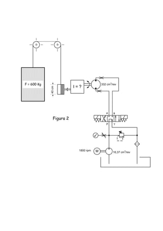
Ing. Michele Leone.
tlf. 0241 - 832 0483 – 833 7882 fax: 0241 - 864 0024
mleone@hidranaven.com www.hidranaven.com
Valencia - Venezuela
Circuitos Hidráulicos
18ª edición - Enero 2013
10cm
1cm
5 ton
Q2
Q1
2"
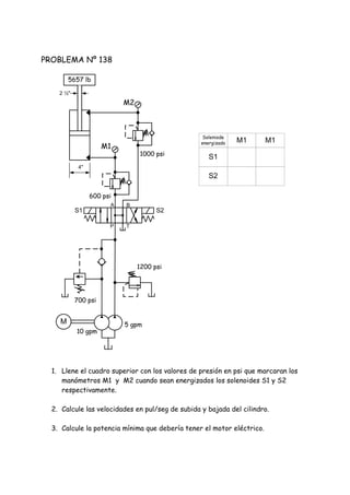
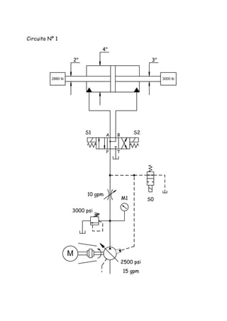
PROBLEMA Nº 1
PROBLEMA Nº 2
Qué presión hace mover la carga.
Qué caudal ( lpm ) se requiere para que la
carga adquiera una velocidad de 5 cm/seg.
Con que presión alcanzará la velocidad anterior
en 0,1 seg.
1. Calcular el diámetro del pistón para que
suba la carga con una presión de 100 bar.
2. Caudal necesario para subirla a una
velocidad de 2 cm/seg.
PROBLEMA Nº 3
Un cilindro de 3" de diámetro y 16" de carrera recibe un caudal de 18 gpm con que
velocidad sale el vástago?
PROBLEMA Nº 4 r
Teóricamente, cuanto torque producirá un motor hidráulico con un desplazamiento de
13 pul3/rev cuando se le aplica una presión de 240 psi.
PROBLEMA Nº 5 r
Un cilindro con dp = 8" dv = 4" y carrera de 36" deberá extenderse en un minuto:
Cuantos gpm son requeridos.
Con que fuerza es capaz de empujar, si la presión es de 1.200 psi?
Cuanto tiempo demora en hacer un ciclo.
Cuanta potencia transmite.
Cuáles son las velocidades de entrada y salida del vástago.
PROBLEMA Nº 6
Un motor hidráulico genera un torque de 620 lb-pul. @ 800 rpm y 100 bar.
1. Cuál es la potencia que se está transmitiendo?
2. Cuál es su desplazamiento?
3. Que caudal necesita para girar a esas rpm.
4. Cuál sería el desplazamiento de la bomba si girara a 1.800 rpm
PROBLEMA Nº 7
Un cilindro horizontal de 10" de pistón, 7" de vástago y 24" de carrera, empuja una
carga de 78.540 lb A lo largo de su carrera en 3 seg.
1. Cuanta potencia está transmitiendo al empujar.
2. Cuáles son las velocidades de avance y retroceso.
3. Que caudal sale por el área del pistón, cuando el cilindro está retrocediendo.
4. Cuál es el caudal de la bomba que lo mueve.
5. Si usamos el mismo sistema para halar la carga, cuanta potencia se necesitaría.
PROBLEMA Nº 8 r
Tenemos un cilindro de 8" de pistón , 3 1/2" de vástago, y 20" de carrera al cual le
llega aceite a su área anular, desde una bomba con un desplazamiento de 3,25
pul3/rev, y este se mueve a una velocidad de 1,6 pul/seg.
1. A qué velocidad gira el motor eléctrico que mueve la bomba.
2. En cuanto tiempo hace un ciclo.
PROBLEMA Nº 9 r
CALCULO DE VELOCIDADES.
Si un cilindro de 8" de diámetro de pistón y 5,66" de vástago, recibe un caudal de 50
gpm y 1.500 psi.
1. Con que velocidad sale el vástago.
2. Con que velocidad entra el vástago.
3. Con que velocidad sale el vástago, si el cilindro se conecta en circuito
regenerativo.
4. Que fuerza máxima puede hacer el vástago cuando sale.
5. Que fuerza máxima puede hacer el vástago cuando entra.
6. Que fuerza es capaz de hacer el vástago cuando sale, estando conectado el
regenerativo.
PROBLEMA Nº 10 r
REGENERATIVO.
1. Qué presión marca el manómetro?
2. Con que velocidad sube la carga?
3. Que potencia hace falta para subir la carga?
5.000 lb
1.5 "
4 gpm
4"
PROBLEMA Nº 11
ENERGÍA POTENCIAL.
Tenemos un tanque elevado 80 m del piso, con un volumen de aceite de 3.000 l, este
aceite posee una energía potencial la cual vamos a aprovechar, para sacar agua de un
pozo, según lo siguiente:
Sobre el pozo hay un carrete de 10" de diámetro, en el que se enrolla una cuerda, que
en su extremo libre tiene atado un tobo.
El carrete esta unido por su eje de rotación a un motor hidráulico de 20 cm3/rev El
cual convierte la energía de presión, del tanque de aceite elevado, en energía cinética,
usada solo para subir el tobo desde el fondo del pozo de 30 m de profundidad, siendo la
bajada por caída libre.
1. Elabore un circuito esquemático del problema.
2. Calcule el volumen del tobo.
3. Cuantos litros de agua podrán sacarse del pozo antes de agotarse el aceite del
tanque elevado.
 Peso especifico del aceite 0,8 Kg/l.
 Peso especifico del agua 1 Kg/l.
 La presión en el fondo de una columna de liquido, viene dada por el producto del
peso especifico del liquido, por la altura de la columna.
PROBLEMA Nº 12
FUGAS INTERNAS.
En un sistema hidráulico tenemos una bomba de 100 lpm la cual envía su aceite a un
cilindro de 8" de diámetro, se pudo comprobar que el cilindro tiene fugas internas de
aceite, de un 45%.
Si la presión original de trabajo era de 1.422 psi.
1. Diga cuál es la fuerza que genera el cilindro actualmente.
2. Cuanta potencia es capaz de generar el cilindro en esas condiciones.
3. Diga dos efectos negativos sobre el circuito hidráulico, como consecuencia de
esa fuga.
4. Cuanta potencia consume el motor eléctrico en esas condiciones.
M
P T
A B
V1
V4
V2
V5 V6
V3
A
B
200 bar
40 lpm
Dp=10 cm
Dv=5 cm
½"½"
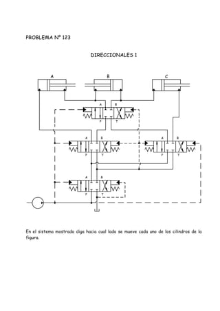
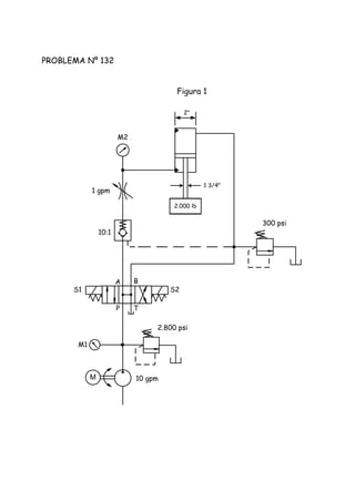
PROBLEMA Nº 13
CÁLCULOS VARIOS.
1. Velocidades de entrada y salida del cilindro. V5 y V6.
2. Velocidades del aceite en las tuberías V1 y V2 cuando el cilindro se desplaza
hacia la derecha.
3. Velocidades V3 y V4 cuando el cilindro se mueve a la izquierda.
4. Caudal que sale por "B" cuando el caudal de la bomba entra por "A".
5. Fuerza máxima cuando el cilindro se mueve hacia la derecha.
6. Fuerza máxima cuando el cilindro se mueve hacia la izquierda.
7. Potencia eléctrica si el motor gira a 1200 rpm.
8. Desplazamiento de la bomba.
9. Torque transmitido por el motor eléctrico.
PROBLEMA Nº 14
CAMBIO DE VELOCIDAD.
Un cilindro recibe un caudal de 100 gpm, debe moverse horizontalmente con velocidad
rápida hasta la mitad de su recorrido, luego, al tocar un interruptor eléctrico debe
disminuir la velocidad un 40%, energizando el solenoide de una direccional de 3 vías, y
por ultimo retroceder a velocidad máxima.
Armar un circuito que haga lo descrito, usando solo los componentes listados, y usando
control de flujo a la salida para la disminución de la velocidad.
 Bomba compensada.
 Motor eléctrico.
 Filtro de presión.
 Tanque y accesorios.
 Válvula de alivio.
 Cilindro doble efecto.
 Direccional centro abierto 4V, 3P, 2S.
 Válvula direccional 2P, 1S, 3V
 Control de flujo compensado sin check.
 Válvula check de 65 psi.
 Cuplón.
PROBLEMA Nº 15
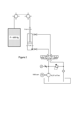
PLANO INCLINADO.
En el circuito de la figura calcular:
1. Diámetro del pistón y del vástago si 3,0
2. Caudal necesario para mover la carga a 3 cm/seg.
3. Diámetro de todas las tuberías, con velocidades del aceite:
Succión: 1 m/seg. Presión: 6 m/seg. Retorno: 3 m/seg.
4. Potencia y torque del motor eléctrico si gira a 1200 rpm.
5. Qué función cumple la válvula de contrabalance y a qué presión debe estar
ajustada.
M
P T
A B
150 bar
30º
10 ton
PROBLEMA Nº 16
SECUENCIA DE MOTORES.
Elaborar un circuito en el cual 3 motores hidráulicos giran a 7.000 rpm, y desarrollan
cada uno un torque de 10 Nm.
 Los motores están conectados en serie.
 La presión del sistema no deberá exceder los 90 bar.
 Contemplar un sistema que conectando manualmente al tanque la línea venting de la
válvula de alivio, los motores dejen de girar y la bomba trabaje sin presión.
 No usar válvulas direccionales.
1. Calcular el caudal del sistema.
2. Especificar el desplazamiento de la bomba, si gira a 900 rpm
3. Cuál es la potencia instalada.
4. Cuanta potencia transmite cada motor.
PROBLEMA Nº 17
REGULACIÓN SECUNDARIA.
Tenemos un sistema hidráulico cuyo circuito es como sigue:
Bomba de pistones de 78 cm3/rev Conectada a un motor eléctrico de 1800 rpm, dicho
grupo se conecta a un motor hidráulico de 125 cm3/rev El cual tiene acoplada en su eje,
una bomba de 180 cm3/rev La cual por efecto del giro que le proporciona el motor
hidráulico, succiona del tanque, e impulsa el aceite, al área anular de un cilindro vertical,
con el vástago hacia abajo, el cual tiene una carga de 2.000 Kg. El cilindro hidráulico es
de 83 mm x 45 mm x 4.000 mm.
1. Construir el circuito.
2. En cuanto tiempo subirá la carga.
3. Cuál será la presión de trabajo de la bomba de 78 cm3/rev
PROBLEMA Nº 18
SIMBOLOGÍA.
Dibuje el símbolo normalizado de cada uno de los siguientes elementos:
1. Dibuje el centro que debe tener una válvula direccional la cual tiene conectada a
su salida una doble check pilotada.
2. Válvula de secuencia, con check.
3. Bomba variable compensada, con ajuste de máximo volumen.
4. Control de flujo compensado en presión y temperatura.
5. Válvula de secuencia con flujo libre en sentido contrario.
6. Válvula direccional pilotada, 4V, 3P, 2S. con centro abierto, piloto externo y
drenaje interno.
7. Válvula de alivio pilotada con posibilidad de programar presión máxima,
intermedia y presión cero, mediante el uso de una direccional y válvulas de
control remoto.
8. Válvula reductora de presión con check integral.
9. Símbolo detallado de electro válvula direccional pilotada con piloto y drenaje
externos con centro en circuito regenerativo.
10. Direccional 3V, 2P, 1S, NC, posicionada por resorte.
11. Motor hidráulico variable bi-direccional con drenaje externo, y válvulas de
frenos.
12. Bomba de pistones con control load sensing.
PROBLEMA Nº 19 r
ALUMBRADO POR OLEOHIDRAULICA.
Para aprovechar la energía potencial de un tanque, que se encuentra elevado, se
propone un sistema para hacer funcionar dos bombillos de 2 y 3 vatios
respectivamente, según el circuito siguiente:
El tanque se encuentra a una altura tal, que a nivel de tierra se genera una presión
aproximada de 7 bar, despreciando las fluctuaciones debidas al cambio de nivel.
A esta tubería se conecta un motor hidráulico, a cuyo eje se encuentra acoplado un
generador, que girando a 180 rpm, hace que los bombillos funcionen.
Calcular los litros de aceite que debería tener el tanque para lograr que los bombillos
alumbrasen todo un día.
PROBLEMA Nº 20
CILINDRO HIDRÁULICO.
Dado el circuito de la figura calcular:
1. Diámetro de la tubería A-A para una velocidad del aceite de 6 m/seg.
2. Caudal de la bomba.
3. Potencia del motor eléctrico.
4. Velocidad del cilindro contraria a la que se indica.
5. Velocidad del vástago si se conecta en circuito regenerativo.
M
P T
A B
V= 2 pulg/seg.
A B
1500 psi
Dp=20" Dv=18"
PROBLEMA Nº 21
MOTORES EN SERIE.
Tenemos un circuito hidráulico compuesto por un motor eléctrico que girando a 1.750
rpm mueve a una bomba de 57,14 cm3/rev con el caudal que esta genera, se mueven
tres motores hidráulicos, conectados en serie, es decir la salida de uno con la entrada
del siguiente.
A la salida de la bomba encontramos una válvula de alivio, que se encarga de limitar la
presión máxima del sistema.
Los motores tienen los siguientes desplazamientos:
M1 = 100 cm3/rev M2 = 154 cm3/rev M3 = 50 cm3/rev
Cada motor tiene conectada a su eje una bomba de desplazamiento positivo, cuyas
características son:
 Bomba B1 conectada a M1: 20 cm3/rev Y 100 bar
 Bomba B2 conectada a M2: 50 cm3/rev Y 30 bar.
 Bomba B3 conectada a M3: 20 cm3/rev Y 50 bar.
Usar una eficiencia del 80% solo para el cálculo de la potencia del motor eléctrico, para
el resto usar 100%.
Con los datos anteriores:
1. Elabore el circuito.
2. Calcule los Kw del motor eléctrico.
3. Calcule el caudal de cada bomba.
4. Calcule la presión de la válvula de alivio.
5. Cuál es la presión a la entrada de M2.
PROBLEMA Nº 22
CILINDRO TELESCOPICO.
Tenemos un cilindro telescópico vertical, en el cual los diámetros internos de sus
etapas son: 10", 8", 6", 4", y 3". Los recorridos de las etapas son: 17", 16", 15", 13" y
10" respectivamente.
Calcule el tiempo en segundos que demoraría el cilindro en hacer toda su carrera, si
recibe aceite de una bomba con un desplazamiento de 3,25 in3/rev acoplada a un motor
eléctrico de 1.800 rpm.
PROBLEMA Nº 23
CIRCUITO DE DESCARGA
Hacer que el sistema mostrado funcione según lo siguiente:
 120 gpm cuando la presión del sistema es menor a 200 psi.
 60 gpm cuando la presión está entre 200 y 750 psi.
 45 gpm cuando está entre 750 y 1.500 psi.
 15 gpm cuando la presión está entre 1.500 y 2.000 psi.
Llene los espacios indicados, con las presiones adecuadas y la potencia del motor
eléctrico.
Al sistema
M
psi psi
15 30 60
psi
psi
15
H.P.
PROBLEMA Nº 24
WINCH HIDRÁULICO.
Con los datos de la figura:
1. Cuál es el torque en el eje del motor hidráulico en la primera vuelta del tambor.
2. Será capaz el motor hidráulico de subir la carga "F" cuando la cuerda está en su
última vuelta, en el diámetro de 30 cm.
3. Cuál es el torque que está suministrando el motor eléctrico, con el tambor en la
primera vuelta.
4. Cuál sería la velocidad lineal máxima con que podría subir.
5. Al estar la cuerda en su primera vuelta, subiría con la presión de 80 bar?
60 cc/rev
F = 1.927,47 Kg
33:1
Caja reductora
20 cm
90 bar
20 lpm
3 Kw
1200 rpm
P T
A B
30cm
M
PROBLEMA Nº 25
CORTADORA DE TUBOS DE HIERRO.
.
Un cilindro levanta y posiciona un tubo para la operación de corte.
Fuerza total de cierre: 10 ton
Tiempo de posicionamiento para el corte: 5 seg
Determinar:
Área del cilindro. pul2
Diámetro del cilindro. pul
Volumen a llenar del cilindro. pul3
Caudal de la bomba @ 1800 rpm. gpm
Potencia necesaria para levantar la carga. hp
Presión de la válvula de contrabalance. psi
Diámetro de la tubería de succión. pul
Diámetro de la tubería de presión. pul
Potencia del motor eléctrico con e = 70% hp
PT
AB C = 75 cm
70 bar
Tubo de 4 ton
M
PROBLEMA Nº 26
PRENSA HIDRÁULICA DE 50 ton.
Desarrollar un circuito hidráulico para una prensa vertical, que sea capaz de generar
una fuerza de 50 ton, con una presión máxima de 3.000 psi usando un cilindro de doble
efecto.
El sistema deberá funcionar, según lo siguiente:
1. El actuador deberá moverse hacia abajo a razón de 3,5 pul/seg con una fuerza
de aproximación de 10 ton por una distancia de 10,5”
2. Al llegar al final del recorrido generar la fuerza de 50 ton durante 1 minuto.
3. Retroceder y esperar 2 minutos para comenzar un nuevo ciclo.
4. Para invertir el movimiento deberá usarse una válvula direccional 4V, 2P con
accionamiento manual y trinquete.
5. Usar una sola bomba de desplazamiento variable para que en el tiempo en que se
desea mantener la presión, sin movimiento alguno, esta pueda compensar y evitar
el calentamiento del aceite.
6. Calcule la potencia del motor eléctrico a usar.
7. Elabore el mismo circuito usando acumulador de presión y bomba de caudal fijo y
compare la potencia instalada en cada caso.
PROBLEMA Nº 27
CIRCUITO DIDÁCTICO.
Dado el circuito siguiente responda:
1. Nombre de cada elemento.
2. Desplazamiento del motor hidráulico.
3. Cuál es el desplazamiento de la bomba.
4. Cuál es el torque máximo que transmite el cuplòn.
5. Cuál es la potencia del motor eléctrico.
6. Cuál sería la velocidad de la carga y el torque máximo disponible, si subimos la
presión a 120 bar.
M
1800 rpm
P T
A B
1:20
Caja reductora
40 cm
F = 1.500 Kg
Vs = 8 cm/seg
100 bar
PROBLEMA Nº 28
CIRCUITO DE TRES VELOCIDADES.
Tenemos un cilindro hidráulico vertical con salida del vástago hacia abajo, construir un
circuito hidráulico que lo haga moverse según lo siguiente:
1. Velocidad rápida de 18 cm/seg hasta la mitad de su carrera con presión
controlada a un máximo de 80 bar.
2. Velocidad lenta de 8 cm/seg por un cuarto del recorrido faltante y 120 bar.
3. Velocidad fina de 1 cm/seg y 200 bar para el resto del recorrido, hasta llegar
al final en el que se requiere mantener la presión sin caudal, por 10 minutos.
Hacer los cambios de velocidad poniendo a descarga una bomba cada vez, mediante el
uso de válvulas de alivio controladas a través del venting por válvula direccional. Usar un
solo motor eléctrico de 900 rpm con bomba doble de paletas en un extremo del eje, y
bomba de pistones compensada en el otro.
Las características del cilindro son: Dp = 6" Dv = 4" C = 40" con un peso muerto en
la punta de 2.000 Kg.
La válvula direccional debe ser de centro abierto, es decir, todos los pórticos
comunicados con tanque, deberá filtrarse solo el aceite de la bomba de mayor caudal.
Colocar filtro de succión solo a la bomba fija.
1. Calcular los diámetros de las tuberías entre la direccional y el cilindro.
2. Desplazamiento de las bombas en cm3/rev
3. Potencia del motor eléctrico.
4. Tiempo del ciclo si el retorno se hace solo con la bomba de paletas.
PROBLEMA Nº 29
VELOCIDADES IGUALES.
Tenemos un cilindro hidráulico horizontal de 4 ¼” x 3” x 20” el cual se mueve sin carga
alguna.
Elabore un circuito para que éste cilindro, usando una sola bomba de caudal fijo y de
44,22 gpm se mueva con la misma velocidad de 2 pie/seg en cada sentido, sin usar
controles de flujo.
PROBLEMA Nº 30
REGENERATIVO CON SECUENCIA.
Tenemos un cilindro horizontal de 3 1/4" x 1" x 20" instalado en un sistema con una
bomba de 10 gpm de caudal fijo.
Elaborar un circuito el cual mediante una válvula direccional de 4V, 3P, 2S, otra de 3V
2P 1S, y una check, hagan que el cilindro avance con circuito regenerativo hasta tocar el
material a comprimir, una vez en contacto, un presostato elimina el regenerativo y
conecta la velocidad lenta.
El retorno rápido se efectúa energizando el otro solenoide de la direccional de 3P y el
de la de 3 vías.
PROBLEMA Nº 31
TIMÓN HIDRÁULICO.
El circuito mostrado pertenece al timón de un barco en el cual se usa una bomba manual,
para generar el caudal que moverá el cilindro, debido a la diferencia de áreas en éste
último, se tendrán condiciones distintas, en su recorrido a derechas o izquierdas.
Con los datos de la figura, calcular todos los parámetros faltantes en cada sentido de
movimiento.
Fuerza del agua
F = 500 Kg
Dp
C = 25 cm
2,5 cm
P1
P2
D
F1 = 22,4 Kg
F2 = ?
N1 = 4 vueltas
N2 = ?
D1 = ?
D2 = ?
PROBLEMA Nº 32
CIRCUITO ALTA Y BAJA.
Elaborar un circuito hidráulico, el cual, usando solo los elementos que se dan a
continuación, cumpla con el siguiente enunciado:
1. Velocidad rápida de 19,74 cm/seg con presión máxima de 50 bar.
2. Al llegar la presión a 50 bar, hidráulicamente bajar la velocidad a 3,29 cm/seg y
poder subir la presión hasta 130 bar.
3. El cilindro del que se dispone es de 6" de diámetro de pistón, 4" de vástago y 40”
de recorrido, montado horizontalmente.
1 tanque con sus accesorios.
1 motor eléctrico de 20 Kw. - 1800 rpm.
1 válvula de descarga para circuito de alta
y baja, de 1.5” ajustada a 50 bar.
1 filtro de retorno para el aceite de
descarga de la bomba de 100 cm3/rev.
1 bomba de paletas 100 cm3/rev.
1 bomba de engranajes.
1 check apertura de 0,5 bar de 1 1/2"
1 manómetro 0 - 250 bar.
1 válvula direccional pilotada, 4V, 3P, 2S,
centro abierto.
1 válvula de descarga de 1,5" de diámetro
para ayudar a descargar el aceite del
área mayor del cilindro en su retroceso.
1 válvula de alivio 1/2".
1 manómetro 0 - 80 bar.
1 check 1/2" con apertura de 5 bar.
En función de lo anterior:
1. Calcular diámetro de las tuberías que unen la direccional con el cilindro, tomando como
velocidad del aceite 3 m/seg.
2. Potencia consumida por cada bomba en cada fase del ciclo.
3. Torque transmitido por el motor eléctrico a la bomba de alta presión en el momento de
la presión máxima.
4. Torque transmitido a la bomba de alto caudal en el momento de la velocidad rápida.
5. Si el cambio de velocidad lo hace en el 50% de su recorrido, calcule el tiempo del ciclo.
PROBLEMA Nº 33
PRENSA EXTRUSORA DE ALUMINIO.
Elaborar un circuito hidráulico para una prensa de extrusión de aluminio con una
capacidad de 1.700 ton con las siguientes características:
1. Usar como cilindro principal uno de simple efecto, con un cilindro auxiliar de
doble efecto conectado en su la parte posterior, para generar la velocidad
rápida, este tendrá un recorrido de 1m, y ejercerá una fuerza aproximada de
7 ton empujando y 4,5 ton halando.
2. Velocidad rápida 16 pul/seg. con presión limitada a 800 psi, hasta tocar el
cilindro de aluminio a extruir, luego bajar hidráulicamente a una velocidad
máxima ajustable en la bomba de caudal variable entre 0,2 y 0,25 pul/seg.
3. El montaje de los cilindros debe ser horizontal.
4. Mientras el cilindro auxiliar efectúa la velocidad rápida, el cilindro principal
debe llenarse de aceite a través de una válvula check de prellenado instalada
entre éste y el tanque.
5. Usar como presión máxima del sistema 210 bar, suministrada por una bomba
doble, una de caudal variable de 45 gpm, y otra de caudal fijo.
6. Filtrar todo el aceite de las bombas con 10 micrones en la conexión de tanque de
las válvulas de alivio.
7. Verificar si hace falta descompresión, y en caso afirmativo, hacer el circuito
correspondiente.
8. Calcular un tiempo aproximado de ciclo, si la velocidad lenta se aplica durante un
recorrido de 30 cm, y para el retroceso se usa solo la bomba de caudal fijo.
PROBLEMA Nº 34
BANDA TRANSPORTADORA.
Elaborar un circuito hidráulico para una banda transportadora la cual tiene acoplados
6 motores hidráulicos con las siguientes características:
M1 = 3 HP - 2500 rpm
M2 = 1/4 HP - 400 rpm
M3 = 1/2 HP - 70 rpm
M4 = 1 HP - 300 rpm
M5 = 3/4 HP - 270 rpm
M6 = 4 HP - 85 rpm
M1 debe tener 3 velocidades, en un solo sentido, controladas por 2 válvulas de flujo y
conmutadas mediante 2 direccionales de 1S, 2P cada una, usando el centro cerrado y la
posición paralela, de tal forma que al tener corriente las dos direccionales, se sumará el
caudal ajustado en cada control de flujo, y se obtendrán las 2.500 rpm; y al
energizarlos individualmente el caudal será la proporción que tenga ajustada cada una.
Implementar además un sistema para que el motor no se detenga bruscamente al
desenergizar los solenoides.
M2 hasta M5 son motores independientes, de velocidad fija, ajustada en un control de
flujo montado antes de la direccional 1S, 2P centro cerrado, que los controla.
M6 es bi direccional, controlado también por una direccional, teniendo la posibilidad de
detenerse sin ningún tipo de freno.
Especificar el sistema de bombeo, previendo un 20% más de caudal que el consumido
por los actuadores, y una presión máxima de 50 bar, y una eficiencia del 80%.
El sistema deberá arrancar sin presión alguna, y poder mantenerse así hasta que
cualquiera de los motores deba moverse, Filtrar todo el aceite con eficiencia mayor al
99%
PROBLEMA Nº 35
ACTUADORES COMBINADOS.
Elaborar un circuito hidráulico que funcione según:
1. Dos cilindros horizontales, que van a empujar una carga de 7 ton cada uno, a lo
largo de todo su recorrido, debiendo moverse perfectamente sincronizados (con
sistema de sincronismo hidráulico), primero con una velocidad de 15 cm/seg
luego a 3 cm/seg y por último a 1 cm/seg. el retorno es libre.
2. Un cilindro vertical hacia abajo, que sube y baja una carga de 8 ton suspendida
en su vástago a una velocidad de 4 cm/seg.
3. Un motor hidráulico bi direccional que debe generar una potencia de 3 hp a 1.100
rpm, tener un sistema de freno ajustable en ambos sentidos.
 Todos estos actuadores se moverán al mismo tiempo.
 Usar un solo motor eléctrico.
 Hacer que el sistema pueda estar en reposo, sin presión.
 Usar direccionales con control eléctrico.
 Presión máxima 150 bar.
Especificar:
1. Diámetros de todos los cilindros y las tuberías.
2. Desplazamiento del motor hidráulico.
3. Desplazamiento de la bomba.
4. Potencia y rpm del motor eléctrico.
PROBLEMA Nº 36
CIRCUITO SECUENCIAL.
Un sistema hidráulico con un cilindro horizontal, debe hacer un 50% de su recorrido en
vacío, luego mover una carga de 50 ton.
En sus conexiones del área del pistón y anular, tiene conectadas dos válvulas de
secuencia (una en cada línea), montadas en paralelo con la tubería.
El sistema funciona según lo siguiente:
1. Se energiza el solenoide S1 de la direccional quien establece el cuadro de las
flechas paralelas, el aceite se dirige al área del pistón, y el cilindro se mueve sin
carga alguna
2. Al llegar al 50% de su recorrido consigue la carga de 50 ton, la mueve hasta el
final de su trayectoria.
3. Aumenta la presión del sistema, abre la válvula de secuencia, a la que llamaremos
VS1, ajustada a 100 bar.
4. A la salida de esta válvula, el aceite consigue un motor hidráulico M1 de 85
cm3/rev el cual tiene conectado en su eje, un tambor de 20 cm. de diámetro, y a
él una carga "F".
5. Una vez realizado el recorrido anterior, y después de cierto tiempo, se energiza
el solenoide S2 de la direccional, y el pórtico "P" se comunica con "B", en esa
línea que va al área anular.
6. También hay conectada en paralelo una válvula de secuencia VS2, ajustada a 20
bar.
7. A su salida conseguimos un motor hidráulico M2 de 150 cm3/rev, que en su
conexión de tanque tiene conectada en serie una válvula check de 5 bar, ese
motor no tiene carga en su eje.
8. El sistema de bombeo está compuesto por una bomba triple con caudales de 42 -
15 y 3 gpm respectivamente.
9. Las dos primeras están conectadas en circuito de alta y baja, y la tercera, se
usara para generar presión piloto a la válvula direccional y la check pilotada.
10. Al área del pistón también está conectada en paralelo, una válvula check pilotada,
para ayudar a evacuar el gran volumen de aceite que sale por esta tubería en el
momento del retroceso del cilindro, y a la cual le llega aceite piloto desde una
válvula direccional 3V, 2P, 1S normalmente cerrada, en el mismo instante que le
llega corriente al solenoide S2 de la direccional principal.
Armar el circuito usando solo los componentes listados:
 Bomba triple con 42 - 15 y 3 gpm.
 Motor eléctrico y Cuplón.
 Válvula de alivio ajustada a 140 bar.
 Válvula de descarga ajustada a 30 bar.
 Válvula de alivio ajustada a 30 bar para
presión piloto.
 Válvula check con apertura de 0,1 bar.
 Direccional 3P, 4V, 2S, centro abierto.
 Direccional 3V, 2P, 1S, NC.
 Válvula check pilotada.
 100 bar. Válvula de secuencia VS1
ajustada a
 Válvula de secuencia VS2
ajustada a 20 bar.
 Motor hidráulico M1 de 85
cm3/rev
 Motor hidráulico M2 de 150
cm3/rev
 Válvula check con apertura de 5
bar.
 Cilindro hidráulico 10" x 9" x
40".
1. Calcule las posibles rpm y torque que podría generar M2.
2. Cuanto es el valor máximo de la fuerza "F", y a qué velocidad lineal se mueve.
3. Cuanto caudal sale por el área del pistón cuando el cilindro está retrocediendo.
4. Cuál es la potencia del motor eléctrico, si consideramos una eficiencia del 80%.
PROBLEMA Nº 37
PRUEBA HIDROSTÁTICA.
Elaborar un circuito hidráulico para hacer pruebas de presión hidrostática a tubos, con
las siguientes características:
 Volumen de los tubos: 80 l
 Presión de prueba: 2.000 psi
 Liquido a usar: Agua.
El sistema hidrostático consistirá de dos cilindros hidráulicos, conectados por el
vástago, en donde uno de ellos de 4" de pistón, estará conectado mediante una
check, a un tanque de agua, de forma tal que cuando el vástago salga, el cilindro
succione agua del tanque para llenarse, en el recorrido contrario, expulsara el agua
hacia el tubo, para que se llene progresivamente hasta el tope, sin presión alguna,
y luego proceder a subirla hasta la del ensayo. Se deberá conectar otra check, a la
tubería que suministra el agua al tubo, para evitar que el cilindro de 4" se llene con
la misma agua que ha expulsado.
El cilindro óleo hidráulico es de 2 1/2" x 1" x 15", conectado a:
Una direccional 4V, 3P, 2S, centro con "P" conectada al tanque y los demás pórticos
bloqueados.
Una válvula de alivio. Una bomba acoplada a un motor eléctrico de 20 hp Y 1.800
rpm succionando de un tanque. Un presostato.
1. Elabore el circuito.
2. Cuantos ciclos deben hacerse para una prueba.
3. Cuantos minutos dura la prueba.
4. Cuál es el desplazamiento y la presión de la bomba.
PROBLEMA Nº 38
CHECK PILOTADAS.
El circuito de la figura corresponde a un sistema elevador, en el cual se tiene una
bomba doble, de 8 y 1 gpm, una de ellas para subir las cargas y la otra para bajarlas.
La subida se efectúa energizando solo S1, permitiendo que todos los cilindros alcancen
la presión de la válvula de alivio.
La bajada, energizando solo S2, el resto del tiempo el aceite recirculará al tanque.
1. Diga cuál debe ser el valor mínimo de la presión "P" para que las cargas suban.
2. Calcule el valor mínimo de la presión piloto "Pp" para que las cargas bajen.
3. Si cada cilindro tiene una carrera de 18" en cuanto tiempo suben las cargas.
4. Cual debería ser la potencia mínima del motor eléctrico, para efectuar el
trabajo.
S1 S2
Pp
P
P T
A B
P
A B
T
5000 lb
5000 lb
8"
1"
4"
5000 lb
4:1 3:1 2:1
M 8 1
2"
1 ½"
2"
PROBLEMA Nº 39
PRENSA DE EXPANSIÓN.
Implementar un circuito hidráulico para un sistema de expansión y conformado de
cilindros metálicos de poco espesor, según lo siguiente:
Un cilindro vertical de 4" x 1 3/8" x 20" en cuya carrera de bajada, sujeta y
expande levemente un cilindro metálico hueco, mediante un cono invertido conectado en
su vástago.
Debido a que la carrera de trabajo se efectúa cuando el aceite entra por el área anular,
la subida debe ser lo más rápido posible, a tal efecto se usará un circuito regenerativo
para el 90% del recorrido, accionado mediante una direccional 3V, 2P, 1S de forma tal
que cuando haya tensión en la válvula de 3V, actúe el regenerativo, y cuando no, el
sistema funcione con su direccional 4V, 3P, 2S solo el ultimo 10% del recorrido.
Una vez que el cilindro vertical haga su recorrido total hacia abajo y alcance su fuerza
de anclaje de 16.000 lb, debiéndola mantener herméticamente (usando la válvula
adecuada) por el resto del ciclo, comenzara a girar un motor hidráulico comandado por
una direccional de 2P, 1S, que hace rotar todo el conjunto a 400 rpm, alcanzando estas
vueltas en 1 seg. Generando una potencia de 10 hp., entrando luego en funcionamiento 2
cilindros hidráulicos de 3½” x 1” x 3” lateralmente para el conformado, moviéndose
independiente uno del otro, haciendo cada uno una fuerza máxima de 7.000 lb y a una
velocidad de salida de 1 pul/seg. Controlada mediante un control de flujo compensado
instalado antes de la válvula direccional; al hacer estos cilindros un ciclo completo,
frenará el motor hidráulico en 2 seg., subirá el cilindro principal, se liberará la pieza ya
conformada y el sistema estará sin presión listo para un nuevo ciclo de trabajo.
La bomba es de 33 cm3/rev, acoplada a un motor eléctrico que gira a 1.800 rpm
La presión máxima del sistema no debe exceder los 1.500 psi.
1. Elabore el circuito y calcule el tiempo del ciclo.
PROBLEMA Nº 40
MAQUINA CEPILLADORA.
Conectar un circuito hidráulico para una cepilladora, en donde un cilindro horizontal de
4” x 2 ½” x 140” deberá extender su vástago a una velocidad de 30 pul/seg usando
circuito regenerativo, la carrera de trabajo la efectúa cuando el vástago se retrae, y
debe hacerlo a una velocidad ajustable entre 5 y 15 pul/seg y a una presión máxima de
900 psi.
Armar un circuito usando los componentes y la secuencia que se dan a continuación.
1. Grupo de bombeo compuesto por el tanque con sus accesorios, motor eléctrico
1800 rpm acoplado a una bomba doble, en la cual la de mayor caudal es de
pistones y desplazamiento variable, con compensador comandado a distancia,
la mas pequeña es de 10 gpm de caudal fijo, usada solo para fines de
enfriamiento y filtrado del aceite con 5 micras y eficiencia superior a 98%.
2. Una válvula direccional pilotada con piloto y drenaje internos, la cual tiene su
pórtico “A” taponado externamente, con S1 establece la posición paralela y
con S2 la posición cruzada, en su posición central “P” está bloqueado y los
otros 3 pórticos están conectados entre sí y al tanque.
3. Una válvula de freno con doble piloto y check integral, conectada entre el
área anular del cilindro horizontal cuyo vástago sale hacia la derecha, y el
pórtico “P” de la direccional.
4. Un control de flujo compensado en presión y temperatura con check integral
conectado entre el área del pistón y el pórtico “B” de la direccional, para
regular las velocidades de trabajo.
5. Una check adicional conectada en paralelo con el control de flujo para ayudar
a manejar el gran caudal generado en el momento del regenerativo.
6. Un filtro de 5 micras con indicador eléctrico de suciedad, y válvula de by
pass, instalado en la bomba de paletas.
7. Una válvula direccional normalmente abierta de 2V, 2P, 1S conectada al
compensador de la bomba, para que no haya presión ni caudal cuando no esté
energizada.
8. Una válvula de alivio para evitar sobre presiones en la bomba de pistones,
ajustada a 1000 psi.
9. Un intercambiador de calor agua – aceite.
10. Un sistema de protección para el filtro y el intercambiador, ajustado a 100
psi a la salida de la bomba de paletas.
Con la información anterior:
1. Arme el circuito.
2. Calcule los diámetros de todas las tuberías.
3. Especifique los desplazamientos de las bombas.
4. Calcule la potencia del motor eléctrico usando una eficiencia de 85%.
5. Calcule el volumen del tanque.
PROBLEMA Nº 41
PRENSA 20 TON.
Completar con líneas el circuito mostrado, para una prensa de embutido de 20 ton, con
cojín, según el siguiente funcionamiento:
1. Aproximación del cilindro, energizando S1 y S3, por un recorrido de 8".
2. Al desenergizar S3, carrera de trabajo con fuerza máxima, por 4" de
recorrido, y comienzo de la contrapresión del cojín, cuya relación de fuerzas es
de 4:1.
3. Regreso rápido, energizando S2 y S3.
4. Calcule el tiempo del ciclo, si la potencia instalada es de 5 hp.
M
S1 S2
Cojin
Dp = 3"
1 "
4 "
4. 25"
S3
PROBLEMA Nº 42
MOTORES EN PARALELO.
Usando solo los componentes que se listan, armar el circuito.
1 Motor hidráulico 1 Kw y 400 rpm.
1 Motor hidráulico 2 Kw y 600 rpm.
1 Motor hidráulico 0,5 Kw y 650 rpm.
1 Filtro de retorno y enfriador.
2 Válvulas check.
1 Válvula de alivio controlada eléctricamente mediante una direccional, que al no
tener corriente, debe mantener la presión.
1 Bomba de caudal variable.
1 Bomba de caudal fijo.
1 Motor eléctrico de eje pasante y 1.800 rpm tanque y accesorios.
3 Controles de flujo compensados.
Los motores estarán conectados en paralelo, cada uno suministrando los
requerimientos antes mencionados, con un control de flujo instalado antes de cada
motor, para limitar el caudal en cada uno.
Los retornos se unirán para pasar por el enfriador y el filtro antes de llegar al tanque.
Las dos bombas estarán conectadas a la misma línea con una válvula de alivio ajustada a
70 bar.
Calcular el caudal de aceite necesario e incrementarlo en un 20%, para los cálculos.
Usar eficiencia de 80% para el cálculo de la potencia eléctrica. La bomba de caudal fijo
solo suplirá el 30% del caudal total.
Calcular los desplazamientos de las bombas, y la potencia del motor eléctrico.
PROBLEMA Nº 43
CIRCUITO INTENSIFICADOR.
Tenemos un cilindro vertical de 4" x 1 1/2" x 10" el cual bajara rápido hasta tocar el
material a comprimir, la presión del sistema no deberá exceder de 1.500 psi, pero la
fuerza que se requiere en el cilindro es de 56.000 lb, en una distancia de 1" y en un
tiempo de 1 seg. Sin incrementar la presión del sistema.
Desarrolle un circuito con un cilindro hidráulico usado como intensificador, para lograr
lo anterior.
Tomar en cuenta que el cilindro principal tiene acoplada a su vástago, una carga de 500
lb la cual hay que contrabalancear.
Usar circuito de alta y baja para los movimientos, con un motor eléctrico de 10 hp Y
1.800 rpm.
Usar una presión de 500 psi como mínima para el circuito de alta y baja.
Especificar:
1. Desplazamiento de las bombas.
2. Diámetros del pistón y vástago, y recorrido mínimo del cilindro intensificador
3. Tiempo del ciclo.
PROBLEMA Nº 44
ESTRIADORA DE RODILLOS.
Completar el circuito para una maquina estriadora de rodillos que cumpla con el
siguiente ciclo:
1. Acercamiento y contacto de la cuchilla estriadora a 8 cm/seg.
2. Cambio de velocidad a 23 cm/seg, cuando toca la leva.
3. Inversión de movimiento a través de la leva ubicada entre los topes, ajustable
mediante control de flujo.
Fuerza de trabajo = 900 Kg. Pmáx. = 60 bar Dv = 45 mm.
RODILLO
Cuchilla estriadora
M
P
BA
T
P
BA
T
PROBLEMA Nº 45
MANDRILADORA VERTICAL.
Conectar el circuito para una mandriladora vertical con una fuerza de 600 Kg a una
presión de 35 bar con el siguiente ciclo:
1. Avance rápido a 1000 cm/min energizando S3, por 58 cm.
2. Avance lento a 75 cm/min con S3 + S1, por 6 cm.
3. Avance fino a 25 cm/min con S3+S1+S2, por 6 cm.
4. Retorno rápido energizando S4.
Calcular: Desplazamiento de la bomba, Dp, Dv, ajuste de la válvula de
contrabalance. Tiempo del ciclo.
S3 S4
P T
A B
P T
S1 S2A B A B
P T
M
1200 rpm
450 Kg
PROBLEMA Nº 46
GATO HIDRÁULICO.
Conectar el circuito mostrado para que el gato de accionamiento manual funcione según
lo siguiente:
 El bombeo se efectuara mediante un cilindro de doble acción usado como
bomba manual.
 Se requiere que en cada movimiento de la palanca, la carga del cilindro de
trabajo suba la misma distancia.
 No agregar componentes adicionales a los mostrados.
 La carga descenderá abriendo la llave de paso, adherida al tanque.
Cilindro de
trabajo
Aereador
Tanque
Llave de
paso
CILINDRO BOMBA
RELACION 2:1
PROBLEMA Nº 47
VULCANIZADORA DE CAUCHO.
Elaborar un circuito hidráulico para una vulcanizadora múltiple con las siguientes
características:
 Numero de cilindros de simple efecto: 3
 Fuerza de cierre: 50 - 70 y 90 ton. Respectivamente.
 Carrera: 13 - 18 y 25 cm. Respectivamente.
 Tiempo de subida: 1,5 seg.
 Velocidad de bajada: 5 cm/seg.
 Peso muerto: 1 - 4 y 6 ton. Respectivamente.
 Presión máxima: 150 bar.
La secuencia de trabajo para cada cilindro es la siguiente:
1. Subir con velocidad rápida hasta tocar el molde.
2. Subir la presión, hasta el máximo, en este momento la bomba debe dejar de
actuar, y hay que garantizar que la presión se mantenga en el cilindro, con una
variación máxima permisible de un 10%, por un tiempo especificado.
3. Una vez concluido este tiempo, deberá ocurrir una descompresión.
4. Bajada a la velocidad especificada contando solo con su propio peso.
5. No hay simultaneidad de movimientos.
PROBLEMA Nº 48
PRENSA CON ACUMULADOR.
Elaborar un circuito hidráulico especificando todos sus componentes, para una prensa
vertical hacia arriba la cuál usando un cilindro de simple efecto con vástago de 8”
genere una fuerza de 100.000 lb por dos minutos, con una variación máxima de 10%.
La secuencia de movimientos deberá ser:
1. Subida sin carga con presión máxima de 300 psi a 6 pul/seg.
2. Al tocar la carga, la velocidad deberá ser de 0,6 pul/seg. Y alcanzar la fuerza
máxima, manteniéndola durante los dos minutos, tomando en cuenta una fuga de
aceite en el sistema de 10 pul3
/min., la cual deberá ser repuesta por un
acumulador y un presostato.
3. Una vez pasado el tiempo, deberá bajar a una velocidad de 3 pul/seg. Usando
solo el peso de 3.600 lb Que se encuentra sobre el vástago.
4. Usar bomba doble, en donde la bomba de mayor caudal se use solo para la
aproximación rápida, y estará conectada directamente al cilindro, sin pasar por
la direccional.
5. La bajada por el propio peso deberá hacerse mediante el uso de una check
pilotada conectada en paralelo a la línea de alimentación del cilindro y al tanque.
6. La presión máxima de la bomba de menor caudal en el momento de pilotar la
check para la bajada será de 550 psi.
7. Usar una direccional solo para la bomba pequeña, para obtener la velocidad lenta
de subida y para pilotar la check.
8. En el momento que se mantiene la alta presión, la bomba de alto caudal deberá
estar filtrando el aceite con 10 micras y eficiencia superior al 98%.
PROBLEMA Nº 49
SISTEMA HIDRÁULICO PARA HORNOS DE FUNDICIÓN.
Elaborar un sistema hidráulico para volcar 2 hornos, uno de 50 ton. Y otro de 20 ton,
las velocidades de subida y bajada serán de 2 cm/seg. Regulables, pudiéndose detener
en cualquier posición.
 Para el horno de 50 ton hacer un sistema de forma tal que si hay falla
eléctrica, baje automáticamente, a la misma velocidad.
 Contemplar para cada uno una puerta que será movida por un motor hidráulico,
conectado a una caja reductora de velocidad 10:1 y esta a un rodillo de 4” de
diámetro.
 Peso de cada puerta: 2600 Kg.
 Velocidad de las puertas: 2,5 cm/seg.
 Presión máxima de trabajo: 150 bar.
 Los hornos podrán moverse simultáneamente.
PROBLEMA Nº 50
MOTOR VARIABLE.
Elabore un circuito en el cual un motor hidráulico bi-direccional de 100 cm3
/rev, gire
según lo siguiente:
1. Arranque de 0 a 2.500 rpm hasta llegar a un torque de 79,5 Nm.
2. Luego bajar la velocidad a 1000 rpm y poder subir el torque hasta 111,3 Nm.
3. Por último bajar a 300 rpm hasta 270,3 Nm.
 La secuencia anterior debe ser hidráulica y consecutiva, y debe poder hacerse en
ambos sentidos.
 Usar una sola válvula direccional.
 Se quiere que una vez terminado el ciclo, en cada sentido, el motor frene
hidráulicamente, con freno ajustable.
Con los datos anteriores:
1. Elabore el circuito.
2. Calcule la mínima potencia eléctrica a instalar, usando una eficiencia del 100%.
PROBLEMA Nº 51
INYECTORA DE ALUMINIO.
Diseñar un circuito hidráulico para una inyectora de aluminio, con las siguientes
características:
 Fuerza de cierre de molde: 100 ton.
 Velocidad de cierre rápido: 8 cm/seg.
 Velocidad de cierre lento: 0,8 cm/seg.
 Recorrido de los cilindros auxiliares: 50 cm.
 Diámetro de los cilindros auxiliares: 2 1/2"
 Cantidad de cilindros auxiliares: 2
 Fuerza de inyección: 2 ton
 Diámetro cilindro de inyección: 6"
 Velocidad de inyección: de 15 a 25 cm/seg.
 Potencia motor eléctrico: 20 hp y 1200 rpm
Secuencia de trabajo:
6. Cierre a alta velocidad usando los cilindros auxiliares.
7. Cierre a baja velocidad.
8. Inyección.
9. Retracción del cilindro de inyección.
10. Apertura rápida del molde.
 Usar bombas independientes para inyección y cierre.
 Usar cilindro de simple efecto para el cierre.
 Implementar sistema mecánico - hidráulico para que la maquina no comience el ciclo
si la puerta está abierta.
 Usar acumulador con alivio y descarga hidráulica.
PROBLEMA Nº 52
DOSIFICADOR.
Diseñar un sistema dosificador de aceite, con las siguientes características:
 Volúmenes a dosificar entre 3 litros mínimo y 5,68 litros como máximo.
 Todo el aceite deberá ser filtrado con eficiencia superior al 98% con 5
micrones antes de ser dosificado,
 Mientras no haya dosificado, todo el aceite estará recirculando al tanque,
filtrado con 10 micrones y 98% de eficiencia.
 El tiempo de cada dosificado será de 10 seg pudiendo ajustarse eléctricamente
a tiempos diferentes mediante interruptores eléctricos separados 70 cm.
 Viscosidad del aceite: 200 cSt A 40 ºC.
1. Calcular, seleccionar y especificar todos los componentes involucrados en el
circuito.
PROBLEMA Nº 53
FABRICACIÓN DE TUBOS POR CENTRIFUGADO.
Este es un sistema de fabricación de tubos por centrifugado, para la conducción de
aguas negras, y consiste en hacer girar un molde con la forma del tubo deseado, a bajas
revoluciones, hasta alcanzar la temperatura óptima de vaciado.
Una vez alcanzada ésta, las rpm aumentan y se produce el vaciado del metal fundido, el
cual por efecto de la fuerza centrifuga, se adherirá a las paredes de éste, y tomará su
forma.
Una vez vaciado el volumen de metal correspondiente al tubo, habrá que detener el
molde rápidamente antes de que solidifique por completo.
El molde se hace girar mediante un motor hidráulico, el cual arrancará desde velocidad
cero, hasta 300 rpm en 3 seg., la velocidad de régimen será de 1.800 rpm y el frenado
deberá hacerse en 1 seg.
Datos técnicos:
 Peso del molde vacío: 500 Kg.
 Peso del molde cargado: 580 Kg.
 Diámetro externo del molde: 25 cm.
1. Elaborar un circuito para lo que se especifica.
2. Calcular la presión generada en el frenado.
PROBLEMA Nº 54
ALIMENTADOR PARA UN HORNO DE CERÁMICA.
Elaborar un circuito hidráulico para un alimentador de un horno de cerámica,
compuesto por un cilindro de doble efecto montado horizontalmente con un
recorrido de alimentación de 210 cm, el cual deberá hacerlo en 56 min empujando una
carga de 2.000 Kg.
El retroceso no deberá demorar más de 10 seg con una carga máxima de 500 Kg.
Durante el movimiento lento se deberá garantizar un filtrado total del aceite con 3
micrones para que no se produzca atascamiento en los equipos de control de caudal.
Usar solamente una electro válvula direccional, la cual solo deberá energizarse para el
retorno rápido.
Disponer de una bomba manual y una direccional manual para mover el alimentador en
caso de falla eléctrica.
 Presión máxima del sistema: 50 bar.
PROBLEMA Nº 55
PRENSA PRECOMPACTADORA DE BRIQUETAS.
Elaborar un circuito hidráulico para prensar el material fundente de los electrodos,
usando una prensa con dos cilindros hidráulicos enfrentados verticalmente, y que se
mueven según la siguiente secuencia:
1. Bajada rápida del cilindro superior con una velocidad de 8 cm/seg. Hasta llegar
a tope haciendo una fuerza de 2 ton, manteniéndose herméticamente en esa
posición.
2. Comienzo de la compresión con el cilindro inferior con una velocidad de 4
cm/seg. Hasta llegar a 15 ton. De fuerza, luego cambiar a 2 cm/seg. Hasta
llegar a 26 ton.
3. Retirada del cilindro superior a la mayor velocidad posible.
4. Expulsión de la briqueta con el cilindro inferior hasta llegar al final del
recorrido con velocidad de 8 cm/seg. Manteniéndose extendido por un tiempo
establecido, ajustable mediante temporizador.
5. Bajada del cilindro inferior hasta el tope, con fuerza de 5 ton. Y velocidad
máxima.
 Ambos cilindros son de Dp = 8" Dv = 4" C= 15"
 Mientras no haya movimiento de los cilindros el sistema no deberá tener
presión, y estar filtrando el aceite con 10 micrones, y eficiencia de 99,9%
PROBLEMA Nº 56
PRENSAS MÚLTIPLES PARA MADERA.
Elaborar un sistema hidráulico para mover tres prensas para madera, con las siguientes
características:
 Una de ellas deberá subir a 10 cm/seg hacer una fuerza de 40 ton constante
durante 5 min, con una variación máxima permisible de un 10%.
 Otra deberá subir a razón de 15 cm/seg y hacer una fuerza máxima instantánea
de 10 ton
 La ultima deberá tener una fuerza máxima de 20 ton sin mantenerse, pero la
velocidad deberá poderse variar desde 5 hasta 12 cm/seg.
 Presión máxima del sistema: 290 bar.
 Presión de acercamiento: 50 bar.
 Los cilindros usados en cada caso son verticales moviéndose de abajo hacia
arriba y doble efecto.
 Las prensas no se moverán simultáneamente.
 Prever un sistema independiente en cual filtre al aceite 20 veces por hora con
10 micrones, eficiencia superior al 99% e indicador eléctrico y suministre
presión piloto al sistema.
PROBLEMA Nº 57
DOBLADORA DE TUBOS DE ESCAPE.
Preparar un circuito hidráulico para una dobladora de tubos de escape, con las
siguientes características:
1 Cilindro principal: fuerza: 26 ton, velocidad de avance: 3 cm/seg.
2 Cilindros de contrapresión para las mordazas con dp = 3 1/4"
1 Cilindro para expansión de tubos con fuerza de: 9 ton halando y 2 cm/seg.
El cilindro principal se encargará de efectuar los dobleces del tubo, los de
contrapresión ejercen una contrapresión a la mordaza y se mueven simultáneamente y
en sentido contrario al principal.
El cilindro de expansión, aumenta el diámetro de los tubos para que puedan encajar uno
en el otro para soldarlos.
Usar como presión del sistema: 210 bar.
Filtrar todo el aceite en el retorno con 10 micras y eficiencia superior al 98%.
PROBLEMA Nº 58
PRENSA CON COJÍN.
Preparar un circuito hidráulico para una prensa de 550 ton con cojín. Presión máxima
del sistema 210 bar, con un metro de recorrido.
Según el siguiente funcionamiento:
El descenso deberá ser rápido hasta casi tocar el molde, sin golpearlo, la velocidad de
prensado preliminar debe ser de 2,5 cm/seg y la final de 0,8 cm/seg con cambio
hidráulico.
Para el prensado preliminar bastan 70 Kg/cm2. Usar un cilindro de simple efecto para
el prensado y dos cilindros auxiliares para el retorno.
El cojín es un cilindro vertical que se coloca en contrasentido al cilindro principal y le
ejerce una contrapresión, en la bajada. La subida la realiza al mismo tiempo que el
principal.
Los datos y la secuencia son:
 Velocidad rápida por caída libre: 30 cm/seg.
 Velocidad rápida de trabajo 2,5 cm/seg.
 Velocidad lenta de trabajo 0,8 cm/seg.
 Subida cilindro principal y cojín.
 Presión de cojín: 200 Kg./cm2.
 Relación de fuerza de prensado y fuerza del cojín 4 : 1
 Peso suspendido del vástago del cilindro principal: 2,5 ton
 Filtrar el aceite 10 veces por hora, con bomba auxiliar eficiencia de 98% y 5 micras.
 Calcular la descompresión y hacer el circuito hidráulico correspondiente.
 Disponer de un sistema independiente para presión piloto.
PROBLEMA Nº 59
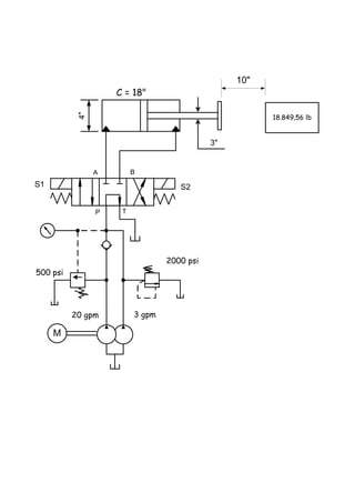
PLATAFORMA Y MOTOR
El circuito mostrado pertenece a una plataforma hidráulica, a la cual se le suben
personas de 100 lb cada una, y al moverse esta, hace girar un motor hidráulico que tiene
en su eje una carga tal que genera un torque de 95,59 lb-in.
1. Calcule el número de personas que deberían subirse a la plataforma para que el
motor comience a girar.
2. Cuantas vueltas dará el motor cuando baje toda la plataforma.
3. A cuantas rpm girara el motor si la plataforma baja en 0,2 seg.
4. Calcule el diámetro de la tubería que une el cilindro de la plataforma con el
horizontal, si tomamos una velocidad del aceite de 6,28 m/seg, y la bajada en
0,2 segundos.
5. Cuantos gpm pasarán por el motor hidráulico.
6. Cuál es la velocidad del aceite en el área anular.
100 lb c/u
C = 18"
95,59 lb-inVg = 1,25 in3
/rev
3"
6"
2"
2"
1¾”
PROBLEMA Nº 60
COMPACTADORA.
Elaborar un circuito hidráulico para una compactadora con un cilindro horizontal de 20"
x 17" x 100", el cual en su recorrido de compactado, la carga se incrementa a razón de
7.853,98 lb por cada pulgada de recorrido.
Para el retorno, deberá vencer una carga de 60.000 lb, el sistema está compuesto por
una bomba triple de 55 - 35 y 20 gpm respectivamente, conectadas en circuito de alta
y baja, en el cual la válvula de descarga de la etapa de mayor caudal, está ajustada a
650 psi, la correspondiente a la de 35 gpm está ajustada a 1.400 psi, y la de alta
presión a una de alivio a 2.500 psi.
Debido al gran volumen generado en el retroceso por el área del pistón, conectar una
check pilotada, para ayudar a evacuar el aceite en el momento del retroceso.
Usar direccional pilotada con centro abierto, para que cuando no haya movimiento, las
bombas estén sin presión.
1. Elabore el circuito.
2. Calcule el tiempo de un ciclo ( ida y vuelta )
3. Cuál es la mínima potencia que debería tener un motor eléctrico, usando una
eficiencia del 83 %.
4. Cuál es el caudal que sale por el área del pistón, cuando el cilindro está
retrocediendo.
PROBLEMA Nº 61
ALTA Y BAJA CON VENTING.
1. Con cual combinación de solenoides energizados se obtiene la fuerza de empuje
máxima.
2. Con cuales solenoides se obtiene la velocidad máxima de salida, si no hay carga
en el vástago.
3. Cuál es el valor en pul/seg de la velocidad máxima de salida.
4. Si energizamos S4 Y S2 cuál será la fuerza máxima disponible en el vástago.
5. Si suponemos una carga de 200 lb en el vástago y energizamos solo S3, diga
cuantos hp suministra el motor eléctrico, cuando el vástago sale.
6. Con una carga de 2200 lb y con S2 Y S3 energizados, calcule a qué velocidad
se mueve la carga.
S2 S3
S4
S5
2000 psi
750 psi
1200 psi
5 gpm
P T
A B
P
T
A
B
M
10 gpm
300 psi
1"C = 40"
3"
PROBLEMA Nº 62
DOBLE VASTAGO Y CONTRAPRESIÒN.
Dado el circuito de la figura:
1. Calcular la presión “P” para que el sistema suba la carga de 700 Kg.
2. En cuanto tiempo subirá la carga?
3. A qué velocidad subirá la carga?
C = 30"6"
2" 4"
5 bar
F = 700 Kg
M
Vg = 3 in3/rev
13,19 bar
P = ?
850 rpm
1"
PROBLEMA Nº 63
MAQUINA CORTADORA.
Se quiere construir una maquina hidráulica que mediante el giro de dos rodillos haga
avanzar una lamina, siempre la misma longitud, para que luego un cilindro hidráulico de
5” x 2 ½” x 2” la corte.
Para ello se conecta un motor hidráulico con un desplazamiento de 100 cm3/rev a uno
de los rodillos cuyo diámetro es de 40 cm y de 180 Kg de peso, el cual tiene que
generar un torque para arrastrar la lámina de 100 Nm.
El rodillo tiene alcanzar 700 rpm en 1,2 seg y pararse por completo en 1 seg, luego tiene
que actuar el cilindro, haciendo un recorrido de 2" en 0,5 seg, ejercer 20 ton de
fuerza por 1 seg, y por ultimo retroceder.
Elabore el circuito hidráulico especificando todos los componentes involucrados.
El momento de inercia I de un cilindro macizo viene dado por la relación:
En donde
I = Momento de Inercia Kg . m2
m = Peso del cilindro en Kg.
r = Radio del cilindro en metros.
2
* 2
rm
I 
PROBLEMA Nº 64
CILINDRO Y BOMBA DOBLE.
Se requiere un circuito hidráulico con un cilindro horizontal de 4" x 3" x 20" el cual se
moverá sin carga las primeras 8" de recorrido. Durante las 10" siguientes, la carga es
de 5 ton, y para el resto del recorrido 16 ton, para el retroceso la carga es de 500 Kg.
El circuito deberá ser tal que el cilindro se mueva la primera parte de su carrera, con
alta y baja y circuito regenerativo, luego, al tocar un sensor de posición, eliminara el
regenerativo, y quedara solo con la configuración de alta y baja hasta el final.
La bomba doble de la que se dispone es de 30 y 18 gpm respectivamente, y la válvula
de descarga está ajustada a 900 psi.
Hacer el regenerativo en la válvula direccional principal, y procurar que cuando no haya
movimiento, las bombas, descarguen el aceite libre al tanque.
Con la información anterior:
1. Elabore un circuito que cumpla con el enunciado.
2. Calcular el tiempo del ciclo.
3. Calcular la potencia del motor eléctrico.
PROBLEMA Nº 65
PRENSA DE CONFORMADO.
Elaborar un circuito hidráulico para una prensa de conformado de 700 ton con el
siguiente ciclo:
Cilindro vertical de simple efecto con 36" de vástago, el cual lleva montada una
mesa de trabajo de 10 ton de peso total.
El tiempo total que debe emplear el cilindro en subir y bajar su carrera de 12"
no debe exceder los 2 min., empleando dos velocidades de subida y una de
bajada; la lenta de subida utiliza el 30% del tiempo total, repartiendo el resto del
tiempo en partes iguales en la subida rápida y la bajada.
Debido al gran diámetro del cilindro principal, no se dispone de mayor presión para
que pueda bajar por su propio peso, por lo tanto se dispondrá de dos cilindros
auxiliares, conectados a los lados de la bancada, que servirán solo para halar la
mesa, estos serán de 4" x 1 3/4". El gran volumen de aceite del cilindro de 36" irá
directamente al tanque a través de una válvula de descarga.
Usar motor eléctrico de 30 hp. Y 1.800 rpm con una bomba doble cuyo primer
cuerpo es de caudal fijo y el segundo de caudal variable.
La subida rápida, la cual se efectuara en el 80% del recorrido, se hará
sumando el caudal de las dos bombas, usando solo la variable para la velocidad
lenta de prensado y bajada.
La conmutación de velocidades se hará mediante un presostato, el cual sensara el
incremento de presión cuando comience el conformado, y sacará de
circulación la bomba fija, quedando la variable hasta el final del prensado,
debiendo mantener la presión varios minutos.
No usar direccional para la bomba de caudal fijo, en su lugar utilizar una válvula
check pilotada y una válvula de alivio pilotada, cuyos pilotos y venting convergen a
una direccional de 1 solenoide, la cual al tener tensión, cierra la de alivio y abre la
check.
La bajada la hará la bomba variable actuando sobre los cilindros auxiliares, a
través de una direccional pilotada de 3P, también existirá una válvula de alivio
pilotada con una direccional 2V, 2P, 1S, normalmente abierta, montada en el
venting.
Se enfriara y filtrara todo el aceite de la bomba variable. Adicionar circuito de
descompresión.
PROBLEMA Nº 66
CIERTO O FALSO
Diga si cada una de las siguientes proposiciones son ciertas o falsas.
1. Una válvula de descarga está bien aplicada cuando la línea de pilotaje está
conectada al tanque.
2. Las válvulas de secuencia se usan para limitar la presión máxima en la línea
primaria
3. Las válvulas de secuencia se usan para limitar la presión máxima en la línea
secundaria.
4. La bomba de paletas de caudal fijo tiene drenaje interno.
5. La bomba de pistones axiales de caudal fijo, no tiene drenaje externo.
6. En las direcciones hidráulicas de los vehículos de paseo, el caudal que genera la
bomba, es directamente proporcional a las rpm del motor.
7. Un cilindro conectado en circuito regenerativo necesita más presión para
ejercer la misma fuerza, que otro igual que no esté conectado en regenerativo.
8. El torque en un motor hidráulico depende del caudal de la bomba.
9. No existen check pilotadas con drenaje externo.
10. Si duplicamos el diámetro de un cilindro hidráulico, obtendremos el doble de
fuerza.
11. Al aumentar la presión en un sistema hidráulico se está aumentando
proporcionalmente la velocidad.
12. En un sistema hidráulico con acumulador, pueden generarse caudales
instantáneos mucho mayores que el de la bomba.
13. Los cilindros de doble vástago no pueden conectarse en circuito regenerativo,
cuando los vástagos son del mismo diámetro.
14. Al haber desgaste en un motor hidráulico de pistones axiales, la bomba se vuelve
ruidosa.
15. Todas las bombas duran más si trabajan a la mitad de su presión nominal.
16. Una válvula de alivio podría utilizarse como un medio eficiente para calentar el
aceite.
17. Si reducimos el diámetro del vástago de un cilindro, se reducirá el tiempo del
ciclo que este efectúa.
18. La compresibilidad del aceite es de aproximadamente 1% a 1.000 psi.
19. Las bombas de pistones radiales son las más adecuadas para manejar grandes
caudales de aceite.
20. Una válvula de alivio no puede usarse como freno.
21. Una bomba hace ruido cuando su filtro de succión está tapado.
22. Una bomba es ruidosa cuando tiene los rodamientos dañados.
23. Cuando un filtro de succión se obstruye, el aceite se calienta.
24. Una bomba de caudal variable no debería montarse sumergida en el tanque de
aceite.
25. Los cilindros de simple efecto no deben conectarse en circuito regenerativo.
26. Los cilindros de simple efecto no deben conectarse en circuito de alta y baja.
27. El 70% de las fallas en los sistemas hidráulicos se deben a aceite sucio.
28. Cuando una bomba cavita, el aceite se calienta.
29. Cuando el filtro de succión se tapa, la bomba cavita.
30. Controlar el flujo que sale del área anular de un cilindro, produce presiones
superiores a las de la válvula de alivio, antes del control de flujo.
31. En el compensador de una bomba de caudal variable, es donde ajustamos el
caudal de la misma.
32. Si en un cilindro horizontal queremos fuerza y velocidad máxima desde el
principio del recorrido, debemos usar un circuito de alta y baja.
33. Mientras mayor viscosidad tenga el aceite hidráulico, menores serán las
pérdidas de carga por fricción en las tuberías.
34. Si los retornos de grandes tuberías no llegan debajo del nivel del aceite la
bomba se vuelve ruidosa.
35. Si el tubo de drenaje de una bomba de pistones axiales no retorna debajo del
nivel del aceite la bomba se puede vaciar después de largos periodos de
inactividad.
36. Si el tubo de retorno de una válvula de alivio que está funcionando
constantemente con presión, se conecta cerca del tubo de succión de una bomba,
el sistema tiende a recalentarse.
37. Una direccional pilotada con el centro abierto, debe tener el piloto interno.
38. Al aumentar la presión en un sistema hidráulico se está aumentando la
aceleración de los actuadores.
39. La compresibilidad del aceite varía de 0.4 a 1% cuando está sometido a una
presión de 1000 psi.
40. El peso del aceite varía con la viscosidad del mismo. Pero un peso entre 55 y 58
libras por pie cúbico cubre el rango de viscosidades desde 150 a 900 SSU a
100°F.
41. La presión atmosférica empuja el aceite hacia el pórtico de succión de las
bombas.
42. La función de una bomba no es generar presión. Su función es crear flujo, la
presión se origina por las restricciones que consigue el aceite a su salida.
43. Las bombas usadas para transmitir potencia son usualmente de desplazamiento
positivo.
44. El fluido siempre toma el camino de menor resistencia.
45. Las perdidas por fricción en una tubería varían con la velocidad.
46. La velocidad del flujo en una tubería es inversamente proporcional al cuadrado
de su diámetro interno.
47. Las tuberías flexibles de acero y cobre normalmente se nombran por sus
diámetros externos.
48. Las mangueras y tuberías de acero no flexibles son nombradas por su diámetro
interno.
PROBLEMA Nº 67
EXTRUSORA DE LADRILLOS
Elaborar un circuito hidráulico para una extrusora de ladrillos en la cual los actuadores
involucrados son: un cilindro principal de 8" x 3 1/2" x 60", un cilindro de 2 1/2" x 1
3/8" x 10", un motor hidráulico para mover la cernidora la cual debe suministrar un
torque de 120 Nm.
La secuencia es:
1. Avance rápido del cilindro principal por 30 " con el caudal total del sistema, una
vez alcanzada cierta presión detectada por un presostato, sacara de
funcionamiento la bomba de alto caudal, quedando solo la de bajo volumen
haciendo una velocidad de 2,3 pul/seg por 20" hasta generar una fuerza de
140.000 lb detectada por un segundo presostato, el cual detendrá el cilindro
principal y dará la señal al cilindro de la compuerta para que se abra llegándole
un caudal de 5 gpm desde la bomba de bajo caudal.
2. Una vez la compuerta arriba, la bomba de alto caudal expulsa el ladrillo por una
distancia de 10".
3. Completada la expulsión, la bomba de mayor caudal retrocede el cilindro
principal a razón de 8,53 pul/seg., y la bomba de bajo caudal baja la compuerta
y hace girar el motor hidráulico simultáneamente durante 5 seg.
4. El sistema de bombeo está conectado a un motor eléctrico de 60 hp
5. Usar una eficiencia del 81,2%.
6. Disponer un sistema de filtrado independiente y enfriamiento por aire, para
disipar el calor generado por el trabajo continuo.
7. Cuantos ladrillos por hora es capaz de producir este sistema.
PROBLEMA Nº 68
CORTADORA DE LÁMINAS.
Elaborar y calcular un circuito hidráulico, para una cortadora de láminas de acero,
partiendo de una bobina.
El sistema consiste de:
Un cilindro sujetador de la lámina el cual tiene un recorrido de ½”, y deberá ejercer una
fuerza máxima sobre la lámina de 500 lb constantes a lo largo del ciclo de avance del
carro.
Un cilindro hidráulico que debe mover el carro alimentador horizontal de 3.000 Kg. que
se desliza sobre guías, el cual desenrollará la lamina de la bobina.
Un cilindro cortador de 2 ½“ x 1” x 2”, que al ser posicionada la lamina efectuará el
corte a la medida deseada.
Datos técnicos:
 Longitud deseada de las láminas: 1 m
 Tiempo de ciclo: 2,5 seg.
 Presión máxima del sistema: 150 bar
 Máxima velocidad permisible en los cilindros: 50 cm/seg.
PROBLEMA Nº 69 r
REGENERTATIVO CON VENTING.
1. Qué presión marca M cuando están energizados los solenoides S2 y S3.
2. Qué presión marca M cuando se energizan S1 y S4.
3. Qué presión marca M cuando esta energizado S3.
4. Cuál es la fuerza máxima que puede generar el sistema cuando están energizados
S1 S4 y S5.
5. Fuerza máxima que puede generar el sistema energizando S2 y S4.
6. Con cual combinación de solenoides energizados se obtiene la mayor velocidad de
salida del vástago.
7. Si la carga fuese de 310 Kg. y energizamos solo S3 se movería la carga?.
8. Si energizamos S4 y S5 calcule el caudal que sale por el área anular.
10 cm
4,5 cm
S1 S2 S3
S4
S5
107 bar
48 bar
17 bar
30 lpm
P T
A B
P
T
A
B
M
M
300 Kg
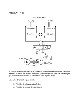
PROBLEMA Nº 70
ARRANQUE DE MOTOR SINCRÓNICO.
Elaborar un circuito hidráulico para arrancar un motor sincrónico (motores que
funcionan con corriente directa) con las siguientes condiciones.
Un motor sincrónico necesita una corriente alterna de excitación la cual lo hace
aumentar progresivamente de revoluciones. Una vez alcanzadas las revoluciones
deseadas, se cambia la corriente alterna por directa, y él se mantiene en ese régimen.
El sistema hidráulico deberá funcionar según lo siguiente:
1. Cuando las rpm sean menores a 1.500, el motor se alimenta con corriente
alterna.
2. Al llegar a 1.500 rpm, el sistema hidráulico lo debe detectar y enviar una señal
para efectuar el cambio de corriente.
3. Una vez hecho el cambio de corrientes y el motor estar en régimen, el sistema
hidráulico deberá quedar sin presión alguna, filtrando todo el aceite con 3
micrones, y manteniendo la temperatura del aceite en el tanque en 45°C.
PROBLEMA Nº 71
TRIPLE ALTA Y BAJA, VENTING Y REGENERATIVO.
S4
S3
S6
900 psi
200 psi
3 gpm
P
T
A
B
20
gpm
10
gpmM
S1 S2
P T
A B
2000 psi
1600 psi
190 psi
M
S5
700 psi
5000 lb
2"
4"
1. Cuál será la velocidad de la carga cuando están energizados S3 Y S6.
2. Qué presión marcará "M" cuando energizamos los solenoides S4 Y S5.
3. Cuál será la presión de “M” cuando energizamos S2 Y S3.
4. Cuál será la velocidad de la carga si energizamos S2 Y S4.
5. Cuanto marcará “M” cuando energizamos S1, S3 Y S6, con el cilindro en
movimiento.
6. Cuál es la velocidad cuando se energizan S1, S4 Y S5.
PROBLEMA Nº 72
PLATAFORMAS HIDRAULICAS.
La figura mostrada pertenece a un sistema de plataformas hidráulicas, en las cuales la
carga en los cilindros C1, C3, y C4 varia con el número de personas que tenga encima
haciéndole peso, mientras que C2 tiene una carga fija de 500 lb
La válvula VS es de secuencia, con un ajuste de 150 psi.
Las válvulas V1 y V2 son check pilotadas.
Si subimos una persona de 50 lb a la vez a las plataformas P1, P2 y P3, diga:
1. Cuál de los cilindros C1 o C2 se mueve primero.
2. Con cuantas personas comienza el movimiento de C1 o C2.
150 psi
3"
P2
VS
P1
C1
3,5"
C3
C4 8"
1,5"
P3
500 lb
1,5"
C2
4:1
2"
2:1
V1 V2
4"
4"
PROBLEMA Nº 73
CILINDROS EN SERIE Y CONTRAPRESION.
En el sistema mostrado calcule:
1. El máximo peso "P" que se puede levantar.
2. Desplazamiento de la bomba.
C = 30"4"
1" 1 ¾"
300 psi
P = ?
V = 8,18 cm/seg
1“
2 ½"
400 psi
M3 hp
1200 rpm
Vg = ?
E = 95%
PROBLEMA Nº 74
TABLERO DE BASKET
El gráfico mostrado pertenece a un tablero de basket ball, el cual tiene un cilindro
hidráulico de 2” x 1” para soportar el larguero horizontal.
1. Con las condiciones mostradas calcule el valor de la fuerza "F" aplicada al aro si
el manómetro colocado en el cilindro marca 400 psi.
65"
80" 25" 10"
F
400 psi
20"
PROBLEMA Nº 75
PLATAFORMA CON RESTRICCIONES.
1. Calcular el número de personas que deben subirse a la plataforma, para que el
motor hidráulico gire.
2. Cuantos cm bajará la plataforma cuando el cilindro horizontal desplace toda su
carrera.
3. Cuantas vueltas dará el motor cuando el cilindro horizontal desplace toda su
carrera.
12 cm
X cm
15 cm
100 Kg c/u
8 cm
5 cmC = 1 m
M = 4 NmVg = 10 cm3
/rev
5 bar
500 Kg
PROBLEMA Nº 76
CAIDA DE PRESION.
Tenemos un cilindro horizontal de 40” de recorrido, doble vástago, con diámetro de
pistón 10”, vástago derecho con diámetro de 6”, y vástago izquierdo de 2”.
El cual está conectado mediante una direccional pilotada de 3P, 4V, 2S, con centro en
circuito regenerativo; a un circuito de alta y baja, en el cual la presión de la válvula de
alivio es de 3.000 psi y la de la válvula de descarga 350 psi, los caudales de las bombas
son 8 y 70 gpm respectivamente; debido a que el centro de la direccional no descarga
las bombas al tanque en su posición central, usar en el venting de la de alivio una
direccional para que no haya movimiento ni presión en el momento del arranque del
motor eléctrico.
Cuando la válvula de descarga está abierta por efecto del piloto, genera una caída de
presión de 150 psi.
La secuencia de movimiento es como sigue:
1. Avance rápido hacia la derecha con circuito regenerativo y carga de 7.500,00 lb
Por un recorrido de 20”.
2. Movimiento en el mismo sentido sin regenerativo con una carga de 26.390,00 lb
por 15”.
3. Fuerza hacia la derecha de 226.100,00 lb Por 5”.
4. Regreso con carga de 19.102 lb en el vástago izquierdo a la largo de toda la
carrera.
Con los datos anteriores:
1. Elabore el circuito.
2. Calcule los hp del motor eléctrico con e = 100%.
3. Calcule el tiempo del ciclo.
PROBLEMA Nº 77
TRIPLE ALTA Y BAJA.
Tenemos un cilindro hidráulico doble vástago con diámetro de pistón de 4", vástago del
lado derecho con diámetro de 3 ¼", y lado izquierdo de 1", con recorrido de 24", el cual
está conectado a una direccional 3P, 4V, 2S, con los pórticos P, A, y B conectados entre
sí, y el pórtico tanque bloqueado.
Los elementos anteriores están conectados a un circuito de alta y baja con una bomba
triple, en la cual las dos primeras secciones serán las que descarguen y la de la punta
será la de alta presión.
Dado que el centro de la direccional no está conectado al tanque, se dispondrá de una
direccional 2P, 2V, normalmente abierta, conectada al venting de la de alivio, por la que
pasara todo el caudal de las bombas mientras no se requiera movimiento.
El motor eléctrico es de 10 hp y 1800 rpm.
El funcionamiento es el siguiente:
Sin energizar los solenoides de la direccional principal, y energizando solo la bobina de
la válvula de 2P, 2V, el cilindro se deberá mover hacia la derecha con una carga en el
vástago de ese mismo lado de 7.510,00 lb, por un recorrido de 10"; luego al energizar
una bobina de la direccional principal se sigue moviendo en el mismo sentido pero con
una carga en la punta de 23.560,00 lb por un recorrido de 3". En lo que resta de
carrera habrá una carga de 35.340,00 lb
Luego se energiza el otro solenoide y el cilindro regresa hacia la izquierda sin carga
alguna en el vástago.
1. Elabore el circuito.
2. Calcule el caudal de cada bomba en gpm y el tiempo del ciclo.
PROBLEMA Nº 78
PORTON HIDRAULICO.
Tenemos un portón cuyo peso a mover es 700 Kg. efectuado por el sistema óleo hidráulico,
en donde el grupo de bombeo con motor eléctrico, es el que funciona normalmente; teniendo el
otro como una opción cuando haya falla eléctrica.
Con el sistema eléctrico se desea un tiempo de ciclo de 42 seg; entendiéndose como un ciclo,
una ida y vuelta completa, sin tomar en cuenta el tiempo que permanece abierto. Como medida
de seguridad, se requiere que los primeros y últimos 20 cm de cada recorrido lo haga a
velocidad lenta (usando solo B2) y el resto a velocidad rápida (B1 + B2).
La bomba manual tiene conectada una caja amplificadora, la cual hace dar 3 vueltas a la bomba
por cada una de la palanca.
1. Cuantos cm3/rev debe tener B1.
2. Calcular la fuerza “F” de la palanca.
3. En cuanto tiempo se hace un ciclo manualmente, a velocidad constante, si la
persona puede darle a la palanca una vuelta cada 5 seg.
M 3:1
Vg = 68,84 cm3/rev
F
Vg2 = 2,46 cm3/rev
Vg1 = ?
B2B1
S3
P T
A B
P T
A B
S1 S2
1800 rpm
3 m
Dp = 50 mm Dv = 25 mm
PROBLEMA Nº 79 r
CILINDRO Y CHECK.
1. Cuál es el valor mínimo de P para que la carga baje cuando energizamos S2.
2. Cuanto marca "M" cuando está energizado S1 y la carga está subiendo.
M
40.000 lb
6" x 4" x 20"
4:1
P
2.000 psi
M
B
T
A
P
PROBLEMA Nº 80 r
CALCULO DE PRESIONES.
1. Cuanto marca "M" cuando no hay corriente en S1 ni en S2, mientras el cilindro
está en movimiento.
2. Cuanto marca "M" si el cilindro está en movimiento y energizamos S1.
3. A cuantas pulgadas por segundo se moverá la carga cuando S1 Y S2 están
desenergizados
M
2"
S1 S2
15 gpm 3 gpm
P T
A B
500 psi
2.670 lb
1500 psi
M
4"
PROBLEMA Nº 81
RELACION DE DESPLAZAMIENTOS.
Tenemos un grupo motor - bomba, en el cual el motor eléctrico es de 7.5 hp - 1.200
rpm, y la bomba posee un desplazamiento Vgb, este conjunto tiene a su salida una
válvula de alivio, y después una direccional 3P, 4V, 2S con presión al tanque y los
pórticos A Y B bloqueados en su posición central.
A la salida de la direccional conseguimos un motor hidráulico con un desplazamiento
Vgm acoplado a una caja reductora de velocidad, con una relación de 3:1 la cual mueve
un carrete completamente cilíndrico de 10" de diámetro, teniendo suspendida una
carga de 1.188,52 lb.
1. Elabore el circuito
2. Calcule la relación de desplazamientos entre el motor hidráulico y la bomba.
(Vgm/Vgb).
3. Calcule a cuantas pulgadas por segundo sube la carga.
PROBLEMA Nº 82
CILINDRO HORIZONTAL.
Elaborar un circuito hidráulico en el que un cilindro horizontal con un diámetro de 3¼”
se mueva en ambos sentidos con velocidades exactamente iguales entre sí, e iguales a
30 cm/seg.
Hacia la derecha la presión deberá estar limitada a 100 bar y hacia la izquierda a 30
bar.
Hacer que las velocidades sean iguales sin el uso de controles de flujo, ni circuitos
regenerativos.
Para realizar este trabajo se dispone de un motor eléctrico con una potencia de 20 Kw
y el cual gira a 1.800 rpm.
Con la información anterior:
1. Elabore un circuito que cumpla con el enunciado.
2. Cuál es el desplazamiento de la bomba en cm3
/rev
PROBLEMA Nº 83
CILINDRO INCLINADO VENTING Y REGENERATIVO.
1. Qué presión marca "M" cuando se energizan S2 Y S3.
2. Se moverá la carga cuando se energizan S2 Y S3.
3. A qué velocidad se mueve la carga cuando se energiza solo S4.
4. Habrá alguna combinación de solenoides energizados, con la cual se pueda
lograr la presión de 1.500 psi.
S1 S2 S3
S41500 psi
800 psi
200 psi
10 gpm
P T
A B
P
T
A
B
M
M
7.000 lb
12 HP
1800 rpm
4" x 2" x 30"
30º
PROBLEMA Nº 84
CALCULOS CON WINCH.
En el circuito mostrado un motor hidráulico, conectado a una caja reductora de
velocidad, mueve un carrete, el cual tiene suspendida una carga de 3.662 lb ese
conjunto es movido por el grupo motor - bomba que se muestra.
Con estos datos diga:
1. Cuál es la relación de desplazamientos entre el motor hidráulico y la bomba
(Vgm / Vgb.)
2. A cuantas pulgadas por segundo subirá la carga.
M
5 HP
1.800 rpm
P T
A B
F = 3.662 lb
4:1
Caja reductora
8"
Vgm
Vgb
5"
PROBLEMA Nº 85 r
DETECCION DE FALLAS 1
Funcionamiento deseado:
Al energizar S1, el cilindro debe empujar la carga a una velocidad de 3.3 pul/seg.
al quitarle la corriente a S1 y energizar S2, el cilindro debe halar la carga.
Funcionamiento comprobado:
Al energizar ya sea S1 o S2, el cilindro no se mueve, y tampoco hay presión en el
manómetro.
Detectar y explicar porque no funciona como debe
1500 psi
8"
10.000 lb
18"
M
P T
A B
3600 rpm
S1 S2
Vg = 14 in 3
/rev
PROBLEMA Nº 86 r
DETECCION DE FALLAS 2
Funcionamiento deseado:
Al energizar S1, avance rápido, con B1 y B2 a baja presión, después trabajo con B2
únicamente y B1 debe descargar al tanque.
Funcionamiento comprobado:
Avance rápido hasta que la presión alcanza 35 bar, el pistón se inmoviliza, la presión
sigue siendo 35 bar.
P T
A B
S1 S2
M
35 bar
100 bar
B2 B1
Avance rapido a 24 bar
Trabajo a 95 bar
Retorno a 15 bar
PROBLEMA Nº 87
DETECCION DE FALLAS 3
Funcionamiento deseado:
Misma velocidad de entrada y salida del vástago en circuito regenerativo.
Funcionamiento comprobado:
Solenoide S1 energizado: el vástago sale.
Solenoide S2 energizado: el vástago no entra y la presión se estabiliza en 56 bar.
M
P T
A B
56 bar
S1 S2
Relacion de areas 2:1
PROBLEMA Nº 88 r
DETECCION DE FALLAS 4
Funcionamiento deseado:
1. Movimiento Nº 1 con 20 bar.
2. Movimiento Nº 2 a 21 bar.
3. Movimiento Nº 3 a 7 bar.
4. Movimiento Nº 4 con 42 bar.
Funcionamiento comprobado:
El vástago vertical sale, pero el horizontal se bloquea al salir.
M
P T
A B
53 bar
S1 S2
35 bar13
2
4
PROBLEMA Nº 89
DETECCION DE FALLAS 5
Funcionamiento deseado:
Al energizar S1, debe salir primero el cilindro vertical, y luego el horizontal.
Funcionamiento comprobado:
Al energizar S1 se mueven los dos cilindros simultáneamente.
M
P T
A B
1500 psi
S1 S2
500 psi1
2
7 gpm
10 gpm
PROBLEMA Nº 90 r
DETECCION DE FALLAS 6
Funcionamiento deseado:
Al energizar S1, el cilindro debe bajar con velocidad controlada, al llegar al final de su
recorrido, el presostato debe dar una señal para que se energice S2, e invertir el
movimiento.
Funcionamiento comprobado:
Al energizar S1 el cilindro no baja.
M
P T
A B
2000 psi
S1S2
Q/2
Q
1800 psi
PROBLEMA Nº 91
EQUILIBRIO
En el circuito mostrado, diga cuál de los extremos de la barra AB se mueve hacia
arriba, cuando no está energizado ningún solenoide.
P T
A
S1 S2
1
1,5"
2"
BA
4" 6"
M
B A B
P T
3.000 psi
400 psi
3
PROBLEMA Nº 92
CILINDROS Y CHECK.
En el arreglo anterior diga con cuantas personas de 70 Kg. que se suban en la palanca
indicada, harán que la carga de 11.790 lb baje.
1 3
2,5"3"
11.790 lb
4"
7:1
3"
70 Kg c/u
2" 1"
7.000 lb
PROBLEMA Nº 93
CARGAS VARIABLES
En el circuito de la figura, el cilindro se moverá sin carga las primeras 30" de su
recorrido, energizando solo S3, al llegar al punto "B" se energizarán S1 y S3, y
conseguirá una carga de 9.000 lb por 40", y luego solo 25.000 lb por 50", para el
retroceso se energizarán S2 y S3, teniendo que vencer una carga de 5.000 lb
1. Calcule el tiempo del ciclo.
2. Calcule la potencia que genera el cilindro en el tramo BC.
3. Calcule la potencia que genera el cilindro en el retroceso.
M
3 gpm10 gpm
750 psi
2.000 psi
S3
S1 S2
P T
A B
3"
4"
30" 40" 50"
A
Sin carga 9.000 lb 25.000 lb
B C D
5.000 lb
PROBLEMA Nº 94
COMBINACION
En el sistema mostrado calcule:
1. La fuerza máxima "F" en libras capaz de mover.
2. La velocidad "V" en pulgadas por segundo.
F = ?
V = ? 2“
4"
200 psi
M10 HP
1800 rpm
4:1
1.183,23 psi
183,23 psi
Vg = 6 in 3
/rev
Vg = 1,1 in 3
/rev
Caja
amplificadora
PROBLEMA Nº 95
CARGAS VARIAS.
En el circuito mostrado los cilindros se moverán simultáneamente comenzando desde
A hasta E, las cargas son acumulativas a lo largo de la trayectoria. El retroceso se
hará sin carga alguna.
Con estos datos calcule:
1. Tiempo del ciclo.
2. Potencia eléctrica mínima a instalar con una eficiencia de 84,97%.
M
450 psi
190 psi
M
7" 14"13" 3"
7" 14"13" 3"
7" 14"13" 3"
1.320 lb
500 lb 1.000 lb 1.500 lb
2.600 lb 4.300 lb
4.000 lb2.000 lb 6.500 lb
A B C D E
S1 S2A
TP
B
2" x 1,5" x 37"
3.25" x 1,75" x 37"
4" x 2,75" x 37"
1.5
gpm
1.100 psi
5
gpm
10
gpm
PROBLEMA Nº 96
RELACION DE REDUCCION.
Con los datos de la figura, y sabiendo que la relación de desplazamientos entre el motor
hidráulico y la bomba es 6:1.
Calcular:
1. La relación i de la caja reductora de velocidad.
2. Velocidad de subida de la carga en cm/seg.
M12 Kw
1800 rpm
P T
A B
F = 25.464 New
i = ?
Caja reductora
Vgm
30cm
PROBLEMA Nº 97
CIRCUITO VERTICAL.
Elaborar un circuito hidráulico el cual, a un cilindro vertical hacia arriba de 4” x 2” x
40”, lo haga moverse con:
1. Una velocidad rápida de 4,59 pul./seg. Con una carga de 14.450 lb por un recorrido
de 30”.
2. A las 30” de recorrido la carga aumenta a 37.700 lb y la velocidad deberá
descender a 0,92 pul./seg. Por el resto del recorrido.
3. Una vez llegado al final del recorrido, se hará la inversión del movimiento y deberá
bajar a velocidad máxima sin carga.
4. Usar motor eléctrico de 10 hp Y 1.800 rpm
Con la información anterior:
1. Elabore el correspondiente circuito
2. Calcule el tiempo del ciclo.
PROBLEMA Nº 98
PRUEBA DE VALVULAS.
Elaborar un circuito hidráulico para una máquina que se use para hacer pruebas
hidrostáticas de válvulas petroleras, el sistema hidráulico se usara para mantener
cerradas las tapas laterales que mantienen el líquido confinado en la válvula.
Debido a que hay diferentes tamaños de válvulas, se requerirán diferentes fuerzas de
apriete, para evitar que las válvulas de menor tamaño puedan deteriorarse.
Para ello se dispone de un cilindro hidráulico vertical hacia arriba de 10” x 5” x 20”.
El circuito deberá funcionar según lo siguiente:
1. El actuador subirá con una presión de 100 psi y deberá tener una velocidad de
aproximación de 1 pul/seg.
2. Una vez alcanzada la posición de cierre del lateral de la válvula, se deberá
mantener una presión constante.
3. La prueba de cada válvula durará aproximadamente cinco minutos y se estarán
probando válvulas todo el día.
4. Las presiones necesarias para cada válvula a probar variarán desde 100 hasta
2.100 psi, con variaciones máximas permisibles de 5%, con incrementos de 200
psi para cada una.
5. La bajada del cilindro es sin carga alguna.
6. Con la información anterior elabore el circuito, especificando todos los
componentes.
PROBLEMA Nº 99
CILINDRO Y MOTOR.
Tenemos un cilindro hidráulico horizontal de 2 1/2" x 2" x 40" el cual tiene sus
conexiones del área anular y del pistón, conectadas a los pórticos "B" Y "A"
respectivamente, de una direccional.
Entre el pórtico "A" y el área del pistón del cilindro, encontramos un motor hidráulico
de 21 cm3/rev, conectado en serie con la tubería, el cual tiene un aspa instalada en su
eje, que consume un torque de 10 Nm.
A la direccional le llegan 60 lpm de aceite a su pórtico "P" y la presión de la válvula de
alivio es de 125 bar.
Con estos datos, responda:
1. A cuantas rpm gira el aspa cuando el aceite va desde el pórtico "a" de la
direccional, pasa por el motor y llega al área mayor del cilindro.
2. Cuantas vueltas da el motor en las condiciones anteriores.
3. A cuantas rpm gira, y cuantas vueltas da el motor, cuando el aceite entra por el
área anular del cilindro.
4. Cuanta fuerza puede generar el cilindro, cuando el vástago sale.
5. Cuanta fuerza puede generar el cilindro, cuando su vástago entra.
PROBLEMA Nº 100
CILINDRO VERTICAL.
Tenemos un cilindro hidráulico de 3 ¼” x 2” x 12” el cual tiene sujeta en su vástago una
carga vertical hacia debajo de 3 ton, y el cual debe seguir la siguiente secuencia:
1. Bajar a una velocidad de 7,05 pul/seg @ 100 psi
2. Antes de tocar lo que va a comprimir, debe bajar a una velocidad de 1,53 pul/seg
y ejercer una presión máxima de 1.725 psi.
3. Una vez alcanzada esta presión, deberá subir usando las dos bombas.
Con la información anterior:
1. Elabore el circuito.
2. Cual debe ser la potencia eléctrica mínima a instalar, si usamos una eficiencia
del 100% para los cálculos.
3. Que potencia consume el sistema cuando el cilindro está subiendo.
PROBLEMA Nº 101
COMBINACION DE CILINDROS.
Si el motor eléctrico gira durante 10 seg.
Calcule:
1. A cuantas rpm girará el motor hidráulico.
2. Cuantas pulgadas recorrerá el cilindro Nº 2.
3. Cuantos psi marcará M1, mientras los cilindros están en movimiento.
4. Cuantos psi marcará M2, mientras los cilindros están en movimiento.
M
15.000 lb
30.000 lb
10" x 8"
8" x 3,5"
150 psi
2.000 psi
75 cm3/rev 1.200 rpm
M1
M2
Cilindro Nº 1
Cilindro Nº 2
112,31 cm3
/rev
200 psi
PROBLEMA Nº 102
SINCRONISMO.
El circuito mostrado pertenece a un sistema de sincronismo de movimientos, efectuado
mediante el uso de dos motores hidráulicos conectados por sus ejes, con esto se logra
que la relación de velocidades en los cilindros sea siempre la misma.
Usando los datos de la figura calcule:
1. Velocidad de salida de cada cilindro.
2. Velocidad de entrada de cada cilindro.
10 cm3
/rev 30 cm3
/rev
Cilindro Nº 1 Cilindro Nº 2
4" x 1,75" 5" x 3"
M
P T
A B
70 cm3
/rev
1200 rpm
PROBLEMA Nº 103
PREFORADOR DE BASTIDORES.
Se requiere un sistema hidráulico para perforar orificios de sujeción en bastidores de
vehículos, para ello se dispone de dos grupos de cilindros, un primer grupo sujeta la
pieza, y un segundo grupo hace la perforación, según la siguiente secuencia:
1. Sale un primer cilindro de 2 ½” x 1” x 3” el cual debe moverse todo su
recorrido manteniendo una presión constante de 400 psi, durante todo el ciclo,
lograda mediante el uso de direccionales de 2P - 4V - 2S, válvulas check y
reductoras de presión.
2. Una vez alcanzada la presión de 400 psi, un presostato enviará una señal al
primer conjunto perforador, el cual se moverá primero a velocidad rápida hasta
tocar la pieza y luego perforará la ultima pulgada de recorrido a 2.000 psi, este
conjunto está compuesto por dos cilindros de 3 ¼” x 1 3/8” x 6”, moviéndose
simultáneamente.
3. Al hacer las perforaciones los cilindros anteriores, se enviará una señal eléctrica
a un segundo grupo de tres cilindros sujetadores de 1 ½” x 5/8” x 3” los
cuales trabajarán igual a los primeros, a 400 psi durante todo el ciclo.
4. Al sujetar los cilindros anteriores, se enviará otra señal eléctrica para que salga
un último grupo de seis cilindros de 2” x 1” x 6” primero a velocidad rápida y
la ultima pulgada a velocidad reducida y a una presión de 2.000 psi.
5. Al terminar este grupo de cilindros, una señal eléctrica llevará corriente a las
direccionales para que todos los cilindros retrocedan simultáneamente, y así
finalizar el ciclo.
 El sistema de bombeo estará conformado por un circuito de alta y baja.
 El caudal de la bomba pequeña es de 3 gpm.
 El motor eléctrico usado es de 5 hp @ 1.800 rpm
 El sistema no debe tener presión en su condición de reposo, es decir cuando no
haya movimiento.
Con los datos anteriores:
1. Elabore el circuito.
2. Diga de cuantos gpm debe ser la bomba grande.
3. Calcule el tiempo de un ciclo.
PROBLEMA Nº 104
DEMOSTRACIÓN.
Demuestre analíticamente que en un cilindro hidráulico con relación de áreas 2:1
conectado en circuito regenerativo, su vástago tiene la misma velocidad en ambos
sentidos.
PROBLEMA Nº 105
CIRCUITO CON CONTRABALANCE.
Elaborar un circuito hidráulico según lo siguiente:
a) El sistema de bombeo está conectado en alta y baja, con bomba de 20 y 3 gpm,
con presiones de 1.200 y 3.000 psi respectivamente.
b) La válvula de alivio tiene conectadas a su línea de venting una direccional de 3P,
4V centro cerrado, con el solenoide S3 que establece en su centro la posición
paralela y con el solenoide S4, que establece la posición cruzada; en el pórtico “A”
de esta direccional encontramos una válvula de alivio de 1.000 psi, y en el pórtico
“B” otra de 2.000 psi, con sus respectivas salidas al tanque.
c) La direccional principal es pilotada, centro abierto, con solenoides S1 y S2 que
establecen las posiciones paralelas y cruzadas, respectivamente, con drenaje y
piloto externos, la cual recibe presión piloto de una válvula check situada a la
salida de la bomba de 3 gpm, y tiene conectado un manómetro “M a su pórtico “P”.
d) Tenemos también un cilindro vertical hacia arriba de 6” x 5” x 20” el cual tiene
en su vástago una carga de 5.000 lb, una válvula de contrabalance con check
integral ajustada a 635 psi, que está ubicada entre el área del pistón y el pórtico
“A” de la direccional principal.
1. Cuantos psi marca el manómetro “M”, cuando están energizados los solenoides
S2 y S4.
2. Cuantos psi marca “M”, cuando están energizados S2 y S3.
3. Cuál es la velocidad en in/seg. cuando se energiza solo S2.
4. Calcule la potencia mínima del motor eléctrico.
PROBLEMA Nº 106 r
VEHÍCULO HIDRÁULICO.
Un vehículo automotor es movido por un motor hidráulico de 50 cc/rev El cual está
acoplado mediante una caja reductora de velocidad con una relación de 5:1, a un caucho
de 50 cm de diámetro, el cual necesita para moverse 400 Nm.
El sistema de bombeo tiene un motor de 20 HP @ 1800 rpm acoplado a una bomba.
Con los datos anteriores:
1. Elabore un circuito hidráulico que cumpla con lo anterior teniendo en cuenta que
el vehículo pueda desplazarse en ambos sentidos.
2. Cuantos minutos demorará el vehículo en recorrer dos Kilómetros.
PROBLEMA Nº 107 r
DOBLE VASTAGO.
En el arreglo mostrado: En el arreglo mostrado:
11. Diga hacia qué lado se mueve el cilindro.
12. Calcule la velocidad de la carga.
13. Cuantos bar marca el manómetro cuando la carga está en movimiento.
M
60 mm50 mm
100 mm
1.727,88 Kg 8 lpm
P
3 Kw
PROBLEMA Nº 108
MONTACARGAS.
El sistema mostrado corresponde a un dispositivo elevador, con los datos de la figura
calcule:
1. Velocidad de subida de la carga en in/seg.
2. Cuantos psi marca el manómetro.
3. Cuál es la presión P en la válvula de alivio.
1.500 lb
2"
3 ¼"
M
P
7 HP
1800 rpm
Vg = 1,28 in3
/rev
3 gpm
200 psi
PROBLEMA Nº 109
CILINDROS Y MOTORES.
Elabore un circuito hidráulico según lo siguiente:
1. Un cilindro vertical hacia arriba de 4” x 1 3/8” x 20” hace su carrera de trabajo cuando
todo el aceite de la bomba entra por su área anular y hace una fuerza de 16.000 lb,
debiendo mantenerla durante el resto del ciclo; como la carrera de subida es sin carga
alguna, se conectará en circuito regenerativo por el 70% de su recorrido activándolo
mediante la energización del solenoide de una direccional de 3V, 2P, 1S colocada entre la
direccional principal y el cilindro, luego se desenergiza este solenoide y el cilindro se
moverá sin regenerativo por el 30% restante.
2. Una vez que el cilindro anterior baje y alcance la presión máxima, comienza a girar un
motor hidráulico, el cual tardará 2 seg. en alcanzar una velocidad de 400 rpm, controlada
mediante un control de flujo instalado a su entrada, y accionado mediante un direccional
4V, 2P, 1S, el cual girará al energizar el solenoide, y se detendrá en 4 seg.
3. Al alcanzar el motor la velocidad de 400 rpm, comenzará a salir el vástago de un cilindro
de 3” x 1 ½” x 5” a una velocidad de 3 cm/seg. controlada mediante un control de flujo
compensado colocado antes de la direccional que lo comanda; la fuerza máxima de
empuje de este cilindro no deberá exceder las 3.000 lb
La secuencia completa es como sigue:
1. Bajada del cilindro vertical.
2. Arranque del motor hidráulico.
3. Salida del cilindro de 3”.
4. Entrada del cilindro de 3”.
5. Parada del motor hidráulico.
6. Subida del cilindro vertical.
7. El sistema se queda sin presión, filtrando todo el aceite con 10 micrones.
Elabore el circuito y calcule el tiempo del ciclo, si la bomba es compensada, de 35 cc/rev y
está acoplada a un motor eléctrico de 1.800 rpm
PROBLEMA Nº 110
ALTA Y BAJA TIPICO.
Construya el siguiente circuito de alta y baja:
Presión alta: 2.000 psi.
Presión baja: 500 psi.
Caudal bomba de alta: 5 gpm.
Caudal bomba de baja: 20 gpm.
1. Calcule la potencia que debería tener un motor eléctrico para mover el circuito
anterior.
2. Use para el cálculo una eficiencia del 80%.
3. Seleccione todos los componentes.
PROBLEMA Nº 111
CONTROLES DE FLUJO
En el circuito mostrado calcule:
1. Caudal en el tramo DE cuando no está energizado S1.
2. Caudal en el tramo FG cuando esta energizado S1.
3. Cuanta potencia está consumiendo la bomba cuando no está energizado S1, y
el cilindro se está moviendo.
M
A B
P T
G F
ED
100 psi
10 gpm
10 gpm
S1
1.000 psi
17 gpm
1.200 rpm
2"
¾"
PROBLEMA Nº 112
CONTRABALANCE.
1. Cuantos bar marca M al energizar S1.
2. Cuantos bar marca M al energizar S2.
3. Cuantos Kw consume la bomba con S1 energizado.
4. Cuantos Kw consume la bomba con S2 energizado.
P
2.000 Kg
T
A B
6 cm
M
30 lpm
80 bar
100 bar
30 lpm
S1 S2
2 cm
M
PROBLEMA Nº 113
CARGAS EQUILIBRADAS
1. Calcule e indique hacia cual lado se mueve el cilindro.
2. A cuantos cm/seg se mueve.
3. Cuantos bar marca el manómetro M cuando el cilindro esta en movimiento.
M
8 cm7 cm
10 cm
7.000 Kg 20 lpm
7 Kw
5.000 Kg
P
M
PROBLEMA Nº 114
CONTRABALANCE SIMPLE
En el arreglo mostrado:
1. Diga hacia qué lado se mueve el cilindro.
2. Cuantos bar marca el manómetro cuando la carga está en movimiento.
M
60 mm50 mm
100 mm
1.727,88 Kg 8 lpm
P
2 Kw
PROBLEMA Nº 115
PREGUNTAS VARIAS.
1. Diga cuál es la causa más frecuente de fallas en sistemas óleos hidráulicos, según
los datos suministrados por los fabricantes.
2. Cuál es la diferencia entre cavitación y aereación, y diga en cuales condiciones
ocurre cada caso.
3. Diga cuatro funciones del aceite en un sistema hidráulico.
4. Explique que es una check pilotada, diga el significado de una relación 4:1 en la
misma, haga un circuito en donde se aplique esta válvula.
5. Diga dos casos de circuitos hidráulicos en los cuales debe usarse una bomba de
caudal variable.
6. Nombre cuatro tipos de cilindros hidráulicos.
7. Diga dos casos de circuitos hidráulicos, en donde se justifica el uso de una
válvula direccional pilotada (dos etapas), en lugar de una de acción directa.
Dibuje el símbolo normalizado de cada válvula.
8. Explique el funcionamiento de una válvula de descarga, e ilústrelo con un circuito.
9. En cuales casos el piloto de una direccional pilotada debe ser externo a la válvula.
10. Explique en qué consiste un circuito de alta y baja, diga dos ventajas del mismo,
elabore un circuito ilustrativo.
11. Nombre tres tipos de acumuladores hidráulicos, según su forma constructiva.
12. Diga cinco funciones de un acumulador hidráulico.
13. Diga y razone cuatro ventajas de los sistemas óleohidráulicos sobre otras formas
de transmitir energía.
14. Defina una bomba de desplazamiento positivo, y diga cuatro características
necesarias para poder seleccionarla de algún catalogo.
15. Diga dos ventajas de los filtros de succión sumergidos en el tanque.
16. Diga dos desventajas de los filtros de succión sumergidos en el tanque.
17. Diga cuatro efectos negativos de la aeración en los componentes de un sistema
hidráulico.
18. En cuales casos las válvulas de presión deben tener drenaje externo.
19. Diga dos casos en que no se debe utilizarse circuito regenerativo.
20. Explique que es “venting” e ilustre su explicación con un ejemplo.
21. Diga cinco casos de circuitos hidráulicos en donde se deba usar un acumulador de
presión.
22. Diga el nombre y dibuje el símbolo normalizado de cuatro válvulas de control de
presión hidráulica.
23. Nombre cuatro partes de un cilindro hidráulico, y en cada caso diga su función.
24. Cuando se habla de una bomba de caudal variable, diga y explique qué se entiende
por el término “compensador”.
25. Diga tres aplicaciones de la válvula check pilotada.
26. Diga cinco funciones del tanque, en un sistema óleo hidráulico.
27. Diga dos casos en que un circuito hidráulico requiera el uso de una bomba de
caudal variable.
28. Diga cuatro situaciones de circuitos, en donde se justifique el uso de
acumuladores hidráulicos.
29. Describa el proceso de selección de un filtro de retorno.
30. En cada caso diga como es el piloto y el drenaje en cada válvula.
Piloto Drenaje
Válvula de alivio.
Reductora de presión.
Válvula de secuencia.
Válvula de descarga.
31. Diga que es la eficiencia volumétrica en una bomba de desplazamiento positivo.
32. Diga cuál es la diferencia funcional entre una válvula de flujo compensada y otra
no compensada. Dibuje el símbolo normalizado de cada una.
33. Diga 6 consecuencias e tener un circuito hidráulico con aceite sucio.
34. Diga dos consecuencias sobre la bomba y el fluido, el que haya un filtro de
succión parcialmente obstruido.
35. Cuantos tipos de filtros se pueden instalar en un sistema hidráulico, ilústrelos en
un circuito.
36. Nombre cuatro casos en que usaría una bomba doble en un circuito hidráulico.
37. En qué consiste el control de load sensing en una bomba de caudal variable. Y
cuales ventajas tiene sobre el compensador.
38. Nombre y explique la función de cada uno de los tres componentes neumáticos
que se utilizan para la preparación del aire justo antes de que este llegue a las
válvulas y cilindros.
39. Por cuales componentes está formado un circuito de alta y baja, elabore un
circuito ilustrativo del mismo y diga en cuales casos es conveniente usarlo.
40. Diga y explique el significado del código ISO en filtración hidráulica.
41. Diga y explique en qué consiste un circuito regenerativo, y deduzca una fórmula
que nos permita calcular la velocidad de salida del vástago en función del caudal
de la bomba, y las características del cilindro.
42. Diga 6 formas de actuar una válvula direccional de acción directa.
1
2
3
4
5
6
43.Diga dos funciones de un orificio calibrado en los sistemas hidráulicos.
44. Diga el nombre de los tres métodos de aplicar los controles de flujo, e ilústrelos
en un circuito.
45. Cual debería ser la caída de presión en un filtro de retorno cuando está limpio, si
su válvula de By Pass es de 30 psi.
46. Nombre y dibuje el símbolo normalizado de dos válvulas de control de presión que
deban tener drenaje externo.
47. Diga dos causas, dos efectos y dos formas de identificar la cavitación en un
sistema hidráulico.
48. Diga cuatro puntos a considerar cuando se va a diseñar un circuito oleo
hidráulico.
49. De cuantos psi debería ser la caída de presión en un filtro de retorno cuando está
limpio, si su válvula de by pass es de 60 psi.
50. Diga seis parámetros a tomar en cuenta a la hora de seleccionar un filtro de
retorno.
51. Diga cuatro casos de circuitos oleo hidráulico en donde se puedan generar
caudales superiores al generado por la bomba.
52. Diga tres puntos o situaciones en un circuito hidráulico en donde se pueden
generar presiones superiores a la ajustada en la válvula de alivio.
53. Diga cuatro normas a seguir para que los símbolos hidráulicos se reconozcan
internacionalmente.
Caídas de presión en la direccional (bar)
PROBLEMA Nº 116
CAIDAS DE PRESION
1. Calcule la potencia absorbida por el sistema cuando no están energizados los
solenoides.
2. Cuantos bar marca M1 cuando el cilindro está recorriendo los primeros 20 cm
con S1 energizado.
3. Cuantos bar marca M2 cuando el cilindro está desplazando la carga.
4. Calcule el tiempo en que el cilindro hace un ciclo.
P 110 lpm 10 lpm
P – T 3 1
P – A 2 0,5
P – B 2 0,5
A – T 2 0,5
B - T 2 0,5
M
10 lpm
M1
100 lpm
70 bar
0,5 bar
5 bar
P
S1 S2
T
A B
30 bar
M2
barP 1
barP 3
Constante
6 cm 6 cm
10 cm
20 cm 5 cm
3.000 Kg
PROBLEMA Nº 117
SOPLADORA DE PLÁSTICO.
Elaborar un circuito para una sopladora de envases plásticos en donde la traslación del
molde, el cierre, la calibración de la boquilla y el movimiento del tornillo sean hidráulicos
según los siguientes datos y secuencia:
1. Avance rápido del molde a 18 cm/seg y en el último centímetro del recorrido,
bajar la velocidad a 1 cm/seg mediante el uso de una direccional proporcional.
Este movimiento se hará usando dos cilindros de 3 ¼” x 1 ¾” x 20”, cada uno de
los cuales deberá hacer una fuerza de 12.000 lb
2. Luego se cierra el molde con un cilindro de 4” x 2” x 2”, el cual hace 8 ton de
fuerza, manteniéndola constante mientras el molde esté cerrado, la velocidad de
cierre será de 5 cm/seg.
3. El siguiente paso es retirar el molde cerrado, el cual deberá moverse con las
mismas velocidades con las cuales avanzó.
4. Posteriormente entra el cilindro calibrador de la boquilla el cual es de 1.5” x 5/8”
x 2.5” con una fuerza de compresión constante de 1000 lb y deberá tener
regulación de velocidad en ambos sentidos con un máximo de 2 cm/seg.
5. Después hay un periodo de enfriamiento de 4 seg.
6. A continuación se retira el cilindro anterior con la misma velocidad con la que
avanzó.
7. Seguido se abre el molde para expulsar el envase y comienza un nuevo ciclo,
Mientras todo esto ocurre, un motor hidráulico de 20 hp y 150 rpm trabajando a 100
bar mueve el tornillo extrusor que proporciona el plástico necesario para hacer
funcionar la máquina. Filtrar el aceite que entra a la proporcional con 5 micras y 99% de
eficiencia, el aceite que sale del motor y de la válvula de descarga con 10 micras y 98%
de eficiencia, ambos con indicadores eléctricos.
Enfriar todo el aceite que sale del motor. Usar una bomba doble acoplada a un solo
motor eléctrico.
PROBLEMA Nº 118
CILINDRO HORIZONTAL
Elabore un circuito hidráulico el cual haga que un cilindro horizontal de 20” x 14” x 30”
se mueva con velocidad de 10 pul/seg, sin carga alguna, por un recorrido de 25”, luego
cuando consiga carga, hidráulicamente bajará la velocidad a 1 pul/seg, al llegar al final
de su recorrido deberá regresar con velocidad rápida.
PROBLEMA Nº 119
CAMINADORA HIDRÁULICA.
Se requiere un circuito hidráulico para mover la máquina “caminadora” que se
encuentra en los gimnasios, la cual consta de una banda de goma movida por un rodillo
de 6” de diámetro, que le transmite un torque de 990 lb-pul y una velocidad lineal de 15
cm/seg.
El circuito deberá cumplir además con lo siguiente:
a) Arranque del motor eléctrico sin presión alguna del sistema hidráulico.
b) Posibilidad de ser reversible desde el panel, eléctricamente.
c) Velocidad variable en ambos sentidos.
d) La presión máxima del sistema no deberá exceder los 20 bar.
Según lo anterior:
1. Elabore el circuito.
2. Especifique las características técnicas de cada componente usado en el
circuito, así como diámetros de tuberías
PROBLEMA Nº 120
CILINDRO.
Tenemos un cilindro hidráulico vertical hacia arriba de 3 ¼” x 2 ½” x 70”, que tiene en
su vástago una carga de 2.488,73 lb el cual es movido por una bomba de 3 gpm acoplada
a un motor eléctrico de 1.800 rpm. A la salida de la bomba tenemos una válvula de alivio
ajustada a 2.500 psi, y a ella conectado un manómetro, luego viene una direccional 4V,
3P, 2S con centro abierto.
Entre el área mayor del cilindro y le pórtico “A” de la direccional conseguimos una
válvula de contrabalance ajustada a 1.000 psi con check integral.
Con los datos anteriores:
1. Elabore el circuito.
2. Cuantos psi marca el manómetro mientras el cilindro está subiendo.
3. Cuantos psi marca el manómetro mientras el cilindro está bajando.
4. Calcule el caudal que sale por el área del pistón cuando el cilindro está
bajando.
PROBLEMA Nº 121
CILINDRO ELEVADOR
Se requiere desarrollar un sistema hidráulico para un elevador con los siguientes
lineamientos:
 Cilindro elevador con 3 1/4 pul de diámetro y 120 pul de recorrido,
funcionando como simple efecto.
 Motor eléctrico 1 hp @ 1800 rpm.
 La carga a mover es de 16.587,00 lb.
Elaborar un circuito en el cual:
 Para subir la carga se encienda solo el motor eléctrico y todo el caudal de la
bomba se dirija al cilindro.
 Al apagar el motor, el cilindro debe mantenerse en esa posición por tiempo
indefinido.
 Para bajar se energizará solo una electro válvula conectada en paralelo con la
tubería, y la carga bajará a razón de 2 pul/seg por su propio peso, sin
encender el motor eléctrico.
 Disponer de un sistema de protección contra sobrecargas y colocar dos
filtros, uno de presión y otro de retorno con 5 y 10 micras respectivamente.
Con los datos anteriores:
1. Elabore el circuito.
2. Calcule el tiempo en que sube la carga.
3. Calcule el tiempo en que baja la carga.
4. Calcule el volumen que debería tener el tanque de aceite.
PROBLEMA Nº 122
EQUILIBRAJE REMOTO.
1. Calcule Pc en psi cuando el cilindro está en movimiento sin tocar la base.
2. Cuanto calor se genera en la válvula Vc mientras el cilindro no ha tocado la base.
3. Cuál es la fuera resultante sobre la base cuando el cilindro la está comprimiendo.
4. Calcule Pc cuando se energiza S2 y el cilindro está en movimiento.
M
P T
A B
2.000 psi
12 gpm
S1 S2
10.700 lb
5"
2 ½"
Pc
C = 30"
Vc
120 psi
Base
PROBLEMA Nº 123
DIRECCIONALES 1
En el sistema mostrado diga hacia cual lado se mueve cada uno de los cilindros de la
figura.
P T
A B
P T
A B
P T
A B
P T
A B
A B C
PROBLEMA Nº 124
REMACHADORA CON INTENSIFICAFOR.
El circuito mostrado pertenece a una remachadora hidráulica, en el cual un cilindro
debe hacer un acercamiento rápido de 10" sin carga alguna, luego efectuar el
remachado por 1,5" generando una fuerza de 150.207,40 lb la presión máxima es de
850 psi, y para obtener la fuerza deseada se usa el intensificador de presión.
1. Tiempo de un ciclo.
2. Qué función cumple la check pilotada.
3. Cual debe ser la relación en la check para que el cilindro pueda subir.
4. Qué función cumple la válvula VS.
5. Calcule la potencia eléctrica.
5"
2"
C = 12"
6"
2"
C = 10"
VS
M
P T
A B
850 psi
10 gpm
S1 S2
PROBLEMA Nº 125
CONTROLES DE FLUJO Y CONTRABALANCE.
1. Calcule cuantos bar marcan los manómetros M1 y M2 cuando esta energizado S1
y el cilindro está en movimiento.
2. Calcule cuantos bares marcan los manómetros M1 y M2 cuando esta energizado
S2 y el cilindro está en movimiento.
3. Calcule los Kw suministrados por el motor eléctrico cuando el cilindro está
bajando, y cuando está subiendo.
4. Calcule los cm/seg de subida y bajada del cilindro.
20 lpm
90 bar
M2
6 cm
2 cm
P T
120 bar
25 lpm
S1
20 lpm M1
2.000 Kg
M3
A B
S2
M
PROBLEMA Nº 126
ENROLLADOR.
El sistema mostrado comienza a moverse con 200 rpm del tambor de 8”, y a
medida que se enrolla la cuerda de ¼” la velocidad del peso suspendido aumenta
proporcionalmente a como baja la capacidad de carga. Con la información suministrada
calcule:
1. Cuantas pulgadas subirá la carga cuando se hayan enrollado 5 hileras de cuerda.
2. A que diámetro del tambor llegará la cuerda cuando se detenga el movimiento.
3. Cuanta potencia absorberá el sistema cuando se hayan enrollado 20 hileras de
cuerda en el ancho de 50”.
.
4. Cual será a velocidad lineal de la carga en pul/seg. en la hilera 20.
Nota: Tomar en cuenta el diámetro de la cuerda para todos los cálculos.
500 lb
3:1
Caja reductora
de velocidad
8"
P = 1.500 Psi
50"
¼"
1800 rpm 3,67 pul3
/revM
PROBLEMA Nº 127
CIRCUITO
Elabore un circuito hidráulico según lo siguiente:
 Tanque 300l con aereador llenador e indicador de nivel y temperatura.
 Grupo motor eléctrico 1800rpm, acoplado a una bomba de caudal variable 3
in3
/rev que posee un filtro de succión y drenaje externo.
 A la salida de la bomba conseguimos un filtro de presión de 3 micrones y
eficiencia superior al 98%.
 A continuación tenemos una válvula de alivio ajustada a 2000 psi, que en su
conexión venting tiene conectada una direccional 2P, 2V, 1S, normalmente
cerrada, la cual cuando esta energizada conecta la línea de venting con una
válvula de alivio remota ajustada a 500 psi, esta válvula es solo por seguridad
y en este problema nunca se energizara.
 En la de alivio está conectado el manómetro M, que lee la presión de la
bomba.
 Después la de alivio encontramos una check en línea con una presión de
apertura de 90 psi, usada para generar presión piloto a la direccional del
sistema.
 Siguiendo con el circuito conseguimos una direccional pilotada de 4V, 2P, 1S,
usando solo la posición central completamente abierta y la posición paralela del
lado del solenoide, posee drenaje y piloto externos, al pórtico “P” le llega
aceite de la bomba y en su pórtico “A” conseguimos una check pilotada cuyo
piloto está conectado al pórtico “B”;
 Esta check está ubicada antes de un motor hidráulico de 12 in3
/rev.
unidireccional y que se encuentra acoplado a una caja reductora de velocidad
con una relación 4:1, que mueve un carrete de diámetro primitivo de 8” y 50”
de largo total, el cual tiene suspendida una carga de 2000 lb, mediante una
cuerda de ¼” de diámetro.
 Al pórtico de salida del motor está conectada una válvula de freno doble
piloto con una relación 8:1 la cual está ajustada a 800 psi y su salida se
conecta al pórtico “B” de la direccional pilotada.
 Esta direccional, en su conexión de tanque se une con la otra línea de retorno
que viene de la de alivio principal y ambas convergen a un filtro de retorno de
10 micrones y eficiencia superior a 99% con válvula check de protección, para
luego pasar por un intercambiador de calor y dirigirse a tanque.
Según lo descrito anteriormente:
1. Elabore el circuito.
2. Cuantos psi marcará el manómetro “M” cuando esta energizado el solenoide de la
direccional pilotada y la cuerda de ¼” se haya enrollado tres hileras sobre el
tambor de 8” a lo largo de las 50”.
3. Cuál es la máxima carga que puede levantar el sistema cuando la cuerda está en la
primera vuelta. (para este cálculo desprecie el diámetro de la cuerda).
PROBLEMA Nº 128
DIRECCIONALES 2.
En el sistema mostrado diga hacia cual lado se mueve cada uno de los cilindros de la
figura.
P T
A B
P T
A B
P T
A B
P T
A B
A B C
PROBLEMA Nº 129
CILINDROS
En el circuito mostrado, calcule el valor en pulgadas del diámetro ”d” del vástago del
cilindro de la derecha, para que el manómetro de la misma figura marque los 1000 psi
que indica.
4" 3"
2"
d"3"
1.5"
500 psi
1000 psi
2000 lb 1000 lb
M
PROBLEMA Nº 130
CIRCUITO.
Tenemos un circuito hidráulico con las siguientes características:
1. Tanque 300l con indicador de nivel y aereador llenador.
2. Motor eléctrico de 1200 rpm que tiene acoplada una bomba doble de engranajes
con succión única y con desplazamientos B1 = 50 cc/rev y B2 = 10 cc/rev, la cual
posee un filtro de succión.
3. A la salida de cada bomba conseguimos una válvula de alivio con venting
normalmente abierto en su estado de reposo, con solenoides S1 y S2
respectivamente, cada una ajustada a una presión de 140 bar.
4. Antes de que se sumen los caudales conseguimos dos válvulas check, después de
las cuales las tuberías se juntan.
5. A continuación el caudal pasa por un filtro con indicador eléctrico de colmataje.
6. Luego va a una direccional pilotada de 4V, 2P, 1S solo con la posición central y la
posición paralela, esta válvula posee el solenoide S3; y en la posición central el
pórtico “P” está bloqueado y el resto de las conexiones comunicadas entre si y
conectadas al tanque.
7. El pórtico “A” de la direccional está conectado a la entrada de un motor
hidráulico unidireccional M1 = 30 cc/rev con drenaje externo.
8. La salida del motor hidráulico pasa por una válvula de freno de doble piloto antes
de conectarse al pórtico “B” de la direccional.
9. Todos los retornos se pasan por un filtro y un intercambiador de calor antes de
regresar al tanque.
Con la información anterior:
1. Elabore el circuito.
2. Calcule el diámetro en pulgadas que debería tener el tramo de tubería que se
encuentra entre el Pórtico “A” de la direccional y la entrada del motor hidráulico,
usando como velocidad del aceite 4,21 m/seg.
3. Cuál es el torque máximo en Nm que puede transmitir el motor hidráulico cuando
trabaja solo la bomba B2, y a cuantas rpm gira.
PROBLEMA Nº 131
Elabore un esquema hidráulico en donde una direccional 2P – 4V operada por un
piloto hidráulico, y posicionada por un resorte, la cual está normalmente en su
posición paralela, para actuar debe poder recibir aceite piloto de tres válvulas
pilotos de 3V - 2P, operadas por botón y posicionadas por resorte. El aceite lo
recibirá de una válvula a la vez.
PROBLEMA Nº 132
Figura 1
M
P T
A B
2.800 psi
10 gpm
S1 S2
2.000 lb
2"
1 3/4"
300 psi
10:1
1 gpm
M2
M1
En el circuito de la figura 1:
1. Escriba al lado de cada componente su respectivo nombre.
2. Calcule cuantos psi marca M2 cuando está energizado S2.
3. Calcule cuantos psi marca M1 cuando está energizado S2.
4. Diga si la carga se moverá cuando está energizado S2, calcule y razone su
respuesta.
5. Calcule la potencia que consume el cilindro cuando se energiza S1, usando una
eficiencia del 80%.
6. Calcule la potencia que consume el cilindro cuando se energiza S2, usando una
eficiencia del 80%.
PROBLEMA Nº 133
Solenoide
Energizado
M1 M2 M3 M4
Ninguno
S1
S1+S4
S1+S3
S2
S2+S3
S2+S4
1. Con los datos del circuito de la Figura 2, complete el cuadro anexo con las
presiones en psi que marcará cada manómetro, según la combinación de
solenoides energizados que se mencionan en la primera columna.
2. Dibuje en el circuito de la figura 2 los tres tipos de filtros que se pueden usar
en un circuito hidráulico e indique el nombre de cada uno.
Figura 2
P
10 ton
T
A B
4"
3,5"
M4
2000 psi
S1 S2
M3
M
S3
S4
3 gpm
M1
M2
2100 psi
1000 psi
2500 psi
Bomba Compensada
1,93 in3/rev.
Ajustada a 2000 psi1795 rpm
P
T B
A
PROBLEMA Nº 134
Elabore un circuito hidráulico según lo siguiente:
1. Sistema de bombeo en circuito de alta y baja, con presiones de 500 y 2000 psi,
caudales de 5 y 30 gpm, usando válvula con venting normalmente abierta que
recircule el aceite en el momento del arranque.
2. Válvula direccional pilotada con centro en circuito regenerativo, de 4V, 3P, 2S,
centrada por resortes con drenaje externo.
3. Cilindro hidráulico horizontal de doble vástago.
4. Colocar todos los tipos de filtros posibles e identifíquelos.
5. Tanque con sus accesorios.
PROBLEMA Nº 135
Figura 3
P T
A B
S1 S2
M
S3
S4
M1
1600 psi
800 psi
1800 psi
Bomba Compensada
15 gpm
Ajustada a 1500 psi
P
T B
A
1 gpm
M2
2.000 lb
4"
3 ½"
5:1
1. Con los datos del circuito de la Figura 3, complete el cuadro anexo con las
presiones en psi que marcará cada manómetro, según la combinación de
solenoides energizados que se mencionan en la primera columna.
Solenoide
Energizado
M1 M2
Ninguno
S1
S1+S4
S1+S3
S2
S2+S3
S2+S4
2. Con los datos del circuito de la Figura 3, complete el cuadro anexo con la
potencia expresada en hp suministrada por el motor eléctrico en cada fase del
circuito, usando una eficiencia del 80% y la velocidad del cilindro en pul/seg,
según la combinación de solenoides energizados que se mencionan en la primera
columna.
Solenoide
Energizado
HP Velocidad
S1+S4
S1+S3
S2+S3
S2+S4
PROBLEMA Nº 136
El circuito mostrado pertenece a un sistema intensificador de presión, en donde una
bomba de un caudal Q entrando al área mayor del intensificador, produce una velocidad
de 1,56 mm/seg al cilindro de 8”, y con la presión P se obtiene una fuerza de
314.159,27lb.
Con estos datos:
1. Calcule la presión P del manómetro.
2. Calcule el caudal Q.
3. Si el lado de 10” del intensificador se mueve 5”, calcule cuantas pulgadas se
moverá el vástago de 8”.
8"
9"
4"
10"
P
Q
V = 1,56 mm/seg
F = 314.159,27 lb
PROBLEMA Nº 137
CILINDRO ELEVADOR
Se requiere desarrollar un sistema hidráulico para un elevador con los siguientes
lineamientos:
 3 Cilindros de 3 ¼” de diámetro y 120” de recorrido, funcionando como simple
efecto.
 Velocidad de subida 2 cm/seg.
 La carga a mover es de 16.587,00 lb.
 Los cilindros deberán poderse mover simultáneamente.
Elaborar un circuito en el cual:
 Para subir la carga se encienda solo el motor eléctrico y el caudal de la bomba
se dirija al cilindro correspondiente.
 Al apagar el motor, el cilindro debe mantenerse en esa posición por tiempo
indefinido.
 Para bajar se energizará solo una electro válvula conectada en paralelo con la
tubería, y la carga bajará a razón de 2 pul/seg por su propio peso, sin
encender el motor eléctrico.
 La velocidad e bajada debe mantenerse constante, independiente del peso.
 Disponer de un sistema de protección contra sobrecargas.
 Usar una sola bomba y válvulas de cartucho.
 Filtrar todo el aceite con 10 micras con una eficiencia superior al 99%, y usar
indicador de colmataje eléctrico.
PROBLEMA Nº 138
1. Llene el cuadro superior con los valores de presión en psi que marcaran los
manómetros M1 y M2 cuando sean energizados los solenoides S1 y S2
respectivamente.
2. Calcule las velocidades en pul/seg de subida y bajada del cilindro.
3. Calcule la potencia mínima que debería tener el motor eléctrico.
S1
S2
M1 M1Soleniode
energizado
S1 S2
P
A B
1200 psi
700 psi
T
4"
2 ½"
M
10 gpm
5 gpm
600 psi
1000 psi
5657 lb
M1
M2
PROBLEMA Nº 139
Dibuje un circuito hidráulico compuesto por los siguientes componentes:
1. Grupo de bombeo formado por:
 Motor eléctrico.
 Cuplón.
 Campana de acople.
 Filtro de succión.
 Bomba variable con load sensing.
 Control de flujo.
 Filtro de retorno con válvula de
by pass.
 Intercambiador de calor.
 Válvula de alivio.
 Válvula direccional 2P 2V 1S
normalmente abierta, conectada a
la línea de load sensing de la
bomba.
 Tanque con accesorios.
2. Grupo de trabajo Nº 1 compuesto por:
 Válvula reductora de presión conectada en el pórtico P de la direccional.
 Válvula direccional pilotada 4V – 3P - 2S centro cerrado, drenaje externo.
 Cilindro doble efecto horizontal con una check pilotada en su área anular.
3. Grupo de trabajo Nº 2 compuesto por:
 Cilindro vertical hacia abajo.
 Válvula de contrabalance.
 Válvula direccional pilotada 4V – 3P - 2S centro con P bloqueado y los pórticos
A y B comunicados entre sí y conectados al tanque, drenaje externo.
 Presostato y manómetro en el área del pistón.
4. Grupo de trabajo Nº 3 compuesto por:
 Motor hidráulico bi direccional.
 Válvulas de freno en ambos extremos.
 Válvula direccional pilotada 4V – 3P - 2S centro con P bloqueado y los pórticos
A y B comunicados entre sí y conectados al tanque, drenaje externo.
 Filtro de presión antes de la direccional.
PROBLEMA Nº 140
Se requiere inclinar una plataforma un ángulo de 20º, para ello se dispone de dos
cilindros hidráulicos de 3 ¼” x 2” x 16” separados una distancia de 3m.
Los cilindros deberán moverse sincronizados para no producir daños estructurales a la
plataforma.
Construir un circuito hidráulico de sincronismo usando solo los componentes que se
listan a continuación:
 Dos cilindros 3¼” x 2” x 16” usados como simple efecto, con las áreas de 3¼” para
ejercer la fuerza y las áreas anulares conectadas al tanque.
 Dos motores hidráulicos de 10 cc/rev cada uno, unidos por el eje y con drenaje
externo.
 Un control de flujo para regular la velocidad de bajada y permitir flujo libre para
la subida.
 Una check pilotada en el pórtico A de la direccional, para sostener la plataforma.
 Una direccional de palanca 4V-3P centrada por resortes y el centro abierto, la
cual tiene en su pórtico A la check pilotada y en el pórtico B una válvula de alivio
secundaria para limitar la presión en el piloto de la check.
 El grupo de bombeo formado por un motor eléctrico de 3 hp acoplado a una
bomba de 3 gpm.
 Filtro de succión.
 Filtro de retorno con indicador.
 Válvula de alivio principal con manómetro.
 Tanque con accesorios.
Con la información anterior y usando eficiencia de 100% para los cálculos:
1. Elabore el circuito.
2. A cuantas rpm giran los motores cuando la plataforma está subiendo.
3. Cuantas libras de fuerza puede desarrollar cada cilindro para subir la
plataforma.
4. Si la check pilotada tiene una relación de 5:1, calcule la presión mínima a la cual
se debe ajustar la válvula de alivio secundaria para que la plataforma pueda
bajar.
5. Cuanta potencia suministra al sistema el motor eléctrico cuando la plataforma
está bajando.
6. Si usamos una tubería de ¾” en la succión de la bomba calcule la velocidad del
aceite en esa tubería en pies/seg.
7. Calcule el diámetro en pulgadas de la tubería de presión usando una velocidad del
aceite de 5 m/seg.
PROBLEMA Nº 141
MAQUINA HERRAMIENTA.
Un motor eléctrico de 7 ½ hp acoplado a una bomba de pistones compensada de 16
cc/rev, suministra aceite a una máquina herramienta la cual posee un cilindro horizontal
de 2” x 1” x 20”, el cual tiene que moverse las primeras 8” con el caudal total de la
bomba, las siguientes 5” con la mitad del caudal total, y el resto del recorrido con un
cuarto del caudal.
Estas velocidades tienen que ser lo más precisas posibles, tomando en cuenta que las
cargas del cilindro varían en cada una de las etapas del ciclo de avance, a tal efecto el
circuito deberá tener un filtro de presión sin válvula de by pass y un presostato
indicador, y un filtro de retorno con by pass de 30 psi.
El retorno se hará con ¾ partes el caudal, sin que este movimiento requiera de
precisión alguna, ya que tampoco habrá variación de carga.
1. Elabore un circuito que cumpla con lo anterior y escriba el nombre de cada uno de
sus componentes.
2. Calcule el tiempo de un ciclo.
3. Calcule la fuerza máxima que puede hacer el cilindro empujando y halando.
PROBLEMA Nº 142
LOAD SENSING
M
P T
A BS1 S2
7 gpm
10 gpm
1800 psi
2000 psi
A B C D
4"
3"
M1
El sistema mostrado pertenece a un circuito Load Sensing con caída de presion de 100
psi en el control de flujo, que mueve un cilindro entre los puntos A y D.
Si las cargas no son acumulativas, y tienen los siguientes valores:
Tramo Carga (lb)
AB 1.260,00
BC 8.000,00
CD 20.000,00
DA 7.000,00
Con la información anterior y la indicada en el circuito responda:
1. Nombre de cada elemento señalado en la figura.
2. Presión en psi que marca M1 cuando no están energizados ninguno de los dos
solenoides.
3. Si energizamos S1 calcule cuanto marca M1 en:
4. Al energizar S2 calcule cuantos psi marcará M1 cuando el cilindro este
retrocediendo, es decir en el tramo DA.
Tramo Presión psi
DA
Tramo Presión psi
AB
BC
CD
5. Calcule la potencia que requiere la bomba en cada tramo, usando eficiencia del
100%
Tramo Potencia (Hp)
AB
BC
CD
DA
PROBLEMA Nº 143
En el circuito de la figura 1 anexa tenemos una bomba doble conectada a un motor de
40 HP, una de ellas es usada para filtrado del aceite, la otra mueve un cilindro.
Usando los datos de la figura responda las siguientes preguntas:
1. Cuál es la potencia que suministra el motor eléctrico al sistema cuando S1 y S2
están sin corriente
2. Qué presión marca M1 en esa condición.
3. Calcule la velocidad del cilindro cuando energizamos S1.
4. Qué presión que marca M1 con S1 energizado y el cilindro en movimiento.
5. Potencia suministrada al sistema por el motor eléctrico en la condición anterior.
6. Calcule la velocidad del cilindro cuando energizamos S2.
7. Qué presión que marca M1 con S2 energizado y el cilindro en movimiento.
8. Potencia suministrada al sistema por el motor eléctrico en la condición anterior.
9. Calcule el tiempo de un ciclo.
10.Calcule el caudal que sale por el área del vástago con S1 energizado.
Figura 1
M
S1 S2
3000 psi
345 psi
10 gpm
18 gpm
40 HP
M1
4" x 2" x 40"
P T
A B
3.141,6 lb
PROBLEMA Nº 144
ASCENSOR DOBLE
Elaborar un circuito hidráulico para un sistema compuesto por dos ascensores, cada uno
con las siguientes características:
 1 cilindro hidráulico vertical empujando hacia arriba de 4” x 2,5”x 240”
trabajando como simple efecto, sellos de alta carga, conexiones BSP,
amortiguación en ambos extremos, montaje con placa cuadrada en el lado de la
base, vástago con rosca hembra en la punta.
 Velocidad lenta de subida y de bajada: 2 cm/seg.
 Velocidad rápida de subida y bajada: 13 cm/seg
 Carga Máxima a levantar: 15.000 lb.
 Los ascensores deberán poderse mover simultáneamente sin que esto afecte sus
velocidades.
 Debe contemplarse un sistema de emergencia, de manera que si ocurre una falla
de energía eléctrica, los ascensores bajen a una velocidad de 0,5 cm/seg.
 Usar válvulas de cartucho para minimizar los tiempos de conmutación durante los
cambios de velocidad.
 Mientras no haya movimiento de los ascensores, la bomba deberá estar sin
presión alguna filtrando todo el aceite con Beta5 = 200, también deberá existir
un sistema eléctrico que detecte que el filtro está tapado de sucio, el mismo
filtro deberá tener una válvula de desvío de al menos 50 psi.
 Las velocidades deben ser estables aun con variación de carga en las cabinas.
1. Especificar el volumen del tanque.
2. Seleccionar todos los componentes involucrados.
3. Especificar todos los diámetros de las tuberías, indicando en cada caso el
espesor.
PROBLEMA Nº 145
PRENSA DE TROQUELADO
El esquema mostrado pertenece a una prensa de estampado, se requiere elaborar un
circuito hidráulico que cumpa con lo siguiente:
Se requiere que se cumpla con lo siguiente:
1. Subida rápida del cilindro inferior por un recorrido de 15” a una presión máxima
de 400 psi.
2. Avance lento del mismo con presión de 2700 psi, 10 gpm por 10”.
3. Un presostato detecta el fin de carrera e invierte el movimiento.
4. Bajada usando los cilindros superiores a 400 psi.
5. Usar motor eléctrico de 20 HP @ 1750 rpm
6. Usar circuito de alta y baja.
7. Usar una electro válvula direccional pilotada 4V – 3P – 2S centro cerrado, con
caudal máximo de 70 gpm, en la cual el pórtico A de la misma que establece la
posición paralela se conectara al pórtico A del cilindro inferior, y el B a los
cilindros superiores.
A
B
3 ¼” 3 ¼”
15"
20"
8. Debido al gran caudal que sale por el cilindro inferior en el momento de la bajada,
este no puede ser manejado por la direccional, por lo tanto habrá de conectar
una check pilotada en paralelo, para evacuar el caudal excedente.
9. Use para todos los cálculos una eficiencia de 78%.
10. Incluir filtro de retorno con Beta10=200 indicador eléctrico.
11. El sistema en su estado de reposo, debe estar sin presión alguna, recirculando
todo el aceite por el filtro.
Usando todo lo anterior:
1. Elabore el circuito.
2. Calcule los gpm que salen por la check pilotada.
3. Calcule el tiempo del ciclo en seg.
4. Calcule el diámetro en pulgadas de la tubería que sale del cilindro inferior, en el
punto A usando una velocidad del aceite de 5 m/seg.
PROBLEMA Nº 146
El circuito de la figura anexa, compuesto por:
 Bomba compensada de 10 gpm y ajustada a 2300 psi.
 Válvula de alivio ajustada a 2500 psi, con conexión X de venting en su parte
superior.
 Manómetro M1.
 Válvula direccional VD1 doble solenoide, centro cerrado con los solenoides S3 que
activa la posición paralela de la válvula y S4 para la posición cruzada.
 Válvula VD2 con los solenoides S5 y S6.
 Cilindro hidráulico CH1 doble vástago de 4” de diámetro de embolo y vástagos de
3” y 1” izquierdo y derecho respectivamente, con pórticos de conexión C1 y C2,
sin carga en ninguno de sus extremos.
 Cilindro hidráulico CH2 de 4” x 1 ¾” con pórticos C3 y C4, sin ninguna carga en el
vástago.
Tomando este circuito como base, agréguele los equipos que a continuación se describen
en la posición que se indica y efectuando la función descrita:
1. Una válvula direccional nombrada como VD4, de: 2 vías, 2 posiciones, un
solenoide al cual nombraremos S0, normalmente abierta. Instalada entre la
conexión B de la direccional VD1 y la conexión C2 del cilindro hidráulico CH1.
Su función será: cuando el solenoide S0 no esté energizado habrá flujo libre
entre los pórticos B y C2, al energizar el solenoide, se bloqueara este paso.
2. Un control de flujo con check CF1, ajustado a 1 gpm, instalado en paralelo con
la direccional VD4, el cual regula el flujo que sale de la conexión C2 hacia el
pórtico B de VD1
3. El pórtico C1 del cilindro CH1 se conectara al pórtico A de la direccional VD1.
4. Una check pilotada VCH instalada entre el pórtico C3 del cilindro CH2 y el
pórtico A de la válvula VD2, con sentido de flujo libre en el sentido de A
hacia C3 con relación de 4:1, y con la conexión de pilotaje conectada al pórtico
C4 del cilindro CH2.
5. Una válvula reductora de presión VRP con check incorporada, instalada entre
el pórtico B de VD2 y C4, ajustada a 400 si; cual reducirá la presión en el
sentido B hacia C4.
6. Una válvula direccional VD3, con 3 posiciones, 2 solenoides: S2 que establece
la posición paralela y S1 para la posición cruzada, centro abierto. A la cual le
llegara a su pórtico P, la señal X que viene del venting de la válvula de alivio.
Su conexión T irá directamente al tanque, en su pórtico B tiene un tapón, y en
su pórtico A una válvula de alivio ajustada a 1000 psi y su salida está
conectada al tanque.
Una vez completado el circuito responda le lo siguiente:
1. Cuál es el valor máximo de presión que se puede leer en el manómetro M1, y con
cual combinación de solenoides energizados se obtiene.
2. Cuantos gpm entran por C1 de CH1, cuando están energizados S3, S0 y S2.
3. Cuanta potencia consume la bomba en la condición anterior.
4. A cuantas pulgadas por segundo se moverá CH1 si energizamos S4 y S2.
5. Cuál es la presión en la conexión C2 con la condición anterior.
6. Cuanto Marcara M1 cuando se energiza solo S1.
7. Cuál es la fuerza máxima que puede ejercer el cilindro CH2 cuando están
energizados S1 y S6.
8. Si en la conexión C3 tenemos una presión acumulada de 2300 psi y energizamos
los solenoides S2 y S6, calcule si el cilindro CH2 logrará moverse.
9. Calcule los hp que debería tener el motor eléctrico de este sistema.
BA
P T
BA
P T
x
2300 psi
10 gpm
2500 psi
S3 S4
VD1 VD2
3"
1"
1¾”
4"
4"
CH2
CH1
S5 S6
C1 C2
C3 C4
M1
M
PROBLEMA Nº 147
PRENSA DE SEMILLAS
El circuito mostrado en la figura corresponde a una prensa que extrae aceite a partir
de semillas, para ello primero se llena de producto el cilindro hueco inferior, y
seguidamente el sistema hidráulico debe funcionar según el siguiente ciclo:
1. Avance rápido del cilindro de 40cm usando el caudal de las dos bombas y
energizándose S1 y S2.
2. Cuando el sistema ha alcanzado los 180 bar detectados por el presostato, se
descarga la bomba de caudal variable, quedando solo la fija hasta el final del
recorrido.
3. Una vez alcanzada la presión de 315 bar detectados por el segundo presostato,
se desenergizara S2.
4. Seguidamente, y antes de invertir el movimiento, habrá que hacer la
descompresión del sistema, energizando S4 por un segundo.
5. Luego comenzará la subida del cilindro de 40cm, energizando S3 y haciendo
llegar el aceite de la bomba de caudal fijo al área anular del cilindro de 8”, el cual
trabajara como cilindro de simple efecto.
6. Una vez que este cilindro llegue al final de su recorrido, el presostato de 100 bar
lo detectara y pondrá el sistema en reposo, desenergizando todos los solenoides,
y dejándolo preparado para un próximo ciclo.
Los equipos deben cumplir con las siguientes características:
 Bomba variable de pistones axiales con eje pasante de 41 cc/rev.
 Bomba fija de pistones en ángulo fijo de 19 cc/rev. Eje estriado con 13 dientes,
montaje SAE B.
 Filtro de retorno, que recoge todos los retornos del sistema, con indicador
eléctrico de colmataje, y β10=200
 Todas las válvulas direccionales deben tener bobinas de 24 vdc con conexión
DIN.
 La válvula check debe ser del tipo sándwich instalada en la misma placa base que
la direccional S3.
 El cilindro hidráulico debe tener sellos Hi Load en material Viton, vástago con
rosca hembra en la punta, y pórticos con rosca NPT.
1. Conecte el circuito para que cumpla con el enunciado, seleccione todos los
componentes.
2. Seleccione todos los componentes involucrados.
3. Calcule y especifique en el diagrama los diámetros de cada tubería.
4. Calcule un tiempo de ciclo si la bajada rápida se efectúa hasta el 50% del
recorrido.
5. Calcule la fuerza ejercida por el cilindro de 40cm.
6. Calcule la fuerza con que hala el cilindro de 8”.
M
1800 rpm
185 bar
180 bar
315 bar
100 bar
100 bar
40 cm
65"
8" x 3 ½” x 55"
320 bar
S1
S2
S3
S4
PROBLEMA Nº 148
Un circuito de alta y baja es movido por un motor eléctrico de 10 HP @ 1800 rpm tiene
conectada una bomba cuyo caudal mayor es de 30 gpm y la válvula de alivio esta tarada
a 3000 psi.
Con esta información y usando para los cálculos una eficiencia del 100%, calcule:
1. Caudal de la bomba menor.
2. Presión de la válvula de descarga.
PROBLEMA Nº149.
El circuito mostrado pertenece a un cilindro de 4” x 3” x 18” el cual avanza sin carga
10” y el recorrido restante empuja la carga de 18.849,56lb.
Al llegar al final de su recorrido hacia la derecha, comienza su retroceso sin carga
alguna en su vástago.
Utilizando los datos de la figura calcule:
1. Tiempo en que el cilindro hace un ciclo.
2. Potencia transmitida por el cilindro mientras está moviendo la carga.
3. Potencia que debería tener el motor eléctrico.
M
3"
S1 S2
20 gpm 3 gpm
P T
A B
500 psi
2000 psi
4"
18.849,56 lb
C = 18"
10"
PROBLEMA Nº 150
En el circuito de la figura anexa, la distancia AB = 5 pies y BC = 15 pies, el cilindro es
de 10” x 5” x 40”:
1. Calcule la presión en psi de los manómetros M1, M2 y M3 cuando están energizados
los solenoides que se indica en el cuadro siguiente:
M1 M2 M3
Solenoides
Energizados
S0 + S2
S0 + S1
2. Calcule las velocidades de subida y bajada del cilindro.
3. Calcule la potencia del motor eléctrico con una eficiencia del 75%.
M
S2
40 gpm 10 gpm
P T
400 psi
40º
30º
15.000,00 lb
A
B
C
S0
S1
M1
M2
M3
1800 psi
1500 psi
A B
PROBLEMA Nº 151
Un cilindro horizontal de 3 ¼” x 1” x 20” instalado en un sistema con una bomba de
caudal variable, de paletas, compensada, con drenaje externo, de 10 gpm, montada
sobre un tanque con sus accesorios, deberá moverse en circuito regenerativo formado
por las siguientes válvulas:
 Una direccional 4V, 3P, 2S centro cerrado, con S1 en la posición paralela y S2
para la cruzada.
 Una direccional 3V, 2P y un solenoide al cual llamaremos S0.
 Una válvula check.
 Un presostato.
El funcionamiento deberá ser:
Energizando solo S1, el aceite que sale del área anular del cilindro, que arrancara sin
carga alguna, pasará libre por la válvula de 3 vías y a través de la check para sumarse
con el caudal de la bomba y ambos enterarán al área del pistón; una vez que el cilindro
toque el material a comprimir, el presostato lo detecta, energizando S0 y se elimina el
regenerativo, moviéndose así hasta el final del recorrido, en donde energizando solo S2
el cilindro regresará.
Todo esto ocurre entre la direccional de 3posiciones y el cilindro.
La unidad hidráulica además del sistema de bombeo descrito al principio, deberá tener
instalados:
 Todos los filtros que puedan montarse en un sistema hidráulico.
 Un intercambiador de calor agua – aceite.
 Un sistema para que la bomba arranque sin presión y el motor eléctrico sin carga.
 Un manómetro, con válvula aisladora de 3 vías.
Con la información anterior:
1. Elabore el circuito.
2. Cual debería ser el volumen del tanque?
Solenoides
energizados
M1
(psi)
M2
(psi)
M3
(psi)
V
(in/seg)
TRAMO AB
Ninguno
TRAMO BC
Ninguno
S1 + S4
TRAMO CD
S1
TRAMO DE
S1 + S4
TRAMO EA
S2 + S3
S2
PROBLEMA Nº 152
Tenemos tres circuitos que tienen en común un cilindro horizontal de doble vástago con
cargas en cada uno de ellos.
El primero está alimentado por un sistema de bombeo compuesto por una bomba
variable de 15 gpm con regulador Load Sensing, cuyo control de flujo esta calibrado a
10 gpm con una caída de presión de 200 psi.
El segundo lo alimenta un circuito de alta y baja en donde la válvula de descarga esta
tarada a 400 psi y la de alivio a 3000 psi, con bomba doble de 10 y 5 gpm .
El tercero lo forman una bomba de caudal fijo de 5 gpm y una válvula de alivio ajustada
a 3000 psi.
Se requiere para cada circuito calcular las presiones en psi, que marca el manómetro
M1, las velocidades en pulg/seg y la potencia en HP, absorbida por la bomba mientras el
cilindro esta en movimiento.
Para ello llene los siguientes cuadros con la información solicitada.
Circuito Nº 1
M
P T
A B
S1 S2
10 gpm
M1 S0
2"
2880 lb 3000 lb
4"
3"
3000 psi
15 gpm
2500 psi
Circuito Nº 1
Solenoides
energizados
M1
(psi)
V
(pul/seg)
Potencia
(HP)
S0
S0 + S1
S0 + S2
Circuito Nº 2
P T
A B
S1 S2
2"
2880 lb 3000 lb
4"
3"
M
400 psi
3000 psi
S0
10 gpm
M1
5 gpm
Circuito Nº 2
Solenoides
energizados
M1
(psi)
V
(pul/seg)
Potencia
(HP)
S0
S0 + S1
S0 + S2
Circuito Nº 3
P T
A B
S1 S2
2"
2880 lb 3000 lb
4"
3"
M
5 gpm
S0
3000 psi
Circuito Nº 3.
Solenoides
energizados
M1
(psi)
V
(pul/seg)
Potencia
(HP)
S0
S0 + S1
S0 + S2
PROBLEMA Nº 153
PERFORADORA DE POZOS
Elaborar un circuito hidráulico para una máquina perforadora de pozos, compuesto solo
por los siguientes elementos:
Motor de gasolina el cual tiene acoplada una bomba doble de paletas con caudales de 25
gpm y 5 gpm @ 1200 rpm, montada sobre un tanque con accesorios.
La bomba de alto caudal se usara para mover un motor hidráulico de 58 pul3/rev, y la
pequeña para hacer subir un cilindro hidráulico de simple efecto vertical hacia arriba,
con medidas de 3 ¼” x 1 ¾” x 60”.
Saliendo de la bomba grande nos conseguimos una válvula de alivio pilotada, tarada a
2000 psi, la cual se pondrá a descarga mediante una llave de paso conectada a su línea
de venting.
A continuación encontramos una válvula direccional 4V 3P la cual en su posición central
tiene P bloqueado y los demás pórticos comunicados entre sí, la válvula es pilotada
accionada manualmente, es decir que su válvula piloto es manual.
Los pórticos A y B de la válvula anterior están conectada al las conexiones del motor
hidráulico descrito anteriormente.
A la salida de la bomba pequeña nos conseguimos otra válvula de alivio ajustada a 1600
psi, de las mismas características de la válvula que está a la salida de bomba de gran
caudal.
Siguiendo la tubería deberá estar una válvula check con apertura de 65 psi, al cual se
encargara de mantener el cilindro hidráulico en su posición vertical.
En la línea entre la check anterior y el cilindro esta una llave de paso conectada
perpendicularmente a la tubería, que se encargara de hacer bajar el cilindro por su
propio peso, cuando así se requiera.
Con la información anterior:
1. Dibuje el circuito correspondiente.
2. Calcule las rpm máximas que alcanzara el motor hidráulico.
3. Calcule el torque máximo que podrá suministrar el motor hidráulico.
4. Calcule la fuerza de empuje máxima que podrá ejercer el cilindro
hidráulico.
5. Calcule la velocidad de subida del cilindro.
6. Calcule el torque suministrado por el motor a gasolina cuando están
trabajando ambos actuadores.
7. Si el motor hidráulico es un modelo Parker TG0960, busque en su catalogo
cual es el máximo torque que puede suministrar para trabajo continuo, y
las rpm reales con el caudal suministrado por la bomba.
PROBLEMA Nº 154
Elaborar un circuito hidráulico para que un cilindro horizontal de 4” x 1 ¾” x 40”
Montaje de clevis hembra, conexiones NPT, sellos de alta carga, amortiguación
delantera, rosca del vástago hembra, se mueva según lo siguiente:
 Salida del vástago hacia la derecha con una velocidad de 28 pulg/seg, y presión máxima
de 400 psi.
 Retroceso del vástago con velocidad variable entre 0.5 y 2 pulg/seg, y una presión
máxima de 1750 psi.
Para la salida del vástago se deberá usar circuito regenerativo activado
hidráulicamente y el caudal de la bomba no deberá pasar por la direccional, sino que ira
conectada directamente al cilindro.
La velocidad de entrada deberá controlarse con precisión, independiente de las
variaciones de la presión de trabajo.
Ambas bombas deberán estar conectadas a un motor eléctrico de 1750 rpm de un solo
eje, y cada una se activara mediante una señal eléctrica a su correspondiente
electroválvula.
Mientras trabaja una bomba, la otra debe estar recirculando el aceite a través del
filtro de retorno montado sobre el tanque, con β10 = 200 e indicador eléctrico de
colmataje, sin presión alguna.
Especificar:
Diámetros en pulgadas de todas las tuberías,
Volumen y medidas del tanque,
Marca y modelo de cada componente.
PROBLEMA Nº 155
Se tiene un troquel de forma anular, dividido en cuatro partes como se evidencia en la
figura.
Cada cilindro es de 8” x 3 ½” x 10”, con tirantes salientes del lado del vástago como
estilo de montaje, rosca del vástago macho 2 ½” – 12, pórticos con rosca NPTF, sellos
del pistón de alta carga.
Tienen que moverse sincronizadamente, primero a una velocidad de acercamiento de
1.23 pul/seg por 8”, hasta una presión de 400 psi, luego bajar a 0.17 pulg/seg y 3200
psi.
El retorno se hará con el mismo sincronismo en el movimiento y 400 psi.
Elabore un circuito hidráulico usando circuito regenerativo para el acercamiento, con
una bomba de caudal fijo acoplada a un motor eléctrico de 1750 rpm.
Mientras no se requiera movimiento, la bomba debe estar sin presión.
El aceite se filtrara 10 veces por hora con β10 = 200 en un filtro montado en línea, con
indicador eléctrico de colmataje, y válvula de by pass de 50 psi., usando una segunda
bomba acoplada a continuación de la principal.
Especificar:
Diámetros en pulgadas de todas las tuberías,
Volumen y medidas del tanque,
Marca y modelo de cada componente.
PROBLEMA Nº 156
Se tiene un troquel de forma anular, dividido en cuatro partes como se evidencia en la
figura.
Cada cilindro es de 8” x 3 ½” x 10”, con tirantes salientes del lado del vástago como
estilo de montaje, rosca del vástago macho 3 1/4” – 12, pórticos con rosca recta tipo
SAE, sellos del pistón de anillos metálicos.
Tienen que moverse sincronizadamente, primero a una velocidad de acercamiento de
1.23 pul/seg por 8”, hasta una presión de 400 psi, luego bajar a 0.17 pulg/seg y 3200
psi.
El retorno se hará con el mismo sincronismo en el movimiento y 400 psi.
Elabore un circuito hidráulico usando circuito de alta y baja, en donde la bomba de alto
caudal sea de paletas y la de presión de pistones axiales, acopladas entre si y a un
motor eléctrico de 1750 rpm.
Mientras no se requiera movimiento, la bomba debe estar sin presión, filtrando todo el
aceite con β10 = 200 en un filtro montado sobre el tanque, con indicador eléctrico de
colmataje, y válvula de by pass de 25 psi.
Especificar:
Diámetros en pulgadas de todas las tuberías,
Volumen y medidas del tanque,
Marca y modelo de cada componente.
PROBLEMA Nº 157
Se tiene un troquel de forma anular, dividido en cuatro partes como se evidencia en la
figura.
Cada cilindro es de 8” x 3 ½” x 10”, con tirantes salientes del lado del vástago como
estilo de montaje, rosca del vástago macho 3 1/4” – 12, pórticos con bridas SAE, sellos
del pistón tipo labio y de viton.
Tienen que moverse sincronizadamente, primero a una velocidad de acercamiento de
1.23 pul/seg por 8”, hasta una presión de 400 psi, luego bajar a 0.17 pulg/seg y 3200
psi.
El retorno se hará con el mismo sincronismo en el movimiento y 400 psi.
Elabore un circuito hidráulico usando una sola bomba con control load sensing acoplada
a un motor eléctrico de 1750 rpm.
Mientras no se requiera movimiento, la bomba debe estar sin presión en condición de
stand by.
Usar un sistema de filtrado independiente con β10 = 1000 filtrando el aceite del tanque
10 veces por hora con filtro montado en línea con indicador eléctrico de colmataje, y
válvula de by pass de 50 psi.
Especificar:
Diámetros en pulgadas de todas las tuberías,
Volumen y medidas del tanque,
Marca y modelo de cada componente.
PROBLEMA Nº 158
PERFORADOR DE CARCASAS
El sistema mostrado es un motor eléctrico que a través de una relación de engranajes
hace girar la broca de una máquina perforadora.
Se quiere remplazar el motor eléctrico por uno hidráulico que pueda generar un 20%
más de torque, y eliminar los engranajes, de manera que el motor hidráulico se acople
directamente a la broca.
Calcular:
1. El desplazamiento del motor hidráulico, para que trabajando a 50 bar haga el
trabajo.
2. Caudal que le debe llegar al motor hidráulico.
3. Desplazamiento que debería tener la bomba que le suministra aceite al motor
hidráulico si la bomba gira a 1800 rpm.
M
6cm
12cm
1.5 hp @ 700 rpm
PROBLEMA Nº 159
El circuito de la figura 1 corresponde a un ascensor hidráulico de 600 Kg de carga,
utilizando un cilindro vertical. Se desea sustituir el cilindro por un motor hidráulico, una
caja reductora de velocidad, (la cual baja las rpm del motor hidráulico) y un tambor,
como se muestra en la figura 2 usando el mismo equipo hidráulico.
Los controles de flujo son solo para que la carga no adquiera velocidades superiores a
las determinadas por el caudal de la bomba.
Con los datos que están en las figuras, calcular:
1. Relación i de la caja reductora para que el motor mueva la cabina del ascensor.
2. Caudal que sale por el área del pistón, cuando el cilindro está subiendo la carga.
3. Torque transmitido por el motor eléctrico a la bomba.
4. Velocidad en cm/seg de subida de la cabina con el cilindro.
5. Velocidad en cm/seg de subida de la cabina con el motor
16,37 cm3
/rev
P T
A B
F = 600 Kg
M
7 cm
5 cm
1800 rpm
Figura 1
16,37 cm3
/rev
P T
A B
F = 600 Kg
M1800 rpm
332 cm3
/rev
I = ?
40cm
Figura 2
PROBLEMA Nº 160
El circuito de la figura corresponde a una prensa vertical, en la cual tres cilindros de
simple efecto, mueven una mesa de 13745 lb. El cilindro de prensado es de 20” de
diámetro, los laterales de 4” x 3” solo se usaran para la subida de la mesa y el frenado.
El circuito de bombeo está conectado en triple alta y baja.
El sistema funciona según lo siguiente:
 Bajada rápida en caída libre a una velocidad de 12 pulg/seg, y el cilindro principal
se llena de aceite directamente del tanque, a través de la check pilotada.
 Antes de tocar lo que se va a comprimir, la válvula de contrabalance frena la
mesa.
 Comienza la compresión hasta el final del recorrido.
 Una vez alcanzada la presión de 3000 psi, se desenergizan los solenoides S1 y S2
y se energiza S0, durante 3 segundos, para realizar la descompresión.
 Luego se procede a subir la prensa.
Usando los datos del enunciado junto con los de la figura calcule:
1. HP que debería tener el motor eléctrico.
2. Cuales solenoides deberían energizarse para que la mesa suba.
3. A cuantas pulg/seg subirá la mesa?
4. Cuantos psi marcara el manómetro M cuando la mesa está subiendo?
5. Si el cilindro está sometido a 3000 psi, y la relación de la check pilotada es de
3:1, cuantos psi necesitara para abrir, cuando la mesa está subiendo.
6. Mientras la prensa está subiendo, calcule cuantos gpm pasan por la check
pilotada hacia el tanque.
7. Si en el momento de la subida, la check pilotada, genera una restricción al paso
del aceite de 54,27 psi, calcule cuantos psi marcara el manómetro M, y diga
cuales solenoides deberían energizarse.
8. Cuantos gpm pasaran por el control de flujo si la descompresión dura 3 seg.
9. Calcule cuantas pulgadas cubicas tiene que descomprimir el control de flujo,
cuando se energiza S0, si el cilindro tiene una carrera de 40” y está a sometido a
3000 psi.
1000 psi
M
13745 lb
400 psi
S3 1500 psi
3000 psi
P
T B
A
S4
M
40 10 5
P T
A B S2S1
S0
20"
4"
3"3"
4"
S5
2500 psi
PROBLEMA Nº 161
Dibuje un circuito de alta y baja con bomba fija de alto caudal de 70 gpm, bomba de
alta presión con 3 gpm, de caudal variable, manómetro de baja presión y manómetro de
alta presión, filtro de retorno filtrando solo el aceite de las válvulas de presión,
direccional pilotada 4V, 3P, 2S cuya posición central este en circuito regenerativo,
recirculación a través de la válvula de alivio, cilindro vertical hacia abajo con una carga
suspendida de 3000 lb, válvula de contrabalance, presostato en el área del pistón.
PROBLEMA Nº 162
Elabore un circuito hidráulico en el cual un cilindro horizontal de 4”x 2” x 100” sin carga
alguna en su vástago recorra el primer cuarto de su carreta con una velocidad de 25
pulg/seg, el segundo cuarto con 15 pulg/seg, el tercero con 10 piulg/seg, y por ultimo
con 1 pulg/seg.
Cuando el sistema este sin movimiento, no debe haber presión alguna.
Colocar sistema de purificación off line filtrando el volumen del tanque 10 veces por
hora.
PROBLEMA Nº 163
En el circuito de la figura anexa calcule la velocidad del cilindro e indique el sentido del
movimiento.
FORMULAS
100
*/*59,1 3
barrevcm
Nm


9549
* rpmNm
Kw  2
*06,0
/
cm
lpm
segcm 
1000
*/3
rpmrevcm
lpm  2
*117,3
/
pul
gpm
segpie 

00058,0** psigpm
hp 


2
**/
.
3
psirevpul
pullb

 231
*/3
rpmrevpul
gpm 
63025
*. rpmpullb
hp 
Npolos
Hz
rpm
*120

AVQ * dFM * rVt *
A
F
P 
AvApAa 
amF * *IM 
*600
*barlpm
Kw 3
3
165
500.17
*
cm
barcm
V 
4
* 2
d
A


396000
)(*min)/( lbfFpulV
hp 
1000
)(*)/( NFsegmV
kw 
UNIDADES Y CONVERSIONES
M Torque Nm lb-pul
Q Caudal Lpm gpm
P Presiòn bar psi
F Fuerza N lb
D Distancia m pul
Vt Velocidad tangencial cm/seg pul/seg
w Velocidad angular rad/seg rad/seg
r Radio cm pul
A Area cm2
pul2
Vg Desplazamiento cm3
/rev pul3
/rev
Aa Area anular cm2
pul2
Ap Área del pistón cm2
pul2
Av Área del vástago cm2
pul2
V Velocidad cm/seg pul/seg
m Masa Kg lb
a Aceleración m/seg2
pul/seg2
Aceleración angular rad/seg2
rad/seg2
Hz Frecuencia Ciclos/seg Ciclos/seg
Potencia Kw hp
ton Tonelada
N Newton
I Momento de inercia Kg.m2
Eficiencia
cSt Viscosidad Centistokes
micron
1 pul = 2,54 cm
1 l = 1000 cm3
1 gal = 231 pul3
1 bar = 1,033 Kg/cm2
1 rev= 2 radianes
1 gal = 3,785 l
1 ton = 1000 Kg
1 m = 100 cm
1 bar = 105
N/m2
1 pascal = 1 N/m2
1  = 10-6
m
1 pie = 12 pul
1 hp = 0,746 Kw
1 bar = 14,5 psi
1 Kg = 2,2 lb
1 Kg = 9.8 N
1 hp = 42,4 BTU/min
1 lb pie = 1,36 Nm
1 lb pul = 0,113 Nm
1 cSt = 1 mm2
/seg
1 hp = 33.000 lb.pie/min
1 bar = 105
Pascal














56,496. 2
24013
 
pullb
segt 02,10502,45602 
RESPUESTA PROBLEMA Nº 4
Usando la relación:
Tenemos:
RESPUESTA PROBLEMA Nº 5
1 – Caudal requerido para extenderse en 1 min.
Usando:
Calculamos primero la velocidad:
Luego:
2 - Fuerza de empuje con 1.200 psi.
3 - Tiempo de ciclo.
tc= t1 + t2 t1= 60 seg
Para calcular t2 necesitamos la velocidad de retroceso.
Entonces:


2
/3
. 
 psirevpul
pullb
2
117,3
/
pul
gpm
segpie

 piespiepulpul 3/1236 
segpieV /05,0
60
3

gpmgpm 83,727,50117,305,0 
lbf 58,318.6027,50*1200 
07,0
7,37*117,3
83,7
/ segpie segt 02,45
07,0
3
2 
segt 02,1052 
2
8 27,50 pulA 
2
4 57,12 pulA 
2
70,37)57,1227,50( pulAA 
8"
4"
C= 36"
4 - Cuanta potencia transmite.
5 - Velocidades de entrada y salida del vástago.
segpieVs /06,0
27,50*117,3
83,7

segpieVe /07,0
7,37*117,3
83,7

45,500058,0*83,7*1200 hp
45,5hp
2
*117,3
/
pul
gpm
segpie 
RESPUESTA PROBLEMA Nº 8
1 - Velocidad del motor eléctrico:
Para calcular la velocidad del motor eléctrico primero necesitamos el caudal de la
bomba en función de la velocidad del cilindro.
2 - Tiempo de un ciclo:
Por lo tanto el tiempo del ciclo será:
231
*/3
rpmrevpul
gpm 
89,1664,40*117,3*133,0 gpm
1200
25,3
231*89,16
rpm
21 tttc  segt 5,12
6,1
20
1 
21 tttc 
segtc 96,2746,155,12 
segtc 96,27
segt 46,15
29,1
20
2 
segt 5,121 
segt 46,152 
segpul
pie
pul
seg
pie
V /29,1
12
*107,02 
segpieV /107,0
27,50*117,3
89,16
2 
8"
C = 20"
V = 1,6 pul/seg
Q
3.50"
2
8 27,50 pulA 
2
50,3 62,9 pulA 
2
64,40)62,927,50( pulAA 
RESPUESTA PROBLEMA Nº 9
1 - Velocidad de salida del vástago:
2 - Velocidad de entrada del vástago:
3 - Velocidad de salida del vástago en regenerativo:
Cuando se conecta en regenerativo el área útil es la del vástago, por lo tanto:
3 - Fuerza máxima cuando sale:

4 - Fuerza máxima cuando entra:
5 - Fuerza máxima cuando está en regenerativo:
8"
5,66"
50 gpm
1500 psi
2
8 27,50 pulA 
2
66,5 16,25 pulA 
2
10,25)16,2527,50( pulAA 
32,0
27,50*117,3
50
/ segpie
64,0
10,25*117,3
50
/ segpie
64,0
10,25*117,3
50
/ segpie
ps Apf *
lbfs 22,398.7527,50*500.1 
aApfe *
lbfe 17,657.3710,25*500.1 
vApfr *
lbfr 05,741.3716,25*500.1 
RESPUESTA PROBLEMA Nº 10



1 - Presión del manómetro:
Como está en regenerativo, el área efectiva es la del vástago, por lo tanto la
presión será:
2 - Velocidad de la carga:
3 - Potencia:
psip 42,829.2
77,1
000.5

56,600058,0*4*42,829.2 hp
73,0
77,1*117,3
4
/ segpie
2
4 57,12 pulA 
2
5,1 77,1 pulA 
2
8,10)77,157,12( pulAA 
5.000 lb
1.5 "
4 gpm
4"
RESPUESTA PROBLEMA Nº 19
Primero debemos conocer el consumo del motor en función de la potencia generada:
*600
*barlpm
Kw 
43,0
7
600*005,0
lpm
min440.1min
43,0
Volumenl

lVolumen 14,617
3 W 2 W
180 rpm
1 dia
7 bar
Vol = ?
RESPUESTA PROBLEMA Nº 69
1 - Cuanto marca M cuando S2 y S3 están energizados.
En estas condiciones, el aceite entra por el área anular, a presión máxima de 17
bar.
Primero calculamos cual presión hace mover la carga, y la comparamos con la
máxima disponible.
La presión que mueve la carga es de 4,79 bar, por lo tanto aunque tengamos 17 bar
disponibles, mientras el cilindro se esté moviendo el manómetro marcara solo la
presión de 4,79 bar.
2 - Cuanto marca M cuando S1 y S4 están energizados.
S1 energizado hace llegar el aceite al área del pistón.
S4 energizado nos da una presión máxima de 48 bar.
Primero calculamos cual presión hace mover la carga, y la comparamos con la
disponible.
La carga se mueve con 3,82 bar, por eso el manómetro marcara solo este valor.
barp 79,4
64,62
300

barp 82,3
54,78
300

10"
4,5"
300 Kg
2
10 54,78 cmA 
2
5,4 90,15 cmA 
2
64,62)90,1554,78( cmAA 
3 - Cuanto marca M cuando esta energizado S3.
Al estar energizado S3, el cilindro se conecta en circuito regenerativo, y la
presión máxima disponible es de 17 bar, entonces calculamos la presión necesaria
para mover la carga usando solo el área del vástago
El sistema necesita 18,86 bar, y solo disponemos de 17 bar.
Por lo tanto el manómetro marcará 17 bar
4 - Cual es la fuerza máxima que se puede generar con S1, S4 y S5 energizados.
S1 establece al posición paralela de la direccional principal, y dirige el aceite hacia
el pistón.
S4 al establecer la posición cruzada de la direccional que comanda el venting, y
hace que esta línea se dirija hacia la válvula S5 la cual al estar energizada,
bloquea su paso, y hace que la presión máxima sea la de la válvula de alivio
principal, es decir 107 bar.
Por lo tanto la fuerza máxima viene dada por:
5 - Cual es la fuerza máxima que se puede generar con S2 y S4 energizados.
S2 desvía el aceite al área anular, y S4 determina que la presión sea de 48 bar,
con estos datos la fuerza máxima es:
6 - Con cual combinación de solenoides energizados se obtiene la mayor velocidad
de salida del vástago:
Con tan solo energizar S4 se garantiza que la presión disponible sea de 48 bar, y
por lo tanto se vence la presión de 18,8 bar necesaria para mover la carga en
circuito regenerativo.
barp 86,18
90,15
300

Kgf 76,403.854,78*107 
Kgf 50,006.364,62*48 
Igualmente se obtiene este resultado si son energizados S4 + S5.
7 - Si la carga fuese de 310 Kg. y energizamos solo S3, se moverá la carga.
Al energizar solo S3 la presión disponible es de 17 bar, y para mover la carga de
310 Kg. necesitamos:
Por lo tanto la carga no se moverá.
8 - Si energizamos S4 y S5 calcule el caudal que sale por el área anular.
Al energizar S4 la presión máxima disponible es de 107 bar, y el caudal del que
dispondremos será de 30 lpm y el área del vástago, ya que el circuito es
regenetativo.
Primero calculamos la velocidad de salida del vástago:
Esta velocidad corresponde a un caudal total Qt de:
Qt = 31,44 x 0,06 x 78,54 = 148,15 lpm
Luego: Qt = Qb + Qv
De donde tenemos que Qv será: Qv = 148,15 - 30 = 118,15 lpm
Qv = 118,15 lpm.
barp 49,19
90,15
310

44,31
90,15*06,0
30
/ segcm
RESPUESTA PROBLEMA Nº 79
1 - Valor mínimo de p para que la carga baje:
Para que la carga baje, el valor mínimo de la presión que debe llegar al piloto de la
check de relación 4:1, debe ser 4 veces menor que la presión que está generando la
carga de 40.000 lb sobre la check.
La presión de la carga viene dada por:
Por lo tanto la presión que debe llegar al piloto de la check es:
2 - Valor de M cuando la carga sube:
2
6 27,28 pulA 
2
4 57,12 pulA 
2
71,15)57,1227,28( pulAA 
psip 71,414.1
27,28
000.40

psip 68,353
4
71,414.1

psip 71,414.1
27,28
000.40

RESPUESTA PROBLEMA Nº 80
1 - Cuanto marca M cuando no hay corriente en S1 ni en S2 y el cilindro esta en
movimiento.
Primero calculemos cuanta presión necesita para moverse:
La presión necesaria es de 849,88 psi y se dispone de 1.500 psi, por lo tanto la
presión que marcara el manómetro será de 849,88 psi.
2 - Cuanto marca M cuando si el cilindro esta en movimiento y energizamos S1.
Al energizar S1 eliminamos el regenerativo, por lo tanto la presión necesaria para
moverse será de:
3 - A cuantas pul/seg se moverá cuando S1 y S2 están desenergizados.
En ese momento está conectado regenerativo y la presión necesaria es de 849,88
psi, por lo tanto solo se cuenta con el caudal de 3 gpm, y la velocidad será:
psip 88,849
14,3
00,670.2

psip 47,212
57,12
00,670.2

31,0
14,3117,3
3
/ 

segpie
segpulpiepulsegpieV /68,3/12/31,0  segpulV /68,3
4"
2"
2.670 lb
2
2 14,3 pulA 
2
42,9)14,357,12( pulAA 
2
4 57,12 pulA 
RESPUESTA PROBLEMA Nº 85
La válvula direccional debe ser pilotada, y debe tener presión piloto, para
comenzar el movimiento.
RESPUESTA PROBLEMA Nº 86
Lo que está pasando es que al llegar la presión de trabajo a 35 bar, se abre la
válvula de descarga, y limita de esta forma la presión máxima.
Para evitar este efecto, la válvula check que está situada a la salida de la válvula
de alivio, debe colocarse después de la válvula de descarga, para que cuando esta
abra, se mantenga del otro lado de la check la presión mayor.
RESPUESTA PROBLEMA Nº 88
El drenaje de la válvula de secuencia debe ser externo.
RESPUESTA PROBLEMA N° 90
El cilindro no baja porque está actuando el presostato, debido a que el control de
flujo genera una contrapresión.
La solución sería colocar el presostato entre al control de flujo y el cilindro, para
que la presión que detecte el presostato sea la de la carga.
RESPUESTA PROBLEMA Nº 106
1 - Circuito:
2 - En cuantos minutos recorrerá 2 Km.
Primero calculamos las rpm del caucho:
Si el caucho necesita 400 Nm de torque, y la caja es de 5:1 el motor tiene que
generar 5 veces menos, es decir 80 Nm, por lo tanto las rpm del motor hidráulico
serán:
Por lo tanto el caucho el caucho girará a:
100
*50*59,1 P
Nm


9549
*rpmNm
Kw 
9549
*80
92,14
rpm
Kwhp 92,1420  89,780.1rpm
rpm18,356589,780.1  18,356rpm
20 hp
1.800 rpm
M
P T
A B
M
400 Nm
5:1
50 cc/rev
50cm
Calculemos ahora cuantos cm se desplazará por cada vuelta:
Para recorrer 2 Km, es decir 200.000 cm, las revoluciones que deberá dar el
caucho serán:
Por lo tanto el tiempo que empleará será:
cmdl 08,15750*1416,3*  
revN 24,273.1
08,157
000.200

min57,3
18,356
24,273.1
t
min57,3t
RESPUESTA PROBLEMA N° 107
1 - Hacia cual lado se mueve el cilindro.
Área anular lado izquierdo
Área anular lado derecho
La presión máxima que podemos obtener del sistema es:
Con esta información hacemos balance de fuerzas en el cilindro:
Fuerzas hacia la derecha:
Fuerzas hacia la izquierda:
La fuerza resultante será:
Dado que la fuerza mayor es hacia la derecha, el cilindro se moverá hacia ese lado.
6 cm
10 cm
5 cm
1.727,88 Kg
2
10 54,78 cmA 
2
6 27,28 cmA 
2
5 63,19 cmA 
2
510 90,5863,1954,78 cmAA 
2
610 27,5027,2854,78 cmAA 
barp 225
8
3*600

600
*barlpm
Kw 
Kgfd 59,253.1390,58*225 
Kgfr 98,21561,037.1359,253.13 
Kgfi 61,037.13225*27,5088,727.1 
2 - Cálculo de la velocidad de la carga:
El caudal que llega es de 8 lpm, y el cilindro está conectado en regenerativo, por lo
tanto el área que usaremos será la diferencia de las áreas anulares.
3 - Cuantos bar marcará el manómetro cuando la carga se está moviendo:
Cuando la carga se está moviendo, el sistema solo generará la presión mínima para
moverla, por lo tanto hacemos un balance de fuerzas.
Despejando tenemos:
27,50*88,727.19,58* pp 
segcmsegcm /43,15
64,8*06,0
8
/ 
barp 200

Guia2013

  • 1.
    Ing. Michele Leone. tlf.0241 - 832 0483 – 833 7882 fax: 0241 - 864 0024 mleone@hidranaven.com www.hidranaven.com Valencia - Venezuela Circuitos Hidráulicos 18ª edición - Enero 2013 10cm 1cm
  • 2.
    5 ton Q2 Q1 2" PROBLEMA Nº1 PROBLEMA Nº 2 Qué presión hace mover la carga. Qué caudal ( lpm ) se requiere para que la carga adquiera una velocidad de 5 cm/seg. Con que presión alcanzará la velocidad anterior en 0,1 seg. 1. Calcular el diámetro del pistón para que suba la carga con una presión de 100 bar. 2. Caudal necesario para subirla a una velocidad de 2 cm/seg.
  • 3.
    PROBLEMA Nº 3 Uncilindro de 3" de diámetro y 16" de carrera recibe un caudal de 18 gpm con que velocidad sale el vástago? PROBLEMA Nº 4 r Teóricamente, cuanto torque producirá un motor hidráulico con un desplazamiento de 13 pul3/rev cuando se le aplica una presión de 240 psi. PROBLEMA Nº 5 r Un cilindro con dp = 8" dv = 4" y carrera de 36" deberá extenderse en un minuto: Cuantos gpm son requeridos. Con que fuerza es capaz de empujar, si la presión es de 1.200 psi? Cuanto tiempo demora en hacer un ciclo. Cuanta potencia transmite. Cuáles son las velocidades de entrada y salida del vástago.
  • 4.
    PROBLEMA Nº 6 Unmotor hidráulico genera un torque de 620 lb-pul. @ 800 rpm y 100 bar. 1. Cuál es la potencia que se está transmitiendo? 2. Cuál es su desplazamiento? 3. Que caudal necesita para girar a esas rpm. 4. Cuál sería el desplazamiento de la bomba si girara a 1.800 rpm PROBLEMA Nº 7 Un cilindro horizontal de 10" de pistón, 7" de vástago y 24" de carrera, empuja una carga de 78.540 lb A lo largo de su carrera en 3 seg. 1. Cuanta potencia está transmitiendo al empujar. 2. Cuáles son las velocidades de avance y retroceso. 3. Que caudal sale por el área del pistón, cuando el cilindro está retrocediendo. 4. Cuál es el caudal de la bomba que lo mueve. 5. Si usamos el mismo sistema para halar la carga, cuanta potencia se necesitaría.
  • 5.
    PROBLEMA Nº 8r Tenemos un cilindro de 8" de pistón , 3 1/2" de vástago, y 20" de carrera al cual le llega aceite a su área anular, desde una bomba con un desplazamiento de 3,25 pul3/rev, y este se mueve a una velocidad de 1,6 pul/seg. 1. A qué velocidad gira el motor eléctrico que mueve la bomba. 2. En cuanto tiempo hace un ciclo. PROBLEMA Nº 9 r CALCULO DE VELOCIDADES. Si un cilindro de 8" de diámetro de pistón y 5,66" de vástago, recibe un caudal de 50 gpm y 1.500 psi. 1. Con que velocidad sale el vástago. 2. Con que velocidad entra el vástago. 3. Con que velocidad sale el vástago, si el cilindro se conecta en circuito regenerativo. 4. Que fuerza máxima puede hacer el vástago cuando sale. 5. Que fuerza máxima puede hacer el vástago cuando entra. 6. Que fuerza es capaz de hacer el vástago cuando sale, estando conectado el regenerativo.
  • 6.
    PROBLEMA Nº 10r REGENERATIVO. 1. Qué presión marca el manómetro? 2. Con que velocidad sube la carga? 3. Que potencia hace falta para subir la carga? 5.000 lb 1.5 " 4 gpm 4"
  • 7.
    PROBLEMA Nº 11 ENERGÍAPOTENCIAL. Tenemos un tanque elevado 80 m del piso, con un volumen de aceite de 3.000 l, este aceite posee una energía potencial la cual vamos a aprovechar, para sacar agua de un pozo, según lo siguiente: Sobre el pozo hay un carrete de 10" de diámetro, en el que se enrolla una cuerda, que en su extremo libre tiene atado un tobo. El carrete esta unido por su eje de rotación a un motor hidráulico de 20 cm3/rev El cual convierte la energía de presión, del tanque de aceite elevado, en energía cinética, usada solo para subir el tobo desde el fondo del pozo de 30 m de profundidad, siendo la bajada por caída libre. 1. Elabore un circuito esquemático del problema. 2. Calcule el volumen del tobo. 3. Cuantos litros de agua podrán sacarse del pozo antes de agotarse el aceite del tanque elevado.  Peso especifico del aceite 0,8 Kg/l.  Peso especifico del agua 1 Kg/l.  La presión en el fondo de una columna de liquido, viene dada por el producto del peso especifico del liquido, por la altura de la columna.
  • 8.
    PROBLEMA Nº 12 FUGASINTERNAS. En un sistema hidráulico tenemos una bomba de 100 lpm la cual envía su aceite a un cilindro de 8" de diámetro, se pudo comprobar que el cilindro tiene fugas internas de aceite, de un 45%. Si la presión original de trabajo era de 1.422 psi. 1. Diga cuál es la fuerza que genera el cilindro actualmente. 2. Cuanta potencia es capaz de generar el cilindro en esas condiciones. 3. Diga dos efectos negativos sobre el circuito hidráulico, como consecuencia de esa fuga. 4. Cuanta potencia consume el motor eléctrico en esas condiciones.
  • 9.
    M P T A B V1 V4 V2 V5V6 V3 A B 200 bar 40 lpm Dp=10 cm Dv=5 cm ½"½" PROBLEMA Nº 13 CÁLCULOS VARIOS. 1. Velocidades de entrada y salida del cilindro. V5 y V6. 2. Velocidades del aceite en las tuberías V1 y V2 cuando el cilindro se desplaza hacia la derecha. 3. Velocidades V3 y V4 cuando el cilindro se mueve a la izquierda. 4. Caudal que sale por "B" cuando el caudal de la bomba entra por "A". 5. Fuerza máxima cuando el cilindro se mueve hacia la derecha. 6. Fuerza máxima cuando el cilindro se mueve hacia la izquierda. 7. Potencia eléctrica si el motor gira a 1200 rpm. 8. Desplazamiento de la bomba. 9. Torque transmitido por el motor eléctrico.
  • 10.
    PROBLEMA Nº 14 CAMBIODE VELOCIDAD. Un cilindro recibe un caudal de 100 gpm, debe moverse horizontalmente con velocidad rápida hasta la mitad de su recorrido, luego, al tocar un interruptor eléctrico debe disminuir la velocidad un 40%, energizando el solenoide de una direccional de 3 vías, y por ultimo retroceder a velocidad máxima. Armar un circuito que haga lo descrito, usando solo los componentes listados, y usando control de flujo a la salida para la disminución de la velocidad.  Bomba compensada.  Motor eléctrico.  Filtro de presión.  Tanque y accesorios.  Válvula de alivio.  Cilindro doble efecto.  Direccional centro abierto 4V, 3P, 2S.  Válvula direccional 2P, 1S, 3V  Control de flujo compensado sin check.  Válvula check de 65 psi.  Cuplón.
  • 11.
    PROBLEMA Nº 15 PLANOINCLINADO. En el circuito de la figura calcular: 1. Diámetro del pistón y del vástago si 3,0 2. Caudal necesario para mover la carga a 3 cm/seg. 3. Diámetro de todas las tuberías, con velocidades del aceite: Succión: 1 m/seg. Presión: 6 m/seg. Retorno: 3 m/seg. 4. Potencia y torque del motor eléctrico si gira a 1200 rpm. 5. Qué función cumple la válvula de contrabalance y a qué presión debe estar ajustada. M P T A B 150 bar 30º 10 ton
  • 12.
    PROBLEMA Nº 16 SECUENCIADE MOTORES. Elaborar un circuito en el cual 3 motores hidráulicos giran a 7.000 rpm, y desarrollan cada uno un torque de 10 Nm.  Los motores están conectados en serie.  La presión del sistema no deberá exceder los 90 bar.  Contemplar un sistema que conectando manualmente al tanque la línea venting de la válvula de alivio, los motores dejen de girar y la bomba trabaje sin presión.  No usar válvulas direccionales. 1. Calcular el caudal del sistema. 2. Especificar el desplazamiento de la bomba, si gira a 900 rpm 3. Cuál es la potencia instalada. 4. Cuanta potencia transmite cada motor.
  • 13.
    PROBLEMA Nº 17 REGULACIÓNSECUNDARIA. Tenemos un sistema hidráulico cuyo circuito es como sigue: Bomba de pistones de 78 cm3/rev Conectada a un motor eléctrico de 1800 rpm, dicho grupo se conecta a un motor hidráulico de 125 cm3/rev El cual tiene acoplada en su eje, una bomba de 180 cm3/rev La cual por efecto del giro que le proporciona el motor hidráulico, succiona del tanque, e impulsa el aceite, al área anular de un cilindro vertical, con el vástago hacia abajo, el cual tiene una carga de 2.000 Kg. El cilindro hidráulico es de 83 mm x 45 mm x 4.000 mm. 1. Construir el circuito. 2. En cuanto tiempo subirá la carga. 3. Cuál será la presión de trabajo de la bomba de 78 cm3/rev
  • 14.
    PROBLEMA Nº 18 SIMBOLOGÍA. Dibujeel símbolo normalizado de cada uno de los siguientes elementos: 1. Dibuje el centro que debe tener una válvula direccional la cual tiene conectada a su salida una doble check pilotada. 2. Válvula de secuencia, con check. 3. Bomba variable compensada, con ajuste de máximo volumen. 4. Control de flujo compensado en presión y temperatura. 5. Válvula de secuencia con flujo libre en sentido contrario. 6. Válvula direccional pilotada, 4V, 3P, 2S. con centro abierto, piloto externo y drenaje interno. 7. Válvula de alivio pilotada con posibilidad de programar presión máxima, intermedia y presión cero, mediante el uso de una direccional y válvulas de control remoto. 8. Válvula reductora de presión con check integral. 9. Símbolo detallado de electro válvula direccional pilotada con piloto y drenaje externos con centro en circuito regenerativo. 10. Direccional 3V, 2P, 1S, NC, posicionada por resorte. 11. Motor hidráulico variable bi-direccional con drenaje externo, y válvulas de frenos. 12. Bomba de pistones con control load sensing.
  • 15.
    PROBLEMA Nº 19r ALUMBRADO POR OLEOHIDRAULICA. Para aprovechar la energía potencial de un tanque, que se encuentra elevado, se propone un sistema para hacer funcionar dos bombillos de 2 y 3 vatios respectivamente, según el circuito siguiente: El tanque se encuentra a una altura tal, que a nivel de tierra se genera una presión aproximada de 7 bar, despreciando las fluctuaciones debidas al cambio de nivel. A esta tubería se conecta un motor hidráulico, a cuyo eje se encuentra acoplado un generador, que girando a 180 rpm, hace que los bombillos funcionen. Calcular los litros de aceite que debería tener el tanque para lograr que los bombillos alumbrasen todo un día.
  • 16.
    PROBLEMA Nº 20 CILINDROHIDRÁULICO. Dado el circuito de la figura calcular: 1. Diámetro de la tubería A-A para una velocidad del aceite de 6 m/seg. 2. Caudal de la bomba. 3. Potencia del motor eléctrico. 4. Velocidad del cilindro contraria a la que se indica. 5. Velocidad del vástago si se conecta en circuito regenerativo. M P T A B V= 2 pulg/seg. A B 1500 psi Dp=20" Dv=18"
  • 17.
    PROBLEMA Nº 21 MOTORESEN SERIE. Tenemos un circuito hidráulico compuesto por un motor eléctrico que girando a 1.750 rpm mueve a una bomba de 57,14 cm3/rev con el caudal que esta genera, se mueven tres motores hidráulicos, conectados en serie, es decir la salida de uno con la entrada del siguiente. A la salida de la bomba encontramos una válvula de alivio, que se encarga de limitar la presión máxima del sistema. Los motores tienen los siguientes desplazamientos: M1 = 100 cm3/rev M2 = 154 cm3/rev M3 = 50 cm3/rev Cada motor tiene conectada a su eje una bomba de desplazamiento positivo, cuyas características son:  Bomba B1 conectada a M1: 20 cm3/rev Y 100 bar  Bomba B2 conectada a M2: 50 cm3/rev Y 30 bar.  Bomba B3 conectada a M3: 20 cm3/rev Y 50 bar. Usar una eficiencia del 80% solo para el cálculo de la potencia del motor eléctrico, para el resto usar 100%. Con los datos anteriores: 1. Elabore el circuito. 2. Calcule los Kw del motor eléctrico. 3. Calcule el caudal de cada bomba. 4. Calcule la presión de la válvula de alivio. 5. Cuál es la presión a la entrada de M2.
  • 18.
    PROBLEMA Nº 22 CILINDROTELESCOPICO. Tenemos un cilindro telescópico vertical, en el cual los diámetros internos de sus etapas son: 10", 8", 6", 4", y 3". Los recorridos de las etapas son: 17", 16", 15", 13" y 10" respectivamente. Calcule el tiempo en segundos que demoraría el cilindro en hacer toda su carrera, si recibe aceite de una bomba con un desplazamiento de 3,25 in3/rev acoplada a un motor eléctrico de 1.800 rpm.
  • 19.
    PROBLEMA Nº 23 CIRCUITODE DESCARGA Hacer que el sistema mostrado funcione según lo siguiente:  120 gpm cuando la presión del sistema es menor a 200 psi.  60 gpm cuando la presión está entre 200 y 750 psi.  45 gpm cuando está entre 750 y 1.500 psi.  15 gpm cuando la presión está entre 1.500 y 2.000 psi. Llene los espacios indicados, con las presiones adecuadas y la potencia del motor eléctrico. Al sistema M psi psi 15 30 60 psi psi 15 H.P.
  • 20.
    PROBLEMA Nº 24 WINCHHIDRÁULICO. Con los datos de la figura: 1. Cuál es el torque en el eje del motor hidráulico en la primera vuelta del tambor. 2. Será capaz el motor hidráulico de subir la carga "F" cuando la cuerda está en su última vuelta, en el diámetro de 30 cm. 3. Cuál es el torque que está suministrando el motor eléctrico, con el tambor en la primera vuelta. 4. Cuál sería la velocidad lineal máxima con que podría subir. 5. Al estar la cuerda en su primera vuelta, subiría con la presión de 80 bar? 60 cc/rev F = 1.927,47 Kg 33:1 Caja reductora 20 cm 90 bar 20 lpm 3 Kw 1200 rpm P T A B 30cm M
  • 21.
    PROBLEMA Nº 25 CORTADORADE TUBOS DE HIERRO. . Un cilindro levanta y posiciona un tubo para la operación de corte. Fuerza total de cierre: 10 ton Tiempo de posicionamiento para el corte: 5 seg Determinar: Área del cilindro. pul2 Diámetro del cilindro. pul Volumen a llenar del cilindro. pul3 Caudal de la bomba @ 1800 rpm. gpm Potencia necesaria para levantar la carga. hp Presión de la válvula de contrabalance. psi Diámetro de la tubería de succión. pul Diámetro de la tubería de presión. pul Potencia del motor eléctrico con e = 70% hp PT AB C = 75 cm 70 bar Tubo de 4 ton M
  • 22.
    PROBLEMA Nº 26 PRENSAHIDRÁULICA DE 50 ton. Desarrollar un circuito hidráulico para una prensa vertical, que sea capaz de generar una fuerza de 50 ton, con una presión máxima de 3.000 psi usando un cilindro de doble efecto. El sistema deberá funcionar, según lo siguiente: 1. El actuador deberá moverse hacia abajo a razón de 3,5 pul/seg con una fuerza de aproximación de 10 ton por una distancia de 10,5” 2. Al llegar al final del recorrido generar la fuerza de 50 ton durante 1 minuto. 3. Retroceder y esperar 2 minutos para comenzar un nuevo ciclo. 4. Para invertir el movimiento deberá usarse una válvula direccional 4V, 2P con accionamiento manual y trinquete. 5. Usar una sola bomba de desplazamiento variable para que en el tiempo en que se desea mantener la presión, sin movimiento alguno, esta pueda compensar y evitar el calentamiento del aceite. 6. Calcule la potencia del motor eléctrico a usar. 7. Elabore el mismo circuito usando acumulador de presión y bomba de caudal fijo y compare la potencia instalada en cada caso.
  • 23.
    PROBLEMA Nº 27 CIRCUITODIDÁCTICO. Dado el circuito siguiente responda: 1. Nombre de cada elemento. 2. Desplazamiento del motor hidráulico. 3. Cuál es el desplazamiento de la bomba. 4. Cuál es el torque máximo que transmite el cuplòn. 5. Cuál es la potencia del motor eléctrico. 6. Cuál sería la velocidad de la carga y el torque máximo disponible, si subimos la presión a 120 bar. M 1800 rpm P T A B 1:20 Caja reductora 40 cm F = 1.500 Kg Vs = 8 cm/seg 100 bar
  • 24.
    PROBLEMA Nº 28 CIRCUITODE TRES VELOCIDADES. Tenemos un cilindro hidráulico vertical con salida del vástago hacia abajo, construir un circuito hidráulico que lo haga moverse según lo siguiente: 1. Velocidad rápida de 18 cm/seg hasta la mitad de su carrera con presión controlada a un máximo de 80 bar. 2. Velocidad lenta de 8 cm/seg por un cuarto del recorrido faltante y 120 bar. 3. Velocidad fina de 1 cm/seg y 200 bar para el resto del recorrido, hasta llegar al final en el que se requiere mantener la presión sin caudal, por 10 minutos. Hacer los cambios de velocidad poniendo a descarga una bomba cada vez, mediante el uso de válvulas de alivio controladas a través del venting por válvula direccional. Usar un solo motor eléctrico de 900 rpm con bomba doble de paletas en un extremo del eje, y bomba de pistones compensada en el otro. Las características del cilindro son: Dp = 6" Dv = 4" C = 40" con un peso muerto en la punta de 2.000 Kg. La válvula direccional debe ser de centro abierto, es decir, todos los pórticos comunicados con tanque, deberá filtrarse solo el aceite de la bomba de mayor caudal. Colocar filtro de succión solo a la bomba fija. 1. Calcular los diámetros de las tuberías entre la direccional y el cilindro. 2. Desplazamiento de las bombas en cm3/rev 3. Potencia del motor eléctrico. 4. Tiempo del ciclo si el retorno se hace solo con la bomba de paletas.
  • 25.
    PROBLEMA Nº 29 VELOCIDADESIGUALES. Tenemos un cilindro hidráulico horizontal de 4 ¼” x 3” x 20” el cual se mueve sin carga alguna. Elabore un circuito para que éste cilindro, usando una sola bomba de caudal fijo y de 44,22 gpm se mueva con la misma velocidad de 2 pie/seg en cada sentido, sin usar controles de flujo. PROBLEMA Nº 30 REGENERATIVO CON SECUENCIA. Tenemos un cilindro horizontal de 3 1/4" x 1" x 20" instalado en un sistema con una bomba de 10 gpm de caudal fijo. Elaborar un circuito el cual mediante una válvula direccional de 4V, 3P, 2S, otra de 3V 2P 1S, y una check, hagan que el cilindro avance con circuito regenerativo hasta tocar el material a comprimir, una vez en contacto, un presostato elimina el regenerativo y conecta la velocidad lenta. El retorno rápido se efectúa energizando el otro solenoide de la direccional de 3P y el de la de 3 vías.
  • 26.
    PROBLEMA Nº 31 TIMÓNHIDRÁULICO. El circuito mostrado pertenece al timón de un barco en el cual se usa una bomba manual, para generar el caudal que moverá el cilindro, debido a la diferencia de áreas en éste último, se tendrán condiciones distintas, en su recorrido a derechas o izquierdas. Con los datos de la figura, calcular todos los parámetros faltantes en cada sentido de movimiento. Fuerza del agua F = 500 Kg Dp C = 25 cm 2,5 cm P1 P2 D F1 = 22,4 Kg F2 = ? N1 = 4 vueltas N2 = ? D1 = ? D2 = ?
  • 27.
    PROBLEMA Nº 32 CIRCUITOALTA Y BAJA. Elaborar un circuito hidráulico, el cual, usando solo los elementos que se dan a continuación, cumpla con el siguiente enunciado: 1. Velocidad rápida de 19,74 cm/seg con presión máxima de 50 bar. 2. Al llegar la presión a 50 bar, hidráulicamente bajar la velocidad a 3,29 cm/seg y poder subir la presión hasta 130 bar. 3. El cilindro del que se dispone es de 6" de diámetro de pistón, 4" de vástago y 40” de recorrido, montado horizontalmente. 1 tanque con sus accesorios. 1 motor eléctrico de 20 Kw. - 1800 rpm. 1 válvula de descarga para circuito de alta y baja, de 1.5” ajustada a 50 bar. 1 filtro de retorno para el aceite de descarga de la bomba de 100 cm3/rev. 1 bomba de paletas 100 cm3/rev. 1 bomba de engranajes. 1 check apertura de 0,5 bar de 1 1/2" 1 manómetro 0 - 250 bar. 1 válvula direccional pilotada, 4V, 3P, 2S, centro abierto. 1 válvula de descarga de 1,5" de diámetro para ayudar a descargar el aceite del área mayor del cilindro en su retroceso. 1 válvula de alivio 1/2". 1 manómetro 0 - 80 bar. 1 check 1/2" con apertura de 5 bar. En función de lo anterior: 1. Calcular diámetro de las tuberías que unen la direccional con el cilindro, tomando como velocidad del aceite 3 m/seg. 2. Potencia consumida por cada bomba en cada fase del ciclo. 3. Torque transmitido por el motor eléctrico a la bomba de alta presión en el momento de la presión máxima. 4. Torque transmitido a la bomba de alto caudal en el momento de la velocidad rápida. 5. Si el cambio de velocidad lo hace en el 50% de su recorrido, calcule el tiempo del ciclo.
  • 28.
    PROBLEMA Nº 33 PRENSAEXTRUSORA DE ALUMINIO. Elaborar un circuito hidráulico para una prensa de extrusión de aluminio con una capacidad de 1.700 ton con las siguientes características: 1. Usar como cilindro principal uno de simple efecto, con un cilindro auxiliar de doble efecto conectado en su la parte posterior, para generar la velocidad rápida, este tendrá un recorrido de 1m, y ejercerá una fuerza aproximada de 7 ton empujando y 4,5 ton halando. 2. Velocidad rápida 16 pul/seg. con presión limitada a 800 psi, hasta tocar el cilindro de aluminio a extruir, luego bajar hidráulicamente a una velocidad máxima ajustable en la bomba de caudal variable entre 0,2 y 0,25 pul/seg. 3. El montaje de los cilindros debe ser horizontal. 4. Mientras el cilindro auxiliar efectúa la velocidad rápida, el cilindro principal debe llenarse de aceite a través de una válvula check de prellenado instalada entre éste y el tanque. 5. Usar como presión máxima del sistema 210 bar, suministrada por una bomba doble, una de caudal variable de 45 gpm, y otra de caudal fijo. 6. Filtrar todo el aceite de las bombas con 10 micrones en la conexión de tanque de las válvulas de alivio. 7. Verificar si hace falta descompresión, y en caso afirmativo, hacer el circuito correspondiente. 8. Calcular un tiempo aproximado de ciclo, si la velocidad lenta se aplica durante un recorrido de 30 cm, y para el retroceso se usa solo la bomba de caudal fijo.
  • 29.
    PROBLEMA Nº 34 BANDATRANSPORTADORA. Elaborar un circuito hidráulico para una banda transportadora la cual tiene acoplados 6 motores hidráulicos con las siguientes características: M1 = 3 HP - 2500 rpm M2 = 1/4 HP - 400 rpm M3 = 1/2 HP - 70 rpm M4 = 1 HP - 300 rpm M5 = 3/4 HP - 270 rpm M6 = 4 HP - 85 rpm M1 debe tener 3 velocidades, en un solo sentido, controladas por 2 válvulas de flujo y conmutadas mediante 2 direccionales de 1S, 2P cada una, usando el centro cerrado y la posición paralela, de tal forma que al tener corriente las dos direccionales, se sumará el caudal ajustado en cada control de flujo, y se obtendrán las 2.500 rpm; y al energizarlos individualmente el caudal será la proporción que tenga ajustada cada una. Implementar además un sistema para que el motor no se detenga bruscamente al desenergizar los solenoides. M2 hasta M5 son motores independientes, de velocidad fija, ajustada en un control de flujo montado antes de la direccional 1S, 2P centro cerrado, que los controla. M6 es bi direccional, controlado también por una direccional, teniendo la posibilidad de detenerse sin ningún tipo de freno. Especificar el sistema de bombeo, previendo un 20% más de caudal que el consumido por los actuadores, y una presión máxima de 50 bar, y una eficiencia del 80%. El sistema deberá arrancar sin presión alguna, y poder mantenerse así hasta que cualquiera de los motores deba moverse, Filtrar todo el aceite con eficiencia mayor al 99%
  • 30.
    PROBLEMA Nº 35 ACTUADORESCOMBINADOS. Elaborar un circuito hidráulico que funcione según: 1. Dos cilindros horizontales, que van a empujar una carga de 7 ton cada uno, a lo largo de todo su recorrido, debiendo moverse perfectamente sincronizados (con sistema de sincronismo hidráulico), primero con una velocidad de 15 cm/seg luego a 3 cm/seg y por último a 1 cm/seg. el retorno es libre. 2. Un cilindro vertical hacia abajo, que sube y baja una carga de 8 ton suspendida en su vástago a una velocidad de 4 cm/seg. 3. Un motor hidráulico bi direccional que debe generar una potencia de 3 hp a 1.100 rpm, tener un sistema de freno ajustable en ambos sentidos.  Todos estos actuadores se moverán al mismo tiempo.  Usar un solo motor eléctrico.  Hacer que el sistema pueda estar en reposo, sin presión.  Usar direccionales con control eléctrico.  Presión máxima 150 bar. Especificar: 1. Diámetros de todos los cilindros y las tuberías. 2. Desplazamiento del motor hidráulico. 3. Desplazamiento de la bomba. 4. Potencia y rpm del motor eléctrico.
  • 31.
    PROBLEMA Nº 36 CIRCUITOSECUENCIAL. Un sistema hidráulico con un cilindro horizontal, debe hacer un 50% de su recorrido en vacío, luego mover una carga de 50 ton. En sus conexiones del área del pistón y anular, tiene conectadas dos válvulas de secuencia (una en cada línea), montadas en paralelo con la tubería. El sistema funciona según lo siguiente: 1. Se energiza el solenoide S1 de la direccional quien establece el cuadro de las flechas paralelas, el aceite se dirige al área del pistón, y el cilindro se mueve sin carga alguna 2. Al llegar al 50% de su recorrido consigue la carga de 50 ton, la mueve hasta el final de su trayectoria. 3. Aumenta la presión del sistema, abre la válvula de secuencia, a la que llamaremos VS1, ajustada a 100 bar. 4. A la salida de esta válvula, el aceite consigue un motor hidráulico M1 de 85 cm3/rev el cual tiene conectado en su eje, un tambor de 20 cm. de diámetro, y a él una carga "F". 5. Una vez realizado el recorrido anterior, y después de cierto tiempo, se energiza el solenoide S2 de la direccional, y el pórtico "P" se comunica con "B", en esa línea que va al área anular. 6. También hay conectada en paralelo una válvula de secuencia VS2, ajustada a 20 bar. 7. A su salida conseguimos un motor hidráulico M2 de 150 cm3/rev, que en su conexión de tanque tiene conectada en serie una válvula check de 5 bar, ese motor no tiene carga en su eje. 8. El sistema de bombeo está compuesto por una bomba triple con caudales de 42 - 15 y 3 gpm respectivamente.
  • 32.
    9. Las dosprimeras están conectadas en circuito de alta y baja, y la tercera, se usara para generar presión piloto a la válvula direccional y la check pilotada. 10. Al área del pistón también está conectada en paralelo, una válvula check pilotada, para ayudar a evacuar el gran volumen de aceite que sale por esta tubería en el momento del retroceso del cilindro, y a la cual le llega aceite piloto desde una válvula direccional 3V, 2P, 1S normalmente cerrada, en el mismo instante que le llega corriente al solenoide S2 de la direccional principal. Armar el circuito usando solo los componentes listados:  Bomba triple con 42 - 15 y 3 gpm.  Motor eléctrico y Cuplón.  Válvula de alivio ajustada a 140 bar.  Válvula de descarga ajustada a 30 bar.  Válvula de alivio ajustada a 30 bar para presión piloto.  Válvula check con apertura de 0,1 bar.  Direccional 3P, 4V, 2S, centro abierto.  Direccional 3V, 2P, 1S, NC.  Válvula check pilotada.  100 bar. Válvula de secuencia VS1 ajustada a  Válvula de secuencia VS2 ajustada a 20 bar.  Motor hidráulico M1 de 85 cm3/rev  Motor hidráulico M2 de 150 cm3/rev  Válvula check con apertura de 5 bar.  Cilindro hidráulico 10" x 9" x 40". 1. Calcule las posibles rpm y torque que podría generar M2. 2. Cuanto es el valor máximo de la fuerza "F", y a qué velocidad lineal se mueve. 3. Cuanto caudal sale por el área del pistón cuando el cilindro está retrocediendo. 4. Cuál es la potencia del motor eléctrico, si consideramos una eficiencia del 80%.
  • 33.
    PROBLEMA Nº 37 PRUEBAHIDROSTÁTICA. Elaborar un circuito hidráulico para hacer pruebas de presión hidrostática a tubos, con las siguientes características:  Volumen de los tubos: 80 l  Presión de prueba: 2.000 psi  Liquido a usar: Agua. El sistema hidrostático consistirá de dos cilindros hidráulicos, conectados por el vástago, en donde uno de ellos de 4" de pistón, estará conectado mediante una check, a un tanque de agua, de forma tal que cuando el vástago salga, el cilindro succione agua del tanque para llenarse, en el recorrido contrario, expulsara el agua hacia el tubo, para que se llene progresivamente hasta el tope, sin presión alguna, y luego proceder a subirla hasta la del ensayo. Se deberá conectar otra check, a la tubería que suministra el agua al tubo, para evitar que el cilindro de 4" se llene con la misma agua que ha expulsado. El cilindro óleo hidráulico es de 2 1/2" x 1" x 15", conectado a: Una direccional 4V, 3P, 2S, centro con "P" conectada al tanque y los demás pórticos bloqueados. Una válvula de alivio. Una bomba acoplada a un motor eléctrico de 20 hp Y 1.800 rpm succionando de un tanque. Un presostato. 1. Elabore el circuito. 2. Cuantos ciclos deben hacerse para una prueba. 3. Cuantos minutos dura la prueba. 4. Cuál es el desplazamiento y la presión de la bomba.
  • 34.
    PROBLEMA Nº 38 CHECKPILOTADAS. El circuito de la figura corresponde a un sistema elevador, en el cual se tiene una bomba doble, de 8 y 1 gpm, una de ellas para subir las cargas y la otra para bajarlas. La subida se efectúa energizando solo S1, permitiendo que todos los cilindros alcancen la presión de la válvula de alivio. La bajada, energizando solo S2, el resto del tiempo el aceite recirculará al tanque. 1. Diga cuál debe ser el valor mínimo de la presión "P" para que las cargas suban. 2. Calcule el valor mínimo de la presión piloto "Pp" para que las cargas bajen. 3. Si cada cilindro tiene una carrera de 18" en cuanto tiempo suben las cargas. 4. Cual debería ser la potencia mínima del motor eléctrico, para efectuar el trabajo. S1 S2 Pp P P T A B P A B T 5000 lb 5000 lb 8" 1" 4" 5000 lb 4:1 3:1 2:1 M 8 1 2" 1 ½" 2"
  • 35.
    PROBLEMA Nº 39 PRENSADE EXPANSIÓN. Implementar un circuito hidráulico para un sistema de expansión y conformado de cilindros metálicos de poco espesor, según lo siguiente: Un cilindro vertical de 4" x 1 3/8" x 20" en cuya carrera de bajada, sujeta y expande levemente un cilindro metálico hueco, mediante un cono invertido conectado en su vástago. Debido a que la carrera de trabajo se efectúa cuando el aceite entra por el área anular, la subida debe ser lo más rápido posible, a tal efecto se usará un circuito regenerativo para el 90% del recorrido, accionado mediante una direccional 3V, 2P, 1S de forma tal que cuando haya tensión en la válvula de 3V, actúe el regenerativo, y cuando no, el sistema funcione con su direccional 4V, 3P, 2S solo el ultimo 10% del recorrido. Una vez que el cilindro vertical haga su recorrido total hacia abajo y alcance su fuerza de anclaje de 16.000 lb, debiéndola mantener herméticamente (usando la válvula adecuada) por el resto del ciclo, comenzara a girar un motor hidráulico comandado por una direccional de 2P, 1S, que hace rotar todo el conjunto a 400 rpm, alcanzando estas vueltas en 1 seg. Generando una potencia de 10 hp., entrando luego en funcionamiento 2 cilindros hidráulicos de 3½” x 1” x 3” lateralmente para el conformado, moviéndose independiente uno del otro, haciendo cada uno una fuerza máxima de 7.000 lb y a una velocidad de salida de 1 pul/seg. Controlada mediante un control de flujo compensado instalado antes de la válvula direccional; al hacer estos cilindros un ciclo completo, frenará el motor hidráulico en 2 seg., subirá el cilindro principal, se liberará la pieza ya conformada y el sistema estará sin presión listo para un nuevo ciclo de trabajo. La bomba es de 33 cm3/rev, acoplada a un motor eléctrico que gira a 1.800 rpm La presión máxima del sistema no debe exceder los 1.500 psi. 1. Elabore el circuito y calcule el tiempo del ciclo.
  • 36.
    PROBLEMA Nº 40 MAQUINACEPILLADORA. Conectar un circuito hidráulico para una cepilladora, en donde un cilindro horizontal de 4” x 2 ½” x 140” deberá extender su vástago a una velocidad de 30 pul/seg usando circuito regenerativo, la carrera de trabajo la efectúa cuando el vástago se retrae, y debe hacerlo a una velocidad ajustable entre 5 y 15 pul/seg y a una presión máxima de 900 psi. Armar un circuito usando los componentes y la secuencia que se dan a continuación. 1. Grupo de bombeo compuesto por el tanque con sus accesorios, motor eléctrico 1800 rpm acoplado a una bomba doble, en la cual la de mayor caudal es de pistones y desplazamiento variable, con compensador comandado a distancia, la mas pequeña es de 10 gpm de caudal fijo, usada solo para fines de enfriamiento y filtrado del aceite con 5 micras y eficiencia superior a 98%. 2. Una válvula direccional pilotada con piloto y drenaje internos, la cual tiene su pórtico “A” taponado externamente, con S1 establece la posición paralela y con S2 la posición cruzada, en su posición central “P” está bloqueado y los otros 3 pórticos están conectados entre sí y al tanque. 3. Una válvula de freno con doble piloto y check integral, conectada entre el área anular del cilindro horizontal cuyo vástago sale hacia la derecha, y el pórtico “P” de la direccional. 4. Un control de flujo compensado en presión y temperatura con check integral conectado entre el área del pistón y el pórtico “B” de la direccional, para regular las velocidades de trabajo. 5. Una check adicional conectada en paralelo con el control de flujo para ayudar a manejar el gran caudal generado en el momento del regenerativo. 6. Un filtro de 5 micras con indicador eléctrico de suciedad, y válvula de by pass, instalado en la bomba de paletas. 7. Una válvula direccional normalmente abierta de 2V, 2P, 1S conectada al compensador de la bomba, para que no haya presión ni caudal cuando no esté energizada.
  • 37.
    8. Una válvulade alivio para evitar sobre presiones en la bomba de pistones, ajustada a 1000 psi. 9. Un intercambiador de calor agua – aceite. 10. Un sistema de protección para el filtro y el intercambiador, ajustado a 100 psi a la salida de la bomba de paletas. Con la información anterior: 1. Arme el circuito. 2. Calcule los diámetros de todas las tuberías. 3. Especifique los desplazamientos de las bombas. 4. Calcule la potencia del motor eléctrico usando una eficiencia de 85%. 5. Calcule el volumen del tanque.
  • 38.
    PROBLEMA Nº 41 PRENSA20 TON. Completar con líneas el circuito mostrado, para una prensa de embutido de 20 ton, con cojín, según el siguiente funcionamiento: 1. Aproximación del cilindro, energizando S1 y S3, por un recorrido de 8". 2. Al desenergizar S3, carrera de trabajo con fuerza máxima, por 4" de recorrido, y comienzo de la contrapresión del cojín, cuya relación de fuerzas es de 4:1. 3. Regreso rápido, energizando S2 y S3. 4. Calcule el tiempo del ciclo, si la potencia instalada es de 5 hp. M S1 S2 Cojin Dp = 3" 1 " 4 " 4. 25" S3
  • 39.
    PROBLEMA Nº 42 MOTORESEN PARALELO. Usando solo los componentes que se listan, armar el circuito. 1 Motor hidráulico 1 Kw y 400 rpm. 1 Motor hidráulico 2 Kw y 600 rpm. 1 Motor hidráulico 0,5 Kw y 650 rpm. 1 Filtro de retorno y enfriador. 2 Válvulas check. 1 Válvula de alivio controlada eléctricamente mediante una direccional, que al no tener corriente, debe mantener la presión. 1 Bomba de caudal variable. 1 Bomba de caudal fijo. 1 Motor eléctrico de eje pasante y 1.800 rpm tanque y accesorios. 3 Controles de flujo compensados. Los motores estarán conectados en paralelo, cada uno suministrando los requerimientos antes mencionados, con un control de flujo instalado antes de cada motor, para limitar el caudal en cada uno. Los retornos se unirán para pasar por el enfriador y el filtro antes de llegar al tanque. Las dos bombas estarán conectadas a la misma línea con una válvula de alivio ajustada a 70 bar. Calcular el caudal de aceite necesario e incrementarlo en un 20%, para los cálculos. Usar eficiencia de 80% para el cálculo de la potencia eléctrica. La bomba de caudal fijo solo suplirá el 30% del caudal total. Calcular los desplazamientos de las bombas, y la potencia del motor eléctrico.
  • 40.
    PROBLEMA Nº 43 CIRCUITOINTENSIFICADOR. Tenemos un cilindro vertical de 4" x 1 1/2" x 10" el cual bajara rápido hasta tocar el material a comprimir, la presión del sistema no deberá exceder de 1.500 psi, pero la fuerza que se requiere en el cilindro es de 56.000 lb, en una distancia de 1" y en un tiempo de 1 seg. Sin incrementar la presión del sistema. Desarrolle un circuito con un cilindro hidráulico usado como intensificador, para lograr lo anterior. Tomar en cuenta que el cilindro principal tiene acoplada a su vástago, una carga de 500 lb la cual hay que contrabalancear. Usar circuito de alta y baja para los movimientos, con un motor eléctrico de 10 hp Y 1.800 rpm. Usar una presión de 500 psi como mínima para el circuito de alta y baja. Especificar: 1. Desplazamiento de las bombas. 2. Diámetros del pistón y vástago, y recorrido mínimo del cilindro intensificador 3. Tiempo del ciclo.
  • 41.
    PROBLEMA Nº 44 ESTRIADORADE RODILLOS. Completar el circuito para una maquina estriadora de rodillos que cumpla con el siguiente ciclo: 1. Acercamiento y contacto de la cuchilla estriadora a 8 cm/seg. 2. Cambio de velocidad a 23 cm/seg, cuando toca la leva. 3. Inversión de movimiento a través de la leva ubicada entre los topes, ajustable mediante control de flujo. Fuerza de trabajo = 900 Kg. Pmáx. = 60 bar Dv = 45 mm. RODILLO Cuchilla estriadora M P BA T P BA T
  • 42.
    PROBLEMA Nº 45 MANDRILADORAVERTICAL. Conectar el circuito para una mandriladora vertical con una fuerza de 600 Kg a una presión de 35 bar con el siguiente ciclo: 1. Avance rápido a 1000 cm/min energizando S3, por 58 cm. 2. Avance lento a 75 cm/min con S3 + S1, por 6 cm. 3. Avance fino a 25 cm/min con S3+S1+S2, por 6 cm. 4. Retorno rápido energizando S4. Calcular: Desplazamiento de la bomba, Dp, Dv, ajuste de la válvula de contrabalance. Tiempo del ciclo. S3 S4 P T A B P T S1 S2A B A B P T M 1200 rpm 450 Kg
  • 43.
    PROBLEMA Nº 46 GATOHIDRÁULICO. Conectar el circuito mostrado para que el gato de accionamiento manual funcione según lo siguiente:  El bombeo se efectuara mediante un cilindro de doble acción usado como bomba manual.  Se requiere que en cada movimiento de la palanca, la carga del cilindro de trabajo suba la misma distancia.  No agregar componentes adicionales a los mostrados.  La carga descenderá abriendo la llave de paso, adherida al tanque. Cilindro de trabajo Aereador Tanque Llave de paso CILINDRO BOMBA RELACION 2:1
  • 44.
    PROBLEMA Nº 47 VULCANIZADORADE CAUCHO. Elaborar un circuito hidráulico para una vulcanizadora múltiple con las siguientes características:  Numero de cilindros de simple efecto: 3  Fuerza de cierre: 50 - 70 y 90 ton. Respectivamente.  Carrera: 13 - 18 y 25 cm. Respectivamente.  Tiempo de subida: 1,5 seg.  Velocidad de bajada: 5 cm/seg.  Peso muerto: 1 - 4 y 6 ton. Respectivamente.  Presión máxima: 150 bar. La secuencia de trabajo para cada cilindro es la siguiente: 1. Subir con velocidad rápida hasta tocar el molde. 2. Subir la presión, hasta el máximo, en este momento la bomba debe dejar de actuar, y hay que garantizar que la presión se mantenga en el cilindro, con una variación máxima permisible de un 10%, por un tiempo especificado. 3. Una vez concluido este tiempo, deberá ocurrir una descompresión. 4. Bajada a la velocidad especificada contando solo con su propio peso. 5. No hay simultaneidad de movimientos.
  • 45.
    PROBLEMA Nº 48 PRENSACON ACUMULADOR. Elaborar un circuito hidráulico especificando todos sus componentes, para una prensa vertical hacia arriba la cuál usando un cilindro de simple efecto con vástago de 8” genere una fuerza de 100.000 lb por dos minutos, con una variación máxima de 10%. La secuencia de movimientos deberá ser: 1. Subida sin carga con presión máxima de 300 psi a 6 pul/seg. 2. Al tocar la carga, la velocidad deberá ser de 0,6 pul/seg. Y alcanzar la fuerza máxima, manteniéndola durante los dos minutos, tomando en cuenta una fuga de aceite en el sistema de 10 pul3 /min., la cual deberá ser repuesta por un acumulador y un presostato. 3. Una vez pasado el tiempo, deberá bajar a una velocidad de 3 pul/seg. Usando solo el peso de 3.600 lb Que se encuentra sobre el vástago. 4. Usar bomba doble, en donde la bomba de mayor caudal se use solo para la aproximación rápida, y estará conectada directamente al cilindro, sin pasar por la direccional. 5. La bajada por el propio peso deberá hacerse mediante el uso de una check pilotada conectada en paralelo a la línea de alimentación del cilindro y al tanque. 6. La presión máxima de la bomba de menor caudal en el momento de pilotar la check para la bajada será de 550 psi. 7. Usar una direccional solo para la bomba pequeña, para obtener la velocidad lenta de subida y para pilotar la check. 8. En el momento que se mantiene la alta presión, la bomba de alto caudal deberá estar filtrando el aceite con 10 micras y eficiencia superior al 98%.
  • 46.
    PROBLEMA Nº 49 SISTEMAHIDRÁULICO PARA HORNOS DE FUNDICIÓN. Elaborar un sistema hidráulico para volcar 2 hornos, uno de 50 ton. Y otro de 20 ton, las velocidades de subida y bajada serán de 2 cm/seg. Regulables, pudiéndose detener en cualquier posición.  Para el horno de 50 ton hacer un sistema de forma tal que si hay falla eléctrica, baje automáticamente, a la misma velocidad.  Contemplar para cada uno una puerta que será movida por un motor hidráulico, conectado a una caja reductora de velocidad 10:1 y esta a un rodillo de 4” de diámetro.  Peso de cada puerta: 2600 Kg.  Velocidad de las puertas: 2,5 cm/seg.  Presión máxima de trabajo: 150 bar.  Los hornos podrán moverse simultáneamente.
  • 47.
    PROBLEMA Nº 50 MOTORVARIABLE. Elabore un circuito en el cual un motor hidráulico bi-direccional de 100 cm3 /rev, gire según lo siguiente: 1. Arranque de 0 a 2.500 rpm hasta llegar a un torque de 79,5 Nm. 2. Luego bajar la velocidad a 1000 rpm y poder subir el torque hasta 111,3 Nm. 3. Por último bajar a 300 rpm hasta 270,3 Nm.  La secuencia anterior debe ser hidráulica y consecutiva, y debe poder hacerse en ambos sentidos.  Usar una sola válvula direccional.  Se quiere que una vez terminado el ciclo, en cada sentido, el motor frene hidráulicamente, con freno ajustable. Con los datos anteriores: 1. Elabore el circuito. 2. Calcule la mínima potencia eléctrica a instalar, usando una eficiencia del 100%.
  • 48.
    PROBLEMA Nº 51 INYECTORADE ALUMINIO. Diseñar un circuito hidráulico para una inyectora de aluminio, con las siguientes características:  Fuerza de cierre de molde: 100 ton.  Velocidad de cierre rápido: 8 cm/seg.  Velocidad de cierre lento: 0,8 cm/seg.  Recorrido de los cilindros auxiliares: 50 cm.  Diámetro de los cilindros auxiliares: 2 1/2"  Cantidad de cilindros auxiliares: 2  Fuerza de inyección: 2 ton  Diámetro cilindro de inyección: 6"  Velocidad de inyección: de 15 a 25 cm/seg.  Potencia motor eléctrico: 20 hp y 1200 rpm Secuencia de trabajo: 6. Cierre a alta velocidad usando los cilindros auxiliares. 7. Cierre a baja velocidad. 8. Inyección. 9. Retracción del cilindro de inyección. 10. Apertura rápida del molde.  Usar bombas independientes para inyección y cierre.  Usar cilindro de simple efecto para el cierre.  Implementar sistema mecánico - hidráulico para que la maquina no comience el ciclo si la puerta está abierta.  Usar acumulador con alivio y descarga hidráulica.
  • 49.
    PROBLEMA Nº 52 DOSIFICADOR. Diseñarun sistema dosificador de aceite, con las siguientes características:  Volúmenes a dosificar entre 3 litros mínimo y 5,68 litros como máximo.  Todo el aceite deberá ser filtrado con eficiencia superior al 98% con 5 micrones antes de ser dosificado,  Mientras no haya dosificado, todo el aceite estará recirculando al tanque, filtrado con 10 micrones y 98% de eficiencia.  El tiempo de cada dosificado será de 10 seg pudiendo ajustarse eléctricamente a tiempos diferentes mediante interruptores eléctricos separados 70 cm.  Viscosidad del aceite: 200 cSt A 40 ºC. 1. Calcular, seleccionar y especificar todos los componentes involucrados en el circuito.
  • 50.
    PROBLEMA Nº 53 FABRICACIÓNDE TUBOS POR CENTRIFUGADO. Este es un sistema de fabricación de tubos por centrifugado, para la conducción de aguas negras, y consiste en hacer girar un molde con la forma del tubo deseado, a bajas revoluciones, hasta alcanzar la temperatura óptima de vaciado. Una vez alcanzada ésta, las rpm aumentan y se produce el vaciado del metal fundido, el cual por efecto de la fuerza centrifuga, se adherirá a las paredes de éste, y tomará su forma. Una vez vaciado el volumen de metal correspondiente al tubo, habrá que detener el molde rápidamente antes de que solidifique por completo. El molde se hace girar mediante un motor hidráulico, el cual arrancará desde velocidad cero, hasta 300 rpm en 3 seg., la velocidad de régimen será de 1.800 rpm y el frenado deberá hacerse en 1 seg. Datos técnicos:  Peso del molde vacío: 500 Kg.  Peso del molde cargado: 580 Kg.  Diámetro externo del molde: 25 cm. 1. Elaborar un circuito para lo que se especifica. 2. Calcular la presión generada en el frenado.
  • 51.
    PROBLEMA Nº 54 ALIMENTADORPARA UN HORNO DE CERÁMICA. Elaborar un circuito hidráulico para un alimentador de un horno de cerámica, compuesto por un cilindro de doble efecto montado horizontalmente con un recorrido de alimentación de 210 cm, el cual deberá hacerlo en 56 min empujando una carga de 2.000 Kg. El retroceso no deberá demorar más de 10 seg con una carga máxima de 500 Kg. Durante el movimiento lento se deberá garantizar un filtrado total del aceite con 3 micrones para que no se produzca atascamiento en los equipos de control de caudal. Usar solamente una electro válvula direccional, la cual solo deberá energizarse para el retorno rápido. Disponer de una bomba manual y una direccional manual para mover el alimentador en caso de falla eléctrica.  Presión máxima del sistema: 50 bar.
  • 52.
    PROBLEMA Nº 55 PRENSAPRECOMPACTADORA DE BRIQUETAS. Elaborar un circuito hidráulico para prensar el material fundente de los electrodos, usando una prensa con dos cilindros hidráulicos enfrentados verticalmente, y que se mueven según la siguiente secuencia: 1. Bajada rápida del cilindro superior con una velocidad de 8 cm/seg. Hasta llegar a tope haciendo una fuerza de 2 ton, manteniéndose herméticamente en esa posición. 2. Comienzo de la compresión con el cilindro inferior con una velocidad de 4 cm/seg. Hasta llegar a 15 ton. De fuerza, luego cambiar a 2 cm/seg. Hasta llegar a 26 ton. 3. Retirada del cilindro superior a la mayor velocidad posible. 4. Expulsión de la briqueta con el cilindro inferior hasta llegar al final del recorrido con velocidad de 8 cm/seg. Manteniéndose extendido por un tiempo establecido, ajustable mediante temporizador. 5. Bajada del cilindro inferior hasta el tope, con fuerza de 5 ton. Y velocidad máxima.  Ambos cilindros son de Dp = 8" Dv = 4" C= 15"  Mientras no haya movimiento de los cilindros el sistema no deberá tener presión, y estar filtrando el aceite con 10 micrones, y eficiencia de 99,9%
  • 53.
    PROBLEMA Nº 56 PRENSASMÚLTIPLES PARA MADERA. Elaborar un sistema hidráulico para mover tres prensas para madera, con las siguientes características:  Una de ellas deberá subir a 10 cm/seg hacer una fuerza de 40 ton constante durante 5 min, con una variación máxima permisible de un 10%.  Otra deberá subir a razón de 15 cm/seg y hacer una fuerza máxima instantánea de 10 ton  La ultima deberá tener una fuerza máxima de 20 ton sin mantenerse, pero la velocidad deberá poderse variar desde 5 hasta 12 cm/seg.  Presión máxima del sistema: 290 bar.  Presión de acercamiento: 50 bar.  Los cilindros usados en cada caso son verticales moviéndose de abajo hacia arriba y doble efecto.  Las prensas no se moverán simultáneamente.  Prever un sistema independiente en cual filtre al aceite 20 veces por hora con 10 micrones, eficiencia superior al 99% e indicador eléctrico y suministre presión piloto al sistema.
  • 54.
    PROBLEMA Nº 57 DOBLADORADE TUBOS DE ESCAPE. Preparar un circuito hidráulico para una dobladora de tubos de escape, con las siguientes características: 1 Cilindro principal: fuerza: 26 ton, velocidad de avance: 3 cm/seg. 2 Cilindros de contrapresión para las mordazas con dp = 3 1/4" 1 Cilindro para expansión de tubos con fuerza de: 9 ton halando y 2 cm/seg. El cilindro principal se encargará de efectuar los dobleces del tubo, los de contrapresión ejercen una contrapresión a la mordaza y se mueven simultáneamente y en sentido contrario al principal. El cilindro de expansión, aumenta el diámetro de los tubos para que puedan encajar uno en el otro para soldarlos. Usar como presión del sistema: 210 bar. Filtrar todo el aceite en el retorno con 10 micras y eficiencia superior al 98%.
  • 55.
    PROBLEMA Nº 58 PRENSACON COJÍN. Preparar un circuito hidráulico para una prensa de 550 ton con cojín. Presión máxima del sistema 210 bar, con un metro de recorrido. Según el siguiente funcionamiento: El descenso deberá ser rápido hasta casi tocar el molde, sin golpearlo, la velocidad de prensado preliminar debe ser de 2,5 cm/seg y la final de 0,8 cm/seg con cambio hidráulico. Para el prensado preliminar bastan 70 Kg/cm2. Usar un cilindro de simple efecto para el prensado y dos cilindros auxiliares para el retorno. El cojín es un cilindro vertical que se coloca en contrasentido al cilindro principal y le ejerce una contrapresión, en la bajada. La subida la realiza al mismo tiempo que el principal. Los datos y la secuencia son:  Velocidad rápida por caída libre: 30 cm/seg.  Velocidad rápida de trabajo 2,5 cm/seg.  Velocidad lenta de trabajo 0,8 cm/seg.  Subida cilindro principal y cojín.  Presión de cojín: 200 Kg./cm2.  Relación de fuerza de prensado y fuerza del cojín 4 : 1  Peso suspendido del vástago del cilindro principal: 2,5 ton  Filtrar el aceite 10 veces por hora, con bomba auxiliar eficiencia de 98% y 5 micras.  Calcular la descompresión y hacer el circuito hidráulico correspondiente.  Disponer de un sistema independiente para presión piloto.
  • 56.
    PROBLEMA Nº 59 PLATAFORMAY MOTOR El circuito mostrado pertenece a una plataforma hidráulica, a la cual se le suben personas de 100 lb cada una, y al moverse esta, hace girar un motor hidráulico que tiene en su eje una carga tal que genera un torque de 95,59 lb-in. 1. Calcule el número de personas que deberían subirse a la plataforma para que el motor comience a girar. 2. Cuantas vueltas dará el motor cuando baje toda la plataforma. 3. A cuantas rpm girara el motor si la plataforma baja en 0,2 seg. 4. Calcule el diámetro de la tubería que une el cilindro de la plataforma con el horizontal, si tomamos una velocidad del aceite de 6,28 m/seg, y la bajada en 0,2 segundos. 5. Cuantos gpm pasarán por el motor hidráulico. 6. Cuál es la velocidad del aceite en el área anular. 100 lb c/u C = 18" 95,59 lb-inVg = 1,25 in3 /rev 3" 6" 2" 2" 1¾”
  • 57.
    PROBLEMA Nº 60 COMPACTADORA. Elaborarun circuito hidráulico para una compactadora con un cilindro horizontal de 20" x 17" x 100", el cual en su recorrido de compactado, la carga se incrementa a razón de 7.853,98 lb por cada pulgada de recorrido. Para el retorno, deberá vencer una carga de 60.000 lb, el sistema está compuesto por una bomba triple de 55 - 35 y 20 gpm respectivamente, conectadas en circuito de alta y baja, en el cual la válvula de descarga de la etapa de mayor caudal, está ajustada a 650 psi, la correspondiente a la de 35 gpm está ajustada a 1.400 psi, y la de alta presión a una de alivio a 2.500 psi. Debido al gran volumen generado en el retroceso por el área del pistón, conectar una check pilotada, para ayudar a evacuar el aceite en el momento del retroceso. Usar direccional pilotada con centro abierto, para que cuando no haya movimiento, las bombas estén sin presión. 1. Elabore el circuito. 2. Calcule el tiempo de un ciclo ( ida y vuelta ) 3. Cuál es la mínima potencia que debería tener un motor eléctrico, usando una eficiencia del 83 %. 4. Cuál es el caudal que sale por el área del pistón, cuando el cilindro está retrocediendo.
  • 58.
    PROBLEMA Nº 61 ALTAY BAJA CON VENTING. 1. Con cual combinación de solenoides energizados se obtiene la fuerza de empuje máxima. 2. Con cuales solenoides se obtiene la velocidad máxima de salida, si no hay carga en el vástago. 3. Cuál es el valor en pul/seg de la velocidad máxima de salida. 4. Si energizamos S4 Y S2 cuál será la fuerza máxima disponible en el vástago. 5. Si suponemos una carga de 200 lb en el vástago y energizamos solo S3, diga cuantos hp suministra el motor eléctrico, cuando el vástago sale. 6. Con una carga de 2200 lb y con S2 Y S3 energizados, calcule a qué velocidad se mueve la carga. S2 S3 S4 S5 2000 psi 750 psi 1200 psi 5 gpm P T A B P T A B M 10 gpm 300 psi 1"C = 40" 3"
  • 59.
    PROBLEMA Nº 62 DOBLEVASTAGO Y CONTRAPRESIÒN. Dado el circuito de la figura: 1. Calcular la presión “P” para que el sistema suba la carga de 700 Kg. 2. En cuanto tiempo subirá la carga? 3. A qué velocidad subirá la carga? C = 30"6" 2" 4" 5 bar F = 700 Kg M Vg = 3 in3/rev 13,19 bar P = ? 850 rpm 1"
  • 60.
    PROBLEMA Nº 63 MAQUINACORTADORA. Se quiere construir una maquina hidráulica que mediante el giro de dos rodillos haga avanzar una lamina, siempre la misma longitud, para que luego un cilindro hidráulico de 5” x 2 ½” x 2” la corte. Para ello se conecta un motor hidráulico con un desplazamiento de 100 cm3/rev a uno de los rodillos cuyo diámetro es de 40 cm y de 180 Kg de peso, el cual tiene que generar un torque para arrastrar la lámina de 100 Nm. El rodillo tiene alcanzar 700 rpm en 1,2 seg y pararse por completo en 1 seg, luego tiene que actuar el cilindro, haciendo un recorrido de 2" en 0,5 seg, ejercer 20 ton de fuerza por 1 seg, y por ultimo retroceder. Elabore el circuito hidráulico especificando todos los componentes involucrados. El momento de inercia I de un cilindro macizo viene dado por la relación: En donde I = Momento de Inercia Kg . m2 m = Peso del cilindro en Kg. r = Radio del cilindro en metros. 2 * 2 rm I 
  • 61.
    PROBLEMA Nº 64 CILINDROY BOMBA DOBLE. Se requiere un circuito hidráulico con un cilindro horizontal de 4" x 3" x 20" el cual se moverá sin carga las primeras 8" de recorrido. Durante las 10" siguientes, la carga es de 5 ton, y para el resto del recorrido 16 ton, para el retroceso la carga es de 500 Kg. El circuito deberá ser tal que el cilindro se mueva la primera parte de su carrera, con alta y baja y circuito regenerativo, luego, al tocar un sensor de posición, eliminara el regenerativo, y quedara solo con la configuración de alta y baja hasta el final. La bomba doble de la que se dispone es de 30 y 18 gpm respectivamente, y la válvula de descarga está ajustada a 900 psi. Hacer el regenerativo en la válvula direccional principal, y procurar que cuando no haya movimiento, las bombas, descarguen el aceite libre al tanque. Con la información anterior: 1. Elabore un circuito que cumpla con el enunciado. 2. Calcular el tiempo del ciclo. 3. Calcular la potencia del motor eléctrico.
  • 62.
    PROBLEMA Nº 65 PRENSADE CONFORMADO. Elaborar un circuito hidráulico para una prensa de conformado de 700 ton con el siguiente ciclo: Cilindro vertical de simple efecto con 36" de vástago, el cual lleva montada una mesa de trabajo de 10 ton de peso total. El tiempo total que debe emplear el cilindro en subir y bajar su carrera de 12" no debe exceder los 2 min., empleando dos velocidades de subida y una de bajada; la lenta de subida utiliza el 30% del tiempo total, repartiendo el resto del tiempo en partes iguales en la subida rápida y la bajada. Debido al gran diámetro del cilindro principal, no se dispone de mayor presión para que pueda bajar por su propio peso, por lo tanto se dispondrá de dos cilindros auxiliares, conectados a los lados de la bancada, que servirán solo para halar la mesa, estos serán de 4" x 1 3/4". El gran volumen de aceite del cilindro de 36" irá directamente al tanque a través de una válvula de descarga. Usar motor eléctrico de 30 hp. Y 1.800 rpm con una bomba doble cuyo primer cuerpo es de caudal fijo y el segundo de caudal variable. La subida rápida, la cual se efectuara en el 80% del recorrido, se hará sumando el caudal de las dos bombas, usando solo la variable para la velocidad lenta de prensado y bajada. La conmutación de velocidades se hará mediante un presostato, el cual sensara el incremento de presión cuando comience el conformado, y sacará de circulación la bomba fija, quedando la variable hasta el final del prensado, debiendo mantener la presión varios minutos.
  • 63.
    No usar direccionalpara la bomba de caudal fijo, en su lugar utilizar una válvula check pilotada y una válvula de alivio pilotada, cuyos pilotos y venting convergen a una direccional de 1 solenoide, la cual al tener tensión, cierra la de alivio y abre la check. La bajada la hará la bomba variable actuando sobre los cilindros auxiliares, a través de una direccional pilotada de 3P, también existirá una válvula de alivio pilotada con una direccional 2V, 2P, 1S, normalmente abierta, montada en el venting. Se enfriara y filtrara todo el aceite de la bomba variable. Adicionar circuito de descompresión. PROBLEMA Nº 66 CIERTO O FALSO Diga si cada una de las siguientes proposiciones son ciertas o falsas. 1. Una válvula de descarga está bien aplicada cuando la línea de pilotaje está conectada al tanque. 2. Las válvulas de secuencia se usan para limitar la presión máxima en la línea primaria 3. Las válvulas de secuencia se usan para limitar la presión máxima en la línea secundaria. 4. La bomba de paletas de caudal fijo tiene drenaje interno. 5. La bomba de pistones axiales de caudal fijo, no tiene drenaje externo. 6. En las direcciones hidráulicas de los vehículos de paseo, el caudal que genera la bomba, es directamente proporcional a las rpm del motor. 7. Un cilindro conectado en circuito regenerativo necesita más presión para ejercer la misma fuerza, que otro igual que no esté conectado en regenerativo. 8. El torque en un motor hidráulico depende del caudal de la bomba. 9. No existen check pilotadas con drenaje externo.
  • 64.
    10. Si duplicamosel diámetro de un cilindro hidráulico, obtendremos el doble de fuerza. 11. Al aumentar la presión en un sistema hidráulico se está aumentando proporcionalmente la velocidad. 12. En un sistema hidráulico con acumulador, pueden generarse caudales instantáneos mucho mayores que el de la bomba. 13. Los cilindros de doble vástago no pueden conectarse en circuito regenerativo, cuando los vástagos son del mismo diámetro. 14. Al haber desgaste en un motor hidráulico de pistones axiales, la bomba se vuelve ruidosa. 15. Todas las bombas duran más si trabajan a la mitad de su presión nominal. 16. Una válvula de alivio podría utilizarse como un medio eficiente para calentar el aceite. 17. Si reducimos el diámetro del vástago de un cilindro, se reducirá el tiempo del ciclo que este efectúa. 18. La compresibilidad del aceite es de aproximadamente 1% a 1.000 psi. 19. Las bombas de pistones radiales son las más adecuadas para manejar grandes caudales de aceite. 20. Una válvula de alivio no puede usarse como freno. 21. Una bomba hace ruido cuando su filtro de succión está tapado. 22. Una bomba es ruidosa cuando tiene los rodamientos dañados. 23. Cuando un filtro de succión se obstruye, el aceite se calienta. 24. Una bomba de caudal variable no debería montarse sumergida en el tanque de aceite. 25. Los cilindros de simple efecto no deben conectarse en circuito regenerativo. 26. Los cilindros de simple efecto no deben conectarse en circuito de alta y baja. 27. El 70% de las fallas en los sistemas hidráulicos se deben a aceite sucio.
  • 65.
    28. Cuando unabomba cavita, el aceite se calienta. 29. Cuando el filtro de succión se tapa, la bomba cavita. 30. Controlar el flujo que sale del área anular de un cilindro, produce presiones superiores a las de la válvula de alivio, antes del control de flujo. 31. En el compensador de una bomba de caudal variable, es donde ajustamos el caudal de la misma. 32. Si en un cilindro horizontal queremos fuerza y velocidad máxima desde el principio del recorrido, debemos usar un circuito de alta y baja. 33. Mientras mayor viscosidad tenga el aceite hidráulico, menores serán las pérdidas de carga por fricción en las tuberías. 34. Si los retornos de grandes tuberías no llegan debajo del nivel del aceite la bomba se vuelve ruidosa. 35. Si el tubo de drenaje de una bomba de pistones axiales no retorna debajo del nivel del aceite la bomba se puede vaciar después de largos periodos de inactividad. 36. Si el tubo de retorno de una válvula de alivio que está funcionando constantemente con presión, se conecta cerca del tubo de succión de una bomba, el sistema tiende a recalentarse. 37. Una direccional pilotada con el centro abierto, debe tener el piloto interno. 38. Al aumentar la presión en un sistema hidráulico se está aumentando la aceleración de los actuadores. 39. La compresibilidad del aceite varía de 0.4 a 1% cuando está sometido a una presión de 1000 psi. 40. El peso del aceite varía con la viscosidad del mismo. Pero un peso entre 55 y 58 libras por pie cúbico cubre el rango de viscosidades desde 150 a 900 SSU a 100°F. 41. La presión atmosférica empuja el aceite hacia el pórtico de succión de las bombas. 42. La función de una bomba no es generar presión. Su función es crear flujo, la presión se origina por las restricciones que consigue el aceite a su salida. 43. Las bombas usadas para transmitir potencia son usualmente de desplazamiento positivo.
  • 66.
    44. El fluidosiempre toma el camino de menor resistencia. 45. Las perdidas por fricción en una tubería varían con la velocidad. 46. La velocidad del flujo en una tubería es inversamente proporcional al cuadrado de su diámetro interno. 47. Las tuberías flexibles de acero y cobre normalmente se nombran por sus diámetros externos. 48. Las mangueras y tuberías de acero no flexibles son nombradas por su diámetro interno.
  • 67.
    PROBLEMA Nº 67 EXTRUSORADE LADRILLOS Elaborar un circuito hidráulico para una extrusora de ladrillos en la cual los actuadores involucrados son: un cilindro principal de 8" x 3 1/2" x 60", un cilindro de 2 1/2" x 1 3/8" x 10", un motor hidráulico para mover la cernidora la cual debe suministrar un torque de 120 Nm. La secuencia es: 1. Avance rápido del cilindro principal por 30 " con el caudal total del sistema, una vez alcanzada cierta presión detectada por un presostato, sacara de funcionamiento la bomba de alto caudal, quedando solo la de bajo volumen haciendo una velocidad de 2,3 pul/seg por 20" hasta generar una fuerza de 140.000 lb detectada por un segundo presostato, el cual detendrá el cilindro principal y dará la señal al cilindro de la compuerta para que se abra llegándole un caudal de 5 gpm desde la bomba de bajo caudal. 2. Una vez la compuerta arriba, la bomba de alto caudal expulsa el ladrillo por una distancia de 10". 3. Completada la expulsión, la bomba de mayor caudal retrocede el cilindro principal a razón de 8,53 pul/seg., y la bomba de bajo caudal baja la compuerta y hace girar el motor hidráulico simultáneamente durante 5 seg. 4. El sistema de bombeo está conectado a un motor eléctrico de 60 hp 5. Usar una eficiencia del 81,2%. 6. Disponer un sistema de filtrado independiente y enfriamiento por aire, para disipar el calor generado por el trabajo continuo. 7. Cuantos ladrillos por hora es capaz de producir este sistema.
  • 68.
    PROBLEMA Nº 68 CORTADORADE LÁMINAS. Elaborar y calcular un circuito hidráulico, para una cortadora de láminas de acero, partiendo de una bobina. El sistema consiste de: Un cilindro sujetador de la lámina el cual tiene un recorrido de ½”, y deberá ejercer una fuerza máxima sobre la lámina de 500 lb constantes a lo largo del ciclo de avance del carro. Un cilindro hidráulico que debe mover el carro alimentador horizontal de 3.000 Kg. que se desliza sobre guías, el cual desenrollará la lamina de la bobina. Un cilindro cortador de 2 ½“ x 1” x 2”, que al ser posicionada la lamina efectuará el corte a la medida deseada. Datos técnicos:  Longitud deseada de las láminas: 1 m  Tiempo de ciclo: 2,5 seg.  Presión máxima del sistema: 150 bar  Máxima velocidad permisible en los cilindros: 50 cm/seg.
  • 69.
    PROBLEMA Nº 69r REGENERTATIVO CON VENTING. 1. Qué presión marca M cuando están energizados los solenoides S2 y S3. 2. Qué presión marca M cuando se energizan S1 y S4. 3. Qué presión marca M cuando esta energizado S3. 4. Cuál es la fuerza máxima que puede generar el sistema cuando están energizados S1 S4 y S5. 5. Fuerza máxima que puede generar el sistema energizando S2 y S4. 6. Con cual combinación de solenoides energizados se obtiene la mayor velocidad de salida del vástago. 7. Si la carga fuese de 310 Kg. y energizamos solo S3 se movería la carga?. 8. Si energizamos S4 y S5 calcule el caudal que sale por el área anular. 10 cm 4,5 cm S1 S2 S3 S4 S5 107 bar 48 bar 17 bar 30 lpm P T A B P T A B M M 300 Kg
  • 70.
    PROBLEMA Nº 70 ARRANQUEDE MOTOR SINCRÓNICO. Elaborar un circuito hidráulico para arrancar un motor sincrónico (motores que funcionan con corriente directa) con las siguientes condiciones. Un motor sincrónico necesita una corriente alterna de excitación la cual lo hace aumentar progresivamente de revoluciones. Una vez alcanzadas las revoluciones deseadas, se cambia la corriente alterna por directa, y él se mantiene en ese régimen. El sistema hidráulico deberá funcionar según lo siguiente: 1. Cuando las rpm sean menores a 1.500, el motor se alimenta con corriente alterna. 2. Al llegar a 1.500 rpm, el sistema hidráulico lo debe detectar y enviar una señal para efectuar el cambio de corriente. 3. Una vez hecho el cambio de corrientes y el motor estar en régimen, el sistema hidráulico deberá quedar sin presión alguna, filtrando todo el aceite con 3 micrones, y manteniendo la temperatura del aceite en el tanque en 45°C.
  • 71.
    PROBLEMA Nº 71 TRIPLEALTA Y BAJA, VENTING Y REGENERATIVO. S4 S3 S6 900 psi 200 psi 3 gpm P T A B 20 gpm 10 gpmM S1 S2 P T A B 2000 psi 1600 psi 190 psi M S5 700 psi 5000 lb 2" 4" 1. Cuál será la velocidad de la carga cuando están energizados S3 Y S6. 2. Qué presión marcará "M" cuando energizamos los solenoides S4 Y S5. 3. Cuál será la presión de “M” cuando energizamos S2 Y S3. 4. Cuál será la velocidad de la carga si energizamos S2 Y S4. 5. Cuanto marcará “M” cuando energizamos S1, S3 Y S6, con el cilindro en movimiento. 6. Cuál es la velocidad cuando se energizan S1, S4 Y S5.
  • 72.
    PROBLEMA Nº 72 PLATAFORMASHIDRAULICAS. La figura mostrada pertenece a un sistema de plataformas hidráulicas, en las cuales la carga en los cilindros C1, C3, y C4 varia con el número de personas que tenga encima haciéndole peso, mientras que C2 tiene una carga fija de 500 lb La válvula VS es de secuencia, con un ajuste de 150 psi. Las válvulas V1 y V2 son check pilotadas. Si subimos una persona de 50 lb a la vez a las plataformas P1, P2 y P3, diga: 1. Cuál de los cilindros C1 o C2 se mueve primero. 2. Con cuantas personas comienza el movimiento de C1 o C2. 150 psi 3" P2 VS P1 C1 3,5" C3 C4 8" 1,5" P3 500 lb 1,5" C2 4:1 2" 2:1 V1 V2 4" 4"
  • 73.
    PROBLEMA Nº 73 CILINDROSEN SERIE Y CONTRAPRESION. En el sistema mostrado calcule: 1. El máximo peso "P" que se puede levantar. 2. Desplazamiento de la bomba. C = 30"4" 1" 1 ¾" 300 psi P = ? V = 8,18 cm/seg 1“ 2 ½" 400 psi M3 hp 1200 rpm Vg = ? E = 95%
  • 74.
    PROBLEMA Nº 74 TABLERODE BASKET El gráfico mostrado pertenece a un tablero de basket ball, el cual tiene un cilindro hidráulico de 2” x 1” para soportar el larguero horizontal. 1. Con las condiciones mostradas calcule el valor de la fuerza "F" aplicada al aro si el manómetro colocado en el cilindro marca 400 psi. 65" 80" 25" 10" F 400 psi 20"
  • 75.
    PROBLEMA Nº 75 PLATAFORMACON RESTRICCIONES. 1. Calcular el número de personas que deben subirse a la plataforma, para que el motor hidráulico gire. 2. Cuantos cm bajará la plataforma cuando el cilindro horizontal desplace toda su carrera. 3. Cuantas vueltas dará el motor cuando el cilindro horizontal desplace toda su carrera. 12 cm X cm 15 cm 100 Kg c/u 8 cm 5 cmC = 1 m M = 4 NmVg = 10 cm3 /rev 5 bar 500 Kg
  • 76.
    PROBLEMA Nº 76 CAIDADE PRESION. Tenemos un cilindro horizontal de 40” de recorrido, doble vástago, con diámetro de pistón 10”, vástago derecho con diámetro de 6”, y vástago izquierdo de 2”. El cual está conectado mediante una direccional pilotada de 3P, 4V, 2S, con centro en circuito regenerativo; a un circuito de alta y baja, en el cual la presión de la válvula de alivio es de 3.000 psi y la de la válvula de descarga 350 psi, los caudales de las bombas son 8 y 70 gpm respectivamente; debido a que el centro de la direccional no descarga las bombas al tanque en su posición central, usar en el venting de la de alivio una direccional para que no haya movimiento ni presión en el momento del arranque del motor eléctrico. Cuando la válvula de descarga está abierta por efecto del piloto, genera una caída de presión de 150 psi. La secuencia de movimiento es como sigue: 1. Avance rápido hacia la derecha con circuito regenerativo y carga de 7.500,00 lb Por un recorrido de 20”. 2. Movimiento en el mismo sentido sin regenerativo con una carga de 26.390,00 lb por 15”. 3. Fuerza hacia la derecha de 226.100,00 lb Por 5”. 4. Regreso con carga de 19.102 lb en el vástago izquierdo a la largo de toda la carrera. Con los datos anteriores: 1. Elabore el circuito. 2. Calcule los hp del motor eléctrico con e = 100%. 3. Calcule el tiempo del ciclo.
  • 77.
    PROBLEMA Nº 77 TRIPLEALTA Y BAJA. Tenemos un cilindro hidráulico doble vástago con diámetro de pistón de 4", vástago del lado derecho con diámetro de 3 ¼", y lado izquierdo de 1", con recorrido de 24", el cual está conectado a una direccional 3P, 4V, 2S, con los pórticos P, A, y B conectados entre sí, y el pórtico tanque bloqueado. Los elementos anteriores están conectados a un circuito de alta y baja con una bomba triple, en la cual las dos primeras secciones serán las que descarguen y la de la punta será la de alta presión. Dado que el centro de la direccional no está conectado al tanque, se dispondrá de una direccional 2P, 2V, normalmente abierta, conectada al venting de la de alivio, por la que pasara todo el caudal de las bombas mientras no se requiera movimiento. El motor eléctrico es de 10 hp y 1800 rpm. El funcionamiento es el siguiente: Sin energizar los solenoides de la direccional principal, y energizando solo la bobina de la válvula de 2P, 2V, el cilindro se deberá mover hacia la derecha con una carga en el vástago de ese mismo lado de 7.510,00 lb, por un recorrido de 10"; luego al energizar una bobina de la direccional principal se sigue moviendo en el mismo sentido pero con una carga en la punta de 23.560,00 lb por un recorrido de 3". En lo que resta de carrera habrá una carga de 35.340,00 lb Luego se energiza el otro solenoide y el cilindro regresa hacia la izquierda sin carga alguna en el vástago. 1. Elabore el circuito. 2. Calcule el caudal de cada bomba en gpm y el tiempo del ciclo.
  • 78.
    PROBLEMA Nº 78 PORTONHIDRAULICO. Tenemos un portón cuyo peso a mover es 700 Kg. efectuado por el sistema óleo hidráulico, en donde el grupo de bombeo con motor eléctrico, es el que funciona normalmente; teniendo el otro como una opción cuando haya falla eléctrica. Con el sistema eléctrico se desea un tiempo de ciclo de 42 seg; entendiéndose como un ciclo, una ida y vuelta completa, sin tomar en cuenta el tiempo que permanece abierto. Como medida de seguridad, se requiere que los primeros y últimos 20 cm de cada recorrido lo haga a velocidad lenta (usando solo B2) y el resto a velocidad rápida (B1 + B2). La bomba manual tiene conectada una caja amplificadora, la cual hace dar 3 vueltas a la bomba por cada una de la palanca. 1. Cuantos cm3/rev debe tener B1. 2. Calcular la fuerza “F” de la palanca. 3. En cuanto tiempo se hace un ciclo manualmente, a velocidad constante, si la persona puede darle a la palanca una vuelta cada 5 seg. M 3:1 Vg = 68,84 cm3/rev F Vg2 = 2,46 cm3/rev Vg1 = ? B2B1 S3 P T A B P T A B S1 S2 1800 rpm 3 m Dp = 50 mm Dv = 25 mm
  • 79.
    PROBLEMA Nº 79r CILINDRO Y CHECK. 1. Cuál es el valor mínimo de P para que la carga baje cuando energizamos S2. 2. Cuanto marca "M" cuando está energizado S1 y la carga está subiendo. M 40.000 lb 6" x 4" x 20" 4:1 P 2.000 psi M B T A P
  • 80.
    PROBLEMA Nº 80r CALCULO DE PRESIONES. 1. Cuanto marca "M" cuando no hay corriente en S1 ni en S2, mientras el cilindro está en movimiento. 2. Cuanto marca "M" si el cilindro está en movimiento y energizamos S1. 3. A cuantas pulgadas por segundo se moverá la carga cuando S1 Y S2 están desenergizados M 2" S1 S2 15 gpm 3 gpm P T A B 500 psi 2.670 lb 1500 psi M 4"
  • 81.
    PROBLEMA Nº 81 RELACIONDE DESPLAZAMIENTOS. Tenemos un grupo motor - bomba, en el cual el motor eléctrico es de 7.5 hp - 1.200 rpm, y la bomba posee un desplazamiento Vgb, este conjunto tiene a su salida una válvula de alivio, y después una direccional 3P, 4V, 2S con presión al tanque y los pórticos A Y B bloqueados en su posición central. A la salida de la direccional conseguimos un motor hidráulico con un desplazamiento Vgm acoplado a una caja reductora de velocidad, con una relación de 3:1 la cual mueve un carrete completamente cilíndrico de 10" de diámetro, teniendo suspendida una carga de 1.188,52 lb. 1. Elabore el circuito 2. Calcule la relación de desplazamientos entre el motor hidráulico y la bomba. (Vgm/Vgb). 3. Calcule a cuantas pulgadas por segundo sube la carga.
  • 82.
    PROBLEMA Nº 82 CILINDROHORIZONTAL. Elaborar un circuito hidráulico en el que un cilindro horizontal con un diámetro de 3¼” se mueva en ambos sentidos con velocidades exactamente iguales entre sí, e iguales a 30 cm/seg. Hacia la derecha la presión deberá estar limitada a 100 bar y hacia la izquierda a 30 bar. Hacer que las velocidades sean iguales sin el uso de controles de flujo, ni circuitos regenerativos. Para realizar este trabajo se dispone de un motor eléctrico con una potencia de 20 Kw y el cual gira a 1.800 rpm. Con la información anterior: 1. Elabore un circuito que cumpla con el enunciado. 2. Cuál es el desplazamiento de la bomba en cm3 /rev
  • 83.
    PROBLEMA Nº 83 CILINDROINCLINADO VENTING Y REGENERATIVO. 1. Qué presión marca "M" cuando se energizan S2 Y S3. 2. Se moverá la carga cuando se energizan S2 Y S3. 3. A qué velocidad se mueve la carga cuando se energiza solo S4. 4. Habrá alguna combinación de solenoides energizados, con la cual se pueda lograr la presión de 1.500 psi. S1 S2 S3 S41500 psi 800 psi 200 psi 10 gpm P T A B P T A B M M 7.000 lb 12 HP 1800 rpm 4" x 2" x 30" 30º
  • 84.
    PROBLEMA Nº 84 CALCULOSCON WINCH. En el circuito mostrado un motor hidráulico, conectado a una caja reductora de velocidad, mueve un carrete, el cual tiene suspendida una carga de 3.662 lb ese conjunto es movido por el grupo motor - bomba que se muestra. Con estos datos diga: 1. Cuál es la relación de desplazamientos entre el motor hidráulico y la bomba (Vgm / Vgb.) 2. A cuantas pulgadas por segundo subirá la carga. M 5 HP 1.800 rpm P T A B F = 3.662 lb 4:1 Caja reductora 8" Vgm Vgb 5"
  • 85.
    PROBLEMA Nº 85r DETECCION DE FALLAS 1 Funcionamiento deseado: Al energizar S1, el cilindro debe empujar la carga a una velocidad de 3.3 pul/seg. al quitarle la corriente a S1 y energizar S2, el cilindro debe halar la carga. Funcionamiento comprobado: Al energizar ya sea S1 o S2, el cilindro no se mueve, y tampoco hay presión en el manómetro. Detectar y explicar porque no funciona como debe 1500 psi 8" 10.000 lb 18" M P T A B 3600 rpm S1 S2 Vg = 14 in 3 /rev
  • 86.
    PROBLEMA Nº 86r DETECCION DE FALLAS 2 Funcionamiento deseado: Al energizar S1, avance rápido, con B1 y B2 a baja presión, después trabajo con B2 únicamente y B1 debe descargar al tanque. Funcionamiento comprobado: Avance rápido hasta que la presión alcanza 35 bar, el pistón se inmoviliza, la presión sigue siendo 35 bar. P T A B S1 S2 M 35 bar 100 bar B2 B1 Avance rapido a 24 bar Trabajo a 95 bar Retorno a 15 bar
  • 87.
    PROBLEMA Nº 87 DETECCIONDE FALLAS 3 Funcionamiento deseado: Misma velocidad de entrada y salida del vástago en circuito regenerativo. Funcionamiento comprobado: Solenoide S1 energizado: el vástago sale. Solenoide S2 energizado: el vástago no entra y la presión se estabiliza en 56 bar. M P T A B 56 bar S1 S2 Relacion de areas 2:1
  • 88.
    PROBLEMA Nº 88r DETECCION DE FALLAS 4 Funcionamiento deseado: 1. Movimiento Nº 1 con 20 bar. 2. Movimiento Nº 2 a 21 bar. 3. Movimiento Nº 3 a 7 bar. 4. Movimiento Nº 4 con 42 bar. Funcionamiento comprobado: El vástago vertical sale, pero el horizontal se bloquea al salir. M P T A B 53 bar S1 S2 35 bar13 2 4
  • 89.
    PROBLEMA Nº 89 DETECCIONDE FALLAS 5 Funcionamiento deseado: Al energizar S1, debe salir primero el cilindro vertical, y luego el horizontal. Funcionamiento comprobado: Al energizar S1 se mueven los dos cilindros simultáneamente. M P T A B 1500 psi S1 S2 500 psi1 2 7 gpm 10 gpm
  • 90.
    PROBLEMA Nº 90r DETECCION DE FALLAS 6 Funcionamiento deseado: Al energizar S1, el cilindro debe bajar con velocidad controlada, al llegar al final de su recorrido, el presostato debe dar una señal para que se energice S2, e invertir el movimiento. Funcionamiento comprobado: Al energizar S1 el cilindro no baja. M P T A B 2000 psi S1S2 Q/2 Q 1800 psi
  • 91.
    PROBLEMA Nº 91 EQUILIBRIO Enel circuito mostrado, diga cuál de los extremos de la barra AB se mueve hacia arriba, cuando no está energizado ningún solenoide. P T A S1 S2 1 1,5" 2" BA 4" 6" M B A B P T 3.000 psi 400 psi 3
  • 92.
    PROBLEMA Nº 92 CILINDROSY CHECK. En el arreglo anterior diga con cuantas personas de 70 Kg. que se suban en la palanca indicada, harán que la carga de 11.790 lb baje. 1 3 2,5"3" 11.790 lb 4" 7:1 3" 70 Kg c/u 2" 1" 7.000 lb
  • 93.
    PROBLEMA Nº 93 CARGASVARIABLES En el circuito de la figura, el cilindro se moverá sin carga las primeras 30" de su recorrido, energizando solo S3, al llegar al punto "B" se energizarán S1 y S3, y conseguirá una carga de 9.000 lb por 40", y luego solo 25.000 lb por 50", para el retroceso se energizarán S2 y S3, teniendo que vencer una carga de 5.000 lb 1. Calcule el tiempo del ciclo. 2. Calcule la potencia que genera el cilindro en el tramo BC. 3. Calcule la potencia que genera el cilindro en el retroceso. M 3 gpm10 gpm 750 psi 2.000 psi S3 S1 S2 P T A B 3" 4" 30" 40" 50" A Sin carga 9.000 lb 25.000 lb B C D 5.000 lb
  • 94.
    PROBLEMA Nº 94 COMBINACION Enel sistema mostrado calcule: 1. La fuerza máxima "F" en libras capaz de mover. 2. La velocidad "V" en pulgadas por segundo. F = ? V = ? 2“ 4" 200 psi M10 HP 1800 rpm 4:1 1.183,23 psi 183,23 psi Vg = 6 in 3 /rev Vg = 1,1 in 3 /rev Caja amplificadora
  • 95.
    PROBLEMA Nº 95 CARGASVARIAS. En el circuito mostrado los cilindros se moverán simultáneamente comenzando desde A hasta E, las cargas son acumulativas a lo largo de la trayectoria. El retroceso se hará sin carga alguna. Con estos datos calcule: 1. Tiempo del ciclo. 2. Potencia eléctrica mínima a instalar con una eficiencia de 84,97%. M 450 psi 190 psi M 7" 14"13" 3" 7" 14"13" 3" 7" 14"13" 3" 1.320 lb 500 lb 1.000 lb 1.500 lb 2.600 lb 4.300 lb 4.000 lb2.000 lb 6.500 lb A B C D E S1 S2A TP B 2" x 1,5" x 37" 3.25" x 1,75" x 37" 4" x 2,75" x 37" 1.5 gpm 1.100 psi 5 gpm 10 gpm
  • 96.
    PROBLEMA Nº 96 RELACIONDE REDUCCION. Con los datos de la figura, y sabiendo que la relación de desplazamientos entre el motor hidráulico y la bomba es 6:1. Calcular: 1. La relación i de la caja reductora de velocidad. 2. Velocidad de subida de la carga en cm/seg. M12 Kw 1800 rpm P T A B F = 25.464 New i = ? Caja reductora Vgm 30cm
  • 97.
    PROBLEMA Nº 97 CIRCUITOVERTICAL. Elaborar un circuito hidráulico el cual, a un cilindro vertical hacia arriba de 4” x 2” x 40”, lo haga moverse con: 1. Una velocidad rápida de 4,59 pul./seg. Con una carga de 14.450 lb por un recorrido de 30”. 2. A las 30” de recorrido la carga aumenta a 37.700 lb y la velocidad deberá descender a 0,92 pul./seg. Por el resto del recorrido. 3. Una vez llegado al final del recorrido, se hará la inversión del movimiento y deberá bajar a velocidad máxima sin carga. 4. Usar motor eléctrico de 10 hp Y 1.800 rpm Con la información anterior: 1. Elabore el correspondiente circuito 2. Calcule el tiempo del ciclo.
  • 98.
    PROBLEMA Nº 98 PRUEBADE VALVULAS. Elaborar un circuito hidráulico para una máquina que se use para hacer pruebas hidrostáticas de válvulas petroleras, el sistema hidráulico se usara para mantener cerradas las tapas laterales que mantienen el líquido confinado en la válvula. Debido a que hay diferentes tamaños de válvulas, se requerirán diferentes fuerzas de apriete, para evitar que las válvulas de menor tamaño puedan deteriorarse. Para ello se dispone de un cilindro hidráulico vertical hacia arriba de 10” x 5” x 20”. El circuito deberá funcionar según lo siguiente: 1. El actuador subirá con una presión de 100 psi y deberá tener una velocidad de aproximación de 1 pul/seg. 2. Una vez alcanzada la posición de cierre del lateral de la válvula, se deberá mantener una presión constante. 3. La prueba de cada válvula durará aproximadamente cinco minutos y se estarán probando válvulas todo el día. 4. Las presiones necesarias para cada válvula a probar variarán desde 100 hasta 2.100 psi, con variaciones máximas permisibles de 5%, con incrementos de 200 psi para cada una. 5. La bajada del cilindro es sin carga alguna. 6. Con la información anterior elabore el circuito, especificando todos los componentes.
  • 99.
    PROBLEMA Nº 99 CILINDROY MOTOR. Tenemos un cilindro hidráulico horizontal de 2 1/2" x 2" x 40" el cual tiene sus conexiones del área anular y del pistón, conectadas a los pórticos "B" Y "A" respectivamente, de una direccional. Entre el pórtico "A" y el área del pistón del cilindro, encontramos un motor hidráulico de 21 cm3/rev, conectado en serie con la tubería, el cual tiene un aspa instalada en su eje, que consume un torque de 10 Nm. A la direccional le llegan 60 lpm de aceite a su pórtico "P" y la presión de la válvula de alivio es de 125 bar. Con estos datos, responda: 1. A cuantas rpm gira el aspa cuando el aceite va desde el pórtico "a" de la direccional, pasa por el motor y llega al área mayor del cilindro. 2. Cuantas vueltas da el motor en las condiciones anteriores. 3. A cuantas rpm gira, y cuantas vueltas da el motor, cuando el aceite entra por el área anular del cilindro. 4. Cuanta fuerza puede generar el cilindro, cuando el vástago sale. 5. Cuanta fuerza puede generar el cilindro, cuando su vástago entra.
  • 100.
    PROBLEMA Nº 100 CILINDROVERTICAL. Tenemos un cilindro hidráulico de 3 ¼” x 2” x 12” el cual tiene sujeta en su vástago una carga vertical hacia debajo de 3 ton, y el cual debe seguir la siguiente secuencia: 1. Bajar a una velocidad de 7,05 pul/seg @ 100 psi 2. Antes de tocar lo que va a comprimir, debe bajar a una velocidad de 1,53 pul/seg y ejercer una presión máxima de 1.725 psi. 3. Una vez alcanzada esta presión, deberá subir usando las dos bombas. Con la información anterior: 1. Elabore el circuito. 2. Cual debe ser la potencia eléctrica mínima a instalar, si usamos una eficiencia del 100% para los cálculos. 3. Que potencia consume el sistema cuando el cilindro está subiendo.
  • 101.
    PROBLEMA Nº 101 COMBINACIONDE CILINDROS. Si el motor eléctrico gira durante 10 seg. Calcule: 1. A cuantas rpm girará el motor hidráulico. 2. Cuantas pulgadas recorrerá el cilindro Nº 2. 3. Cuantos psi marcará M1, mientras los cilindros están en movimiento. 4. Cuantos psi marcará M2, mientras los cilindros están en movimiento. M 15.000 lb 30.000 lb 10" x 8" 8" x 3,5" 150 psi 2.000 psi 75 cm3/rev 1.200 rpm M1 M2 Cilindro Nº 1 Cilindro Nº 2 112,31 cm3 /rev 200 psi
  • 102.
    PROBLEMA Nº 102 SINCRONISMO. Elcircuito mostrado pertenece a un sistema de sincronismo de movimientos, efectuado mediante el uso de dos motores hidráulicos conectados por sus ejes, con esto se logra que la relación de velocidades en los cilindros sea siempre la misma. Usando los datos de la figura calcule: 1. Velocidad de salida de cada cilindro. 2. Velocidad de entrada de cada cilindro. 10 cm3 /rev 30 cm3 /rev Cilindro Nº 1 Cilindro Nº 2 4" x 1,75" 5" x 3" M P T A B 70 cm3 /rev 1200 rpm
  • 103.
    PROBLEMA Nº 103 PREFORADORDE BASTIDORES. Se requiere un sistema hidráulico para perforar orificios de sujeción en bastidores de vehículos, para ello se dispone de dos grupos de cilindros, un primer grupo sujeta la pieza, y un segundo grupo hace la perforación, según la siguiente secuencia: 1. Sale un primer cilindro de 2 ½” x 1” x 3” el cual debe moverse todo su recorrido manteniendo una presión constante de 400 psi, durante todo el ciclo, lograda mediante el uso de direccionales de 2P - 4V - 2S, válvulas check y reductoras de presión. 2. Una vez alcanzada la presión de 400 psi, un presostato enviará una señal al primer conjunto perforador, el cual se moverá primero a velocidad rápida hasta tocar la pieza y luego perforará la ultima pulgada de recorrido a 2.000 psi, este conjunto está compuesto por dos cilindros de 3 ¼” x 1 3/8” x 6”, moviéndose simultáneamente. 3. Al hacer las perforaciones los cilindros anteriores, se enviará una señal eléctrica a un segundo grupo de tres cilindros sujetadores de 1 ½” x 5/8” x 3” los cuales trabajarán igual a los primeros, a 400 psi durante todo el ciclo. 4. Al sujetar los cilindros anteriores, se enviará otra señal eléctrica para que salga un último grupo de seis cilindros de 2” x 1” x 6” primero a velocidad rápida y la ultima pulgada a velocidad reducida y a una presión de 2.000 psi. 5. Al terminar este grupo de cilindros, una señal eléctrica llevará corriente a las direccionales para que todos los cilindros retrocedan simultáneamente, y así finalizar el ciclo.
  • 104.
     El sistemade bombeo estará conformado por un circuito de alta y baja.  El caudal de la bomba pequeña es de 3 gpm.  El motor eléctrico usado es de 5 hp @ 1.800 rpm  El sistema no debe tener presión en su condición de reposo, es decir cuando no haya movimiento. Con los datos anteriores: 1. Elabore el circuito. 2. Diga de cuantos gpm debe ser la bomba grande. 3. Calcule el tiempo de un ciclo. PROBLEMA Nº 104 DEMOSTRACIÓN. Demuestre analíticamente que en un cilindro hidráulico con relación de áreas 2:1 conectado en circuito regenerativo, su vástago tiene la misma velocidad en ambos sentidos.
  • 105.
    PROBLEMA Nº 105 CIRCUITOCON CONTRABALANCE. Elaborar un circuito hidráulico según lo siguiente: a) El sistema de bombeo está conectado en alta y baja, con bomba de 20 y 3 gpm, con presiones de 1.200 y 3.000 psi respectivamente. b) La válvula de alivio tiene conectadas a su línea de venting una direccional de 3P, 4V centro cerrado, con el solenoide S3 que establece en su centro la posición paralela y con el solenoide S4, que establece la posición cruzada; en el pórtico “A” de esta direccional encontramos una válvula de alivio de 1.000 psi, y en el pórtico “B” otra de 2.000 psi, con sus respectivas salidas al tanque. c) La direccional principal es pilotada, centro abierto, con solenoides S1 y S2 que establecen las posiciones paralelas y cruzadas, respectivamente, con drenaje y piloto externos, la cual recibe presión piloto de una válvula check situada a la salida de la bomba de 3 gpm, y tiene conectado un manómetro “M a su pórtico “P”. d) Tenemos también un cilindro vertical hacia arriba de 6” x 5” x 20” el cual tiene en su vástago una carga de 5.000 lb, una válvula de contrabalance con check integral ajustada a 635 psi, que está ubicada entre el área del pistón y el pórtico “A” de la direccional principal. 1. Cuantos psi marca el manómetro “M”, cuando están energizados los solenoides S2 y S4. 2. Cuantos psi marca “M”, cuando están energizados S2 y S3. 3. Cuál es la velocidad en in/seg. cuando se energiza solo S2. 4. Calcule la potencia mínima del motor eléctrico.
  • 106.
    PROBLEMA Nº 106r VEHÍCULO HIDRÁULICO. Un vehículo automotor es movido por un motor hidráulico de 50 cc/rev El cual está acoplado mediante una caja reductora de velocidad con una relación de 5:1, a un caucho de 50 cm de diámetro, el cual necesita para moverse 400 Nm. El sistema de bombeo tiene un motor de 20 HP @ 1800 rpm acoplado a una bomba. Con los datos anteriores: 1. Elabore un circuito hidráulico que cumpla con lo anterior teniendo en cuenta que el vehículo pueda desplazarse en ambos sentidos. 2. Cuantos minutos demorará el vehículo en recorrer dos Kilómetros.
  • 107.
    PROBLEMA Nº 107r DOBLE VASTAGO. En el arreglo mostrado: En el arreglo mostrado: 11. Diga hacia qué lado se mueve el cilindro. 12. Calcule la velocidad de la carga. 13. Cuantos bar marca el manómetro cuando la carga está en movimiento. M 60 mm50 mm 100 mm 1.727,88 Kg 8 lpm P 3 Kw
  • 108.
    PROBLEMA Nº 108 MONTACARGAS. Elsistema mostrado corresponde a un dispositivo elevador, con los datos de la figura calcule: 1. Velocidad de subida de la carga en in/seg. 2. Cuantos psi marca el manómetro. 3. Cuál es la presión P en la válvula de alivio. 1.500 lb 2" 3 ¼" M P 7 HP 1800 rpm Vg = 1,28 in3 /rev 3 gpm 200 psi
  • 109.
    PROBLEMA Nº 109 CILINDROSY MOTORES. Elabore un circuito hidráulico según lo siguiente: 1. Un cilindro vertical hacia arriba de 4” x 1 3/8” x 20” hace su carrera de trabajo cuando todo el aceite de la bomba entra por su área anular y hace una fuerza de 16.000 lb, debiendo mantenerla durante el resto del ciclo; como la carrera de subida es sin carga alguna, se conectará en circuito regenerativo por el 70% de su recorrido activándolo mediante la energización del solenoide de una direccional de 3V, 2P, 1S colocada entre la direccional principal y el cilindro, luego se desenergiza este solenoide y el cilindro se moverá sin regenerativo por el 30% restante. 2. Una vez que el cilindro anterior baje y alcance la presión máxima, comienza a girar un motor hidráulico, el cual tardará 2 seg. en alcanzar una velocidad de 400 rpm, controlada mediante un control de flujo instalado a su entrada, y accionado mediante un direccional 4V, 2P, 1S, el cual girará al energizar el solenoide, y se detendrá en 4 seg. 3. Al alcanzar el motor la velocidad de 400 rpm, comenzará a salir el vástago de un cilindro de 3” x 1 ½” x 5” a una velocidad de 3 cm/seg. controlada mediante un control de flujo compensado colocado antes de la direccional que lo comanda; la fuerza máxima de empuje de este cilindro no deberá exceder las 3.000 lb La secuencia completa es como sigue: 1. Bajada del cilindro vertical. 2. Arranque del motor hidráulico. 3. Salida del cilindro de 3”. 4. Entrada del cilindro de 3”. 5. Parada del motor hidráulico. 6. Subida del cilindro vertical. 7. El sistema se queda sin presión, filtrando todo el aceite con 10 micrones. Elabore el circuito y calcule el tiempo del ciclo, si la bomba es compensada, de 35 cc/rev y está acoplada a un motor eléctrico de 1.800 rpm
  • 110.
    PROBLEMA Nº 110 ALTAY BAJA TIPICO. Construya el siguiente circuito de alta y baja: Presión alta: 2.000 psi. Presión baja: 500 psi. Caudal bomba de alta: 5 gpm. Caudal bomba de baja: 20 gpm. 1. Calcule la potencia que debería tener un motor eléctrico para mover el circuito anterior. 2. Use para el cálculo una eficiencia del 80%. 3. Seleccione todos los componentes.
  • 111.
    PROBLEMA Nº 111 CONTROLESDE FLUJO En el circuito mostrado calcule: 1. Caudal en el tramo DE cuando no está energizado S1. 2. Caudal en el tramo FG cuando esta energizado S1. 3. Cuanta potencia está consumiendo la bomba cuando no está energizado S1, y el cilindro se está moviendo. M A B P T G F ED 100 psi 10 gpm 10 gpm S1 1.000 psi 17 gpm 1.200 rpm 2" ¾"
  • 112.
    PROBLEMA Nº 112 CONTRABALANCE. 1.Cuantos bar marca M al energizar S1. 2. Cuantos bar marca M al energizar S2. 3. Cuantos Kw consume la bomba con S1 energizado. 4. Cuantos Kw consume la bomba con S2 energizado. P 2.000 Kg T A B 6 cm M 30 lpm 80 bar 100 bar 30 lpm S1 S2 2 cm M
  • 113.
    PROBLEMA Nº 113 CARGASEQUILIBRADAS 1. Calcule e indique hacia cual lado se mueve el cilindro. 2. A cuantos cm/seg se mueve. 3. Cuantos bar marca el manómetro M cuando el cilindro esta en movimiento. M 8 cm7 cm 10 cm 7.000 Kg 20 lpm 7 Kw 5.000 Kg P M
  • 114.
    PROBLEMA Nº 114 CONTRABALANCESIMPLE En el arreglo mostrado: 1. Diga hacia qué lado se mueve el cilindro. 2. Cuantos bar marca el manómetro cuando la carga está en movimiento. M 60 mm50 mm 100 mm 1.727,88 Kg 8 lpm P 2 Kw
  • 115.
    PROBLEMA Nº 115 PREGUNTASVARIAS. 1. Diga cuál es la causa más frecuente de fallas en sistemas óleos hidráulicos, según los datos suministrados por los fabricantes. 2. Cuál es la diferencia entre cavitación y aereación, y diga en cuales condiciones ocurre cada caso. 3. Diga cuatro funciones del aceite en un sistema hidráulico. 4. Explique que es una check pilotada, diga el significado de una relación 4:1 en la misma, haga un circuito en donde se aplique esta válvula. 5. Diga dos casos de circuitos hidráulicos en los cuales debe usarse una bomba de caudal variable. 6. Nombre cuatro tipos de cilindros hidráulicos. 7. Diga dos casos de circuitos hidráulicos, en donde se justifica el uso de una válvula direccional pilotada (dos etapas), en lugar de una de acción directa. Dibuje el símbolo normalizado de cada válvula. 8. Explique el funcionamiento de una válvula de descarga, e ilústrelo con un circuito. 9. En cuales casos el piloto de una direccional pilotada debe ser externo a la válvula. 10. Explique en qué consiste un circuito de alta y baja, diga dos ventajas del mismo, elabore un circuito ilustrativo. 11. Nombre tres tipos de acumuladores hidráulicos, según su forma constructiva. 12. Diga cinco funciones de un acumulador hidráulico. 13. Diga y razone cuatro ventajas de los sistemas óleohidráulicos sobre otras formas de transmitir energía. 14. Defina una bomba de desplazamiento positivo, y diga cuatro características necesarias para poder seleccionarla de algún catalogo.
  • 116.
    15. Diga dosventajas de los filtros de succión sumergidos en el tanque. 16. Diga dos desventajas de los filtros de succión sumergidos en el tanque. 17. Diga cuatro efectos negativos de la aeración en los componentes de un sistema hidráulico. 18. En cuales casos las válvulas de presión deben tener drenaje externo. 19. Diga dos casos en que no se debe utilizarse circuito regenerativo. 20. Explique que es “venting” e ilustre su explicación con un ejemplo. 21. Diga cinco casos de circuitos hidráulicos en donde se deba usar un acumulador de presión. 22. Diga el nombre y dibuje el símbolo normalizado de cuatro válvulas de control de presión hidráulica. 23. Nombre cuatro partes de un cilindro hidráulico, y en cada caso diga su función. 24. Cuando se habla de una bomba de caudal variable, diga y explique qué se entiende por el término “compensador”. 25. Diga tres aplicaciones de la válvula check pilotada. 26. Diga cinco funciones del tanque, en un sistema óleo hidráulico. 27. Diga dos casos en que un circuito hidráulico requiera el uso de una bomba de caudal variable. 28. Diga cuatro situaciones de circuitos, en donde se justifique el uso de acumuladores hidráulicos. 29. Describa el proceso de selección de un filtro de retorno.
  • 117.
    30. En cadacaso diga como es el piloto y el drenaje en cada válvula. Piloto Drenaje Válvula de alivio. Reductora de presión. Válvula de secuencia. Válvula de descarga. 31. Diga que es la eficiencia volumétrica en una bomba de desplazamiento positivo. 32. Diga cuál es la diferencia funcional entre una válvula de flujo compensada y otra no compensada. Dibuje el símbolo normalizado de cada una. 33. Diga 6 consecuencias e tener un circuito hidráulico con aceite sucio. 34. Diga dos consecuencias sobre la bomba y el fluido, el que haya un filtro de succión parcialmente obstruido. 35. Cuantos tipos de filtros se pueden instalar en un sistema hidráulico, ilústrelos en un circuito. 36. Nombre cuatro casos en que usaría una bomba doble en un circuito hidráulico. 37. En qué consiste el control de load sensing en una bomba de caudal variable. Y cuales ventajas tiene sobre el compensador. 38. Nombre y explique la función de cada uno de los tres componentes neumáticos que se utilizan para la preparación del aire justo antes de que este llegue a las válvulas y cilindros. 39. Por cuales componentes está formado un circuito de alta y baja, elabore un circuito ilustrativo del mismo y diga en cuales casos es conveniente usarlo. 40. Diga y explique el significado del código ISO en filtración hidráulica. 41. Diga y explique en qué consiste un circuito regenerativo, y deduzca una fórmula que nos permita calcular la velocidad de salida del vástago en función del caudal de la bomba, y las características del cilindro.
  • 118.
    42. Diga 6formas de actuar una válvula direccional de acción directa. 1 2 3 4 5 6 43.Diga dos funciones de un orificio calibrado en los sistemas hidráulicos. 44. Diga el nombre de los tres métodos de aplicar los controles de flujo, e ilústrelos en un circuito. 45. Cual debería ser la caída de presión en un filtro de retorno cuando está limpio, si su válvula de By Pass es de 30 psi. 46. Nombre y dibuje el símbolo normalizado de dos válvulas de control de presión que deban tener drenaje externo. 47. Diga dos causas, dos efectos y dos formas de identificar la cavitación en un sistema hidráulico. 48. Diga cuatro puntos a considerar cuando se va a diseñar un circuito oleo hidráulico. 49. De cuantos psi debería ser la caída de presión en un filtro de retorno cuando está limpio, si su válvula de by pass es de 60 psi. 50. Diga seis parámetros a tomar en cuenta a la hora de seleccionar un filtro de retorno. 51. Diga cuatro casos de circuitos oleo hidráulico en donde se puedan generar caudales superiores al generado por la bomba.
  • 119.
    52. Diga trespuntos o situaciones en un circuito hidráulico en donde se pueden generar presiones superiores a la ajustada en la válvula de alivio. 53. Diga cuatro normas a seguir para que los símbolos hidráulicos se reconozcan internacionalmente.
  • 120.
    Caídas de presiónen la direccional (bar) PROBLEMA Nº 116 CAIDAS DE PRESION 1. Calcule la potencia absorbida por el sistema cuando no están energizados los solenoides. 2. Cuantos bar marca M1 cuando el cilindro está recorriendo los primeros 20 cm con S1 energizado. 3. Cuantos bar marca M2 cuando el cilindro está desplazando la carga. 4. Calcule el tiempo en que el cilindro hace un ciclo. P 110 lpm 10 lpm P – T 3 1 P – A 2 0,5 P – B 2 0,5 A – T 2 0,5 B - T 2 0,5 M 10 lpm M1 100 lpm 70 bar 0,5 bar 5 bar P S1 S2 T A B 30 bar M2 barP 1 barP 3 Constante 6 cm 6 cm 10 cm 20 cm 5 cm 3.000 Kg
  • 121.
    PROBLEMA Nº 117 SOPLADORADE PLÁSTICO. Elaborar un circuito para una sopladora de envases plásticos en donde la traslación del molde, el cierre, la calibración de la boquilla y el movimiento del tornillo sean hidráulicos según los siguientes datos y secuencia: 1. Avance rápido del molde a 18 cm/seg y en el último centímetro del recorrido, bajar la velocidad a 1 cm/seg mediante el uso de una direccional proporcional. Este movimiento se hará usando dos cilindros de 3 ¼” x 1 ¾” x 20”, cada uno de los cuales deberá hacer una fuerza de 12.000 lb 2. Luego se cierra el molde con un cilindro de 4” x 2” x 2”, el cual hace 8 ton de fuerza, manteniéndola constante mientras el molde esté cerrado, la velocidad de cierre será de 5 cm/seg. 3. El siguiente paso es retirar el molde cerrado, el cual deberá moverse con las mismas velocidades con las cuales avanzó. 4. Posteriormente entra el cilindro calibrador de la boquilla el cual es de 1.5” x 5/8” x 2.5” con una fuerza de compresión constante de 1000 lb y deberá tener regulación de velocidad en ambos sentidos con un máximo de 2 cm/seg. 5. Después hay un periodo de enfriamiento de 4 seg. 6. A continuación se retira el cilindro anterior con la misma velocidad con la que avanzó. 7. Seguido se abre el molde para expulsar el envase y comienza un nuevo ciclo, Mientras todo esto ocurre, un motor hidráulico de 20 hp y 150 rpm trabajando a 100 bar mueve el tornillo extrusor que proporciona el plástico necesario para hacer funcionar la máquina. Filtrar el aceite que entra a la proporcional con 5 micras y 99% de eficiencia, el aceite que sale del motor y de la válvula de descarga con 10 micras y 98% de eficiencia, ambos con indicadores eléctricos. Enfriar todo el aceite que sale del motor. Usar una bomba doble acoplada a un solo motor eléctrico.
  • 122.
    PROBLEMA Nº 118 CILINDROHORIZONTAL Elabore un circuito hidráulico el cual haga que un cilindro horizontal de 20” x 14” x 30” se mueva con velocidad de 10 pul/seg, sin carga alguna, por un recorrido de 25”, luego cuando consiga carga, hidráulicamente bajará la velocidad a 1 pul/seg, al llegar al final de su recorrido deberá regresar con velocidad rápida. PROBLEMA Nº 119 CAMINADORA HIDRÁULICA. Se requiere un circuito hidráulico para mover la máquina “caminadora” que se encuentra en los gimnasios, la cual consta de una banda de goma movida por un rodillo de 6” de diámetro, que le transmite un torque de 990 lb-pul y una velocidad lineal de 15 cm/seg. El circuito deberá cumplir además con lo siguiente: a) Arranque del motor eléctrico sin presión alguna del sistema hidráulico. b) Posibilidad de ser reversible desde el panel, eléctricamente. c) Velocidad variable en ambos sentidos. d) La presión máxima del sistema no deberá exceder los 20 bar. Según lo anterior: 1. Elabore el circuito. 2. Especifique las características técnicas de cada componente usado en el circuito, así como diámetros de tuberías
  • 123.
    PROBLEMA Nº 120 CILINDRO. Tenemosun cilindro hidráulico vertical hacia arriba de 3 ¼” x 2 ½” x 70”, que tiene en su vástago una carga de 2.488,73 lb el cual es movido por una bomba de 3 gpm acoplada a un motor eléctrico de 1.800 rpm. A la salida de la bomba tenemos una válvula de alivio ajustada a 2.500 psi, y a ella conectado un manómetro, luego viene una direccional 4V, 3P, 2S con centro abierto. Entre el área mayor del cilindro y le pórtico “A” de la direccional conseguimos una válvula de contrabalance ajustada a 1.000 psi con check integral. Con los datos anteriores: 1. Elabore el circuito. 2. Cuantos psi marca el manómetro mientras el cilindro está subiendo. 3. Cuantos psi marca el manómetro mientras el cilindro está bajando. 4. Calcule el caudal que sale por el área del pistón cuando el cilindro está bajando.
  • 124.
    PROBLEMA Nº 121 CILINDROELEVADOR Se requiere desarrollar un sistema hidráulico para un elevador con los siguientes lineamientos:  Cilindro elevador con 3 1/4 pul de diámetro y 120 pul de recorrido, funcionando como simple efecto.  Motor eléctrico 1 hp @ 1800 rpm.  La carga a mover es de 16.587,00 lb. Elaborar un circuito en el cual:  Para subir la carga se encienda solo el motor eléctrico y todo el caudal de la bomba se dirija al cilindro.  Al apagar el motor, el cilindro debe mantenerse en esa posición por tiempo indefinido.  Para bajar se energizará solo una electro válvula conectada en paralelo con la tubería, y la carga bajará a razón de 2 pul/seg por su propio peso, sin encender el motor eléctrico.  Disponer de un sistema de protección contra sobrecargas y colocar dos filtros, uno de presión y otro de retorno con 5 y 10 micras respectivamente. Con los datos anteriores: 1. Elabore el circuito. 2. Calcule el tiempo en que sube la carga. 3. Calcule el tiempo en que baja la carga. 4. Calcule el volumen que debería tener el tanque de aceite.
  • 125.
    PROBLEMA Nº 122 EQUILIBRAJEREMOTO. 1. Calcule Pc en psi cuando el cilindro está en movimiento sin tocar la base. 2. Cuanto calor se genera en la válvula Vc mientras el cilindro no ha tocado la base. 3. Cuál es la fuera resultante sobre la base cuando el cilindro la está comprimiendo. 4. Calcule Pc cuando se energiza S2 y el cilindro está en movimiento. M P T A B 2.000 psi 12 gpm S1 S2 10.700 lb 5" 2 ½" Pc C = 30" Vc 120 psi Base
  • 126.
    PROBLEMA Nº 123 DIRECCIONALES1 En el sistema mostrado diga hacia cual lado se mueve cada uno de los cilindros de la figura. P T A B P T A B P T A B P T A B A B C
  • 127.
    PROBLEMA Nº 124 REMACHADORACON INTENSIFICAFOR. El circuito mostrado pertenece a una remachadora hidráulica, en el cual un cilindro debe hacer un acercamiento rápido de 10" sin carga alguna, luego efectuar el remachado por 1,5" generando una fuerza de 150.207,40 lb la presión máxima es de 850 psi, y para obtener la fuerza deseada se usa el intensificador de presión. 1. Tiempo de un ciclo. 2. Qué función cumple la check pilotada. 3. Cual debe ser la relación en la check para que el cilindro pueda subir. 4. Qué función cumple la válvula VS. 5. Calcule la potencia eléctrica. 5" 2" C = 12" 6" 2" C = 10" VS M P T A B 850 psi 10 gpm S1 S2
  • 128.
    PROBLEMA Nº 125 CONTROLESDE FLUJO Y CONTRABALANCE. 1. Calcule cuantos bar marcan los manómetros M1 y M2 cuando esta energizado S1 y el cilindro está en movimiento. 2. Calcule cuantos bares marcan los manómetros M1 y M2 cuando esta energizado S2 y el cilindro está en movimiento. 3. Calcule los Kw suministrados por el motor eléctrico cuando el cilindro está bajando, y cuando está subiendo. 4. Calcule los cm/seg de subida y bajada del cilindro. 20 lpm 90 bar M2 6 cm 2 cm P T 120 bar 25 lpm S1 20 lpm M1 2.000 Kg M3 A B S2 M
  • 129.
    PROBLEMA Nº 126 ENROLLADOR. Elsistema mostrado comienza a moverse con 200 rpm del tambor de 8”, y a medida que se enrolla la cuerda de ¼” la velocidad del peso suspendido aumenta proporcionalmente a como baja la capacidad de carga. Con la información suministrada calcule: 1. Cuantas pulgadas subirá la carga cuando se hayan enrollado 5 hileras de cuerda. 2. A que diámetro del tambor llegará la cuerda cuando se detenga el movimiento. 3. Cuanta potencia absorberá el sistema cuando se hayan enrollado 20 hileras de cuerda en el ancho de 50”. . 4. Cual será a velocidad lineal de la carga en pul/seg. en la hilera 20. Nota: Tomar en cuenta el diámetro de la cuerda para todos los cálculos. 500 lb 3:1 Caja reductora de velocidad 8" P = 1.500 Psi 50" ¼" 1800 rpm 3,67 pul3 /revM
  • 130.
    PROBLEMA Nº 127 CIRCUITO Elaboreun circuito hidráulico según lo siguiente:  Tanque 300l con aereador llenador e indicador de nivel y temperatura.  Grupo motor eléctrico 1800rpm, acoplado a una bomba de caudal variable 3 in3 /rev que posee un filtro de succión y drenaje externo.  A la salida de la bomba conseguimos un filtro de presión de 3 micrones y eficiencia superior al 98%.  A continuación tenemos una válvula de alivio ajustada a 2000 psi, que en su conexión venting tiene conectada una direccional 2P, 2V, 1S, normalmente cerrada, la cual cuando esta energizada conecta la línea de venting con una válvula de alivio remota ajustada a 500 psi, esta válvula es solo por seguridad y en este problema nunca se energizara.  En la de alivio está conectado el manómetro M, que lee la presión de la bomba.  Después la de alivio encontramos una check en línea con una presión de apertura de 90 psi, usada para generar presión piloto a la direccional del sistema.  Siguiendo con el circuito conseguimos una direccional pilotada de 4V, 2P, 1S, usando solo la posición central completamente abierta y la posición paralela del lado del solenoide, posee drenaje y piloto externos, al pórtico “P” le llega aceite de la bomba y en su pórtico “A” conseguimos una check pilotada cuyo piloto está conectado al pórtico “B”;  Esta check está ubicada antes de un motor hidráulico de 12 in3 /rev. unidireccional y que se encuentra acoplado a una caja reductora de velocidad con una relación 4:1, que mueve un carrete de diámetro primitivo de 8” y 50” de largo total, el cual tiene suspendida una carga de 2000 lb, mediante una cuerda de ¼” de diámetro.
  • 131.
     Al pórticode salida del motor está conectada una válvula de freno doble piloto con una relación 8:1 la cual está ajustada a 800 psi y su salida se conecta al pórtico “B” de la direccional pilotada.  Esta direccional, en su conexión de tanque se une con la otra línea de retorno que viene de la de alivio principal y ambas convergen a un filtro de retorno de 10 micrones y eficiencia superior a 99% con válvula check de protección, para luego pasar por un intercambiador de calor y dirigirse a tanque. Según lo descrito anteriormente: 1. Elabore el circuito. 2. Cuantos psi marcará el manómetro “M” cuando esta energizado el solenoide de la direccional pilotada y la cuerda de ¼” se haya enrollado tres hileras sobre el tambor de 8” a lo largo de las 50”. 3. Cuál es la máxima carga que puede levantar el sistema cuando la cuerda está en la primera vuelta. (para este cálculo desprecie el diámetro de la cuerda).
  • 132.
    PROBLEMA Nº 128 DIRECCIONALES2. En el sistema mostrado diga hacia cual lado se mueve cada uno de los cilindros de la figura. P T A B P T A B P T A B P T A B A B C
  • 133.
    PROBLEMA Nº 129 CILINDROS Enel circuito mostrado, calcule el valor en pulgadas del diámetro ”d” del vástago del cilindro de la derecha, para que el manómetro de la misma figura marque los 1000 psi que indica. 4" 3" 2" d"3" 1.5" 500 psi 1000 psi 2000 lb 1000 lb M
  • 134.
    PROBLEMA Nº 130 CIRCUITO. Tenemosun circuito hidráulico con las siguientes características: 1. Tanque 300l con indicador de nivel y aereador llenador. 2. Motor eléctrico de 1200 rpm que tiene acoplada una bomba doble de engranajes con succión única y con desplazamientos B1 = 50 cc/rev y B2 = 10 cc/rev, la cual posee un filtro de succión. 3. A la salida de cada bomba conseguimos una válvula de alivio con venting normalmente abierto en su estado de reposo, con solenoides S1 y S2 respectivamente, cada una ajustada a una presión de 140 bar. 4. Antes de que se sumen los caudales conseguimos dos válvulas check, después de las cuales las tuberías se juntan. 5. A continuación el caudal pasa por un filtro con indicador eléctrico de colmataje. 6. Luego va a una direccional pilotada de 4V, 2P, 1S solo con la posición central y la posición paralela, esta válvula posee el solenoide S3; y en la posición central el pórtico “P” está bloqueado y el resto de las conexiones comunicadas entre si y conectadas al tanque. 7. El pórtico “A” de la direccional está conectado a la entrada de un motor hidráulico unidireccional M1 = 30 cc/rev con drenaje externo. 8. La salida del motor hidráulico pasa por una válvula de freno de doble piloto antes de conectarse al pórtico “B” de la direccional. 9. Todos los retornos se pasan por un filtro y un intercambiador de calor antes de regresar al tanque.
  • 135.
    Con la informaciónanterior: 1. Elabore el circuito. 2. Calcule el diámetro en pulgadas que debería tener el tramo de tubería que se encuentra entre el Pórtico “A” de la direccional y la entrada del motor hidráulico, usando como velocidad del aceite 4,21 m/seg. 3. Cuál es el torque máximo en Nm que puede transmitir el motor hidráulico cuando trabaja solo la bomba B2, y a cuantas rpm gira. PROBLEMA Nº 131 Elabore un esquema hidráulico en donde una direccional 2P – 4V operada por un piloto hidráulico, y posicionada por un resorte, la cual está normalmente en su posición paralela, para actuar debe poder recibir aceite piloto de tres válvulas pilotos de 3V - 2P, operadas por botón y posicionadas por resorte. El aceite lo recibirá de una válvula a la vez.
  • 136.
    PROBLEMA Nº 132 Figura1 M P T A B 2.800 psi 10 gpm S1 S2 2.000 lb 2" 1 3/4" 300 psi 10:1 1 gpm M2 M1
  • 137.
    En el circuitode la figura 1: 1. Escriba al lado de cada componente su respectivo nombre. 2. Calcule cuantos psi marca M2 cuando está energizado S2. 3. Calcule cuantos psi marca M1 cuando está energizado S2. 4. Diga si la carga se moverá cuando está energizado S2, calcule y razone su respuesta. 5. Calcule la potencia que consume el cilindro cuando se energiza S1, usando una eficiencia del 80%. 6. Calcule la potencia que consume el cilindro cuando se energiza S2, usando una eficiencia del 80%.
  • 138.
    PROBLEMA Nº 133 Solenoide Energizado M1M2 M3 M4 Ninguno S1 S1+S4 S1+S3 S2 S2+S3 S2+S4 1. Con los datos del circuito de la Figura 2, complete el cuadro anexo con las presiones en psi que marcará cada manómetro, según la combinación de solenoides energizados que se mencionan en la primera columna. 2. Dibuje en el circuito de la figura 2 los tres tipos de filtros que se pueden usar en un circuito hidráulico e indique el nombre de cada uno.
  • 139.
    Figura 2 P 10 ton T AB 4" 3,5" M4 2000 psi S1 S2 M3 M S3 S4 3 gpm M1 M2 2100 psi 1000 psi 2500 psi Bomba Compensada 1,93 in3/rev. Ajustada a 2000 psi1795 rpm P T B A
  • 140.
    PROBLEMA Nº 134 Elaboreun circuito hidráulico según lo siguiente: 1. Sistema de bombeo en circuito de alta y baja, con presiones de 500 y 2000 psi, caudales de 5 y 30 gpm, usando válvula con venting normalmente abierta que recircule el aceite en el momento del arranque. 2. Válvula direccional pilotada con centro en circuito regenerativo, de 4V, 3P, 2S, centrada por resortes con drenaje externo. 3. Cilindro hidráulico horizontal de doble vástago. 4. Colocar todos los tipos de filtros posibles e identifíquelos. 5. Tanque con sus accesorios.
  • 141.
    PROBLEMA Nº 135 Figura3 P T A B S1 S2 M S3 S4 M1 1600 psi 800 psi 1800 psi Bomba Compensada 15 gpm Ajustada a 1500 psi P T B A 1 gpm M2 2.000 lb 4" 3 ½" 5:1
  • 142.
    1. Con losdatos del circuito de la Figura 3, complete el cuadro anexo con las presiones en psi que marcará cada manómetro, según la combinación de solenoides energizados que se mencionan en la primera columna. Solenoide Energizado M1 M2 Ninguno S1 S1+S4 S1+S3 S2 S2+S3 S2+S4 2. Con los datos del circuito de la Figura 3, complete el cuadro anexo con la potencia expresada en hp suministrada por el motor eléctrico en cada fase del circuito, usando una eficiencia del 80% y la velocidad del cilindro en pul/seg, según la combinación de solenoides energizados que se mencionan en la primera columna. Solenoide Energizado HP Velocidad S1+S4 S1+S3 S2+S3 S2+S4
  • 143.
    PROBLEMA Nº 136 Elcircuito mostrado pertenece a un sistema intensificador de presión, en donde una bomba de un caudal Q entrando al área mayor del intensificador, produce una velocidad de 1,56 mm/seg al cilindro de 8”, y con la presión P se obtiene una fuerza de 314.159,27lb. Con estos datos: 1. Calcule la presión P del manómetro. 2. Calcule el caudal Q. 3. Si el lado de 10” del intensificador se mueve 5”, calcule cuantas pulgadas se moverá el vástago de 8”. 8" 9" 4" 10" P Q V = 1,56 mm/seg F = 314.159,27 lb
  • 144.
    PROBLEMA Nº 137 CILINDROELEVADOR Se requiere desarrollar un sistema hidráulico para un elevador con los siguientes lineamientos:  3 Cilindros de 3 ¼” de diámetro y 120” de recorrido, funcionando como simple efecto.  Velocidad de subida 2 cm/seg.  La carga a mover es de 16.587,00 lb.  Los cilindros deberán poderse mover simultáneamente. Elaborar un circuito en el cual:  Para subir la carga se encienda solo el motor eléctrico y el caudal de la bomba se dirija al cilindro correspondiente.  Al apagar el motor, el cilindro debe mantenerse en esa posición por tiempo indefinido.  Para bajar se energizará solo una electro válvula conectada en paralelo con la tubería, y la carga bajará a razón de 2 pul/seg por su propio peso, sin encender el motor eléctrico.  La velocidad e bajada debe mantenerse constante, independiente del peso.  Disponer de un sistema de protección contra sobrecargas.  Usar una sola bomba y válvulas de cartucho.  Filtrar todo el aceite con 10 micras con una eficiencia superior al 99%, y usar indicador de colmataje eléctrico.
  • 145.
    PROBLEMA Nº 138 1.Llene el cuadro superior con los valores de presión en psi que marcaran los manómetros M1 y M2 cuando sean energizados los solenoides S1 y S2 respectivamente. 2. Calcule las velocidades en pul/seg de subida y bajada del cilindro. 3. Calcule la potencia mínima que debería tener el motor eléctrico. S1 S2 M1 M1Soleniode energizado S1 S2 P A B 1200 psi 700 psi T 4" 2 ½" M 10 gpm 5 gpm 600 psi 1000 psi 5657 lb M1 M2
  • 146.
    PROBLEMA Nº 139 Dibujeun circuito hidráulico compuesto por los siguientes componentes: 1. Grupo de bombeo formado por:  Motor eléctrico.  Cuplón.  Campana de acople.  Filtro de succión.  Bomba variable con load sensing.  Control de flujo.  Filtro de retorno con válvula de by pass.  Intercambiador de calor.  Válvula de alivio.  Válvula direccional 2P 2V 1S normalmente abierta, conectada a la línea de load sensing de la bomba.  Tanque con accesorios. 2. Grupo de trabajo Nº 1 compuesto por:  Válvula reductora de presión conectada en el pórtico P de la direccional.  Válvula direccional pilotada 4V – 3P - 2S centro cerrado, drenaje externo.  Cilindro doble efecto horizontal con una check pilotada en su área anular. 3. Grupo de trabajo Nº 2 compuesto por:  Cilindro vertical hacia abajo.  Válvula de contrabalance.  Válvula direccional pilotada 4V – 3P - 2S centro con P bloqueado y los pórticos A y B comunicados entre sí y conectados al tanque, drenaje externo.  Presostato y manómetro en el área del pistón. 4. Grupo de trabajo Nº 3 compuesto por:  Motor hidráulico bi direccional.  Válvulas de freno en ambos extremos.  Válvula direccional pilotada 4V – 3P - 2S centro con P bloqueado y los pórticos A y B comunicados entre sí y conectados al tanque, drenaje externo.  Filtro de presión antes de la direccional.
  • 147.
    PROBLEMA Nº 140 Serequiere inclinar una plataforma un ángulo de 20º, para ello se dispone de dos cilindros hidráulicos de 3 ¼” x 2” x 16” separados una distancia de 3m. Los cilindros deberán moverse sincronizados para no producir daños estructurales a la plataforma. Construir un circuito hidráulico de sincronismo usando solo los componentes que se listan a continuación:  Dos cilindros 3¼” x 2” x 16” usados como simple efecto, con las áreas de 3¼” para ejercer la fuerza y las áreas anulares conectadas al tanque.  Dos motores hidráulicos de 10 cc/rev cada uno, unidos por el eje y con drenaje externo.  Un control de flujo para regular la velocidad de bajada y permitir flujo libre para la subida.  Una check pilotada en el pórtico A de la direccional, para sostener la plataforma.  Una direccional de palanca 4V-3P centrada por resortes y el centro abierto, la cual tiene en su pórtico A la check pilotada y en el pórtico B una válvula de alivio secundaria para limitar la presión en el piloto de la check.  El grupo de bombeo formado por un motor eléctrico de 3 hp acoplado a una bomba de 3 gpm.  Filtro de succión.  Filtro de retorno con indicador.  Válvula de alivio principal con manómetro.  Tanque con accesorios.
  • 148.
    Con la informaciónanterior y usando eficiencia de 100% para los cálculos: 1. Elabore el circuito. 2. A cuantas rpm giran los motores cuando la plataforma está subiendo. 3. Cuantas libras de fuerza puede desarrollar cada cilindro para subir la plataforma. 4. Si la check pilotada tiene una relación de 5:1, calcule la presión mínima a la cual se debe ajustar la válvula de alivio secundaria para que la plataforma pueda bajar. 5. Cuanta potencia suministra al sistema el motor eléctrico cuando la plataforma está bajando. 6. Si usamos una tubería de ¾” en la succión de la bomba calcule la velocidad del aceite en esa tubería en pies/seg. 7. Calcule el diámetro en pulgadas de la tubería de presión usando una velocidad del aceite de 5 m/seg.
  • 149.
    PROBLEMA Nº 141 MAQUINAHERRAMIENTA. Un motor eléctrico de 7 ½ hp acoplado a una bomba de pistones compensada de 16 cc/rev, suministra aceite a una máquina herramienta la cual posee un cilindro horizontal de 2” x 1” x 20”, el cual tiene que moverse las primeras 8” con el caudal total de la bomba, las siguientes 5” con la mitad del caudal total, y el resto del recorrido con un cuarto del caudal. Estas velocidades tienen que ser lo más precisas posibles, tomando en cuenta que las cargas del cilindro varían en cada una de las etapas del ciclo de avance, a tal efecto el circuito deberá tener un filtro de presión sin válvula de by pass y un presostato indicador, y un filtro de retorno con by pass de 30 psi. El retorno se hará con ¾ partes el caudal, sin que este movimiento requiera de precisión alguna, ya que tampoco habrá variación de carga. 1. Elabore un circuito que cumpla con lo anterior y escriba el nombre de cada uno de sus componentes. 2. Calcule el tiempo de un ciclo. 3. Calcule la fuerza máxima que puede hacer el cilindro empujando y halando.
  • 150.
    PROBLEMA Nº 142 LOADSENSING M P T A BS1 S2 7 gpm 10 gpm 1800 psi 2000 psi A B C D 4" 3" M1
  • 151.
    El sistema mostradopertenece a un circuito Load Sensing con caída de presion de 100 psi en el control de flujo, que mueve un cilindro entre los puntos A y D. Si las cargas no son acumulativas, y tienen los siguientes valores: Tramo Carga (lb) AB 1.260,00 BC 8.000,00 CD 20.000,00 DA 7.000,00 Con la información anterior y la indicada en el circuito responda: 1. Nombre de cada elemento señalado en la figura. 2. Presión en psi que marca M1 cuando no están energizados ninguno de los dos solenoides. 3. Si energizamos S1 calcule cuanto marca M1 en: 4. Al energizar S2 calcule cuantos psi marcará M1 cuando el cilindro este retrocediendo, es decir en el tramo DA. Tramo Presión psi DA Tramo Presión psi AB BC CD
  • 152.
    5. Calcule lapotencia que requiere la bomba en cada tramo, usando eficiencia del 100% Tramo Potencia (Hp) AB BC CD DA PROBLEMA Nº 143 En el circuito de la figura 1 anexa tenemos una bomba doble conectada a un motor de 40 HP, una de ellas es usada para filtrado del aceite, la otra mueve un cilindro. Usando los datos de la figura responda las siguientes preguntas: 1. Cuál es la potencia que suministra el motor eléctrico al sistema cuando S1 y S2 están sin corriente 2. Qué presión marca M1 en esa condición. 3. Calcule la velocidad del cilindro cuando energizamos S1. 4. Qué presión que marca M1 con S1 energizado y el cilindro en movimiento. 5. Potencia suministrada al sistema por el motor eléctrico en la condición anterior. 6. Calcule la velocidad del cilindro cuando energizamos S2. 7. Qué presión que marca M1 con S2 energizado y el cilindro en movimiento. 8. Potencia suministrada al sistema por el motor eléctrico en la condición anterior. 9. Calcule el tiempo de un ciclo. 10.Calcule el caudal que sale por el área del vástago con S1 energizado.
  • 153.
    Figura 1 M S1 S2 3000psi 345 psi 10 gpm 18 gpm 40 HP M1 4" x 2" x 40" P T A B 3.141,6 lb
  • 154.
    PROBLEMA Nº 144 ASCENSORDOBLE Elaborar un circuito hidráulico para un sistema compuesto por dos ascensores, cada uno con las siguientes características:  1 cilindro hidráulico vertical empujando hacia arriba de 4” x 2,5”x 240” trabajando como simple efecto, sellos de alta carga, conexiones BSP, amortiguación en ambos extremos, montaje con placa cuadrada en el lado de la base, vástago con rosca hembra en la punta.  Velocidad lenta de subida y de bajada: 2 cm/seg.  Velocidad rápida de subida y bajada: 13 cm/seg  Carga Máxima a levantar: 15.000 lb.  Los ascensores deberán poderse mover simultáneamente sin que esto afecte sus velocidades.  Debe contemplarse un sistema de emergencia, de manera que si ocurre una falla de energía eléctrica, los ascensores bajen a una velocidad de 0,5 cm/seg.  Usar válvulas de cartucho para minimizar los tiempos de conmutación durante los cambios de velocidad.  Mientras no haya movimiento de los ascensores, la bomba deberá estar sin presión alguna filtrando todo el aceite con Beta5 = 200, también deberá existir un sistema eléctrico que detecte que el filtro está tapado de sucio, el mismo filtro deberá tener una válvula de desvío de al menos 50 psi.  Las velocidades deben ser estables aun con variación de carga en las cabinas. 1. Especificar el volumen del tanque. 2. Seleccionar todos los componentes involucrados. 3. Especificar todos los diámetros de las tuberías, indicando en cada caso el espesor.
  • 155.
    PROBLEMA Nº 145 PRENSADE TROQUELADO El esquema mostrado pertenece a una prensa de estampado, se requiere elaborar un circuito hidráulico que cumpa con lo siguiente: Se requiere que se cumpla con lo siguiente: 1. Subida rápida del cilindro inferior por un recorrido de 15” a una presión máxima de 400 psi. 2. Avance lento del mismo con presión de 2700 psi, 10 gpm por 10”. 3. Un presostato detecta el fin de carrera e invierte el movimiento. 4. Bajada usando los cilindros superiores a 400 psi. 5. Usar motor eléctrico de 20 HP @ 1750 rpm 6. Usar circuito de alta y baja. 7. Usar una electro válvula direccional pilotada 4V – 3P – 2S centro cerrado, con caudal máximo de 70 gpm, en la cual el pórtico A de la misma que establece la posición paralela se conectara al pórtico A del cilindro inferior, y el B a los cilindros superiores. A B 3 ¼” 3 ¼” 15" 20"
  • 156.
    8. Debido algran caudal que sale por el cilindro inferior en el momento de la bajada, este no puede ser manejado por la direccional, por lo tanto habrá de conectar una check pilotada en paralelo, para evacuar el caudal excedente. 9. Use para todos los cálculos una eficiencia de 78%. 10. Incluir filtro de retorno con Beta10=200 indicador eléctrico. 11. El sistema en su estado de reposo, debe estar sin presión alguna, recirculando todo el aceite por el filtro. Usando todo lo anterior: 1. Elabore el circuito. 2. Calcule los gpm que salen por la check pilotada. 3. Calcule el tiempo del ciclo en seg. 4. Calcule el diámetro en pulgadas de la tubería que sale del cilindro inferior, en el punto A usando una velocidad del aceite de 5 m/seg.
  • 157.
    PROBLEMA Nº 146 Elcircuito de la figura anexa, compuesto por:  Bomba compensada de 10 gpm y ajustada a 2300 psi.  Válvula de alivio ajustada a 2500 psi, con conexión X de venting en su parte superior.  Manómetro M1.  Válvula direccional VD1 doble solenoide, centro cerrado con los solenoides S3 que activa la posición paralela de la válvula y S4 para la posición cruzada.  Válvula VD2 con los solenoides S5 y S6.  Cilindro hidráulico CH1 doble vástago de 4” de diámetro de embolo y vástagos de 3” y 1” izquierdo y derecho respectivamente, con pórticos de conexión C1 y C2, sin carga en ninguno de sus extremos.  Cilindro hidráulico CH2 de 4” x 1 ¾” con pórticos C3 y C4, sin ninguna carga en el vástago. Tomando este circuito como base, agréguele los equipos que a continuación se describen en la posición que se indica y efectuando la función descrita: 1. Una válvula direccional nombrada como VD4, de: 2 vías, 2 posiciones, un solenoide al cual nombraremos S0, normalmente abierta. Instalada entre la conexión B de la direccional VD1 y la conexión C2 del cilindro hidráulico CH1. Su función será: cuando el solenoide S0 no esté energizado habrá flujo libre entre los pórticos B y C2, al energizar el solenoide, se bloqueara este paso. 2. Un control de flujo con check CF1, ajustado a 1 gpm, instalado en paralelo con la direccional VD4, el cual regula el flujo que sale de la conexión C2 hacia el pórtico B de VD1 3. El pórtico C1 del cilindro CH1 se conectara al pórtico A de la direccional VD1. 4. Una check pilotada VCH instalada entre el pórtico C3 del cilindro CH2 y el pórtico A de la válvula VD2, con sentido de flujo libre en el sentido de A hacia C3 con relación de 4:1, y con la conexión de pilotaje conectada al pórtico C4 del cilindro CH2.
  • 158.
    5. Una válvulareductora de presión VRP con check incorporada, instalada entre el pórtico B de VD2 y C4, ajustada a 400 si; cual reducirá la presión en el sentido B hacia C4. 6. Una válvula direccional VD3, con 3 posiciones, 2 solenoides: S2 que establece la posición paralela y S1 para la posición cruzada, centro abierto. A la cual le llegara a su pórtico P, la señal X que viene del venting de la válvula de alivio. Su conexión T irá directamente al tanque, en su pórtico B tiene un tapón, y en su pórtico A una válvula de alivio ajustada a 1000 psi y su salida está conectada al tanque. Una vez completado el circuito responda le lo siguiente: 1. Cuál es el valor máximo de presión que se puede leer en el manómetro M1, y con cual combinación de solenoides energizados se obtiene. 2. Cuantos gpm entran por C1 de CH1, cuando están energizados S3, S0 y S2. 3. Cuanta potencia consume la bomba en la condición anterior. 4. A cuantas pulgadas por segundo se moverá CH1 si energizamos S4 y S2. 5. Cuál es la presión en la conexión C2 con la condición anterior. 6. Cuanto Marcara M1 cuando se energiza solo S1. 7. Cuál es la fuerza máxima que puede ejercer el cilindro CH2 cuando están energizados S1 y S6. 8. Si en la conexión C3 tenemos una presión acumulada de 2300 psi y energizamos los solenoides S2 y S6, calcule si el cilindro CH2 logrará moverse. 9. Calcule los hp que debería tener el motor eléctrico de este sistema.
  • 159.
    BA P T BA P T x 2300psi 10 gpm 2500 psi S3 S4 VD1 VD2 3" 1" 1¾” 4" 4" CH2 CH1 S5 S6 C1 C2 C3 C4 M1 M
  • 160.
    PROBLEMA Nº 147 PRENSADE SEMILLAS El circuito mostrado en la figura corresponde a una prensa que extrae aceite a partir de semillas, para ello primero se llena de producto el cilindro hueco inferior, y seguidamente el sistema hidráulico debe funcionar según el siguiente ciclo: 1. Avance rápido del cilindro de 40cm usando el caudal de las dos bombas y energizándose S1 y S2. 2. Cuando el sistema ha alcanzado los 180 bar detectados por el presostato, se descarga la bomba de caudal variable, quedando solo la fija hasta el final del recorrido. 3. Una vez alcanzada la presión de 315 bar detectados por el segundo presostato, se desenergizara S2. 4. Seguidamente, y antes de invertir el movimiento, habrá que hacer la descompresión del sistema, energizando S4 por un segundo. 5. Luego comenzará la subida del cilindro de 40cm, energizando S3 y haciendo llegar el aceite de la bomba de caudal fijo al área anular del cilindro de 8”, el cual trabajara como cilindro de simple efecto. 6. Una vez que este cilindro llegue al final de su recorrido, el presostato de 100 bar lo detectara y pondrá el sistema en reposo, desenergizando todos los solenoides, y dejándolo preparado para un próximo ciclo. Los equipos deben cumplir con las siguientes características:  Bomba variable de pistones axiales con eje pasante de 41 cc/rev.  Bomba fija de pistones en ángulo fijo de 19 cc/rev. Eje estriado con 13 dientes, montaje SAE B.  Filtro de retorno, que recoge todos los retornos del sistema, con indicador eléctrico de colmataje, y β10=200  Todas las válvulas direccionales deben tener bobinas de 24 vdc con conexión DIN.
  • 161.
     La válvulacheck debe ser del tipo sándwich instalada en la misma placa base que la direccional S3.  El cilindro hidráulico debe tener sellos Hi Load en material Viton, vástago con rosca hembra en la punta, y pórticos con rosca NPT. 1. Conecte el circuito para que cumpla con el enunciado, seleccione todos los componentes. 2. Seleccione todos los componentes involucrados. 3. Calcule y especifique en el diagrama los diámetros de cada tubería. 4. Calcule un tiempo de ciclo si la bajada rápida se efectúa hasta el 50% del recorrido. 5. Calcule la fuerza ejercida por el cilindro de 40cm. 6. Calcule la fuerza con que hala el cilindro de 8”.
  • 162.
    M 1800 rpm 185 bar 180bar 315 bar 100 bar 100 bar 40 cm 65" 8" x 3 ½” x 55" 320 bar S1 S2 S3 S4
  • 163.
    PROBLEMA Nº 148 Uncircuito de alta y baja es movido por un motor eléctrico de 10 HP @ 1800 rpm tiene conectada una bomba cuyo caudal mayor es de 30 gpm y la válvula de alivio esta tarada a 3000 psi. Con esta información y usando para los cálculos una eficiencia del 100%, calcule: 1. Caudal de la bomba menor. 2. Presión de la válvula de descarga.
  • 164.
    PROBLEMA Nº149. El circuitomostrado pertenece a un cilindro de 4” x 3” x 18” el cual avanza sin carga 10” y el recorrido restante empuja la carga de 18.849,56lb. Al llegar al final de su recorrido hacia la derecha, comienza su retroceso sin carga alguna en su vástago. Utilizando los datos de la figura calcule: 1. Tiempo en que el cilindro hace un ciclo. 2. Potencia transmitida por el cilindro mientras está moviendo la carga. 3. Potencia que debería tener el motor eléctrico.
  • 165.
    M 3" S1 S2 20 gpm3 gpm P T A B 500 psi 2000 psi 4" 18.849,56 lb C = 18" 10"
  • 166.
    PROBLEMA Nº 150 Enel circuito de la figura anexa, la distancia AB = 5 pies y BC = 15 pies, el cilindro es de 10” x 5” x 40”: 1. Calcule la presión en psi de los manómetros M1, M2 y M3 cuando están energizados los solenoides que se indica en el cuadro siguiente: M1 M2 M3 Solenoides Energizados S0 + S2 S0 + S1 2. Calcule las velocidades de subida y bajada del cilindro. 3. Calcule la potencia del motor eléctrico con una eficiencia del 75%.
  • 167.
    M S2 40 gpm 10gpm P T 400 psi 40º 30º 15.000,00 lb A B C S0 S1 M1 M2 M3 1800 psi 1500 psi A B
  • 168.
    PROBLEMA Nº 151 Uncilindro horizontal de 3 ¼” x 1” x 20” instalado en un sistema con una bomba de caudal variable, de paletas, compensada, con drenaje externo, de 10 gpm, montada sobre un tanque con sus accesorios, deberá moverse en circuito regenerativo formado por las siguientes válvulas:  Una direccional 4V, 3P, 2S centro cerrado, con S1 en la posición paralela y S2 para la cruzada.  Una direccional 3V, 2P y un solenoide al cual llamaremos S0.  Una válvula check.  Un presostato. El funcionamiento deberá ser: Energizando solo S1, el aceite que sale del área anular del cilindro, que arrancara sin carga alguna, pasará libre por la válvula de 3 vías y a través de la check para sumarse con el caudal de la bomba y ambos enterarán al área del pistón; una vez que el cilindro toque el material a comprimir, el presostato lo detecta, energizando S0 y se elimina el regenerativo, moviéndose así hasta el final del recorrido, en donde energizando solo S2 el cilindro regresará. Todo esto ocurre entre la direccional de 3posiciones y el cilindro. La unidad hidráulica además del sistema de bombeo descrito al principio, deberá tener instalados:  Todos los filtros que puedan montarse en un sistema hidráulico.  Un intercambiador de calor agua – aceite.  Un sistema para que la bomba arranque sin presión y el motor eléctrico sin carga.  Un manómetro, con válvula aisladora de 3 vías. Con la información anterior: 1. Elabore el circuito. 2. Cual debería ser el volumen del tanque?
  • 169.
  • 171.
    PROBLEMA Nº 152 Tenemostres circuitos que tienen en común un cilindro horizontal de doble vástago con cargas en cada uno de ellos. El primero está alimentado por un sistema de bombeo compuesto por una bomba variable de 15 gpm con regulador Load Sensing, cuyo control de flujo esta calibrado a 10 gpm con una caída de presión de 200 psi. El segundo lo alimenta un circuito de alta y baja en donde la válvula de descarga esta tarada a 400 psi y la de alivio a 3000 psi, con bomba doble de 10 y 5 gpm . El tercero lo forman una bomba de caudal fijo de 5 gpm y una válvula de alivio ajustada a 3000 psi. Se requiere para cada circuito calcular las presiones en psi, que marca el manómetro M1, las velocidades en pulg/seg y la potencia en HP, absorbida por la bomba mientras el cilindro esta en movimiento. Para ello llene los siguientes cuadros con la información solicitada.
  • 172.
    Circuito Nº 1 M PT A B S1 S2 10 gpm M1 S0 2" 2880 lb 3000 lb 4" 3" 3000 psi 15 gpm 2500 psi
  • 173.
  • 174.
    Circuito Nº 2 PT A B S1 S2 2" 2880 lb 3000 lb 4" 3" M 400 psi 3000 psi S0 10 gpm M1 5 gpm
  • 175.
  • 176.
    Circuito Nº 3 PT A B S1 S2 2" 2880 lb 3000 lb 4" 3" M 5 gpm S0 3000 psi
  • 177.
  • 178.
    PROBLEMA Nº 153 PERFORADORADE POZOS Elaborar un circuito hidráulico para una máquina perforadora de pozos, compuesto solo por los siguientes elementos: Motor de gasolina el cual tiene acoplada una bomba doble de paletas con caudales de 25 gpm y 5 gpm @ 1200 rpm, montada sobre un tanque con accesorios. La bomba de alto caudal se usara para mover un motor hidráulico de 58 pul3/rev, y la pequeña para hacer subir un cilindro hidráulico de simple efecto vertical hacia arriba, con medidas de 3 ¼” x 1 ¾” x 60”. Saliendo de la bomba grande nos conseguimos una válvula de alivio pilotada, tarada a 2000 psi, la cual se pondrá a descarga mediante una llave de paso conectada a su línea de venting. A continuación encontramos una válvula direccional 4V 3P la cual en su posición central tiene P bloqueado y los demás pórticos comunicados entre sí, la válvula es pilotada accionada manualmente, es decir que su válvula piloto es manual. Los pórticos A y B de la válvula anterior están conectada al las conexiones del motor hidráulico descrito anteriormente. A la salida de la bomba pequeña nos conseguimos otra válvula de alivio ajustada a 1600 psi, de las mismas características de la válvula que está a la salida de bomba de gran caudal. Siguiendo la tubería deberá estar una válvula check con apertura de 65 psi, al cual se encargara de mantener el cilindro hidráulico en su posición vertical. En la línea entre la check anterior y el cilindro esta una llave de paso conectada perpendicularmente a la tubería, que se encargara de hacer bajar el cilindro por su propio peso, cuando así se requiera.
  • 179.
    Con la informaciónanterior: 1. Dibuje el circuito correspondiente. 2. Calcule las rpm máximas que alcanzara el motor hidráulico. 3. Calcule el torque máximo que podrá suministrar el motor hidráulico. 4. Calcule la fuerza de empuje máxima que podrá ejercer el cilindro hidráulico. 5. Calcule la velocidad de subida del cilindro. 6. Calcule el torque suministrado por el motor a gasolina cuando están trabajando ambos actuadores. 7. Si el motor hidráulico es un modelo Parker TG0960, busque en su catalogo cual es el máximo torque que puede suministrar para trabajo continuo, y las rpm reales con el caudal suministrado por la bomba.
  • 180.
    PROBLEMA Nº 154 Elaborarun circuito hidráulico para que un cilindro horizontal de 4” x 1 ¾” x 40” Montaje de clevis hembra, conexiones NPT, sellos de alta carga, amortiguación delantera, rosca del vástago hembra, se mueva según lo siguiente:  Salida del vástago hacia la derecha con una velocidad de 28 pulg/seg, y presión máxima de 400 psi.  Retroceso del vástago con velocidad variable entre 0.5 y 2 pulg/seg, y una presión máxima de 1750 psi. Para la salida del vástago se deberá usar circuito regenerativo activado hidráulicamente y el caudal de la bomba no deberá pasar por la direccional, sino que ira conectada directamente al cilindro. La velocidad de entrada deberá controlarse con precisión, independiente de las variaciones de la presión de trabajo. Ambas bombas deberán estar conectadas a un motor eléctrico de 1750 rpm de un solo eje, y cada una se activara mediante una señal eléctrica a su correspondiente electroválvula. Mientras trabaja una bomba, la otra debe estar recirculando el aceite a través del filtro de retorno montado sobre el tanque, con β10 = 200 e indicador eléctrico de colmataje, sin presión alguna. Especificar: Diámetros en pulgadas de todas las tuberías, Volumen y medidas del tanque, Marca y modelo de cada componente.
  • 181.
    PROBLEMA Nº 155 Setiene un troquel de forma anular, dividido en cuatro partes como se evidencia en la figura. Cada cilindro es de 8” x 3 ½” x 10”, con tirantes salientes del lado del vástago como estilo de montaje, rosca del vástago macho 2 ½” – 12, pórticos con rosca NPTF, sellos del pistón de alta carga. Tienen que moverse sincronizadamente, primero a una velocidad de acercamiento de 1.23 pul/seg por 8”, hasta una presión de 400 psi, luego bajar a 0.17 pulg/seg y 3200 psi. El retorno se hará con el mismo sincronismo en el movimiento y 400 psi. Elabore un circuito hidráulico usando circuito regenerativo para el acercamiento, con una bomba de caudal fijo acoplada a un motor eléctrico de 1750 rpm. Mientras no se requiera movimiento, la bomba debe estar sin presión. El aceite se filtrara 10 veces por hora con β10 = 200 en un filtro montado en línea, con indicador eléctrico de colmataje, y válvula de by pass de 50 psi., usando una segunda bomba acoplada a continuación de la principal. Especificar: Diámetros en pulgadas de todas las tuberías, Volumen y medidas del tanque, Marca y modelo de cada componente.
  • 182.
    PROBLEMA Nº 156 Setiene un troquel de forma anular, dividido en cuatro partes como se evidencia en la figura. Cada cilindro es de 8” x 3 ½” x 10”, con tirantes salientes del lado del vástago como estilo de montaje, rosca del vástago macho 3 1/4” – 12, pórticos con rosca recta tipo SAE, sellos del pistón de anillos metálicos. Tienen que moverse sincronizadamente, primero a una velocidad de acercamiento de 1.23 pul/seg por 8”, hasta una presión de 400 psi, luego bajar a 0.17 pulg/seg y 3200 psi. El retorno se hará con el mismo sincronismo en el movimiento y 400 psi. Elabore un circuito hidráulico usando circuito de alta y baja, en donde la bomba de alto caudal sea de paletas y la de presión de pistones axiales, acopladas entre si y a un motor eléctrico de 1750 rpm. Mientras no se requiera movimiento, la bomba debe estar sin presión, filtrando todo el aceite con β10 = 200 en un filtro montado sobre el tanque, con indicador eléctrico de colmataje, y válvula de by pass de 25 psi. Especificar: Diámetros en pulgadas de todas las tuberías, Volumen y medidas del tanque, Marca y modelo de cada componente.
  • 183.
    PROBLEMA Nº 157 Setiene un troquel de forma anular, dividido en cuatro partes como se evidencia en la figura. Cada cilindro es de 8” x 3 ½” x 10”, con tirantes salientes del lado del vástago como estilo de montaje, rosca del vástago macho 3 1/4” – 12, pórticos con bridas SAE, sellos del pistón tipo labio y de viton. Tienen que moverse sincronizadamente, primero a una velocidad de acercamiento de 1.23 pul/seg por 8”, hasta una presión de 400 psi, luego bajar a 0.17 pulg/seg y 3200 psi. El retorno se hará con el mismo sincronismo en el movimiento y 400 psi. Elabore un circuito hidráulico usando una sola bomba con control load sensing acoplada a un motor eléctrico de 1750 rpm. Mientras no se requiera movimiento, la bomba debe estar sin presión en condición de stand by. Usar un sistema de filtrado independiente con β10 = 1000 filtrando el aceite del tanque 10 veces por hora con filtro montado en línea con indicador eléctrico de colmataje, y válvula de by pass de 50 psi. Especificar: Diámetros en pulgadas de todas las tuberías, Volumen y medidas del tanque, Marca y modelo de cada componente.
  • 184.
    PROBLEMA Nº 158 PERFORADORDE CARCASAS El sistema mostrado es un motor eléctrico que a través de una relación de engranajes hace girar la broca de una máquina perforadora. Se quiere remplazar el motor eléctrico por uno hidráulico que pueda generar un 20% más de torque, y eliminar los engranajes, de manera que el motor hidráulico se acople directamente a la broca. Calcular: 1. El desplazamiento del motor hidráulico, para que trabajando a 50 bar haga el trabajo. 2. Caudal que le debe llegar al motor hidráulico. 3. Desplazamiento que debería tener la bomba que le suministra aceite al motor hidráulico si la bomba gira a 1800 rpm. M 6cm 12cm 1.5 hp @ 700 rpm
  • 185.
    PROBLEMA Nº 159 Elcircuito de la figura 1 corresponde a un ascensor hidráulico de 600 Kg de carga, utilizando un cilindro vertical. Se desea sustituir el cilindro por un motor hidráulico, una caja reductora de velocidad, (la cual baja las rpm del motor hidráulico) y un tambor, como se muestra en la figura 2 usando el mismo equipo hidráulico. Los controles de flujo son solo para que la carga no adquiera velocidades superiores a las determinadas por el caudal de la bomba. Con los datos que están en las figuras, calcular: 1. Relación i de la caja reductora para que el motor mueva la cabina del ascensor. 2. Caudal que sale por el área del pistón, cuando el cilindro está subiendo la carga. 3. Torque transmitido por el motor eléctrico a la bomba. 4. Velocidad en cm/seg de subida de la cabina con el cilindro. 5. Velocidad en cm/seg de subida de la cabina con el motor
  • 186.
    16,37 cm3 /rev P T AB F = 600 Kg M 7 cm 5 cm 1800 rpm Figura 1
  • 187.
    16,37 cm3 /rev P T AB F = 600 Kg M1800 rpm 332 cm3 /rev I = ? 40cm Figura 2
  • 188.
    PROBLEMA Nº 160 Elcircuito de la figura corresponde a una prensa vertical, en la cual tres cilindros de simple efecto, mueven una mesa de 13745 lb. El cilindro de prensado es de 20” de diámetro, los laterales de 4” x 3” solo se usaran para la subida de la mesa y el frenado. El circuito de bombeo está conectado en triple alta y baja. El sistema funciona según lo siguiente:  Bajada rápida en caída libre a una velocidad de 12 pulg/seg, y el cilindro principal se llena de aceite directamente del tanque, a través de la check pilotada.  Antes de tocar lo que se va a comprimir, la válvula de contrabalance frena la mesa.  Comienza la compresión hasta el final del recorrido.  Una vez alcanzada la presión de 3000 psi, se desenergizan los solenoides S1 y S2 y se energiza S0, durante 3 segundos, para realizar la descompresión.  Luego se procede a subir la prensa. Usando los datos del enunciado junto con los de la figura calcule: 1. HP que debería tener el motor eléctrico. 2. Cuales solenoides deberían energizarse para que la mesa suba. 3. A cuantas pulg/seg subirá la mesa? 4. Cuantos psi marcara el manómetro M cuando la mesa está subiendo? 5. Si el cilindro está sometido a 3000 psi, y la relación de la check pilotada es de 3:1, cuantos psi necesitara para abrir, cuando la mesa está subiendo. 6. Mientras la prensa está subiendo, calcule cuantos gpm pasan por la check pilotada hacia el tanque. 7. Si en el momento de la subida, la check pilotada, genera una restricción al paso del aceite de 54,27 psi, calcule cuantos psi marcara el manómetro M, y diga cuales solenoides deberían energizarse. 8. Cuantos gpm pasaran por el control de flujo si la descompresión dura 3 seg. 9. Calcule cuantas pulgadas cubicas tiene que descomprimir el control de flujo, cuando se energiza S0, si el cilindro tiene una carrera de 40” y está a sometido a 3000 psi.
  • 189.
    1000 psi M 13745 lb 400psi S3 1500 psi 3000 psi P T B A S4 M 40 10 5 P T A B S2S1 S0 20" 4" 3"3" 4" S5 2500 psi
  • 190.
    PROBLEMA Nº 161 Dibujeun circuito de alta y baja con bomba fija de alto caudal de 70 gpm, bomba de alta presión con 3 gpm, de caudal variable, manómetro de baja presión y manómetro de alta presión, filtro de retorno filtrando solo el aceite de las válvulas de presión, direccional pilotada 4V, 3P, 2S cuya posición central este en circuito regenerativo, recirculación a través de la válvula de alivio, cilindro vertical hacia abajo con una carga suspendida de 3000 lb, válvula de contrabalance, presostato en el área del pistón. PROBLEMA Nº 162 Elabore un circuito hidráulico en el cual un cilindro horizontal de 4”x 2” x 100” sin carga alguna en su vástago recorra el primer cuarto de su carreta con una velocidad de 25 pulg/seg, el segundo cuarto con 15 pulg/seg, el tercero con 10 piulg/seg, y por ultimo con 1 pulg/seg. Cuando el sistema este sin movimiento, no debe haber presión alguna. Colocar sistema de purificación off line filtrando el volumen del tanque 10 veces por hora. PROBLEMA Nº 163 En el circuito de la figura anexa calcule la velocidad del cilindro e indique el sentido del movimiento.
  • 191.
    FORMULAS 100 */*59,1 3 barrevcm Nm   9549 * rpmNm Kw 2 *06,0 / cm lpm segcm  1000 */3 rpmrevcm lpm  2 *117,3 / pul gpm segpie   00058,0** psigpm hp    2 **/ . 3 psirevpul pullb   231 */3 rpmrevpul gpm  63025 *. rpmpullb hp  Npolos Hz rpm *120  AVQ * dFM * rVt * A F P  AvApAa  amF * *IM  *600 *barlpm Kw 3 3 165 500.17 * cm barcm V  4 * 2 d A   396000 )(*min)/( lbfFpulV hp  1000 )(*)/( NFsegmV kw 
  • 192.
    UNIDADES Y CONVERSIONES MTorque Nm lb-pul Q Caudal Lpm gpm P Presiòn bar psi F Fuerza N lb D Distancia m pul Vt Velocidad tangencial cm/seg pul/seg w Velocidad angular rad/seg rad/seg r Radio cm pul A Area cm2 pul2 Vg Desplazamiento cm3 /rev pul3 /rev Aa Area anular cm2 pul2 Ap Área del pistón cm2 pul2 Av Área del vástago cm2 pul2 V Velocidad cm/seg pul/seg m Masa Kg lb a Aceleración m/seg2 pul/seg2 Aceleración angular rad/seg2 rad/seg2 Hz Frecuencia Ciclos/seg Ciclos/seg Potencia Kw hp ton Tonelada N Newton I Momento de inercia Kg.m2 Eficiencia cSt Viscosidad Centistokes micron 1 pul = 2,54 cm 1 l = 1000 cm3 1 gal = 231 pul3 1 bar = 1,033 Kg/cm2 1 rev= 2 radianes 1 gal = 3,785 l 1 ton = 1000 Kg 1 m = 100 cm 1 bar = 105 N/m2 1 pascal = 1 N/m2 1  = 10-6 m 1 pie = 12 pul 1 hp = 0,746 Kw 1 bar = 14,5 psi 1 Kg = 2,2 lb 1 Kg = 9.8 N 1 hp = 42,4 BTU/min 1 lb pie = 1,36 Nm 1 lb pul = 0,113 Nm 1 cSt = 1 mm2 /seg 1 hp = 33.000 lb.pie/min 1 bar = 105 Pascal   
  • 193.
  • 194.
    56,496. 2 24013   pullb segt02,10502,45602  RESPUESTA PROBLEMA Nº 4 Usando la relación: Tenemos: RESPUESTA PROBLEMA Nº 5 1 – Caudal requerido para extenderse en 1 min. Usando: Calculamos primero la velocidad: Luego: 2 - Fuerza de empuje con 1.200 psi. 3 - Tiempo de ciclo. tc= t1 + t2 t1= 60 seg Para calcular t2 necesitamos la velocidad de retroceso. Entonces:   2 /3 .   psirevpul pullb 2 117,3 / pul gpm segpie   piespiepulpul 3/1236  segpieV /05,0 60 3  gpmgpm 83,727,50117,305,0  lbf 58,318.6027,50*1200  07,0 7,37*117,3 83,7 / segpie segt 02,45 07,0 3 2  segt 02,1052  2 8 27,50 pulA  2 4 57,12 pulA  2 70,37)57,1227,50( pulAA  8" 4" C= 36"
  • 195.
    4 - Cuantapotencia transmite. 5 - Velocidades de entrada y salida del vástago. segpieVs /06,0 27,50*117,3 83,7  segpieVe /07,0 7,37*117,3 83,7  45,500058,0*83,7*1200 hp 45,5hp
  • 196.
    2 *117,3 / pul gpm segpie  RESPUESTA PROBLEMANº 8 1 - Velocidad del motor eléctrico: Para calcular la velocidad del motor eléctrico primero necesitamos el caudal de la bomba en función de la velocidad del cilindro. 2 - Tiempo de un ciclo: Por lo tanto el tiempo del ciclo será: 231 */3 rpmrevpul gpm  89,1664,40*117,3*133,0 gpm 1200 25,3 231*89,16 rpm 21 tttc  segt 5,12 6,1 20 1  21 tttc  segtc 96,2746,155,12  segtc 96,27 segt 46,15 29,1 20 2  segt 5,121  segt 46,152  segpul pie pul seg pie V /29,1 12 *107,02  segpieV /107,0 27,50*117,3 89,16 2  8" C = 20" V = 1,6 pul/seg Q 3.50" 2 8 27,50 pulA  2 50,3 62,9 pulA  2 64,40)62,927,50( pulAA 
  • 197.
    RESPUESTA PROBLEMA Nº9 1 - Velocidad de salida del vástago: 2 - Velocidad de entrada del vástago: 3 - Velocidad de salida del vástago en regenerativo: Cuando se conecta en regenerativo el área útil es la del vástago, por lo tanto: 3 - Fuerza máxima cuando sale:  4 - Fuerza máxima cuando entra: 5 - Fuerza máxima cuando está en regenerativo: 8" 5,66" 50 gpm 1500 psi 2 8 27,50 pulA  2 66,5 16,25 pulA  2 10,25)16,2527,50( pulAA  32,0 27,50*117,3 50 / segpie 64,0 10,25*117,3 50 / segpie 64,0 10,25*117,3 50 / segpie ps Apf * lbfs 22,398.7527,50*500.1  aApfe * lbfe 17,657.3710,25*500.1  vApfr * lbfr 05,741.3716,25*500.1 
  • 198.
    RESPUESTA PROBLEMA Nº10    1 - Presión del manómetro: Como está en regenerativo, el área efectiva es la del vástago, por lo tanto la presión será: 2 - Velocidad de la carga: 3 - Potencia: psip 42,829.2 77,1 000.5  56,600058,0*4*42,829.2 hp 73,0 77,1*117,3 4 / segpie 2 4 57,12 pulA  2 5,1 77,1 pulA  2 8,10)77,157,12( pulAA  5.000 lb 1.5 " 4 gpm 4"
  • 199.
    RESPUESTA PROBLEMA Nº19 Primero debemos conocer el consumo del motor en función de la potencia generada: *600 *barlpm Kw  43,0 7 600*005,0 lpm min440.1min 43,0 Volumenl  lVolumen 14,617 3 W 2 W 180 rpm 1 dia 7 bar Vol = ?
  • 200.
    RESPUESTA PROBLEMA Nº69 1 - Cuanto marca M cuando S2 y S3 están energizados. En estas condiciones, el aceite entra por el área anular, a presión máxima de 17 bar. Primero calculamos cual presión hace mover la carga, y la comparamos con la máxima disponible. La presión que mueve la carga es de 4,79 bar, por lo tanto aunque tengamos 17 bar disponibles, mientras el cilindro se esté moviendo el manómetro marcara solo la presión de 4,79 bar. 2 - Cuanto marca M cuando S1 y S4 están energizados. S1 energizado hace llegar el aceite al área del pistón. S4 energizado nos da una presión máxima de 48 bar. Primero calculamos cual presión hace mover la carga, y la comparamos con la disponible. La carga se mueve con 3,82 bar, por eso el manómetro marcara solo este valor. barp 79,4 64,62 300  barp 82,3 54,78 300  10" 4,5" 300 Kg 2 10 54,78 cmA  2 5,4 90,15 cmA  2 64,62)90,1554,78( cmAA 
  • 201.
    3 - Cuantomarca M cuando esta energizado S3. Al estar energizado S3, el cilindro se conecta en circuito regenerativo, y la presión máxima disponible es de 17 bar, entonces calculamos la presión necesaria para mover la carga usando solo el área del vástago El sistema necesita 18,86 bar, y solo disponemos de 17 bar. Por lo tanto el manómetro marcará 17 bar 4 - Cual es la fuerza máxima que se puede generar con S1, S4 y S5 energizados. S1 establece al posición paralela de la direccional principal, y dirige el aceite hacia el pistón. S4 al establecer la posición cruzada de la direccional que comanda el venting, y hace que esta línea se dirija hacia la válvula S5 la cual al estar energizada, bloquea su paso, y hace que la presión máxima sea la de la válvula de alivio principal, es decir 107 bar. Por lo tanto la fuerza máxima viene dada por: 5 - Cual es la fuerza máxima que se puede generar con S2 y S4 energizados. S2 desvía el aceite al área anular, y S4 determina que la presión sea de 48 bar, con estos datos la fuerza máxima es: 6 - Con cual combinación de solenoides energizados se obtiene la mayor velocidad de salida del vástago: Con tan solo energizar S4 se garantiza que la presión disponible sea de 48 bar, y por lo tanto se vence la presión de 18,8 bar necesaria para mover la carga en circuito regenerativo. barp 86,18 90,15 300  Kgf 76,403.854,78*107  Kgf 50,006.364,62*48 
  • 202.
    Igualmente se obtieneeste resultado si son energizados S4 + S5. 7 - Si la carga fuese de 310 Kg. y energizamos solo S3, se moverá la carga. Al energizar solo S3 la presión disponible es de 17 bar, y para mover la carga de 310 Kg. necesitamos: Por lo tanto la carga no se moverá. 8 - Si energizamos S4 y S5 calcule el caudal que sale por el área anular. Al energizar S4 la presión máxima disponible es de 107 bar, y el caudal del que dispondremos será de 30 lpm y el área del vástago, ya que el circuito es regenetativo. Primero calculamos la velocidad de salida del vástago: Esta velocidad corresponde a un caudal total Qt de: Qt = 31,44 x 0,06 x 78,54 = 148,15 lpm Luego: Qt = Qb + Qv De donde tenemos que Qv será: Qv = 148,15 - 30 = 118,15 lpm Qv = 118,15 lpm. barp 49,19 90,15 310  44,31 90,15*06,0 30 / segcm
  • 203.
    RESPUESTA PROBLEMA Nº79 1 - Valor mínimo de p para que la carga baje: Para que la carga baje, el valor mínimo de la presión que debe llegar al piloto de la check de relación 4:1, debe ser 4 veces menor que la presión que está generando la carga de 40.000 lb sobre la check. La presión de la carga viene dada por: Por lo tanto la presión que debe llegar al piloto de la check es: 2 - Valor de M cuando la carga sube: 2 6 27,28 pulA  2 4 57,12 pulA  2 71,15)57,1227,28( pulAA  psip 71,414.1 27,28 000.40  psip 68,353 4 71,414.1  psip 71,414.1 27,28 000.40 
  • 204.
    RESPUESTA PROBLEMA Nº80 1 - Cuanto marca M cuando no hay corriente en S1 ni en S2 y el cilindro esta en movimiento. Primero calculemos cuanta presión necesita para moverse: La presión necesaria es de 849,88 psi y se dispone de 1.500 psi, por lo tanto la presión que marcara el manómetro será de 849,88 psi. 2 - Cuanto marca M cuando si el cilindro esta en movimiento y energizamos S1. Al energizar S1 eliminamos el regenerativo, por lo tanto la presión necesaria para moverse será de: 3 - A cuantas pul/seg se moverá cuando S1 y S2 están desenergizados. En ese momento está conectado regenerativo y la presión necesaria es de 849,88 psi, por lo tanto solo se cuenta con el caudal de 3 gpm, y la velocidad será: psip 88,849 14,3 00,670.2  psip 47,212 57,12 00,670.2  31,0 14,3117,3 3 /   segpie segpulpiepulsegpieV /68,3/12/31,0  segpulV /68,3 4" 2" 2.670 lb 2 2 14,3 pulA  2 42,9)14,357,12( pulAA  2 4 57,12 pulA 
  • 205.
    RESPUESTA PROBLEMA Nº85 La válvula direccional debe ser pilotada, y debe tener presión piloto, para comenzar el movimiento. RESPUESTA PROBLEMA Nº 86 Lo que está pasando es que al llegar la presión de trabajo a 35 bar, se abre la válvula de descarga, y limita de esta forma la presión máxima. Para evitar este efecto, la válvula check que está situada a la salida de la válvula de alivio, debe colocarse después de la válvula de descarga, para que cuando esta abra, se mantenga del otro lado de la check la presión mayor. RESPUESTA PROBLEMA Nº 88 El drenaje de la válvula de secuencia debe ser externo. RESPUESTA PROBLEMA N° 90 El cilindro no baja porque está actuando el presostato, debido a que el control de flujo genera una contrapresión. La solución sería colocar el presostato entre al control de flujo y el cilindro, para que la presión que detecte el presostato sea la de la carga.
  • 206.
    RESPUESTA PROBLEMA Nº106 1 - Circuito: 2 - En cuantos minutos recorrerá 2 Km. Primero calculamos las rpm del caucho: Si el caucho necesita 400 Nm de torque, y la caja es de 5:1 el motor tiene que generar 5 veces menos, es decir 80 Nm, por lo tanto las rpm del motor hidráulico serán: Por lo tanto el caucho el caucho girará a: 100 *50*59,1 P Nm   9549 *rpmNm Kw  9549 *80 92,14 rpm Kwhp 92,1420  89,780.1rpm rpm18,356589,780.1  18,356rpm 20 hp 1.800 rpm M P T A B M 400 Nm 5:1 50 cc/rev 50cm
  • 207.
    Calculemos ahora cuantoscm se desplazará por cada vuelta: Para recorrer 2 Km, es decir 200.000 cm, las revoluciones que deberá dar el caucho serán: Por lo tanto el tiempo que empleará será: cmdl 08,15750*1416,3*   revN 24,273.1 08,157 000.200  min57,3 18,356 24,273.1 t min57,3t
  • 208.
    RESPUESTA PROBLEMA N°107 1 - Hacia cual lado se mueve el cilindro. Área anular lado izquierdo Área anular lado derecho La presión máxima que podemos obtener del sistema es: Con esta información hacemos balance de fuerzas en el cilindro: Fuerzas hacia la derecha: Fuerzas hacia la izquierda: La fuerza resultante será: Dado que la fuerza mayor es hacia la derecha, el cilindro se moverá hacia ese lado. 6 cm 10 cm 5 cm 1.727,88 Kg 2 10 54,78 cmA  2 6 27,28 cmA  2 5 63,19 cmA  2 510 90,5863,1954,78 cmAA  2 610 27,5027,2854,78 cmAA  barp 225 8 3*600  600 *barlpm Kw  Kgfd 59,253.1390,58*225  Kgfr 98,21561,037.1359,253.13  Kgfi 61,037.13225*27,5088,727.1 
  • 209.
    2 - Cálculode la velocidad de la carga: El caudal que llega es de 8 lpm, y el cilindro está conectado en regenerativo, por lo tanto el área que usaremos será la diferencia de las áreas anulares. 3 - Cuantos bar marcará el manómetro cuando la carga se está moviendo: Cuando la carga se está moviendo, el sistema solo generará la presión mínima para moverla, por lo tanto hacemos un balance de fuerzas. Despejando tenemos: 27,50*88,727.19,58* pp  segcmsegcm /43,15 64,8*06,0 8 /  barp 200