API 653 “Inspección, Reparación, Alteración y Reconstrucción de Tanques” R6 Pag. 11
Ing. Rubén E Rollino r_rollino@yahoo.com rollinor@asme.org
AAPPII 665533
IINNSSPPEECCCCIIOONN,, RREEPPAARRAACCIIOONN,,
AALLTTEERRAACCIIOONN yy RREECCOONNSSTTRRUUCCCCIIOONN
DDEE TTAANNQQUUEESS DDEE
AALLMMAACCEENNAAMMIIEENNTTOO
API 653 “Inspección, Reparación, Alteración y Reconstrucción de Tanques” R6 Pag. 22
Ing. Rubén E Rollino r_rollino@yahoo.com rollinor@asme.org
IINNDDIICCEE
INTRODUCCION...........................................................................................................................5
CONTENIDO..................................................................................................................................6
1. ALCANCE..................................................................................................................................6
2. ESTANDARES REFERENCIADOS. ........................................................................................8
3. DEFINICIONES. ........................................................................................................................9
4. APTITUD PARA EL SERVICIO.............................................................................................12
4.1 GENERAL ..........................................................................................................................12
4.2 EVALUACION DEL TECHO DEL TANQUE. ................................................................12
4.3 EVALUACION DEL CUERPO. ........................................................................................14
4.4 EVALUACION DEL: FONDO DEL TANQUE................................................................23
4.5 EVALUACION DE LA BASE DEL TANQUE.................................................................29
5. CONSIDERACIONES DE FRACTURA FRAGIL..................................................................30
5.2 Consideraciones básicas......................................................................................................30
5.3 PROCEDIMIENTO DE VERIFICACION.........................................................................30
6. INSPECCION. .........................................................................................................................38
6.1 GENERAL. .........................................................................................................................38
6.2 FRECUENCIA....................................................................................................................38
6.3 EXTERNA ..........................................................................................................................38
6.4 INTERNA. ..........................................................................................................................39
6.5 ALTERNATIVA DE INSPECCION INTERNA PARA DETERMINAR EL ESPESOR
DEL FONDO. ...........................................................................................................................41
6.6 TRABAJO PREPARATORIO PARA LA INSPECCION INTERNA...............................41
6.7- 6.8 LISTA DE CHEQUEO Y REGISTROS. ....................................................................41
6.10 Personal de END ...............................................................................................................42
7. MATERIALES..........................................................................................................................43
7.2 MATERIALES NUEVOS: .................................................................................................43
7.3 MATERIALES ORIGINALES PARA TANQUES RECONSTRUIDOS. ........................43
7.4 Consumibles para soldadura:...............................................................................................43
8. CONSIDERACIONES DE DISEÑO PARA TANQUES RECONSTRUIDOS. .....................44
8.2 Nuevas juntas soldadas:.......................................................................................................44
8.3 Juntas soldadas existentes: ..................................................................................................44
8.4 Diseño de cuerpo:................................................................................................................44
8.5 Penetraciones en el cuerpo:................................................................................................44
API 653 “Inspección, Reparación, Alteración y Reconstrucción de Tanques” R6 Pag. 33
Ing. Rubén E Rollino r_rollino@yahoo.com rollinor@asme.org
8.7 Techo:..................................................................................................................................44
8.8 Diseño sísmico: ...................................................................................................................45
9. REPARACION y ALTERACION DEL TANQUE..................................................................46
9.1 GENERALIDAD ................................................................................................................46
9.2 REEMPLAZO DE LÁMINAS. ..........................................................................................46
9.3 REPARACIONES DEL CUERPO CON PARCHES TRASLAPADOS...........................48
9.4 REPARACION DE DEFECTOS DE LA LÁMINA DEL CUERPO.................................51
9.5 ALTERAClON DE LOS CUERPOS PARA CAMBIAR LA ALTURA...........................52
9.6 REPARACION DE SOLDADURAS DEFECTUOSAS....................................................52
9.7 REPARACION DE LAS PENETRACIONES (CONEXIONES) DEL CUERPO. ...........52
9.8 ADICION O REEMPLAZO DE PENETRACIONES DEL CUERPO..............................54
9.9 ALTERACION DE PENETRACIONES EXISTENTES DEL CUERPO .........................55
9.10 REPARACIONES EN EL FONDO..................................................................................55
REPARACION DE TECHOS...................................................................................................61
9.11 FIJOS.................................................................................................................................61
9.12 FLOTANTES....................................................................................................................61
9.13 REPARACION O REEMPLAZO DE SELLOS DE TECHO FLOTANTE. ...................61
9.14 HOT-TAPS.......................................................................................................................61
10. DESMANTELAMIENTO y RECONSTRUCCION..............................................................65
10.1 GENERAL ........................................................................................................................65
10.2 LIMPIEZA Y LlBERACION DE GASES. ......................................................................65
10.3 METODOS PARA EL DESMANTELADO. ...................................................................65
10.4 RECONSTRUCCION.......................................................................................................67
10.5 TOLERANCIAS DIMENSIONALES..............................................................................68
11. SOLDADURA. .......................................................................................................................71
CALIFICACIONES DE SOLDADURA..................................................................................71
IDENTIFICACIÓN Y REGISTROS........................................................................................71
12. ENSAYOS Y PRUEBAS........................................................................................................72
12.1 GENERALIDADES..........................................................................................................72
12.2 RADIOGRAFIAS .............................................................................................................73
12.3 PRUEBA HIDROSTATICA.............................................................................................75
12.4 PRUEBAS DE FUGAS.....................................................................................................76
12.5 MEDICION DE ASENTAMIENTOS ENSAYO HIDROSTATICO. ............................77
13. MARCACION y CUSTODIA DE REGISTROS. ..................................................................78
13.1 PLACA DE DATOS .........................................................................................................78
13.2 GUARDA DE REGISTROS.............................................................................................78
13.3 CERTIFICACION.............................................................................................................79
APENDICE B - EVALUACION DEL ASENTAMIENTO DEL FONDO DEL TANQUE.......81
B.1 INTRODUCCION..............................................................................................................81
API 653 “Inspección, Reparación, Alteración y Reconstrucción de Tanques” R6 Pag. 44
Ing. Rubén E Rollino r_rollino@yahoo.com rollinor@asme.org
B.2 TIPOS DE ASENTAMIENTO. B.2.1. MEDICIONES DE ELEVACION.......................81
Evaluación de asentamiento del cuerpo. ...................................................................................82
B.3 DETERMINACION DEL ASENTAMIENTO ACEPTABLE..........................................91
B.4 REPARACIONES..............................................................................................................94
APENDICE C - LISTAS DE CHEQUEO ....................................................................................97
APENDICE D - CERTIFICACION DEL INSPECTOR AUTORIZADO...................................97
APENDICE F - ENSAYOS NO DESTRUCTIVOS. ...................................................................98
Apéndice G : Calificación de Procedimientos y Examinadores de Fondos................................105
API 653 “Inspección, Reparación, Alteración y Reconstrucción de Tanques” R6 Pag. 55
Ing. Rubén E Rollino r_rollino@yahoo.com rollinor@asme.org
AAPPII 665533
IINNSSPPEECCCCIIOONN,, RREEPPAARRAACCIIOONN,, AALLTTEERRAACCIIOONN YY
RREECCOONNSSTTRRUUCCCCIIOONN DDEE TTAANNQQUUEESS DDEE
AALLMMAACCEENNAAMMIIEENNTTOO
IINNTTRROODDUUCCCCIIOONN..
El objeto es dar guías para la inspección, reparación, alteración y reconstrucción de tanques de
almacenamiento de acero usados en la industria del petróleo y la industria química.
Las reglas dadas en el código APl 653 son requerimientos mínimos.
El código API 653 está basado en el conocimiento y la experiencia acumuladas, de usuarios,
fabricantes y reparadores de tanques de almacenamiento de acero soldados.
El código no limita el método de inspección, reparación, alteración o reconstrucción ni aprueba
ni recomienda o respalda ningún diseño específico.
Las ediciones, adendas o revisiones al código son obligatorios seis (6) meses después de la fecha
de publicación pero se pueden utilizar desde la fecha de publicación mostrada en la carátula de
las mismas. Durante este período de seis meses, el comprador deberá especificar cual será la
edición, addenda o revisión aplicable para el contrato.
API 653 “Inspección, Reparación, Alteración y Reconstrucción de Tanques” R6 Pag. 66
Ing. Rubén E Rollino r_rollino@yahoo.com rollinor@asme.org
CCOONNTTEENNIIDDOO..
1. Alcance.
2. Referencias.
3. Definiciones.
4. Aptitud para Servicio.
5. Consideraciones para Fractura Fragil.
6. Inspección.
7. Materiales.
8. Consideraciones de Diseño para Tanques Reconstruidos.
9. Reparación y Alteración De Tanques.
10. Desmontaje Y Reconstrucción.
11. Soldadura.
12. Ensayos y Pruebas.
13. Marcado Final y Custodia de Registros..
Apéndices.
11.. AALLCCAANNCCEE..
Cubre tanques de acero al carbono y baja aleación fabricados de acuerdo con los estándares
API650 y su antecesor el API 12C.
Cubre la inspección de mantenimiento, reparación, alteración, relocalización y reconstrucción de
los tanques descritos anteriormente.
Da requerimientos para el mantenimiento de la integridad de tanques de almacenamiento
soldados o remachados, no refrigerados, a presión atmosférica, no enterrados (por encima de la
superficie) en servicio.
El alcance del código está limitado a la fundación civil del tanque, el fondo, el cuerpo, la
estructura, el techo, los elementos fijados al tanque, las conexiones hasta la cara de la primera
brida, la primera junta soldada o la primera junta circunferencial de soldadura.
El código emplea los principios del código API 650 y puede ser empleado para cualquier tanque
API 653 “Inspección, Reparación, Alteración y Reconstrucción de Tanques” R6 Pag. 77
Ing. Rubén E Rollino r_rollino@yahoo.com rollinor@asme.org
construido de acuerdo con una especificación de tanques.
Se pueden aplicar muchas de las reglas de diseño, soldadura, ensayos y materiales contenidas en
el código API 650 en la inspección, re-rateo, reparación y alteración de tanques en servicio.
En caso de conflicto entre los requerimientos del código API 650 o 12C y API 653, será
mandatorio este último (para tanques que han sido puestos en servicio)
El código ha sido hecho con la intención de ser usado por organizaciones que tienen personal de
ingeniería e inspección que ha sido entrenado y tiene experiencia en el diseño, fabricación,
reparación, construcción e inspección de tanques.
El dueño o el operador del tanque es quien tiene la responsabilidad final por el cumplimiento de
las normas del código API 653.
La aplicación del código esta prevista para organizaciones que emplean o tienen acceso a los
servicios de una agencia de inspección autorizada, como se define en el código en 3.4.
Esta norma reconoce los conceptos para la evaluación de “aptitud para el servicio” contenidos en
API 579 que provee procedimientos de evaluación detallados y criterios de aceptación no
provistos en esta norma.
API 579 puede aplicarse, cuando esta norma no provee procedimientos de evaluación detallados
o criterios de aceptación para ciertos mecanismos de deterioro o cuando esta norma hacer
referencia explicita.
API 653 “Inspección, Reparación, Alteración y Reconstrucción de Tanques” R6 Pag. 88
Ing. Rubén E Rollino r_rollino@yahoo.com rollinor@asme.org
22.. EESSTTAANNDDAARREESS RREEFFEERREENNCCIIAADDOOSS..
Los estándares, códigos, especificaciones y publicaciones citados en el código API 650, se deben
utilizar en su última edición publicada a menos que se indique otra cosa en el código.
Algunos de los principales códigos y estándares referenciados son los siguientes:
API
RP 579 Aptitud para el servicio
Std 620 diseño y construcción tanques grandes de baja presión
Std 650 diseño y construcción de tanques de almacenamiento atmosférico
RP 651 protección catódica
RP 652 recubrimientos de los fondos de tanques
Pub 2201 Hot taps
Std 2610: (No referenciada pero de interes): Playas y Terminales de tanques.
ASNT
SNT TC 1A. Calificación y Certificación de personal de END
ASME BPVC
Sección VIII
Sección V (END)
Sección IX (Calificación de procedimientos de soldadura y soldadores)
ASTM:
A6, A20, A36, A370, A992.
AWS
AWS D.1.1, D.1.6
API 653 “Inspección, Reparación, Alteración y Reconstrucción de Tanques” R6 Pag. 99
Ing. Rubén E Rollino r_rollino@yahoo.com rollinor@asme.org
33.. DDEEFFIINNIICCIIOONNEESS..
REPARACION.
Cualquier trabajo necesario para el mantenimiento o la restauración de la condición segura o
adecuada para la operación de un tanque. Incluye reparaciones mayores y no mayores.
Ejemplos típicos de reparación de tanques son los siguientes:
La remoción y reemplazo de material (láminas de techo, cuerpo o fondo, incluyendo el material de
soldadura) para mantener la integridad del tanque.
El re-nivelado o apuntalado del cuerpo, fondo o techo de un tanque.
Agregado de láminas de refuerzo a conexiones existentes del cuerpo.
La reparación de defectos en el material base por medio de pulido o (arco –aires) arc-gouging, seguido de
soldadura.
ALTERACION.
Cualquier trabajo en un tanque que modifica las dimensiones físicas o configuración.
ALTERACION O REPARACION MAYOR
Ejemplos típicos son:
Instalación de bocas de inspección de hombre y conexiones mayores de 12" NPS dentro de la zona de
operación del líquido.
Instalación conexiones en el fondo dentro de una distancia de 12in del cuerpo.
Quitar o reemplazar placas anulares con dimensión mayor a 12in.
Remoción parcial (más de la mitad del espesor de la soldadura) o total de más de 12in de soldaduras
verticales o soldaduras radiales de unión de placa anular.
Instalar nuevo fondo. (No aplica cuando la base del fondo no se afecta o cuando en anillo anular
permanece intacto o en tanque sin anillo anular cuando no se efectuan soldaduras del fonodo en la zona
crítica)
Quitar y reemplazar parte de la soldadura del cuerpo al fondo o anillo anular (en exceso a lo indicado
arriba)
RECONSTRUCCION.
Cualquier trabajo necesario para re-ensamblar un tanque que ha sido desmontado y reubicado en
un nuevo sitio.
PRESION ATMOSFERICA.
Presión interna que no sobrepasa los 2.5 PSI
API 653 “Inspección, Reparación, Alteración y Reconstrucción de Tanques” R6 Pag. 1100
Ing. Rubén E Rollino r_rollino@yahoo.com rollinor@asme.org
AGENCIA DE INSPECCION AUTORIZADA.
Alguna de las siguientes organizaciones puede emplear a un inspector autorizado. de una
Jurisdicción.
Compañías de Seguro autorizada o licenciada que emite polizas de tanques.
La organización del operador que mantiene una organización de inspección solo para sus instalaciones.
Una organización o individuo independiente bajo contrato con el operador.
CAMBIO DE SERVICIO.
Cambios de las condiciones de operación tales como temperatura, presión y gravedad del
producto almacenado.
HOT TAP
Identifica un procedimiento para instalara una conexión en un tanque en servicio.
INGENIERO DE TANQUES DE ALMACENAJE
Una o más personas de una organización aceptable para el propietario/operador con
conocimientos y experiencia en disciplinas de ingeniería asociadas con la evaluación de
materiales y características mecánicas que afectan la integridad y disponibilidad de tanques.
Puede actuar mediante consultoría con otros especialistas de forma de cubrir el espectro
completo.
INSPECCION EXTERIOR
Inspección formal exterior, supervisada por un inspector autorizado para evaluar todos los
aspectos posibles del tanque sin retirarlo de servicio.
INSPECCION INTERIOR
Inspección formal interior, supervisada por un inspector autorizado para evaluar todas las
superficies internas accesibles.
INSPECTOR AUTORIZADO
Un empleado de una Agencia de Inspección Autorizada y certificado de acuerdo al apéndice D
como inspector de tanques sobre nivel.
INSPECTOR.
Un representante de un departamento de integridad mecánica de una organización, quien es
responsable por varias tareas de control o aseguramiento de calidad, tales como soldadura o
ejecución de contrato.
API 653 “Inspección, Reparación, Alteración y Reconstrucción de Tanques” R6 Pag. 1111
Ing. Rubén E Rollino r_rollino@yahoo.com rollinor@asme.org
PROPIETARIO U OPERADOR.
Entidad legal que tiene el control y responsabilidad del mantenimiento de los tanques.
VELOCIDAD DE CORROSION.
Pérdida de material dividida en el periodo de tiempo en la cual ocurrió.
ZONA CRITICA.
Porción del fondo del tanque medida desde la unión cuerpo-fondo 3 pulg. radialmente al centro
del tanque.
API 653 “Inspección, Reparación, Alteración y Reconstrucción de Tanques” R6 Pag. 1122
Ing. Rubén E Rollino r_rollino@yahoo.com rollinor@asme.org
44.. AAPPTTIITTUUDD PPAARRAA EELL SSEERRVVIICCIIOO..
44..11 GGEENNEERRAALL
Cuando los resultados de una inspección muestran que ha ocurrido un cambio respecto de la
condición física original del tanque, debe hacerse una evaluación para determinar su aptitud o
confiabilidad para continuar en servicio. Se incluye reparación, alteración, desmantelamiento,
relocalización y reconstrucción.
CRITERIOS:
Corrosión interna debido al producto almacenado.
Corrosión externa.
Esfuerzos permitidos.
Propiedades del producto almacenado.
Temperatura de diseño del metal.
Análisis químico y propiedades químicas de los materiales de construcción.
Propiedades del producto almacenado (gravedad específica, temperatura y corrosividad).
Techos externos con cargas vivas, vientos y cargas sísmicas.
La base de los tanques, suelo y condiciones de asentamiento.
Distorsiones del tanque.
Condiciones de operación tales como velocidades de llenado y vaciado y frecuencia.
44..22 EEVVAALLUUAACCIIOONN DDEELL TTEECCHHOO DDEELL TTAANNQQUUEE..
TIPOS DE TECHOS DE TANQUES.
API 653 “Inspección, Reparación, Alteración y Reconstrucción de Tanques” R6 Pag. 1133
Ing. Rubén E Rollino r_rollino@yahoo.com rollinor@asme.org
Techo fijo.
Techo flotante.
Techo con domo geodésico.
Techo fijo con membrana interna flotante.
La estabilidad estructural del techo y soportes de techo debe ser evaluada.
Para los techos flotantes tanto las láminas como los pontones, soportes y guías deben ser
inspeccionados y evaluados para determinar su estado y llevar a cabo su reparación o cambio
Las láminas corroídas con espesor promedio menor a 0.09 pulg. en un área de 100 pulg2
o con
agujeros pasantes deben ser reparadas.
EVALUACION DE LA ESTRUCTURA DE TECHOS FIJOS Y FLOTANTES.
Los soportes, láminas y pontones de los techos deben ser inspeccionados y evaluados para su
reparación o reemplazo.
Las guías para evaluación de techos flotantes deben basarse en los apéndices C y H de API 650
para techos flotantes externos e internos respectivamente.
CAMBIO DE SERVICIO.
Cuando un tanque cambia a otras condiciones de trabajo se deberán evaluar presiones y
temperaturas para el nuevo servicio así como verificar que cumpla los requerimientos del
estándar.
Para presión interior en base a apéndice F de API 650.
Para presión exterior debe incluirse el análisis de vacío parcial contenido en API 620.
Operación a temperatura elevada: De acuerdo a apéndice M de API 650. (para cambios a
temperaturas mayores a 200°F
Operación a temperatura menor que la temperatura original de diseño. Deben cumplirse los
requerimientos de la norma corriente aplicable.
Venteo: Debe considerarse los efectos producidos por el cambio de servicio.
API 653 “Inspección, Reparación, Alteración y Reconstrucción de Tanques” R6 Pag. 1144
Ing. Rubén E Rollino r_rollino@yahoo.com rollinor@asme.org
44..33 EEVVAALLUUAACCIIOONN DDEELL CCUUEERRPPOO..
La inspección y evaluación del tanque debe tener en cuenta todas las condiciones, cargas,
presiones a las cuales se encuentra expuesto; que por lo tanto puedan afectar la integridad
estructural del cuerpo.
La corrosión en el cuerpo ocurre en muchas formas y varios resultando en una pérdida uniforme
o localizada.
Cada caso debe ser tratado como un caso único.
Las picaduras en general no representan una amenaza severa para la integridad estructural
general, al menos que la distribución de los pits sea muy cercana.
Métodos para determinar el espesor mínimo adecuado para continuar en servicio se dan en 4.3.2,
4-3-3 y 4.3.4 (Sección 6 para frecuencias de inspección)
Si los requerimientos de 4.3.3 (soldados) o 4.3.4 (roblonados no se satisfacen entonces la zona
corroída debe ser reparada o el nivel de líquido reducido. (aplicando las fórmulas para espesor
mínimo y determinando H.)
Determinación del espesor actual.
Se deben medir los espesores reales y promediarlos según el procedimiento en 4.3.2.1. El
espesor promedio cuando existen áreas corroídas se determina según el siguiente Procedimiento:
1. Determinar el espesor mínimo t2 del área corroída, excluyendo las picaduras dispersas
Calcular la longitud crítica “L”
2*7.3 tDL =
L es la máxima longitud en plano vertical para la cual se asumen las tensiones circunferenciales
como un promedio. L no mayor de 40in.
D= diámetro el tanque (ft).
Localizar L
API 653 “Inspección, Reparación, Alteración y Reconstrucción de Tanques” R6 Pag. 1155
Ing. Rubén E Rollino r_rollino@yahoo.com rollinor@asme.org
Tomar perfiles de espesores en varios planos verticales para determinar el promedio mínimo t1
utilizando longitud L y al menos 5 espacios de aproximadamente igual dimensión
Los valores mínimos de t1 deben estar de acuerdo a lo indicado en 4.3.3.4
El criterio para continuar la operación es (planos de inspección seleccionados por el inspector.)
El espesor t1 es igual o mayor que tmin (sujeto a verificación de otras cargas)
t2 es igual o mayor al 60% de tmin
Sobreespesor para futura corrosión hasta la próxima inspección debe ser considerado.
Las picaduras (pitting) pueden ser ignoradas si:
El espesor remanente es mayor que la mitad del espesor mínimo aceptable.
La suma de las dimensiones a lo largo de cualquier plano vertical, no debe excede 2 pulg. en una
longitud de 8 pulg.
API 653 “Inspección, Reparación, Alteración y Reconstrucción de Tanques” R6 Pag. 1166
Ing. Rubén E Rollino r_rollino@yahoo.com rollinor@asme.org
API 653 “Inspección, Reparación, Alteración y Reconstrucción de Tanques” R6 Pag. 1177
Ing. Rubén E Rollino r_rollino@yahoo.com rollinor@asme.org
4.3.3 Cálculo del espesor mínimo aceptable para cuerpos de tanques soldados.
En general el cálculo del espesor mínimo aceptable para un anillo completo se realiza de
acuerdo a 4.3.3.1.a y determinado con H en la parte inferior de cada anillo.
Si existen áreas adelgazadas localmente o se requiere investigar áreas específicas como
conexiones el método dado en 4.3.3.1.b puede ser aplicado para completar la evaluación de H.
4.3.3.1 Espesor mínimo aceptable (tanques 0:<;200 pies): el cálculo para un anillo completo del
cuerpo se hace de la siguiente manera:
tmin debe ser investigado por alguno de los siguientes métodos (limitados tanques de diámetro
de 200 pies o menos):
API 653 “Inspección, Reparación, Alteración y Reconstrucción de Tanques” R6 Pag. 1188
Ing. Rubén E Rollino r_rollino@yahoo.com rollinor@asme.org
a) Por anillo completo.
tmin = espesor mínimo aceptable para cada anillo (pulg.). No debe ser menor que 0.1pulg.
D= diámetro nominal del tanque, ft.
H= * altura (ft) desde la parte inferior del anillo que está evaluando hasta el máx. nivel de
diseño del líquido, cuando se evalúa un anillo completo o
* Altura desde la parte inferior de L (área local investigada) u otra área de interés, hasta
el máx. nivel de diseño del líquido, ft.
G= gravedad específica del contenido.
E= eficiencia de la junta, de acuerdo con estándar de fabricación, (Tabla 4.2 de APl 653).
S= máximo esfuerzo permisible (psi), (Usar el menor entre 0.80Y ó 0.429T para el fondo y
segundo anillo. el menor entre 0.88Y ó 0.472T para los restantes anillos.
Los valores de esfuerzos admisibles se muestran en la tabla 4-1 para materiales de la presente y
anteriores ediciones de API 12C y API 650. Para reconstrucción de tanques utilizar la edición
aplicable al presente
Y= Valor de fluencia/cedencia mínimo especificado de la plancha (usar 30000psi si es
desconocido)
T= El menor entre la mínima resistencia a la rotura especificada u 80000psi (Usar 55000 psi si
es desconocida
b) Para un área cualquiera del anillo (tal como área localmente adelgazada):
API 653 “Inspección, Reparación, Alteración y Reconstrucción de Tanques” R6 Pag. 1199
Ing. Rubén E Rollino r_rollino@yahoo.com rollinor@asme.org
API 653 “Inspección, Reparación, Alteración y Reconstrucción de Tanques” R6 Pag. 2200
Ing. Rubén E Rollino r_rollino@yahoo.com rollinor@asme.org
API 653 “Inspección, Reparación, Alteración y Reconstrucción de Tanques” R6 Pag. 2211
Ing. Rubén E Rollino r_rollino@yahoo.com rollinor@asme.org
4.3.3.2 Si el tanque será ensayado hidrostáticamente, la altura hidrostática debe ser limitada por
alguno de los siguientes métodos y no mayor que Ht.
Después de determinar el espesor controlante de un anillo completo:
Después de determinar el espesor controlante de un área localmente adelgazada u otra área de
interés (4.3.2.1)
Ht: Altura desde el fondo del anillo que está siendo evaluado hasta el nivel de ensayo
hidrostático (cuando se evalúa un anillo completo o desde la parte inferior de la zona local que
está siendo evaluada)
St: Máximo esfuerzo admisible durante el ensayo hidrostático, en psi. Usar el menor de 0.88Y y
0.472T para el fondo y segundo anillo y 0.9Y y 0.519T para los restantes.
Nota: Dependiendo de la gravedad específica utilizada para determinar tmin; Ht puede ser menor
que H. Si durante el ensayo se llega hasta H puede producirse fluencia/cedencia en las áreas
corroídas
Si Ht es menor que H el operador debe aceptar la consecuencia para la operación en caso de
llenar el tanque hasta H
Reparaciones de secciones por encima del nivel de H deben cumplir con 12.3.2.
Para tanques reconstruidos St debe corresponderse con la versión actual de la norma
4.3.3 Alternativamente el espesor para tanque de diámetro no mayor a 200 pies puede calcularse
de el acuerdo con método de diseño por punto variable de API 650 6.3.4 sustituyendo S*E por S;
S y E pueden ser definidos como en 4.3.3.1
4.3.3.4 El método de diseño por punto variable debe utilizarse para tanques de diámetro mayor a
200 pies con las variables como se definen en 4.3.3.1
4.3.3.5
API 653 “Inspección, Reparación, Alteración y Reconstrucción de Tanques” R6 Pag. 2222
Ing. Rubén E Rollino r_rollino@yahoo.com rollinor@asme.org
La determinación de espesores con los métodos indicados arriba consideran solo el nivel de
líquido Además de la carga por líquido, la determinación del espesor se debe evaluar de acuerdo
a la norma original y conocimientos de ingeniería, teniendo en
cuenta otras cargas tales como:
Vientos que inducen volcaduras y pandeos.
Cargas sísmicas.
Vacío.
Operaciones a T mayores a 200°F.
Cargas debido a asentamientos.
Cargas externas causadas por tuberías, accesorios, etc.
Alternativamente puede utilizarse ASME VIII Div. 2 app. 4 o API 579 sección 4, 5 y 6.
4.3.4 Trata el cálculo de espesores para tanques roblonados (remachados).
DISTORSIONES.
Falta de redondez, pandeo, áreas aplanadas y cinturas en las uniones son causadas por falta o
exceso de presión, inadecuada fabricación o reparación. Se evalúa el tanque para determinar las
acciones correctivas a seguir.
DISCONTINUIDADES.
Discontinuidades como Grietas y laminaciones deben ser examinadas, evaluadas para
determinar su extensión y origen.
Si se requiere reparación debe elaborarse un procedimiento de reparación.
Procedimientos para reparación de defectos como golpes de arco, entallas y consecuencias de
eliminación de soportes temporarios, deben ser evaluados sobre la base de “caso por caso”
Grietas en la unión fondo – cuerpo deben eliminadas.
VIGA CONTRA VIENTOS Y REFUERZOS.
Deben ser examinados para determinar su condición.
SOLDADURAS DEL CUERPO.
API 653 “Inspección, Reparación, Alteración y Reconstrucción de Tanques” R6 Pag. 2233
Ing. Rubén E Rollino r_rollino@yahoo.com rollinor@asme.org
La condición de las soldaduras del cuerpo debe ser evaluada. Si es necesario debe ser establecido
un procedimiento de reparación o el tanque debe ser re-rateado.
Algunas discontinuidades típicas en soldaduras y procedimientos de reparación son dados en 9.6.
PENETRACIONES (CONEXIONES) DEL CUERPO.
Toda penetración al cuerpo deberá ser revisada y evaluada para realizar los respectivos ajustes
manteniendo la integridad del cuerpo del tanque. Se deberán revisar el tipo y tamaño del
refuerzo, el espaciamiento de la soldadura, el espesor de las láminas de refuerzo y los cuellos de
las conexiones, los espárragos de las bridas.
OPERACIÓN A TEMPERATURA ELEVADA.
Tanques soldados que operan a temperaturas mayores de 200ºF pero menores a 500ºF, deben ser
evaluados respecto de su aptitud para el servicio. Los requerimientos de esta sección de API 653
están basados en el apéndice M de API 650.
Tanques que operan a temperatura elevada, que no han sido diseñados de acuerdo al apéndice M
de API 650 pero que tienen un historial de operación satisfactorio deben evaluarse de acuerdo a
API 653 4.3.10.1.1
Tanques que tendrán un cambio de servicio para operar a temperatura elevada, que no han sido
diseñados de acuerdo al apéndice M de API 650 y no tienen un historial de operación
satisfactorio deben evaluarse de acuerdo a API 653 4.3.10.1.2, lo que implica entre otros la
verificación según apéndice M de API 650 y el uso de los esfuerzos admisibles máximos y
factores de corrección por temperatura ahí dados.
44..44 EEVVAALLUUAACCIIOONN DDEELL:: FFOONNDDOO DDEELL TTAANNQQUUEE..
4.4.1 Generalidades.
El mecanismo de inspección debe evaluar los aspectos de corrosión y fallas que puedan
causar fugas y daños ambientales. Cada aspecto de los fenómenos de corrosión y otros
mecanismos potenciales de fugas o fallas debe ser examinados. Se deben realizar evaluaciones
periódicas de la integridad del fondo adicionales a las inspecciones internas establecidas en el
parágrafo 6.4. El período de evaluación debe ser menor o igual que el de las inspecciones
internas dadas en los parágrafo 6.4.2 o 6.4.3.
El uso de sistemas de detección de fugas o de monitoreo del fondo (tales como fondos dobles o
membranas impermeables y tubos de detección de fugas debajo del fondo del tanque) se
considera como que satisfacen los requerimientos de evaluación periódica entre inspecciones
internas.
API 653 “Inspección, Reparación, Alteración y Reconstrucción de Tanques” R6 Pag. 2244
Ing. Rubén E Rollino r_rollino@yahoo.com rollinor@asme.org
Asentamientos excesivos de los tanques de almacenamiento pueden afectar la integridad
de los cuerpos y los fondos y por lo tanto una práctica reconocida para evaluar la integridad de
los fondos es el monitoreo del comportamiento del asentamiento del tanque. Referirse al
apéndice B para las técnicas de evaluación del asentamiento del fondo.
4.4.2 Causas para fallas del fondo:
Picaduras (pitting) internas y velocidad de picaduras en el servicio anticipado.
Corrosión de las uniones soldadas (soldadura y zona afectada).
Historia de agrietamiento de las juntas soldadas
Esfuerzos aplicados en las láminas del fondo por cargas de los soportes del techo o por
asentamientos del cuerpo.
Corrosión por el lado inferior (normalmente en forma de picaduras).
Drenaje inadecuado que resulta en que el agua fluye debajo del fondo.
Falta de la lámina anular del fondo, cuando es requerida.
Altos esfuerzos localizados por asentamientos no uniformes.
Columnas de soporte del techo u otros soportes soldados al fondo sin la adecuada posibilidad de
movimiento.
Suelo para asentamiento no uniforme.
Piedras o parches de la fundación con grava con cavidades inadecuadamente llenadas.
Compactado no homogéneo de la base del fondo (por ejemplo una zona de arcillas en un parche
de fundación con arena).
Sumideros soportados inadecuadamente.
4.4.3 Protección catódica del fondo de los tanques.
API RP 651 establece bases para sistema de protección catódica bajo fondo.
4.4.4 Protección de los fondos con recubrimientos (Iining) internos.
El fondo del tanque puede tener un recubrimiento de protección de la superficie interna según
API RP 652.
4.4.5 DETECCION DE PERDIDAS DE FONDOS
Si el fondo será reemplazado, debería considerarse la instalación de un sistema que pueda
conducir cualquier pérdida hacia el exterior de forma de posibilitar su visualización.
MEDICION DEL ESPESOR DE LAS LÁMINAS DEL FONDO.
Hay varios métodos disponibles para determinar la corrosión del fondo por el lado del suelo. Los
métodos varían en el alcance y la precisión con la que pueden medir la corrosión general y
API 653 “Inspección, Reparación, Alteración y Reconstrucción de Tanques” R6 Pag. 2255
Ing. Rubén E Rollino r_rollino@yahoo.com rollinor@asme.org
localizada (pitting). Una combinación de estos métodos puede ser requerido además de técnicas
de extrapolación y análisis para establecer la condición probable del fondo completo.
Las herramientas de fuga del flujo magnético (MFL) son comúnmente utilizadas además de la
medición de espesores con ultrasonido; usualmente se utiliza la medición de espesores con
ultrasonido para confirmar y posteriormente cuantificar los datos obtenidos con la técnica de
MFL. La calidad de los datos obtenidos con la inspección por MFL y de ultrasonido dependen de
la calificación del personal y de los equipos y procedimientos utilizados. El apéndice G da guías
para la calificación del personal y los procedimientos para obtener los datos de medición de
espesores.
4.4.7 ESPESOR MINIMO DE LAS LÁMINAS DEL FONDO.
4.4.7.1 Un método aceptable para el cálculo de los espesores mínimos aceptables del fondo para
el fondo completo o porciones del mismo, es el siguiente:
MRT = Minimo espesor medido – Periodo de tiempo*Suma de velocidades de corrosion interna y externa
MRT = Mínimo espesor remanente al final del período “Or” (Debe estar de acuerdo con tabla
6.1 y 4.4.7.4 y 4.4.8)
Or= Período en servicio (Años hasta la próxima inspección). No debe exceder lo permitido por
6.4.2.
RTbc = Mínimo espesor remanente en el fondo después de las reparaciones (del lado del fondo).
RTip= espesor mínimo remanente del fondo por corrosión interna después de la reparación.
Espesor mínimo remanente de corrosión interna.
StPr= Máxima velocidad de corrosión no reparada sobre el lado superior (=0 para áreas
recubiertas. La vida útil del recubrimiento debe ser al menos igual a Or para utilizar valor =0)
UPr= Máxima velocidad de corrosión del lado del fondo. Usar espesor mínimo después de
reparación y asumir velocidad lineal en función de la edad del tanque. Utilizar “0” para áreas con
protección catódica efectiva.
4.4.7.2 Para el método probabilístico un análisis estadístico es realizado desde los datos de
medición de espesores, proyectando el espesor remanente.
Cara Superior del Fondo del Tanque
API 653 “Inspección, Reparación, Alteración y Reconstrucción de Tanques” R6 Pag. 2266
Ing. Rubén E Rollino r_rollino@yahoo.com rollinor@asme.org
Fundación
Si el espesor mínimo del fondo, al final del período de operación en servicio, se calcula que
será menor que el mínimo espesor de reemplazo del fondo dado en la tabla 6-1 o menor que
mínimo espesor de reemplazo aceptando un nivel aceptable de riesgo basado en una
metodología de inspección basada en riesgo (RBI), el fondo del tanque deberá ser recubierto
(Iined), reparado, reemplazado o el intervalo de la próxima inspección interna deberá ser
acortada.
4.7.4 A menos. que se efectúe una análisis de esfuerzos, el espesor mínimo de la lámina en la
zona crítica del fondo del tanque deberá ser al menos igual al menor entre la mitad del espesor
original del fondo (sin incluir sobreespesor de corrosión original) o el 50% de tmin del anillo
inferior del cuerpo según parágrafo 4.3.3.1 pero no menos de 0.1 in.
Picaduras (pitting) aisladas no afectan apreciablemente la resistencia de la lámina.
La reparación de picaduras internas, cuando se efectúa para extender el período de operación en
servicio, deberá ser por soldadura puntual de la picadura, recubrimiento con soldadura o un
parche traslapado/solapado, seguido de inspección y pruebas.
La extensión de la reparación por soldadura en la zona crítica del fondo está limitada en el
API 653 “Inspección, Reparación, Alteración y Reconstrucción de Tanques” R6 Pag. 2277
Ing. Rubén E Rollino r_rollino@yahoo.com rollinor@asme.org
parágrafo 9.10.1.2.
4.4.7.6 El tratamiento de picaduras mediante reparaciones no soldadas como ser pinturas y
revestimientos no puede utilizarse para incrementar RTip para calcular MTR.
4.4.7.7 El espesor de la proyección exterior de la lámina del fondo hacia afuera del cuerpo
medido desde la línea de fusión exterior de la soldadura de filete cuerpo-fondo no debe ser
menor de 0.1 in. La proyección exterior de la lámina del fondo, medida igual que lo indicado
anteriormente, debe ser al menos de 3/8 in.
4.4.8 ESPESOR MINIMO PARA LÁMINAS ANULARES.
Debido a los requerimientos de resistencia, el espesor mínimo del anillo de lámina anular es
usualmente mayor que 0.1 pulg. Picaduras de corrosión (pitting) aisladas no afecta
apreciablemente la resistencia de la lámina. A menos que se efectúe un análisis de esfuerzos, el
espesor de la lámina anular del fondo deberá estar de acuerdo con lo siguiente:
1. Para tanques en servicio con productos con gravedad específica menor de 1.0 (G < 1.0), que
requiere lámina anular por consideraciones distintas a cargas sísmicas, el espesor no debe ser
menor que lo dado en la tabla 4-4 de API 653, más cualquier tolerancia de corrosión
especificada.
API 653 “Inspección, Reparación, Alteración y Reconstrucción de Tanques” R6 Pag. 2288
Ing. Rubén E Rollino r_rollino@yahoo.com rollinor@asme.org
Para tanques en servicio con productos con gravedad específica igual o mayor de 1.0, que
requieren lámina anular por consideraciones distintas a cargas sísmicas, el espesor no debe ser
menor que lo dado en la tabla 3.1 del. estándar API 650, más cualquier tolerancia de corrosión
especificada.
API 653 “Inspección, Reparación, Alteración y Reconstrucción de Tanques” R6 Pag. 2299
Ing. Rubén E Rollino r_rollino@yahoo.com rollinor@asme.org
3. Para tanques que utilizan láminas anulares más gruesas por consideraciones sísmicas, se debe
hacer una evaluación sísmica de acuerdo con los requerimientos del estándar aplicable, usando el
espesor actual medido de la lámina anular."
4. Para el espesor y la proyección de la lámina anular hacia afuera del tanque se utilizarán
los criterios del parágrafo 4.4.7.7 (ver página anterior).
44..55 EEVVAALLUUAACCIIOONN DDEE LLAA BBAASSEE DDEELL TTAANNQQUUEE..
Las principales causas de deterioro de la fundación del tanque son:
Asentamiento.
Erosión.
Agrietamiento.
Deterioro del concreto iniciado por: calcinamiento, ataque por agua bajo el fondo, ataques por
heladas y ataques por alcalinos y ácidos.
Algunos mecanismos de deterioro del concreto están descriptos brevemente en el parágrafo
4.5.1.2 del código API 653.
4.5.2 Reparación o reemplazo de la fundación.
Si se realiza una reparación o reemplazo de fundación deben reestablecerse los límites de
tolerancia dados en 10.5.6.
API 653 “Inspección, Reparación, Alteración y Reconstrucción de Tanques” R6 Pag. 3300
Ing. Rubén E Rollino r_rollino@yahoo.com rollinor@asme.org
55.. CCOONNSSIIDDEERRAACCIIOONNEESS DDEE FFRRAACCTTUURRAA FFRRAAGGIILL..
Esta sección cubre requerimientos para la evaluación de aptitud para continuar en servicio o
cambiar condiciones de servicio desde el punto de vista de la fractura frágil.
No suplementa ni reemplaza los requerimientos de la sección 10 en lo referido a prueba
hidrostática de tanques reparados, modificados o reconstruidos.
El procedimiento aplica tanto para tanques soldados como roblonados (remachados) pero el
procedimiento está basado en experiencias sobre tanques soldados.
55..22 CCoonnssiiddeerraacciioonneess bbáássiiccaass
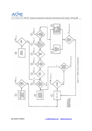
La norma presenta en la figura 5.1 un árbol de decisión, para presentar el procedimiento de
evaluación de posibilidad de falla debido a fractura frágil, basado en los siguientes principios:
Las principales causas encontradas para fractura frágil han sido durante la prueba hidrostática, en
el primer llenado en clima frío, después de un cambio a temperatura de servicio más baja o
después de una alteración/reparación.
La experiencia demuestra que después de que un tanque a soportado los efectos combinados de
máximo nivel de llenado con líquido (máximo esfuerzo) y las temperaturas más bajas de
operación sin fallar, la posibilidad de que ocurra una falla por fractura frágil es mínima.
Cualquier cambio en el servicio debe ser evaluado para ver si impacta sobre la posibilidad de
fractura frágil.
Si se efectúa un cambio hacia un servicio más severo (menor temperatura o mayor peso
específico) es necesario considerar la posibilidad de realizar una prueba hidrostática.
Los siguientes aspectos deberían ser considerados:
Las reparaciones que se han efectuado desde la última prueba hidrostática y que puedan no
cumplir los requerimientos de esta norma.
Deterioro del tanque desde la última prueba hidrostática.
55..33 PPRROOCCEEDDIIMMIIEENNTTOO DDEE VVEERRIIFFIICCAACCIIOONN..
API 653 “Inspección, Reparación, Alteración y Reconstrucción de Tanques” R6 Pag. 3311
Ing. Rubén E Rollino r_rollino@yahoo.com rollinor@asme.org
Cada uno de los pasos del árbol de decisión numerados de 1 a 11, se corresponden
secuencialmente a las explicaciones dadas a continuación.
Los pasos cumplen los requerimientos de API 650 (séptima edición o posterior)
Paso 1: El tanque cumple los requerimientos de API 650 7º edición o posterior o apéndice G (5º
edición o posterior) para minimizar el riesgo de fractura frágil. También puede demostrarse
cumplimiento con API 650 7º edición o posterior mediante ensayo de impacto sobre un número
representativo de placas.
Paso 2: Muchos tanques que continúan en operación satisfactorio en el mismo servicio no fueron
construidos con los requerimientos de API 650. Son susceptibles a fractura frágil y requieren una
evaluación como la ilustrada en el árbol de decisión.
Paso 3: Para el propósito de esta evaluación, el ensayo hidrostático demuestra aptitud para
continuar en servicio con mínimo riesgo de fractura frágil, siempre que todos los requerimientos
para reparación, alteración y reconstrucción o cambio de servicio son cumplidos incluido nuevo
ensayo hidrostático cuando es aplicable.
La efectividad de la prueba hidrostática para la evaluación de aptitud para continuar en servicio
respecto de fractura frágil, está demostrada con la experiencia de la industria.
Paso 4: Si el espesor del cuerpo no supera 0.5 pulgada, la posibilidad de fractura frágil es
mínima. (Si se ha realizado evaluación según sección 4) El espesor nominal original mayor de
láminas del cuerpo, debe ser utilizado para la evaluación.
Paso 5: No se conoce que se hayan producido fallas por fractura frágil a temperaturas de 60°F
(16°C) o mayores
Paso 6: Experiencias en la industria y ensayos en laboratorio han demostrado que es necesario
que se produzca una tensión de membrana de 7ksi para causar fallas debidas a fractura frágil.
Paso 7: Tanques construidos con materiales listados en la figura 2.1 de API 650 pueden ser
utilizados de acuerdo a sus curvas de excepción.
Tanques construidos con aceros desconocidos, espesores mayores a 0.5 pulgada y temperaturas
menores de 60°F (16°C) pueden ser utilizados si cumplen con los requerimientos de la figura
5.2.
Paso 8: El riesgo de fractura frágil fue demostrado como mínimo, una vez que el tanque ha
demostrado que puede operar con el máximo nivel de líquido especificado a la mínima
temperatura esperada.
Para el propósito de esta norma la más baja temperatura esperada se define como el promedio de
1 día.
API 653 “Inspección, Reparación, Alteración y Reconstrucción de Tanques” R6 Pag. 3322
Ing. Rubén E Rollino r_rollino@yahoo.com rollinor@asme.org
Paso 9: Puede efectuarse una evaluación para establecer el entorno seguro de operación basado
en el historial de operación. Debe basarse en la combinación nivel de liquido-temperatura más
severa. Si la evaluación indica que existe riesgo, puede:
Restringirse el nivel de líquido
Restringir la mínima temperatura de metal.
Cambio de fluido por uno de menor densidad (G).
Combinación de lo indicado arriba.
Paso 10: Todas las reparaciones , alteraciones y relocalizaciones deben realizarse de acuerdo con
API 653.
Paso 11: Debe realizarse una evaluación para verificar si el cambio de servicio coloca al tanque
en una zona de riesgo de fractura frágil
La efectividad de la prueba hidrostática para la evaluación de aptitud para continuar en servicio
respecto de fractura frágil, está demostrada con la experiencia de la industria.
Si el espesor del cuerpo no supera 0.5 pulgada, la posibilidad de fractura frágil es mínima. (Si se
ha realizado evaluación según sección 4) El espesor nominal original mayor de láminas del
cuerpo, debe ser utilizado para la evaluación.
No se conoce que se hayan producido fallas por fractura frágil a temperaturas de 60°F (16°C) o
mayores
Experiencias en la industria y ensayos en laboratorio han demostrado que es necesario que se
produzca una tensión de membrana de 7ksi para causar fallas debidas a fractura frágil.
Tanques construidos con materiales listados en la figura 2.1 de API 650 pueden ser utilizados de
acuerdo a sus curvas de excepción, previendo que se realiza evaluación de aptitud para el
servicio de acuerdo a sección 4. Tanques construidos con un estándar nacional que contenga
reglas aplicables a tenacidad, pueden seguir utilizándose de acuerdo a ese estándar.
Tanques construidos con aceros desconocidos, espesores mayores a 0.5 pulgada y temperaturas
menores de 60°F (16°C) pueden ser utilizados si cumplen con los requerimientos de la figura
5.2.
Para el propósito de esta norma la más baja temperatura esperada se define como el promedio de
1 día.
API 653 “Inspección, Reparación, Alteración y Reconstrucción de Tanques” R6 Pag. 3333
Ing. Rubén E Rollino r_rollino@yahoo.com rollinor@asme.org
El tanque cumple los requerimientos de API 650 (Séptima edición o posterior)
Continúa el tanque en las mismas condiciones de servicio:
SI: Continúe usándolo.
NO: Vaya al paso 11
El tanque cumple los requerimientos de API 650 (1980) u otro estándar equivalente:
Previo a la prueba hidrostática se demostró la confiabilidad para el servicio.
SI: Continúe usándolo.
NO: El espesor del tanque es < 0.5in.
SI: Continúe usándolo.
NO: Opera el tanque a una temperatura mayor a 60°F
SI: Continúe usándolo.
NO: Son las tensiones de membrana menores a ksi.
SI: Continúe usándolo.
NO: Está el acero del tanque exceptuado de ensayo de impacto por figura 2.1 de API 650 ó
figura 5.2 de API 653.
SI: Continúe usándolo.
NO: Es el tanque llenado al menos un día a temperatura de acuerdo a API 650 2.2
SI: Continúe usándolo.
NO. Vaya a 3) ó 9)
API 653 “Inspección, Reparación, Alteración y Reconstrucción de Tanques” R6 Pag. 3344
Ing. Rubén E Rollino r_rollino@yahoo.com rollinor@asme.org
La aptitud para el servicio fue demostrada mediante prueba hidrostática.
9) Se realizo rerating del tanque en función de historial previo, restringiendo altura,
restringiendo mínima temperatura o una combinación de ambos.
En ambos casos la pregunta es: El tanque continúa con el mismo servicio:
SI: Continúe usándolo.
NO: Vaya a 11.
API 653 “Inspección, Reparación, Alteración y Reconstrucción de Tanques” R6 Pag. 3355
Ing. Rubén E Rollino r_rollino@yahoo.com rollinor@asme.org
11) Cambio de servicio
El nuevo servicio es más severo:
NO: Continúe usándolo.
SI: Cumple el tanque los requerimientos de API 650
SI: Continúe usándolo.
NO: Vuelva al paso 3 y siguientes. Si no se toman medidas el tanque no es apto para el uso.
API 653 “Inspección, Reparación, Alteración y Reconstrucción de Tanques” R6 Pag. 3366
Ing. Rubén E Rollino r_rollino@yahoo.com rollinor@asme.org
API 653 “Inspección, Reparación, Alteración y Reconstrucción de Tanques” R6 Pag. 3377
Ing. Rubén E Rollino r_rollino@yahoo.com rollinor@asme.org
API 653 “Inspección, Reparación, Alteración y Reconstrucción de Tanques” R6 Pag. 3388
Ing. Rubén E Rollino r_rollino@yahoo.com rollinor@asme.org
66.. IINNSSPPEECCCCIIOONN..
66..11 GGEENNEERRAALL..
La inspección se realiza periódicamente para asegurar la integridad del tanque. estas
inspecciones deben ser dirigidas por un inspector autorizado.
6.2 FRECUENCIA.
La frecuencia de inspección esta influenciada por los siguientes factores:
Naturaleza del producto almacenado. Resultados de inspecciones visuales.
Sobreespesor y velocidades de corrosión.
Riesgo de contaminación de aire o de agua. Condiciones en las inspecciones previas. Sistemas
para prevención de corrosión.
Localización del tanque ( riesgo).
Sistema de detección de fuga.
Cambio en el modo de operación.
Requerimientos jurisdiccionales.
Cambio de servicio.
Se debe considerar la historia de servicio del tanque para establecer los intervalos de inspección
y velocidades de corrosión.
TIPOS DE INSPECCION.
66..33 EEXXTTEERRNNAA
Inspecciones de Rutina
Puede ser realizada por el usuario, utilizando personal con experiencia y conocimientos de la
instalación. Frecuencia en base a historial.
Inspección Externa.
Debe ser realizada por un inspector autorizado. Frecuencia la menor entre 5 años o RCA/4N.
(RCA es la diferencia entre el espesor medido y el mínimo requerido en mils y N es la velocidad
de corrosión en mils por año)
Inspección de espesores por ultrasonido.
Pueden ser realizadas desde el exterior para determinar la velocidad de corrosión generalizada.
Periodos entre inspecciones no deberían exceder lo siguiente:
API 653 “Inspección, Reparación, Alteración y Reconstrucción de Tanques” R6 Pag. 3399
Ing. Rubén E Rollino r_rollino@yahoo.com rollinor@asme.org
5 años cuando la velocidad de corrosión no es conocida. (Velocidad de corrosión puede ser
estimada tomando como referencia tanques con servicios similares)
Cuando la velocidad de corrosión es conocida: El menor entre RCA/2N y 15 años)
Inspección interna del tanque cuando está fuera de servicio puede sustituir al programa de
medición de espesores por ultrasonido desde el exterior. Los intervalos no deben ser mayores a
los establecidos.
Verificación del sistema de protección catódica debe ser realizada de acuerdo a API 651.
66..44 IINNTTEERRNNAA..
Es primariamente requerida para determinar que el fondo:
No está severamente dañado.
Reunir los datos necesarios para la evaluación de mínimo espesor de fondo y parte inferior de
cuerpo.
Identificar y evaluar posibles asentamientos del fondo.
Todos los tanques deben tener una inspección interna formal en períodos no mayores a los
definidos en 6.4.2 y 6.4.3
El inspector autorizado responsable por la evaluación y debe asegurar la calidad de los END y
que estén completos.
Si la inspección interna se realiza solo para determinar el estado de integridad puede realizarse
con el tanque en servicio utilizando métodos robóticos de medición de espesor y otros métodos
capaces de determinar el espesor (electromagnéticos) combinados con evaluación de integridad
como se describe en 4.4.1.
6.4.2 Los intervalos de inspección se determinan por medio de las velocidades de corrosión
dadas en inspecciones previas. El intervalo de inspección debe ser tal que asegure que el espesor
mínimo del fondo del tanque cuando se realice la próxima inspección, no sea menor a lo
indicado en la tabla 6.1 y nunca mayor a 20 años.
Cuando la velocidad de corrosión no es conocida y no existe experiencia con un servicio similar,
el máximo intervalo entre inspecciones no puede superar los 10 años.
API 653 “Inspección, Reparación, Alteración y Reconstrucción de Tanques” R6 Pag. 4400
Ing. Rubén E Rollino r_rollino@yahoo.com rollinor@asme.org
Tabla 6-1 ESPESOR MINIMO DE LÁMINA DEL FONDO
6.4.3 INTERVALO DE INSPECCIÓN ALTERNATIVO
Alternativamente el operador puede establecer el intervalo entre inspecciones basándose en los
procedimientos de inspección basada en riesgo (RBI) combinando la evaluación de la
probabilidad de que ocurra una falla o fuga y su consecuencia.
RBI puede aumentar o disminuir los intervalos respecto del procedimiento indicado en esta
norma.
La evaluación inicial de RBI debe ser aprobada por un inspector autorizado y un ingeniero en
tanques.
Algunos de los factores a considerar al conducir RBI son:
Materiales, incluyendo revestimientos y pinturas.
Código de diseño y estándares utilizados para reparaciones.
Método utilizado para determinar espesores.
Disponibilidad y calidad de los datos.
Métodos de análisis y confiabilidad de procedimiento para determinar estado de suelo, velocidad
de corrosión.
Métodos de detección de fuga.
API 653 “Inspección, Reparación, Alteración y Reconstrucción de Tanques” R6 Pag. 4411
Ing. Rubén E Rollino r_rollino@yahoo.com rollinor@asme.org
Efectividad de sistema de protección catódica, revestimientos, pinturas, etc.
Calidad de mantenimiento y reparaciones efectuadas.
Probabilidad y tipo de falla (fuga lenta, ruptura, fractura frágil)
La existencia o no de barreras de contención bajo el fondo primario del tanque.
Consecuencias
Es importante que RBI sea conducido por personal experimentado, entrenado y con
conocimientos en la aplicación del método y en tanques.
Luego de realizada la evaluación pueden definirse las estrategias de inspección y acciones
necesarias para reducir la probabilidad y/o consecuencia de fallas.
El diseño del fondo del tanque/ fundación sin indicaciones de detección y contaminante de
una fuga de fondo.
66..55 AALLTTEERRNNAATTIIVVAA DDEE IINNSSPPEECCCCIIOONN IINNTTEERRNNAA PPAARRAA DDEETTEERRMMIINNAARR EELL
EESSPPEESSOORR DDEELL FFOONNDDOO..
En aquellos casos donde el diseño, tamaño y otros aspectos permiten determinar el espesor desde
el exterior, se permite reemplazar la inspección interna por la externa, para cumplir los
requerimientos de la tabla 6.1.
66..66 TTRRAABBAAJJOO PPRREEPPAARRAATTOORRIIOO PPAARRAA LLAA IINNSSPPEECCCCIIOONN IINNTTEERRNNAA..
Se deben preparar y seguir los procedimientos de trabajo seguro para que se garantice la
seguridad, salud del personal y se prevengan daños en el lugar de trabajo.
66..77-- 66..88 LLIISSTTAA DDEE CCHHEEQQUUEEOO YY RREEGGIISSTTRROOSS..
Para la inspección deben utilizarse listas de chequeo (El apéndice C contiene guias para elaborar
listas de verificación), y deben elaborarse registros que incluyan:
Construcción,
Historial de inspección e
Historial de reparación y/o alteración.
API 653 “Inspección, Reparación, Alteración y Reconstrucción de Tanques” R6 Pag. 4422
Ing. Rubén E Rollino r_rollino@yahoo.com rollinor@asme.org
Construcción:
Puede incluir placa de identificación, planos, especificaciones,
Registros de construcción.
Datos de ensayos y análisis de materiales
Historial de inspección.
Incluye registros de inspecciones y ensayos, información sobre condiciones inusuales,
recomendaciones para corrección, velocidad de corrosión y cálculo de intervalos de inspección.
Historial de reparación y/o alteración.
Incluye toda la información acumulada desde la construcción y referida a reparaciones,
alteraciones, reemplazos y cambios de servicio (producto, presiones y temperaturas) incluyendo
experiencias con revestimientos protectores si la hubo.
66..1100 PPeerrssoonnaall ddee EENNDD.
Debe cumplir con las calificaciones previstas en 12.1.1.2 pero no requiere ser certificado de
acuerdo al apéndice D. Los resultados de las examinaciones con END deben ser considerados en
la evaluación por parte del inspector autorizado.
API 653 “Inspección, Reparación, Alteración y Reconstrucción de Tanques” R6 Pag. 4433
Ing. Rubén E Rollino r_rollino@yahoo.com rollinor@asme.org
77.. MMAATTEERRIIAALLEESS..
77..22 MMAATTEERRIIAALLEESS NNUUEEVVOOSS::
Todos los materiales nuevos utilizados en la reparación, alteración o reconstrucción de los
tanques incluyendo accesorios, deben cumplir con los estándares actuales para tanques.
77..33 MMAATTEERRIIAALLEESS OORRIIGGIINNAALLEESS PPAARRAA TTAANNQQUUEESS RREECCOONNSSTTRRUUIIDDOOSS..
Se debe realizar una identificación de todos los materiales de las láminas del cuerpo y fondo.
Materiales identificados de acuerdo a planos del contrato original, placa de identificación u
otro documento aplicable no requieren identificación adicional.
Materiales no identificados deben ser sometidos a análisis químico y pruebas de tracción de
acuerdo a lo requerido en ASTM A 6 y A370, incluyendo pruebas de Charpy Valores de prueba
de impacto deben satisfacer lo indicado en API 650.
Cuando la dirección del laminado no es conocida deben tomarse dos probetas de tracción a 90
grados una de otra desde una esquina de cada lámina y una de ellas debe satisfacer los
requerimientos requeridos.
Para materiales conocidos, todas las láminas de cuerpo y fondo deben satisfacer como mínimo
los requerimientos de propiedades mecánicas y química del material especificado incluyendo los
requerimientos de espesor y temperatura de diseño dados en API 650.
Materiales estructurales: Perfiles estructurales existentes que serán reutilizados, deben cumplir
con los requerimientos de ASTM A 7 como mínimo. Materiales nuevos , deben cumplir con los
requerimientos de ASTM A 36 o A992 como mínimo.
Láminas para piso, techo y vigas contra viento: Si se utilizan materiales existentes para
tanques reconstruidos, debe verificarse la corrosión y picaduras
77..44 CCoonnssuummiibblleess ppaarraa ssoollddaadduurraa::
Deben conformar la clasificación AWS que corresponda para su uso.
API 653 “Inspección, Reparación, Alteración y Reconstrucción de Tanques” R6 Pag. 4444
Ing. Rubén E Rollino r_rollino@yahoo.com rollinor@asme.org
88.. CCOONNSSIIDDEERRAACCIIOONNEESS DDEE DDIISSEEÑÑOO PPAARRAA TTAANNQQUUEESS RREECCOONNSSTTRRUUIIDDOOSS..
88..22 NNuueevvaass jjuunnttaass ssoollddaaddaass::
En cuerpos, las uniones nuevas deben ser a tope, con fusión y penetración completa y cumplir
con el estándar actual.
88..33 JJuunnttaass ssoollddaaddaass eexxiisstteenntteess::
Deben cumplir los requerimientos del estándar original de construcción.
88..44 DDiisseeññoo ddee ccuueerrppoo::
Los espesores a ser utilizados cuando se verifica el diseño de tanques deben estar basados en
mediciones efectuadas dentro de los 180 días anteriores a la relocalización del tanque.
El máximo nivel de líquido debe ser determinado por cálculo, para cada anillo.
Los esfuerzos máximos admisibles deben ser tomados de la tabla 5-2 de API 650. Para
materiales no listados debe tomarse el menor entre 2/3 de la fluencia o 2/5 de la rotura.(Sd)
Para determinar el máximo nivel de líquido en la prueba hidrostática se debe realizar de forma
similar a lo indicado arriba pero para el caso de materiales no listados el máximo esfuerzo
admisible a tomar es el menor entre ¾ de fluencia y 3/7 de rotura. (St)
Si se requiere sobreespesor de corrosión, este debe ser restado del espesor actual.
La eficiencia de junta y el máximo esfuerzo admisible, debe ser consistente con el método de
diseño utilizado y el grado y tipo de inspección realizada. (para el caso de juntas existentes que
no serán eliminadas ni reemplazadas, debe mantenerse los valores originales)
88..55 PPeenneettrraacciioonneess eenn eell ccuueerrppoo::
Nuevas penetraciones del cuerpo, vigas contra viento y techos deben cumplir con los
requerimientos del estándar actual aplicable. Las existentes deben cumplir con el estándar
aplicable.
88..77 TTeecchhoo::
Deben cumplir con el estándar aplicable. Si la nueva ubicación requiere mayor carga de diseño
que la ubicación original, el diseño original debe ser evaluado.
API 653 “Inspección, Reparación, Alteración y Reconstrucción de Tanques” R6 Pag. 4455
Ing. Rubén E Rollino r_rollino@yahoo.com rollinor@asme.org
88..88 DDiisseeññoo ssííssmmiiccoo::
Tanques que serán reconstruidos en zona sísmica 2 o mayor (API 650 tabla E-1) deben ser
verificados respecto de estabilidad sísmica basado en el estándar aplicable utilizando las
dimensiones y espesores del tanque reconstruido. Para la reconstrucción de tanques en zonas
sísmicas se consideran los requerimientos del anexo E del código API 650.
API 653 “Inspección, Reparación, Alteración y Reconstrucción de Tanques” R6 Pag. 4466
Ing. Rubén E Rollino r_rollino@yahoo.com rollinor@asme.org
99.. RREEPPAARRAACCIIOONN yy AALLTTEERRAACCIIOONN DDEELL TTAANNQQUUEE..
99..11 GGEENNEERRAALLIIDDAADD
La base para las reparaciones y alteraciones debe una equivalencia del código API 650. Los
requerimientos de prueba hidrostática, ensayos no destructivos, criterios de aceptación para las
soldaduras y reparaciones de las láminas del cuerpo y las soldaduras, están especificados en la
sección 12.
Todos los trabajos de reparación deben ser autorizados por el Inspector Autorizado o un
ingeniero con experiencia en el diseño de tanques.
El Apéndice F resume los requerimientos de los métodos de inspección y da los estándares de
aceptación, calificación de los inspectores de ensayos no-destructivos y los requerimientos de los
procedimientos.
REPARACIONES EN EL CUERPO.
99..22 RREEEEMMPPLLAAZZOO DDEE LLÁÁMMIINNAASS..
El espesor mínimo para reemplazo del cuerpo se deberá calcular de acuerdo con el estándar
aplicable.
El espesor de la lámina de reemplazo del cuerpo no debe ser menor al mayor espesor nominal de
cualquier lámina adyacente del mismo anillo. (excepto cuando exista una lámina reforzada)
Se debe considerar cualquier cambio en las condiciones de diseño tal como gravedad específica,
presión de diseño, nivel del líquido y altura del cuerpo.
DIMENSION MINIMA DE LA LÁMINA DE REEMPLAZO DEL CUERPO.
La dimensión mínima será la mayor entre 12 pulg. ó 12 veces el espesor de la lámina de
reemplazo (el mayor). Las láminas de reemplazo pueden ser circulares, oblongas o cuadradas o
rectangulares con las esquinas redondeadas, excepto cuando se reemplace una lámina completa
del cuerpo. La figura 9-1 muestra los detalles típicos de láminas de reemplazo del cuerpo
aceptables.
API 653 “Inspección, Reparación, Alteración y Reconstrucción de Tanques” R6 Pag. 4477
Ing. Rubén E Rollino ; r_rollino@yahoo.com ; rollinor@asme-org
API 653 Fig. 9-1. Detalles aceptables para el reemplazo de material de las láminas del cuerpo.
Cuando una o más láminas completas del cuerpo o segmentos del cuerpo de altura total del
segmento van a ser eliminadas y reemplazadas, se deben mantener los requerimientos de
espaciamiento mínimo especificado para las juntas verticales. Es aceptable quitar y reemplazar
láminas enteras del cuerpo o segmentos del cuerpo de altura total, cortando y re-soldando a lo
largo de las juntas horizontales existentes. Antes de soldar las nuevas juntas verticales, las juntas
horizontales existentes se deben cortar a una distancia mínima de 12 in más allá de las nuevas
juntas verticales. Las juntas verticales se deberán soldar antes de soldar las juntas horizontales.
API 653 “Inspección, Reparación, Alteración y Reconstrucción de Tanques” R6 Pag. 4488
Ing. Rubén E Rollino ; r_rollino@yahoo.com ; rollinor@asme-org
DISEÑO DE JUNTAS SOLDADAS.
Las láminas de reemplazo se deben soldar con juntas a tope con penetración y fusión completa,
excepto como se permite para las reparaciones del cuerpo con parches traslapados.
Los diseños de las juntas para reemplazo de placas debe de acuerdo con API 650 5.1.5.1 a
5.1.5.3.
Las juntas soldadas existentes deben cumplir con la especificación utilizada en la construcción.
Juntas traslapadas pueden repararse de acuerdo al estándar original. Juntas de parches
traslapados deben estar de acuerdo con API 650 5.2 y lo indicado más adelante en esta sección.
(API 653 9.3)
Para placas existentes de espesor mayor a 0.5 pulgada el extremo exterior de una junta a tope
entre placa existente y placa de reemplazo, debe estar al menos a una distancia de 8 espesores de
junta soldada o 10 pulgadas (lo que sea mayor).
Igual distancia mínima aplica desde el filete de unión del anillo inferior al fondo. Excepto
cuando la lámina de reemplazo se extiende hasta el fondo.
Para juntas de espesor 0.5 pulgadas y menor, este espaciado puede reducirse a una distancia
mínima de 6 pulgadas a juntas verticales existentes y 3 pulgadas para el caso de horizontales.
(Ver figura 9.1)
Otras restricciones aplican a láminas de tenacidad desconocida que no cumplen los criterios de
excepción dados en 5.2.
99..33 RREEPPAARRAACCIIOONNEESS DDEELL CCUUEERRPPOO CCOONN PPAARRCCHHEESS TTRRAASSLLAAPPAADDOOSS
La reparación del cuerpo con parches traslapados es una forma aceptable de reparación para
tanques fabricados por soldaduras a tope, por láminas traslapadas soldadas o con cuerpos
remachados cuando es solicitado por el propietario.
Estas reparaciones se consideran permanentes y estarán sujetas a los programas de inspección y
mantenimiento del tanque.
Estos criterios pueden aplicarse a reparaciones de este tipo existentes. (sin necesidad de aplicar
los límites de espesores)
API 653 “Inspección, Reparación, Alteración y Reconstrucción de Tanques” R6 Pag. 4499
Ing. Rubén E Rollino ; r_rollino@yahoo.com ; rollinor@asme-org
Todos los materiales de reparación utilizados deben cumplir con los requerimientos del estándar
aplicable de construcción y del código API 653.
Las reparaciones del cuerpo con parches traslapados no se deben usar en ningún anillo del
cuerpo cuyo espesor (original de construcción) exceda de 0.5in. Excepto que se permita en los
parágrafos 9.3.3.2 y 9.3.4.3, el material de la reparación (parche) deberá ser el menor entre 0.5in
y el espesor de las láminas del cuerpo adyacentes a la reparación, y no menor de 3/16 in.
La forma de la lámina del parche de reparación puede ser circular, oblonga o cuadrada o
rectangular. Todas las esquinas, excepto en la junta cuerpo-fondo, deberán ser redondeadas a un
radio mínimo de 2 in.
El perfil de las láminas de refuerzo de conexiones dado en API 650 es también aceptable.
Las láminas del parche de reparación pueden cruzar las juntas verticales u horizontales a tope del
cuerpo que han sido pulidas o esmeriladas a ras, pero deberán traslaparse como mínimo 6 in más
allá de la soldadura del cuerpo. Los requerimientos de espaciado de la figura 9-1 deberán ser
usados para localizar las láminas de reparación con respecto a las soldaduras existentes.
Las láminas de reparación se pueden extender e interceptar con la junta externa cuerpo-fondo si
los lados verticales interceptan la lámina del fondo con un ángulo de 90° y la soldadura cuerpo-
fondo está conforme con la figura 9-2. Las láminas de reparación puestas por el lado interior del
cuerpo se deberán colocar con una distancia mínima de 6 in entre las líneas de fusión de los
filetes de soldadura del parche y la junta cuerpo-fondo.
API 653 “Inspección, Reparación, Alteración y Reconstrucción de Tanques” R6 Pag. 5500
Ing. Rubén E Rollino ; r_rollino@yahoo.com ; rollinor@asme-org
API 653 Fig. 9.2. Láminas de reparación traslapadas a la unión externa cuerpo- fondo. W = el
menor espesor entre la lámina de reparación y la lámina del fondo.
Las dimensiones verticales y horizontales máximas de las láminas de reparación son de 48 in y
72 in respectivamente. La dimensión mínima de la platina de reparación es de 4 in. Las láminas
de reparación se deben conformar con la curvatura del radio del cuerpo.
Las conexiones y sus refuerzos no deben quedar localizadas dentro de una reparación del cuerpo
con parches traslapados.
Previamente a la aplicación de una reparación del cuerpo con un parche traslapado, se deben
inspeccionar por ultrasonido las áreas a ser soldadas para verificar el espesor remanente y que no
hay defectos.
9.3.2 Las láminas traslapadas de reparación se pueden utilizar para el taponamiento de orificios
ocasionados por la remoción de conexiones del cuerpo o la remoción de áreas severamente
corroídas o erosionadas.
La soldadura deberá ser continua en el perímetro de la lámina de reparación y en el perímetro
interior del hueco en el cuerpo. El diámetro mínimo del hueco será de 2 in.
API 653 “Inspección, Reparación, Alteración y Reconstrucción de Tanques” R6 Pag. 5511
Ing. Rubén E Rollino ; r_rollino@yahoo.com ; rollinor@asme-org
Cuellos de conexión y láminas de refuerzo deben ser eliminados antes de colocar el parche.
El espesor de la placa de reparación debe estar basado en el estándar original, utilizando una
eficiencia de juntas no mayor a 0.7.
El mínimo tamaño de parche es de 4 pulgadas con un traslape mínimo de 1 pulgada y traslape
máximo de 8 espesores de cuerpo.
El espesor de la lámina de reparación no debe exceder el espesor del cuerpo adyascente a la
reparación.
9.3.3 La reparación con parches se utiliza también para:
Reforzar áreas de láminas muy deterioradas que no estén en capacidad de resistir las cargas de
servicio a las que está sometido el tanque.
Reparar cuerpos que están por debajo del espesor de retiro, siempre y cuando se cumplan los
requerimientos adicionales establecidos en los parágrafos 9.3.3.1 a 9.3.3.3
La selección del espesor de la lámina de reparación, debe realizarse sobre una base de diseño
que conforme los estándares de construcción y API 653, usando una eficiencia de junta no
mayor a 0.35, perímetro con filete completo, No exceder el espesor de la lámina a reparar en más
de un tercio con un máximo de 1/8in. Y el espesor no debe exceder 0.5 in.
9.3.4 Parches pueden ser utilizados para reparar pequeñas fugas del cuerpo o minimizar el
potencial de fugas de picaduras severas aisladas o picaduras generalizadas en un área amplia, si
se cumplen los requerimientos adicionales establecidos en los parágrafos 9.3.4.1 a 9.3.4.6 de API
653. (Espesor remanente del cuerpo excluyendo agujeros y picaduras cumple los requerimientos
de espesor mínimo dados en 4.3.2 y 4.3.3. El espesor de la lámina de reparación se calcula para
soportar las cargas de prueba hidrostática asumiendo que existe un agujero y eficiencia de junta
no mayor a 0.35). Aplican los mismos requerimientos indicados arriba para el espesor de la
lámina de reparación.
99..44 RREEPPAARRAACCIIOONN DDEE DDEEFFEECCTTOOSS DDEE LLAA LLÁÁMMIINNAA DDEELL CCUUEERRPPOO..
La necesidad de reparación de imperfecciones como grietas, entallas, defectos que se producen
después de la remoción de soportes, picaduras muy dispersas y áreas corroídas descubiertas
durante la inspección deben ser tratados caso por caso de acuerdo con la sección 4.
En áreas donde el espesor de la lámina excede las condiciones de diseño se permite esmerilar las
irregularidades a un contorno suave siempre que el espesor remanente sea adecuado para las
condiciones de diseño.
API 653 “Inspección, Reparación, Alteración y Reconstrucción de Tanques” R6 Pag. 5522
Ing. Rubén E Rollino ; r_rollino@yahoo.com ; rollinor@asme-org
Si el espesor remanente es menor al requerido puede efectuarse una reparación por deposición de
soldadura debiéndose efectuar examinación y ensayo de acuerdo a lo indicado en 12.1.8.
Si se trata de áreas extensas debe considerarse la conveniencia de efectuar reparaciones mediante
reemplazo de secciones con soldaduras a tope o parche traslapado.
99..55 AALLTTEERRAACCllOONN DDEE LLOOSS CCUUEERRPPOOSS PPAARRAA CCAAMMBBIIAARR LLAA AALLTTUURRAA..
La altura del cuerpo modificado debe estar de acuerdo al estándar aplicable, teniendo en cuenta
todas las cargas como vientos y sismos.
99..66 RREEPPAARRAACCIIOONN DDEE SSOOLLDDAADDUURRAASS DDEEFFEECCTTUUOOSSAASS..
Imperfecciones de la soldadura como grietas, faltas de fusión, escoria y porosidad que requieran
reparación deben ser eliminados.
Soldadura adicional para socavado inaceptable y uniones soldadas que presenten pérdida de
metal debido a corrosión.
Generalmente no es necesario eliminar sobreespesores de soldadura existentes, mayores que los
permitidos por API 650 si existe un historial de servicio satisfactorio. A menos que se considere
que puede ser perjudicial.
Socavaduras no aceptables pueden ser reparadas por adición de soldaduras o esmerilado.
Golpes de arco deben ser reparados por esmerilado o soldadura. Si se reparan por soldadura
deben ser esmerilados al ras.
99..77 RREEPPAARRAACCIIOONN DDEE LLAASS PPEENNEETTRRAACCIIOONNEESS ((CCOONNEEXXIIOONNEESS)) DDEELL CCUUEERRPPOO..
Las reparaciones están de acuerdo con el estándar API 650. Se pueden adicionar refuerzos a
boquillas existentes que no los tengan (ver figuras 9.3A y 9.3B).
Como una alternativa la lámina de refuerzo puede ser colocada desde el interior siempre que
exista suficiente proyección del cuello de la conexión hacia el interior.
API 653 “Inspección, Reparación, Alteración y Reconstrucción de Tanques” R6 Pag. 5533
Ing. Rubén E Rollino ; r_rollino@yahoo.com ; rollinor@asme-org
API 653 “Inspección, Reparación, Alteración y Reconstrucción de Tanques” R6 Pag. 5544
Ing. Rubén E Rollino ; r_rollino@yahoo.com ; rollinor@asme-org
API 653 Fig. 9-3A. Detalle típico de adición de lámina de refuerzo a boquilla existente del
cuerpo.
API 653 Fig. 9-3B. Detalle típico de adición de lámina de refuerzo con forma de lápida
(tombstone) a boquilla existente del cuerpo.
99..88 AADDIICCIIOONN OO RREEEEMMPPLLAAZZOO DDEE PPEENNEETTRRAACCIIOONNEESS DDEELL CCUUEERRPPOO..
Penetraciones nuevas (agregado o reemplazo) deben cumplir los requerimientos de API 650 en
cuanto a materiales, diseño y tratamiento térmico.
El área de refuerzo requerida en API 650 3.7.2, debe determinarse utilizando el espesor
requerido para el cuerpo según fórmula dada en 4.3.3.1.b de API 653, con la excepción de que el
valor de S debe tomarse de la tabla 3.2 de API 650 o 20000psi para el caso de materiales
desconocidos.
H corresponde a la altura de liquido desde el eje central de la conexión. Puede utilizarse un valor
de E=1,0
La penetración debe ser prefabricada en la condición de alivio térmico requerida en API 650
3.7.4. API 653 puede utilizarse cuando el material de refuerzo es de grupo IV a VI de API 650 y
el cuerpo existente es de material grupo I a III.
En penetraciones mayores a 2 pulg., NPS , se debe instalar una lámina insertada si la lámina del
cuerpo no cumple con los criterios actuales de diseño de temperatura de metal y su espesor es
mayor a 1/2 pulg. Adicionalmente:
El diámetro mínimo de la lámina insertada debe ser 2 veces el diámetro de la penetración o el
diámetro de la conexión más12 pulgadas (lo que sea mayor) y cuando se usa placa de refuerzo,
el diámetro mínimo de la placa insertada debe ser el diámetro de la conexión más 12in.
REQUERIMIENTOS
Cuando se utiliza lámina de refuerzo el diámetro mínimo del refuerzo es el diámetro de la
conexión más12 pulgadas .
Si se utiliza diseño de refuerzo integral y el espesor de la placa insertada supera en más de 1/8in
el espesor del cuerpo, la placa insertada debe tener una transición 1:4.
Los espacios entre las soldaduras deben ser de acuerdo a API 653 figura 9-1.
La unión entre la nueva lámina de refuerzo y la lámina del cuerpo existente debe ser a tope.
La examinación debe ser de acuerdo a sección 12.
API 653 “Inspección, Reparación, Alteración y Reconstrucción de Tanques” R6 Pag. 5555
Ing. Rubén E Rollino ; r_rollino@yahoo.com ; rollinor@asme-org
99..99 AALLTTEERRAACCIIOONN DDEE PPEENNEETTRRAACCIIOONNEESS EEXXIISSTTEENNTTEESS DDEELL CCUUEERRPPOO
Las penetraciones existentes se modifican de acuerdo a los requerimientos de API 650. Cuando
se instala un nuevo fondo arriba del fondo existente, puede ser necesario alterar penetraciones
existentes en el anillo inferior del cuerpo. Tambien puede darse que no se cumplan las distancias
entre soldaduras de la conexión existente y la nueva soldadura cuerpo-fondo puede no cumplir
con los requerimientos de API 650. Opciones para alterar la penetración y/o reforzar las láminas
son dadas en 9.9.2.1 a 9.9.2.3.
Los refuerzos existentes pueden ser recortados para incrementar el espacio entre soldaduras (si
los detalles modificados cumplen con API 650)
La lámina de refuerzo existente puede ser eliminada y agregarse una nueva (no permitido para
zonas aliviadas termicamente. Si esto no se conoce debe cumplirse con API 650 3.7.4)
Cuando la mitad superior de la placa de refuerzo cumple los requerimientos de API 650, puede
permanecer en su lugar sujeto a la aprobación del comprador. En este caso solo la mitad inferior
requiere ser reemplazada. Las dos mitades deben ser provistas por un nuevo agujero testigo. El
espesor de la lámina del cuerpo debe ser verificado después de agujereado el refuerzo y no debe
ser menor a 0,5tmin..
Las soldaduras existentes deben eliminarse completamente y esmerilarse. (Ver figuras 9.3A y
9.3B)
99..1100 RREEPPAARRAACCIIOONNEESS EENN EELL FFOONNDDOO..
Reparar una parte del fondo con parches está permitido dentro de los límites indicados en
9.10.1.2. Ver figura 9.5 para detalles. La reparación puede ser:
Reparación de una porción de fondo.
En la zona crítica.
Reemplazo de placas de fondo, colocación de un nuevo fondo sobre el existente o
reemplazo del fondo existente.
API 653 “Inspección, Reparación, Alteración y Reconstrucción de Tanques” R6 Pag. 5566
Ing. Rubén E Rollino ; r_rollino@yahoo.com ; rollinor@asme-org
API 653 “Inspección, Reparación, Alteración y Reconstrucción de Tanques” R6 Pag. 5577
Ing. Rubén E Rollino ; r_rollino@yahoo.com ; rollinor@asme-org
API 653 “Inspección, Reparación, Alteración y Reconstrucción de Tanques” R6 Pag. 5588
Ing. Rubén E Rollino ; r_rollino@yahoo.com ; rollinor@asme-org
REPARACION DE UNA PORCION DE FONDO.
La mínima dimensión de un parche que traslapa una soldadura de fondo o parche existente es
12in.
Un parche de menos de 12in de diámetro se permite si es mayor o igual a 6in no se traslapa con
una soldadura del fondo, no está ubicado sobre un parche existente y extiende al menos 2in más
allá de la zona corroída.
No deben ubicarse parches sobre zonas con “abombamiento” (por asentamiento) o distorsión
mayor a los límites dados en el apéndice “B”
Un parche puede colocarse sobre un aplastamiento o “abombamiento” si su dimensión no
soportada no excede 12in en cualquier dirección y su espesor es al menos 1/4in y al menos tan
grueso como el fondo y no traslapa soldaduras ni otros parches. (Excepto tanques según
apéndice M de API 650 que deben tener parches de al menos 3/8in)
REPARACIONES DENTRO DE LA ZONA CRITICA.
El espesor máximo para parches en la zona crítica (ver definición en 3.9) es 1/4" y debe cumplir
los requisitos de tenacidad de API 650 sección 2.2.9.
Cuando los parches están dentro de una distancia de 6 in medida desde el cuerpo, deberán tener
forma de lápida (tombstone), sus lados deben interceptar la junta cuerpo-fondo a
aproximadamente 90°.
La soldadura perimetral deberá tener dos pases como mínimo y debe ser examinada según lo
indicado en la sección 12. (12.1.1.3 y 12.1.7.2)
Instalación de un parche soldado a tope a otro parche existente o sobre otro parche no es
permitido.
La lámina de fondo que se encuentra debajo del parche debe cumplir los requerimientos dados
en 4.4.
Si se requieren reparaciones mayores a las indicadas arribas, debe reemplazarse la lámina de
fondo afectada. (Espaciado entre soldaduras según API 650 3.1.5.4 y 3.1.5.5 y API 653 9.10.2.3)
No se permiten parches si la temperatura de operación excede 200°F (94ºC) para acero al
carbono o 100°F para acero inoxidable.
API 653 “Inspección, Reparación, Alteración y Reconstrucción de Tanques” R6 Pag. 5599
Ing. Rubén E Rollino ; r_rollino@yahoo.com ; rollinor@asme-org
El uso de reparaciones con parches que no cumplen los requerimientos dados arriba solo se
permite si fue aprobado por un ingeniero experimentado en tanques de acuerdo a API 650 y la
revisión incluyó fractura frágil, esfuerzos por asentamiento, temperatura, END, etc.
Reparaciones por deposición de soldadura está limitada a picaduras o grietas.
FONDO NUEVO SOBRE FONDO EXISTENTE.
Un material de protección no corrosivo como arena, gravilla o concreto deberán ser usados entre
fondo viejo y el nuevo.
El corte del cuerpo debe ser paralelo al fondo. El nuevo fondo debe extenderse fuera del cuerpo.
Se debe evaluar la posibilidad de implementar un sistema de detección de fugas.
Las conexiones deben ser enrasadas al nivel del nuevo fondo. No requerido para tanques
construidos con materiales que no superan 50.000psi de fluencia y se cumplen los requisitos
dados en la norma en 9.10.2.1.5.
Para tanques de techo flotante, el perfil del nuevo fondo debe permitir mantener el nivel del
techo cuando este apoya sobre el fondo. Nuevas láminas deben instalarse sobre el fondo nuevo.
ELIMINAR UN FONDO EXISTENTE (Total o reemplazo de partes).
El cuerpo se debe cortar paralelo al fondo a una altura mínima de 0.5 in arriba de la soldadura
cuerpo-fondo (Línea de corte B-B de figura 10.1) o
Se deberá eliminar toda la soldadura cuerpo-fondo, incluyendo la zona afectada por el calor.
Todas las áreas donde se efectuaron cortes o se eliminaron soldaduras por “arc gouging” deben
ser examinadas por partículas magnetizables.
Se permite reemplazar secciones del fondo fuera de la zona critica ( laminas rectangulares
completas o sectores del fondo) cumpliendo con los requerimientos aplicables a la instalación de
fondos nuevos según API 650.
La instalación de un nuevo fondo después de quitar el existente debe cumplir con los
requerimientos de API 650 , excepto en lo que modifique API 653 en 9.10.2.1.7 en cuanto a
que no es requerido el enrase de conexiones para tanques construidos con materiales que no
API 653 “Inspección, Reparación, Alteración y Reconstrucción de Tanques” R6 Pag. 6600
Ing. Rubén E Rollino ; r_rollino@yahoo.com ; rollinor@asme-org
superan 50.000psi de fluencia y se cumplen los requisitos dados en la norma en 9.10.2.1.7.
Si las láminas de cuerpo tienen tenacidad desconocida las nuevas soldaduras de fondo o lámina
anular deben estar a menos a 3in o 5t (lo mayor) de las juntas verticales del cuerpo.
En tanques con Protección Catódica debe considerarse el procedimiento de reemplazo de forma
de no afectar la protección efectiva. La eliminación del fondo viejo es importante para prevenir
corrosión galvánica.
Debe considerarse la instalación de un sistema de detección de fugas, que sea fácilmente
observable desde el exterior.
AGREGADO DE NUEVAS PLACAS SOBRE EL FONDO:
Si deben agregarse otras placas soldadas como ser para aislación, desgaste, etc., deben ser
instaladas y examinadas de acuerdo a los requerimientos de la norma.
Si el espaciamiento indicado en la figura 9.5 no puede ser cumplido debe examinarse la parte
expuesta de estas soldaduras mediante Partículas Magnetizables o Líquidos Penetrantes.
API 653 “Inspección, Reparación, Alteración y Reconstrucción de Tanques” R6 Pag. 6611
Ing. Rubén E Rollino ; r_rollino@yahoo.com ; rollinor@asme-org
RREEPPAARRAACCIIOONN DDEE TTEECCHHOOSS..
99..1111 FFIIJJOOSS
El espesor mínimo de las nuevas láminas debe ser de 3/16 pulg. mas sobreespesor por corrosión.
Si las cargas vivas superan 25psi el espesor debe ser analizado utilizando los esfuerzos
admisibles dados en API 650 3.10.3.
99..1122 FFLLOOTTAANNTTEESS
Para techos externos, cualquier método de reparación que establezca el techo a la condición
requerida.
Para techos internos la reparación debe ser realizada de acuerdo a los requerimientos del diseño
original. Si no se conoce aplica el apéndice H de API 650.
Reparaciones de zonas con pérdidas en pontones debe ser realizada remoldando la zona afectada
o utilizando parches.
99..1133 RREEPPAARRAACCIIOONN OO RREEEEMMPPLLAAZZOO DDEE SSEELLLLOOSS DDEE TTEECCHHOO FFLLOOTTAANNTTEE..
Los sellos primarios y secundarios pueden ser removidos, reparados o reemplazados mientras el
tanque se encuentra en servicio. Para reducir evaporación y peligro para los trabajadores, no se
debería desmontar mas de 1/4 del sistema del sello del techo a la vez.
99..1144 HHOOTT--TTAAPPSS
Los requerimientos cubren la instalación de conexiones radiales sobre tanques en servicio
construidos con materiales que no requieren tratamiento térmico posterior a la soldadura.
Hot taps no están permitidos en cuerpos de materiales que requieran alivio de tensiones según
API 650, 3.7.4.
Para láminas con tenacidad conocida los límites de tamaño de conexión y espesor de cuerpo son
los dados en la tabla 9.1.
Tabla 9.1: Hot Tap: Tamaño de conexiones y espesor de lámina de cuerpo
Tamaño de conexión NPS (in) Mínimo espesor de lámina de cuerpo (in)
< 6 3/16
< 8 1/4
< 14 3/8
< 18 1/2
API 653 “Inspección, Reparación, Alteración y Reconstrucción de Tanques” R6 Pag. 6622
Ing. Rubén E Rollino ; r_rollino@yahoo.com ; rollinor@asme-org
Para láminas de cuerpo con tenacidad desconocida, aplican las siguientes limitaciones:
Tamaño de conexión limitado a NPS 4,
Temperatura de la lámina debe estar por encima de la MDMT durante la operación de
hot tap,
Las conexiones deben reforzarse. (API 650 3.7.2; Espesor mínimo de refuerzo igual a
espesor de cuerpo, diámetro mínimo de refuerzo igual a diámetro del corte más 2 in y
Nivel máximo de liquido no debe producir un esfuerzo mayor a 7000psi en la elevación
del hot tap)
La mínima altura de líquido sobre el hot tap es de 3ft durante la operación de hot tap.
La soldadura debe ser realizada con electrodo de bajo hidrógeno.
La instalación no debe realizarse en zonas con láminaciones ni picaduras severas.
Hot taps no están permitidos en techos o zonas de acumulación de gas.
Los hot taps no están permitidos en medios donde puede producirse fisuración. (tal como
fisuración cáustica o fisuración bajo tensiones)
Procedimiento: de acuerdo a API Publ. 2201
El mínimo espaciado en cualquier dirección entre el hot tap y conexiones existentes adyacentes
debe ser equivalente a la raíz cuadrada de RT. (R es el radio del cuerpo y T el espesor de la
lámina de cuerpo, ambos en pulgada)
El espesor en la lámina del cuerpo debe medirse al menos en cuatro lugares a lo largo de la
circunferencia de la ubicación de la conexión.
Deben utilizarse materiales de tenacidad reconocida a menos que se aplique las restricciones
establecidas para materiales de tenacidad desconocida indicadas anteriormente.
El extremo del tubo debe ser cortado de acuerdo al contorno y biselado desde el exterior para
permitir una soldadura de penetración total. (figura 9.6)
Después que el tubo es soldado al cuerpo, la lámina de refuerzo debe instalarse en una o dos
piezas con la soldadura horizontal. La lámina de refuerzo debe soldarse a la conexión mediante
soldadura a tope.
API 653 “Inspección, Reparación, Alteración y Reconstrucción de Tanques” R6 Pag. 6633
Ing. Rubén E Rollino ; r_rollino@yahoo.com ; rollinor@asme-org
La soldadura del refuerzo al cuerpo debe examinarse mediante END.
El refuerzo debe ser ensayado neumáticamente de acuerdo al procedimiento dado en API 650.
Después que se instaló la válvula en el extremo de la conexión y antes de realizar el corte debe
ensayarse hidrostáticamente la conexión a una presión de al menos 1,5 veces la altura
hidrostática.
Toda la operación debe ser realizada por operarios calificados.
API 653 “Inspección, Reparación, Alteración y Reconstrucción de Tanques” R6 Pag. 6644
Ing. Rubén E Rollino ; r_rollino@yahoo.com ; rollinor@asme-org
API 653 “Inspección, Reparación, Alteración y Reconstrucción de Tanques” R6 Pag. 6655
Ing. Rubén E Rollino ; r_rollino@yahoo.com ; rollinor@asme-org
1100.. DDEESSMMAANNTTEELLAAMMIIEENNTTOO yy RREECCOONNSSTTRRUUCCCCIIOONN..
1100..11 GGEENNEERRAALL
Provee los procedimientos para desmantelar y reconstruir tanques soldados existentes. El trabajo
debe estar autorizado por un inspector o ingeniero experto en diseño de tanques de
almacenamiento.
Los requerimientos de prueba hidrostática, END y criterios de aceptación de soldaduras son los
indicados en la sección 12.
1100..22 LLIIMMPPIIEEZZAA YY LLllBBEERRAACCIIOONN DDEE GGAASSEESS..
El tanque debe estar completamente limpio y desgasificado antes de empezar el
desmantelamiento.
1100..33 MMEETTOODDOOSS PPAARRAA EELL DDEESSMMAANNTTEELLAADDOO..
Cortar las láminas del techo, cuerpo y fondo en tamaños que se puedan transportar al nuevo sitio.
FONDO.
Si las láminas van a ser reutilizadas, pueden ser cortadas en las soldaduras de traslape o a lo
largo de las soldaduras que permanecerán a un mínimo de 2 pulgadas de cualquier soldadura
existente, excepto cuando los cortes cruzan las soldaduras existentes. Si el fondo va a ser
utilizado, uno de los siguientes métodos es aceptable:
El fondo puede ser cortado del cuerpo a lo largo de las lineas A-A y B-B que se muestran en la
figura 10-1, desechando las soldaduras y la lámina del fondo unida directamente al cuerpo.
Si todo el fondo va a ser reutilizado, el fondo puede ser cortado del cuerpo en la línea C
dejando el cuerpo con parte del fondo unido a él.
Si el tanque tiene una lámina anular, este anillo se puede dejar unido al cuerpo o ser eliminado
cortando a lo largo de la línea B-B o eliminando de otra forma las soldaduras cuerpo-lámina
anular existentes.
API 653 “Inspección, Reparación, Alteración y Reconstrucción de Tanques” R6 Pag. 6666
Ing. Rubén E Rollino ; r_rollino@yahoo.com ; rollinor@asme-org
CUERPO.
Las láminas del cuerpo se pueden desmantelar usando uno de los siguientes métodos o
combinación de los mismos:
a) Cortando las juntas de las soldaduras existentes y la zona afectada por el calor. Para este
propósito la mínima zona afectada por el calor será 0.5 del ancho de la soldadura o 1/4in, el que
sea menor, a ambos lados de la soldadura.
b) Cualquier anillo del cuerpo con espesor de 0.5in o menor puede ser desmantelado cortando a
través de la soldadura sin eliminar la zona afectada por el calor.
c) Los anillos del cuerpo se pueden desmantelar haciendo cortes verticales u horizontales a
través del cuerpo a mínimo 6 in de las soldaduras existentes, excepto cuando los cortes cruzan
soldaduras existentes.
Los anillos de refuerzo, incluyendo los anillos de refuerzo por viento y los anillos superiores se
pueden dejar unidos a las láminas del cuerpo o ser eliminados cortando las soldaduras de unión.
El cuerpo se deberá cortar a lo largo de la línea B-B de la figura 10-1 mostrada. Las soldaduras
de unión cuerpo-fondo no se deben re utilizar a menos que se reutilice el fondo completo.
API 653 “Inspección, Reparación, Alteración y Reconstrucción de Tanques” R6 Pag. 6677
Ing. Rubén E Rollino ; r_rollino@yahoo.com ; rollinor@asme-org
TECHO.
Las láminas se cortan deshaciendo las soldaduras en traslape o cortando a lo largo de las
soldaduras remanentes a un mínimo de 2 pulg. de la soldadura. Las estructuras se desmantelan
removiendo los espárragos o deshaciendo la soldadura de fijación.
MARCADO DE PIEZAS
Las partes deben ser marcadas en forma durable para ayudar a la reconstrucción y mantener el
historial en caso de que se requiera. Planos de distribución pueden ser de ayuda.
Un mínimo de dos marcas deben ser realizadas en la parte superior e inferior de las láminas de
piso para favorecer su alineación durante la reconstrucción
1100..44 RREECCOONNSSTTRRUUCCCCIIOONN..
SOLDADURA.
Se deben soldar los tanques y sus accesorios estructurales de acuerdo al procedimiento
especificado en API Std 650 y a los siguientes requerimientos:
El espaciado de soldaduras debe estar de acuerdo a la figura 9.1
Nuevas soldaduras verticales deben ser desfasadas de las existentes en al menos 5t.
No realizar soldaduras en superficies que estén húmedas, tampoco cuando la temperatura del
metal base sea menor de 0°F.
Cuando la temperatura está entre 0°F y 32°F (0°C) o el espesor excede 1in, debe precalentarse a
una temperatura caliente a la mano (140°F) (60°C) dentro de una distancia de 3in de la zona a
soldar.(ver requerimientos para precalentar láminas mayores a 1,5in en 10.4.4.3)
Cada pase de un metal de soldadura se debe limpiar para eliminar la escoria y otros depósitos.
Los bordes de todas las soldaduras deben llegar a la superficie de la lámina sin un ángulo agudo.
La máxima profundidad de socavadura es 1/64in (0.4mm) para juntas verticales y 1/32in
(0.8mm) para las horizontales.
Las puntadas de fijación de juntas verticales, deben ser eliminadas cuando se realiza la soldadura
manual. Cuando la soldadura es realizada con arco sumergido las puntadas deben ser limpiadas.
Las puntadas deben ser realizadas de acuerdo a un procedimiento calificado según sección IX
para filete o soldadura a tope. Si permanecen deben ser realizadas por un soldador calificado
Se deben usar electrodos de bajo hidrógeno para soldaduras de arco manual con electrodo
revestido, incluyendo la unión del primer anillo del cuerpo a las láminas del fondo o a la lámina
anular de anillos de más de 0.5in de espesor de grupos I-III de API 650 y para todos los
materiales de grupo IV-VI.
Se deben usar electrodos de bajo hidrógeno para soldaduras de soportes y fijaciones temporarias
o definitivas sobre materiales grupo IV, IVA, V ó VI.
El sobreespesor de las nuevas soldaduras en todas las uniones a tope a cada lado de la lámina no
debe exceder los espesores que se muestran en la tabla 10.1.
Si se suelda sobre pintura apta para tal fin, esto debe ser incluido en la calificación del
procedimiento de soldadura.
API 653 “Inspección, Reparación, Alteración y Reconstrucción de Tanques” R6 Pag. 6688
Ing. Rubén E Rollino ; r_rollino@yahoo.com ; rollinor@asme-org
Tabla 10.1: Máximo sobreespesor de nuevas soldaduras
Máximo sobreespesor (in)Espesor (in)
Juntas verticales Juntas horizontales
< ½” 3/32 1/8
> ½ a 1” 1/8 3/16
>1” 3/16 1/4
RECONSTRUCCION DE FONDOS.
Una vez punteadas las láminas de fondo se debe seguir una secuencia que resulte en la menor
distorsión por contracción previendo una superficie plana. La primera soldadura a realizar es la
de cuerpo-fondo (excepto puertas).
RECONSTRUCCION DE CUERPOS.
Las láminas que se van a soldar a tope deben acoplarse y fijarse en posición durante la
soldadura.
Desalineación de juntas verticales de espesor mayor a 5/8in no debe exceder el 10% del espesor
de la lámina con un máximo de 1/8in. Para espesores que no superan 5/8in no debe excederse
1/16in de desalineación. Las juntas verticales deben completarse previo a las horizontales.
En juntas horizontales el borde de la lámina superior no de proyectarse en ningún punto, más del
20% más allá de la cara de la lámina inferior con un máximo de1/8in. Para láminas de espesor
menor a 5/16in se admite hasta 1/16in.
Para uniones verticales y horizontales de material de mas de 1,5in se requieren procedimientos
de pases múltiples de soldadura que no excedan 3/4 pulg. de depósito máximo y un
precalentamiento mínimo de 200°F.
RECONSTRUCCION DE TECHOS.
No hay requerimientos especiales.
1100..55 TTOOLLEERRAANNCCIIAASS DDIIMMEENNSSIIOONNAALLEESS
Las tolerancias se establecen para obtener una reconstrucción de aceptable apariencia e
integridad estructural para permitir un funcionamiento apropiado de los techos flotantes y sellos.
Las medidas deben tomarse antes de la prueba hidrostática.
VERTICALIDAD.
La pérdida máxima de verticalidad de la parte superior del cuerpo no debe exceder de 1/100 de
API 653 “Inspección, Reparación, Alteración y Reconstrucción de Tanques” R6 Pag. 6699
Ing. Rubén E Rollino ; r_rollino@yahoo.com ; rollinor@asme-org
la altura total del tanque, con un máximo de 5 pulg. Esta misma tolerancia se aplica para las
columnas de soporte del techo.
Para tanques con techo flotante interno aplican los requerimientos más exigentes entre los
indicados arriba y el apéndice H de API 650.
El máximo desvío de la verticalidad en un anillo de cuerpo no debe exceder las tolerancias de
fabricación dadas en ASTM A6 ó A20. (Según sea aplicable)
OVALIZACION
Un pie arriba de la unión fondo-cuerpo: No debe excederse lo indicado en la tabla 10.2.
Más arriba: Tres veces lo indicado en la tabla 10.2.
Tabla 10.2: Máxima Ovalización
Diámetro del tanque (pie) Tolerancia de radio (in)
< 40 + 1/2
40 a < 150 + 3/4
150 a < 250 + 1
> 250 + 1 1/4
CRESTA (PEAKING).
No debe exceder 0.5", medido con una regla horizontal de 36" de longitud. Esta regla debe tener
el contorno igual al radio exterior del cuerpo.
CINTURA (BANDING).
No debe exceder 1", medido con una regla vertical de 36" de longitud.
FUNDACIONES
Para obtener las tolerancias mencionadas anteriormente es esencial que la fundación lo permita.
Cuando se especifica un plano horizontal para la fundación o cuando se especifica un plano
inclinado, las tolerancias son las siguientes:
Cuando existe anillo de concreto, el tope del anillo se debe nivelar dentro de: +1/8" en cualquier
30 ft de la circunferencia y dentro de : +1/4" en la circunferencia total medida desde la elevación
promedio.
Cuando no existe anillo de concreto, la base bajo el cuerpo se debe nivelar dentro de : +1/8" en
cualquier 10 ft de circunferencia y dentro de +1/2" en la circunferencia total medida del
promedio de elevación.
Para el caso del plano inclinado las diferencias de altura deben calcularse respecto del nivel
especificado para el punto más alto y compararse con las diferencias de altura calculadas.
API 653 “Inspección, Reparación, Alteración y Reconstrucción de Tanques” R6 Pag. 7700
Ing. Rubén E Rollino ; r_rollino@yahoo.com ; rollinor@asme-org
API 653 “Inspección, Reparación, Alteración y Reconstrucción de Tanques” R6 Pag. 7711
Ing. Rubén E Rollino ; r_rollino@yahoo.com ; rollinor@asme-org
1111.. SSOOLLDDAADDUURRAA..
CCAALLIIFFIICCAACCIIOONNEESS DDEE SSOOLLDDAADDUURRAA.
Los procedimientos de soldadura (WPS), los operadores de soldadura y los soldadores se deben
calificar de acuerdo con la sección IX del código ASME, los requerimientos adicionales de API
650 y 653.
Los procedimientos para estructuras como escaleras y plataformas, pero no su fijación al tanque,
deben cumplir con AWS D.1.1, D1.6 o ASME IX incluyendo los S`WPS.
La soldabilidad sobre materiales existentes debe ser verificada. Si la especificación del material
es inexistente u obsoleta deben tomarse muestras del material existente.
IIDDEENNTTIIFFIICCAACCIIÓÓNN YY RREEGGIISSTTRROOSS..
A cada soldador y operador de soldadura se le debe asignar un número, letra o símbolo de
identificación. Los registros de esta identificación, además de la fecha y resultados de las
pruebas de calificación del soldador deben estar disponibles para el Inspector.
La identificación debe ser estampada a intervalos no mayores de 3ft. El estampado puede ser
reemplazado por un registro que permita identificar a los soldadores que realizaron las
soldaduras. Para techo y bridas de conexiones la identificación de soldadores no es requerida.
API 653 “Inspección, Reparación, Alteración y Reconstrucción de Tanques” R6 Pag. 7722
Ing. Rubén E Rollino ; r_rollino@yahoo.com ; rollinor@asme-org
1122.. EENNSSAAYYOOSS YY PPRRUUEEBBAASS..
1122..11 GGEENNEERRAALLIIDDAADDEESS..
Los END, calificación de personal y el criterio de aceptación se deben basar para su realización
en API Std 650 o cualquier requerimiento suplementario dado.
Toda nueva soldadura depositada o cualquier cavidad resultante de esmerilado o excavado
térmicamente (arc gouging) debe ser examinada visualmente. END puede ser requerido en las
secciones aplicables.
Apéndice G puede ser utilizado como guía para calificación de personal y procedimientos
cuando se usan herramientas MFL para inspeccionar fondos.
PENETRACIONES DEL CUERPO:
Ensayo Ultrasónico: Para detectar láminaciones: En el área afectada al adicionar una lámina de
refuerzo o hacer una conexión en caliente (hot tap).
Cavidades resultantes de esmerilado o excavado térmicamente (arc gouging): por ejemplo para
eliminar soportes existentes deberán ser examinadas con Líquidos penetrantes o Partículas
magnetizables.
Soldaduras cuello-cuerpo, refuerzo-cuerpo y refuerzo-cuello: Deberán ser examinadas con
Líquidos penetrantes o Partículas magnetizables. Considerar examinación adicional (Partículas
fluorescentes y/o Ultrasonido para hot taps a cuerpos con tenacidad desconocida y espesor
mayor a 0.5in y MDMT menor a lo indicado en figura 5.2.
Soldaduras de conjuntos aliviados térmicamente: Líquidos penetrantes o Partículas
magnetizables después del tratamiento y antes de la prueba hidrostática.
IMPERFECCIONES DE SOLDADURA REPARADAS.
Inspección visual, partículas magnéticas o tintas penetrantes: en cavidades por la remoción de
defectos de soldadura.
Radiografías o Ultrasonido en reparaciones de soldaduras a tope.
Reparaciones en filete: Debe aplicarse un método apropiado de END.
ACCESORIOS TEMPORALES Y PERMANENTES.
Inspección visual: en soldaduras de accesorios permanentes y áreas de remoción de accesorios
API 653 “Inspección, Reparación, Alteración y Reconstrucción de Tanques” R6 Pag. 7733
Ing. Rubén E Rollino ; r_rollino@yahoo.com ; rollinor@asme-org
temporales.
Partículas magnéticas o líquidos penetrantes: en soldaduras terminadas de accesorios nuevos
permanentes (no incluyendo soldaduras fondo-cuerpo) y donde se quitaron accesorios
(Materiales de grupos IV, IVA, V o VI)
SOLDADURAS ENTRE LÁMINAS DEL CUERPO.
Soldaduras nuevas entre láminas del cuerpo existentes y nuevas: Radiografía (Ver 12.2). y
Partículas magnéticas: En láminas de espesor mayor a 1in en después de la limpieza de raíz antes
de soldar desde el segundo lado y a la pasada final de cada lado.
Soldaduras nuevas entre láminas nuevas: Radiografía de acuerdo con 12.2
SOLDADURA DEL CUERPO AL FONDO.
Prueba de vacío: en soldaduras nuevas cuerpo-fondo (O aplicando un diesel oil liviano, dejando
penetrar al menos 4 horas. Aplica también a primer pase.).
En doble filete de penetración parcial puede presurizarse el volumen entre ellos a una presión de
15 psi y aplicar solución para detección de fugas.
La soldadura existente debe ser examinada visualmente o por líquidos penetrantes o partículas
magnetizables en la zona bajo un parche. Adicionalmente debe examinarse para verificar
ausencia de grietas 6in a cada lado del parche.
FONDOS.
Inspección visual y prueba de vacío de soldaduras nuevas y reparaciones.
Inspección visual y tintas penetrantes o partículas magnéticas: en el la raíz y pasada final de
soldadura de parches en la zona crítica.
LÁMINA DEL CUERPO.
Inspección visual y partículas magnéticas o tintas penetrantes: en áreas reparadas.
REPARACIONES CON PARCHES.
Visual y tintas penetrantes o partículas magnéticas: en soldaduras de parches.
TECHOS.
Se examinan de acuerdo al estándar API 650 5.3.2.2 y 5.3.7.
1122..22 RRAADDIIOOGGRRAAFFIIAASS
API 653 “Inspección, Reparación, Alteración y Reconstrucción de Tanques” R6 Pag. 7744
Ing. Rubén E Rollino ; r_rollino@yahoo.com ; rollinor@asme-org
La localización y cantidad de radiografías debe estar de acuerdo con API 650 y adicionalmente
con:
Juntas verticales:
Entre láminas nuevas no se requieren radiografías adicionales a lo especificado en API 650.
Entre láminas nuevas y existentes se requiere una radiografía adicional en cada unión.
Juntas reparadas en láminas existentes se requiere una radiografía adicional tomada en cada
unión.
Juntas horizontales:
Entre láminas nuevas no se requieren radiografías adicionales a lo especificado en API 650.
Entre láminas nuevas y existentes requiere una radiografía adicional para cada 50 pies de
soldadura.
Entre láminas ya existentes se debe tomar una radiografía adicional para cada 50 pies de
soldadura.
Intersecciones entre juntas verticales y horizontales:
Entre láminas nuevas no se requieren radiografías adicionales a lo especificado en API 650.
Todas las intersecciones en láminas existentes deben ser radiografiadas.
En tanques reconstruidos, cada junta a tope en lámina anular debe ser radiografiada.
Para reconstrucción de tanques: se requiere inspección adicional del 25% de todas las uniones
soldaduras nuevas con chapas existentes.
Toda lámina de cuerpo nueva o reemplazada y las uniones entre juntas nuevas y existentes deben
ser radiografiadas.
En una lámina de reemplazo circular debe tomarse por lo menos una placa radiográfica. Si el
espesor es mayor a 1in debe radiografiarse 100%.
En una lámina de reemplazo cuadrada o rectangular debe tomarse por lo menos una placa
radiográfica en la junta vertical, una en la horizontal y una en cada esquina. Si el espesor es
mayor a 1in debe radiografiarse 100%.
En Penetraciones que utilizan láminas insertadas (9.8.2) debe radiografiarse completamente las
soldaduras a tope.
La longitud mínima de cualquier radiografía es de 6". Todas las películas radiográficas deben
estar identificadas mostrando la localización, número de soldadura y el indicador de calidad
radiográfica como mínimo.
CRITERIO DE ACEPTACION.
Soldaduras entre láminas nuevas y existentes deben evaluarse con la norma actual. Puede
aplicarse la original para soldaduras existentes.
API 653 “Inspección, Reparación, Alteración y Reconstrucción de Tanques” R6 Pag. 7755
Ing. Rubén E Rollino ; r_rollino@yahoo.com ; rollinor@asme-org
1122..33 PPRRUUEEBBAA HHIIDDRROOSSTTAATTIICCAA
Una prueba hidrostática mantenida durante mínimo 24 horas debe ser efectuada cuando:
Se ha reconstruido un tanque.
Cuando al tanque se le han efectuado reparaciones o alteraciones mayores (ver API 653
parágrafo 3.23). A menos que sea exceptuada por API 653 parágrafo 12.3.2.
Cuando una evaluación de ingeniería indica la necesidad de una prueba hidrostática debido a
un cambio de severidad en el servicio tal como un aumento en la presión de operación, bajar
la temperatura de servicio o utilizar un tanque que ha sido dañado.
Cuando no se requiere prueba hidrostática:
General:
Cuando las reparaciones han sido revisadas y aprobadas por un Ingeniero con
experiencia en el diseño de tanques de acuerdo con el código API 650. La excepción
debe estar documentada por escrito.
Cuando el dueño u operador lo ha autorizado por escrito.
Además debe cumplirse:
Reparaciones del Cuerpo:
Los materiales nuevos que se usan en la reparación deben cumplir con los requerimientos del
Estándar API 650.
Procedimientos de soldadura calificados con materiales existentes o similares e incluir ensayos
de impacto (API 650 7.2.2)
Los materiales existentes deberán cumplir:
Requerimientos de API 650 (séptima edición o posterior)
Estar dentro del área “safe for use” de la figura 5.2.
Los esfuerzos en el área de reparación no deben excede 7000 psi. calculados como sigue
S=2.6HDG/t
S = esfuerzo del cuerpo
H = altura de llenado del tanque desde el fondo de reparación (ft)
t = espesor del cuerpo en el área de interés (pulg.)
D = diámetro del tanque (ft).
G = gravedad especifica.
API 653 “Inspección, Reparación, Alteración y Reconstrucción de Tanques” R6 Pag. 7766
Ing. Rubén E Rollino ; r_rollino@yahoo.com ; rollinor@asme-org
Las soldaduras nuevas verticales, horizontales a tope y las soldaduras refuerzo-cuello y cuello
cuerpo deben tener penetración y fusión completa.
El pase de raíz de la soldadura de fijación de conexiones debe ser limpiado y examinado con
partículas magnéticas o líquidos penetrantes y ultrasonido.
Examinación de acuerdo a lo requerido en 12.1.5. Soldaduras terminadas 100% radiografiadas.
Reparación del fondo dentro de la zona crítica:
Las reparaciones del anillo anular deben cumplir con los requerimientos de materiales y
esfuerzos dados en éste estándar, ser examinada visualmente previo a soldadura y debe
examinarse el pase de raíz y la soldadura terminada con partículas magnéticas o líquidos
penetrantes. Soldaduras a tope de Lámina anular también deben examinarse por ultrasonido
Reparación de la soldadura del cuerpo - fondo:
Debe cumplir con los siguientes requerimientos:
La soldadura reemplazada debe cumplir con los requerimientos de tamaño del estándar API 650
parágrafo 3.1.5.7 y la sección reemplazada no representa más del 50% de la sección requerida.
La soldadura de un lado se puede eliminar y reemplazar completamente sin que exceda una
longitud de 12". Reparaciones que reemplazan más del 50% de la sección requerida no están más
cerca que 12in una de otra incluyendo reparaciones del otro lado.
El pase de raíz y la soldadura terminada deben ser examinadas visualmente y también con
partículas magnéticas o líquidos penetrantes.
Elevaciones menores del cuerpo.
Los materiales de cuerpo y zona critica indicados más arriba para zona critica.(Ver API 653
parágrafo 12.3.2.2.3).
El ingeniero debe considerar todas las variables para aplicar la excepción a la prueba
hidrostática.
Aptitud para el servicio.
El dueño u operador del tanque puede utilizar una metodología del tipo de aptitud para el
servicio o similar para exceptuar una prueba hidrostática.
El procedimiento no está incluido en este estándar. Debe ser aplicado por un ingeniero
experimentado en diseño de tanques de almacenaje y en la aplicación de la metodología a
aplicar.
1122..44 PPRRUUEEBBAASS DDEE FFUUGGAASS..
A las láminas de refuerzo nuevas o alteradas se les realiza una prueba de fuga con aire y solución
jabonosa, según el código API 650.
API 653 “Inspección, Reparación, Alteración y Reconstrucción de Tanques” R6 Pag. 7777
Ing. Rubén E Rollino ; r_rollino@yahoo.com ; rollinor@asme-org
1122..55 MMEEDDIICCIIOONN DDEE AASSEENNTTAAMMIIEENNTTOOSS EENNSSAAYYOO HHIIDDRROOSSTTAATTIICCOO..
El asentamiento se chequea inicialmente con el tanque vacío en un número de puntos mínimo
determinado por la fórmula:
N = D/10
Donde:
N = Mínimo número de puntos de medida del asentamiento. No menos que 8. Fracciones se
redondean hacia arriba. Máximo espaciamiento entre puntos 32pie.
D = diámetro del tanque (ft).
El asentamiento debe ser evaluado de acuerdo al apéndice B
API 653 “Inspección, Reparación, Alteración y Reconstrucción de Tanques” R6 Pag. 7788
Ing. Rubén E Rollino ; r_rollino@yahoo.com ; rollinor@asme-org
1133.. MMAARRCCAACCIIOONN yy CCUUSSTTOODDIIAA DDEE RREEGGIISSTTRROOSS..
1133..11 PPLLAACCAA DDEE DDAATTOOSS
Tanques reconstruidos de acuerdo a este estándar deben ser identificados con una placa de
material resistente a la corrosión, que cuente con la siguiente información:
Reconstruido a API 653. Edición o Número de revisión.
Año de terminación de la reconstrucción.
Estándar original (si es conocido).
Diámetro Nominal.
Altura Nominal.
Altura máxima de liquido en operación.
Gravedad específica.
Nivel máximo de líquido.
Nombre del contratista y Número del Tanque.
Material para cada anillo del cuerpo.
Temperatura máxima de operación.
Esfuerzo máximo permisible en los cálculos de los anillos.
1133..22 GGUUAARRDDAA DDEE RREEGGIISSTTRROOSS
Cuando el tanque ha sido evaluado, reconstruido o alterado la siguiente información debe
pasarse al dueño.
Cálculos de evaluación de integridad de los componentes, incluyendo evaluación de fractura
frágil.
Nivel del líquido y consideraciones de reparación o alteración.
Planos de reparación y reconstrucción.
Datos de: inspecciones, pruebas, radiografías, datos de construcción,
Localización e identificación,
Descripción del tanque (Diámetro, altura, servicio),
Condiciones de diseño (Nivel de líquido, Gravidez especifica, esfuerzos admisibles, cargas de
diseño inusuales),
Materiales del cuerpo por anillo.
Elevaciones del perímetro del tanque.
Registros de completamiento de construcción,
API 653 “Inspección, Reparación, Alteración y Reconstrucción de Tanques” R6 Pag. 7799
Ing. Rubén E Rollino ; r_rollino@yahoo.com ; rollinor@asme-org
Criterios para aplicar excepción de la prueba hidrostática.
1133..33 CCEERRTTIIFFIICCAACCIIOONN
La documentación requerida para la reconstrucción, inspección y certificación del diseño debe
estar en conformidad con la información de los formatos dados en la figura 13.2.
No. de Serie
No. de Propietario
Peso
Capacidad
Techo Flotante o Fijo
Realizada por la organización de diseño de acuerdo a todos los requisitos aplicables del Estándar
API 653.
Edición,
Revisión, Fecha
Organización de Reconstrucción
Representante Autorizado
Fecha
API 653 “Inspección, Reparación, Alteración y Reconstrucción de Tanques” R6 Pag. 8800
Ing. Rubén E Rollino ; r_rollino@yahoo.com ; rollinor@asme-org
APENDICES.
APENDICE A:
Contiene información sobre ediciones pasadas de estándares API pata tanques de
almacenamiento.
Estándar API 12C "Especificación API para tanques de almacenamiento de combustibles
soldados", fue reemplazada por API Std 650.
API 653 “Inspección, Reparación, Alteración y Reconstrucción de Tanques” R6 Pag. 8811
Ing. Rubén E Rollino ; r_rollino@yahoo.com ; rollinor@asme-org
AAPPEENNDDIICCEE BB -- EEVVAALLUUAACCIIOONN DDEELL AASSEENNTTAAMMIIEENNTTOO DDEELL FFOONNDDOO DDEELL TTAANNQQUUEE
BB..11 IINNTTRROODDUUCCCCIIOONN
Se debe realizar un monitoreo del asentamiento del fondo del tanque durante las operaciones de
construcción, continuando dicho monitoreo durante la prueba hidrostática. Si se produce.
asentamiento excesivo el tanque se debe vaciar.
BB..22 TTIIPPOOSS DDEE AASSEENNTTAAMMIIEENNTTOO.. BB..22..11.. MMEEDDIICCIIOONNEESS DDEE EELLEEVVAACCIIOONN..
Los tipos principales de asentamiento consisten en aquellos que están relacionados con las
láminas del fondo y el cuerpo del tanque.
Se pueden registrar tomando mediciones de elevación alrededor de la circunferencia y a través
del tanque.
Las figuras B-1 y B-2 muestran localización recomendada para puntos de medición.
Mediciones adicionales pueden ser requeridas para asentamientos localizados.
API 653 “Inspección, Reparación, Alteración y Reconstrucción de Tanques” R6 Pag. 8822
Ing. Rubén E Rollino ; r_rollino@yahoo.com ; rollinor@asme-org
FIGURA B-2: Mediciones de asentamiento de fondo (interno) Tanque fuera de servicio
EEvvaalluuaacciióónn ddee aasseennttaammiieennttoo ddeell ccuueerrppoo..
B2.2 EVALUACION DE ASENTAMIENTOS DEL CUERPO.
Puede deberse a una o varias de las siguientes causas:
Asentamiento uniforme.
Asentamiento por inclinación del cuerpo rígido (inclinación plana).
Asentamiento fuera del plano (asentamiento diferencial
API 653 “Inspección, Reparación, Alteración y Reconstrucción de Tanques” R6 Pag. 8833
Ing. Rubén E Rollino ; r_rollino@yahoo.com ; rollinor@asme-org
Máximo espaciado entre puntos de medición 32 ft. Debe haber por lo menos 4 líneas de
medición igualmente espaciadas. Ver 12.5.1.2 para la determinación de puntos.
API 653 Fig. B 1. Medidas del asentamiento del cuerpo (Externo).
API 653 Fig. B-2. Medidas del asentamiento del fondo (Interno). Tanque fuera de servicio.
API 653 “Inspección, Reparación, Alteración y Reconstrucción de Tanques” R6 Pag. 8844
Ing. Rubén E Rollino ; r_rollino@yahoo.com ; rollinor@asme-org
API 653 “Inspección, Reparación, Alteración y Reconstrucción de Tanques” R6 Pag. 8855
Ing. Rubén E Rollino ; r_rollino@yahoo.com ; rollinor@asme-org
FIGURA B-3: Representación gráfica del asentamiento de fondo.
Asentamiento uniforme: se puede predecir por adelantado, con una exactitud suficiente de los
ensayos de suelos; este no induce esfuerzos en la estructura del tanque. Puede afectar tuberías,
boquillas y fijaciones..
Asentamiento por inclinación del cuerpo rígido (inclinación plana): el tanque queda en un plano
inclinado. Entre otros puede producir:
Incremento en el nivel de líquido y aumento de los esfuerzos circunferenciales.
Falla en los sellos de techos flotantes.
Dificultar o impedir el movimiento del techo flotante.
Afectar conexiones.
Asentamiento fuera del plano (asentamiento diferencial):
eEs causado por un asentamiento no planar del borde inferior del cuerpo debido a que el cuerpo
es una estructura relativamente flexible. Este asentamiento induce esfuerzos adicionales en el
cuerpo y puede producir una falta de circularidad en el borde superior del tanque. Puede causar
puntos planos que se desarrollan en el cuerpo y afectar las boquillas que tengan tuberías fijas a
ellas. También puede afectar el funcionamiento de techos flotantes.
La figura B-3 muestra un asentamiento de este tipo. Fue construida en base a lo siguiente:
El borde actual del asentamiento fue ploteado utilizando puntos alrededor del tanque como
absisa.
La distancia vertical entre la absisa y el punto más bajo de esta curva (punto 22) es el
asentamiento mínimo y es llamado asentamiento uniforme. Una línea a través de este punto,
paralela a la absisa, provee una nueva base o línea de referencia para nuevas mediciones de
asentamiento, llamados “asentamientos ajustados”
El plano de asentamiento rígido inclinado es representado por la curva del coseno optimo entre
el máximo y mínimo valor del valor actual de asentamiento de borde. Existen muchos métodos
para determinar la curva de coseno óptimo. La de menor precisión es la técnica de dibujo a mano
alzada. Mejor método es utilizar la capacidad matemática y gráfica que brindan las
computadoras.
La distancia entre la curva irregular y la curva de coseno representa la magnitud del
asentamiento fuera de plano (Ui en el punto i).
El método más comúnmente utilizado y aceptado es utilizar un programa de cálculo para
resolver las constantes a, b y c para encontrar la curva de coseno óptimo de la forma:
Elevpred = a+bxcos(θ + c)
Elevpred = Elevación prevista por la curva del coseno del ángulo θ.
API 653 “Inspección, Reparación, Alteración y Reconstrucción de Tanques” R6 Pag. 8866
Ing. Rubén E Rollino ; r_rollino@yahoo.com ; rollinor@asme-org
La curva de coseno óptimo es solo considerada válida si el valor de R2
> 0.9
Syy
SSESyy
R
)(2 −
=
Syy = Suma de los cuadrados de las diferencias entre elevación promedio medida y la elevación
medida
SSE= Suma de los cuadrados de las diferencias entre elevaciones medidas y previstas. medida
Obtener una curva de coseno válida estadísticamente puede requerir tomar más mediciones que
las mínimas indicadas en la figura B-1.
En muchos casos el asentamiento fuera de plano puede concentrarse en una o más áreas y el
método de los cuadrados mínimos no es adecuado para predecir asentamientos localizados y no
es conservador. En estos casos R2
es menor a 0.9. Una selección adecuada de a, b y c resultará
en una diferencia pequeña ente elevación medida y prevista en casi todos excepto pocos puntos y
R2
será mayor que 0.9
Un método de selección de a, b y c en estos casos es ignorar los pocos puntos que no aparentan
pertenecer a la curva de coseno calculada originalmente y recalcular la curva óptima. Los puntos
restantes serán de ayuda para estimar la curva real de asentamiento fuera de plano en los peores
puntos. La curva B-4 muestra un ejemplo donde un punto a 135 grados está fuera de la curva
inicial. R2
es 0.87 y S y es menor al máximo permitido. Ignorando el punto y recalculando la
curva, R2
es incrementado a 0.98 y el asentamiento en ese punto es mayor al permitido.
Las distancias verticales entre la curva irregular y la óptima representa la magnitud del
asentamiento fuera de plano (Ui en el punto i). S es la deflexión de fuera de plano en el punto i.
(Figura B-3)
Mediciones de asentamiento fuera de plano deben ser tomadas cuidadosamente. En los casos de
en el fondo del tanque pueden producir resultados erróneos. Lo mismo puede ocurrir con fondos
reparados.
Si las mediciones de asentamiento fuera de plano excede los límites dados en B.3.2 usando el
método de la curva de coseno óptima en lugar de reparar puede realizarse una evaluación más
rigurosa.
API 653 “Inspección, Reparación, Alteración y Reconstrucción de Tanques” R6 Pag. 8877
Ing. Rubén E Rollino ; r_rollino@yahoo.com ; rollinor@asme-org
B.2.3. ASENTAMIENTO DEL BORDE DEL FONDO.
Ocurre cuando el cuerpo se asienta de una manera aguda alrededor de la periferia inferior del
tanque, resultando en la deformación de la lámina del fondo cerca de la unión cuerpo fondo, En
la Fig. B-5 de API 653 se ilustra este tipo de asentamiento y el punto de quiebre en el fondo,
API 653 “Inspección, Reparación, Alteración y Reconstrucción de Tanques” R6 Pag. 8888
Ing. Rubén E Rollino ; r_rollino@yahoo.com ; rollinor@asme-org
Las fórmulas dadas en B.3.4 sirven para evaluar este tipo de asentamiento, Alternativamente se
puede efectuar un análisis detallado del esfuerzo que se desarrolla en el perfil deformado.
Debe medirse el asentamiento del borde cuidadosamente, tomando en cuenta lo siguiente:
Medidas tomadas donde el fondo no se encuentra en contacto con la tierra o fundación pueden
subestimar o sobreestimar el asentamiento.
La localización del punto de quiebre donde comienza el área de asentamiento requiere de un
buen análisis. (ver figura B-5)
Si el fondo del tanque es un cono inclinado hacia arriba o hacia abajo, el asentamiento B debe
medirse desde una proyección del piso sin asentamiento, no desde el nivel encontrado (Ver Fig.
B-6).
B es definido en figura B-5.
Bew es definido como el asentamiento de borde permisible en un área donde hay junta
traslapada. Esencialmente paralela al cuerpo; + 20°. Be. Asentamiento permisible en un área
donde no hay soldaduras en el fondo o las soldaduras son a tope o juntas traslapadas
esencialmente perpendiculares al cuerpo, + 20°. (Ver figura B-4)
API 653 “Inspección, Reparación, Alteración y Reconstrucción de Tanques” R6 Pag. 8899
Ing. Rubén E Rollino ; r_rollino@yahoo.com ; rollinor@asme-org
La sección B.3.4 provee métodos para evaluación del asentamiento de fondo B respecto de los
asentamientos permisibles Bew y Be. Como Be es mas conservativo que Be la aproximación
más simple es hacer la evaluación inicial comparando B con Bew. Si se cumplen los criterios de
aceptación, no es necesaria otra evaluación. De lo contrario pueden hacerse evaluaciones
comparando B con Bew y Be por separado. Cuando existen juntas traslapadas con un ángulo
arbitrario diferente a los indicados se permite interpolación entre Bew y Be tomando el ángulo
aplicable.
B.2.4 ASENTAMIENTO DEL FONDO CERCA DEL CUERPO.
La figura B-7 ilustra un asentamiento cerca del cuerpo.
Las fórmulas dadas en B.3.3 pueden ser usadas para valuar este asentamiento. Alternativamente
API 653 “Inspección, Reparación, Alteración y Reconstrucción de Tanques” R6 Pag. 9900
Ing. Rubén E Rollino ; r_rollino@yahoo.com ; rollinor@asme-org
un análisis de esfuerzos más riguroso puede ser realizado.
B.2.4 ASENTAMIENTO DEL FONDO ALEJADOS DEL CUERPO.
La figura B-8 ilustra asentamientos con distribución alejada del cuerpo.
La aceptación de los asentamientos depende de los esfuerzos localizados y del diseño y la
calidad de las soldaduras traslapadas del fondo (simple o múltiple pasada).
Las fórmulas dadas en B.3.3 pueden ser usadas para valuar este asentamiento (Los límites
aplican a juntas de simple pasada).
SECTION A-A
API 653 Fig. B-7. Depresiones cerca del cuerpo.
R= Radio del circulo inscripto en la zona con depresión o elevación.
B= Profundidad de asentamiento o altura de elevación.
API 653 “Inspección, Reparación, Alteración y Reconstrucción de Tanques” R6 Pag. 9911
Ing. Rubén E Rollino ; r_rollino@yahoo.com ; rollinor@asme-org
API 653 Fig. B-8.
Depresiones alejadas del cuerpo,
BB..33 DDEETTEERRMMIINNAACCIIOONN DDEELL AASSEENNTTAAMMIIEENNTTOO AACCEEPPTTAABBLLEE
B.3.2 ASENTAMIENTO DE CUERPO.
En función de las mediciones (B-2) calcular la máxima deflexión/distorsión fuera de plano
permisible.
S= Deflexión en pies (distorsión fuera de plano)
L= Longitud de arco medida entre puntos.
Y= Tensión de fluencia/cedencia (psi)
E= Módulo de elasticidad. (psi)
H= Altura del tanque en pies.
B.3.3 ASENTAMIENTOS O PROTUBERANCIAS INTERNAS EN EL FONDO
Medir la depresión o protuberancia. La dimensión máxima permisible es la obtenida por la
siguiente fórmula.
API 653 “Inspección, Reparación, Alteración y Reconstrucción de Tanques” R6 Pag. 9922
Ing. Rubén E Rollino ; r_rollino@yahoo.com ; rollinor@asme-org
BB = 0.37*R
BB = Máxima altura o profundidad de una depresión o protuberancia localizada.
R = Radio inscripto de una depresión o protuberancia localizada
La figura B-9 es una representación gráfica de esta fórmula.
FIGURA B-9. Limites para asentamientos localizados en fondo aplicables para juntas soldadas
de pasada simple.
B3.4 ASENTAMIENTO DE BORDE.
El máximo asentamiento de borde permisibles, Bew, es mostrado en la figura B-10 para áreas
que incluyen juntas soldadas traslapadas de fondo.
En áreas con asentamiento en las que la dimensión B medida, excede el 75% del máximo
asentamiento permisible Bew debería inspeccionarse visualmente y con partículas magnetizables
API 653 “Inspección, Reparación, Alteración y Reconstrucción de Tanques” R6 Pag. 9933
Ing. Rubén E Rollino ; r_rollino@yahoo.com ; rollinor@asme-org
o líquidos penetrantes, todas las soldaduras de fondo-cuerpo y de fondo.
Además todas las soldaduras dentro de las 12 pulgadas del lado opuesto al punto de quiebre
(figura B-5) deberían inspeccionarse visualmente. Cualquier área sospechosa debería
examinarse con partículas magnetizables o líquidos penetrantes.
En ambos casos todas las indicaciones deberían ser reparadas o evaluadas por riesgo de fatiga
antes de que el tanque vuelva al servicio.
El máximo asentamiento Be para áreas en bordes sin soldaduras, con soldaduras a tope o
traslapadas en el fondo que son esencialmente radiales al cuerpo (+ 20°), se muestra en la figura
B-11.
En áreas donde el asentamiento medido excede el 75% del asentamiento permisible, debería
inspeccionarse visualmente y con partículas magnetizables o líquidos penetrantes, todas las
soldaduras de fondo-cuerpo y de fondo.
En ambos casos todas las indicaciones deberían ser reparadas o evaluadas por riesgo de fatiga
y/o fractura frágil, antes de que el tanque vuelva al servicio.
El asentamiento máximo permisible en zonas de borde con juntas traslapadas en cualquier otro
ángulo puede ser interpolado entre Bew y Be de las figuras B-8 y B-9 y la siguiente fórmula:
Ba=Be-(Be-Bew)senoa
a= Angulo entre la soldadura y la línea neutra del cuerpo.
Ba = Máximo asentamiento permisible para una soldadura en ángulo a. (Ver figura B-12)
Notas:
Be y Bew no contienen márgenes para futuro asentamiento. En general los asentamientos se
producen el los primeros años de servicio y no son esperados asentamientos posteriores al menos
que se modifiquen condiciones.
Asentamientos de borde incrementan los esfuerzos secundarios. Si se efectúan reparaciones de
soldadura en áreas donde el asentamiento excede 0.5Be, estos esfuerzos adicionales deberían
evaluarse antes de la prueba de presión hidrostática.
API 653 “Inspección, Reparación, Alteración y Reconstrucción de Tanques” R6 Pag. 9944
Ing. Rubén E Rollino ; r_rollino@yahoo.com ; rollinor@asme-org
BB..44 RREEPPAARRAACCIIOONNEESS
Cuando se exceden los límites de asentamiento permisibles se debe considerar la reparación de
las áreas involucradas. (o realizar análisis más rigurosos)
Dependiendo de la severidad y localización de los asentamientos, las reparaciones requeridas
pueden ser la nivelación del suelo bajo el fondo del tanque o la reparación de la base, pudiendo
requerir el uso de gatos para elevar y nivelar el cuerpo.
El análisis del tipo de reparación a aplicar debería incluir el análisis del historial de operación,
reparaciones previas, resultados de inspecciones previas, condición de la fundación del tanque,
características del suelo, materiales y estimación del asentamiento futuro. (Ver 9.10 para
reparaciones sugeridas)
El análisis detallado de las áreas asentadas debería ser efectuado por un Ingeniero con
experiencia en diseño de tanques y evaluación de asentamientos. El análisis debe considerar
esfuerzos primarios y secundarios y el riesgo de fractura frágil.
API 653 “Inspección, Reparación, Alteración y Reconstrucción de Tanques” R6 Pag. 9955
Ing. Rubén E Rollino ; r_rollino@yahoo.com ; rollinor@asme-org
API 653 “Inspección, Reparación, Alteración y Reconstrucción de Tanques” R6 Pag. 9966
Ing. Rubén E Rollino ; r_rollino@yahoo.com ; rollinor@asme-org
API 653 “Inspección, Reparación, Alteración y Reconstrucción de Tanques” R6 Pag. 9977
Ing. Rubén E Rollino ; r_rollino@yahoo.com ; rollinor@asme-org
AAPPEENNDDIICCEE CC -- LLIISSTTAASS DDEE CCHHEEQQUUEEOO.
Contiene las listas de chequeo sugeridas para la inspección con el tanque en servicio y fuera de
servicio.
AAPPEENNDDIICCEE DD -- CCEERRTTIIFFIICCAACCIIOONN DDEELL IINNSSPPEECCTTOORR AAUUTTOORRIIZZAADDOO..
El certificado de un inspector autorizado se otorga al aspirante que apruebe el examen y cumpla
con la educación y la experiencia requerida por API.
Esta certificación es válida por 3 años desde la fecha de emisión y es aceptado en todas las
jurisdicciones y locaciones donde no se prohíba el uso del código API 653.
API 653 “Inspección, Reparación, Alteración y Reconstrucción de Tanques” R6 Pag. 9988
Ing. Rubén E Rollino ; r_rollino@yahoo.com ; rollinor@asme-org
AAPPEENNDDIICCEE FF -- EENNSSAAYYOOSS NNOO DDEESSTTRRUUCCTTIIVVOOSS..
F.1 INTRODUCCION.
Este apéndice suministra los requerimientos de los ensayos no-destructivos (END) para
reparación y reconstrucción.
F.2 INSPECCION VISUAL.
Entre otras inspecciones se requiere para la determinación de cavidades formadas por la
remoción de parches, áreas reparadas de la soldadura cuerpo-fondo, áreas de las láminas de
fondo reparadas con soldadura, soldaduras de puntos dejados en el lugar, cavidades producidas
por la remoción de defectos de soldadura.
F.3 EXAMEN DE PARTICULAS MAGNETICAS y LIQUIDO PENETRANTE.
Para inspeccionar áreas de la lámina del cuerpo reparadas con soldadura, cavidades por remoción
de defectos de soldadura, lámina del fondo restaurada por soldadura.
F4 PRUEBA ULTRASONICA.
Se requieren para inspeccionar áreas del cuerpo sobre las cuales se soldarán láminas de
reparación, reparaciones de soldaduras a tope a menos que sean radiografiadas, reparaciones de
las soldaduras a tope de la lámina anular después del pase final.
F.5 PRUEBA DE VACIO.
Requerida para evaluar láminas del fondo adonde puedan presentarse fugas, láminas del fondo
restauradas por soldadura, soldaduras nuevas del fondo y para la soldadura cuerpo-fondo.
F.6 PRUEBA DE TRAZA DE GAS.
Es utilizada para evaluar soldaduras nuevas del fondo, a menos que ya se haya realizado la
prueba de vacío.
F.7 PRUEBA DE DIESEL.
Es requerida para inspeccionar el primer y último pase de soldaduras nuevas de la unión cuerpo-
fondo, las soldaduras del piso, del techo flotante y otras uniones que requieren hermeticidad de
vapor o de líquido.
API 653 “Inspección, Reparación, Alteración y Reconstrucción de Tanques” R6 Pag. 9999
Ing. Rubén E Rollino ; r_rollino@yahoo.com ; rollinor@asme-org
F.8 PRUEBA DE FUGA DE AIRE.
Es requerida para inspeccionar las soldaduras de lámina de refuerzo-cuerpo, lámina de refuerzo-
boquilla, boquilla al cuerpo o para boquillas nuevas alteradas, pase inicial de las soldaduras del
cuerpo-fondo por dentro y por fuera del cuerpo.
F.9 EXAMEN RADIOGRAFICO.
Se requiere para inspeccionar:
Soldaduras a tope para instalar láminas insertadas tope se deben radiografiar completamente.
Reparaciones de soldaduras a tope a menos que se hayan examinado con ultrasonido,
Uniones nuevas de la lámina anular,
Láminas insertadas nuevas o reubicadas y soldaduras de las láminas de la puerta.
Juntas horizontales, verticales y de unión a cuerpo. (12.2
Juntas verticales y horizontales cuando se aplican excepciones a prueba hidrostática. (12.3.2.2.5)
Los criterios de aceptación son los indicados en ASME VIII división 1, UW-51.b.
Requerimientos para examinadores: ASNT nivel II o III. Nivel I puede ser utilizado si se le da
criterios de aceptación y rechazo escritos y bajo supervisión de nivel II o III.
Requerimientos de Procedimientos de acuerdo a sección V articulo 2.
La siguiente tabla resume los principales requisitos de Examinación:
API 653 “Inspección, Reparación, Alteración y Reconstrucción de Tanques” R6 Pag. 110000
Ing. Rubén E Rollino ; r_rollino@yahoo.com ; rollinor@asme-org
Tema Soldaduras Requerimiento Visual MT/PT RT UT Vacio Diesel Fugas
A
Criterio de aceptación API 650 6.5
X
A
Criterio de aceptación ASME VIII ap.
6
MT
A
Criterio de aceptación ASME VIII ap.
8
PT
A
Criterio de aceptación ASME VIII
UW-51.b
X
A
Criterio de aceptación A acordar. API
650; 6.3.4
X
C
Soldaduras de nuevas láminas de cuerpo a láminas
de cuerpo existentes
12.1.5
X
C
Zonas de limpieza por arco de pasada de raiz y
terminación de nuevas soldaduras cuando el
espesor del cuerpo supera 1in.
12.1.5
X
C
Areas del cuerpo reparadas por soldadura. 12.1.8 X X (X) (X)
C
Areas de limpieza de raiz por arco y terminación de
soldaduras horizontales y verticales en cuerpo
(excepciones a prueba hidrostática)
12-3-2-2-5
X (X)
C
Soldaduras verticales, horizontales y uniones de
nuevas láminas a nuevas láminas y a láminas
existentes.
12.2
X
API 653 “Inspección, Reparación, Alteración y Reconstrucción de Tanques” R6 Pag. 110011
Ing. Rubén E Rollino ; r_rollino@yahoo.com ; rollinor@asme-org
Tema Soldaduras Requerimiento Visual MT/PT RT UT Vacio Diesel Fugas
C
Areas del cuerpo donde se soldaran parches
traslapados.
9.3-1-9
X
CAV
Cavidades por eliminación de refuerzos 12.1.2.2
X X
CF
Soldaduras de cuerpo-fondo que estarán debajo de
un parche más 6 in adicionales
12.1.6
X
CF
Areas reparadas de soldadura cuerpo fondo
(MT/PT después de pasada de raiz y terminación)
12.3.2.4.2
X X
CF
Soldaduras nuevas cuerpo-fondo ( a menos que se
aplique gas trazador)
12.1.6
X
CF
Primera pasada de soldaduras nuevas fondo-cuerpo
y soldadura terminada (al menos que se haga
prueba de vacio)
12.1.7
X X
CF
Soldaduras nuevas en fondo ( a menos que se
aplique gas trazador)
12.1.7
X
CON
Nuevas soldaduras de cuellos de conexión a
cuerpo y refuerzo y soldadura de refuerzo a cuerpo.
12.1.2.3
X
CON
Areas donde se soldaran nuevos refuerzos o hot
taps de conexiones
12.1.2.1
X
CON
Soldaduras de penetración total de cuellos de
conexiones a cuerpo y refuerzo. (excepción a
prueba hidrostática)
12.3.2.3.1b
X
CON
Soldadura de nuevos refuerzos a cuerpo, conexión
y soldadura de conexión a cuerpo de conexiones
nuevas o modificadas
12.4
X
API 653 “Inspección, Reparación, Alteración y Reconstrucción de Tanques” R6 Pag. 110022
Ing. Rubén E Rollino ; r_rollino@yahoo.com ; rollinor@asme-org
Tema Soldaduras Requerimiento Visual MT/PT RT UT Vacio Diesel Fugas
CyR
Areas de limpieza de raiz por arco de soldaduras de
penetración total a cuerpo y refuerzos. (excepción a
prueba hidrostática) (RT solo a soldaduras
terminadas)
12.3.3.2.6
X X
DEF
Cavidades formadas por eliminación de defectos. 12.1.3.1
X X
EX
Calificación de examinadores ASNT Nivel II
o III (ver I)
X X
EX
Calificación de examinadores (no hay
requerimientos)
X X
EX
Calificación de examinadores API 650 6.2.3
X
EX
Calificación de examinadores ASNT Nivel II
o III (ver I)
X
EX
Calificación de examinadores API 650 6.6.4
X
F
Filetes y reparaciones de filetes 12-1-3-3 y API
650 5.3.2.2
X
F
Soldaduras de fijaciones nuevas y zonas donde se
eliminaron fijaciones
12.1.4.2
X X
F
Láminas de fondo incluyendo soldaduras que fijan
parches y nuevas soldaduras
12.1.7.1
X X
F
Areas de fondo reparadas por soldadura. 12.1.7.3
X
API 653 “Inspección, Reparación, Alteración y Reconstrucción de Tanques” R6 Pag. 110033
Ing. Rubén E Rollino ; r_rollino@yahoo.com ; rollinor@asme-org
Tema Soldaduras Requerimiento Visual MT/PT RT UT Vacio Diesel Fugas
F
Láminas de fondo restauradas por soldadura. 12.1.7.3
X X
F
Láminas de fondo con pérdida potencial (paths) 12.1.7.1
X
FC
Zonas donde se ha eliminado soldadura de fondo-
cuerpo cuando se elimina un fondo
9.10.2.2b
X (MT)
PA
Pasada de raiz y terminación de soldaduras de
parches a fondo en zona crítica
12.1.7.2
X X()
PA
Parches soldados sobre el fondo 12.1.7.1 y .2
X
PAN
Pasada de raiz y terminación de soldaduras a tope
de láminas anulares.
12.3.2.3.1b
X
PAN
Pasada de raiz y terminación de soldaduras a tope
de láminas anulares y láminas de fondo en zona
crítica.
12.3.2.3.1b
X
PAN
Nuevas soldaduras en láminas anulares. API 650 6.1.1
X
PAN
Reparaciones de soldaduras a tope en láminas
anulares
12.3.2.3.1b
X
PINS
Soldadura de láminas insertadas-cuerpo
(conexiones)
12.2.1.8
X
PINS
Soldaduras de láminas insertadas nuevas y de
reemplazo y puertas.
12.2.1.6
X
PR
Procedimientos (no hay requerimientos)
X X
API 653 “Inspección, Reparación, Alteración y Reconstrucción de Tanques” R6 Pag. 110044
Ing. Rubén E Rollino ; r_rollino@yahoo.com ; rollinor@asme-org
Tema Soldaduras Requerimiento Visual MT/PT RT UT Vacio Diesel Fugas
PR
Procedimiento de ensayo ASME V art. 6
PT
PR
Procedimientos de ensayo ASME V art. 7
MT
PR
Procedimientos de ensayo ASME V art. 2
X
PR
Procedimientos de ensayo ASME V
x
PR
Procedimientos de ensayo API 650 5.3.5
X X
PR
Procedimientos de ensayo (P min= 3psi) API 650 6.6 X
PUN
Puntadas de soldadura que permanecen API 650
5.2.1.8
X
PWHT
Soldaduras tratadas térmicamente (antes de prueba
hidrostática)
12.1.2.4
X X
STOP
Soldaduras a tope en tanques reconstruidos 12.2.1.5
X
STOP
Reparaciones de juntas a tope ( a menos que se se
aplique el otro metodo volumetrico RT/UT)
12.1.3.2
X X
TEC
Soldaduras nuevas en techos diseñados herméticos
( a menos que se aplique gas trazador)
API 650, 5.3.7
X
TEC
Soldaduras de techos flotantes y otras soldaduras
que deban ser hermeticas.
API 650 H.7.2
y C.4.2
X
API 653 “Inspección, Reparación, Alteración y Reconstrucción de Tanques” R6 Pag. 110055
Ing. Rubén E Rollino ; r_rollino@yahoo.com ; rollinor@asme-org
AAppéénnddiiccee GG :: CCaalliiffiiccaacciióónn ddee PPrroocceeddiimmiieennttooss yy EExxaammiinnaaddoorreess ddee FFoonnddooss
Propietarios y Operadores pueden aplicar el apéndice G como está escrito o modificarlo de
acuerdo a sus necesidades.
Los examinadores de fondo son muy importantes para proveer seguridad de la integridad del
tanque.
Es importante el uso de personal y procedimientos calificados.
Hay varias herramientas de END para la examinación de fondos. Algunas de ellas son complejas
y requieren alto grado de conocimiento y habilidades.
La efectividad de estas técnicas puede variar en función del equipamiento, el procedimiento y la
habilidad del operador.
A menudo el propietario u operador no tiene la posibilidad de determinar en forma fácil si la
examinación del fondo ha sido efectiva para evaluar la condición del mismo.
G.2 Términos
Variables esenciales:
Variables que no pueden ser cambiadas sin recalificar el procedimiento y/o operador.
Variables no esenciales:
Variables que pueden ser cambiadas sin recalificar el procedimiento y/o operador.
Examinadores: Operadores de END y técnicos que proveen resultados de las indicaciones.
Escaneo del fondo:
Uso de equipos en grandes porciones del fondo para detectar corrosión. (Ejemplo MFL)
Agencia de inspección Autorizada:
Agencia que emplea a un inspector autorizado. (3.4)
Prueba de calificación:
Demostración de que el procedimiento y/o operador pueden encontrar y reportar pérdidas de
API 653 “Inspección, Reparación, Alteración y Reconstrucción de Tanques” R6 Pag. 110066
Ing. Rubén E Rollino ; r_rollino@yahoo.com ; rollinor@asme-org
espesor.
Operador de escaneo.
Persona que opera el equipo de escaneo.
Dimensionamiento:
Operación para determinar el espesor remanente. Usualmente acompañada por UT.
Procedimiento de Examinación de Fondo de Tanque (TBP)
Procedimiento calificado que contiene las variables esenciales y no esenciales para la
examinación del fondo del tanque.
Registro de Calificación de Examinador de Fondo de Tanque (TBEQ)
Debe contener el registro de todas las variables esenciales y resultados de la calificación del
operador en cuestión.
Registro de Calificación de Procedimiento de Examinación de Fondo de Tanque (TBPQ)
Debe contener el registro de todas las variables esenciales y resultados de la calificación del
procedimiento.
G.3 Procedimiento de Examinación de Fondo
Cada Agencia de Inspección Autorizada que examine fondos de tanques es responsable por tener
y usar un procedimiento. (TBP)
Cada TBP debe contener las variables esenciales y no esenciales. G.5.4 provee lineamientos.
G.4 Examinadores.
Cada examinador necesita ser calificado para las tareas que realiza. Cada examinador deberia
recibir por lo menos 40 horas de entrenamiento y ser examinado por escrito. El entrenamiento
debería incluir:
Instrucción y entrenamiento en el método de END que aplicará.
Operación del equipo de examinación bajo supervisión de examinadores calificados.
Durante la calificación debe elaborarse un TBEQ en el que deben registrarse las variables
utilizadas:
Variables esenciales de la calificación.
Resultados de la calificación.
Cantidad de horas de entrenamiento.
API 653 “Inspección, Reparación, Alteración y Reconstrucción de Tanques” R6 Pag. 110077
Ing. Rubén E Rollino ; r_rollino@yahoo.com ; rollinor@asme-org
Resultado de la calificación escrita.
Recalificación:
Cuando no está calificado para el TBP que aplicará.
Cuando la agencia cambia el TBP y esto requiere recalificación.
Cuando el operador no realiza escaneo de fondo por más de 6 meses.
Cuando el operador no utiliza el TBP específico por más de 12 meses.
Cuando hay razones para cuestionarlo.
G.5 Prueba de calificación:
Placas de prueba:
Debe tener al menos 70 pies cuadrados (6.5 m2
). Si no se utiliza el mismo material debe
conocerse que la permeabilidad del material puede ser diferente y afectar a los resultados.
Cantidad mínima de picaduras ubicadas del lado contrario al del escaneo.
Espesor remanente (t) (in) Mínima cant de pits.
< 0.05 2
0.05 < t < 0.5T 5
0.5T < t < 0.66T 4
T= Espesor nominal del fondo.
t = espesor remanente del fondo.
El propietario/operador puede considerar colocar otros defectos en zonas cercanas a los bordes.
(ej. 6in)
Cantidad mínima y tipos de picaduras ubicadas del lado del escaneo.
Espesor remanente (t) (in) Mínima cant de pits.
0.05 < t < 0.5T 2
0.5T < t < 0.66T 2
API 653 “Inspección, Reparación, Alteración y Reconstrucción de Tanques” R6 Pag. 110088
Ing. Rubén E Rollino ; r_rollino@yahoo.com ; rollinor@asme-org
También debería haber un área de corrosión generalizada que represente corrosión del suelo de
al menos 10in2
(64.5cm2
) y un espesor remanente de aproximadamente 0.5T
Criterios de aceptación:
Los siguientes criterios deberian ser alcanzados.
Procedimiento y/o operador.
Espesor remanente (t) (in) Defectos a encontrar
< 0.05 90 a 100%
0.05 < t < 0.5T 70 a 90%
0.5T < t < 0.66T 40 a 60%
Area de corrosión general 100%
Examinador.
Debe ser capaz de encontrar las profundidades de defectos con la siguiente precisión..
Tipo de fondo Profundidad de defecto
No pintado + 0.020in
Pintura delgada < 0.030in + 0.030
Pintura gruesa > 0.030in A acordar
Variables de la Calificación:
Tabla G-1: Variables esenciales sugeridas para calificación de procedimiento.
Variable esencial Utilizado durante el ensayo Calificado
Equipo de medición El utilizado El mismo utilizado
Equipo de provisión de datos El utilizado El mismo utilizado
Procedimiento El utilizado El mismo utilizado
Espesor de lámina (T) T T + 0.050; -0.130
Espesor de pintura (tc) (ver tabla G1)
Distancia del cuerpo (ds) Ds El < entre 8in y ds
Calibraciones críticas El utilizado Según fabricante
Calibración de umbral (Th) Th <10%Th
Calibración o prueba funcional El utilizado El mismo utilizado
API 653 “Inspección, Reparación, Alteración y Reconstrucción de Tanques” R6 Pag. 110099
Ing. Rubén E Rollino ; r_rollino@yahoo.com ; rollinor@asme-org
Tabla G-1: Variables esenciales sugeridas para calificación de procedimiento.
Variable esencial Utilizado durante el ensayo Calificado
Equipo de medición El utilizado El mismo utilizado
Equipo de provisión de datos El utilizado El mismo utilizado
Procedimiento El utilizado El mismo utilizado
Espesor de lámina (T) T T + 0.050; 0.130
Espesor de pintura (tc) (ver
tabla G1)
Distancia del cuerpo (ds) ds El < entre 8in y ds
Calibraciones críticas El utilizado Según fabricante
Calibración de umbral (Th) Th <10%Th
Calibración o prueba funcional El utilizado El mismo utilizado

Api 653-curso

  • 1.
    API 653 “Inspección,Reparación, Alteración y Reconstrucción de Tanques” R6 Pag. 11 Ing. Rubén E Rollino r_rollino@yahoo.com rollinor@asme.org AAPPII 665533 IINNSSPPEECCCCIIOONN,, RREEPPAARRAACCIIOONN,, AALLTTEERRAACCIIOONN yy RREECCOONNSSTTRRUUCCCCIIOONN DDEE TTAANNQQUUEESS DDEE AALLMMAACCEENNAAMMIIEENNTTOO
  • 2.
    API 653 “Inspección,Reparación, Alteración y Reconstrucción de Tanques” R6 Pag. 22 Ing. Rubén E Rollino r_rollino@yahoo.com rollinor@asme.org IINNDDIICCEE INTRODUCCION...........................................................................................................................5 CONTENIDO..................................................................................................................................6 1. ALCANCE..................................................................................................................................6 2. ESTANDARES REFERENCIADOS. ........................................................................................8 3. DEFINICIONES. ........................................................................................................................9 4. APTITUD PARA EL SERVICIO.............................................................................................12 4.1 GENERAL ..........................................................................................................................12 4.2 EVALUACION DEL TECHO DEL TANQUE. ................................................................12 4.3 EVALUACION DEL CUERPO. ........................................................................................14 4.4 EVALUACION DEL: FONDO DEL TANQUE................................................................23 4.5 EVALUACION DE LA BASE DEL TANQUE.................................................................29 5. CONSIDERACIONES DE FRACTURA FRAGIL..................................................................30 5.2 Consideraciones básicas......................................................................................................30 5.3 PROCEDIMIENTO DE VERIFICACION.........................................................................30 6. INSPECCION. .........................................................................................................................38 6.1 GENERAL. .........................................................................................................................38 6.2 FRECUENCIA....................................................................................................................38 6.3 EXTERNA ..........................................................................................................................38 6.4 INTERNA. ..........................................................................................................................39 6.5 ALTERNATIVA DE INSPECCION INTERNA PARA DETERMINAR EL ESPESOR DEL FONDO. ...........................................................................................................................41 6.6 TRABAJO PREPARATORIO PARA LA INSPECCION INTERNA...............................41 6.7- 6.8 LISTA DE CHEQUEO Y REGISTROS. ....................................................................41 6.10 Personal de END ...............................................................................................................42 7. MATERIALES..........................................................................................................................43 7.2 MATERIALES NUEVOS: .................................................................................................43 7.3 MATERIALES ORIGINALES PARA TANQUES RECONSTRUIDOS. ........................43 7.4 Consumibles para soldadura:...............................................................................................43 8. CONSIDERACIONES DE DISEÑO PARA TANQUES RECONSTRUIDOS. .....................44 8.2 Nuevas juntas soldadas:.......................................................................................................44 8.3 Juntas soldadas existentes: ..................................................................................................44 8.4 Diseño de cuerpo:................................................................................................................44 8.5 Penetraciones en el cuerpo:................................................................................................44
  • 3.
    API 653 “Inspección,Reparación, Alteración y Reconstrucción de Tanques” R6 Pag. 33 Ing. Rubén E Rollino r_rollino@yahoo.com rollinor@asme.org 8.7 Techo:..................................................................................................................................44 8.8 Diseño sísmico: ...................................................................................................................45 9. REPARACION y ALTERACION DEL TANQUE..................................................................46 9.1 GENERALIDAD ................................................................................................................46 9.2 REEMPLAZO DE LÁMINAS. ..........................................................................................46 9.3 REPARACIONES DEL CUERPO CON PARCHES TRASLAPADOS...........................48 9.4 REPARACION DE DEFECTOS DE LA LÁMINA DEL CUERPO.................................51 9.5 ALTERAClON DE LOS CUERPOS PARA CAMBIAR LA ALTURA...........................52 9.6 REPARACION DE SOLDADURAS DEFECTUOSAS....................................................52 9.7 REPARACION DE LAS PENETRACIONES (CONEXIONES) DEL CUERPO. ...........52 9.8 ADICION O REEMPLAZO DE PENETRACIONES DEL CUERPO..............................54 9.9 ALTERACION DE PENETRACIONES EXISTENTES DEL CUERPO .........................55 9.10 REPARACIONES EN EL FONDO..................................................................................55 REPARACION DE TECHOS...................................................................................................61 9.11 FIJOS.................................................................................................................................61 9.12 FLOTANTES....................................................................................................................61 9.13 REPARACION O REEMPLAZO DE SELLOS DE TECHO FLOTANTE. ...................61 9.14 HOT-TAPS.......................................................................................................................61 10. DESMANTELAMIENTO y RECONSTRUCCION..............................................................65 10.1 GENERAL ........................................................................................................................65 10.2 LIMPIEZA Y LlBERACION DE GASES. ......................................................................65 10.3 METODOS PARA EL DESMANTELADO. ...................................................................65 10.4 RECONSTRUCCION.......................................................................................................67 10.5 TOLERANCIAS DIMENSIONALES..............................................................................68 11. SOLDADURA. .......................................................................................................................71 CALIFICACIONES DE SOLDADURA..................................................................................71 IDENTIFICACIÓN Y REGISTROS........................................................................................71 12. ENSAYOS Y PRUEBAS........................................................................................................72 12.1 GENERALIDADES..........................................................................................................72 12.2 RADIOGRAFIAS .............................................................................................................73 12.3 PRUEBA HIDROSTATICA.............................................................................................75 12.4 PRUEBAS DE FUGAS.....................................................................................................76 12.5 MEDICION DE ASENTAMIENTOS ENSAYO HIDROSTATICO. ............................77 13. MARCACION y CUSTODIA DE REGISTROS. ..................................................................78 13.1 PLACA DE DATOS .........................................................................................................78 13.2 GUARDA DE REGISTROS.............................................................................................78 13.3 CERTIFICACION.............................................................................................................79 APENDICE B - EVALUACION DEL ASENTAMIENTO DEL FONDO DEL TANQUE.......81 B.1 INTRODUCCION..............................................................................................................81
  • 4.
    API 653 “Inspección,Reparación, Alteración y Reconstrucción de Tanques” R6 Pag. 44 Ing. Rubén E Rollino r_rollino@yahoo.com rollinor@asme.org B.2 TIPOS DE ASENTAMIENTO. B.2.1. MEDICIONES DE ELEVACION.......................81 Evaluación de asentamiento del cuerpo. ...................................................................................82 B.3 DETERMINACION DEL ASENTAMIENTO ACEPTABLE..........................................91 B.4 REPARACIONES..............................................................................................................94 APENDICE C - LISTAS DE CHEQUEO ....................................................................................97 APENDICE D - CERTIFICACION DEL INSPECTOR AUTORIZADO...................................97 APENDICE F - ENSAYOS NO DESTRUCTIVOS. ...................................................................98 Apéndice G : Calificación de Procedimientos y Examinadores de Fondos................................105
  • 5.
    API 653 “Inspección,Reparación, Alteración y Reconstrucción de Tanques” R6 Pag. 55 Ing. Rubén E Rollino r_rollino@yahoo.com rollinor@asme.org AAPPII 665533 IINNSSPPEECCCCIIOONN,, RREEPPAARRAACCIIOONN,, AALLTTEERRAACCIIOONN YY RREECCOONNSSTTRRUUCCCCIIOONN DDEE TTAANNQQUUEESS DDEE AALLMMAACCEENNAAMMIIEENNTTOO IINNTTRROODDUUCCCCIIOONN.. El objeto es dar guías para la inspección, reparación, alteración y reconstrucción de tanques de almacenamiento de acero usados en la industria del petróleo y la industria química. Las reglas dadas en el código APl 653 son requerimientos mínimos. El código API 653 está basado en el conocimiento y la experiencia acumuladas, de usuarios, fabricantes y reparadores de tanques de almacenamiento de acero soldados. El código no limita el método de inspección, reparación, alteración o reconstrucción ni aprueba ni recomienda o respalda ningún diseño específico. Las ediciones, adendas o revisiones al código son obligatorios seis (6) meses después de la fecha de publicación pero se pueden utilizar desde la fecha de publicación mostrada en la carátula de las mismas. Durante este período de seis meses, el comprador deberá especificar cual será la edición, addenda o revisión aplicable para el contrato.
  • 6.
    API 653 “Inspección,Reparación, Alteración y Reconstrucción de Tanques” R6 Pag. 66 Ing. Rubén E Rollino r_rollino@yahoo.com rollinor@asme.org CCOONNTTEENNIIDDOO.. 1. Alcance. 2. Referencias. 3. Definiciones. 4. Aptitud para Servicio. 5. Consideraciones para Fractura Fragil. 6. Inspección. 7. Materiales. 8. Consideraciones de Diseño para Tanques Reconstruidos. 9. Reparación y Alteración De Tanques. 10. Desmontaje Y Reconstrucción. 11. Soldadura. 12. Ensayos y Pruebas. 13. Marcado Final y Custodia de Registros.. Apéndices. 11.. AALLCCAANNCCEE.. Cubre tanques de acero al carbono y baja aleación fabricados de acuerdo con los estándares API650 y su antecesor el API 12C. Cubre la inspección de mantenimiento, reparación, alteración, relocalización y reconstrucción de los tanques descritos anteriormente. Da requerimientos para el mantenimiento de la integridad de tanques de almacenamiento soldados o remachados, no refrigerados, a presión atmosférica, no enterrados (por encima de la superficie) en servicio. El alcance del código está limitado a la fundación civil del tanque, el fondo, el cuerpo, la estructura, el techo, los elementos fijados al tanque, las conexiones hasta la cara de la primera brida, la primera junta soldada o la primera junta circunferencial de soldadura. El código emplea los principios del código API 650 y puede ser empleado para cualquier tanque
  • 7.
    API 653 “Inspección,Reparación, Alteración y Reconstrucción de Tanques” R6 Pag. 77 Ing. Rubén E Rollino r_rollino@yahoo.com rollinor@asme.org construido de acuerdo con una especificación de tanques. Se pueden aplicar muchas de las reglas de diseño, soldadura, ensayos y materiales contenidas en el código API 650 en la inspección, re-rateo, reparación y alteración de tanques en servicio. En caso de conflicto entre los requerimientos del código API 650 o 12C y API 653, será mandatorio este último (para tanques que han sido puestos en servicio) El código ha sido hecho con la intención de ser usado por organizaciones que tienen personal de ingeniería e inspección que ha sido entrenado y tiene experiencia en el diseño, fabricación, reparación, construcción e inspección de tanques. El dueño o el operador del tanque es quien tiene la responsabilidad final por el cumplimiento de las normas del código API 653. La aplicación del código esta prevista para organizaciones que emplean o tienen acceso a los servicios de una agencia de inspección autorizada, como se define en el código en 3.4. Esta norma reconoce los conceptos para la evaluación de “aptitud para el servicio” contenidos en API 579 que provee procedimientos de evaluación detallados y criterios de aceptación no provistos en esta norma. API 579 puede aplicarse, cuando esta norma no provee procedimientos de evaluación detallados o criterios de aceptación para ciertos mecanismos de deterioro o cuando esta norma hacer referencia explicita.
  • 8.
    API 653 “Inspección,Reparación, Alteración y Reconstrucción de Tanques” R6 Pag. 88 Ing. Rubén E Rollino r_rollino@yahoo.com rollinor@asme.org 22.. EESSTTAANNDDAARREESS RREEFFEERREENNCCIIAADDOOSS.. Los estándares, códigos, especificaciones y publicaciones citados en el código API 650, se deben utilizar en su última edición publicada a menos que se indique otra cosa en el código. Algunos de los principales códigos y estándares referenciados son los siguientes: API RP 579 Aptitud para el servicio Std 620 diseño y construcción tanques grandes de baja presión Std 650 diseño y construcción de tanques de almacenamiento atmosférico RP 651 protección catódica RP 652 recubrimientos de los fondos de tanques Pub 2201 Hot taps Std 2610: (No referenciada pero de interes): Playas y Terminales de tanques. ASNT SNT TC 1A. Calificación y Certificación de personal de END ASME BPVC Sección VIII Sección V (END) Sección IX (Calificación de procedimientos de soldadura y soldadores) ASTM: A6, A20, A36, A370, A992. AWS AWS D.1.1, D.1.6
  • 9.
    API 653 “Inspección,Reparación, Alteración y Reconstrucción de Tanques” R6 Pag. 99 Ing. Rubén E Rollino r_rollino@yahoo.com rollinor@asme.org 33.. DDEEFFIINNIICCIIOONNEESS.. REPARACION. Cualquier trabajo necesario para el mantenimiento o la restauración de la condición segura o adecuada para la operación de un tanque. Incluye reparaciones mayores y no mayores. Ejemplos típicos de reparación de tanques son los siguientes: La remoción y reemplazo de material (láminas de techo, cuerpo o fondo, incluyendo el material de soldadura) para mantener la integridad del tanque. El re-nivelado o apuntalado del cuerpo, fondo o techo de un tanque. Agregado de láminas de refuerzo a conexiones existentes del cuerpo. La reparación de defectos en el material base por medio de pulido o (arco –aires) arc-gouging, seguido de soldadura. ALTERACION. Cualquier trabajo en un tanque que modifica las dimensiones físicas o configuración. ALTERACION O REPARACION MAYOR Ejemplos típicos son: Instalación de bocas de inspección de hombre y conexiones mayores de 12" NPS dentro de la zona de operación del líquido. Instalación conexiones en el fondo dentro de una distancia de 12in del cuerpo. Quitar o reemplazar placas anulares con dimensión mayor a 12in. Remoción parcial (más de la mitad del espesor de la soldadura) o total de más de 12in de soldaduras verticales o soldaduras radiales de unión de placa anular. Instalar nuevo fondo. (No aplica cuando la base del fondo no se afecta o cuando en anillo anular permanece intacto o en tanque sin anillo anular cuando no se efectuan soldaduras del fonodo en la zona crítica) Quitar y reemplazar parte de la soldadura del cuerpo al fondo o anillo anular (en exceso a lo indicado arriba) RECONSTRUCCION. Cualquier trabajo necesario para re-ensamblar un tanque que ha sido desmontado y reubicado en un nuevo sitio. PRESION ATMOSFERICA. Presión interna que no sobrepasa los 2.5 PSI
  • 10.
    API 653 “Inspección,Reparación, Alteración y Reconstrucción de Tanques” R6 Pag. 1100 Ing. Rubén E Rollino r_rollino@yahoo.com rollinor@asme.org AGENCIA DE INSPECCION AUTORIZADA. Alguna de las siguientes organizaciones puede emplear a un inspector autorizado. de una Jurisdicción. Compañías de Seguro autorizada o licenciada que emite polizas de tanques. La organización del operador que mantiene una organización de inspección solo para sus instalaciones. Una organización o individuo independiente bajo contrato con el operador. CAMBIO DE SERVICIO. Cambios de las condiciones de operación tales como temperatura, presión y gravedad del producto almacenado. HOT TAP Identifica un procedimiento para instalara una conexión en un tanque en servicio. INGENIERO DE TANQUES DE ALMACENAJE Una o más personas de una organización aceptable para el propietario/operador con conocimientos y experiencia en disciplinas de ingeniería asociadas con la evaluación de materiales y características mecánicas que afectan la integridad y disponibilidad de tanques. Puede actuar mediante consultoría con otros especialistas de forma de cubrir el espectro completo. INSPECCION EXTERIOR Inspección formal exterior, supervisada por un inspector autorizado para evaluar todos los aspectos posibles del tanque sin retirarlo de servicio. INSPECCION INTERIOR Inspección formal interior, supervisada por un inspector autorizado para evaluar todas las superficies internas accesibles. INSPECTOR AUTORIZADO Un empleado de una Agencia de Inspección Autorizada y certificado de acuerdo al apéndice D como inspector de tanques sobre nivel. INSPECTOR. Un representante de un departamento de integridad mecánica de una organización, quien es responsable por varias tareas de control o aseguramiento de calidad, tales como soldadura o ejecución de contrato.
  • 11.
    API 653 “Inspección,Reparación, Alteración y Reconstrucción de Tanques” R6 Pag. 1111 Ing. Rubén E Rollino r_rollino@yahoo.com rollinor@asme.org PROPIETARIO U OPERADOR. Entidad legal que tiene el control y responsabilidad del mantenimiento de los tanques. VELOCIDAD DE CORROSION. Pérdida de material dividida en el periodo de tiempo en la cual ocurrió. ZONA CRITICA. Porción del fondo del tanque medida desde la unión cuerpo-fondo 3 pulg. radialmente al centro del tanque.
  • 12.
    API 653 “Inspección,Reparación, Alteración y Reconstrucción de Tanques” R6 Pag. 1122 Ing. Rubén E Rollino r_rollino@yahoo.com rollinor@asme.org 44.. AAPPTTIITTUUDD PPAARRAA EELL SSEERRVVIICCIIOO.. 44..11 GGEENNEERRAALL Cuando los resultados de una inspección muestran que ha ocurrido un cambio respecto de la condición física original del tanque, debe hacerse una evaluación para determinar su aptitud o confiabilidad para continuar en servicio. Se incluye reparación, alteración, desmantelamiento, relocalización y reconstrucción. CRITERIOS: Corrosión interna debido al producto almacenado. Corrosión externa. Esfuerzos permitidos. Propiedades del producto almacenado. Temperatura de diseño del metal. Análisis químico y propiedades químicas de los materiales de construcción. Propiedades del producto almacenado (gravedad específica, temperatura y corrosividad). Techos externos con cargas vivas, vientos y cargas sísmicas. La base de los tanques, suelo y condiciones de asentamiento. Distorsiones del tanque. Condiciones de operación tales como velocidades de llenado y vaciado y frecuencia. 44..22 EEVVAALLUUAACCIIOONN DDEELL TTEECCHHOO DDEELL TTAANNQQUUEE.. TIPOS DE TECHOS DE TANQUES.
  • 13.
    API 653 “Inspección,Reparación, Alteración y Reconstrucción de Tanques” R6 Pag. 1133 Ing. Rubén E Rollino r_rollino@yahoo.com rollinor@asme.org Techo fijo. Techo flotante. Techo con domo geodésico. Techo fijo con membrana interna flotante. La estabilidad estructural del techo y soportes de techo debe ser evaluada. Para los techos flotantes tanto las láminas como los pontones, soportes y guías deben ser inspeccionados y evaluados para determinar su estado y llevar a cabo su reparación o cambio Las láminas corroídas con espesor promedio menor a 0.09 pulg. en un área de 100 pulg2 o con agujeros pasantes deben ser reparadas. EVALUACION DE LA ESTRUCTURA DE TECHOS FIJOS Y FLOTANTES. Los soportes, láminas y pontones de los techos deben ser inspeccionados y evaluados para su reparación o reemplazo. Las guías para evaluación de techos flotantes deben basarse en los apéndices C y H de API 650 para techos flotantes externos e internos respectivamente. CAMBIO DE SERVICIO. Cuando un tanque cambia a otras condiciones de trabajo se deberán evaluar presiones y temperaturas para el nuevo servicio así como verificar que cumpla los requerimientos del estándar. Para presión interior en base a apéndice F de API 650. Para presión exterior debe incluirse el análisis de vacío parcial contenido en API 620. Operación a temperatura elevada: De acuerdo a apéndice M de API 650. (para cambios a temperaturas mayores a 200°F Operación a temperatura menor que la temperatura original de diseño. Deben cumplirse los requerimientos de la norma corriente aplicable. Venteo: Debe considerarse los efectos producidos por el cambio de servicio.
  • 14.
    API 653 “Inspección,Reparación, Alteración y Reconstrucción de Tanques” R6 Pag. 1144 Ing. Rubén E Rollino r_rollino@yahoo.com rollinor@asme.org 44..33 EEVVAALLUUAACCIIOONN DDEELL CCUUEERRPPOO.. La inspección y evaluación del tanque debe tener en cuenta todas las condiciones, cargas, presiones a las cuales se encuentra expuesto; que por lo tanto puedan afectar la integridad estructural del cuerpo. La corrosión en el cuerpo ocurre en muchas formas y varios resultando en una pérdida uniforme o localizada. Cada caso debe ser tratado como un caso único. Las picaduras en general no representan una amenaza severa para la integridad estructural general, al menos que la distribución de los pits sea muy cercana. Métodos para determinar el espesor mínimo adecuado para continuar en servicio se dan en 4.3.2, 4-3-3 y 4.3.4 (Sección 6 para frecuencias de inspección) Si los requerimientos de 4.3.3 (soldados) o 4.3.4 (roblonados no se satisfacen entonces la zona corroída debe ser reparada o el nivel de líquido reducido. (aplicando las fórmulas para espesor mínimo y determinando H.) Determinación del espesor actual. Se deben medir los espesores reales y promediarlos según el procedimiento en 4.3.2.1. El espesor promedio cuando existen áreas corroídas se determina según el siguiente Procedimiento: 1. Determinar el espesor mínimo t2 del área corroída, excluyendo las picaduras dispersas Calcular la longitud crítica “L” 2*7.3 tDL = L es la máxima longitud en plano vertical para la cual se asumen las tensiones circunferenciales como un promedio. L no mayor de 40in. D= diámetro el tanque (ft). Localizar L
  • 15.
    API 653 “Inspección,Reparación, Alteración y Reconstrucción de Tanques” R6 Pag. 1155 Ing. Rubén E Rollino r_rollino@yahoo.com rollinor@asme.org Tomar perfiles de espesores en varios planos verticales para determinar el promedio mínimo t1 utilizando longitud L y al menos 5 espacios de aproximadamente igual dimensión Los valores mínimos de t1 deben estar de acuerdo a lo indicado en 4.3.3.4 El criterio para continuar la operación es (planos de inspección seleccionados por el inspector.) El espesor t1 es igual o mayor que tmin (sujeto a verificación de otras cargas) t2 es igual o mayor al 60% de tmin Sobreespesor para futura corrosión hasta la próxima inspección debe ser considerado. Las picaduras (pitting) pueden ser ignoradas si: El espesor remanente es mayor que la mitad del espesor mínimo aceptable. La suma de las dimensiones a lo largo de cualquier plano vertical, no debe excede 2 pulg. en una longitud de 8 pulg.
  • 16.
    API 653 “Inspección,Reparación, Alteración y Reconstrucción de Tanques” R6 Pag. 1166 Ing. Rubén E Rollino r_rollino@yahoo.com rollinor@asme.org
  • 17.
    API 653 “Inspección,Reparación, Alteración y Reconstrucción de Tanques” R6 Pag. 1177 Ing. Rubén E Rollino r_rollino@yahoo.com rollinor@asme.org 4.3.3 Cálculo del espesor mínimo aceptable para cuerpos de tanques soldados. En general el cálculo del espesor mínimo aceptable para un anillo completo se realiza de acuerdo a 4.3.3.1.a y determinado con H en la parte inferior de cada anillo. Si existen áreas adelgazadas localmente o se requiere investigar áreas específicas como conexiones el método dado en 4.3.3.1.b puede ser aplicado para completar la evaluación de H. 4.3.3.1 Espesor mínimo aceptable (tanques 0:<;200 pies): el cálculo para un anillo completo del cuerpo se hace de la siguiente manera: tmin debe ser investigado por alguno de los siguientes métodos (limitados tanques de diámetro de 200 pies o menos):
  • 18.
    API 653 “Inspección,Reparación, Alteración y Reconstrucción de Tanques” R6 Pag. 1188 Ing. Rubén E Rollino r_rollino@yahoo.com rollinor@asme.org a) Por anillo completo. tmin = espesor mínimo aceptable para cada anillo (pulg.). No debe ser menor que 0.1pulg. D= diámetro nominal del tanque, ft. H= * altura (ft) desde la parte inferior del anillo que está evaluando hasta el máx. nivel de diseño del líquido, cuando se evalúa un anillo completo o * Altura desde la parte inferior de L (área local investigada) u otra área de interés, hasta el máx. nivel de diseño del líquido, ft. G= gravedad específica del contenido. E= eficiencia de la junta, de acuerdo con estándar de fabricación, (Tabla 4.2 de APl 653). S= máximo esfuerzo permisible (psi), (Usar el menor entre 0.80Y ó 0.429T para el fondo y segundo anillo. el menor entre 0.88Y ó 0.472T para los restantes anillos. Los valores de esfuerzos admisibles se muestran en la tabla 4-1 para materiales de la presente y anteriores ediciones de API 12C y API 650. Para reconstrucción de tanques utilizar la edición aplicable al presente Y= Valor de fluencia/cedencia mínimo especificado de la plancha (usar 30000psi si es desconocido) T= El menor entre la mínima resistencia a la rotura especificada u 80000psi (Usar 55000 psi si es desconocida b) Para un área cualquiera del anillo (tal como área localmente adelgazada):
  • 19.
    API 653 “Inspección,Reparación, Alteración y Reconstrucción de Tanques” R6 Pag. 1199 Ing. Rubén E Rollino r_rollino@yahoo.com rollinor@asme.org
  • 20.
    API 653 “Inspección,Reparación, Alteración y Reconstrucción de Tanques” R6 Pag. 2200 Ing. Rubén E Rollino r_rollino@yahoo.com rollinor@asme.org
  • 21.
    API 653 “Inspección,Reparación, Alteración y Reconstrucción de Tanques” R6 Pag. 2211 Ing. Rubén E Rollino r_rollino@yahoo.com rollinor@asme.org 4.3.3.2 Si el tanque será ensayado hidrostáticamente, la altura hidrostática debe ser limitada por alguno de los siguientes métodos y no mayor que Ht. Después de determinar el espesor controlante de un anillo completo: Después de determinar el espesor controlante de un área localmente adelgazada u otra área de interés (4.3.2.1) Ht: Altura desde el fondo del anillo que está siendo evaluado hasta el nivel de ensayo hidrostático (cuando se evalúa un anillo completo o desde la parte inferior de la zona local que está siendo evaluada) St: Máximo esfuerzo admisible durante el ensayo hidrostático, en psi. Usar el menor de 0.88Y y 0.472T para el fondo y segundo anillo y 0.9Y y 0.519T para los restantes. Nota: Dependiendo de la gravedad específica utilizada para determinar tmin; Ht puede ser menor que H. Si durante el ensayo se llega hasta H puede producirse fluencia/cedencia en las áreas corroídas Si Ht es menor que H el operador debe aceptar la consecuencia para la operación en caso de llenar el tanque hasta H Reparaciones de secciones por encima del nivel de H deben cumplir con 12.3.2. Para tanques reconstruidos St debe corresponderse con la versión actual de la norma 4.3.3 Alternativamente el espesor para tanque de diámetro no mayor a 200 pies puede calcularse de el acuerdo con método de diseño por punto variable de API 650 6.3.4 sustituyendo S*E por S; S y E pueden ser definidos como en 4.3.3.1 4.3.3.4 El método de diseño por punto variable debe utilizarse para tanques de diámetro mayor a 200 pies con las variables como se definen en 4.3.3.1 4.3.3.5
  • 22.
    API 653 “Inspección,Reparación, Alteración y Reconstrucción de Tanques” R6 Pag. 2222 Ing. Rubén E Rollino r_rollino@yahoo.com rollinor@asme.org La determinación de espesores con los métodos indicados arriba consideran solo el nivel de líquido Además de la carga por líquido, la determinación del espesor se debe evaluar de acuerdo a la norma original y conocimientos de ingeniería, teniendo en cuenta otras cargas tales como: Vientos que inducen volcaduras y pandeos. Cargas sísmicas. Vacío. Operaciones a T mayores a 200°F. Cargas debido a asentamientos. Cargas externas causadas por tuberías, accesorios, etc. Alternativamente puede utilizarse ASME VIII Div. 2 app. 4 o API 579 sección 4, 5 y 6. 4.3.4 Trata el cálculo de espesores para tanques roblonados (remachados). DISTORSIONES. Falta de redondez, pandeo, áreas aplanadas y cinturas en las uniones son causadas por falta o exceso de presión, inadecuada fabricación o reparación. Se evalúa el tanque para determinar las acciones correctivas a seguir. DISCONTINUIDADES. Discontinuidades como Grietas y laminaciones deben ser examinadas, evaluadas para determinar su extensión y origen. Si se requiere reparación debe elaborarse un procedimiento de reparación. Procedimientos para reparación de defectos como golpes de arco, entallas y consecuencias de eliminación de soportes temporarios, deben ser evaluados sobre la base de “caso por caso” Grietas en la unión fondo – cuerpo deben eliminadas. VIGA CONTRA VIENTOS Y REFUERZOS. Deben ser examinados para determinar su condición. SOLDADURAS DEL CUERPO.
  • 23.
    API 653 “Inspección,Reparación, Alteración y Reconstrucción de Tanques” R6 Pag. 2233 Ing. Rubén E Rollino r_rollino@yahoo.com rollinor@asme.org La condición de las soldaduras del cuerpo debe ser evaluada. Si es necesario debe ser establecido un procedimiento de reparación o el tanque debe ser re-rateado. Algunas discontinuidades típicas en soldaduras y procedimientos de reparación son dados en 9.6. PENETRACIONES (CONEXIONES) DEL CUERPO. Toda penetración al cuerpo deberá ser revisada y evaluada para realizar los respectivos ajustes manteniendo la integridad del cuerpo del tanque. Se deberán revisar el tipo y tamaño del refuerzo, el espaciamiento de la soldadura, el espesor de las láminas de refuerzo y los cuellos de las conexiones, los espárragos de las bridas. OPERACIÓN A TEMPERATURA ELEVADA. Tanques soldados que operan a temperaturas mayores de 200ºF pero menores a 500ºF, deben ser evaluados respecto de su aptitud para el servicio. Los requerimientos de esta sección de API 653 están basados en el apéndice M de API 650. Tanques que operan a temperatura elevada, que no han sido diseñados de acuerdo al apéndice M de API 650 pero que tienen un historial de operación satisfactorio deben evaluarse de acuerdo a API 653 4.3.10.1.1 Tanques que tendrán un cambio de servicio para operar a temperatura elevada, que no han sido diseñados de acuerdo al apéndice M de API 650 y no tienen un historial de operación satisfactorio deben evaluarse de acuerdo a API 653 4.3.10.1.2, lo que implica entre otros la verificación según apéndice M de API 650 y el uso de los esfuerzos admisibles máximos y factores de corrección por temperatura ahí dados. 44..44 EEVVAALLUUAACCIIOONN DDEELL:: FFOONNDDOO DDEELL TTAANNQQUUEE.. 4.4.1 Generalidades. El mecanismo de inspección debe evaluar los aspectos de corrosión y fallas que puedan causar fugas y daños ambientales. Cada aspecto de los fenómenos de corrosión y otros mecanismos potenciales de fugas o fallas debe ser examinados. Se deben realizar evaluaciones periódicas de la integridad del fondo adicionales a las inspecciones internas establecidas en el parágrafo 6.4. El período de evaluación debe ser menor o igual que el de las inspecciones internas dadas en los parágrafo 6.4.2 o 6.4.3. El uso de sistemas de detección de fugas o de monitoreo del fondo (tales como fondos dobles o membranas impermeables y tubos de detección de fugas debajo del fondo del tanque) se considera como que satisfacen los requerimientos de evaluación periódica entre inspecciones internas.
  • 24.
    API 653 “Inspección,Reparación, Alteración y Reconstrucción de Tanques” R6 Pag. 2244 Ing. Rubén E Rollino r_rollino@yahoo.com rollinor@asme.org Asentamientos excesivos de los tanques de almacenamiento pueden afectar la integridad de los cuerpos y los fondos y por lo tanto una práctica reconocida para evaluar la integridad de los fondos es el monitoreo del comportamiento del asentamiento del tanque. Referirse al apéndice B para las técnicas de evaluación del asentamiento del fondo. 4.4.2 Causas para fallas del fondo: Picaduras (pitting) internas y velocidad de picaduras en el servicio anticipado. Corrosión de las uniones soldadas (soldadura y zona afectada). Historia de agrietamiento de las juntas soldadas Esfuerzos aplicados en las láminas del fondo por cargas de los soportes del techo o por asentamientos del cuerpo. Corrosión por el lado inferior (normalmente en forma de picaduras). Drenaje inadecuado que resulta en que el agua fluye debajo del fondo. Falta de la lámina anular del fondo, cuando es requerida. Altos esfuerzos localizados por asentamientos no uniformes. Columnas de soporte del techo u otros soportes soldados al fondo sin la adecuada posibilidad de movimiento. Suelo para asentamiento no uniforme. Piedras o parches de la fundación con grava con cavidades inadecuadamente llenadas. Compactado no homogéneo de la base del fondo (por ejemplo una zona de arcillas en un parche de fundación con arena). Sumideros soportados inadecuadamente. 4.4.3 Protección catódica del fondo de los tanques. API RP 651 establece bases para sistema de protección catódica bajo fondo. 4.4.4 Protección de los fondos con recubrimientos (Iining) internos. El fondo del tanque puede tener un recubrimiento de protección de la superficie interna según API RP 652. 4.4.5 DETECCION DE PERDIDAS DE FONDOS Si el fondo será reemplazado, debería considerarse la instalación de un sistema que pueda conducir cualquier pérdida hacia el exterior de forma de posibilitar su visualización. MEDICION DEL ESPESOR DE LAS LÁMINAS DEL FONDO. Hay varios métodos disponibles para determinar la corrosión del fondo por el lado del suelo. Los métodos varían en el alcance y la precisión con la que pueden medir la corrosión general y
  • 25.
    API 653 “Inspección,Reparación, Alteración y Reconstrucción de Tanques” R6 Pag. 2255 Ing. Rubén E Rollino r_rollino@yahoo.com rollinor@asme.org localizada (pitting). Una combinación de estos métodos puede ser requerido además de técnicas de extrapolación y análisis para establecer la condición probable del fondo completo. Las herramientas de fuga del flujo magnético (MFL) son comúnmente utilizadas además de la medición de espesores con ultrasonido; usualmente se utiliza la medición de espesores con ultrasonido para confirmar y posteriormente cuantificar los datos obtenidos con la técnica de MFL. La calidad de los datos obtenidos con la inspección por MFL y de ultrasonido dependen de la calificación del personal y de los equipos y procedimientos utilizados. El apéndice G da guías para la calificación del personal y los procedimientos para obtener los datos de medición de espesores. 4.4.7 ESPESOR MINIMO DE LAS LÁMINAS DEL FONDO. 4.4.7.1 Un método aceptable para el cálculo de los espesores mínimos aceptables del fondo para el fondo completo o porciones del mismo, es el siguiente: MRT = Minimo espesor medido – Periodo de tiempo*Suma de velocidades de corrosion interna y externa MRT = Mínimo espesor remanente al final del período “Or” (Debe estar de acuerdo con tabla 6.1 y 4.4.7.4 y 4.4.8) Or= Período en servicio (Años hasta la próxima inspección). No debe exceder lo permitido por 6.4.2. RTbc = Mínimo espesor remanente en el fondo después de las reparaciones (del lado del fondo). RTip= espesor mínimo remanente del fondo por corrosión interna después de la reparación. Espesor mínimo remanente de corrosión interna. StPr= Máxima velocidad de corrosión no reparada sobre el lado superior (=0 para áreas recubiertas. La vida útil del recubrimiento debe ser al menos igual a Or para utilizar valor =0) UPr= Máxima velocidad de corrosión del lado del fondo. Usar espesor mínimo después de reparación y asumir velocidad lineal en función de la edad del tanque. Utilizar “0” para áreas con protección catódica efectiva. 4.4.7.2 Para el método probabilístico un análisis estadístico es realizado desde los datos de medición de espesores, proyectando el espesor remanente. Cara Superior del Fondo del Tanque
  • 26.
    API 653 “Inspección,Reparación, Alteración y Reconstrucción de Tanques” R6 Pag. 2266 Ing. Rubén E Rollino r_rollino@yahoo.com rollinor@asme.org Fundación Si el espesor mínimo del fondo, al final del período de operación en servicio, se calcula que será menor que el mínimo espesor de reemplazo del fondo dado en la tabla 6-1 o menor que mínimo espesor de reemplazo aceptando un nivel aceptable de riesgo basado en una metodología de inspección basada en riesgo (RBI), el fondo del tanque deberá ser recubierto (Iined), reparado, reemplazado o el intervalo de la próxima inspección interna deberá ser acortada. 4.7.4 A menos. que se efectúe una análisis de esfuerzos, el espesor mínimo de la lámina en la zona crítica del fondo del tanque deberá ser al menos igual al menor entre la mitad del espesor original del fondo (sin incluir sobreespesor de corrosión original) o el 50% de tmin del anillo inferior del cuerpo según parágrafo 4.3.3.1 pero no menos de 0.1 in. Picaduras (pitting) aisladas no afectan apreciablemente la resistencia de la lámina. La reparación de picaduras internas, cuando se efectúa para extender el período de operación en servicio, deberá ser por soldadura puntual de la picadura, recubrimiento con soldadura o un parche traslapado/solapado, seguido de inspección y pruebas. La extensión de la reparación por soldadura en la zona crítica del fondo está limitada en el
  • 27.
    API 653 “Inspección,Reparación, Alteración y Reconstrucción de Tanques” R6 Pag. 2277 Ing. Rubén E Rollino r_rollino@yahoo.com rollinor@asme.org parágrafo 9.10.1.2. 4.4.7.6 El tratamiento de picaduras mediante reparaciones no soldadas como ser pinturas y revestimientos no puede utilizarse para incrementar RTip para calcular MTR. 4.4.7.7 El espesor de la proyección exterior de la lámina del fondo hacia afuera del cuerpo medido desde la línea de fusión exterior de la soldadura de filete cuerpo-fondo no debe ser menor de 0.1 in. La proyección exterior de la lámina del fondo, medida igual que lo indicado anteriormente, debe ser al menos de 3/8 in. 4.4.8 ESPESOR MINIMO PARA LÁMINAS ANULARES. Debido a los requerimientos de resistencia, el espesor mínimo del anillo de lámina anular es usualmente mayor que 0.1 pulg. Picaduras de corrosión (pitting) aisladas no afecta apreciablemente la resistencia de la lámina. A menos que se efectúe un análisis de esfuerzos, el espesor de la lámina anular del fondo deberá estar de acuerdo con lo siguiente: 1. Para tanques en servicio con productos con gravedad específica menor de 1.0 (G < 1.0), que requiere lámina anular por consideraciones distintas a cargas sísmicas, el espesor no debe ser menor que lo dado en la tabla 4-4 de API 653, más cualquier tolerancia de corrosión especificada.
  • 28.
    API 653 “Inspección,Reparación, Alteración y Reconstrucción de Tanques” R6 Pag. 2288 Ing. Rubén E Rollino r_rollino@yahoo.com rollinor@asme.org Para tanques en servicio con productos con gravedad específica igual o mayor de 1.0, que requieren lámina anular por consideraciones distintas a cargas sísmicas, el espesor no debe ser menor que lo dado en la tabla 3.1 del. estándar API 650, más cualquier tolerancia de corrosión especificada.
  • 29.
    API 653 “Inspección,Reparación, Alteración y Reconstrucción de Tanques” R6 Pag. 2299 Ing. Rubén E Rollino r_rollino@yahoo.com rollinor@asme.org 3. Para tanques que utilizan láminas anulares más gruesas por consideraciones sísmicas, se debe hacer una evaluación sísmica de acuerdo con los requerimientos del estándar aplicable, usando el espesor actual medido de la lámina anular." 4. Para el espesor y la proyección de la lámina anular hacia afuera del tanque se utilizarán los criterios del parágrafo 4.4.7.7 (ver página anterior). 44..55 EEVVAALLUUAACCIIOONN DDEE LLAA BBAASSEE DDEELL TTAANNQQUUEE.. Las principales causas de deterioro de la fundación del tanque son: Asentamiento. Erosión. Agrietamiento. Deterioro del concreto iniciado por: calcinamiento, ataque por agua bajo el fondo, ataques por heladas y ataques por alcalinos y ácidos. Algunos mecanismos de deterioro del concreto están descriptos brevemente en el parágrafo 4.5.1.2 del código API 653. 4.5.2 Reparación o reemplazo de la fundación. Si se realiza una reparación o reemplazo de fundación deben reestablecerse los límites de tolerancia dados en 10.5.6.
  • 30.
    API 653 “Inspección,Reparación, Alteración y Reconstrucción de Tanques” R6 Pag. 3300 Ing. Rubén E Rollino r_rollino@yahoo.com rollinor@asme.org 55.. CCOONNSSIIDDEERRAACCIIOONNEESS DDEE FFRRAACCTTUURRAA FFRRAAGGIILL.. Esta sección cubre requerimientos para la evaluación de aptitud para continuar en servicio o cambiar condiciones de servicio desde el punto de vista de la fractura frágil. No suplementa ni reemplaza los requerimientos de la sección 10 en lo referido a prueba hidrostática de tanques reparados, modificados o reconstruidos. El procedimiento aplica tanto para tanques soldados como roblonados (remachados) pero el procedimiento está basado en experiencias sobre tanques soldados. 55..22 CCoonnssiiddeerraacciioonneess bbáássiiccaass La norma presenta en la figura 5.1 un árbol de decisión, para presentar el procedimiento de evaluación de posibilidad de falla debido a fractura frágil, basado en los siguientes principios: Las principales causas encontradas para fractura frágil han sido durante la prueba hidrostática, en el primer llenado en clima frío, después de un cambio a temperatura de servicio más baja o después de una alteración/reparación. La experiencia demuestra que después de que un tanque a soportado los efectos combinados de máximo nivel de llenado con líquido (máximo esfuerzo) y las temperaturas más bajas de operación sin fallar, la posibilidad de que ocurra una falla por fractura frágil es mínima. Cualquier cambio en el servicio debe ser evaluado para ver si impacta sobre la posibilidad de fractura frágil. Si se efectúa un cambio hacia un servicio más severo (menor temperatura o mayor peso específico) es necesario considerar la posibilidad de realizar una prueba hidrostática. Los siguientes aspectos deberían ser considerados: Las reparaciones que se han efectuado desde la última prueba hidrostática y que puedan no cumplir los requerimientos de esta norma. Deterioro del tanque desde la última prueba hidrostática. 55..33 PPRROOCCEEDDIIMMIIEENNTTOO DDEE VVEERRIIFFIICCAACCIIOONN..
  • 31.
    API 653 “Inspección,Reparación, Alteración y Reconstrucción de Tanques” R6 Pag. 3311 Ing. Rubén E Rollino r_rollino@yahoo.com rollinor@asme.org Cada uno de los pasos del árbol de decisión numerados de 1 a 11, se corresponden secuencialmente a las explicaciones dadas a continuación. Los pasos cumplen los requerimientos de API 650 (séptima edición o posterior) Paso 1: El tanque cumple los requerimientos de API 650 7º edición o posterior o apéndice G (5º edición o posterior) para minimizar el riesgo de fractura frágil. También puede demostrarse cumplimiento con API 650 7º edición o posterior mediante ensayo de impacto sobre un número representativo de placas. Paso 2: Muchos tanques que continúan en operación satisfactorio en el mismo servicio no fueron construidos con los requerimientos de API 650. Son susceptibles a fractura frágil y requieren una evaluación como la ilustrada en el árbol de decisión. Paso 3: Para el propósito de esta evaluación, el ensayo hidrostático demuestra aptitud para continuar en servicio con mínimo riesgo de fractura frágil, siempre que todos los requerimientos para reparación, alteración y reconstrucción o cambio de servicio son cumplidos incluido nuevo ensayo hidrostático cuando es aplicable. La efectividad de la prueba hidrostática para la evaluación de aptitud para continuar en servicio respecto de fractura frágil, está demostrada con la experiencia de la industria. Paso 4: Si el espesor del cuerpo no supera 0.5 pulgada, la posibilidad de fractura frágil es mínima. (Si se ha realizado evaluación según sección 4) El espesor nominal original mayor de láminas del cuerpo, debe ser utilizado para la evaluación. Paso 5: No se conoce que se hayan producido fallas por fractura frágil a temperaturas de 60°F (16°C) o mayores Paso 6: Experiencias en la industria y ensayos en laboratorio han demostrado que es necesario que se produzca una tensión de membrana de 7ksi para causar fallas debidas a fractura frágil. Paso 7: Tanques construidos con materiales listados en la figura 2.1 de API 650 pueden ser utilizados de acuerdo a sus curvas de excepción. Tanques construidos con aceros desconocidos, espesores mayores a 0.5 pulgada y temperaturas menores de 60°F (16°C) pueden ser utilizados si cumplen con los requerimientos de la figura 5.2. Paso 8: El riesgo de fractura frágil fue demostrado como mínimo, una vez que el tanque ha demostrado que puede operar con el máximo nivel de líquido especificado a la mínima temperatura esperada. Para el propósito de esta norma la más baja temperatura esperada se define como el promedio de 1 día.
  • 32.
    API 653 “Inspección,Reparación, Alteración y Reconstrucción de Tanques” R6 Pag. 3322 Ing. Rubén E Rollino r_rollino@yahoo.com rollinor@asme.org Paso 9: Puede efectuarse una evaluación para establecer el entorno seguro de operación basado en el historial de operación. Debe basarse en la combinación nivel de liquido-temperatura más severa. Si la evaluación indica que existe riesgo, puede: Restringirse el nivel de líquido Restringir la mínima temperatura de metal. Cambio de fluido por uno de menor densidad (G). Combinación de lo indicado arriba. Paso 10: Todas las reparaciones , alteraciones y relocalizaciones deben realizarse de acuerdo con API 653. Paso 11: Debe realizarse una evaluación para verificar si el cambio de servicio coloca al tanque en una zona de riesgo de fractura frágil La efectividad de la prueba hidrostática para la evaluación de aptitud para continuar en servicio respecto de fractura frágil, está demostrada con la experiencia de la industria. Si el espesor del cuerpo no supera 0.5 pulgada, la posibilidad de fractura frágil es mínima. (Si se ha realizado evaluación según sección 4) El espesor nominal original mayor de láminas del cuerpo, debe ser utilizado para la evaluación. No se conoce que se hayan producido fallas por fractura frágil a temperaturas de 60°F (16°C) o mayores Experiencias en la industria y ensayos en laboratorio han demostrado que es necesario que se produzca una tensión de membrana de 7ksi para causar fallas debidas a fractura frágil. Tanques construidos con materiales listados en la figura 2.1 de API 650 pueden ser utilizados de acuerdo a sus curvas de excepción, previendo que se realiza evaluación de aptitud para el servicio de acuerdo a sección 4. Tanques construidos con un estándar nacional que contenga reglas aplicables a tenacidad, pueden seguir utilizándose de acuerdo a ese estándar. Tanques construidos con aceros desconocidos, espesores mayores a 0.5 pulgada y temperaturas menores de 60°F (16°C) pueden ser utilizados si cumplen con los requerimientos de la figura 5.2. Para el propósito de esta norma la más baja temperatura esperada se define como el promedio de 1 día.
  • 33.
    API 653 “Inspección,Reparación, Alteración y Reconstrucción de Tanques” R6 Pag. 3333 Ing. Rubén E Rollino r_rollino@yahoo.com rollinor@asme.org El tanque cumple los requerimientos de API 650 (Séptima edición o posterior) Continúa el tanque en las mismas condiciones de servicio: SI: Continúe usándolo. NO: Vaya al paso 11 El tanque cumple los requerimientos de API 650 (1980) u otro estándar equivalente: Previo a la prueba hidrostática se demostró la confiabilidad para el servicio. SI: Continúe usándolo. NO: El espesor del tanque es < 0.5in. SI: Continúe usándolo. NO: Opera el tanque a una temperatura mayor a 60°F SI: Continúe usándolo. NO: Son las tensiones de membrana menores a ksi. SI: Continúe usándolo. NO: Está el acero del tanque exceptuado de ensayo de impacto por figura 2.1 de API 650 ó figura 5.2 de API 653. SI: Continúe usándolo. NO: Es el tanque llenado al menos un día a temperatura de acuerdo a API 650 2.2 SI: Continúe usándolo. NO. Vaya a 3) ó 9)
  • 34.
    API 653 “Inspección,Reparación, Alteración y Reconstrucción de Tanques” R6 Pag. 3344 Ing. Rubén E Rollino r_rollino@yahoo.com rollinor@asme.org La aptitud para el servicio fue demostrada mediante prueba hidrostática. 9) Se realizo rerating del tanque en función de historial previo, restringiendo altura, restringiendo mínima temperatura o una combinación de ambos. En ambos casos la pregunta es: El tanque continúa con el mismo servicio: SI: Continúe usándolo. NO: Vaya a 11.
  • 35.
    API 653 “Inspección,Reparación, Alteración y Reconstrucción de Tanques” R6 Pag. 3355 Ing. Rubén E Rollino r_rollino@yahoo.com rollinor@asme.org 11) Cambio de servicio El nuevo servicio es más severo: NO: Continúe usándolo. SI: Cumple el tanque los requerimientos de API 650 SI: Continúe usándolo. NO: Vuelva al paso 3 y siguientes. Si no se toman medidas el tanque no es apto para el uso.
  • 36.
    API 653 “Inspección,Reparación, Alteración y Reconstrucción de Tanques” R6 Pag. 3366 Ing. Rubén E Rollino r_rollino@yahoo.com rollinor@asme.org
  • 37.
    API 653 “Inspección,Reparación, Alteración y Reconstrucción de Tanques” R6 Pag. 3377 Ing. Rubén E Rollino r_rollino@yahoo.com rollinor@asme.org
  • 38.
    API 653 “Inspección,Reparación, Alteración y Reconstrucción de Tanques” R6 Pag. 3388 Ing. Rubén E Rollino r_rollino@yahoo.com rollinor@asme.org 66.. IINNSSPPEECCCCIIOONN.. 66..11 GGEENNEERRAALL.. La inspección se realiza periódicamente para asegurar la integridad del tanque. estas inspecciones deben ser dirigidas por un inspector autorizado. 6.2 FRECUENCIA. La frecuencia de inspección esta influenciada por los siguientes factores: Naturaleza del producto almacenado. Resultados de inspecciones visuales. Sobreespesor y velocidades de corrosión. Riesgo de contaminación de aire o de agua. Condiciones en las inspecciones previas. Sistemas para prevención de corrosión. Localización del tanque ( riesgo). Sistema de detección de fuga. Cambio en el modo de operación. Requerimientos jurisdiccionales. Cambio de servicio. Se debe considerar la historia de servicio del tanque para establecer los intervalos de inspección y velocidades de corrosión. TIPOS DE INSPECCION. 66..33 EEXXTTEERRNNAA Inspecciones de Rutina Puede ser realizada por el usuario, utilizando personal con experiencia y conocimientos de la instalación. Frecuencia en base a historial. Inspección Externa. Debe ser realizada por un inspector autorizado. Frecuencia la menor entre 5 años o RCA/4N. (RCA es la diferencia entre el espesor medido y el mínimo requerido en mils y N es la velocidad de corrosión en mils por año) Inspección de espesores por ultrasonido. Pueden ser realizadas desde el exterior para determinar la velocidad de corrosión generalizada. Periodos entre inspecciones no deberían exceder lo siguiente:
  • 39.
    API 653 “Inspección,Reparación, Alteración y Reconstrucción de Tanques” R6 Pag. 3399 Ing. Rubén E Rollino r_rollino@yahoo.com rollinor@asme.org 5 años cuando la velocidad de corrosión no es conocida. (Velocidad de corrosión puede ser estimada tomando como referencia tanques con servicios similares) Cuando la velocidad de corrosión es conocida: El menor entre RCA/2N y 15 años) Inspección interna del tanque cuando está fuera de servicio puede sustituir al programa de medición de espesores por ultrasonido desde el exterior. Los intervalos no deben ser mayores a los establecidos. Verificación del sistema de protección catódica debe ser realizada de acuerdo a API 651. 66..44 IINNTTEERRNNAA.. Es primariamente requerida para determinar que el fondo: No está severamente dañado. Reunir los datos necesarios para la evaluación de mínimo espesor de fondo y parte inferior de cuerpo. Identificar y evaluar posibles asentamientos del fondo. Todos los tanques deben tener una inspección interna formal en períodos no mayores a los definidos en 6.4.2 y 6.4.3 El inspector autorizado responsable por la evaluación y debe asegurar la calidad de los END y que estén completos. Si la inspección interna se realiza solo para determinar el estado de integridad puede realizarse con el tanque en servicio utilizando métodos robóticos de medición de espesor y otros métodos capaces de determinar el espesor (electromagnéticos) combinados con evaluación de integridad como se describe en 4.4.1. 6.4.2 Los intervalos de inspección se determinan por medio de las velocidades de corrosión dadas en inspecciones previas. El intervalo de inspección debe ser tal que asegure que el espesor mínimo del fondo del tanque cuando se realice la próxima inspección, no sea menor a lo indicado en la tabla 6.1 y nunca mayor a 20 años. Cuando la velocidad de corrosión no es conocida y no existe experiencia con un servicio similar, el máximo intervalo entre inspecciones no puede superar los 10 años.
  • 40.
    API 653 “Inspección,Reparación, Alteración y Reconstrucción de Tanques” R6 Pag. 4400 Ing. Rubén E Rollino r_rollino@yahoo.com rollinor@asme.org Tabla 6-1 ESPESOR MINIMO DE LÁMINA DEL FONDO 6.4.3 INTERVALO DE INSPECCIÓN ALTERNATIVO Alternativamente el operador puede establecer el intervalo entre inspecciones basándose en los procedimientos de inspección basada en riesgo (RBI) combinando la evaluación de la probabilidad de que ocurra una falla o fuga y su consecuencia. RBI puede aumentar o disminuir los intervalos respecto del procedimiento indicado en esta norma. La evaluación inicial de RBI debe ser aprobada por un inspector autorizado y un ingeniero en tanques. Algunos de los factores a considerar al conducir RBI son: Materiales, incluyendo revestimientos y pinturas. Código de diseño y estándares utilizados para reparaciones. Método utilizado para determinar espesores. Disponibilidad y calidad de los datos. Métodos de análisis y confiabilidad de procedimiento para determinar estado de suelo, velocidad de corrosión. Métodos de detección de fuga.
  • 41.
    API 653 “Inspección,Reparación, Alteración y Reconstrucción de Tanques” R6 Pag. 4411 Ing. Rubén E Rollino r_rollino@yahoo.com rollinor@asme.org Efectividad de sistema de protección catódica, revestimientos, pinturas, etc. Calidad de mantenimiento y reparaciones efectuadas. Probabilidad y tipo de falla (fuga lenta, ruptura, fractura frágil) La existencia o no de barreras de contención bajo el fondo primario del tanque. Consecuencias Es importante que RBI sea conducido por personal experimentado, entrenado y con conocimientos en la aplicación del método y en tanques. Luego de realizada la evaluación pueden definirse las estrategias de inspección y acciones necesarias para reducir la probabilidad y/o consecuencia de fallas. El diseño del fondo del tanque/ fundación sin indicaciones de detección y contaminante de una fuga de fondo. 66..55 AALLTTEERRNNAATTIIVVAA DDEE IINNSSPPEECCCCIIOONN IINNTTEERRNNAA PPAARRAA DDEETTEERRMMIINNAARR EELL EESSPPEESSOORR DDEELL FFOONNDDOO.. En aquellos casos donde el diseño, tamaño y otros aspectos permiten determinar el espesor desde el exterior, se permite reemplazar la inspección interna por la externa, para cumplir los requerimientos de la tabla 6.1. 66..66 TTRRAABBAAJJOO PPRREEPPAARRAATTOORRIIOO PPAARRAA LLAA IINNSSPPEECCCCIIOONN IINNTTEERRNNAA.. Se deben preparar y seguir los procedimientos de trabajo seguro para que se garantice la seguridad, salud del personal y se prevengan daños en el lugar de trabajo. 66..77-- 66..88 LLIISSTTAA DDEE CCHHEEQQUUEEOO YY RREEGGIISSTTRROOSS.. Para la inspección deben utilizarse listas de chequeo (El apéndice C contiene guias para elaborar listas de verificación), y deben elaborarse registros que incluyan: Construcción, Historial de inspección e Historial de reparación y/o alteración.
  • 42.
    API 653 “Inspección,Reparación, Alteración y Reconstrucción de Tanques” R6 Pag. 4422 Ing. Rubén E Rollino r_rollino@yahoo.com rollinor@asme.org Construcción: Puede incluir placa de identificación, planos, especificaciones, Registros de construcción. Datos de ensayos y análisis de materiales Historial de inspección. Incluye registros de inspecciones y ensayos, información sobre condiciones inusuales, recomendaciones para corrección, velocidad de corrosión y cálculo de intervalos de inspección. Historial de reparación y/o alteración. Incluye toda la información acumulada desde la construcción y referida a reparaciones, alteraciones, reemplazos y cambios de servicio (producto, presiones y temperaturas) incluyendo experiencias con revestimientos protectores si la hubo. 66..1100 PPeerrssoonnaall ddee EENNDD. Debe cumplir con las calificaciones previstas en 12.1.1.2 pero no requiere ser certificado de acuerdo al apéndice D. Los resultados de las examinaciones con END deben ser considerados en la evaluación por parte del inspector autorizado.
  • 43.
    API 653 “Inspección,Reparación, Alteración y Reconstrucción de Tanques” R6 Pag. 4433 Ing. Rubén E Rollino r_rollino@yahoo.com rollinor@asme.org 77.. MMAATTEERRIIAALLEESS.. 77..22 MMAATTEERRIIAALLEESS NNUUEEVVOOSS:: Todos los materiales nuevos utilizados en la reparación, alteración o reconstrucción de los tanques incluyendo accesorios, deben cumplir con los estándares actuales para tanques. 77..33 MMAATTEERRIIAALLEESS OORRIIGGIINNAALLEESS PPAARRAA TTAANNQQUUEESS RREECCOONNSSTTRRUUIIDDOOSS.. Se debe realizar una identificación de todos los materiales de las láminas del cuerpo y fondo. Materiales identificados de acuerdo a planos del contrato original, placa de identificación u otro documento aplicable no requieren identificación adicional. Materiales no identificados deben ser sometidos a análisis químico y pruebas de tracción de acuerdo a lo requerido en ASTM A 6 y A370, incluyendo pruebas de Charpy Valores de prueba de impacto deben satisfacer lo indicado en API 650. Cuando la dirección del laminado no es conocida deben tomarse dos probetas de tracción a 90 grados una de otra desde una esquina de cada lámina y una de ellas debe satisfacer los requerimientos requeridos. Para materiales conocidos, todas las láminas de cuerpo y fondo deben satisfacer como mínimo los requerimientos de propiedades mecánicas y química del material especificado incluyendo los requerimientos de espesor y temperatura de diseño dados en API 650. Materiales estructurales: Perfiles estructurales existentes que serán reutilizados, deben cumplir con los requerimientos de ASTM A 7 como mínimo. Materiales nuevos , deben cumplir con los requerimientos de ASTM A 36 o A992 como mínimo. Láminas para piso, techo y vigas contra viento: Si se utilizan materiales existentes para tanques reconstruidos, debe verificarse la corrosión y picaduras 77..44 CCoonnssuummiibblleess ppaarraa ssoollddaadduurraa:: Deben conformar la clasificación AWS que corresponda para su uso.
  • 44.
    API 653 “Inspección,Reparación, Alteración y Reconstrucción de Tanques” R6 Pag. 4444 Ing. Rubén E Rollino r_rollino@yahoo.com rollinor@asme.org 88.. CCOONNSSIIDDEERRAACCIIOONNEESS DDEE DDIISSEEÑÑOO PPAARRAA TTAANNQQUUEESS RREECCOONNSSTTRRUUIIDDOOSS.. 88..22 NNuueevvaass jjuunnttaass ssoollddaaddaass:: En cuerpos, las uniones nuevas deben ser a tope, con fusión y penetración completa y cumplir con el estándar actual. 88..33 JJuunnttaass ssoollddaaddaass eexxiisstteenntteess:: Deben cumplir los requerimientos del estándar original de construcción. 88..44 DDiisseeññoo ddee ccuueerrppoo:: Los espesores a ser utilizados cuando se verifica el diseño de tanques deben estar basados en mediciones efectuadas dentro de los 180 días anteriores a la relocalización del tanque. El máximo nivel de líquido debe ser determinado por cálculo, para cada anillo. Los esfuerzos máximos admisibles deben ser tomados de la tabla 5-2 de API 650. Para materiales no listados debe tomarse el menor entre 2/3 de la fluencia o 2/5 de la rotura.(Sd) Para determinar el máximo nivel de líquido en la prueba hidrostática se debe realizar de forma similar a lo indicado arriba pero para el caso de materiales no listados el máximo esfuerzo admisible a tomar es el menor entre ¾ de fluencia y 3/7 de rotura. (St) Si se requiere sobreespesor de corrosión, este debe ser restado del espesor actual. La eficiencia de junta y el máximo esfuerzo admisible, debe ser consistente con el método de diseño utilizado y el grado y tipo de inspección realizada. (para el caso de juntas existentes que no serán eliminadas ni reemplazadas, debe mantenerse los valores originales) 88..55 PPeenneettrraacciioonneess eenn eell ccuueerrppoo:: Nuevas penetraciones del cuerpo, vigas contra viento y techos deben cumplir con los requerimientos del estándar actual aplicable. Las existentes deben cumplir con el estándar aplicable. 88..77 TTeecchhoo:: Deben cumplir con el estándar aplicable. Si la nueva ubicación requiere mayor carga de diseño que la ubicación original, el diseño original debe ser evaluado.
  • 45.
    API 653 “Inspección,Reparación, Alteración y Reconstrucción de Tanques” R6 Pag. 4455 Ing. Rubén E Rollino r_rollino@yahoo.com rollinor@asme.org 88..88 DDiisseeññoo ssííssmmiiccoo:: Tanques que serán reconstruidos en zona sísmica 2 o mayor (API 650 tabla E-1) deben ser verificados respecto de estabilidad sísmica basado en el estándar aplicable utilizando las dimensiones y espesores del tanque reconstruido. Para la reconstrucción de tanques en zonas sísmicas se consideran los requerimientos del anexo E del código API 650.
  • 46.
    API 653 “Inspección,Reparación, Alteración y Reconstrucción de Tanques” R6 Pag. 4466 Ing. Rubén E Rollino r_rollino@yahoo.com rollinor@asme.org 99.. RREEPPAARRAACCIIOONN yy AALLTTEERRAACCIIOONN DDEELL TTAANNQQUUEE.. 99..11 GGEENNEERRAALLIIDDAADD La base para las reparaciones y alteraciones debe una equivalencia del código API 650. Los requerimientos de prueba hidrostática, ensayos no destructivos, criterios de aceptación para las soldaduras y reparaciones de las láminas del cuerpo y las soldaduras, están especificados en la sección 12. Todos los trabajos de reparación deben ser autorizados por el Inspector Autorizado o un ingeniero con experiencia en el diseño de tanques. El Apéndice F resume los requerimientos de los métodos de inspección y da los estándares de aceptación, calificación de los inspectores de ensayos no-destructivos y los requerimientos de los procedimientos. REPARACIONES EN EL CUERPO. 99..22 RREEEEMMPPLLAAZZOO DDEE LLÁÁMMIINNAASS.. El espesor mínimo para reemplazo del cuerpo se deberá calcular de acuerdo con el estándar aplicable. El espesor de la lámina de reemplazo del cuerpo no debe ser menor al mayor espesor nominal de cualquier lámina adyacente del mismo anillo. (excepto cuando exista una lámina reforzada) Se debe considerar cualquier cambio en las condiciones de diseño tal como gravedad específica, presión de diseño, nivel del líquido y altura del cuerpo. DIMENSION MINIMA DE LA LÁMINA DE REEMPLAZO DEL CUERPO. La dimensión mínima será la mayor entre 12 pulg. ó 12 veces el espesor de la lámina de reemplazo (el mayor). Las láminas de reemplazo pueden ser circulares, oblongas o cuadradas o rectangulares con las esquinas redondeadas, excepto cuando se reemplace una lámina completa del cuerpo. La figura 9-1 muestra los detalles típicos de láminas de reemplazo del cuerpo aceptables.
  • 47.
    API 653 “Inspección,Reparación, Alteración y Reconstrucción de Tanques” R6 Pag. 4477 Ing. Rubén E Rollino ; r_rollino@yahoo.com ; rollinor@asme-org API 653 Fig. 9-1. Detalles aceptables para el reemplazo de material de las láminas del cuerpo. Cuando una o más láminas completas del cuerpo o segmentos del cuerpo de altura total del segmento van a ser eliminadas y reemplazadas, se deben mantener los requerimientos de espaciamiento mínimo especificado para las juntas verticales. Es aceptable quitar y reemplazar láminas enteras del cuerpo o segmentos del cuerpo de altura total, cortando y re-soldando a lo largo de las juntas horizontales existentes. Antes de soldar las nuevas juntas verticales, las juntas horizontales existentes se deben cortar a una distancia mínima de 12 in más allá de las nuevas juntas verticales. Las juntas verticales se deberán soldar antes de soldar las juntas horizontales.
  • 48.
    API 653 “Inspección,Reparación, Alteración y Reconstrucción de Tanques” R6 Pag. 4488 Ing. Rubén E Rollino ; r_rollino@yahoo.com ; rollinor@asme-org DISEÑO DE JUNTAS SOLDADAS. Las láminas de reemplazo se deben soldar con juntas a tope con penetración y fusión completa, excepto como se permite para las reparaciones del cuerpo con parches traslapados. Los diseños de las juntas para reemplazo de placas debe de acuerdo con API 650 5.1.5.1 a 5.1.5.3. Las juntas soldadas existentes deben cumplir con la especificación utilizada en la construcción. Juntas traslapadas pueden repararse de acuerdo al estándar original. Juntas de parches traslapados deben estar de acuerdo con API 650 5.2 y lo indicado más adelante en esta sección. (API 653 9.3) Para placas existentes de espesor mayor a 0.5 pulgada el extremo exterior de una junta a tope entre placa existente y placa de reemplazo, debe estar al menos a una distancia de 8 espesores de junta soldada o 10 pulgadas (lo que sea mayor). Igual distancia mínima aplica desde el filete de unión del anillo inferior al fondo. Excepto cuando la lámina de reemplazo se extiende hasta el fondo. Para juntas de espesor 0.5 pulgadas y menor, este espaciado puede reducirse a una distancia mínima de 6 pulgadas a juntas verticales existentes y 3 pulgadas para el caso de horizontales. (Ver figura 9.1) Otras restricciones aplican a láminas de tenacidad desconocida que no cumplen los criterios de excepción dados en 5.2. 99..33 RREEPPAARRAACCIIOONNEESS DDEELL CCUUEERRPPOO CCOONN PPAARRCCHHEESS TTRRAASSLLAAPPAADDOOSS La reparación del cuerpo con parches traslapados es una forma aceptable de reparación para tanques fabricados por soldaduras a tope, por láminas traslapadas soldadas o con cuerpos remachados cuando es solicitado por el propietario. Estas reparaciones se consideran permanentes y estarán sujetas a los programas de inspección y mantenimiento del tanque. Estos criterios pueden aplicarse a reparaciones de este tipo existentes. (sin necesidad de aplicar los límites de espesores)
  • 49.
    API 653 “Inspección,Reparación, Alteración y Reconstrucción de Tanques” R6 Pag. 4499 Ing. Rubén E Rollino ; r_rollino@yahoo.com ; rollinor@asme-org Todos los materiales de reparación utilizados deben cumplir con los requerimientos del estándar aplicable de construcción y del código API 653. Las reparaciones del cuerpo con parches traslapados no se deben usar en ningún anillo del cuerpo cuyo espesor (original de construcción) exceda de 0.5in. Excepto que se permita en los parágrafos 9.3.3.2 y 9.3.4.3, el material de la reparación (parche) deberá ser el menor entre 0.5in y el espesor de las láminas del cuerpo adyacentes a la reparación, y no menor de 3/16 in. La forma de la lámina del parche de reparación puede ser circular, oblonga o cuadrada o rectangular. Todas las esquinas, excepto en la junta cuerpo-fondo, deberán ser redondeadas a un radio mínimo de 2 in. El perfil de las láminas de refuerzo de conexiones dado en API 650 es también aceptable. Las láminas del parche de reparación pueden cruzar las juntas verticales u horizontales a tope del cuerpo que han sido pulidas o esmeriladas a ras, pero deberán traslaparse como mínimo 6 in más allá de la soldadura del cuerpo. Los requerimientos de espaciado de la figura 9-1 deberán ser usados para localizar las láminas de reparación con respecto a las soldaduras existentes. Las láminas de reparación se pueden extender e interceptar con la junta externa cuerpo-fondo si los lados verticales interceptan la lámina del fondo con un ángulo de 90° y la soldadura cuerpo- fondo está conforme con la figura 9-2. Las láminas de reparación puestas por el lado interior del cuerpo se deberán colocar con una distancia mínima de 6 in entre las líneas de fusión de los filetes de soldadura del parche y la junta cuerpo-fondo.
  • 50.
    API 653 “Inspección,Reparación, Alteración y Reconstrucción de Tanques” R6 Pag. 5500 Ing. Rubén E Rollino ; r_rollino@yahoo.com ; rollinor@asme-org API 653 Fig. 9.2. Láminas de reparación traslapadas a la unión externa cuerpo- fondo. W = el menor espesor entre la lámina de reparación y la lámina del fondo. Las dimensiones verticales y horizontales máximas de las láminas de reparación son de 48 in y 72 in respectivamente. La dimensión mínima de la platina de reparación es de 4 in. Las láminas de reparación se deben conformar con la curvatura del radio del cuerpo. Las conexiones y sus refuerzos no deben quedar localizadas dentro de una reparación del cuerpo con parches traslapados. Previamente a la aplicación de una reparación del cuerpo con un parche traslapado, se deben inspeccionar por ultrasonido las áreas a ser soldadas para verificar el espesor remanente y que no hay defectos. 9.3.2 Las láminas traslapadas de reparación se pueden utilizar para el taponamiento de orificios ocasionados por la remoción de conexiones del cuerpo o la remoción de áreas severamente corroídas o erosionadas. La soldadura deberá ser continua en el perímetro de la lámina de reparación y en el perímetro interior del hueco en el cuerpo. El diámetro mínimo del hueco será de 2 in.
  • 51.
    API 653 “Inspección,Reparación, Alteración y Reconstrucción de Tanques” R6 Pag. 5511 Ing. Rubén E Rollino ; r_rollino@yahoo.com ; rollinor@asme-org Cuellos de conexión y láminas de refuerzo deben ser eliminados antes de colocar el parche. El espesor de la placa de reparación debe estar basado en el estándar original, utilizando una eficiencia de juntas no mayor a 0.7. El mínimo tamaño de parche es de 4 pulgadas con un traslape mínimo de 1 pulgada y traslape máximo de 8 espesores de cuerpo. El espesor de la lámina de reparación no debe exceder el espesor del cuerpo adyascente a la reparación. 9.3.3 La reparación con parches se utiliza también para: Reforzar áreas de láminas muy deterioradas que no estén en capacidad de resistir las cargas de servicio a las que está sometido el tanque. Reparar cuerpos que están por debajo del espesor de retiro, siempre y cuando se cumplan los requerimientos adicionales establecidos en los parágrafos 9.3.3.1 a 9.3.3.3 La selección del espesor de la lámina de reparación, debe realizarse sobre una base de diseño que conforme los estándares de construcción y API 653, usando una eficiencia de junta no mayor a 0.35, perímetro con filete completo, No exceder el espesor de la lámina a reparar en más de un tercio con un máximo de 1/8in. Y el espesor no debe exceder 0.5 in. 9.3.4 Parches pueden ser utilizados para reparar pequeñas fugas del cuerpo o minimizar el potencial de fugas de picaduras severas aisladas o picaduras generalizadas en un área amplia, si se cumplen los requerimientos adicionales establecidos en los parágrafos 9.3.4.1 a 9.3.4.6 de API 653. (Espesor remanente del cuerpo excluyendo agujeros y picaduras cumple los requerimientos de espesor mínimo dados en 4.3.2 y 4.3.3. El espesor de la lámina de reparación se calcula para soportar las cargas de prueba hidrostática asumiendo que existe un agujero y eficiencia de junta no mayor a 0.35). Aplican los mismos requerimientos indicados arriba para el espesor de la lámina de reparación. 99..44 RREEPPAARRAACCIIOONN DDEE DDEEFFEECCTTOOSS DDEE LLAA LLÁÁMMIINNAA DDEELL CCUUEERRPPOO.. La necesidad de reparación de imperfecciones como grietas, entallas, defectos que se producen después de la remoción de soportes, picaduras muy dispersas y áreas corroídas descubiertas durante la inspección deben ser tratados caso por caso de acuerdo con la sección 4. En áreas donde el espesor de la lámina excede las condiciones de diseño se permite esmerilar las irregularidades a un contorno suave siempre que el espesor remanente sea adecuado para las condiciones de diseño.
  • 52.
    API 653 “Inspección,Reparación, Alteración y Reconstrucción de Tanques” R6 Pag. 5522 Ing. Rubén E Rollino ; r_rollino@yahoo.com ; rollinor@asme-org Si el espesor remanente es menor al requerido puede efectuarse una reparación por deposición de soldadura debiéndose efectuar examinación y ensayo de acuerdo a lo indicado en 12.1.8. Si se trata de áreas extensas debe considerarse la conveniencia de efectuar reparaciones mediante reemplazo de secciones con soldaduras a tope o parche traslapado. 99..55 AALLTTEERRAACCllOONN DDEE LLOOSS CCUUEERRPPOOSS PPAARRAA CCAAMMBBIIAARR LLAA AALLTTUURRAA.. La altura del cuerpo modificado debe estar de acuerdo al estándar aplicable, teniendo en cuenta todas las cargas como vientos y sismos. 99..66 RREEPPAARRAACCIIOONN DDEE SSOOLLDDAADDUURRAASS DDEEFFEECCTTUUOOSSAASS.. Imperfecciones de la soldadura como grietas, faltas de fusión, escoria y porosidad que requieran reparación deben ser eliminados. Soldadura adicional para socavado inaceptable y uniones soldadas que presenten pérdida de metal debido a corrosión. Generalmente no es necesario eliminar sobreespesores de soldadura existentes, mayores que los permitidos por API 650 si existe un historial de servicio satisfactorio. A menos que se considere que puede ser perjudicial. Socavaduras no aceptables pueden ser reparadas por adición de soldaduras o esmerilado. Golpes de arco deben ser reparados por esmerilado o soldadura. Si se reparan por soldadura deben ser esmerilados al ras. 99..77 RREEPPAARRAACCIIOONN DDEE LLAASS PPEENNEETTRRAACCIIOONNEESS ((CCOONNEEXXIIOONNEESS)) DDEELL CCUUEERRPPOO.. Las reparaciones están de acuerdo con el estándar API 650. Se pueden adicionar refuerzos a boquillas existentes que no los tengan (ver figuras 9.3A y 9.3B). Como una alternativa la lámina de refuerzo puede ser colocada desde el interior siempre que exista suficiente proyección del cuello de la conexión hacia el interior.
  • 53.
    API 653 “Inspección,Reparación, Alteración y Reconstrucción de Tanques” R6 Pag. 5533 Ing. Rubén E Rollino ; r_rollino@yahoo.com ; rollinor@asme-org
  • 54.
    API 653 “Inspección,Reparación, Alteración y Reconstrucción de Tanques” R6 Pag. 5544 Ing. Rubén E Rollino ; r_rollino@yahoo.com ; rollinor@asme-org API 653 Fig. 9-3A. Detalle típico de adición de lámina de refuerzo a boquilla existente del cuerpo. API 653 Fig. 9-3B. Detalle típico de adición de lámina de refuerzo con forma de lápida (tombstone) a boquilla existente del cuerpo. 99..88 AADDIICCIIOONN OO RREEEEMMPPLLAAZZOO DDEE PPEENNEETTRRAACCIIOONNEESS DDEELL CCUUEERRPPOO.. Penetraciones nuevas (agregado o reemplazo) deben cumplir los requerimientos de API 650 en cuanto a materiales, diseño y tratamiento térmico. El área de refuerzo requerida en API 650 3.7.2, debe determinarse utilizando el espesor requerido para el cuerpo según fórmula dada en 4.3.3.1.b de API 653, con la excepción de que el valor de S debe tomarse de la tabla 3.2 de API 650 o 20000psi para el caso de materiales desconocidos. H corresponde a la altura de liquido desde el eje central de la conexión. Puede utilizarse un valor de E=1,0 La penetración debe ser prefabricada en la condición de alivio térmico requerida en API 650 3.7.4. API 653 puede utilizarse cuando el material de refuerzo es de grupo IV a VI de API 650 y el cuerpo existente es de material grupo I a III. En penetraciones mayores a 2 pulg., NPS , se debe instalar una lámina insertada si la lámina del cuerpo no cumple con los criterios actuales de diseño de temperatura de metal y su espesor es mayor a 1/2 pulg. Adicionalmente: El diámetro mínimo de la lámina insertada debe ser 2 veces el diámetro de la penetración o el diámetro de la conexión más12 pulgadas (lo que sea mayor) y cuando se usa placa de refuerzo, el diámetro mínimo de la placa insertada debe ser el diámetro de la conexión más 12in. REQUERIMIENTOS Cuando se utiliza lámina de refuerzo el diámetro mínimo del refuerzo es el diámetro de la conexión más12 pulgadas . Si se utiliza diseño de refuerzo integral y el espesor de la placa insertada supera en más de 1/8in el espesor del cuerpo, la placa insertada debe tener una transición 1:4. Los espacios entre las soldaduras deben ser de acuerdo a API 653 figura 9-1. La unión entre la nueva lámina de refuerzo y la lámina del cuerpo existente debe ser a tope. La examinación debe ser de acuerdo a sección 12.
  • 55.
    API 653 “Inspección,Reparación, Alteración y Reconstrucción de Tanques” R6 Pag. 5555 Ing. Rubén E Rollino ; r_rollino@yahoo.com ; rollinor@asme-org 99..99 AALLTTEERRAACCIIOONN DDEE PPEENNEETTRRAACCIIOONNEESS EEXXIISSTTEENNTTEESS DDEELL CCUUEERRPPOO Las penetraciones existentes se modifican de acuerdo a los requerimientos de API 650. Cuando se instala un nuevo fondo arriba del fondo existente, puede ser necesario alterar penetraciones existentes en el anillo inferior del cuerpo. Tambien puede darse que no se cumplan las distancias entre soldaduras de la conexión existente y la nueva soldadura cuerpo-fondo puede no cumplir con los requerimientos de API 650. Opciones para alterar la penetración y/o reforzar las láminas son dadas en 9.9.2.1 a 9.9.2.3. Los refuerzos existentes pueden ser recortados para incrementar el espacio entre soldaduras (si los detalles modificados cumplen con API 650) La lámina de refuerzo existente puede ser eliminada y agregarse una nueva (no permitido para zonas aliviadas termicamente. Si esto no se conoce debe cumplirse con API 650 3.7.4) Cuando la mitad superior de la placa de refuerzo cumple los requerimientos de API 650, puede permanecer en su lugar sujeto a la aprobación del comprador. En este caso solo la mitad inferior requiere ser reemplazada. Las dos mitades deben ser provistas por un nuevo agujero testigo. El espesor de la lámina del cuerpo debe ser verificado después de agujereado el refuerzo y no debe ser menor a 0,5tmin.. Las soldaduras existentes deben eliminarse completamente y esmerilarse. (Ver figuras 9.3A y 9.3B) 99..1100 RREEPPAARRAACCIIOONNEESS EENN EELL FFOONNDDOO.. Reparar una parte del fondo con parches está permitido dentro de los límites indicados en 9.10.1.2. Ver figura 9.5 para detalles. La reparación puede ser: Reparación de una porción de fondo. En la zona crítica. Reemplazo de placas de fondo, colocación de un nuevo fondo sobre el existente o reemplazo del fondo existente.
  • 56.
    API 653 “Inspección,Reparación, Alteración y Reconstrucción de Tanques” R6 Pag. 5566 Ing. Rubén E Rollino ; r_rollino@yahoo.com ; rollinor@asme-org
  • 57.
    API 653 “Inspección,Reparación, Alteración y Reconstrucción de Tanques” R6 Pag. 5577 Ing. Rubén E Rollino ; r_rollino@yahoo.com ; rollinor@asme-org
  • 58.
    API 653 “Inspección,Reparación, Alteración y Reconstrucción de Tanques” R6 Pag. 5588 Ing. Rubén E Rollino ; r_rollino@yahoo.com ; rollinor@asme-org REPARACION DE UNA PORCION DE FONDO. La mínima dimensión de un parche que traslapa una soldadura de fondo o parche existente es 12in. Un parche de menos de 12in de diámetro se permite si es mayor o igual a 6in no se traslapa con una soldadura del fondo, no está ubicado sobre un parche existente y extiende al menos 2in más allá de la zona corroída. No deben ubicarse parches sobre zonas con “abombamiento” (por asentamiento) o distorsión mayor a los límites dados en el apéndice “B” Un parche puede colocarse sobre un aplastamiento o “abombamiento” si su dimensión no soportada no excede 12in en cualquier dirección y su espesor es al menos 1/4in y al menos tan grueso como el fondo y no traslapa soldaduras ni otros parches. (Excepto tanques según apéndice M de API 650 que deben tener parches de al menos 3/8in) REPARACIONES DENTRO DE LA ZONA CRITICA. El espesor máximo para parches en la zona crítica (ver definición en 3.9) es 1/4" y debe cumplir los requisitos de tenacidad de API 650 sección 2.2.9. Cuando los parches están dentro de una distancia de 6 in medida desde el cuerpo, deberán tener forma de lápida (tombstone), sus lados deben interceptar la junta cuerpo-fondo a aproximadamente 90°. La soldadura perimetral deberá tener dos pases como mínimo y debe ser examinada según lo indicado en la sección 12. (12.1.1.3 y 12.1.7.2) Instalación de un parche soldado a tope a otro parche existente o sobre otro parche no es permitido. La lámina de fondo que se encuentra debajo del parche debe cumplir los requerimientos dados en 4.4. Si se requieren reparaciones mayores a las indicadas arribas, debe reemplazarse la lámina de fondo afectada. (Espaciado entre soldaduras según API 650 3.1.5.4 y 3.1.5.5 y API 653 9.10.2.3) No se permiten parches si la temperatura de operación excede 200°F (94ºC) para acero al carbono o 100°F para acero inoxidable.
  • 59.
    API 653 “Inspección,Reparación, Alteración y Reconstrucción de Tanques” R6 Pag. 5599 Ing. Rubén E Rollino ; r_rollino@yahoo.com ; rollinor@asme-org El uso de reparaciones con parches que no cumplen los requerimientos dados arriba solo se permite si fue aprobado por un ingeniero experimentado en tanques de acuerdo a API 650 y la revisión incluyó fractura frágil, esfuerzos por asentamiento, temperatura, END, etc. Reparaciones por deposición de soldadura está limitada a picaduras o grietas. FONDO NUEVO SOBRE FONDO EXISTENTE. Un material de protección no corrosivo como arena, gravilla o concreto deberán ser usados entre fondo viejo y el nuevo. El corte del cuerpo debe ser paralelo al fondo. El nuevo fondo debe extenderse fuera del cuerpo. Se debe evaluar la posibilidad de implementar un sistema de detección de fugas. Las conexiones deben ser enrasadas al nivel del nuevo fondo. No requerido para tanques construidos con materiales que no superan 50.000psi de fluencia y se cumplen los requisitos dados en la norma en 9.10.2.1.5. Para tanques de techo flotante, el perfil del nuevo fondo debe permitir mantener el nivel del techo cuando este apoya sobre el fondo. Nuevas láminas deben instalarse sobre el fondo nuevo. ELIMINAR UN FONDO EXISTENTE (Total o reemplazo de partes). El cuerpo se debe cortar paralelo al fondo a una altura mínima de 0.5 in arriba de la soldadura cuerpo-fondo (Línea de corte B-B de figura 10.1) o Se deberá eliminar toda la soldadura cuerpo-fondo, incluyendo la zona afectada por el calor. Todas las áreas donde se efectuaron cortes o se eliminaron soldaduras por “arc gouging” deben ser examinadas por partículas magnetizables. Se permite reemplazar secciones del fondo fuera de la zona critica ( laminas rectangulares completas o sectores del fondo) cumpliendo con los requerimientos aplicables a la instalación de fondos nuevos según API 650. La instalación de un nuevo fondo después de quitar el existente debe cumplir con los requerimientos de API 650 , excepto en lo que modifique API 653 en 9.10.2.1.7 en cuanto a que no es requerido el enrase de conexiones para tanques construidos con materiales que no
  • 60.
    API 653 “Inspección,Reparación, Alteración y Reconstrucción de Tanques” R6 Pag. 6600 Ing. Rubén E Rollino ; r_rollino@yahoo.com ; rollinor@asme-org superan 50.000psi de fluencia y se cumplen los requisitos dados en la norma en 9.10.2.1.7. Si las láminas de cuerpo tienen tenacidad desconocida las nuevas soldaduras de fondo o lámina anular deben estar a menos a 3in o 5t (lo mayor) de las juntas verticales del cuerpo. En tanques con Protección Catódica debe considerarse el procedimiento de reemplazo de forma de no afectar la protección efectiva. La eliminación del fondo viejo es importante para prevenir corrosión galvánica. Debe considerarse la instalación de un sistema de detección de fugas, que sea fácilmente observable desde el exterior. AGREGADO DE NUEVAS PLACAS SOBRE EL FONDO: Si deben agregarse otras placas soldadas como ser para aislación, desgaste, etc., deben ser instaladas y examinadas de acuerdo a los requerimientos de la norma. Si el espaciamiento indicado en la figura 9.5 no puede ser cumplido debe examinarse la parte expuesta de estas soldaduras mediante Partículas Magnetizables o Líquidos Penetrantes.
  • 61.
    API 653 “Inspección,Reparación, Alteración y Reconstrucción de Tanques” R6 Pag. 6611 Ing. Rubén E Rollino ; r_rollino@yahoo.com ; rollinor@asme-org RREEPPAARRAACCIIOONN DDEE TTEECCHHOOSS.. 99..1111 FFIIJJOOSS El espesor mínimo de las nuevas láminas debe ser de 3/16 pulg. mas sobreespesor por corrosión. Si las cargas vivas superan 25psi el espesor debe ser analizado utilizando los esfuerzos admisibles dados en API 650 3.10.3. 99..1122 FFLLOOTTAANNTTEESS Para techos externos, cualquier método de reparación que establezca el techo a la condición requerida. Para techos internos la reparación debe ser realizada de acuerdo a los requerimientos del diseño original. Si no se conoce aplica el apéndice H de API 650. Reparaciones de zonas con pérdidas en pontones debe ser realizada remoldando la zona afectada o utilizando parches. 99..1133 RREEPPAARRAACCIIOONN OO RREEEEMMPPLLAAZZOO DDEE SSEELLLLOOSS DDEE TTEECCHHOO FFLLOOTTAANNTTEE.. Los sellos primarios y secundarios pueden ser removidos, reparados o reemplazados mientras el tanque se encuentra en servicio. Para reducir evaporación y peligro para los trabajadores, no se debería desmontar mas de 1/4 del sistema del sello del techo a la vez. 99..1144 HHOOTT--TTAAPPSS Los requerimientos cubren la instalación de conexiones radiales sobre tanques en servicio construidos con materiales que no requieren tratamiento térmico posterior a la soldadura. Hot taps no están permitidos en cuerpos de materiales que requieran alivio de tensiones según API 650, 3.7.4. Para láminas con tenacidad conocida los límites de tamaño de conexión y espesor de cuerpo son los dados en la tabla 9.1. Tabla 9.1: Hot Tap: Tamaño de conexiones y espesor de lámina de cuerpo Tamaño de conexión NPS (in) Mínimo espesor de lámina de cuerpo (in) < 6 3/16 < 8 1/4 < 14 3/8 < 18 1/2
  • 62.
    API 653 “Inspección,Reparación, Alteración y Reconstrucción de Tanques” R6 Pag. 6622 Ing. Rubén E Rollino ; r_rollino@yahoo.com ; rollinor@asme-org Para láminas de cuerpo con tenacidad desconocida, aplican las siguientes limitaciones: Tamaño de conexión limitado a NPS 4, Temperatura de la lámina debe estar por encima de la MDMT durante la operación de hot tap, Las conexiones deben reforzarse. (API 650 3.7.2; Espesor mínimo de refuerzo igual a espesor de cuerpo, diámetro mínimo de refuerzo igual a diámetro del corte más 2 in y Nivel máximo de liquido no debe producir un esfuerzo mayor a 7000psi en la elevación del hot tap) La mínima altura de líquido sobre el hot tap es de 3ft durante la operación de hot tap. La soldadura debe ser realizada con electrodo de bajo hidrógeno. La instalación no debe realizarse en zonas con láminaciones ni picaduras severas. Hot taps no están permitidos en techos o zonas de acumulación de gas. Los hot taps no están permitidos en medios donde puede producirse fisuración. (tal como fisuración cáustica o fisuración bajo tensiones) Procedimiento: de acuerdo a API Publ. 2201 El mínimo espaciado en cualquier dirección entre el hot tap y conexiones existentes adyacentes debe ser equivalente a la raíz cuadrada de RT. (R es el radio del cuerpo y T el espesor de la lámina de cuerpo, ambos en pulgada) El espesor en la lámina del cuerpo debe medirse al menos en cuatro lugares a lo largo de la circunferencia de la ubicación de la conexión. Deben utilizarse materiales de tenacidad reconocida a menos que se aplique las restricciones establecidas para materiales de tenacidad desconocida indicadas anteriormente. El extremo del tubo debe ser cortado de acuerdo al contorno y biselado desde el exterior para permitir una soldadura de penetración total. (figura 9.6) Después que el tubo es soldado al cuerpo, la lámina de refuerzo debe instalarse en una o dos piezas con la soldadura horizontal. La lámina de refuerzo debe soldarse a la conexión mediante soldadura a tope.
  • 63.
    API 653 “Inspección,Reparación, Alteración y Reconstrucción de Tanques” R6 Pag. 6633 Ing. Rubén E Rollino ; r_rollino@yahoo.com ; rollinor@asme-org La soldadura del refuerzo al cuerpo debe examinarse mediante END. El refuerzo debe ser ensayado neumáticamente de acuerdo al procedimiento dado en API 650. Después que se instaló la válvula en el extremo de la conexión y antes de realizar el corte debe ensayarse hidrostáticamente la conexión a una presión de al menos 1,5 veces la altura hidrostática. Toda la operación debe ser realizada por operarios calificados.
  • 64.
    API 653 “Inspección,Reparación, Alteración y Reconstrucción de Tanques” R6 Pag. 6644 Ing. Rubén E Rollino ; r_rollino@yahoo.com ; rollinor@asme-org
  • 65.
    API 653 “Inspección,Reparación, Alteración y Reconstrucción de Tanques” R6 Pag. 6655 Ing. Rubén E Rollino ; r_rollino@yahoo.com ; rollinor@asme-org 1100.. DDEESSMMAANNTTEELLAAMMIIEENNTTOO yy RREECCOONNSSTTRRUUCCCCIIOONN.. 1100..11 GGEENNEERRAALL Provee los procedimientos para desmantelar y reconstruir tanques soldados existentes. El trabajo debe estar autorizado por un inspector o ingeniero experto en diseño de tanques de almacenamiento. Los requerimientos de prueba hidrostática, END y criterios de aceptación de soldaduras son los indicados en la sección 12. 1100..22 LLIIMMPPIIEEZZAA YY LLllBBEERRAACCIIOONN DDEE GGAASSEESS.. El tanque debe estar completamente limpio y desgasificado antes de empezar el desmantelamiento. 1100..33 MMEETTOODDOOSS PPAARRAA EELL DDEESSMMAANNTTEELLAADDOO.. Cortar las láminas del techo, cuerpo y fondo en tamaños que se puedan transportar al nuevo sitio. FONDO. Si las láminas van a ser reutilizadas, pueden ser cortadas en las soldaduras de traslape o a lo largo de las soldaduras que permanecerán a un mínimo de 2 pulgadas de cualquier soldadura existente, excepto cuando los cortes cruzan las soldaduras existentes. Si el fondo va a ser utilizado, uno de los siguientes métodos es aceptable: El fondo puede ser cortado del cuerpo a lo largo de las lineas A-A y B-B que se muestran en la figura 10-1, desechando las soldaduras y la lámina del fondo unida directamente al cuerpo. Si todo el fondo va a ser reutilizado, el fondo puede ser cortado del cuerpo en la línea C dejando el cuerpo con parte del fondo unido a él. Si el tanque tiene una lámina anular, este anillo se puede dejar unido al cuerpo o ser eliminado cortando a lo largo de la línea B-B o eliminando de otra forma las soldaduras cuerpo-lámina anular existentes.
  • 66.
    API 653 “Inspección,Reparación, Alteración y Reconstrucción de Tanques” R6 Pag. 6666 Ing. Rubén E Rollino ; r_rollino@yahoo.com ; rollinor@asme-org CUERPO. Las láminas del cuerpo se pueden desmantelar usando uno de los siguientes métodos o combinación de los mismos: a) Cortando las juntas de las soldaduras existentes y la zona afectada por el calor. Para este propósito la mínima zona afectada por el calor será 0.5 del ancho de la soldadura o 1/4in, el que sea menor, a ambos lados de la soldadura. b) Cualquier anillo del cuerpo con espesor de 0.5in o menor puede ser desmantelado cortando a través de la soldadura sin eliminar la zona afectada por el calor. c) Los anillos del cuerpo se pueden desmantelar haciendo cortes verticales u horizontales a través del cuerpo a mínimo 6 in de las soldaduras existentes, excepto cuando los cortes cruzan soldaduras existentes. Los anillos de refuerzo, incluyendo los anillos de refuerzo por viento y los anillos superiores se pueden dejar unidos a las láminas del cuerpo o ser eliminados cortando las soldaduras de unión. El cuerpo se deberá cortar a lo largo de la línea B-B de la figura 10-1 mostrada. Las soldaduras de unión cuerpo-fondo no se deben re utilizar a menos que se reutilice el fondo completo.
  • 67.
    API 653 “Inspección,Reparación, Alteración y Reconstrucción de Tanques” R6 Pag. 6677 Ing. Rubén E Rollino ; r_rollino@yahoo.com ; rollinor@asme-org TECHO. Las láminas se cortan deshaciendo las soldaduras en traslape o cortando a lo largo de las soldaduras remanentes a un mínimo de 2 pulg. de la soldadura. Las estructuras se desmantelan removiendo los espárragos o deshaciendo la soldadura de fijación. MARCADO DE PIEZAS Las partes deben ser marcadas en forma durable para ayudar a la reconstrucción y mantener el historial en caso de que se requiera. Planos de distribución pueden ser de ayuda. Un mínimo de dos marcas deben ser realizadas en la parte superior e inferior de las láminas de piso para favorecer su alineación durante la reconstrucción 1100..44 RREECCOONNSSTTRRUUCCCCIIOONN.. SOLDADURA. Se deben soldar los tanques y sus accesorios estructurales de acuerdo al procedimiento especificado en API Std 650 y a los siguientes requerimientos: El espaciado de soldaduras debe estar de acuerdo a la figura 9.1 Nuevas soldaduras verticales deben ser desfasadas de las existentes en al menos 5t. No realizar soldaduras en superficies que estén húmedas, tampoco cuando la temperatura del metal base sea menor de 0°F. Cuando la temperatura está entre 0°F y 32°F (0°C) o el espesor excede 1in, debe precalentarse a una temperatura caliente a la mano (140°F) (60°C) dentro de una distancia de 3in de la zona a soldar.(ver requerimientos para precalentar láminas mayores a 1,5in en 10.4.4.3) Cada pase de un metal de soldadura se debe limpiar para eliminar la escoria y otros depósitos. Los bordes de todas las soldaduras deben llegar a la superficie de la lámina sin un ángulo agudo. La máxima profundidad de socavadura es 1/64in (0.4mm) para juntas verticales y 1/32in (0.8mm) para las horizontales. Las puntadas de fijación de juntas verticales, deben ser eliminadas cuando se realiza la soldadura manual. Cuando la soldadura es realizada con arco sumergido las puntadas deben ser limpiadas. Las puntadas deben ser realizadas de acuerdo a un procedimiento calificado según sección IX para filete o soldadura a tope. Si permanecen deben ser realizadas por un soldador calificado Se deben usar electrodos de bajo hidrógeno para soldaduras de arco manual con electrodo revestido, incluyendo la unión del primer anillo del cuerpo a las láminas del fondo o a la lámina anular de anillos de más de 0.5in de espesor de grupos I-III de API 650 y para todos los materiales de grupo IV-VI. Se deben usar electrodos de bajo hidrógeno para soldaduras de soportes y fijaciones temporarias o definitivas sobre materiales grupo IV, IVA, V ó VI. El sobreespesor de las nuevas soldaduras en todas las uniones a tope a cada lado de la lámina no debe exceder los espesores que se muestran en la tabla 10.1. Si se suelda sobre pintura apta para tal fin, esto debe ser incluido en la calificación del procedimiento de soldadura.
  • 68.
    API 653 “Inspección,Reparación, Alteración y Reconstrucción de Tanques” R6 Pag. 6688 Ing. Rubén E Rollino ; r_rollino@yahoo.com ; rollinor@asme-org Tabla 10.1: Máximo sobreespesor de nuevas soldaduras Máximo sobreespesor (in)Espesor (in) Juntas verticales Juntas horizontales < ½” 3/32 1/8 > ½ a 1” 1/8 3/16 >1” 3/16 1/4 RECONSTRUCCION DE FONDOS. Una vez punteadas las láminas de fondo se debe seguir una secuencia que resulte en la menor distorsión por contracción previendo una superficie plana. La primera soldadura a realizar es la de cuerpo-fondo (excepto puertas). RECONSTRUCCION DE CUERPOS. Las láminas que se van a soldar a tope deben acoplarse y fijarse en posición durante la soldadura. Desalineación de juntas verticales de espesor mayor a 5/8in no debe exceder el 10% del espesor de la lámina con un máximo de 1/8in. Para espesores que no superan 5/8in no debe excederse 1/16in de desalineación. Las juntas verticales deben completarse previo a las horizontales. En juntas horizontales el borde de la lámina superior no de proyectarse en ningún punto, más del 20% más allá de la cara de la lámina inferior con un máximo de1/8in. Para láminas de espesor menor a 5/16in se admite hasta 1/16in. Para uniones verticales y horizontales de material de mas de 1,5in se requieren procedimientos de pases múltiples de soldadura que no excedan 3/4 pulg. de depósito máximo y un precalentamiento mínimo de 200°F. RECONSTRUCCION DE TECHOS. No hay requerimientos especiales. 1100..55 TTOOLLEERRAANNCCIIAASS DDIIMMEENNSSIIOONNAALLEESS Las tolerancias se establecen para obtener una reconstrucción de aceptable apariencia e integridad estructural para permitir un funcionamiento apropiado de los techos flotantes y sellos. Las medidas deben tomarse antes de la prueba hidrostática. VERTICALIDAD. La pérdida máxima de verticalidad de la parte superior del cuerpo no debe exceder de 1/100 de
  • 69.
    API 653 “Inspección,Reparación, Alteración y Reconstrucción de Tanques” R6 Pag. 6699 Ing. Rubén E Rollino ; r_rollino@yahoo.com ; rollinor@asme-org la altura total del tanque, con un máximo de 5 pulg. Esta misma tolerancia se aplica para las columnas de soporte del techo. Para tanques con techo flotante interno aplican los requerimientos más exigentes entre los indicados arriba y el apéndice H de API 650. El máximo desvío de la verticalidad en un anillo de cuerpo no debe exceder las tolerancias de fabricación dadas en ASTM A6 ó A20. (Según sea aplicable) OVALIZACION Un pie arriba de la unión fondo-cuerpo: No debe excederse lo indicado en la tabla 10.2. Más arriba: Tres veces lo indicado en la tabla 10.2. Tabla 10.2: Máxima Ovalización Diámetro del tanque (pie) Tolerancia de radio (in) < 40 + 1/2 40 a < 150 + 3/4 150 a < 250 + 1 > 250 + 1 1/4 CRESTA (PEAKING). No debe exceder 0.5", medido con una regla horizontal de 36" de longitud. Esta regla debe tener el contorno igual al radio exterior del cuerpo. CINTURA (BANDING). No debe exceder 1", medido con una regla vertical de 36" de longitud. FUNDACIONES Para obtener las tolerancias mencionadas anteriormente es esencial que la fundación lo permita. Cuando se especifica un plano horizontal para la fundación o cuando se especifica un plano inclinado, las tolerancias son las siguientes: Cuando existe anillo de concreto, el tope del anillo se debe nivelar dentro de: +1/8" en cualquier 30 ft de la circunferencia y dentro de : +1/4" en la circunferencia total medida desde la elevación promedio. Cuando no existe anillo de concreto, la base bajo el cuerpo se debe nivelar dentro de : +1/8" en cualquier 10 ft de circunferencia y dentro de +1/2" en la circunferencia total medida del promedio de elevación. Para el caso del plano inclinado las diferencias de altura deben calcularse respecto del nivel especificado para el punto más alto y compararse con las diferencias de altura calculadas.
  • 70.
    API 653 “Inspección,Reparación, Alteración y Reconstrucción de Tanques” R6 Pag. 7700 Ing. Rubén E Rollino ; r_rollino@yahoo.com ; rollinor@asme-org
  • 71.
    API 653 “Inspección,Reparación, Alteración y Reconstrucción de Tanques” R6 Pag. 7711 Ing. Rubén E Rollino ; r_rollino@yahoo.com ; rollinor@asme-org 1111.. SSOOLLDDAADDUURRAA.. CCAALLIIFFIICCAACCIIOONNEESS DDEE SSOOLLDDAADDUURRAA. Los procedimientos de soldadura (WPS), los operadores de soldadura y los soldadores se deben calificar de acuerdo con la sección IX del código ASME, los requerimientos adicionales de API 650 y 653. Los procedimientos para estructuras como escaleras y plataformas, pero no su fijación al tanque, deben cumplir con AWS D.1.1, D1.6 o ASME IX incluyendo los S`WPS. La soldabilidad sobre materiales existentes debe ser verificada. Si la especificación del material es inexistente u obsoleta deben tomarse muestras del material existente. IIDDEENNTTIIFFIICCAACCIIÓÓNN YY RREEGGIISSTTRROOSS.. A cada soldador y operador de soldadura se le debe asignar un número, letra o símbolo de identificación. Los registros de esta identificación, además de la fecha y resultados de las pruebas de calificación del soldador deben estar disponibles para el Inspector. La identificación debe ser estampada a intervalos no mayores de 3ft. El estampado puede ser reemplazado por un registro que permita identificar a los soldadores que realizaron las soldaduras. Para techo y bridas de conexiones la identificación de soldadores no es requerida.
  • 72.
    API 653 “Inspección,Reparación, Alteración y Reconstrucción de Tanques” R6 Pag. 7722 Ing. Rubén E Rollino ; r_rollino@yahoo.com ; rollinor@asme-org 1122.. EENNSSAAYYOOSS YY PPRRUUEEBBAASS.. 1122..11 GGEENNEERRAALLIIDDAADDEESS.. Los END, calificación de personal y el criterio de aceptación se deben basar para su realización en API Std 650 o cualquier requerimiento suplementario dado. Toda nueva soldadura depositada o cualquier cavidad resultante de esmerilado o excavado térmicamente (arc gouging) debe ser examinada visualmente. END puede ser requerido en las secciones aplicables. Apéndice G puede ser utilizado como guía para calificación de personal y procedimientos cuando se usan herramientas MFL para inspeccionar fondos. PENETRACIONES DEL CUERPO: Ensayo Ultrasónico: Para detectar láminaciones: En el área afectada al adicionar una lámina de refuerzo o hacer una conexión en caliente (hot tap). Cavidades resultantes de esmerilado o excavado térmicamente (arc gouging): por ejemplo para eliminar soportes existentes deberán ser examinadas con Líquidos penetrantes o Partículas magnetizables. Soldaduras cuello-cuerpo, refuerzo-cuerpo y refuerzo-cuello: Deberán ser examinadas con Líquidos penetrantes o Partículas magnetizables. Considerar examinación adicional (Partículas fluorescentes y/o Ultrasonido para hot taps a cuerpos con tenacidad desconocida y espesor mayor a 0.5in y MDMT menor a lo indicado en figura 5.2. Soldaduras de conjuntos aliviados térmicamente: Líquidos penetrantes o Partículas magnetizables después del tratamiento y antes de la prueba hidrostática. IMPERFECCIONES DE SOLDADURA REPARADAS. Inspección visual, partículas magnéticas o tintas penetrantes: en cavidades por la remoción de defectos de soldadura. Radiografías o Ultrasonido en reparaciones de soldaduras a tope. Reparaciones en filete: Debe aplicarse un método apropiado de END. ACCESORIOS TEMPORALES Y PERMANENTES. Inspección visual: en soldaduras de accesorios permanentes y áreas de remoción de accesorios
  • 73.
    API 653 “Inspección,Reparación, Alteración y Reconstrucción de Tanques” R6 Pag. 7733 Ing. Rubén E Rollino ; r_rollino@yahoo.com ; rollinor@asme-org temporales. Partículas magnéticas o líquidos penetrantes: en soldaduras terminadas de accesorios nuevos permanentes (no incluyendo soldaduras fondo-cuerpo) y donde se quitaron accesorios (Materiales de grupos IV, IVA, V o VI) SOLDADURAS ENTRE LÁMINAS DEL CUERPO. Soldaduras nuevas entre láminas del cuerpo existentes y nuevas: Radiografía (Ver 12.2). y Partículas magnéticas: En láminas de espesor mayor a 1in en después de la limpieza de raíz antes de soldar desde el segundo lado y a la pasada final de cada lado. Soldaduras nuevas entre láminas nuevas: Radiografía de acuerdo con 12.2 SOLDADURA DEL CUERPO AL FONDO. Prueba de vacío: en soldaduras nuevas cuerpo-fondo (O aplicando un diesel oil liviano, dejando penetrar al menos 4 horas. Aplica también a primer pase.). En doble filete de penetración parcial puede presurizarse el volumen entre ellos a una presión de 15 psi y aplicar solución para detección de fugas. La soldadura existente debe ser examinada visualmente o por líquidos penetrantes o partículas magnetizables en la zona bajo un parche. Adicionalmente debe examinarse para verificar ausencia de grietas 6in a cada lado del parche. FONDOS. Inspección visual y prueba de vacío de soldaduras nuevas y reparaciones. Inspección visual y tintas penetrantes o partículas magnéticas: en el la raíz y pasada final de soldadura de parches en la zona crítica. LÁMINA DEL CUERPO. Inspección visual y partículas magnéticas o tintas penetrantes: en áreas reparadas. REPARACIONES CON PARCHES. Visual y tintas penetrantes o partículas magnéticas: en soldaduras de parches. TECHOS. Se examinan de acuerdo al estándar API 650 5.3.2.2 y 5.3.7. 1122..22 RRAADDIIOOGGRRAAFFIIAASS
  • 74.
    API 653 “Inspección,Reparación, Alteración y Reconstrucción de Tanques” R6 Pag. 7744 Ing. Rubén E Rollino ; r_rollino@yahoo.com ; rollinor@asme-org La localización y cantidad de radiografías debe estar de acuerdo con API 650 y adicionalmente con: Juntas verticales: Entre láminas nuevas no se requieren radiografías adicionales a lo especificado en API 650. Entre láminas nuevas y existentes se requiere una radiografía adicional en cada unión. Juntas reparadas en láminas existentes se requiere una radiografía adicional tomada en cada unión. Juntas horizontales: Entre láminas nuevas no se requieren radiografías adicionales a lo especificado en API 650. Entre láminas nuevas y existentes requiere una radiografía adicional para cada 50 pies de soldadura. Entre láminas ya existentes se debe tomar una radiografía adicional para cada 50 pies de soldadura. Intersecciones entre juntas verticales y horizontales: Entre láminas nuevas no se requieren radiografías adicionales a lo especificado en API 650. Todas las intersecciones en láminas existentes deben ser radiografiadas. En tanques reconstruidos, cada junta a tope en lámina anular debe ser radiografiada. Para reconstrucción de tanques: se requiere inspección adicional del 25% de todas las uniones soldaduras nuevas con chapas existentes. Toda lámina de cuerpo nueva o reemplazada y las uniones entre juntas nuevas y existentes deben ser radiografiadas. En una lámina de reemplazo circular debe tomarse por lo menos una placa radiográfica. Si el espesor es mayor a 1in debe radiografiarse 100%. En una lámina de reemplazo cuadrada o rectangular debe tomarse por lo menos una placa radiográfica en la junta vertical, una en la horizontal y una en cada esquina. Si el espesor es mayor a 1in debe radiografiarse 100%. En Penetraciones que utilizan láminas insertadas (9.8.2) debe radiografiarse completamente las soldaduras a tope. La longitud mínima de cualquier radiografía es de 6". Todas las películas radiográficas deben estar identificadas mostrando la localización, número de soldadura y el indicador de calidad radiográfica como mínimo. CRITERIO DE ACEPTACION. Soldaduras entre láminas nuevas y existentes deben evaluarse con la norma actual. Puede aplicarse la original para soldaduras existentes.
  • 75.
    API 653 “Inspección,Reparación, Alteración y Reconstrucción de Tanques” R6 Pag. 7755 Ing. Rubén E Rollino ; r_rollino@yahoo.com ; rollinor@asme-org 1122..33 PPRRUUEEBBAA HHIIDDRROOSSTTAATTIICCAA Una prueba hidrostática mantenida durante mínimo 24 horas debe ser efectuada cuando: Se ha reconstruido un tanque. Cuando al tanque se le han efectuado reparaciones o alteraciones mayores (ver API 653 parágrafo 3.23). A menos que sea exceptuada por API 653 parágrafo 12.3.2. Cuando una evaluación de ingeniería indica la necesidad de una prueba hidrostática debido a un cambio de severidad en el servicio tal como un aumento en la presión de operación, bajar la temperatura de servicio o utilizar un tanque que ha sido dañado. Cuando no se requiere prueba hidrostática: General: Cuando las reparaciones han sido revisadas y aprobadas por un Ingeniero con experiencia en el diseño de tanques de acuerdo con el código API 650. La excepción debe estar documentada por escrito. Cuando el dueño u operador lo ha autorizado por escrito. Además debe cumplirse: Reparaciones del Cuerpo: Los materiales nuevos que se usan en la reparación deben cumplir con los requerimientos del Estándar API 650. Procedimientos de soldadura calificados con materiales existentes o similares e incluir ensayos de impacto (API 650 7.2.2) Los materiales existentes deberán cumplir: Requerimientos de API 650 (séptima edición o posterior) Estar dentro del área “safe for use” de la figura 5.2. Los esfuerzos en el área de reparación no deben excede 7000 psi. calculados como sigue S=2.6HDG/t S = esfuerzo del cuerpo H = altura de llenado del tanque desde el fondo de reparación (ft) t = espesor del cuerpo en el área de interés (pulg.) D = diámetro del tanque (ft). G = gravedad especifica.
  • 76.
    API 653 “Inspección,Reparación, Alteración y Reconstrucción de Tanques” R6 Pag. 7766 Ing. Rubén E Rollino ; r_rollino@yahoo.com ; rollinor@asme-org Las soldaduras nuevas verticales, horizontales a tope y las soldaduras refuerzo-cuello y cuello cuerpo deben tener penetración y fusión completa. El pase de raíz de la soldadura de fijación de conexiones debe ser limpiado y examinado con partículas magnéticas o líquidos penetrantes y ultrasonido. Examinación de acuerdo a lo requerido en 12.1.5. Soldaduras terminadas 100% radiografiadas. Reparación del fondo dentro de la zona crítica: Las reparaciones del anillo anular deben cumplir con los requerimientos de materiales y esfuerzos dados en éste estándar, ser examinada visualmente previo a soldadura y debe examinarse el pase de raíz y la soldadura terminada con partículas magnéticas o líquidos penetrantes. Soldaduras a tope de Lámina anular también deben examinarse por ultrasonido Reparación de la soldadura del cuerpo - fondo: Debe cumplir con los siguientes requerimientos: La soldadura reemplazada debe cumplir con los requerimientos de tamaño del estándar API 650 parágrafo 3.1.5.7 y la sección reemplazada no representa más del 50% de la sección requerida. La soldadura de un lado se puede eliminar y reemplazar completamente sin que exceda una longitud de 12". Reparaciones que reemplazan más del 50% de la sección requerida no están más cerca que 12in una de otra incluyendo reparaciones del otro lado. El pase de raíz y la soldadura terminada deben ser examinadas visualmente y también con partículas magnéticas o líquidos penetrantes. Elevaciones menores del cuerpo. Los materiales de cuerpo y zona critica indicados más arriba para zona critica.(Ver API 653 parágrafo 12.3.2.2.3). El ingeniero debe considerar todas las variables para aplicar la excepción a la prueba hidrostática. Aptitud para el servicio. El dueño u operador del tanque puede utilizar una metodología del tipo de aptitud para el servicio o similar para exceptuar una prueba hidrostática. El procedimiento no está incluido en este estándar. Debe ser aplicado por un ingeniero experimentado en diseño de tanques de almacenaje y en la aplicación de la metodología a aplicar. 1122..44 PPRRUUEEBBAASS DDEE FFUUGGAASS.. A las láminas de refuerzo nuevas o alteradas se les realiza una prueba de fuga con aire y solución jabonosa, según el código API 650.
  • 77.
    API 653 “Inspección,Reparación, Alteración y Reconstrucción de Tanques” R6 Pag. 7777 Ing. Rubén E Rollino ; r_rollino@yahoo.com ; rollinor@asme-org 1122..55 MMEEDDIICCIIOONN DDEE AASSEENNTTAAMMIIEENNTTOOSS EENNSSAAYYOO HHIIDDRROOSSTTAATTIICCOO.. El asentamiento se chequea inicialmente con el tanque vacío en un número de puntos mínimo determinado por la fórmula: N = D/10 Donde: N = Mínimo número de puntos de medida del asentamiento. No menos que 8. Fracciones se redondean hacia arriba. Máximo espaciamiento entre puntos 32pie. D = diámetro del tanque (ft). El asentamiento debe ser evaluado de acuerdo al apéndice B
  • 78.
    API 653 “Inspección,Reparación, Alteración y Reconstrucción de Tanques” R6 Pag. 7788 Ing. Rubén E Rollino ; r_rollino@yahoo.com ; rollinor@asme-org 1133.. MMAARRCCAACCIIOONN yy CCUUSSTTOODDIIAA DDEE RREEGGIISSTTRROOSS.. 1133..11 PPLLAACCAA DDEE DDAATTOOSS Tanques reconstruidos de acuerdo a este estándar deben ser identificados con una placa de material resistente a la corrosión, que cuente con la siguiente información: Reconstruido a API 653. Edición o Número de revisión. Año de terminación de la reconstrucción. Estándar original (si es conocido). Diámetro Nominal. Altura Nominal. Altura máxima de liquido en operación. Gravedad específica. Nivel máximo de líquido. Nombre del contratista y Número del Tanque. Material para cada anillo del cuerpo. Temperatura máxima de operación. Esfuerzo máximo permisible en los cálculos de los anillos. 1133..22 GGUUAARRDDAA DDEE RREEGGIISSTTRROOSS Cuando el tanque ha sido evaluado, reconstruido o alterado la siguiente información debe pasarse al dueño. Cálculos de evaluación de integridad de los componentes, incluyendo evaluación de fractura frágil. Nivel del líquido y consideraciones de reparación o alteración. Planos de reparación y reconstrucción. Datos de: inspecciones, pruebas, radiografías, datos de construcción, Localización e identificación, Descripción del tanque (Diámetro, altura, servicio), Condiciones de diseño (Nivel de líquido, Gravidez especifica, esfuerzos admisibles, cargas de diseño inusuales), Materiales del cuerpo por anillo. Elevaciones del perímetro del tanque. Registros de completamiento de construcción,
  • 79.
    API 653 “Inspección,Reparación, Alteración y Reconstrucción de Tanques” R6 Pag. 7799 Ing. Rubén E Rollino ; r_rollino@yahoo.com ; rollinor@asme-org Criterios para aplicar excepción de la prueba hidrostática. 1133..33 CCEERRTTIIFFIICCAACCIIOONN La documentación requerida para la reconstrucción, inspección y certificación del diseño debe estar en conformidad con la información de los formatos dados en la figura 13.2. No. de Serie No. de Propietario Peso Capacidad Techo Flotante o Fijo Realizada por la organización de diseño de acuerdo a todos los requisitos aplicables del Estándar API 653. Edición, Revisión, Fecha Organización de Reconstrucción Representante Autorizado Fecha
  • 80.
    API 653 “Inspección,Reparación, Alteración y Reconstrucción de Tanques” R6 Pag. 8800 Ing. Rubén E Rollino ; r_rollino@yahoo.com ; rollinor@asme-org APENDICES. APENDICE A: Contiene información sobre ediciones pasadas de estándares API pata tanques de almacenamiento. Estándar API 12C "Especificación API para tanques de almacenamiento de combustibles soldados", fue reemplazada por API Std 650.
  • 81.
    API 653 “Inspección,Reparación, Alteración y Reconstrucción de Tanques” R6 Pag. 8811 Ing. Rubén E Rollino ; r_rollino@yahoo.com ; rollinor@asme-org AAPPEENNDDIICCEE BB -- EEVVAALLUUAACCIIOONN DDEELL AASSEENNTTAAMMIIEENNTTOO DDEELL FFOONNDDOO DDEELL TTAANNQQUUEE BB..11 IINNTTRROODDUUCCCCIIOONN Se debe realizar un monitoreo del asentamiento del fondo del tanque durante las operaciones de construcción, continuando dicho monitoreo durante la prueba hidrostática. Si se produce. asentamiento excesivo el tanque se debe vaciar. BB..22 TTIIPPOOSS DDEE AASSEENNTTAAMMIIEENNTTOO.. BB..22..11.. MMEEDDIICCIIOONNEESS DDEE EELLEEVVAACCIIOONN.. Los tipos principales de asentamiento consisten en aquellos que están relacionados con las láminas del fondo y el cuerpo del tanque. Se pueden registrar tomando mediciones de elevación alrededor de la circunferencia y a través del tanque. Las figuras B-1 y B-2 muestran localización recomendada para puntos de medición. Mediciones adicionales pueden ser requeridas para asentamientos localizados.
  • 82.
    API 653 “Inspección,Reparación, Alteración y Reconstrucción de Tanques” R6 Pag. 8822 Ing. Rubén E Rollino ; r_rollino@yahoo.com ; rollinor@asme-org FIGURA B-2: Mediciones de asentamiento de fondo (interno) Tanque fuera de servicio EEvvaalluuaacciióónn ddee aasseennttaammiieennttoo ddeell ccuueerrppoo.. B2.2 EVALUACION DE ASENTAMIENTOS DEL CUERPO. Puede deberse a una o varias de las siguientes causas: Asentamiento uniforme. Asentamiento por inclinación del cuerpo rígido (inclinación plana). Asentamiento fuera del plano (asentamiento diferencial
  • 83.
    API 653 “Inspección,Reparación, Alteración y Reconstrucción de Tanques” R6 Pag. 8833 Ing. Rubén E Rollino ; r_rollino@yahoo.com ; rollinor@asme-org Máximo espaciado entre puntos de medición 32 ft. Debe haber por lo menos 4 líneas de medición igualmente espaciadas. Ver 12.5.1.2 para la determinación de puntos. API 653 Fig. B 1. Medidas del asentamiento del cuerpo (Externo). API 653 Fig. B-2. Medidas del asentamiento del fondo (Interno). Tanque fuera de servicio.
  • 84.
    API 653 “Inspección,Reparación, Alteración y Reconstrucción de Tanques” R6 Pag. 8844 Ing. Rubén E Rollino ; r_rollino@yahoo.com ; rollinor@asme-org
  • 85.
    API 653 “Inspección,Reparación, Alteración y Reconstrucción de Tanques” R6 Pag. 8855 Ing. Rubén E Rollino ; r_rollino@yahoo.com ; rollinor@asme-org FIGURA B-3: Representación gráfica del asentamiento de fondo. Asentamiento uniforme: se puede predecir por adelantado, con una exactitud suficiente de los ensayos de suelos; este no induce esfuerzos en la estructura del tanque. Puede afectar tuberías, boquillas y fijaciones.. Asentamiento por inclinación del cuerpo rígido (inclinación plana): el tanque queda en un plano inclinado. Entre otros puede producir: Incremento en el nivel de líquido y aumento de los esfuerzos circunferenciales. Falla en los sellos de techos flotantes. Dificultar o impedir el movimiento del techo flotante. Afectar conexiones. Asentamiento fuera del plano (asentamiento diferencial): eEs causado por un asentamiento no planar del borde inferior del cuerpo debido a que el cuerpo es una estructura relativamente flexible. Este asentamiento induce esfuerzos adicionales en el cuerpo y puede producir una falta de circularidad en el borde superior del tanque. Puede causar puntos planos que se desarrollan en el cuerpo y afectar las boquillas que tengan tuberías fijas a ellas. También puede afectar el funcionamiento de techos flotantes. La figura B-3 muestra un asentamiento de este tipo. Fue construida en base a lo siguiente: El borde actual del asentamiento fue ploteado utilizando puntos alrededor del tanque como absisa. La distancia vertical entre la absisa y el punto más bajo de esta curva (punto 22) es el asentamiento mínimo y es llamado asentamiento uniforme. Una línea a través de este punto, paralela a la absisa, provee una nueva base o línea de referencia para nuevas mediciones de asentamiento, llamados “asentamientos ajustados” El plano de asentamiento rígido inclinado es representado por la curva del coseno optimo entre el máximo y mínimo valor del valor actual de asentamiento de borde. Existen muchos métodos para determinar la curva de coseno óptimo. La de menor precisión es la técnica de dibujo a mano alzada. Mejor método es utilizar la capacidad matemática y gráfica que brindan las computadoras. La distancia entre la curva irregular y la curva de coseno representa la magnitud del asentamiento fuera de plano (Ui en el punto i). El método más comúnmente utilizado y aceptado es utilizar un programa de cálculo para resolver las constantes a, b y c para encontrar la curva de coseno óptimo de la forma: Elevpred = a+bxcos(θ + c) Elevpred = Elevación prevista por la curva del coseno del ángulo θ.
  • 86.
    API 653 “Inspección,Reparación, Alteración y Reconstrucción de Tanques” R6 Pag. 8866 Ing. Rubén E Rollino ; r_rollino@yahoo.com ; rollinor@asme-org La curva de coseno óptimo es solo considerada válida si el valor de R2 > 0.9 Syy SSESyy R )(2 − = Syy = Suma de los cuadrados de las diferencias entre elevación promedio medida y la elevación medida SSE= Suma de los cuadrados de las diferencias entre elevaciones medidas y previstas. medida Obtener una curva de coseno válida estadísticamente puede requerir tomar más mediciones que las mínimas indicadas en la figura B-1. En muchos casos el asentamiento fuera de plano puede concentrarse en una o más áreas y el método de los cuadrados mínimos no es adecuado para predecir asentamientos localizados y no es conservador. En estos casos R2 es menor a 0.9. Una selección adecuada de a, b y c resultará en una diferencia pequeña ente elevación medida y prevista en casi todos excepto pocos puntos y R2 será mayor que 0.9 Un método de selección de a, b y c en estos casos es ignorar los pocos puntos que no aparentan pertenecer a la curva de coseno calculada originalmente y recalcular la curva óptima. Los puntos restantes serán de ayuda para estimar la curva real de asentamiento fuera de plano en los peores puntos. La curva B-4 muestra un ejemplo donde un punto a 135 grados está fuera de la curva inicial. R2 es 0.87 y S y es menor al máximo permitido. Ignorando el punto y recalculando la curva, R2 es incrementado a 0.98 y el asentamiento en ese punto es mayor al permitido. Las distancias verticales entre la curva irregular y la óptima representa la magnitud del asentamiento fuera de plano (Ui en el punto i). S es la deflexión de fuera de plano en el punto i. (Figura B-3) Mediciones de asentamiento fuera de plano deben ser tomadas cuidadosamente. En los casos de en el fondo del tanque pueden producir resultados erróneos. Lo mismo puede ocurrir con fondos reparados. Si las mediciones de asentamiento fuera de plano excede los límites dados en B.3.2 usando el método de la curva de coseno óptima en lugar de reparar puede realizarse una evaluación más rigurosa.
  • 87.
    API 653 “Inspección,Reparación, Alteración y Reconstrucción de Tanques” R6 Pag. 8877 Ing. Rubén E Rollino ; r_rollino@yahoo.com ; rollinor@asme-org B.2.3. ASENTAMIENTO DEL BORDE DEL FONDO. Ocurre cuando el cuerpo se asienta de una manera aguda alrededor de la periferia inferior del tanque, resultando en la deformación de la lámina del fondo cerca de la unión cuerpo fondo, En la Fig. B-5 de API 653 se ilustra este tipo de asentamiento y el punto de quiebre en el fondo,
  • 88.
    API 653 “Inspección,Reparación, Alteración y Reconstrucción de Tanques” R6 Pag. 8888 Ing. Rubén E Rollino ; r_rollino@yahoo.com ; rollinor@asme-org Las fórmulas dadas en B.3.4 sirven para evaluar este tipo de asentamiento, Alternativamente se puede efectuar un análisis detallado del esfuerzo que se desarrolla en el perfil deformado. Debe medirse el asentamiento del borde cuidadosamente, tomando en cuenta lo siguiente: Medidas tomadas donde el fondo no se encuentra en contacto con la tierra o fundación pueden subestimar o sobreestimar el asentamiento. La localización del punto de quiebre donde comienza el área de asentamiento requiere de un buen análisis. (ver figura B-5) Si el fondo del tanque es un cono inclinado hacia arriba o hacia abajo, el asentamiento B debe medirse desde una proyección del piso sin asentamiento, no desde el nivel encontrado (Ver Fig. B-6). B es definido en figura B-5. Bew es definido como el asentamiento de borde permisible en un área donde hay junta traslapada. Esencialmente paralela al cuerpo; + 20°. Be. Asentamiento permisible en un área donde no hay soldaduras en el fondo o las soldaduras son a tope o juntas traslapadas esencialmente perpendiculares al cuerpo, + 20°. (Ver figura B-4)
  • 89.
    API 653 “Inspección,Reparación, Alteración y Reconstrucción de Tanques” R6 Pag. 8899 Ing. Rubén E Rollino ; r_rollino@yahoo.com ; rollinor@asme-org La sección B.3.4 provee métodos para evaluación del asentamiento de fondo B respecto de los asentamientos permisibles Bew y Be. Como Be es mas conservativo que Be la aproximación más simple es hacer la evaluación inicial comparando B con Bew. Si se cumplen los criterios de aceptación, no es necesaria otra evaluación. De lo contrario pueden hacerse evaluaciones comparando B con Bew y Be por separado. Cuando existen juntas traslapadas con un ángulo arbitrario diferente a los indicados se permite interpolación entre Bew y Be tomando el ángulo aplicable. B.2.4 ASENTAMIENTO DEL FONDO CERCA DEL CUERPO. La figura B-7 ilustra un asentamiento cerca del cuerpo. Las fórmulas dadas en B.3.3 pueden ser usadas para valuar este asentamiento. Alternativamente
  • 90.
    API 653 “Inspección,Reparación, Alteración y Reconstrucción de Tanques” R6 Pag. 9900 Ing. Rubén E Rollino ; r_rollino@yahoo.com ; rollinor@asme-org un análisis de esfuerzos más riguroso puede ser realizado. B.2.4 ASENTAMIENTO DEL FONDO ALEJADOS DEL CUERPO. La figura B-8 ilustra asentamientos con distribución alejada del cuerpo. La aceptación de los asentamientos depende de los esfuerzos localizados y del diseño y la calidad de las soldaduras traslapadas del fondo (simple o múltiple pasada). Las fórmulas dadas en B.3.3 pueden ser usadas para valuar este asentamiento (Los límites aplican a juntas de simple pasada). SECTION A-A API 653 Fig. B-7. Depresiones cerca del cuerpo. R= Radio del circulo inscripto en la zona con depresión o elevación. B= Profundidad de asentamiento o altura de elevación.
  • 91.
    API 653 “Inspección,Reparación, Alteración y Reconstrucción de Tanques” R6 Pag. 9911 Ing. Rubén E Rollino ; r_rollino@yahoo.com ; rollinor@asme-org API 653 Fig. B-8. Depresiones alejadas del cuerpo, BB..33 DDEETTEERRMMIINNAACCIIOONN DDEELL AASSEENNTTAAMMIIEENNTTOO AACCEEPPTTAABBLLEE B.3.2 ASENTAMIENTO DE CUERPO. En función de las mediciones (B-2) calcular la máxima deflexión/distorsión fuera de plano permisible. S= Deflexión en pies (distorsión fuera de plano) L= Longitud de arco medida entre puntos. Y= Tensión de fluencia/cedencia (psi) E= Módulo de elasticidad. (psi) H= Altura del tanque en pies. B.3.3 ASENTAMIENTOS O PROTUBERANCIAS INTERNAS EN EL FONDO Medir la depresión o protuberancia. La dimensión máxima permisible es la obtenida por la siguiente fórmula.
  • 92.
    API 653 “Inspección,Reparación, Alteración y Reconstrucción de Tanques” R6 Pag. 9922 Ing. Rubén E Rollino ; r_rollino@yahoo.com ; rollinor@asme-org BB = 0.37*R BB = Máxima altura o profundidad de una depresión o protuberancia localizada. R = Radio inscripto de una depresión o protuberancia localizada La figura B-9 es una representación gráfica de esta fórmula. FIGURA B-9. Limites para asentamientos localizados en fondo aplicables para juntas soldadas de pasada simple. B3.4 ASENTAMIENTO DE BORDE. El máximo asentamiento de borde permisibles, Bew, es mostrado en la figura B-10 para áreas que incluyen juntas soldadas traslapadas de fondo. En áreas con asentamiento en las que la dimensión B medida, excede el 75% del máximo asentamiento permisible Bew debería inspeccionarse visualmente y con partículas magnetizables
  • 93.
    API 653 “Inspección,Reparación, Alteración y Reconstrucción de Tanques” R6 Pag. 9933 Ing. Rubén E Rollino ; r_rollino@yahoo.com ; rollinor@asme-org o líquidos penetrantes, todas las soldaduras de fondo-cuerpo y de fondo. Además todas las soldaduras dentro de las 12 pulgadas del lado opuesto al punto de quiebre (figura B-5) deberían inspeccionarse visualmente. Cualquier área sospechosa debería examinarse con partículas magnetizables o líquidos penetrantes. En ambos casos todas las indicaciones deberían ser reparadas o evaluadas por riesgo de fatiga antes de que el tanque vuelva al servicio. El máximo asentamiento Be para áreas en bordes sin soldaduras, con soldaduras a tope o traslapadas en el fondo que son esencialmente radiales al cuerpo (+ 20°), se muestra en la figura B-11. En áreas donde el asentamiento medido excede el 75% del asentamiento permisible, debería inspeccionarse visualmente y con partículas magnetizables o líquidos penetrantes, todas las soldaduras de fondo-cuerpo y de fondo. En ambos casos todas las indicaciones deberían ser reparadas o evaluadas por riesgo de fatiga y/o fractura frágil, antes de que el tanque vuelva al servicio. El asentamiento máximo permisible en zonas de borde con juntas traslapadas en cualquier otro ángulo puede ser interpolado entre Bew y Be de las figuras B-8 y B-9 y la siguiente fórmula: Ba=Be-(Be-Bew)senoa a= Angulo entre la soldadura y la línea neutra del cuerpo. Ba = Máximo asentamiento permisible para una soldadura en ángulo a. (Ver figura B-12) Notas: Be y Bew no contienen márgenes para futuro asentamiento. En general los asentamientos se producen el los primeros años de servicio y no son esperados asentamientos posteriores al menos que se modifiquen condiciones. Asentamientos de borde incrementan los esfuerzos secundarios. Si se efectúan reparaciones de soldadura en áreas donde el asentamiento excede 0.5Be, estos esfuerzos adicionales deberían evaluarse antes de la prueba de presión hidrostática.
  • 94.
    API 653 “Inspección,Reparación, Alteración y Reconstrucción de Tanques” R6 Pag. 9944 Ing. Rubén E Rollino ; r_rollino@yahoo.com ; rollinor@asme-org BB..44 RREEPPAARRAACCIIOONNEESS Cuando se exceden los límites de asentamiento permisibles se debe considerar la reparación de las áreas involucradas. (o realizar análisis más rigurosos) Dependiendo de la severidad y localización de los asentamientos, las reparaciones requeridas pueden ser la nivelación del suelo bajo el fondo del tanque o la reparación de la base, pudiendo requerir el uso de gatos para elevar y nivelar el cuerpo. El análisis del tipo de reparación a aplicar debería incluir el análisis del historial de operación, reparaciones previas, resultados de inspecciones previas, condición de la fundación del tanque, características del suelo, materiales y estimación del asentamiento futuro. (Ver 9.10 para reparaciones sugeridas) El análisis detallado de las áreas asentadas debería ser efectuado por un Ingeniero con experiencia en diseño de tanques y evaluación de asentamientos. El análisis debe considerar esfuerzos primarios y secundarios y el riesgo de fractura frágil.
  • 95.
    API 653 “Inspección,Reparación, Alteración y Reconstrucción de Tanques” R6 Pag. 9955 Ing. Rubén E Rollino ; r_rollino@yahoo.com ; rollinor@asme-org
  • 96.
    API 653 “Inspección,Reparación, Alteración y Reconstrucción de Tanques” R6 Pag. 9966 Ing. Rubén E Rollino ; r_rollino@yahoo.com ; rollinor@asme-org
  • 97.
    API 653 “Inspección,Reparación, Alteración y Reconstrucción de Tanques” R6 Pag. 9977 Ing. Rubén E Rollino ; r_rollino@yahoo.com ; rollinor@asme-org AAPPEENNDDIICCEE CC -- LLIISSTTAASS DDEE CCHHEEQQUUEEOO. Contiene las listas de chequeo sugeridas para la inspección con el tanque en servicio y fuera de servicio. AAPPEENNDDIICCEE DD -- CCEERRTTIIFFIICCAACCIIOONN DDEELL IINNSSPPEECCTTOORR AAUUTTOORRIIZZAADDOO.. El certificado de un inspector autorizado se otorga al aspirante que apruebe el examen y cumpla con la educación y la experiencia requerida por API. Esta certificación es válida por 3 años desde la fecha de emisión y es aceptado en todas las jurisdicciones y locaciones donde no se prohíba el uso del código API 653.
  • 98.
    API 653 “Inspección,Reparación, Alteración y Reconstrucción de Tanques” R6 Pag. 9988 Ing. Rubén E Rollino ; r_rollino@yahoo.com ; rollinor@asme-org AAPPEENNDDIICCEE FF -- EENNSSAAYYOOSS NNOO DDEESSTTRRUUCCTTIIVVOOSS.. F.1 INTRODUCCION. Este apéndice suministra los requerimientos de los ensayos no-destructivos (END) para reparación y reconstrucción. F.2 INSPECCION VISUAL. Entre otras inspecciones se requiere para la determinación de cavidades formadas por la remoción de parches, áreas reparadas de la soldadura cuerpo-fondo, áreas de las láminas de fondo reparadas con soldadura, soldaduras de puntos dejados en el lugar, cavidades producidas por la remoción de defectos de soldadura. F.3 EXAMEN DE PARTICULAS MAGNETICAS y LIQUIDO PENETRANTE. Para inspeccionar áreas de la lámina del cuerpo reparadas con soldadura, cavidades por remoción de defectos de soldadura, lámina del fondo restaurada por soldadura. F4 PRUEBA ULTRASONICA. Se requieren para inspeccionar áreas del cuerpo sobre las cuales se soldarán láminas de reparación, reparaciones de soldaduras a tope a menos que sean radiografiadas, reparaciones de las soldaduras a tope de la lámina anular después del pase final. F.5 PRUEBA DE VACIO. Requerida para evaluar láminas del fondo adonde puedan presentarse fugas, láminas del fondo restauradas por soldadura, soldaduras nuevas del fondo y para la soldadura cuerpo-fondo. F.6 PRUEBA DE TRAZA DE GAS. Es utilizada para evaluar soldaduras nuevas del fondo, a menos que ya se haya realizado la prueba de vacío. F.7 PRUEBA DE DIESEL. Es requerida para inspeccionar el primer y último pase de soldaduras nuevas de la unión cuerpo- fondo, las soldaduras del piso, del techo flotante y otras uniones que requieren hermeticidad de vapor o de líquido.
  • 99.
    API 653 “Inspección,Reparación, Alteración y Reconstrucción de Tanques” R6 Pag. 9999 Ing. Rubén E Rollino ; r_rollino@yahoo.com ; rollinor@asme-org F.8 PRUEBA DE FUGA DE AIRE. Es requerida para inspeccionar las soldaduras de lámina de refuerzo-cuerpo, lámina de refuerzo- boquilla, boquilla al cuerpo o para boquillas nuevas alteradas, pase inicial de las soldaduras del cuerpo-fondo por dentro y por fuera del cuerpo. F.9 EXAMEN RADIOGRAFICO. Se requiere para inspeccionar: Soldaduras a tope para instalar láminas insertadas tope se deben radiografiar completamente. Reparaciones de soldaduras a tope a menos que se hayan examinado con ultrasonido, Uniones nuevas de la lámina anular, Láminas insertadas nuevas o reubicadas y soldaduras de las láminas de la puerta. Juntas horizontales, verticales y de unión a cuerpo. (12.2 Juntas verticales y horizontales cuando se aplican excepciones a prueba hidrostática. (12.3.2.2.5) Los criterios de aceptación son los indicados en ASME VIII división 1, UW-51.b. Requerimientos para examinadores: ASNT nivel II o III. Nivel I puede ser utilizado si se le da criterios de aceptación y rechazo escritos y bajo supervisión de nivel II o III. Requerimientos de Procedimientos de acuerdo a sección V articulo 2. La siguiente tabla resume los principales requisitos de Examinación:
  • 100.
    API 653 “Inspección,Reparación, Alteración y Reconstrucción de Tanques” R6 Pag. 110000 Ing. Rubén E Rollino ; r_rollino@yahoo.com ; rollinor@asme-org Tema Soldaduras Requerimiento Visual MT/PT RT UT Vacio Diesel Fugas A Criterio de aceptación API 650 6.5 X A Criterio de aceptación ASME VIII ap. 6 MT A Criterio de aceptación ASME VIII ap. 8 PT A Criterio de aceptación ASME VIII UW-51.b X A Criterio de aceptación A acordar. API 650; 6.3.4 X C Soldaduras de nuevas láminas de cuerpo a láminas de cuerpo existentes 12.1.5 X C Zonas de limpieza por arco de pasada de raiz y terminación de nuevas soldaduras cuando el espesor del cuerpo supera 1in. 12.1.5 X C Areas del cuerpo reparadas por soldadura. 12.1.8 X X (X) (X) C Areas de limpieza de raiz por arco y terminación de soldaduras horizontales y verticales en cuerpo (excepciones a prueba hidrostática) 12-3-2-2-5 X (X) C Soldaduras verticales, horizontales y uniones de nuevas láminas a nuevas láminas y a láminas existentes. 12.2 X
  • 101.
    API 653 “Inspección,Reparación, Alteración y Reconstrucción de Tanques” R6 Pag. 110011 Ing. Rubén E Rollino ; r_rollino@yahoo.com ; rollinor@asme-org Tema Soldaduras Requerimiento Visual MT/PT RT UT Vacio Diesel Fugas C Areas del cuerpo donde se soldaran parches traslapados. 9.3-1-9 X CAV Cavidades por eliminación de refuerzos 12.1.2.2 X X CF Soldaduras de cuerpo-fondo que estarán debajo de un parche más 6 in adicionales 12.1.6 X CF Areas reparadas de soldadura cuerpo fondo (MT/PT después de pasada de raiz y terminación) 12.3.2.4.2 X X CF Soldaduras nuevas cuerpo-fondo ( a menos que se aplique gas trazador) 12.1.6 X CF Primera pasada de soldaduras nuevas fondo-cuerpo y soldadura terminada (al menos que se haga prueba de vacio) 12.1.7 X X CF Soldaduras nuevas en fondo ( a menos que se aplique gas trazador) 12.1.7 X CON Nuevas soldaduras de cuellos de conexión a cuerpo y refuerzo y soldadura de refuerzo a cuerpo. 12.1.2.3 X CON Areas donde se soldaran nuevos refuerzos o hot taps de conexiones 12.1.2.1 X CON Soldaduras de penetración total de cuellos de conexiones a cuerpo y refuerzo. (excepción a prueba hidrostática) 12.3.2.3.1b X CON Soldadura de nuevos refuerzos a cuerpo, conexión y soldadura de conexión a cuerpo de conexiones nuevas o modificadas 12.4 X
  • 102.
    API 653 “Inspección,Reparación, Alteración y Reconstrucción de Tanques” R6 Pag. 110022 Ing. Rubén E Rollino ; r_rollino@yahoo.com ; rollinor@asme-org Tema Soldaduras Requerimiento Visual MT/PT RT UT Vacio Diesel Fugas CyR Areas de limpieza de raiz por arco de soldaduras de penetración total a cuerpo y refuerzos. (excepción a prueba hidrostática) (RT solo a soldaduras terminadas) 12.3.3.2.6 X X DEF Cavidades formadas por eliminación de defectos. 12.1.3.1 X X EX Calificación de examinadores ASNT Nivel II o III (ver I) X X EX Calificación de examinadores (no hay requerimientos) X X EX Calificación de examinadores API 650 6.2.3 X EX Calificación de examinadores ASNT Nivel II o III (ver I) X EX Calificación de examinadores API 650 6.6.4 X F Filetes y reparaciones de filetes 12-1-3-3 y API 650 5.3.2.2 X F Soldaduras de fijaciones nuevas y zonas donde se eliminaron fijaciones 12.1.4.2 X X F Láminas de fondo incluyendo soldaduras que fijan parches y nuevas soldaduras 12.1.7.1 X X F Areas de fondo reparadas por soldadura. 12.1.7.3 X
  • 103.
    API 653 “Inspección,Reparación, Alteración y Reconstrucción de Tanques” R6 Pag. 110033 Ing. Rubén E Rollino ; r_rollino@yahoo.com ; rollinor@asme-org Tema Soldaduras Requerimiento Visual MT/PT RT UT Vacio Diesel Fugas F Láminas de fondo restauradas por soldadura. 12.1.7.3 X X F Láminas de fondo con pérdida potencial (paths) 12.1.7.1 X FC Zonas donde se ha eliminado soldadura de fondo- cuerpo cuando se elimina un fondo 9.10.2.2b X (MT) PA Pasada de raiz y terminación de soldaduras de parches a fondo en zona crítica 12.1.7.2 X X() PA Parches soldados sobre el fondo 12.1.7.1 y .2 X PAN Pasada de raiz y terminación de soldaduras a tope de láminas anulares. 12.3.2.3.1b X PAN Pasada de raiz y terminación de soldaduras a tope de láminas anulares y láminas de fondo en zona crítica. 12.3.2.3.1b X PAN Nuevas soldaduras en láminas anulares. API 650 6.1.1 X PAN Reparaciones de soldaduras a tope en láminas anulares 12.3.2.3.1b X PINS Soldadura de láminas insertadas-cuerpo (conexiones) 12.2.1.8 X PINS Soldaduras de láminas insertadas nuevas y de reemplazo y puertas. 12.2.1.6 X PR Procedimientos (no hay requerimientos) X X
  • 104.
    API 653 “Inspección,Reparación, Alteración y Reconstrucción de Tanques” R6 Pag. 110044 Ing. Rubén E Rollino ; r_rollino@yahoo.com ; rollinor@asme-org Tema Soldaduras Requerimiento Visual MT/PT RT UT Vacio Diesel Fugas PR Procedimiento de ensayo ASME V art. 6 PT PR Procedimientos de ensayo ASME V art. 7 MT PR Procedimientos de ensayo ASME V art. 2 X PR Procedimientos de ensayo ASME V x PR Procedimientos de ensayo API 650 5.3.5 X X PR Procedimientos de ensayo (P min= 3psi) API 650 6.6 X PUN Puntadas de soldadura que permanecen API 650 5.2.1.8 X PWHT Soldaduras tratadas térmicamente (antes de prueba hidrostática) 12.1.2.4 X X STOP Soldaduras a tope en tanques reconstruidos 12.2.1.5 X STOP Reparaciones de juntas a tope ( a menos que se se aplique el otro metodo volumetrico RT/UT) 12.1.3.2 X X TEC Soldaduras nuevas en techos diseñados herméticos ( a menos que se aplique gas trazador) API 650, 5.3.7 X TEC Soldaduras de techos flotantes y otras soldaduras que deban ser hermeticas. API 650 H.7.2 y C.4.2 X
  • 105.
    API 653 “Inspección,Reparación, Alteración y Reconstrucción de Tanques” R6 Pag. 110055 Ing. Rubén E Rollino ; r_rollino@yahoo.com ; rollinor@asme-org AAppéénnddiiccee GG :: CCaalliiffiiccaacciióónn ddee PPrroocceeddiimmiieennttooss yy EExxaammiinnaaddoorreess ddee FFoonnddooss Propietarios y Operadores pueden aplicar el apéndice G como está escrito o modificarlo de acuerdo a sus necesidades. Los examinadores de fondo son muy importantes para proveer seguridad de la integridad del tanque. Es importante el uso de personal y procedimientos calificados. Hay varias herramientas de END para la examinación de fondos. Algunas de ellas son complejas y requieren alto grado de conocimiento y habilidades. La efectividad de estas técnicas puede variar en función del equipamiento, el procedimiento y la habilidad del operador. A menudo el propietario u operador no tiene la posibilidad de determinar en forma fácil si la examinación del fondo ha sido efectiva para evaluar la condición del mismo. G.2 Términos Variables esenciales: Variables que no pueden ser cambiadas sin recalificar el procedimiento y/o operador. Variables no esenciales: Variables que pueden ser cambiadas sin recalificar el procedimiento y/o operador. Examinadores: Operadores de END y técnicos que proveen resultados de las indicaciones. Escaneo del fondo: Uso de equipos en grandes porciones del fondo para detectar corrosión. (Ejemplo MFL) Agencia de inspección Autorizada: Agencia que emplea a un inspector autorizado. (3.4) Prueba de calificación: Demostración de que el procedimiento y/o operador pueden encontrar y reportar pérdidas de
  • 106.
    API 653 “Inspección,Reparación, Alteración y Reconstrucción de Tanques” R6 Pag. 110066 Ing. Rubén E Rollino ; r_rollino@yahoo.com ; rollinor@asme-org espesor. Operador de escaneo. Persona que opera el equipo de escaneo. Dimensionamiento: Operación para determinar el espesor remanente. Usualmente acompañada por UT. Procedimiento de Examinación de Fondo de Tanque (TBP) Procedimiento calificado que contiene las variables esenciales y no esenciales para la examinación del fondo del tanque. Registro de Calificación de Examinador de Fondo de Tanque (TBEQ) Debe contener el registro de todas las variables esenciales y resultados de la calificación del operador en cuestión. Registro de Calificación de Procedimiento de Examinación de Fondo de Tanque (TBPQ) Debe contener el registro de todas las variables esenciales y resultados de la calificación del procedimiento. G.3 Procedimiento de Examinación de Fondo Cada Agencia de Inspección Autorizada que examine fondos de tanques es responsable por tener y usar un procedimiento. (TBP) Cada TBP debe contener las variables esenciales y no esenciales. G.5.4 provee lineamientos. G.4 Examinadores. Cada examinador necesita ser calificado para las tareas que realiza. Cada examinador deberia recibir por lo menos 40 horas de entrenamiento y ser examinado por escrito. El entrenamiento debería incluir: Instrucción y entrenamiento en el método de END que aplicará. Operación del equipo de examinación bajo supervisión de examinadores calificados. Durante la calificación debe elaborarse un TBEQ en el que deben registrarse las variables utilizadas: Variables esenciales de la calificación. Resultados de la calificación. Cantidad de horas de entrenamiento.
  • 107.
    API 653 “Inspección,Reparación, Alteración y Reconstrucción de Tanques” R6 Pag. 110077 Ing. Rubén E Rollino ; r_rollino@yahoo.com ; rollinor@asme-org Resultado de la calificación escrita. Recalificación: Cuando no está calificado para el TBP que aplicará. Cuando la agencia cambia el TBP y esto requiere recalificación. Cuando el operador no realiza escaneo de fondo por más de 6 meses. Cuando el operador no utiliza el TBP específico por más de 12 meses. Cuando hay razones para cuestionarlo. G.5 Prueba de calificación: Placas de prueba: Debe tener al menos 70 pies cuadrados (6.5 m2 ). Si no se utiliza el mismo material debe conocerse que la permeabilidad del material puede ser diferente y afectar a los resultados. Cantidad mínima de picaduras ubicadas del lado contrario al del escaneo. Espesor remanente (t) (in) Mínima cant de pits. < 0.05 2 0.05 < t < 0.5T 5 0.5T < t < 0.66T 4 T= Espesor nominal del fondo. t = espesor remanente del fondo. El propietario/operador puede considerar colocar otros defectos en zonas cercanas a los bordes. (ej. 6in) Cantidad mínima y tipos de picaduras ubicadas del lado del escaneo. Espesor remanente (t) (in) Mínima cant de pits. 0.05 < t < 0.5T 2 0.5T < t < 0.66T 2
  • 108.
    API 653 “Inspección,Reparación, Alteración y Reconstrucción de Tanques” R6 Pag. 110088 Ing. Rubén E Rollino ; r_rollino@yahoo.com ; rollinor@asme-org También debería haber un área de corrosión generalizada que represente corrosión del suelo de al menos 10in2 (64.5cm2 ) y un espesor remanente de aproximadamente 0.5T Criterios de aceptación: Los siguientes criterios deberian ser alcanzados. Procedimiento y/o operador. Espesor remanente (t) (in) Defectos a encontrar < 0.05 90 a 100% 0.05 < t < 0.5T 70 a 90% 0.5T < t < 0.66T 40 a 60% Area de corrosión general 100% Examinador. Debe ser capaz de encontrar las profundidades de defectos con la siguiente precisión.. Tipo de fondo Profundidad de defecto No pintado + 0.020in Pintura delgada < 0.030in + 0.030 Pintura gruesa > 0.030in A acordar Variables de la Calificación: Tabla G-1: Variables esenciales sugeridas para calificación de procedimiento. Variable esencial Utilizado durante el ensayo Calificado Equipo de medición El utilizado El mismo utilizado Equipo de provisión de datos El utilizado El mismo utilizado Procedimiento El utilizado El mismo utilizado Espesor de lámina (T) T T + 0.050; -0.130 Espesor de pintura (tc) (ver tabla G1) Distancia del cuerpo (ds) Ds El < entre 8in y ds Calibraciones críticas El utilizado Según fabricante Calibración de umbral (Th) Th <10%Th Calibración o prueba funcional El utilizado El mismo utilizado
  • 109.
    API 653 “Inspección,Reparación, Alteración y Reconstrucción de Tanques” R6 Pag. 110099 Ing. Rubén E Rollino ; r_rollino@yahoo.com ; rollinor@asme-org Tabla G-1: Variables esenciales sugeridas para calificación de procedimiento. Variable esencial Utilizado durante el ensayo Calificado Equipo de medición El utilizado El mismo utilizado Equipo de provisión de datos El utilizado El mismo utilizado Procedimiento El utilizado El mismo utilizado Espesor de lámina (T) T T + 0.050; 0.130 Espesor de pintura (tc) (ver tabla G1) Distancia del cuerpo (ds) ds El < entre 8in y ds Calibraciones críticas El utilizado Según fabricante Calibración de umbral (Th) Th <10%Th Calibración o prueba funcional El utilizado El mismo utilizado