SISTEMA CONTRA INCENDIOS


 Un sistema contra incendio es un sistema utilizado para controlar o extinguir el
fuego en un edificio. Los elementos básicos de estos sistemas incluyen aspersores
             o salidas de mangueras y las tuberías de alimentación.

Un sistema contra incendio está integrado por una fuente de abastecimiento, un
   sistema de tuberías de alimentación y tomas de mangueras o aspersores.

La fuente de abastecimiento es, según lo establecido en reglamentos, un depósito
de agua ubicado en el edificio, que debe estar siempre lleno, a fin de proveer agua
  en el momento necesario. Otras posibilidades, en lo referente a las fuentes de
abastecimiento, pueden ser las tomas siamesas que se colocan en la parte frontal
de los edificios, que permiten, en casos necesarios, el suministro de agua a partir
        de camiones cisterna o de la red municipal, a través de las mismas.
Un sistema de tuberías de alimentación, es un arreglo de tuberías, válvulas y salidas de
 agua, instaladas de tal manera, que el agua puede ser descargada a través de mangueras o
        aspersores, con objeto de extinguir el fuego. Las líneas de alimentación son
     tuberías, usualmente colocadas en forma vertical, que pueden estar ocultas o no
        dependiendo del tipo de edificio, que provienen de una o varias fuentes de
abastecimiento, que van hacia las tomas contra incendio o los aspersores, y que se utilizan
        para conducir el agua que se destina al control o extinción de los incendios.

    Las tomas para mangueras, como su nombre lo indica, son dispositivos a los que se
 conectan mangueras, a fin de poder distribuir el agua en caso de incendio. Los aspersores
  son elementos que permiten distribuir el agua en forma regular a través de los mismos;
       éstos pueden ser automáticos o abiertos. Los automáticos están normalmente
 cerrados, pero tienen detectores de calor, de tal manera, que se abren sin necesidad de la
   presencia humana, en el momento en que se detectan elevaciones de calor fuera de lo
normal; los aspersores de tipo abierto, como su nombre lo indica, están permanentemente
abiertos y, al momento de operar el sistema contra incendios, distribuyen el agua en forma
                           homogénea en su área de influencia.
TIPOS DE SISTEMAS CONTRA
          INCENDIOS



    Los sistemas contra incendios, usualmente utilizados, son los que cuentan con tomas de
                 mangueras o redes de hidrantes y los que utilizan aspersores.

     A) SISTEMA DE TOMAS DE MANGUERAS O DE REDES DE HIDRANTES

  Este tipo de sistema consiste en una serie de tuberías que se extienden a partir de la bomba de
 incendios hasta el último piso, con tomas a la altura de cada piso para poder conectar a ellas las
                                   mangueras de los bomberos.

Las tuberías que suministran el agua a toda la red, pueden estar siempre llenas o no, por lo que se
 conocen como sistema de tuberías mojadas o secas, respectivamente. El primer tipo, de tuberías
         mojadas, es el más común; el segundo, es poco usado y, en las ocasiones en que se
utiliza, generalmente es en zonas en las que existe el riesgo de congelamiento del agua. Todas las
  tuberías de que constan estos sistemas contra incendio, deben ser independientes de la red de
                                 distribución de agua del edificio.
B) SISTEMAS CONTRA INCENDIOS CON ASPERSORES

     Estos sistemas consisten en una red horizontal de tuberías formando
 mallas, instaladas inmediatamente del cielo raso en los edificios. Los sistemas
contra incendio de este tipo más utilizados son los siguientes: sistema húmedo
   de tuberías, sistema seco de tuberías, sistema de inundación y sistema de
acción anticipada. Las características más importantes de cada uno de ellos son
                                  las siguientes.
I) Sistema húmedo de tuberías

Este sistema es el más común de los cuatro tipos usados en los sistemas contra
 incendio. Consiste en una red de tuberías con agua bajo presión; aspersores
automáticos son conectados a la red, de tal manera, que cada aspersor protege
un área específica. Cuando se incremento el calor cerca de cualquier aspersor,
  éste opera de manera inmediata y en forma independiente a los demás. La
                siguiente figura muestra un sistema de este tipo.
II) Sistema seco de tuberías

Es el más utilizado después del sistema húmedo, y es similar al sistema húmedo,
 excepto que el agua es contenida en la red de tuberías por medio de una válvula
          especial, que impide el paso del agua hacia el sistema de tuberías.
 Bajo condiciones normales de operación, el aire presurizado dentro del sistema
     mantiene la válvula cerrada; la operación de uno o más de los aspersores
automáticos, permite que el aire escape, originando que la válvula se abra, con lo
  cual el agua fluye hacia la tubería para suprimir el fuego. Este sistema es usado
   frecuentemente, en sitios donde existe peligro de congelación del agua en las
tuberías y también, en edificios, donde es importante la reducción de ruidos. Un
                sistema de este tipo se muestra en la figura siguiente.
III) Sistema de inundación

    Este sistema, que se muestra en la siguiente figura, es un tipo de sistema
contra incendios que utiliza aspersores abiertos. Una válvula especial retiene el
     agua bajo condiciones normales, y un sistema de detección de fuego es
 utilizado en forma independiente, para activar el sistema en caso de incendio.
 El sistema de detección contra incendio abre la válvula de inundación, con lo
 cual el agua fluye hacia la red de tuberías, saliendo en los aspersores abiertos.
   Este tipo de sistema se utiliza en edificios que guardan material altamente
                                    inflamable.
IV) Sistema de acción anticipada:

 Este sistema es similar al de inundación, excepto que usa aspersores automáticos
  en lugar de aspersores abiertos (Véase la figura siguiente). No tiene agua en las
tuberías bajo condiciones normales de operación; una presión constante de aire es
   mantenida en la red de tuberías a fin de verificar la hermeticidad de la misma;
cualquier disminución de la presión es un indicador de escurrimientos en la red de
     tuberías. De la misma manera que en el sistema de inundación, un sistema
    separado de detección de incendios es utilizado para activar una válvula que
 admite agua en las tuberías. Debido a la utilización de aspersores automáticos, el
flujo de agua en los aspersores no ocurre hasta que el calor del fuego active uno o
más aspersores. Este tipo de sistema de control de incendios, se utiliza en sitios en
      donde descargas accidentales de agua, pueden causar daños importantes.
El caudal de agua necesario para los hidrantes será:

                   C = Cm x Nº

                     Siendo:
      C; Caudal de agua necesaria en l/min.
Cm; Caudal mínimo por salida de 70 mm en l/min.
        Nº; Número de salidas de 70 mm.
         C CHE; 500 x 4 = 2000 l/min.
    Reserva de agua para los hidrantes (CHE):

                 RCHET = C x Ta

                    Siendo:
    RCHET; la reserva total de agua en litros.
     C; caudal de agua necesaria en l/min.
     Ta; Tiempo de autonomía en minutos.

                 Así se tiene que:
       RCHE = 2000 x 60 = 120000 litros
            RCHE = 120 m3 de agua
  Presión necesaria para los hidrantes: 70 m.c.a.
 Presión en estación de bombeo aprox: 75 m.c.a.
ACCESORIOS PARA SISTEMAS
   CONTRA INCENDIOS

 A continuación, describiremos algunos de los accesorios que son usados comúnmente en
                             los sistemas contra incendios.

                                        Alarmas:

    Varios reglamentos establecen la necesidad de alarmas locales en los sistemas contra
incendio que utilizan más de 20 aspersores. Dichas alarmas anuncian cuando un aspersor ha
    sido utilizado; esto nos indica que el agua fluye correctamente, que se ha iniciado el
  combate al fuego y nos permite tomar acciones complementarias adecuadas; algunos de
               estos tipos de alarmas están basadas en válvulas de no-retorno.

 Es recomendable la utilización de alarmas por cada uno de los niveles por los que el agua
           fluye, a fin de conocer que todo el sistema opera correctamente.
Conexiones de pruebas:

Los sistemas contra incendios deben contar con conexiones de prueba, que
 permitan simular la apertura de los aspersores instalados para los casos de
incendios. Una boquilla de un aspersor es generalmente controlada por una
  válvula en el punto más alto del edificio. Generalmente, los drenajes son
utilizados como conexiones de prueba, permitiendo de esta manera además
                        desalojar el agua que fluye.
Diámetro de la alimentación   Diámetro mínimo del drenaje

           2”                             ¾”
       2 ½” – 3 ½”                       1 ¼”
       4” o mayor                         2”


   Drenajes:


   Para que los sistemas contra incendio puedan recibir
   mantenimiento y modificaciones, las líneas de
   alimentación deben contar con drenajes que permitan
   el desalojo del agua de las mismas. Los diámetros
   recomendados son los siguientes:
Tomas siamesas o de bomberos:

Son dispositivos instalados en las paredes exteriores de los edificios, y tienen
   como función proporcionar posibilidades de conexión de mangueras
   exteriores, a fin de permitir abastecimiento adicional al sistema contra
  incendios de edificios. Los reglamentos establecen el número de tomas
                siamesas que deben instalarse en los edificios.




                                Toma siamesa
Mangueras contra incendios y sus cajas:
Se tienen varios tipos de conexiones y cajas, mismas que se ilustran en la
                             figura siguiente




              Diversos tipos de conexiones de mangueras
SISTEMAS DE DETECCIÓN



Humos Detectores iónicos
Detectores ópticos
Aspiración
Temperatura fija Tipo mecánico
Detectores térmicos Tipo eléctrico
Termo velocímetros
Lineales
DISEÑO Y CONSTRUCCIÓN.



El diseño arquitectónico de un edificio tiene una influencia muy significativa
 sobre la seguridad contra incendios. Tanto la distribución interior como los
esquemas de circulación, materiales de acabado e instalación, afectan en gran
medida al proceso de extinción manual, especialmente lo relacionado con las
  actuaciones de los bomberos, facilitando o dificultando la eficacia de sus
                                actuaciones.
PROTECCION Y LUCHA CONTRA
        INCENDIOS


   El código da una pauta para el diseño y la gestión que apunta a reducir la
             incidencia de incendios. Algunas de estas pautas son:
 Planificación y ejecución inicial de los componentes y sistemas de incendios
                 en los edificios, junto con las rutas de escape.
 Compromiso del contratista que será responsable de cumplir con el plan de
                             seguridad de incendios.
Instigación de un sistema de “permisos de trabajo” siempre que se produzcan
                               trabajos en caliente.
                    Adquisición de certificados de incendio.
  Colocación de las casetas que tienen que respetar la distancia de seguridad.
CONTROL DE HUMOS EN LAS RUTAS DE
     ESCAPE PROTEGIDAS UTILIZANDO
             PRESURIZACIÓN

    El humo como ya sabemos se moverá siempre hacia una región de baja
 presión, así si mantenemos las rutas de escape a una presión mayor que la de
  los espacios colindantes, las rutas de escape permanecerán libres de humo.
La diferencia de presión necesaria es muy pequeña (50 Pa). Presiones mas altas
              aumentaran la fuerza necesaria para abrir las puertas.
   Puesto que la cubierta exterior de un edificio no proporciona un recinto
    hermético, el gradiente de presión interna lateral se verá afectado por la
                           dirección y fuerza del viento.
    La presurización de una ruta de escape diseñada se puede proporcionar
mediante la instalación de un sistema de conducto y ventilador, que introduce
 aire fresco al edificio, distribuido a través de parrillas y/o registros, situados
      fuera de las rutas de escape, y permitiéndolo abandonar el edificio.
IMPORTANCIA DE EXPULSAR EL
    AIRE DESDE EL EDIFICIO
El código de practica establece cuatro métodos por los que el aire se debería remover desde el edificio.
                                                 Método 1
   Uso de huecos inherentes en la construcción y ajuste de los marcos de ventanas. Estos huecos se
 conocen como rendijas y, para los tres tipos de ventanas, el código da valores para la mínima longitud
     recomendada, como una función del caudal neto de presurización del aire que será necesario.
                                                 Método 2
  Aberturas colocadas alrededor de la periferia del espacio. Con el fin de prevenir la succión, estarán
normalmente en la posición cerrada y cuando el sistema de presurización sea activado, las aberturas se
                        abrirán, permitiendo al aire pasar al exterior del edificio.
                                                 Método 3
  Uso de pozos de ventilación que pasan verticalmente a través del edificio y solo se deberían utilizar
  cuando los métodos 1 y 2 no sean factibles. La construcción referida supone el uso de aberturas en
   cada piso, colocadas en la periferia de cada pozo vertical. Normalmente se mantienen en posición
    cerrada y cuando el sistema de presurización se activa, solo las aberturas situadas en el piso del
                                            incendio se abrirán.
                                                 Método 4
    Uso de un sistema de conducto vertical y un ventilador de extracción, construido en el modelo
apropiado de resistencia al fuego. Como en los métodos 2 y 3, las aberturas de extracción de cada piso
se mantienen normalmente cerradas. Cuando el sistema se activa, solo aquellas aberturas situadas en el
                                        piso incendiado se abrirán.
VENTAJAS DE UN SISTEMA DE
       PRESURIZACION


Proporcionará una ruta de escape segura.
escaleras y pasillos no necesitan situarse en los muros externos.
no es necesaria la provisión de pozos de humo para ventilación alternativa.
se pueden omitir algunas “puertas que paren el humo” de las rutas de
escape.
se puede reducir el numero de escaleras necesarias, basándose.
en la densidad de población.
se eliminan las perdidas de energía fortuita debida a los métodos “naturales”
de ventilación.
CUATRO METODOS DE REALIZAR LA
 PRESURIZACION DE UN EDIFICIO



Método 1: Presurización únicamente de escaleras
Método 2: presurización de escaleras y toda, o parte, de la ruta horizontal
Método 3: presurización de pasillos y/o corredores únicamente.
Método 4: presurización del edificio completo
RESTRICCIONES EN LA APLICACIÓN
 DEL SISTEMA DE PRESURIZACION



Se debería evitar la existencia de cajas de escalera presurizadas en
 el mismo edificio que cajas de escalera naturalmente ventiladas.
    En caso de incendio, se debe esperar que el área ventilada
naturalmente se llenará de humo y bajo ninguna circunstancia se
 debería conectar la caja de escalera por medio de un corredor o
                             un pasillo.
SISTEMAS DE DETECCIÓN DE
INCENDIOS, ATMÓSFERAS TOXICAS Y
              EXPLOSIVAS.
 Aun con el perfeccionamiento de los sistemas de extinción, los dispositivos
   detectores de incendios vieron su éxito paralelamente al desarrollo de la
electrónica de los semiconductores, avanzando en sus prestaciones, conforme
                 lo hace la tecnología de los semiconductores.
CLASIFICACIÓN.


   Basándose en la hipótesis: llama=luz y humo=oscuridad, se puede
establecer una división de los detectores opto electrónicos en positivos y
                                negativos.

                    Elementos de fotoelectricidad

  Se denomina efecto fotoeléctrico a la liberación de electrones de la
      materia, bajo la influencia de la luz. Los foto efectos en los
          semiconductores pueden subdividirse en dos tipos:
   Efecto foto conductivo. La conductividad eléctrica de una barra
          semiconductora depende de la intensidad de la luz.
   Foto efecto de unión. La corriente que circula por una unión p-n
   polarizada inversamente, está determinada por la intensidad de la
                              iluminación.
Detectores fotoeléctricos positivos
 La corriente en función de la penetración de la radiación con el semiconductor, viene dada
                                        por la expresión:
   donde ð es una constante que depende de la longitud de onda. Puede decirse que la luz
     verde, por ejemplo, penetra el semiconductor una micra. Como consecuencia, si la
  fotorresistencia es muy espesa, una gran parte de ella no recibe luz y la sensibilidad de la
       variación se hace más notable. Este fenómeno disminuye la efectividad de las
fotorresistencias en la región de los violetas. Este tipo de dispositivos tiene buena respuesta
                             en el rojo y en el infrarrojo próximo.

                           Detectores fotoeléctricos negativos
Para estos detectores, los dispositivos mas comúnmente usados son las células de Silicio LS
                                         223 y LS 222.
Estos detectores están permanentemente iluminados y en equilibrio. Cuando el humo corta
   el haz de radiación, se desactiva la célula, originando un desequilibrio que produce la
                                            alarma.

                                Sistemas de aspiración
    Los sistemas de detección por aspiración basan su funcionamiento en la dispersión
      que, sobre una fuente luminosa de xenón, producen las partículas de humo. La
  denominación de sistema de aspiración se fundamenta en el propio funcionamiento del
 equipo, que aspira muestras de aire ambiente protegiendo a éste de una manera continua.
 Fundamentalmente, el objetivo es proporcionar una alarma de incendio en los momentos
                                   incipientes del fuego.
DETECCIÓN DE ATMÓSFERAS
          TOXICAS


 Determinados gases, presentes en el aire que respiramos, obligan
al establecimiento de sistemas de detección de atmósferas toxicas
                a fin de salvaguardar a las personas.
     Los detectores de atmósferas toxicas se van a centra casi
 exclusivamente en la detección de monóxido de carbono. Ya que
este gas estará presente gran parte de las situaciones nocivas a que
                       nos vemos expuestos.
Los diversos métodos de detección de gases están basados en los
  distintos procesos físico y químicos de los que se dispone en la
actualidad. Cada uno de los sistemas de detección se fundamentan
    han principios totalmente distintos, lo que da lugar a que se
          puedan establecer los siguientes cinco sistemas:
                        Detección tubular
                   Detección espectro métrica
                   Detección electro catalítica
                       Detección catalítica
                      Detección electrónica
REGLAMENTO DE
CONSTRUCCION DEL ESTADO DE
           B.C.S.
Articulo 103.- todos los edificios y
 construcciones deberán aplicar las normas
         establecidas en este capitulo.
 Articulo 104.- todas las edificaciones que
   cuenten con el equipo contra incendios
 necesario deberá llevarlo a realizar pruebas
     de mantenimiento cada seis meces
 registrando los resultados en una bitácora.
Articulo 105.- todo edificio mayor a 250 m²
de área y 15.00 m de altura deberán llevar un
  registro de cada seis meces del estado del
                    equipo
Articulo 106.-
I.-           Los edificios con altura de 15.00 metros, o menos
       deberán contar con extinguidores y señalamientos que
                      indiquen su ubicación.
   II.-        Los edificios, o conjuntos de edificios en un
predio, con altura mayor de 15.00 metros y mayor a 2000 m²:
      a)     Tanque o cisterna con una capacidad de 10 lts por
                                 cada m².
b)         b).- Dos bombas automáticas, una eléctrica y otra de
           combustión interna, exclusivamente para surtir con la
               presión necesaria al sistema contra incendios.
c)         Una red hidráulica con tubería de 100 milímetros (4”)
                de diámetro y 14.2 Kg/cm2 (200 p.s.i.), con
             reducciones a 64 mm (2 ½”) para las tomas, para
             alimentar directa y exclusivamente las mangueras
             contra incendios, dotadas de toma siamesa de 64
           milímetros de diámetro con válvulas de no retorno en
                 ambas entradas, 7.5 cuerdas por cada 25
           milímetros, cople movible y tapón macho. Se colocara
            una toma por cada 90 metros lineales y a 1.00 m de
                                   altura.
d)         Un gabinete por piso que abarcara 30 m de radio. Y en
           caso de aber 2 o mas no deben estar separados a mas
                                 de 60 m.
Art. 107
                                                    Art. 108




 Los extinguidores deberán ser   Las mangueras contra incendios deberán
  revisados cada seis meses.     estar debidamente plegadas y conectadas
                                       permanentemente a las tomas.
Art. 109                                Art. 110




  Sistema hidráulico. Deberán   Prueba del equipo de bombeo.
        vigilarse todos
ARTICULO 111




  Presión del agua y prueba de mangueras. La presión del agua
en la red contra incendios, deberá mantenerse entre 2.5 y 4.2
kg/cm2.
ARTICULO 112
                  Previsiones            para
               instalaciones industriales. En
               edificios donde se manejan
               productos flamables, en los
               destinados      a      talleres
               eléctricos con proximidad a
               líneas de alta tensión
               quedara prohibido el uso de
               agua         para    prevenir
               incendios.       Por         su
               peligrosidad.
ARTICULO 113




    Detectores de humo y sistemas de alarma contra incendios.
Las edificaciones con altura superior a 15 metros deberán contar
            además, con sistemas de alarma visuales y
                sonoras, independientes entre sí.
ARTICULO 114



                 Precauciones       durante    la
               ejecución de las obras. El equipo
               de extinción deberá ubicarse en
               lugares de fácil acceso y se
               identificará             mediante
               señales, letreros o símbolos
               claramente visibles.
Artículo 115.- Los elementos         Artículo 116.- Las edificaciones de
estructurales de acero en edificios de   madera se protegerán por medio de
    más de cinco niveles deberán         retardantes del fuego o de material
      protegerse por medio de                         aislante.
 recubrimientos a prueba de fuego.
Artículo 117.- Los muros exteriores de      Artículo 118.- Los muros cubrirán
  una edificación se construirán con      todo el espacio vertical comprendido
     materiales a prueba de fuego.       entre los elementos estructurales de los
  Las fachadas de cortinas, deberán       pisos contiguos sin interrumpirse en
construirse en forma tal que cada piso     los plafones en caso de existir estos.
quede aislado totalmente por medio de
     elementos a prueba de fuego.
Artículo 122.- Las escaleras de cada nivel estarán ventiladas permanentemente a
fachadas o a cubos de luz, por medio de vanos cuya superficie no será menor del
               10 por ciento de la planta del cubo de la escalera.

 Artículo 123.- Cuando las escaleras se encuentren en cubos cerrados deberán
        construirse adosado a ellos un ducto de extracción de humos.

Artículo 124.- Los cubos de elevadores y montacargas deberán ser construidos
                       con materiales incombustibles.
Art. 125   Art. 126   Art. 127
GRACIAS
COMPAÑERITOS!!

Expo equipo e

  • 2.
    SISTEMA CONTRA INCENDIOS Un sistema contra incendio es un sistema utilizado para controlar o extinguir el fuego en un edificio. Los elementos básicos de estos sistemas incluyen aspersores o salidas de mangueras y las tuberías de alimentación. Un sistema contra incendio está integrado por una fuente de abastecimiento, un sistema de tuberías de alimentación y tomas de mangueras o aspersores. La fuente de abastecimiento es, según lo establecido en reglamentos, un depósito de agua ubicado en el edificio, que debe estar siempre lleno, a fin de proveer agua en el momento necesario. Otras posibilidades, en lo referente a las fuentes de abastecimiento, pueden ser las tomas siamesas que se colocan en la parte frontal de los edificios, que permiten, en casos necesarios, el suministro de agua a partir de camiones cisterna o de la red municipal, a través de las mismas.
  • 3.
    Un sistema detuberías de alimentación, es un arreglo de tuberías, válvulas y salidas de agua, instaladas de tal manera, que el agua puede ser descargada a través de mangueras o aspersores, con objeto de extinguir el fuego. Las líneas de alimentación son tuberías, usualmente colocadas en forma vertical, que pueden estar ocultas o no dependiendo del tipo de edificio, que provienen de una o varias fuentes de abastecimiento, que van hacia las tomas contra incendio o los aspersores, y que se utilizan para conducir el agua que se destina al control o extinción de los incendios. Las tomas para mangueras, como su nombre lo indica, son dispositivos a los que se conectan mangueras, a fin de poder distribuir el agua en caso de incendio. Los aspersores son elementos que permiten distribuir el agua en forma regular a través de los mismos; éstos pueden ser automáticos o abiertos. Los automáticos están normalmente cerrados, pero tienen detectores de calor, de tal manera, que se abren sin necesidad de la presencia humana, en el momento en que se detectan elevaciones de calor fuera de lo normal; los aspersores de tipo abierto, como su nombre lo indica, están permanentemente abiertos y, al momento de operar el sistema contra incendios, distribuyen el agua en forma homogénea en su área de influencia.
  • 4.
    TIPOS DE SISTEMASCONTRA INCENDIOS Los sistemas contra incendios, usualmente utilizados, son los que cuentan con tomas de mangueras o redes de hidrantes y los que utilizan aspersores. A) SISTEMA DE TOMAS DE MANGUERAS O DE REDES DE HIDRANTES Este tipo de sistema consiste en una serie de tuberías que se extienden a partir de la bomba de incendios hasta el último piso, con tomas a la altura de cada piso para poder conectar a ellas las mangueras de los bomberos. Las tuberías que suministran el agua a toda la red, pueden estar siempre llenas o no, por lo que se conocen como sistema de tuberías mojadas o secas, respectivamente. El primer tipo, de tuberías mojadas, es el más común; el segundo, es poco usado y, en las ocasiones en que se utiliza, generalmente es en zonas en las que existe el riesgo de congelamiento del agua. Todas las tuberías de que constan estos sistemas contra incendio, deben ser independientes de la red de distribución de agua del edificio.
  • 5.
    B) SISTEMAS CONTRAINCENDIOS CON ASPERSORES Estos sistemas consisten en una red horizontal de tuberías formando mallas, instaladas inmediatamente del cielo raso en los edificios. Los sistemas contra incendio de este tipo más utilizados son los siguientes: sistema húmedo de tuberías, sistema seco de tuberías, sistema de inundación y sistema de acción anticipada. Las características más importantes de cada uno de ellos son las siguientes.
  • 6.
    I) Sistema húmedode tuberías Este sistema es el más común de los cuatro tipos usados en los sistemas contra incendio. Consiste en una red de tuberías con agua bajo presión; aspersores automáticos son conectados a la red, de tal manera, que cada aspersor protege un área específica. Cuando se incremento el calor cerca de cualquier aspersor, éste opera de manera inmediata y en forma independiente a los demás. La siguiente figura muestra un sistema de este tipo.
  • 8.
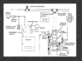
    II) Sistema secode tuberías Es el más utilizado después del sistema húmedo, y es similar al sistema húmedo, excepto que el agua es contenida en la red de tuberías por medio de una válvula especial, que impide el paso del agua hacia el sistema de tuberías. Bajo condiciones normales de operación, el aire presurizado dentro del sistema mantiene la válvula cerrada; la operación de uno o más de los aspersores automáticos, permite que el aire escape, originando que la válvula se abra, con lo cual el agua fluye hacia la tubería para suprimir el fuego. Este sistema es usado frecuentemente, en sitios donde existe peligro de congelación del agua en las tuberías y también, en edificios, donde es importante la reducción de ruidos. Un sistema de este tipo se muestra en la figura siguiente.
  • 10.
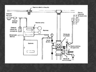
    III) Sistema deinundación Este sistema, que se muestra en la siguiente figura, es un tipo de sistema contra incendios que utiliza aspersores abiertos. Una válvula especial retiene el agua bajo condiciones normales, y un sistema de detección de fuego es utilizado en forma independiente, para activar el sistema en caso de incendio. El sistema de detección contra incendio abre la válvula de inundación, con lo cual el agua fluye hacia la red de tuberías, saliendo en los aspersores abiertos. Este tipo de sistema se utiliza en edificios que guardan material altamente inflamable.
  • 12.
    IV) Sistema deacción anticipada: Este sistema es similar al de inundación, excepto que usa aspersores automáticos en lugar de aspersores abiertos (Véase la figura siguiente). No tiene agua en las tuberías bajo condiciones normales de operación; una presión constante de aire es mantenida en la red de tuberías a fin de verificar la hermeticidad de la misma; cualquier disminución de la presión es un indicador de escurrimientos en la red de tuberías. De la misma manera que en el sistema de inundación, un sistema separado de detección de incendios es utilizado para activar una válvula que admite agua en las tuberías. Debido a la utilización de aspersores automáticos, el flujo de agua en los aspersores no ocurre hasta que el calor del fuego active uno o más aspersores. Este tipo de sistema de control de incendios, se utiliza en sitios en donde descargas accidentales de agua, pueden causar daños importantes.
  • 14.
    El caudal deagua necesario para los hidrantes será: C = Cm x Nº Siendo: C; Caudal de agua necesaria en l/min. Cm; Caudal mínimo por salida de 70 mm en l/min. Nº; Número de salidas de 70 mm. C CHE; 500 x 4 = 2000 l/min. Reserva de agua para los hidrantes (CHE): RCHET = C x Ta Siendo: RCHET; la reserva total de agua en litros. C; caudal de agua necesaria en l/min. Ta; Tiempo de autonomía en minutos. Así se tiene que: RCHE = 2000 x 60 = 120000 litros RCHE = 120 m3 de agua Presión necesaria para los hidrantes: 70 m.c.a. Presión en estación de bombeo aprox: 75 m.c.a.
  • 15.
    ACCESORIOS PARA SISTEMAS CONTRA INCENDIOS A continuación, describiremos algunos de los accesorios que son usados comúnmente en los sistemas contra incendios. Alarmas: Varios reglamentos establecen la necesidad de alarmas locales en los sistemas contra incendio que utilizan más de 20 aspersores. Dichas alarmas anuncian cuando un aspersor ha sido utilizado; esto nos indica que el agua fluye correctamente, que se ha iniciado el combate al fuego y nos permite tomar acciones complementarias adecuadas; algunos de estos tipos de alarmas están basadas en válvulas de no-retorno. Es recomendable la utilización de alarmas por cada uno de los niveles por los que el agua fluye, a fin de conocer que todo el sistema opera correctamente.
  • 16.
    Conexiones de pruebas: Lossistemas contra incendios deben contar con conexiones de prueba, que permitan simular la apertura de los aspersores instalados para los casos de incendios. Una boquilla de un aspersor es generalmente controlada por una válvula en el punto más alto del edificio. Generalmente, los drenajes son utilizados como conexiones de prueba, permitiendo de esta manera además desalojar el agua que fluye.
  • 17.
    Diámetro de laalimentación Diámetro mínimo del drenaje 2” ¾” 2 ½” – 3 ½” 1 ¼” 4” o mayor 2” Drenajes: Para que los sistemas contra incendio puedan recibir mantenimiento y modificaciones, las líneas de alimentación deben contar con drenajes que permitan el desalojo del agua de las mismas. Los diámetros recomendados son los siguientes:
  • 18.
    Tomas siamesas ode bomberos: Son dispositivos instalados en las paredes exteriores de los edificios, y tienen como función proporcionar posibilidades de conexión de mangueras exteriores, a fin de permitir abastecimiento adicional al sistema contra incendios de edificios. Los reglamentos establecen el número de tomas siamesas que deben instalarse en los edificios. Toma siamesa
  • 19.
    Mangueras contra incendiosy sus cajas: Se tienen varios tipos de conexiones y cajas, mismas que se ilustran en la figura siguiente Diversos tipos de conexiones de mangueras
  • 20.
    SISTEMAS DE DETECCIÓN HumosDetectores iónicos Detectores ópticos Aspiración Temperatura fija Tipo mecánico Detectores térmicos Tipo eléctrico Termo velocímetros Lineales
  • 21.
    DISEÑO Y CONSTRUCCIÓN. Eldiseño arquitectónico de un edificio tiene una influencia muy significativa sobre la seguridad contra incendios. Tanto la distribución interior como los esquemas de circulación, materiales de acabado e instalación, afectan en gran medida al proceso de extinción manual, especialmente lo relacionado con las actuaciones de los bomberos, facilitando o dificultando la eficacia de sus actuaciones.
  • 22.
    PROTECCION Y LUCHACONTRA INCENDIOS El código da una pauta para el diseño y la gestión que apunta a reducir la incidencia de incendios. Algunas de estas pautas son: Planificación y ejecución inicial de los componentes y sistemas de incendios en los edificios, junto con las rutas de escape. Compromiso del contratista que será responsable de cumplir con el plan de seguridad de incendios. Instigación de un sistema de “permisos de trabajo” siempre que se produzcan trabajos en caliente. Adquisición de certificados de incendio. Colocación de las casetas que tienen que respetar la distancia de seguridad.
  • 23.
    CONTROL DE HUMOSEN LAS RUTAS DE ESCAPE PROTEGIDAS UTILIZANDO PRESURIZACIÓN El humo como ya sabemos se moverá siempre hacia una región de baja presión, así si mantenemos las rutas de escape a una presión mayor que la de los espacios colindantes, las rutas de escape permanecerán libres de humo. La diferencia de presión necesaria es muy pequeña (50 Pa). Presiones mas altas aumentaran la fuerza necesaria para abrir las puertas. Puesto que la cubierta exterior de un edificio no proporciona un recinto hermético, el gradiente de presión interna lateral se verá afectado por la dirección y fuerza del viento. La presurización de una ruta de escape diseñada se puede proporcionar mediante la instalación de un sistema de conducto y ventilador, que introduce aire fresco al edificio, distribuido a través de parrillas y/o registros, situados fuera de las rutas de escape, y permitiéndolo abandonar el edificio.
  • 24.
    IMPORTANCIA DE EXPULSAREL AIRE DESDE EL EDIFICIO El código de practica establece cuatro métodos por los que el aire se debería remover desde el edificio. Método 1 Uso de huecos inherentes en la construcción y ajuste de los marcos de ventanas. Estos huecos se conocen como rendijas y, para los tres tipos de ventanas, el código da valores para la mínima longitud recomendada, como una función del caudal neto de presurización del aire que será necesario. Método 2 Aberturas colocadas alrededor de la periferia del espacio. Con el fin de prevenir la succión, estarán normalmente en la posición cerrada y cuando el sistema de presurización sea activado, las aberturas se abrirán, permitiendo al aire pasar al exterior del edificio. Método 3 Uso de pozos de ventilación que pasan verticalmente a través del edificio y solo se deberían utilizar cuando los métodos 1 y 2 no sean factibles. La construcción referida supone el uso de aberturas en cada piso, colocadas en la periferia de cada pozo vertical. Normalmente se mantienen en posición cerrada y cuando el sistema de presurización se activa, solo las aberturas situadas en el piso del incendio se abrirán. Método 4 Uso de un sistema de conducto vertical y un ventilador de extracción, construido en el modelo apropiado de resistencia al fuego. Como en los métodos 2 y 3, las aberturas de extracción de cada piso se mantienen normalmente cerradas. Cuando el sistema se activa, solo aquellas aberturas situadas en el piso incendiado se abrirán.
  • 25.
    VENTAJAS DE UNSISTEMA DE PRESURIZACION Proporcionará una ruta de escape segura. escaleras y pasillos no necesitan situarse en los muros externos. no es necesaria la provisión de pozos de humo para ventilación alternativa. se pueden omitir algunas “puertas que paren el humo” de las rutas de escape. se puede reducir el numero de escaleras necesarias, basándose. en la densidad de población. se eliminan las perdidas de energía fortuita debida a los métodos “naturales” de ventilación.
  • 26.
    CUATRO METODOS DEREALIZAR LA PRESURIZACION DE UN EDIFICIO Método 1: Presurización únicamente de escaleras Método 2: presurización de escaleras y toda, o parte, de la ruta horizontal Método 3: presurización de pasillos y/o corredores únicamente. Método 4: presurización del edificio completo
  • 27.
    RESTRICCIONES EN LAAPLICACIÓN DEL SISTEMA DE PRESURIZACION Se debería evitar la existencia de cajas de escalera presurizadas en el mismo edificio que cajas de escalera naturalmente ventiladas. En caso de incendio, se debe esperar que el área ventilada naturalmente se llenará de humo y bajo ninguna circunstancia se debería conectar la caja de escalera por medio de un corredor o un pasillo.
  • 28.
    SISTEMAS DE DETECCIÓNDE INCENDIOS, ATMÓSFERAS TOXICAS Y EXPLOSIVAS. Aun con el perfeccionamiento de los sistemas de extinción, los dispositivos detectores de incendios vieron su éxito paralelamente al desarrollo de la electrónica de los semiconductores, avanzando en sus prestaciones, conforme lo hace la tecnología de los semiconductores.
  • 29.
    CLASIFICACIÓN. Basándose en la hipótesis: llama=luz y humo=oscuridad, se puede establecer una división de los detectores opto electrónicos en positivos y negativos. Elementos de fotoelectricidad Se denomina efecto fotoeléctrico a la liberación de electrones de la materia, bajo la influencia de la luz. Los foto efectos en los semiconductores pueden subdividirse en dos tipos: Efecto foto conductivo. La conductividad eléctrica de una barra semiconductora depende de la intensidad de la luz. Foto efecto de unión. La corriente que circula por una unión p-n polarizada inversamente, está determinada por la intensidad de la iluminación.
  • 30.
    Detectores fotoeléctricos positivos La corriente en función de la penetración de la radiación con el semiconductor, viene dada por la expresión: donde ð es una constante que depende de la longitud de onda. Puede decirse que la luz verde, por ejemplo, penetra el semiconductor una micra. Como consecuencia, si la fotorresistencia es muy espesa, una gran parte de ella no recibe luz y la sensibilidad de la variación se hace más notable. Este fenómeno disminuye la efectividad de las fotorresistencias en la región de los violetas. Este tipo de dispositivos tiene buena respuesta en el rojo y en el infrarrojo próximo. Detectores fotoeléctricos negativos Para estos detectores, los dispositivos mas comúnmente usados son las células de Silicio LS 223 y LS 222. Estos detectores están permanentemente iluminados y en equilibrio. Cuando el humo corta el haz de radiación, se desactiva la célula, originando un desequilibrio que produce la alarma. Sistemas de aspiración Los sistemas de detección por aspiración basan su funcionamiento en la dispersión que, sobre una fuente luminosa de xenón, producen las partículas de humo. La denominación de sistema de aspiración se fundamenta en el propio funcionamiento del equipo, que aspira muestras de aire ambiente protegiendo a éste de una manera continua. Fundamentalmente, el objetivo es proporcionar una alarma de incendio en los momentos incipientes del fuego.
  • 31.
    DETECCIÓN DE ATMÓSFERAS TOXICAS Determinados gases, presentes en el aire que respiramos, obligan al establecimiento de sistemas de detección de atmósferas toxicas a fin de salvaguardar a las personas. Los detectores de atmósferas toxicas se van a centra casi exclusivamente en la detección de monóxido de carbono. Ya que este gas estará presente gran parte de las situaciones nocivas a que nos vemos expuestos.
  • 32.
    Los diversos métodosde detección de gases están basados en los distintos procesos físico y químicos de los que se dispone en la actualidad. Cada uno de los sistemas de detección se fundamentan han principios totalmente distintos, lo que da lugar a que se puedan establecer los siguientes cinco sistemas: Detección tubular Detección espectro métrica Detección electro catalítica Detección catalítica Detección electrónica
  • 33.
  • 34.
    Articulo 103.- todoslos edificios y construcciones deberán aplicar las normas establecidas en este capitulo. Articulo 104.- todas las edificaciones que cuenten con el equipo contra incendios necesario deberá llevarlo a realizar pruebas de mantenimiento cada seis meces registrando los resultados en una bitácora. Articulo 105.- todo edificio mayor a 250 m² de área y 15.00 m de altura deberán llevar un registro de cada seis meces del estado del equipo
  • 35.
    Articulo 106.- I.- Los edificios con altura de 15.00 metros, o menos deberán contar con extinguidores y señalamientos que indiquen su ubicación. II.- Los edificios, o conjuntos de edificios en un predio, con altura mayor de 15.00 metros y mayor a 2000 m²: a) Tanque o cisterna con una capacidad de 10 lts por cada m². b) b).- Dos bombas automáticas, una eléctrica y otra de combustión interna, exclusivamente para surtir con la presión necesaria al sistema contra incendios. c) Una red hidráulica con tubería de 100 milímetros (4”) de diámetro y 14.2 Kg/cm2 (200 p.s.i.), con reducciones a 64 mm (2 ½”) para las tomas, para alimentar directa y exclusivamente las mangueras contra incendios, dotadas de toma siamesa de 64 milímetros de diámetro con válvulas de no retorno en ambas entradas, 7.5 cuerdas por cada 25 milímetros, cople movible y tapón macho. Se colocara una toma por cada 90 metros lineales y a 1.00 m de altura. d) Un gabinete por piso que abarcara 30 m de radio. Y en caso de aber 2 o mas no deben estar separados a mas de 60 m.
  • 36.
    Art. 107 Art. 108 Los extinguidores deberán ser Las mangueras contra incendios deberán revisados cada seis meses. estar debidamente plegadas y conectadas permanentemente a las tomas.
  • 37.
    Art. 109 Art. 110 Sistema hidráulico. Deberán Prueba del equipo de bombeo. vigilarse todos
  • 38.
    ARTICULO 111 Presión del agua y prueba de mangueras. La presión del agua en la red contra incendios, deberá mantenerse entre 2.5 y 4.2 kg/cm2.
  • 39.
    ARTICULO 112 Previsiones para instalaciones industriales. En edificios donde se manejan productos flamables, en los destinados a talleres eléctricos con proximidad a líneas de alta tensión quedara prohibido el uso de agua para prevenir incendios. Por su peligrosidad.
  • 40.
    ARTICULO 113 Detectores de humo y sistemas de alarma contra incendios. Las edificaciones con altura superior a 15 metros deberán contar además, con sistemas de alarma visuales y sonoras, independientes entre sí.
  • 41.
    ARTICULO 114 Precauciones durante la ejecución de las obras. El equipo de extinción deberá ubicarse en lugares de fácil acceso y se identificará mediante señales, letreros o símbolos claramente visibles.
  • 42.
    Artículo 115.- Loselementos Artículo 116.- Las edificaciones de estructurales de acero en edificios de madera se protegerán por medio de más de cinco niveles deberán retardantes del fuego o de material protegerse por medio de aislante. recubrimientos a prueba de fuego.
  • 43.
    Artículo 117.- Losmuros exteriores de Artículo 118.- Los muros cubrirán una edificación se construirán con todo el espacio vertical comprendido materiales a prueba de fuego. entre los elementos estructurales de los Las fachadas de cortinas, deberán pisos contiguos sin interrumpirse en construirse en forma tal que cada piso los plafones en caso de existir estos. quede aislado totalmente por medio de elementos a prueba de fuego.
  • 45.
    Artículo 122.- Lasescaleras de cada nivel estarán ventiladas permanentemente a fachadas o a cubos de luz, por medio de vanos cuya superficie no será menor del 10 por ciento de la planta del cubo de la escalera. Artículo 123.- Cuando las escaleras se encuentren en cubos cerrados deberán construirse adosado a ellos un ducto de extracción de humos. Artículo 124.- Los cubos de elevadores y montacargas deberán ser construidos con materiales incombustibles.
  • 46.
    Art. 125 Art. 126 Art. 127
  • 47.