INSTALACIONES SANITARIAS
Comprenden los planos en planta, isometrías y detalles correspondientes a las tuberías de
agua blanca, aguas servidas o residuales, de aguas de lluvias, equipos de bombeo, y sistemas
hidroneumáticos. En el desarrollo de estos planos se requiere especial atención a las Normas
Sanitarias Vigentes.
Es el conjunto de tuberías, equipos y accesorios que se encuentran dentro del límite de
propiedad de la edificación y que son destinados a suministrar agua libre de contaminación y
a eliminar el agua servida.
Estos servicios se encuentran dentro del límite de propiedad de los edificios, tomando como
punto de referencia la conexión domiciliaria.
Sus objetivos son:
• Dotar de agua en cantidad y calidad suficiente para abastecer a todos los servicios
sanitarios dentro de la edificación.
• Evitar que el agua usada se mezcle con el agua que ingresa a la edificación por el
peligro de la contaminación.
• Eliminar en forma rápida y segura las aguas servidas; evitando que las aguas que salen
del edificio reingresen a el y controlando el ingreso de insectos y roedores en la red.
TIPOS DE INSTALACIONES SANITARIAS
Las instalaciones sanitarias de una edificación comprenden en general los siguientes tipos de
sistemas:
• Distribución de agua fría
• Distribución de agua caliente
• Distribución de agua contra incendios
• Distribución de agua para recreación
• Redes de desagüe y ventilación
• Colección y eliminación de agua de lluvia
• Distribución de agua para instalaciones industriales (vapor, entre otros.)
Las Instalaciones Sanitarias de Agua Blancas, Claras o Potable y Sistema de Recolección de
Aguas Servidas o Alcantarillado, poseen diversos componentes dentro de su recorrido, entre
la red pública y la edificación.
LAS INSTALACIONES DE AGUA POTABLE
Si observamos en el esquema, comienzan en la Matriz de la red de Agua Potable, la cual,
recorre la ciudad y es conectada al medidor mediante un Arranque. Desde el medidor el agua
es distribuida a través del edificio o vivienda mediante las cañerías que llegan a los distintos
artefactos (Lavaplatos, Llaves de Jardín, Lavamanos, Duchas, Inodoros, Urinarios, entre
otros). El medidor es el encargado de registrar y medir el consumo de agua en la propiedad y
también registra las perdidas existentes en la instalación.
Esquema de Instalación de Agua Blanca o Potable
AGUAS SERVIDAS O RESIDUALES (ALCANTARILLADO)
Estas instalaciones, son las encargadas de evacuar los desechos sólidos y aguas servidas (ya
utilizadas) desde la vivienda hasta el colector público. Desde los artefactos sanitarios bajan
hasta las Cámaras de Inspección Domiciliarias, para luego ser enviadas hasta el colector
publico a través de la Unión Domiciliaria, que es como se denomina el tramo entre la primera
cámara y el colector.
Esquema de Instalación de Alcantarillado
Cámaras de Inspección
Estas instalaciones tienen por objeto retirar de las construcciones en forma segura, aunque no
necesariamente económica, las aguas negras y pluviales, además de establecer obturaciones o
trampas hidráulicas, para evitar que los gases y malos olores producidos por la
descomposición de las materias orgánicas acarreadas, salgan por donde se usan los muebles
sanitarios o por las coladeras en general.
Las instalaciones, sanitarias, deben proyectarse y principalmente construirse, procurando
sacar el máximo provecho de las cualidades de los materiales empleados, e instalarse en la
forma más práctica posible, de modo que se eviten reparaciones constantes e injustificadas,
previendo un mínimo mantenimiento, el cual consistirá en condiciones normales de
funcionamiento, en dar la limpieza periódica requerida a través dé los registros.
Lo anterior quiere decir, que independientemente de que se proyecten y construyan las
instalaciones sanitarias en forma práctica y en ocasiones hasta cierto punto económica, no
debe olvidarse de cumplir con las necesidades higiénicas y que además, la eficiencia y
funcionalidad sean las requeridas en las construcciones actuales y planeadas y ejecutadas con
estricto apegado a lo establecido en los Códigos y Reglamentos Sanitarios, que son los que
determinan los requisitos mínimos que deben cumplirse, para garantizar el correcto
funcionamiento de las instalaciones particulares, que redunda en un óptimo servicio de las
redes de drenaje general.
A pesar de que en forma universal a las aguas evacuadas se les conoce como AGUAS
NEGRAS, suele denominárseles como AGUAS RESIDUALES, por la gran cantidad y
variedad de residuos que arrastran, o también se les puede llamar y con toda propiedad como
AGUAS SERVIDAS, porque se desechan después de aprovechárseles en un determinado
servicio.
TUBERÍAS DE AGUAS RESIDUALES O SERVIDAS.
• VERTICALES —— conocidas como BAJADAS
• HORIZONTALES — conocidas como RAMALES
TIPOS DE VENTILACIÓN.
Existen tres tipos de ventilación, a saber:
1).- Ventilación Primaria. A la ventilación de los bajantes de aguas negras, se le conoce
como "Ventilación Primaria" o bien suele llamársele simplemente "Ventilación Vertical", el
tubo de esta ventilación debe sobresalir de la azotea hasta una altura conveniente.
La ventilación primaria, ofrece la ventaja de acelerar el movimiento de las aguas residuales o
negras y evitar hasta cierto punto, la obstrucción de las tuberías, además, la ventilación de los
bajantes en instalaciones sanitarias particulares, es una gran ventaja higiénica ya que ayuda a
la ventilación del alcantarillado público, siempre y cuando no existan trampas de acometida.
2).- Ventilación Secundaria. La ventilación que se hace en los ramales es la "Ventilación
Secundaria" también conocida como "Ventilación Individual", esta ventilación se hace con el
objeto de que el agua de los obturadores en el lado de la descarga de los muebles, quede
conectada a la atmósfera y así nivelar la presión del agua de los obturadores en ambos lados,
evitando sea anulado el efecto de las mismas e impidiendo la entrada de los gases a las
habitaciones.
La ventilación secundaria consta de:
- Los ramales de ventilación que parten de la cercanía de los obturadores o trampas
hidráulicas.
- Las bajadas de ventilación a las que pueden estar conectados uno o varios muebles.
Ejemplo De Ventilación Secundaria
UBICACIÓN DE LOS SERVICIOS
La ubicación de los servicios en la edificación debe siempre permitir la mínima longitud
posible de tuberías desde cada salida hasta las conexiones domiciliarias, siendo además
deseable que su recorrido no cruce los ambientes principales (sala, comedor, hall). Las
menores distancias incidirán en al presión del sistema, disminuyendo las perdidas de carga y
facilitando el usar diámetros mas pequeños, con la consiguiente reducción de costos.
Es recomendable concentrar en lo posible los servicios sanitarios, puesto que además de
simplificar el diseño de las instalaciones y facilitar su montaje, se posibilita reunir en una sola
área, casi siempre la de servicio, los trabajos de mantenimiento y reparación o reposición de
elementos.
Las áreas de los espacios destinados a servicios sanitarios se definen en función a la cantidad
de usuarios y al espacio mínimo indispensable para la circulación de las personas en relación
con el uso de los aparatos. Estas áreas por la calidad de los acabados que deben presentar para
garantizar una fácil limpieza de las mismas (mayólica, loseta, etc.) son las más costosas de la
edificación. La cantidad y tipo de aparatos sanitarios a instalarse están normados por la
Norma Sanitarias COVENIN.
En relación a la ubicación de los aparatos sanitarios en el interior de los ambientes, deben
considerarse además de las exigencias de orden arquitectónico, las siguientes condiciones:
El inodoro debe ser colocado siempre lo mas cerca posible del ducto de tuberías o del muro
principal del baño, facilitando su directa conexión con el colector vertical que se halla en su
interior, y a través de este con el colector principal de desagües o con la caja de registros mas
próxima; de modo que se emplee el recorrido mas corto, se eviten accesorios, se facilite la
descarga y se logre el menor costo.
El lavatorio debe quedar próximo a una ventana (si la hay) para recibir luz natural; es
necesario prolongar la tubería de descarga para lograr una buena ventilación de las tuberías
por tratarse del aparato de descarga mas alta. Además debe permitir empotrar botiquines con
espejos en el muro donde se encuentre instalado, exactamente en la parte superior.
El alféizar de la ventana bajo la cual se instala un lavadero debe estar como mínimo 1.20 m
sobre el nivel de piso terminado, salvo el caso en que la grifería no sea instalada en el muro
sino sobre el mueble donde se halla empotrado el lavadero.
La ventilación en el baño debe ser natural y por diferencia de temperaturas; es importante
garantizar una permanente circulación de aire.
En cuanto a al ubicación de las instalaciones con la relación a la estructura, por lo general
suele preferirse el empotramiento en muros y losas. Si bien las instalaciones eléctricas por sus
reducidos diámetros pueden ubicarse en los alvéolos de la albañilería o en las losas; no ocurre
lo mismo en las instalaciones sanitarias por sus diámetros relativamente mayores y porque
requieren de periódico control y registro.
Las instalaciones sanitarias deben ubicarse de tal manera que no comprometan los elementos
estructurales. Lo recomendable es utilizar ductos para los tramos verticales y colocar los
tramos horizontales en falsos contrapisos u ocultos en falso cielo raso.
MATERIALES PARA INSTALACIONES SANITARIAS
Tuberías y Accesorios de Agua Potable. Se pueden encontrar de los siguientes materiales:
• Hierro fundido: ya no se usan en instalaciones interiores por su alto costo y
peso elevado.
• Hierro galvanizado: son las de mayor uso junto con las de plástico, por su
mayor durabilidad; uso de accesorios del mismo material en las salidas de
agua, menor riesgo de fractura durante su manipuleo.
• Acero: para uso industrial o en líneas de impulsión sujetas a grandes
presiones.
• Cobre: son las mejores para las instalaciones de agua potable, sobre todo
para conducir agua caliente, pero su costo es muy elevado y se requiere
mano de obra especializado para su instalación.
• Bronce: solo tiene en la actualidad un uso industrial.
• Plomo: se utilizan en conexiones domiciliarias; han sido dejadas de lado al
comprobarse que en determinados caso se destruyan rápidamente por la
acción de elementos químicos hallados en el agua; sin embargo aun se
utilizan como abastos de aparatos sanitarios.
• Asbesto – cemento: solo se utilizan en redes exteriores.
• Plástico: PVC rígido para conducción de fluidos a presión SAP (Standard
Americano Pesado). Estas tuberías se fabrican de varias clases: clase 15
(215 lb/pulg2
), clase 10 (150 lb/pulg2
), clase 7.5 (105 lb/pulg2
) y clase 5
(lb/pulg2
), en función a la presión que pueden soportar.
Poseen alta resistencia a la corrosión y a los cambios de temperatura,
tienen superficie lisa, sin porosidades, peso liviano y alta resistencia al
tratamiento químico de aguas con gas cloro o fluor.
Tuberías y Accesorios para Desagüe. Se pueden encontrar de los siguientes materiales:
• Asbesto – cemento: son muy frágiles por lo que requieren una
manipulación cuidadosa, tienen un costo elevado y existe carencia de
accesorios en el mercado (solo se atienden bajo pedido); se utilizan para
redes externas.
• Arcilla vitrificado: para redes exteriores, no existe producción en gran
escala.
• Concreto: para uso exterior, es muy utilizada en tramos rectos sin
accesorios.
• Fierro fundido: para uso general en redes interiores y exteriores, tuberías de
ventilación. Actualmente han caído en desuso debido a su costo y peso que
hacen la instalación más cara y complicada.
• Plomo: para trampas y ciertos trabajos especiales.
• Fierro forjado: para uso industrial.
• Plástico: PVC rígido. Estas tuberías se encuentran en diámetros de 2”, 3”,
4”, 6” y 8”; en longitudes de 3 m para diámetros hasta de 3” y 5 m para
diámetros mayores. Para instalaciones domesticas se suelen utilizar
diámetros entre 2 y 4 pulgadas.
CONSIDERACIONES PARA EL DISEÑO DE INSTALACIONES SANITARIAS
Delineamiento de redes. Consiste en delinear el recorrido de las tuberías desde la conexión
domiciliaria hasta cada uno de los ambientes que contienen servicios sanitarios. Para ello se
debe considerar:
1. Los tramos horizontales pueden ir por los muros o contrapisos de acuerdo a que los
aparatos sanitarios descarguen por el muro o por el piso respectivamente.
2. Al ir por los muros se hace economía en el recorrido de tuberías y accesorios, pero se
tiene la desventaja que hay que picar las paredes y efectuar pases en los vanos de las
puertas y pasadizos.
3. El ir por el piso resulta ventajoso cuando se debe efectuar una reparación, pues es más
económica y fácil cambiar las losetas del piso que las mayólicas de las paredes.
4. Los tramos verticales deber ir preferentemente en ductos, con una separación mínima
de 0.15 m de las tuberías de agua caliente y de 0.20 m de las montantes de aguas
negras y de lluvia (distancia medida entre sus generatrices más próximas).
5. En lo posible debe evitarse cruzar elementos estructurales.
6. Debe procurarse formar circuitos porque así se obtiene una mejor distribución de la
presión y se pueden ubicar adecuadamente las válvulas de interrupción que permitan
efectuar reparaciones sin paralizar todo el servicio.
7. Al ingreso del predio es necesario colocar una válvula de interrupción después del
medidor.
8. Las tuberías de aducción e impulsión deben llevar una válvula de retención.
9. En los tramos horizontales las tuberías de agua fría deben instalarse siempre debajo de
las de agua caliente y encima de las de desagüe, a una distancia no menor de 0.10 m
entre sus superficies externas.
10. Al ingreso de cada ambiente debe instalarse en lo posible una válvula.
11. Al delinearse las redes de desagüe exteriores en el primer piso de debe tener presente
que las cajas de registro estén ubicadas en forma tal que puedan ser revisadas
cómodamente, sin causar molestias ni dañar la estética.
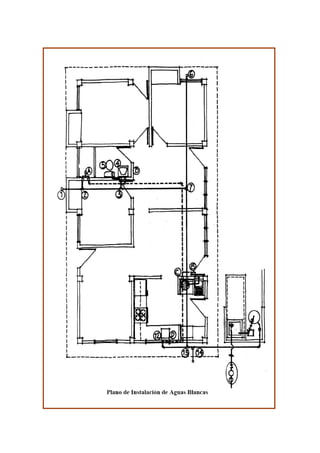
GRAFICACIÓN DE LAS REDES DE AGUA Y DESAGÜE
La graficación de redes se efectúa sobre un plano de planta a escala 1/50, donde se hará
resaltar las redes de agua y desagüe, quedando en segundo plano la distribución
arquitectónica; generalmente en este plano se obvian muchos detalles que aparecen en los
planos arquitectónicos (puertas, mobiliario, entre otros). El tamaño de la lámina depende del
proyecto arquitectónico.
Las redes de agua se grafican de menor grosor que las de desagüe (generalmente a la mitad
del grosor). Para el dibujo de cisternas y tanques elevados (cortes) se emplean escalas de 1/20
ó 1/25.
DIBUJOS ISOMÉTRICOS
Una vez graficada la red de agua y desagüe se procede a dibujar su isometría (ángulo de 30º);
a veces se sugiere dibujarlo a escala de 1/50.
Instalacionessanitarias 111212071957-phpapp02
Instalacionessanitarias 111212071957-phpapp02
Instalacionessanitarias 111212071957-phpapp02
Instalacionessanitarias 111212071957-phpapp02

Instalacionessanitarias 111212071957-phpapp02

  • 1.
    INSTALACIONES SANITARIAS Comprenden losplanos en planta, isometrías y detalles correspondientes a las tuberías de agua blanca, aguas servidas o residuales, de aguas de lluvias, equipos de bombeo, y sistemas hidroneumáticos. En el desarrollo de estos planos se requiere especial atención a las Normas Sanitarias Vigentes. Es el conjunto de tuberías, equipos y accesorios que se encuentran dentro del límite de propiedad de la edificación y que son destinados a suministrar agua libre de contaminación y a eliminar el agua servida. Estos servicios se encuentran dentro del límite de propiedad de los edificios, tomando como punto de referencia la conexión domiciliaria. Sus objetivos son: • Dotar de agua en cantidad y calidad suficiente para abastecer a todos los servicios sanitarios dentro de la edificación. • Evitar que el agua usada se mezcle con el agua que ingresa a la edificación por el peligro de la contaminación. • Eliminar en forma rápida y segura las aguas servidas; evitando que las aguas que salen del edificio reingresen a el y controlando el ingreso de insectos y roedores en la red. TIPOS DE INSTALACIONES SANITARIAS Las instalaciones sanitarias de una edificación comprenden en general los siguientes tipos de sistemas: • Distribución de agua fría • Distribución de agua caliente • Distribución de agua contra incendios • Distribución de agua para recreación • Redes de desagüe y ventilación • Colección y eliminación de agua de lluvia • Distribución de agua para instalaciones industriales (vapor, entre otros.) Las Instalaciones Sanitarias de Agua Blancas, Claras o Potable y Sistema de Recolección de Aguas Servidas o Alcantarillado, poseen diversos componentes dentro de su recorrido, entre la red pública y la edificación.
  • 2.
    LAS INSTALACIONES DEAGUA POTABLE Si observamos en el esquema, comienzan en la Matriz de la red de Agua Potable, la cual, recorre la ciudad y es conectada al medidor mediante un Arranque. Desde el medidor el agua es distribuida a través del edificio o vivienda mediante las cañerías que llegan a los distintos artefactos (Lavaplatos, Llaves de Jardín, Lavamanos, Duchas, Inodoros, Urinarios, entre otros). El medidor es el encargado de registrar y medir el consumo de agua en la propiedad y también registra las perdidas existentes en la instalación. Esquema de Instalación de Agua Blanca o Potable AGUAS SERVIDAS O RESIDUALES (ALCANTARILLADO) Estas instalaciones, son las encargadas de evacuar los desechos sólidos y aguas servidas (ya utilizadas) desde la vivienda hasta el colector público. Desde los artefactos sanitarios bajan hasta las Cámaras de Inspección Domiciliarias, para luego ser enviadas hasta el colector publico a través de la Unión Domiciliaria, que es como se denomina el tramo entre la primera cámara y el colector.
  • 3.
    Esquema de Instalaciónde Alcantarillado Cámaras de Inspección
  • 4.
    Estas instalaciones tienenpor objeto retirar de las construcciones en forma segura, aunque no necesariamente económica, las aguas negras y pluviales, además de establecer obturaciones o trampas hidráulicas, para evitar que los gases y malos olores producidos por la descomposición de las materias orgánicas acarreadas, salgan por donde se usan los muebles sanitarios o por las coladeras en general. Las instalaciones, sanitarias, deben proyectarse y principalmente construirse, procurando sacar el máximo provecho de las cualidades de los materiales empleados, e instalarse en la forma más práctica posible, de modo que se eviten reparaciones constantes e injustificadas, previendo un mínimo mantenimiento, el cual consistirá en condiciones normales de funcionamiento, en dar la limpieza periódica requerida a través dé los registros. Lo anterior quiere decir, que independientemente de que se proyecten y construyan las instalaciones sanitarias en forma práctica y en ocasiones hasta cierto punto económica, no debe olvidarse de cumplir con las necesidades higiénicas y que además, la eficiencia y funcionalidad sean las requeridas en las construcciones actuales y planeadas y ejecutadas con estricto apegado a lo establecido en los Códigos y Reglamentos Sanitarios, que son los que determinan los requisitos mínimos que deben cumplirse, para garantizar el correcto funcionamiento de las instalaciones particulares, que redunda en un óptimo servicio de las redes de drenaje general. A pesar de que en forma universal a las aguas evacuadas se les conoce como AGUAS NEGRAS, suele denominárseles como AGUAS RESIDUALES, por la gran cantidad y variedad de residuos que arrastran, o también se les puede llamar y con toda propiedad como AGUAS SERVIDAS, porque se desechan después de aprovechárseles en un determinado servicio. TUBERÍAS DE AGUAS RESIDUALES O SERVIDAS. • VERTICALES —— conocidas como BAJADAS • HORIZONTALES — conocidas como RAMALES TIPOS DE VENTILACIÓN. Existen tres tipos de ventilación, a saber: 1).- Ventilación Primaria. A la ventilación de los bajantes de aguas negras, se le conoce como "Ventilación Primaria" o bien suele llamársele simplemente "Ventilación Vertical", el tubo de esta ventilación debe sobresalir de la azotea hasta una altura conveniente. La ventilación primaria, ofrece la ventaja de acelerar el movimiento de las aguas residuales o negras y evitar hasta cierto punto, la obstrucción de las tuberías, además, la ventilación de los bajantes en instalaciones sanitarias particulares, es una gran ventaja higiénica ya que ayuda a la ventilación del alcantarillado público, siempre y cuando no existan trampas de acometida.
  • 5.
    2).- Ventilación Secundaria.La ventilación que se hace en los ramales es la "Ventilación Secundaria" también conocida como "Ventilación Individual", esta ventilación se hace con el objeto de que el agua de los obturadores en el lado de la descarga de los muebles, quede conectada a la atmósfera y así nivelar la presión del agua de los obturadores en ambos lados, evitando sea anulado el efecto de las mismas e impidiendo la entrada de los gases a las habitaciones. La ventilación secundaria consta de: - Los ramales de ventilación que parten de la cercanía de los obturadores o trampas hidráulicas. - Las bajadas de ventilación a las que pueden estar conectados uno o varios muebles. Ejemplo De Ventilación Secundaria
  • 6.
    UBICACIÓN DE LOSSERVICIOS La ubicación de los servicios en la edificación debe siempre permitir la mínima longitud posible de tuberías desde cada salida hasta las conexiones domiciliarias, siendo además deseable que su recorrido no cruce los ambientes principales (sala, comedor, hall). Las menores distancias incidirán en al presión del sistema, disminuyendo las perdidas de carga y facilitando el usar diámetros mas pequeños, con la consiguiente reducción de costos. Es recomendable concentrar en lo posible los servicios sanitarios, puesto que además de simplificar el diseño de las instalaciones y facilitar su montaje, se posibilita reunir en una sola área, casi siempre la de servicio, los trabajos de mantenimiento y reparación o reposición de elementos. Las áreas de los espacios destinados a servicios sanitarios se definen en función a la cantidad de usuarios y al espacio mínimo indispensable para la circulación de las personas en relación con el uso de los aparatos. Estas áreas por la calidad de los acabados que deben presentar para garantizar una fácil limpieza de las mismas (mayólica, loseta, etc.) son las más costosas de la edificación. La cantidad y tipo de aparatos sanitarios a instalarse están normados por la Norma Sanitarias COVENIN. En relación a la ubicación de los aparatos sanitarios en el interior de los ambientes, deben considerarse además de las exigencias de orden arquitectónico, las siguientes condiciones: El inodoro debe ser colocado siempre lo mas cerca posible del ducto de tuberías o del muro principal del baño, facilitando su directa conexión con el colector vertical que se halla en su interior, y a través de este con el colector principal de desagües o con la caja de registros mas próxima; de modo que se emplee el recorrido mas corto, se eviten accesorios, se facilite la descarga y se logre el menor costo. El lavatorio debe quedar próximo a una ventana (si la hay) para recibir luz natural; es necesario prolongar la tubería de descarga para lograr una buena ventilación de las tuberías por tratarse del aparato de descarga mas alta. Además debe permitir empotrar botiquines con espejos en el muro donde se encuentre instalado, exactamente en la parte superior. El alféizar de la ventana bajo la cual se instala un lavadero debe estar como mínimo 1.20 m sobre el nivel de piso terminado, salvo el caso en que la grifería no sea instalada en el muro sino sobre el mueble donde se halla empotrado el lavadero. La ventilación en el baño debe ser natural y por diferencia de temperaturas; es importante garantizar una permanente circulación de aire. En cuanto a al ubicación de las instalaciones con la relación a la estructura, por lo general suele preferirse el empotramiento en muros y losas. Si bien las instalaciones eléctricas por sus reducidos diámetros pueden ubicarse en los alvéolos de la albañilería o en las losas; no ocurre
  • 7.
    lo mismo enlas instalaciones sanitarias por sus diámetros relativamente mayores y porque requieren de periódico control y registro. Las instalaciones sanitarias deben ubicarse de tal manera que no comprometan los elementos estructurales. Lo recomendable es utilizar ductos para los tramos verticales y colocar los tramos horizontales en falsos contrapisos u ocultos en falso cielo raso. MATERIALES PARA INSTALACIONES SANITARIAS Tuberías y Accesorios de Agua Potable. Se pueden encontrar de los siguientes materiales: • Hierro fundido: ya no se usan en instalaciones interiores por su alto costo y peso elevado. • Hierro galvanizado: son las de mayor uso junto con las de plástico, por su mayor durabilidad; uso de accesorios del mismo material en las salidas de agua, menor riesgo de fractura durante su manipuleo. • Acero: para uso industrial o en líneas de impulsión sujetas a grandes presiones. • Cobre: son las mejores para las instalaciones de agua potable, sobre todo para conducir agua caliente, pero su costo es muy elevado y se requiere mano de obra especializado para su instalación. • Bronce: solo tiene en la actualidad un uso industrial. • Plomo: se utilizan en conexiones domiciliarias; han sido dejadas de lado al comprobarse que en determinados caso se destruyan rápidamente por la acción de elementos químicos hallados en el agua; sin embargo aun se utilizan como abastos de aparatos sanitarios. • Asbesto – cemento: solo se utilizan en redes exteriores. • Plástico: PVC rígido para conducción de fluidos a presión SAP (Standard Americano Pesado). Estas tuberías se fabrican de varias clases: clase 15 (215 lb/pulg2 ), clase 10 (150 lb/pulg2 ), clase 7.5 (105 lb/pulg2 ) y clase 5 (lb/pulg2 ), en función a la presión que pueden soportar. Poseen alta resistencia a la corrosión y a los cambios de temperatura, tienen superficie lisa, sin porosidades, peso liviano y alta resistencia al tratamiento químico de aguas con gas cloro o fluor. Tuberías y Accesorios para Desagüe. Se pueden encontrar de los siguientes materiales: • Asbesto – cemento: son muy frágiles por lo que requieren una manipulación cuidadosa, tienen un costo elevado y existe carencia de accesorios en el mercado (solo se atienden bajo pedido); se utilizan para redes externas. • Arcilla vitrificado: para redes exteriores, no existe producción en gran escala.
  • 8.
    • Concreto: parauso exterior, es muy utilizada en tramos rectos sin accesorios. • Fierro fundido: para uso general en redes interiores y exteriores, tuberías de ventilación. Actualmente han caído en desuso debido a su costo y peso que hacen la instalación más cara y complicada. • Plomo: para trampas y ciertos trabajos especiales. • Fierro forjado: para uso industrial. • Plástico: PVC rígido. Estas tuberías se encuentran en diámetros de 2”, 3”, 4”, 6” y 8”; en longitudes de 3 m para diámetros hasta de 3” y 5 m para diámetros mayores. Para instalaciones domesticas se suelen utilizar diámetros entre 2 y 4 pulgadas. CONSIDERACIONES PARA EL DISEÑO DE INSTALACIONES SANITARIAS Delineamiento de redes. Consiste en delinear el recorrido de las tuberías desde la conexión domiciliaria hasta cada uno de los ambientes que contienen servicios sanitarios. Para ello se debe considerar: 1. Los tramos horizontales pueden ir por los muros o contrapisos de acuerdo a que los aparatos sanitarios descarguen por el muro o por el piso respectivamente. 2. Al ir por los muros se hace economía en el recorrido de tuberías y accesorios, pero se tiene la desventaja que hay que picar las paredes y efectuar pases en los vanos de las puertas y pasadizos. 3. El ir por el piso resulta ventajoso cuando se debe efectuar una reparación, pues es más económica y fácil cambiar las losetas del piso que las mayólicas de las paredes. 4. Los tramos verticales deber ir preferentemente en ductos, con una separación mínima de 0.15 m de las tuberías de agua caliente y de 0.20 m de las montantes de aguas negras y de lluvia (distancia medida entre sus generatrices más próximas). 5. En lo posible debe evitarse cruzar elementos estructurales. 6. Debe procurarse formar circuitos porque así se obtiene una mejor distribución de la presión y se pueden ubicar adecuadamente las válvulas de interrupción que permitan efectuar reparaciones sin paralizar todo el servicio. 7. Al ingreso del predio es necesario colocar una válvula de interrupción después del medidor.
  • 9.
    8. Las tuberíasde aducción e impulsión deben llevar una válvula de retención. 9. En los tramos horizontales las tuberías de agua fría deben instalarse siempre debajo de las de agua caliente y encima de las de desagüe, a una distancia no menor de 0.10 m entre sus superficies externas. 10. Al ingreso de cada ambiente debe instalarse en lo posible una válvula. 11. Al delinearse las redes de desagüe exteriores en el primer piso de debe tener presente que las cajas de registro estén ubicadas en forma tal que puedan ser revisadas cómodamente, sin causar molestias ni dañar la estética. GRAFICACIÓN DE LAS REDES DE AGUA Y DESAGÜE La graficación de redes se efectúa sobre un plano de planta a escala 1/50, donde se hará resaltar las redes de agua y desagüe, quedando en segundo plano la distribución arquitectónica; generalmente en este plano se obvian muchos detalles que aparecen en los planos arquitectónicos (puertas, mobiliario, entre otros). El tamaño de la lámina depende del proyecto arquitectónico. Las redes de agua se grafican de menor grosor que las de desagüe (generalmente a la mitad del grosor). Para el dibujo de cisternas y tanques elevados (cortes) se emplean escalas de 1/20 ó 1/25. DIBUJOS ISOMÉTRICOS Una vez graficada la red de agua y desagüe se procede a dibujar su isometría (ángulo de 30º); a veces se sugiere dibujarlo a escala de 1/50.