Este material ha sido hecho con mucho gusto.
Regálame un Like, comenta y suscríbete :) (っ◕‿◕)
Te invito al CANAL DE YOUTUBE MEKATRONICA
http://www.youtube.com/c/JovannyDuque?sub_confirmation=1
y al BLOGG MEKATRONICA J DUKE
https://mecatronica-itsa.blogspot.com/
Aquí podrás encontrar material interesante sobre Mecatrónica, Automatización, Programación de PLC en
Ladder y GRAFCET , Solidworks, Control automático , Programación de Arduino, Fluidsim H, Fluidsim P ,
Factory IO, Simulación de circuitos electroneumáticos, Simulación circuitos hidráulicos entre muchos otros. Es
con mucho gusto.
Si te fue útil regala un Like, Comenta y Suscríbete :) (っ◕‿◕).
CURSO COMPLETO DE HIDRÁULICA BÁSICA
Aprende los fundamentos de la transmisión de potencia a través de aceite a
alta presión
En esta lista de videos se describen los fundamentos de la oleohidráulica, los
componentes más importantes, circuitos hidráulicos simulados en Fluid Sim H
https://youtube.com/playlist?list=PLHTERkK4EZJrRX0CoeyKJ3x9879aBwOga
ACUMULADOR HIDRÁULICO
Ver video de apoyo Acumulador hidráulico https://youtu.be/W0nJZRmjGVA
Objeto
Los acumuladores son cámaras de almacenamiento que contienen fluido hidráulico presurizado, que acumulan
la energía recibida del circuito óleo-dinámico para restituirla cuando se necesita.
Sumistra líquido a presión al sistema hidráulico cuando se presenta alguna falla en el sistema y terminar la
labor que se este realizando.
Si disminuye la presión el acumulador debe poder suministrar líquido a presión al sistema hidráulico. El fluido
hidráulico bajo presión entra a las cámaras del acumulador y hace una de estas tres funciones: comprime un
resorte, comprime un gas o levanta un peso, y posteriormente cualquier caída de presión en el sistema provoca
que el elemento reaccione y fuerce al fluido hacia fuera otra vez.
Construcción
El acumulador de vejiga consta de los siguientes componentes importantes para su funcionamiento : (1)
Depósito de acero , (2) Vejiga del acumulador , (3) Válvula de gas , (4) Válvula de plato , (5) Tornillo de purga
de aire y (6) Empalme para la tubería del líquida a presión.
Funcionamiento
Se llena la vejiga elástica del acumulador de nitrógeno tomado de una botella a presión por la válvula de gas
(3), hasta alcanzar la presión de llenado necesaria (Pe1). La vejiga del acumulador rellena interiormente el
depósito de acero y cierra la válvula de plato (4) . El nitrógeno contenido en la vejiga tiene el volumen V1,
(Fig. 1). Al poner en marcha el grupo de accionamiento una parte del líquido a presión enviado por la bomba
pasa por la válvula de plato y entra en el depósito acumulador, comprimiendo el nitrógeno en la vejiga hasta el
valor necesario de la presión máxima de trabajo (Pe3). El volumen del nitrógeno disminuye con ello a V3. (Fig.
3). Si baja la presión en el sistema hidráulico. El líquido a presión contenido en el acumulador es desplazado
por la vejiga que se dilata con la presión momentáneamente mayor Pe3 hasta que las presiones se equilibran.
Al mismo tiempo la presión en la vejiga disminuye de Pe3 a Pe2 y el volumen del gas se dilata de V3 a V2
(Fig. 3).
Actividad: Acumulador hidráulico https://www.youtube.com/watch?v=RMDE5v3ouN8
Partes de un acumulador
1. Deposito de acero 2. Vejiga del acumulador 3. Válvula de gas 4. Válvula de plato 5.
Tornillo de purga de aire 6. Empalme para la tubería
Tipos de Acumuladores Hidráulicos.
ACUMULADOR HIDRÁULICO DE VEJIGA.
Se emplea la capacidad de compresión de un gas en una vejiga para almacenamiento de fluidos.
ACUMULADOR HIDRÁULICO DE PISTÓN
Esta compuesto de una parte liquida y una gaseosa , con el pistón como un elemento separador
hermético al gas.
ACUMULADOR HIDRÁULICO DE MEMBRANA.
Posee una membrana flexible que actúa de separador entre la reserva de gas que se puede comprimir
y el líquido de servicio.
Video 1. Acumulado hidráulico de diafragma. Tomado de:
https://www.youtube.com/watch?v=BzvA5n6fHeo
ACUMULADOR HIDRÁULICO DE RESORTE.
Comprime un resorte por medio de un fluido almacenando energía potencial elástica.
ACUMULADOR HIDRÁULICO CARGADO POR CONTRAPESO.
El fluido al entrar en el cuerpo, levanta pesos que han sido previamente calibrados.
APLICACIÓNES DE LOS ACUMULADORES HIDRÁULICOS
 RESTITUIR. Compensar pequeñas pérdidas de fluido en el circuito.
 CONTRA DILATACIÓN. Los fluidos por cambios de temperaturas pueden dilatarse y perder
presión.
 RESERVA. Al poder mantener una presión, pueden servir de reserva de energía.
 CONTRA GOLPES DE ARIETE. El golpe de ariete es un concepto hidráulico que engloba
diferentes causas de pérdida de caudal, como podrían ser el cierre de válvulas, parada de bombas,
puesta en marcha de bombas, etc.
 AMORTIGUADOR. Puede utilizarse para amortiguar las pulsaciones de una bomba.
 SEGURIDAD. Para evitar accidentes por interrupciones súbitas del generador de potencia.
Los acumuladores se utilizan como suministradores de líquido en caso de emergencia cuando falla la
bomba por alguna perturbación con el objeto de finalizar un proceso iniciado (véase el esquema del
circuito).
La cantidad acumulada de líquido a presión para el circuito de al lado debe ser tal que en caso de fallar
la bomba el cilindro de doble efecto pueda efectuar los movimiento.
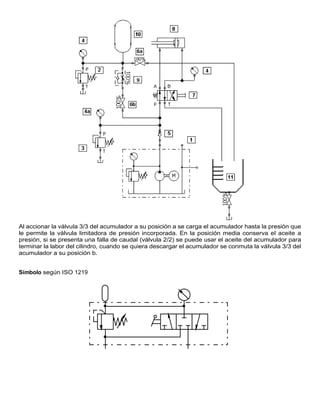
Al accionar la válvula 3/3 del acumulador a su posición a se carga el acumulador hasta la presión que
le permite la válvula limitadora de presión incorporada. En la posición media conserva el aceite a
presión, si se presenta una falla de caudal (válvula 2/2) se puede usar el aceite del acumulador para
terminar la labor del cilindro, cuando se quiera descargar el acumulador se conmuta la válvula 3/3 del
acumulador a su posición b.
Símbolo según ISO 1219
Simbología de acumulador hidráulico Tomado de: www.smctraining.com
Actividad: Acumulador hidráulico
Ha de establecerse un sistema hidráulico conforme al esquema de circuito siguiente.
Al accionar la válvula distribuidora 4/2 el vástago del émbolo del cilindro de doble efecto debe salir.
En caso de fallar la bomba, el acumulador se empleará como fuente de energía con el objeto de
llevar a término la fase ya empezada por el cilindro de doble efecto, verifique las operaciones de
llenado, retención de carga y descarga del acumulador manipulando la válvula 3/3.
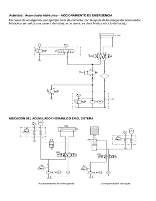
Actividad: Acumulador hidráulico - ACCIONAMIENTO DE EMERGENCIA
En casos de emergencia, por ejemplo corte de corriente, con la ayuda de la energía del acumulador
hidráulico se realiza una carrera de trabajo o de cierre, es decir finaliza el ciclo de trabajo.
UBICACIÓN DEL ACUMULADOR HIDRÁULICO EN EL SISTEMA
Actividad: Simula en el software Fluid sim H el circuito descrito en el video “ACUMULADOR
HIDRÁULICO SIMULACIÓN” en el enlace https://youtu.be/0PKqhWNoW08
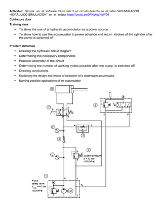
Cold-store door
Training aims
 To show the use of a hydraulic accumulator as a power source
 To show how to use the accumulator to power advance and return strokes of the cylinder after
the pump is switched off
Problem definition
 Drawing the hydraulic circuit diagram
 Determining the necessary components
 Practical assembly of the circuit
 Determining the number of working cycles possible after the pump is switched off
 Drawing conclusions
 Explaining the design and mode of operation of a diaphragm accumulator
 Naming possible applications of an accumulator
Solution description
After the circuit has been assembled and checked, the accumulator should first be switched off and
the pressure relief valve (3) fully opened. Now switch on the hydraulic power pack and set the system
pressure to 50 bar. The accumulator can now be charged. Allow the cylinder to advance and retract
several times and then switch off the hydraulic power pack. It is possible to advance and retract the
cylinder several times more by actuating the 4/2-way valve (8). Following this, the accumulator
pressure will fall slowly, as indicated by the pressure gauge (5). Be sure to switch off and depressurise
the accumulator before dismantling the circuit.
Actividad : Simule el circuito hidráulico Cold-store door y verifique el consumo de potencia de durante el
avance y en la posición media de la válvula, analice las conclusiones.

ACUMULADOR HIDRÁULICO.pdf

  • 1.
    Este material hasido hecho con mucho gusto. Regálame un Like, comenta y suscríbete :) (っ◕‿◕) Te invito al CANAL DE YOUTUBE MEKATRONICA http://www.youtube.com/c/JovannyDuque?sub_confirmation=1 y al BLOGG MEKATRONICA J DUKE https://mecatronica-itsa.blogspot.com/ Aquí podrás encontrar material interesante sobre Mecatrónica, Automatización, Programación de PLC en Ladder y GRAFCET , Solidworks, Control automático , Programación de Arduino, Fluidsim H, Fluidsim P , Factory IO, Simulación de circuitos electroneumáticos, Simulación circuitos hidráulicos entre muchos otros. Es con mucho gusto. Si te fue útil regala un Like, Comenta y Suscríbete :) (っ◕‿◕). CURSO COMPLETO DE HIDRÁULICA BÁSICA Aprende los fundamentos de la transmisión de potencia a través de aceite a alta presión En esta lista de videos se describen los fundamentos de la oleohidráulica, los componentes más importantes, circuitos hidráulicos simulados en Fluid Sim H https://youtube.com/playlist?list=PLHTERkK4EZJrRX0CoeyKJ3x9879aBwOga
  • 2.
    ACUMULADOR HIDRÁULICO Ver videode apoyo Acumulador hidráulico https://youtu.be/W0nJZRmjGVA Objeto Los acumuladores son cámaras de almacenamiento que contienen fluido hidráulico presurizado, que acumulan la energía recibida del circuito óleo-dinámico para restituirla cuando se necesita. Sumistra líquido a presión al sistema hidráulico cuando se presenta alguna falla en el sistema y terminar la labor que se este realizando. Si disminuye la presión el acumulador debe poder suministrar líquido a presión al sistema hidráulico. El fluido hidráulico bajo presión entra a las cámaras del acumulador y hace una de estas tres funciones: comprime un resorte, comprime un gas o levanta un peso, y posteriormente cualquier caída de presión en el sistema provoca que el elemento reaccione y fuerce al fluido hacia fuera otra vez. Construcción El acumulador de vejiga consta de los siguientes componentes importantes para su funcionamiento : (1) Depósito de acero , (2) Vejiga del acumulador , (3) Válvula de gas , (4) Válvula de plato , (5) Tornillo de purga de aire y (6) Empalme para la tubería del líquida a presión. Funcionamiento Se llena la vejiga elástica del acumulador de nitrógeno tomado de una botella a presión por la válvula de gas (3), hasta alcanzar la presión de llenado necesaria (Pe1). La vejiga del acumulador rellena interiormente el depósito de acero y cierra la válvula de plato (4) . El nitrógeno contenido en la vejiga tiene el volumen V1, (Fig. 1). Al poner en marcha el grupo de accionamiento una parte del líquido a presión enviado por la bomba pasa por la válvula de plato y entra en el depósito acumulador, comprimiendo el nitrógeno en la vejiga hasta el valor necesario de la presión máxima de trabajo (Pe3). El volumen del nitrógeno disminuye con ello a V3. (Fig. 3). Si baja la presión en el sistema hidráulico. El líquido a presión contenido en el acumulador es desplazado
  • 3.
    por la vejigaque se dilata con la presión momentáneamente mayor Pe3 hasta que las presiones se equilibran. Al mismo tiempo la presión en la vejiga disminuye de Pe3 a Pe2 y el volumen del gas se dilata de V3 a V2 (Fig. 3). Actividad: Acumulador hidráulico https://www.youtube.com/watch?v=RMDE5v3ouN8 Partes de un acumulador
  • 4.
    1. Deposito deacero 2. Vejiga del acumulador 3. Válvula de gas 4. Válvula de plato 5. Tornillo de purga de aire 6. Empalme para la tubería Tipos de Acumuladores Hidráulicos. ACUMULADOR HIDRÁULICO DE VEJIGA. Se emplea la capacidad de compresión de un gas en una vejiga para almacenamiento de fluidos. ACUMULADOR HIDRÁULICO DE PISTÓN Esta compuesto de una parte liquida y una gaseosa , con el pistón como un elemento separador hermético al gas.
  • 5.
    ACUMULADOR HIDRÁULICO DEMEMBRANA. Posee una membrana flexible que actúa de separador entre la reserva de gas que se puede comprimir y el líquido de servicio. Video 1. Acumulado hidráulico de diafragma. Tomado de: https://www.youtube.com/watch?v=BzvA5n6fHeo ACUMULADOR HIDRÁULICO DE RESORTE. Comprime un resorte por medio de un fluido almacenando energía potencial elástica.
  • 6.
    ACUMULADOR HIDRÁULICO CARGADOPOR CONTRAPESO. El fluido al entrar en el cuerpo, levanta pesos que han sido previamente calibrados. APLICACIÓNES DE LOS ACUMULADORES HIDRÁULICOS  RESTITUIR. Compensar pequeñas pérdidas de fluido en el circuito.  CONTRA DILATACIÓN. Los fluidos por cambios de temperaturas pueden dilatarse y perder presión.  RESERVA. Al poder mantener una presión, pueden servir de reserva de energía.  CONTRA GOLPES DE ARIETE. El golpe de ariete es un concepto hidráulico que engloba diferentes causas de pérdida de caudal, como podrían ser el cierre de válvulas, parada de bombas, puesta en marcha de bombas, etc.  AMORTIGUADOR. Puede utilizarse para amortiguar las pulsaciones de una bomba.  SEGURIDAD. Para evitar accidentes por interrupciones súbitas del generador de potencia. Los acumuladores se utilizan como suministradores de líquido en caso de emergencia cuando falla la bomba por alguna perturbación con el objeto de finalizar un proceso iniciado (véase el esquema del circuito). La cantidad acumulada de líquido a presión para el circuito de al lado debe ser tal que en caso de fallar la bomba el cilindro de doble efecto pueda efectuar los movimiento.
  • 7.
    Al accionar laválvula 3/3 del acumulador a su posición a se carga el acumulador hasta la presión que le permite la válvula limitadora de presión incorporada. En la posición media conserva el aceite a presión, si se presenta una falla de caudal (válvula 2/2) se puede usar el aceite del acumulador para terminar la labor del cilindro, cuando se quiera descargar el acumulador se conmuta la válvula 3/3 del acumulador a su posición b. Símbolo según ISO 1219
  • 8.
    Simbología de acumuladorhidráulico Tomado de: www.smctraining.com Actividad: Acumulador hidráulico Ha de establecerse un sistema hidráulico conforme al esquema de circuito siguiente. Al accionar la válvula distribuidora 4/2 el vástago del émbolo del cilindro de doble efecto debe salir. En caso de fallar la bomba, el acumulador se empleará como fuente de energía con el objeto de llevar a término la fase ya empezada por el cilindro de doble efecto, verifique las operaciones de llenado, retención de carga y descarga del acumulador manipulando la válvula 3/3.
  • 9.
    Actividad: Acumulador hidráulico- ACCIONAMIENTO DE EMERGENCIA En casos de emergencia, por ejemplo corte de corriente, con la ayuda de la energía del acumulador hidráulico se realiza una carrera de trabajo o de cierre, es decir finaliza el ciclo de trabajo. UBICACIÓN DEL ACUMULADOR HIDRÁULICO EN EL SISTEMA
  • 10.
    Actividad: Simula enel software Fluid sim H el circuito descrito en el video “ACUMULADOR HIDRÁULICO SIMULACIÓN” en el enlace https://youtu.be/0PKqhWNoW08 Cold-store door Training aims  To show the use of a hydraulic accumulator as a power source  To show how to use the accumulator to power advance and return strokes of the cylinder after the pump is switched off Problem definition  Drawing the hydraulic circuit diagram  Determining the necessary components  Practical assembly of the circuit  Determining the number of working cycles possible after the pump is switched off  Drawing conclusions  Explaining the design and mode of operation of a diaphragm accumulator  Naming possible applications of an accumulator
  • 11.
    Solution description After thecircuit has been assembled and checked, the accumulator should first be switched off and the pressure relief valve (3) fully opened. Now switch on the hydraulic power pack and set the system pressure to 50 bar. The accumulator can now be charged. Allow the cylinder to advance and retract several times and then switch off the hydraulic power pack. It is possible to advance and retract the cylinder several times more by actuating the 4/2-way valve (8). Following this, the accumulator pressure will fall slowly, as indicated by the pressure gauge (5). Be sure to switch off and depressurise the accumulator before dismantling the circuit. Actividad : Simule el circuito hidráulico Cold-store door y verifique el consumo de potencia de durante el avance y en la posición media de la válvula, analice las conclusiones.