Manual de Entrenamiento



 BULDOZER


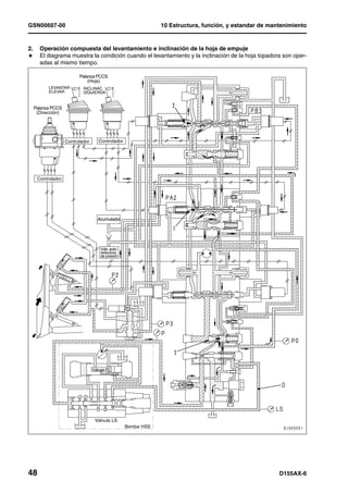
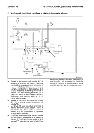
            NUMEROS DE SERIE D155AX-80001 y superiores
GSN00601-00




BULDÓZER                                                                  1MANUAL DE TALLER




D155AX-6




Modelo de máquina                                              Número de serie
D155AX-6                                                           80001 y superiores




01 Especificación                                                                                                                                     1
Especificación y datos técnicos
Especificación y datos técnicos ..................................................................................................................... 2
      Dibujos de especificaciones de dimensiones...................................................................................... 2
      Especificaciones ................................................................................................................................. 3
      Tabla de pesos .................................................................................................................................... 9
      Tabla de combustible, líquido refrigerante y lubricantes ................................................................... 12




D155AX-6                                                                                                                                                 1
01 Especificación                                                                                                                GSN00601-00


Especificaciones                                                                                1
                                                                    Modelo de máquina                              D155AX-6

                                                                     Número de serie                           80001 y superiores
                                                               •Tractor solamente                                   29,800
                      •Con topadora de hoja Sigmadozer +desgarrador
                       de garras múltiples variable + cabina ROPS +
                                                                                                                    39,500
                       acondicionador de aire + zapata 560mm HD +
 Peso




                                      cubierta lateral                                                kg
                      •Con topadora semi-U inclinable +desgarrador de
                         garras múltiples variable + cabina ROPS +
                                                                                                                    39,650
                       acondicionador de aire + zapata 560mm HD +
                                       cubierta lateral
                                          Mínimo radio de viraje (F1, centro de la máquina)           mm              2.1
                                                              Pendiente superable                   grados            30
                      Estabilidad (adelante, atrás, izquierda, derecha)                             grados            35
                                                                             1ª                                       3.8
 Rendimiento



                                              Avance




                                                                             2ª                                       5.6
               Rango de velocidades




                                                                                                     km/h
                 de la transmisión




                                                                    3ra (velocidad baja)                              7.5
                                                                             3ª                                      11.6
                                                                             1ª                                       4.6
                                              Retroceso




                                                                             2ª                                       6.8
                                                                                                     km/h
                                                                    3ra (velocidad baja)                              9.2
                                                                             3ª                                      14.0
                                                                  Tractor solamente                               79.85 {0.81}
                   Presión sobre el terreno




                                              Con topadora de hoja Sigmadozer +desgar-
                                              rador de garras múltiples variable + cabina
                                                                                                                 105.84 {1.08}
                                               ROPS + acondicionador de aire + cubierta               kPa
                                                               lateral                              {kg/cm2}
                                              Con topadora semi-U + desgarrador de gar-
                                               ras múltiples variable + cabina + ROPS +                          105.84 {1.08}
                                              acondicionador de aire + zapata 560mm HD
                                                           + cubierta lateral
                                                                  Tractor solamente                                  4,860
                   Longitud total
 Dimensiones




                                              Con topadora semi-U con inclinación + trac-                            8,316
                                                                 tor                                  mm
                                              Con topadora de hoja Sigmadozer + desgar-
                                                                                                                     8,285
                                                   rador de garras múltiples variable
                                                                  Tractor solamente                                  2,765
                   Ancho total




                                                          Con hoja topadora semi-U + tractor                         4,125
                                                                                                      mm
                                              Con topadora de hoja Sigmadozer inclinable                             4,125
                                               + desgarrador de garras múltiples variable
                                                              Al tope del tubo de escape                             3,306
                   Altura total




                                                                    Sobre la cabina                                  2,210
                                                           (al tope de la palanca de control)         mm
                                              Con cabina con barra protectora contra vuel-                           3,390
                                                        cos (ROPS) instalada




D155AX-6                                                                                                                                  3
GSN00601-00                                                                                                                        01 Especificación




                                                           Modelo de máquina                                             D155AX-6

                                                            Número de serie                                          80001 y superiores
                                                            Trocha                                                          2,000
Dimensiones




                                             Longitud de la oruga sobre el terreno                                          3,050
                                                Ancho de zapatas (Estándar)              mm                                  560
                                          Altura libre sobre el suelo
                               (Hasta la superficie del fondo de la cubierta infe-                                           450
                                                      rior)
                                                           Nombre                                                      SAA6D140E-5
                                                                                                       4-ciclos, enfriador-agua, en-linea tipo vertical,
                                                        Tipo de motor                                inyección directa con turbocargador, posenfriador
                                                                                                                      y enfriador (EGR).
                                             No. de cilindros – Diámetro x Carrera       mm                             6 -140 x 165
                                                  Desplazamiento del pistón              l {cc}                        15.24 {15,240}
                                                          Potencia neta              kW {HP}/rpm                      239 {320}/1,900
                               Rendimiento
  Motor




                                                           Torsión máx.              Nm{kgm}/rpm                     1,715 {175}/1,300
                                                     Velocidad máx. sin carga            rpm                                2,050
                                                     Velocidad mín. sin carga            rpm                                 740
                                             Mín. relación de consumo de combustible g/kWh {g/HPh}                       212 {158}
                                                      Motor de arranque                                                  24V, 11kW
                                                          Alternador                                                      24V, 75A
                                                           Batería                                                     12V, 170Ah x 2
                                                   Radiador de tipo núcleo                                       Aleta ondulada rectangular
                                                    Convertidor de torsión                                      3-elementos, 1-etapa, 2-fase
                                                                                                     Tipo de engranajes planetarios, tipo de embrague
                                                                                                       de múltiples discos, actuación hidráulica, lubri-
                                                         Transmisión                                   cación forzada con bomba de engranajes (tipo
                                                                                                         eléctrico), 3 velocidades hacia adelante, 3
                                                                                                      velocidades hacia atrás, tipo activación electrica
                                                                                                        Tipo variable con placa oscilante (HPV190)
                                                                                          MPa
Sistema del tren de potencia




                                                                                                         Máxima presión de descarga: 39.6 {404}
                                                   Hidráulica, bomba HSS               {kg/cm2}
                                                                                         l/min)
                                                                                                                Descarga teórica: 427/2,249
                                                                                         MPa               Tipo fijo con placa oscilante (KMF140)
                                                         Motor HSS
                                                                                       {kg/cm2}                  Máxima presión: 41.2 {420}
                                                                                                       Engranaje cónico hipoidal, lubricación forzada
                                                       Eje de la corona
                                                                                                                  Bomba de engranajes
                                                                                                        Diferencial tipo engranajes planetarios, motor
                                                    Sistema de dirección HSS                         hidráulico de tipo accionado, motorizado tipo elec-
                                                                                                             trónico, accionado hidraulicamente
                               HSS




                                                                                                     Tipo húmedo, embrague de discos múltiples, apli-
                                                          Freno maestro                                cado por resorte, accionado hidráulicamente,
                                                                                                                    operado por pedal
                                                                                                       1a. etapa de engranajes rectos, 1a. etapa de
                                                         Mando final                                 engranajes planetarios, lubricación de tipo por sal-
                                                                                                                         picadura




4                                                                                                                                          D155AX-6
01 Especificación                                                                                                                                                                                            GSN00601-00




                                                                                                                                       Modelo de máquina                                        D155AX-6

                                                                                                                                        Número de serie                                       80001 and up
                                                                                                                                     Suspensión                                       Rígido, tipo brazo en balance
 Tren de rodaje




                                                                                                                                   Rodillo superior                                           2 a cada lado
                                                                                                                                    Rodillo inferior                                          7 a cada lado
                                                                                                                                                                                     Ensamblaje-tipo garra sencilla,
                                                              Zapata de la oruga (ancho de zapata: 560 mm)
                                                                                                                                                                                    42 a cada lado, paso: 228.6 mm
                                                                         Bomba de lubricación +
                                                                                                                                                                                  Tipo engranajes (SAR(3)100 + (2)40)
                                                                  conjunto del tren de potencia (tandem)
                                                                                                          Bomba de barrido (tándem)                                                  Tipo engranajes (SAR(4)+140)
                                                                                                                                                                               Tipo de carrete en tándem 1+3+3, tipo asis-
                                                                                           Desgarrador de garras múltiples variable
                                                                                                                                                                                  tido hidráulicamente, control eléctrico
                                            Válvula de control




                                                                                                                              •Para inclinación del desgarrador                 + Cilindro de inclinación del desgarrador
                                                                                                                                •Para elevar el desgarrador                         + Levantamiento del desgarrador
                                                                                                                                     • Para elevar hoja
                                                                                                                                • Para inclinación de la hoja                      + (Blade lift + blade tilt + steering)
                                                                                                                                      •Para dirección
                                                                                                                                                       Tipo                             Tipo de pistón alternativo

                                                                                                                                        Diámetro del cilindro             mm                       110
                                                                           elevación de la hoja
                                                                             Dimensiones de
 Sistema hidráulico del equipo de trabajo




                                                                                                                               Diámetro exterior del rodillo del pistón   mm                        75

                                                                                                                                    Recorrido del pistón máximo           mm                      1,404

                                                                                                                                 Max. distancia entre los pistones        mm                      2,093

                                                                                                                                 Mín. distancia entre los pasadores       mm                      687.5
                                                                   Dimensiones de inclinación Dimensiones de inclinación de




                                                                                                                                        Diámetro del cilindro             mm                       160
                                                                  (Para hoja topadora semi-U) inclinación en forma de S)
                                                                                               la hoja (Para empuje con
                                            Cilindro hidráulico




                                                                                                                               Diámetro exterior del rodillo del pistón   mm                        90

                                                                                                                                    Recorrido del pistón máximo           mm                       205

                                                                                                                                 Max. distancia entre los pistones        mm                      1,395


                                                                                                                                 Mín. distancia entre los pasadores       mm                      1,190


                                                                                                                                        Diámetro del cilindro             mm                       160

                                                                                                                               Diámetro exterior del rodillo del pistón   mm                        90
                                                                           de la hoja




                                                                                                                                    Recorrido del pistón máximo           mm                       210

                                                                                                                                 Max. distancia entre los pistones        mm                      1,475


                                                                                                                                 Mín. distancia entre los pasadores       mm                      1,265




D155AX-6                                                                                                                                                                                                                    5
GSN00601-00                                                                                                                                                                                        01 Especificación




                                                                                                                                 Modelo de máquina                                       D155AX-6

                                                                                                                                   Número de serie                                  80001 y superiores

                                                                                                                                 Diámetro del cilindro            mm                        160
                                                                  Sigmadozer inclinable y paso)
                                                                    Dimensiones de la hoja
                                                                     (Para topadora de hoja




                                                                                                                            Diámetro exterior del rodillo del     mm                         90
                                                                                                                                        pistón

                                                                                                                             Recorrido del pistón máximo          mm                        165

                                                                                                                           Max. distancia entre los pistones      mm                       1,430
 Sistema hidráulico del equipo de trabajo




                                                                                                                           Mín. distancia entre los pasadores     mm                       1,265
                                                                                                  Dimensiones de levante




                                                                                                                                 Diámetro del cilindro            mm                        180
                                                                                                     del desgarrador
                                            Cilindro hidráulico




                                                                                                                            Diámetro exterior del rodillo del     mm                        100
                                                                                                                                        pistón

                                                                                                                             Recorrido del pistón máximo          mm                        565

                                                                                                                           Max. distancia entre los pistones      mm                       1,730

                                                                                                                           Mín. distancia entre los pasadores     mm                       1,165
                                                                      inclinación del desgarrador




                                                                                                                                 Diámetro del cilindro            mm                        200
                                                                            Dimensiones de




                                                                                                                            Diámetro exterior del rodillo del     mm                        110
                                                                                                                                        pistón

                                                                                                                             Recorrido del pistón máximo          mm                        605

                                                                                                                           Max. distancia entre los pistones      mm                       1,815

                                                                                                                           Mín. distancia entre los pasadores     mm                       1,210

                                                                                                                                                                                Tipo caja (Válvula de control
                                                                                                                                     Tanque hidráulico
                                                                                                                                                                                   instalado en el exterior)
Sistema impulsor




                                                                                                                                                                   MPa        Plato oscilante variable (LPV45)
                                                                          Bomba del ventilador de enfriamiento                                                  {kg/cm2}   Máxima presión de descarga: 31.9 {325}
                                                                                                                                                                  l/min)   Presión de descarga teórica: 103/2,296
                                                                                                                                                                  MPa         Fijo con plato oscilante (LMF65)
                                                                                    Motor de ventilador de enfriamiento
                                                                                                                                                                {kg/cm2}   Máxima presión de descarga: 31.9 {325}




6                                                                                                                                                                                                           D155AX-6
01 Especificación                                                                                                                                             GSN00601-00




                                                                                     Modelo de máquina                                          D155AX-6

                                                                                       Número de serie                                      80001 y superiores
                                                                                                                               Topadora con inclinación hidráulica sigmadozer
                                                                                                Tipo                             Topadora semi-U con inclinación hidráulica
                                                                                                                                   Topadora U con inclinación hidráulica
                                                                                                                                       Tipo brazo tensor (Cilindro de
                                                                                   Método de soporte de la hoja
                                                                                                                                            inclinación derecha)
                                                                           Altura de elevación de la hoja (desde el
                     Topadora de hoja angulable Sigmadozer




                                                                                                                       mm                          1,311
                                                                                       nivel del terreno)
                                                                           Altura de descenso de la hoja (desde el
                                                             Rendimiento




                                                                                                                       mm                           627
                                                                                      nivel del terreno)
                                                                                Máx. inclinación de la hoja            mm                          1,000
                                                                            Variación del ángulo de corte de la
                                                                                                                      grados                        ±5
                                                                                           hoja
                                                                                Capacidad de la hoja (SAE)             m3                           9.4
                                                             Dimensiones




                                                                                     Ancho de la hoja                  mm                          4,130
                                                                                      Altura de la hoja                mm                          1,790

                                                                                Angulo de corte de la hoja            grados                        46

                                                                           Altura de elevación de la hoja (desde el
                                                                                                                       mm                          1,250
                                                                                       nivel del terreno)
 Equipo de trabajo

                     Topadora semi-U inclinable




                                                                           Altura de descenso de la hoja (desde el
                                                             Rendimiento




                                                                                                                       mm                           590
                                                                                      nivel del terreno)
                                                                                Máx. inclinación de la hoja            mm                          1,000
                                                                            Variación del ángulo de corte de la
                                                                                                                      grados                        ±6
                                                                                           hoja
                                                                                Capacidad de la hoja (SAE)             m3                           9.4
                                                             Dimensiones




                                                                                     Ancho de la hoja                  mm                          4,130
                                                                                      Altura de la hoja                mm                          1,790

                                                                                Angulo de corte de la hoja            grados                        52

                                                                           Altura de elevación de la hoja (desde el    mm                          1,250
                                                                                       nivel del terreno)
                                                                           Altura de descenso de la hoja (desde el
                                                             Rendimiento




                                                                                                                       mm                           590
                                                                                      nivel del terreno)
                     Topadora de hoja U




                                                                                Máx. inclinación de la hoja            mm                          1,080
                                                                            Variación del ángulo de corte de la       grados                        ±6
                                                                                           hoja
                                                                                Capacidad de la hoja (SAE)             m3                          11.9
                                                             Dimensiones




                                                                                     Ancho de la hoja                  mm                          4,225
                                                                                      Altura de la hoja                mm                          1,790

                                                                                Angulo de corte de la hoja            grados                        52




D155AX-6                                                                                                                                                                   7
GSN00601-00                                                                                                                                                                                             01 Especificación




                                                                                                                                                Modelo de máquina                              D155AX-6

                                                                                                                                                  Número de serie                          80001 y superiores
                    Topadora de hoja angulable




                                                                                                                                                   Máx. inclinación               mm             1,000
                       Sigmadozer + paso

                                                                                        Rendimiento




                                                                                                                                          Máx. ángulo de inclinación vertical   grados             5


                                                                                                                                                Máx. ángulo atrás de
                                                                                                                                                                                grados             5
                                                                                                                                                 inclinación vertical
                           Empuje total en U + paso Topadora semi-U inclinable + paso




                                                                                                                                                   Máx. inclinación               mm             1.000


                                                                                                                                          Máx. ángulo de inclinación vertical   grados             5
                                                                                        Rendimiento




                                                                                                                                                Máx. ángulo atrás de
                                                                                                                                                                                grados             5
                                                                                                                                                 inclinación vertical



                                                                                                                                                   Máx. inclinación               mm             1,080
Equipo de trabajo




                                                                                        Rendimiento




                                                                                                                                          Máx. ángulo de inclinación vertical   grados             5


                                                                                                                                                Máx. ángulo atrás de
                                                                                                                                                                                grados             5
                                                                                                                                                 inclinación vertical
                                                                                        Dimensiones Rendimiento Dimensiones Rendimiento




                                                                                                                                           Máx. profundidad de excavación         mm              903
                    Desgarrador de garras
                      múltiples variable




                                                                                                                                            Altura máx. de levantamiento          mm              950

                                                                                                                                           Ángulo de desgarre de la punta                       30 – 70

                                                                                                                                              Ancho máximo de la viga             mm             2,320


                                                                                                                                                Posiciones de la garra                             2

                                                                                                                                           Máx. profundidad de excavación         mm             1,255
                    Desgarrador gigante




                                                                                                                                            Altura máx. de levantamiento          mm              950
                         variable




                                                                                                                                           Ángulo de desgarre de la punta                       30 – 70

                                                                                                                                              Ancho máximo de la viga             mm             1,401

                                                                                                                                                                                 No. de
                                                                                                                                                Posiciones de la garra                             3
                                                                                                                                                                                agujeros




8                                                                                                                                                                                                               D155AX-6
01 Especificación                                                                        GSN00601-00


Tabla de pesos                                                                                    1
¤ La tabla de pesos es para referencia en el manejo o transporte de componentes.

                       Modelo de máquina                                D155AX-6

                        Número de serie                             80001 y superiores
Conjunto del amortiguador, motor                                          1,900
• Conjunto del motor                                                      1,759
• Conjunto del amortiguador                                                120
• Junta universal                                                          18
• Piezas de montaje del motor (alambrado)                                   3
Conjunto del radiador
(incluyendo enfriador de aceite integral enfriador hidráulico y            333
condensador)
Conjunto del tanque de combustible (cuando está vacio)                     383
Conjunto del tanque de combustible (cuando está lleno)                     913
Conjunto de la unidad del tren de fuerza                                  2,351
• Convertidor de torsión, conjunto de toma de fuerza (PTO)                 500
• Conjunto de la transmisión                                               625
• Conjunto HSS                                                             932
• Conjunto de la válvula del freno
  (2- Conjunto de la válvula de modulación de control electrónico           6
(ECMV), válvula de freno secundario)
• Conjunto del filtro del tren de potencia                                16.5
• Bomba de barrido                                                         20
• Tren de potencia, bomba de lubricación                                   28
• Bomba HSS hidráulica                                                     106
• Motor HSS                                                                67
• Bomba del ventilador de enfriamiento                                     25
• Motor de ventilador de enfriamiento                                      25
Conjunto del mando final                                                1,395 x 2
Dientes de la rueda dentada                                            (12 x 9) x 2
Conjunto de la estructura del casco                                       4,426
Conjunto del Tren de rodamiento (cada lado)                               3,822
• Bastidor de oruga                                                       1,340
• Conjunto de la rueda tensora                                             326
• Conjunto de resorte tensor                                               508
• Conjunto de los rodillos de la oruga, bogie                            525 x 3
• Conjuntos de rodillos inferiores (Brida sencilla x1)                    93 x 4
  (pestaña doble x1)                                                     105 x 3
• Conjunto del rodillo superior                                           45 x 2




D155AX-6                                                                                          9
GSN00601-00                                                                               01 Especificación




                          Modelo de máquina                                     D155AX-6

                           Número de serie                                 80001 y superiores
Conjunto de la zapata de la oruga (560 mm, tipo húmedo)                         2,260 x 2
Conjunto del eje pivote (Izquierda)
(Cuando tiene la especificación de inclinación doble, Izquierda y Dere-            119
cha)
Conjunto del eje pivote (Derecha)                                                  136
Barra estabilizadora                                                               231
Conjunto del tanque hidráulico (incluyendo el filtro hidráulico)                   99
Válvula de control
(Levantamiento de la hoja topadora + inclinación de la hoja topadora +
                                                                                   123
levantamiento del desgarrador + inclinación del desgarrador + direc-
ción)
Protector inferior del motor                                                       220
Protector inferior de la transmisión                                               280
Asientos del operador                                                              55
Conjunto de topadora de hoja angulable sigmadozer U                       5,364 (Estandar 4,937)
• Hoja                                                                    3,200 (Estandar 2,929)
•Bastidor recto                                                           1,687 (Estandar 1,531)
•Brazo de inclinación                                                             97 x 1
•Brazo central                                                                   250 x 1
•Conjunto del cilindro de inclinación                                              130
Conjunto de empuje e inclinación doble en forma de S                      5,400 (Estandar 4,973)
•Hoja                                                                     3,200 (Estandar 2,929)
•Bastidor recto                                                           1,690 (Estandar 1,534)
•Brazo central                                                                   250 x 1
•Conjunto del cilindro de inclinación vertical                                   130 x 2
Conjunto de topadora semi-U                                               5,623 (Estandar 4,962)
•Hoja                                                                     3,459 (Estandar 2,954)
•Bastidor recto                                                           1,687 (Estandar 1,531)
•Brazo de inclinación                                                             97 x 1
• Brazo central                                                                  250 x 1
•Conjunto del cilindro de inclinación                                              130
Conjunto del cilindro de levante de la topadora                                  165 x 2
Conjunto del desgarrador de garras múltiples                                      4,330
• Soporte, viga, brazo                                                            2,300
•Garra                                                                           266 x 3
• Conjunto del cilindro de levante                                               184 x 1
•Conjunto del cilindro de inclinación                                            252 x 1




10                                                                                                 D155AX-6
01 Especificación                                                                          GSN00601-00




                         Modelo de máquina                                D155AX-6

                         Número de serie                              80001 y superiores
Conjunto del desgarrador gigante                                            3,090
• Soporte, viga, brazo                                                      1,850
•Garra                                                                     333 x 1
• Conjunto del cilindro de levante                                         184 x 1
•Conjunto del cilindro de inclinación                                      252 x 1
• Conjunto del cilindro extractor del pasador                                 7
Conjunto de la cabina                                                        410
Tablero                                                                      54
Estructura del piso (incluida la unidad del acondicionador de aire)          611
Cubierta lateral                                                             20
Conjunto de la unidad acondicionadora de aire                                10




D155AX-6                                                                                           11
GSN00601-00                                                                              01 Especificación


Tabla de combustible, líquido refrigerante y lubricantes                                                  1
H    Para detalles de las notas (Nota 1, Nota 2 …) ver la tabla. Ver el Manual de Operación y Mantenimiento.




12                                                                                               D155AX-6
01 Especificación                                                              GSN00601-00




                                                                   Unidad: ¶
                                                   D155AX-6
          Puntos de relleno             Capacidad
                                                       Capacidad de relleno
                                       especificada:
      Cárter de Aceite del Motor            45                 37
         Caja amortiguadora                1.5                 1.5
      Caja del tren de potencia.           130                 90
   Caja del mando final (cada una)          31                 31
          Sistema hidráulico
                                           240                 85
      (con hoja, sin desgarrador)
        Sistema de enfriamiento
                                            82                 —
   (incluyendo el tanque de reserva)
        Tanque de combustible              625                 —




D155AX-6                                                                               13
GSN00601-00                             01 Especificación




D155AX-6 Buldózer
No. de Forma GSN00601-00




                           © 2006 KOMATSU
                           Todos los Derechos Reservados
                           Impreso en E.E.U.U. 07-06




14                                             D155AX-6
GSN00603-00




BULDÓZER                                                                 1MANUAL DE TALLER




D155AX-6




Modelo de máquina                                              Número de serie
D155AX-6                                                        80001 y superiores




10 Estructura, función, y
   estandar de mantenimiento1
Motor y sistema de enfriamiento
Motor y sistema de enfriamiento.................................................................................................................... 2
      Radiador, enfriador del aceite ............................................................................................................. 2
      Soporte del motor ............................................................................................................................... 5
      Bomba del ventilador de enfriamiento................................................................................................. 6
      Motor de ventilador de enfriamiento.................................................................................................. 14




D155AX-6                                                                                                                                               1
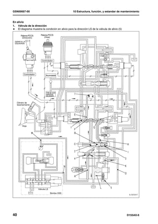
GSN00603-00                      10 Estructura, función, y estandar de mantenimiento



Motor y sistema de enfriamiento                                                   1
Radiador, enfriador del aceite                                                    1
Radiador




2                                                                         D155AX-6
10 Estructura, función, y estandar de mantenimiento      GSN00603-00


1.     Manguera de desborde
2.     Manguera para purga de aire
3.     Manguera de entrada
4.     Tapa de llenado del enfriador
5.     Conjunto del núcleo del radiador
6.     Tanque de reserva
7.     Manguera de entrada (para circulación de
       refrigerante a baja temperatura)
8.     Manguera de salida
9.     Tanque inferior (enfriador de aceite incorpo-
       rado al tren de potencia)
10.    Ventilador
11.    Tapón de drenaje
12.    Cojinete
13.    Tapa del respiradero
14.    Válvula de presión

a:     Postenfriador
b:     Manguera de salida del postenfriador
c:     Manguera de entrada al postenfriador

Descripción
l  Se suministra el tanque de reserva para el
   radiador.
l  El enfriador de aceite del tren de potencia está
   incorporado en el tanque inferior del radiador.

                                          Radiador
                                        Aleta ondulada
              Tipo de núcleo
                                          rectangular
          Paso de la aleta (mm)              4.0
      Area de disipación térmica (m )
                                   2      41.99 x 2
         Presión de
 Válvula                    (MPa{kg/
           alivio                         0.09 {0.9}
   de                        cm2})
 presión
           Vacío            (MPa{kg/
                                         0.005 {0.05}
          presión            cm2})

Especificación
Posenfriador: Aleta ondulada rectangular 8.0/2P




D155AX-6                                                          3
GSN00603-00                                                  10 Estructura, función, y estandar de mantenimiento


Enfriador del aceite




1.   Enfriador hidráulico                                        A:   Salida del enfriador de aceite del tren de
2.   Enfriador del aceite del tren de potencia                        potencia
                                                                 B:   Entrada al enfriador de aceite del tren de
                                                                      potencia

Descripción
l  El enfriador de aceite del tren de potencia está
   incorporado en el tanque inferior del radiador.

                             Enfriador del
                                               Enfriador
                            aceite del tren
                                               hidráulico
                             de potencia
                                              Onda rectan-
     Tipo de núcleo            PTO-OL
                                              gular (4.0P)
Tipo de aletas interiores       TF8-C            TF6-P
                            Incorporado al    Enfriado por
Método de enfriamiento
                            tanque inferior       aire
 Area de disipación tér-
                                 2.47            4.51
      mica (m2)




4                                                                                                     D155AX-6
10 Estructura, función, y estandar de mantenimiento                                                  GSN00603-00


Soporte del motor                                     1




                                                                                                       Unidad: mm
No.       Itemes a comprobar                                     Criterio                              Solución
                                      Tamaño              Tolerancia         Holgura     Límite de
      Separación entre el marco de    estándar        Eje        Agujero     estándar     holgura
 1
           soporte y el cojín
                                                   –0.1          +0.046        0.1 –
                                        60                                                  —         Reemplace
                                                   –0.3          +0.046       0.346
      Altura libre hasta el montaje        Holgura estándar                 Límite de holgura
 2
                 de goma                         86                                84




D155AX-6                                                                                                          5
GSN00603-00                                     10 Estructura, función, y estandar de mantenimiento


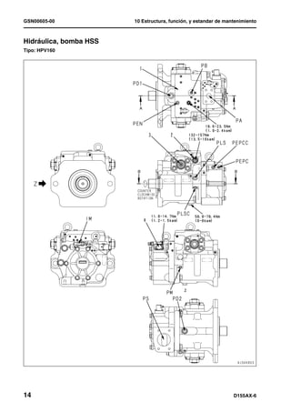
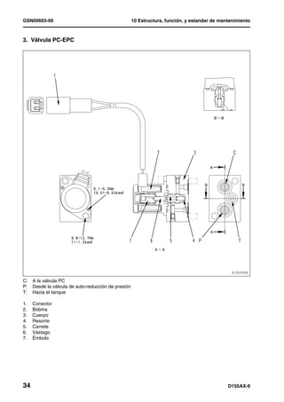
Bomba del ventilador de enfriamiento                                                             1
Tipo: LPV45




P1: Orificio de descarga de la bomba
PAEPC: Tapón de captación de presión de salida EPC
PEPC: Orificio de entrada de presión básica de la válvula EPC
PS: Orificio de succión de la bomba
TO: Orificio de drenaje

1.   Servo-válvula
2.   Purga del aire




6                                                                                        D155AX-6
10 Estructura, función, y estandar de mantenimiento   GSN00603-00




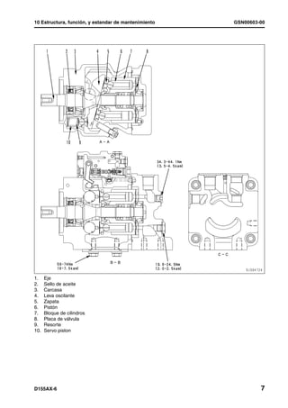
1.    Eje
2.    Sello de aceite
3.    Carcasa
4.    Leva oscilante
5.    Zapata
6.    Pistón
7.    Bloque de cilindros
8.    Placa de válvula
9.    Resorte
10.   Servo piston




D155AX-6                                                       7
GSN00603-00                                            10 Estructura, función, y estandar de mantenimiento




Función                                                    l   Piston (6) realiza un movimiento relativo en la
l  La bomba convierte la rotación del motor                    dirección axial adentro de cada cámara del cil-
   transmitida a su eje en presión de aceite y                 indro del bloque de cilindros (7).
   descarga el aceite presurizado de acuerdo con           l   El bloque de cilindro (7) sella la presión del
   la carga.                                                   aceite a la placa de la válvula (8) y realiza un
l  Es posible cambiar la descarga cambiando el                 movimiento rotativo.
   ángulo del plato oscilante.                             l   Está superficie está diseñada de forma que el
                                                               equilibrio de la presión del aceite se mantiene
Estructura                                                     en un nivel apropiado.
l   El bloque de cilindros (7) es soportado en el          l   El aceite dentro de cada cámara de cilindros
    eje por medio de la ranura (11).                           del bloque de cilindros (7) es aspirado y des-
l   El eje (1) está soportado con los cojinetes del            cargado a través de la placa de válvula (8).
    frente y traseros (12).
l   El extremo del pistón (6) tiene un hueco
    esférico el cual es combinado con la zapata
    (5).
l   El pistón (6) y la zapata (5) forman un cojinete
    de rótula.
l   La zapata (5) se mantiene presionada contra
    el plano (A), del balancín de leva (4) y se
    desliza circularmente.
l   El balancín de leva (4) desliza alrededor de la
    bola (13).


8                                                                                                   D155AX-6
10 Estructura, función, y estandar de mantenimiento                                         GSN00603-00


Operación de la bomba                                 l   Con la condición de la línea central (X) de la
l  El bloque de cilindros (7) gira junto con el eje       leva oscilante (4) tiene el ángulo del plato
   (1) y la zapata (5) se desliza sobre la superfi-       oscilante (a) en dirección axial al bloque de cil-
   cie lisa (A).                                          indros (7), y la superficie plana (A) funciona
l  En este momento, el balancín de leva (4) se            como leva contra la zapata (5).
   inclina alrededor de la bola (13). Como            l   De esta forma el pistón (6) se desliza por la
   resultado, el ángulo (a) entre la línea central        parte inferior del bloque de cilindros (7), de
   (X) del balancín de leva (4) y el eje del bloque       manera que se crea una diferencia entre el vol-
   se cilindros (7) cambia.                               umen (E) y (F) dentro del bloque de cilindros
l  El ángulo (a) se llama el ángulo del plato             (7).
   oscilante.                                         l   Un solo pistón (6) aspira y descarga el aceite
                                                          por el caudal (F) – (E).
                                                      l   A medida que el bloque de cilindros (7) da
                                                          vueltas y el volumen de la cámara (E) dis-
                                                          minuye, se descarga el aceite presurizado.
                                                      l   Por otra parte, el volumen de la cámara (F)
                                                          aumenta y en este proceso, se aspira el aceite.




D155AX-6                                                                                                  9
GSN00603-00                                            10 Estructura, función, y estandar de mantenimiento


l    A medida que la línea central (X) de la leva (4)      Control de descarga
     coincide con la dirección del bloque de cilin-
                                                           l  Si aumenta el ángulo (a) del plato oscilante, la
     dros (7) (el ángulo (a) del plato oscilante = 0, la
                                                              diferencia entre los volúmenes (E) y (F) tam-
     diferencia entre los volúmenes (E) y (F) dentro
                                                              bién aumenta y la bomba aumenta el caudal
     del bloque de cilindros (7) se vuelve cero 0.            (Q) de descarga.
l    En este estado, no se ejecuta ni la succión ni
                                                           l  El ángulo del plato de vaivén (a) se cambia
     descarga de aceite presurizado. En otras pala-
                                                              con el servo-pistón (10).
     bras, no se realiza operación de bombeo (Sin
                                                           l  El servo-pistón (10) es alternado linealmente
     embargo, el ángulo del plato de vaivén actual-
                                                              por la señal de presión de la servo-válvula .
     mente no está colocado en 0.)
                                                           l  Este movimiento lineal es transmitido al bal-
                                                              ancín de leva (4).
                                                           l  El balancín de leva (4) está soportado por la
                                                              bola (13) y se balancea alrededor de ella (13).




l    El ángulo del plato oscilante (a) está en pro-
     porción a la entrega de la bomba.




10                                                                                                 D155AX-6
10 Estructura, función, y estandar de mantenimiento                    GSN00603-00


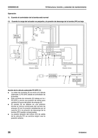
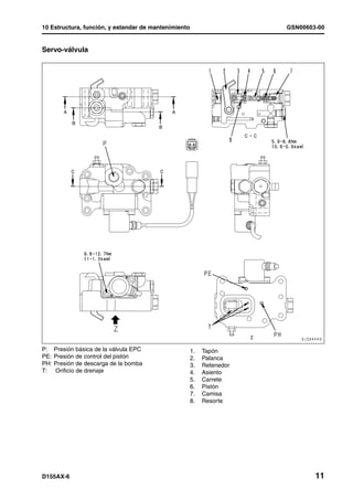
Servo-válvula




P:    Presión básica de la válvula EPC                1.   Tapón
PE:   Presión de control del pistón                   2.   Palanca
PH:   Presión de descarga de la bomba                 3.   Retenedor
T:    Orificio de drenaje                             4.   Asiento
                                                      5.   Carrete
                                                      6.   Pistón
                                                      7.   Camisa
                                                      8.   Resorte




D155AX-6                                                                       11
GSN00603-00                                                          10 Estructura, función, y estandar de mantenimiento




Función                                                                  l   Luego, el conducto de presión del pistón servo
l  La válvula servo controla la entrada de corri-                            es conectado con el conducto de descarga de
   ente a la válvula EPC y descarga de la bomba                              la bomba por medio del corte del carrete (5) y
   (Q), por lo tanto, ellos serán relacionados                               la presión de descarga es dirigida hacia el
   como se muestra en el diagrama.                                           servo pistón.
                                                                         l   Cuando la leva oscilante es empujada hacia
                                                                             arr iba por el ser vopistón, se aplica una
                                                                             posición de retroalimentación y la palanca (2)
    Descarga Q de la bomba




                                                                             se mueve para comprimir el resorte (8).
                                                                         l   Cuando el carrete (5) es empujado hacia
                                                                             atrás, el circuito de descarga de la bomba y el
                                                                             circuito del servo pistón quedan desconecta-
                                                                             dos.
                                                                         l   La presión en la cámara del servopistón dis-
                                                                             minuye y la leva oscilante retorna en la direc-
                                                                             ción del ángulo del plato oscilante máximo.
                                 Corriente i EPC
                                                                         l   Este proceso es repetido hasta que el plato de
                                                                             vaivén quede fijo en una posición donde la sal-
                                                                             ida de presión EPC quede balanceada con la
l                 La presión de salida de la válvula EPC fluye               fuerza (8) del resorte.
                  hacia la cámara del pistón para empujar el             l   A mayor presión de salida EPC, menor es el
                  pistón (6).                                                ángulo del plato oscilante. A la inversa, a
l                 El pistón (6) empuja el carrete (5) hasta que es           menor presión de salida EPC, mayor es el
                  balanceado con el resorte.                                 ángulo del plato oscilante.


12                                                                                                               D155AX-6
GSN00603-00                                 10 Estructura, función, y estandar de mantenimiento


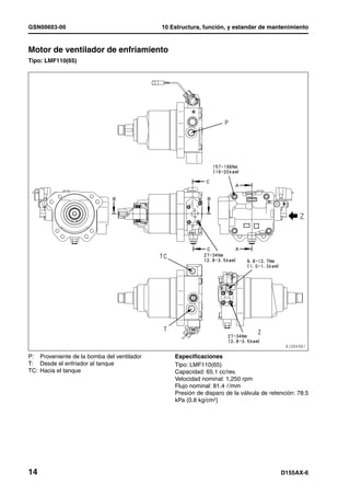
Motor de ventilador de enfriamiento                                                              1
Tipo: LMF110(65)




P: Proveniente de la bomba del ventilador       Especificaciones
T: Desde el enfriador al tanque                 Tipo: LMF110(65)
TC: Hacia el tanque                             Capacidad: 65.1 cc/rev.
                                                Velocidad nominal: 1,250 rpm
                                                Flujo nominal: 81.4 ¶/mm
                                                Presión de disparo de la válvula de retención: 78.5
                                                kPa {0.8 kg/cm2}




14                                                                                      D155AX-6
10 Estructura, función, y estandar de mantenimiento                                                      GSN00603-00




1.    Eje de salida                                               7.    Cubierta del extremo
2.    Carcasa                                                     8.    Resorte central
3.    Placa de empuje                                             9.    Válvula de retención
4.    Conjunto del Pistón                                         10.   Válvula piloto
5.    Bloque de cilindros                                         11.   Válvula reversible del carrete
6.    Placa de válvula                                            12.   Válvula de seguridad

                                                                                                             Unidad: mm
No.      Itemes a comprobar                                       Criterio                                  Solución
                                              Tamaño estándar                    Límite de reparación
                                    Largo libre x    Largo de      Carga de       Largo     Carga de
        Resorte de retorno del                                                                              Sustituir el
 13                               Diámetro exterior instalación   instalación      libre   instalación
               carrete                                                                                    resorte si está
                                                                     146 N                    117 N      dañado o defor-
                                   62.66 x 19.8        53.5                         —
                                                                   {14.9 kg}                {11.9 kg}         mado.
       Resorte de la válvula de                                      13.7 N                  11.0 N
 14                                 16.4 x 8.9         11.5                         —
              retención                                             {1.4 kg}                {1.12 kg}




D155AX-6                                                                                                               15
10 Estructura, función, y estandar de mantenimiento                                              GSN00603-00


2. Válvula de succión

Función                                                  2)   Cuando la bomba es detenida
l  Si la bomba del ventilador se detiene, el aceite      l    Cuando se detiene el motor, el aceite presur-
   presurizado no fluye dentro del motor. Por                 izado proveniente de la bomba deja de ser
   supuesto, el motor continua dando revolu-                  suministrado al orificio (P). A medida que se
   ciones a causa de la inercia, por lo tanto, la             disminuye el suministro de aceite presurizado
   presión en el lado de salida del motor se incre-           en el lado (MA) del motor, éste reduce su
   menta.                                                     velocidad gradualmente hasta detenerse.
l  Cuando el aceite no fluye por el orificio de          l    Si el eje del motor está rotando por causa de la
   admisión (P), la válvula de succión (1), suc-              inercia mientras es reducido el flujo de aceite
   ciona el aceite en el lado de la salida y los              proveniente del orificio (P), el aceite en el orifi-
   envía hacia el orificio (MA) donde no hay sufi-            cio (T) del lado de la salida es enviado por la
   ciente aceite para prevenir la cavitación.                 válvula de succión (1) hacia el lado (MA) con
                                                              el fin de prevenir la cavitación.
Operación

1)    Cuando la bomba es arrancada
l    Si el aceite presurizado proveniente de la
     bomba es introducido por el orificio (P) y crece
     la presión en el lado (MA) y la torsión de
     arranque es generada en el motor, éste emp-                                    Bomba del
                                                                                    ventilador
     ieza a girar. El aceite presurizado en el lado de
     la salida del motor (MB) retorna a través del
     orificio (T) hacia el tanque.




                         Bomba del
                         ventilador




D155AX-6                                                                                                      17
GSN00603-00                                            10 Estructura, función, y estandar de mantenimiento


3. Operación de la válvula reversible

1)   Cuando el solenoide activado/desactivado              2)   Cuando el solenoide activado/desactivado
     (ON-OFF) es desenergizado.                                 (ON-OFF) es energizado.
l    Si el solenoide "ON-OFF" (1) es "desenergi-           l    Si el solenoide "ON-OFF" (1) es "energizado",
     zado", el aceite presurizado proveniente de la             la válvula selectora "ON-OFF" (2) cambia para
     bomba es bloqueado por la válvula selectora                permitir que el aceite presurizado proveniente
     "ON-OFF" (2), y se abre el orificio (C) para el            de la bomba fluya a través del orificio (C) den-
     circuito del tanque.                                       tro de la cámara del carrete (D).
l    El carrete (3) es empujado hacia la derecha           l    El aceite presurizado en la cámara (D) empuja
     por el resorte (4).                                        el carrete de la válvula (3) hacia la izquierda,
l    Se abre el orificio (MA) del motor y entra el              contra el resorte (4).
     aceite presurizado para hacer girar el motor          l    Se abre el orificio (MB) del motor y entra el
     hacia adelante (en el sentido de las agujas del            aceite presurizado para hacer girar el motor
     reloj).                                                    hacia atrás (en el sentido contrario al de las
                                                                agujas del reloj).




                         Bomba del                                                  Bomba del
                         ventilador                                                 ventilador




18                                                                                                   D155AX-6
10 Estructura, función, y estandar de mantenimiento     GSN00603-00


4. Válvula de seguridad




Función
l  Cuando se arranca el motor, la presión en el
   orificio (P) del motor del ventilador es elevada
   en algunos casos.
l  La válvula de seguridad (1) está instalada para
   proteger al circuito del sistema del ventilador.

Operación
l  Si la presión en el orificio (P) aumenta sobre la
   presión de rotura de de la válvula de seguridad
   (1), la válvula (2) de la válvula de seguridad (1)
   se abre para liberar el aceite presurizado en el
   orificio (T).
l  Por esta operación, es prevenida la generación
   de una presión anormal en el orificio (P).




D155AX-6                                                        19
GSN00604-00




BULDÓZER                                                                  1MANUAL DE TALLER




D155AX-6




Modelo de máquina                                               Número de serie
D155AX-6                                                         80001 y superiores




10 Estructura, función, y
   estandar de mantenimiento1
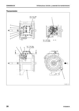
Sistema del tren de potencia, Parte 1
Sistema del tren de potencia, Parte 1............................................................................................................ 2
      Esqueleto del tren de potencia............................................................................................................ 2
      Dibujo general de la unidad del tren de potencia ................................................................................ 4
      Dibujo de las tuberías hidráulicas del tren de potencia....................................................................... 6
      Amortiguador, unión universal............................................................................................................. 8
      Convertidor de torsión, TDF.............................................................................................................. 10
      Válvula de control del convertidor de torsión .................................................................................... 19
      Embrague de traba ECMV, embrague del estátor ECMV ................................................................. 20
      Control de la transmisión .................................................................................................................. 26
      Transmisión ....................................................................................................................................... 28
      ECMV de la transmisión.................................................................................................................... 40
      Válvula de alivio principal y válvula de alivio del convertidor de torsión ........................................... 46
      Válvula de alivio de la lubricación ..................................................................................................... 48
      Bomba de barrido.............................................................................................................................. 49



D155AX-6                                                                                                                                                  1
GSN00604-00                                                           10 Estructura, función, y estandar de mantenimiento



Sistema del tren de potencia, Parte 1                                                                                                1
Esqueleto del tren de potencia                                                                                                       1




Descripción                                                               l   La potencia transmitida al eje de la corona, a
l  Las vibraciones torsionales generadas por la                               s u ve s e s t ra n s m i t i d a a l H S S ( S i s te m a
   potencia del motor (1) son amortiguadas por                                hidrostático de dirección) (11). La bomba HSS
   medio del amortiguador de vibraciones (2), la                              (5), hidráulica, es impulsada por la TDF (6) y el
   potencia pasa a través de la unión universal                               aceite que sale de la bomba HSS hidráulica,
   (3) y es transmitida al convertidor de torsión                             energiza el motor (12) HSS. La rotación de la
   (8).                                                                       pareja de engranajes HSS de la derecha e
l  La potencia del motor es transmitida a través                              izquierda está controlada por el motor (12)
   del aceite por el convertidor de torsión (8)                               HSS. La dirección se realiza generando una
   hacia el eje de entrada de la transmisión (eje                             diferencia en la velocidad derecha e izquierda.
   de la turbina) de acuerdo con el cambio de                                 También es posible emplear el mecanismo
   carga. (con L/U)                                                           HSS para hacer girar los lados derecho e
l  La transmisión (9) utiliza la combinación de un                            izquierdo, en direcciones opuestas, para hacer
   sistema de engranajes planetarios y                                        giros de contrarotación.
   e m b r a g u e s h i d r á u l i c o s p a ra r e d u c i r l a       l   El freno (13) del HSS se usa para frenar la
   velocidad y cambiar de marchas (3 engranajes                               máquina. El freno (13) es un embrague del tipo
   para avanzar y 3 engranajes para retroceder).                              de discos múltiples en aceite, aplicado por
   Se conectan 2 grupos de embragues                                          resortes. La potencia enviada desde el freno
   seleccionados de acuerdo al cambio de carga                                (13) es transmitida al mando final (14).
   y se transmite la potencia a la corona (10)                            l   El mando final (14) está formado por un
   desde el piñón ubicado en el extremo trasero                               engranaje sencillo de dientes rectos y un
   de la transmisión.                                                         sistema de engranajes planetarios sencillos.
                                                                              Reduce la velocidad y hace girar la rueda
                                                                              dentada (15) que propulsa la oruga (16) y
                                                                              mueve la máquina. El caudal de aceite
                                                                              generado por la bomba del ventilador de
                                                                              enfriamiento (17) propulsada por la TDF (6),
                                                                              hace girar el motor del ventilador de
                                                                              enfriamiento (18).


2                                                                                                                         D155AX-6
10 Estructura, función, y estandar de mantenimiento                                       GSN00604-00




1.   Motor (SAA6D140E-5)                              10.   Corona
2.    Amortiguador                                    11.   Unidad HSS
3.   Junta universal                                  12.   Motor HSS (KMF140)
4.   Bomba de barrido (SAR(4) 140)                    13.   Freno
5.   Hidráulica, bomba HSS (HPV190)                   14.   Mando final
6.   TDF [PTO = Toma de fuerza]                       15.   Rueda motríz
7.   Bomba de lubricación del tren de potencia        16.   Zapata de la oruga
     (SAR(3)100+40)                                   17.   Bomba del ventilador de enfriamiento (LPV45)
8.   Convertidor de torsión                           18.   Motor de ventilador de enfriamiento (LMF65)
9.   Transmisión




D155AX-6                                                                                              3
GSN00604-00                       10 Estructura, función, y estandar de mantenimiento



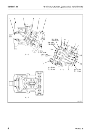
Dibujo general de la unidad del tren de potencia                                   1




4                                                                          D155AX-6
10 Estructura, función, y estandar de mantenimiento                                       GSN00604-00




1.  Unidad HSS                                        Descripción
2.  Transmisión                                       l  La unidad del tren de potencia puede dividirse
3.  Bomba de lubricación del tren de potencia            ampliamente en el convertidor de torsión, TDF
    (SAR(3)100+40)                                       (7), la unidad de la transmisión (2) y la unidad
4. Colador del aceite del tren de potencia               HSS (1).
5. Motor HSS (KMF140)                                 l  De tal modo, después que se desmonte el
6. Válvula de alivio principal, y de alivio del          conjunto del tren de potencia, este puede
    convertidor de torsión                               dividirse en el convertidor de torsión, TDF (7),
7. Convertidor de torsión, PTO=TDF                       la unidad de transmisión y la unidad HSS (1).
8. Bomba de barrido (SAR(4) 140)                      l  La unidad HSS está formada por la unidad del
9. Bomba del ventilador de enfriamiento (LPV45)          piñón, el eje de la corona, el motor HSS, el
10. Hidráulica, bomba HSS (HPV190)                       engranaje planetario y freno.
11. Válvula de control del freno




D155AX-6                                                                                               5
GSN00604-00                       10 Estructura, función, y estandar de mantenimiento



Dibujo de las tuberías hidráulicas del tren de potencia                            1




6                                                                          D155AX-6
10 Estructura, función, y estandar de mantenimiento    GSN00604-00


1.   Hidráulica, bomba HSS (HPV190)
2.   Orificio para detectar la presión centralizada
3.   Tren de potencia, bomba de lubricación
     (SAR(3)-100+40)
4.   Válvula de control del freno
5.   Motor HSS (KMF140)
6.   Válvula de alivio principal, y de alivio del
     convertidor de torsión
7.   Filtro del aceite del tren de potencia
8.   Bomba de barrido (SAR(4) 140)
9.   Enfriador del aceite del tren de potencia
      (incorporada al tanque inferior del radiador)

A:  Agujero de toma (LB) de la presión del aceite
    del freno izquierdo
AA: Agujero de toma (RB) de la presión del aceite
    del freno derecho
B: Orificio de detección de presión del aceite del
    3er. Embrague (3RD)
C: Orificio de captación de la presión de aceite
    del embrague de 2da de la transmisión (2ND)
D: Orificio de captación de la presión de aceite
    del embrague de 1ra de la transmisión (1ST)
E: Orificio de captación de la presión de aceite del
    embrague de retroceso de la transmisión (R)
F: Orificio de captación de la presión de aceite del
    embrague de avance de la transmisión (F)
G: Agujero de captación de la presión de alivio
    principal de la transmisión (TM)
H: Orificio de toma de presión de aceite del
    embrague de traba (LC)
J: Orificio de toma de presión de aceite del
    embrague del estator (SC)




D155AX-6                                                        7
GSN00604-00                         10 Estructura, función, y estandar de mantenimiento



Amortiguador, unión universal   1




8                                                                            D155AX-6
10 Estructura, función, y estandar de mantenimiento                                                             GSN00604-00


1.    Respiradero
2.    Varilla de medición
3.    Tapón de drenaje
4.    Eje de salida
5.    Volante
6.    Cuerpo exterior
7.    Acople
8.    Junta universal
9.    Cubierta
10.   Acople de caucho
11.   Cuerpo interior

                                                                                                                  Unidad: mm
No.         Itemes a comprobar                                             Criterio                               Solución
                                            Tamaño                  Tolerancia         Holgura     Límite de
        Separación entre la caja del        estándar          Eje          Agujero     estándar     holgura
 12
           volante y la cubierta
                                                            –0.022         +0.070      0.022 –
                                             511.18                                                      0.2
                                                            –0.092         +0.070       0.162
       Separación entre el volante y                        –0.020         +0.063      0.020 –                   Reemplace
 13                                          466.72                                                      0.2
             el amortiguador                                –0.083         +0.070       0.146
       Diámetro exterior de la super-       Tamaño estándar               Tolerancia     Límite de reparación
 14    ficie de contacto del sello de                                       –0.087
              aceite del acople                      90                                           89.8
                                                                            –0.087

Descripción
l  El amortiguador de vibraciones atenúa las
   vibraciones ocasionadas por cambios en la
   torsión del motor y por la torsión de impacto
   generada por una aceleración súbita o al
   realizar excavaciones muy duras. De esta
   manera, el amortiguador de vibraciones actúa
   para proteger el convertidor de torsión, la
   transmisión y otras partes del tren de potencia.
l  El    amortiguador      consta      de    pocos
   componentes: emplea un acople de caucho
   que absorbe las vibraciones por el efecto
   amortiguador del material de caucho.

Operación
l  La fuerza motríz del motor pasa a través de la
   volante (5) y es transmitida al cuerpo exterior
   (6).
   L a v i b ra c i ó n to r s i o n a l d e l m ot o r q u e d a
   absorbida por el acoplamiento de caucho (10) y
   la potencia es transmitida al cuerpo interior
   (11). La fuerza pasa a través de la unión
   universal [cardan] (8) y es transmitida al
   convertidor de torsión y a la transmisión.




D155AX-6                                                                                                                     9
GSN00604-00                                         10 Estructura, función, y estandar de mantenimiento



Convertidor de torsión, PTO=TDF1
H    TDF: Abreviatura de Toma de Fuerza




A:   Procedente de la bomba del tren de potencia
B:   Hacia el enfriador del aceite del tren de potencia
C:   Desde la válvula principal de alivio
D:   Desde la caja de la transmisión
E:   Hacia la caja de la transmisión
F:   Proveniente del enfriador de aceite del tren de fuerza




10                                                                                           D155AX-6
10 Estructura, función, y estandar de mantenimiento   GSN00604-00




D155AX-6                                                      11
GSN00604-00   10 Estructura, función, y estandar de mantenimiento


                  1.    Agujero de montaje de la bomba HSS, equipo
                        de trabajo
                  2.    Orificio de montaje de la bomba del ventilador
                        de enfriamiento
                  3.    Agujero de montaje de la bomba de barrido
                  4.    Orificio de Montaje de la bomba para el tren de
                        fuerza y lubricación de la dirección
                  5.    Caja del convertidor de torsión
                  6.    Acople
                  7.    Eje de entrada (número de dientes: 58)
                  8.    Engranaje libre de la TDF (número de dientes:
                        66)
                  9.    Eje del engranaje loco PTO
                  10.   Bastidor del embrague de traba
                  11.   Turbina
                  12.   Caja de conducción
                  13.   Pista
                  14.   Estator
                  15.    Bomba
                  16.   Retenedor
                  17.   Carcaza delantera del embrague del estator
                  18.   Eje de la bomba
                  19.   Caja trasera del embrague del estator
                  20.   Eje del estator
                  21.   Cubo del embrague del estátor
                  22.   Plato del embrague del estator
                  23.   Disco del embrague del estator
                  24.   Pistón del embrague del estator
                  25.   Eje de entrada a la transmisión
                  26.   Plato del embrague de traba
                  27.   Disco del embrague de traba
                  28.   Pistón del embrague de traba
                  29.   Cubo de la turbina
                  30.   Engranaje A TDF (número de dientes: 49)
                  31.   Engranaje B TDF (número de dientes: 48)
                  32.   Engranaje propulsor del la bomba de barrido
                        (Número de dientes: 56)
                  33.   Válvula de control del convertidor de torsión
                  34.   Colador del aceite del tren de potencia
                  35.    Camisa




12                                                          D155AX-6
10 Estructura, función, y estandar de mantenimiento                                                    GSN00604-00


Descripción                                                      Estructura
l  El convertidor de torsión es del tipo de 3                    l   La potencia del motor hace dar vueltas al
   elementos, 1 etapa, 1 fase, que está integrado                    conjunto formado por la bomba (15) que está
   con la transmisión.                                               integrada en el acoplamiento (6), el eje de
l  El convertidor de torsión está equipado con un                    entrada (7), el bastidor del embrague de traba
   tipo de embrague de disco doble húmedo,                           (10) y la caja de mando (12).
   dispositivo de traba del convertidor de torsión y             l   La turbina (11) es integrada por el muñón de la
   embrague del estátor, con el fin de reducir el                    turbina (29) y el eje de entrada de la
   consumo de combustible e incrementar la                           transmisión (25), y es girada por el aceite
   capacidad de operación, y para reducir el                         proveniente de la bomba (15)
   consumo de caballos de fuerza por parte del                   l   El estátor (14) está integrado con el eje del
   motor.                                                            estátor (20) el muñón del embrague del estátor
l  Para mayor eficiencia de empuje ligero                            (21), y está fijo a la caja del convertidor de
   c o n ti nu o y o p e ra c i o n e s d e n i ve l ad o, e l       torsión (5) por medio de la unidad del
   convertidor de torsión es trabado y la fuerza                     embrague del estátor.
   del motor es transferida directamente al eje de               l   El embrague de traba está formado por el
   entrada de la transmisión.                                        plato (26) del embrague engranado a la caja
l  Cuando el convertidor de torsión es trabado (la                   propulsora (12), con el disco del embrague
   bomba y la turbina es integrada como una                          (27) engranado con el cubo de la turbina (29) y
   unidad), y el aceite continúa siendo                              el pistón del embrague (28) que se desliza
   suministrado al convertidor de torsión.                           dentro de la caja del embrague (10) integrada
                                                                     con la caja propulsora (12).
       De acuerdo a esto, el aceite que está fluyendo            l   La unidad del embrague del estátor consta de:
       desde la bomba, a través de la turbina hacia el               el cubo del embrague (21) adherido al eje del
       estátor es detenido por las hojas del estátor y               estátor (20) con ranura, disco de embrague
       no puede fluir en ninguna dirección. Como                     (23) engranado con el cubo del embrague
       resultado, este aceite resiste la rotación de la              (21), plato de embrague (22) soportado por
       bomba y de la turbina (el solamente es                        pa sa do re s en el b as tido r d ela nt er o d el
       agitado).                                                     embrague (17), bastidor trasero del embrague
l      Para reducir la resistencia a la rotación de la               (19), pistón del embrague (24) el cual se
       bomba y de la turbina, el embrague del estátor                desliza dentro del bastidor delantero del
       es desembragado simultáneamente con la                        embrague (17).
       traba del convertidor de torsión, de tal manera
       que el estátor puede girar libremente.                        El bastidor delantero del embrague (17) está
                                                                     fijado a la camisa (35) con la caja del
       Como el estátor es arrastrado y girado por la                 convertidor de torsión (5).
       bomba y la turbina, el aceite retorna desde la            l   La unidad (tomafuerza) PTO consta de: eje de
       turbina hacia la bomba, en forma suave y en                   entrada (7), engranaje libre PTO (8), engranaje
       contra una resistencia menor.                                 A del PTO (30), engranaje B del PTO (31) y
                                                                     engranaje de mando de la bomba de barrido
Condición para el rango de traba y el rango del                      (32).
convertidor de torsión
    Velocidad del eje de salida del convertidor de torsión
                                     Régimen del converti-
                  Rango de traba
                                        dor de torsión
 1a. marcha
                  Mín. 1,313 rpm        Máx. 1,262 rpm
 de avance
 2a. marcha
                  Mín. 1,899 rpm        Máx. 1,876 rpm
 de avance
 3a. marcha
                  Mín. 1,366 rpm         Máx. 1,355rpm
 de avance
1o. De retro-
                  Mín. 1,244 rpm        Máx. 1,216 rpm
    ceso
    Retroceso
                  Mín. 1,196 rpm        Máx. 1,177 rpm
       2da
    Retroceso
                  Mín. 1,622 rpm        Máx. 1,613 rpm
       3ra



D155AX-6                                                                                                           13
10 Estructura, función, y estandar de mantenimiento                                          GSN00604-00


Trayectoria de transmisión de potencia

Cuando el embrague de traba es "desengra-              Cuando el embrague de traba es "engranado" y
nado" y el embrague del estátor es "engranado"         el embrague del estátor es "desengranado"




l   Si el embrague de traba (3) es                     l   Si el embrague de traba (3) es “embragado“, la
    “desembragado“, la caja propulsora (5) y la            caja propulsora (5) y la turbina (7) se conectan
    turbina (7) se desconectan uno del otro.               entre si.
    Si el embrague del estátor (9) es "engranado"          Si el embrague del estátor (9) es
    en este momento, la caja del convertidor de            "desengranado" en este momento, la caja del
    torsión (10) y el eje del estátor (11) quedan          convertidor de torsión (10) y el eje del estátor
    conectados entre sí, para fijar el estátor (8).        (11) quedan desconectados entre sí, y el
    Por lo tanto, el convertidor de torsión trabaja        estátor (8) es arrastrado y girado por la bomba
    como un convertidor de torsión común.                  (6) y la turbina (7).
l   La fuerza proveniente del motor es transmitida         Por lo tanto, el convertidor de torsión trabaja
    al acople (1) a través del amortiguador y la           como un convertidor de torsión con traba.
    unión universal.                                   l   La fuerza proveniente del motor es transmitida
l   La fuerza transferida al acople (1) hace girar         al acople (1) a través del amortiguador y la
    integralmente al eje de entrada (2), al bastidor       unión universal.
    del embrague (4), la caja de transmisión (5) y     l   La fuerza transferida al acople (1) hace girar
    la bomba (6).                                          integralmente al eje de entrada (2), al bastidor
l   La fuerza transferida a la bomba (6) hace girar        del embrague (4), la caja de transmisión (5) y
    la turbina (7) po r medio de ac eite y es              la bomba (6).
    transferida al eje de entrada de la transmisión    l   La fuerza transferida a la caja de transmisión
    (12) adherido por ranura a la turbina (7).             (5) hace girar directamente la turbina (7),
                                                           debido a que el embrague de traba (3) está
                                                           fijo, y la fuerza es transferida al eje de entrada
                                                           de la transmisión (12) adherido por ranura a la
                                                           turbina (7).




D155AX-6                                                                                                 17
GSN00604-00                                           10 Estructura, función, y estandar de mantenimiento


Flujo de aceite




l    El aceite pasa a través de la válvula de alivio
     principal, la válvula de alivio del convertidor de
     torsión ajusta la presión del aceite a un valor
     inferior al de la presión regulada. Luego, el
     fluye en el orificio de entrada (A) a través del
     pasaje de aceite de la caja del convertidor de
     torsión (1), del bastidor delantero del
     embrague del estátor (2), eje de la bomba (3) y
     retenedor (4) y fluye dentro de la bomba (5).
l    Al aceite se le ha dado fuerza centrifuga por
     medio de la bomba (5), y fluye en la turbina (6)
     transfiriendo su energía a la turbina (6).
l    El aceite proveniente de la turbina (6) es
     enviado hacia el estátor (7) y fluye otra ves
     dentro de la bomba (5). La parte A del aceite,
     sin embargo, es enviada a través del orificio de
     salida (B) hacia el enfriador de aceite del tren
     de fuerza.




18                                                                                             D155AX-6
10 Estructura, función, y estandar de mantenimiento                        GSN00604-00



Válvula de control del convertidor de torsión                                       1




A:   Procedente de la bomba del tren de potencia
B:   Orificio de toma de presión de aceite del embrague del estator (SC)
C:   Orificio de toma de presión de aceite del embrague de traba (LC)

1.   Filtro de aceite del convertidor de torsión
2.   Embrague del estator ECMV
3.   Embrague de traba ECMV




D155AX-6                                                                           19
GSN00604-00                                           10 Estructura, función, y estandar de mantenimiento



Embrague de traba ECMV, embrague del estátor ECMV                                                            1
H    ECMV: Abreviación de: Válvula Moduladora de Control Electrónico
H    No trate de desensamblarlo debido a que se necesitarán ajustes para mantener el rendimiento.




A: Al embrague                                             *1:
P: Proveniente de la bomba
                                                                                      Estampado de la placa de
T: Drenaje                                                       Embragues operados
                                                                                           características
DR: Drenaje
                                                                       Traba                E*******
P1: Orificio de captación de presión del aceite del
    embrague                                                           Estator              A*******
P2: Orificio de captación de presión del aceite
    piloto

1.   Conector del suiche de llenado
2.   Conector del solenoide proporcional
3.   Válvula de detección de presión
4.   Suiche de llenado
5.   Solenoide proporcional
6.   Válvula de control de presión
7.   Placa de identidad (*1)




20                                                                                                  D155AX-6
10 Estructura, función, y estandar de mantenimiento                                                    GSN00604-00


Embrague de traba para ECMV                           Operación
Descripción                                           Cuando se traslada dentro del régimen del con-
l  Esta válvula se usa para cambiar el embrague       vertidor de torsión
   con el objeto de convertir la presión del aceite
   del embrague a la presión establecida.
   Debido a que se usa una forma de onda de
   modulación para las características de la
   aplicación de presión al embrague, la ECMV
   es capaz de conectar suavemente el
   embrague de traba, por lo tanto se reducen los
   impactos resultantes del cambio de engranaje
   de velocidad. Además, esto previene la
   generación de picos de torsión en el tren de
   potencia. Estos arreglos hacen que la máquina
   sea confortable para el operador y aumentan
   la duración del tren de fuerza.

Cuando se cambia de traslado por convertidor
de torsión a traslado en directa
   Presión de aceite del traba




                                             (Seg.)
                                    Tiempo

                                                      l   Cuando se traslada en el rango del convertidor
En el cambio de engranaje de velocidad (en                de torsión, la corriente no es suministrada al
traslado directo)                                         solenoide proporcional (1).
                                                          La válvula de control de presión (3) drena el
                                                          a c e i t e p r o ve n i e n t e d e l o r i f i c i o ( A ) d e l
      Presión de aceite del traba




                                                          embrague, a través del orificio de drenaje (T),
                                                          y libera el embrague de la traba.
                                                          También en este momento, el interruptor de
                                                          llenado (5) es desactivado "OFF" debido a que
                                                          la presión de aceite no es aplicada a la válvula
                                                          de detectora de presión (4)



                                             (Seg.)
                                    Tiempo




D155AX-6                                                                                                               21
GSN00604-00                                                       10 Estructura, función, y estandar de mantenimiento


Al trasladarse en transmisión directa
(Marcha con convertidor de torsión Ý marcha directa)
Durante el llenado                                   Ajuste de presión




l    Cuando se traslada en el rango de directa                        l   Si hay un flujo de corriente en el solenoide
     (trabado), la corriente es suministrada al                           proporcional (1), el solenoide genera empuje
     solenoide proporcional (1), la fuerza de la                          en proporción a la intensidad de la corriente.
     presión del aceite es balanceada con la fuerza                       Este empuje del solenoide es balanceado por
     del solenoide y aplicada a la cámara (b), y                          la suma del empuje generado por la presión de
     empuja la válvula de control de presión (3)                          aceite en el orificio del embrague y la tensión
     hacia la izquierda. Como resultado, el orificio                      del resorte de la válvula de control de presión
     de la bomba (P) y el orificio del embrague (A)                       (2), entonces la presión queda establecida.
     son abiertos y el aceite empieza a llenar el                     l   Mientras se hacen los cambios de velocidad,
     e m b r a g u e . U n a ve z l l e n o d e a c e i t e e l           la presión del aceite del embrague de taba es
     embrague, el interruptor de llenado (5) se                           reducida temporalmente para reducir el
     pone en “on”.                                                        impacto cuando se hace el cambio.
                                                                          En este momento la presión de aceite es
                                                                          controlada de tal manera que la fuerza de
                                                                          empuje del pistón de traba se balancea con la
                                                                          presión interna del convertidor de torsión.




22                                                                                                            D155AX-6
10 Estructura, función, y estandar de mantenimiento                                                                  GSN00604-00



Embrague del estátor ECMV
Descripción                                                         Operación
l  Esta válvula actúa para regular la presión del                   Al trasladarse en transmisión directa
   aceite del embrague de traba y también hacer
   cambio en el embrague de traba.

           Forma un patrón de onda moduladora, de
           manera que el embrague del estator se acopla
           suavemente para reducir el impacto al hacer
           los cambios de marcha. Además, ella previene
           la generación de picos de torsión en el tren de
           potencia. Como resultado, se proporciona al
           o p e r a d o r u n a t r a ve s í a c ó m o d a y s e
           incrementa considerablemente la durabilidad
           del tren de potencia.

Traslado directo Ý traslado por convertidor de
torsión
  embrague del estator
  Presión de aceite del




                                                        (Seg.)
                               Tiempo

                                                                    l   Cuando se traslada en el rango directo (traba
                                                                        del convertidor de torsión), la corriente no fluye
                                                                        al solenoide proporcional (1).
                                                                        La válvula de control de presión (3) drena el
                                                                        a c e i t e p r o ve n i e n t e d e l o r i f i c i o ( A ) d e l
                                                                        embrague, a través del orificio de drenaje (T),
                                                                        y libera el embrague del estator.
                                                                        También en este momento, el interruptor de
                                                                        llenado (5) es desactivado "OFF" debido a que
                                                                        la presión de aceite no es aplicada a la válvula
                                                                        de detectora de presión (4)




D155AX-6                                                                                                                             23
GSN00604-00                                                       10 Estructura, función, y estandar de mantenimiento


Cuando se traslada dentro del régimen del con-
vertidor de torsión
(Traslado directo Ý traslado por convertidor de
torsión)
Durante el llenado                                                    Ajuste de presión




l    Cuando se traslada en el rango de convertidor                    l   Si hay un flujo de corriente en el solenoide
     de torsión, la corriente es suministrada al                          proporcional (1), el solenoide genera empuje
     solenoide proporcional (1), la fuerza de la                          en proporción a la intensidad de la corriente.
     presión del aceite es balanceada con la fuerza                       Este empuje del solenoide es balanceado por
     del solenoide y aplicada a la cámara (b), y                          la suma del empuje generado por la presión de
     empuja la válvula de control de presión (3)                          aceite en el orificio del embrague y la tensión
     hacia la izquierda. Como resultado, el orificio                      del resorte de la válvula de control de presión
     de la bomba (P) y el orificio del embrague (A)                       (2), entonces la presión queda establecida.
     son abiertos y el aceite empieza a llenar el
     e m b r a g u e . U n a ve z l l e n o d e a c e i t e e l
     embrague, el interruptor de llenado (5) se
     pone en “on”.




24                                                                                                            D155AX-6
GSN00604-00                                       10 Estructura, función, y estandar de mantenimiento



Control de la transmisión                     1
H    Para operaciones de dirección de la palanca del Palm Command Steering Control (PCCS), vea Direc-
     ción, Control del Freno.
H    PCCS: Abreviatura para: Sistema de Control Comandado por la Palma de la Mano




1.   Pedal de freno                                   Posición de las palancas
2.   Palanca de bloqueo                               A: Neutral
3.   Palanca PCCS                                     B: Avance
     (Cambiando de Avance-Retroceso)                  C: Retroceso
     3A. Interruptor UP [Hacia arriba]                D: OFF
         (Se cambia la marcha hacia arriba cada       E: Cambio hacia arriba
         vez que se oprima el interruptor)            F: Cambio hacia abajo
     3B. Interruptor DOWN [= Hacia abajo]             G: Libre
         (Se cambia la marcha hacia abajo cada        H: Traba
         vez que se oprima el interruptor.)
4.   Traba neutral de la transmisión
5.   Válvula de control de la transmisión




26                                                                                         D155AX-6
10 Estructura, función, y estandar de mantenimiento   GSN00604-00




Descripción
l  La transmisión se controla con la palanca (3)
   PCCS
   La palanca PCCS se emplea para seleccionar
   la dirección de traslado y escoger la marcha.
l  Como se emplea un mecanismo de seguridad,
   el interruptor por seguridad de neutral de la
   transmisión (4) no trabaja y el motor no
   arranca a menos que la palanca de traba (2)
   esté en la posición LOCK [TRANCADA].




D155AX-6                                                      27
GSN00604-00       10 Estructura, función, y estandar de mantenimiento



Transmisión   1




28                                                         D155AX-6
10 Estructura, función, y estandar de mantenimiento                                 GSN00604-00




A:   Orificio de captación de la presión del embrague de 1a. (1ST)
B.   Orificio de captación de presión del Embrague de 3a. (3RD)
C:   Orificio de captación de la presión del aceite del embrague en retroceso (R)
D:   Orificio de captación de la presión del embrague de 2a. (2ND).
E:   Orificio de captación de la presión del aceite del embrague en avance (F)
F:   Procedente de la bomba del tren de potencia
G:   Hacia la válvula de control del freno
H:   Procedente de la caja de dirección
J:   Proveniente del enfriador de aceite del tren de fuerza
K:   Hacia el convertidor de torsión
L.   Hacia la bomba de barrido
M:   Hacia la caja del convertidor de torsión
N:   Procede de la caja del convertidor de torsión
P:   Hacia el embrague de Retroceso
R:   Al embrague de 3a.
S:   Al embrague de 1a.
T:   Al embrague de 2a.
U:   Hacia el embrague de Avance




D155AX-6                                                                                    29
GSN00604-00   10 Estructura, función, y estandar de mantenimiento




30                                                     D155AX-6
10 Estructura, función, y estandar de mantenimiento                                                GSN00604-00


1.    ECMV de la transmisión                                Descripción
2.    Válvula de alivio principal y válvula de alivio del   l  La transmisión adoptada es de "Tres
      convertidor de torsión                                   velocidades hacia adelante y tres velocidades
3.    Caja de la transmisión                                   hacia atrás", la cual consta de un mecanismo
4.    Camisa                                                   de engranajes planetarios y embragues de
5.    Eje de entrada a la transmisión                          discos.
6.    Perno de amarre                                       l  Fuera de los 5 juegos de mecanismos de
7.    R aro dentado (cubo)                                     engranajes planetar ios y embragues de
8.    R piñon planetario (número de dientes: 26)               discos, 2 embragues están fijados
9.    Aro dentado R (número de dientes internos: 86)           hidráulicamente mediante la operación de la
10.   F piñon planetario (número de dientes: 24)               ECMV, para seleccionar la dirección de
11.   Aro dentado F (número de dientes internos: 91)           rotación y un engranaje de velocidad.
12.   Piñon planetario de 3a. (número de dientes: 35)       l  La transmisión transfiere la fuerza recibida por
13.   Aro dentado 3a. (número de dientes internos: 89)         el eje de entrada a la transmisión hacia el eje
14.   Piñón planetario de 2a. (número de dientes: 31)          de salida, mientras cambia los engranajes de
15.   Aro dentado de 2a. (número de dientes internos:          velocidad (avance 1a. a 3a., o reversa 1a. a
      91)                                                      3a.) en cualquier combinación de embragues
16.   Aro dentado de 1a. (número de dientes internos:          de avance, o retroceso y de los embragues de
      91)                                                      3 velocidades.
17.   Piñón planetario de 1a. (número de dientes: 27)
18.   Eje de salida de la caja de transmisión
      (Engranaje central de 3a.) (número de dientes:        Número de platos y discos usados
      19)
                                                                                   Número de        Número de
19.   Caja del embrague de 1a                                  Embrague No.
                                                                                     platos           discos
20.   Pistón de 1a. embrague
                                                                Embrague R                6              6
21.   Engranaje central de 1a. (número de dientes: 37)
22.   Portadora de la 1a. marcha                                Embrague F                6              7
23.   Caja del embrague de 2a                                Embrague de 3ra              3              4
24.   Pistón del embrague de 2a.                             Embrague de 2da              3              4
25.   Engranaje central de 2a. (número de dientes: 29)
                                                             Embrague de 1ra              2              3
26.   Portadora de la 2a. marcha
27.   Caja de embrague de 3a.
28.   Pistón del embrague de 3a.
29.   Portadora de 3a.                                      Combinaciones de embragues del respectivo
30.   Caja de embrague de F [avance]                        engranaje de velocidad y su radio de reducción.
31.   Pistón del embrague de avance                                                                  Relación de
32.   Portadora de F [avance]                                 Velocidad      Embragues operados
                                                                                                      reducción
33.   Caja del embrague de retroceso                         1a. marcha
34.   Engranaje central de avance (número de dientes:                              F x 1ra              1.705
                                                             de avance
      44)
                                                             2a. marcha
35.   Pistón del embrague R                                                        F x 2da              1.151
                                                             de avance
36.   Resorte tipo arandela
                                                             3a. marcha
37.   Plato del embrague                                     de avance
                                                                                   F x 3ra              0.540
38.   Disco del embrague
                                                               Neutral                *                   —
39.   Resorte del pistón
40.   Portadora R [retroceso]                                1o. De retro-
                                                                                   R x 1a.              1.406
41.    Caja delantera                                            ceso
42.   Engranaje central de retroceso (número de               Retroceso
                                                                                   R x 2a.              0.949
      dientes: 34)                                               2da
                                                            Retroceso 3ra          R x 3ra              0.445
                                                            *: El embrague de la 1a. marcha está lleno con aceite
                                                               en baja presión.




D155AX-6                                                                                                        31
GSN00604-00                                                10 Estructura, función, y estandar de mantenimiento



                                                                                                           Unidad: mm
No.         Itemes a comprobar                                       Criterio                             Solución
                                         Tamaño estándar      Tolerancia         Límite de reparación
        Desgaste del anillo                                        -0.01
                               Ancho           4.0                                      3.60
 18    de sello (grande) del                                       -0.04
         portador de 1a.
                               Espesor         4.0                 ±0.15                3.85

                                                                   -0.01
       Desgaste del anillo     Ancho           4.0                                      3.60
                                                                   -0.04
 19    de sello (pequeño)
       del portador de 1a.     Espesor         5.0                 ±0.15                4.85

                                R, F,                                                                    Reemplace
       Contragolpe entre el                                        0.14 - 0.35
                               3a, 1a
 20    engranaje solar y el
            planetario           2ª                                0.13 - 0.32

                                 R                                 0.15 - 0.39
       Contragolpe entre el
                               F, 2a,
 21     piñón planetario y                                         0.15 - 0.38
                                 1a
        engranaje anular
                                 3ª                                0.16 - 0.42



Embrague de discos
                                                               Operación
Estructura                                                     Cuando el embrague es engranado (fijo)




l     El embrague de discos consiste de pistón (2),            l      El aceite proveniente de la ECMV es enviado
      platos (3), discos (4), pasador (5), resorte de                 con presión hacia el lado trasero del pistón (2)
      retorno (6), etc., para asegurar el engranaje                   a través del pasaje de aceite en el bastidor (7)
      anular (1).                                                     y empuja el pistón (2) hacia el lado izquierdo.
l     El diente interior del disco (4) está engranado          l      El pistón (2) hace que el plato (3) haga
      con el diente exterior de la corona o engranaje                 estrecho contacto contra el disco (4) para
      anular (1).                                                     detener la rotación del disco (4) debido a la
l     El plato (3) está ensamblado a la caja de                       fuerza de fricción generada entre ellos.
      embrague (7) con el pasador (5).                         l      Como el diente interior del disco (4) está
                                                                      encajado con el diente exterior del aro dentado
                                                                      (1), se detiene el movimiento del aro dentado (1)




34                                                                                                         D155AX-6
10 Estructura, función, y estandar de mantenimiento                                           GSN00604-00



Cuando el embrague es desengranado (liberado)           Pasadizo de aceite en el embrague de velocidad
                                                        H La figura muestra el caso en el cual el
                                                           engranaje de "1a." velocidad es seleccionado.
                                                             Para ECMV de transmisión




                                                                       Pistón de embrague de 1a.
l   Como el aceite proveniente de la ECMV es
    detenido, el pistón (2) es devuelto hacia el lado
    derecho por medio del resorte de retorno (6).       l   Cuando se sitúa en la posición “neutral” la
l   La fuerza de fricción de los platos (3) y los           palanca de dirección/sentido direccional/
    discos (4) es liberada y el aro dentado (1) es          cambio de marchas, la 1a., 2a. ó 3a. marcha
    liberado.                                               queda seleccionada.
                                                        l   La cámara del pistón del embrague
                                                            correspondiente a la marcha seleccionada se
                                                            llena de aceite controlando electrónicamente
                                                            el circuito hidráulico de cada embrague.
                                                        l   Cuando la palanca de dirección/sentido
                                                            direccional/cambio de marchas se mueve
                                                            desde la posición “neutral” para la posición de
                                                            “avance” ó “retroceso”, se requiere que la
                                                            bomba suministre el caudal de aceite
                                                            necesario para llenar la cámara del pistón del
                                                            embrague de Avance o el embrague de
                                                            Retroceso.
                                                        l   Cuando la marcha se cambia de 1a. de
                                                            “avance” para 2a. de “avance”, la bomba tiene
                                                            que suministrar solamente un caudal de aceite
                                                            para asentar el plato y el disco del embrague
                                                            de 2a. ya que el embrague de Avance ya se
                                                            había llenado de aceite.
                                                        l   La demora en la operación de cambio de
                                                            marchas queda reducida utilizando el aceite
                                                            como ya se ha explicado anteriormente.




D155AX-6                                                                                               35
GSN00604-00                                                   10 Estructura, función, y estandar de mantenimiento


Trayectoria de transmisión de potencia
1a. velocidad de avance




l    Cuando la transmisión se coloca en 1a. de                    l   La potencia transmitida al piñón planetario de
     “avance”, se acoplan el embrague de Avance y                     3a. (12) también es transmitida al eje de salida
     el embrague de 1a. La potencia transmitida                       (22), el cual tiene las funciones de engranaje
     por el convertidor de torsión al eje de entrada                  central de 3a.
     (1) es transmitida al eje de salida (22).                    l   El aro dentado de 3a. (13) y el portador de la
l    El embrague de Avance es accionado por la                        2a. (14) están engranados entre sí y giran
     presión de aceite aplicada al pistón del                         integralmente. De tal modo que, la rotación de
     embrague de Avance y retiene la corona (4) de                    la portador de 2da (14) es transmitida desde el
     Avance. El embrague de 1a. es accionado por                      engranaje planetario de la 2a. (15), hacia la
     la presión de aceite aplicada al pistón del                      corona de la 2a. marcha (16).
     embrague de la 1a. marcha y retiene el tambor                l   La fuerza transmitida al piñón planetario de 2a.
     interior del embrague de 1a. (19)                                (15) también es transmitida desde el
l    La potencia del convertidor de torsión es                        engranaje central de 2a. (21) hacia el eje de
     transmitida hacia el engranaje planetario de                     salida (22).
     Avance (3) a través del eje de entrada (1) y el              l   El aro dentado de 2a. (16) y el portador de la
     engranaje solar de Avance (2) .                                  1a. (17) están engranados entre sí y giran
l    Como el aro dentado "F" (4) está retenido por                    integralmente. De tal modo que, la rotación de
     e l e m b r a g u e d e a va n c e " F " , l a f u e r z a       la por tadora (17) de 1a. es transmitida al
     transmitida al piñón planetario "F" (3) hace                     engranaje planetario (18) de la 1a. marcha.
     girar al por tador de 3a. (11) a través del                  l   Como la corona (19) de la 1a. marcha está
     portador "F" (10) el cual está conectado por                     retenida por el embrague de la 1a. marcha, la
     medio de la ranura                                               potencia transmitida hacia el engranaje
l    La rotación del portador de 3a. (11) es                          planetario (18) de la 1a. marcha es transmitida
     transmitida a través del piñón planetario de 3a.                 a través del engranaje central (20) de la 1a.
     (12) hacia el aro dentado de 3a.                                 marcha hacia el eje de salida (22).


36                                                                                                         D155AX-6
10 Estructura, función, y estandar de mantenimiento                                                GSN00604-00


1a. velocidad de retroceso




l   Cuando la transmisión se coloca en 1a. de              l   La rotación del portador de 3a. (11) es transmitida
    retroceso, se acoplan el embrague de Retroceso             a través del piñón planetario de 3a. (12) hacia el
    y el embrague de 1a. La potencia transmitida por           aro dentado de 3a.
    el convertidor de torsión al eje de entrada (1) es     l   La potencia transmitida al piñón planetario de 3a.
    transmitida al eje de salida (22).                         (12) también es transmitida al eje de salida (22), el
l   El embrague de Retroceso es accionado por la               cual tiene las funciones de engranaje central de 3a.
    presión de aceite aplicada al pistón del embrague      l   El aro dentado de 3a. (13) y el portador de la 2a.
    de Retroceso y retiene la corona (7) de avance. El         (14) están engranados entre sí y giran
    embrague de 1a. es accionado por la presión de             integralmente. De tal modo que, la rotación de la
    aceite aplicada al pistón del embrague de la 1a.           portador de 2da (14) es transmitida desde el
    marcha y retiene el tambor interior del embrague           engranaje planetario de la 2a. (15), hacia la
    de 1a. (19)                                                corona de la 2a. marcha (16).
l   La potencia del convertidor de torsión es              l   La fuerza transmitida al piñón planetario de 2a.
    transmitida hacia el engranaje planetario de               (15) también es transmitida desde el engranaje
    Retroceso (6) a través del eje de entrada (1) y el         central de 2a. (21) hacia el eje de salida (22).
    engranaje solar de Retroceso (5) .                     l   El aro dentado de 2a. (16) y el portador de la 1a.
l   Como el aro dentado de retroceso "R" (7) está              (17) están engranados entre sí y giran
    engranado con el portador "R" (8) y retenido por           integralmente. De tal modo que, la rotación de la
    el embrague "R", el piñón planetario "R" (6) hace          portadora (17) de 1a. es transmitida al engranaje
    girar el aro dentado "R" (9). La rotación del aro          planetario (18) de la 1a. marcha.
    dentado "R" (9), la dirección en la que está           l   Como la corona (19) de la 1a. marcha está
    opuesto al eje de entrada (1), gira el portador de         retenida por el embrague de la 1a. marcha, la
    3a. (11) a través del portador "F" (10) el cual está       potencia transmitida hacia el engranaje planetario
    conectado por medio de la ranura                           (18) de la 1a. marcha es transmitida a través del
                                                               engranaje central (20) de la 1a. marcha hacia el
                                                               eje de salida (22).

D155AX-6                                                                                                        39
GSN00604-00                                         10 Estructura, función, y estandar de mantenimiento



ECMV de la transmisión                          1
H    ECMV: Abreviación de: Válvula Moduladora de Control Electrónico
H    No trate de desensamblarlo debido a que se necesitarán ajustes para mantener el rendimiento.




40                                                                                            D155AX-6
10 Estructura, función, y estandar de mantenimiento                                         GSN00604-00


AF:   Hacia el embrague de Avance                       Operación de la tabla del ECMV
AR:   Hacia el embrague de Retroceso                             ECMV
A1:   Al embrague de 1a.
                                                                        F   R    1ª   2ª    3ª
A2:   Al embrague de 2a.                                Velocidad
A3:   Al embrague de 3a.                                de traslado
P.    Procedente de la bomba del tren de potencia              N
T:    Drenaje                                                 F1
Dr:   Drenaje
PF:   Orificio de captación de la presión del aceite          F2
      del embrague en avance                                  F3
PR:   Orificio de captación de la presión del aceite          R1
      del embrague en retroceso
P1:   Orificio de captación de la presión del aceite          R2
      del embrague de 1a.                                     R3
P2:   Orificio de captación de la presión del aceite
      del embrague de 2a.                               H    Cuando la palanca direccional está en
P3.   Orificio de detección de presión del aceite del        posición (neutral), se activa el embrague de
      3er. embrague                                          velocidad de la velocidad seleccionada por la
                                                             palanca de cambio de velocidades.
1.    Solenoide proporcional del embrague de 3a.
2.    Solenoide proporcional del embrague de 1a.
3.    Solenoide proporcional del embrague de
      retroceso
4.    Solenoide proporcional del embrague de
      avance
5.    Solenoide proporcional del embrague de 2a.
6.    Interruptor de llenado del embrague de 3a.
7.    Interruptor de llenado del embrague de 2a.
8.    Interruptor de llenado del embrague de 1a.
9.    Interruptor de llenado del embrague de R
10.   Interruptor de llenado del embrague de A
11.   Filtro de aceite de la transmisión
12.   Conector para el solenoide proporcional del
      embrague de 1a.
13.   Conector para el interruptor de llenado del
      embrague de 3a.
14.   Conector para el solenoide proporcional del
      embrague de 3a.
15.   Conector para el solenoide proporcional del
      embrague de reversa R.
16.   Conexión para el interruptor de llenado del
      embrague de 2a.
17.   Conector para el solenoide proporcional del
      embrague de 2a.
18.   Conector para el solenoide proporcional del
      embrague de avance.
19.   Conexión para el interruptor de llenado del
      embrague de 1a.
20.   Conexión para el interruptor de llenado del
      embrague de retroceso
21.   Conexión para el interruptor de llenado del
      embrague de avance




D155AX-6                                                                                              41
GSN00604-00                            10 Estructura, función, y estandar de mantenimiento




1.   Interruptor de llenado
2.   Válvula de control de presión
3.   Cuerpo (superior)
4.   Cuerpo (inferior)
5.   Solenoide proporcional
6.   Filtro
7.   Válvula de detección de presión
8.   Camisa




42                                                                              D155AX-6
10 Estructura, función, y estandar de mantenimiento                                                                         GSN00604-00


Descripción del ECMV                                              llenado esté en ON durante la activación
l  El ECMV consta de una válvula de control de                    (región D).
   presión y un interruptor de llenado.
l  Válvula de control de presión                         ECMV y solenoide proporcional
   Un solenoide proporcional en esta válvula             l  Por cada ECMV, hay un solenoide
   recibe la corriente enviada desde el                     proporcional instalado.
   controlador y esta válvula la convierte en una           El solenoide proporcional genera el empuje
   presión de aceite.                                       mostrado abajo de acuerdo a la corriente de
l  Interruptor de llenado                                   comando recibida del controlador.
   Este interruptor detecta cuando un embrague              La fuerza de propulsión generada por el
   está lleno de aceite y tiene las funciones               solenoide proporcional es aplicada al carrete
   siguientes.                                              de la válvula de control de presión para
1. Cuando el embrague está lleno de aceite,                 generar la presión de aceite mostrada en la
   emite una señal (señal de llenado) hacia el              figura de abajo. De acuerdo a esto, la fuerza
   controlador para informarle que está completa-           de propulsión cambia al controlar la corriente
   mente lleno con aceite.                                  de comando que opera la válvula de control de
2. Mantiene la emisión de señales (señales de               presión y controla el flujo y presión del aceite.
   llenado) hacia el controlador, para notificar si la
   presión del aceite está o no aplicada, mientras la    Corriente - características de la fuerza de pro-
   presión del aceite es aplicada al embrague.           pulsión del solenoide proporcional
  Corriente de comando del




                                                            Fuerza de propulsión
  solenoide proporcional




                                               (Seg.)                                                      Corriente
                             Tiempo
  Presión de entrada




                                                         Fuerza de propulsión - Características de la
                                                         presión hidráulica del solenoide proporcional
  del embrague




                                                                                   Presión hidráulica




                                               (Seg.)
                             Tiempo
 interruptor de llenado
 Señal de salida del




                                               (Seg.)
                             Tiempo                                                                     Fuerza propulsora

Rango A: Antes de cambiar marchas (Cuando está
drenando)
Rango B: Durante el llenado                              ECMV e interruptor de suministro
Rango C: Ajuste de presión                               l  Por cada ECMV, hay un interruptor de llenado
Región D:Durante el llenado (Durante la activación)         instalado.
Punto E: Inicia el llenado                                  Si el embrague se llena con aceite, la presión
Punto F: Final del llenado                                  del embrague activa "ON" el interruptor de
H La lógica está diseñada de tal forma que el               llenado La presión del aceite es acumulada de
    controlador no reconocerá la terminación de             acuerdo a la señal
    llenado del embrague aunque el interruptor de



D155AX-6                                                                                                                            43
GSN00604-00                                          10 Estructura, función, y estandar de mantenimiento


Operación del ECMV                                           La ECMV reduce el impacto en el arranque de
l  La ECMV es controlado con la corriente de                 la máquina incrementando gradualmente la
   comando proveniente del controlador hacia el              presión de aceite al pistón para alcanzar la
   solenoide proporcional y por la señal de salida           presión establecida, y "engranar" suavemente
   del interruptor de llenado.                               el embrague. Esto está dirigido a incrementar
   La relación entre la corriente de comando del             la duración de la ruta de transmisión de fuerza
   solenoide proporcional de la ECMV, la presión             y mejora la comodidad del operador.
   de entrada del embrague, y las señales
   emitidas por el interruptor de llenado, se            Antes de hacer el cambio (durante del drenaje)
   muestran abajo.                                       (Rango A de la tabla)
   Corriente de comando del
   solenoide proporcional




                                           (Seg.)
                              Tiempo
   Presión de entrada
   del embrague




                                           (Seg.)
                              Tiempo
  interruptor de llenado
  Señal de salida del




                                           (Seg.)
                              Tiempo



Rango A: Antes de cambiar de engranaje (Cuando           l   Bajo esta condición donde no se envía
está drenando)                                               ninguna corriente hacia el solenoide
Rango B: Durante el llenado                                  proporcional (1), la válvula de control de
Rango C: Ajuste de presión                                   presión (3) drena el aceite proveniente del
Rango D: Durante el llenado (durante el disparo)             orificio (A) del embrague a través del orificio de
Punto E: Inicia el llenado                                   drenaje (T).
Punto F: Final del llenado                                   También en este momento, el interruptor de
H La lógica está diseñada de tal forma que el                llenado (5) es desactivado "OFF" debido a que
    controlador no reconocerá la terminación de              la presión de aceite no es aplicada a la válvula
    llenado del embrague aunque el interruptor de            de detectora de presión (4)
    llenado esté en ON durante la activación
    (región D).
l   Cuando el cambio de velocidad es cambiado
    por medio del interr uptor de cambio de
    engranajes, el embrague es comprimido por
    pistón. Si se aplica súbitamente una presión
    alta, el pistón engrana el embrague
    súbitamente, causando un arranque de la
    máquina súbito y un impacto excesivo.



44                                                                                                 D155AX-6
10 Estructura, función, y estandar de mantenimiento                                       GSN00604-00


Durante el llenado (Rango B en la tabla)              Ajuste de la presión (Rango C en la tabla)




l   Si se suministra corriente al solenoide           l   Si hay un flujo de corriente en el solenoide
    proporcional (1) con el embrague sin aceite, la       proporcional (1), el solenoide genera empuje
    fuerza de presión del aceite equilibrada con la       en proporción a la intensidad de la corriente.
    fuerza del solenoide es aplicada a la cámara          Este empuje del solenoide es balanceado por
    (B) y empuja hacia la derecha la válvula de           la suma del empuje generado por la presión de
    control de presión (3). Como resultado, el            aceite en el orificio del embrague y la tensión
    orificio (P) de la bomba y el orificio (A) del        del resorte de la válvula de control de presión
    embrague se abren, y se inicia el llenado de          (2), entonces la presión queda establecida.
    aceite en el embrague. Una vez lleno de aceite
    el embrague, el interruptor de llenado (5) se
    pone en “on”.




D155AX-6                                                                                             45
GSN00604-00                                                   10 Estructura, función, y estandar de mantenimiento



Válvula de alivio principal y válvula de alivio del convertidor de torsión1




                                                                                                               Unidad: mm
No.          Itemes a comprobar                                             Criterio                            Solución
                                               Tamaño            Tolerancia             Holgura    Límite de
      Holgura entre la válvula de alivio       estándar       Eje           Agujero     estándar    holgura
 1
      principal y el cuerpo
                                                             -0.035         +0.013      0.035 –
                                                  28                                                 0.078
                                                             -0.045         +0.013        0.058
      Espacio libre entre la válvula de
                                                             -0.035         +0.013      0.035 –
 2    alivio del convertidor de torsión y el      22                                                 0.078
                                                             -0.045         +0.013        0.058
      cuerpo
                                                        Tamaño estándar                 Límite de reparación
                                                                                                               Reemplace
                                                            Largo de    Carga de                Carga de
      Resorte de la válvula de alivio          Largo libre                         Largo libre
 3                                                         instalación instalación             instalación
      principal (exterior)
                                                                             481 N                   457 N
                                                  122         78.0                       118.3
                                                                            {49 kg}                {46.6 kg}
      Resorte de la válvula de alivio                                         368 N                  349 N
 4                                                108         78.0                       104.8
      principal (interior)                                                  {37.5 kg}              {35.6 kg}
      Resorte de la válvula de alivio                                         182 N                  174 N
 5                                                50          40.5                        48.5
      del convertidor de torsión                                            {18.6 kg}              {17.7 kg}
6.    Cuerpo                                                          A:  Drenaje (Alivio del convertidor de torsión)
7.    Pistón                                                          B:  Drenaje
8.    Válvula de alivio del convertidor de torsión                    C:  Proveniente de la bomba
9.    Pistón                                                          D:  Drenaje
10.   Válvula de alivio principal                                     E:  Hacia el convertidor de torsión
                                                                      P1: Orificio de captación de la presión de alivio
                                                                          principal
                                                                      P8a:Orificio de captación de presión del aceite de
                                                                          alivio del convertidor de torsión
                                                                      P8b:Orificio de captación de la presión del aceite
                                                                          de ingreso al convertidor de torsión
46                                                                                                              D155AX-6
10 Estructura, función, y estandar de mantenimiento                                             GSN00604-00


Descripción                                            Operación de la válvula de alivio principal

Válvula de alivio del convertidor de torsión
l   La válvula de alivio del convertidor de torsión
    mantiene siempre la presión de aceite en el
    circuito de entrada del convertidor de torsión
    por debajo de la presión establecida con el
    objeto de proteger el convertidor de torsión
    contra una presión anormalmente alta.
    Presión establecida :
               1.06 ± 0.05 MPa {10.8 ± 0.5 kg/cm2}
               (Presión de apertura)

Válvula de alivio principal
l   La válvula de alivio principal mantiene a la
    presión establecida cada circuito hidráulico de    l   El aceite proveniente de la bomba hidráulica
    la transmisión y del freno de estacionamiento.         fluye a través del filtro hacia la cámara (F), al
    Presión establecida :                                  orificio (C) de la válvula de alivio y el orificio (a)
                3.18 ± 0.1 MPa {32.4 ± 1.0 kg/cm2}         de la válvula de alivio principal (1).
                (Motor a la velocidad nominal)


Operación

Operación de la válvula de alivio del converti-
dor




                                                       l   A medida que la presión de aceite en el
                                                           circuito crece más allá de la presión
                                                           establecida, el aceite conducido a la cámara
                                                           (F) empuja el pistón (2) y la fuerza de reacción
                                                           resultante empuja el carrete (1) hacia el lado
                                                           izquierdo abriendo así los orificios (C) y (E).
                                                           La operación de arriba conduce el aceite
l   El aceite proveniente de la válvula de alivio es       desde el orificio (E) hacia el convertidor de
    conducido hacia el convertidor de torsión a            torsión.
    través del orificio (E) y al mismo tiempo,
    también es conducido a la cámara (G) a través
    del orificio (b) de la válvula de alivio (3) del
    convertidor de torsión.
l   A medida que la presión de aceite del
    convertidor de torsión crece más allá de la
    presión establecida, el aceite conducido a la
    cámara (G) empuja el pistón (4) y la fuerza de
    reacción resultante empuja la válvula de alivio
    del convertidor de torsión (3) hacia el lado
    derecho, abriendo así los orificios (E) y (A).
    Como resultado, el aceite en el orificio (E) es
    drenado a través del orificio (A).




D155AX-6                                                                                                    47
GSN00604-00                                                  10 Estructura, función, y estandar de mantenimiento



Válvula de alivio de la
lubricación                                              1




                                                                                                              Unidad: mm
No.         Itemes a comprobar                                      Criterio                                  Solución
                                                  Tamaño estándar                Límite de reparación
                                                        Largo de    Carga de                Carga de
       Resorte de la válvula de alivio   Largo libre                           Largo libre
 1                                                     instalación instalación             instalación      Reemplace
              de lubricación
                                                                     12.5 N                   11.9 N
                                             26           23.6                     25.2
                                                                    {1.27 kg}                {1.21 kg}

2.    Caja de embrague de F [avance]                             Descripción
3.    Caja del embrague de retroceso
                                                                 l  El aceite que sale del convertidor de torsión
4.    Pistón
                                                                    pasa a través del enfriador del aceite del tren
                                                                    de potencia incorporado al tanque inferior del
A:    Desde el enfriador del aceite
                                                                    radiador. Después pasa a través de la válvula
B:    Drenaje
                                                                    de alivio de lubricación, lubrica la transmisión y
C:    Drenaje
                                                                    la TDF.
                                                                 l  La válvula de alivio de la lubricación se
                                                                    encuentra instalada en el lado derecho de la
                                                                    caja del embrague de avance. Esto mantiene
                                                                    la presión del aceite de lubricación por debajo
                                                                    de la presión establecida.
                                                                                                   Valor especificado
                                                                         Presión normal                  0.14 ± 0.05
                                                                         (MPa {kg/cm2})                  {1.4 ± 0.5}
                                                                    Presión inicio de apertura           0.30 ± 0.03
                                                                         (MPa{kg/cm2})                   {3.0 ± 0.3}




48                                                                                                             D155AX-6
GSN00605-00




BULDÓZER                                                                  1MANUAL DE TALLER




D155AX-6




Modelo de máquina                                               Número de serie
D155AX-6                                                         80001 y superiores




10 Estructura, función, y
   estandar de mantenimiento 1
Sistema del tren de potencia, Parte 2
Sistema del tren de potencia, Parte 2............................................................................................................ 2
      Sistema HSS....................................................................................................................................... 2
      Motor HST........................................................................................................................................... 4
      Hidráulica, bomba HSS..................................................................................................................... 14
      Válvula de desvío del enfriador de aceite hidráulico......................................................................... 37
      Control de dirección y de freno ......................................................................................................... 38
      Unidad de la dirección....................................................................................................................... 40
      Válvula de control del freno............................................................................................................... 56
      Freno ECMV...................................................................................................................................... 58
      Válvula solenoide del freno de estacionamiento............................................................................... 63
      Válvula contra parada súbita............................................................................................................. 65
      Mando final........................................................................................................................................ 67
      Rueda dentada.................................................................................................................................. 71


D155AX-6                                                                                                                                                  1
GSN00605-00                   10 Estructura, función, y estandar de mantenimiento



Sistema del tren de potencia, Parte 2                                          1
Sistema HSS                                                                    1




2                                                                      D155AX-6
10 Estructura, función, y estandar de mantenimiento                                      GSN00605-00


1.    Palanca PCCS                                    Descripción
2.    Controlador del tren de potencia                l  Sistema "HSS" quiere decir Sistema de
3.    Válvula de control                                 Dirección Hidrostático
4.    Hidráulica, bomba HSS                           l  El sistema HSS consiste de un conjunto de:
5.    Motor                                              válvula de control, hidráulicos, bomba HSS, y
6.     Válvula EPC                                       motor HSS, como se muestra en al figura.
7.    Tanque hidráulico                                  Hace virar la máquina continuamente sin
8.    Rueda motríz                                       reducir la velocidad de traslado produciendo
9.     Mando final                                       una diferencia en la velocidad entre las dos
10.   Motor HSS                                          orugas.
11.   Circuito abierto HSS                            l  El controlador del tren de fuerza, regula la
12.   Servo-válvula                                      válvula EPC de la válvula de control para
13.   Controlador del acelerador del motor               regular la dirección y la velocidad de giro del
                                                         motor HSS de acuerdo a la dirección de
A:    Señal de AVANCE - RETROCESO                        inclinación y el ángulo de la palanca PCCS El
B:    Señal de DIRECCION                                 motor HSS actúa sobre el mecanismo de
C.    Información de control del motor                   engranajes planetarios del eje de la corona
D:    Señal de presión del equipo de trabajo             para establecer una diferencia en velocidad
E:     Red de comunicaciones CAN                         entre ambas ruedas dentadas. Como
                                                         resultado, la máquina produce una virada.
                                                      l  El controlador del tren de fuerza percibe la
                                                         velocidad del motor y la presión de aceite en
                                                         cada parte y controla la hidráulica, la bomba
                                                         HSS y la válvula de control, para manejar la
                                                         hidráulica, la bomba HSS, para que de esta
                                                         manera el motor no llegue a calarse.
                                                      l  La señal de velocidad del motor y otros items
                                                         de información de control del motor se envían
                                                         y reciben a través de la red de comunicaciones
                                                         CAN que conectan el controlador del
                                                         acelerador del motor y el controlador del tren
                                                         de potencia.




D155AX-6                                                                                              3
GSN00605-00                                       10 Estructura, función, y estandar de mantenimiento



Motor HSS                                    1
Tipo: HMF140




PA: De la válvula de control                          1.   Motor HSS
PB: De la válvula de control                          2.   Válvula de retención
T: Hacia el tanque                                    3.   Válvula de contrabalance
                                                      4.   Válvula de alivio

Descripción                                           Especificaciones
l  Este motor está compuesto de un motor de           Tipo: KMF140
   pistón del tipo de eje curvado de capacidad        Descarga teórica: 141.1 cm3/rev
   fija, la válvula de compensación, válvula de       Presión nominal de salida: 41.2 MPa {420 kg/cm2}
   retención y válvula de alivio.                     Rpm nominales: 2,205 rpm




4                                                                                            D155AX-6
GSN00605-00   10 Estructura, función, y estandar de mantenimiento




6                                                      D155AX-6
10 Estructura, función, y estandar de mantenimiento                                                       GSN00605-00


1.    Eje propulsor
2.    Caja del motor
3.    Pistón
4.    Bloque de cilindros
5.    Placa de válvula
6.    Caja
7.    Cubierta
8.    Carrete de la válvula de contrabalance
9.    Válvula de retención
10.   Carrete
11.   Válvula de seguridad

                                                                                                             Unidad: mm
No.       Itemes a comprobar                                        Criterio                                Solución
                                                Tamaño estándar                  Límite de reparación
                                     Largo libre x
                                                      Largo de      Carga de     Largo      Carga de
                                      Diámetro
        Resorte de la válvula de                     instalación   instalación    libre    instalación
 12                                    exterior
               retención
                                                                    3.04 N                   1.96 N          Sustituir el
                                      62.5 x 20          39                        —
                                                                   {0.31 kg}                {0.25 kg}         resorte
       Resorte de retorno del car-                                                                       si está dañado o
                                                                     241 N                    155 N         deformado.
 13               rete                43.4 x 35          41                        —
                                                                   {24.6 kg}                {19.7 kg}
                (grande)
       Resorte de retorno del car-
                                                                     96.1 N                  76.9 N
 14               rete               40.44 x 21.9        38                        —
                                                                    {9.8 kg}                {7.84 kg}
               (Pequeño)




D155AX-6                                                                                                                7
10 Estructura, función, y estandar de mantenimiento                                                            GSN00605-00



Válvula del freno

l    La válvula del freno consiste en la válvula de                   Operación cuando se suministra aceite presur-
     retención (9) y una válvula de compensación                      izado
     (8), y la válvula de seguridad y (11).                           l   Si se opera la palanca de traslado, el aceite
l    Las funciones y operaciones de los                                   presur izado de la válvula de control es
     r e s p e c t i vo s c o m p o n e n t e s d e b e n e s t a r       suministrado al orificio (PA).
     conforme con lo siguiente.                                       l   Empuja y abre la válvula de retención (9A) y
                                                                          fluye del orificio de entrada (MA) del motor
1)   Válvula de compensación y válvula de                                 hacia el orificio de salida del motor (MB).
     retención                                                        l   El orificio de salida del motor está cerrado por
                                                                          la válvula de retención (9B) y el carrete (8), de
Función                                                                   manera que sube la presión del lado de
l  Cuando la dirección es operada al descender                            suministro.
   una cuesta, la fuerza de gravedad tiende a
   volver la velocidad de mando corriente más
   rápida que la velocidad por rotación del motor
l  Si la dirección es operada mientras el motor
   está funcionando a baja velocidad, el motor
   gira sin ninguna carga y se acelera
                                                                                          Válvula de control
   rápidamente Esto puede causar una
   condición extremadamente peligrosa.
l  Estas válvulas controlan la operación de la
   dirección de acuerdo a la velocidad del motor
   (entrega de la bomba) con el objeto de
   prevenir esta peligrosa condición.



                      Válvula de control




D155AX-6                                                                                                                 9
GSN00605-00                                               10 Estructura, función, y estandar de mantenimiento


l    El aceite presurizado del lado de suministro             Operación de frenado durante el traslado
     fluye del orificio (E1) en el carrete (8) hacia la       descendiendo una pendiente
     cámara (S1).                                             l   Cuando la dirección es operada en una
l    Cuando la presión en la cámara (S1) se vuelve                pendiente hacia abajo, si la máquina tiende a
     mayor que la presión de cambio del carrete, el               desbocarse, el motor rotará sin carga, y la
     carrete (8) es empujado hacia la derecha.                    presión del aceite en el orificio de entrada del
l    El orificio (MB) y el orificio (PB) quedan                   motor caerá.
     interconectados, abriendo el orificio de salida          l   Pasando por el orificio (E1), la presión de la
     del lado izquierdo del motor e iniciando la                  cámara (S1) se reduce.
     rotación del motor.                                      l   Si baja la presión en la cámara (S1) a valor
                                                                  inferior de la presión selectora del carrete, el
                                                                  carrete (8) devuelve el carrete (13), (14) hacia
                                                                  la izquierda en dirección de la flecha y se
                                                                  acelera el orificio de salida port (MB).
                                                              l   La presión en el lado del orificio de salida
                   Válvula de control                             crece, generando una resistencia a la rotación
                                                                  en el motor para prevenir que la máquina se
                                                                  desboque sin control.
                                                              l   El carrete (8) se mueve a la posición en que la
                                                                  presión del orificio de salida (MB) equilibra la
                                                                  presión del orificio de entrada y la fuerza
                                                                  generada por el peso de la máquina.
                                                              l   De esta manera, se acelera el circuito del
                                                                  orificio de salida y controla la velocidad de
                                                                  traslado de acuerdo con la cantidad de aceite
                                                                  descargado por la bomba.




                                                                                 Válvula de control




10                                                                                                     D155AX-6
10 Estructura, función, y estandar de mantenimiento                                        GSN00605-00


2)   Válvula de seguridad
     (Ambas válvulas de seguridad operadas.)

Función                                                l   A medida que la presión sube por encima del
l  Cuando la operación de la dirección pare, la            valor de presión regulado, [Diferencia en áreas
   válvula de compensación cierra los circuitos            de los círculos (D1) y (D2) x Presión]
   de los orificio de entrada y salida del motor.          comprime el resorte (2).
l  Debido a que el motor está rotando por inercia,     l   La válvula cónica (1) se mueve hacia la
   la presión en el orificio de salida lateral del         izquierda y el aceite presurizado fluye a la
   motor es incrementada anormalmente, lo que              cámara (MA) del circuito opuesto.
   posiblemente resultará en daños en el motor o
   en la tubería.
l  La válvula de seguridad liberará su presión
   anormal hacia el lado del orificio de entrada
   del motor con el objeto de prevenir daños en el
   equipo.

Acción bidireccional
(1) Cuando la presión en la cámara (MB) se ha
    elevado (al girar hacia la derecha)
l   Cuando se termina la operación de la
    dirección, la válvula de retención de la válvula
    de compensación cierra el circuito en los
    orificios de salida (MB)
l   El motor trata de continuar rotando por inercia
    recurriendo a la fuerza de inercia, de este
    modo la presión en el orificio de salida (MB) es
    incrementada.




D155AX-6                                                                                              11
GSN00605-00                                            10 Estructura, función, y estandar de mantenimiento


(2) Cuando se ha elevado la presión en la                  l   A medida que la presión sube y sobrepasa el
    cámara (MA) (al girar hacia la izquierda)                  valor de la presión regulada, [Diferencia en
l   Cuando se termina la operación de la                       áreas de círculos (D1) y (D3) x Presión] se
    dirección, la válvula de retención de la válvula           comprime el resorte (2).
    de compensación cierra el circuito en los              l   La válvula cónica (1) se mueve hacia la
    orificios de salida (MA) del motor.                        izquierda y el aceite presurizado fluye a la
l   El motor trata de continuar rotando por inercia            cámara (MB) del circuito opuesto.
    recurriendo a la fuerza de inercia, de este
    modo la presión en el orificio de salida (MA) es
    incrementada.




12                                                                                               D155AX-6
GSN00605-00                 10 Estructura, función, y estandar de mantenimiento



Hidráulica, bomba HSS   1
Tipo: HPV160




14                                                                   D155AX-6
10 Estructura, función, y estandar de mantenimiento   GSN00605-00


Descripción
l  Esta bomba consiste de una bomba de pistón
   de tipo plato oscilante de desplazamiento
   variable, la válvula PC y la válvula EPC.

IM: Selector de corriente del modo PC
PA: Orificio de descarga de la bomba
PB: Orificio de ingreso de la presión de descarga
    de la bomba
PD1: Orificio de drenaje de la carcasa
PD2: Tapón de drenaje
PEN: Orificio para toma de la presión de control
PEPC: Orificio de la presión básica EPC
PEPCC: Orificio para toma de la presión básica
    EPC
PLS: Orificio de ingreso de la presión de carga
PLSC: Orificio de captación de presión de carga
PM: Orificio de captación de presión de selección
    del modo PC
PS Orificio de succión de la bomba

1.   Bomba delantera
2.   Válvula LS
3.   Válvula PC
4.   Válvula PC-EPC




D155AX-6                                                      15
GSN00605-00                 10 Estructura, función, y estandar de mantenimiento




1.    Eje
2.    Asiento
3.    Carcasa
4.    Leva oscilante
5.    Zapata
6.    Pistón
7     Bloque de cilindros
8.    Placa de válvula
9.    Tapa trasera
10.   Servo piston
11.   Válvula PC




16                                                                   D155AX-6
10 Estructura, función, y estandar de mantenimiento                                         GSN00605-00




Función
l  La bomba convierte la rotación del motor            l   La leva oscilante (4) trae aceite a alta presión
   transmitida a su eje en presión de aceite y             a la superficie del cilindro (B) con la cuna (2),
   descarga el aceite presurizado de acuerdo con           que está asegurada a la carcasa, y forma un
   la carga.                                               cojinete de presión estática cuando se desliza.
l  Es posible cambiar la descarga cambiando el         l   Piston (6) realiza un movimiento relativo en la
   ángulo del plato oscilante.                             dirección axial adentro de cada cámara del
                                                           cilindro del bloque de cilindros (7).
Estructura                                             l   El bloque de cilindro (7) sella la presión del
l   El bloque de cilindros (7) es soportado en el          aceite a la placa de la válvula (8) y realiza un
    eje (1) por medio de la ranura (12).                   movimiento rotativo.
l   El eje (1) es soportado por cada cojinete (13)     l   Está superficie está diseñada de forma que el
l   El extremo del pistón (6) tiene un hueco               equilibrio de la presión del aceite se mantiene
    esférico el cual es combinado con la zapata            en un nivel apropiado.
    (5).                                               l   El aceite dentro de cada cámara de cilindros
l   El pistón (6) y la zapata (5) forman un cojinete       del bloque de cilindros (7) es aspirado y
    de rótula.                                             descargado a través de la placa de válvula (8).
l   El balancín de leva (4) tiene una superficie
    plana (A), y la zapata (5) siempre está
    comprimida contra esta superficie mientras se
    desliza en un movimiento circular.




D155AX-6                                                                                                17
GSN00605-00                                            10 Estructura, función, y estandar de mantenimiento



1. Válvula LS




PA: Orificio de la bomba                                   1.                         Camisa
PDP: Orificio de drenaje                                   2.                         Pistón
PLP: Orificio de de presión de salida del control LS       3.                         Carrete
PLS: Orificio de entrada de presión LS                     4.                         Resorte
PP: Orificio de la bomba                                   5.                         Asiento
PPL: Orificio de ingreso de la presión de control          6.                         Camisa
PSIG: Orificio de drenaje                                  7.                         Tapón
                                                           8.                         Tuerca de seguridad

Función
l  La válvula "LS" (sensora de carga) detecta la
                                                             Descarga de la bomba Q




   carga y controla la entrega.
l  Esta válvula controla la entrega de la bomba
   (Q) de acue rdo a la presión dife re ncial
   ( PLS) [ = (PP – PLS)] (llamada presión
   diferencial LS) entre la presión de descarga
   de la bomba (PP) y la presión del orificio de
   salida de la válvula de control (PLS).
l  La presión de descarga de la bomba (PP), la
   presión (PLS) (llamada presión LS)
   provenientes de la salida válvula de control,                                               Presión diferencial LS
   entran a esta válvula.
l  La interrelación entre la presión diferencial
   ( PLS) [ = (PP) – (PLS)], la diferencia entre la
   presión de descarga de la bomba (PP) y la
   presión LS (PLS), y la entrega (Q) están
   mostradas en el diagrama.




20                                                                                                                      D155AX-6
10 Estructura, función, y estandar de mantenimiento                                                   GSN00605-00


Operación

1)   Cuando la válvula de control está situada en neutral




           Bomba

     Válvula
     de control




                                               Válvula PC




                         Diámetro grande                      Diámetro pequeño


                                           Dirección mínima



l    La válvula LS es una válvula selectora de tres             l    La presión de descarga de la bomba (PP)
     vías con la presión (PLS) (presión LS) del                      proveniente del orificio (K) entra por el extremo
     orificio de entrada de la válvula de control                    de diámetro grande del servopistón.
     traída de la camara del resorte (B), y la presión          l    La presión de descarga de la bomba (PP)
     (PP) de descarga de la bomba traída al orificio                 proveniente del orificio (K) entra por el extremo
     (H) de la camisa (8).                                           de diámetro grande del servopistón.
l    La magnitud de la fuerza de la presión LS                  l    Debido a la diferencia del área del servopistón
     (PLS), la fuerza del resorte (4) y la presión de                (10), el se mueve en la dirección que hace
     descarga (autopresión) (PP) determinan la                       menor el ángulo del plato oscilante.
     posición del carrete (6).
l    Antes de arrancar el motor, el servo pistón (10)
     es empujado hacia la derecha. (Ver dibujo a la
     derecha)
l    Si la palanca de control se encuentra en la
     posición neutral cuando se arranca el motor, la
     presión LS (PLS) quedará situada en 0 MPa {0
     kg/cm 2 }. (Está interconectada al circuito de
     drenaje a través del carrete de la válvula de
     control).
l    El carrete (6) es empujado hacia la derecha y
     los orificios (C) y (D) serán conectados.




D155AX-6                                                                                                          21
GSN00605-00                                                  10 Estructura, función, y estandar de mantenimiento


2)    Acción para la dirección de cómo llevar al máximo la descarga de la bomba




           Bomba
     Válvula
     de control




                                              Válvula PC




                        Diámetro grande                       Diámetro pequeño


                                          Dirección máxima


                                                                       extremo de diámetro pequeño, por lo tanto, el
l     Cuando la diferencia entre la presión (PP) de                    s e r vo p i s t ó n ( 1 0 ) e s e m p u j a d o h a c i a l a
      descarga de la bomba y la presión (PLS) de la                    izquierda y mueve el plato oscilante en la
      válvula LS, en otras palabras, el diferencial de                 dirección que hace que la entrega sea mayor.
      presión ( PLS) de LS se hace inferior [por
      ejemplo, cuando el área de la abertura de la
      válvula de control aumenta y desciende la
      presión (PP) de la bomba] el carrete (6) es
      empujado hacia la izquierda por la fuerza
      combinada de la presión (PLS) de LS y la
      fuerza del resorte (4).
l     Cuando el carrete (6) se mueve, los orificios
      (D) y (E) se unen y quedan conectados a la
      válvula PC.
l     La válvula PC está conectada al orificio de
      drenaje, de manera que la presión a través de
      los circuitos (D) y (K) se vuelve la presión de
      drenaje (PT). (La operación de la válvula PC
      se explica más adelante).
l     La presión en el extremo de diámetro grande
      del servopistón (10) se vuelve la presión de
      drenaje (PT), y la presión de descarga de la
      bomba (PP) entra siempre por el orificio (J) del



22                                                                                                                    D155AX-6
10 Estructura, función, y estandar de mantenimiento                                                GSN00605-00


3)     Acción para la dirección de cómo llevar al mínimo la descarga de la bomba




           Bomba
     Válvula
     de control




                                            Válvula PC




                       Diámetro grande                      Diámetro pequeño



                                         Dirección mínima


                                                                    (10), el servopistón (10) es empujado hacia la
l      Cuando el servopistón (10) se mueve hacia la                 derecha. Como resultado, el se mueve en la
       derecha (en la dirección que hace que la                     dirección que hacer más pequeño el ángulo
       entrega sea menor), la presión diferencial LS                del plato oscilante.
       (( PLS) se vuelve mayor [por ejemplo: cuando
       el área de apertura de la válvula de control se
       vuelve menor y la presión de descarga de la
       bomba (PP) crece], la presión de descarga de
       la bomba (PP) y empuja el carrete (6) hacia la
       derecha.
l      Cuando se mueve el carrete (6), la presión
       (PP) de descarga de la bomba fluye desde el
       orificio (C) hacia el orificio (D), y desde el
       orificio (K) penetra al extremo al pistón con
       diámetro grande.
l      La presión de descarga de la bomba (PP)
       también entra por el extremo de diámetro
       pequeño del servopistón, pero debido a la
       diferencia en áreas entre los diámetros grande
       y pequeño de los extremos del servopistón




D155AX-6                                                                                                      23
GSN00605-00                                               10 Estructura, función, y estandar de mantenimiento


4)   Cuando está equilibrado el servo pistón




l    Tomemos como (A1) el área que recibe la                  l   La interrelación entre el área que recibe la
     presión en el extremo del pistón con diámetro                presión en ambos extremos del servopistón
     grande y el área que recibe la presión en el                 (10) es (A0):(A1) = 3:5, por lo tanto la presión
     extremo del pistón con diámetro chico como                   aplicada en ambos extremos del pistón
     (A0), y la presión que fluye hacia el pistón con             cuando está compensado se vuelve
     extremo de diámetro grande como (PEN).                       (PP):(PEN) C 5 : 3.
l    Si la presión (PP) de descarga de la bomba de            l   La posición donde el carrete (6) se balancea y
     la válvula LS y la fuerza combinada del resorte              detiene es el centro estándar, y de este modo
     (4) y la presión LS (PLS) están equilibradas y               se ajusta la fuerza del resorte (4), lo cual se
     la relación se convierte en (A0) x (PP) = (A1) x             determina cuando (PP) – (PLS) = 1.96 MPa
     (PEN), el servo pistón (10) quedará detenido                 {20kg/cm2}.
     en esa posición.
l    Y el plato ondulante de la bomba quedará
     retenido en la posición intermedia. [El carrete
     (6) quedará detenido en una posición en que
     la distancia de la abertura desde el orificio (D)
     hasta el orificio (E) y la distancia desde el
     orificio (C) hasta el orificio (D) es casi igual.]




24                                                                                                     D155AX-6
10 Estructura, función, y estandar de mantenimiento                                                               GSN00605-00



2. Válvula PC




PA: Orificio de la bomba                              1.                        Alambrado
PA2: Orificio piloto de la presión de la bomba        2.                        Cubierta
PDP: Orificio de drenaje                              3.                        Asiento
PM: Orificio de la presión piloto selectora de modo   4.                        Retenedor
PPL: Orificio de salida del control de presión        5.                        Carrete
    (hacia la válvula LS)                             6.                        Pasador
                                                      7.                        Conjunto del servo-pistón
                                                      8.                        Tapón

Función
                                                       Descarga de la bomba Q




l  Cuando son altas las presiones de descarga
   de la bomba (PP), la válvula PC controla las
   bombas de tal manera que no fluya más aceite
   diferente al del flujo constante (de acuerdo con
   la presión de descarga), aún si se vuelve más
   largo el recorrido de la válvula de control. El
   ejecuta un control igual de caballos de fuerza
   de tal manera que los caballos de fuerza
   absorbidos por la bomba no excedan los
   caballos de fuerza del motor.                                                    Presión PP de descarga de la bomba
l  Si la carga durante la operación se vuelve mas
   grande y crece la presión de descarga (PP) de
   la bomba, esto reduce la entrega proveniente
   de la bomba.
l  Si cae la presión de descarga de la bomba,
   esto incrementa la entrega proveniente de la
   bomba.
l  En este caso, la interrelación entre la presión
   de descarga de la bomba (PP) y la entrega de
   la bomba (Q) con el valor de la corriente
   eléctrica (X) dado al solenoide de la válvula
   PC-EPC como parámetro, es mostrada en el
   diagrama.




D155AX-6                                                                                                                  25
GSN00605-00                                            10 Estructura, función, y estandar de mantenimiento


Operación

1)    Cuando el controlador de la bomba está normal

(1)   Cuando la carga del actuador es pequeña y la presión de descarga de la bomba (PP) es baja




         Válvula
         de control


                      Válvula LS




                                   Diámetro grande                           Diámetro pequeño



                                    Dirección máxima                        Dirección mínima




                                                           Controlador                     Válvula PC-EPC
                                                           de la bomba
                                                                                               Válv. autoreduc-
                                                                                               tora de presión




Acción de la válvula solenoide PC-EPC (1)
l   La orden de corriente (X) se envía a la válvula
    solenoide (1) PC-EPC desde el controlador de
    la bomba.
l   Esta corriente de comando (X) trabaja en la v
    PC-EPC y envía una presión de señal para
    cambiar la fuerza del pistón de empuje (2).
l   El carrete (3) se detiene en una posición
    donde la fuerza combinada del carrete de
    empuje (3) por la presión establecida por el
    resorte (4) y la presión de descarga de la
    bomba (PP) quedan compensadas.
l   La presión [presión del orificio (C)] de salida
    de la válvula PC se cambia según sea la
    posición anterior.




26                                                                                                        D155AX-6
GSN00605-00                                                   10 Estructura, función, y estandar de mantenimiento




                                                                                            Cuando los orificios
                                                                                            B y C están conectados




       Válvula
       de control


                    Válvula LS
                                  Cuando los orificios
                                  D y C están conectados




                                 Diámetro grande                                   Diámetro pequeño



                                                           Dirección máxima




                                                                    Controlador                 Válvula PC-EPC
                                                                    de la bomba
                                                                                                  Válv. autoreduc-
                                                                                                  tora de presión




Acción del resorte
l   La carga del resorte (4) en la válvula PC es
    determinada por la posición del plato oscilante.
l   A medida que el servo pistón (9) se mueve
    hacia la derecha, el resorte (4) se comprime.
l   La carga del resorte cambia en la medida que
    el servopistón (9) cause que el resorte se
    estire o se contraiga.
l   Si la orden de corriente (X) enviada a la
    válvula solenoide (1) PC-EPC cambia,
    también cambia la fuerza que empuja el pistón
    (2).
l   La carga del resorte (4) también cambia de
    acuerdo a la corriente (X) de comando del
    solenoide de la válvula PC-EPC.




28                                                                                                            D155AX-6
10 Estructura, función, y estandar de mantenimiento      GSN00605-00


l   El orificio (C) de la válvula PC está conectado
    al orificio (E) de la válvula LS.
l   La presión de descarga de la bomba (PP) es
    aplicada al extremo de diámetro pequeño del
    servopistón (9), y a los orificios (A) y (B).
l   Cuando la presión de descarga de la bomba
    (PP) es pequeña, el carrete (3) está en la
    izquierda.
l   Los orificios (C) y (D) están conectados y la
    presión que ingresa a la válvula LS se vuelve
    la presión de drenaje (PT).
l   Si los orificios (E) y (G) de la válvula LS están
    conectados, la presión que ingresa al extremo
    del diámetro grande del pistón procedente del
    orificio (J) se vuelve la presión de drenaje (PT)
    y el servo pistón (9) se mueve hacia el lado
    izquierdo.
l   La descarga de la bomba quedará regulada a
    la tendencia de aumento.
l   El resorte (4) se extiende a medida que el
    servopistón (9) se mueve y debilita la fuerza
    del resorte.
l   A medida que se debilita la fuerza del resorte,
    el carrete (3) se mueve hacia la derecha, la
    conexión entre los orificios (C) y (D) se cierra y
    los orificios de descarga de presión de la
    bomba (B) y (C) se conectan.
l   Aumenta la presión en el orificio (C) y la
    presión en el extremo del diámetro grande del
    pistón también aumenta. De tal modo, queda
    detenido el movimiento hacia la izquierda del
    servo pistón (9).
l   La posición de parada del servopistón (9) (=
    entrega de la bomba) es decidida en un punto
    donde: la fuerza del resorte (4), la fuerza de
    empuje causada por el solenoide de la válvula
    PC-EPC, y la fuerza de empuje creada por la
    presión (PP) actuando en el carrete (3), se
    encuentran compensadas.




D155AX-6                                                         29
GSN00605-00                                            10 Estructura, función, y estandar de mantenimiento


(2) Cuando la carga del actuador es grande y la presión de descarga de la bomba (PP) es alta




        Válvula
        de control


                     Válvula LS




                                  Diámetro grande                              Diámetro pequeño




                                                           Dirección mínima




                                                            Controlador                      Válvula PC-EPC
                                                            de la bomba
                                                                                                  Válv. autoreduc-
                                                                                                  tora de presión




Descripción                                                Operación
l  Cuando la carga es grande y la presión (PP)             l  Cuando el orificio (E) y el orificio (G) de la
   de descarga es alta, la fuerza que empuja el               válvula LS están conectados, esta presión
   carrete (3) hacia la derecha se hace mayor y el            procedente del orificio (J) ingresa el extremo
   carrete (3) se mueve a la posición indicada en             del diámetro grande del ser vo pistón (9)
   el diagrama de arriba.                                     deteniendo el servo pistón (9)
l  Como se muestra en el diagrama de arriba,               l  Si la presión de descarga la bomba (PP)
   parte del aceite presurizado proveniente del               aumentan más y el carrete (3) se mueve más
   orificio (B) fluye hacia el orificio (D) desde el          hacia la derecha, la presión (PP) de descarga
   orificio (C) a través de la válvula LS, y la               de la bomba fluye hacia el orificio (C) y actúa
   presión de aceite que fluye desde el orificio (C)          para hacer mínimo el volumen de descarga.
   hacia la válvula LS se reduce a                         l  Si el servo pistón (9) se mueve hacia la
   aproximadamente la mitad de la presión de                  derecha, el resor te (4) es comprimido y
   descarga (PP) de la bomba.                                 empuja hacia atrás el carrete (3).
                                                           l  Cuando el carrete (3) se mueve hacia la
                                                              izquierda, se agrandan las apertures de los
                                                              orificios (C) y (D).
                                                           l  La presión en el orificio (C) ( = J) es disminuida
                                                              y queda detenido el movimiento hacia la
                                                              derecha del servo pistón (9).
                                                           l  La posición en la cual el servo pistón (9) se
                                                              detiene está más a la derecha que la posición
                                                              cuando la presión de descarga de la bomba
                                                              (PP) está baja.


30                                                                                                          D155AX-6
10 Estructura, función, y estandar de mantenimiento                                    GSN00605-00


l                            La interrelación entre la presión (PP) de
                             descarga de la bomba y la entrega (Q) de la
                             bomba está mostrada en el diagrama.
    Descarga de la bomba Q




                                  Presión PP de descarga de la bomba



l                            Si se envía una corriente (X) de comando para
                             incrementar el solenoide de la válvula PC-EPC
                             (1), la interrelación entre la presión de
                             descarga de la bomba (PP) y la entrega (Q) de
                             l a b o m b a s e mu eve n p a ra l e l a m e n t e e n
                             proporción a la fuerza de empuje del solenoide
                             de la válvula PC-EPC.
l                            Debido a que la fuerza de empuje hacia la
                             derecha del solenoide de la válvula PC-EPC
                             (1) es agregado a la fuerza de empuje del
                             carrete (3) causado por la presión de descarga
                             de bomba (PP), la interrelación entre la
                             presión de descarga de la bomba (PP) y la
                             entrega de la bomba (Q) se mueve desde (A)
                             hacia (B) de acuerdo al incremento de la
                             corriente de comando (X).

                                                        (X: Grande)
    Descarga de la bomba Q




                                                              (X: Pequeño)




                                  Presión PP de descarga de la bomba




D155AX-6                                                                                       31
GSN00605-00                                                           10 Estructura, función, y estandar de mantenimiento


2)   A medida que se activa en ON el interruptor de mando de la bomba de emergencia debido a una
     falla en el controlador de la bomba.

(1) Cuando la bomba principal se encuentra sometida a una carga ligera




          Válvula
          de control


                       Válvula LS




                                    Diámetro grande                                          Diámetro pequeño



                                                                  Dirección máxima




                                                                          Controlador                     Válvula PC-EPC
                                                                          de la bomba
                                                                                                            Válv. autoreduc-
                                                                                                            tora de presión




l    Si hay una falla en el controlador de la bomba,                      l   En este punto, el orificio (C) está conectado a
     ponga en ON [activado] el interruptor de                                 la presión de drenaje del orificio (D), y el
     mando de la bomba de emergencia hacia el                                 extremo de diámetro grande del servo pistón
     lado de la resistencia.                                                  (9), también se convier te en presión de
l    En este caso, la fuente energética se toma                               drenaje (PT) a través de la válvula LS.
     directamente de la batería. La corriente, sin                        l   Como la presión en el extremo de diámetro
     embargo, es demasiado grande tal como está,                              pequeño del servopistón (9) éste se mueve en
     de manera que se coloca la resistencia para                              la dirección que hace que la entrega sea más
     controlar el flujo de corriente hacia la válvula                         grande.
     solenoide (1) PC-EPC.
l    La corriente se torna constante de manera que
     la fuerza que empuja el pistón (2) también es
     constante.
l    Cuando la presión de descarga de la bomba
     (PP) es baja, el carrete (3) es compensado en
     la posición izquierda, debido a que la fuerza
     c o m b i n a d a d e l s o l e n o i d e d e la v á l v u l a
     PC_EPC (1) y la presión (PP) de descarga de
     la bomba son menores que la fuerza
     establecida por el resorte.


32                                                                                                                    D155AX-6
10 Estructura, función, y estandar de mantenimiento                                                                              GSN00605-00


(2) Cuando la bomba principal está sometida a carga pesada




       Válvula
       de control


                    Válvula LS




                                 Diámetro grande                                                              Diámetro pequeño



                                                           Dirección mínima




                                                                  Controlador                                              Válvula PC-EPC
                                                                  de la bomba
                                                                                                                             Válv. autoreduc-
                                                                                                                             tora de presión




l   Si el interruptor de mando de la bomba de                                                  corriente eléctrica enviada a través de la
    emergencia se activa en ON de la misma                                                     resistencia desde el solenoide de la válvula
    forma que lo anterior, la orden de corriente (X)                                           PC-EPC aún cuando el interruptor de mando
    enviada a la válvula solenoide (1) PC-EPC se                                               de la bomba de emergencia se active ("ON")
    vuelve constante.                                             l                            La curva resultante cuando el interruptor de
l   Por esta razón, es constante la fuerza de la                                               mando de la bomba de emergencia está
    var illa de empuje (11) del solenoide                                                      activada en ON está situada más lejos a la
    empujando al pistón (2).                                                                   izquierda (B) que cuando el controlador de la
l   Si se incrementa la presión de descarga de la                                              bomba está normal (A).
    bomba (PP), el carrete (3) se mueve hacia la
    derecha, desde la posición donde la carga de
    la bomba era más pequeña, entonces se
                                                                      Descarga de la bomba Q




    compensa en la posición mostrada en el
    diagrama de arriba.
l   En este caso, la presión procedente del orificio
    (B) fluye hacia el orificio (C) y el servo pistón
    ( 9 ) s e mu eve h a c i a l a d e r e c h a ( m e n o r
    descarga de la bomba) y se detiene en una
    posición más allá de la derecha que cuando la
    carga sobre la bomba es ligera.
l   La interrelación entre la presión (PP) de
                                                                                                   Presión PP de descarga de la bomba
    descarga de la bomba y la entrega (Q) de la
    bomba está mostrada en el diagrama. Esto es
    determinado en correspondencia al valor de la


D155AX-6                                                                                                                                        33
GSN00605-00                                          10 Estructura, función, y estandar de mantenimiento



3. Válvula PC-EPC




C:   A la válvula PC
P:   Desde la válvula de auto-reducción de presión
T:   Hacia el tanque

1.   Conector
2.   Bobina
3.   Cuerpo
4.   Resorte
5.   Carrete
6.   Vástago
7.   Émbolo




34                                                                                            D155AX-6
10 Estructura, función, y estandar de mantenimiento                                         GSN00605-00


Función                                               Operación
l  La válvula EPC consiste de la parte del
   solenoide proporcional y la parte de la válvula    1)   Cuando la señal de corriente es 0 (bobina
   hidráulica.                                             desenergizada)
l  Al recibir la corriente de señal (i) procedente    l    Cuando no hay señal de corriente fluyendo del
   del controlador de la bomba, la válvula EPC             controlador hacia las bobina (2), bobina (2) es
   genera una presión de salida EPC en                     generalizada.
   proporción a la corriente de señal y la aplica a   l    El carrete (5) es empujado hacia la izquierda
   la válvula PC.                                          por el resorte (4).
                                                      l    Debido a que el orificio (P) está cerrado, el
                                                           aceite presurizado procedente de la válvula
                                                           reductora de auto presión no fluye hacia la
                                                           válvula PC.
                                                      l    El aceite proveniente de la válvula PC es
                                                           drenado hacia el tanque a través de los
                                                           orificios (C) y (T).
Presión de salida P




                                                                          Válvula PC




                      Corriente i



                                                                                       Válv. autoreduc-
                                                                                       tora de presión




D155AX-6                                                                                                  35
GSN00605-00                                               10 Estructura, función, y estandar de mantenimiento


2)   Cuando la señal de corriente muy pequeña                 3)   Cuando la señal de corriente es la máxima
     (bobina es energizada)                                        (bobina energizada)
l    Cuando una señal de corriente muy pequeña                l    Como la señal de corriente fluye a la bobina
     fluye a la bobina (2), bobina (2) está                        (2), la bobina (2) está energizada.
     energizada, y una fuerza de propulsión es                l    Cuando esto sucede, la señal de corriente
     generada en la parte derecha del émbolo (7).                  está a su máximo, y la fuerza de propulsión del
l    El vástago (6) empuja el carrete (5) hacia la                 émbolo (7) está también a su máximo.
     derecha y el aceite presurizado fluye desde el           l    El carrete (5) es empujado hacia la derecha
     orificio (P) hacia el orificio (C).                           por el vástago (6).
l    Las presiones en el orificio (C) aumentan y la           l    El aceite hidráulico proveniente del orificio (P)
     fuerza actúa sobre la superficie del carrete (5)              fluye hacia el orificio (C) al rango de flujo
     y la carga del resorte sobre el resorte (4) se                máximo. Como resultado, la presión del
     torna mayor que la fuerza propulsora del                      circuito entre las válvulas EPC y PC se vuelve
     émbolo (7).                                                   la máxima.
l    El carrete (5) es empujado hacia la izquierda y          l    En vista de que el orificio (T) está cerrado, el
     el orificio (P) queda cortado del orificio (C).               aceite presurizado no fluye al tanque.
l    Los orificios (C) y (T) están conectados.
l    El carrete (5) se mueve hacia arriba y hacia
     abajo, por lo tanto la fuerza de propulsión del
     émbolo (7) puede ser balanceada por la                                        Válvula PC
     presión del orificio (C) + la carga de resorte del
     resorte (4).
l    La presión del circuito entre la válvula EPC y la
     válvula PC es controlada en relación al
     tamaño de la señal de corriente.



                     Válvula PC




                                                                                                Válv. autoreduc-
                                                                                                tora de presión




                                   Válv. autoreduc-
                                   tora de presión




36                                                                                                       D155AX-6
10 Estructura, función, y estandar de mantenimiento                                          GSN00605-00



La válvula de desvío del enfriador de aceite hidráulico                                                    1




1.   Cuerpo                                           Descripción
2.   Válvula                                          l  Esta válvula está instalada en el circuito de
3.   Resorte                                             entrada al enfriador de aceite. Si se genera
                                                         alguna presión anormal en el flujo de aceite
A:   Entrada del enfriador del aceite hidráulico         hacia el enfriador del aceite, esta válvula actúa
B:   Hacia el tanque hidráulico                          para devolver el aceite directamente al tanque
                                                         hidráulico.

                                                                                          Presión establecida
                                                      Presión de disparo (MPa {kg/cm })
                                                                                    2          0.5 {5.1}




D155AX-6                                                                                                   37
GSN00605-00                                      10 Estructura, función, y estandar de mantenimiento



Control de dirección y de freno 1
H    Con relación a la descripción de la operación de la palanca PCCS relacionada a la transmisión, vea:
     Control de la transmision.
H    PCCS: Sistema de Control Comandado por la Palma de la Mano




38                                                                                           D155AX-6
10 Estructura, función, y estandar de mantenimiento                                                   GSN00605-00




1.   Potenciómetro                                    Descripción
2.   Palanca de bloqueo                               l  La palanca PCCS (3) envía señales eléctricas
3.   Palanca PCCS (Dirección)                            al controlador del tren de potencia (5). Al
4.   Interruptor limitador                               recibir esas señales, el controlador del tren de
5.   Controlador del tren de potencia                    fuerza (5) envía señales a la válvula EPC de la
6.   Varilla (Procedente del pedal del freno)            válvula de control, para cambiar la entrega de
7.   Pedal de freno                                      la bomba y operar el motor de la dirección.
                                                      l  El pedal de freno (7) recibe señales
Posiciones de las palancas y pedales                     provenientes del potenciómetro (1) a través de
A: Neutral                                               la varilla (6). Luego, el controlador del tren de
B: Avance en linea recta                                 fuerza (5) envía señales a la válvula de freno
C: Retroceso en linea recta                              para accionar el freno.
D: Giro a la izquierda                                l  La palanca de traba (2) está conectada al
E: Giro a la derecha                                     interruptor limitador (4) y se usa también como
F: Freno desactivado (OFF)                               p a l a n c a d e l f r e n o d e e s t a c i o n a m i e n t o.
G: Freno en ON                                           Cuando el está en posición de traba "J", el
H: Libre                                                 controlador del tren de fuerza (5) no envía
J: Traba                                                 señales de viraje a la válvula EPC de la
                                                         válvula de control.




D155AX-6                                                                                                            39
GSN00605-00                                         10 Estructura, función, y estandar de mantenimiento



Unidad de la dirección                          1
(Eje de la corona, HSS, y freno)
H    HSS: Abreviación de Sistema Hidrostático de Dirección




40                                                                                           D155AX-6
10 Estructura, función, y estandar de mantenimiento                          GSN00605-00




A:   Hacia la caja de la transmisión
B:   Proviene de la bomba de barrido, bomba de lubricación de la dirección
C:   Orificio (RB) de toma de presión de aceite del freno derecho
D:   Agujero de toma (LB) de la presión del aceite del freno izquierdo
E:   Procedente de la válvula solenoide para sacar espiga (Drenaje)




D155AX-6                                                                             41
GSN00605-00   10 Estructura, función, y estandar de mantenimiento




42                                                     D155AX-6
10 Estructura, función, y estandar de mantenimiento   GSN00605-00




D155AX-6                                                      43
GSN00605-00                                           10 Estructura, función, y estandar de mantenimiento


1.    Sensor de velocidad del engranaje cónico
2.    Tapón de drenaje
3.    Válvula de drenaje
4.    Orificio de montaje del motor HSS
5.    Válvula de control del freno
6.    Eje de salida
7.    Carcasa
8.    Cilindro
9.    Resorte de freno
10.   Pistón del freno
11.   Platos del freno
12.   Disco de freno
13.   Tambor del freno
14.   Núcleo del freno
15.   Tubo
16.   Eje de la corona
17.   Engranaje cónico (número de dientes: 32)
18.   Engranaje A (número de dientes: 45)
19.   Engranaje solar (número de dientes: 34)
20.   Eje piñón
21.   Piñón planetario (número de dientes: 35)
22.   Aro dentado (número de dientes internos: 104)
23.   Cubo
24.   Portadora
25.   Cojinete B del eje de engranaje cónico
26.   Cojinete A del eje de engranaje cónico
27.   Lámina A (para ajustar la corona)
28.   Retenedor
29.   Lámina B (para ajustar la corona)
30.   Tuerca (para el eje de engranaje cónico)
31.   Espaciador
32.   Tuerca (para el piñón cónico)
33.   Jaula
34.   Lámina C (para ajustar el piñón de la corona)
35.   Rodamiento del piñón cónico
36.   Piñón cónico (número de dientes: 17)
37.   Engranaje B (número de dientes: 16)
38.   Eje
39.   Motor HSS
40.   Engranaje de mando (número de dientes: 19)
41.   Engranaje D (número de dientes: 28)
42.   Engranaje C (número de dientes: 16)




44                                                                                             D155AX-6
10 Estructura, función, y estandar de mantenimiento                                                      GSN00605-00


Descripción

Eje de la corona                                                 l    El área planetaria consiste en: el engranaje
l   La potencia del motor es transmitida a través                     central (19), piñón planetario (21), eje piñón
    del convertidor de torsión a la transmisión.                      (20), aro dentado (22), núcleo (23) engranado
    Luego, el sistema del eje del engranaje cónico                    con el eje del engranaje cónico (16) y el aro
    acopla el piñón cónico (36) con el engranaje                      dentado (22), y el portador (24) adherido al
    cónico (17) para girar la potencia del motor en                   núcleo del freno.
    ángulo recto hacia la dirección lateral y reducir
    la velocidad de rotación.
l   El sistema del eje del engranaje cónico adopta               Freno
    el engranaje cónico espiral al piñón cónico (36)             l   El freno está conectado respectivamente con
    y al engranaje cónico (17), y este opta por la                   el lado izquierdo y el derecho. El controla la
    lubricación por salpique con el aceite                           fuerza transmitida desde el HSS hacia la
    proveniente de la bomba de lubricación de la                     transmisión final para frenar la máquina.
    dirección y de la bomba de barrido para                      l   El freno adoptado es del tipo de embrague con
    lubricación.                                                     múltiples discos húmedos y del tipo de resorte
l   El sistema del eje del engranaje cónico                          r e fo r z a d o, y e s d e l t i p o a c t i v a d o
    consiste en: piñón cónico (36), cojinete (35) el                 hidráulicamente, el cual activa la válvula de
    cual soporta el piñón cónico, la jaula (33), el                  control de freno (5) mediante la operación del
    engranaje cónico (17) el cual engrana con el                     pedal de freno.
    piñón cónico, el eje de engranaje cónico (16),               l   El opta por una lubricación forzada, la cual
    los cojinetes (25) y (26) los cuales soportan el                 envía aceite proveniente de la bomba de
    engranaje del eje cónico, y el retenedor (28).                   lubricación de la dirección y de la bomba de
                                                                     barrido hacia la caja (7) y la campana de freno
HSS                                                                  (13) a través del pasaje interior en la caja de la
l  El sistema de dirección hidrostático HSS está                     dirección, y luego hacia el disco de freno (12) y
   construido en base al área de transferencia, la                   al plato de freno (11).
   cual transmite la rotación del motor del HSS                  l   Cuando el motor es detenido, desciende la
   (39) al engranaje A (18) haciéndolo girar en                      contrapresión del pistón de freno (10), aún,
   dirección de reversa, y del área planetaria, la                   cuando el pedal de freno no haya oprimido, lo
   cual ajusta la entrada proveniente del aro                        cual inicia la "operación" de freno. Sin
   dentado (22) y del engranaje central (19) y                       embargo, la palanca de freno se debe colocar
   luego la transfiere al transportador (24). Esto                   en posición de activado ("Lock"), debido a que
   cambia el viraje de la máquina, desactivando                      el freno es "liberado" a medida que crece la
   la rotación del motor HSS (39), o haciéndolo                      presión de aceite en el circuito cuando se
   que lo mueva en rotación normal o en rotación                     vuelve a arrancar el motor.
   inversa.                                                      l   El freno consiste de: el núcleo de freno (14)
l  La unidad de transferencia dispone de un                          adherido al portador (24), el disco de freno
   m e c a n is m o r e d u c t o r d e ve l o c i d a d y e s       (12) engranado con el núcleo de freno, la
   lubricado con aceite sarpicado por la bomba                       campana de freno (13), el plato del freno (11)
   de barrido y la bomba de aceite de lubricación.                   cuyo p eríme tro exter ior e ngrana con la
l  El área planetaria opta por lubricación forzada                   campana de freno (13), el pistón de freno (10),
   con el aceite proveniente de la bomba de                          el resorte del freno (9), el cual hace juntar el
   lubricación y de la bomba de barrido para                         disco de freno y el plato de freno, el cilindro (8)
   lubricación.                                                      el cual los soporta a todos, la caja (7) y el eje
l  La unidad de transferencia consiste del                           de salida (6).
   engranaje de propulsión (40) del motor HSS                        Tambor del freno (13) y caja (7) son fijada en la
   conectado al motor HSS (39) por el estriado, el                   caja de dirección.
   engranaje D (41) engranado con el engranaje                       También, el eje de salida (6) engrana con el
   de propulsión del motor HSS, el engranaje C                       núcleo de freno (14) por medio de ranuras y es
   ( 4 2 ) e n g ra n a d o c o n e l e n g ra n a j e D, e l        sostenido en dirección axial por el espaciador
   engranaje B (37) conectado al eje (38), el                        (31).
   engranaje A (18) apoyado por los rodamientos
   en el eje del engranaje cónico y la caja de
   dirección para soportar estas piezas.




D155AX-6                                                                                                              45
GSN00605-00                                              10 Estructura, función, y estandar de mantenimiento


Operación de la unidad de dirección

Cuando la dirección está en neutral (Traslado recto)




l    Cuando la operación de dirección de la                  l    En consecuencia, el número de rotación de
     palanca PCCS está en posición "neutral", los                 salida a la izquierda y a la derecha viene a ser
     engranajes A izquierdo y derecho (2) y el                    el mismo y la máquina se traslada en línea
     engranaje central (3) del área de transferencia              recta.
     y del área planetaria no giran porque el motor                  La dirección de rotación del motor HSS
     HSS (1) está detenido.                                  Operación de
l    En esta condición, la fuerza transmitida al eje         dirección de la      Neutral Giro a la izquierda Giro a la derecha
                                                             palanca PCCS
     del engranaje cónico (4) es transmitida a
     través del núcleo (5) hacia el aro dentado (6).         Operaciones de        Libre,
                                                             cambio de la                 Neu-        Re- Neu-        Re-
l    La fuerza transmitida al aro dentado (6) es             palanca PCCS,            no   tral Avan- tro- tral Avan- tro-
                                                                                  especi-        ce              ce
     transmitida al portador (9) mediante el paso a          avance y retro-       ficado (*)         ceso (*)        ceso
                                                             ceso
     través del piñón planetario (7) al eje piñón (8).
                                                             Dirección de rot-
l    La fuerza transmitida al portador (9) es                ación del motor             Iz-    Iz- Dere- Dere- Dere- Iz-
     transmitida a través del núcleo (10) al eje de          HSS visto desde       Pare quier- quier-                quier-
                                                             el lado izquierdo           da     da cha cha cha da
     salida (11).                                            de la máquina
                                                             *: Contra-rotación


50                                                                                                                D155AX-6
10 Estructura, función, y estandar de mantenimiento                                        GSN00605-00


Cuando la operación de dirección es para virar hacia la "Izquierda" (traslado hacia adelante)




*A: Salida de la transmisión                          l   Si la palanca PCCS cambia la operación de
*B: Salida del motor HSS                                  dirección hacia "viraje a la izquierda" cuando la
*C: Salida combinada                                      máquina se esta trasladando hacia adelante;
                                                          el motor HSS (1) rota hacia la izquierda, el
*1. Velocidad de salida de la transmisión                 engranaje A del lado izquierdo (2) rota hacia
*2. Salida de velocidad del motor HSS                     izquierda, y el engranaje A del lado derecho
*3. Velocidad de salida del eje de la corona              (2) rota hacia la derecha, visto desde el lado
    izquierda (*1-*2)                                     izquierdo del cuerpo de la máquina.
*4. Velocidad de salida del eje de la corona          l   También, el eje del engranaje cónico (4) y el
    derecha (*1+*2)                                       aro dentado (6) enlazados con el eje giran
                                                          hacia la derecha, visto desde el lado izquierdo
                                                          del cuerpo de la máquina.
                                                      l   De acuerdo a esto, considerando que el número
                                                          de rotaciones del área planetaria izquierda y
                                                          derecha, hace que el portador del lado izquierdo
                                                          (9) reduzca su velocidad con la salida del motor
                                                          HSS, y que el portador del lado derecho (9)
                                                          aumente su velocidad, esto comparando con las
                                                          velocidades de avance en línea recta. Por lo
                                                          tanto, la máquina se traslada virando hacia la
                                                          izquierda donde el número de rotaciones de
                                                          salida es menor.

D155AX-6                                                                                               51
GSN00605-00                                    10 Estructura, función, y estandar de mantenimiento



Cuando la operación de dirección es para virar hacia la "Izquierda" (trasladándose en reversa)




*A: Salida de la transmisión                        l   Si la palanca PCCS cambia la operación de
*B: Salida del motor HSS                                dirección hacia "viraje a la izquierda" cuando la
*C: Salida combinada                                    máquina se esta trasladando en reversa; el
                                                        motor HSS (1) rota hacia la derecha, el
*1. Velocidad de salida de la transmisión               engranaje A del lado izquierdo (2) rota hacia
*2. Salida de velocidad del motor HSS                   derecha, y el engranaje A del lado derecho (2)
*3. Velocidad de salida del eje de la corona            rota hacia la izquierda, visto desde el lado
    izquierda (*1-*2)                                   izquierdo del cuerpo de la máquina.
*4. Velocidad de salida del eje de la corona        l   También, el eje del engranaje cónico (4) y el
    derecha (*1+*2)                                     aro dentado (6) enlazados con el eje giran
                                                        hacia la izquierda, visto desde el lado
                                                        izquierdo del cuerpo de la máquina.
                                                    l   De acuerdo a esto, considerando que el
                                                        número de rotaciones del área planetaria
                                                        izquierda y derecha, hace que el portador del
                                                        lado izquierdo (9) reduzca su velocidad con la
                                                        salida del motor HSS, y que el portador del
                                                        lado derecho (9) aumente su velocidad, esto
                                                        comparando con las velocidades de avance en
                                                        línea recta. Por lo tanto, la máquina reversa
                                                        virando hacia la izquierda donde el número de
                                                        rotaciones de salida es menor.
52                                                                                           D155AX-6
10 Estructura, función, y estandar de mantenimiento                                       GSN00605-00


Cuando la operación de dirección es para virar hacia la "derecha" (traslado hacia adelante)




*A: Salida de la transmisión                          l   Si la palanca PCCS cambia la operación de
*B: Salida del motor HSS                                  dirección hacia "viraje a la derecha" cuando la
*C: Salida combinada                                      máquina se esta trasladando hacia adelante;
                                                          el motor HSS (1) rota hacia la derecha, el
*1. Velocidad de salida de la transmisión                 engranaje A del lado izquierdo (2) rota hacia
*2. Salida de velocidad del motor HSS                     derecha, y el engranaje A del lado derecho (2)
*3. Velocidad de salida del eje de la corona              rota hacia la izquierda, visto desde el lado
    izquierda (*1+*2)                                     izquierdo del cuerpo de la máquina.
*4. Velocidad de salida del eje de la corona          l   También, el eje del engranaje cónico (4) y el
    derecha (*1-*2)                                       aro dentado (6) enlazados con el eje giran
                                                          hacia la derecha, visto desde el lado izquierdo
                                                          del cuerpo de la máquina.
                                                      l   De acuerdo a esto, considerando que el
                                                          número de rotaciones del área planetaria
                                                          izquierda y derecha, hace que el portador del
                                                          lado izquierdo (9) aumente su velocidad con la
                                                          salida del motor HSS, y que el portador del
                                                          lado derecho (9) reduzca su velocidad, esto
                                                          comparando con las velocidades de avance en
                                                          línea recta. Por lo tanto, la máquina se
                                                          traslada virando hacia la derecha donde el
                                                          número de rotaciones de salida es menor.
D155AX-6                                                                                             53
GSN00605-00                                    10 Estructura, función, y estandar de mantenimiento


Cuando la operación de dirección es para virar hacia la "derecha" (traslado en reversa)




*A: Salida de la transmisión                        l   Si la palanca PCCS cambia la operación de
*B: Salida del motor HSS                                dirección hacia "viraje a la derecha" cuando la
*C: Salida combinada                                    máquina se esta trasladando en reversa; el motor
                                                        HSS (1) rota hacia la izquierda, el engranaje A del
*1. Velocidad de salida de la transmisión               lado izquierdo (2) rota hacia izquierda, y el
*2. Salida de velocidad del motor HSS                   engranaje A del lado derecho (2) rota hacia la
*3. Velocidad de salida del eje de la corona            derecha, visto desde el lado izquierdo del cuerpo
    izquierda (*1+*2)                                   de la máquina.
*4. Velocidad de salida del eje de la corona        l   También, el eje del engranaje cónico (4) y el aro
    derecha (*1-*2)                                     dentado (6) enlazados con el eje giran hacia la
                                                        izquierda, visto desde el lado izquierdo del cuerpo
                                                        de la máquina.
                                                    l   De acuerdo a esto, considerando que el número
                                                        de rotaciones del área planetaria izquierda y
                                                        derecha, hace que el portador del lado izquierdo
                                                        (9) aumente su velocidad con la salida del motor
                                                        HSS, y que el portador del lado derecho (9)
                                                        reduzca su velocidad, esto comparando con las
                                                        velocidades de avance en línea recta. Por lo
                                                        tanto, la máquina reversa virando hacia la
                                                        derecha donde el número de rotaciones de salida
                                                        es menor.

54                                                                                             D155AX-6
10 Estructura, función, y estandar de mantenimiento                                       GSN00605-00


Operación del freno

Cuando el freno es “liberado”                         Cuando el freno es “aplicado”




l   Cuando la palanca PCCS está en una posición       l   Si el pedal de freno es oprimido, la presión
    "neutral" y el pedal de freno es liberado, la         aplicada al respaldo del pistón de freno (1) se
    máxima presión de frenado es aplicada al              empieza a reducir por medio de la válvula de
    respaldo del pistón de freno (1) por medio de         control de freno.
    la válvula de control de freno.                   l   En este momento, el pistón de freno (1) es
l   A medida que crece la presión de freno, el            empujado nuevamente hacia la derecha por la
    pistón de freno (1) comprime el resorte de            tensión del resorte de freno (2) para comprimir
    freno (2) y se mueve hacia la izquierda para          los discos (3) y los platos (4) contra la
    eliminar la fuerza de compresión entre los            campana de freno (5). La campana de freno
    discos (3) y los platos (4).                          está fijada a la caja de la dirección.
l   La potencia transmitida desde el eje del          l   La fuerza hacia el núcleo de freno (6) o hacia
    engranaje cónico a través del HSS hacia el            el eje de salida (7) es controlada mediante la
    núcleo de frenos (6) es transmitida al eje de         compresión del disco (3) y el plato (4).
    salida (7), luego al mando final.                 l   La fuerza de frenado se puede ajustar
                                                          mediante el control de la presión de aceite
                                                          aplicada al lado del respaldo del pistón de
                                                          freno (1) de acuerdo al recorrido del pedal de
                                                          freno.




D155AX-6                                                                                             55
GSN00605-00                        10 Estructura, función, y estandar de mantenimiento



Válvula de control del freno   1




56                                                                          D155AX-6
10 Estructura, función, y estandar de mantenimiento                                       GSN00605-00




P.  Procedente de la bomba del tren de potencia       Descripción
L:  Proviene de la bomba de barrido, bomba de
                                                      l  La válvula de control del freno consiste de 2
    lubricación de la dirección
                                                         ECMVs, la válvula solenoide del freno de
PS: Hacia la válvula solenoide del pasador de
                                                         estacionamiento y la válvula para prevención
    sujeción del riper
                                                         de paradas súbitas instalada en el asiento de
LB: Hacia el freno izquierdo
                                                         la válvula, para controlar el freno.
LL: Hacia el circuito de lubricación del freno
                                                      l  La válvula de control de freno está localizada
    izquierdo
                                                         en el circuito entre la bomba del tren de fuerza
RB: Hacia el freno derecho
                                                         y el pistón de freno, y consiste en 2 juegos de
RL: Hacia el circuito de lubricación del freno
                                                         Válvulas de Modulación de Control Electrónico
    derecho
                                                         (ECMV) de freno (Izquierda y Derecha)
BSL: Hacia el eje del engranaje cónico y hacia el
                                                      l  La válvula de control de freno envía el aceite
      circuito de lubricación del cojinete del área
                                                         desde la bomba del tren de fuerza hacia el
      planetaria
                                                         freno para controlar los embragues de disco
BPL: Hacia el circuito de lubricación del cojinete
                                                         izquierdo y derecho.
    del piñón cónico
                                                      l  El controlador envía señales a cada ECMV de
TFL: Hacia el circuito de lubricación del área de
                                                         acuerdo al recorrido hacia la izquierda o
    transferencia HSS
                                                         derecha de la palanca PCCS y ajusta los
DLB: Drenaje (Freno izquierdo)
                                                         virajes graduales o agudos.
DRB: Drenaje (Freno derecho)
                                                      l  Si el pedal de freno es oprimido, el controlador
DB: Drenaje (Válvula para prevención de paro
                                                         envía comandos a las válvulas ECMV de
    súbito)
                                                         frenos de acuerdo al recorrido del pedal, para
DBP: Drenaje (Piloto de la válvula para prevención
                                                         aplicar el freno Izquierdo o derecho, parando
    de paro súbito)
                                                         de este modo la máquina.
DPB: Drenaje (Freno de estacionamiento)
                                                      l  El controlador conecta eléctricamente con la
PLB: Orificio de captación de la presión del aceite
                                                         palanca PCCS y el pedal de freno hace
    del freno izquierdo
                                                         funcionar el freno controlando cada válvula
PRB: Orificio de captación de la presión del aceite
                                                         ECMV y la válvula solenoide.
    del freno derecho
                                                      l  La válvula para prevención contra paradas
                                                         súbitas es instalada con el objeto de prevenir
1.   ECMV del freno izquierdo
                                                         que la máquina pare súbitamente cuando
2.   ECMV del freno derecho
                                                         ocurra alguna anormalidad en el sistema
3.   Filtro de aceite de dirección
                                                         eléctrico.
4.    Asiento de la válvula
                                                      l  Cuando       la    palanca      del   freno   de
5.   Válvula      solenoide      del   freno    de
                                                         estacionamiento está colocada en la posición
     estacionamiento
                                                         de "activado" (Lock), el controlador envía
6.   Válvula contra parada súbita
                                                         señales a la válvula solenoide del freno de
7.   Válvula de retención
                                                         estacionamiento para drenar el aceite entre las
                                                         válvulas ECMV izquierda y derecha y los
                                                         pistone s de fre no para ope rar el fr eno.
                                                         También la válvula solenoide del freno de
                                                         estacionamiento           está       conectada
                                                         eléctricamente con el pedal de freno.




D155AX-6                                                                                             57
GSN00605-00                                          10 Estructura, función, y estandar de mantenimiento



Freno ECMV                                      1
H    ECMV: Abreviación de: Válvula Moduladora de Control Electrónico
H    No trate de desensamblarlo debido a que se necesitarán ajustes para mantener el rendimiento.




A:  Hacia el freno
                                                         *1:
P:  Proveniente de la bomba
S:  Hacia al válvula solenoide del freno de                                         Estampado de la placa de
                                                               Embragues operados
                                                                                         características
    estacionamiento
T: Drenaje                                                           Freno                 R*******
DR: Drenaje
P1: Orificio de captación de la presión del aceite
    del freno                                            Descripción
                                                         l  La válvula ECMV de freno mantiene la presión
1.   Conector del suiche de llenado                         del aceite del freno a la presión establecida y
2.   Conector del solenoide proporcional                    aún más, cambia el circuito a la cámara del
3.   Válvula de detección de presión                        pistón de freno.
4.   Suiche de llenado
5.   Solenoide proporcional
6.   Válvula de control de presión
7.   Placa de identidad (*1)




58                                                                                               D155AX-6
10 Estructura, función, y estandar de mantenimiento   GSN00605-00


Descripción del ECMV
l  El ECMV consta de una válvula de control de
   presión y un interruptor de llenado.
l  Válvula de control de presión
   Un solenoide proporcional en esta válvula
   recibe la corriente enviada desde el
   controlador y esta válvula la convierte en una
   presión de aceite.
l  Interruptor de llenado
   Este es un interr uptor que detecta si el
   embrague o el freno está lleno con aceite y
   además tiene las siguientes funciones.
1. En el momento en que el embrague o el freno
   quedan llenos con aceite, el interruptor de
   llenado envía una señal (señal de llenado) al
   controlador para notificar que se ha terminado
   el llenado.
2. Mientras la presión del aceite es aplicada al
   embrague o al freno, el interruptor de llenado
   envía una señal (señal de llenado) al controla-
   dor para notificar la presencia de presión de
   aceite.

    ECMV y solenoide proporcional
       Cada ECMV tiene instalado un solenoide
       proporcional.
       La fuerza de propulsión es generada de
       ac ue rd o a la co r r ien te de co m a nd o
       proveniente del controlador.
       La fuerza de propulsión generada por el
       solenoide proporcional actúa en el carrete
       de la válvula de control de presión y
       genera la presión del aceite. Por lo tanto,
       controlando la cantidad de corriente de
       comando, la fuerza propulsora cambia y
       se ac cion a la válvu la d e con tro l d e
       presión, luego se controla el flujo y la
       presión del aceite.

    ECMV e interruptor de suministro
       Por cada ECMV, hay un interruptor de
       llenado instalado.
       Si el embrague se llena con aceite, la
       presión del embrague activa "ON" el
       interruptor de llenado La presión del
       aceite es acumulada de acuerdo a la
       señal.

    Operación del ECMV
       La ECMV es controlado por la corriente
       de comando proveniente del controlador
       hacia el solenoide proporcional y por la
       señal de salida del interruptor de llenado.




D155AX-6                                                      59
GSN00605-00                                               10 Estructura, función, y estandar de mantenimiento


Cuando la palanca PCCS está en posición "neutral", el pedal de freno es "liberado" y la palanca del
freno de estacionamiento está en posición "libre" (free): Traslado en línea recta
(Los frenos izquierdo y derecho son "liberados", y el freno de estacionamiento es "liberado")

                                                                          Pedal del
                                  Freno izquierdo ECMV                    freno de
                                                                          estacionamiento
                                                                          “Liberado”

                                                                                            Válvula solenoide del
                                                                                            freno de estacionamiento


                                                                     Palanca del
                                                                     freno de esta-
                                                                     cionamiento
                                                                     “Libre”


            Hacia el orificio P
            del freno derecho
            ECMV                                                                                                Desde el orificio S
                                                                                                                del freno derecho
                                                                           Desde el orificio DR                 ECMV
 Hacia la válvula                                                          del freno derecho
                                               Válvula para                ECMV
 solenoide del extractor                       prevención de
 del pasador
                                               paradas súbitas

                                                                                                              Hacia la válvula de
                                                                                                              alivio principal

                                                                                                              Hacia el ECMV de
                                                                                                              transmisión




                                                                     Freno izquierdo
                                                                     “Liberado”




l    Cuando la palanca PCCS está colocada en la                  l    Cuando       la   palanca     del     freno   de
     posición de "neutral", el pedal de freno es                      estacionamiento está colocada en la posición
     "liberado", el solenoide proporcional (1) del                    "libre", la presión piloto del orificio (S) de la
     freno ECMV es energizado y empuja la bola                        válvula ECMV de freno permanece, debido a
     (2) hacia la izquierda y cierra la parte de sello.               que la válvula solenoide del freno de
l    El aceite en el orificio (P) de la válvula ECMV                  estacionamiento está desenergizada.
     de freno fluye en la cámara (B) y empuja hacia
     la izquierda la válvula (3) para conectar el
     orificio (P) con el orificio (A) y desconecta la
     cámara (B) del orificio (DR). En este momento,
     el aceite fluye en el orificio de contrapresión
     del pistón de freno. A medida que crece la
     presión de aceite, el pistón de freno es
     empujado hacia la izquierda para comprimir el
     resorte de freno, entonces el freno queda
     "liberado".




60                                                                                                                     D155AX-6
10 Estructura, función, y estandar de mantenimiento                                                                GSN00605-00


Cuando la palanca PCCS está accionada "la mitad del recorrido hacia la izquierda", el pedal de freno
es "liberado" y la palanca del freno de estacionamiento está en posición "libre" (free): Viraje gradual
hacia la izquierda
(El freno izquierdo está "medio liberado", y el freno derecho está "liberado", el freno de estacionamiento está
"liberado")

                                                                             Pedal del
                                     Freno izquierdo ECMV                    freno de
                                                                             estacionamiento
                                                                             “Liberado”

                                                                                               Válvula solenoide del
                                                                                               freno de estacionamiento


                                                                        Palanca del
                                                                        freno de esta-
                                                                        cionamiento
                                                                        “Libre”


               Hacia el orificio P
               del freno derecho
               ECMV                                                                                                Desde el orificio S
                                                                                                                   del freno derecho
                                                                              Desde el orificio DR                 ECMV
    Hacia la válvula                                                          del freno derecho
    solenoide del extractor                       Válvula para                ECMV
    del pasador                                   prevención de
                                                  paradas súbitas

                                                                                                                 Hacia la válvula de
                                                                                                                 alivio principal

                                                                                                                 Hacia el ECMV de
                                                                                                                 transmisión




                                                                        Freno izquierdo
                                                                        “Semi liberado”




l      Cuando la palanca PCCS está colocada en la                       en el orificio de contrapresión del pistón de
       posición de "la mitad del recorrido hacia la                     freno y la tensión del resorte (4), entonces la
       izquierda", el pedal de freno es "liberado", el                  presión de freno queda establecida para
       solenoide proporcional (1) del freno ECMV es                     ajustar la fuerza del freno.
       energizado y empuja la bola (2) hacia la                     l   De acuerdo a esto, si el recorrido de la palanca
       izquierda y cierra la parte de sello.                            PCCS es corto, la presión de aceite después
l      El aceite en el orificio (P) de la válvula ECMV                  del orificio (A) queda establecida en alta y el
       de freno fluye en la cámara (B) y empuja la                      freno es cambiado de "liberado" a "medio
       válvula (3) hacia la izquierda. En cuanto a la                   liberado". Si el recorrido de la palanca PCCS
       presión de aceite después del orificio (A), el                   es largo, la presión de aceite después del
       controlador envía la corriente de comando al                     orificio (A) queda establecida en baja y el freno
       solenoide proporcional (1) de acuerdo al                         es cambiado de "medio liberado" a "aplicado".
       recorrido de la palanca PCCS.                                l   Cuando        la  palanca     del     freno    de
l      El solenoide proporcional (1) genera la fuerza                   estacionamiento está colocada en la posición
       de propulsión en proporción a la corriente de                    "libre", la presión piloto del orificio (S) de la
       comando. Esta fuerza de propulsión es                            válvula ECMV de freno permanece, debido a
       balanceada con la suma de la fuerza de                           que la válvula solenoide del freno de
       propulsión generada por la presión de aceite                     estacionamiento está desenergizada.




D155AX-6                                                                                                                          61
GSN00605-00                                                10 Estructura, función, y estandar de mantenimiento


Cuando la palanca PCCS está en posición "neutral", el pedal de freno es "oprimido" y la palanca del
freno de estacionamiento está en posición "libre" (free): Pare
(los frenos Izquierdo y Derecho son "activados", el freno de estacionamiento es "liberado")

                                                                      Pedal del
                                  Freno izquierdo ECMV                freno de
                                                                      estacionamiento
                                                                      “Recorrido
                                                                      total”
                                                                                        Válvula solenoide del
                                                                                        freno de estacionamiento


                                                                  Palanca del
                                                                  freno de esta-
                                                                  cionamiento
                                                                  “Libre”


            Hacia el orificio P
            del freno derecho
            ECMV                                                                                              Desde el orificio S
                                                                                                              del freno derecho
                                                                          Desde el orificio DR                ECMV
 Hacia la válvula                                                         del freno derecho
                                               Válvula para               ECMV
 solenoide del extractor                       prevención de
 del pasador                                   paradas súbitas

                                                                                                            Hacia la válvula de
                                                                                                            alivio principal

                                                                                                            Hacia el ECMV de
                                                                                                            transmisión




                                                                  Freno izquierdo
                                                                  “Aplicado”




l    Cuando el pedal de freno es oprimido, los                      orificio (S) de la válvula ECMV de freno. Esto
     solenoides proporcionales de freno de las                      efectúa la misma función que cuando la
     válvulas ECMV Izquierda y Derecha son                          palanca del freno de estacionamiento es
     desenergizados para abrir la parte de sello de                 colocada en la posición "activada" (lock)
     la bola (2).
l    El controlador envía la corriente de comando a
     los solenoides proporcionales (1) de acuerdo
     al recorrido del pedal de freno.
l    El solenoide proporcional (1) genera la fuerza
     de propulsión en proporción a la corriente de
     comando. Esta fuerza de propulsión es
     balanceada con la suma de la fuerza de
     propulsión generada por la presión de aceite
     en el orificio de contrapresión del pistón de
     freno y la tensión del resorte (4), entonces la
     presión de freno queda establecida para
     ajustar la fuerza del freno.
l    Cuando el pedal de freno es oprimido
     totalmente, el interruptor del pedal de freno es
     tor nado a la posición "ON", y la válvula
     solenoide del freno de estacionamiento es
     energizada para drenar la presión piloto del


62                                                                                                                 D155AX-6
10 Estructura, función, y estandar de mantenimiento                                  GSN00605-00



Válvula solenoide del freno de
estacionamiento                                  1




P: Proviene de la válvula ECMV de freno
T: Drenaje
Dr: Drenaje

1.   Válvula solenoide de la palanca del freno de estacionamiento
2.   Válvula solenoide del pedal de freno
3.   Conector para la válvula solenoide de la palanca del freno de estacionamiento
4.   Conector para la válvula solenoide del pedal de freno

Válvula solenoide
5. Bobina (Tipo activada-desactivada ("ON-OFF"))
6. Pasador de empuje
7. Resorte
8. Carrete
9. Cuerpo




D155AX-6                                                                                     63
GSN00605-00                                                           10 Estructura, función, y estandar de mantenimiento


Cuando la palanca PCCS está en posición "neutral", el pedal de freno es "liberado" y la palanca del
freno de estacionamiento está en posición "activado" (lock): Estacionamiento
(los frenos Izquierdo y Derecho son "activados", el freno de estacionamiento es "activado")


                                                             Pedal del
                                      Palanca del            freno de
                                      freno de               estacionamiento
     Hacia la válvula de              estacionamiento        “Liberado”
     alivio principal                 “Bloqueado”



                    Hacia la válvula de
                    control de transmisión

                           Freno                Hacia la válvula de
                           derecho              prevención de
                           ECMV                 paradas súbitas



                                                   Freno
                                                   derecho
                                                   “Aplicado”




                        Freno                   Hacia la válvula de
                        izquierdo               prevención de
                        ECMV                    paradas súbitas



                                                  Freno
                                                  izquierdo
                                                  “Aplicado”




l    Cuando           la    palanca         del       freno     de        l    Cuando el motor se arranca nuevamente,
     estacionamiento está en la posición de                                    como los orificios (P) y (T) continúan abiertos,
     "activado" (lock), el interruptor de la palanca                           el pedal de freno está aplicado
     del freno de estacionamiento es tornado a                                 "continuamente".
     activado (ON) y la bobina (1) de la válvula                          l    Cuando        la   palanca     del    freno    de
     solenoide del freno de estacionamiento es                                 estacionamiento está en la posición "libre"
     energizada.                                                               (free), el interruptor de la palanca del freno de
l    El carrete (3) es empujado hacia la derecha                               estacionamiento está desactivado (OFF) y la
     por el pasador de empuje (2), luego, el orificio                          bobina (1) de la válvula solenoide del freno de
     (P) y el (T) quedan abiertos para drenar la                               estacionamiento es desenergizada.
     presión piloto de las válvulas ECMV del freno                        l    El carrete (3) es retornado hacia la izquierda, y
     izquierda y derecha.                                                      cierra los orificios (P) y (T) para mantener la
l    El aceite que había fluido dentro del orificio de                         presión piloto de las válvulas ECMV del freno
     contrapresión del pistón de freno es drenado a                            izquierda y derecha.
     través de la válvula ECMV de freno.                                  l    La presión de aceite proveniente de la válvula
l    La presión de aceite en el orificio de                                    ECMV de freno es aplicada al orificio de
     contrapresión del pistón de freno continúa                                contrapresión del pistón de freno, y el freno es
     d e c r e c i e n d o, e n t o n c e s e l f r e n o q u e d a            "liberado".
     "totalmente" aplicado y esta situación es
     mantenida.




64                                                                                                                  D155AX-6
10 Estructura, función, y estandar de mantenimiento   GSN00605-00



Válvula contra parada súbita                 1




A: Procedente de la bomba del tren de potencia
B: Proviene de la válvula ECMV de freno
dr1: Drenaje
dr2: Drenaje

1.   Válvula contra parada súbita

Válvula EPC
2. Bobina (tipo proporcional)
3. Pasador de empuje
4. Válvula
5. Bola
6. Carrete
7. Cuerpo




D155AX-6                                                      65
GSN00605-00                                        10 Estructura, función, y estandar de mantenimiento




                Freno izquierdo ECMV




                                       Freno derecho ECMV

                        Freno
                    “Semi-liberado”

Descripción
l  La válvula para prevención contra paradas
   súbitas es instalada con el objeto de prevenir
   que la máquina pare súbitamente cuando
   ocurra alguna anormalidad en el sistema
   eléctrico.
l  La válvula para prevención contra paradas
   súbitas (1) está instalada en el circuito de
   drenaje de las válvulas ECMV de freno, por lo
   tanto, si cae súbitamente la presión de freno
   del orificio (DR) , como consecuencia, se
   puede evitar el frenado súbito cuando la
   bobina (2) de la válvula de freno ECMV es
   desenergizada.
l  Si sucede alguna anormalidad en el sistema
   eléctr ico, la bobina (3) de la válvula de
   prevención contra paradas súbitas (1) también
   es desenergizada. Entonces, el aceite en el
   orificio (DR) es drenado a través del orificio
   (a), de tal manera que el freno es aplicado
   gradualmente.




66                                                                                          D155AX-6
10 Estructura, función, y estandar de mantenimiento     GSN00605-00



Mando final                                        1




Descripción
l  El mando final consta de un engranaje de
   dientes rectos de una etapa y tipo de
   reducción por engranaje planetario de una
   etapa. La lubricación es del tipo de salpique
   usando la rotación de los engranajes. El
   mando final puede ser removido e instalado
   como una sola unidad.
l  El sello flotante (1) está instalado en la porción
   deslizante rotatoria de la rueda dentada para
   prevenir la entrada mugre o arena y para
   prevenir escapes del aceite lubricante.




D155AX-6                                                        67
GSN00605-00   10 Estructura, función, y estandar de mantenimiento




68                                                     D155AX-6
10 Estructura, función, y estandar de mantenimiento                                                            GSN00605-00


1.    Sello flotante                                              10.    Piñón No. 1
2.    Engranaje solar                                             11.    Caja del mando final
3.    Portadora                                                   12.    Jaula del rodamiento
4.    Núcleo de la rueda dentada                                  13.    Engranaje No.1
5.    Dientes de la rueda dentada                                 14.    Cubo del engranaje No.1
6.    Cubierta                                                    15.    Eje
7.    Engranajes planetarios                                      16.    Guarda contra desgaste
8.    Engranaje corona                                            17.    Eje pivote
9.    Cubierta

                                                                                                                 Unidad: mm
No.         Itemes a comprobar                                          Criterio                                 Solución
      Juego entre el piñón No. 1 y el          Holgura estándar                     Límite de holgura
 18
             engranaje No.                         0.25 – 0.77                            0.77
           Contragolpe entre el
 19                                                0.20 – 0.55                            0.55                  Reemplace
       engranaje solar y el planetario
           Contragolpe entre el
 20      engranaje planetario y la                 0.22 – 0.71                            0.71
                 corona
       Diámetro exterior de la super-     Tamaño estándar           Tolerancia          Límite de reparación
                                                                                                                 Repare o
 21    ficie de contacto del sello de                                   –0.087
                                                 95                                              94.913         reemplace
            aceite del piñón No.1                                       –0.087
        Grosor del collar de empuje
 22    del cuerpo interior del cojinete                23                                 22.95
                 de rodillos
                                          Tamaño              Tolerancia             Holgura       Límite de
      Espacio libre entre el diámetro     estándar                                   estándar       holgura
                                                            Eje      Agujero
      exterior del eje del engranaje
 23    planetario y el diámetro inte-                                                               (Holgura
         rior del agujero portador.                     –0.015          –0.009       - 0.024 –       máx.)      Reemplace
                                          68.262
            (Diámetro pequeño)                          –0.034          –0.039        + 0.025
                                                                                                    + 0.025
      Espacio libre entre el diámetro
      exterior del eje del engranaje
                                                        –0.036          –0.066       - 0.065 –
 24    planetario y el diámetro inte-       90                                                      – 0.008
                                                        –0.058          –0.101        - 0.008
         rior del agujero portador
            (diámetro grande).
       Grosor del espaciador están-
 25    dar para la jaula del cojinete                                      2                                      Ajustar
              del piñón No.1
       Desgaste de la guarda contra            Tamaño estándar                     Límite de reparación          Repare o
 26
                desgaste                               67                                  21                   reemplace




D155AX-6                                                                                                                    69
GSN00605-00                                            10 Estructura, función, y estandar de mantenimiento



Trayectoria de la transmisión de potencia




l    La potencia proveniente del eje del engranaje             Por lo tanto, el engranaje solar (2), traspasa la
     cónico y del embrague de la dirección es                  fuerza rotacional al por tador (3), el cual
     transmitida al primer piñón (10) para hacer               soporta el engranaje planetario (7), por medio
     rotar el primer engranaje (13) acoplado con el            del eje (15), y es transmitida al núcleo de la
     primer piñón y el engranaje solar (2) acoplado            rueda dentada (4).
     con el priner engranaje. La     rotación    del           La dirección de rotación del portador (3) es la
     engranaje solar (2) es transmitida al engranaje           misma del engranaje central (2).
     planetario (7). Debido a que el engranaje                 La fuerza de rotación transmitida al núcleo de
     anular (8) que se encuentra fijo a la cubierta            la rueda dentada (4) es luego transmitida a los
     (6), está acoplado con el engranaje planetario,           dientes de la rueda dentada (5).
     rota a lo largo del engranaje anular (8) y da
     vueltas alrededor del engranaje solar (2).




70                                                                                                  D155AX-6
10 Estructura, función, y estandar de mantenimiento                                         GSN00605-00



Rueda motriz                                      1




                                                                                              Unidad: mm
No.       Itemes a comprobar                              Criterio                            Solución
      Desgaste del tope de los         Holgura estándar              Límite de reparación
 1
      dientes de la rueda motríz             351                             339
      Desgaste de la raíz del diente
 2                                          23.7                            17.5
      de la rueda motríz
                                                                                            Reconstruya o
      Desgaste del tope de los                                                               reemplace
 3    dientes del ancho de la rueda          83                              75
      motríz
      Desgaste de la raíz del diente
 4                                           103                             95
      del ancho de la rueda motríz




D155AX-6                                                                                                 71
GSN00605-00                              10 Estructura, función, y estandar de mantenimiento



Perfil del diente de la rueda motriz a tamaño real




72                                                                                D155AX-6
GSN00607-00




BULDÓZER                                                                   1MANUAL DE TALLER




D155AX-6




Modelo de máquina                                                Número de serie
D155AX-6                                                            80001 y superiores




10 Estructura, función, y
   estandar de manten-
   imiento                                                                                                                                               1
Sistema hidráulico
Sistema hidráulico.......................................................................................................................................... 2
      Diagrama de la tuberia hidráulica del equipo de trabajo ..................................................................... 2
      Diagrama de la tubería del control del equipo de trabajo.................................................................... 5
      Control del equipo de trabajo .............................................................................................................. 6
      Tanque hidráulico y filtro ..................................................................................................................... 8
      Acumulador ....................................................................................................................................... 10
      Palanca PCCS .................................................................................................................................. 11
      Válvula de traba del equipo de trabajo.............................................................................................. 15
      Válvula de control.............................................................................................................................. 16
      Cilindro del equipo de trabajo ........................................................................................................... 52


D155AX-6                                                                                                                                                    1
GSN00607-00                                         10 Estructura, función, y estandar de mantenimiento



Sistema hidráulico                                                                                       1
Diagrama de la Tuberia Hidráulica del Equipo de Trabajo                                                  1
Topadora de hoja semi-U




1.   Cilindro de inclinación de la hoja topadora        5.   Tanque hidráulico
2.   Cilindro de levantamiento derecho de la hoja       6.   Hidráulica, bomba HSS
     topadora                                           7.   Cilindro de levantamiento izquierdo de la hoja
3.   Acumulador                                              topadora
4.   Válvula de control                                 8.   Enfriador del aceite




2                                                                                               D155AX-6
GSN00607-00                                        10 Estructura, función, y estandar de mantenimiento



Desgarrador gigante




1.   Válvula de control
2.   Bloque divisor
3.   Cilindro de levantamiento del desgarrador
4.   Cilindro extractor del pasador
5.   Cilindro de inclinación del desgarrador
6.   Válvula solenoide del extractor del pasador




4                                                                                           D155AX-6
10 Estructura, función, y estandar de mantenimiento                                        GSN00607-00



Diagrama de la tubería de control
del equipo de trabajo           1
Control de la hoja, desgarrador




1.   Acumulador                                       3.   Válvula de traba del equipo de trabajo
2.   Válvula de control                               4.   Válvula de auto-reducción de presión




D155AX-6                                                                                            5
GSN00607-00                     10 Estructura, función, y estandar de mantenimiento



Control del equipo de trabajo                                                    1




6                                                                        D155AX-6
10 Estructura, función, y estandar de mantenimiento   GSN00607-00


1.   Palanca del traba del equipo de trabajo
2.   Palanca de control de la hoja
3.   Palanca de control del desgarrador
4.   Interruptor del traba del equipo de trabajo

Posición de las palancas
A : Hoja topadora, RETENER (HOLD)
B.: Hoja topadora, BAJAR (LOWER)
B + C :FLOTAR Hoja topadora
D : Hoja topadora, ELEVAR (RAISE)
E : Hoja topadora, INCLINACIÓN IZQUIERDA
F: Hoja topadora, INCLINACIÓN DERECHA
G : Desgarrador, RETENER (HOLD)
H : Desgarrador, ELEVAR (RAISE)
J : Desgarrador, BAJAR (LOWER)
K : Desgarrador REDUCIR EL ÁNGULO DE LA
    PUNTA
L : Desgarrador AUMENTAR EL ÁNGULO DE LA
    PUNTA
M : LIBRE
N : BLOQUEADO

Descripción
l  El control del equipo de trabajo utiliza el
   método EPC, el cual, usa una válvula EPC
   para mover cada carrete de la válvula de
   control.
l  La palanca de traba del equipo de trabajo (1)
   está interconectada con el interruptor de traba
   del equipo de trabajo (4), y en la posición
   LIBRE (FREE), el aceite del circuito EPC se
   abre.




D155AX-6                                                       7
10 Estructura, función, y estandar de mantenimiento                                        GSN00607-00



Palanca PCCS                                     1
(Para la hoja, desgarrador)

H    No desensamble.
     De lo contrario, se requerirán ajustes por las características de la salida de voltaje y esfuerzos de
     operación.




1.   Bota
2.   Tuerca
3.   Conector




D155AX-6                                                                                              11
GSN00607-00                                       10 Estructura, función, y estandar de mantenimiento


(Para dirección)

H    No desensamble.
     De lo contrario, se requerirán ajustes por las características de la salida de voltaje y esfuerzos de
     operación.




12                                                                                             D155AX-6
10 Estructura, función, y estandar de mantenimiento                                                                                           GSN00607-00




                               AVANCE              RETROCESO                                                   IZQUIERDA               DERECHA




Función
                                                                                                                       Avance (Retroceso)
1. Características de esfuerzo de operación
                                                                                                                      Avance (Retroceso)
(Para la hoja y desgarrador)
    Eso tiene las siguientes características para
                                                                                  Esfuerzo de operación




l
    ambas operaciones, la longitudinal y la lateral
l   Retorno libre (diagrama de las características
    del esfuerzo de operación)


                                                           Recorrido total
  Esfuerzo de operación




                                                                                                             Recorrido de la palanca        Avance (Retroceso)
                          Inicia movimiento



                                                                             2)                  Operación para virar a la izquierda y
                                                                                                 derecha
                                                                             l                   Retorno libre
                             Recorrido de la palanca   Avance (Retroceso)
                                                       Izquierda (Derecha)

                                                                                                                                                Recorrido total
                                                                                  Esfuerzo de operación




(Para dirección)
1) Operación para el traslado de avance y                                                                 Inicia movimiento
    retroceso.
l   La palanca de control es sostenida en 3
    posiciones: "Avance (forward)", "Neutra
    (neutral)" y "Reversa (reverse)".

                                                                                                             Recorrido de la palanca        Izquierda (Derecha)




D155AX-6                                                                                                                                                     13
GSN00607-00                                                               10 Estructura, función, y estandar de mantenimiento


2.    Características de voltage de salida
l     La unidad de control se encuentra instalada en
      el estante de control izquierdo y la palanca de
      control se está instalada directamente sobre la
      misma.
l     El ángulo de operación (recorrido) de la
      palanca de control es detectado con
      potenciómetros y señal de voltaje son salida
      de la transmisión, controlador de la dirección.
l     Tiene instalado un potenciómetro en cada
      dirección longitudinal y la dirección lateral. Cada
      potenciómetro emite 2 voltajes de señales
      opuestas una a la otra, tal como se muestra en la
      figura de la derecha.
     Para retroceso Vc Voltaje (V) Para señal Vsig




                      Recorrido de la palanca




                                                      Rojo
        IZQUIERDA                                     Verde
                                                      Negro
        DERECHA
                                                      Blanco

                                                      Rojo
       RETROCESO                                      Verde
                                                      Negro
         AVANCE
                                                      Blanco
      Dirección de operación   No. pasador conector   Color de alambres
      de la palanca



                        Diagrama de conexión




14                                                                                                                 D155AX-6
10 Estructura, función, y estandar de mantenimiento    GSN00607-00



Válvula de traba del equipo de trabajo                          1




1.   Solenoide
2.   Cuerpo
3.   Carrete

Descripción
l  La válvula de traba del equipo de trabajo está
   instalada entre la válvula de presión básica y
   la válvula de control en el circuito de control
   del equipo de trabajo. Si la palanca de traba
   del equipo de trabajo está colocada en la
   posición "LIBRE (FREE)", el interruptor de
   traba del equipo de trabajo opera y abre la
   válvula de traba del equipo de trabajo, la cual a
   su vez abre el circuito de control del equipo de
   trabajo, por lo tanto, el operador puede hacer
   funcionar el respectivo equipo.

Operación
l  El solenoide es operado por medio de una
   señal eléctrica para mover el carrete. Como
   resultado, el circuito entre el orificio (A)
   conectado con la válvula de presión básica y el
   orificio (B) conectado con la válvula de control,
   queda abierto.




D155AX-6                                                       15
GSN00607-00                                           10 Estructura, función, y estandar de mantenimiento



Válvula de control                                1
Descripción
l  Este manual explica la válvula de 5 carretes
   (especificación de inclinación sencilla) y la
   válvula de 6 carretes (especificación de
   inclinación doble).


A1: Hacia el motor HSS
A2. Hacia la cabeza del cilindro de inclinación de
     la hoja topadora
A3: Hacia la cabeza del cilindro de levantamiento
     de la hoja
A4: Hacia la cabeza del cilindro del desgarrador
A5: Hacia el fondo del cilindro de inclinación del
     desgarrador
B1: Hacia el motor HSS
B2. Hacia el fondo del cilindro de inclinación de la
     hoja
B3. Hacia el fondo del cilindro de levantamiento de
     la hoja topadora
B4. Hacia el fondo del cilindro de levantamiento del
     desgarrador
B5. Hacia la cabeza del cilindro de inclinación del
     desgarrador
IA1: Conector (desde el controlador)
IA2: Conector (desde el controlador)
IA3: Conector (desde el controlador)
IA4: Conector (desde el controlador)
IA5: Conector (desde el controlador)
IB1: Conector (desde el controlador)
IB2: Conector (desde el controlador)
IB3: Conector (desde el controlador)
IB4: Conector (desde el controlador)
IB5: Conector (desde el controlador)
LS: Hacia la válvula LS de la bomba HSS
P: Orificio de la bomba
PC: Tapón del orificio de toma de presión de la
     bomba
PEPC1: EPC orificio de entrada de la presión
          básica
          (desde la válvula de auto-reducción de
          presión)
PEPC2: EPC orificio de entrada de la presión
          básica
          (desde la válvula de auto-reducción de
          presión)
T: Orificio de drenaje
TS: Hacia el tanque


1.   Válvula EPC




16                                                                                             D155AX-6
10 Estructura, función, y estandar de mantenimiento              GSN00607-00



Vista exterior
Válvula de 5 carretes (especificación de inclinación sencilla)




D155AX-6                                                                 17
GSN00607-00                                            10 Estructura, función, y estandar de mantenimiento


A1: Hacia el motor HSS
A2. Hacia la cabeza del cilindro de inclinación de
     la hoja topadora
A3: Hacia la cabeza del cilindro de levantamiento
     de la hoja
A4. Hacia la cabeza del cilindro de inclinación de
     la hoja topadora
A5: Hacia la cabeza del cilindro del desgarrador
A6: Hacia el fondo del cilindro de inclinación del
     desgarrador
B1: Hacia el motor HSS
B2. Hacia el fondo del cilindro de inclinación de la
     hoja
B3: Hacia la base del cilindro de levantamiento de
     la hoja
B4. Hacia el fondo del cilindro de la hoja topadora,
     desgarrador
B5. Hacia el fondo del cilindro de levantamiento del
     desgarrador
B6. Hacia la cabeza del cilindro de inclinación del
     desgarrador
IA1: Conector (desde el controlador)
IA2: Conector (desde el controlador)
IA3: Conector (desde el controlador)
IA4: Conector (desde el controlador)
IA5: Conector (desde el controlador)
IA6: Conector (desde el controlador)
IB1: Conector (desde el controlador)
IB2: Conector (desde el controlador)
IB3: Conector (desde el controlador)
IB4: Conector (desde el controlador)
IB5: Conector (desde el controlador)
IB6: Conector (desde el controlador)
LS: Hacia la válvula LS de la bomba HSS
P: Orificio de la bomba
PC: Tapón del orificio de toma de presión de la
     bomba
PEPC1: EPC orificio de entrada de la presión
          básica
          (desde la válvula de auto-reducción de
          presión)
PEPC2:EPC orificio de entrada de la presión
          básica a la válvula
          (desde la válvula de auto-reducción de
          presión)
T: Orificio de drenaje
TS: Hacia el tanque


1.   Válvula EPC




18                                                                                              D155AX-6
10 Estructura, función, y estandar de mantenimiento           GSN00607-00


Válvula de 6 carretes (especificación de inclinación doble)




D155AX-6                                                              19
GSN00607-00             10 Estructura, función, y estandar de mantenimiento



Vista seccional
(1/8)
Válvula de 5 carretes




20                                                               D155AX-6
10 Estructura, función, y estandar de mantenimiento   GSN00607-00


(2/8)
Válvula de 6 carretes




D155AX-6                                                      21
GSN00607-00                                              10 Estructura, función, y estandar de mantenimiento


1.    Carrete de la dirección
2.    Carrete de inclinación de la hoja topadora
3.    Carrete de levantamiento de la hoja topadora
4.    Carrete de inclinación (paso) de la hoja (solamente para la válvula de 6 carretes)
5.    Carrete de levantamiento del desgarrador
6.    Carrete de inclinación del desgarrador
7.    Bloque de la válvula (solamente para la válvula de 6 carretes)
8.    Bloque de la válvula
9.    Bloque de la válvula
10.   Cuerpo de la válvula
11.   Válvula de prioridad de la dirección
12.   Válvula de retención de carga
13.   Válvula compensadora de presión
14.   Filtro

                                                                                                       Unidad: mm
No.       Itemes a comprobar                                   Criterio                               Solución
                                             Tamaño estándar                Límite de reparación
                                  Largo libre x
                                                 Largo de      Carga de     Largo      Carga de
                                   Diámetro
    Resorte de retorno del                      instalación   instalación    libre    instalación
 15                                 exterior
    carrete
                                                                 140 N                   112 N
                                   51.7 x 31.3      50                        —
                                                               {14.3 kg}               {11.4 kg}
      Resorte de retorno del                                     224 N                   179 N
 16                                76.3 x 30       68.5                       —
      carrete                                                  {22.8 kg}               {18.2 kg}
      Resorte de retorno del                                     217 N                   173 N
 17                                54.7 x 36.5     33.5                       —
      carrete                                                  {22.1 kg}               {17.7 kg}
      Resorte de la válvula de                                  12.7 N                  10.2 N        Sustituir el
 18                                20.8 x 12.2     13.5                       —                     resorte si está
      verificación de carga                                    {1.3 kg}                {1.04 kg}
                                                                                                       dañado o
      Resorte de la válvula                                      468 N                   374 N        deformado.
 19                               67.04 x 26.5     62.5                       —
      compensadora de presión                                  {47.7 kg}               {38.2 kg}
      Resorte de la válvula                                      562 N                   450 N
 20                               108.3 x 29.5      81                        —
      compensadora de presión                                  {57.3 kg}               {45.8 kg}
      Resorte de la válvula                                      453 N                   362 N
 21                                97.7 x 29.5      81                        —
      compensadora de presión                                  {46.2 kg}                {37 kg}
      Resorte de la válvula                                      563 N                   450 N
 22                               109.4 x 29.5      81                        —
      compensadora de presión                                  {57.4 kg}               {45.9 kg}
       Resorte de la válvula de                                  192 N                   154 N
 23                                86.7 x 30        66                        —
      descarga                                                 {19.6 kg}               {15.7 kg}




22                                                                                                      D155AX-6
10 Estructura, función, y estandar de mantenimiento     GSN00607-00


(3/8)
Válvula de 5 carretes




1.   Válvula de alivio LS (para la válvula del equipo
     de trabajo)
2.   Válvula de retención LS (para la válvula del
     equipo de trabajo)
3.   Válvula de retención LS (para la válvula de
     dirección)
4.   Válvula de retención pre-establecida




D155AX-6                                                        23
GSN00607-00                                         10 Estructura, función, y estandar de mantenimiento


(4/8)
Válvula de 6 carretes




1.   Válvula de alivio LS (para la válvula del equipo
     de trabajo)
2.   Válvula de retención LS (para la válvula del
     equipo de trabajo)
3.   Válvula de retención LS (para la válvula de
     dirección)
4.   Válvula de retención pre-establecida




24                                                                                           D155AX-6
10 Estructura, función, y estandar de mantenimiento                                                 GSN00607-00


(5/8)




1.    Válvula de alivio principal                            3.   Válvula de descarga
2.    Válvula de alivio LS (para la válvula de               4.   Válvula de succión
      dirección)
                                                                                                       Unidad: mm
No.       Itemes a comprobar                                   Criterio                               Solución
                                               Tamaño estándar              Límite de reparación
                                   Largo libre x
                                                   Largo de    Carga de     Largo      Carga de       Sustituir el
                                    Diámetro
        Resorte de la válvula de                  instalación instalación    libre    instalación   resorte si está
 5                                   exterior
               succión                                                                                 dañado o
                                                                 6.4 N                   5.1 N        deformado.
                                   64.9 x 12.5        56                      —
                                                               {0.65 kg}               {0.52 kg}




D155AX-6                                                                                                        25
GSN00607-00                                        10 Estructura, función, y estandar de mantenimiento


(6/8)




H    El resorte de la válvula de succión es el mismo que el de la sección E-E.

1.   Válvula EPC
2.   Válvula de succión




26                                                                                          D155AX-6
10 Estructura, función, y estandar de mantenimiento             GSN00607-00


(7/8)




H   La sección H-H es solamente para la válvula de 6 carretes




D155AX-6                                                                27
GSN00607-00                                           10 Estructura, función, y estandar de mantenimiento


1. Válvula EPC
2. Válvula de succión
3. Válvula de desvío LS




                                                                                                       Unidad: mm
No.     Itemes a comprobar                                     Criterio                               Solución
                                            Tamaño estándar                 Límite de reparación
                                  Largo libre x
                                                 Largo de      Carga de     Largo      Carga de       Sustituir el
                                   Diámetro
       Resorte de la válvula de                 instalación   instalación    libre    instalación   resorte si está
 4                                  exterior
              succión                                                                                  dañado o
                                                               5.49 N                   4.41 N        deformado.
                                   46.8 x 7.5      40.6                       —
                                                              {0.56 kg}                {0.45 kg}




28                                                                                                      D155AX-6
10 Estructura, función, y estandar de mantenimiento                             GSN00607-00


(8/8)




H    El resorte de la válvula de succión es el mismo que el de la sección H-H

1.   Válvula EPC
2.   Válvula de succión




D155AX-6                                                                                29
GSN00607-00                                        10 Estructura, función, y estandar de mantenimiento



Operación de la válvula de control
En “retener“ (operación de la válvula de descarga)




                   Válvula PC




                   Válvula LS



                                 Bomba HSS




Función                                                l   Cuando el aceite presurizado es suministrado
l  Cuando el carrete principal (1) está en                 por la bomba, crece la presión en la cámara
   posición RETENER (HOLD), el drena el                    (D), y el carrete principal (1) es empujado
   exceso de aceite descargado por la bomba, y             hacia la derecha por la presión, la cual es
   previene que la presión que se va formando en           determinada por el área del corte seccional del
   el circuito incremente.                                 pistón (3), que recibe la presión.
                                                       l   Cuando la presión recibida se vuelve mayor
Operación                                                  que la carga establecida del resorte FS (2), el
                                                           carrete principal (1) se mueve hacia la derecha
l  Cuando el carrete principal (1) está en la
                                                           y conecta el pasaje entre la cámara (A) y la
   posición "retener", la presión de descarga de
                                                           cámara (B), de este modo el aceite
   la bomba proveniente pasa desde la cámara A
                                                           proveniente de la bomba es drenado.
   a través de la estrangulación (4) a la cámara
   (D). Las cámaras (C') y (c) quedan conectadas       l   El carrete principal (1) queda balanceado en
   con el circuito de drenaje.                             una posición que iguala el suministro de aceite
                                                           proveniente de la bomba.
                                                       l   Actualmente,      la    cantidad     de     aceite
                                                           suministrado por la bomba es pequeña, por lo
                                                           tanto, la presión en el circuito es casi igual a la
                                                           carga establecida del resorte (2).

30                                                                                                D155AX-6
10 Estructura, función, y estandar de mantenimiento                                          GSN00607-00



Control del flujo de aceite

1.   Válvula de la dirección
1)   En “retener”

         Palanca PCCS
          (Dirección)
                                                                                        Válvula auto-re-
                                                                                        ductora de presión




         Controlador




                        Válvula PC




                        Válvula LS
                                     Bomba HSS


Función                                               l   La cámara (G) es drenada a través de la
l  El uso del circuito CLSS (Sistema sensor de            cámara (H) hacia la cámara (F).
   carga de centro cerrado) hace posible el           l   Debido a que la presión de la bomba está
   control de flujo del aceite por medio del ajuste       actuando en el extremo izquierdo del carrete
   del área de apertura del carrete comandado             (3) de la válvula prioritaria de la dirección, ella
   por la válvula PPC, sin tener en cuenta la             comprime el resorte (4) y lo mueve hacia la
   carga.                                                 derecha hasta la posición del recorr ido
                                                          máxima.
Operación                                             l   En estas condiciones, el área de la abertura
l  Cuando el carrete de dirección (1) se                  del carrete de dirección (1) se encuentra en su
   encuentra en posición RETENER (HOLD), la               punto mínimo.
   presión de descarga de la bomba es enviada
   desde la cámara (A) a través de la ranura en el
   carrete (3) de la válvula de prioridad de la
   dirección, y pasa a través de la cámara (B)
   hacia la cámara (C).

D155AX-6                                                                                                     31
GSN00607-00                                                 10 Estructura, función, y estandar de mantenimiento


2)    Cuando desee girar a la izquierda
          Palanca PCCS
           (Dirección)
    GIRO A LA
    IZQUIERDA
                                                                                                  Válvula auto-reductora
                                                                                                  de presión




           Controlador




                         Válvula PC




                         Válvula LS
                                      Bomba HSS



•     PLS =Presión diferencial entre los orificios (K)          l   Las cámaras (C) y (D) están conectadas, y el aceite
             y (J) = 2.0 MPa {20 kg/cm2}                            proveniente de la bomba fluye a través de los
•     PLS' =Presión diferencial entre los orificios I e D           orificios (A), (B), (C), y (D) hacia el motor HSS (6).
•     PLS C PLS'                                                l   Al mismo tiempo, la carga de presión en la
                                                                    cámara (D) pasa a través del orificio LS (5) y la
Operación                                                           cámara (H), y es enviada a la cámara (G). El
                                                                    también es enviado desde el circuito LS, (O)
l  Cuando la palanca PCCS es operada para
                                                                    hacia la válvula LS de la bomba.
   girar la máquina hacia la izquierda, la presión
                                                                l   La condición de presión del carrete (3) de la
   piloto (PI) actúa en el extremo derecho del
                                                                    válvula de compensación de presión es la presión
   carrete (1) a través de la válvula EPC.
                                                                    de la cámara (B), la presión C de la cámara (C), la
l  Cuando la presión se vuelve mayor que la
                                                                    presión C de la cámara (G), la presión C de la
   carga establecida por el resorte (2), el carrete
                                                                    cámara (D), por lo tanto el carrete (3) de
   de la dirección (1) inicia su movimiento hacia
                                                                    compensación de presión es controlado por la
   la izquierda. El queda balanceado en una
                                                                    presión diferencial del carrete de la dirección (1)
   posición que iguala la presión piloto (P1).
                                                                    (presión de la cámara de presión (C) - presión de
                                                                    la cámara (D)), y se balancea con el resorte (4).


32                                                                                                               D155AX-6
10 Estructura, función, y estandar de mantenimiento                     GSN00607-00


l      Si el flujo del aceite es muy grande, la presión
       diferencial del carrete de dirección (1) se
       vuelve mayor, entonces, el carrete de la
       válvula (3) se mueve en dirección hacia el
       estrangulador del flujo de aceite.
l      por otro lado, si el flujo de aceite es muy
       pequeño, el carrete (3) de la válvula de
       compensación de presión se mueve en la
       dirección para incrementar el flujo de aceite.
l      La válvula LS de la bomba es controlada, por
       lo tanto la presión diferencial entre la presión
       de descarga de la bomba P y presión LS,
       (Presión diferencial LS: PLS) permanece
       constante, por lo tanto, fluye una cantidad
       adecuada de aceite para asegurar que la
       perdida de presión en la válvula de control
       ( PLS') sea igual a PLS.
l      La perdida de presión en la válvula de control
       es determinada por el área de apertura del
       carrete de dirección (1), por lo tanto, el flujo de
       aceite iguala la aper tura del carrete de
       dirección (1).
l      El retorno del flujo del aceite proveniente del
       motor HSS (6), pasa a través de la cámara (E)
       y la cámara (F), y es drenado.

                     Recorrido del carrete




          Area de apertura                     Presión de salida
          del carrete                          EPC PI




                                     Recorrido del carrete constante

    Constante




                                                  Carrete (3) actuado



                                                  Cantidad de flujo




D155AX-6                                                                        33
GSN00607-00                                           10 Estructura, función, y estandar de mantenimiento


2.     Válvula del equipo de trabajo
       (Levantamiento de la hoja topadora, inclinación de la hoja topadora, levantamiento del
       desgarrador, inclinación del desgarrador)
H      El diagrama muestra la válvula de levantamiento de la hoja y la válvula de la dirección.

                               Palanca PCCS
                                   (Hoja)
                Palanca PCCS
                 (Dirección)




                               Controlador




                Controlador
                                     Acumulador




                                     Válvula auto-
                                     reductora
                                     de presión


     Cilindro de
     levantamiento




         Hoja




                        Válvula PC




                        Válvula LS
                                          Bomba HSS




34                                                                                             D155AX-6
10 Estructura, función, y estandar de mantenimiento     GSN00607-00


Operación
l  Cuando el carrete de levantamiento de la hoja
   (1) está en la posición "retener", la presión de
   descarga de la bomba (presión de descarga)
   es enviada hacia las cámaras (D) y (D').
l  No hay formación de presión en las cámaras
   (H) y (H'); de manera que, el carrete (3) de la
   válvula compensadora de presión y el carrete
   (4) de la válvula prioritaria de la dirección son
   empujados totalmente hacia la derecha.
l  La presión de la bomba pasa a través de las
   cámaras (A) y (B) del carrete de la válvula
   prioritaria de la dirección (4), y es enviada a la
   cámara (C) de la válvula de levantamiento de la
   hoja. Desde allí, ella va a través de la cámara
   (D) y de la cámara (E) hacia la cámara (F).
l  De la misma forma como se explica en el
   tópico “(1) Válvula de dirección”, la posición
   del carrete (3) de la válvula de compensación
   d e presión e s d eter minad a a ig ualar la
   apertura del carrete (1) de levantamiento de la
   hoja, y el flujo de aceite es determinado para
   que la perdida de presión de la válvula de
   control sea igual a la presión diferencial ( LS)
   de la válvula LS de la bomba.




D155AX-6                                                        35
GSN00607-00                                             10 Estructura, función, y estandar de mantenimiento


3.      Disificando la salida se controla cuando desciende la hoja topadora bajo su propio peso
                         Palanca PCCS
                             (Hoja)
                     ELEVAR
                     BAJAR
         Palanca PCCS
          (Dirección)




                          Controlador




           Controlador

                                      Acumulador




                                      Válvula auto-
                                      reductora
                                      de presión


     Cilindro de
     levantamiento




        Hoja




                         Válvula PC




                         Válvula LS
                                            Bomba HSS




36                                                                                               D155AX-6
10 Estructura, función, y estandar de mantenimiento         GSN00607-00


Función
l  Si desciende la hoja topadora bajo su propio
   peso, el flujo de aceite de retorno del cilíndro
   de levantamiento de la hoja es controlado por
   el area de aper tura del carrete de
   levantamiento de la hoja (1).

Operación
l  Cuando la presión piloto (PI) abre el orificio del
   carrete de levantamiento de la hoja (1), debido
   al peso de la hoja, el aceite que se encuentra
   en la parte superior del cilindro pasa a través
   de los orificios (A), (B), (C) y (D) y es drenado
   hacia el tanque.
l  El flujo del aceite en retorno procedente del
   cilindro de elevación de la hoja es acelerado
   por el área de la abertura entre los orificios (A)
   y (B), por lo que queda controlada la velocidad
   de descenso.
l  El aceite presurizado que fluye desde el
   extremo de la parte superior del cilindro de
   levantamiento de la hoja pasa desde el circuito
   de drenaje a través de la válvula de succión (2)
   y es suministrado al extremo inferior del
   cilindro de levantamiento de la hoja.
l  El aceite descargado por la bomba pasa a
   través de los orificios (A'), (B'), (C'), (D') y (E'),
   y es condu cido a l fond o d el cilind ro de
   levantamiento.




D155AX-6                                                            37
GSN00607-00                                           10 Estructura, función, y estandar de mantenimiento


4.    Disificando la salida se controla cuando desciende la hoja topadora bajo su propio peso
     (Palanca del equipo de trabajo en "flotación (Float)")
                            Palanca PCCS
                                (Hoja)
                      ELEVAR
                      FLOTAR
         Palanca PCCS
          (Dirección)




                              Controlador




             Controlador
                                    Acumulador




                                    Válvula auto-
                                    reductora
                                    de presión



 Cilindro de
 levantamiento




      Hoja




                       Válvula PC




                           Válvula LS
                                          Bomba HSS




38                                                                                             D155AX-6
10 Estructura, función, y estandar de mantenimiento     GSN00607-00


Función
l  Cuando la válvula de levantamiento de la hoja
   está en posición FLOTAR (FLOAT), el orificio
   del cilindro y el orificio de drenaje están
   conectados para poner el circuito en una
   condición de no-carga.
l  Cuando la válvula de levantamiento de la hoja
   está en condición de FLOTAR (FLOAT), el
   pasaje de la bomba y los orificios del cilindro
   (A3) y (B3) están separados, por lo tanto, se
   pueden operar las otras válvulas de control.

Operación
l  Cuando la palanca de control del equipo de
   trabajo está en posición "bajar" y el botón de
   "flotar" es oprimido, la presión de la válvula
   (PA3) de la válvula EPC se vuelve 3.4 MPa {35
   kg/cm2 o más, y el carrete de levantamiento (1)
   es movido a la posición de recorrido máximo.
l  Los orificios (A3) y (B3) y el pasaje LS (O)
   quedan todos conectados con el circuito de
   drenaje, por lo tanto, no hay carga en el
   cilindro de levantamiento de la hoja.
l  Si el cilindro es comandado por el peso de la
   hoja de empuje, el aceite que está entrando
   proveniente del orificio (A3) fluye hacia los
   orificios (A), (B), (B') y (A'), mientras le resto
   del aceite presurizado fluye a través de los
   orificios (C) y (D), para ser drenado.
l  El flujo del aceite es estrangulado por el área
   de apertura entre los orificios (A) y (B) del
   carrete de levantamiento de la hoja (1), y la
   velocidad del cilindro es controlada.
l  La cámara (E) del circuito de la bomba y los
   orificios (A3) y (B3) están separados, y la
   presión (P) de descarga de la bomba se forma
   en la cámara (E), por lo tanto, es posible
   efectuar operaciones compuestas con otras
   válvulas de control.




D155AX-6                                                        39
GSN00607-00                                             10 Estructura, función, y estandar de mantenimiento


En alivio
1. Válvula de la dirección
H El diagrama muestra la condición en alivio para la dirección LS de la válvula de alivio (5)

        Palanca PCCS            Palanca PCCS
         (Dirección)                (Hoja)

 GIRAR A LA
 IZQUIERDA




                                 Controlador




            Controlador                Acumulador




                                       Válvula auto-
                                       reductora
                                       de presión


     Cilindro de
     levantamiento




          Hoja




                          Válvula PC




                            Válvula LS
                                            Bomba HSS




40                                                                                               D155AX-6
10 Estructura, función, y estandar de mantenimiento                                          GSN00607-00


•   P1 = P3 + P4 = Presión diferencial entre los orificios (M) y (E)
•   P2 = Presión diferencial entre los orificios (E) y (N)
•   P3 = Presión diferencial entre los orificios (M) y (B)
•   P4 = Presión diferencial entre los orificios (B) y (E)
•   LS = P1 + P2 = Presión diferencial entre los orificios (M) y (N) = 2.0 MPa {20 kg/cm2}

Función
l  Esto establece la presión máxima cuando el
   motor HSS (7) está funcionando.

Operación
l  Si se mueve el carrete de dirección (1)y se
   aumenta la presión del motor (7) HSS, la aguja
   de la válvula de alivio (5) LS de la dirección
   comenzará a abrirse y el aceite se drenará
   desde LS hacia el circuito (O). (Orificios (E),
   (F), (G), (J), (K) y (L))
l  Como resultado, habrá una caída de presión
   en el pasaje LS (O), iniciando desde el agujero
   sensor LS (F), y P2 se volverá más grande.
l  Por la misma razón, si la presión en la cámara
   (I) e (H) cae, el carrete (2) de la válvula
   prioriratia de dirección empujará contra el
   resorte (3) y se moverá hacia la derecha, y
   reducirá las aperturas entre las cámaras (B) y
   (C), por lo tanto el flujo entre las cámaras (B) y
   (C) será estrangulado y P4 se volverá más
   grande.
l  Debido al control del plato oscilante de la
   bomba, el circuito del sistema es balanceado a
   una presión de circuito, la cual hace que la
   perdida de presión generada por el flujo de la
   válvula de alivio (5), P1 + P2, iguale la
   presión diferencial LS ( LS).
l  Cuando esto sucede, la válvula de la bomba
   LS detecta la presión diferencial generada por
   la válvula de alivio LS (5), y mueve el plato de
   vaivén de la bomba de la posición máxima a la
   mínima. La bomba del plato ondulante es
   balanceada a la posición donde la presión
   diferencial LS es 2.0 MPa {20 kg/cm2}.
l  Cuando la bomba está en el ángulo del plato
   de vaivén mínimo (mínimo flujo de aceite), si el
   flujo de aceite es mayor que el flujo de aceite
   de alivio LS + el escape en cualquier parte, la
   presión es confinada en el circuito de la bomba
   (entre la bomba y las cámaras (A) y (B), por lo
   tanto, crece la presión diferencial LS.
l  Si la presión diferencial sobrepasa la presión
   establecida para la válvula de descarga (4), la
   válvula de descarga actúa para aliviar el
   exceso de flujo de aceite y balancear el
   circuito.




D155AX-6                                                                                             41
GSN00607-00                                         10 Estructura, función, y estandar de mantenimiento



2.   Levantamiento de la hoja topadora, inclinación de la hoja topadora, levantamiento del
     desgarrador e inclinación del desgarrador
H    El diagrama muestra la condición en alivio para la válvula de alivio LS del equipo de trabajo (5) con el
     final del recorrido de inclinación de la hoja topadora.
                            Palanca PCCS
                                (Hoja)
     Palanca PCCS INCLINACION
      (Dirección) IZQUIERDA




                                Controlador



     Controlador
                                Acumulador




                                Válvula auto-
                                reductora
                                de presión


                   Cilindro de
                   inclinación




         Hoja




                   Válvula PC




                   Válvula LS
                                       Bomba HSS




42                                                                                                D155AX-6
10 Estructura, función, y estandar de mantenimiento                                          GSN00607-00


•   P1 = P3 + P4 = Presión diferencial entre los orificios (M) y (P)
•   P2 = Presión diferencial entre los orificios (P) y (N)
•   P3 = Presión diferencial entre los orificios (M) y (B)
•   P4 = Presión diferencial entre los orificios (B) y (P)
•   LS = P1 + P2 = Presión diferencial entre los orificios (M) y (N) = 2.0 MPa {20 kg/cm2}

Operación
l  Si el carrete de inclinación de la hoja de
   empuje (1) es movido, y la presión en el
   cilindro de inclinación de la hoja se vuelve
   mayor, el cabezal de la válvula de alivio LS del
   equipo de trabajo iniciará su apertura y el
   aceite del circuito LS será drenado (O).
   (Orificios (E), (F), (G), (J), (K) y (L))
l  Como resultado, habrá una caída de presión
   en el pasaje LS (O), iniciando desde el agujero
   sensor LS (F), y P2 se volverá más grande.
l  Por la misma razón, si la presión en la cámara
   (I) e (H) cae, el carrete (2) de la válvula de
   compensación de presión empujará contra el
   resorte (3) y se moverá hacia la derecha, y
   reducirá las aperturas entre las cámaras (B) y
   (C), por lo tanto el flujo entre las cámaras (B) y
   (C) será estrangulado y P4 se volverá más
   grande.
l  Debido al control del plato oscilante de la
   bomba, el circuito del sistema es balanceado a
   una presión de circuito, la cual hace que la
   perdida de presión generada por el flujo de la
   válvula de alivio (5) del equipo de trabajo, P1
   + P2, iguale la presión diferencial LS ( LS).
l  Cuando esto sucede, la válvula de la bomba
   LS detecta la presión diferencial generada por
   la válvula de alivio LS (5) del equipo de
   trabajo, y mueve el plato de vaivén de la
   bomba de la posición máxima a la mínima. La
   bomba del plato ondulante es balanceada a la
   posición donde la presión diferencial LS es
   2.0 MPa {20 kg/cm2}.
l  Cuando la bomba está en el ángulo del plato
   de vaivén mínimo (mínimo flujo de aceite), si el
   flujo de aceite es mayor que el flujo de aceite
   de alivio LS + el escape en cualquier parte, la
   presión es confinada en el circuito de la bomba
   (entre la bomba y las cámaras (A) y (B), por lo
   tanto, crece la presión diferencial LS.
l  Si la presión diferencial sobrepasa la presión
   establecida para la válvula de descarga (4), la
   válvula de descarga actúa para aliviar el
   exceso de flujo de aceite y balancear el
   circuito.




D155AX-6                                                                                             43
GSN00607-00                                          10 Estructura, función, y estandar de mantenimiento


3.   Operación compuesta de dirección e inclinación de la hoja
H    El diagrama muestra la condición en alivio para la válvula de alivio LS (4) y (5) en dirección calada con
     el final del recorrido de inclinación de la hoja topadora.
                             Palanca PCCS
     Palanca PCCS                (Hoja)
      (Dirección)
                     INCLINACION
                     IZQUIERDA




                                  Controlador



       Controlador                Acumulador




                                  Válvula auto-
                                  reductora
                                  de presión


                      Cilindro de
                      inclinación




          Hoja




                     Válvula PC




                     Válvula LS
                                         Bomba HSS




44                                                                                                 D155AX-6
10 Estructura, función, y estandar de mantenimiento        GSN00607-00


• = P - P2
• PO = Presión diferencial entre los orificios (H) y (K)
• Presión P2 = LSO + PO

Función
l  Cuando el carrete de la dirección (1) y el
   carrete de inclinación de la hoja (2) se alivian
   al mismo tiempo, la presión de la bomba es
   separada mediante la válvula compensadora
   de presión (3) que se encuentra en la válvula
   de inclinación de la hoja y la presión del orificio
   se mantiene a un valor constante.

Operación
l  Si el motor HSS (6) alcanza la condición de
   calado, aumenta la presión por carga y se
   activa la válvula de alivio LS (4) de la válvula
   de la dirección y se corta el sistema.
l  (Para detalles, vea " 1. Válvula de la dirección".
l  Cuando esto sucede, la presión de la
   bombaes mantenida en 38.2 MPa {390 kg/
   cm2}, y esto es emviado a la cámara (G) de la
   válvula de inclinación de la hoja.
l  Cuando se opera el carrete de inclinación de la
   hoja (2) y la carga sobre la válvula de
   inclinación de la hoja es superior, se activa la
   válvula de alivio LS (5), y el flujo del aceite
   drenado (Q1) fluye hacia LS circuito (O).
l  Como resultado, se genera un diferencial de
   presión en los costados derecho e izquierdo
   de la válvula (3) compensadora de presión por
   LS acelerador (M) del carrete (2) de inclinación
   de la hoja y lo mueve en todo su recorrido
   hacia la derecha.
l  Cuando esto pasa, la apertura entre la cámara
   (D) y (E) es estrangulado al tamaño mínimo
   (bomba de presión separada).
l  El flujo del aceite (Q1) es determinado por la
   presión de descarga de la bomba (P) y la
   perdida de presión total (P-LSO) de los
   orificios (C), (D), (E), (F), (G) (I), (J), y (K).
l  Adicionalmente, la presión (P2) (la presión en
   la cámara H) se vuelve el total (LSO + PO)
   de la pérdida de presión del circuito de los
   orificios (H), (I), (J) y (K) y la presión regulada
   del la válvula de alivio LS (5) del equipo de
   trabajo.




D155AX-6                                                           45
GSN00607-00                                         10 Estructura, función, y estandar de mantenimiento


Operaciones combinadas
1. Válvula de la dirección y del equipo de trabajo
H El diagrama muestra la condición cuando la dirección y las válvulas de levantamiento de la hoja topa-
   dora son operadas al mismo tiempo.
                           Palanca PCCS
     Palanca PCCS              (Hoja)
      (Dirección)
                      LEVANTAR
                      ELEVAR




                             Controlador




        Controlador
                                   Acumulador




                                   Válvula auto-
                                   reductora
                                   de presión



 Cilindro de
 levantamiento




      Hoja




                      Válvula PC




                      Válvula LS
                                        Bomba HSS




46                                                                                           D155AX-6
10 Estructura, función, y estandar de mantenimiento                                                          GSN00607-00


Función                                                               Cuando el plato de vaivén de la bomba no alca-
l  La válvula de la dirección está equipada con                       nza el ángulo máximo.
   un carrete (3) de la válvula de prioridad de
                                                                      l   Cuando el flujo máximo de aceite proveniente
   dirección; de manera que si se operan al
                                                                          de la bomba es mayor que el total del flujo de
   mismo tiempo la válvula de la dirección y la
                                                                          aceite demandado por la válvula de dirección y
   válvula del equipo de trabajo,la válvula de la
                                                                          la válvula del equipo de trabajo, un flujo de
   dirección tiene prioridad en el flujo del aceite y
                                                                          aceite que iguale la apertura del carrete (1),
   el resto del aceite descargado por la bomba va
                                                                          fluye hacia válvula de dirección.
   hacia la válvula del equipo de trabajo.
                                                                      l   Un caudal de aceite determinado por la
                                                                          presión de descarga de la bomba, la presión
Operación
                                                                          por carga y el área de la abertura del carrete,
l  Cuando el carrete (1) de la dirección es                               fluye hacia la válvula del equipo de trabajo.
   accionado por la presión de salida (P1) y hay
   un flujo de aceite, se genera un diferencial de                    Cuando el plato de vaivén de la bomba está en
   presión entre las cámaras (C) y (D).
                                                                      el ángulo máximo.
l  La válvula (3) de prioridad de la dirección es
   controlada por este diferencial de presión y al                    l    Cuando el flujo de aceite máximo proveniente
   mismo tiempo, el ángulo del plato oscilante de                          de la bomba es menor que el total de flujo
   la bomba queda controlado en PLS = 2.0                                  demandado por la válvula de dirección y la
   MPa {20 kg/cm 2 }, y queda fijado el flujo del                          válvula del equipo de trabajo.
   aceite hacia la válvula de la dirección .
                                                                      1)    Cuando la carga de la válvula de dirección Z
l  Para detalles, vea " 1. Válvula de la dirección"
   del "Control del flujo de aceite".                                      carga de la válvula del equipo de trabajo.
l  En esta condición, si se opera el carrete de                       l    Una cantidad de aceite que iguale la apertura
   levantamiento de la hoja topadora del equipo                            del carrete (1), fluye hacia válvula de dirección,
   de trabajo (2), la presión de descarga de la                            y el aceite remanente fluye hacia la válvula del
   bomba desciende momentariamente.                                        equipo de trabajo.
l  En este punto, el diferencial de presión entre
                                                                      2)   Cuando la carga de la válvula de dirección
   las cámaras (C) y (D) se vuelve pequeño, y
                                                                          >carga de la válvula del equipo de trabajo.
   válvula de prioridad de la dirección (3) es
   movida a la izquierda por la presión en la                         l   La presión P de la bomba de descarga es
   cámara (E) en dirección hacia el estrangulador                         determinada por la carga sobre la válvula de la
   de la apertura de la válvula del equipo de                             dirección, pero en estas condiciones, si se
   trabajo.                                                               opera la válvula del equipo de trabajo con una
                                                                          carga inferior, la diferencia de presión hará que
l  Al mismo tiempo, PLS se vuelve pequeño,
                                                                          el aceite trate de fluir hacia la válvula del
   asi que el ángulo del plato de oscilante de la
                                                                          equipo de trabajo y hará descender la presión
   bomba se mueve en dirección hacia el máximo
                                                                          de descarga de la bomba.
   para sumistrar flujo de aceite para reponer la
   cantidad de presiones caida.                                       l   La válvula prioritaria de dirección (3) aumenta
                                                                          el tamaño de la aper tura del systema de
                       Apertura hacia la válvula de dirección
                                                                          dirección, mientras que al mismo tiempo
                                                                          disminuye el tamaño de la apertura del equipo
    Area de apertura




                                                                          de trabajo para asegurar el flujo de aceite al
                                                                          sistema de dirección.
                                                                      l   Bajo estas condiciones, el flujo del aceite
                                                                          queda dividido en proporción a la diferencia de
                                          Apertura hacia la válvula
                                          del equipo de trabajo           presiones entre la presión diferencial (P) –
                                                                          (P1) y la presión diferencia (P) – (P2).
                                                                      Cuanto mayor sea (P1) – (P2), menor será el flujo
                                                                      de aceite hacia el sistema de dirección.

                                              Recorrido




D155AX-6                                                                                                                 47
GSN00607-00                                                     10 Estructura, función, y estandar de mantenimiento


2.     Operación compuesta del levantamiento e inclinación de la hoja de empuje
H      El diagrama muestra la condición cuando el levantamiento y la inclinación de la hoja topadora son oper-
       adas al mismo tiempo.

                          Palanca PCCS
                              (Hoja)
           LEVANTAR         INCLINAC.
           ELEVAR           IZQUIERDA


     Palanca PCCS
      (Dirección)




                    Controlador      Controlador




      Controlador




                                    Acumulador




                                      Válv. auto-
                                      reductora
                                      de presión




                                  Válvula PC




                                   Válvula LS
                                                    Bomba HSS




48                                                                                                       D155AX-6
10 Estructura, función, y estandar de mantenimiento                                            GSN00607-00


Función                                                       idad al flujo de aceite para la válvula de
l  El consiste en un circuito paralelo, por lo tanto,         inclinación de la hoja. Adicionalmente, el flujo
   cuando se efectúan operaciones compuestas,                 de aceite demandado por la válvula de incli-
   el flujo del aceite es dividido de acuerdo al              nación de la hoja es menor, por lo tanto es jus-
   tamaño de la apertura de cada carrete.                     tamente lo mismo que si se diera la prioridad
                                                              al flujo de aceite para la válvula de inclinación
Operación                                                     de la hoja.
l  Cuando el carrete de inclinación de la hoja (1)
   y el carrete de elevación de la hoja (2) estan         Cuando la presión (P2) = (P3)
   en la posición de SOSTEN “HOLD” o son                  (P) – (P2) .. (P) – (P3), entonces un caudal de
                                                                      =
   operados, la válvula prioritaria de dirección (3)      aceite proporcional al tamaño de la apertura del
   es empujada completamente hacia la derecha,            carrete es distribuido a cada carrete.
   y el tamaño de la aper tura del area
   decreciente está a su máximo.
l  El carrete de inclinación de la hoja (1) y el
   carrete de levantamiento de la hoja (2) son
   actuados por las presiones de salida (PA2) y
   (PB3) de la válvula PPC, y cada una es
   balanceada a una posición que iguale su
   propia presión de salida de la válvula EPC.

Cuando la presión (P2) ® (P3)
l  La presión de carga de la válvula de
   levantamiento de la hoja (P3) es enviada a la
   válvula LS de la bomba a través del pasaje LS
   (O).

1)   Cuando el plato de vaivén de la bomba no
     alcanza el ángulo máximo.
l    Cuando el flujo máximo de aceite proveniente
     de la bomba es mayor que el total del flujo de
     aceite demandado por la válvula de inclinación
     de la hoja y la válvula de levantamiento de la
     hoja, un flujo de aceite que iguale las
     aperturas de los carretes, fluye hacia ambas
     válvulas, la de inclinación de la hoja y la de
     levantamiento de la hoja.

2)    Cuando el plato de vaivén de la bomba está
     en el ángulo máximo.
l    Cuando el flujo de aceite máximo proveniente
     de la bomba es menor que el total de flujo
     demandado por la válvula de inclinación y la
     válvula de levantamiento de la hoja, el flujo de
     aceite de la válvula de inclinación y la válvula
     de levantamiento de la hoja es dividido de
     acuerdo a la presión diferencial (PO) – (P2) y
     la presión diferencial (PO) – (P3).
l    En otras palabras, fluye más aceite hacia (P2)
     cuando la carga es pequeña.

H    En los casos donde la hoja topadora es ele-
     vada en el aire y la válvula de inclinación y la
     válvula de levantamiento de la hoja (para ele-
     var) son operadas al mismo tiempo, la presión
     de carga de la válvula de inclinación es menor
     que la presión de carga de la válvula de levan-
     tamiento de la hoja, por lo tanto, se le da prior-


D155AX-6                                                                                                   49
GSN00607-00                                           10 Estructura, función, y estandar de mantenimiento


Sistema actual de la válvula de descarga
H El diagrama muestra la condición con la válvula de retención (3) pre-establecida abierta, inmediata-
    mente después de que la válvula de levantamiento de la hoja topadora ha sido operada.
                           Palanca PCCS
                               (Hoja)
                    LEVANTAR
                    ELEVAR
         Palanca PCCS
          (Dirección)




                            Controlador




             Controlador
                                   Acumulador




                                   Válvula auto-
                                   reductora
                                   de presión



 Cilindro de
 levantamiento




      Hoja




                      Válvula PC




                      Válvula LS
                                          Bomba HSS




50                                                                                             D155AX-6
10 Estructura, función, y estandar de mantenimiento    GSN00607-00


Función
l  Esto mejora la respuesta del sistema
   incluyendo el plato oscilante de la bomba y la
   válvula de compensación de presión, debido al
   envío de la presión piloto (presión básica de la
   válvula EPC) hacia el circuito LS, y
   compensando el crecimiento de la presión en
   el circuito LS.

Operación
l  Cuando el carrete de levantamiento de la hoja
   (1) está en la posición RETENER (HOLD), la
   presión piloto P1 (presión básica de la válvula
   EPC), es enviada a través de la válvula de
   retención (3) hacia la cámara (F) de la válvula
   de compensación de presión. Esta presión es
   llamada presión pre-establecida (P2).
l  La presión de descarga (P) está siendo
   enviada a la cámara (B), pero (P1) + (F0) > (P)
   (F0: carga del resorte (4)), entonces el carrete
   de compensación de presión (2) se mueve
   hacia la izquierda y el tamaño de la apertura
   entre (A) y (B) se vuelve el máximo.
l  Cuando el carrete de levantamiento de la hoja
   (1) es conmutado, la presión de descarga (P)
   fluye inmediatamente a través de las cámaras
   (A), (B), (C), (D) y (E) hacia el cilindro de
   levantamiento de la hoja, por lo tanto, la
   presión en el orificio comienza a subir y el
   lapso de demora se vuelve menor.
l  Al mismo tiempo, la presión preestablecida
   (P2) es suministrada al circuito LS (O), y se
   aumenta la presión en el circuito LS.
l  Se cierra la válvula de descarga (7), y el aceite
   es enviado hacia la válvula LS de la bomba
   para mejorar la respuesta del ángulo del plato
   de vaivén de la bomba. Esto hace posible la
   reducción del tiempo de respuesta para dar el
   flujo de aceite necesario.




D155AX-6                                                       51
GSN00607-00                                               10 Estructura, función, y estandar de mantenimiento



Válvula pistón                                       1
Cilindro para levantamiento de la hoja
topadora
Descripción
l  La válvula del pistón está instalada en el pistón
   del cilindro de levantamiento de la hoja
   topadora. Cuando el pistón alcanza el final de
   su re corr ido, la válvula libera el aceite
   proveniente de la bomba hidráulica para
   reducir la presión de aceite ejercida en el
   pistón.
   Cuando la hoja topadora es inclinada, la hoja
   está sujeta a una fuerza torsional debido a la
   posición desigual de los pistones en los dos
   cilindros; por ejemplo, cuando el pistón de un
   lado continúa moviéndose mientras el pistón
   del otro lado ha alcanzado el final de su
   recorrido.
   Las válvulas del pistón están instaladas para
   prevenir que ocurra la fuerza torsional.
   Cuando uno de los pistones alcanza el final de
   su recorrido, se abren sus válvulas para liberar
   la presión del aceite.
   Adicionalmente, las válvulas del pistón alivian
   el impacto que ocurre cuando el pistón hace
   contacto con la cabeza o el fondo del cilindro y
   sirve para reducir la sobrecarga de presión
   subsiguiente en el cilindro, dejando escapar el
   aceite del cilindro antes de que el pistón
   alcance el final de su recorrido.

Operación
1. Válvula del pistón CERRADA (CLOSED)
   El aceite presurizado proveniente de la bomba
   hidráulica, actúa en el pistón (2) y en la válvula
   del pistón (3).
   La válvula del pistón (3) es empujada en la
   dirección de la flecha hasta que el asiento (4)
   de la válvula del pistón llegue a tener un
   contacto cercano con la sección ahusada, esto
   causa que la presión en el cilindro se eleve y
   mueva el pistón (2) en la dirección de la flecha.

2.   Válvula del pistón ABIERTA (OPEN)
     Inmediatamente antes de que el vástago del
     pistón (1) alcance el final de su recorrido, la
     punta de la válvula (6) hace contacto con el
     fondo del cilindro, por lo tanto, la válvula (6) y
     la válvula del pistón (3) se detienen en esa
     posición y no se mueven más. Solamente el
     pistón (2) se mueve más allá.
     Cuando esto pasa, el aceite contenido en la
     cabeza del cilindro, el cual ha sido sellado por
     la válvula pistón (3), se escapa por los
     asientos de la válvula del pistón (4) y (5) y deja
     de crecer la presión en el interior del cilindro.



54                                                                                                 D155AX-6
GSN00607-00                                       10 Estructura, función, y estandar de mantenimiento



Válvula de caida rápida                       1
(Cilindro para levantamiento de la hoja topadora)




56                                                                                         D155AX-6
10 Estructura, función, y estandar de mantenimiento                                                           GSN00607-00


IQDV:Corriente eléctrica para el interruptor QDV
PB1:Hacia la base del cilindro de levantamiento izquierdo de la hoja
PB2: Hacia la base del cilindro de levantamiento derecho de la hoja
PH1:Hacia la cabeza del cilindro izquierdo de levantamiento de la hoja
PH2:Hacia la cabeza del cilindro derecho de levantamiento de la hoja
PP: Orificio de presión básica de la válvula EPC (proveniente de la válvula autoreductora de presión)
TS: Sello del orificio de drenaje
VB: Desde la válvula de control, hoja topadora, ELEVAR
VH: Desde la válvula de control, hoja topadora, “bajar”

1.    Cuerpo
2.    Carrete principal
3.    Plato
4.    Cuerpo
5.    Carrete de la válvula selectora
6.    Válvula EPC

                                                                                                                Unidad: mm
No.       Itemes a comprobar                                         Criterio                                   Solución
                                      Tamaño                  Tolerancia          Holgura       Límite de
         Espacio libre entre el       estándar                                    estándar       holgura
                                                        Eje           Agujero
 7    carrete principal y el cuerpo
              de la válvula                           -0.002          +0.010       0.008 –
                                         φ36                                                      0.015        Reemplace
                                                      -0.007          +0.010        0.010
       Holgura entre el carrete de
                                                      -0.010          +0.018       0.010 –
 8      la válvula selectora y el         φ6                                                       0.02
                                                      -0.022          +0.010        0.015
           cuerpo de válvula



                                                                                                                Unidad: mm
No.       Itemes a comprobar                                          Criterio                                  Solución
                                                   Tamaño estándar                 Límite de reparación
                                      Largo libre x
                                                     Largo de        Carga de                    Carga de
                                       Diámetro                                   Largo libre
         Resorte de retorno del                     instalación     instalación                 instalación
 9                                      exterior
           carrete principal                                                                                    Sustituir el
                                                                       449 N                      359 N       resorte si está
                                       76.4 x 27        69.5                          —
                                                                     {45.8 kg}                  {36.6 kg}        dañado o
                                                                                                                deformado.
         Resorte de retorno del
                                                                       97 N                      77.6 N
 10       carrete de la válvula       20.9 x 13.8       12.5                          —
                                                                     {9.89 kg}                  {7.91 kg}
                selectora




D155AX-6                                                                                                                 57
GSN00607-00                                           10 Estructura, función, y estandar de mantenimiento


1.   Condición de no circulación
l    Control preciso de descenso de la hoja (El recorrido de la palanca es menor del 70%.)
l    Modo QDV: DESACTIVADO (OFF)


                                             Hacia el motor                   Palanca PCCS
                                             del ventilador

                                                                     Controlador

                                            Válvula auto-            Válvula EPC
                                            reductora de presión



                                                          Bomba del
                                                          ventilador

                                                                                             Porción del carrete
                                                                                             selector de la válvula




      Cilindro de
      levantamiento
      de la hoja




        Hoja                                                                                             Porción del
                                                                                                         carrete
                                                                                                         principal




                                                                    Válvula de control


                                                                   Bomba HSS




Descripción                                                   l     Debido a que la válvula de reducción rápida
l  QDV: Abreviación de "Válvula de Reducción                        controla electrónicamente la operación de la
   Rápida (Quick Drop Valve)"                                       palanca PCCS, el controlador y la válvula EPC
l  La válvula de caida rápida está está instalada                   (c on la vá lvula QDV integral), es posible
   entre la válvula de control y el cilíndro de                     seleccionar ACTIVAR - DESACTIVAR (ON - OFF)
   levantamiento de la hoja.
l  Cuando la palanca de control de la hoja está               Operación
   en la posición de LOWER = BAJAR, la válvula                l  Debido a que la corriente de comando (X)
   de caida rápida impide un vacio en el extremo                 proveniente del controlador hacia la válvula
   del fondo del cilindro y acorta el lapso de                   EPC es de 0A, el carrete principal (2) no
   tiempo de excavación                                          cambia.
l  La velocidad de descenso de la hoja es                     l  Los circuitos entre los orificios (VH) y (PH) y
   decidida mayormente por el caudal de la                       los orificios (VP) y (PB), quedan cortados.
   descarga de la bomba. No obstante, puede                   l  La presión del aceite de la cabeza del cilindro
   aumentarse mediante la instalación de la                      de levantamiento fluye desde el orificio (VH)
   válvula de descenso rápido.                                   hacia el tanque (T) a través de la válvula de
                                                                 control.

58                                                                                                             D155AX-6
10 Estructura, función, y estandar de mantenimiento                                                         GSN00607-00


2.     Condición de circulación
l      Bajando la hoja de empuje (El recorrido de la palanca es más del 70%.)
l      Modo QDV: ACTIVADO (ON)


                                            Hacia el motor                      Palanca PCCS
                                            del ventilador

                                                                       Controlador

                                           Válvula auto-               Válvula EPC
                                           reductora de presión



                                                         Bomba del
                                                         ventilador

                                                                                               Porción del carrete
                                                                                               selector de la válvula




Cilindro de
levantamiento
de la hoja




     Hoja                                                                                                  Porción del
                                                                                                           carrete
                                                                                                           principal




                                                                      Válvula de control


                                                                  Bomba HSS


Operación                                                         l     El aceite presurizado que ha fluido del orificio
l  El controlador envía una corriente (X) de                            (PB) se une con el aceite presurizado
   comando de 1,000 mA hacia la válvula EPC y                           proveniente del orificio (VP) y fluye dentro del
   la presión piloto proveniente de la válvula EPC                      fondo del cilindro de levantamiento.
   es tomada por la cámara (a) del carrete                        l     La velocidad de bajada de la hoja de empuje
   principal.                                                           se aumenta por la cantidad de aceite que está
l  El carrete principal (1) es movido hacia la                          fluyendo dentro del fondo del cilindro de
   derecha y los circuitos entre el orificio (VH) y el                  levantamiento.
   orificio (PH), y el orificio (VP) y el (PV), quedan            l     Se previene el vacío en el fondo del cilindro de
   en condición de circulación.                                         levantamiento.
l  La mayoría del aceite presurizado que ha
   fluido del orificio (PH) hacia el orificio (VH),
   circula y fluye hacia el orificio (PB).




D155AX-6                                                                                                                 59
GSN00607-00                                            10 Estructura, función, y estandar de mantenimiento


3.    Desde la condición de circulación del descenso de la hoja a la condición de tensión de la hoja.
l     Bajando la hoja de empuje (El recorrido de la palanca es más del 70%.)
l     Modo QDV: ACTIVADO (ON)


                                           Hacia el motor                       Palanca PCCS
                                           del ventilador

                                                                       Controlador

                                          Válvula auto-                Válvula EPC
                                          reductora de presión



                                                        Bomba del
                                                        ventilador

                                                                                               Porción del carrete
                                                                                               selector de la válvula




    Cilindro de
    levantamiento
    de la hoja




      Hoja                                                                                                 Porción del
                                                                                                           carrete
                                                                                                           principal




                                                                      Válvula de control


                                                                     Bomba HSS



Operación                                                        l     El fondo del cilindro de levantamiento es
l  Bajo la condición de circulación del descenso                       conectado con el circuito entre el orificio (PB) y
   de la hoja, si la hoja se tensa, crece la presión                   el orificio (VB), esto permite que la hoja sea
   en el fondo del cilindro de levantamiento.                          tensada bajo la condición de "no circulación".
l  Si la presión del fondo del cilindro de
   levantamiento se vuelve de 3.43 MPa {35kg/
   cm2} o más, el carrete de la válvula selectora
   (2) se mueve hacia la izquierda.
l  La presión piloto proveniente de la válvula
   EPC es bloqueada y la presión en la cámara
   (a) del carrete principal (1) es conectada con
   el circuito de drenaje (TS).
l  El carrete principal (1) es movido hacia la
   derecha por la fuerza del resorte (3).



60                                                                                                               D155AX-6
10 Estructura, función, y estandar de mantenimiento   GSN00607-00



Válvula de auto-reducción de presión                           1




T:    Hacia el tanque
P1:   Proviene de la bomba
P2:   Hacia el motor del ventilador
PR:   Suministro para la válvula PPC y la válvula
      EPC.




D155AX-6                                                      61
GSN00607-00                                      10 Estructura, función, y estandar de mantenimiento




1.   Válvula (Válvula de secuencia)                  6.  Resorte (Principal de la válvula reductora de
2.   Resorte                                             presión)
3.   Tornillo                                        7. Válvula (Válvula de reducción de presión)
4.   Aguja                                           8. Resorte (válvula de seguridad)
5.   Resorte (Piloto de la válvula de reducción de   9. Bola
     presión)                                        10. Filtro




62                                                                                         D155AX-6
10 Estructura, función, y estandar de mantenimiento                                                            GSN00607-00




                                                                                                                  Unidad: mm
No.        Itemes a comprobar                                             Criterio                               Solución
                                                       Tamaño estándar                 Límite de reparación
                                             Largo libre x
                                                            Largo de      Carga de     Largo      Carga de
       Resorte (Principal de la               Diámetro
 11                                                        instalación   instalación    libre    instalación
    válvula reductora de presión)              exterior
                                                                           19.6 N                  17.7 N
                                             19.2 x 7.20        16.1                     —                       Sustituir el
                                                                          {2.0 kg}                {1.80 kg}
                                                                                                               resorte si está
                  Resorte                                                                                         dañado o
                                                                           28 N                    25.6 N
 12        (piloto de la válvula             17.8 x 7.20        12.7                     —                       deformado.
                                                                         {2.90 kg}                {2.60 kg}
          reductora de presión)
                                                                           200 N                    186 N
 13                 Resorte                  71.0 x 18.0        59.0                     —
                                                                         {20.4 kg}                {19.0 kg}
               Resorte (válvula de                                        61.7 N                   58.8 N
 14                                          16.1 x 7.80        13.4                     —
                  seguridad)                                             {6.30 kg}                {6.0 kg}

Función
l  la válvula reductora de autopresión reduce la
   la presión de descarga de la bomba del
   ventilador y suministra a la válvula PPC, la
   válvula EPC, etc. a medida de la presión del
   control.



 Orificio P1                                            Orificio P2




                                                        Orificio PR




                           Orificio T



                       Circuito hidráulico




D155AX-6                                                                                                                    63
GSN00607-00                                                10 Estructura, función, y estandar de mantenimiento


Operación
Al parar el motor (baja presión total)




                             Bomba del                                       Válvula PPC
                             ventilador

                                Válvula EPC




                Motor del
                ventilador




l    El resorte (6) empuja a su asiento la aguja
     cónica (5) y cierra el circuito entre los orificios
     (PR) y (T).
l    El resorte (7) empuja la válvula (8) hacia el
     lado izquierdo, y se abre el circuito entre el
     orificio (P1) y el orificio (P2).
l    El resorte (3) empuja la válvula (2) hacia el
     lado superior, y se cierra el circuito entre los
     orificios (P1) y (P2).




64                                                                                                  D155AX-6
10 Estructura, función, y estandar de mantenimiento                                     GSN00607-00


Cuando la presión de carga (P2) es más baja que la presión de salida (PR) de la válvula de auto-
reducción de presión.




                            Bomba del                              Válvula PPC
                            ventilador

                               Válvula EPC




               Motor del
               ventilador




l   El resorte (3) y la presión (PR) [0 MPa {0kg/         Entonces, la presión (P1) quedará reducida y
    cm2} en el momento que el motor para] mueve           ajustada a cierto valor de presión [presión
    la válvula (2) en dirección para cerrar el            regulada] con la abertura y es suministrada
    circuito entre los orificios (P1) y (P2). Cuando      como la presión (PR).
    el aceite hidráulico entra por el orificio (P1), se
    retiene la expresión [presión (P1) C fuerza del
    resorte (3) + (área d x presión (PR)], y la
    válvula autoreductora de presión ajustará las
    aperturas de los orificios (P1) y (P2), por lo
    tanto, la presión (P1) se puede mantener más
    alta que la presión (PR).
l   Si la presión (PR) crece sobre la presión pre-
    establecida, se abre el cabezal (5) y el aceite
    hidráulico fluye desde el orificio (PR) a través
    del agujero en el carrete (8) abriendo el
    cabezal (5) hacia el orificio (T) del tanque.
l   Por lo tanto, aparece la presión diferencial
    alrededor del orificio (a) del carrete (8), y éste
    carrete (8) se mueve desde del orificio (P1) en
    la dirección para cerrar la aper tura (PR).




D155AX-6                                                                                          65
GSN00607-00                                               10 Estructura, función, y estandar de mantenimiento


Al crecimiento de la presión de carga (P2)




                              Bomba del                                     Válvula PPC
                              ventilador


                                 Válvula EPC




                 Motor del
                 ventilador




l    Cuando crece la presión de carga (P2) debido                 Entonces, la presión (P1) quedará reducida y
     a la excavación u otras operaciones, se                      ajustada a cierto valor de presión [presión
     incrementa la entrega de la bomba y crece la                 regulada] con la abertura y es suministrada
     presión (P1). Entonces, la_expresión {(P1                    como la presión (PR).
     fuerza del > resorte (3) opresor + (d area PR
     presión)) se mantendrá y la válvula (2) se
     moverá hacia el lado inferior hasta el final de
     su recorrido. Como resultado, aumenta la
     abertura entre los orificios (P1) y (P2) y se
     reduce la resistencia al paso reduciendo la
     pérdida de potencia del motor.
l    Si la presión (PR) crece sobre la presión pre-
     establecida, se abre el cabezal (5) y el aceite
     hidráulico fluye desde el orificio (PR) a través
     del agujero en el carrete (8) abriendo el
     cabezal (5) hacia el orificio (T) del tanque.
l    Por lo tanto, aparece la presión diferencial
     alrededor del orificio (a) del carrete (8), y éste
     carrete (8) se mueve desde del orificio (P1) en
     la dirección para cerrar la aper tura (PR).




66                                                                                                  D155AX-6
10 Estructura, función, y estandar de mantenimiento     GSN00607-00


En el caso de una presión anormalmente alta




                                          Válvula PPC




l   Cuando la presión (PR) de la válvula
    autoreductora de presión crece a una altura
    anormal, la esfera (10) se separará de su
    asiento contra la fuerza del resorte (9) para
    permitir el flujo del aceite hidráulico hacia los
    orificios de salida (PR), Ý (T) como cuando
    reduce la presión (PR). Como resultado, el
    equipo [válvula PPC, válvula EPC, etc.], al cual
    se suministre la presión de aceite queda
    protegido contra presiones anormalmente
    altas.




D155AX-6                                                        67
GSN00610-00




BULDÓZER                                                                    1MANUAL DE TALLER




D155AX-6




Modelo de máquina                                                Número de serie
D155AX-6                                                             80001 y superiores




10 Estructura, función, y
   estandar de manten-
   imiento                                                                                                                                                1
Sistema Eléctrico
Sistema Eléctrico ........................................................................................................................................... 2
      Control del motor................................................................................................................................. 2
      Sistema de control del motor .............................................................................................................. 3
      Potenciómetro de desaceleración ....................................................................................................... 4
      Sistema monitor .................................................................................................................................. 5
      Sensores ........................................................................................................................................... 23
      Sistema de control comando por la palma de la mano ..................................................................... 26




D155AX-6                                                                                                                                                     1
GSN00610-00                                       10 Estructura, función, y estandar de mantenimiento



Sistema Eléctrico                                                                                       1
Control del motor                                                                                        1




1.   Pedal desacelerador
2.   Potenciómetro desacelerador
3.   Interruptor de arranque
4.   Dial de control de combustible
5.   Relé de batería
6.   Batería
7.   Controlador del tren de potencia
8.   Arrancador
9.   Bomba de suministro de combustible

Descripción
l  Las señales de aceleración del dial de control de combustible son enviadas hacia el controlador del tren
   de fuerza y procesadas junto con la señal de aceleración de 3a. y son enviadas hacia el controlador de
   aceleración del motor como comandos de aceleración junto con las señales de aceleración del pedal
   desacelerador. El controlador del acelerador del motor controla el motor de acuerdo con los mandatos
   recibidos.




2                                                                                               D155AX-6
10 Estructura, función, y estandar de mantenimiento                                                         GSN00610-00



Sistema de control del motor                            1


                                          Monitor de la máquina


                                                                            Exposición del motor
                                                                            Exposición de temp. del agua del motor
                                                                            Exposición de presión de aceite del motor




       Controlador del acelerador                                                    Controlador del tren
       del motor                                                                     de potencia
                                               Acelerador No. 3



                                    Temperatura del agua del motor
                                    Presión de aceite del motor
                                    Temperatura del combustible




                                     Dial control de
             Pedal                   combustible
             desacelerador           Acelerador No. 1
             Acelerador No. 2


                       Motor
        Bomba de suministro
        de combustible


Descripción                                                    l     La información del controlador del acelerador
l  El controlador del acelerador del motor recibe                    del motor es normalmente usada por todos los
   la señal de control de combustible del 1er.                       controladores, a través de la red de
   regulador, la señal del pedal desacelerador,                      comunicación, con el objeto de obtener el
   del 2do. regulador y la señal del 3er regulador                   control óptimo del motor y del cuerpo de la
   que es la señal de control procedente del                         máquina.
   controlador del tren de potencia y después                  l     La auto desaceleración es una función de la
   controla la bomba de suministro de                                regular temporalmente la baja velocidad del
   combustible de acuerdo con la señal de                            motor cuando el sentido de dirección de
   mandato que tenga la menor velocidad de                           traslado se cambia de F3, R3, F2 y R2 (para
   motor.                                                            proteger el embrague de la transmisión).
   Las señales de control procedentes del 3er.                 l     La desaceleración neutral es una función
   regulador son las siguientes.                                     limitadora de la velocidad de ralentí alto
   (1) Auto desaceleración (F3, R3, F2, R2)                          cuando la transmisión está en posición neutral.
   (2) Desaceleración Neutral
l  El controlador del tren de potencia calcula una
   velocidad de motor adecuada basado en la
   información (1), (2), etc.
   y la envía como señal de aceleración de 3a. al
   controlador de aceleración del motor.




D155AX-6                                                                                                                3
GSN00610-00              10 Estructura, función, y estandar de mantenimiento



Potenciómetro de
desaceleración       1




1.   Conector                Descripción
2.   Palanca                 l  El potenciómetro de desaceleración está
3.   Cuerpo                     instalado en el interior del tablero y está
4.   Potenciómetro              conectado por medio de un varillaje con el
5.   Acoplamiento               pedal desacelerador.
6.   Eje                     l  Si se oprime el pedal desacelerador, el eje del
7.   Tope                       potenciómetro rota a causa del varillaje y
                                cambia la resistencia del potenciómetro.
                                Un voltaje constante es aplicado entre los
                                pasadores (A) y (C) del potenciómetro y una
                                señal de voltaje es enviada a través del
                                pasador (B) hacia el controlador del motor, de
                                acuerdo a la posición del pedal desacelerador.




4                                                                   D155AX-6
10 Estructura, función, y estandar de mantenimiento                                               GSN00610-00



Sistema monitor                                     1




                                                               Controlador del                 Controlador del
                                                               tren de potencia                equipo de trabajo
       Señal del sensor
                                                                                   Red
                                                            Red                    (CAN)
                                                            (CAN)




                                                                             Señales                   Señales
                                                                             del sensor                del sensor
                                                                    Red
                                                                    (CAN)
                          Fuente de energía
    Sensores
                                                                    Controlador
                                                                    del motor

                                                                                          Señales
                                                                                          del sensor




                                          Batería



l   El sistema monitor registra la condición de la      l    El CPU (Unidad Central de Procesamiento de
    máquina por medio de sensores instalados en              Datos) en el panel monitor expone y da salida
    varias partes de la máquina y procesa y exhibe           a distintas informaciones procesadas por el
    rápidamente la información obtenida en el                controlador del tren de potencia. La unidad
    tablero de instrumentos para notificar la                expositora es LCD (Exposición por Cristal
    condición al operador de la máquina                      Líquido)
    Las principales secciones de la exhibición y las
    funciones del tablero de instrumentos son las
    siguientes.
    1) La unidad monitora activa la alarma
         cuando la máquina tiene un problema.
    2) Opera constantemente la exhibición de
         los instrumentos indicadores de la
         condición de la máquina (temperatura del
         refrigerante, temperatura del aceite del
         conver tidor de torsión, nivel de
         combustible, etc.).
    3) Función de exhibición de códigos de error.
    4) Función de monitorear la corriente y el
         voltaje de los sensores y solenoides.




D155AX-6                                                                                                        5
GSN00610-00                                                  10 Estructura, función, y estandar de mantenimiento


Procesamiento en el monitor de la máquina (común para todas las especificaciones)
Exposición en el monitor de la máquina
Contenido y condiciones del procesamiento                      Método               Flujo del señales
1. Exhibición de la dirección del traslado y engranaje de
velocidad.
• A1, R3, etc. son notificadas por medio del CAN de            CAN
acuerdo a la información del controlador del tren de
potencia.
2. Exhibe los indicadores de nivel de combustible, de
temperatura del refrigerante del motor, etc.
• El controlador convierte las señales de sensores en     CAN
números de indicador y los envía al monitor de la máquina
por medio de CAN.
3. Exhibición de problemas
• Cuando la máquina tiene un problema, el código de la                              Cada sensor/solenoide-
falla correspondiente es notificado al monitor de la máquina                        controlador-monitor de la
por medio del CAN.                                                                  máquina
• Tambien se notifica si se debe activar "ON", la alarma
zumbadora o la lámpara de precaución.
1) En estado normal.
Código de usuario, código de servicio                        CAN
2) En el modo de exhibir la historia de problemas
El código de servicio (código de 6 dígitos) y los siguientes
ítemes son exhibidos.
• Tiempo después de la primera ocurrencia
• Tiempo después de la ultima ocurrencia
• Número de ocurrencias anteriores
El monitor de la máquina exhibe algún código.

Exhibición de la condición de monitoreo
Contenido y condiciones del procesamiento                      Método               Flujo del señales
1. La condición de la comunicación de cada sensor, de
cada solenoide, y el CAN son exhibidos.
• Los números de los ítemes y condiciones de los
                                                           CAN
dispositivos son notificadas al monitor de la máquina por                           Cada sensor - controlador -
medio del CAN.                                                                      monitor de la máquina
• El monitor de la máquina exhibe los ítemes y cada valor.
2. Cada ítem es seleccionado por medio del uso de los
                                                               CAN
interruptores del cursor y el interruptor de confirmación.

Otros ítemes
           Contenido y condiciones del procesamiento           Método               Flujo del señales
01         Monitorear
02         Historia de problemas
03         Historia de mantenimiento
04         Cambio de modo de mantenimiento
05         Establecer número de teléfono
06         Por defecto
07         Ajuste
08         Clínica PM
09         Operación del modo de cilindro reducido
10         Girar el motor sin inyección
11         Exhibición del consumo de combustible
12         —
13         Exhibición del mensaje de servicio
88         Ajuste H de la pantalla
89         —

H    Vea probando y ajustando, funciones especiales del monitor de la máquina
6                                                                                                        D155AX-6
10 Estructura, función, y estandar de mantenimiento                                                     GSN00610-00



Monitor de la máquina




                                                                                                 Juntas de antena
                                                                                                 GPS


Descripción                                                  Precauciones en la exhibición del monitor de la
l  El monitor de la máquina tiene las funciones              máquina
   para exponer distintos items y las funciones              l   El tablero de exhibición de cristal líquido puede
   para seleccionar modos y partes eléctricas.                   tener sitios negros (los cuales no se
l  El monitor de la máquina tiene incorporado un                 encienden) o sitios brillantes (los cuales
   CPU (Unidad Central de Procesamiento) para                    permanecen encendidos).
   p r o c e s a r, ex p o n e r y d a r s a l i d a a l a       Los productos que tienen 10 o menos sitios
   información.                                                  n e g r o s o b r i l l a n t e s c o n fo r m a n l a s
l  La unidad de exposición del monitor utiliza un                especificaciones del producto; como la
   LCD (Exposición por cristal líquido). Los                     condición es completamente normal.
   interruptores son interruptores de lámina lisa.           l   El voltaje de la batería puede caer súbitamente
                                                                 en el momento del arranque del motor debido
                                                                 a la temperatura ambiente o a la condición de
                                                                 la batería La exhibición del monitor de la
                                                                 máquina puede desaparecer temporalmente,
                                                                 si esto pasa; es completamente normal.
                                                             l   La operación continua del monitor de la
                                                                 máquina puede mostrar en la pantalla puntos
                                                                 brillantes azulados sobre un fondo negro; esto
                                                                 es completamente normal.
                                                                 La pantalla exhibida nor malmente en el
                                                                 monitor tiene un fondo azul o blanco. Por esta
                                                                 razón, los sitios azules no causarán ningún
                                                                 problema (debido a que los puntos del cristal
                                                                 líquido se encienden en rojo, azul y verde
                                                                 cuando el blanco es exhibido).




D155AX-6                                                                                                              7
GSN00610-00                                                 10 Estructura, función, y estandar de mantenimiento


Señales de ingreso y salida                                            RS232C RTS para terminal de
                                                                   6   comunicación                                Salida

CN-CM01                                                           7    RS232C TXD para terminal de comunicación    Salida
Espiga                                           Entrada/         8    RS232C DTR para terminal de comunicación    Salida
               Nombre de la señal
 No.                                              Salida          9    RS232C DTR para terminal de comunicación   Entrada
       Energía de la batería (+ 24 V                              10   RS232C CTS para terminal de comunicación   Entrada
  1                                              Entrada
       constantes)
                                                                  11   RS232C RI para terminal de comunicación    Entrada
       Energía de la batería (+ 24 V
  2                                              Entrada          12   TIERRA (GND) para la energía para el
                                                                                                                     —
       constantes)                                                     terminal de comunicaciones
  3    TIERRA de potencia de batería                —                  Entrada CH1 para el estado del terminal
                                                                  13   de comunicaciones                          Entrada
  4    TIERRA de potencia de batería                —
                                                 Entrada/              Salida para control de potencia del
    5     Wake-up                                                 14   terminal de comunicaciones                  Salida
                                                  salida
     6   Salida del relé                          Salida               Salida CH1 para control del terminal de
                                                                  15   comunicaciones                              Salida
     7   Señal de TIERRA (GND) del chasis           —
                                                                       Salida CH2 para control del terminal de
     8   Presión del aceite hidráulico              —             16   comunicaciones                              Salida
     9   Nivel de combustible                    Entrada               Entrada CH2 para el estado del terminal
                                                                  17   de comunicaciones                          Entrada
    10   NC(*)                                      —
    11   Cantidad de carga                       Entrada               Suministro de energía eléctrica para el
                                                                  18   terminal de comunicaciones                  Salida
         Señal análoga de TIERRA (GND) del
    12                                           —
         chasis
    13   Interruptor de luces                  Entrada           CN-CM04
    14   Interruptor de llave (Acumulador)     Entrada           Espiga                                        Entrada/
                                                                                  Nombre de la señal
                                                                    No.                                          Salida
    15   Interruptor de llave (C)              Entrada
                                                                      1   NC(*)                                   —
    16   Precalentamiento                      Entrada
                                                                      2   NC(*)                                   —
    17   NC(*)                                   —
                                                                      3   NC(*)                                   —
    18   NC(*)                                   —
                                                                      4   NC(*)                                   —
*: Nunca conecte con NC; ocurrirán fallas o mal
   funcionamiento.                                                    5   NC(*)                                   —
                                                                      6   NC(*)                                   —
                        CN-CM02                                       7   NC(*)                                   —
Espiga                                           Entrada/             8   NC(*)                                   —
                  Nombre de la señal                                  9   NC(*)                                   —
 No.                                              Salida
  1      NC(*)                                      —                10   NC(*)                                   —
  2      NC(*)                                      —                11   NC(*)                                   —
  3      Sensor de nivel de líquido refrigerante Entrada             12   NC(*)                                   —
  4      NC(*)                                      —            *: Nunca conecte con NC; ocurrirán fallas o mal
  5      NC(*)                                      —               funcionamiento.
  6      NC(*)                                      —
  7      Señal de TIERRA (GND) del chasis           —
                                                                 CN-CM05
  8      Resistencia de terminal CAN                —
                                                                 Espiga                                         Entrada/
                                                 Entrada/                       Nombre de la señal
     9   CAN_H                                                    No.                                            Salida
                                                  salida
                                                                        Suministro de energía eléctrica para
                                                 Entrada/          1                                              Salida
    10   CAN_L                                                          la cámara
                                                  salida
                                                                   2    Cámara NTSC, entrada de señal 1         Entrada
    11   NC(*)                                      —
                                                                   3    Cámara NTSC, entrada de señal 2         Entrada
    12   NC(*)                                      —
                                                                   4    Cámara NTSC, entrada de señal 3         Entrada
*: Nunca conecte con NC; ocurrirán fallas o mal
   funcionamiento.                                                      Suministro de energía eléctrica
                                                                   5                                               —
                                                                        TIERRA (GND) para la cámara
                                                                   6    Señal de cámara GND1                       —
CN-CM03
                                                                   7    Señal de cámara GND2                       —
Espig                                             Entrada
               Nombre de la señal                                  8    Señal de cámara GND3                       —
a No.                                             /Salida
  1   RS232C CD para terminal de comunicación     Entrada
  2   RS232C RXD para terminal de comunicación    Entrada
  3   RS232C SG para terminal de comunicación       —
         Señal de TIERRA (GND) para el control
    4    del terminal de comunicaciones             —
         Señal de selección del terminal de
    5    comunicaciones                           Entrada


8                                                                                                              D155AX-6
10 Estructura, función, y estandar de mantenimiento                                   GSN00610-00



Control del monitor, porción de exposición




1.   Selector de modo de cambio de velocidades        9. Nivel de combustible
2.   Suiche de cancelación de zumbador                10. Preconfiguración del modo de cambio de
3.   Interruptor selector del modo de trabajo             engranajes de velocidad de traslado
4.   Temperatura del refrigerante del motor           11. Icono de guía
5.   Indicador múltiple                               12. Interruptor de función
6.   Exhibición de indicadores piloto                 13. Interruptor de personalización
7.   Horómetro, reloj                                 14. Interruptor de memoria de personalización
8.   Exhibición del modo hidráulico                   15. Interruptor del modo de flotar
                                                      16. Interruptor del acondicionador de aire




D155AX-6                                                                                         9
GSN00610-00                                                   10 Estructura, función, y estandar de mantenimiento



Exhibición del monitor de la máquina
Categoría
de la ex-           Símbolo   Item expuesto          Régimen de exposición                    Método de exposición
posición

                                                                                    Hace exposición cuando el motor está
                              Nivel de
                                                                                    parado y el inter. del arranque está en ON
                              refrigerante en Inferior al nivel bajo
                                                                                    Exposición estando normal: OFF
                              el radiador
                                                                                    Exposición estando anormal: ON
     Comprobación




                              Presión de        Cuando el sensor está anormal
                                                                               Exposición estando normal: OFF
                              aceite del        o cuando el arnés de cables es
                                                                               Exposición estando anormal: ON
                              motor             desconectado.

                                                                                    Se exhibe cuando el interruptor de arranque
                                                                                    está en posición "ON" y el motor está
                              Carga de                                              funcionando
                                                Cuando la carga es anormal
                              baterías                                              Exposición estando normal: OFF
                                                                                    Exposición estando anormal: ON
                                                                                    Destella la luz de PRECAUCIÓN

                              Presión de
                                                Debajo de 49.0 kPa
                              aceite del
                                                {0.5kg/cm2}
                              motor



                              Nivel de refri-
                              gerante en el     Inferior al nivel bajo
                              radiador

                                               Cuando está en el nivel más alto
                                               en el indicador de temperatura
                              Temperatura      del enfriador del motor              Se exhibe cuando el interruptor de
                              del refrigerante Sobre 102°C:                         arranque está en posición "ON" y el motor
                              del motor         Símbolo “ON”
     Precaución




                                                                                    está funcionando
                                               Sobre 105°C:                         Exposición estando normal:
                                                Símbolo "ON" + zumbador
                                                                                    DESACTIVADO (OFF)
                                               Cuando está en el nivel más alto     Exposición estando anormal: ACTIVADO
                                               en el indicador de temperatura       (ON)
                              Temperatura      del enfriador del motor              Suena la alarma zumbadora
                              del aceite del Sobre 120°C:
                              convertidor       Símbolo “ON”
                                               Sobre 130°C:
                                                Símbolo "ON" + zumbador

                                                Sobre 100°C:
                              Temperatura
                                                 Símbolo “ON”
                              del aceite
                                                Sobre 110°C:
                              hidráulico
                                                 Símbolo "ON" + zumbador


                                                Cuando ha pasado el tiempo de
                              Mantenimiento
                                                reemplazo del filtro o del aceite

                                                                                    Se enciende de acuerdo al tiempo
                                                                                    requerido determinado por las bases del
                                                                                    controlador del motor.
     Piloto




                              Precalenta-                                           El también se enciende en el momento del
                                                Cuando se precalienta
                              miento                                                precalentamiento manual por medio de la
                                                                                    colocación del interruptor de arranque en
                                                                                    la posición de precalentamiento (girándolo
                                                                                    a la izquierda)


10                                                                                                                  D155AX-6
10 Estructura, función, y estandar de mantenimiento                                                  GSN00610-00




Categoría
de la ex-      Símbolo         Item expuesto          Régimen de exposición           Método de exposición
posición




                         Temperatura del
                         refrigerante del motor




                         Temperatura del aceite del
                                                                              Indicativo de la temperatura aplicable
                         convertidor
   Medidores




                         Temperatura del aceite
                         hidráulico




                         Nivel de combustible                                 Indicativo del nivel aplicable




                         Horómetro de servicio
                                                      De 0 a 99999            Actúa cuando el motor está girando
                         (Horómetro)




D155AX-6                                                                                                         11
GSN00610-00                                       10 Estructura, función, y estandar de mantenimiento



Medidor




El puntero del indicador desaparece cuando la información sobre la temperatura del refrigerante o la tem-
peratura del aceite hidráulico no se pueden obtener debido a una desconexión del CAN.
                                              Temperatura o                              Sonido de la
       Medidor             Régimen                                   Indicador
                                                volumen                                  zumbadora
                              A1                  105                  Rojo                   ›
                              A2                  102                  Rojo
    Temperatura del           A3                  100                Apagado
 refrigerante del motor
          (°C)                A4                   85                Apagado
                              A5                   60                Apagado
                              A6                   30                 Blanco
                              B1                  130                  Rojo                   ›
                              B2                  120                  Rojo
Temperatura del aceite        B3                  118                Apagado
 del tren de potencia
          (°C)                B4                   90                Apagado
                              B5                   50                Apagado
                              B6                    0                 Blanco
                              C1                  110                  Rojo                   ›
                              C2                  100                  Rojo
Temperatura del aceite        C3                   98                Apagado
   hidráulico (°C)            C4                   70                Apagado
                              C5                   20                Apagado
                              C6                    0                 Blanco
                              D1                  565                Apagado
                              D2                  425                Apagado
 Nivel de combustible         D3                  310                Apagado
          (¶)                 D4                  220                Apagado
                              D5                  150                Apagado
                              D6                  75                   Rojo



12                                                                                            D155AX-6
10 Estructura, función, y estandar de mantenimiento                                       GSN00610-00


Velocidad de la máquina                               Voltaje de la batería




1. 0 km/h                 3. 10 km/h                  1. 0 V                    4. 25 V
2. 5 km/h                 4. 15 km/h                  2. 17 V                   5. 30 V
                                                      3. 20 V                   6. 31 V

Presión de aceite Hidráulica, y de la bomba HSS       Velocidad del motor




1. 0 MPa                  4. 30 MPa                   1. 500 rpm                4. 2,000 rpm
2. 10 MPa                 5. 40 MPa                   2. 1,000 rpm              5. 2,500 rpm
3. 20 MPa                 6. 50 MPa                   3. 1,500 rpm              6. 3,000 rpm

Presión de aceite del motor                           Fuerza de barra de tiro




1. 0.0 MPa                4. 0.4 MPa                  1. 0 W                    4. 0.6 W
2. 0.2 MPa                5. 0.5 MPa                  2. 0.2 W                  5. 0.8 W
3. 0.3 MPa                6. 0.7 MPa                  3. 0.4 W                  6. 1.0 W




D155AX-6                                                                                          13
GSN00610-00                                              10 Estructura, función, y estandar de mantenimiento



Icono de guía e interruptor de función
Los interruptores de función difieren dependiendo de la exhibición de la pantalla. Cada icono de guía mues-
tra la función del interruptor debajo de el.
Los interruptores que no tienen icono de guía están inhabilitados.
Las funciones mostradas por los iconos de guía son las mostradas en la tabla de abajo

                   Inter-
     Símbolo                              Item                                       Función
                   ruptor

                    F6      Enter                           Selección de entrada / ítem seleccionado


                    F5      Return                          Retorne a la pantalla previa.

                            Selección de horómetro de
                    F4                                      Seleccione alternadamente horómetro de servicio / reloj
                            servicio / reloj

                            Seleccionar la pantalla de
                    F5                                      Selecciona la pantalla de mantenimiento.
                            mantenimiento.

                            Seleccionar pantalla del modo
                    F6                                    Seleccione pantalla del modo del usuario
                            del usuario
                                                            Seleccione los ítemes de la izquierda (Seleccione el ítem
                    F3      Selección de los items          del extremo derecho después del ítem del extremo
                                                            izquierdo)
                                                            Seleccione los ítemes del lado derecho (Seleccione el
                    F4      Selección de los items          ítem del extremo izquierdo después del ítem del extremo
                                                            derecho)
                                                            Seleccione el ítem del lado inferior (Seleccione el ítem
                    F3      Selección de los items          superior después del ítem del fondo) / restablezca la
                                                            retención del monitoreo
                                                            Seleccione el ítem del lado superior (Seleccione el ítem
                    F4      Selección de los items          del fondo después del ítem superior) / Retenga el
                                                            monitoreo

                                                            Seleccione la página del lado inferior (Seleccione la
                    F1      Selección de los items
                                                            página superior después de la página del fondo)

                                                            Seleccione la página del lado inferior (Seleccione la
                    F2      Selección de los items
                                                            página inferior después de la página superior)

                                                            Retorna el ítem seleccionado a su preconfiguración
                    F2      Retorno a la preconfiguración
                                                            (usado para ajuste de la pantalla.)
                                                            Inicia la operación. (Usado para iniciar la medición del
                    F1      Arrancar                        consumo dividido de combustible en la pantalla de
                                                            exhibición de consumo de combustible.)
                                                            Detiene la operación. (Usado para detener la medición
                    F1      Pare                            del consumo dividido de combustible en la pantalla de
                                                            exhibición de consumo de combustible.)

                   F1/F2    Borrar                          Borrar el ítem seleccionado / exhibido


                    F1      Establecido                     Ejecutar la configuración

                                                            Selección del modo sencillo y del modo doble
                            Cambio de modo de
                    F1                                      (Especificación de topador de inclinación doble
                            inclinación
                                                            solamente)
                            Indicador de cambio de
                    F2                                      Ítemes del indicador de cambios de velocidad múltiples
                            velocidad múltiple




14                                                                                                         D155AX-6
10 Estructura, función, y estandar de mantenimiento                                        GSN00610-00



Interruptor del acondicionador de aire
Para operar el acondicionador de aire, use los
interruptores de control del acondicionador de aire.




                                                        Función selectora del horómetro de
9a : Específica el flujo de aire
                                                        servicio y de la hora
9b : Temperatura especificada
                                                        l   Oprimiendo F4 en la pantalla normal donde el
9c : AUTO
                                                            horómetro de servicio está exhibido en el
9d : A/C
                                                            centro de arriba de la pantalla, cambia para
9e : Cambia entre los modos del soplador de aire
                                                            exhibir la hora, y repitiendo lo mismo cuando
9f : Cambia entre el aire interno y el aire externo
                                                            se muestra la hora, la exhibición retorna al
9g : OFF
                                                            horómetro de servicio.
9a a 9c : Habilita la información entrada simul-
           táneamente cambiando a la pantalla de
           control del acondicionador de aire mos-
           trada abajo.
9d a 9f : Cambian a la pantalla de control del
           acondicionador de aire mostrada abajo.
           Otros interruptores de presión entre
           modos.
9g : Desactiva (OFF) la función del acondicionador
     de aire sin cambiar a la pantalla del acondicio-
     nador de aire.




Si usted no hace ninguna operación durante por lo
menos 5 seg. con la pantalla de control del acondi-
cionador de aire expuesta, la ventana retorna a la
ventana normal.
H Cuando la comunicación con el acondiciona-
    dor de aire es desconectada, o hay proble-
    mas de "Salpicaduras del amor tiguador",
    "Amor tiguador A/M", o "Refrigerante",
    aparece la siguiente pantalla.




D155AX-6                                                                                             15
GSN00610-00                                                             10 Estructura, función, y estandar de mantenimiento



Función de Mantenimiento
l    Oprimiendo F5 en la pantalla normal, cambia a
     la pantalla de mantenimiento.




                                                                            F5 : Cancela el restablecimiento para retornar a la
                                                                                 pantalla de la tabla de mantenimiento.
                                                                            F6 : Restablece el tiempo remanente para retornar
                                                                                 a la pantalla normal.
                                                                            No hay operación por lo menos durante 30 seg.
                                                                            Retorna a la pantalla normal.

                                                                            l      La tabla de abajo muestra los ítemes de
                                                                                   mantenimiento y los intervalos de remplazo El
                                                                                   tiempo remanente para mantenimiento se
                                                                                   reduce a medida que la máquina se pone a
                                                                                   trabajar.
                                                                                                                     Intervalo de
                                                                             No.               Item
                                                                                                                  sustitución (Horas)
                                                                              01           Aceite de motor                500
                                                                              02 Filtro del aceite del motor              500
F1 : Exhibe la siguiente página.
     Exhibe la página superior cuando la última                               03 Filtro principal de combustible         1000
     página está exhibida.                                                    41 Pre-filtro de combustible                500
F2 : Exhibe la siguiente anterior.                                            04 Filtro hidráulico                       2000
     Exhibe la última página cuando la página                                 06 Resistor de corrosión                   1000(*)
     superior está exhibida.                                                        Aceite de la caja del
                                                                              07                                         2000
F3 : Selecciona (resalta) un ítem hacia abajo.                                     amortiguador
F4 : Selecciona (resalta) un ítem hacia arriba.                               08 Caja del aceite del mando final         1000
F5 : Retorna a la pantalla normal.                                            10 Aceite hidráulico                       2000
F6 : Cambia a la pantalla para restablecer el tiempo                          19 Aceite P/L                              1000
     del mantenimiento.                                                       20 Filtro del aceite P/L                    500
No hay operación por lo menos durante 30 seg.                                *: Si está equipado (A ser determinado)
Retorna a la pantalla normal.                                                P/L: Tren de potencia


l    Si el tiempo remanente en la pantalla de la                            l      El contenido de la exposición de precaución
     tabla de mantenimiento es menos de 30 horas,                                  difiere de acuerdo con el tiempo restante. La
     los ítemes relacionados son resaltados en                                     relación es tal como se muestra en la tabla que
     amarillo, y si son 0 horas, se resalta en rojo.                               sigue a continuación.
l    En la pantalla para restablecer el tiempo de                                     Exhibición                 Condición
     m a n t e n i m i e n t o, r e s t a b l e z c a e l t i e m p o
                                                                                                        El tiempo restante para el
     remanente para el ítem seleccionado para                                         Ninguna          mantenimiento en todos los
     retornar al tiempo preconfigurado.                                                                items es más de 30 horas.
                                                                                                        Hay uno o más items con
                                                                             Exposición de advertencia
                                                                                                          menos de 30 horas de
                                                                               (símbolo negro sobre
                                                                                                         tiempo remanente para
                                                                                 contraste amarillo)
                                                                                                        realizar el mantenimiento.
                                                                                                        Hay uno o más items con
                                                                             Exposición de advertencia
                                                                                                           menos de 0 horas de
                                                                             (símbolo blanco expuesto
                                                                                                         tiempo remanente para
                                                                                  sobre fondo rojo)
                                                                                                        realizar el mantenimiento.

16                                                                                                                       D155AX-6
10 Estructura, función, y estandar de mantenimiento                                           GSN00610-00


l   Usted puede bloquear con una contraseña el
    tiempo de mantenimiento para prevenir que
    sea reconfigurado por error o descuido




l   La contraseña preconfigurada es "000000"
l   Habilitando el bloqueo por contraseña en una
    máquina equipada con aditamento, bloquea al
    mismo tiempo la pantalla de configuración del
    aditamento.
H   Para información sobre el cambio de la con-
    traseña de mantenimiento, vea "Función de
    cambio de contraseña de mantenimiento" en la
    sección de Probando y Ajustando.

                                                      F3 :  Selecciona (resalta) un ítem hacia abajo.
                                                      F4 :  Selecciona (resalta) un ítem hacia arriba.
Modo del usuario                                1     F5 :  Retorna a la pantalla normal.
l   Oprimiendo F6 en la pantalla normal entra al      F6 :  Cambia a la pantalla de configuración para el
    modo del usuario, cambiando a la pantalla del           ítem seleccionado.
    menú del usuario.                                 No hay operación por lo menos durante 30 seg.
l   En el modo del usuario, usted puede               Retorna a la pantalla normal.
    especificar ítemes relacionados con el monitor    (En el modo del usuario, el no cambiar de oper-
    de la máquina y de la máquina, mostrados          ación por lo menos en 30 seg., se retorna a la pan-
    abajo.                                            talla previa)
        Seleccione la pantalla utilitaria
        Seleccione el indicador múltiple
        Ajuste de la pantalla                         Seleccione la pantalla utilitaria
        Ajuste del reloj
                                                      l      Si la selección de la pantalla utilitaria es
        Ajuste del idioma
                                                             seleccionada por medio de la tecla F6, y se
        Exposición de mensajes
                                                             pueden seleccionar; Exhibición estándar (1),
        Ventilador de modo de reverso
                                                             Exhibición de carga (2), y Exhibición del Paso
                                                             del Cuerpo (3).
                                                      l      Seleccione un ítem con el interruptor (F3), o el
                                                             (F4) y confírmelo con el interruptor (F6).




D155AX-6                                                                                                 17
GSN00610-00                                           10 Estructura, función, y estandar de mantenimiento



                                                          Seleccione el indicador múltiple
                                                          l       En esta pantalla, se pueden seleccionar los
                                                                  indicadores exhibidos en el centro.
                                                          l       Seleccione un ítem con el interruptor (F3), o el
                                                                  (F4) y confírmelo con el interruptor (F6).




Exposición estándar
l  La pantalla normal es seleccionada

Exposición de carga
l  El eje horizontal indica el tiempo y el eje
   ver tical indica la fuerza de tracción La
   operación se debería efectuarse en el rango            l       Se pueden seleccionar los ítems siguientes.
   verde.
                                                           No.       Selección del ítem           Observaciones
l  El gráfico de la pantalla es actualizado y
   corrido hacia la izquierda a intervalos de                     Temperatura del aceite del
                                                              1                                  Con precaución
   algunos segundos.                                              tren de potencia
                                                                  Temperatura del aceite
                                                              2                                  Con precaución
                                                                  hidráulico [HYD]
                                                              3   Velocidad del Vehículo                —
                                                              4   Presión hidráulica                    —
                                                                  Presión de aceite del
                                                              5                                  Con precaución
                                                                  motor
                                                              6   Voltaje de baterías                   —
                                                              7   Velocidad del motor                   —
                                                              8   Fuerza de tracción                    —
                                                              9   Reloj                                 —
                                                                  Temperatura del               Para Seleccionar la
                                                           10
                                                                  refrigerante del motor       Pantalla de Utilidades
Exhibición del Paso del Cuerpo de la Máquina                                                    Para Seleccionar la
                                                           11 Combustible
l   El eje horizontal indica el tiempo y el eje                                                Pantalla de Utilidades
    vertical indica el ángulo de paso del cuerpo de
    la máquina.
l   El gráfico de la pantalla es actualizado y
    corrido hacia la izquierda a intervalos de
    algunos segundos.




18                                                                                                        D155AX-6
10 Estructura, función, y estandar de mantenimiento                                          GSN00610-00



Ajuste de la pantalla                                   F3 : Selecciona (resalta) un ítem hacia abajo.
l   Seleccionando la Pantalla de ajuste del menú        F4 : Selecciona (resalta) un ítem hacia arriba.
    del usuario y oprimiendo F6, se cambia a la         F5 : Cancela los cambios que usted hizo antes de
                                                             confirmarlos por medio de la F6, para retornar
    pantalla de ajustes de pantalla.
                                                             a la pantalla del menú.
l   Para este menú, usted puede ajustar el brillo,      F6 : Mueve hacia la configuración de los ítemes,
    el contraste y la luminosidad de la pantalla             del ítem seleccionado (resaltado).
    monitora de la máquina.
l   Cuando el interruptor de luces está colocado        l   Los métodos de ajuste para la pantalla de la
    en el modo Noche (Night) ON, la pantalla del            cámara y los de la pantalla normal son los
    modo nocturno es ajustable.                             mismos.
l   Cuando el interruptor de luces está colocado        l   Cuando ajuste la pantalla de la cámara, el
    en el modo Diurno (Daytime) ON, u OFF, la               fondo es la imagen No. 1 de la cámara.
    pantalla del modo diurno es ajustable.




                                                        F3 : Selecciona (resalta) un ítem hacia abajo.
F2 : Retorna todos los valores ajustado a sus pre-      F4 : Selecciona (resalta) un ítem hacia arriba.
     configuraciones.                                   F5 : Cancela los cambios que usted hizo antes de
F3 : Disminuye el valor indicado por el indicador un         confirmarlos por medio de la F6, para retornar
     paso hacia la izquierda.                                a la pantalla del menú.
F4 : Incrementa el valor indicado por el indicador      F6 : Mueve hacia la configuración de los ítemes,
     un paso hacia la derecha.                               del ítem seleccionado (resaltado).
F5 : Cancela los cambios que usted hizo antes de
     confirmarlos por medio de la F6, para retornar     Ajuste del reloj
     a la pantalla del menú.
F6 : Confirma los cambios y movimientos hacia el        l   Seleccionando Ajuste del reloj del menú del
     siguiente ítem.                                        usuario y oprimiendo F6, se cambia a la
                                                            pantalla de ajustes del reloj.
l   Para las máquinas equipadas con cámara, el          l   En esta pantalla, usted puede cambiar la
    brillo, contraste y luminosidad de la pantalla de       configuración de la hora exhibida en la pantalla
    la cámara también son ajustables                        normal
l   Para las máquinas equipadas con cámara,
    seleccionando el Ajuste de la pantalla del
    menú del usuario cambia a la pantalla para
    seleccionar la pantalla que usted quiere
    ajustar.




                                                            1)   Establecer la hora
                                                                 Establecer la hora del reloj. Si el ítem de
                                                                 configuración del tiempo no está
                                                                 resaltado, oprima F6 para resaltarlo.



D155AX-6                                                                                                19
GSN00610-00                                             10 Estructura, función, y estandar de mantenimiento



                                                            Ajuste del idioma
          La par te exhibida del tiempo queda               l   Seleccionando el Lenguaje de la pantalla del
          resaltada.                                            menú del usuario y oprimiendo F6, cambia la
          F3:Avanza el reloj en una hora                        configuración de lenguaje de la pantalla.
          F4:Retrocede el reloj en una hora.                l   En este menú, usted puede cambiar el
          F5:Cancela los cambios que usted hizo                 lenguaje empleado en la exhibición del
              antes de confirmarlos por medio de la             monitor. Los lenguajes disponibles son los
              F6, para retornar a la pantalla del               siguientes:
              menú del usuario                                  Japonés, Inglés, Chino, Francés, Español,
          F6:Confirma los cambios y se mueve para               Portugués, Italiano, Alemán, Ruso y Turco.
              establecer los minutos.
          La parte de exhibición de minutos queda
          resaltada.
          F3:Avanza el reloj en un minuto.
          F4:Retrocede el reloj en un minuto.
          F5:Cancela los cambios que usted hizo
              antes de confirmarlos por medio de la
              F6, para retornar a la pantalla del
              menú del usuario
          F6:Confirma los cambios y mueve hacia el
              modo de exhibición de 12, o 24
              horas.

     2)   Modo de exposición 12/24                          F3 : Selecciona (resalta) un ítem hacia abajo.
          Especifique la exhibición del tiempo, en 12
                                                            F4 : Selecciona (resalta) un ítem hacia arriba.
          horas con (AM/PM), o en 24 horas. Si el
                                                            F5 : Cancela los cambios para retornar al menú del
          ítem del modo de exhibición del tiempo
                                                                 usuario.
          12/24 no está resaltado, oprima F6 para
                                                            F6 : Cancela los cambios para retornar al menú del
          resaltarlo.
                                                                 usuario.
          F3:Mueve hacia el ítem de la derecha.
          F4:Mueve hacia el ítem de la izquierda.
                                                            Exposición de mensajes
          F5:Cancela los cambios para retornar al
              menú del usuario.                             l   Para    las    máquinas      equipadas     con
          F6:Confirma los cambios y se mueve para               "KOMTRAX", usted puede ver la notificación
              establecer la hora de verano.                     proveniente del representante. Cuando hay
                                                                este mensaje, el monitor de mensajes aparece
     3)   Horario de verano                                     en la esquina superior izquierda de la pantalla
          Seleccionando ON para esta                            normal.
          configuración avanza el reloj una hora            l   El monitor iluminado en verde indica que hay
          Seleccionando OFF retorna a la hora                   un mensaje para ser leído.
          común                                             l   El monitor iluminado en azul aparece cuando
          F3:Mueve hacia el ítem de la derecha.                 usted aún no ha enviado respuestas después
          F4:Mueve hacia el ítem de la izquierda.               de abrir los mensajes, los cuales aceptan o
          F5:Cancela los cambios que usted hizo                 requieren respuestas.
              antes de confirmarlos por medio de la
              F6, para retornar a la pantalla del
              menú.
          F6:Confirma los cambios y se mueve
              hacia la regulación del tiempo.

          H   El tiempo de verano (tiempo de
              ahorro de luz diurna) es un sistema
              de vida avanzando el tiempo en una
              hora con el objeto de hacer más efi-
              ciente el uso del tiempo diurno.




20                                                                                                  D155AX-6
10 Estructura, función, y estandar de mantenimiento                                                     GSN00610-00


l   Oprima F6 para entrar al modo del usuario y                      Ventilador de modo de reverso
    seleccione "Exhibición de mensajes" (Messaje                     l   En este modo, el ventilador es impulsado en
    d i s p l ay ) y u s t e d p u e d e a b r i r y l e e r l o s       reversa para limpiar el núcleo del radiador.
    mensajes.                                                        l   Mientras el interruptor de arranque se
                                                                         encuentre en posición "OFF", seleccione un
                                                                         ítem usando los interruptores F3, o F4, y
                                                                         confírmelo por medio del interruptor F6.
                                                                     l   Mientras está exhibida la pantalla (A), oprima
                                                                         el interruptor F6, y el ventilador queda listo
                                                                         para girar en reversa.
                                                                     l   Mientras la pantalla (B) está exhibida,
                                                                         arranque el motor.




F6 : Retorna a la pantalla del modo del usuario.

l   Debajo de los mensajes que aceptan
    respuesta, "Valor para ser introducido con la
    tecla 10: Aparece ( )". Si esto aparece, entre
    el número del ítem seleccionado
    proporcionado en el mensaje, usando los
    interruptores del monitor de la máquina, y
    oprima F6:
l   Aparece debajo del mensaje "¿Usted quiere
    transmitir el valor entrado?" Oprima F6 y el
    valor entrado será enviado.




                                                                     Precauciones para usar el modo de giro en
                                                                     reversa del ventilador.
                                                                      ¤      En este modo, el ventilador no puede
l   Los mensajes serán borrados cuando expire                                girar en reversa mientras el motor esté
    su validez, o se reciba un mensaje nuevo.                                funcionando.
l   Cuando no se ha recibido ningún mensaje,                                 Cuando haga funcionar el ventilador en
    aparece en la parte azul de la parte superior                            reversa, coloque la traba del traslado
    de la pantalla "No hay m ensaje " ( No                                   en posición "TRABADO" (LOCK).
    message).                                                                Mientras el ventilador este funciona-
l   Separadamente de la exhibición de mensajes                               ndo en reversa, la máquina no se
    para el usuario indicada arriba, el menú de                              puede trasladar.
    servicio se proporciona con exhibición de                                Cuando restablezca el funcionamiento
    mensajes para servicio.                                                  en reversa, coloque el interruptor de
                                                                             arranque en posición "OFF" para parar
                                                                             el motor.
                                                                             Cuando use este modo, caliente sufi-
                                                                             cientemente el motor. Si el motor no es
                                                                             calentado, el aire no será suministrado
                                                                             en forma suficiente.


D155AX-6                                                                                                           21
GSN00610-00                                            10 Estructura, función, y estandar de mantenimiento



Función de comprobación del                                Función de revisión de la exhibición
horómetro                                                  LCD (Diodos de cristal líquido)
l    Si usted oprime continuamente y al mismo              l   Oprimiendo continuamente y al mismo tiempo,
     tiempo el interruptor de autodesaceleración (1)           el interruptor de cancelación del zumbador de
     y el interruptor de cancelación del zumbador              alarma (1) y F2 en la pantalla de entrada de la
     (2) cuando coloca el interruptor de arranque              contraseña, o en la pantalla normal, causa que
     en la posición OFF, el horómetro de servicio              todos los LCD se iluminen en blanco. Libere
     aparecerá en la pantalla entre 3 y 5 segundos.            primero el F2 y después el interruptor de
                                                               cancelación del zumbador. Si cualquier parte
                                                               de la exposición está negra, el LCD está
                                                               dañado.




l    Cuando se liberan los interruptores, la
     exposición desaparece.
H    La operación continua del monitor de la
     máquina puede mostrar en la pantalla puntos           l   Oprimiendo cualquier interruptor de función,
     brillantes azulados; esto es completamente                se retorna a la pantalla previa.
     normal.




22                                                                                                 D155AX-6
10 Estructura, función, y estandar de mantenimiento                                   GSN00610-00



Sensores                                      1
          Tipo de sensor            Método sensor           Cuando es normal    Cuando es anormal
Presión de aceite del motor           Contacto             DESACTIVADO (OFF)     ACTIVADO (ON)
Temperatura del refrigerante del
                                     Resistencia                      —                —
motor
Temperatura del aceite del
                                     Resistencia                      —                —
convertidor
Temperatura del aceite hidráulico    Resistencia                      —                —
Nivel del refrigerante                Contacto               ACTIVADO (ON)     DESACTIVADO (OFF)
Nivel de combustible                 Resistencia                      —                —


Sensor de presión de aceite del motor




1.   Tapón                                            4.   Diafragma
2.   Anillo de contacto                               5.   Resorte
3.   Contacto                                         6.   Terminal


Sensor de temperatura del refrigerante del motor
Sensor de temperatura del aceite del convertidor de torsión
Sensor de la temperatura del aceite hidráulico




1.   Termistor                                        4.   Tubo
2.   Cuerpo                                           5.   Cable
3.   Tubo                                             6.   Conector




D155AX-6                                                                                         23
GSN00610-00                               10 Estructura, función, y estandar de mantenimiento



Sensor de nivel de líquido refrigerante




1.   Flotar                                   4.   Cable
2.   Sensor                                   5.   Conector
3.   Tubo

Sensor de nivel de combustible




1.   Conector                                 Función
2.   Flotar                                   l  El sensor de combustible está instalado en la
3.   Brazo                                       cara lateral del tanque de combustible. El
4.   Cuerpo                                      flotador se mueve hacia arriba o hacia abajo
5.   Resorte                                     de acuerdo al nivel de combustible. Este
6.   Contacto                                    movimiento del flotador es transmitido por el
7.   Espaciador                                  brazo y actúa sobre una resistencia variable.
                                                 Ella envía una señal al tablero monitor para
                                                 indicar el nivel de combustible restante




24                                                                                  D155AX-6
10 Estructura, función, y estandar de mantenimiento                   GSN00610-00



Sensor de la velocidad del motor
Sensor de velocidad del engranaje cónico




1.   Imán                                             4.   Botas
2.   Terminal                                         5.   Conector
3.   Carcasa


Sensor del ángulo de paso




1.   Cuerpo                                           3.   Cable
2.   Tubo                                             4.   Conector




D155AX-6                                                                      25
GSN00610-00                                         10 Estructura, función, y estandar de mantenimiento



Sistema de control comando por la palma de la mano                                                   1




1.   Monitor de la máquina (Información múltiple)
2.   Interruptor del modo previamente establecido
3.   Controlador del acelerador del motor
4.   Controlador del tren de potencia
5.   Sensor de la velocidad del motor
6.   Válvula de control de la transmisión
7.   Válvula de control de la dirección
8.   Sensor de velocidad del eje de salida de la
     transmisión




26                                                                                           D155AX-6
10 Estructura, función, y estandar de mantenimiento                                               GSN00610-00



Función del modo de cambio de                                 B: Modo de cambio de velocidades manual
velocidades                                                      5. Cambio de velocidad actualmente usado
Descripción                                                      6. Preestablecido (cambio de velocidad al
                                                                    arrancar)
En el modo de cambio de velocidades hay el modo
                                                                 7. Marca de "Desgarrado (Ripping)" (la cual
de cambios automáticos y el de cambio manuales.
                                                                    indica el modo de cambio de velocidades
Estos modos se cambian de uno al otro, cada vez
                                                                    manual)
que se oprima el interruptor del modo de cambio de
velocidades (1).
1. Modo        de     cambio       de     velocidades
    automático (Modo de empuje)
l   Si se aplica carga, el engranaje de velocidad
    es cambiado automáticamente hacia abajo.
    Cuando la carga es removida, el engranaje de
    velocidad es cambiado automáticamente hacia
    arriba hasta el cambio de velocidad máximo
    establecido.
l   La traba del convertidor de torsión opera de
    acuerdo a las cargas y el cambio de velocidad
    máximo es seleccionado automáticamente.
    E n e s t e m o d o, s e c o n s u m e m e n o s
    combustible y se obtiene mayor producción.
2. Modo para cambios de velocidad manuales
    (Modo para el desgarrado)
l   Si se aplica carga, el engranaje de velocidad
    es cambiado automáticamente hacia abajo.
    Cuando la carga es removida, el cambio de
    vel oci d a d n o e s c a mb i ad o h a c i a a rr ib a
    automáticamente.




                                                              Operación de cambio de marchas
                                                              l  Seleccione    un     cambio      de    velocidad
                                                                 oprimiendo (a), o (b) de la palanca de cambio
                                                                 de velocidades / direccional / dirección.
                                                                 (a) Interruptor de cambio ascendente
                                                                 (b) Interruptor para cambiar de velocidad
                                                                     hacia abajo
Exhibición de la pantalla
El modo de cambio de velocidades es mostrado en
la sección de exhibición del modo de cambios de
velocidad del tablero monitor, tal como se muestra
abajo.
A: Modo       de     cambio      de    velocidades
     automático
     1. Cambio de velocidad actualmente usado
     2. Preestablecer el cambio de velocidad al
         arranque y el cambio máximo de
         velocidad durante el traslado.
     3. Marca de "AUTO" (la cual indica el modo
         de cambio de velocidades automático)
     4. Marca de "Empuje (Dozing)" (la cual
         indica el modo de cambio de velocidades
         automático)


D155AX-6                                                                                                     27
GSN00610-00                                          10 Estructura, función, y estandar de mantenimiento


Configurando la preselección con los interrup-           Cambiando el engranaje de velocidad durante
tores de cambio en posición neutral.                     el traslado con los interruptores para cambiar
l   Configure la preselección (cambio de                 velocidad.
    velocidad al arranque) y el cambio máximo de         l    El cambio de velocidad máximo durante el
    velocidad durante el traslado (solamente para             traslado (en el modo de cambio de
    el modo de cambios de velocidad automáticos)              velocidades automático), o el cambio de
    con los interruptores de cambios en posición              velocidad usado durante el traslado (en el
    neutral.                                                  modo de cambio de velocidades manual) se
A: Modo       de    cambio      de    velocidades             pueden cambiar por medio de los interruptores
    automático                                                para cambio de velocidades mientras la
    2. Configurando la preselección del cambio                máquina se está trasladando.
        de velocidad al arranque y el cambio             A: Modo       de     cambio      de    velocidades
        máximo de velocidad durante el traslado.              automático
                                                              2. Cambiando el engranaje de velocidad
                                                                  máximo durante el traslado
                                                                  Durante el traslado adelante: El engranaje
                                                                  de velocidad máximo se puede establecer
                                                                  entre la 1a. y 3a. de avance [F1 - F3].
                                                                  Durante el traslado en retroceso: El
                                                                  engranaje de velocidad máximo se puede
                                                                  establecer entre la 1a. y 3a. de avance
                                                                  [R1 - R3].

                                                                  Interruptor de cambio ascendente: Cada
                                                                      vez que se oprime este interruptor, el
                                                                      c a m b i o d e ve l o c i d a d m á x i m o e s
                                                                      subido al rango superior.
B: Modo de cambio de velocidades manual                           Interruptor de reducción: Cada vez que se
   6. Configurando la preselección (cambio de                         oprime este interruptor, el cambio de
      velocidad al arrancar)                                          velocidad máximo es bajado al rango
                                                                      inferior.

                                                         B: Modo de cambio de velocidades manual
                                                            5. Cambiando el engranaje de velocidad
                                                               máximo durante el traslado
                                                               Durante el traslado adelante: El engranaje
                                                                  d e ve l o c i d a d m á x i m o s e p u e d e
                                                                  establecer entre la 1a. y 3a. de avance
                                                                  [F1 - F3].
                                                               Durante el traslado en retroceso: El
                                                                  engranaje de velocidad máximo se
                                                                  puede establecer entre la 1a. y 3a. de
                                                                  avance [R1 - R3].
H    Cuando el interruptor de arranque es colocado
     en posición "ON", es establecido el modo de                  Interruptor de cambio ascendente: Cada
     cambios de velocidad automático (avance, ret-                    vez que se oprime este interruptor, el
     roceso en 1a. [F1 - R1] Cuando se cambia el                      c a m b i o d e ve l o c i d a d m á x i m o e s
     modo de cambios de velocidad, se selecciona                      subido al rango superior.
     inicialmente Avance, o Retroceso en 1a. [F1 -                Interruptor de reducción: Cada vez que se
     R1]                                                              oprime este interruptor, el cambio de
                                                                      velocidad máximo es bajado al rango
                                                                      inferior.




28                                                                                                       D155AX-6

1. estructura y función d155 ax-6

  • 1.
    Manual de Entrenamiento BULDOZER NUMEROS DE SERIE D155AX-80001 y superiores
  • 3.
    GSN00601-00 BULDÓZER 1MANUAL DE TALLER D155AX-6 Modelo de máquina Número de serie D155AX-6 80001 y superiores 01 Especificación 1 Especificación y datos técnicos Especificación y datos técnicos ..................................................................................................................... 2 Dibujos de especificaciones de dimensiones...................................................................................... 2 Especificaciones ................................................................................................................................. 3 Tabla de pesos .................................................................................................................................... 9 Tabla de combustible, líquido refrigerante y lubricantes ................................................................... 12 D155AX-6 1
  • 5.
    01 Especificación GSN00601-00 Especificaciones 1 Modelo de máquina D155AX-6 Número de serie 80001 y superiores •Tractor solamente 29,800 •Con topadora de hoja Sigmadozer +desgarrador de garras múltiples variable + cabina ROPS + 39,500 acondicionador de aire + zapata 560mm HD + Peso cubierta lateral kg •Con topadora semi-U inclinable +desgarrador de garras múltiples variable + cabina ROPS + 39,650 acondicionador de aire + zapata 560mm HD + cubierta lateral Mínimo radio de viraje (F1, centro de la máquina) mm 2.1 Pendiente superable grados 30 Estabilidad (adelante, atrás, izquierda, derecha) grados 35 1ª 3.8 Rendimiento Avance 2ª 5.6 Rango de velocidades km/h de la transmisión 3ra (velocidad baja) 7.5 3ª 11.6 1ª 4.6 Retroceso 2ª 6.8 km/h 3ra (velocidad baja) 9.2 3ª 14.0 Tractor solamente 79.85 {0.81} Presión sobre el terreno Con topadora de hoja Sigmadozer +desgar- rador de garras múltiples variable + cabina 105.84 {1.08} ROPS + acondicionador de aire + cubierta kPa lateral {kg/cm2} Con topadora semi-U + desgarrador de gar- ras múltiples variable + cabina + ROPS + 105.84 {1.08} acondicionador de aire + zapata 560mm HD + cubierta lateral Tractor solamente 4,860 Longitud total Dimensiones Con topadora semi-U con inclinación + trac- 8,316 tor mm Con topadora de hoja Sigmadozer + desgar- 8,285 rador de garras múltiples variable Tractor solamente 2,765 Ancho total Con hoja topadora semi-U + tractor 4,125 mm Con topadora de hoja Sigmadozer inclinable 4,125 + desgarrador de garras múltiples variable Al tope del tubo de escape 3,306 Altura total Sobre la cabina 2,210 (al tope de la palanca de control) mm Con cabina con barra protectora contra vuel- 3,390 cos (ROPS) instalada D155AX-6 3
  • 6.
    GSN00601-00 01 Especificación Modelo de máquina D155AX-6 Número de serie 80001 y superiores Trocha 2,000 Dimensiones Longitud de la oruga sobre el terreno 3,050 Ancho de zapatas (Estándar) mm 560 Altura libre sobre el suelo (Hasta la superficie del fondo de la cubierta infe- 450 rior) Nombre SAA6D140E-5 4-ciclos, enfriador-agua, en-linea tipo vertical, Tipo de motor inyección directa con turbocargador, posenfriador y enfriador (EGR). No. de cilindros – Diámetro x Carrera mm 6 -140 x 165 Desplazamiento del pistón l {cc} 15.24 {15,240} Potencia neta kW {HP}/rpm 239 {320}/1,900 Rendimiento Motor Torsión máx. Nm{kgm}/rpm 1,715 {175}/1,300 Velocidad máx. sin carga rpm 2,050 Velocidad mín. sin carga rpm 740 Mín. relación de consumo de combustible g/kWh {g/HPh} 212 {158} Motor de arranque 24V, 11kW Alternador 24V, 75A Batería 12V, 170Ah x 2 Radiador de tipo núcleo Aleta ondulada rectangular Convertidor de torsión 3-elementos, 1-etapa, 2-fase Tipo de engranajes planetarios, tipo de embrague de múltiples discos, actuación hidráulica, lubri- Transmisión cación forzada con bomba de engranajes (tipo eléctrico), 3 velocidades hacia adelante, 3 velocidades hacia atrás, tipo activación electrica Tipo variable con placa oscilante (HPV190) MPa Sistema del tren de potencia Máxima presión de descarga: 39.6 {404} Hidráulica, bomba HSS {kg/cm2} l/min) Descarga teórica: 427/2,249 MPa Tipo fijo con placa oscilante (KMF140) Motor HSS {kg/cm2} Máxima presión: 41.2 {420} Engranaje cónico hipoidal, lubricación forzada Eje de la corona Bomba de engranajes Diferencial tipo engranajes planetarios, motor Sistema de dirección HSS hidráulico de tipo accionado, motorizado tipo elec- trónico, accionado hidraulicamente HSS Tipo húmedo, embrague de discos múltiples, apli- Freno maestro cado por resorte, accionado hidráulicamente, operado por pedal 1a. etapa de engranajes rectos, 1a. etapa de Mando final engranajes planetarios, lubricación de tipo por sal- picadura 4 D155AX-6
  • 7.
    01 Especificación GSN00601-00 Modelo de máquina D155AX-6 Número de serie 80001 and up Suspensión Rígido, tipo brazo en balance Tren de rodaje Rodillo superior 2 a cada lado Rodillo inferior 7 a cada lado Ensamblaje-tipo garra sencilla, Zapata de la oruga (ancho de zapata: 560 mm) 42 a cada lado, paso: 228.6 mm Bomba de lubricación + Tipo engranajes (SAR(3)100 + (2)40) conjunto del tren de potencia (tandem) Bomba de barrido (tándem) Tipo engranajes (SAR(4)+140) Tipo de carrete en tándem 1+3+3, tipo asis- Desgarrador de garras múltiples variable tido hidráulicamente, control eléctrico Válvula de control •Para inclinación del desgarrador + Cilindro de inclinación del desgarrador •Para elevar el desgarrador + Levantamiento del desgarrador • Para elevar hoja • Para inclinación de la hoja + (Blade lift + blade tilt + steering) •Para dirección Tipo Tipo de pistón alternativo Diámetro del cilindro mm 110 elevación de la hoja Dimensiones de Sistema hidráulico del equipo de trabajo Diámetro exterior del rodillo del pistón mm 75 Recorrido del pistón máximo mm 1,404 Max. distancia entre los pistones mm 2,093 Mín. distancia entre los pasadores mm 687.5 Dimensiones de inclinación Dimensiones de inclinación de Diámetro del cilindro mm 160 (Para hoja topadora semi-U) inclinación en forma de S) la hoja (Para empuje con Cilindro hidráulico Diámetro exterior del rodillo del pistón mm 90 Recorrido del pistón máximo mm 205 Max. distancia entre los pistones mm 1,395 Mín. distancia entre los pasadores mm 1,190 Diámetro del cilindro mm 160 Diámetro exterior del rodillo del pistón mm 90 de la hoja Recorrido del pistón máximo mm 210 Max. distancia entre los pistones mm 1,475 Mín. distancia entre los pasadores mm 1,265 D155AX-6 5
  • 8.
    GSN00601-00 01 Especificación Modelo de máquina D155AX-6 Número de serie 80001 y superiores Diámetro del cilindro mm 160 Sigmadozer inclinable y paso) Dimensiones de la hoja (Para topadora de hoja Diámetro exterior del rodillo del mm 90 pistón Recorrido del pistón máximo mm 165 Max. distancia entre los pistones mm 1,430 Sistema hidráulico del equipo de trabajo Mín. distancia entre los pasadores mm 1,265 Dimensiones de levante Diámetro del cilindro mm 180 del desgarrador Cilindro hidráulico Diámetro exterior del rodillo del mm 100 pistón Recorrido del pistón máximo mm 565 Max. distancia entre los pistones mm 1,730 Mín. distancia entre los pasadores mm 1,165 inclinación del desgarrador Diámetro del cilindro mm 200 Dimensiones de Diámetro exterior del rodillo del mm 110 pistón Recorrido del pistón máximo mm 605 Max. distancia entre los pistones mm 1,815 Mín. distancia entre los pasadores mm 1,210 Tipo caja (Válvula de control Tanque hidráulico instalado en el exterior) Sistema impulsor MPa Plato oscilante variable (LPV45) Bomba del ventilador de enfriamiento {kg/cm2} Máxima presión de descarga: 31.9 {325} l/min) Presión de descarga teórica: 103/2,296 MPa Fijo con plato oscilante (LMF65) Motor de ventilador de enfriamiento {kg/cm2} Máxima presión de descarga: 31.9 {325} 6 D155AX-6
  • 9.
    01 Especificación GSN00601-00 Modelo de máquina D155AX-6 Número de serie 80001 y superiores Topadora con inclinación hidráulica sigmadozer Tipo Topadora semi-U con inclinación hidráulica Topadora U con inclinación hidráulica Tipo brazo tensor (Cilindro de Método de soporte de la hoja inclinación derecha) Altura de elevación de la hoja (desde el Topadora de hoja angulable Sigmadozer mm 1,311 nivel del terreno) Altura de descenso de la hoja (desde el Rendimiento mm 627 nivel del terreno) Máx. inclinación de la hoja mm 1,000 Variación del ángulo de corte de la grados ±5 hoja Capacidad de la hoja (SAE) m3 9.4 Dimensiones Ancho de la hoja mm 4,130 Altura de la hoja mm 1,790 Angulo de corte de la hoja grados 46 Altura de elevación de la hoja (desde el mm 1,250 nivel del terreno) Equipo de trabajo Topadora semi-U inclinable Altura de descenso de la hoja (desde el Rendimiento mm 590 nivel del terreno) Máx. inclinación de la hoja mm 1,000 Variación del ángulo de corte de la grados ±6 hoja Capacidad de la hoja (SAE) m3 9.4 Dimensiones Ancho de la hoja mm 4,130 Altura de la hoja mm 1,790 Angulo de corte de la hoja grados 52 Altura de elevación de la hoja (desde el mm 1,250 nivel del terreno) Altura de descenso de la hoja (desde el Rendimiento mm 590 nivel del terreno) Topadora de hoja U Máx. inclinación de la hoja mm 1,080 Variación del ángulo de corte de la grados ±6 hoja Capacidad de la hoja (SAE) m3 11.9 Dimensiones Ancho de la hoja mm 4,225 Altura de la hoja mm 1,790 Angulo de corte de la hoja grados 52 D155AX-6 7
  • 10.
    GSN00601-00 01 Especificación Modelo de máquina D155AX-6 Número de serie 80001 y superiores Topadora de hoja angulable Máx. inclinación mm 1,000 Sigmadozer + paso Rendimiento Máx. ángulo de inclinación vertical grados 5 Máx. ángulo atrás de grados 5 inclinación vertical Empuje total en U + paso Topadora semi-U inclinable + paso Máx. inclinación mm 1.000 Máx. ángulo de inclinación vertical grados 5 Rendimiento Máx. ángulo atrás de grados 5 inclinación vertical Máx. inclinación mm 1,080 Equipo de trabajo Rendimiento Máx. ángulo de inclinación vertical grados 5 Máx. ángulo atrás de grados 5 inclinación vertical Dimensiones Rendimiento Dimensiones Rendimiento Máx. profundidad de excavación mm 903 Desgarrador de garras múltiples variable Altura máx. de levantamiento mm 950 Ángulo de desgarre de la punta 30 – 70 Ancho máximo de la viga mm 2,320 Posiciones de la garra 2 Máx. profundidad de excavación mm 1,255 Desgarrador gigante Altura máx. de levantamiento mm 950 variable Ángulo de desgarre de la punta 30 – 70 Ancho máximo de la viga mm 1,401 No. de Posiciones de la garra 3 agujeros 8 D155AX-6
  • 11.
    01 Especificación GSN00601-00 Tabla de pesos 1 ¤ La tabla de pesos es para referencia en el manejo o transporte de componentes. Modelo de máquina D155AX-6 Número de serie 80001 y superiores Conjunto del amortiguador, motor 1,900 • Conjunto del motor 1,759 • Conjunto del amortiguador 120 • Junta universal 18 • Piezas de montaje del motor (alambrado) 3 Conjunto del radiador (incluyendo enfriador de aceite integral enfriador hidráulico y 333 condensador) Conjunto del tanque de combustible (cuando está vacio) 383 Conjunto del tanque de combustible (cuando está lleno) 913 Conjunto de la unidad del tren de fuerza 2,351 • Convertidor de torsión, conjunto de toma de fuerza (PTO) 500 • Conjunto de la transmisión 625 • Conjunto HSS 932 • Conjunto de la válvula del freno (2- Conjunto de la válvula de modulación de control electrónico 6 (ECMV), válvula de freno secundario) • Conjunto del filtro del tren de potencia 16.5 • Bomba de barrido 20 • Tren de potencia, bomba de lubricación 28 • Bomba HSS hidráulica 106 • Motor HSS 67 • Bomba del ventilador de enfriamiento 25 • Motor de ventilador de enfriamiento 25 Conjunto del mando final 1,395 x 2 Dientes de la rueda dentada (12 x 9) x 2 Conjunto de la estructura del casco 4,426 Conjunto del Tren de rodamiento (cada lado) 3,822 • Bastidor de oruga 1,340 • Conjunto de la rueda tensora 326 • Conjunto de resorte tensor 508 • Conjunto de los rodillos de la oruga, bogie 525 x 3 • Conjuntos de rodillos inferiores (Brida sencilla x1) 93 x 4 (pestaña doble x1) 105 x 3 • Conjunto del rodillo superior 45 x 2 D155AX-6 9
  • 12.
    GSN00601-00 01 Especificación Modelo de máquina D155AX-6 Número de serie 80001 y superiores Conjunto de la zapata de la oruga (560 mm, tipo húmedo) 2,260 x 2 Conjunto del eje pivote (Izquierda) (Cuando tiene la especificación de inclinación doble, Izquierda y Dere- 119 cha) Conjunto del eje pivote (Derecha) 136 Barra estabilizadora 231 Conjunto del tanque hidráulico (incluyendo el filtro hidráulico) 99 Válvula de control (Levantamiento de la hoja topadora + inclinación de la hoja topadora + 123 levantamiento del desgarrador + inclinación del desgarrador + direc- ción) Protector inferior del motor 220 Protector inferior de la transmisión 280 Asientos del operador 55 Conjunto de topadora de hoja angulable sigmadozer U 5,364 (Estandar 4,937) • Hoja 3,200 (Estandar 2,929) •Bastidor recto 1,687 (Estandar 1,531) •Brazo de inclinación 97 x 1 •Brazo central 250 x 1 •Conjunto del cilindro de inclinación 130 Conjunto de empuje e inclinación doble en forma de S 5,400 (Estandar 4,973) •Hoja 3,200 (Estandar 2,929) •Bastidor recto 1,690 (Estandar 1,534) •Brazo central 250 x 1 •Conjunto del cilindro de inclinación vertical 130 x 2 Conjunto de topadora semi-U 5,623 (Estandar 4,962) •Hoja 3,459 (Estandar 2,954) •Bastidor recto 1,687 (Estandar 1,531) •Brazo de inclinación 97 x 1 • Brazo central 250 x 1 •Conjunto del cilindro de inclinación 130 Conjunto del cilindro de levante de la topadora 165 x 2 Conjunto del desgarrador de garras múltiples 4,330 • Soporte, viga, brazo 2,300 •Garra 266 x 3 • Conjunto del cilindro de levante 184 x 1 •Conjunto del cilindro de inclinación 252 x 1 10 D155AX-6
  • 13.
    01 Especificación GSN00601-00 Modelo de máquina D155AX-6 Número de serie 80001 y superiores Conjunto del desgarrador gigante 3,090 • Soporte, viga, brazo 1,850 •Garra 333 x 1 • Conjunto del cilindro de levante 184 x 1 •Conjunto del cilindro de inclinación 252 x 1 • Conjunto del cilindro extractor del pasador 7 Conjunto de la cabina 410 Tablero 54 Estructura del piso (incluida la unidad del acondicionador de aire) 611 Cubierta lateral 20 Conjunto de la unidad acondicionadora de aire 10 D155AX-6 11
  • 14.
    GSN00601-00 01 Especificación Tabla de combustible, líquido refrigerante y lubricantes 1 H Para detalles de las notas (Nota 1, Nota 2 …) ver la tabla. Ver el Manual de Operación y Mantenimiento. 12 D155AX-6
  • 15.
    01 Especificación GSN00601-00 Unidad: ¶ D155AX-6 Puntos de relleno Capacidad Capacidad de relleno especificada: Cárter de Aceite del Motor 45 37 Caja amortiguadora 1.5 1.5 Caja del tren de potencia. 130 90 Caja del mando final (cada una) 31 31 Sistema hidráulico 240 85 (con hoja, sin desgarrador) Sistema de enfriamiento 82 — (incluyendo el tanque de reserva) Tanque de combustible 625 — D155AX-6 13
  • 16.
    GSN00601-00 01 Especificación D155AX-6 Buldózer No. de Forma GSN00601-00 © 2006 KOMATSU Todos los Derechos Reservados Impreso en E.E.U.U. 07-06 14 D155AX-6
  • 17.
    GSN00603-00 BULDÓZER 1MANUAL DE TALLER D155AX-6 Modelo de máquina Número de serie D155AX-6 80001 y superiores 10 Estructura, función, y estandar de mantenimiento1 Motor y sistema de enfriamiento Motor y sistema de enfriamiento.................................................................................................................... 2 Radiador, enfriador del aceite ............................................................................................................. 2 Soporte del motor ............................................................................................................................... 5 Bomba del ventilador de enfriamiento................................................................................................. 6 Motor de ventilador de enfriamiento.................................................................................................. 14 D155AX-6 1
  • 19.
    GSN00603-00 10 Estructura, función, y estandar de mantenimiento Motor y sistema de enfriamiento 1 Radiador, enfriador del aceite 1 Radiador 2 D155AX-6
  • 20.
    10 Estructura, función,y estandar de mantenimiento GSN00603-00 1. Manguera de desborde 2. Manguera para purga de aire 3. Manguera de entrada 4. Tapa de llenado del enfriador 5. Conjunto del núcleo del radiador 6. Tanque de reserva 7. Manguera de entrada (para circulación de refrigerante a baja temperatura) 8. Manguera de salida 9. Tanque inferior (enfriador de aceite incorpo- rado al tren de potencia) 10. Ventilador 11. Tapón de drenaje 12. Cojinete 13. Tapa del respiradero 14. Válvula de presión a: Postenfriador b: Manguera de salida del postenfriador c: Manguera de entrada al postenfriador Descripción l Se suministra el tanque de reserva para el radiador. l El enfriador de aceite del tren de potencia está incorporado en el tanque inferior del radiador. Radiador Aleta ondulada Tipo de núcleo rectangular Paso de la aleta (mm) 4.0 Area de disipación térmica (m ) 2 41.99 x 2 Presión de Válvula (MPa{kg/ alivio 0.09 {0.9} de cm2}) presión Vacío (MPa{kg/ 0.005 {0.05} presión cm2}) Especificación Posenfriador: Aleta ondulada rectangular 8.0/2P D155AX-6 3
  • 21.
    GSN00603-00 10 Estructura, función, y estandar de mantenimiento Enfriador del aceite 1. Enfriador hidráulico A: Salida del enfriador de aceite del tren de 2. Enfriador del aceite del tren de potencia potencia B: Entrada al enfriador de aceite del tren de potencia Descripción l El enfriador de aceite del tren de potencia está incorporado en el tanque inferior del radiador. Enfriador del Enfriador aceite del tren hidráulico de potencia Onda rectan- Tipo de núcleo PTO-OL gular (4.0P) Tipo de aletas interiores TF8-C TF6-P Incorporado al Enfriado por Método de enfriamiento tanque inferior aire Area de disipación tér- 2.47 4.51 mica (m2) 4 D155AX-6
  • 22.
    10 Estructura, función,y estandar de mantenimiento GSN00603-00 Soporte del motor 1 Unidad: mm No. Itemes a comprobar Criterio Solución Tamaño Tolerancia Holgura Límite de Separación entre el marco de estándar Eje Agujero estándar holgura 1 soporte y el cojín –0.1 +0.046 0.1 – 60 — Reemplace –0.3 +0.046 0.346 Altura libre hasta el montaje Holgura estándar Límite de holgura 2 de goma 86 84 D155AX-6 5
  • 23.
    GSN00603-00 10 Estructura, función, y estandar de mantenimiento Bomba del ventilador de enfriamiento 1 Tipo: LPV45 P1: Orificio de descarga de la bomba PAEPC: Tapón de captación de presión de salida EPC PEPC: Orificio de entrada de presión básica de la válvula EPC PS: Orificio de succión de la bomba TO: Orificio de drenaje 1. Servo-válvula 2. Purga del aire 6 D155AX-6
  • 24.
    10 Estructura, función,y estandar de mantenimiento GSN00603-00 1. Eje 2. Sello de aceite 3. Carcasa 4. Leva oscilante 5. Zapata 6. Pistón 7. Bloque de cilindros 8. Placa de válvula 9. Resorte 10. Servo piston D155AX-6 7
  • 25.
    GSN00603-00 10 Estructura, función, y estandar de mantenimiento Función l Piston (6) realiza un movimiento relativo en la l La bomba convierte la rotación del motor dirección axial adentro de cada cámara del cil- transmitida a su eje en presión de aceite y indro del bloque de cilindros (7). descarga el aceite presurizado de acuerdo con l El bloque de cilindro (7) sella la presión del la carga. aceite a la placa de la válvula (8) y realiza un l Es posible cambiar la descarga cambiando el movimiento rotativo. ángulo del plato oscilante. l Está superficie está diseñada de forma que el equilibrio de la presión del aceite se mantiene Estructura en un nivel apropiado. l El bloque de cilindros (7) es soportado en el l El aceite dentro de cada cámara de cilindros eje por medio de la ranura (11). del bloque de cilindros (7) es aspirado y des- l El eje (1) está soportado con los cojinetes del cargado a través de la placa de válvula (8). frente y traseros (12). l El extremo del pistón (6) tiene un hueco esférico el cual es combinado con la zapata (5). l El pistón (6) y la zapata (5) forman un cojinete de rótula. l La zapata (5) se mantiene presionada contra el plano (A), del balancín de leva (4) y se desliza circularmente. l El balancín de leva (4) desliza alrededor de la bola (13). 8 D155AX-6
  • 26.
    10 Estructura, función,y estandar de mantenimiento GSN00603-00 Operación de la bomba l Con la condición de la línea central (X) de la l El bloque de cilindros (7) gira junto con el eje leva oscilante (4) tiene el ángulo del plato (1) y la zapata (5) se desliza sobre la superfi- oscilante (a) en dirección axial al bloque de cil- cie lisa (A). indros (7), y la superficie plana (A) funciona l En este momento, el balancín de leva (4) se como leva contra la zapata (5). inclina alrededor de la bola (13). Como l De esta forma el pistón (6) se desliza por la resultado, el ángulo (a) entre la línea central parte inferior del bloque de cilindros (7), de (X) del balancín de leva (4) y el eje del bloque manera que se crea una diferencia entre el vol- se cilindros (7) cambia. umen (E) y (F) dentro del bloque de cilindros l El ángulo (a) se llama el ángulo del plato (7). oscilante. l Un solo pistón (6) aspira y descarga el aceite por el caudal (F) – (E). l A medida que el bloque de cilindros (7) da vueltas y el volumen de la cámara (E) dis- minuye, se descarga el aceite presurizado. l Por otra parte, el volumen de la cámara (F) aumenta y en este proceso, se aspira el aceite. D155AX-6 9
  • 27.
    GSN00603-00 10 Estructura, función, y estandar de mantenimiento l A medida que la línea central (X) de la leva (4) Control de descarga coincide con la dirección del bloque de cilin- l Si aumenta el ángulo (a) del plato oscilante, la dros (7) (el ángulo (a) del plato oscilante = 0, la diferencia entre los volúmenes (E) y (F) tam- diferencia entre los volúmenes (E) y (F) dentro bién aumenta y la bomba aumenta el caudal del bloque de cilindros (7) se vuelve cero 0. (Q) de descarga. l En este estado, no se ejecuta ni la succión ni l El ángulo del plato de vaivén (a) se cambia descarga de aceite presurizado. En otras pala- con el servo-pistón (10). bras, no se realiza operación de bombeo (Sin l El servo-pistón (10) es alternado linealmente embargo, el ángulo del plato de vaivén actual- por la señal de presión de la servo-válvula . mente no está colocado en 0.) l Este movimiento lineal es transmitido al bal- ancín de leva (4). l El balancín de leva (4) está soportado por la bola (13) y se balancea alrededor de ella (13). l El ángulo del plato oscilante (a) está en pro- porción a la entrega de la bomba. 10 D155AX-6
  • 28.
    10 Estructura, función,y estandar de mantenimiento GSN00603-00 Servo-válvula P: Presión básica de la válvula EPC 1. Tapón PE: Presión de control del pistón 2. Palanca PH: Presión de descarga de la bomba 3. Retenedor T: Orificio de drenaje 4. Asiento 5. Carrete 6. Pistón 7. Camisa 8. Resorte D155AX-6 11
  • 29.
    GSN00603-00 10 Estructura, función, y estandar de mantenimiento Función l Luego, el conducto de presión del pistón servo l La válvula servo controla la entrada de corri- es conectado con el conducto de descarga de ente a la válvula EPC y descarga de la bomba la bomba por medio del corte del carrete (5) y (Q), por lo tanto, ellos serán relacionados la presión de descarga es dirigida hacia el como se muestra en el diagrama. servo pistón. l Cuando la leva oscilante es empujada hacia arr iba por el ser vopistón, se aplica una posición de retroalimentación y la palanca (2) Descarga Q de la bomba se mueve para comprimir el resorte (8). l Cuando el carrete (5) es empujado hacia atrás, el circuito de descarga de la bomba y el circuito del servo pistón quedan desconecta- dos. l La presión en la cámara del servopistón dis- minuye y la leva oscilante retorna en la direc- ción del ángulo del plato oscilante máximo. Corriente i EPC l Este proceso es repetido hasta que el plato de vaivén quede fijo en una posición donde la sal- ida de presión EPC quede balanceada con la l La presión de salida de la válvula EPC fluye fuerza (8) del resorte. hacia la cámara del pistón para empujar el l A mayor presión de salida EPC, menor es el pistón (6). ángulo del plato oscilante. A la inversa, a l El pistón (6) empuja el carrete (5) hasta que es menor presión de salida EPC, mayor es el balanceado con el resorte. ángulo del plato oscilante. 12 D155AX-6
  • 30.
    GSN00603-00 10 Estructura, función, y estandar de mantenimiento Motor de ventilador de enfriamiento 1 Tipo: LMF110(65) P: Proveniente de la bomba del ventilador Especificaciones T: Desde el enfriador al tanque Tipo: LMF110(65) TC: Hacia el tanque Capacidad: 65.1 cc/rev. Velocidad nominal: 1,250 rpm Flujo nominal: 81.4 ¶/mm Presión de disparo de la válvula de retención: 78.5 kPa {0.8 kg/cm2} 14 D155AX-6
  • 31.
    10 Estructura, función,y estandar de mantenimiento GSN00603-00 1. Eje de salida 7. Cubierta del extremo 2. Carcasa 8. Resorte central 3. Placa de empuje 9. Válvula de retención 4. Conjunto del Pistón 10. Válvula piloto 5. Bloque de cilindros 11. Válvula reversible del carrete 6. Placa de válvula 12. Válvula de seguridad Unidad: mm No. Itemes a comprobar Criterio Solución Tamaño estándar Límite de reparación Largo libre x Largo de Carga de Largo Carga de Resorte de retorno del Sustituir el 13 Diámetro exterior instalación instalación libre instalación carrete resorte si está 146 N 117 N dañado o defor- 62.66 x 19.8 53.5 — {14.9 kg} {11.9 kg} mado. Resorte de la válvula de 13.7 N 11.0 N 14 16.4 x 8.9 11.5 — retención {1.4 kg} {1.12 kg} D155AX-6 15
  • 32.
    10 Estructura, función,y estandar de mantenimiento GSN00603-00 2. Válvula de succión Función 2) Cuando la bomba es detenida l Si la bomba del ventilador se detiene, el aceite l Cuando se detiene el motor, el aceite presur- presurizado no fluye dentro del motor. Por izado proveniente de la bomba deja de ser supuesto, el motor continua dando revolu- suministrado al orificio (P). A medida que se ciones a causa de la inercia, por lo tanto, la disminuye el suministro de aceite presurizado presión en el lado de salida del motor se incre- en el lado (MA) del motor, éste reduce su menta. velocidad gradualmente hasta detenerse. l Cuando el aceite no fluye por el orificio de l Si el eje del motor está rotando por causa de la admisión (P), la válvula de succión (1), suc- inercia mientras es reducido el flujo de aceite ciona el aceite en el lado de la salida y los proveniente del orificio (P), el aceite en el orifi- envía hacia el orificio (MA) donde no hay sufi- cio (T) del lado de la salida es enviado por la ciente aceite para prevenir la cavitación. válvula de succión (1) hacia el lado (MA) con el fin de prevenir la cavitación. Operación 1) Cuando la bomba es arrancada l Si el aceite presurizado proveniente de la bomba es introducido por el orificio (P) y crece la presión en el lado (MA) y la torsión de arranque es generada en el motor, éste emp- Bomba del ventilador ieza a girar. El aceite presurizado en el lado de la salida del motor (MB) retorna a través del orificio (T) hacia el tanque. Bomba del ventilador D155AX-6 17
  • 33.
    GSN00603-00 10 Estructura, función, y estandar de mantenimiento 3. Operación de la válvula reversible 1) Cuando el solenoide activado/desactivado 2) Cuando el solenoide activado/desactivado (ON-OFF) es desenergizado. (ON-OFF) es energizado. l Si el solenoide "ON-OFF" (1) es "desenergi- l Si el solenoide "ON-OFF" (1) es "energizado", zado", el aceite presurizado proveniente de la la válvula selectora "ON-OFF" (2) cambia para bomba es bloqueado por la válvula selectora permitir que el aceite presurizado proveniente "ON-OFF" (2), y se abre el orificio (C) para el de la bomba fluya a través del orificio (C) den- circuito del tanque. tro de la cámara del carrete (D). l El carrete (3) es empujado hacia la derecha l El aceite presurizado en la cámara (D) empuja por el resorte (4). el carrete de la válvula (3) hacia la izquierda, l Se abre el orificio (MA) del motor y entra el contra el resorte (4). aceite presurizado para hacer girar el motor l Se abre el orificio (MB) del motor y entra el hacia adelante (en el sentido de las agujas del aceite presurizado para hacer girar el motor reloj). hacia atrás (en el sentido contrario al de las agujas del reloj). Bomba del Bomba del ventilador ventilador 18 D155AX-6
  • 34.
    10 Estructura, función,y estandar de mantenimiento GSN00603-00 4. Válvula de seguridad Función l Cuando se arranca el motor, la presión en el orificio (P) del motor del ventilador es elevada en algunos casos. l La válvula de seguridad (1) está instalada para proteger al circuito del sistema del ventilador. Operación l Si la presión en el orificio (P) aumenta sobre la presión de rotura de de la válvula de seguridad (1), la válvula (2) de la válvula de seguridad (1) se abre para liberar el aceite presurizado en el orificio (T). l Por esta operación, es prevenida la generación de una presión anormal en el orificio (P). D155AX-6 19
  • 35.
    GSN00604-00 BULDÓZER 1MANUAL DE TALLER D155AX-6 Modelo de máquina Número de serie D155AX-6 80001 y superiores 10 Estructura, función, y estandar de mantenimiento1 Sistema del tren de potencia, Parte 1 Sistema del tren de potencia, Parte 1............................................................................................................ 2 Esqueleto del tren de potencia............................................................................................................ 2 Dibujo general de la unidad del tren de potencia ................................................................................ 4 Dibujo de las tuberías hidráulicas del tren de potencia....................................................................... 6 Amortiguador, unión universal............................................................................................................. 8 Convertidor de torsión, TDF.............................................................................................................. 10 Válvula de control del convertidor de torsión .................................................................................... 19 Embrague de traba ECMV, embrague del estátor ECMV ................................................................. 20 Control de la transmisión .................................................................................................................. 26 Transmisión ....................................................................................................................................... 28 ECMV de la transmisión.................................................................................................................... 40 Válvula de alivio principal y válvula de alivio del convertidor de torsión ........................................... 46 Válvula de alivio de la lubricación ..................................................................................................... 48 Bomba de barrido.............................................................................................................................. 49 D155AX-6 1
  • 36.
    GSN00604-00 10 Estructura, función, y estandar de mantenimiento Sistema del tren de potencia, Parte 1 1 Esqueleto del tren de potencia 1 Descripción l La potencia transmitida al eje de la corona, a l Las vibraciones torsionales generadas por la s u ve s e s t ra n s m i t i d a a l H S S ( S i s te m a potencia del motor (1) son amortiguadas por hidrostático de dirección) (11). La bomba HSS medio del amortiguador de vibraciones (2), la (5), hidráulica, es impulsada por la TDF (6) y el potencia pasa a través de la unión universal aceite que sale de la bomba HSS hidráulica, (3) y es transmitida al convertidor de torsión energiza el motor (12) HSS. La rotación de la (8). pareja de engranajes HSS de la derecha e l La potencia del motor es transmitida a través izquierda está controlada por el motor (12) del aceite por el convertidor de torsión (8) HSS. La dirección se realiza generando una hacia el eje de entrada de la transmisión (eje diferencia en la velocidad derecha e izquierda. de la turbina) de acuerdo con el cambio de También es posible emplear el mecanismo carga. (con L/U) HSS para hacer girar los lados derecho e l La transmisión (9) utiliza la combinación de un izquierdo, en direcciones opuestas, para hacer sistema de engranajes planetarios y giros de contrarotación. e m b r a g u e s h i d r á u l i c o s p a ra r e d u c i r l a l El freno (13) del HSS se usa para frenar la velocidad y cambiar de marchas (3 engranajes máquina. El freno (13) es un embrague del tipo para avanzar y 3 engranajes para retroceder). de discos múltiples en aceite, aplicado por Se conectan 2 grupos de embragues resortes. La potencia enviada desde el freno seleccionados de acuerdo al cambio de carga (13) es transmitida al mando final (14). y se transmite la potencia a la corona (10) l El mando final (14) está formado por un desde el piñón ubicado en el extremo trasero engranaje sencillo de dientes rectos y un de la transmisión. sistema de engranajes planetarios sencillos. Reduce la velocidad y hace girar la rueda dentada (15) que propulsa la oruga (16) y mueve la máquina. El caudal de aceite generado por la bomba del ventilador de enfriamiento (17) propulsada por la TDF (6), hace girar el motor del ventilador de enfriamiento (18). 2 D155AX-6
  • 37.
    10 Estructura, función,y estandar de mantenimiento GSN00604-00 1. Motor (SAA6D140E-5) 10. Corona 2. Amortiguador 11. Unidad HSS 3. Junta universal 12. Motor HSS (KMF140) 4. Bomba de barrido (SAR(4) 140) 13. Freno 5. Hidráulica, bomba HSS (HPV190) 14. Mando final 6. TDF [PTO = Toma de fuerza] 15. Rueda motríz 7. Bomba de lubricación del tren de potencia 16. Zapata de la oruga (SAR(3)100+40) 17. Bomba del ventilador de enfriamiento (LPV45) 8. Convertidor de torsión 18. Motor de ventilador de enfriamiento (LMF65) 9. Transmisión D155AX-6 3
  • 38.
    GSN00604-00 10 Estructura, función, y estandar de mantenimiento Dibujo general de la unidad del tren de potencia 1 4 D155AX-6
  • 39.
    10 Estructura, función,y estandar de mantenimiento GSN00604-00 1. Unidad HSS Descripción 2. Transmisión l La unidad del tren de potencia puede dividirse 3. Bomba de lubricación del tren de potencia ampliamente en el convertidor de torsión, TDF (SAR(3)100+40) (7), la unidad de la transmisión (2) y la unidad 4. Colador del aceite del tren de potencia HSS (1). 5. Motor HSS (KMF140) l De tal modo, después que se desmonte el 6. Válvula de alivio principal, y de alivio del conjunto del tren de potencia, este puede convertidor de torsión dividirse en el convertidor de torsión, TDF (7), 7. Convertidor de torsión, PTO=TDF la unidad de transmisión y la unidad HSS (1). 8. Bomba de barrido (SAR(4) 140) l La unidad HSS está formada por la unidad del 9. Bomba del ventilador de enfriamiento (LPV45) piñón, el eje de la corona, el motor HSS, el 10. Hidráulica, bomba HSS (HPV190) engranaje planetario y freno. 11. Válvula de control del freno D155AX-6 5
  • 40.
    GSN00604-00 10 Estructura, función, y estandar de mantenimiento Dibujo de las tuberías hidráulicas del tren de potencia 1 6 D155AX-6
  • 41.
    10 Estructura, función,y estandar de mantenimiento GSN00604-00 1. Hidráulica, bomba HSS (HPV190) 2. Orificio para detectar la presión centralizada 3. Tren de potencia, bomba de lubricación (SAR(3)-100+40) 4. Válvula de control del freno 5. Motor HSS (KMF140) 6. Válvula de alivio principal, y de alivio del convertidor de torsión 7. Filtro del aceite del tren de potencia 8. Bomba de barrido (SAR(4) 140) 9. Enfriador del aceite del tren de potencia (incorporada al tanque inferior del radiador) A: Agujero de toma (LB) de la presión del aceite del freno izquierdo AA: Agujero de toma (RB) de la presión del aceite del freno derecho B: Orificio de detección de presión del aceite del 3er. Embrague (3RD) C: Orificio de captación de la presión de aceite del embrague de 2da de la transmisión (2ND) D: Orificio de captación de la presión de aceite del embrague de 1ra de la transmisión (1ST) E: Orificio de captación de la presión de aceite del embrague de retroceso de la transmisión (R) F: Orificio de captación de la presión de aceite del embrague de avance de la transmisión (F) G: Agujero de captación de la presión de alivio principal de la transmisión (TM) H: Orificio de toma de presión de aceite del embrague de traba (LC) J: Orificio de toma de presión de aceite del embrague del estator (SC) D155AX-6 7
  • 42.
    GSN00604-00 10 Estructura, función, y estandar de mantenimiento Amortiguador, unión universal 1 8 D155AX-6
  • 43.
    10 Estructura, función,y estandar de mantenimiento GSN00604-00 1. Respiradero 2. Varilla de medición 3. Tapón de drenaje 4. Eje de salida 5. Volante 6. Cuerpo exterior 7. Acople 8. Junta universal 9. Cubierta 10. Acople de caucho 11. Cuerpo interior Unidad: mm No. Itemes a comprobar Criterio Solución Tamaño Tolerancia Holgura Límite de Separación entre la caja del estándar Eje Agujero estándar holgura 12 volante y la cubierta –0.022 +0.070 0.022 – 511.18 0.2 –0.092 +0.070 0.162 Separación entre el volante y –0.020 +0.063 0.020 – Reemplace 13 466.72 0.2 el amortiguador –0.083 +0.070 0.146 Diámetro exterior de la super- Tamaño estándar Tolerancia Límite de reparación 14 ficie de contacto del sello de –0.087 aceite del acople 90 89.8 –0.087 Descripción l El amortiguador de vibraciones atenúa las vibraciones ocasionadas por cambios en la torsión del motor y por la torsión de impacto generada por una aceleración súbita o al realizar excavaciones muy duras. De esta manera, el amortiguador de vibraciones actúa para proteger el convertidor de torsión, la transmisión y otras partes del tren de potencia. l El amortiguador consta de pocos componentes: emplea un acople de caucho que absorbe las vibraciones por el efecto amortiguador del material de caucho. Operación l La fuerza motríz del motor pasa a través de la volante (5) y es transmitida al cuerpo exterior (6). L a v i b ra c i ó n to r s i o n a l d e l m ot o r q u e d a absorbida por el acoplamiento de caucho (10) y la potencia es transmitida al cuerpo interior (11). La fuerza pasa a través de la unión universal [cardan] (8) y es transmitida al convertidor de torsión y a la transmisión. D155AX-6 9
  • 44.
    GSN00604-00 10 Estructura, función, y estandar de mantenimiento Convertidor de torsión, PTO=TDF1 H TDF: Abreviatura de Toma de Fuerza A: Procedente de la bomba del tren de potencia B: Hacia el enfriador del aceite del tren de potencia C: Desde la válvula principal de alivio D: Desde la caja de la transmisión E: Hacia la caja de la transmisión F: Proveniente del enfriador de aceite del tren de fuerza 10 D155AX-6
  • 45.
    10 Estructura, función,y estandar de mantenimiento GSN00604-00 D155AX-6 11
  • 46.
    GSN00604-00 10 Estructura, función, y estandar de mantenimiento 1. Agujero de montaje de la bomba HSS, equipo de trabajo 2. Orificio de montaje de la bomba del ventilador de enfriamiento 3. Agujero de montaje de la bomba de barrido 4. Orificio de Montaje de la bomba para el tren de fuerza y lubricación de la dirección 5. Caja del convertidor de torsión 6. Acople 7. Eje de entrada (número de dientes: 58) 8. Engranaje libre de la TDF (número de dientes: 66) 9. Eje del engranaje loco PTO 10. Bastidor del embrague de traba 11. Turbina 12. Caja de conducción 13. Pista 14. Estator 15. Bomba 16. Retenedor 17. Carcaza delantera del embrague del estator 18. Eje de la bomba 19. Caja trasera del embrague del estator 20. Eje del estator 21. Cubo del embrague del estátor 22. Plato del embrague del estator 23. Disco del embrague del estator 24. Pistón del embrague del estator 25. Eje de entrada a la transmisión 26. Plato del embrague de traba 27. Disco del embrague de traba 28. Pistón del embrague de traba 29. Cubo de la turbina 30. Engranaje A TDF (número de dientes: 49) 31. Engranaje B TDF (número de dientes: 48) 32. Engranaje propulsor del la bomba de barrido (Número de dientes: 56) 33. Válvula de control del convertidor de torsión 34. Colador del aceite del tren de potencia 35. Camisa 12 D155AX-6
  • 47.
    10 Estructura, función,y estandar de mantenimiento GSN00604-00 Descripción Estructura l El convertidor de torsión es del tipo de 3 l La potencia del motor hace dar vueltas al elementos, 1 etapa, 1 fase, que está integrado conjunto formado por la bomba (15) que está con la transmisión. integrada en el acoplamiento (6), el eje de l El convertidor de torsión está equipado con un entrada (7), el bastidor del embrague de traba tipo de embrague de disco doble húmedo, (10) y la caja de mando (12). dispositivo de traba del convertidor de torsión y l La turbina (11) es integrada por el muñón de la embrague del estátor, con el fin de reducir el turbina (29) y el eje de entrada de la consumo de combustible e incrementar la transmisión (25), y es girada por el aceite capacidad de operación, y para reducir el proveniente de la bomba (15) consumo de caballos de fuerza por parte del l El estátor (14) está integrado con el eje del motor. estátor (20) el muñón del embrague del estátor l Para mayor eficiencia de empuje ligero (21), y está fijo a la caja del convertidor de c o n ti nu o y o p e ra c i o n e s d e n i ve l ad o, e l torsión (5) por medio de la unidad del convertidor de torsión es trabado y la fuerza embrague del estátor. del motor es transferida directamente al eje de l El embrague de traba está formado por el entrada de la transmisión. plato (26) del embrague engranado a la caja l Cuando el convertidor de torsión es trabado (la propulsora (12), con el disco del embrague bomba y la turbina es integrada como una (27) engranado con el cubo de la turbina (29) y unidad), y el aceite continúa siendo el pistón del embrague (28) que se desliza suministrado al convertidor de torsión. dentro de la caja del embrague (10) integrada con la caja propulsora (12). De acuerdo a esto, el aceite que está fluyendo l La unidad del embrague del estátor consta de: desde la bomba, a través de la turbina hacia el el cubo del embrague (21) adherido al eje del estátor es detenido por las hojas del estátor y estátor (20) con ranura, disco de embrague no puede fluir en ninguna dirección. Como (23) engranado con el cubo del embrague resultado, este aceite resiste la rotación de la (21), plato de embrague (22) soportado por bomba y de la turbina (el solamente es pa sa do re s en el b as tido r d ela nt er o d el agitado). embrague (17), bastidor trasero del embrague l Para reducir la resistencia a la rotación de la (19), pistón del embrague (24) el cual se bomba y de la turbina, el embrague del estátor desliza dentro del bastidor delantero del es desembragado simultáneamente con la embrague (17). traba del convertidor de torsión, de tal manera que el estátor puede girar libremente. El bastidor delantero del embrague (17) está fijado a la camisa (35) con la caja del Como el estátor es arrastrado y girado por la convertidor de torsión (5). bomba y la turbina, el aceite retorna desde la l La unidad (tomafuerza) PTO consta de: eje de turbina hacia la bomba, en forma suave y en entrada (7), engranaje libre PTO (8), engranaje contra una resistencia menor. A del PTO (30), engranaje B del PTO (31) y engranaje de mando de la bomba de barrido Condición para el rango de traba y el rango del (32). convertidor de torsión Velocidad del eje de salida del convertidor de torsión Régimen del converti- Rango de traba dor de torsión 1a. marcha Mín. 1,313 rpm Máx. 1,262 rpm de avance 2a. marcha Mín. 1,899 rpm Máx. 1,876 rpm de avance 3a. marcha Mín. 1,366 rpm Máx. 1,355rpm de avance 1o. De retro- Mín. 1,244 rpm Máx. 1,216 rpm ceso Retroceso Mín. 1,196 rpm Máx. 1,177 rpm 2da Retroceso Mín. 1,622 rpm Máx. 1,613 rpm 3ra D155AX-6 13
  • 48.
    10 Estructura, función,y estandar de mantenimiento GSN00604-00 Trayectoria de transmisión de potencia Cuando el embrague de traba es "desengra- Cuando el embrague de traba es "engranado" y nado" y el embrague del estátor es "engranado" el embrague del estátor es "desengranado" l Si el embrague de traba (3) es l Si el embrague de traba (3) es “embragado“, la “desembragado“, la caja propulsora (5) y la caja propulsora (5) y la turbina (7) se conectan turbina (7) se desconectan uno del otro. entre si. Si el embrague del estátor (9) es "engranado" Si el embrague del estátor (9) es en este momento, la caja del convertidor de "desengranado" en este momento, la caja del torsión (10) y el eje del estátor (11) quedan convertidor de torsión (10) y el eje del estátor conectados entre sí, para fijar el estátor (8). (11) quedan desconectados entre sí, y el Por lo tanto, el convertidor de torsión trabaja estátor (8) es arrastrado y girado por la bomba como un convertidor de torsión común. (6) y la turbina (7). l La fuerza proveniente del motor es transmitida Por lo tanto, el convertidor de torsión trabaja al acople (1) a través del amortiguador y la como un convertidor de torsión con traba. unión universal. l La fuerza proveniente del motor es transmitida l La fuerza transferida al acople (1) hace girar al acople (1) a través del amortiguador y la integralmente al eje de entrada (2), al bastidor unión universal. del embrague (4), la caja de transmisión (5) y l La fuerza transferida al acople (1) hace girar la bomba (6). integralmente al eje de entrada (2), al bastidor l La fuerza transferida a la bomba (6) hace girar del embrague (4), la caja de transmisión (5) y la turbina (7) po r medio de ac eite y es la bomba (6). transferida al eje de entrada de la transmisión l La fuerza transferida a la caja de transmisión (12) adherido por ranura a la turbina (7). (5) hace girar directamente la turbina (7), debido a que el embrague de traba (3) está fijo, y la fuerza es transferida al eje de entrada de la transmisión (12) adherido por ranura a la turbina (7). D155AX-6 17
  • 49.
    GSN00604-00 10 Estructura, función, y estandar de mantenimiento Flujo de aceite l El aceite pasa a través de la válvula de alivio principal, la válvula de alivio del convertidor de torsión ajusta la presión del aceite a un valor inferior al de la presión regulada. Luego, el fluye en el orificio de entrada (A) a través del pasaje de aceite de la caja del convertidor de torsión (1), del bastidor delantero del embrague del estátor (2), eje de la bomba (3) y retenedor (4) y fluye dentro de la bomba (5). l Al aceite se le ha dado fuerza centrifuga por medio de la bomba (5), y fluye en la turbina (6) transfiriendo su energía a la turbina (6). l El aceite proveniente de la turbina (6) es enviado hacia el estátor (7) y fluye otra ves dentro de la bomba (5). La parte A del aceite, sin embargo, es enviada a través del orificio de salida (B) hacia el enfriador de aceite del tren de fuerza. 18 D155AX-6
  • 50.
    10 Estructura, función,y estandar de mantenimiento GSN00604-00 Válvula de control del convertidor de torsión 1 A: Procedente de la bomba del tren de potencia B: Orificio de toma de presión de aceite del embrague del estator (SC) C: Orificio de toma de presión de aceite del embrague de traba (LC) 1. Filtro de aceite del convertidor de torsión 2. Embrague del estator ECMV 3. Embrague de traba ECMV D155AX-6 19
  • 51.
    GSN00604-00 10 Estructura, función, y estandar de mantenimiento Embrague de traba ECMV, embrague del estátor ECMV 1 H ECMV: Abreviación de: Válvula Moduladora de Control Electrónico H No trate de desensamblarlo debido a que se necesitarán ajustes para mantener el rendimiento. A: Al embrague *1: P: Proveniente de la bomba Estampado de la placa de T: Drenaje Embragues operados características DR: Drenaje Traba E******* P1: Orificio de captación de presión del aceite del embrague Estator A******* P2: Orificio de captación de presión del aceite piloto 1. Conector del suiche de llenado 2. Conector del solenoide proporcional 3. Válvula de detección de presión 4. Suiche de llenado 5. Solenoide proporcional 6. Válvula de control de presión 7. Placa de identidad (*1) 20 D155AX-6
  • 52.
    10 Estructura, función,y estandar de mantenimiento GSN00604-00 Embrague de traba para ECMV Operación Descripción Cuando se traslada dentro del régimen del con- l Esta válvula se usa para cambiar el embrague vertidor de torsión con el objeto de convertir la presión del aceite del embrague a la presión establecida. Debido a que se usa una forma de onda de modulación para las características de la aplicación de presión al embrague, la ECMV es capaz de conectar suavemente el embrague de traba, por lo tanto se reducen los impactos resultantes del cambio de engranaje de velocidad. Además, esto previene la generación de picos de torsión en el tren de potencia. Estos arreglos hacen que la máquina sea confortable para el operador y aumentan la duración del tren de fuerza. Cuando se cambia de traslado por convertidor de torsión a traslado en directa Presión de aceite del traba (Seg.) Tiempo l Cuando se traslada en el rango del convertidor En el cambio de engranaje de velocidad (en de torsión, la corriente no es suministrada al traslado directo) solenoide proporcional (1). La válvula de control de presión (3) drena el a c e i t e p r o ve n i e n t e d e l o r i f i c i o ( A ) d e l Presión de aceite del traba embrague, a través del orificio de drenaje (T), y libera el embrague de la traba. También en este momento, el interruptor de llenado (5) es desactivado "OFF" debido a que la presión de aceite no es aplicada a la válvula de detectora de presión (4) (Seg.) Tiempo D155AX-6 21
  • 53.
    GSN00604-00 10 Estructura, función, y estandar de mantenimiento Al trasladarse en transmisión directa (Marcha con convertidor de torsión Ý marcha directa) Durante el llenado Ajuste de presión l Cuando se traslada en el rango de directa l Si hay un flujo de corriente en el solenoide (trabado), la corriente es suministrada al proporcional (1), el solenoide genera empuje solenoide proporcional (1), la fuerza de la en proporción a la intensidad de la corriente. presión del aceite es balanceada con la fuerza Este empuje del solenoide es balanceado por del solenoide y aplicada a la cámara (b), y la suma del empuje generado por la presión de empuja la válvula de control de presión (3) aceite en el orificio del embrague y la tensión hacia la izquierda. Como resultado, el orificio del resorte de la válvula de control de presión de la bomba (P) y el orificio del embrague (A) (2), entonces la presión queda establecida. son abiertos y el aceite empieza a llenar el l Mientras se hacen los cambios de velocidad, e m b r a g u e . U n a ve z l l e n o d e a c e i t e e l la presión del aceite del embrague de taba es embrague, el interruptor de llenado (5) se reducida temporalmente para reducir el pone en “on”. impacto cuando se hace el cambio. En este momento la presión de aceite es controlada de tal manera que la fuerza de empuje del pistón de traba se balancea con la presión interna del convertidor de torsión. 22 D155AX-6
  • 54.
    10 Estructura, función,y estandar de mantenimiento GSN00604-00 Embrague del estátor ECMV Descripción Operación l Esta válvula actúa para regular la presión del Al trasladarse en transmisión directa aceite del embrague de traba y también hacer cambio en el embrague de traba. Forma un patrón de onda moduladora, de manera que el embrague del estator se acopla suavemente para reducir el impacto al hacer los cambios de marcha. Además, ella previene la generación de picos de torsión en el tren de potencia. Como resultado, se proporciona al o p e r a d o r u n a t r a ve s í a c ó m o d a y s e incrementa considerablemente la durabilidad del tren de potencia. Traslado directo Ý traslado por convertidor de torsión embrague del estator Presión de aceite del (Seg.) Tiempo l Cuando se traslada en el rango directo (traba del convertidor de torsión), la corriente no fluye al solenoide proporcional (1). La válvula de control de presión (3) drena el a c e i t e p r o ve n i e n t e d e l o r i f i c i o ( A ) d e l embrague, a través del orificio de drenaje (T), y libera el embrague del estator. También en este momento, el interruptor de llenado (5) es desactivado "OFF" debido a que la presión de aceite no es aplicada a la válvula de detectora de presión (4) D155AX-6 23
  • 55.
    GSN00604-00 10 Estructura, función, y estandar de mantenimiento Cuando se traslada dentro del régimen del con- vertidor de torsión (Traslado directo Ý traslado por convertidor de torsión) Durante el llenado Ajuste de presión l Cuando se traslada en el rango de convertidor l Si hay un flujo de corriente en el solenoide de torsión, la corriente es suministrada al proporcional (1), el solenoide genera empuje solenoide proporcional (1), la fuerza de la en proporción a la intensidad de la corriente. presión del aceite es balanceada con la fuerza Este empuje del solenoide es balanceado por del solenoide y aplicada a la cámara (b), y la suma del empuje generado por la presión de empuja la válvula de control de presión (3) aceite en el orificio del embrague y la tensión hacia la izquierda. Como resultado, el orificio del resorte de la válvula de control de presión de la bomba (P) y el orificio del embrague (A) (2), entonces la presión queda establecida. son abiertos y el aceite empieza a llenar el e m b r a g u e . U n a ve z l l e n o d e a c e i t e e l embrague, el interruptor de llenado (5) se pone en “on”. 24 D155AX-6
  • 56.
    GSN00604-00 10 Estructura, función, y estandar de mantenimiento Control de la transmisión 1 H Para operaciones de dirección de la palanca del Palm Command Steering Control (PCCS), vea Direc- ción, Control del Freno. H PCCS: Abreviatura para: Sistema de Control Comandado por la Palma de la Mano 1. Pedal de freno Posición de las palancas 2. Palanca de bloqueo A: Neutral 3. Palanca PCCS B: Avance (Cambiando de Avance-Retroceso) C: Retroceso 3A. Interruptor UP [Hacia arriba] D: OFF (Se cambia la marcha hacia arriba cada E: Cambio hacia arriba vez que se oprima el interruptor) F: Cambio hacia abajo 3B. Interruptor DOWN [= Hacia abajo] G: Libre (Se cambia la marcha hacia abajo cada H: Traba vez que se oprima el interruptor.) 4. Traba neutral de la transmisión 5. Válvula de control de la transmisión 26 D155AX-6
  • 57.
    10 Estructura, función,y estandar de mantenimiento GSN00604-00 Descripción l La transmisión se controla con la palanca (3) PCCS La palanca PCCS se emplea para seleccionar la dirección de traslado y escoger la marcha. l Como se emplea un mecanismo de seguridad, el interruptor por seguridad de neutral de la transmisión (4) no trabaja y el motor no arranca a menos que la palanca de traba (2) esté en la posición LOCK [TRANCADA]. D155AX-6 27
  • 58.
    GSN00604-00 10 Estructura, función, y estandar de mantenimiento Transmisión 1 28 D155AX-6
  • 59.
    10 Estructura, función,y estandar de mantenimiento GSN00604-00 A: Orificio de captación de la presión del embrague de 1a. (1ST) B. Orificio de captación de presión del Embrague de 3a. (3RD) C: Orificio de captación de la presión del aceite del embrague en retroceso (R) D: Orificio de captación de la presión del embrague de 2a. (2ND). E: Orificio de captación de la presión del aceite del embrague en avance (F) F: Procedente de la bomba del tren de potencia G: Hacia la válvula de control del freno H: Procedente de la caja de dirección J: Proveniente del enfriador de aceite del tren de fuerza K: Hacia el convertidor de torsión L. Hacia la bomba de barrido M: Hacia la caja del convertidor de torsión N: Procede de la caja del convertidor de torsión P: Hacia el embrague de Retroceso R: Al embrague de 3a. S: Al embrague de 1a. T: Al embrague de 2a. U: Hacia el embrague de Avance D155AX-6 29
  • 60.
    GSN00604-00 10 Estructura, función, y estandar de mantenimiento 30 D155AX-6
  • 61.
    10 Estructura, función,y estandar de mantenimiento GSN00604-00 1. ECMV de la transmisión Descripción 2. Válvula de alivio principal y válvula de alivio del l La transmisión adoptada es de "Tres convertidor de torsión velocidades hacia adelante y tres velocidades 3. Caja de la transmisión hacia atrás", la cual consta de un mecanismo 4. Camisa de engranajes planetarios y embragues de 5. Eje de entrada a la transmisión discos. 6. Perno de amarre l Fuera de los 5 juegos de mecanismos de 7. R aro dentado (cubo) engranajes planetar ios y embragues de 8. R piñon planetario (número de dientes: 26) discos, 2 embragues están fijados 9. Aro dentado R (número de dientes internos: 86) hidráulicamente mediante la operación de la 10. F piñon planetario (número de dientes: 24) ECMV, para seleccionar la dirección de 11. Aro dentado F (número de dientes internos: 91) rotación y un engranaje de velocidad. 12. Piñon planetario de 3a. (número de dientes: 35) l La transmisión transfiere la fuerza recibida por 13. Aro dentado 3a. (número de dientes internos: 89) el eje de entrada a la transmisión hacia el eje 14. Piñón planetario de 2a. (número de dientes: 31) de salida, mientras cambia los engranajes de 15. Aro dentado de 2a. (número de dientes internos: velocidad (avance 1a. a 3a., o reversa 1a. a 91) 3a.) en cualquier combinación de embragues 16. Aro dentado de 1a. (número de dientes internos: de avance, o retroceso y de los embragues de 91) 3 velocidades. 17. Piñón planetario de 1a. (número de dientes: 27) 18. Eje de salida de la caja de transmisión (Engranaje central de 3a.) (número de dientes: Número de platos y discos usados 19) Número de Número de 19. Caja del embrague de 1a Embrague No. platos discos 20. Pistón de 1a. embrague Embrague R 6 6 21. Engranaje central de 1a. (número de dientes: 37) 22. Portadora de la 1a. marcha Embrague F 6 7 23. Caja del embrague de 2a Embrague de 3ra 3 4 24. Pistón del embrague de 2a. Embrague de 2da 3 4 25. Engranaje central de 2a. (número de dientes: 29) Embrague de 1ra 2 3 26. Portadora de la 2a. marcha 27. Caja de embrague de 3a. 28. Pistón del embrague de 3a. 29. Portadora de 3a. Combinaciones de embragues del respectivo 30. Caja de embrague de F [avance] engranaje de velocidad y su radio de reducción. 31. Pistón del embrague de avance Relación de 32. Portadora de F [avance] Velocidad Embragues operados reducción 33. Caja del embrague de retroceso 1a. marcha 34. Engranaje central de avance (número de dientes: F x 1ra 1.705 de avance 44) 2a. marcha 35. Pistón del embrague R F x 2da 1.151 de avance 36. Resorte tipo arandela 3a. marcha 37. Plato del embrague de avance F x 3ra 0.540 38. Disco del embrague Neutral * — 39. Resorte del pistón 40. Portadora R [retroceso] 1o. De retro- R x 1a. 1.406 41. Caja delantera ceso 42. Engranaje central de retroceso (número de Retroceso R x 2a. 0.949 dientes: 34) 2da Retroceso 3ra R x 3ra 0.445 *: El embrague de la 1a. marcha está lleno con aceite en baja presión. D155AX-6 31
  • 62.
    GSN00604-00 10 Estructura, función, y estandar de mantenimiento Unidad: mm No. Itemes a comprobar Criterio Solución Tamaño estándar Tolerancia Límite de reparación Desgaste del anillo -0.01 Ancho 4.0 3.60 18 de sello (grande) del -0.04 portador de 1a. Espesor 4.0 ±0.15 3.85 -0.01 Desgaste del anillo Ancho 4.0 3.60 -0.04 19 de sello (pequeño) del portador de 1a. Espesor 5.0 ±0.15 4.85 R, F, Reemplace Contragolpe entre el 0.14 - 0.35 3a, 1a 20 engranaje solar y el planetario 2ª 0.13 - 0.32 R 0.15 - 0.39 Contragolpe entre el F, 2a, 21 piñón planetario y 0.15 - 0.38 1a engranaje anular 3ª 0.16 - 0.42 Embrague de discos Operación Estructura Cuando el embrague es engranado (fijo) l El embrague de discos consiste de pistón (2), l El aceite proveniente de la ECMV es enviado platos (3), discos (4), pasador (5), resorte de con presión hacia el lado trasero del pistón (2) retorno (6), etc., para asegurar el engranaje a través del pasaje de aceite en el bastidor (7) anular (1). y empuja el pistón (2) hacia el lado izquierdo. l El diente interior del disco (4) está engranado l El pistón (2) hace que el plato (3) haga con el diente exterior de la corona o engranaje estrecho contacto contra el disco (4) para anular (1). detener la rotación del disco (4) debido a la l El plato (3) está ensamblado a la caja de fuerza de fricción generada entre ellos. embrague (7) con el pasador (5). l Como el diente interior del disco (4) está encajado con el diente exterior del aro dentado (1), se detiene el movimiento del aro dentado (1) 34 D155AX-6
  • 63.
    10 Estructura, función,y estandar de mantenimiento GSN00604-00 Cuando el embrague es desengranado (liberado) Pasadizo de aceite en el embrague de velocidad H La figura muestra el caso en el cual el engranaje de "1a." velocidad es seleccionado. Para ECMV de transmisión Pistón de embrague de 1a. l Como el aceite proveniente de la ECMV es detenido, el pistón (2) es devuelto hacia el lado derecho por medio del resorte de retorno (6). l Cuando se sitúa en la posición “neutral” la l La fuerza de fricción de los platos (3) y los palanca de dirección/sentido direccional/ discos (4) es liberada y el aro dentado (1) es cambio de marchas, la 1a., 2a. ó 3a. marcha liberado. queda seleccionada. l La cámara del pistón del embrague correspondiente a la marcha seleccionada se llena de aceite controlando electrónicamente el circuito hidráulico de cada embrague. l Cuando la palanca de dirección/sentido direccional/cambio de marchas se mueve desde la posición “neutral” para la posición de “avance” ó “retroceso”, se requiere que la bomba suministre el caudal de aceite necesario para llenar la cámara del pistón del embrague de Avance o el embrague de Retroceso. l Cuando la marcha se cambia de 1a. de “avance” para 2a. de “avance”, la bomba tiene que suministrar solamente un caudal de aceite para asentar el plato y el disco del embrague de 2a. ya que el embrague de Avance ya se había llenado de aceite. l La demora en la operación de cambio de marchas queda reducida utilizando el aceite como ya se ha explicado anteriormente. D155AX-6 35
  • 64.
    GSN00604-00 10 Estructura, función, y estandar de mantenimiento Trayectoria de transmisión de potencia 1a. velocidad de avance l Cuando la transmisión se coloca en 1a. de l La potencia transmitida al piñón planetario de “avance”, se acoplan el embrague de Avance y 3a. (12) también es transmitida al eje de salida el embrague de 1a. La potencia transmitida (22), el cual tiene las funciones de engranaje por el convertidor de torsión al eje de entrada central de 3a. (1) es transmitida al eje de salida (22). l El aro dentado de 3a. (13) y el portador de la l El embrague de Avance es accionado por la 2a. (14) están engranados entre sí y giran presión de aceite aplicada al pistón del integralmente. De tal modo que, la rotación de embrague de Avance y retiene la corona (4) de la portador de 2da (14) es transmitida desde el Avance. El embrague de 1a. es accionado por engranaje planetario de la 2a. (15), hacia la la presión de aceite aplicada al pistón del corona de la 2a. marcha (16). embrague de la 1a. marcha y retiene el tambor l La fuerza transmitida al piñón planetario de 2a. interior del embrague de 1a. (19) (15) también es transmitida desde el l La potencia del convertidor de torsión es engranaje central de 2a. (21) hacia el eje de transmitida hacia el engranaje planetario de salida (22). Avance (3) a través del eje de entrada (1) y el l El aro dentado de 2a. (16) y el portador de la engranaje solar de Avance (2) . 1a. (17) están engranados entre sí y giran l Como el aro dentado "F" (4) está retenido por integralmente. De tal modo que, la rotación de e l e m b r a g u e d e a va n c e " F " , l a f u e r z a la por tadora (17) de 1a. es transmitida al transmitida al piñón planetario "F" (3) hace engranaje planetario (18) de la 1a. marcha. girar al por tador de 3a. (11) a través del l Como la corona (19) de la 1a. marcha está portador "F" (10) el cual está conectado por retenida por el embrague de la 1a. marcha, la medio de la ranura potencia transmitida hacia el engranaje l La rotación del portador de 3a. (11) es planetario (18) de la 1a. marcha es transmitida transmitida a través del piñón planetario de 3a. a través del engranaje central (20) de la 1a. (12) hacia el aro dentado de 3a. marcha hacia el eje de salida (22). 36 D155AX-6
  • 65.
    10 Estructura, función,y estandar de mantenimiento GSN00604-00 1a. velocidad de retroceso l Cuando la transmisión se coloca en 1a. de l La rotación del portador de 3a. (11) es transmitida retroceso, se acoplan el embrague de Retroceso a través del piñón planetario de 3a. (12) hacia el y el embrague de 1a. La potencia transmitida por aro dentado de 3a. el convertidor de torsión al eje de entrada (1) es l La potencia transmitida al piñón planetario de 3a. transmitida al eje de salida (22). (12) también es transmitida al eje de salida (22), el l El embrague de Retroceso es accionado por la cual tiene las funciones de engranaje central de 3a. presión de aceite aplicada al pistón del embrague l El aro dentado de 3a. (13) y el portador de la 2a. de Retroceso y retiene la corona (7) de avance. El (14) están engranados entre sí y giran embrague de 1a. es accionado por la presión de integralmente. De tal modo que, la rotación de la aceite aplicada al pistón del embrague de la 1a. portador de 2da (14) es transmitida desde el marcha y retiene el tambor interior del embrague engranaje planetario de la 2a. (15), hacia la de 1a. (19) corona de la 2a. marcha (16). l La potencia del convertidor de torsión es l La fuerza transmitida al piñón planetario de 2a. transmitida hacia el engranaje planetario de (15) también es transmitida desde el engranaje Retroceso (6) a través del eje de entrada (1) y el central de 2a. (21) hacia el eje de salida (22). engranaje solar de Retroceso (5) . l El aro dentado de 2a. (16) y el portador de la 1a. l Como el aro dentado de retroceso "R" (7) está (17) están engranados entre sí y giran engranado con el portador "R" (8) y retenido por integralmente. De tal modo que, la rotación de la el embrague "R", el piñón planetario "R" (6) hace portadora (17) de 1a. es transmitida al engranaje girar el aro dentado "R" (9). La rotación del aro planetario (18) de la 1a. marcha. dentado "R" (9), la dirección en la que está l Como la corona (19) de la 1a. marcha está opuesto al eje de entrada (1), gira el portador de retenida por el embrague de la 1a. marcha, la 3a. (11) a través del portador "F" (10) el cual está potencia transmitida hacia el engranaje planetario conectado por medio de la ranura (18) de la 1a. marcha es transmitida a través del engranaje central (20) de la 1a. marcha hacia el eje de salida (22). D155AX-6 39
  • 66.
    GSN00604-00 10 Estructura, función, y estandar de mantenimiento ECMV de la transmisión 1 H ECMV: Abreviación de: Válvula Moduladora de Control Electrónico H No trate de desensamblarlo debido a que se necesitarán ajustes para mantener el rendimiento. 40 D155AX-6
  • 67.
    10 Estructura, función,y estandar de mantenimiento GSN00604-00 AF: Hacia el embrague de Avance Operación de la tabla del ECMV AR: Hacia el embrague de Retroceso ECMV A1: Al embrague de 1a. F R 1ª 2ª 3ª A2: Al embrague de 2a. Velocidad A3: Al embrague de 3a. de traslado P. Procedente de la bomba del tren de potencia N T: Drenaje F1 Dr: Drenaje PF: Orificio de captación de la presión del aceite F2 del embrague en avance F3 PR: Orificio de captación de la presión del aceite R1 del embrague en retroceso P1: Orificio de captación de la presión del aceite R2 del embrague de 1a. R3 P2: Orificio de captación de la presión del aceite del embrague de 2a. H Cuando la palanca direccional está en P3. Orificio de detección de presión del aceite del posición (neutral), se activa el embrague de 3er. embrague velocidad de la velocidad seleccionada por la palanca de cambio de velocidades. 1. Solenoide proporcional del embrague de 3a. 2. Solenoide proporcional del embrague de 1a. 3. Solenoide proporcional del embrague de retroceso 4. Solenoide proporcional del embrague de avance 5. Solenoide proporcional del embrague de 2a. 6. Interruptor de llenado del embrague de 3a. 7. Interruptor de llenado del embrague de 2a. 8. Interruptor de llenado del embrague de 1a. 9. Interruptor de llenado del embrague de R 10. Interruptor de llenado del embrague de A 11. Filtro de aceite de la transmisión 12. Conector para el solenoide proporcional del embrague de 1a. 13. Conector para el interruptor de llenado del embrague de 3a. 14. Conector para el solenoide proporcional del embrague de 3a. 15. Conector para el solenoide proporcional del embrague de reversa R. 16. Conexión para el interruptor de llenado del embrague de 2a. 17. Conector para el solenoide proporcional del embrague de 2a. 18. Conector para el solenoide proporcional del embrague de avance. 19. Conexión para el interruptor de llenado del embrague de 1a. 20. Conexión para el interruptor de llenado del embrague de retroceso 21. Conexión para el interruptor de llenado del embrague de avance D155AX-6 41
  • 68.
    GSN00604-00 10 Estructura, función, y estandar de mantenimiento 1. Interruptor de llenado 2. Válvula de control de presión 3. Cuerpo (superior) 4. Cuerpo (inferior) 5. Solenoide proporcional 6. Filtro 7. Válvula de detección de presión 8. Camisa 42 D155AX-6
  • 69.
    10 Estructura, función,y estandar de mantenimiento GSN00604-00 Descripción del ECMV llenado esté en ON durante la activación l El ECMV consta de una válvula de control de (región D). presión y un interruptor de llenado. l Válvula de control de presión ECMV y solenoide proporcional Un solenoide proporcional en esta válvula l Por cada ECMV, hay un solenoide recibe la corriente enviada desde el proporcional instalado. controlador y esta válvula la convierte en una El solenoide proporcional genera el empuje presión de aceite. mostrado abajo de acuerdo a la corriente de l Interruptor de llenado comando recibida del controlador. Este interruptor detecta cuando un embrague La fuerza de propulsión generada por el está lleno de aceite y tiene las funciones solenoide proporcional es aplicada al carrete siguientes. de la válvula de control de presión para 1. Cuando el embrague está lleno de aceite, generar la presión de aceite mostrada en la emite una señal (señal de llenado) hacia el figura de abajo. De acuerdo a esto, la fuerza controlador para informarle que está completa- de propulsión cambia al controlar la corriente mente lleno con aceite. de comando que opera la válvula de control de 2. Mantiene la emisión de señales (señales de presión y controla el flujo y presión del aceite. llenado) hacia el controlador, para notificar si la presión del aceite está o no aplicada, mientras la Corriente - características de la fuerza de pro- presión del aceite es aplicada al embrague. pulsión del solenoide proporcional Corriente de comando del Fuerza de propulsión solenoide proporcional (Seg.) Corriente Tiempo Presión de entrada Fuerza de propulsión - Características de la presión hidráulica del solenoide proporcional del embrague Presión hidráulica (Seg.) Tiempo interruptor de llenado Señal de salida del (Seg.) Tiempo Fuerza propulsora Rango A: Antes de cambiar marchas (Cuando está drenando) Rango B: Durante el llenado ECMV e interruptor de suministro Rango C: Ajuste de presión l Por cada ECMV, hay un interruptor de llenado Región D:Durante el llenado (Durante la activación) instalado. Punto E: Inicia el llenado Si el embrague se llena con aceite, la presión Punto F: Final del llenado del embrague activa "ON" el interruptor de H La lógica está diseñada de tal forma que el llenado La presión del aceite es acumulada de controlador no reconocerá la terminación de acuerdo a la señal llenado del embrague aunque el interruptor de D155AX-6 43
  • 70.
    GSN00604-00 10 Estructura, función, y estandar de mantenimiento Operación del ECMV La ECMV reduce el impacto en el arranque de l La ECMV es controlado con la corriente de la máquina incrementando gradualmente la comando proveniente del controlador hacia el presión de aceite al pistón para alcanzar la solenoide proporcional y por la señal de salida presión establecida, y "engranar" suavemente del interruptor de llenado. el embrague. Esto está dirigido a incrementar La relación entre la corriente de comando del la duración de la ruta de transmisión de fuerza solenoide proporcional de la ECMV, la presión y mejora la comodidad del operador. de entrada del embrague, y las señales emitidas por el interruptor de llenado, se Antes de hacer el cambio (durante del drenaje) muestran abajo. (Rango A de la tabla) Corriente de comando del solenoide proporcional (Seg.) Tiempo Presión de entrada del embrague (Seg.) Tiempo interruptor de llenado Señal de salida del (Seg.) Tiempo Rango A: Antes de cambiar de engranaje (Cuando l Bajo esta condición donde no se envía está drenando) ninguna corriente hacia el solenoide Rango B: Durante el llenado proporcional (1), la válvula de control de Rango C: Ajuste de presión presión (3) drena el aceite proveniente del Rango D: Durante el llenado (durante el disparo) orificio (A) del embrague a través del orificio de Punto E: Inicia el llenado drenaje (T). Punto F: Final del llenado También en este momento, el interruptor de H La lógica está diseñada de tal forma que el llenado (5) es desactivado "OFF" debido a que controlador no reconocerá la terminación de la presión de aceite no es aplicada a la válvula llenado del embrague aunque el interruptor de de detectora de presión (4) llenado esté en ON durante la activación (región D). l Cuando el cambio de velocidad es cambiado por medio del interr uptor de cambio de engranajes, el embrague es comprimido por pistón. Si se aplica súbitamente una presión alta, el pistón engrana el embrague súbitamente, causando un arranque de la máquina súbito y un impacto excesivo. 44 D155AX-6
  • 71.
    10 Estructura, función,y estandar de mantenimiento GSN00604-00 Durante el llenado (Rango B en la tabla) Ajuste de la presión (Rango C en la tabla) l Si se suministra corriente al solenoide l Si hay un flujo de corriente en el solenoide proporcional (1) con el embrague sin aceite, la proporcional (1), el solenoide genera empuje fuerza de presión del aceite equilibrada con la en proporción a la intensidad de la corriente. fuerza del solenoide es aplicada a la cámara Este empuje del solenoide es balanceado por (B) y empuja hacia la derecha la válvula de la suma del empuje generado por la presión de control de presión (3). Como resultado, el aceite en el orificio del embrague y la tensión orificio (P) de la bomba y el orificio (A) del del resorte de la válvula de control de presión embrague se abren, y se inicia el llenado de (2), entonces la presión queda establecida. aceite en el embrague. Una vez lleno de aceite el embrague, el interruptor de llenado (5) se pone en “on”. D155AX-6 45
  • 72.
    GSN00604-00 10 Estructura, función, y estandar de mantenimiento Válvula de alivio principal y válvula de alivio del convertidor de torsión1 Unidad: mm No. Itemes a comprobar Criterio Solución Tamaño Tolerancia Holgura Límite de Holgura entre la válvula de alivio estándar Eje Agujero estándar holgura 1 principal y el cuerpo -0.035 +0.013 0.035 – 28 0.078 -0.045 +0.013 0.058 Espacio libre entre la válvula de -0.035 +0.013 0.035 – 2 alivio del convertidor de torsión y el 22 0.078 -0.045 +0.013 0.058 cuerpo Tamaño estándar Límite de reparación Reemplace Largo de Carga de Carga de Resorte de la válvula de alivio Largo libre Largo libre 3 instalación instalación instalación principal (exterior) 481 N 457 N 122 78.0 118.3 {49 kg} {46.6 kg} Resorte de la válvula de alivio 368 N 349 N 4 108 78.0 104.8 principal (interior) {37.5 kg} {35.6 kg} Resorte de la válvula de alivio 182 N 174 N 5 50 40.5 48.5 del convertidor de torsión {18.6 kg} {17.7 kg} 6. Cuerpo A: Drenaje (Alivio del convertidor de torsión) 7. Pistón B: Drenaje 8. Válvula de alivio del convertidor de torsión C: Proveniente de la bomba 9. Pistón D: Drenaje 10. Válvula de alivio principal E: Hacia el convertidor de torsión P1: Orificio de captación de la presión de alivio principal P8a:Orificio de captación de presión del aceite de alivio del convertidor de torsión P8b:Orificio de captación de la presión del aceite de ingreso al convertidor de torsión 46 D155AX-6
  • 73.
    10 Estructura, función,y estandar de mantenimiento GSN00604-00 Descripción Operación de la válvula de alivio principal Válvula de alivio del convertidor de torsión l La válvula de alivio del convertidor de torsión mantiene siempre la presión de aceite en el circuito de entrada del convertidor de torsión por debajo de la presión establecida con el objeto de proteger el convertidor de torsión contra una presión anormalmente alta. Presión establecida : 1.06 ± 0.05 MPa {10.8 ± 0.5 kg/cm2} (Presión de apertura) Válvula de alivio principal l La válvula de alivio principal mantiene a la presión establecida cada circuito hidráulico de l El aceite proveniente de la bomba hidráulica la transmisión y del freno de estacionamiento. fluye a través del filtro hacia la cámara (F), al Presión establecida : orificio (C) de la válvula de alivio y el orificio (a) 3.18 ± 0.1 MPa {32.4 ± 1.0 kg/cm2} de la válvula de alivio principal (1). (Motor a la velocidad nominal) Operación Operación de la válvula de alivio del converti- dor l A medida que la presión de aceite en el circuito crece más allá de la presión establecida, el aceite conducido a la cámara (F) empuja el pistón (2) y la fuerza de reacción resultante empuja el carrete (1) hacia el lado izquierdo abriendo así los orificios (C) y (E). La operación de arriba conduce el aceite l El aceite proveniente de la válvula de alivio es desde el orificio (E) hacia el convertidor de conducido hacia el convertidor de torsión a torsión. través del orificio (E) y al mismo tiempo, también es conducido a la cámara (G) a través del orificio (b) de la válvula de alivio (3) del convertidor de torsión. l A medida que la presión de aceite del convertidor de torsión crece más allá de la presión establecida, el aceite conducido a la cámara (G) empuja el pistón (4) y la fuerza de reacción resultante empuja la válvula de alivio del convertidor de torsión (3) hacia el lado derecho, abriendo así los orificios (E) y (A). Como resultado, el aceite en el orificio (E) es drenado a través del orificio (A). D155AX-6 47
  • 74.
    GSN00604-00 10 Estructura, función, y estandar de mantenimiento Válvula de alivio de la lubricación 1 Unidad: mm No. Itemes a comprobar Criterio Solución Tamaño estándar Límite de reparación Largo de Carga de Carga de Resorte de la válvula de alivio Largo libre Largo libre 1 instalación instalación instalación Reemplace de lubricación 12.5 N 11.9 N 26 23.6 25.2 {1.27 kg} {1.21 kg} 2. Caja de embrague de F [avance] Descripción 3. Caja del embrague de retroceso l El aceite que sale del convertidor de torsión 4. Pistón pasa a través del enfriador del aceite del tren de potencia incorporado al tanque inferior del A: Desde el enfriador del aceite radiador. Después pasa a través de la válvula B: Drenaje de alivio de lubricación, lubrica la transmisión y C: Drenaje la TDF. l La válvula de alivio de la lubricación se encuentra instalada en el lado derecho de la caja del embrague de avance. Esto mantiene la presión del aceite de lubricación por debajo de la presión establecida. Valor especificado Presión normal 0.14 ± 0.05 (MPa {kg/cm2}) {1.4 ± 0.5} Presión inicio de apertura 0.30 ± 0.03 (MPa{kg/cm2}) {3.0 ± 0.3} 48 D155AX-6
  • 75.
    GSN00605-00 BULDÓZER 1MANUAL DE TALLER D155AX-6 Modelo de máquina Número de serie D155AX-6 80001 y superiores 10 Estructura, función, y estandar de mantenimiento 1 Sistema del tren de potencia, Parte 2 Sistema del tren de potencia, Parte 2............................................................................................................ 2 Sistema HSS....................................................................................................................................... 2 Motor HST........................................................................................................................................... 4 Hidráulica, bomba HSS..................................................................................................................... 14 Válvula de desvío del enfriador de aceite hidráulico......................................................................... 37 Control de dirección y de freno ......................................................................................................... 38 Unidad de la dirección....................................................................................................................... 40 Válvula de control del freno............................................................................................................... 56 Freno ECMV...................................................................................................................................... 58 Válvula solenoide del freno de estacionamiento............................................................................... 63 Válvula contra parada súbita............................................................................................................. 65 Mando final........................................................................................................................................ 67 Rueda dentada.................................................................................................................................. 71 D155AX-6 1
  • 76.
    GSN00605-00 10 Estructura, función, y estandar de mantenimiento Sistema del tren de potencia, Parte 2 1 Sistema HSS 1 2 D155AX-6
  • 77.
    10 Estructura, función,y estandar de mantenimiento GSN00605-00 1. Palanca PCCS Descripción 2. Controlador del tren de potencia l Sistema "HSS" quiere decir Sistema de 3. Válvula de control Dirección Hidrostático 4. Hidráulica, bomba HSS l El sistema HSS consiste de un conjunto de: 5. Motor válvula de control, hidráulicos, bomba HSS, y 6. Válvula EPC motor HSS, como se muestra en al figura. 7. Tanque hidráulico Hace virar la máquina continuamente sin 8. Rueda motríz reducir la velocidad de traslado produciendo 9. Mando final una diferencia en la velocidad entre las dos 10. Motor HSS orugas. 11. Circuito abierto HSS l El controlador del tren de fuerza, regula la 12. Servo-válvula válvula EPC de la válvula de control para 13. Controlador del acelerador del motor regular la dirección y la velocidad de giro del motor HSS de acuerdo a la dirección de A: Señal de AVANCE - RETROCESO inclinación y el ángulo de la palanca PCCS El B: Señal de DIRECCION motor HSS actúa sobre el mecanismo de C. Información de control del motor engranajes planetarios del eje de la corona D: Señal de presión del equipo de trabajo para establecer una diferencia en velocidad E: Red de comunicaciones CAN entre ambas ruedas dentadas. Como resultado, la máquina produce una virada. l El controlador del tren de fuerza percibe la velocidad del motor y la presión de aceite en cada parte y controla la hidráulica, la bomba HSS y la válvula de control, para manejar la hidráulica, la bomba HSS, para que de esta manera el motor no llegue a calarse. l La señal de velocidad del motor y otros items de información de control del motor se envían y reciben a través de la red de comunicaciones CAN que conectan el controlador del acelerador del motor y el controlador del tren de potencia. D155AX-6 3
  • 78.
    GSN00605-00 10 Estructura, función, y estandar de mantenimiento Motor HSS 1 Tipo: HMF140 PA: De la válvula de control 1. Motor HSS PB: De la válvula de control 2. Válvula de retención T: Hacia el tanque 3. Válvula de contrabalance 4. Válvula de alivio Descripción Especificaciones l Este motor está compuesto de un motor de Tipo: KMF140 pistón del tipo de eje curvado de capacidad Descarga teórica: 141.1 cm3/rev fija, la válvula de compensación, válvula de Presión nominal de salida: 41.2 MPa {420 kg/cm2} retención y válvula de alivio. Rpm nominales: 2,205 rpm 4 D155AX-6
  • 79.
    GSN00605-00 10 Estructura, función, y estandar de mantenimiento 6 D155AX-6
  • 80.
    10 Estructura, función,y estandar de mantenimiento GSN00605-00 1. Eje propulsor 2. Caja del motor 3. Pistón 4. Bloque de cilindros 5. Placa de válvula 6. Caja 7. Cubierta 8. Carrete de la válvula de contrabalance 9. Válvula de retención 10. Carrete 11. Válvula de seguridad Unidad: mm No. Itemes a comprobar Criterio Solución Tamaño estándar Límite de reparación Largo libre x Largo de Carga de Largo Carga de Diámetro Resorte de la válvula de instalación instalación libre instalación 12 exterior retención 3.04 N 1.96 N Sustituir el 62.5 x 20 39 — {0.31 kg} {0.25 kg} resorte Resorte de retorno del car- si está dañado o 241 N 155 N deformado. 13 rete 43.4 x 35 41 — {24.6 kg} {19.7 kg} (grande) Resorte de retorno del car- 96.1 N 76.9 N 14 rete 40.44 x 21.9 38 — {9.8 kg} {7.84 kg} (Pequeño) D155AX-6 7
  • 81.
    10 Estructura, función,y estandar de mantenimiento GSN00605-00 Válvula del freno l La válvula del freno consiste en la válvula de Operación cuando se suministra aceite presur- retención (9) y una válvula de compensación izado (8), y la válvula de seguridad y (11). l Si se opera la palanca de traslado, el aceite l Las funciones y operaciones de los presur izado de la válvula de control es r e s p e c t i vo s c o m p o n e n t e s d e b e n e s t a r suministrado al orificio (PA). conforme con lo siguiente. l Empuja y abre la válvula de retención (9A) y fluye del orificio de entrada (MA) del motor 1) Válvula de compensación y válvula de hacia el orificio de salida del motor (MB). retención l El orificio de salida del motor está cerrado por la válvula de retención (9B) y el carrete (8), de Función manera que sube la presión del lado de l Cuando la dirección es operada al descender suministro. una cuesta, la fuerza de gravedad tiende a volver la velocidad de mando corriente más rápida que la velocidad por rotación del motor l Si la dirección es operada mientras el motor está funcionando a baja velocidad, el motor gira sin ninguna carga y se acelera Válvula de control rápidamente Esto puede causar una condición extremadamente peligrosa. l Estas válvulas controlan la operación de la dirección de acuerdo a la velocidad del motor (entrega de la bomba) con el objeto de prevenir esta peligrosa condición. Válvula de control D155AX-6 9
  • 82.
    GSN00605-00 10 Estructura, función, y estandar de mantenimiento l El aceite presurizado del lado de suministro Operación de frenado durante el traslado fluye del orificio (E1) en el carrete (8) hacia la descendiendo una pendiente cámara (S1). l Cuando la dirección es operada en una l Cuando la presión en la cámara (S1) se vuelve pendiente hacia abajo, si la máquina tiende a mayor que la presión de cambio del carrete, el desbocarse, el motor rotará sin carga, y la carrete (8) es empujado hacia la derecha. presión del aceite en el orificio de entrada del l El orificio (MB) y el orificio (PB) quedan motor caerá. interconectados, abriendo el orificio de salida l Pasando por el orificio (E1), la presión de la del lado izquierdo del motor e iniciando la cámara (S1) se reduce. rotación del motor. l Si baja la presión en la cámara (S1) a valor inferior de la presión selectora del carrete, el carrete (8) devuelve el carrete (13), (14) hacia la izquierda en dirección de la flecha y se acelera el orificio de salida port (MB). l La presión en el lado del orificio de salida Válvula de control crece, generando una resistencia a la rotación en el motor para prevenir que la máquina se desboque sin control. l El carrete (8) se mueve a la posición en que la presión del orificio de salida (MB) equilibra la presión del orificio de entrada y la fuerza generada por el peso de la máquina. l De esta manera, se acelera el circuito del orificio de salida y controla la velocidad de traslado de acuerdo con la cantidad de aceite descargado por la bomba. Válvula de control 10 D155AX-6
  • 83.
    10 Estructura, función,y estandar de mantenimiento GSN00605-00 2) Válvula de seguridad (Ambas válvulas de seguridad operadas.) Función l A medida que la presión sube por encima del l Cuando la operación de la dirección pare, la valor de presión regulado, [Diferencia en áreas válvula de compensación cierra los circuitos de los círculos (D1) y (D2) x Presión] de los orificio de entrada y salida del motor. comprime el resorte (2). l Debido a que el motor está rotando por inercia, l La válvula cónica (1) se mueve hacia la la presión en el orificio de salida lateral del izquierda y el aceite presurizado fluye a la motor es incrementada anormalmente, lo que cámara (MA) del circuito opuesto. posiblemente resultará en daños en el motor o en la tubería. l La válvula de seguridad liberará su presión anormal hacia el lado del orificio de entrada del motor con el objeto de prevenir daños en el equipo. Acción bidireccional (1) Cuando la presión en la cámara (MB) se ha elevado (al girar hacia la derecha) l Cuando se termina la operación de la dirección, la válvula de retención de la válvula de compensación cierra el circuito en los orificios de salida (MB) l El motor trata de continuar rotando por inercia recurriendo a la fuerza de inercia, de este modo la presión en el orificio de salida (MB) es incrementada. D155AX-6 11
  • 84.
    GSN00605-00 10 Estructura, función, y estandar de mantenimiento (2) Cuando se ha elevado la presión en la l A medida que la presión sube y sobrepasa el cámara (MA) (al girar hacia la izquierda) valor de la presión regulada, [Diferencia en l Cuando se termina la operación de la áreas de círculos (D1) y (D3) x Presión] se dirección, la válvula de retención de la válvula comprime el resorte (2). de compensación cierra el circuito en los l La válvula cónica (1) se mueve hacia la orificios de salida (MA) del motor. izquierda y el aceite presurizado fluye a la l El motor trata de continuar rotando por inercia cámara (MB) del circuito opuesto. recurriendo a la fuerza de inercia, de este modo la presión en el orificio de salida (MA) es incrementada. 12 D155AX-6
  • 85.
    GSN00605-00 10 Estructura, función, y estandar de mantenimiento Hidráulica, bomba HSS 1 Tipo: HPV160 14 D155AX-6
  • 86.
    10 Estructura, función,y estandar de mantenimiento GSN00605-00 Descripción l Esta bomba consiste de una bomba de pistón de tipo plato oscilante de desplazamiento variable, la válvula PC y la válvula EPC. IM: Selector de corriente del modo PC PA: Orificio de descarga de la bomba PB: Orificio de ingreso de la presión de descarga de la bomba PD1: Orificio de drenaje de la carcasa PD2: Tapón de drenaje PEN: Orificio para toma de la presión de control PEPC: Orificio de la presión básica EPC PEPCC: Orificio para toma de la presión básica EPC PLS: Orificio de ingreso de la presión de carga PLSC: Orificio de captación de presión de carga PM: Orificio de captación de presión de selección del modo PC PS Orificio de succión de la bomba 1. Bomba delantera 2. Válvula LS 3. Válvula PC 4. Válvula PC-EPC D155AX-6 15
  • 87.
    GSN00605-00 10 Estructura, función, y estandar de mantenimiento 1. Eje 2. Asiento 3. Carcasa 4. Leva oscilante 5. Zapata 6. Pistón 7 Bloque de cilindros 8. Placa de válvula 9. Tapa trasera 10. Servo piston 11. Válvula PC 16 D155AX-6
  • 88.
    10 Estructura, función,y estandar de mantenimiento GSN00605-00 Función l La bomba convierte la rotación del motor l La leva oscilante (4) trae aceite a alta presión transmitida a su eje en presión de aceite y a la superficie del cilindro (B) con la cuna (2), descarga el aceite presurizado de acuerdo con que está asegurada a la carcasa, y forma un la carga. cojinete de presión estática cuando se desliza. l Es posible cambiar la descarga cambiando el l Piston (6) realiza un movimiento relativo en la ángulo del plato oscilante. dirección axial adentro de cada cámara del cilindro del bloque de cilindros (7). Estructura l El bloque de cilindro (7) sella la presión del l El bloque de cilindros (7) es soportado en el aceite a la placa de la válvula (8) y realiza un eje (1) por medio de la ranura (12). movimiento rotativo. l El eje (1) es soportado por cada cojinete (13) l Está superficie está diseñada de forma que el l El extremo del pistón (6) tiene un hueco equilibrio de la presión del aceite se mantiene esférico el cual es combinado con la zapata en un nivel apropiado. (5). l El aceite dentro de cada cámara de cilindros l El pistón (6) y la zapata (5) forman un cojinete del bloque de cilindros (7) es aspirado y de rótula. descargado a través de la placa de válvula (8). l El balancín de leva (4) tiene una superficie plana (A), y la zapata (5) siempre está comprimida contra esta superficie mientras se desliza en un movimiento circular. D155AX-6 17
  • 89.
    GSN00605-00 10 Estructura, función, y estandar de mantenimiento 1. Válvula LS PA: Orificio de la bomba 1. Camisa PDP: Orificio de drenaje 2. Pistón PLP: Orificio de de presión de salida del control LS 3. Carrete PLS: Orificio de entrada de presión LS 4. Resorte PP: Orificio de la bomba 5. Asiento PPL: Orificio de ingreso de la presión de control 6. Camisa PSIG: Orificio de drenaje 7. Tapón 8. Tuerca de seguridad Función l La válvula "LS" (sensora de carga) detecta la Descarga de la bomba Q carga y controla la entrega. l Esta válvula controla la entrega de la bomba (Q) de acue rdo a la presión dife re ncial ( PLS) [ = (PP – PLS)] (llamada presión diferencial LS) entre la presión de descarga de la bomba (PP) y la presión del orificio de salida de la válvula de control (PLS). l La presión de descarga de la bomba (PP), la presión (PLS) (llamada presión LS) provenientes de la salida válvula de control, Presión diferencial LS entran a esta válvula. l La interrelación entre la presión diferencial ( PLS) [ = (PP) – (PLS)], la diferencia entre la presión de descarga de la bomba (PP) y la presión LS (PLS), y la entrega (Q) están mostradas en el diagrama. 20 D155AX-6
  • 90.
    10 Estructura, función,y estandar de mantenimiento GSN00605-00 Operación 1) Cuando la válvula de control está situada en neutral Bomba Válvula de control Válvula PC Diámetro grande Diámetro pequeño Dirección mínima l La válvula LS es una válvula selectora de tres l La presión de descarga de la bomba (PP) vías con la presión (PLS) (presión LS) del proveniente del orificio (K) entra por el extremo orificio de entrada de la válvula de control de diámetro grande del servopistón. traída de la camara del resorte (B), y la presión l La presión de descarga de la bomba (PP) (PP) de descarga de la bomba traída al orificio proveniente del orificio (K) entra por el extremo (H) de la camisa (8). de diámetro grande del servopistón. l La magnitud de la fuerza de la presión LS l Debido a la diferencia del área del servopistón (PLS), la fuerza del resorte (4) y la presión de (10), el se mueve en la dirección que hace descarga (autopresión) (PP) determinan la menor el ángulo del plato oscilante. posición del carrete (6). l Antes de arrancar el motor, el servo pistón (10) es empujado hacia la derecha. (Ver dibujo a la derecha) l Si la palanca de control se encuentra en la posición neutral cuando se arranca el motor, la presión LS (PLS) quedará situada en 0 MPa {0 kg/cm 2 }. (Está interconectada al circuito de drenaje a través del carrete de la válvula de control). l El carrete (6) es empujado hacia la derecha y los orificios (C) y (D) serán conectados. D155AX-6 21
  • 91.
    GSN00605-00 10 Estructura, función, y estandar de mantenimiento 2) Acción para la dirección de cómo llevar al máximo la descarga de la bomba Bomba Válvula de control Válvula PC Diámetro grande Diámetro pequeño Dirección máxima extremo de diámetro pequeño, por lo tanto, el l Cuando la diferencia entre la presión (PP) de s e r vo p i s t ó n ( 1 0 ) e s e m p u j a d o h a c i a l a descarga de la bomba y la presión (PLS) de la izquierda y mueve el plato oscilante en la válvula LS, en otras palabras, el diferencial de dirección que hace que la entrega sea mayor. presión ( PLS) de LS se hace inferior [por ejemplo, cuando el área de la abertura de la válvula de control aumenta y desciende la presión (PP) de la bomba] el carrete (6) es empujado hacia la izquierda por la fuerza combinada de la presión (PLS) de LS y la fuerza del resorte (4). l Cuando el carrete (6) se mueve, los orificios (D) y (E) se unen y quedan conectados a la válvula PC. l La válvula PC está conectada al orificio de drenaje, de manera que la presión a través de los circuitos (D) y (K) se vuelve la presión de drenaje (PT). (La operación de la válvula PC se explica más adelante). l La presión en el extremo de diámetro grande del servopistón (10) se vuelve la presión de drenaje (PT), y la presión de descarga de la bomba (PP) entra siempre por el orificio (J) del 22 D155AX-6
  • 92.
    10 Estructura, función,y estandar de mantenimiento GSN00605-00 3) Acción para la dirección de cómo llevar al mínimo la descarga de la bomba Bomba Válvula de control Válvula PC Diámetro grande Diámetro pequeño Dirección mínima (10), el servopistón (10) es empujado hacia la l Cuando el servopistón (10) se mueve hacia la derecha. Como resultado, el se mueve en la derecha (en la dirección que hace que la dirección que hacer más pequeño el ángulo entrega sea menor), la presión diferencial LS del plato oscilante. (( PLS) se vuelve mayor [por ejemplo: cuando el área de apertura de la válvula de control se vuelve menor y la presión de descarga de la bomba (PP) crece], la presión de descarga de la bomba (PP) y empuja el carrete (6) hacia la derecha. l Cuando se mueve el carrete (6), la presión (PP) de descarga de la bomba fluye desde el orificio (C) hacia el orificio (D), y desde el orificio (K) penetra al extremo al pistón con diámetro grande. l La presión de descarga de la bomba (PP) también entra por el extremo de diámetro pequeño del servopistón, pero debido a la diferencia en áreas entre los diámetros grande y pequeño de los extremos del servopistón D155AX-6 23
  • 93.
    GSN00605-00 10 Estructura, función, y estandar de mantenimiento 4) Cuando está equilibrado el servo pistón l Tomemos como (A1) el área que recibe la l La interrelación entre el área que recibe la presión en el extremo del pistón con diámetro presión en ambos extremos del servopistón grande y el área que recibe la presión en el (10) es (A0):(A1) = 3:5, por lo tanto la presión extremo del pistón con diámetro chico como aplicada en ambos extremos del pistón (A0), y la presión que fluye hacia el pistón con cuando está compensado se vuelve extremo de diámetro grande como (PEN). (PP):(PEN) C 5 : 3. l Si la presión (PP) de descarga de la bomba de l La posición donde el carrete (6) se balancea y la válvula LS y la fuerza combinada del resorte detiene es el centro estándar, y de este modo (4) y la presión LS (PLS) están equilibradas y se ajusta la fuerza del resorte (4), lo cual se la relación se convierte en (A0) x (PP) = (A1) x determina cuando (PP) – (PLS) = 1.96 MPa (PEN), el servo pistón (10) quedará detenido {20kg/cm2}. en esa posición. l Y el plato ondulante de la bomba quedará retenido en la posición intermedia. [El carrete (6) quedará detenido en una posición en que la distancia de la abertura desde el orificio (D) hasta el orificio (E) y la distancia desde el orificio (C) hasta el orificio (D) es casi igual.] 24 D155AX-6
  • 94.
    10 Estructura, función,y estandar de mantenimiento GSN00605-00 2. Válvula PC PA: Orificio de la bomba 1. Alambrado PA2: Orificio piloto de la presión de la bomba 2. Cubierta PDP: Orificio de drenaje 3. Asiento PM: Orificio de la presión piloto selectora de modo 4. Retenedor PPL: Orificio de salida del control de presión 5. Carrete (hacia la válvula LS) 6. Pasador 7. Conjunto del servo-pistón 8. Tapón Función Descarga de la bomba Q l Cuando son altas las presiones de descarga de la bomba (PP), la válvula PC controla las bombas de tal manera que no fluya más aceite diferente al del flujo constante (de acuerdo con la presión de descarga), aún si se vuelve más largo el recorrido de la válvula de control. El ejecuta un control igual de caballos de fuerza de tal manera que los caballos de fuerza absorbidos por la bomba no excedan los caballos de fuerza del motor. Presión PP de descarga de la bomba l Si la carga durante la operación se vuelve mas grande y crece la presión de descarga (PP) de la bomba, esto reduce la entrega proveniente de la bomba. l Si cae la presión de descarga de la bomba, esto incrementa la entrega proveniente de la bomba. l En este caso, la interrelación entre la presión de descarga de la bomba (PP) y la entrega de la bomba (Q) con el valor de la corriente eléctrica (X) dado al solenoide de la válvula PC-EPC como parámetro, es mostrada en el diagrama. D155AX-6 25
  • 95.
    GSN00605-00 10 Estructura, función, y estandar de mantenimiento Operación 1) Cuando el controlador de la bomba está normal (1) Cuando la carga del actuador es pequeña y la presión de descarga de la bomba (PP) es baja Válvula de control Válvula LS Diámetro grande Diámetro pequeño Dirección máxima Dirección mínima Controlador Válvula PC-EPC de la bomba Válv. autoreduc- tora de presión Acción de la válvula solenoide PC-EPC (1) l La orden de corriente (X) se envía a la válvula solenoide (1) PC-EPC desde el controlador de la bomba. l Esta corriente de comando (X) trabaja en la v PC-EPC y envía una presión de señal para cambiar la fuerza del pistón de empuje (2). l El carrete (3) se detiene en una posición donde la fuerza combinada del carrete de empuje (3) por la presión establecida por el resorte (4) y la presión de descarga de la bomba (PP) quedan compensadas. l La presión [presión del orificio (C)] de salida de la válvula PC se cambia según sea la posición anterior. 26 D155AX-6
  • 96.
    GSN00605-00 10 Estructura, función, y estandar de mantenimiento Cuando los orificios B y C están conectados Válvula de control Válvula LS Cuando los orificios D y C están conectados Diámetro grande Diámetro pequeño Dirección máxima Controlador Válvula PC-EPC de la bomba Válv. autoreduc- tora de presión Acción del resorte l La carga del resorte (4) en la válvula PC es determinada por la posición del plato oscilante. l A medida que el servo pistón (9) se mueve hacia la derecha, el resorte (4) se comprime. l La carga del resorte cambia en la medida que el servopistón (9) cause que el resorte se estire o se contraiga. l Si la orden de corriente (X) enviada a la válvula solenoide (1) PC-EPC cambia, también cambia la fuerza que empuja el pistón (2). l La carga del resorte (4) también cambia de acuerdo a la corriente (X) de comando del solenoide de la válvula PC-EPC. 28 D155AX-6
  • 97.
    10 Estructura, función,y estandar de mantenimiento GSN00605-00 l El orificio (C) de la válvula PC está conectado al orificio (E) de la válvula LS. l La presión de descarga de la bomba (PP) es aplicada al extremo de diámetro pequeño del servopistón (9), y a los orificios (A) y (B). l Cuando la presión de descarga de la bomba (PP) es pequeña, el carrete (3) está en la izquierda. l Los orificios (C) y (D) están conectados y la presión que ingresa a la válvula LS se vuelve la presión de drenaje (PT). l Si los orificios (E) y (G) de la válvula LS están conectados, la presión que ingresa al extremo del diámetro grande del pistón procedente del orificio (J) se vuelve la presión de drenaje (PT) y el servo pistón (9) se mueve hacia el lado izquierdo. l La descarga de la bomba quedará regulada a la tendencia de aumento. l El resorte (4) se extiende a medida que el servopistón (9) se mueve y debilita la fuerza del resorte. l A medida que se debilita la fuerza del resorte, el carrete (3) se mueve hacia la derecha, la conexión entre los orificios (C) y (D) se cierra y los orificios de descarga de presión de la bomba (B) y (C) se conectan. l Aumenta la presión en el orificio (C) y la presión en el extremo del diámetro grande del pistón también aumenta. De tal modo, queda detenido el movimiento hacia la izquierda del servo pistón (9). l La posición de parada del servopistón (9) (= entrega de la bomba) es decidida en un punto donde: la fuerza del resorte (4), la fuerza de empuje causada por el solenoide de la válvula PC-EPC, y la fuerza de empuje creada por la presión (PP) actuando en el carrete (3), se encuentran compensadas. D155AX-6 29
  • 98.
    GSN00605-00 10 Estructura, función, y estandar de mantenimiento (2) Cuando la carga del actuador es grande y la presión de descarga de la bomba (PP) es alta Válvula de control Válvula LS Diámetro grande Diámetro pequeño Dirección mínima Controlador Válvula PC-EPC de la bomba Válv. autoreduc- tora de presión Descripción Operación l Cuando la carga es grande y la presión (PP) l Cuando el orificio (E) y el orificio (G) de la de descarga es alta, la fuerza que empuja el válvula LS están conectados, esta presión carrete (3) hacia la derecha se hace mayor y el procedente del orificio (J) ingresa el extremo carrete (3) se mueve a la posición indicada en del diámetro grande del ser vo pistón (9) el diagrama de arriba. deteniendo el servo pistón (9) l Como se muestra en el diagrama de arriba, l Si la presión de descarga la bomba (PP) parte del aceite presurizado proveniente del aumentan más y el carrete (3) se mueve más orificio (B) fluye hacia el orificio (D) desde el hacia la derecha, la presión (PP) de descarga orificio (C) a través de la válvula LS, y la de la bomba fluye hacia el orificio (C) y actúa presión de aceite que fluye desde el orificio (C) para hacer mínimo el volumen de descarga. hacia la válvula LS se reduce a l Si el servo pistón (9) se mueve hacia la aproximadamente la mitad de la presión de derecha, el resor te (4) es comprimido y descarga (PP) de la bomba. empuja hacia atrás el carrete (3). l Cuando el carrete (3) se mueve hacia la izquierda, se agrandan las apertures de los orificios (C) y (D). l La presión en el orificio (C) ( = J) es disminuida y queda detenido el movimiento hacia la derecha del servo pistón (9). l La posición en la cual el servo pistón (9) se detiene está más a la derecha que la posición cuando la presión de descarga de la bomba (PP) está baja. 30 D155AX-6
  • 99.
    10 Estructura, función,y estandar de mantenimiento GSN00605-00 l La interrelación entre la presión (PP) de descarga de la bomba y la entrega (Q) de la bomba está mostrada en el diagrama. Descarga de la bomba Q Presión PP de descarga de la bomba l Si se envía una corriente (X) de comando para incrementar el solenoide de la válvula PC-EPC (1), la interrelación entre la presión de descarga de la bomba (PP) y la entrega (Q) de l a b o m b a s e mu eve n p a ra l e l a m e n t e e n proporción a la fuerza de empuje del solenoide de la válvula PC-EPC. l Debido a que la fuerza de empuje hacia la derecha del solenoide de la válvula PC-EPC (1) es agregado a la fuerza de empuje del carrete (3) causado por la presión de descarga de bomba (PP), la interrelación entre la presión de descarga de la bomba (PP) y la entrega de la bomba (Q) se mueve desde (A) hacia (B) de acuerdo al incremento de la corriente de comando (X). (X: Grande) Descarga de la bomba Q (X: Pequeño) Presión PP de descarga de la bomba D155AX-6 31
  • 100.
    GSN00605-00 10 Estructura, función, y estandar de mantenimiento 2) A medida que se activa en ON el interruptor de mando de la bomba de emergencia debido a una falla en el controlador de la bomba. (1) Cuando la bomba principal se encuentra sometida a una carga ligera Válvula de control Válvula LS Diámetro grande Diámetro pequeño Dirección máxima Controlador Válvula PC-EPC de la bomba Válv. autoreduc- tora de presión l Si hay una falla en el controlador de la bomba, l En este punto, el orificio (C) está conectado a ponga en ON [activado] el interruptor de la presión de drenaje del orificio (D), y el mando de la bomba de emergencia hacia el extremo de diámetro grande del servo pistón lado de la resistencia. (9), también se convier te en presión de l En este caso, la fuente energética se toma drenaje (PT) a través de la válvula LS. directamente de la batería. La corriente, sin l Como la presión en el extremo de diámetro embargo, es demasiado grande tal como está, pequeño del servopistón (9) éste se mueve en de manera que se coloca la resistencia para la dirección que hace que la entrega sea más controlar el flujo de corriente hacia la válvula grande. solenoide (1) PC-EPC. l La corriente se torna constante de manera que la fuerza que empuja el pistón (2) también es constante. l Cuando la presión de descarga de la bomba (PP) es baja, el carrete (3) es compensado en la posición izquierda, debido a que la fuerza c o m b i n a d a d e l s o l e n o i d e d e la v á l v u l a PC_EPC (1) y la presión (PP) de descarga de la bomba son menores que la fuerza establecida por el resorte. 32 D155AX-6
  • 101.
    10 Estructura, función,y estandar de mantenimiento GSN00605-00 (2) Cuando la bomba principal está sometida a carga pesada Válvula de control Válvula LS Diámetro grande Diámetro pequeño Dirección mínima Controlador Válvula PC-EPC de la bomba Válv. autoreduc- tora de presión l Si el interruptor de mando de la bomba de corriente eléctrica enviada a través de la emergencia se activa en ON de la misma resistencia desde el solenoide de la válvula forma que lo anterior, la orden de corriente (X) PC-EPC aún cuando el interruptor de mando enviada a la válvula solenoide (1) PC-EPC se de la bomba de emergencia se active ("ON") vuelve constante. l La curva resultante cuando el interruptor de l Por esta razón, es constante la fuerza de la mando de la bomba de emergencia está var illa de empuje (11) del solenoide activada en ON está situada más lejos a la empujando al pistón (2). izquierda (B) que cuando el controlador de la l Si se incrementa la presión de descarga de la bomba está normal (A). bomba (PP), el carrete (3) se mueve hacia la derecha, desde la posición donde la carga de la bomba era más pequeña, entonces se Descarga de la bomba Q compensa en la posición mostrada en el diagrama de arriba. l En este caso, la presión procedente del orificio (B) fluye hacia el orificio (C) y el servo pistón ( 9 ) s e mu eve h a c i a l a d e r e c h a ( m e n o r descarga de la bomba) y se detiene en una posición más allá de la derecha que cuando la carga sobre la bomba es ligera. l La interrelación entre la presión (PP) de Presión PP de descarga de la bomba descarga de la bomba y la entrega (Q) de la bomba está mostrada en el diagrama. Esto es determinado en correspondencia al valor de la D155AX-6 33
  • 102.
    GSN00605-00 10 Estructura, función, y estandar de mantenimiento 3. Válvula PC-EPC C: A la válvula PC P: Desde la válvula de auto-reducción de presión T: Hacia el tanque 1. Conector 2. Bobina 3. Cuerpo 4. Resorte 5. Carrete 6. Vástago 7. Émbolo 34 D155AX-6
  • 103.
    10 Estructura, función,y estandar de mantenimiento GSN00605-00 Función Operación l La válvula EPC consiste de la parte del solenoide proporcional y la parte de la válvula 1) Cuando la señal de corriente es 0 (bobina hidráulica. desenergizada) l Al recibir la corriente de señal (i) procedente l Cuando no hay señal de corriente fluyendo del del controlador de la bomba, la válvula EPC controlador hacia las bobina (2), bobina (2) es genera una presión de salida EPC en generalizada. proporción a la corriente de señal y la aplica a l El carrete (5) es empujado hacia la izquierda la válvula PC. por el resorte (4). l Debido a que el orificio (P) está cerrado, el aceite presurizado procedente de la válvula reductora de auto presión no fluye hacia la válvula PC. l El aceite proveniente de la válvula PC es drenado hacia el tanque a través de los orificios (C) y (T). Presión de salida P Válvula PC Corriente i Válv. autoreduc- tora de presión D155AX-6 35
  • 104.
    GSN00605-00 10 Estructura, función, y estandar de mantenimiento 2) Cuando la señal de corriente muy pequeña 3) Cuando la señal de corriente es la máxima (bobina es energizada) (bobina energizada) l Cuando una señal de corriente muy pequeña l Como la señal de corriente fluye a la bobina fluye a la bobina (2), bobina (2) está (2), la bobina (2) está energizada. energizada, y una fuerza de propulsión es l Cuando esto sucede, la señal de corriente generada en la parte derecha del émbolo (7). está a su máximo, y la fuerza de propulsión del l El vástago (6) empuja el carrete (5) hacia la émbolo (7) está también a su máximo. derecha y el aceite presurizado fluye desde el l El carrete (5) es empujado hacia la derecha orificio (P) hacia el orificio (C). por el vástago (6). l Las presiones en el orificio (C) aumentan y la l El aceite hidráulico proveniente del orificio (P) fuerza actúa sobre la superficie del carrete (5) fluye hacia el orificio (C) al rango de flujo y la carga del resorte sobre el resorte (4) se máximo. Como resultado, la presión del torna mayor que la fuerza propulsora del circuito entre las válvulas EPC y PC se vuelve émbolo (7). la máxima. l El carrete (5) es empujado hacia la izquierda y l En vista de que el orificio (T) está cerrado, el el orificio (P) queda cortado del orificio (C). aceite presurizado no fluye al tanque. l Los orificios (C) y (T) están conectados. l El carrete (5) se mueve hacia arriba y hacia abajo, por lo tanto la fuerza de propulsión del émbolo (7) puede ser balanceada por la Válvula PC presión del orificio (C) + la carga de resorte del resorte (4). l La presión del circuito entre la válvula EPC y la válvula PC es controlada en relación al tamaño de la señal de corriente. Válvula PC Válv. autoreduc- tora de presión Válv. autoreduc- tora de presión 36 D155AX-6
  • 105.
    10 Estructura, función,y estandar de mantenimiento GSN00605-00 La válvula de desvío del enfriador de aceite hidráulico 1 1. Cuerpo Descripción 2. Válvula l Esta válvula está instalada en el circuito de 3. Resorte entrada al enfriador de aceite. Si se genera alguna presión anormal en el flujo de aceite A: Entrada del enfriador del aceite hidráulico hacia el enfriador del aceite, esta válvula actúa B: Hacia el tanque hidráulico para devolver el aceite directamente al tanque hidráulico. Presión establecida Presión de disparo (MPa {kg/cm }) 2 0.5 {5.1} D155AX-6 37
  • 106.
    GSN00605-00 10 Estructura, función, y estandar de mantenimiento Control de dirección y de freno 1 H Con relación a la descripción de la operación de la palanca PCCS relacionada a la transmisión, vea: Control de la transmision. H PCCS: Sistema de Control Comandado por la Palma de la Mano 38 D155AX-6
  • 107.
    10 Estructura, función,y estandar de mantenimiento GSN00605-00 1. Potenciómetro Descripción 2. Palanca de bloqueo l La palanca PCCS (3) envía señales eléctricas 3. Palanca PCCS (Dirección) al controlador del tren de potencia (5). Al 4. Interruptor limitador recibir esas señales, el controlador del tren de 5. Controlador del tren de potencia fuerza (5) envía señales a la válvula EPC de la 6. Varilla (Procedente del pedal del freno) válvula de control, para cambiar la entrega de 7. Pedal de freno la bomba y operar el motor de la dirección. l El pedal de freno (7) recibe señales Posiciones de las palancas y pedales provenientes del potenciómetro (1) a través de A: Neutral la varilla (6). Luego, el controlador del tren de B: Avance en linea recta fuerza (5) envía señales a la válvula de freno C: Retroceso en linea recta para accionar el freno. D: Giro a la izquierda l La palanca de traba (2) está conectada al E: Giro a la derecha interruptor limitador (4) y se usa también como F: Freno desactivado (OFF) p a l a n c a d e l f r e n o d e e s t a c i o n a m i e n t o. G: Freno en ON Cuando el está en posición de traba "J", el H: Libre controlador del tren de fuerza (5) no envía J: Traba señales de viraje a la válvula EPC de la válvula de control. D155AX-6 39
  • 108.
    GSN00605-00 10 Estructura, función, y estandar de mantenimiento Unidad de la dirección 1 (Eje de la corona, HSS, y freno) H HSS: Abreviación de Sistema Hidrostático de Dirección 40 D155AX-6
  • 109.
    10 Estructura, función,y estandar de mantenimiento GSN00605-00 A: Hacia la caja de la transmisión B: Proviene de la bomba de barrido, bomba de lubricación de la dirección C: Orificio (RB) de toma de presión de aceite del freno derecho D: Agujero de toma (LB) de la presión del aceite del freno izquierdo E: Procedente de la válvula solenoide para sacar espiga (Drenaje) D155AX-6 41
  • 110.
    GSN00605-00 10 Estructura, función, y estandar de mantenimiento 42 D155AX-6
  • 111.
    10 Estructura, función,y estandar de mantenimiento GSN00605-00 D155AX-6 43
  • 112.
    GSN00605-00 10 Estructura, función, y estandar de mantenimiento 1. Sensor de velocidad del engranaje cónico 2. Tapón de drenaje 3. Válvula de drenaje 4. Orificio de montaje del motor HSS 5. Válvula de control del freno 6. Eje de salida 7. Carcasa 8. Cilindro 9. Resorte de freno 10. Pistón del freno 11. Platos del freno 12. Disco de freno 13. Tambor del freno 14. Núcleo del freno 15. Tubo 16. Eje de la corona 17. Engranaje cónico (número de dientes: 32) 18. Engranaje A (número de dientes: 45) 19. Engranaje solar (número de dientes: 34) 20. Eje piñón 21. Piñón planetario (número de dientes: 35) 22. Aro dentado (número de dientes internos: 104) 23. Cubo 24. Portadora 25. Cojinete B del eje de engranaje cónico 26. Cojinete A del eje de engranaje cónico 27. Lámina A (para ajustar la corona) 28. Retenedor 29. Lámina B (para ajustar la corona) 30. Tuerca (para el eje de engranaje cónico) 31. Espaciador 32. Tuerca (para el piñón cónico) 33. Jaula 34. Lámina C (para ajustar el piñón de la corona) 35. Rodamiento del piñón cónico 36. Piñón cónico (número de dientes: 17) 37. Engranaje B (número de dientes: 16) 38. Eje 39. Motor HSS 40. Engranaje de mando (número de dientes: 19) 41. Engranaje D (número de dientes: 28) 42. Engranaje C (número de dientes: 16) 44 D155AX-6
  • 113.
    10 Estructura, función,y estandar de mantenimiento GSN00605-00 Descripción Eje de la corona l El área planetaria consiste en: el engranaje l La potencia del motor es transmitida a través central (19), piñón planetario (21), eje piñón del convertidor de torsión a la transmisión. (20), aro dentado (22), núcleo (23) engranado Luego, el sistema del eje del engranaje cónico con el eje del engranaje cónico (16) y el aro acopla el piñón cónico (36) con el engranaje dentado (22), y el portador (24) adherido al cónico (17) para girar la potencia del motor en núcleo del freno. ángulo recto hacia la dirección lateral y reducir la velocidad de rotación. l El sistema del eje del engranaje cónico adopta Freno el engranaje cónico espiral al piñón cónico (36) l El freno está conectado respectivamente con y al engranaje cónico (17), y este opta por la el lado izquierdo y el derecho. El controla la lubricación por salpique con el aceite fuerza transmitida desde el HSS hacia la proveniente de la bomba de lubricación de la transmisión final para frenar la máquina. dirección y de la bomba de barrido para l El freno adoptado es del tipo de embrague con lubricación. múltiples discos húmedos y del tipo de resorte l El sistema del eje del engranaje cónico r e fo r z a d o, y e s d e l t i p o a c t i v a d o consiste en: piñón cónico (36), cojinete (35) el hidráulicamente, el cual activa la válvula de cual soporta el piñón cónico, la jaula (33), el control de freno (5) mediante la operación del engranaje cónico (17) el cual engrana con el pedal de freno. piñón cónico, el eje de engranaje cónico (16), l El opta por una lubricación forzada, la cual los cojinetes (25) y (26) los cuales soportan el envía aceite proveniente de la bomba de engranaje del eje cónico, y el retenedor (28). lubricación de la dirección y de la bomba de barrido hacia la caja (7) y la campana de freno HSS (13) a través del pasaje interior en la caja de la l El sistema de dirección hidrostático HSS está dirección, y luego hacia el disco de freno (12) y construido en base al área de transferencia, la al plato de freno (11). cual transmite la rotación del motor del HSS l Cuando el motor es detenido, desciende la (39) al engranaje A (18) haciéndolo girar en contrapresión del pistón de freno (10), aún, dirección de reversa, y del área planetaria, la cuando el pedal de freno no haya oprimido, lo cual ajusta la entrada proveniente del aro cual inicia la "operación" de freno. Sin dentado (22) y del engranaje central (19) y embargo, la palanca de freno se debe colocar luego la transfiere al transportador (24). Esto en posición de activado ("Lock"), debido a que cambia el viraje de la máquina, desactivando el freno es "liberado" a medida que crece la la rotación del motor HSS (39), o haciéndolo presión de aceite en el circuito cuando se que lo mueva en rotación normal o en rotación vuelve a arrancar el motor. inversa. l El freno consiste de: el núcleo de freno (14) l La unidad de transferencia dispone de un adherido al portador (24), el disco de freno m e c a n is m o r e d u c t o r d e ve l o c i d a d y e s (12) engranado con el núcleo de freno, la lubricado con aceite sarpicado por la bomba campana de freno (13), el plato del freno (11) de barrido y la bomba de aceite de lubricación. cuyo p eríme tro exter ior e ngrana con la l El área planetaria opta por lubricación forzada campana de freno (13), el pistón de freno (10), con el aceite proveniente de la bomba de el resorte del freno (9), el cual hace juntar el lubricación y de la bomba de barrido para disco de freno y el plato de freno, el cilindro (8) lubricación. el cual los soporta a todos, la caja (7) y el eje l La unidad de transferencia consiste del de salida (6). engranaje de propulsión (40) del motor HSS Tambor del freno (13) y caja (7) son fijada en la conectado al motor HSS (39) por el estriado, el caja de dirección. engranaje D (41) engranado con el engranaje También, el eje de salida (6) engrana con el de propulsión del motor HSS, el engranaje C núcleo de freno (14) por medio de ranuras y es ( 4 2 ) e n g ra n a d o c o n e l e n g ra n a j e D, e l sostenido en dirección axial por el espaciador engranaje B (37) conectado al eje (38), el (31). engranaje A (18) apoyado por los rodamientos en el eje del engranaje cónico y la caja de dirección para soportar estas piezas. D155AX-6 45
  • 114.
    GSN00605-00 10 Estructura, función, y estandar de mantenimiento Operación de la unidad de dirección Cuando la dirección está en neutral (Traslado recto) l Cuando la operación de dirección de la l En consecuencia, el número de rotación de palanca PCCS está en posición "neutral", los salida a la izquierda y a la derecha viene a ser engranajes A izquierdo y derecho (2) y el el mismo y la máquina se traslada en línea engranaje central (3) del área de transferencia recta. y del área planetaria no giran porque el motor La dirección de rotación del motor HSS HSS (1) está detenido. Operación de l En esta condición, la fuerza transmitida al eje dirección de la Neutral Giro a la izquierda Giro a la derecha palanca PCCS del engranaje cónico (4) es transmitida a través del núcleo (5) hacia el aro dentado (6). Operaciones de Libre, cambio de la Neu- Re- Neu- Re- l La fuerza transmitida al aro dentado (6) es palanca PCCS, no tral Avan- tro- tral Avan- tro- especi- ce ce transmitida al portador (9) mediante el paso a avance y retro- ficado (*) ceso (*) ceso ceso través del piñón planetario (7) al eje piñón (8). Dirección de rot- l La fuerza transmitida al portador (9) es ación del motor Iz- Iz- Dere- Dere- Dere- Iz- transmitida a través del núcleo (10) al eje de HSS visto desde Pare quier- quier- quier- el lado izquierdo da da cha cha cha da salida (11). de la máquina *: Contra-rotación 50 D155AX-6
  • 115.
    10 Estructura, función,y estandar de mantenimiento GSN00605-00 Cuando la operación de dirección es para virar hacia la "Izquierda" (traslado hacia adelante) *A: Salida de la transmisión l Si la palanca PCCS cambia la operación de *B: Salida del motor HSS dirección hacia "viraje a la izquierda" cuando la *C: Salida combinada máquina se esta trasladando hacia adelante; el motor HSS (1) rota hacia la izquierda, el *1. Velocidad de salida de la transmisión engranaje A del lado izquierdo (2) rota hacia *2. Salida de velocidad del motor HSS izquierda, y el engranaje A del lado derecho *3. Velocidad de salida del eje de la corona (2) rota hacia la derecha, visto desde el lado izquierda (*1-*2) izquierdo del cuerpo de la máquina. *4. Velocidad de salida del eje de la corona l También, el eje del engranaje cónico (4) y el derecha (*1+*2) aro dentado (6) enlazados con el eje giran hacia la derecha, visto desde el lado izquierdo del cuerpo de la máquina. l De acuerdo a esto, considerando que el número de rotaciones del área planetaria izquierda y derecha, hace que el portador del lado izquierdo (9) reduzca su velocidad con la salida del motor HSS, y que el portador del lado derecho (9) aumente su velocidad, esto comparando con las velocidades de avance en línea recta. Por lo tanto, la máquina se traslada virando hacia la izquierda donde el número de rotaciones de salida es menor. D155AX-6 51
  • 116.
    GSN00605-00 10 Estructura, función, y estandar de mantenimiento Cuando la operación de dirección es para virar hacia la "Izquierda" (trasladándose en reversa) *A: Salida de la transmisión l Si la palanca PCCS cambia la operación de *B: Salida del motor HSS dirección hacia "viraje a la izquierda" cuando la *C: Salida combinada máquina se esta trasladando en reversa; el motor HSS (1) rota hacia la derecha, el *1. Velocidad de salida de la transmisión engranaje A del lado izquierdo (2) rota hacia *2. Salida de velocidad del motor HSS derecha, y el engranaje A del lado derecho (2) *3. Velocidad de salida del eje de la corona rota hacia la izquierda, visto desde el lado izquierda (*1-*2) izquierdo del cuerpo de la máquina. *4. Velocidad de salida del eje de la corona l También, el eje del engranaje cónico (4) y el derecha (*1+*2) aro dentado (6) enlazados con el eje giran hacia la izquierda, visto desde el lado izquierdo del cuerpo de la máquina. l De acuerdo a esto, considerando que el número de rotaciones del área planetaria izquierda y derecha, hace que el portador del lado izquierdo (9) reduzca su velocidad con la salida del motor HSS, y que el portador del lado derecho (9) aumente su velocidad, esto comparando con las velocidades de avance en línea recta. Por lo tanto, la máquina reversa virando hacia la izquierda donde el número de rotaciones de salida es menor. 52 D155AX-6
  • 117.
    10 Estructura, función,y estandar de mantenimiento GSN00605-00 Cuando la operación de dirección es para virar hacia la "derecha" (traslado hacia adelante) *A: Salida de la transmisión l Si la palanca PCCS cambia la operación de *B: Salida del motor HSS dirección hacia "viraje a la derecha" cuando la *C: Salida combinada máquina se esta trasladando hacia adelante; el motor HSS (1) rota hacia la derecha, el *1. Velocidad de salida de la transmisión engranaje A del lado izquierdo (2) rota hacia *2. Salida de velocidad del motor HSS derecha, y el engranaje A del lado derecho (2) *3. Velocidad de salida del eje de la corona rota hacia la izquierda, visto desde el lado izquierda (*1+*2) izquierdo del cuerpo de la máquina. *4. Velocidad de salida del eje de la corona l También, el eje del engranaje cónico (4) y el derecha (*1-*2) aro dentado (6) enlazados con el eje giran hacia la derecha, visto desde el lado izquierdo del cuerpo de la máquina. l De acuerdo a esto, considerando que el número de rotaciones del área planetaria izquierda y derecha, hace que el portador del lado izquierdo (9) aumente su velocidad con la salida del motor HSS, y que el portador del lado derecho (9) reduzca su velocidad, esto comparando con las velocidades de avance en línea recta. Por lo tanto, la máquina se traslada virando hacia la derecha donde el número de rotaciones de salida es menor. D155AX-6 53
  • 118.
    GSN00605-00 10 Estructura, función, y estandar de mantenimiento Cuando la operación de dirección es para virar hacia la "derecha" (traslado en reversa) *A: Salida de la transmisión l Si la palanca PCCS cambia la operación de *B: Salida del motor HSS dirección hacia "viraje a la derecha" cuando la *C: Salida combinada máquina se esta trasladando en reversa; el motor HSS (1) rota hacia la izquierda, el engranaje A del *1. Velocidad de salida de la transmisión lado izquierdo (2) rota hacia izquierda, y el *2. Salida de velocidad del motor HSS engranaje A del lado derecho (2) rota hacia la *3. Velocidad de salida del eje de la corona derecha, visto desde el lado izquierdo del cuerpo izquierda (*1+*2) de la máquina. *4. Velocidad de salida del eje de la corona l También, el eje del engranaje cónico (4) y el aro derecha (*1-*2) dentado (6) enlazados con el eje giran hacia la izquierda, visto desde el lado izquierdo del cuerpo de la máquina. l De acuerdo a esto, considerando que el número de rotaciones del área planetaria izquierda y derecha, hace que el portador del lado izquierdo (9) aumente su velocidad con la salida del motor HSS, y que el portador del lado derecho (9) reduzca su velocidad, esto comparando con las velocidades de avance en línea recta. Por lo tanto, la máquina reversa virando hacia la derecha donde el número de rotaciones de salida es menor. 54 D155AX-6
  • 119.
    10 Estructura, función,y estandar de mantenimiento GSN00605-00 Operación del freno Cuando el freno es “liberado” Cuando el freno es “aplicado” l Cuando la palanca PCCS está en una posición l Si el pedal de freno es oprimido, la presión "neutral" y el pedal de freno es liberado, la aplicada al respaldo del pistón de freno (1) se máxima presión de frenado es aplicada al empieza a reducir por medio de la válvula de respaldo del pistón de freno (1) por medio de control de freno. la válvula de control de freno. l En este momento, el pistón de freno (1) es l A medida que crece la presión de freno, el empujado nuevamente hacia la derecha por la pistón de freno (1) comprime el resorte de tensión del resorte de freno (2) para comprimir freno (2) y se mueve hacia la izquierda para los discos (3) y los platos (4) contra la eliminar la fuerza de compresión entre los campana de freno (5). La campana de freno discos (3) y los platos (4). está fijada a la caja de la dirección. l La potencia transmitida desde el eje del l La fuerza hacia el núcleo de freno (6) o hacia engranaje cónico a través del HSS hacia el el eje de salida (7) es controlada mediante la núcleo de frenos (6) es transmitida al eje de compresión del disco (3) y el plato (4). salida (7), luego al mando final. l La fuerza de frenado se puede ajustar mediante el control de la presión de aceite aplicada al lado del respaldo del pistón de freno (1) de acuerdo al recorrido del pedal de freno. D155AX-6 55
  • 120.
    GSN00605-00 10 Estructura, función, y estandar de mantenimiento Válvula de control del freno 1 56 D155AX-6
  • 121.
    10 Estructura, función,y estandar de mantenimiento GSN00605-00 P. Procedente de la bomba del tren de potencia Descripción L: Proviene de la bomba de barrido, bomba de l La válvula de control del freno consiste de 2 lubricación de la dirección ECMVs, la válvula solenoide del freno de PS: Hacia la válvula solenoide del pasador de estacionamiento y la válvula para prevención sujeción del riper de paradas súbitas instalada en el asiento de LB: Hacia el freno izquierdo la válvula, para controlar el freno. LL: Hacia el circuito de lubricación del freno l La válvula de control de freno está localizada izquierdo en el circuito entre la bomba del tren de fuerza RB: Hacia el freno derecho y el pistón de freno, y consiste en 2 juegos de RL: Hacia el circuito de lubricación del freno Válvulas de Modulación de Control Electrónico derecho (ECMV) de freno (Izquierda y Derecha) BSL: Hacia el eje del engranaje cónico y hacia el l La válvula de control de freno envía el aceite circuito de lubricación del cojinete del área desde la bomba del tren de fuerza hacia el planetaria freno para controlar los embragues de disco BPL: Hacia el circuito de lubricación del cojinete izquierdo y derecho. del piñón cónico l El controlador envía señales a cada ECMV de TFL: Hacia el circuito de lubricación del área de acuerdo al recorrido hacia la izquierda o transferencia HSS derecha de la palanca PCCS y ajusta los DLB: Drenaje (Freno izquierdo) virajes graduales o agudos. DRB: Drenaje (Freno derecho) l Si el pedal de freno es oprimido, el controlador DB: Drenaje (Válvula para prevención de paro envía comandos a las válvulas ECMV de súbito) frenos de acuerdo al recorrido del pedal, para DBP: Drenaje (Piloto de la válvula para prevención aplicar el freno Izquierdo o derecho, parando de paro súbito) de este modo la máquina. DPB: Drenaje (Freno de estacionamiento) l El controlador conecta eléctricamente con la PLB: Orificio de captación de la presión del aceite palanca PCCS y el pedal de freno hace del freno izquierdo funcionar el freno controlando cada válvula PRB: Orificio de captación de la presión del aceite ECMV y la válvula solenoide. del freno derecho l La válvula para prevención contra paradas súbitas es instalada con el objeto de prevenir 1. ECMV del freno izquierdo que la máquina pare súbitamente cuando 2. ECMV del freno derecho ocurra alguna anormalidad en el sistema 3. Filtro de aceite de dirección eléctrico. 4. Asiento de la válvula l Cuando la palanca del freno de 5. Válvula solenoide del freno de estacionamiento está colocada en la posición estacionamiento de "activado" (Lock), el controlador envía 6. Válvula contra parada súbita señales a la válvula solenoide del freno de 7. Válvula de retención estacionamiento para drenar el aceite entre las válvulas ECMV izquierda y derecha y los pistone s de fre no para ope rar el fr eno. También la válvula solenoide del freno de estacionamiento está conectada eléctricamente con el pedal de freno. D155AX-6 57
  • 122.
    GSN00605-00 10 Estructura, función, y estandar de mantenimiento Freno ECMV 1 H ECMV: Abreviación de: Válvula Moduladora de Control Electrónico H No trate de desensamblarlo debido a que se necesitarán ajustes para mantener el rendimiento. A: Hacia el freno *1: P: Proveniente de la bomba S: Hacia al válvula solenoide del freno de Estampado de la placa de Embragues operados características estacionamiento T: Drenaje Freno R******* DR: Drenaje P1: Orificio de captación de la presión del aceite del freno Descripción l La válvula ECMV de freno mantiene la presión 1. Conector del suiche de llenado del aceite del freno a la presión establecida y 2. Conector del solenoide proporcional aún más, cambia el circuito a la cámara del 3. Válvula de detección de presión pistón de freno. 4. Suiche de llenado 5. Solenoide proporcional 6. Válvula de control de presión 7. Placa de identidad (*1) 58 D155AX-6
  • 123.
    10 Estructura, función,y estandar de mantenimiento GSN00605-00 Descripción del ECMV l El ECMV consta de una válvula de control de presión y un interruptor de llenado. l Válvula de control de presión Un solenoide proporcional en esta válvula recibe la corriente enviada desde el controlador y esta válvula la convierte en una presión de aceite. l Interruptor de llenado Este es un interr uptor que detecta si el embrague o el freno está lleno con aceite y además tiene las siguientes funciones. 1. En el momento en que el embrague o el freno quedan llenos con aceite, el interruptor de llenado envía una señal (señal de llenado) al controlador para notificar que se ha terminado el llenado. 2. Mientras la presión del aceite es aplicada al embrague o al freno, el interruptor de llenado envía una señal (señal de llenado) al controla- dor para notificar la presencia de presión de aceite. ECMV y solenoide proporcional Cada ECMV tiene instalado un solenoide proporcional. La fuerza de propulsión es generada de ac ue rd o a la co r r ien te de co m a nd o proveniente del controlador. La fuerza de propulsión generada por el solenoide proporcional actúa en el carrete de la válvula de control de presión y genera la presión del aceite. Por lo tanto, controlando la cantidad de corriente de comando, la fuerza propulsora cambia y se ac cion a la válvu la d e con tro l d e presión, luego se controla el flujo y la presión del aceite. ECMV e interruptor de suministro Por cada ECMV, hay un interruptor de llenado instalado. Si el embrague se llena con aceite, la presión del embrague activa "ON" el interruptor de llenado La presión del aceite es acumulada de acuerdo a la señal. Operación del ECMV La ECMV es controlado por la corriente de comando proveniente del controlador hacia el solenoide proporcional y por la señal de salida del interruptor de llenado. D155AX-6 59
  • 124.
    GSN00605-00 10 Estructura, función, y estandar de mantenimiento Cuando la palanca PCCS está en posición "neutral", el pedal de freno es "liberado" y la palanca del freno de estacionamiento está en posición "libre" (free): Traslado en línea recta (Los frenos izquierdo y derecho son "liberados", y el freno de estacionamiento es "liberado") Pedal del Freno izquierdo ECMV freno de estacionamiento “Liberado” Válvula solenoide del freno de estacionamiento Palanca del freno de esta- cionamiento “Libre” Hacia el orificio P del freno derecho ECMV Desde el orificio S del freno derecho Desde el orificio DR ECMV Hacia la válvula del freno derecho Válvula para ECMV solenoide del extractor prevención de del pasador paradas súbitas Hacia la válvula de alivio principal Hacia el ECMV de transmisión Freno izquierdo “Liberado” l Cuando la palanca PCCS está colocada en la l Cuando la palanca del freno de posición de "neutral", el pedal de freno es estacionamiento está colocada en la posición "liberado", el solenoide proporcional (1) del "libre", la presión piloto del orificio (S) de la freno ECMV es energizado y empuja la bola válvula ECMV de freno permanece, debido a (2) hacia la izquierda y cierra la parte de sello. que la válvula solenoide del freno de l El aceite en el orificio (P) de la válvula ECMV estacionamiento está desenergizada. de freno fluye en la cámara (B) y empuja hacia la izquierda la válvula (3) para conectar el orificio (P) con el orificio (A) y desconecta la cámara (B) del orificio (DR). En este momento, el aceite fluye en el orificio de contrapresión del pistón de freno. A medida que crece la presión de aceite, el pistón de freno es empujado hacia la izquierda para comprimir el resorte de freno, entonces el freno queda "liberado". 60 D155AX-6
  • 125.
    10 Estructura, función,y estandar de mantenimiento GSN00605-00 Cuando la palanca PCCS está accionada "la mitad del recorrido hacia la izquierda", el pedal de freno es "liberado" y la palanca del freno de estacionamiento está en posición "libre" (free): Viraje gradual hacia la izquierda (El freno izquierdo está "medio liberado", y el freno derecho está "liberado", el freno de estacionamiento está "liberado") Pedal del Freno izquierdo ECMV freno de estacionamiento “Liberado” Válvula solenoide del freno de estacionamiento Palanca del freno de esta- cionamiento “Libre” Hacia el orificio P del freno derecho ECMV Desde el orificio S del freno derecho Desde el orificio DR ECMV Hacia la válvula del freno derecho solenoide del extractor Válvula para ECMV del pasador prevención de paradas súbitas Hacia la válvula de alivio principal Hacia el ECMV de transmisión Freno izquierdo “Semi liberado” l Cuando la palanca PCCS está colocada en la en el orificio de contrapresión del pistón de posición de "la mitad del recorrido hacia la freno y la tensión del resorte (4), entonces la izquierda", el pedal de freno es "liberado", el presión de freno queda establecida para solenoide proporcional (1) del freno ECMV es ajustar la fuerza del freno. energizado y empuja la bola (2) hacia la l De acuerdo a esto, si el recorrido de la palanca izquierda y cierra la parte de sello. PCCS es corto, la presión de aceite después l El aceite en el orificio (P) de la válvula ECMV del orificio (A) queda establecida en alta y el de freno fluye en la cámara (B) y empuja la freno es cambiado de "liberado" a "medio válvula (3) hacia la izquierda. En cuanto a la liberado". Si el recorrido de la palanca PCCS presión de aceite después del orificio (A), el es largo, la presión de aceite después del controlador envía la corriente de comando al orificio (A) queda establecida en baja y el freno solenoide proporcional (1) de acuerdo al es cambiado de "medio liberado" a "aplicado". recorrido de la palanca PCCS. l Cuando la palanca del freno de l El solenoide proporcional (1) genera la fuerza estacionamiento está colocada en la posición de propulsión en proporción a la corriente de "libre", la presión piloto del orificio (S) de la comando. Esta fuerza de propulsión es válvula ECMV de freno permanece, debido a balanceada con la suma de la fuerza de que la válvula solenoide del freno de propulsión generada por la presión de aceite estacionamiento está desenergizada. D155AX-6 61
  • 126.
    GSN00605-00 10 Estructura, función, y estandar de mantenimiento Cuando la palanca PCCS está en posición "neutral", el pedal de freno es "oprimido" y la palanca del freno de estacionamiento está en posición "libre" (free): Pare (los frenos Izquierdo y Derecho son "activados", el freno de estacionamiento es "liberado") Pedal del Freno izquierdo ECMV freno de estacionamiento “Recorrido total” Válvula solenoide del freno de estacionamiento Palanca del freno de esta- cionamiento “Libre” Hacia el orificio P del freno derecho ECMV Desde el orificio S del freno derecho Desde el orificio DR ECMV Hacia la válvula del freno derecho Válvula para ECMV solenoide del extractor prevención de del pasador paradas súbitas Hacia la válvula de alivio principal Hacia el ECMV de transmisión Freno izquierdo “Aplicado” l Cuando el pedal de freno es oprimido, los orificio (S) de la válvula ECMV de freno. Esto solenoides proporcionales de freno de las efectúa la misma función que cuando la válvulas ECMV Izquierda y Derecha son palanca del freno de estacionamiento es desenergizados para abrir la parte de sello de colocada en la posición "activada" (lock) la bola (2). l El controlador envía la corriente de comando a los solenoides proporcionales (1) de acuerdo al recorrido del pedal de freno. l El solenoide proporcional (1) genera la fuerza de propulsión en proporción a la corriente de comando. Esta fuerza de propulsión es balanceada con la suma de la fuerza de propulsión generada por la presión de aceite en el orificio de contrapresión del pistón de freno y la tensión del resorte (4), entonces la presión de freno queda establecida para ajustar la fuerza del freno. l Cuando el pedal de freno es oprimido totalmente, el interruptor del pedal de freno es tor nado a la posición "ON", y la válvula solenoide del freno de estacionamiento es energizada para drenar la presión piloto del 62 D155AX-6
  • 127.
    10 Estructura, función,y estandar de mantenimiento GSN00605-00 Válvula solenoide del freno de estacionamiento 1 P: Proviene de la válvula ECMV de freno T: Drenaje Dr: Drenaje 1. Válvula solenoide de la palanca del freno de estacionamiento 2. Válvula solenoide del pedal de freno 3. Conector para la válvula solenoide de la palanca del freno de estacionamiento 4. Conector para la válvula solenoide del pedal de freno Válvula solenoide 5. Bobina (Tipo activada-desactivada ("ON-OFF")) 6. Pasador de empuje 7. Resorte 8. Carrete 9. Cuerpo D155AX-6 63
  • 128.
    GSN00605-00 10 Estructura, función, y estandar de mantenimiento Cuando la palanca PCCS está en posición "neutral", el pedal de freno es "liberado" y la palanca del freno de estacionamiento está en posición "activado" (lock): Estacionamiento (los frenos Izquierdo y Derecho son "activados", el freno de estacionamiento es "activado") Pedal del Palanca del freno de freno de estacionamiento Hacia la válvula de estacionamiento “Liberado” alivio principal “Bloqueado” Hacia la válvula de control de transmisión Freno Hacia la válvula de derecho prevención de ECMV paradas súbitas Freno derecho “Aplicado” Freno Hacia la válvula de izquierdo prevención de ECMV paradas súbitas Freno izquierdo “Aplicado” l Cuando la palanca del freno de l Cuando el motor se arranca nuevamente, estacionamiento está en la posición de como los orificios (P) y (T) continúan abiertos, "activado" (lock), el interruptor de la palanca el pedal de freno está aplicado del freno de estacionamiento es tornado a "continuamente". activado (ON) y la bobina (1) de la válvula l Cuando la palanca del freno de solenoide del freno de estacionamiento es estacionamiento está en la posición "libre" energizada. (free), el interruptor de la palanca del freno de l El carrete (3) es empujado hacia la derecha estacionamiento está desactivado (OFF) y la por el pasador de empuje (2), luego, el orificio bobina (1) de la válvula solenoide del freno de (P) y el (T) quedan abiertos para drenar la estacionamiento es desenergizada. presión piloto de las válvulas ECMV del freno l El carrete (3) es retornado hacia la izquierda, y izquierda y derecha. cierra los orificios (P) y (T) para mantener la l El aceite que había fluido dentro del orificio de presión piloto de las válvulas ECMV del freno contrapresión del pistón de freno es drenado a izquierda y derecha. través de la válvula ECMV de freno. l La presión de aceite proveniente de la válvula l La presión de aceite en el orificio de ECMV de freno es aplicada al orificio de contrapresión del pistón de freno continúa contrapresión del pistón de freno, y el freno es d e c r e c i e n d o, e n t o n c e s e l f r e n o q u e d a "liberado". "totalmente" aplicado y esta situación es mantenida. 64 D155AX-6
  • 129.
    10 Estructura, función,y estandar de mantenimiento GSN00605-00 Válvula contra parada súbita 1 A: Procedente de la bomba del tren de potencia B: Proviene de la válvula ECMV de freno dr1: Drenaje dr2: Drenaje 1. Válvula contra parada súbita Válvula EPC 2. Bobina (tipo proporcional) 3. Pasador de empuje 4. Válvula 5. Bola 6. Carrete 7. Cuerpo D155AX-6 65
  • 130.
    GSN00605-00 10 Estructura, función, y estandar de mantenimiento Freno izquierdo ECMV Freno derecho ECMV Freno “Semi-liberado” Descripción l La válvula para prevención contra paradas súbitas es instalada con el objeto de prevenir que la máquina pare súbitamente cuando ocurra alguna anormalidad en el sistema eléctrico. l La válvula para prevención contra paradas súbitas (1) está instalada en el circuito de drenaje de las válvulas ECMV de freno, por lo tanto, si cae súbitamente la presión de freno del orificio (DR) , como consecuencia, se puede evitar el frenado súbito cuando la bobina (2) de la válvula de freno ECMV es desenergizada. l Si sucede alguna anormalidad en el sistema eléctr ico, la bobina (3) de la válvula de prevención contra paradas súbitas (1) también es desenergizada. Entonces, el aceite en el orificio (DR) es drenado a través del orificio (a), de tal manera que el freno es aplicado gradualmente. 66 D155AX-6
  • 131.
    10 Estructura, función,y estandar de mantenimiento GSN00605-00 Mando final 1 Descripción l El mando final consta de un engranaje de dientes rectos de una etapa y tipo de reducción por engranaje planetario de una etapa. La lubricación es del tipo de salpique usando la rotación de los engranajes. El mando final puede ser removido e instalado como una sola unidad. l El sello flotante (1) está instalado en la porción deslizante rotatoria de la rueda dentada para prevenir la entrada mugre o arena y para prevenir escapes del aceite lubricante. D155AX-6 67
  • 132.
    GSN00605-00 10 Estructura, función, y estandar de mantenimiento 68 D155AX-6
  • 133.
    10 Estructura, función,y estandar de mantenimiento GSN00605-00 1. Sello flotante 10. Piñón No. 1 2. Engranaje solar 11. Caja del mando final 3. Portadora 12. Jaula del rodamiento 4. Núcleo de la rueda dentada 13. Engranaje No.1 5. Dientes de la rueda dentada 14. Cubo del engranaje No.1 6. Cubierta 15. Eje 7. Engranajes planetarios 16. Guarda contra desgaste 8. Engranaje corona 17. Eje pivote 9. Cubierta Unidad: mm No. Itemes a comprobar Criterio Solución Juego entre el piñón No. 1 y el Holgura estándar Límite de holgura 18 engranaje No. 0.25 – 0.77 0.77 Contragolpe entre el 19 0.20 – 0.55 0.55 Reemplace engranaje solar y el planetario Contragolpe entre el 20 engranaje planetario y la 0.22 – 0.71 0.71 corona Diámetro exterior de la super- Tamaño estándar Tolerancia Límite de reparación Repare o 21 ficie de contacto del sello de –0.087 95 94.913 reemplace aceite del piñón No.1 –0.087 Grosor del collar de empuje 22 del cuerpo interior del cojinete 23 22.95 de rodillos Tamaño Tolerancia Holgura Límite de Espacio libre entre el diámetro estándar estándar holgura Eje Agujero exterior del eje del engranaje 23 planetario y el diámetro inte- (Holgura rior del agujero portador. –0.015 –0.009 - 0.024 – máx.) Reemplace 68.262 (Diámetro pequeño) –0.034 –0.039 + 0.025 + 0.025 Espacio libre entre el diámetro exterior del eje del engranaje –0.036 –0.066 - 0.065 – 24 planetario y el diámetro inte- 90 – 0.008 –0.058 –0.101 - 0.008 rior del agujero portador (diámetro grande). Grosor del espaciador están- 25 dar para la jaula del cojinete 2 Ajustar del piñón No.1 Desgaste de la guarda contra Tamaño estándar Límite de reparación Repare o 26 desgaste 67 21 reemplace D155AX-6 69
  • 134.
    GSN00605-00 10 Estructura, función, y estandar de mantenimiento Trayectoria de la transmisión de potencia l La potencia proveniente del eje del engranaje Por lo tanto, el engranaje solar (2), traspasa la cónico y del embrague de la dirección es fuerza rotacional al por tador (3), el cual transmitida al primer piñón (10) para hacer soporta el engranaje planetario (7), por medio rotar el primer engranaje (13) acoplado con el del eje (15), y es transmitida al núcleo de la primer piñón y el engranaje solar (2) acoplado rueda dentada (4). con el priner engranaje. La rotación del La dirección de rotación del portador (3) es la engranaje solar (2) es transmitida al engranaje misma del engranaje central (2). planetario (7). Debido a que el engranaje La fuerza de rotación transmitida al núcleo de anular (8) que se encuentra fijo a la cubierta la rueda dentada (4) es luego transmitida a los (6), está acoplado con el engranaje planetario, dientes de la rueda dentada (5). rota a lo largo del engranaje anular (8) y da vueltas alrededor del engranaje solar (2). 70 D155AX-6
  • 135.
    10 Estructura, función,y estandar de mantenimiento GSN00605-00 Rueda motriz 1 Unidad: mm No. Itemes a comprobar Criterio Solución Desgaste del tope de los Holgura estándar Límite de reparación 1 dientes de la rueda motríz 351 339 Desgaste de la raíz del diente 2 23.7 17.5 de la rueda motríz Reconstruya o Desgaste del tope de los reemplace 3 dientes del ancho de la rueda 83 75 motríz Desgaste de la raíz del diente 4 103 95 del ancho de la rueda motríz D155AX-6 71
  • 136.
    GSN00605-00 10 Estructura, función, y estandar de mantenimiento Perfil del diente de la rueda motriz a tamaño real 72 D155AX-6
  • 137.
    GSN00607-00 BULDÓZER 1MANUAL DE TALLER D155AX-6 Modelo de máquina Número de serie D155AX-6 80001 y superiores 10 Estructura, función, y estandar de manten- imiento 1 Sistema hidráulico Sistema hidráulico.......................................................................................................................................... 2 Diagrama de la tuberia hidráulica del equipo de trabajo ..................................................................... 2 Diagrama de la tubería del control del equipo de trabajo.................................................................... 5 Control del equipo de trabajo .............................................................................................................. 6 Tanque hidráulico y filtro ..................................................................................................................... 8 Acumulador ....................................................................................................................................... 10 Palanca PCCS .................................................................................................................................. 11 Válvula de traba del equipo de trabajo.............................................................................................. 15 Válvula de control.............................................................................................................................. 16 Cilindro del equipo de trabajo ........................................................................................................... 52 D155AX-6 1
  • 138.
    GSN00607-00 10 Estructura, función, y estandar de mantenimiento Sistema hidráulico 1 Diagrama de la Tuberia Hidráulica del Equipo de Trabajo 1 Topadora de hoja semi-U 1. Cilindro de inclinación de la hoja topadora 5. Tanque hidráulico 2. Cilindro de levantamiento derecho de la hoja 6. Hidráulica, bomba HSS topadora 7. Cilindro de levantamiento izquierdo de la hoja 3. Acumulador topadora 4. Válvula de control 8. Enfriador del aceite 2 D155AX-6
  • 139.
    GSN00607-00 10 Estructura, función, y estandar de mantenimiento Desgarrador gigante 1. Válvula de control 2. Bloque divisor 3. Cilindro de levantamiento del desgarrador 4. Cilindro extractor del pasador 5. Cilindro de inclinación del desgarrador 6. Válvula solenoide del extractor del pasador 4 D155AX-6
  • 140.
    10 Estructura, función,y estandar de mantenimiento GSN00607-00 Diagrama de la tubería de control del equipo de trabajo 1 Control de la hoja, desgarrador 1. Acumulador 3. Válvula de traba del equipo de trabajo 2. Válvula de control 4. Válvula de auto-reducción de presión D155AX-6 5
  • 141.
    GSN00607-00 10 Estructura, función, y estandar de mantenimiento Control del equipo de trabajo 1 6 D155AX-6
  • 142.
    10 Estructura, función,y estandar de mantenimiento GSN00607-00 1. Palanca del traba del equipo de trabajo 2. Palanca de control de la hoja 3. Palanca de control del desgarrador 4. Interruptor del traba del equipo de trabajo Posición de las palancas A : Hoja topadora, RETENER (HOLD) B.: Hoja topadora, BAJAR (LOWER) B + C :FLOTAR Hoja topadora D : Hoja topadora, ELEVAR (RAISE) E : Hoja topadora, INCLINACIÓN IZQUIERDA F: Hoja topadora, INCLINACIÓN DERECHA G : Desgarrador, RETENER (HOLD) H : Desgarrador, ELEVAR (RAISE) J : Desgarrador, BAJAR (LOWER) K : Desgarrador REDUCIR EL ÁNGULO DE LA PUNTA L : Desgarrador AUMENTAR EL ÁNGULO DE LA PUNTA M : LIBRE N : BLOQUEADO Descripción l El control del equipo de trabajo utiliza el método EPC, el cual, usa una válvula EPC para mover cada carrete de la válvula de control. l La palanca de traba del equipo de trabajo (1) está interconectada con el interruptor de traba del equipo de trabajo (4), y en la posición LIBRE (FREE), el aceite del circuito EPC se abre. D155AX-6 7
  • 143.
    10 Estructura, función,y estandar de mantenimiento GSN00607-00 Palanca PCCS 1 (Para la hoja, desgarrador) H No desensamble. De lo contrario, se requerirán ajustes por las características de la salida de voltaje y esfuerzos de operación. 1. Bota 2. Tuerca 3. Conector D155AX-6 11
  • 144.
    GSN00607-00 10 Estructura, función, y estandar de mantenimiento (Para dirección) H No desensamble. De lo contrario, se requerirán ajustes por las características de la salida de voltaje y esfuerzos de operación. 12 D155AX-6
  • 145.
    10 Estructura, función,y estandar de mantenimiento GSN00607-00 AVANCE RETROCESO IZQUIERDA DERECHA Función Avance (Retroceso) 1. Características de esfuerzo de operación Avance (Retroceso) (Para la hoja y desgarrador) Eso tiene las siguientes características para Esfuerzo de operación l ambas operaciones, la longitudinal y la lateral l Retorno libre (diagrama de las características del esfuerzo de operación) Recorrido total Esfuerzo de operación Recorrido de la palanca Avance (Retroceso) Inicia movimiento 2) Operación para virar a la izquierda y derecha l Retorno libre Recorrido de la palanca Avance (Retroceso) Izquierda (Derecha) Recorrido total Esfuerzo de operación (Para dirección) 1) Operación para el traslado de avance y Inicia movimiento retroceso. l La palanca de control es sostenida en 3 posiciones: "Avance (forward)", "Neutra (neutral)" y "Reversa (reverse)". Recorrido de la palanca Izquierda (Derecha) D155AX-6 13
  • 146.
    GSN00607-00 10 Estructura, función, y estandar de mantenimiento 2. Características de voltage de salida l La unidad de control se encuentra instalada en el estante de control izquierdo y la palanca de control se está instalada directamente sobre la misma. l El ángulo de operación (recorrido) de la palanca de control es detectado con potenciómetros y señal de voltaje son salida de la transmisión, controlador de la dirección. l Tiene instalado un potenciómetro en cada dirección longitudinal y la dirección lateral. Cada potenciómetro emite 2 voltajes de señales opuestas una a la otra, tal como se muestra en la figura de la derecha. Para retroceso Vc Voltaje (V) Para señal Vsig Recorrido de la palanca Rojo IZQUIERDA Verde Negro DERECHA Blanco Rojo RETROCESO Verde Negro AVANCE Blanco Dirección de operación No. pasador conector Color de alambres de la palanca Diagrama de conexión 14 D155AX-6
  • 147.
    10 Estructura, función,y estandar de mantenimiento GSN00607-00 Válvula de traba del equipo de trabajo 1 1. Solenoide 2. Cuerpo 3. Carrete Descripción l La válvula de traba del equipo de trabajo está instalada entre la válvula de presión básica y la válvula de control en el circuito de control del equipo de trabajo. Si la palanca de traba del equipo de trabajo está colocada en la posición "LIBRE (FREE)", el interruptor de traba del equipo de trabajo opera y abre la válvula de traba del equipo de trabajo, la cual a su vez abre el circuito de control del equipo de trabajo, por lo tanto, el operador puede hacer funcionar el respectivo equipo. Operación l El solenoide es operado por medio de una señal eléctrica para mover el carrete. Como resultado, el circuito entre el orificio (A) conectado con la válvula de presión básica y el orificio (B) conectado con la válvula de control, queda abierto. D155AX-6 15
  • 148.
    GSN00607-00 10 Estructura, función, y estandar de mantenimiento Válvula de control 1 Descripción l Este manual explica la válvula de 5 carretes (especificación de inclinación sencilla) y la válvula de 6 carretes (especificación de inclinación doble). A1: Hacia el motor HSS A2. Hacia la cabeza del cilindro de inclinación de la hoja topadora A3: Hacia la cabeza del cilindro de levantamiento de la hoja A4: Hacia la cabeza del cilindro del desgarrador A5: Hacia el fondo del cilindro de inclinación del desgarrador B1: Hacia el motor HSS B2. Hacia el fondo del cilindro de inclinación de la hoja B3. Hacia el fondo del cilindro de levantamiento de la hoja topadora B4. Hacia el fondo del cilindro de levantamiento del desgarrador B5. Hacia la cabeza del cilindro de inclinación del desgarrador IA1: Conector (desde el controlador) IA2: Conector (desde el controlador) IA3: Conector (desde el controlador) IA4: Conector (desde el controlador) IA5: Conector (desde el controlador) IB1: Conector (desde el controlador) IB2: Conector (desde el controlador) IB3: Conector (desde el controlador) IB4: Conector (desde el controlador) IB5: Conector (desde el controlador) LS: Hacia la válvula LS de la bomba HSS P: Orificio de la bomba PC: Tapón del orificio de toma de presión de la bomba PEPC1: EPC orificio de entrada de la presión básica (desde la válvula de auto-reducción de presión) PEPC2: EPC orificio de entrada de la presión básica (desde la válvula de auto-reducción de presión) T: Orificio de drenaje TS: Hacia el tanque 1. Válvula EPC 16 D155AX-6
  • 149.
    10 Estructura, función,y estandar de mantenimiento GSN00607-00 Vista exterior Válvula de 5 carretes (especificación de inclinación sencilla) D155AX-6 17
  • 150.
    GSN00607-00 10 Estructura, función, y estandar de mantenimiento A1: Hacia el motor HSS A2. Hacia la cabeza del cilindro de inclinación de la hoja topadora A3: Hacia la cabeza del cilindro de levantamiento de la hoja A4. Hacia la cabeza del cilindro de inclinación de la hoja topadora A5: Hacia la cabeza del cilindro del desgarrador A6: Hacia el fondo del cilindro de inclinación del desgarrador B1: Hacia el motor HSS B2. Hacia el fondo del cilindro de inclinación de la hoja B3: Hacia la base del cilindro de levantamiento de la hoja B4. Hacia el fondo del cilindro de la hoja topadora, desgarrador B5. Hacia el fondo del cilindro de levantamiento del desgarrador B6. Hacia la cabeza del cilindro de inclinación del desgarrador IA1: Conector (desde el controlador) IA2: Conector (desde el controlador) IA3: Conector (desde el controlador) IA4: Conector (desde el controlador) IA5: Conector (desde el controlador) IA6: Conector (desde el controlador) IB1: Conector (desde el controlador) IB2: Conector (desde el controlador) IB3: Conector (desde el controlador) IB4: Conector (desde el controlador) IB5: Conector (desde el controlador) IB6: Conector (desde el controlador) LS: Hacia la válvula LS de la bomba HSS P: Orificio de la bomba PC: Tapón del orificio de toma de presión de la bomba PEPC1: EPC orificio de entrada de la presión básica (desde la válvula de auto-reducción de presión) PEPC2:EPC orificio de entrada de la presión básica a la válvula (desde la válvula de auto-reducción de presión) T: Orificio de drenaje TS: Hacia el tanque 1. Válvula EPC 18 D155AX-6
  • 151.
    10 Estructura, función,y estandar de mantenimiento GSN00607-00 Válvula de 6 carretes (especificación de inclinación doble) D155AX-6 19
  • 152.
    GSN00607-00 10 Estructura, función, y estandar de mantenimiento Vista seccional (1/8) Válvula de 5 carretes 20 D155AX-6
  • 153.
    10 Estructura, función,y estandar de mantenimiento GSN00607-00 (2/8) Válvula de 6 carretes D155AX-6 21
  • 154.
    GSN00607-00 10 Estructura, función, y estandar de mantenimiento 1. Carrete de la dirección 2. Carrete de inclinación de la hoja topadora 3. Carrete de levantamiento de la hoja topadora 4. Carrete de inclinación (paso) de la hoja (solamente para la válvula de 6 carretes) 5. Carrete de levantamiento del desgarrador 6. Carrete de inclinación del desgarrador 7. Bloque de la válvula (solamente para la válvula de 6 carretes) 8. Bloque de la válvula 9. Bloque de la válvula 10. Cuerpo de la válvula 11. Válvula de prioridad de la dirección 12. Válvula de retención de carga 13. Válvula compensadora de presión 14. Filtro Unidad: mm No. Itemes a comprobar Criterio Solución Tamaño estándar Límite de reparación Largo libre x Largo de Carga de Largo Carga de Diámetro Resorte de retorno del instalación instalación libre instalación 15 exterior carrete 140 N 112 N 51.7 x 31.3 50 — {14.3 kg} {11.4 kg} Resorte de retorno del 224 N 179 N 16 76.3 x 30 68.5 — carrete {22.8 kg} {18.2 kg} Resorte de retorno del 217 N 173 N 17 54.7 x 36.5 33.5 — carrete {22.1 kg} {17.7 kg} Resorte de la válvula de 12.7 N 10.2 N Sustituir el 18 20.8 x 12.2 13.5 — resorte si está verificación de carga {1.3 kg} {1.04 kg} dañado o Resorte de la válvula 468 N 374 N deformado. 19 67.04 x 26.5 62.5 — compensadora de presión {47.7 kg} {38.2 kg} Resorte de la válvula 562 N 450 N 20 108.3 x 29.5 81 — compensadora de presión {57.3 kg} {45.8 kg} Resorte de la válvula 453 N 362 N 21 97.7 x 29.5 81 — compensadora de presión {46.2 kg} {37 kg} Resorte de la válvula 563 N 450 N 22 109.4 x 29.5 81 — compensadora de presión {57.4 kg} {45.9 kg} Resorte de la válvula de 192 N 154 N 23 86.7 x 30 66 — descarga {19.6 kg} {15.7 kg} 22 D155AX-6
  • 155.
    10 Estructura, función,y estandar de mantenimiento GSN00607-00 (3/8) Válvula de 5 carretes 1. Válvula de alivio LS (para la válvula del equipo de trabajo) 2. Válvula de retención LS (para la válvula del equipo de trabajo) 3. Válvula de retención LS (para la válvula de dirección) 4. Válvula de retención pre-establecida D155AX-6 23
  • 156.
    GSN00607-00 10 Estructura, función, y estandar de mantenimiento (4/8) Válvula de 6 carretes 1. Válvula de alivio LS (para la válvula del equipo de trabajo) 2. Válvula de retención LS (para la válvula del equipo de trabajo) 3. Válvula de retención LS (para la válvula de dirección) 4. Válvula de retención pre-establecida 24 D155AX-6
  • 157.
    10 Estructura, función,y estandar de mantenimiento GSN00607-00 (5/8) 1. Válvula de alivio principal 3. Válvula de descarga 2. Válvula de alivio LS (para la válvula de 4. Válvula de succión dirección) Unidad: mm No. Itemes a comprobar Criterio Solución Tamaño estándar Límite de reparación Largo libre x Largo de Carga de Largo Carga de Sustituir el Diámetro Resorte de la válvula de instalación instalación libre instalación resorte si está 5 exterior succión dañado o 6.4 N 5.1 N deformado. 64.9 x 12.5 56 — {0.65 kg} {0.52 kg} D155AX-6 25
  • 158.
    GSN00607-00 10 Estructura, función, y estandar de mantenimiento (6/8) H El resorte de la válvula de succión es el mismo que el de la sección E-E. 1. Válvula EPC 2. Válvula de succión 26 D155AX-6
  • 159.
    10 Estructura, función,y estandar de mantenimiento GSN00607-00 (7/8) H La sección H-H es solamente para la válvula de 6 carretes D155AX-6 27
  • 160.
    GSN00607-00 10 Estructura, función, y estandar de mantenimiento 1. Válvula EPC 2. Válvula de succión 3. Válvula de desvío LS Unidad: mm No. Itemes a comprobar Criterio Solución Tamaño estándar Límite de reparación Largo libre x Largo de Carga de Largo Carga de Sustituir el Diámetro Resorte de la válvula de instalación instalación libre instalación resorte si está 4 exterior succión dañado o 5.49 N 4.41 N deformado. 46.8 x 7.5 40.6 — {0.56 kg} {0.45 kg} 28 D155AX-6
  • 161.
    10 Estructura, función,y estandar de mantenimiento GSN00607-00 (8/8) H El resorte de la válvula de succión es el mismo que el de la sección H-H 1. Válvula EPC 2. Válvula de succión D155AX-6 29
  • 162.
    GSN00607-00 10 Estructura, función, y estandar de mantenimiento Operación de la válvula de control En “retener“ (operación de la válvula de descarga) Válvula PC Válvula LS Bomba HSS Función l Cuando el aceite presurizado es suministrado l Cuando el carrete principal (1) está en por la bomba, crece la presión en la cámara posición RETENER (HOLD), el drena el (D), y el carrete principal (1) es empujado exceso de aceite descargado por la bomba, y hacia la derecha por la presión, la cual es previene que la presión que se va formando en determinada por el área del corte seccional del el circuito incremente. pistón (3), que recibe la presión. l Cuando la presión recibida se vuelve mayor Operación que la carga establecida del resorte FS (2), el carrete principal (1) se mueve hacia la derecha l Cuando el carrete principal (1) está en la y conecta el pasaje entre la cámara (A) y la posición "retener", la presión de descarga de cámara (B), de este modo el aceite la bomba proveniente pasa desde la cámara A proveniente de la bomba es drenado. a través de la estrangulación (4) a la cámara (D). Las cámaras (C') y (c) quedan conectadas l El carrete principal (1) queda balanceado en con el circuito de drenaje. una posición que iguala el suministro de aceite proveniente de la bomba. l Actualmente, la cantidad de aceite suministrado por la bomba es pequeña, por lo tanto, la presión en el circuito es casi igual a la carga establecida del resorte (2). 30 D155AX-6
  • 163.
    10 Estructura, función,y estandar de mantenimiento GSN00607-00 Control del flujo de aceite 1. Válvula de la dirección 1) En “retener” Palanca PCCS (Dirección) Válvula auto-re- ductora de presión Controlador Válvula PC Válvula LS Bomba HSS Función l La cámara (G) es drenada a través de la l El uso del circuito CLSS (Sistema sensor de cámara (H) hacia la cámara (F). carga de centro cerrado) hace posible el l Debido a que la presión de la bomba está control de flujo del aceite por medio del ajuste actuando en el extremo izquierdo del carrete del área de apertura del carrete comandado (3) de la válvula prioritaria de la dirección, ella por la válvula PPC, sin tener en cuenta la comprime el resorte (4) y lo mueve hacia la carga. derecha hasta la posición del recorr ido máxima. Operación l En estas condiciones, el área de la abertura l Cuando el carrete de dirección (1) se del carrete de dirección (1) se encuentra en su encuentra en posición RETENER (HOLD), la punto mínimo. presión de descarga de la bomba es enviada desde la cámara (A) a través de la ranura en el carrete (3) de la válvula de prioridad de la dirección, y pasa a través de la cámara (B) hacia la cámara (C). D155AX-6 31
  • 164.
    GSN00607-00 10 Estructura, función, y estandar de mantenimiento 2) Cuando desee girar a la izquierda Palanca PCCS (Dirección) GIRO A LA IZQUIERDA Válvula auto-reductora de presión Controlador Válvula PC Válvula LS Bomba HSS • PLS =Presión diferencial entre los orificios (K) l Las cámaras (C) y (D) están conectadas, y el aceite y (J) = 2.0 MPa {20 kg/cm2} proveniente de la bomba fluye a través de los • PLS' =Presión diferencial entre los orificios I e D orificios (A), (B), (C), y (D) hacia el motor HSS (6). • PLS C PLS' l Al mismo tiempo, la carga de presión en la cámara (D) pasa a través del orificio LS (5) y la Operación cámara (H), y es enviada a la cámara (G). El también es enviado desde el circuito LS, (O) l Cuando la palanca PCCS es operada para hacia la válvula LS de la bomba. girar la máquina hacia la izquierda, la presión l La condición de presión del carrete (3) de la piloto (PI) actúa en el extremo derecho del válvula de compensación de presión es la presión carrete (1) a través de la válvula EPC. de la cámara (B), la presión C de la cámara (C), la l Cuando la presión se vuelve mayor que la presión C de la cámara (G), la presión C de la carga establecida por el resorte (2), el carrete cámara (D), por lo tanto el carrete (3) de de la dirección (1) inicia su movimiento hacia compensación de presión es controlado por la la izquierda. El queda balanceado en una presión diferencial del carrete de la dirección (1) posición que iguala la presión piloto (P1). (presión de la cámara de presión (C) - presión de la cámara (D)), y se balancea con el resorte (4). 32 D155AX-6
  • 165.
    10 Estructura, función,y estandar de mantenimiento GSN00607-00 l Si el flujo del aceite es muy grande, la presión diferencial del carrete de dirección (1) se vuelve mayor, entonces, el carrete de la válvula (3) se mueve en dirección hacia el estrangulador del flujo de aceite. l por otro lado, si el flujo de aceite es muy pequeño, el carrete (3) de la válvula de compensación de presión se mueve en la dirección para incrementar el flujo de aceite. l La válvula LS de la bomba es controlada, por lo tanto la presión diferencial entre la presión de descarga de la bomba P y presión LS, (Presión diferencial LS: PLS) permanece constante, por lo tanto, fluye una cantidad adecuada de aceite para asegurar que la perdida de presión en la válvula de control ( PLS') sea igual a PLS. l La perdida de presión en la válvula de control es determinada por el área de apertura del carrete de dirección (1), por lo tanto, el flujo de aceite iguala la aper tura del carrete de dirección (1). l El retorno del flujo del aceite proveniente del motor HSS (6), pasa a través de la cámara (E) y la cámara (F), y es drenado. Recorrido del carrete Area de apertura Presión de salida del carrete EPC PI Recorrido del carrete constante Constante Carrete (3) actuado Cantidad de flujo D155AX-6 33
  • 166.
    GSN00607-00 10 Estructura, función, y estandar de mantenimiento 2. Válvula del equipo de trabajo (Levantamiento de la hoja topadora, inclinación de la hoja topadora, levantamiento del desgarrador, inclinación del desgarrador) H El diagrama muestra la válvula de levantamiento de la hoja y la válvula de la dirección. Palanca PCCS (Hoja) Palanca PCCS (Dirección) Controlador Controlador Acumulador Válvula auto- reductora de presión Cilindro de levantamiento Hoja Válvula PC Válvula LS Bomba HSS 34 D155AX-6
  • 167.
    10 Estructura, función,y estandar de mantenimiento GSN00607-00 Operación l Cuando el carrete de levantamiento de la hoja (1) está en la posición "retener", la presión de descarga de la bomba (presión de descarga) es enviada hacia las cámaras (D) y (D'). l No hay formación de presión en las cámaras (H) y (H'); de manera que, el carrete (3) de la válvula compensadora de presión y el carrete (4) de la válvula prioritaria de la dirección son empujados totalmente hacia la derecha. l La presión de la bomba pasa a través de las cámaras (A) y (B) del carrete de la válvula prioritaria de la dirección (4), y es enviada a la cámara (C) de la válvula de levantamiento de la hoja. Desde allí, ella va a través de la cámara (D) y de la cámara (E) hacia la cámara (F). l De la misma forma como se explica en el tópico “(1) Válvula de dirección”, la posición del carrete (3) de la válvula de compensación d e presión e s d eter minad a a ig ualar la apertura del carrete (1) de levantamiento de la hoja, y el flujo de aceite es determinado para que la perdida de presión de la válvula de control sea igual a la presión diferencial ( LS) de la válvula LS de la bomba. D155AX-6 35
  • 168.
    GSN00607-00 10 Estructura, función, y estandar de mantenimiento 3. Disificando la salida se controla cuando desciende la hoja topadora bajo su propio peso Palanca PCCS (Hoja) ELEVAR BAJAR Palanca PCCS (Dirección) Controlador Controlador Acumulador Válvula auto- reductora de presión Cilindro de levantamiento Hoja Válvula PC Válvula LS Bomba HSS 36 D155AX-6
  • 169.
    10 Estructura, función,y estandar de mantenimiento GSN00607-00 Función l Si desciende la hoja topadora bajo su propio peso, el flujo de aceite de retorno del cilíndro de levantamiento de la hoja es controlado por el area de aper tura del carrete de levantamiento de la hoja (1). Operación l Cuando la presión piloto (PI) abre el orificio del carrete de levantamiento de la hoja (1), debido al peso de la hoja, el aceite que se encuentra en la parte superior del cilindro pasa a través de los orificios (A), (B), (C) y (D) y es drenado hacia el tanque. l El flujo del aceite en retorno procedente del cilindro de elevación de la hoja es acelerado por el área de la abertura entre los orificios (A) y (B), por lo que queda controlada la velocidad de descenso. l El aceite presurizado que fluye desde el extremo de la parte superior del cilindro de levantamiento de la hoja pasa desde el circuito de drenaje a través de la válvula de succión (2) y es suministrado al extremo inferior del cilindro de levantamiento de la hoja. l El aceite descargado por la bomba pasa a través de los orificios (A'), (B'), (C'), (D') y (E'), y es condu cido a l fond o d el cilind ro de levantamiento. D155AX-6 37
  • 170.
    GSN00607-00 10 Estructura, función, y estandar de mantenimiento 4. Disificando la salida se controla cuando desciende la hoja topadora bajo su propio peso (Palanca del equipo de trabajo en "flotación (Float)") Palanca PCCS (Hoja) ELEVAR FLOTAR Palanca PCCS (Dirección) Controlador Controlador Acumulador Válvula auto- reductora de presión Cilindro de levantamiento Hoja Válvula PC Válvula LS Bomba HSS 38 D155AX-6
  • 171.
    10 Estructura, función,y estandar de mantenimiento GSN00607-00 Función l Cuando la válvula de levantamiento de la hoja está en posición FLOTAR (FLOAT), el orificio del cilindro y el orificio de drenaje están conectados para poner el circuito en una condición de no-carga. l Cuando la válvula de levantamiento de la hoja está en condición de FLOTAR (FLOAT), el pasaje de la bomba y los orificios del cilindro (A3) y (B3) están separados, por lo tanto, se pueden operar las otras válvulas de control. Operación l Cuando la palanca de control del equipo de trabajo está en posición "bajar" y el botón de "flotar" es oprimido, la presión de la válvula (PA3) de la válvula EPC se vuelve 3.4 MPa {35 kg/cm2 o más, y el carrete de levantamiento (1) es movido a la posición de recorrido máximo. l Los orificios (A3) y (B3) y el pasaje LS (O) quedan todos conectados con el circuito de drenaje, por lo tanto, no hay carga en el cilindro de levantamiento de la hoja. l Si el cilindro es comandado por el peso de la hoja de empuje, el aceite que está entrando proveniente del orificio (A3) fluye hacia los orificios (A), (B), (B') y (A'), mientras le resto del aceite presurizado fluye a través de los orificios (C) y (D), para ser drenado. l El flujo del aceite es estrangulado por el área de apertura entre los orificios (A) y (B) del carrete de levantamiento de la hoja (1), y la velocidad del cilindro es controlada. l La cámara (E) del circuito de la bomba y los orificios (A3) y (B3) están separados, y la presión (P) de descarga de la bomba se forma en la cámara (E), por lo tanto, es posible efectuar operaciones compuestas con otras válvulas de control. D155AX-6 39
  • 172.
    GSN00607-00 10 Estructura, función, y estandar de mantenimiento En alivio 1. Válvula de la dirección H El diagrama muestra la condición en alivio para la dirección LS de la válvula de alivio (5) Palanca PCCS Palanca PCCS (Dirección) (Hoja) GIRAR A LA IZQUIERDA Controlador Controlador Acumulador Válvula auto- reductora de presión Cilindro de levantamiento Hoja Válvula PC Válvula LS Bomba HSS 40 D155AX-6
  • 173.
    10 Estructura, función,y estandar de mantenimiento GSN00607-00 • P1 = P3 + P4 = Presión diferencial entre los orificios (M) y (E) • P2 = Presión diferencial entre los orificios (E) y (N) • P3 = Presión diferencial entre los orificios (M) y (B) • P4 = Presión diferencial entre los orificios (B) y (E) • LS = P1 + P2 = Presión diferencial entre los orificios (M) y (N) = 2.0 MPa {20 kg/cm2} Función l Esto establece la presión máxima cuando el motor HSS (7) está funcionando. Operación l Si se mueve el carrete de dirección (1)y se aumenta la presión del motor (7) HSS, la aguja de la válvula de alivio (5) LS de la dirección comenzará a abrirse y el aceite se drenará desde LS hacia el circuito (O). (Orificios (E), (F), (G), (J), (K) y (L)) l Como resultado, habrá una caída de presión en el pasaje LS (O), iniciando desde el agujero sensor LS (F), y P2 se volverá más grande. l Por la misma razón, si la presión en la cámara (I) e (H) cae, el carrete (2) de la válvula prioriratia de dirección empujará contra el resorte (3) y se moverá hacia la derecha, y reducirá las aperturas entre las cámaras (B) y (C), por lo tanto el flujo entre las cámaras (B) y (C) será estrangulado y P4 se volverá más grande. l Debido al control del plato oscilante de la bomba, el circuito del sistema es balanceado a una presión de circuito, la cual hace que la perdida de presión generada por el flujo de la válvula de alivio (5), P1 + P2, iguale la presión diferencial LS ( LS). l Cuando esto sucede, la válvula de la bomba LS detecta la presión diferencial generada por la válvula de alivio LS (5), y mueve el plato de vaivén de la bomba de la posición máxima a la mínima. La bomba del plato ondulante es balanceada a la posición donde la presión diferencial LS es 2.0 MPa {20 kg/cm2}. l Cuando la bomba está en el ángulo del plato de vaivén mínimo (mínimo flujo de aceite), si el flujo de aceite es mayor que el flujo de aceite de alivio LS + el escape en cualquier parte, la presión es confinada en el circuito de la bomba (entre la bomba y las cámaras (A) y (B), por lo tanto, crece la presión diferencial LS. l Si la presión diferencial sobrepasa la presión establecida para la válvula de descarga (4), la válvula de descarga actúa para aliviar el exceso de flujo de aceite y balancear el circuito. D155AX-6 41
  • 174.
    GSN00607-00 10 Estructura, función, y estandar de mantenimiento 2. Levantamiento de la hoja topadora, inclinación de la hoja topadora, levantamiento del desgarrador e inclinación del desgarrador H El diagrama muestra la condición en alivio para la válvula de alivio LS del equipo de trabajo (5) con el final del recorrido de inclinación de la hoja topadora. Palanca PCCS (Hoja) Palanca PCCS INCLINACION (Dirección) IZQUIERDA Controlador Controlador Acumulador Válvula auto- reductora de presión Cilindro de inclinación Hoja Válvula PC Válvula LS Bomba HSS 42 D155AX-6
  • 175.
    10 Estructura, función,y estandar de mantenimiento GSN00607-00 • P1 = P3 + P4 = Presión diferencial entre los orificios (M) y (P) • P2 = Presión diferencial entre los orificios (P) y (N) • P3 = Presión diferencial entre los orificios (M) y (B) • P4 = Presión diferencial entre los orificios (B) y (P) • LS = P1 + P2 = Presión diferencial entre los orificios (M) y (N) = 2.0 MPa {20 kg/cm2} Operación l Si el carrete de inclinación de la hoja de empuje (1) es movido, y la presión en el cilindro de inclinación de la hoja se vuelve mayor, el cabezal de la válvula de alivio LS del equipo de trabajo iniciará su apertura y el aceite del circuito LS será drenado (O). (Orificios (E), (F), (G), (J), (K) y (L)) l Como resultado, habrá una caída de presión en el pasaje LS (O), iniciando desde el agujero sensor LS (F), y P2 se volverá más grande. l Por la misma razón, si la presión en la cámara (I) e (H) cae, el carrete (2) de la válvula de compensación de presión empujará contra el resorte (3) y se moverá hacia la derecha, y reducirá las aperturas entre las cámaras (B) y (C), por lo tanto el flujo entre las cámaras (B) y (C) será estrangulado y P4 se volverá más grande. l Debido al control del plato oscilante de la bomba, el circuito del sistema es balanceado a una presión de circuito, la cual hace que la perdida de presión generada por el flujo de la válvula de alivio (5) del equipo de trabajo, P1 + P2, iguale la presión diferencial LS ( LS). l Cuando esto sucede, la válvula de la bomba LS detecta la presión diferencial generada por la válvula de alivio LS (5) del equipo de trabajo, y mueve el plato de vaivén de la bomba de la posición máxima a la mínima. La bomba del plato ondulante es balanceada a la posición donde la presión diferencial LS es 2.0 MPa {20 kg/cm2}. l Cuando la bomba está en el ángulo del plato de vaivén mínimo (mínimo flujo de aceite), si el flujo de aceite es mayor que el flujo de aceite de alivio LS + el escape en cualquier parte, la presión es confinada en el circuito de la bomba (entre la bomba y las cámaras (A) y (B), por lo tanto, crece la presión diferencial LS. l Si la presión diferencial sobrepasa la presión establecida para la válvula de descarga (4), la válvula de descarga actúa para aliviar el exceso de flujo de aceite y balancear el circuito. D155AX-6 43
  • 176.
    GSN00607-00 10 Estructura, función, y estandar de mantenimiento 3. Operación compuesta de dirección e inclinación de la hoja H El diagrama muestra la condición en alivio para la válvula de alivio LS (4) y (5) en dirección calada con el final del recorrido de inclinación de la hoja topadora. Palanca PCCS Palanca PCCS (Hoja) (Dirección) INCLINACION IZQUIERDA Controlador Controlador Acumulador Válvula auto- reductora de presión Cilindro de inclinación Hoja Válvula PC Válvula LS Bomba HSS 44 D155AX-6
  • 177.
    10 Estructura, función,y estandar de mantenimiento GSN00607-00 • = P - P2 • PO = Presión diferencial entre los orificios (H) y (K) • Presión P2 = LSO + PO Función l Cuando el carrete de la dirección (1) y el carrete de inclinación de la hoja (2) se alivian al mismo tiempo, la presión de la bomba es separada mediante la válvula compensadora de presión (3) que se encuentra en la válvula de inclinación de la hoja y la presión del orificio se mantiene a un valor constante. Operación l Si el motor HSS (6) alcanza la condición de calado, aumenta la presión por carga y se activa la válvula de alivio LS (4) de la válvula de la dirección y se corta el sistema. l (Para detalles, vea " 1. Válvula de la dirección". l Cuando esto sucede, la presión de la bombaes mantenida en 38.2 MPa {390 kg/ cm2}, y esto es emviado a la cámara (G) de la válvula de inclinación de la hoja. l Cuando se opera el carrete de inclinación de la hoja (2) y la carga sobre la válvula de inclinación de la hoja es superior, se activa la válvula de alivio LS (5), y el flujo del aceite drenado (Q1) fluye hacia LS circuito (O). l Como resultado, se genera un diferencial de presión en los costados derecho e izquierdo de la válvula (3) compensadora de presión por LS acelerador (M) del carrete (2) de inclinación de la hoja y lo mueve en todo su recorrido hacia la derecha. l Cuando esto pasa, la apertura entre la cámara (D) y (E) es estrangulado al tamaño mínimo (bomba de presión separada). l El flujo del aceite (Q1) es determinado por la presión de descarga de la bomba (P) y la perdida de presión total (P-LSO) de los orificios (C), (D), (E), (F), (G) (I), (J), y (K). l Adicionalmente, la presión (P2) (la presión en la cámara H) se vuelve el total (LSO + PO) de la pérdida de presión del circuito de los orificios (H), (I), (J) y (K) y la presión regulada del la válvula de alivio LS (5) del equipo de trabajo. D155AX-6 45
  • 178.
    GSN00607-00 10 Estructura, función, y estandar de mantenimiento Operaciones combinadas 1. Válvula de la dirección y del equipo de trabajo H El diagrama muestra la condición cuando la dirección y las válvulas de levantamiento de la hoja topa- dora son operadas al mismo tiempo. Palanca PCCS Palanca PCCS (Hoja) (Dirección) LEVANTAR ELEVAR Controlador Controlador Acumulador Válvula auto- reductora de presión Cilindro de levantamiento Hoja Válvula PC Válvula LS Bomba HSS 46 D155AX-6
  • 179.
    10 Estructura, función,y estandar de mantenimiento GSN00607-00 Función Cuando el plato de vaivén de la bomba no alca- l La válvula de la dirección está equipada con nza el ángulo máximo. un carrete (3) de la válvula de prioridad de l Cuando el flujo máximo de aceite proveniente dirección; de manera que si se operan al de la bomba es mayor que el total del flujo de mismo tiempo la válvula de la dirección y la aceite demandado por la válvula de dirección y válvula del equipo de trabajo,la válvula de la la válvula del equipo de trabajo, un flujo de dirección tiene prioridad en el flujo del aceite y aceite que iguale la apertura del carrete (1), el resto del aceite descargado por la bomba va fluye hacia válvula de dirección. hacia la válvula del equipo de trabajo. l Un caudal de aceite determinado por la presión de descarga de la bomba, la presión Operación por carga y el área de la abertura del carrete, l Cuando el carrete (1) de la dirección es fluye hacia la válvula del equipo de trabajo. accionado por la presión de salida (P1) y hay un flujo de aceite, se genera un diferencial de Cuando el plato de vaivén de la bomba está en presión entre las cámaras (C) y (D). el ángulo máximo. l La válvula (3) de prioridad de la dirección es controlada por este diferencial de presión y al l Cuando el flujo de aceite máximo proveniente mismo tiempo, el ángulo del plato oscilante de de la bomba es menor que el total de flujo la bomba queda controlado en PLS = 2.0 demandado por la válvula de dirección y la MPa {20 kg/cm 2 }, y queda fijado el flujo del válvula del equipo de trabajo. aceite hacia la válvula de la dirección . 1) Cuando la carga de la válvula de dirección Z l Para detalles, vea " 1. Válvula de la dirección" del "Control del flujo de aceite". carga de la válvula del equipo de trabajo. l En esta condición, si se opera el carrete de l Una cantidad de aceite que iguale la apertura levantamiento de la hoja topadora del equipo del carrete (1), fluye hacia válvula de dirección, de trabajo (2), la presión de descarga de la y el aceite remanente fluye hacia la válvula del bomba desciende momentariamente. equipo de trabajo. l En este punto, el diferencial de presión entre 2) Cuando la carga de la válvula de dirección las cámaras (C) y (D) se vuelve pequeño, y >carga de la válvula del equipo de trabajo. válvula de prioridad de la dirección (3) es movida a la izquierda por la presión en la l La presión P de la bomba de descarga es cámara (E) en dirección hacia el estrangulador determinada por la carga sobre la válvula de la de la apertura de la válvula del equipo de dirección, pero en estas condiciones, si se trabajo. opera la válvula del equipo de trabajo con una carga inferior, la diferencia de presión hará que l Al mismo tiempo, PLS se vuelve pequeño, el aceite trate de fluir hacia la válvula del asi que el ángulo del plato de oscilante de la equipo de trabajo y hará descender la presión bomba se mueve en dirección hacia el máximo de descarga de la bomba. para sumistrar flujo de aceite para reponer la cantidad de presiones caida. l La válvula prioritaria de dirección (3) aumenta el tamaño de la aper tura del systema de Apertura hacia la válvula de dirección dirección, mientras que al mismo tiempo disminuye el tamaño de la apertura del equipo Area de apertura de trabajo para asegurar el flujo de aceite al sistema de dirección. l Bajo estas condiciones, el flujo del aceite queda dividido en proporción a la diferencia de Apertura hacia la válvula del equipo de trabajo presiones entre la presión diferencial (P) – (P1) y la presión diferencia (P) – (P2). Cuanto mayor sea (P1) – (P2), menor será el flujo de aceite hacia el sistema de dirección. Recorrido D155AX-6 47
  • 180.
    GSN00607-00 10 Estructura, función, y estandar de mantenimiento 2. Operación compuesta del levantamiento e inclinación de la hoja de empuje H El diagrama muestra la condición cuando el levantamiento y la inclinación de la hoja topadora son oper- adas al mismo tiempo. Palanca PCCS (Hoja) LEVANTAR INCLINAC. ELEVAR IZQUIERDA Palanca PCCS (Dirección) Controlador Controlador Controlador Acumulador Válv. auto- reductora de presión Válvula PC Válvula LS Bomba HSS 48 D155AX-6
  • 181.
    10 Estructura, función,y estandar de mantenimiento GSN00607-00 Función idad al flujo de aceite para la válvula de l El consiste en un circuito paralelo, por lo tanto, inclinación de la hoja. Adicionalmente, el flujo cuando se efectúan operaciones compuestas, de aceite demandado por la válvula de incli- el flujo del aceite es dividido de acuerdo al nación de la hoja es menor, por lo tanto es jus- tamaño de la apertura de cada carrete. tamente lo mismo que si se diera la prioridad al flujo de aceite para la válvula de inclinación Operación de la hoja. l Cuando el carrete de inclinación de la hoja (1) y el carrete de elevación de la hoja (2) estan Cuando la presión (P2) = (P3) en la posición de SOSTEN “HOLD” o son (P) – (P2) .. (P) – (P3), entonces un caudal de = operados, la válvula prioritaria de dirección (3) aceite proporcional al tamaño de la apertura del es empujada completamente hacia la derecha, carrete es distribuido a cada carrete. y el tamaño de la aper tura del area decreciente está a su máximo. l El carrete de inclinación de la hoja (1) y el carrete de levantamiento de la hoja (2) son actuados por las presiones de salida (PA2) y (PB3) de la válvula PPC, y cada una es balanceada a una posición que iguale su propia presión de salida de la válvula EPC. Cuando la presión (P2) ® (P3) l La presión de carga de la válvula de levantamiento de la hoja (P3) es enviada a la válvula LS de la bomba a través del pasaje LS (O). 1) Cuando el plato de vaivén de la bomba no alcanza el ángulo máximo. l Cuando el flujo máximo de aceite proveniente de la bomba es mayor que el total del flujo de aceite demandado por la válvula de inclinación de la hoja y la válvula de levantamiento de la hoja, un flujo de aceite que iguale las aperturas de los carretes, fluye hacia ambas válvulas, la de inclinación de la hoja y la de levantamiento de la hoja. 2) Cuando el plato de vaivén de la bomba está en el ángulo máximo. l Cuando el flujo de aceite máximo proveniente de la bomba es menor que el total de flujo demandado por la válvula de inclinación y la válvula de levantamiento de la hoja, el flujo de aceite de la válvula de inclinación y la válvula de levantamiento de la hoja es dividido de acuerdo a la presión diferencial (PO) – (P2) y la presión diferencial (PO) – (P3). l En otras palabras, fluye más aceite hacia (P2) cuando la carga es pequeña. H En los casos donde la hoja topadora es ele- vada en el aire y la válvula de inclinación y la válvula de levantamiento de la hoja (para ele- var) son operadas al mismo tiempo, la presión de carga de la válvula de inclinación es menor que la presión de carga de la válvula de levan- tamiento de la hoja, por lo tanto, se le da prior- D155AX-6 49
  • 182.
    GSN00607-00 10 Estructura, función, y estandar de mantenimiento Sistema actual de la válvula de descarga H El diagrama muestra la condición con la válvula de retención (3) pre-establecida abierta, inmediata- mente después de que la válvula de levantamiento de la hoja topadora ha sido operada. Palanca PCCS (Hoja) LEVANTAR ELEVAR Palanca PCCS (Dirección) Controlador Controlador Acumulador Válvula auto- reductora de presión Cilindro de levantamiento Hoja Válvula PC Válvula LS Bomba HSS 50 D155AX-6
  • 183.
    10 Estructura, función,y estandar de mantenimiento GSN00607-00 Función l Esto mejora la respuesta del sistema incluyendo el plato oscilante de la bomba y la válvula de compensación de presión, debido al envío de la presión piloto (presión básica de la válvula EPC) hacia el circuito LS, y compensando el crecimiento de la presión en el circuito LS. Operación l Cuando el carrete de levantamiento de la hoja (1) está en la posición RETENER (HOLD), la presión piloto P1 (presión básica de la válvula EPC), es enviada a través de la válvula de retención (3) hacia la cámara (F) de la válvula de compensación de presión. Esta presión es llamada presión pre-establecida (P2). l La presión de descarga (P) está siendo enviada a la cámara (B), pero (P1) + (F0) > (P) (F0: carga del resorte (4)), entonces el carrete de compensación de presión (2) se mueve hacia la izquierda y el tamaño de la apertura entre (A) y (B) se vuelve el máximo. l Cuando el carrete de levantamiento de la hoja (1) es conmutado, la presión de descarga (P) fluye inmediatamente a través de las cámaras (A), (B), (C), (D) y (E) hacia el cilindro de levantamiento de la hoja, por lo tanto, la presión en el orificio comienza a subir y el lapso de demora se vuelve menor. l Al mismo tiempo, la presión preestablecida (P2) es suministrada al circuito LS (O), y se aumenta la presión en el circuito LS. l Se cierra la válvula de descarga (7), y el aceite es enviado hacia la válvula LS de la bomba para mejorar la respuesta del ángulo del plato de vaivén de la bomba. Esto hace posible la reducción del tiempo de respuesta para dar el flujo de aceite necesario. D155AX-6 51
  • 184.
    GSN00607-00 10 Estructura, función, y estandar de mantenimiento Válvula pistón 1 Cilindro para levantamiento de la hoja topadora Descripción l La válvula del pistón está instalada en el pistón del cilindro de levantamiento de la hoja topadora. Cuando el pistón alcanza el final de su re corr ido, la válvula libera el aceite proveniente de la bomba hidráulica para reducir la presión de aceite ejercida en el pistón. Cuando la hoja topadora es inclinada, la hoja está sujeta a una fuerza torsional debido a la posición desigual de los pistones en los dos cilindros; por ejemplo, cuando el pistón de un lado continúa moviéndose mientras el pistón del otro lado ha alcanzado el final de su recorrido. Las válvulas del pistón están instaladas para prevenir que ocurra la fuerza torsional. Cuando uno de los pistones alcanza el final de su recorrido, se abren sus válvulas para liberar la presión del aceite. Adicionalmente, las válvulas del pistón alivian el impacto que ocurre cuando el pistón hace contacto con la cabeza o el fondo del cilindro y sirve para reducir la sobrecarga de presión subsiguiente en el cilindro, dejando escapar el aceite del cilindro antes de que el pistón alcance el final de su recorrido. Operación 1. Válvula del pistón CERRADA (CLOSED) El aceite presurizado proveniente de la bomba hidráulica, actúa en el pistón (2) y en la válvula del pistón (3). La válvula del pistón (3) es empujada en la dirección de la flecha hasta que el asiento (4) de la válvula del pistón llegue a tener un contacto cercano con la sección ahusada, esto causa que la presión en el cilindro se eleve y mueva el pistón (2) en la dirección de la flecha. 2. Válvula del pistón ABIERTA (OPEN) Inmediatamente antes de que el vástago del pistón (1) alcance el final de su recorrido, la punta de la válvula (6) hace contacto con el fondo del cilindro, por lo tanto, la válvula (6) y la válvula del pistón (3) se detienen en esa posición y no se mueven más. Solamente el pistón (2) se mueve más allá. Cuando esto pasa, el aceite contenido en la cabeza del cilindro, el cual ha sido sellado por la válvula pistón (3), se escapa por los asientos de la válvula del pistón (4) y (5) y deja de crecer la presión en el interior del cilindro. 54 D155AX-6
  • 185.
    GSN00607-00 10 Estructura, función, y estandar de mantenimiento Válvula de caida rápida 1 (Cilindro para levantamiento de la hoja topadora) 56 D155AX-6
  • 186.
    10 Estructura, función,y estandar de mantenimiento GSN00607-00 IQDV:Corriente eléctrica para el interruptor QDV PB1:Hacia la base del cilindro de levantamiento izquierdo de la hoja PB2: Hacia la base del cilindro de levantamiento derecho de la hoja PH1:Hacia la cabeza del cilindro izquierdo de levantamiento de la hoja PH2:Hacia la cabeza del cilindro derecho de levantamiento de la hoja PP: Orificio de presión básica de la válvula EPC (proveniente de la válvula autoreductora de presión) TS: Sello del orificio de drenaje VB: Desde la válvula de control, hoja topadora, ELEVAR VH: Desde la válvula de control, hoja topadora, “bajar” 1. Cuerpo 2. Carrete principal 3. Plato 4. Cuerpo 5. Carrete de la válvula selectora 6. Válvula EPC Unidad: mm No. Itemes a comprobar Criterio Solución Tamaño Tolerancia Holgura Límite de Espacio libre entre el estándar estándar holgura Eje Agujero 7 carrete principal y el cuerpo de la válvula -0.002 +0.010 0.008 – φ36 0.015 Reemplace -0.007 +0.010 0.010 Holgura entre el carrete de -0.010 +0.018 0.010 – 8 la válvula selectora y el φ6 0.02 -0.022 +0.010 0.015 cuerpo de válvula Unidad: mm No. Itemes a comprobar Criterio Solución Tamaño estándar Límite de reparación Largo libre x Largo de Carga de Carga de Diámetro Largo libre Resorte de retorno del instalación instalación instalación 9 exterior carrete principal Sustituir el 449 N 359 N resorte si está 76.4 x 27 69.5 — {45.8 kg} {36.6 kg} dañado o deformado. Resorte de retorno del 97 N 77.6 N 10 carrete de la válvula 20.9 x 13.8 12.5 — {9.89 kg} {7.91 kg} selectora D155AX-6 57
  • 187.
    GSN00607-00 10 Estructura, función, y estandar de mantenimiento 1. Condición de no circulación l Control preciso de descenso de la hoja (El recorrido de la palanca es menor del 70%.) l Modo QDV: DESACTIVADO (OFF) Hacia el motor Palanca PCCS del ventilador Controlador Válvula auto- Válvula EPC reductora de presión Bomba del ventilador Porción del carrete selector de la válvula Cilindro de levantamiento de la hoja Hoja Porción del carrete principal Válvula de control Bomba HSS Descripción l Debido a que la válvula de reducción rápida l QDV: Abreviación de "Válvula de Reducción controla electrónicamente la operación de la Rápida (Quick Drop Valve)" palanca PCCS, el controlador y la válvula EPC l La válvula de caida rápida está está instalada (c on la vá lvula QDV integral), es posible entre la válvula de control y el cilíndro de seleccionar ACTIVAR - DESACTIVAR (ON - OFF) levantamiento de la hoja. l Cuando la palanca de control de la hoja está Operación en la posición de LOWER = BAJAR, la válvula l Debido a que la corriente de comando (X) de caida rápida impide un vacio en el extremo proveniente del controlador hacia la válvula del fondo del cilindro y acorta el lapso de EPC es de 0A, el carrete principal (2) no tiempo de excavación cambia. l La velocidad de descenso de la hoja es l Los circuitos entre los orificios (VH) y (PH) y decidida mayormente por el caudal de la los orificios (VP) y (PB), quedan cortados. descarga de la bomba. No obstante, puede l La presión del aceite de la cabeza del cilindro aumentarse mediante la instalación de la de levantamiento fluye desde el orificio (VH) válvula de descenso rápido. hacia el tanque (T) a través de la válvula de control. 58 D155AX-6
  • 188.
    10 Estructura, función,y estandar de mantenimiento GSN00607-00 2. Condición de circulación l Bajando la hoja de empuje (El recorrido de la palanca es más del 70%.) l Modo QDV: ACTIVADO (ON) Hacia el motor Palanca PCCS del ventilador Controlador Válvula auto- Válvula EPC reductora de presión Bomba del ventilador Porción del carrete selector de la válvula Cilindro de levantamiento de la hoja Hoja Porción del carrete principal Válvula de control Bomba HSS Operación l El aceite presurizado que ha fluido del orificio l El controlador envía una corriente (X) de (PB) se une con el aceite presurizado comando de 1,000 mA hacia la válvula EPC y proveniente del orificio (VP) y fluye dentro del la presión piloto proveniente de la válvula EPC fondo del cilindro de levantamiento. es tomada por la cámara (a) del carrete l La velocidad de bajada de la hoja de empuje principal. se aumenta por la cantidad de aceite que está l El carrete principal (1) es movido hacia la fluyendo dentro del fondo del cilindro de derecha y los circuitos entre el orificio (VH) y el levantamiento. orificio (PH), y el orificio (VP) y el (PV), quedan l Se previene el vacío en el fondo del cilindro de en condición de circulación. levantamiento. l La mayoría del aceite presurizado que ha fluido del orificio (PH) hacia el orificio (VH), circula y fluye hacia el orificio (PB). D155AX-6 59
  • 189.
    GSN00607-00 10 Estructura, función, y estandar de mantenimiento 3. Desde la condición de circulación del descenso de la hoja a la condición de tensión de la hoja. l Bajando la hoja de empuje (El recorrido de la palanca es más del 70%.) l Modo QDV: ACTIVADO (ON) Hacia el motor Palanca PCCS del ventilador Controlador Válvula auto- Válvula EPC reductora de presión Bomba del ventilador Porción del carrete selector de la válvula Cilindro de levantamiento de la hoja Hoja Porción del carrete principal Válvula de control Bomba HSS Operación l El fondo del cilindro de levantamiento es l Bajo la condición de circulación del descenso conectado con el circuito entre el orificio (PB) y de la hoja, si la hoja se tensa, crece la presión el orificio (VB), esto permite que la hoja sea en el fondo del cilindro de levantamiento. tensada bajo la condición de "no circulación". l Si la presión del fondo del cilindro de levantamiento se vuelve de 3.43 MPa {35kg/ cm2} o más, el carrete de la válvula selectora (2) se mueve hacia la izquierda. l La presión piloto proveniente de la válvula EPC es bloqueada y la presión en la cámara (a) del carrete principal (1) es conectada con el circuito de drenaje (TS). l El carrete principal (1) es movido hacia la derecha por la fuerza del resorte (3). 60 D155AX-6
  • 190.
    10 Estructura, función,y estandar de mantenimiento GSN00607-00 Válvula de auto-reducción de presión 1 T: Hacia el tanque P1: Proviene de la bomba P2: Hacia el motor del ventilador PR: Suministro para la válvula PPC y la válvula EPC. D155AX-6 61
  • 191.
    GSN00607-00 10 Estructura, función, y estandar de mantenimiento 1. Válvula (Válvula de secuencia) 6. Resorte (Principal de la válvula reductora de 2. Resorte presión) 3. Tornillo 7. Válvula (Válvula de reducción de presión) 4. Aguja 8. Resorte (válvula de seguridad) 5. Resorte (Piloto de la válvula de reducción de 9. Bola presión) 10. Filtro 62 D155AX-6
  • 192.
    10 Estructura, función,y estandar de mantenimiento GSN00607-00 Unidad: mm No. Itemes a comprobar Criterio Solución Tamaño estándar Límite de reparación Largo libre x Largo de Carga de Largo Carga de Resorte (Principal de la Diámetro 11 instalación instalación libre instalación válvula reductora de presión) exterior 19.6 N 17.7 N 19.2 x 7.20 16.1 — Sustituir el {2.0 kg} {1.80 kg} resorte si está Resorte dañado o 28 N 25.6 N 12 (piloto de la válvula 17.8 x 7.20 12.7 — deformado. {2.90 kg} {2.60 kg} reductora de presión) 200 N 186 N 13 Resorte 71.0 x 18.0 59.0 — {20.4 kg} {19.0 kg} Resorte (válvula de 61.7 N 58.8 N 14 16.1 x 7.80 13.4 — seguridad) {6.30 kg} {6.0 kg} Función l la válvula reductora de autopresión reduce la la presión de descarga de la bomba del ventilador y suministra a la válvula PPC, la válvula EPC, etc. a medida de la presión del control. Orificio P1 Orificio P2 Orificio PR Orificio T Circuito hidráulico D155AX-6 63
  • 193.
    GSN00607-00 10 Estructura, función, y estandar de mantenimiento Operación Al parar el motor (baja presión total) Bomba del Válvula PPC ventilador Válvula EPC Motor del ventilador l El resorte (6) empuja a su asiento la aguja cónica (5) y cierra el circuito entre los orificios (PR) y (T). l El resorte (7) empuja la válvula (8) hacia el lado izquierdo, y se abre el circuito entre el orificio (P1) y el orificio (P2). l El resorte (3) empuja la válvula (2) hacia el lado superior, y se cierra el circuito entre los orificios (P1) y (P2). 64 D155AX-6
  • 194.
    10 Estructura, función,y estandar de mantenimiento GSN00607-00 Cuando la presión de carga (P2) es más baja que la presión de salida (PR) de la válvula de auto- reducción de presión. Bomba del Válvula PPC ventilador Válvula EPC Motor del ventilador l El resorte (3) y la presión (PR) [0 MPa {0kg/ Entonces, la presión (P1) quedará reducida y cm2} en el momento que el motor para] mueve ajustada a cierto valor de presión [presión la válvula (2) en dirección para cerrar el regulada] con la abertura y es suministrada circuito entre los orificios (P1) y (P2). Cuando como la presión (PR). el aceite hidráulico entra por el orificio (P1), se retiene la expresión [presión (P1) C fuerza del resorte (3) + (área d x presión (PR)], y la válvula autoreductora de presión ajustará las aperturas de los orificios (P1) y (P2), por lo tanto, la presión (P1) se puede mantener más alta que la presión (PR). l Si la presión (PR) crece sobre la presión pre- establecida, se abre el cabezal (5) y el aceite hidráulico fluye desde el orificio (PR) a través del agujero en el carrete (8) abriendo el cabezal (5) hacia el orificio (T) del tanque. l Por lo tanto, aparece la presión diferencial alrededor del orificio (a) del carrete (8), y éste carrete (8) se mueve desde del orificio (P1) en la dirección para cerrar la aper tura (PR). D155AX-6 65
  • 195.
    GSN00607-00 10 Estructura, función, y estandar de mantenimiento Al crecimiento de la presión de carga (P2) Bomba del Válvula PPC ventilador Válvula EPC Motor del ventilador l Cuando crece la presión de carga (P2) debido Entonces, la presión (P1) quedará reducida y a la excavación u otras operaciones, se ajustada a cierto valor de presión [presión incrementa la entrega de la bomba y crece la regulada] con la abertura y es suministrada presión (P1). Entonces, la_expresión {(P1 como la presión (PR). fuerza del > resorte (3) opresor + (d area PR presión)) se mantendrá y la válvula (2) se moverá hacia el lado inferior hasta el final de su recorrido. Como resultado, aumenta la abertura entre los orificios (P1) y (P2) y se reduce la resistencia al paso reduciendo la pérdida de potencia del motor. l Si la presión (PR) crece sobre la presión pre- establecida, se abre el cabezal (5) y el aceite hidráulico fluye desde el orificio (PR) a través del agujero en el carrete (8) abriendo el cabezal (5) hacia el orificio (T) del tanque. l Por lo tanto, aparece la presión diferencial alrededor del orificio (a) del carrete (8), y éste carrete (8) se mueve desde del orificio (P1) en la dirección para cerrar la aper tura (PR). 66 D155AX-6
  • 196.
    10 Estructura, función,y estandar de mantenimiento GSN00607-00 En el caso de una presión anormalmente alta Válvula PPC l Cuando la presión (PR) de la válvula autoreductora de presión crece a una altura anormal, la esfera (10) se separará de su asiento contra la fuerza del resorte (9) para permitir el flujo del aceite hidráulico hacia los orificios de salida (PR), Ý (T) como cuando reduce la presión (PR). Como resultado, el equipo [válvula PPC, válvula EPC, etc.], al cual se suministre la presión de aceite queda protegido contra presiones anormalmente altas. D155AX-6 67
  • 197.
    GSN00610-00 BULDÓZER 1MANUAL DE TALLER D155AX-6 Modelo de máquina Número de serie D155AX-6 80001 y superiores 10 Estructura, función, y estandar de manten- imiento 1 Sistema Eléctrico Sistema Eléctrico ........................................................................................................................................... 2 Control del motor................................................................................................................................. 2 Sistema de control del motor .............................................................................................................. 3 Potenciómetro de desaceleración ....................................................................................................... 4 Sistema monitor .................................................................................................................................. 5 Sensores ........................................................................................................................................... 23 Sistema de control comando por la palma de la mano ..................................................................... 26 D155AX-6 1
  • 198.
    GSN00610-00 10 Estructura, función, y estandar de mantenimiento Sistema Eléctrico 1 Control del motor 1 1. Pedal desacelerador 2. Potenciómetro desacelerador 3. Interruptor de arranque 4. Dial de control de combustible 5. Relé de batería 6. Batería 7. Controlador del tren de potencia 8. Arrancador 9. Bomba de suministro de combustible Descripción l Las señales de aceleración del dial de control de combustible son enviadas hacia el controlador del tren de fuerza y procesadas junto con la señal de aceleración de 3a. y son enviadas hacia el controlador de aceleración del motor como comandos de aceleración junto con las señales de aceleración del pedal desacelerador. El controlador del acelerador del motor controla el motor de acuerdo con los mandatos recibidos. 2 D155AX-6
  • 199.
    10 Estructura, función,y estandar de mantenimiento GSN00610-00 Sistema de control del motor 1 Monitor de la máquina Exposición del motor Exposición de temp. del agua del motor Exposición de presión de aceite del motor Controlador del acelerador Controlador del tren del motor de potencia Acelerador No. 3 Temperatura del agua del motor Presión de aceite del motor Temperatura del combustible Dial control de Pedal combustible desacelerador Acelerador No. 1 Acelerador No. 2 Motor Bomba de suministro de combustible Descripción l La información del controlador del acelerador l El controlador del acelerador del motor recibe del motor es normalmente usada por todos los la señal de control de combustible del 1er. controladores, a través de la red de regulador, la señal del pedal desacelerador, comunicación, con el objeto de obtener el del 2do. regulador y la señal del 3er regulador control óptimo del motor y del cuerpo de la que es la señal de control procedente del máquina. controlador del tren de potencia y después l La auto desaceleración es una función de la controla la bomba de suministro de regular temporalmente la baja velocidad del combustible de acuerdo con la señal de motor cuando el sentido de dirección de mandato que tenga la menor velocidad de traslado se cambia de F3, R3, F2 y R2 (para motor. proteger el embrague de la transmisión). Las señales de control procedentes del 3er. l La desaceleración neutral es una función regulador son las siguientes. limitadora de la velocidad de ralentí alto (1) Auto desaceleración (F3, R3, F2, R2) cuando la transmisión está en posición neutral. (2) Desaceleración Neutral l El controlador del tren de potencia calcula una velocidad de motor adecuada basado en la información (1), (2), etc. y la envía como señal de aceleración de 3a. al controlador de aceleración del motor. D155AX-6 3
  • 200.
    GSN00610-00 10 Estructura, función, y estandar de mantenimiento Potenciómetro de desaceleración 1 1. Conector Descripción 2. Palanca l El potenciómetro de desaceleración está 3. Cuerpo instalado en el interior del tablero y está 4. Potenciómetro conectado por medio de un varillaje con el 5. Acoplamiento pedal desacelerador. 6. Eje l Si se oprime el pedal desacelerador, el eje del 7. Tope potenciómetro rota a causa del varillaje y cambia la resistencia del potenciómetro. Un voltaje constante es aplicado entre los pasadores (A) y (C) del potenciómetro y una señal de voltaje es enviada a través del pasador (B) hacia el controlador del motor, de acuerdo a la posición del pedal desacelerador. 4 D155AX-6
  • 201.
    10 Estructura, función,y estandar de mantenimiento GSN00610-00 Sistema monitor 1 Controlador del Controlador del tren de potencia equipo de trabajo Señal del sensor Red Red (CAN) (CAN) Señales Señales del sensor del sensor Red (CAN) Fuente de energía Sensores Controlador del motor Señales del sensor Batería l El sistema monitor registra la condición de la l El CPU (Unidad Central de Procesamiento de máquina por medio de sensores instalados en Datos) en el panel monitor expone y da salida varias partes de la máquina y procesa y exhibe a distintas informaciones procesadas por el rápidamente la información obtenida en el controlador del tren de potencia. La unidad tablero de instrumentos para notificar la expositora es LCD (Exposición por Cristal condición al operador de la máquina Líquido) Las principales secciones de la exhibición y las funciones del tablero de instrumentos son las siguientes. 1) La unidad monitora activa la alarma cuando la máquina tiene un problema. 2) Opera constantemente la exhibición de los instrumentos indicadores de la condición de la máquina (temperatura del refrigerante, temperatura del aceite del conver tidor de torsión, nivel de combustible, etc.). 3) Función de exhibición de códigos de error. 4) Función de monitorear la corriente y el voltaje de los sensores y solenoides. D155AX-6 5
  • 202.
    GSN00610-00 10 Estructura, función, y estandar de mantenimiento Procesamiento en el monitor de la máquina (común para todas las especificaciones) Exposición en el monitor de la máquina Contenido y condiciones del procesamiento Método Flujo del señales 1. Exhibición de la dirección del traslado y engranaje de velocidad. • A1, R3, etc. son notificadas por medio del CAN de CAN acuerdo a la información del controlador del tren de potencia. 2. Exhibe los indicadores de nivel de combustible, de temperatura del refrigerante del motor, etc. • El controlador convierte las señales de sensores en CAN números de indicador y los envía al monitor de la máquina por medio de CAN. 3. Exhibición de problemas • Cuando la máquina tiene un problema, el código de la Cada sensor/solenoide- falla correspondiente es notificado al monitor de la máquina controlador-monitor de la por medio del CAN. máquina • Tambien se notifica si se debe activar "ON", la alarma zumbadora o la lámpara de precaución. 1) En estado normal. Código de usuario, código de servicio CAN 2) En el modo de exhibir la historia de problemas El código de servicio (código de 6 dígitos) y los siguientes ítemes son exhibidos. • Tiempo después de la primera ocurrencia • Tiempo después de la ultima ocurrencia • Número de ocurrencias anteriores El monitor de la máquina exhibe algún código. Exhibición de la condición de monitoreo Contenido y condiciones del procesamiento Método Flujo del señales 1. La condición de la comunicación de cada sensor, de cada solenoide, y el CAN son exhibidos. • Los números de los ítemes y condiciones de los CAN dispositivos son notificadas al monitor de la máquina por Cada sensor - controlador - medio del CAN. monitor de la máquina • El monitor de la máquina exhibe los ítemes y cada valor. 2. Cada ítem es seleccionado por medio del uso de los CAN interruptores del cursor y el interruptor de confirmación. Otros ítemes Contenido y condiciones del procesamiento Método Flujo del señales 01 Monitorear 02 Historia de problemas 03 Historia de mantenimiento 04 Cambio de modo de mantenimiento 05 Establecer número de teléfono 06 Por defecto 07 Ajuste 08 Clínica PM 09 Operación del modo de cilindro reducido 10 Girar el motor sin inyección 11 Exhibición del consumo de combustible 12 — 13 Exhibición del mensaje de servicio 88 Ajuste H de la pantalla 89 — H Vea probando y ajustando, funciones especiales del monitor de la máquina 6 D155AX-6
  • 203.
    10 Estructura, función,y estandar de mantenimiento GSN00610-00 Monitor de la máquina Juntas de antena GPS Descripción Precauciones en la exhibición del monitor de la l El monitor de la máquina tiene las funciones máquina para exponer distintos items y las funciones l El tablero de exhibición de cristal líquido puede para seleccionar modos y partes eléctricas. tener sitios negros (los cuales no se l El monitor de la máquina tiene incorporado un encienden) o sitios brillantes (los cuales CPU (Unidad Central de Procesamiento) para permanecen encendidos). p r o c e s a r, ex p o n e r y d a r s a l i d a a l a Los productos que tienen 10 o menos sitios información. n e g r o s o b r i l l a n t e s c o n fo r m a n l a s l La unidad de exposición del monitor utiliza un especificaciones del producto; como la LCD (Exposición por cristal líquido). Los condición es completamente normal. interruptores son interruptores de lámina lisa. l El voltaje de la batería puede caer súbitamente en el momento del arranque del motor debido a la temperatura ambiente o a la condición de la batería La exhibición del monitor de la máquina puede desaparecer temporalmente, si esto pasa; es completamente normal. l La operación continua del monitor de la máquina puede mostrar en la pantalla puntos brillantes azulados sobre un fondo negro; esto es completamente normal. La pantalla exhibida nor malmente en el monitor tiene un fondo azul o blanco. Por esta razón, los sitios azules no causarán ningún problema (debido a que los puntos del cristal líquido se encienden en rojo, azul y verde cuando el blanco es exhibido). D155AX-6 7
  • 204.
    GSN00610-00 10 Estructura, función, y estandar de mantenimiento Señales de ingreso y salida RS232C RTS para terminal de 6 comunicación Salida CN-CM01 7 RS232C TXD para terminal de comunicación Salida Espiga Entrada/ 8 RS232C DTR para terminal de comunicación Salida Nombre de la señal No. Salida 9 RS232C DTR para terminal de comunicación Entrada Energía de la batería (+ 24 V 10 RS232C CTS para terminal de comunicación Entrada 1 Entrada constantes) 11 RS232C RI para terminal de comunicación Entrada Energía de la batería (+ 24 V 2 Entrada 12 TIERRA (GND) para la energía para el — constantes) terminal de comunicaciones 3 TIERRA de potencia de batería — Entrada CH1 para el estado del terminal 13 de comunicaciones Entrada 4 TIERRA de potencia de batería — Entrada/ Salida para control de potencia del 5 Wake-up 14 terminal de comunicaciones Salida salida 6 Salida del relé Salida Salida CH1 para control del terminal de 15 comunicaciones Salida 7 Señal de TIERRA (GND) del chasis — Salida CH2 para control del terminal de 8 Presión del aceite hidráulico — 16 comunicaciones Salida 9 Nivel de combustible Entrada Entrada CH2 para el estado del terminal 17 de comunicaciones Entrada 10 NC(*) — 11 Cantidad de carga Entrada Suministro de energía eléctrica para el 18 terminal de comunicaciones Salida Señal análoga de TIERRA (GND) del 12 — chasis 13 Interruptor de luces Entrada CN-CM04 14 Interruptor de llave (Acumulador) Entrada Espiga Entrada/ Nombre de la señal No. Salida 15 Interruptor de llave (C) Entrada 1 NC(*) — 16 Precalentamiento Entrada 2 NC(*) — 17 NC(*) — 3 NC(*) — 18 NC(*) — 4 NC(*) — *: Nunca conecte con NC; ocurrirán fallas o mal funcionamiento. 5 NC(*) — 6 NC(*) — CN-CM02 7 NC(*) — Espiga Entrada/ 8 NC(*) — Nombre de la señal 9 NC(*) — No. Salida 1 NC(*) — 10 NC(*) — 2 NC(*) — 11 NC(*) — 3 Sensor de nivel de líquido refrigerante Entrada 12 NC(*) — 4 NC(*) — *: Nunca conecte con NC; ocurrirán fallas o mal 5 NC(*) — funcionamiento. 6 NC(*) — 7 Señal de TIERRA (GND) del chasis — CN-CM05 8 Resistencia de terminal CAN — Espiga Entrada/ Entrada/ Nombre de la señal 9 CAN_H No. Salida salida Suministro de energía eléctrica para Entrada/ 1 Salida 10 CAN_L la cámara salida 2 Cámara NTSC, entrada de señal 1 Entrada 11 NC(*) — 3 Cámara NTSC, entrada de señal 2 Entrada 12 NC(*) — 4 Cámara NTSC, entrada de señal 3 Entrada *: Nunca conecte con NC; ocurrirán fallas o mal funcionamiento. Suministro de energía eléctrica 5 — TIERRA (GND) para la cámara 6 Señal de cámara GND1 — CN-CM03 7 Señal de cámara GND2 — Espig Entrada Nombre de la señal 8 Señal de cámara GND3 — a No. /Salida 1 RS232C CD para terminal de comunicación Entrada 2 RS232C RXD para terminal de comunicación Entrada 3 RS232C SG para terminal de comunicación — Señal de TIERRA (GND) para el control 4 del terminal de comunicaciones — Señal de selección del terminal de 5 comunicaciones Entrada 8 D155AX-6
  • 205.
    10 Estructura, función,y estandar de mantenimiento GSN00610-00 Control del monitor, porción de exposición 1. Selector de modo de cambio de velocidades 9. Nivel de combustible 2. Suiche de cancelación de zumbador 10. Preconfiguración del modo de cambio de 3. Interruptor selector del modo de trabajo engranajes de velocidad de traslado 4. Temperatura del refrigerante del motor 11. Icono de guía 5. Indicador múltiple 12. Interruptor de función 6. Exhibición de indicadores piloto 13. Interruptor de personalización 7. Horómetro, reloj 14. Interruptor de memoria de personalización 8. Exhibición del modo hidráulico 15. Interruptor del modo de flotar 16. Interruptor del acondicionador de aire D155AX-6 9
  • 206.
    GSN00610-00 10 Estructura, función, y estandar de mantenimiento Exhibición del monitor de la máquina Categoría de la ex- Símbolo Item expuesto Régimen de exposición Método de exposición posición Hace exposición cuando el motor está Nivel de parado y el inter. del arranque está en ON refrigerante en Inferior al nivel bajo Exposición estando normal: OFF el radiador Exposición estando anormal: ON Comprobación Presión de Cuando el sensor está anormal Exposición estando normal: OFF aceite del o cuando el arnés de cables es Exposición estando anormal: ON motor desconectado. Se exhibe cuando el interruptor de arranque está en posición "ON" y el motor está Carga de funcionando Cuando la carga es anormal baterías Exposición estando normal: OFF Exposición estando anormal: ON Destella la luz de PRECAUCIÓN Presión de Debajo de 49.0 kPa aceite del {0.5kg/cm2} motor Nivel de refri- gerante en el Inferior al nivel bajo radiador Cuando está en el nivel más alto en el indicador de temperatura Temperatura del enfriador del motor Se exhibe cuando el interruptor de del refrigerante Sobre 102°C: arranque está en posición "ON" y el motor del motor Símbolo “ON” Precaución está funcionando Sobre 105°C: Exposición estando normal: Símbolo "ON" + zumbador DESACTIVADO (OFF) Cuando está en el nivel más alto Exposición estando anormal: ACTIVADO en el indicador de temperatura (ON) Temperatura del enfriador del motor Suena la alarma zumbadora del aceite del Sobre 120°C: convertidor Símbolo “ON” Sobre 130°C: Símbolo "ON" + zumbador Sobre 100°C: Temperatura Símbolo “ON” del aceite Sobre 110°C: hidráulico Símbolo "ON" + zumbador Cuando ha pasado el tiempo de Mantenimiento reemplazo del filtro o del aceite Se enciende de acuerdo al tiempo requerido determinado por las bases del controlador del motor. Piloto Precalenta- El también se enciende en el momento del Cuando se precalienta miento precalentamiento manual por medio de la colocación del interruptor de arranque en la posición de precalentamiento (girándolo a la izquierda) 10 D155AX-6
  • 207.
    10 Estructura, función,y estandar de mantenimiento GSN00610-00 Categoría de la ex- Símbolo Item expuesto Régimen de exposición Método de exposición posición Temperatura del refrigerante del motor Temperatura del aceite del Indicativo de la temperatura aplicable convertidor Medidores Temperatura del aceite hidráulico Nivel de combustible Indicativo del nivel aplicable Horómetro de servicio De 0 a 99999 Actúa cuando el motor está girando (Horómetro) D155AX-6 11
  • 208.
    GSN00610-00 10 Estructura, función, y estandar de mantenimiento Medidor El puntero del indicador desaparece cuando la información sobre la temperatura del refrigerante o la tem- peratura del aceite hidráulico no se pueden obtener debido a una desconexión del CAN. Temperatura o Sonido de la Medidor Régimen Indicador volumen zumbadora A1 105 Rojo › A2 102 Rojo Temperatura del A3 100 Apagado refrigerante del motor (°C) A4 85 Apagado A5 60 Apagado A6 30 Blanco B1 130 Rojo › B2 120 Rojo Temperatura del aceite B3 118 Apagado del tren de potencia (°C) B4 90 Apagado B5 50 Apagado B6 0 Blanco C1 110 Rojo › C2 100 Rojo Temperatura del aceite C3 98 Apagado hidráulico (°C) C4 70 Apagado C5 20 Apagado C6 0 Blanco D1 565 Apagado D2 425 Apagado Nivel de combustible D3 310 Apagado (¶) D4 220 Apagado D5 150 Apagado D6 75 Rojo 12 D155AX-6
  • 209.
    10 Estructura, función,y estandar de mantenimiento GSN00610-00 Velocidad de la máquina Voltaje de la batería 1. 0 km/h 3. 10 km/h 1. 0 V 4. 25 V 2. 5 km/h 4. 15 km/h 2. 17 V 5. 30 V 3. 20 V 6. 31 V Presión de aceite Hidráulica, y de la bomba HSS Velocidad del motor 1. 0 MPa 4. 30 MPa 1. 500 rpm 4. 2,000 rpm 2. 10 MPa 5. 40 MPa 2. 1,000 rpm 5. 2,500 rpm 3. 20 MPa 6. 50 MPa 3. 1,500 rpm 6. 3,000 rpm Presión de aceite del motor Fuerza de barra de tiro 1. 0.0 MPa 4. 0.4 MPa 1. 0 W 4. 0.6 W 2. 0.2 MPa 5. 0.5 MPa 2. 0.2 W 5. 0.8 W 3. 0.3 MPa 6. 0.7 MPa 3. 0.4 W 6. 1.0 W D155AX-6 13
  • 210.
    GSN00610-00 10 Estructura, función, y estandar de mantenimiento Icono de guía e interruptor de función Los interruptores de función difieren dependiendo de la exhibición de la pantalla. Cada icono de guía mues- tra la función del interruptor debajo de el. Los interruptores que no tienen icono de guía están inhabilitados. Las funciones mostradas por los iconos de guía son las mostradas en la tabla de abajo Inter- Símbolo Item Función ruptor F6 Enter Selección de entrada / ítem seleccionado F5 Return Retorne a la pantalla previa. Selección de horómetro de F4 Seleccione alternadamente horómetro de servicio / reloj servicio / reloj Seleccionar la pantalla de F5 Selecciona la pantalla de mantenimiento. mantenimiento. Seleccionar pantalla del modo F6 Seleccione pantalla del modo del usuario del usuario Seleccione los ítemes de la izquierda (Seleccione el ítem F3 Selección de los items del extremo derecho después del ítem del extremo izquierdo) Seleccione los ítemes del lado derecho (Seleccione el F4 Selección de los items ítem del extremo izquierdo después del ítem del extremo derecho) Seleccione el ítem del lado inferior (Seleccione el ítem F3 Selección de los items superior después del ítem del fondo) / restablezca la retención del monitoreo Seleccione el ítem del lado superior (Seleccione el ítem F4 Selección de los items del fondo después del ítem superior) / Retenga el monitoreo Seleccione la página del lado inferior (Seleccione la F1 Selección de los items página superior después de la página del fondo) Seleccione la página del lado inferior (Seleccione la F2 Selección de los items página inferior después de la página superior) Retorna el ítem seleccionado a su preconfiguración F2 Retorno a la preconfiguración (usado para ajuste de la pantalla.) Inicia la operación. (Usado para iniciar la medición del F1 Arrancar consumo dividido de combustible en la pantalla de exhibición de consumo de combustible.) Detiene la operación. (Usado para detener la medición F1 Pare del consumo dividido de combustible en la pantalla de exhibición de consumo de combustible.) F1/F2 Borrar Borrar el ítem seleccionado / exhibido F1 Establecido Ejecutar la configuración Selección del modo sencillo y del modo doble Cambio de modo de F1 (Especificación de topador de inclinación doble inclinación solamente) Indicador de cambio de F2 Ítemes del indicador de cambios de velocidad múltiples velocidad múltiple 14 D155AX-6
  • 211.
    10 Estructura, función,y estandar de mantenimiento GSN00610-00 Interruptor del acondicionador de aire Para operar el acondicionador de aire, use los interruptores de control del acondicionador de aire. Función selectora del horómetro de 9a : Específica el flujo de aire servicio y de la hora 9b : Temperatura especificada l Oprimiendo F4 en la pantalla normal donde el 9c : AUTO horómetro de servicio está exhibido en el 9d : A/C centro de arriba de la pantalla, cambia para 9e : Cambia entre los modos del soplador de aire exhibir la hora, y repitiendo lo mismo cuando 9f : Cambia entre el aire interno y el aire externo se muestra la hora, la exhibición retorna al 9g : OFF horómetro de servicio. 9a a 9c : Habilita la información entrada simul- táneamente cambiando a la pantalla de control del acondicionador de aire mos- trada abajo. 9d a 9f : Cambian a la pantalla de control del acondicionador de aire mostrada abajo. Otros interruptores de presión entre modos. 9g : Desactiva (OFF) la función del acondicionador de aire sin cambiar a la pantalla del acondicio- nador de aire. Si usted no hace ninguna operación durante por lo menos 5 seg. con la pantalla de control del acondi- cionador de aire expuesta, la ventana retorna a la ventana normal. H Cuando la comunicación con el acondiciona- dor de aire es desconectada, o hay proble- mas de "Salpicaduras del amor tiguador", "Amor tiguador A/M", o "Refrigerante", aparece la siguiente pantalla. D155AX-6 15
  • 212.
    GSN00610-00 10 Estructura, función, y estandar de mantenimiento Función de Mantenimiento l Oprimiendo F5 en la pantalla normal, cambia a la pantalla de mantenimiento. F5 : Cancela el restablecimiento para retornar a la pantalla de la tabla de mantenimiento. F6 : Restablece el tiempo remanente para retornar a la pantalla normal. No hay operación por lo menos durante 30 seg. Retorna a la pantalla normal. l La tabla de abajo muestra los ítemes de mantenimiento y los intervalos de remplazo El tiempo remanente para mantenimiento se reduce a medida que la máquina se pone a trabajar. Intervalo de No. Item sustitución (Horas) 01 Aceite de motor 500 02 Filtro del aceite del motor 500 F1 : Exhibe la siguiente página. Exhibe la página superior cuando la última 03 Filtro principal de combustible 1000 página está exhibida. 41 Pre-filtro de combustible 500 F2 : Exhibe la siguiente anterior. 04 Filtro hidráulico 2000 Exhibe la última página cuando la página 06 Resistor de corrosión 1000(*) superior está exhibida. Aceite de la caja del 07 2000 F3 : Selecciona (resalta) un ítem hacia abajo. amortiguador F4 : Selecciona (resalta) un ítem hacia arriba. 08 Caja del aceite del mando final 1000 F5 : Retorna a la pantalla normal. 10 Aceite hidráulico 2000 F6 : Cambia a la pantalla para restablecer el tiempo 19 Aceite P/L 1000 del mantenimiento. 20 Filtro del aceite P/L 500 No hay operación por lo menos durante 30 seg. *: Si está equipado (A ser determinado) Retorna a la pantalla normal. P/L: Tren de potencia l Si el tiempo remanente en la pantalla de la l El contenido de la exposición de precaución tabla de mantenimiento es menos de 30 horas, difiere de acuerdo con el tiempo restante. La los ítemes relacionados son resaltados en relación es tal como se muestra en la tabla que amarillo, y si son 0 horas, se resalta en rojo. sigue a continuación. l En la pantalla para restablecer el tiempo de Exhibición Condición m a n t e n i m i e n t o, r e s t a b l e z c a e l t i e m p o El tiempo restante para el remanente para el ítem seleccionado para Ninguna mantenimiento en todos los retornar al tiempo preconfigurado. items es más de 30 horas. Hay uno o más items con Exposición de advertencia menos de 30 horas de (símbolo negro sobre tiempo remanente para contraste amarillo) realizar el mantenimiento. Hay uno o más items con Exposición de advertencia menos de 0 horas de (símbolo blanco expuesto tiempo remanente para sobre fondo rojo) realizar el mantenimiento. 16 D155AX-6
  • 213.
    10 Estructura, función,y estandar de mantenimiento GSN00610-00 l Usted puede bloquear con una contraseña el tiempo de mantenimiento para prevenir que sea reconfigurado por error o descuido l La contraseña preconfigurada es "000000" l Habilitando el bloqueo por contraseña en una máquina equipada con aditamento, bloquea al mismo tiempo la pantalla de configuración del aditamento. H Para información sobre el cambio de la con- traseña de mantenimiento, vea "Función de cambio de contraseña de mantenimiento" en la sección de Probando y Ajustando. F3 : Selecciona (resalta) un ítem hacia abajo. F4 : Selecciona (resalta) un ítem hacia arriba. Modo del usuario 1 F5 : Retorna a la pantalla normal. l Oprimiendo F6 en la pantalla normal entra al F6 : Cambia a la pantalla de configuración para el modo del usuario, cambiando a la pantalla del ítem seleccionado. menú del usuario. No hay operación por lo menos durante 30 seg. l En el modo del usuario, usted puede Retorna a la pantalla normal. especificar ítemes relacionados con el monitor (En el modo del usuario, el no cambiar de oper- de la máquina y de la máquina, mostrados ación por lo menos en 30 seg., se retorna a la pan- abajo. talla previa) Seleccione la pantalla utilitaria Seleccione el indicador múltiple Ajuste de la pantalla Seleccione la pantalla utilitaria Ajuste del reloj l Si la selección de la pantalla utilitaria es Ajuste del idioma seleccionada por medio de la tecla F6, y se Exposición de mensajes pueden seleccionar; Exhibición estándar (1), Ventilador de modo de reverso Exhibición de carga (2), y Exhibición del Paso del Cuerpo (3). l Seleccione un ítem con el interruptor (F3), o el (F4) y confírmelo con el interruptor (F6). D155AX-6 17
  • 214.
    GSN00610-00 10 Estructura, función, y estandar de mantenimiento Seleccione el indicador múltiple l En esta pantalla, se pueden seleccionar los indicadores exhibidos en el centro. l Seleccione un ítem con el interruptor (F3), o el (F4) y confírmelo con el interruptor (F6). Exposición estándar l La pantalla normal es seleccionada Exposición de carga l El eje horizontal indica el tiempo y el eje ver tical indica la fuerza de tracción La operación se debería efectuarse en el rango l Se pueden seleccionar los ítems siguientes. verde. No. Selección del ítem Observaciones l El gráfico de la pantalla es actualizado y corrido hacia la izquierda a intervalos de Temperatura del aceite del 1 Con precaución algunos segundos. tren de potencia Temperatura del aceite 2 Con precaución hidráulico [HYD] 3 Velocidad del Vehículo — 4 Presión hidráulica — Presión de aceite del 5 Con precaución motor 6 Voltaje de baterías — 7 Velocidad del motor — 8 Fuerza de tracción — 9 Reloj — Temperatura del Para Seleccionar la 10 refrigerante del motor Pantalla de Utilidades Exhibición del Paso del Cuerpo de la Máquina Para Seleccionar la 11 Combustible l El eje horizontal indica el tiempo y el eje Pantalla de Utilidades vertical indica el ángulo de paso del cuerpo de la máquina. l El gráfico de la pantalla es actualizado y corrido hacia la izquierda a intervalos de algunos segundos. 18 D155AX-6
  • 215.
    10 Estructura, función,y estandar de mantenimiento GSN00610-00 Ajuste de la pantalla F3 : Selecciona (resalta) un ítem hacia abajo. l Seleccionando la Pantalla de ajuste del menú F4 : Selecciona (resalta) un ítem hacia arriba. del usuario y oprimiendo F6, se cambia a la F5 : Cancela los cambios que usted hizo antes de confirmarlos por medio de la F6, para retornar pantalla de ajustes de pantalla. a la pantalla del menú. l Para este menú, usted puede ajustar el brillo, F6 : Mueve hacia la configuración de los ítemes, el contraste y la luminosidad de la pantalla del ítem seleccionado (resaltado). monitora de la máquina. l Cuando el interruptor de luces está colocado l Los métodos de ajuste para la pantalla de la en el modo Noche (Night) ON, la pantalla del cámara y los de la pantalla normal son los modo nocturno es ajustable. mismos. l Cuando el interruptor de luces está colocado l Cuando ajuste la pantalla de la cámara, el en el modo Diurno (Daytime) ON, u OFF, la fondo es la imagen No. 1 de la cámara. pantalla del modo diurno es ajustable. F3 : Selecciona (resalta) un ítem hacia abajo. F2 : Retorna todos los valores ajustado a sus pre- F4 : Selecciona (resalta) un ítem hacia arriba. configuraciones. F5 : Cancela los cambios que usted hizo antes de F3 : Disminuye el valor indicado por el indicador un confirmarlos por medio de la F6, para retornar paso hacia la izquierda. a la pantalla del menú. F4 : Incrementa el valor indicado por el indicador F6 : Mueve hacia la configuración de los ítemes, un paso hacia la derecha. del ítem seleccionado (resaltado). F5 : Cancela los cambios que usted hizo antes de confirmarlos por medio de la F6, para retornar Ajuste del reloj a la pantalla del menú. F6 : Confirma los cambios y movimientos hacia el l Seleccionando Ajuste del reloj del menú del siguiente ítem. usuario y oprimiendo F6, se cambia a la pantalla de ajustes del reloj. l Para las máquinas equipadas con cámara, el l En esta pantalla, usted puede cambiar la brillo, contraste y luminosidad de la pantalla de configuración de la hora exhibida en la pantalla la cámara también son ajustables normal l Para las máquinas equipadas con cámara, seleccionando el Ajuste de la pantalla del menú del usuario cambia a la pantalla para seleccionar la pantalla que usted quiere ajustar. 1) Establecer la hora Establecer la hora del reloj. Si el ítem de configuración del tiempo no está resaltado, oprima F6 para resaltarlo. D155AX-6 19
  • 216.
    GSN00610-00 10 Estructura, función, y estandar de mantenimiento Ajuste del idioma La par te exhibida del tiempo queda l Seleccionando el Lenguaje de la pantalla del resaltada. menú del usuario y oprimiendo F6, cambia la F3:Avanza el reloj en una hora configuración de lenguaje de la pantalla. F4:Retrocede el reloj en una hora. l En este menú, usted puede cambiar el F5:Cancela los cambios que usted hizo lenguaje empleado en la exhibición del antes de confirmarlos por medio de la monitor. Los lenguajes disponibles son los F6, para retornar a la pantalla del siguientes: menú del usuario Japonés, Inglés, Chino, Francés, Español, F6:Confirma los cambios y se mueve para Portugués, Italiano, Alemán, Ruso y Turco. establecer los minutos. La parte de exhibición de minutos queda resaltada. F3:Avanza el reloj en un minuto. F4:Retrocede el reloj en un minuto. F5:Cancela los cambios que usted hizo antes de confirmarlos por medio de la F6, para retornar a la pantalla del menú del usuario F6:Confirma los cambios y mueve hacia el modo de exhibición de 12, o 24 horas. 2) Modo de exposición 12/24 F3 : Selecciona (resalta) un ítem hacia abajo. Especifique la exhibición del tiempo, en 12 F4 : Selecciona (resalta) un ítem hacia arriba. horas con (AM/PM), o en 24 horas. Si el F5 : Cancela los cambios para retornar al menú del ítem del modo de exhibición del tiempo usuario. 12/24 no está resaltado, oprima F6 para F6 : Cancela los cambios para retornar al menú del resaltarlo. usuario. F3:Mueve hacia el ítem de la derecha. F4:Mueve hacia el ítem de la izquierda. Exposición de mensajes F5:Cancela los cambios para retornar al menú del usuario. l Para las máquinas equipadas con F6:Confirma los cambios y se mueve para "KOMTRAX", usted puede ver la notificación establecer la hora de verano. proveniente del representante. Cuando hay este mensaje, el monitor de mensajes aparece 3) Horario de verano en la esquina superior izquierda de la pantalla Seleccionando ON para esta normal. configuración avanza el reloj una hora l El monitor iluminado en verde indica que hay Seleccionando OFF retorna a la hora un mensaje para ser leído. común l El monitor iluminado en azul aparece cuando F3:Mueve hacia el ítem de la derecha. usted aún no ha enviado respuestas después F4:Mueve hacia el ítem de la izquierda. de abrir los mensajes, los cuales aceptan o F5:Cancela los cambios que usted hizo requieren respuestas. antes de confirmarlos por medio de la F6, para retornar a la pantalla del menú. F6:Confirma los cambios y se mueve hacia la regulación del tiempo. H El tiempo de verano (tiempo de ahorro de luz diurna) es un sistema de vida avanzando el tiempo en una hora con el objeto de hacer más efi- ciente el uso del tiempo diurno. 20 D155AX-6
  • 217.
    10 Estructura, función,y estandar de mantenimiento GSN00610-00 l Oprima F6 para entrar al modo del usuario y Ventilador de modo de reverso seleccione "Exhibición de mensajes" (Messaje l En este modo, el ventilador es impulsado en d i s p l ay ) y u s t e d p u e d e a b r i r y l e e r l o s reversa para limpiar el núcleo del radiador. mensajes. l Mientras el interruptor de arranque se encuentre en posición "OFF", seleccione un ítem usando los interruptores F3, o F4, y confírmelo por medio del interruptor F6. l Mientras está exhibida la pantalla (A), oprima el interruptor F6, y el ventilador queda listo para girar en reversa. l Mientras la pantalla (B) está exhibida, arranque el motor. F6 : Retorna a la pantalla del modo del usuario. l Debajo de los mensajes que aceptan respuesta, "Valor para ser introducido con la tecla 10: Aparece ( )". Si esto aparece, entre el número del ítem seleccionado proporcionado en el mensaje, usando los interruptores del monitor de la máquina, y oprima F6: l Aparece debajo del mensaje "¿Usted quiere transmitir el valor entrado?" Oprima F6 y el valor entrado será enviado. Precauciones para usar el modo de giro en reversa del ventilador. ¤ En este modo, el ventilador no puede l Los mensajes serán borrados cuando expire girar en reversa mientras el motor esté su validez, o se reciba un mensaje nuevo. funcionando. l Cuando no se ha recibido ningún mensaje, Cuando haga funcionar el ventilador en aparece en la parte azul de la parte superior reversa, coloque la traba del traslado de la pantalla "No hay m ensaje " ( No en posición "TRABADO" (LOCK). message). Mientras el ventilador este funciona- l Separadamente de la exhibición de mensajes ndo en reversa, la máquina no se para el usuario indicada arriba, el menú de puede trasladar. servicio se proporciona con exhibición de Cuando restablezca el funcionamiento mensajes para servicio. en reversa, coloque el interruptor de arranque en posición "OFF" para parar el motor. Cuando use este modo, caliente sufi- cientemente el motor. Si el motor no es calentado, el aire no será suministrado en forma suficiente. D155AX-6 21
  • 218.
    GSN00610-00 10 Estructura, función, y estandar de mantenimiento Función de comprobación del Función de revisión de la exhibición horómetro LCD (Diodos de cristal líquido) l Si usted oprime continuamente y al mismo l Oprimiendo continuamente y al mismo tiempo, tiempo el interruptor de autodesaceleración (1) el interruptor de cancelación del zumbador de y el interruptor de cancelación del zumbador alarma (1) y F2 en la pantalla de entrada de la (2) cuando coloca el interruptor de arranque contraseña, o en la pantalla normal, causa que en la posición OFF, el horómetro de servicio todos los LCD se iluminen en blanco. Libere aparecerá en la pantalla entre 3 y 5 segundos. primero el F2 y después el interruptor de cancelación del zumbador. Si cualquier parte de la exposición está negra, el LCD está dañado. l Cuando se liberan los interruptores, la exposición desaparece. H La operación continua del monitor de la máquina puede mostrar en la pantalla puntos l Oprimiendo cualquier interruptor de función, brillantes azulados; esto es completamente se retorna a la pantalla previa. normal. 22 D155AX-6
  • 219.
    10 Estructura, función,y estandar de mantenimiento GSN00610-00 Sensores 1 Tipo de sensor Método sensor Cuando es normal Cuando es anormal Presión de aceite del motor Contacto DESACTIVADO (OFF) ACTIVADO (ON) Temperatura del refrigerante del Resistencia — — motor Temperatura del aceite del Resistencia — — convertidor Temperatura del aceite hidráulico Resistencia — — Nivel del refrigerante Contacto ACTIVADO (ON) DESACTIVADO (OFF) Nivel de combustible Resistencia — — Sensor de presión de aceite del motor 1. Tapón 4. Diafragma 2. Anillo de contacto 5. Resorte 3. Contacto 6. Terminal Sensor de temperatura del refrigerante del motor Sensor de temperatura del aceite del convertidor de torsión Sensor de la temperatura del aceite hidráulico 1. Termistor 4. Tubo 2. Cuerpo 5. Cable 3. Tubo 6. Conector D155AX-6 23
  • 220.
    GSN00610-00 10 Estructura, función, y estandar de mantenimiento Sensor de nivel de líquido refrigerante 1. Flotar 4. Cable 2. Sensor 5. Conector 3. Tubo Sensor de nivel de combustible 1. Conector Función 2. Flotar l El sensor de combustible está instalado en la 3. Brazo cara lateral del tanque de combustible. El 4. Cuerpo flotador se mueve hacia arriba o hacia abajo 5. Resorte de acuerdo al nivel de combustible. Este 6. Contacto movimiento del flotador es transmitido por el 7. Espaciador brazo y actúa sobre una resistencia variable. Ella envía una señal al tablero monitor para indicar el nivel de combustible restante 24 D155AX-6
  • 221.
    10 Estructura, función,y estandar de mantenimiento GSN00610-00 Sensor de la velocidad del motor Sensor de velocidad del engranaje cónico 1. Imán 4. Botas 2. Terminal 5. Conector 3. Carcasa Sensor del ángulo de paso 1. Cuerpo 3. Cable 2. Tubo 4. Conector D155AX-6 25
  • 222.
    GSN00610-00 10 Estructura, función, y estandar de mantenimiento Sistema de control comando por la palma de la mano 1 1. Monitor de la máquina (Información múltiple) 2. Interruptor del modo previamente establecido 3. Controlador del acelerador del motor 4. Controlador del tren de potencia 5. Sensor de la velocidad del motor 6. Válvula de control de la transmisión 7. Válvula de control de la dirección 8. Sensor de velocidad del eje de salida de la transmisión 26 D155AX-6
  • 223.
    10 Estructura, función,y estandar de mantenimiento GSN00610-00 Función del modo de cambio de B: Modo de cambio de velocidades manual velocidades 5. Cambio de velocidad actualmente usado Descripción 6. Preestablecido (cambio de velocidad al arrancar) En el modo de cambio de velocidades hay el modo 7. Marca de "Desgarrado (Ripping)" (la cual de cambios automáticos y el de cambio manuales. indica el modo de cambio de velocidades Estos modos se cambian de uno al otro, cada vez manual) que se oprima el interruptor del modo de cambio de velocidades (1). 1. Modo de cambio de velocidades automático (Modo de empuje) l Si se aplica carga, el engranaje de velocidad es cambiado automáticamente hacia abajo. Cuando la carga es removida, el engranaje de velocidad es cambiado automáticamente hacia arriba hasta el cambio de velocidad máximo establecido. l La traba del convertidor de torsión opera de acuerdo a las cargas y el cambio de velocidad máximo es seleccionado automáticamente. E n e s t e m o d o, s e c o n s u m e m e n o s combustible y se obtiene mayor producción. 2. Modo para cambios de velocidad manuales (Modo para el desgarrado) l Si se aplica carga, el engranaje de velocidad es cambiado automáticamente hacia abajo. Cuando la carga es removida, el cambio de vel oci d a d n o e s c a mb i ad o h a c i a a rr ib a automáticamente. Operación de cambio de marchas l Seleccione un cambio de velocidad oprimiendo (a), o (b) de la palanca de cambio de velocidades / direccional / dirección. (a) Interruptor de cambio ascendente (b) Interruptor para cambiar de velocidad hacia abajo Exhibición de la pantalla El modo de cambio de velocidades es mostrado en la sección de exhibición del modo de cambios de velocidad del tablero monitor, tal como se muestra abajo. A: Modo de cambio de velocidades automático 1. Cambio de velocidad actualmente usado 2. Preestablecer el cambio de velocidad al arranque y el cambio máximo de velocidad durante el traslado. 3. Marca de "AUTO" (la cual indica el modo de cambio de velocidades automático) 4. Marca de "Empuje (Dozing)" (la cual indica el modo de cambio de velocidades automático) D155AX-6 27
  • 224.
    GSN00610-00 10 Estructura, función, y estandar de mantenimiento Configurando la preselección con los interrup- Cambiando el engranaje de velocidad durante tores de cambio en posición neutral. el traslado con los interruptores para cambiar l Configure la preselección (cambio de velocidad. velocidad al arranque) y el cambio máximo de l El cambio de velocidad máximo durante el velocidad durante el traslado (solamente para traslado (en el modo de cambio de el modo de cambios de velocidad automáticos) velocidades automático), o el cambio de con los interruptores de cambios en posición velocidad usado durante el traslado (en el neutral. modo de cambio de velocidades manual) se A: Modo de cambio de velocidades pueden cambiar por medio de los interruptores automático para cambio de velocidades mientras la 2. Configurando la preselección del cambio máquina se está trasladando. de velocidad al arranque y el cambio A: Modo de cambio de velocidades máximo de velocidad durante el traslado. automático 2. Cambiando el engranaje de velocidad máximo durante el traslado Durante el traslado adelante: El engranaje de velocidad máximo se puede establecer entre la 1a. y 3a. de avance [F1 - F3]. Durante el traslado en retroceso: El engranaje de velocidad máximo se puede establecer entre la 1a. y 3a. de avance [R1 - R3]. Interruptor de cambio ascendente: Cada vez que se oprime este interruptor, el c a m b i o d e ve l o c i d a d m á x i m o e s subido al rango superior. B: Modo de cambio de velocidades manual Interruptor de reducción: Cada vez que se 6. Configurando la preselección (cambio de oprime este interruptor, el cambio de velocidad al arrancar) velocidad máximo es bajado al rango inferior. B: Modo de cambio de velocidades manual 5. Cambiando el engranaje de velocidad máximo durante el traslado Durante el traslado adelante: El engranaje d e ve l o c i d a d m á x i m o s e p u e d e establecer entre la 1a. y 3a. de avance [F1 - F3]. Durante el traslado en retroceso: El engranaje de velocidad máximo se puede establecer entre la 1a. y 3a. de avance [R1 - R3]. H Cuando el interruptor de arranque es colocado en posición "ON", es establecido el modo de Interruptor de cambio ascendente: Cada cambios de velocidad automático (avance, ret- vez que se oprime este interruptor, el roceso en 1a. [F1 - R1] Cuando se cambia el c a m b i o d e ve l o c i d a d m á x i m o e s modo de cambios de velocidad, se selecciona subido al rango superior. inicialmente Avance, o Retroceso en 1a. [F1 - Interruptor de reducción: Cada vez que se R1] oprime este interruptor, el cambio de velocidad máximo es bajado al rango inferior. 28 D155AX-6