DISEÑO DE PROCESOS DATOS BÁSICOS DE LA MATERIA Área Académica: Área Biológica Escuela: Ingeniería en Industrias   Agropecuarias Nombre de la Materia:  Diseño de Procesos Semestre en el que se imparte:  Sep 2007 – Feb 2008 Tipo de materia:  Troncal de carrera Número de créditos UTPL - ECTS: 4 Día y horario de clases presenciales: Martes 15h00 a 17h30 Nro. de Aula: Sala de UPSI UNIVERSIDAD TÉCNICA PARTICULAR DE LOJA La Universidad Católica de Loja. DATOS BÁSICOS DEL PROFESOR Nombres y Apellidos: Miguel Ángel Meneses Chamba. Correo electrónico: [email_address] CITTES / Departamento: CETTIA/Laboratorio de Operaciones Unitarias Teléfono: 2570 275 Extensión: 2933 Horario de tutoría personalizada:  Miércoles 08h00 a 09h00
Conocimientos previos recomendados:  Ecuaciones diferenciales, algebra lineal, métodos numéricos, conocimientos básicos en el área de mecánica de fluidos, transferencia de calor, transferencia de masa, computación aplicada, dibujo industrial, control y automatización, contabilidad industrial.  DISEÑO DE PROCESOS Competencias específicas de la materia. Capacidad para diseñar procesos, así como seleccionar, y especificar equipos. Habilidad para entender la base fundamental del diseño de procesos agroindustriales y equipos. Habilidad para desarrollar un pensamiento crítico. Consolidar la formación básica del ingeniero en industrias agropecuarias.  Capacidad para explicar y comprender un diagrama de flujo, tubería e instrumentación de una planta de procesos. Capacidad para optimizar económicamente un proceso industrial. Habilidad para aplicar la metodología de diseño de procesos a un diseño industrial específico.
DISEÑO DE PROCESOS ÍNDICE Cáp. 1: Introducción al diseño de plantas de procesado. Cáp. 2: Análisis Económico. Cáp. 3: Optimización. Cáp. 4: Síntesis de procesos. Cáp. 5: Selección de equipos y maquinaria. Cáp. 6: Diseño higiénico de equipos y sistemas auxiliares. Cáp. 7: Utilitarios en diseño de plantas. Cáp. 8: Higiene Ambiental. Cáp. 9: Simulación de plantas agroalimentarias.
DISEÑO DE PROCESOS 1 Lección 1 0.75 Clase magistral 25 de Septiembre 2 Desarrollo de problemas 1.5 Demostración práctica 0.25 Clase magistral 18 de Septiembre Diagramas PFD y P&I 2 Propuesta de diseño. 0.75 Clase magistral 18 de Septiembre Bases del diseño CAPÍTULO 1 . Introducción al diseño de plantas de procesado     Nro de horas Actividad       (con profesor) ACTIVIDADES EXTRACLASE ACTIVIDADES PRESENCIALES  SEMANA CONTENIDOS CAPÍTULO
1. INTRODUCCIÓN AL DISEÑO EN PLANTAS DE PROCESADO
1.1.  Bases del diseño. 1.1.1. Introducción al diseño
Recursos Leyes físicas Control del Gobierno Estándares y códigos Regulaciones de seguridad Restricciones  económicas Selección del proceso Materiales Condiciones de proceso Personal Tiempo Métodos Región de  todos los diseños Diseños posibles Diseños  plausibles 1.1.2.  Naturaleza del diseño - Proyecto
Proceso del diseño 1. Modifications, and additions, to existing plant; usually carried out by the plant design group. 2. New production capacity to meet growing sales demand, and the sale of established processes by contractors. Repetition of existing designs, with only minor design changes. 3. New processes, developed from laboratory research, through pilot plant, to a commercial process. Even here, most of the unit operations and process equipment will use established designs. Many design organisations will prepare a basic data manual, containing all the process “know-how” on which the design is to be based.  Most organisations will have design manuals covering preferred methods and data for the more frequently used, routine, design procedures Chaddock (1975) defined design as, the conversion of an ill-defined requirement into a satisfied customer. Whenever he is in a position to do so, the designer should always question the design requirements (the project and equipment specifications) and keep them under review as the design progresses. Objetivo (Especificaciones de diseño) Colección de datos Propiedades físicas Métodos de diseño Generación de posibles diseños Selección y evaluación (Optimización) Diseño final
1.1.3.  Anatomía de un proceso de manufactura química Almacenamiento de materia prima Preparación de la alimentación Purificación del producto Almacenamiento del producto Reacción Separación del producto Venta Reciclo de material que no ha reaccionado. Residuos Subproductos
Selección entre procesos continuos y procesos batch Continuo: Tasa de producción superior a 5 x 10 6  kg/h Producto único Buen periodo de vida del catalizador El proceso es conocido Mercado establecido No existen severas limitaciones
Batch Tasa de producción inferior a 5 x 10 6  kg/h Rango de productos o especificaciones del producto Corto periodo de vida del catalizador El producto es nuevo Incertidumbre en el diseño Severas limitaciones
1.1.4.  Organización de un proyecto de Ing. Química Fases para el diseño: Fase 1.  Diseño de proceso -  Selección de proceso -  Diagramas de flujo -  Selección, especificación y diseño de equipos -  Diagramas de tubería e instrumentación Fase 2.  Ingeniería de detalle -  Diseño mecánico detallado de equipos -  Diseño estructural, civil y eléctrico -  Especificación y diseño de equipos auxiliares
ESTRUCTURA DE UN PROYECTO DE DISEÑO.
Director del  proyecto Sección de proceso Evaluación del proceso Diagramas de flujo Especificaciones de equipo Sección de construcción Construcción Puesta en marcha Sección de planificación   Inspección Estimación Planificación Sección de especialistas en diseño Tanques,  Instrumentación y control, Compresores, bombas, turbinas, obras civiles, utilidades, intercambiadores de calor.
1.1.5.  Documentación del proyecto La documentación incluirá: Correspondencia general con el grupo de diseño y con : departamento de gobierno  vendedores de equipo personal cliente Hojas de cálculo   cálculos de diseño costos
c.  Dibujos   Diagramas de flujo  Diagramas de tuberías e instrumentos  Diagramas de planta Planos de ubicación Detalles de equipo Diagramas de sistemas de tuberías Dibujo arquitectónico  d.  Hojas de especificaciones   Intercambiadores de calor Bombas Ordenes de compra   Cotizaciones Facturas
Ejemplo 1.1   Diagrama de flujo de proceso de una planta para la manufactura de  benceno por desalquilación de tolueno
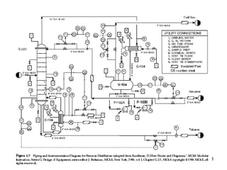
Ejemplo 1.2   Diagrama P&I de una planta para la desalquilación de benceno
1.1.6.  Códigos y estándares Materiales, propiedades y composición Procedimientos de ensayo para rendimiento, composición y calidad. Tamaños estándar:  por ejemplo, tubos, platos, secciones. Métodos de diseño, inspección, fabricación. Códigos de práctica, para operación y seguridad de plantas.
1.1.7.  Factores de diseño El diseño es un arte inexacto.  Existirán errores e incertidumbres en las propiedades físicas y las aproximaciones realizadas para los cálculos de diseño. En diseño mecánico y estructural, se usa un factor de diseño de 4 para la fuerzas de tensión y 2.5 para los esfuerzos. La magnitud del flujo de las corrientes de proceso calculadas a partir de los balances de materia son incrementados en un factor del 10 % para dar flexibilidad en la operación del proceso.
1.2.  Diagramas PFD y P&I
1.2.1. Presentación de Diagramas. Información a ser incluida Información esencial: Composición de corriente Velocidad de flujo de corriente total. Temperatura de corriente (ºC) Presión de operación nominal Información opcional: Composición % molares Datos de propiedades físicas (densidad, viscosidad) Nombre de corriente Entalpía de corriente
 
Reactor En la producción de hidrógeno por el reformado de vapor de hidrocarburos, la reacción clásica agua-gas es usada para convertir el CO de los gases de salida en un reformador para producir hidrógeno.  CO(g)+H2O(g)  -> CO2(g)+H2(g)  ΔHº298 = -41.197 KJ/Kmol Considerar que los gases de salida alcanzan el equilibrio químico.  Las constantes de equilibrio a diferentes temperaturas se dan en la tabla:
T (K)  Kp 550  1.86E-2  600  3.69E-2 650  6.61E-2 700  1.11E-1  [PCO][PH2O] Kp =  [PCO2][PH2]  La corriente de alimentación tiene la siguiente composición: CO2  8.5  CO  11.0  H2  76.5  %molar (base seca) Si ésta corriente es alimentada a 500 K, con una razón de vapor de 3 mol H2O a 1 mol CO, estime la composición y temperatura de la corriente de salida.
Cp (KJ / Kmol) Componente  a   b   c  d CO2  19.8  7.34E-2  -5.6E-5  17.15E-9  CO  30.87  -1.29E-2  27.9E-6  -12.72E-9  H2O  32.34  19.24E-4  10.56E-6  -3.6E-9  H2  27.14  9.29E-3  -13.81E-6  7.65E-9
 
Ejemplo 1.3   Diagrama P&I de una planta para la desalquilación de benceno
Alcohol isopropílico es vaporizado, calentado y alimentado a un reactor, donde tiene lugar un proceso de deshidrogenación catalítica.  Los gases de salida del reactor (acetona, agua, hidrógeno y alcohol isopropílico no reaccionante) pasan a un condensador donde la mayoría de la acetona, agua y alcohol se condensan.  Las trazas finales de alcohol y acetona son removidas en un absorbedor de agua.  El efluente del absorbedor es combinado con el condensado del condensador y destilado en una columna para producir acetona pura y un efluente que consiste de agua y alcohol.  1.2.2. Cálculos de diagramas de flujo. Proceso para la producción de acetona
Éste efluente es destilado en una segunda columna para separar el exceso de agua.  El producto de la segunda columna es un azeótropo de agua y alcohol isopropílico conteniendo aproximadamente 91% de alcohol.  Éste es reciclado al reactor.  El óxido de cobre es usado como catalizador, y la reacción se lleva a cabo  en 400 – 500 ºC y 40 –50 psig (4.5 bar).  El rendimiento para la acetona es del 98%, y la conversión del alcohol isopropílico es 85-90%. C 3 H 7 OH  -> (CH 3 ) 2 CO + H 2
 
 
Ejercicio.   Obtener el diagrama de flujo de partición y plantear un esquema de Solución basado en coeficientes de partición para el proceso descrito en el Diagrama de flujo
2.1.3. Símbolos P&I y selección de válvulas. Muestra el arreglo de los equipos de procesos, tuberías, bombas, instrumentos, válvulas y otros accesorios.  Esto debería incluir: Todos los equipos identificados por un número. Todas las tuberías, identificadas por un número.  El material puede ser incluido como parte del número de identificación. Todas las válvulas, válvulas de bloque y control, con un número de identificación.  El tipo de válvula puede ser indicado por el símbolo utilizado para la válvula o incluida en el código para la válvula. Accesorios auxiliares que son parte del sistema de tuberías, con un número de identificación. Bombas, identificados con un número de código. Todos los ciclos de control e instrumentos, con un número de identificación.
Símbolos básicos Válvulas de control
Instrumentos y Controladores
La primera letra indica la propiedad o variable medida; por ejemplo, F=flujo.  Las letras subsecuentes indican la función; por ejemplo, I = indicador RC = controlador grabador Las líneas de instrumentación deben ser diferenciadas de las líneas de proceso.  Por ejemplo para un ciclo de control,
 
Selección de válvulas Válvulas para bloqueo Válvulas de control Válvula de compuerta (Gate Valve) Válvula de macho (Plug Valve)
Válvula de bola (Ball Valve) Válvula de globo (Globe Valve)
Válvula de diafragma (Diaphragm valve) Válvulas de retención (Check valve) Válvulas de mariposa (Butterfly valve)
Selección de bombas Bombas dinámicas, por ejemplo las bombas centrífugas. Bombas de desplazamiento positivo, tales como las bombas de  diafragma y las bombas reciprocantes.
 
Las bombas centrífugas son caracterizadas por su velocidad específica,
Caídas de presión en sistemas de tuberías
 
Para flujo laminar, Para flujo turbulento,
Caídas de presión misceláneas Las caídas de presión pueden ser calculadas mediante dos métodos, Número de cabezas de velocidad (K).  Una cabeza de velocidad es igual a (u 2 /2·g  m de fluido).  El número total de cabezas de velocidad debidos a accesorios, se añade a la caída de presión debido a la fricción del tubo. Número de diámetros de tubería equivalente.  La longitud adicional (diámetros equivalentes x diámetro de la tubería) se añade a la longitud actual de la tubería.
 
Ejercicio 5.1   Una línea de flujo que conecta dos tanques contiene 6 codos estándar de 90º, una válvula de macho totalmente abierta, y dos válvulas de compuerta abiertas a la mitad.  La línea de tuberías es de acero comercial, 25 mm de diámetro interno, y longitud 200 m. Las propiedades del fluido son: viscosidad 0.99 mNM -2 s, densidad 998 kg/h. Calcular la caída de presión total debido a la fricción cuando la velocidad de flujo es de 3800 kg/h.
Requerimientos de energía
 
Ejercicio 5.2   Se transporta un fluido a través de una línea de tubería de acero comercial, de 1000 m de longitud y 225 mm de diámetro interno.  Las pérdidas misceláneas suman la cantidad de 700 diámetros de tubería equivalentes.  El nivel máximo de líquido en el tanque de almacenamiento está 50 m sobre el nivel más bajo en los tanques de descarga.  El tanque de descarga se mantiene a 1.05 bar.  El tanque de almacenamiento se mantiene a 1.1 bar.  Estimar la potencia requerida para la bomba que transporta el líquido desde el tanque de descarga (Se descargan 1000 toneladas en 5 horas) al tanque de almacenamiento.  La eficiencia de la bomba es 70%.  Las propiedades físicas del fluido son: densidad 874 kg/m 3 , viscosidad 0.62 mNm -2 s.
Curvas características para bombas centrífuga
Ejercicio 5.3   Un líquido es bombeado desde un tanque de almacenamiento hasta una columna de destilación, usando una bomba centrífuga.  La tubería es de acero comercial, tiene 80 mm de diámetro interno nominal  y 100 m de longitud.  Las pérdidas misceláneas son equivalentes a 500 diámetros equivalentes.  El tanque de almacenamiento opera a la presión atmosférica y la columna a 1.7 bara.  El nivel de líquido más bajo en el tanque será 1.5 m sobre la entrada a la bomba y el punto de alimentación a la columna es 3 m por encima de la entrada a la bomba.  Grafique la curva del sistema sobre la curva característica de la bomba y determine el punto de operación y eficiencia de la bomba.  Las propiedades del fluido son: densidad 900 kg/m 3 , viscosidad 1.36 mNm -2 s. Bomba 79 48 16 77 53 14 80 44 17 79 40 18 77 35 19 Eficiencia Tasa de flujo (m 3 /h) Cabeza de líquido (m)
Cabeza de succión neta positiva
Ejercicio 5.4   Cloro líquido es descargado en un tanque de almacenamiento.  Para proveer la NPSH necesaria, la bomba es colocada bajo el nivel del suelo.  Dada la siguiente información, calcule la NPSH disponible en la entrada de la bomba, para una velocidad de flujo máximo de 16000 kg/h.  La longitud total de tuberías desde el tanque de salida a la entrada de la bomba es 50 m.  La distancia vertical desde el tanque de salida a la bomba es de 12 m.  Se utiliza tuberías de acero comercial de 50 mm de diámetro interno.  Las pérdidas misceláneas son 900 diámetros equivalentes.  La presión de vapor del cloro es 685 kN/m 2 , y su densidad y viscosidad 1286 kg/m 3  y 0.364 mNm -2 .   La presión en el tanque es de 7 bar.

Bases del diseño de procesos

  • 1.
    DISEÑO DE PROCESOSDATOS BÁSICOS DE LA MATERIA Área Académica: Área Biológica Escuela: Ingeniería en Industrias Agropecuarias Nombre de la Materia: Diseño de Procesos Semestre en el que se imparte: Sep 2007 – Feb 2008 Tipo de materia: Troncal de carrera Número de créditos UTPL - ECTS: 4 Día y horario de clases presenciales: Martes 15h00 a 17h30 Nro. de Aula: Sala de UPSI UNIVERSIDAD TÉCNICA PARTICULAR DE LOJA La Universidad Católica de Loja. DATOS BÁSICOS DEL PROFESOR Nombres y Apellidos: Miguel Ángel Meneses Chamba. Correo electrónico: [email_address] CITTES / Departamento: CETTIA/Laboratorio de Operaciones Unitarias Teléfono: 2570 275 Extensión: 2933 Horario de tutoría personalizada: Miércoles 08h00 a 09h00
  • 2.
    Conocimientos previos recomendados: Ecuaciones diferenciales, algebra lineal, métodos numéricos, conocimientos básicos en el área de mecánica de fluidos, transferencia de calor, transferencia de masa, computación aplicada, dibujo industrial, control y automatización, contabilidad industrial. DISEÑO DE PROCESOS Competencias específicas de la materia. Capacidad para diseñar procesos, así como seleccionar, y especificar equipos. Habilidad para entender la base fundamental del diseño de procesos agroindustriales y equipos. Habilidad para desarrollar un pensamiento crítico. Consolidar la formación básica del ingeniero en industrias agropecuarias. Capacidad para explicar y comprender un diagrama de flujo, tubería e instrumentación de una planta de procesos. Capacidad para optimizar económicamente un proceso industrial. Habilidad para aplicar la metodología de diseño de procesos a un diseño industrial específico.
  • 3.
    DISEÑO DE PROCESOSÍNDICE Cáp. 1: Introducción al diseño de plantas de procesado. Cáp. 2: Análisis Económico. Cáp. 3: Optimización. Cáp. 4: Síntesis de procesos. Cáp. 5: Selección de equipos y maquinaria. Cáp. 6: Diseño higiénico de equipos y sistemas auxiliares. Cáp. 7: Utilitarios en diseño de plantas. Cáp. 8: Higiene Ambiental. Cáp. 9: Simulación de plantas agroalimentarias.
  • 4.
    DISEÑO DE PROCESOS1 Lección 1 0.75 Clase magistral 25 de Septiembre 2 Desarrollo de problemas 1.5 Demostración práctica 0.25 Clase magistral 18 de Septiembre Diagramas PFD y P&I 2 Propuesta de diseño. 0.75 Clase magistral 18 de Septiembre Bases del diseño CAPÍTULO 1 . Introducción al diseño de plantas de procesado     Nro de horas Actividad       (con profesor) ACTIVIDADES EXTRACLASE ACTIVIDADES PRESENCIALES SEMANA CONTENIDOS CAPÍTULO
  • 5.
    1. INTRODUCCIÓN ALDISEÑO EN PLANTAS DE PROCESADO
  • 6.
    1.1. Basesdel diseño. 1.1.1. Introducción al diseño
  • 7.
    Recursos Leyes físicasControl del Gobierno Estándares y códigos Regulaciones de seguridad Restricciones económicas Selección del proceso Materiales Condiciones de proceso Personal Tiempo Métodos Región de todos los diseños Diseños posibles Diseños plausibles 1.1.2. Naturaleza del diseño - Proyecto
  • 8.
    Proceso del diseño1. Modifications, and additions, to existing plant; usually carried out by the plant design group. 2. New production capacity to meet growing sales demand, and the sale of established processes by contractors. Repetition of existing designs, with only minor design changes. 3. New processes, developed from laboratory research, through pilot plant, to a commercial process. Even here, most of the unit operations and process equipment will use established designs. Many design organisations will prepare a basic data manual, containing all the process “know-how” on which the design is to be based. Most organisations will have design manuals covering preferred methods and data for the more frequently used, routine, design procedures Chaddock (1975) defined design as, the conversion of an ill-defined requirement into a satisfied customer. Whenever he is in a position to do so, the designer should always question the design requirements (the project and equipment specifications) and keep them under review as the design progresses. Objetivo (Especificaciones de diseño) Colección de datos Propiedades físicas Métodos de diseño Generación de posibles diseños Selección y evaluación (Optimización) Diseño final
  • 9.
    1.1.3. Anatomíade un proceso de manufactura química Almacenamiento de materia prima Preparación de la alimentación Purificación del producto Almacenamiento del producto Reacción Separación del producto Venta Reciclo de material que no ha reaccionado. Residuos Subproductos
  • 10.
    Selección entre procesoscontinuos y procesos batch Continuo: Tasa de producción superior a 5 x 10 6 kg/h Producto único Buen periodo de vida del catalizador El proceso es conocido Mercado establecido No existen severas limitaciones
  • 11.
    Batch Tasa deproducción inferior a 5 x 10 6 kg/h Rango de productos o especificaciones del producto Corto periodo de vida del catalizador El producto es nuevo Incertidumbre en el diseño Severas limitaciones
  • 12.
    1.1.4. Organizaciónde un proyecto de Ing. Química Fases para el diseño: Fase 1. Diseño de proceso - Selección de proceso - Diagramas de flujo - Selección, especificación y diseño de equipos - Diagramas de tubería e instrumentación Fase 2. Ingeniería de detalle - Diseño mecánico detallado de equipos - Diseño estructural, civil y eléctrico - Especificación y diseño de equipos auxiliares
  • 13.
    ESTRUCTURA DE UNPROYECTO DE DISEÑO.
  • 14.
    Director del proyecto Sección de proceso Evaluación del proceso Diagramas de flujo Especificaciones de equipo Sección de construcción Construcción Puesta en marcha Sección de planificación Inspección Estimación Planificación Sección de especialistas en diseño Tanques, Instrumentación y control, Compresores, bombas, turbinas, obras civiles, utilidades, intercambiadores de calor.
  • 15.
    1.1.5. Documentacióndel proyecto La documentación incluirá: Correspondencia general con el grupo de diseño y con : departamento de gobierno vendedores de equipo personal cliente Hojas de cálculo cálculos de diseño costos
  • 16.
    c. Dibujos Diagramas de flujo Diagramas de tuberías e instrumentos Diagramas de planta Planos de ubicación Detalles de equipo Diagramas de sistemas de tuberías Dibujo arquitectónico d. Hojas de especificaciones Intercambiadores de calor Bombas Ordenes de compra Cotizaciones Facturas
  • 17.
    Ejemplo 1.1 Diagrama de flujo de proceso de una planta para la manufactura de benceno por desalquilación de tolueno
  • 18.
    Ejemplo 1.2 Diagrama P&I de una planta para la desalquilación de benceno
  • 19.
    1.1.6. Códigosy estándares Materiales, propiedades y composición Procedimientos de ensayo para rendimiento, composición y calidad. Tamaños estándar: por ejemplo, tubos, platos, secciones. Métodos de diseño, inspección, fabricación. Códigos de práctica, para operación y seguridad de plantas.
  • 20.
    1.1.7. Factoresde diseño El diseño es un arte inexacto. Existirán errores e incertidumbres en las propiedades físicas y las aproximaciones realizadas para los cálculos de diseño. En diseño mecánico y estructural, se usa un factor de diseño de 4 para la fuerzas de tensión y 2.5 para los esfuerzos. La magnitud del flujo de las corrientes de proceso calculadas a partir de los balances de materia son incrementados en un factor del 10 % para dar flexibilidad en la operación del proceso.
  • 21.
    1.2. DiagramasPFD y P&I
  • 22.
    1.2.1. Presentación deDiagramas. Información a ser incluida Información esencial: Composición de corriente Velocidad de flujo de corriente total. Temperatura de corriente (ºC) Presión de operación nominal Información opcional: Composición % molares Datos de propiedades físicas (densidad, viscosidad) Nombre de corriente Entalpía de corriente
  • 23.
  • 24.
    Reactor En laproducción de hidrógeno por el reformado de vapor de hidrocarburos, la reacción clásica agua-gas es usada para convertir el CO de los gases de salida en un reformador para producir hidrógeno. CO(g)+H2O(g) -> CO2(g)+H2(g) ΔHº298 = -41.197 KJ/Kmol Considerar que los gases de salida alcanzan el equilibrio químico. Las constantes de equilibrio a diferentes temperaturas se dan en la tabla:
  • 25.
    T (K) Kp 550 1.86E-2 600 3.69E-2 650 6.61E-2 700 1.11E-1 [PCO][PH2O] Kp = [PCO2][PH2] La corriente de alimentación tiene la siguiente composición: CO2 8.5 CO 11.0 H2 76.5 %molar (base seca) Si ésta corriente es alimentada a 500 K, con una razón de vapor de 3 mol H2O a 1 mol CO, estime la composición y temperatura de la corriente de salida.
  • 26.
    Cp (KJ /Kmol) Componente a b c d CO2 19.8 7.34E-2 -5.6E-5 17.15E-9 CO 30.87 -1.29E-2 27.9E-6 -12.72E-9 H2O 32.34 19.24E-4 10.56E-6 -3.6E-9 H2 27.14 9.29E-3 -13.81E-6 7.65E-9
  • 27.
  • 28.
    Ejemplo 1.3 Diagrama P&I de una planta para la desalquilación de benceno
  • 29.
    Alcohol isopropílico esvaporizado, calentado y alimentado a un reactor, donde tiene lugar un proceso de deshidrogenación catalítica. Los gases de salida del reactor (acetona, agua, hidrógeno y alcohol isopropílico no reaccionante) pasan a un condensador donde la mayoría de la acetona, agua y alcohol se condensan. Las trazas finales de alcohol y acetona son removidas en un absorbedor de agua. El efluente del absorbedor es combinado con el condensado del condensador y destilado en una columna para producir acetona pura y un efluente que consiste de agua y alcohol. 1.2.2. Cálculos de diagramas de flujo. Proceso para la producción de acetona
  • 30.
    Éste efluente esdestilado en una segunda columna para separar el exceso de agua. El producto de la segunda columna es un azeótropo de agua y alcohol isopropílico conteniendo aproximadamente 91% de alcohol. Éste es reciclado al reactor. El óxido de cobre es usado como catalizador, y la reacción se lleva a cabo en 400 – 500 ºC y 40 –50 psig (4.5 bar). El rendimiento para la acetona es del 98%, y la conversión del alcohol isopropílico es 85-90%. C 3 H 7 OH -> (CH 3 ) 2 CO + H 2
  • 31.
  • 32.
  • 33.
    Ejercicio. Obtener el diagrama de flujo de partición y plantear un esquema de Solución basado en coeficientes de partición para el proceso descrito en el Diagrama de flujo
  • 34.
    2.1.3. Símbolos P&Iy selección de válvulas. Muestra el arreglo de los equipos de procesos, tuberías, bombas, instrumentos, válvulas y otros accesorios. Esto debería incluir: Todos los equipos identificados por un número. Todas las tuberías, identificadas por un número. El material puede ser incluido como parte del número de identificación. Todas las válvulas, válvulas de bloque y control, con un número de identificación. El tipo de válvula puede ser indicado por el símbolo utilizado para la válvula o incluida en el código para la válvula. Accesorios auxiliares que son parte del sistema de tuberías, con un número de identificación. Bombas, identificados con un número de código. Todos los ciclos de control e instrumentos, con un número de identificación.
  • 35.
  • 36.
  • 37.
    La primera letraindica la propiedad o variable medida; por ejemplo, F=flujo. Las letras subsecuentes indican la función; por ejemplo, I = indicador RC = controlador grabador Las líneas de instrumentación deben ser diferenciadas de las líneas de proceso. Por ejemplo para un ciclo de control,
  • 38.
  • 39.
    Selección de válvulasVálvulas para bloqueo Válvulas de control Válvula de compuerta (Gate Valve) Válvula de macho (Plug Valve)
  • 40.
    Válvula de bola(Ball Valve) Válvula de globo (Globe Valve)
  • 41.
    Válvula de diafragma(Diaphragm valve) Válvulas de retención (Check valve) Válvulas de mariposa (Butterfly valve)
  • 42.
    Selección de bombasBombas dinámicas, por ejemplo las bombas centrífugas. Bombas de desplazamiento positivo, tales como las bombas de diafragma y las bombas reciprocantes.
  • 43.
  • 44.
    Las bombas centrífugasson caracterizadas por su velocidad específica,
  • 45.
    Caídas de presiónen sistemas de tuberías
  • 46.
  • 47.
    Para flujo laminar,Para flujo turbulento,
  • 48.
    Caídas de presiónmisceláneas Las caídas de presión pueden ser calculadas mediante dos métodos, Número de cabezas de velocidad (K). Una cabeza de velocidad es igual a (u 2 /2·g m de fluido). El número total de cabezas de velocidad debidos a accesorios, se añade a la caída de presión debido a la fricción del tubo. Número de diámetros de tubería equivalente. La longitud adicional (diámetros equivalentes x diámetro de la tubería) se añade a la longitud actual de la tubería.
  • 49.
  • 50.
    Ejercicio 5.1 Una línea de flujo que conecta dos tanques contiene 6 codos estándar de 90º, una válvula de macho totalmente abierta, y dos válvulas de compuerta abiertas a la mitad. La línea de tuberías es de acero comercial, 25 mm de diámetro interno, y longitud 200 m. Las propiedades del fluido son: viscosidad 0.99 mNM -2 s, densidad 998 kg/h. Calcular la caída de presión total debido a la fricción cuando la velocidad de flujo es de 3800 kg/h.
  • 51.
  • 52.
  • 53.
    Ejercicio 5.2 Se transporta un fluido a través de una línea de tubería de acero comercial, de 1000 m de longitud y 225 mm de diámetro interno. Las pérdidas misceláneas suman la cantidad de 700 diámetros de tubería equivalentes. El nivel máximo de líquido en el tanque de almacenamiento está 50 m sobre el nivel más bajo en los tanques de descarga. El tanque de descarga se mantiene a 1.05 bar. El tanque de almacenamiento se mantiene a 1.1 bar. Estimar la potencia requerida para la bomba que transporta el líquido desde el tanque de descarga (Se descargan 1000 toneladas en 5 horas) al tanque de almacenamiento. La eficiencia de la bomba es 70%. Las propiedades físicas del fluido son: densidad 874 kg/m 3 , viscosidad 0.62 mNm -2 s.
  • 54.
    Curvas características parabombas centrífuga
  • 55.
    Ejercicio 5.3 Un líquido es bombeado desde un tanque de almacenamiento hasta una columna de destilación, usando una bomba centrífuga. La tubería es de acero comercial, tiene 80 mm de diámetro interno nominal y 100 m de longitud. Las pérdidas misceláneas son equivalentes a 500 diámetros equivalentes. El tanque de almacenamiento opera a la presión atmosférica y la columna a 1.7 bara. El nivel de líquido más bajo en el tanque será 1.5 m sobre la entrada a la bomba y el punto de alimentación a la columna es 3 m por encima de la entrada a la bomba. Grafique la curva del sistema sobre la curva característica de la bomba y determine el punto de operación y eficiencia de la bomba. Las propiedades del fluido son: densidad 900 kg/m 3 , viscosidad 1.36 mNm -2 s. Bomba 79 48 16 77 53 14 80 44 17 79 40 18 77 35 19 Eficiencia Tasa de flujo (m 3 /h) Cabeza de líquido (m)
  • 56.
    Cabeza de succiónneta positiva
  • 57.
    Ejercicio 5.4 Cloro líquido es descargado en un tanque de almacenamiento. Para proveer la NPSH necesaria, la bomba es colocada bajo el nivel del suelo. Dada la siguiente información, calcule la NPSH disponible en la entrada de la bomba, para una velocidad de flujo máximo de 16000 kg/h. La longitud total de tuberías desde el tanque de salida a la entrada de la bomba es 50 m. La distancia vertical desde el tanque de salida a la bomba es de 12 m. Se utiliza tuberías de acero comercial de 50 mm de diámetro interno. Las pérdidas misceláneas son 900 diámetros equivalentes. La presión de vapor del cloro es 685 kN/m 2 , y su densidad y viscosidad 1286 kg/m 3 y 0.364 mNm -2 . La presión en el tanque es de 7 bar.