El sonido y el cine
     Línea de tiempo
Teléfono

 1876




                                            Parlante de 1882
                                             usado por Bell




           La primera persona en dar una
           aplicación pública al sonido tratado con
           medios eléctricos fue Alexander
           Graham Bell, quien en 1876 patentó un
           equipo para transmitir audio: el
           teléfono.
Teléfono

 1876




           Ese mismo año Emile Berliner,
           inmigrante alemán asentado en
           Washington D.C., inventó el
           primer micrófono utilizado como
           transmisor de voz y la Bell Telephone
           Company adquirió la patente.
Teléfono                     Fonógrafo

 1876                           1877




           1877, el inventor Thomas Alva Edison
           construye el primer fonógrafo de cilindro
           cubierto con papel de aluminio y allí realizó
           la primera grabación de la voz
           humana: la letra hablada de la canción
           infantil Mary had a little lamb.
Teléfono                   Fonógrafo
                            Altavoz
 1876                        1877




           Ese mismo año el alemán Ernst Siemens
           patenta el primer altavoz.
Micrófono de carbón
       1878




                      1878, el micrófono de carbón es inventado
                      por David Edgard Hughes
Micrófono de carbón
       1878              Disco Plano




                      Mientras que Edison continuaba trabajando
                      en el desarrollo de la grabación en
                      cilindros, Berliner inventó el disco plano y
                      patentó el gramófono con dicha tecnología;
                      con ello se hizo
                      posible en lo adelante reproducir el sonido
                      de una manera práctica.
Micrófono de carbón                                 Kinetografo
       1878              Disco Plano                   1889




                      En 1889, William Kennedy Laurie Dickson,
                      respondiendo a un encargo de Edison,
                      construye la primera cámara capaz de
                      captar imágenes en
                      movimiento: el Kinetógrafo en 35mm
Kinetoscopio

    1890




               1890 :El kinetoscopio, inventado por
               Thomas Edison (70 mm) y William K. L.
               Dickson (35 mm), está considerado como la
               primera máquina de cine. Era ya utilizada a
               principios de la década de 1890 y pronto se
               hizo popular en fiestas de carnavales y en
               atracciones. Las salas de kinetoscopio, que
               funcionaban con una moneda, surgieron en
               Nueva York a finales de 1890.
Kinetoscopio

    1890              1894




               1894, Edison Corporation estableció
               el primer estudio para realizar películas: el
               célebre Black María, y que no era sino un
               vagón cerrado,pintado de negro por dentro y
               por fuera.
Kinetoscopio   Primer Estudio de Cine           Cinematógrafo
    1890                1894                        1895


                                                 presentación
                                               pública, fue el 28
                                                de diciembre de
                                                1895 (“Salida de
                                               los obreros de la
                                                   fabrica de
                                                   Lumiere”),



               Sin embargo, son los hermanos Lumiere, desde
               Francia, quienes universalmente llevan el crédito
               de haber creado el cine como un entretenimiento
               moderno, al combinar cámara, copiador y
               proyector para una función que comprendía
               alrededor de diez cortos el 28 de diciembre de
               1895
Cinematógrafo    Kinetófono de Edison
    1895




                Ese mismo año Edison crea el Kinetófono, que
                permite a una persona ver las imágenes en
                movimiento al tiempo que escuchar una banda
                sonora simultánea; sin embargo, la sincronización
                era imperfecta y no tuvo mercado.
Cinematógrafo     Kinetófono de Edison
    1895                                    1904




                1904: Eugine Lauste logró
                grabar sonidos
                   en una pieza de film
                       fotográfico.
Primeras
Transmisiones
   radiales
    1906




  La formulación del principio de amplitud de
  modulación de ondas continuas (AM) por parte de
  Reginald Aubrey Fessenden, desde 1900, fue uno
  de los momentos esenciales para el futuro
  desarrollo de la radio; el propio Fessenden, desde
  1906, comenzaría a realizar transmisiones según el
  principio que había descubierto.
Primeras
Transmisiones     Tubo de vacio
   radiales
    1906               1907




    No cabe dudas de que la gran invención del período es el tubo de
    vacío triódico realizada por Lee de Forest en 1907. El triodo permitió
    amplificar la señal eléctrica con bajos niveles de distorsión, y
    durante años (hasta la revolución del transistor) constituyó un
    elemento clave en la televisión, el cine, la radio, así como en las
    primeras computadoras. La segunda aportación que hiciera de
    Forest al arte de la grabación de sonido fue el descubrimiento del
    método de incrustar el sonido encima de la cinta con las
    imágenes, tal y como es hoy utilizado
Congrès International
                des Editeurs de Films
Tubo de vacío
                        24 f/s
    1907                1909                 1912




                Uno de los investigadores de Bell Telephone, Harold D.
                Arnold, había presenciado en 1912 una demostración de
                las posibilidades del tubo triódico creado por de Forest y
                se sintió impulsado a continuar por este camino,
                específicamente trabajando en el mejoramiento de la
                amplificación. Para ello, en 1915, inauguró un programa
                de vanguardia destinado a desarrollar la grabación de
                sonido, que utilizaba lo mejor de las grandes invenciones
                realizadas por la época en el campo: los amplificadores
                de tubos de vacío, micrófonos de condensador, altavoces
                de armadura balanceada y válvulas ligeras. El resultado
                sería la prospección en los dos métodos usados pocos
                años más tarde para grabar el sonido de las películas:
                encima de discos planos o encima de la propia cinta.
1913



  La primera transmisión por radio de un evento
  público tendría lugar el 12 de enero de 1913,
  cuando Lee de Forest consiguió realizar un
  programa desde el teatro de la Metropolitan Opera
  de New York. Vale la pena agregar que los
  primeros años de la radio fueron tiempos de
  experimentación y nuevos descubrimientos, de
  modo que la calidad de la señal sonora
  era enormemente inferior a la que hoy asociamos
  al medio.
Micrófono de
       condensador
1914      1917




         1917, E. C. Wente, trabajando en los laboratorios
         de Bell Telephone, inventaría el micrófono de
         condensador. Igualmente sería de los laboratorios
         de Bell Telephone de donde saldría el tocadiscos
         ortofónico (el sistema de grabación eléctrica, la
         calidad de las grabaciones y la reproducción
         empleados permitió, por vez primera, grabar y
         escuchar el sonido de orquestas completas) y el
         sistema Vitaphone de grabación de sonido para
         cine.
Micrófono de   Primeras pruebas de
condensador      Cine con sonido
   1917               1922




                    De esta manera, ya desde 1922 fueron realizadas
                    exhibiciones públicas (en Yale) de películas
                    proyectadas junto con una señal eléctrica de
                    sonido sincronizado (la banda sonora fue grabada
                    en disco)
Primeras pruebas de         Radiola
  Cine con sonido
       1922                  1924




     En paralelo a ello, en 1924, Chester W. Rice y
     Edward Washburn Kellogg, investigadores de la
     General Electric, inventan un altavoz con alta
     ganancia y escasa distorsión, así como publican el
     diseño de un amplificador (utilizado por RCA para
     la fabricación de radios bajo el nombre de
     “Radiola”, a partir de 1926)
Primeras pruebas de         Radiola          Vitagraph
  Cine con sonido
       1922                   1924              1925



                 Es interesante señalar que la Warner Brothers
                 Pictures Inc., estudio dedicado a la producción de
                 películas, ademas, era dueño de la Vitagraph Co., una
                 compañía productora de cine, y de la estación de
                 radio KFWB en Los Angeles, de modo que cualquier
                 desarrollo en el sonido le resultaba útil en cualquiera
                 de ambos negocios. Fue entonces Sam Warner quien,
                 luego de presenciar en New York una demostración
                 de cortometrajes con sonido sincronizado, en 1925,
                 convenció a sus hermanos para invertir en el negocio
                 de las películas habladas y reorganizó Vitagraph
                 gracias a un convenio con Western Electric.
Inicio del
Vitagraph     cine sonoro
               Vitaphone
  1925            1926




                                            Don Juan



      •1926: La productora Warner Brothers introdujo el
      primer sistema sonoro eficaz, conocido como
      Vitaphone, consistente en la grabación de las
      bandas sonoras musicales y los textos hablados
      en discos que corrian a 33-1/3 rpm y que se
      sincronizaban con la pelicula. La tornamesa giraba
      a velocidad constante cuando el film era
      proyectado.
Inicio del
Vitagraph       cine sonoro            Inicio del
                 Vitaphone           cine Hablado
   1925             1926                1927




•1927: Warner lanzó El cantante de
jazz, de Alan Crosland, la primera
película sonora hablada,
protagonizada por el showman de
origen ruso Al Jolson.
Inicio del
Vitagraph        cine sonoro             Inicio del       Pantalla
                  Vitaphone            cine Hablado        Porosa
  1925               1926                  1927            1927




            La invención de la pantalla porosa (por Earl
            Sponable, en 1927) permitió que en las salas las
            bocinas fueran colocadas detrás de la pantalla y,
            por tanto, brindó a realizadores, sonidistas y
            espectadores un nuevo elemento expresivo a su
            favor: el sonido proveniente de la pantalla, de la
            imagen misma.
Inicio del            Nyquist               Inicio del
cine Hablado   “Certain topics in telegraph    doblaje
                  transmission theory”
   1927                   1928                  1929




                          Años más tarde, la Metro Goldywn Mayer, estudio
                          rival de Warner, presentó The Broadway Melody
                          (1ro. de febrero de 1929), primer largometraje
                          completamente hablado que se producía y también
                          la primera obra en la cual fue utilizado el doblaje,
                          descubierto de manera casual cuando Irving
                          Thalberg (el famoso jefe de producción de la
                          Metro) ordenó filmar nuevamente uno de los
                          números musicales que aparecían en la
                          película y los actores movieron los labios mientras
                          sonaba la primera versión grabada.
Inicio del       Inicio del              Inicio del desarrollo
cine Hablado        doblaje                   de la Televisión
   1927               1929                          1929




                                               Isaac Shoenberg




               Desde 1929 comienzan los primeros desarrollos de
               la televisión por parte de Isaac Schoenberg, John
               Baird (en Inglaterra), Vladimir Zworykin (el tubo de
               rayos catódicos, en los Estados Unidos) y Manfred
               von Ardenne (en Alemania).
Bass Reflex

     1930




1933, Altavoz para Cine
                          1930, Albert L. Thuras solicita la patente del
                          reflector de bajos, que implicará una gran
                          mejora en la recepción diferenciada de los
                          bajos y los agudos.
Bass Reflex       Inicio                     Inicio
              Sonido Estereo          Grabación Magnética
   1930           1931                         1931




                  1931 Alan Blumlein realiza un descubrimiento
                  fundamental para el desarrollo de las artes de
                  grabación del sonido,
                  en especial para la industria del disco, en cualquiera
                  de sus ramas: la grabación estereofónica.

                  Ese mismo año, en Alemania, Fritz Pfleumer y AEG
                  (Allgemeine Elektricitäts Gesellschaft) construyen
                  las primeras máquinas de grabación que utilizan
                  cinta magnetizada (papel y plásticas a partir de
                  1934, cuando la BASF se les asocia) y en 1936
                  hacen la primera demostración pública de la
                  grabadora de cinta en la Feria de la Radio berlinesa.
Movietone

  1931




  sound-va-unilateral-ufacolor-1933              sound-va-bilateral-technicolor-1937

 •1931: El sistema Vitaphone había sido superado
 por el Movietone, que grababa el sonido
 directamente en la película, en un banda lateral
 Óptica. Este proceso, inventado por Lee de Forest,
 se convirtió en el estándar. El cine sonoro pasó a
 ser un fenómeno internacional de la noche a la
 mañana.
Movietone

  1931




   sound-va-bilateral-cinecolor-1949    sound-va-dual_bilateral-eastmancolor-1959


           •1931: El sistema Vitaphone había sido superado
           por el Movietone, que grababa el sonido
           directamente en la película, en un banda lateral
           Óptica. Este proceso, inventado por Lee de Forest,
           se convirtió en el estándar. El cine sonoro pasó a
           ser un fenómeno internacional de la noche a la
           mañana.
Movietone        Fx especiales
                   de sonido
  1931               1932




            1932, Durante la realización de King Kong, el
            sonidista Murray Spivak abre un camino hacia el
            futuro cuando decide reducir una octava el sonido
            del rugido de un león: es la primera ocasión en la
            cual el se usa procesamiento de sonido de modo
            creativo.
Movietone      Fx especiales     Sincronización
                 de sonido       Imagen Sonido
  1931              1932               1932




         •1931: Se desarrolla el registro de sonido e
         imagen en forma separada, y posteriormente
         sincronizando con las cavidades del film.
Movietone       Fx especiales     Sincronización     Cámara
                  de sonido       Imagen Sonido     de 16 mm
   1931              1932               1932          1934




Otro de los grandes momentos del período fue la
introducción (en 1934) de la cámara de 16 mm.
(para grabar video y audio) por parte de la RCA y
destinada al mercado amateur; a partir de aquí se
produce un enorme salto en el desarrollo y
expansión del cine aficionado
Cámara              Cine Color
de 16 mm
  1934                  1935




•1935: Hace su aparición el cine a color con la
película "La feria de las vanidades", aunque
artísticamente su plenitud se consigue en el film
de Victor Fleming, "Lo que el viento se llevó”
(1939).
Cámara             Cine Color          Desarrollo de la
de 16 mm                                post producción
  1934                 1935                   1935




     •Se descubren las ventajas de la post-sincronización (el
     doblaje, los efectos de sala y la sonorización en general
     que sigue al montaje), que permitía la manipulación del
     sonido y de la música una vez rodada y montada la
     película.
Desarrollo de la      Curva de la         Comienza el sonido
post producción        Academia               Surround
     1935                 1938                   1940




            Gran parte de estos desarrollos confluyen en lo que fue uno de los
            momentos cumbres en el tratamiento del sonido en el cine: el
            proceso de grabación y la proyección de la versión original del
            largometraje Fantasía, dirigido por Walt Disney, estrenado el 13 de
            noviembre de 1940. Además de ser una verdadera obra maestra en
            cuanto a la imagen, Fantasía es el primer gran ejemplo de
            utilización de sonido “envolvente” (surround) que registra el cine.
Fantasound

   1940




   Para alcanzar la mayor fidelidad, fue diseñado un sistema de
   altavoces denominado “Fantasound” (diseñado por la RCA) que
   empleaba tres bocinas grandes, y otros 65 altavoces pequeños
   repartidos detrás de la pantalla. Los problemas de ecualización y
   sincronismo obligaron a emplear a más de 20 técnicos trabajando
   simultáneamente.
Fantasound

   1940




   El salto resultó tan inmenso que no fue posible seguir
   proyectando la película de este modo, dada la falta de
   equipamiento en las salas y los costos de su adquisición, así
   como por la cantidad de técnicos necesarios para controlar el
   proceso. El altísimo costo del equipo hizo que sólo dos teatros
   pudiesen ser equipados al efecto, y se decidió preparar 8 sistemas
   para realizar giras por el país hasta que, finalmente, en 1942 y con
   43 minutos de menos, se hizo la monofónica, que fue la distribuida
   a lo largo del mundo.
Fantasound               Citizen Kane

    1940                      1941




El estreno de Citizen Kane (1941) es otra gran fecha en la historia del
sonido de cine, pero esta vez por la relevancia artística del resultado y
por los nuevos caminos que la película abre para el tratamiento
expresivo del sonido. Dirigida por uno de los más grandes genios que el
cine ha conocido, Orson Welles, la película contribuyó como pocas al
desarrollo de la fotografía cinematográfica y el sonido. Años más tarde,
otra película dirigida por Welles, Touch of evil (1958) (Sed de Mal), pudo
haber redefinido por entero el arte del sonido de cine en caso de haberse
editado tal y como Welles la concibió; …
Fantasound                Citizen Kane

    1940                       1941




… tal posibilidad, que se hizo evidente al ser encontrada la carta dirigida
por Welles a los directivos de los Estudios Universal, que producían la
película, después de la reedición que éstos hicieron para el estreno
comercial de la obra. En fecha reciente, el editor Walter Murch hizo una
nueva reedición de la película siguiendo las indicaciones dejadas por
Welles, con el resultado de crear una pieza de culto para los amantes del
cine.
Fantasound               Citizen Kane         Grabacion Magnetica

    1940                     1941                     1943




En os meses finales de la Segunda Guerra Mundial, un par de máquinas
grabadoras de cintas (incautadas por una brigada especial del ejército
norteamericano de los estudios de Radio Frankfurt) son enviadas a los
Estados Unidos y comienza un proceso de investigación que concluye
en la transmisión exitosa del primer programa radial grabado en
cinta magnética en el año 1947.
Grabación Magnética       Comienza el desarrollo
                             del Transistor
         1943                      1947




1947, el descubrimiento que mayor brecha abriría en el futuro de toda la
tecnología de fabricación de cualquier tipo de aparato electrónico sería el
realizado por los investigadores John Bardeen y Walter Brattain (de los
laboratorios de Bell Telephone): el transistor.
Grabación Magnética      Comienza el desarrollo       Disco LP
                            del Transistor
        1943                      1947                  1948




Además, deben ser destacados la introducción en el mercado de los
discos micro-surco de 33 1/3 rpm., el conocido LP (por parte de Columbia
Records, en 1948) y de 45 rpm., el “extended play” (por parte de
RCA en 1949).
Disco LP          Grabación magnética             Grabación
                      de alta fidelidad       experimental de video
    1948                   1948                       1948




Ese mismo año marca el comienzo del rápido declive del disco de 78
rpm., ademas, la introducción de las cintas Scotch de acetato modelos
111 y 112 , con menor distorsión y menor ruido estático, potencian la
grabación magnetica de alta fidelidad y abren el camino para la futura
llegada del caseette de audio (proveniente de Phillips en 1962). También
en 1948, un ingeniero de 3M (empresa especializada en la fabricación de
adhesivos, abrasivos y sustancias relacionadas) propuso grabar video y
sonido en una cinta, cosa que realizó de manera experimental.
Grabación              Procesamiento
experimental de video      sonoro (sampling)
        1948                     1948




 También en ese mismo año, pero en París, el ingeniero de sonido y
 compositor Pierre Schaeffer, inaugura un nuevo campo de creación
 musical sólo posible gracias al desarrollo alcanzado por la tecnología
 electrónica de grabación y reproducción del sonido: la música concreta.
 Tanto la teoría acerca de una nueva música como las obras de Schaeffer
 estaban basadas en la reedición de grabaciones de sonidos captados en
 la naturaleza, en ambientes determinados o derivados de instrumentos
 musicales.
Grabación               Procesamiento
experimental de video       sonoro (sampling)
        1948                      1948




 Los procedimientos principales para la mezcla eran la super-imposición,
 la reproducción en orden inverso, el rayado, el borrado, la alteración del
 tempo y cambios de volumen, entre otros, de modo que es generalmente
 aceptado que corresponde a Schaeffer el crédito por la invención del
 sampling.
Grabación               Procesamiento           Sintetizador
experimental de video       sonoro (sampling)          Y Nagra
        1948                      1948                   1948




 En Alemania, Werner Meyer-Eppler construye el primer prototipo de un
 sintetizador de la voz: el Vocoder. La salida al mercado de la primera
 grabadora de cinta autónoma de la marca Nagra facilita la realización de
 grabaciones de sonido directo, lo cual, junto con la reducción del
 tamaño y peso de las cámaras, la mejora en los lentes y en la película, es
 el paso inicial de la una posibilidad que terminará conduciendo a
 revoluciones estéticas como el cinema verité, el free cinema de los 60, el
 desarrollo del documental, el cine experimental y otras formas de
 realización independiente desde entonces y hasta hoy.
Televisión
 comercial
    1950




Aparece la televisión comercial y el cine pierde audiencia.
Televisión
    comercial
       1950               1951




En 1951 había casi diez millones de televisores en hogares de los
Estados Unidos y la cifra continuaba en aumento. Semejante, y
espectacular, crecimiento, fue entendido por los magnates del cine
como una amenaza directa a la industria (no pocas veces, incluso, se
llegó a avizorar su desaparición). Si bien al cine le resultaba imposible
competir contra la imagen llevada hasta el hogar mismo (con todo lo
que ello implica en cuanto a comodidad y el surgimiento de una suerte
de nuevo lazo familiar).
Televisión
    comercial
       1950               1951




Después de que en 1951 los laboratorios Bell fabrican el primer transistor
de germanio, tendrá lugar un aumento de la investigación en el área de la
física del estado sólido, se acelera el proceso de miniaturización de los
equipos, así como el aumento de su potencia y calidad de grabación o
reproducción del sonido. De esta manera, ya en1952 fue comercializado
un aparato para sordos que incluía, junto con dos tubos, un transistor, y
en 1954 es presentado el primer radio portátil transistorizado, el Regency
Regency TR1, hecho por Texas Instruments.
Televisión                         Cinerama
     comercial
        1950              1951            1952




La respuesta inmediata al surgimiento de la TV fue buscar la derrota del
enemigo con las armas que este jamás poseería: el tamaño de la pantalla, la
calidad del sonido multicanal y las prestaciones que el espectador espera
cuando “sale”de casa.
Cinerama (1952)




Uno de los más impactante fue el Cinerama, sistema que había sido creado
por el fotógrafo Fred Waller en 1939 más bien como una suerte de
espectáculo de entretenimiento, pero al que las nuevas condiciones
dieron nueva dirección y vida. Igualmente basado en el principio del
anamorfismo. Sin embargo, el sistema era tremendamente caro, costoso de
mantener, necesitaba proyectores con una enorme posibilidad de
sincronismo (lo que no siempre sucedía, y entonces las imágenes montadas
se veían corridas y confusas), de modo que apenas pasó de ser (como
mismo ocurriera con el estreno de Fantasía, en 1941) una diversión pasajera.
Cinerama (1952)
Televisión                         Cinerama        CinemaScope
    comercial
       1950              1951             1952              1953




La respuesta inmediata al surgimiento de la TV fue buscar la derrota del
enemigo con las armas que este jamás poseería: el tamaño de la pantalla, la
calidad del sonido multicanal y las prestaciones que el espectador espera
cuando “sale”de casa. El primer momento de la contraofensiva fue el
CinemaScope, sistema de pantalla ancha, cuya primera resentación fue
hecha con la película The robe (1953), producida por el estudio 20th Century
Fox y dirigida por Henry Koster.
CinemaScope (1953)


El CinemaScope, basado en un descubrimiento hecho a fines de los años
veinte por el físico francés Henri Chrétien, utiliza lentes anamórficas para
comprimir la imagen durante la grabación y luego proyectarla, sin que se
pierdan las proporciones, con un ancho de pantalla 2 ½ veces más grande
que el alto; en términos algo más técnicos, un ratio (proporción) de 2.35:1
en comparación con el 1.33:1 de la pantalla normal (diseño este último que,
por cierto, fue otro de los aportes hechos al cine por Thomas Alva Edison)
Formatos mas importantes hasta 1955



                                           REDUCCION
                                TECNOL                                                              L        R
                                           DE RUIDO /                                  SURROUN
               AÑOS    FILM      OGIA                   L   LC   Center   RC   Right             SURROU   SURROU   LFE
                                           REDUCCION                                    D MONO
                                AUDIO                                                              ND       ND
                                            DE DATOS


Fantasound      1940   35mm     3-Track        .        X   .      X      .     X         .        .        .       .

                                Analogu
                                   e

                                Optical

 Cinerama       1952   Three    7-Track        .        X   X      X      X     X         .        X        X       .

                                Analogu
                 -     35mm
                                   e

                1962   strips   Magnetic

Cinemascope     1953   35mm     4-Track        .        X   .      X      .     X         X        .        .       .

                                Analogu
                 -
                                   e

                1967            Magnetic

 Todd-AO        1955   70mm     6-Track        .        X   X      X      X     X         X        .        .       .

                                Analogu
                 -
                                   e

                1992            Magnetic
Imax (1970)




Las películas en 3D obligaban al público a utilizar unos espejuelos
especiales, y apenas las hubo con algún valor artístico, de modo que han caído en el olvido más
allá del artilugio. Otro sistema, el Aroma-Rama, introdujo olores en la sala mediante los
conductos de aire acondicionado en el documental Behind the Great Wall (1959), al tiempo que el
denominado Smell-Ovision conseguía lo mismo, pero perfumando las butacas. Sin embargo, tal
vez sólo uno de tantos sistemas ha conseguido superar enteramente a la televisión e incluso al
cine, tal y como éste es mayoritariamente conocido: el IMAX, de la corporación canadiense del
mismo nombre, que hiciera su debut en el Pabellón Fuji de la Expo 70 que tuvo lugar en Osaka.
El sistema ha conocido diversos desarrollos y existen las versiones Imax 3D, Imax Sólido e Imax
HD. Es popular en museos, espectáculos y grandes parques temáticos.
Videograbador
  profesional
     1956




En cuanto a la reproducción de imágenes no hay dudas de que las dos
momentos de mayor relevancia en el período son el proceso de
expansión de la televisión y la invención de la videograbadora Ampex
VRX-1000.


      www.cedmagic.com
Videograbador               Se expande y estandariza
   profesional              El sonido Stereo (LP, Koss)
      1956               Finales 50’s comienzo de los 60’s




30 de noviembre de ese año es transmitido, en la costa oeste de los
Estados Unidos, el primer programa grabado en cintas para video.
Videograbador             Circuito
  profesional            integrado
      1956                  1959




Para que fuera posible semejante potenciación del sonido, primero fue
necesario superar la barrera del peso y las dimensiones de los equipos de
reproducción, cosa ésta posible gracias a la otra invención que –junto con
el transistorrevolucionaría la totalidad de la electrónica: el circuito
integrado (creado en 1959, de manera independiente, por Jack Kilby y
Robert Noyce)
Videograbador           Circuito      Phillips   Videograbador
  profesional          integrado      cassette     domestico
     1956                 1959          1962         1963




Unos años más tarde, en 1963, Ampex
lanzó al mercado la primera máquina doméstica
para la reproducción de video el signature V.
Videograbador        Videograbador
  domestico         Color y TC SMPTE
     1963                  1967




•A partir de la transmisión de los Campeonatos Mundiales de Esquí por la
estación ABC (1967), con grabación a color de la señal de video en discos
magnéticos, nuevamente de la mano de Ampex, son introducidos la
repetición de escenas (instant replay), la cámara lenta y la acción
congelada.

•1967 se crea el código de tiempo SMPTE
 (Society of Motion Picture and Television Engineers)
Videograbador         Videograbador
        color             Color U.matic
        1967                  1971




A partir de aquí llegarían, todas con
autoría de SONY, la reproductora
(1969) y la videograbadora en
formato U-matic (1971), la
reproductora en
formato Betamax (1975) y la cámara
grabadora de video para mercado
doméstico (1980).
Videograbador        Videograbador          Nagra con TC
     color            Color U.matic
     1967                 1971                  1971




•1971 aparece la primera Nagra con código de tiempo (Nagra IVS-TC)
Nagra con TC       Incorporación
                 de Dolby A al Cine
     1971               1971




Una de las más importantes soluciones al mejoramiento sonoro de las
peliculas fue encontrada por el ingeniero de sonido Ray Dolby, creador de
un algoritmo para la reducción de ruido grabado en cinta magnética que,
luego de conquistar el mundo de la producción musical, hizo su entrada en
el cine a fines de los 60 y ya en 1970 consiguió una mejora que permitió
fabricar reproductores con Dolby A incorporado, lo cual permitía aplicar el
algoritmo lo mismo a películas con sonido estéreo o monofónico, según
estuviese equipada la sala. La primera película con sonido Dolby A fue el
drama Jane Eyre (1971), dirigida por Delbert Mann, a la cual sucedería una
verdadera prueba de fuego: A clockwork orange (1971), dirigida por Stanley
Kubrick.
Nagra con TC       Incorporación            Curva x
                  de Dolby A al Cine
     1971                1971                 1972




Al año siguiente (1972) el estándar Dolby X-curve para salas de proyección y
cuartos de mezcla, es aceptado por la Organización Internacional de
Estándares (ISO) como la norma que sustituirá a la llamada “Curva
Académica”, que había sido la referencia para el sonido de cine durante más
de 30 años.
Curva x      Dolby Stereo
                  Optico
    1972           1976




1975 aparece el Dolby Stereo optico de 4 canales (LCRS) reemplazando el
estándar mono. LCRS mix son codificados en Lt y Rt. Usa el formato Dolby
A de reducción de ruido.
Curva x      Dolby Stereo         Dolby Stereo
                   Optico               Optico
    1972            1976                 1977




En 1977, el sistema sería probado en otra película de impacto, esta vez por la
necesidad de un sonido espectacular, como lo fue Star Wars, episodio IV,
Una nueva esperanza.
Curva x     Dolby Stereo        Dolby Stereo   Laser Disc
                  Optico              Optico
    1972           1976                 1977        1978




Philips/MCA lanza al mercado el Laser Disc
Laser Disc       Dolby Surround
                     70 mm
   1978               1979




Debuta el sistema Dolby Surround split channel de 6 canales en 70mm con
la pelicula Apocalipsis now. Walter Murch fue el editor de imagen y de
sonido de la película Apocalypse Now, en la cual compartio creditos con
Mark Berger. Para esta pelicula diseñó, junto con Francis Ford Coppola, el
director de la obra, el sistema de sonido que debía haber en las salas para
una reproducción óptima, y que dicho sistema es lo que conocemos hoy
como el 5.1, entonces será justo decir que estamos ante una de las
personalidades más significativas para el desarrollo del sonido de cine y su
uso creativo en los últimos treinta años.
Dolby Surround   Betacam   CD Audio
    70 mm
    1979          1979      1982
CD Audio   THX

 1982      1983
CD Audio   THX    Dolby SR
                   35 mm
 1982      1983    1987
THX              Dolby SR            MIDI
                        35 mm
      1983               1987              1991




Estandarización del formato simbólico MIDI (Musical Instrument
Digital Interface).
THX             Dolby SR            MIDI        Pro Tools 1
                       35 mm
      1983              1987             1991            1991




Digidesign saca al mercado una version mejorada de su producto Sound
Tools bajo el nombre de Pro Tools
Pro Tools 1                  Dolby Digital

           1991                          1992




•En 1992, Dolby lanza un sistema de 6 canales digitales (Dolby Digital) para
cine. Llamado comúnmente Dolby 5.1, el estreno se realiza con al película
Batman Return.
Dolby Digital     DVD- Internet y MP3

            1992                  1993




Nace el DVD (Phillips- SONY, 1993) y nuevos paisajes de sonoridad, nuevas
prácticas y usos sociales del sonido que enlazan con los primeros
desarrollos de la radio y la televisión digital, así como con el crecimiento de
las transmisiones audiovisuales o de sonido a través de Internet (también
desde 1993, y con todo lo que esto último implica en cuanto al surgimiento de
formatos de compresión). Tanto el surgimiento del formato de compresión
mp3 (MPEG Audio Layer 3, definido por el Motion Picture Experts Group y
desarrollado por el Instituto Fraunhofer, Alemania, 1992). Aunque hoy nos
parezca que es algo de toda la vida, Internet comenzó a funcionar en el año
1993, y apenas unos años más tarde, gracias a la invención del formato de
compresión mp3, la red mundial demostraría que uno de sus más acariciados
usos es el intercambio (ilegal) de archivos de música.
Dolby Digital    DVD- Internet y MP3          Edición Digital
                                                        no-lineal
            1992                 1993                      1993




La digitalización de imagen y sonido hizo posible la creación del Avid Media
Composer, primer sistema de edición no-lineal para cine que permitió trabajar
en tiempo real (a 24 cuadros por segundo en la pantalla de la computadora).
La primera película editada con esta plataforma Avid fue Lost in Yonkers
(1993), dirigida por Martha Coolidge. Par de años más tarde, con The English
Patient (1996, dirigida por Anthony Minghella), Walter Murch obtuvo el premio
Oscar a la mejor edición de sonido y fue la primera película editada
digitalmente en obtener una distinción de tal calibre.
Edición Digital          Audio DTS
       no-lineal              Para Cine
          1993                   1993




1993: Se Crea DTS (Digital Theater System) sistema de 5.1 canales digitales
de sonido desarrollado durante la producción de Jurassic Park, Apoyado por
Steven Spielberg.
Edición Digital           Audio DTS              Audio SDDS
       no-lineal               Para Cine               Para Cine
          1993                    1993                    1993




Tambien aparece en el mercado el SDDS (Sony Dynamic Digital Sound)
Formato de 8 canales de audio de 20 Hz a 20 Khz (L, Lc, C, Rc, R, Ls, Rs, LFE)
aparecido con el estreno de “El ultimo gran heroe”.
Dolby Digital EX

          1999




•1999 Aparece Dolby Digital: Sorround EX con un tercer canal sorround, siendo
Star Wars: Phantom Menace la primera película.
Dolby Digital EX                 IPod

         1999                        2001




•Nace el más reciente formato de consumo masivo de audio el IPod de Apple
Dolby Digital EX                IPod

     1999                       2001        2006




   Formatos actuales de sonido utilizados
Linea de tiempo lenguaje audiovisual
Linea de tiempo lenguaje audiovisual
Linea de tiempo lenguaje audiovisual
Linea de tiempo lenguaje audiovisual
Linea de tiempo lenguaje audiovisual

Linea de tiempo lenguaje audiovisual

  • 1.
    El sonido yel cine Línea de tiempo
  • 2.
    Teléfono 1876 Parlante de 1882 usado por Bell La primera persona en dar una aplicación pública al sonido tratado con medios eléctricos fue Alexander Graham Bell, quien en 1876 patentó un equipo para transmitir audio: el teléfono.
  • 3.
    Teléfono 1876 Ese mismo año Emile Berliner, inmigrante alemán asentado en Washington D.C., inventó el primer micrófono utilizado como transmisor de voz y la Bell Telephone Company adquirió la patente.
  • 4.
    Teléfono Fonógrafo 1876 1877 1877, el inventor Thomas Alva Edison construye el primer fonógrafo de cilindro cubierto con papel de aluminio y allí realizó la primera grabación de la voz humana: la letra hablada de la canción infantil Mary had a little lamb.
  • 5.
    Teléfono Fonógrafo Altavoz 1876 1877 Ese mismo año el alemán Ernst Siemens patenta el primer altavoz.
  • 6.
    Micrófono de carbón 1878 1878, el micrófono de carbón es inventado por David Edgard Hughes
  • 7.
    Micrófono de carbón 1878 Disco Plano Mientras que Edison continuaba trabajando en el desarrollo de la grabación en cilindros, Berliner inventó el disco plano y patentó el gramófono con dicha tecnología; con ello se hizo posible en lo adelante reproducir el sonido de una manera práctica.
  • 8.
    Micrófono de carbón Kinetografo 1878 Disco Plano 1889 En 1889, William Kennedy Laurie Dickson, respondiendo a un encargo de Edison, construye la primera cámara capaz de captar imágenes en movimiento: el Kinetógrafo en 35mm
  • 9.
    Kinetoscopio 1890 1890 :El kinetoscopio, inventado por Thomas Edison (70 mm) y William K. L. Dickson (35 mm), está considerado como la primera máquina de cine. Era ya utilizada a principios de la década de 1890 y pronto se hizo popular en fiestas de carnavales y en atracciones. Las salas de kinetoscopio, que funcionaban con una moneda, surgieron en Nueva York a finales de 1890.
  • 10.
    Kinetoscopio 1890 1894 1894, Edison Corporation estableció el primer estudio para realizar películas: el célebre Black María, y que no era sino un vagón cerrado,pintado de negro por dentro y por fuera.
  • 11.
    Kinetoscopio Primer Estudio de Cine Cinematógrafo 1890 1894 1895 presentación pública, fue el 28 de diciembre de 1895 (“Salida de los obreros de la fabrica de Lumiere”), Sin embargo, son los hermanos Lumiere, desde Francia, quienes universalmente llevan el crédito de haber creado el cine como un entretenimiento moderno, al combinar cámara, copiador y proyector para una función que comprendía alrededor de diez cortos el 28 de diciembre de 1895
  • 12.
    Cinematógrafo Kinetófono de Edison 1895 Ese mismo año Edison crea el Kinetófono, que permite a una persona ver las imágenes en movimiento al tiempo que escuchar una banda sonora simultánea; sin embargo, la sincronización era imperfecta y no tuvo mercado.
  • 13.
    Cinematógrafo Kinetófono de Edison 1895 1904 1904: Eugine Lauste logró grabar sonidos en una pieza de film fotográfico.
  • 14.
    Primeras Transmisiones radiales 1906 La formulación del principio de amplitud de modulación de ondas continuas (AM) por parte de Reginald Aubrey Fessenden, desde 1900, fue uno de los momentos esenciales para el futuro desarrollo de la radio; el propio Fessenden, desde 1906, comenzaría a realizar transmisiones según el principio que había descubierto.
  • 15.
    Primeras Transmisiones Tubo de vacio radiales 1906 1907 No cabe dudas de que la gran invención del período es el tubo de vacío triódico realizada por Lee de Forest en 1907. El triodo permitió amplificar la señal eléctrica con bajos niveles de distorsión, y durante años (hasta la revolución del transistor) constituyó un elemento clave en la televisión, el cine, la radio, así como en las primeras computadoras. La segunda aportación que hiciera de Forest al arte de la grabación de sonido fue el descubrimiento del método de incrustar el sonido encima de la cinta con las imágenes, tal y como es hoy utilizado
  • 16.
    Congrès International des Editeurs de Films Tubo de vacío 24 f/s 1907 1909 1912 Uno de los investigadores de Bell Telephone, Harold D. Arnold, había presenciado en 1912 una demostración de las posibilidades del tubo triódico creado por de Forest y se sintió impulsado a continuar por este camino, específicamente trabajando en el mejoramiento de la amplificación. Para ello, en 1915, inauguró un programa de vanguardia destinado a desarrollar la grabación de sonido, que utilizaba lo mejor de las grandes invenciones realizadas por la época en el campo: los amplificadores de tubos de vacío, micrófonos de condensador, altavoces de armadura balanceada y válvulas ligeras. El resultado sería la prospección en los dos métodos usados pocos años más tarde para grabar el sonido de las películas: encima de discos planos o encima de la propia cinta.
  • 17.
    1913 Laprimera transmisión por radio de un evento público tendría lugar el 12 de enero de 1913, cuando Lee de Forest consiguió realizar un programa desde el teatro de la Metropolitan Opera de New York. Vale la pena agregar que los primeros años de la radio fueron tiempos de experimentación y nuevos descubrimientos, de modo que la calidad de la señal sonora era enormemente inferior a la que hoy asociamos al medio.
  • 18.
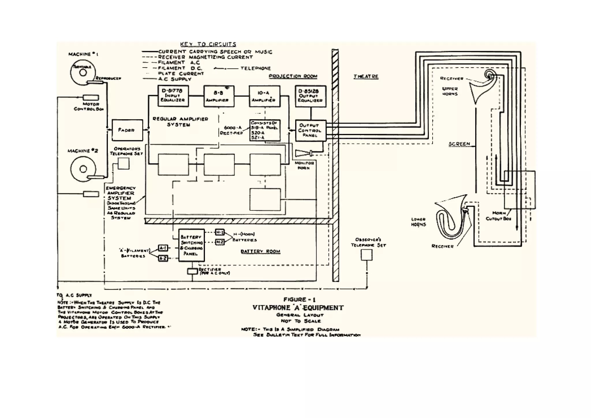
    Micrófono de condensador 1914 1917 1917, E. C. Wente, trabajando en los laboratorios de Bell Telephone, inventaría el micrófono de condensador. Igualmente sería de los laboratorios de Bell Telephone de donde saldría el tocadiscos ortofónico (el sistema de grabación eléctrica, la calidad de las grabaciones y la reproducción empleados permitió, por vez primera, grabar y escuchar el sonido de orquestas completas) y el sistema Vitaphone de grabación de sonido para cine.
  • 19.
    Micrófono de Primeras pruebas de condensador Cine con sonido 1917 1922 De esta manera, ya desde 1922 fueron realizadas exhibiciones públicas (en Yale) de películas proyectadas junto con una señal eléctrica de sonido sincronizado (la banda sonora fue grabada en disco)
  • 20.
    Primeras pruebas de Radiola Cine con sonido 1922 1924 En paralelo a ello, en 1924, Chester W. Rice y Edward Washburn Kellogg, investigadores de la General Electric, inventan un altavoz con alta ganancia y escasa distorsión, así como publican el diseño de un amplificador (utilizado por RCA para la fabricación de radios bajo el nombre de “Radiola”, a partir de 1926)
  • 21.
    Primeras pruebas de Radiola Vitagraph Cine con sonido 1922 1924 1925 Es interesante señalar que la Warner Brothers Pictures Inc., estudio dedicado a la producción de películas, ademas, era dueño de la Vitagraph Co., una compañía productora de cine, y de la estación de radio KFWB en Los Angeles, de modo que cualquier desarrollo en el sonido le resultaba útil en cualquiera de ambos negocios. Fue entonces Sam Warner quien, luego de presenciar en New York una demostración de cortometrajes con sonido sincronizado, en 1925, convenció a sus hermanos para invertir en el negocio de las películas habladas y reorganizó Vitagraph gracias a un convenio con Western Electric.
  • 22.
    Inicio del Vitagraph cine sonoro Vitaphone 1925 1926 Don Juan •1926: La productora Warner Brothers introdujo el primer sistema sonoro eficaz, conocido como Vitaphone, consistente en la grabación de las bandas sonoras musicales y los textos hablados en discos que corrian a 33-1/3 rpm y que se sincronizaban con la pelicula. La tornamesa giraba a velocidad constante cuando el film era proyectado.
  • 24.
    Inicio del Vitagraph cine sonoro Inicio del Vitaphone cine Hablado 1925 1926 1927 •1927: Warner lanzó El cantante de jazz, de Alan Crosland, la primera película sonora hablada, protagonizada por el showman de origen ruso Al Jolson.
  • 25.
    Inicio del Vitagraph cine sonoro Inicio del Pantalla Vitaphone cine Hablado Porosa 1925 1926 1927 1927 La invención de la pantalla porosa (por Earl Sponable, en 1927) permitió que en las salas las bocinas fueran colocadas detrás de la pantalla y, por tanto, brindó a realizadores, sonidistas y espectadores un nuevo elemento expresivo a su favor: el sonido proveniente de la pantalla, de la imagen misma.
  • 26.
    Inicio del Nyquist Inicio del cine Hablado “Certain topics in telegraph doblaje transmission theory” 1927 1928 1929 Años más tarde, la Metro Goldywn Mayer, estudio rival de Warner, presentó The Broadway Melody (1ro. de febrero de 1929), primer largometraje completamente hablado que se producía y también la primera obra en la cual fue utilizado el doblaje, descubierto de manera casual cuando Irving Thalberg (el famoso jefe de producción de la Metro) ordenó filmar nuevamente uno de los números musicales que aparecían en la película y los actores movieron los labios mientras sonaba la primera versión grabada.
  • 27.
    Inicio del Inicio del Inicio del desarrollo cine Hablado doblaje de la Televisión 1927 1929 1929 Isaac Shoenberg Desde 1929 comienzan los primeros desarrollos de la televisión por parte de Isaac Schoenberg, John Baird (en Inglaterra), Vladimir Zworykin (el tubo de rayos catódicos, en los Estados Unidos) y Manfred von Ardenne (en Alemania).
  • 28.
    Bass Reflex 1930 1933, Altavoz para Cine 1930, Albert L. Thuras solicita la patente del reflector de bajos, que implicará una gran mejora en la recepción diferenciada de los bajos y los agudos.
  • 29.
    Bass Reflex Inicio Inicio Sonido Estereo Grabación Magnética 1930 1931 1931 1931 Alan Blumlein realiza un descubrimiento fundamental para el desarrollo de las artes de grabación del sonido, en especial para la industria del disco, en cualquiera de sus ramas: la grabación estereofónica. Ese mismo año, en Alemania, Fritz Pfleumer y AEG (Allgemeine Elektricitäts Gesellschaft) construyen las primeras máquinas de grabación que utilizan cinta magnetizada (papel y plásticas a partir de 1934, cuando la BASF se les asocia) y en 1936 hacen la primera demostración pública de la grabadora de cinta en la Feria de la Radio berlinesa.
  • 30.
    Movietone 1931 sound-va-unilateral-ufacolor-1933 sound-va-bilateral-technicolor-1937 •1931: El sistema Vitaphone había sido superado por el Movietone, que grababa el sonido directamente en la película, en un banda lateral Óptica. Este proceso, inventado por Lee de Forest, se convirtió en el estándar. El cine sonoro pasó a ser un fenómeno internacional de la noche a la mañana.
  • 31.
    Movietone 1931 sound-va-bilateral-cinecolor-1949 sound-va-dual_bilateral-eastmancolor-1959 •1931: El sistema Vitaphone había sido superado por el Movietone, que grababa el sonido directamente en la película, en un banda lateral Óptica. Este proceso, inventado por Lee de Forest, se convirtió en el estándar. El cine sonoro pasó a ser un fenómeno internacional de la noche a la mañana.
  • 32.
    Movietone Fx especiales de sonido 1931 1932 1932, Durante la realización de King Kong, el sonidista Murray Spivak abre un camino hacia el futuro cuando decide reducir una octava el sonido del rugido de un león: es la primera ocasión en la cual el se usa procesamiento de sonido de modo creativo.
  • 33.
    Movietone Fx especiales Sincronización de sonido Imagen Sonido 1931 1932 1932 •1931: Se desarrolla el registro de sonido e imagen en forma separada, y posteriormente sincronizando con las cavidades del film.
  • 34.
    Movietone Fx especiales Sincronización Cámara de sonido Imagen Sonido de 16 mm 1931 1932 1932 1934 Otro de los grandes momentos del período fue la introducción (en 1934) de la cámara de 16 mm. (para grabar video y audio) por parte de la RCA y destinada al mercado amateur; a partir de aquí se produce un enorme salto en el desarrollo y expansión del cine aficionado
  • 35.
    Cámara Cine Color de 16 mm 1934 1935 •1935: Hace su aparición el cine a color con la película "La feria de las vanidades", aunque artísticamente su plenitud se consigue en el film de Victor Fleming, "Lo que el viento se llevó” (1939).
  • 36.
    Cámara Cine Color Desarrollo de la de 16 mm post producción 1934 1935 1935 •Se descubren las ventajas de la post-sincronización (el doblaje, los efectos de sala y la sonorización en general que sigue al montaje), que permitía la manipulación del sonido y de la música una vez rodada y montada la película.
  • 37.
    Desarrollo de la Curva de la Comienza el sonido post producción Academia Surround 1935 1938 1940 Gran parte de estos desarrollos confluyen en lo que fue uno de los momentos cumbres en el tratamiento del sonido en el cine: el proceso de grabación y la proyección de la versión original del largometraje Fantasía, dirigido por Walt Disney, estrenado el 13 de noviembre de 1940. Además de ser una verdadera obra maestra en cuanto a la imagen, Fantasía es el primer gran ejemplo de utilización de sonido “envolvente” (surround) que registra el cine.
  • 38.
    Fantasound 1940 Para alcanzar la mayor fidelidad, fue diseñado un sistema de altavoces denominado “Fantasound” (diseñado por la RCA) que empleaba tres bocinas grandes, y otros 65 altavoces pequeños repartidos detrás de la pantalla. Los problemas de ecualización y sincronismo obligaron a emplear a más de 20 técnicos trabajando simultáneamente.
  • 39.
    Fantasound 1940 El salto resultó tan inmenso que no fue posible seguir proyectando la película de este modo, dada la falta de equipamiento en las salas y los costos de su adquisición, así como por la cantidad de técnicos necesarios para controlar el proceso. El altísimo costo del equipo hizo que sólo dos teatros pudiesen ser equipados al efecto, y se decidió preparar 8 sistemas para realizar giras por el país hasta que, finalmente, en 1942 y con 43 minutos de menos, se hizo la monofónica, que fue la distribuida a lo largo del mundo.
  • 40.
    Fantasound Citizen Kane 1940 1941 El estreno de Citizen Kane (1941) es otra gran fecha en la historia del sonido de cine, pero esta vez por la relevancia artística del resultado y por los nuevos caminos que la película abre para el tratamiento expresivo del sonido. Dirigida por uno de los más grandes genios que el cine ha conocido, Orson Welles, la película contribuyó como pocas al desarrollo de la fotografía cinematográfica y el sonido. Años más tarde, otra película dirigida por Welles, Touch of evil (1958) (Sed de Mal), pudo haber redefinido por entero el arte del sonido de cine en caso de haberse editado tal y como Welles la concibió; …
  • 41.
    Fantasound Citizen Kane 1940 1941 … tal posibilidad, que se hizo evidente al ser encontrada la carta dirigida por Welles a los directivos de los Estudios Universal, que producían la película, después de la reedición que éstos hicieron para el estreno comercial de la obra. En fecha reciente, el editor Walter Murch hizo una nueva reedición de la película siguiendo las indicaciones dejadas por Welles, con el resultado de crear una pieza de culto para los amantes del cine.
  • 42.
    Fantasound Citizen Kane Grabacion Magnetica 1940 1941 1943 En os meses finales de la Segunda Guerra Mundial, un par de máquinas grabadoras de cintas (incautadas por una brigada especial del ejército norteamericano de los estudios de Radio Frankfurt) son enviadas a los Estados Unidos y comienza un proceso de investigación que concluye en la transmisión exitosa del primer programa radial grabado en cinta magnética en el año 1947.
  • 43.
    Grabación Magnética Comienza el desarrollo del Transistor 1943 1947 1947, el descubrimiento que mayor brecha abriría en el futuro de toda la tecnología de fabricación de cualquier tipo de aparato electrónico sería el realizado por los investigadores John Bardeen y Walter Brattain (de los laboratorios de Bell Telephone): el transistor.
  • 44.
    Grabación Magnética Comienza el desarrollo Disco LP del Transistor 1943 1947 1948 Además, deben ser destacados la introducción en el mercado de los discos micro-surco de 33 1/3 rpm., el conocido LP (por parte de Columbia Records, en 1948) y de 45 rpm., el “extended play” (por parte de RCA en 1949).
  • 45.
    Disco LP Grabación magnética Grabación de alta fidelidad experimental de video 1948 1948 1948 Ese mismo año marca el comienzo del rápido declive del disco de 78 rpm., ademas, la introducción de las cintas Scotch de acetato modelos 111 y 112 , con menor distorsión y menor ruido estático, potencian la grabación magnetica de alta fidelidad y abren el camino para la futura llegada del caseette de audio (proveniente de Phillips en 1962). También en 1948, un ingeniero de 3M (empresa especializada en la fabricación de adhesivos, abrasivos y sustancias relacionadas) propuso grabar video y sonido en una cinta, cosa que realizó de manera experimental.
  • 46.
    Grabación Procesamiento experimental de video sonoro (sampling) 1948 1948 También en ese mismo año, pero en París, el ingeniero de sonido y compositor Pierre Schaeffer, inaugura un nuevo campo de creación musical sólo posible gracias al desarrollo alcanzado por la tecnología electrónica de grabación y reproducción del sonido: la música concreta. Tanto la teoría acerca de una nueva música como las obras de Schaeffer estaban basadas en la reedición de grabaciones de sonidos captados en la naturaleza, en ambientes determinados o derivados de instrumentos musicales.
  • 47.
    Grabación Procesamiento experimental de video sonoro (sampling) 1948 1948 Los procedimientos principales para la mezcla eran la super-imposición, la reproducción en orden inverso, el rayado, el borrado, la alteración del tempo y cambios de volumen, entre otros, de modo que es generalmente aceptado que corresponde a Schaeffer el crédito por la invención del sampling.
  • 48.
    Grabación Procesamiento Sintetizador experimental de video sonoro (sampling) Y Nagra 1948 1948 1948 En Alemania, Werner Meyer-Eppler construye el primer prototipo de un sintetizador de la voz: el Vocoder. La salida al mercado de la primera grabadora de cinta autónoma de la marca Nagra facilita la realización de grabaciones de sonido directo, lo cual, junto con la reducción del tamaño y peso de las cámaras, la mejora en los lentes y en la película, es el paso inicial de la una posibilidad que terminará conduciendo a revoluciones estéticas como el cinema verité, el free cinema de los 60, el desarrollo del documental, el cine experimental y otras formas de realización independiente desde entonces y hasta hoy.
  • 49.
    Televisión comercial 1950 Aparece la televisión comercial y el cine pierde audiencia.
  • 50.
    Televisión comercial 1950 1951 En 1951 había casi diez millones de televisores en hogares de los Estados Unidos y la cifra continuaba en aumento. Semejante, y espectacular, crecimiento, fue entendido por los magnates del cine como una amenaza directa a la industria (no pocas veces, incluso, se llegó a avizorar su desaparición). Si bien al cine le resultaba imposible competir contra la imagen llevada hasta el hogar mismo (con todo lo que ello implica en cuanto a comodidad y el surgimiento de una suerte de nuevo lazo familiar).
  • 51.
    Televisión comercial 1950 1951 Después de que en 1951 los laboratorios Bell fabrican el primer transistor de germanio, tendrá lugar un aumento de la investigación en el área de la física del estado sólido, se acelera el proceso de miniaturización de los equipos, así como el aumento de su potencia y calidad de grabación o reproducción del sonido. De esta manera, ya en1952 fue comercializado un aparato para sordos que incluía, junto con dos tubos, un transistor, y en 1954 es presentado el primer radio portátil transistorizado, el Regency Regency TR1, hecho por Texas Instruments.
  • 52.
    Televisión Cinerama comercial 1950 1951 1952 La respuesta inmediata al surgimiento de la TV fue buscar la derrota del enemigo con las armas que este jamás poseería: el tamaño de la pantalla, la calidad del sonido multicanal y las prestaciones que el espectador espera cuando “sale”de casa.
  • 53.
    Cinerama (1952) Uno delos más impactante fue el Cinerama, sistema que había sido creado por el fotógrafo Fred Waller en 1939 más bien como una suerte de espectáculo de entretenimiento, pero al que las nuevas condiciones dieron nueva dirección y vida. Igualmente basado en el principio del anamorfismo. Sin embargo, el sistema era tremendamente caro, costoso de mantener, necesitaba proyectores con una enorme posibilidad de sincronismo (lo que no siempre sucedía, y entonces las imágenes montadas se veían corridas y confusas), de modo que apenas pasó de ser (como mismo ocurriera con el estreno de Fantasía, en 1941) una diversión pasajera.
  • 54.
  • 55.
    Televisión Cinerama CinemaScope comercial 1950 1951 1952 1953 La respuesta inmediata al surgimiento de la TV fue buscar la derrota del enemigo con las armas que este jamás poseería: el tamaño de la pantalla, la calidad del sonido multicanal y las prestaciones que el espectador espera cuando “sale”de casa. El primer momento de la contraofensiva fue el CinemaScope, sistema de pantalla ancha, cuya primera resentación fue hecha con la película The robe (1953), producida por el estudio 20th Century Fox y dirigida por Henry Koster.
  • 56.
    CinemaScope (1953) El CinemaScope,basado en un descubrimiento hecho a fines de los años veinte por el físico francés Henri Chrétien, utiliza lentes anamórficas para comprimir la imagen durante la grabación y luego proyectarla, sin que se pierdan las proporciones, con un ancho de pantalla 2 ½ veces más grande que el alto; en términos algo más técnicos, un ratio (proporción) de 2.35:1 en comparación con el 1.33:1 de la pantalla normal (diseño este último que, por cierto, fue otro de los aportes hechos al cine por Thomas Alva Edison)
  • 57.
    Formatos mas importanteshasta 1955 REDUCCION TECNOL L R DE RUIDO / SURROUN AÑOS FILM OGIA L LC Center RC Right SURROU SURROU LFE REDUCCION D MONO AUDIO ND ND DE DATOS Fantasound 1940 35mm 3-Track . X . X . X . . . . Analogu e Optical Cinerama 1952 Three 7-Track . X X X X X . X X . Analogu - 35mm e 1962 strips Magnetic Cinemascope 1953 35mm 4-Track . X . X . X X . . . Analogu - e 1967 Magnetic Todd-AO 1955 70mm 6-Track . X X X X X X . . . Analogu - e 1992 Magnetic
  • 58.
    Imax (1970) Las películasen 3D obligaban al público a utilizar unos espejuelos especiales, y apenas las hubo con algún valor artístico, de modo que han caído en el olvido más allá del artilugio. Otro sistema, el Aroma-Rama, introdujo olores en la sala mediante los conductos de aire acondicionado en el documental Behind the Great Wall (1959), al tiempo que el denominado Smell-Ovision conseguía lo mismo, pero perfumando las butacas. Sin embargo, tal vez sólo uno de tantos sistemas ha conseguido superar enteramente a la televisión e incluso al cine, tal y como éste es mayoritariamente conocido: el IMAX, de la corporación canadiense del mismo nombre, que hiciera su debut en el Pabellón Fuji de la Expo 70 que tuvo lugar en Osaka. El sistema ha conocido diversos desarrollos y existen las versiones Imax 3D, Imax Sólido e Imax HD. Es popular en museos, espectáculos y grandes parques temáticos.
  • 59.
    Videograbador profesional 1956 En cuanto a la reproducción de imágenes no hay dudas de que las dos momentos de mayor relevancia en el período son el proceso de expansión de la televisión y la invención de la videograbadora Ampex VRX-1000. www.cedmagic.com
  • 60.
    Videograbador Se expande y estandariza profesional El sonido Stereo (LP, Koss) 1956 Finales 50’s comienzo de los 60’s 30 de noviembre de ese año es transmitido, en la costa oeste de los Estados Unidos, el primer programa grabado en cintas para video.
  • 61.
    Videograbador Circuito profesional integrado 1956 1959 Para que fuera posible semejante potenciación del sonido, primero fue necesario superar la barrera del peso y las dimensiones de los equipos de reproducción, cosa ésta posible gracias a la otra invención que –junto con el transistorrevolucionaría la totalidad de la electrónica: el circuito integrado (creado en 1959, de manera independiente, por Jack Kilby y Robert Noyce)
  • 62.
    Videograbador Circuito Phillips Videograbador profesional integrado cassette domestico 1956 1959 1962 1963 Unos años más tarde, en 1963, Ampex lanzó al mercado la primera máquina doméstica para la reproducción de video el signature V.
  • 63.
    Videograbador Videograbador domestico Color y TC SMPTE 1963 1967 •A partir de la transmisión de los Campeonatos Mundiales de Esquí por la estación ABC (1967), con grabación a color de la señal de video en discos magnéticos, nuevamente de la mano de Ampex, son introducidos la repetición de escenas (instant replay), la cámara lenta y la acción congelada. •1967 se crea el código de tiempo SMPTE (Society of Motion Picture and Television Engineers)
  • 64.
    Videograbador Videograbador color Color U.matic 1967 1971 A partir de aquí llegarían, todas con autoría de SONY, la reproductora (1969) y la videograbadora en formato U-matic (1971), la reproductora en formato Betamax (1975) y la cámara grabadora de video para mercado doméstico (1980).
  • 65.
    Videograbador Videograbador Nagra con TC color Color U.matic 1967 1971 1971 •1971 aparece la primera Nagra con código de tiempo (Nagra IVS-TC)
  • 66.
    Nagra con TC Incorporación de Dolby A al Cine 1971 1971 Una de las más importantes soluciones al mejoramiento sonoro de las peliculas fue encontrada por el ingeniero de sonido Ray Dolby, creador de un algoritmo para la reducción de ruido grabado en cinta magnética que, luego de conquistar el mundo de la producción musical, hizo su entrada en el cine a fines de los 60 y ya en 1970 consiguió una mejora que permitió fabricar reproductores con Dolby A incorporado, lo cual permitía aplicar el algoritmo lo mismo a películas con sonido estéreo o monofónico, según estuviese equipada la sala. La primera película con sonido Dolby A fue el drama Jane Eyre (1971), dirigida por Delbert Mann, a la cual sucedería una verdadera prueba de fuego: A clockwork orange (1971), dirigida por Stanley Kubrick.
  • 67.
    Nagra con TC Incorporación Curva x de Dolby A al Cine 1971 1971 1972 Al año siguiente (1972) el estándar Dolby X-curve para salas de proyección y cuartos de mezcla, es aceptado por la Organización Internacional de Estándares (ISO) como la norma que sustituirá a la llamada “Curva Académica”, que había sido la referencia para el sonido de cine durante más de 30 años.
  • 68.
    Curva x Dolby Stereo Optico 1972 1976 1975 aparece el Dolby Stereo optico de 4 canales (LCRS) reemplazando el estándar mono. LCRS mix son codificados en Lt y Rt. Usa el formato Dolby A de reducción de ruido.
  • 69.
    Curva x Dolby Stereo Dolby Stereo Optico Optico 1972 1976 1977 En 1977, el sistema sería probado en otra película de impacto, esta vez por la necesidad de un sonido espectacular, como lo fue Star Wars, episodio IV, Una nueva esperanza.
  • 70.
    Curva x Dolby Stereo Dolby Stereo Laser Disc Optico Optico 1972 1976 1977 1978 Philips/MCA lanza al mercado el Laser Disc
  • 71.
    Laser Disc Dolby Surround 70 mm 1978 1979 Debuta el sistema Dolby Surround split channel de 6 canales en 70mm con la pelicula Apocalipsis now. Walter Murch fue el editor de imagen y de sonido de la película Apocalypse Now, en la cual compartio creditos con Mark Berger. Para esta pelicula diseñó, junto con Francis Ford Coppola, el director de la obra, el sistema de sonido que debía haber en las salas para una reproducción óptima, y que dicho sistema es lo que conocemos hoy como el 5.1, entonces será justo decir que estamos ante una de las personalidades más significativas para el desarrollo del sonido de cine y su uso creativo en los últimos treinta años.
  • 72.
    Dolby Surround Betacam CD Audio 70 mm 1979 1979 1982
  • 73.
    CD Audio THX 1982 1983
  • 74.
    CD Audio THX Dolby SR 35 mm 1982 1983 1987
  • 75.
    THX Dolby SR MIDI 35 mm 1983 1987 1991 Estandarización del formato simbólico MIDI (Musical Instrument Digital Interface).
  • 76.
    THX Dolby SR MIDI Pro Tools 1 35 mm 1983 1987 1991 1991 Digidesign saca al mercado una version mejorada de su producto Sound Tools bajo el nombre de Pro Tools
  • 77.
    Pro Tools 1 Dolby Digital 1991 1992 •En 1992, Dolby lanza un sistema de 6 canales digitales (Dolby Digital) para cine. Llamado comúnmente Dolby 5.1, el estreno se realiza con al película Batman Return.
  • 78.
    Dolby Digital DVD- Internet y MP3 1992 1993 Nace el DVD (Phillips- SONY, 1993) y nuevos paisajes de sonoridad, nuevas prácticas y usos sociales del sonido que enlazan con los primeros desarrollos de la radio y la televisión digital, así como con el crecimiento de las transmisiones audiovisuales o de sonido a través de Internet (también desde 1993, y con todo lo que esto último implica en cuanto al surgimiento de formatos de compresión). Tanto el surgimiento del formato de compresión mp3 (MPEG Audio Layer 3, definido por el Motion Picture Experts Group y desarrollado por el Instituto Fraunhofer, Alemania, 1992). Aunque hoy nos parezca que es algo de toda la vida, Internet comenzó a funcionar en el año 1993, y apenas unos años más tarde, gracias a la invención del formato de compresión mp3, la red mundial demostraría que uno de sus más acariciados usos es el intercambio (ilegal) de archivos de música.
  • 79.
    Dolby Digital DVD- Internet y MP3 Edición Digital no-lineal 1992 1993 1993 La digitalización de imagen y sonido hizo posible la creación del Avid Media Composer, primer sistema de edición no-lineal para cine que permitió trabajar en tiempo real (a 24 cuadros por segundo en la pantalla de la computadora). La primera película editada con esta plataforma Avid fue Lost in Yonkers (1993), dirigida por Martha Coolidge. Par de años más tarde, con The English Patient (1996, dirigida por Anthony Minghella), Walter Murch obtuvo el premio Oscar a la mejor edición de sonido y fue la primera película editada digitalmente en obtener una distinción de tal calibre.
  • 80.
    Edición Digital Audio DTS no-lineal Para Cine 1993 1993 1993: Se Crea DTS (Digital Theater System) sistema de 5.1 canales digitales de sonido desarrollado durante la producción de Jurassic Park, Apoyado por Steven Spielberg.
  • 81.
    Edición Digital Audio DTS Audio SDDS no-lineal Para Cine Para Cine 1993 1993 1993 Tambien aparece en el mercado el SDDS (Sony Dynamic Digital Sound) Formato de 8 canales de audio de 20 Hz a 20 Khz (L, Lc, C, Rc, R, Ls, Rs, LFE) aparecido con el estreno de “El ultimo gran heroe”.
  • 82.
    Dolby Digital EX 1999 •1999 Aparece Dolby Digital: Sorround EX con un tercer canal sorround, siendo Star Wars: Phantom Menace la primera película.
  • 83.
    Dolby Digital EX IPod 1999 2001 •Nace el más reciente formato de consumo masivo de audio el IPod de Apple
  • 84.
    Dolby Digital EX IPod 1999 2001 2006 Formatos actuales de sonido utilizados