DISEÑO DE EQUIPOS E INSTALACIONES



                                                                              TEMA 2

                           ESTIMACIÓN DE COSTES Y
                          RENTABILIDAD DE EQUIPOS
                                                                               INDICE
2.0. OBJETIVO .............................................................................................................................................................. 2.1

2.1. FUNDAMENTOS DE LA EVALUACIÓN DE INVERSIONES. .................................................................. 2.1
     2.1.1 FACTORES QUE AFECTAN A LA RENTABILIDAD DE LAS INVERSIONES. ................................... 2.1
2.2. ESTIMACIÓN DE COSTE FIJO DE CAPITAL ............................................................................................. 2.1
     2.2.1 ELEMENTOS PARA LA ESTIMACIÓN DEL COSTE DE CAPITAL FIJO DE UN PROCESO QUÍMICO2.1
     2.2.2 TIPOS Y PRECISIÓN DE LAS ESTIMACIONES........................................................................................ 2.3
     2.2.3 CAPITAL TOTAL INVERTIDO (T.I.C). ....................................................................................................... 2.4
     2.2.4 MÉTODOS RÁPIDOS DE ESTIMACIÓN. ................................................................................................... 2.5
         2.2.4.1 Coeficiente de Giro de Circulación ....................................................................................................... 2.5
         2.2.4.2 Coeficiente de Inmovilización Unitario .................................................................................................. 2.5
         2.2.4.3 Método De Williams ................................................................................................................................ 2.6
     2.2.5 MÉTODOS DE ESTIMACIÓN BASADOS EN EL COSTE DE EQUIPOS. MÉTODOS FACTORIALES.2.6
         2.2.5.1 Método De Lang ...................................................................................................................................... 2.6
         2.2.5.2 Método De Hand...................................................................................................................................... 2.6
         2.2.5.3 Método De Cran ...................................................................................................................................... 2.7
         2.2.5.4 Método De Chilton................................................................................................................................... 2.7
     2.2.6 ESCALACIÓN DE COSTES POR FECHA DE EJECUCIÓN...................................................................... 2.9
     2.2.7 PRECISIÓN Y ERROR EN LA ESTIMACIÓN...........................................................................................2.10
     2.2.8 COSTES DE INSTALACIÓN. ......................................................................................................................2.10
2.3. ESTIMACIÓN DE LOS COSTES DE PRODUCCIÓN. ...............................................................................2.11
     2.3.1 VALORACION PORCENTUAL DE LOS COSTES DE PRODUCCIÓN. ...............................................2.12
2.4. MEDIDAS DE LA RENTABILIDAD...............................................................................................................2.12
     2.4.1 RELACIONES DE INTERES COMPUESTO..............................................................................................2.12
     2.4.2 CÁLCULO DE LA RECUPERACIÓN DE LA INVERSIÓN.....................................................................2.13
     2.4.3 CONCEPTOS SOBRE RECUPERACIÓN DE LA INVERSION...............................................................2.14
2.5. ESTIMACION DETALLADA DE EQUIPOS.................................................................................................2.15
     2.5.1 TUBERIAS. ....................................................................................................................................................2.15
     2.5.2 BOMBAS. .......................................................................................................................................................2.17
     2.5.3 MOTORES......................................................................................................................................................2.18
     2.5.4 RECIPIENTES A PRESION..........................................................................................................................2.18
     2.5.5 COLUMNAS DE CONTACTO. ...................................................................................................................2.20
     2.5.6 INTERCAMBIADORES DE CALOR..........................................................................................................2.21
     2.5.7 EQUIPOS VARIOS........................................................................................................................................2.24
2.6. EJEMPLOS Y PROBLEMAS............................................................................................................................2.25

2.7. CUESTIONES Y PROBLEMAS DE EXAMENES........................................................................................2.27
     2.7.1 EXAMEN 29-01-97........................................................................................................................................2.27
     2.7.2 EXAMEN 03-09-97........................................................................................................................................2.27
     2.7.3 EXAMEN 03-02-98........................................................................................................................................2.27
     2.7.4 EXAMEN 04-09-98........................................................................................................................................2.28
     2.7.5 EXAMEN 28-11-98........................................................................................................................................2.28

ESTIMACIÓN DE COSTES Y RENTABILIDAD DE EQUIPOS                                                                                                                     2.1
DISEÑO DE EQUIPOS E INSTALACIONES

    2.7.6 EXAMEN 05-02-99........................................................................................................................................2.29
    2.7.7 EXAMEN 04-09-99........................................................................................................................................2.29
                                                               INDICE DE FIGURAS
Figura 1.- Tipo y precisión de las estimaciones............................................................................................ 2.3
Figura 2.- Capital Total Invertido.................................................................................................................... 2.4
Figura 3.-COSTE DE LA PLANTA POR CAPACIDAD ANUAL Y VENTAS ANUALES POR T.IC. (MM$).2.5
Figura 4.- EXPONENTES DE WILLIAMS PARA EQUIPOS ....................................................................... 2.6
Figura 5.- EXPONENTES PARA REGLA DE WILLIAMS APLICADA A DIVERSOS PROCESOS ........ 2.6
Figura 6.- Factores de Hand.......................................................................................................................... 2.7
Figura 7.- FACTORES DE CRAN ................................................................................................................. 2.7
Figura 8.-FACTORES DE CHILTON ............................................................................................................ 2.8
Figura 9.- Metodo de PETERS & TIMMERHAUS........................................................................................ 2.8
Figura 10.-INDICE DE PRECIOS AL CONSUMO ....................................................................................... 2.9
Figura 11.- MARSHALL & SWITH EQUIPMENT COST INDEX ............................................................... 2.10
Figura 12:-MARSHALL & SWITH ANUAL INDEX ..................................................................................... 2.10
Figura 13.- RESUMEN................................................................................................................................. 2.11
Figura 14.- Costes de Producción............................................................................................................... 2.11
Figura 15.- Calculo de la recuperación de la inversión .............................................................................. 2.13
Figura 16. Coste de tuberías por número de equipo. J.S. Page................................................................ 2.15
Figura 17.- Costes de Tuberías, Peters & Timmerhaus............................................................................. 2.16
Figura 18.- Costes de bombas (1998) ........................................................................................................ 2.17
Figura 19.- Factores ..................................................................................................................................... 2.17
Figura 20.- Motores ...................................................................................................................................... 2.18
Figura 21.- Vasijas y columnas.................................................................................................................... 2.19
Figura 22 .- Corrección por material............................................................................................................ 2.19
Figura 23.- ESPESORES MÍNIMOS........................................................................................................... 2.19
Figura 24.- Vasijas Verticales a presión. Libras 1992 ................................................................................ 2.20
Figura 25.-Vasijas horizontales a presión. Libras 1992 ............................................................................. 2.20
Figura 26.- Coste de los platos.................................................................................................................... 2.20
Figura 27.- Cost of column packing (mid 1992)......................................................................................... 2.20
Figura 28 .- Coste de un intercambiador de calor (Coulson) ..................................................................... 2.21
Figura 29.- Factores I. C. (1)........................................................................................................................ 2.22
Figura 30.- Coste base Cambiador de calor (pts 1991) ............................................................................. 2.22
Figura 31.- Factores I.C. (2)......................................................................................................................... 2.22
Figura 32.- Factores I.C. (3)......................................................................................................................... 2.22
Figura 33.- Tipos de intercambiadores de Calor (TEMA) .......................................................................... 2.23
BIBLIOGRAFIA ESPECIFICA
1. CONCEPTUAL COST ESTIMATING MANUAL. John S. Page Ed Gulf P.C. 1996
2. ESTIMACION DE LOS COSTES DE INVERSION EN PLANTAS QUIMICAS. Ingeniería Quimica Sep,
   Oct, Nov 1991




ESTIMACIÓN DE COSTES Y RENTABILIDAD DE EQUIPOS                                                                                                           2.2
DISEÑO DE EQUIPOS E INSTALACIONES



  ESTIMACIÓN DE COSTES Y RENTABILIDAD DE EQUIPOS
2.0. OBJETIVO
        1.-      Conocer los CONCEPTOS CONTABLES a tener en cuenta en la elaboración de un
                 proyecto.

        2.-      Estimar el CAPITAL TOTAL INVERTIDO en un diseño

        3.-      Estimar el capital de funcionamiento o COSTES DE FABRICACIÓN.

        4.-      Conocer como debemos valorar la INVERSIÓN INICIAL con el tiempo.

        5.-      Valorar la RENTABILIDAD de una instalación


2.1. FUNDAMENTOS DE LA EVALUACIÓN DE INVERSIONES.

2.1.1 FACTORES QUE AFECTAN A LA RENTABILIDAD DE LAS INVERSIONES.

         1.      Coste instalado de la inversión fija. CAPITAL TOTAL INVERTIDO
                 Es el factor más importante, es el dinero que nos cuesta instalar la industria. Es
                 fundamental la ESTIMACION realizada y el grado de precisión de esta.
         2.      Capital de Trabajo. COSTES DE FABRICACIÓN.
                 Es el dinero necesario invertir para producir. Son los fondos o el factor de Inversión
                 líquida.
        3.       Período de Construcción
        4.       Costes iniciales de arranque
        5.       Predicción del volumen de ventas
        6.       Predicción del precio del producto
        7.       Flujo de Costes durante la vida del producto
        8.       Vida económica
        9.       Vida efectiva de depreciación
        10.      Valor de recuperación de las instalaciones fijas
        11.      Método de depreciación
        12.      Tasa de recuperación mínima aceptable
        13.      Impuestos
        14.      Inflación
        15.      Condiciones generales del negocio


2.2. ESTIMACIÓN DE COSTE FIJO DE CAPITAL
Al estimar el coste fijo de capital hay que tener en cuenta un número elevado de factores. No solo
debemos tener en cuenta el precio de los equipos instalados, sino también todos los gastos asociados a
la construcción.

También es muy importante conocer cual es el grado de error en la estimación, para poder realizar una
buena valoración económica.

En la siguiente tabla se desglosan los conceptos que forman parte de la estimación del capital fijo.

2.2.1 ELEMENTOS PARA LA ESTIMACIÓN DEL COSTE DE CAPITAL FIJO DE UN PROCESO
QUÍMICO
1.     TERRENO.

ESTIMACIÓN DE COSTES Y RENTABILIDAD DE EQUIPOS                                                         2.1
DISEÑO DE EQUIPOS E INSTALACIONES

2.    DESARROLLO DEL SITIO
      Desmonte y nivelación
      Carreteras de acceso e interiores
      Cercas, zonas de estacionamiento
      Muelles, embarcaderos, zonas de carga
      Instalaciones recreativas, paisaje
3.    EDIFICIOS PARA EL PROCESO
      Estructuras, escaleras, grúas,...
      Nave de fabricación.
      Oficinas
      Almacenes
      Taller de Mantenimiento
      Laboratorio de control
      Laboratorio de Investigación (I+D)
      Vestuarios
4.    SERVICIOS DE EDIFICIOS
      Calefacción, aire acondicionado
      Tuberías, instalación eléctrica, teléfonos
      Sistema contra incendios y seguridad física
5.    EQUIPOS DE PROCESO

      (CONFORME AL DIAGRAMA DE FLUJO VERIFICADO)

6.    EQUIPOS QUE NO SEAN DE PROCESO
      Muebles de oficina y ofimática
7.    ACCESORIOS DE PROCESAMIENTO
      Tuberías y soportes, recubrimientos
      Válvulas y conexiones
      Instrumentación
      Tableros de instrumentos, sala de control
8.    SERVICIOS
      Planta de calderas
      Tratamiento de aguas, Almacenamiento
      Planta de aire
      Salida de efluentes
      Alcantarillado
      Tratamiento de desechos
9.    EQUIPOS DE MANIPULACIÓN DE MATERIAS PRIMAS Y PRODUCTOS
      Transportes y almacenes
10.   DIVERSOS
      Catalizadores
      Fletes
      Impuestos y seguros
11.   COSTOS DE INGENIERÍA
      Ingeniería de proyectos
      Ingeniería de costos
12.   GASTOS DE CONSTRUCCIÓN




ESTIMACIÓN DE COSTES Y RENTABILIDAD DE EQUIPOS                 2.2
DISEÑO DE EQUIPOS E INSTALACIONES



2.2.2 TIPOS Y PRECISIÓN DE LAS ESTIMACIONES

                          CLASIFICACION DE LA A.A.C.E.
                       (American Asociation of Cost Engineers)
     TIPO DE ESTIMACION            ERROR %                OBJETO                 TIEMPO
    Orden de Magnitud             40 a 50       Estudio de rentabilidad        Muy Rápida
    Estudio                       25 a 40       Diseño Preliminar              Rápida
    (Factored estimated)
    Preliminar                    15 a 25       Aprobación de Presupuesto      Media
    (Budget Author. Est.)
    Definitiva                    10 a 15       Control de Construcción        Lenta
    (Proyect Control Est.)
    Detallada                     5 a 10        Contratos "Llave en mano"      Muy Lenta
    (Firm Estimate)


                             Figura 1.- Tipo y precisión de las estimaciones


      Características principales de cada tipo de estimación.

-     Orden de Magnitud
      Estimación rápida basada en otras instalaciones similares. Se utiliza en estudios de viabilidad y
      proporciona una base sobre las decisiones a tomar.

-     Estudio
      Combina la estimación del orden de magnitud con factores específicos del trabajo en curso,
      equipamiento básico, cimentaciones, instalaciones auxiliares,...
      Sirve de base para la elección del proceso.

-     Preliminar
      Sirve de base para la captación de fondos. Se basa en los siguientes documentos:
      #       Lista de equipos con tipos y dimensiones (equipo principal y auxiliar).
      #       Examen del coste de emplazamiento.
      #       Diagramas de flujo globales del proceso.
      #       Desarrollo del enclave escogido.

-     Definitiva
      Es una estimación preliminar a la que se le añaden detalles adicionales de costes. Se basa en:
      #        Lista de equipos con tipos y dimensiones (equipo principal y auxiliar).
      #        Examen del coste de emplazamiento.
      #        Planos globales preliminares de la planta.
      #        Recuentos de materiales (tuberías, electricidad, instrumentos, etc)
      #        Diagramas de flujo globales del proceso.
      #        Examen del desarrollo del enclave escogido, incluyendo basuras e infraestructuras.

-     Detallada
      Se realiza únicamente para proyectos llave en mano y una vez finalizada la ingeniería de detalle.




ESTIMACIÓN DE COSTES Y RENTABILIDAD DE EQUIPOS                                                  2.3
DISEÑO DE EQUIPOS E INSTALACIONES


2.2.3 CAPITAL TOTAL INVERTIDO (T.I.C).
T.I.C. son las siglas de "Total Investment Cost", también denominado "Total Capital Investment" o
"Capital Total Invertido". Se puede decir que el proyecto es habitualmente superior al coste total de las
plantas de proceso englobadas en los límites de batería, puesto que tienen que tener en cuenta:
instalaciones auxiliares (vapor, aire, agua, etc.), almacenes, oficinas, ingeniería, supervisión de
construcción, posibles contingencias, etc.
La estructura del T.I.C. se puede observar en la Figura 2. El coste total se puede dividir en costes
directos e indirectos. Los costes directos son debidos a elementos concretos de la instalación, por eso a
veces se le denomina también capital físico. Dentro de éstos se suelen distinguir tres partidas equipo,
materias y subcontratos.
La partida de equipo, denominada también maquinaria y aparatos, incluye todos los elementos
mecánicos (bombas, compresores, turbinas, ...) y de calderería (reactores, columnas, intercambiadores,
...) necesarios para el perfecto desarrollo del proceso.
La partida de materiales incluye las subpartidas de instrumentos (medidores, DCS, válvulas de control,
analizadores, ...), electricidad (CCM s, subestación, generadores de emergencia, cableado, ...) y tuberías
(tubo, válvulas, soportes, bridas, ...).
Los subcontratos son elementos en los cuales no es fácil, ni lógico, separar la mano de obra de los
materiales. Se incluye, por tanto, montaje de equipos y materiales, obra civil, estructuras, aislamiento y
pintura.
Los costes indirectos son aquéllos que, siendo necesarios para la ejecución del proyecto, no se
particularizan en elementos tangibles.
Incluyen el coste de la licencia del: proceso, el transporte de los equipos y materiales a pie de obra, el
coste de la ingeniería básica y de detalle realizada en el proyec+to, la supervisión de construcción y
puesta en marcha, etc.
Habitualmente, cuando se realiza la estimación del T.I.C., se excluye el coste del terreno que
normalmente es propiedad de la empresa que quiere realizar la planta, siendo una inversión ya
contabilizada por ésta.


                                     Figura 2.- Capital Total Invertido
                                           EQUIPO
                                                                Instrumentos

                    C. Directos          MATERIALES              Electricidad               Montaje

                                                                  Tuberías
                                                                                          Obra Civil

                                                                                          Estructuras
                                         Subcontratos
      T.I.C.
      Total                                                                               Aislamiento
   Investment
      Cost                                                                                  Pintura
                                              Licencias

                                              Transporte
                     C. Indirectos
                                              Ingeniería

                                            Contingencia




ESTIMACIÓN DE COSTES Y RENTABILIDAD DE EQUIPOS                                                    2.4
DISEÑO DE EQUIPOS E INSTALACIONES

2.2.4 MÉTODOS RÁPIDOS DE ESTIMACIÓN.

2.2.4.1 Coeficiente de Giro de Circulación
        Consiste en multiplicar el valor de ventas anuales por un factor que se estima aproximadamente
        en 1.03. Ver Figura 3

        Figura 3.-COSTE DE LA PLANTA POR CAPACIDAD ANUAL Y VENTAS ANUALES POR
                  T.IC. (MM$).
               Compuesto                       Q (t/a)        $ ventas/$TIC     $TIC/Q
               Acetaldehído                     50                1,8           410
               Acido acético                    20                1,7           440
               Acetona                          200               3,4           140
               Acrilonitrilo                    300               1,4           560
               Alúmina                          100               1,9            430
               Sulfato alumínico                25                1,5            130
               Amoníaco                         330               0,63           130
               Nitrato amónico                  300               4,6           28
               Fosfato amónico                  250               2,9           28
               Sulfato amónico                  300               3,7           22
               Benceno                          260               8,1           51
               Butadieno                        250               2,9           140
               Butanol                          100               1,4           480
               Caprolactama                     45                1,6           l. 100
               Tetracloruro de carbono          30                1,1           420
               Ciclohexano                      100               9,0           61
               Difenilamina                     10                2,0           1.250
               Etanol                           30                0,14          2.500
               Etanoamina                       25                6,1           360
               Etilbenceno                      20                0,63          700
               Etil éter                        35                5,7           160
               Oxido de etileno                 200               1,0           700
               Glicerina                        35                2,2           810
               Peróxido de hidrógeno            200               2,5           180
               Isopropanol                      150               2,5           240
               Anhídrido maleico                50                5,4           200
               Metanol                          330               0,93          ll
               Metilisobutil cetona             25                1,8           400
               Acido nítrico                    200               4;l           46
               Paraxileno                       20                0,24          1.500
               Fenol                            200               2,1           280
               Acido fosfórico                  20                2,2           270
               Polietileno                      20                0,38          1.800
               Polipropileno                    20                0,32          2.800
               PVC                              200               2,7           370
               Propileno                        20                1,9           180
               Estireno                         500               5,0           ll
               Dióxido de titanio               50                0,58          2.800
               Urea                             200               2,4           84
               Acetato de vinilo                200               1,9           420
               Cloruro de vinilo                500               3,3           320

2.2.4.2 Coeficiente de Inmovilización Unitario
        Consiste en multiplicar el coeficiente de inmovilizado unitario por la capacidad de fabricación
        deseada. Ver Figura 3




ESTIMACIÓN DE COSTES Y RENTABILIDAD DE EQUIPOS                                                 2.5
DISEÑO DE EQUIPOS E INSTALACIONES


2.2.4.3 Método De Williams
        Está basado en la relación de costes entre      dos plantas o equipos de capacidad, potencia o
        volumen diferente. Sigue la ecuación:
                                       Donde:
              Ca          P            Ca y Cb:          Costes de las plantas o equipos respectivamente
                    = ( a )n           Pa y Pb:          Capacidades o parámetros característicos de las
              Cb          Pb                                     plantas o equipos respectivamente
                                       n                 Exp de Williams de tablas generalmente 0.6


Figura 4.- EXPONENTES DE WILLIAMS PARA EQUIPOS                       Figura 5.-  EXPONENTES PARA
Clase de aparato (y parametro funcional)             Exponente       REGLA DE WILLIAMS APLICADA A
                                                                     DIVERSOS PROCESOS
Aspiradores gas (caudal)                                 0,87        Tipo de planta                  n
Bombas (caudal)                                       0,52-0,76      Oxido de etileno              0,79
Cambiadores de calor (superficie de calefacción)          0,6        Etanol                         0,6
Cambiadores de ion (volumen)                          0,70-0,80      Estireno                      0,68
Colectores de polvo (caudal)                             0,84        Butadieno                     0,59
Compresores (caudal)                                     0,73        Coquización de petróleo       0,58
Cristalizadores (volumen)                             0,80-0,85      Formaldehído                  0,58
Depósitos (volumen)                                      0,65        Benceno                       0,61
Desintegradores mecánicos (potencia y capacidad       0,60-0,72      Acido nítrico                 0,56
de producción)                                                       Oxígeno                       0,64
Espesadores (sedimentadores) (superficie libre)       0,30-0,72      Acetileno                     0,75
Evaporadores (superficie de calefacción)              0,50-0,70      Metanol                       0,83
Filtros (superficie de filtración)                    0,58-0,66      Alcohol butílico              0,55
Hidroextractores y centrífugas (diámetro de cesta)        1          Alcohol isopropílico           0,6
Mezcladoras (volumen y potencia)                      0,35-0,70      Sosa                          0,35
Secaderos: superficie de carga'(1);                      0,9         Acido fosfórico               0,58
Soplantes (caudal)                                    0,30-0,60      Nitrato amónico               0,54
Tamizadoras (superficie de tamizado)                  0,28-0,80      Urea                          0,59
Torres (diámetro)                                     0,72-1,20      Acido sulfúrico               0,62
Transportadores y elevadores (longitud o              0,47-0,89      Amoniaco                      0,74
distancia)
                                                                     Etileno                       0,58


2.2.5 MÉTODOS DE ESTIMACIÓN BASADOS EN EL COSTE DE EQUIPOS. MÉTODOS
FACTORIALES.

2.2.5.1 Método De Lang
        El coste de la planta es un múltiplo del coste del equipo.

                                         C = F*∑ E

Donde:
         C: Coste de la planta                     F = 3.10 plantas de sólidos
         F: Factor de Lang                         F = 3.63 plantas mixtas
         E: Coste de equipos                       F = 4.74 plantas de fluidos


2.2.5.2 Método De Hand
        Consiste en aplicar el método de Lang de forma individual a cada aparato:

ESTIMACIÓN DE COSTES Y RENTABILIDAD DE EQUIPOS                                                  2.6
DISEÑO DE EQUIPOS E INSTALACIONES


    C = ∑( f i * E i )                                           Figura 6.- Factores de Hand
                                                                          Equipo                   Factor
                                                       Mezclador                                     2
Ver factores de Hang en la Figura 6
                                                       Soplantes y ventiladores (motor incluido)    2,5
                                                       Centrífugas (proceso)                         2
2.2.5.3 Método De Cran                                 Compresores:
                                                         Centrífugos, con motor (motor excluido)      2
  C = [ ∑( E * F D )+ I·F I ]·( 1+ F N )                 Con turbina de vapor (turbina incluida)      2
                                                         Alternativos, vapor y gas                   2,3
                                                         Con motor (motor excluido)                  2,3
Donde:                                                 Eyectores (unidades de vacío)                 2,5
         E:     Coste del equipo                       Hornos (unidades paquete)                      2
         FD:    Factor del coste directo que
                depende del tipo de equipo y           Cambiadores de calor                          4,8
                material                               Instrumentos                                  4,1
         I:     Coste de instrumento                   Motores, electricidad                         8,5
         FI:    Factor del coste directo para          Bombas:
                instrumentos.                            Centrífugas con motor (motor excluido)       7
         FN:    Factor de coste indirecto                Con turbina de vapor (turbina incluida)     6,5
                                                         De desplazamiento positivo (motor            5
 Figura 7.- FACTORES DE CRAN                             excluido)
 Equipo                                      Factor    Reactores- el factor es aprox.
                                                       equivalente al tipo de equipo
 Agitadores acero al carbono                  l,3
                                                       Refrigeración (unidad paquete)                2,5
 Agitadores acero inoxidable                  1,2
                                                       Tanques:
 Mezcladores                                  1,3
                                                         Proceso                                     4,1
 Soplantes                                    1,4
                                                         Almacenamiento                              3,5
 Calderas                                     1,5
                                                         Prefabricados y montados en campo            2
 Centrífugas, acero al carbono                1,3
                                                       Torres (columnas)                              4
 Aerorrefrigerantes, acero al carbono         2,5
 Camb. de calor, carcasa y tubos SS           1,9
 Camb. de calor, carcasa y tubos CS/SS        2,1
 Camb. de calor, carcasa y tubos CS/Al        2,2


2.2.5.4 Método De Chilton
El método de Chilton parte del valor del equipo instalado y pondera el valor del resto de costes de la
instalación por unos factores medios. Ver Figura 8

Otros métodos factoriales como el de PETERS AND TIMMERHAUS combinan el método de Hand y el
de Chilton, pues mantienen la clasificación de Lang de procesos de sólidos, líquidos o mixtos y parten del
coste del equipo instalado. Sus resultados se resumen en la tabla de la Figura 9




ESTIMACIÓN DE COSTES Y RENTABILIDAD DE EQUIPOS                                                     2.7
DISEÑO DE EQUIPOS E INSTALACIONES


                                Figura 8.-FACTORES DE CHILTON
             Item Concepto                                        Factor      Concepto
                  1 Coste del equipo                                 1           1
                  2 Coste del equipo instalado                   1,40-2,20       1
                  3 Tuberías de proceso
                    Tipo de planta: sólidos                      0,07-0,10       2
                    Tipo de planta: sólidos/fluidos              0,10-0,30       2
                    Tipo de planta: fluidos                      0,30-0,60       2
                  4 Instrumentación
                    Automatización: poca o ninguna               0,02-0,05       2
                    Automatización: algo                         0,05-0,10       2
                    Automatización: completa                     0,10-0,15       2
                  5 Edificios y preparación del terreno
                    Tipo de planta: existente                        0           2
                    Tipo de planta: externa                      0,05-0,20       2
                    Tipo de planta: mixta                        0,20-0,60       2
                    Tipo de planta: interna                      0,60-1,00       2
                  6 Auxiliares (potencia, vapor, agua)
                    Extensión: ninguna                               0           2
                    Extensión: ampliación pequeña                0,00-0,05       2
                    Extensión: ampliación grande                 0,05-0,25       2
                    Extensión: nuevas                            0,25-1,00       2
                  7 Líneas exteriores
                    Unidad: integrada                            0,00-0,05       2
                    Unidad: separada                             0,05-0,15       2
                    Unidad: dispersa                             0, 15-0,25      2
                  8 Coste físico total (Suma conceptos 2-7)
                  9 Ingeniería y construcción
                    Complejidad: simple                          0,20-0,35       8
                    Complejidad: complicada                      0,35-0,50       8
                 10 Contingencia y beneficio del contratista
                    Proceso: completado                          0, 10-0,20
                    Proceso: sujeto a cambios                    0,20-0,30       8
                    Proceso: especulativo                        0,30-0,50       8
                 11 Factor de tamaño
                    Unidad: grande                               0,00-0,05       8
                    Unidad: pequeña                              0.05-0,15       8
                    Unidad: Planta piloto                        0,15-0,35       8
                 12 Coste total planta (Suma conceptos 8-11)

                           Figura 9.- Metodo de PETERS & TIMMERHAUS
Item                                                                Líquidos     Mixtos    Sólidos
Coste de Equipos                                                       CE
Instalación + Tuberías + Instrumentación + Sistema eléctrico +      1,55 CE      1,30 CE   0,95 CE
Edificios de proceso
Servicios + almacenes + construcción                                0,85 CE     0,90 CE    0,85 CE
Total coste físico (TCF)                                            3,40 CE     3,15 CE    2,80 CE
Costes de ingeniería + contratista + contingencias                  0,45 TCF    0,40 TCF   0,35 TCF
Coste total planta                                                  1,45 TCF    1,40 TCF   1,35 TCF
                                                                     4,93 CE     4,41 CE   3,78 CE

ESTIMACIÓN DE COSTES Y RENTABILIDAD DE EQUIPOS                                              2.8
DISEÑO DE EQUIPOS E INSTALACIONES



2.2.6 ESCALACIÓN DE COSTES POR FECHA DE EJECUCIÓN.
       Se utiliza para corregir el precio por motivos de inflación y sigue la ecuación:
                                         Se adjuntan, los indices del IPC base 1992 (100) por meses y
                                         los índices de Marshall & Swith de costes de equipos.
                   Ib
   Cb = Ca ( )                           Estos indices pueden actualizarse en INTERNET en www.INE.es
                   Ia                    y en www.Marshallswith.com



                               Figura 10.-INDICE DE PRECIOS AL CONSUMO
                                       Indice general nacional. base 1992


 Año     Ene.      Feb.       Mar.      Abr.     May.      Jun.       Jul.     Ago.      Sep.       Oct.     Nov.        Dic.
 1970    8,646     8,613     8,679     8,727     8,670     8,703     8,867     9,007     9,048     9,138     9,162      9,188
 1971    9,285     9,278     9,376     9,475     9,533     9,573     9,573     9,590     9,704     9,811     9,944     10,074
 1972   10,082    10,074     10,172    10,172   10,222    10,246    10,386    10,493    10,641    10,714    10,731     10,814
 1973   10,895    10,912     11,002    11,158   11,322    11,494    11,617    11,808    12,012    12,202    12,217     12,350
 1974   12,423    12,465     12,736    13,015   13,179    13,236    13,393    13,614    13,828    13,975    14,361     14,558
 1975   14,762    14,903     15,000    15,264   15,452    15,494    15,740    15,987    16,241    16,241    16,347     16,610
 1976   16,807    16,997     17,391    17,743   18,556    18,442    18,556    18,713    19,065    19,329    19,690     19,894
 1977   20,542    20,849     21,348    21,736   21,926    22,539    23,278    24,033    24,368    24,747    24,947     25,144
 1978   25,545    25,796     26,127    26,677   26,944    27,216    27,806    28,291    28,524    28,785    28,911     29,303
 1979   29,806    30,037     30,349    30,807   31,167    31,442    32,121    32,437    32,864    33,305    33,385     33,872
 1980   34,804    35,115     35,304    35,645   35,892    36,449    36,964    37,397    37,795    38,098    38,487     39,025
 1981   39,818    40,020     40,817    41,223   41,415    41,451    42,263    42,778    43,118    43,603    43,981     44,647
 1982   45,572    45,927     46,378    46,988   47,668    48,126    48,744    49,082    49,139    49,631    49,793     50,901
 1983   51,761    52,021     52,337    53,056   53,276    53,588    53,779    54,501    54,937    55,682    56,249     57,122
 1984   58,007    58,227     58,696    58,973   59,292    59,712    60,629    61,050    61,174    61,543    61,859     62,278
 1985   63,438    63,898     64,296    64,959   65,163    65,052    65,422    65,520    66,239    66,580    67,093     67,371
 1986   69,308    69,617     69,852    70,022   70,217    70,862    71,570    71,773    72,516    72,787    72,620     72,930
 1987   73,489    73,802     74,231    74,399   74,307    74,325    75,078    75,045    75,737    76,187    76,012     76,284
 1988   76,768    76,978     77,536    77,266   77,262    77,562    78,586    79,363    80,060    80,150    80,105     80,742
 1989   81,680    81,738     82,260    82,481   82,598    83,048    84,396    84,590    85,485    85,830    85,969     86,304
 1990   87,144    87,697     88,018    88,218   88,211    88,483    89,672    90,065    91,013    91,821    91,729     91,955
 1991   93,025    92,895     93,197    93,399   93,664    93,934    95,100    95,453    96,233    96,838    96,985     97,038
 1992   98,576    99,233     99,592    99,485   99,745    99,726    100,050   100,962   101,795   101,856   101,921   102,227
 1993   103,185   103,218   103,581   104,035   104,322   104,581   104,955   105,583   106,180   106,576   106,755   107,262
 1994   108,346   108,385   108,743   109,171   109,394   109,512   109,941   110,651   110,988   111,229   111,422   111,914
 1995   113,074   113,628   114,290   114,896   114,942   115,051   115,069   115,394   115,848   116,064   116,372   116,748
 1996   117,462   117,782   118,200   118,871   119,281   119,181   119,340   119,678   119,970   120,134   120,141   120,497
 1997   120,847   120,765   120,825   120,869   121,045   121,041   121,263   121,798   122,401   122,356   122,599   122,925
 1998   123,215   122,927   122,984   123,289   123,450   123,530   123,986   124,318   124,410   124,421   124,309   124,653
 1999   125,111   125,185   125,737   126,202   126,198   126,225   126,772   127,312   127,557   127,509   127,714   128,290
 2000   128,712   128,894   129,405   129,943   130,159   130,553   131,346   131,897   132,238   132,576   132,906   133,366
 2001   133,413   133,851   134,415   135,113   135,624   136,081   136,415   136,745   136,726   136,584   136,483   136,978




ESTIMACIÓN DE COSTES Y RENTABILIDAD DE EQUIPOS                                                                        2.9
DISEÑO DE EQUIPOS E INSTALACIONES



 Figura 11.- MARSHALL & SWITH EQUIPMENT COST                       Figura 12:-MARSHALL & SWITH
                     INDEX                                                  ANUAL INDEX
                       (l 926 = 100)                                   1987                 813.6
                                2nd Q l st Q      2nd Q                1988                 852.0
                                1999   1998        1998                1989                 895.1
M & S INDEX                    1065,0 1062,7      1061,8               1990                 915.1
Process industries,                                                    1991                 930.6
Process industries, average    1080,7   1078,8    1075,2               1992                 943.1
Cement                         1070,3   1067,8    1065,1               1993                 964.2
                                                                       1994                 993.4
Chsmical                       1063,7    1062     1057,4
                                                                       1995                1027.5
Clay products                  1067,2   1063,7    1062,9               1996                1039.2
Glass                           991,4    989,6     988,7               1997                1056.8
Paint                          1082,0   1079,7    1078,5               1998                1061.9
Paper                          1029,9   1027,8    1027,0
Petroleum product              1127,7    1126     1121,8
Rubber                         1155,8    1153     1150,6
Related industries
Electrical power               963,3 963,7        967,2
Mining, milling                1102,7 1099        1098,2
Refrigerating                  1268,9 1266,2      1263,8
Steam Power                    1038,3 1037,6      1036,8


2.2.7 PRECISIÓN Y ERROR EN LA ESTIMACIÓN.
El error de una estimación es función del error cometido en las estimaciones parciales y del número de
equipos que entran en la estimación. Si utilizamos el método de Lang la progresión de errores sigue la
teoría de errores según las formulas:



       C = ( ∑ E )* F                            δ2 = δ2 + δ2
                                                  C    E    F

Se pueden obtener las siguientes conclusiones
1. Para aparatos que aparezcan habitualmente en el diagrama de flujo, como bombas, cambiadores,
   depósitos, su coste individual no es necesario que sea conocido con mucha precisión. Tampoco son
   necesarias unas especificaciones muy detalladas.
2. Para aparatos que aparezcan menos frecuentemente, es necesario conocer su coste con mayor
   exactitud. Las mismas consideraciones se aplican a aparatos construidos en materiales poco
   comunes.
3. Para aparatos que aparezcan una sola vez, como reactores, etc., es necesario especificar el coste
   con suficiente exactitud, por lo que es conveniente solicitar oferta de estos equipos a suministradores
   capacitados para su realización.

2.2.8 COSTES DE INSTALACIÓN.
Los costes de instalación pueden valorarse por métodos muy diferentes entre los que destacan:
1. Coste De Mano De Obra
2. Coste De Instalación Por Unidad De Material
3. Coste De Instalación Como Porcentaje Del Coste De Compra
4. Coste De Transporte
5. Coste De Puesta En Marcha




ESTIMACIÓN DE COSTES Y RENTABILIDAD DE EQUIPOS                                                   2.10
DISEÑO DE EQUIPOS E INSTALACIONES


                                       Figura 13.- RESUMEN

  COSTE TOTAL DE LOS
  EQUIPOS INSTALADOS               =      COSTE COMPRA DE EQUIPOS
                                                +
                                          COSTE DE TRANSPORTE
                                                +
                                          COSTE DE INSTALACIÓN

  INVERSIÓN TOTAL
  DE CAPITAL                       =      CAPITAL FIJO
                                                +
                                          CAPITAL CIRCULANTE(10 - 20 %)




2.3. ESTIMACIÓN DE LOS COSTES DE PRODUCCIÓN.
Los Costes de Producción se desglosan en los siguientes conceptos


                               Figura 14.- Costes de Producción
COSTES DE PRODUCCIÓN               =          COSTE DE OPERACIÓN
                                                    +
                                              COSTE DE MATERIA PRIMA
                                                    -
                                              VALOR DE SUBPRODUCTOS

COSTE DE OPERACIÓN         =       COSTES FIJOS
                                   . Mano de obra directa (MOD)
                                   . Mantenimiento
                                   . Repuestos
                               +   CONSUMIBLES
                                   . Productos químicos
                                   . Catalizadores
                               +   SERVICIOS
                                   . Combustible
                                   . Electricidad
                                   . Agua
                               +   COSTES DE STAFF
                                   . Servicio técnico
                                   . Laboratorios, Control de Calidad
                                   . Dirección
                               +   GASTOS ADMINISTRATIVOS
                                   . Impuestos y seguros
                                   . Servicios centrales
                                   . Patentes y licencias
                                   . Relaciones públicas
                               +   COSTOS DE DISTRIBUCIÓN Y MERCADOTECNIA
                                   . Envíos
                                   . Recipientes y embalajes
                                   . Almacenes
                                   . Vendedores, gastos comerciales
                               +   DEPRECIACIÓN




ESTIMACIÓN DE COSTES Y RENTABILIDAD DE EQUIPOS                              2.11
DISEÑO DE EQUIPOS E INSTALACIONES

2.3.1 VALORACION PORCENTUAL DE LOS COSTES DE PRODUCCIÓN.
Se estima con la suma de los costes de produción Variables, más los fijos, más los costes de ventas y de
Investigación y desarrollo.

COSTE                                                         VALORES TIPICOS

COSTES VARIABLES                                       A
     1. Materias Primas                                Datos del diagrama de proceso
     2. Materias Auxiliares                            5 % de Gastos de Mantenimiento
     3. Servicios (electricidad, vapor, agua,…) Según diagrama de proceso
     4. Empaquetado y envío                            Despreciable
COSTES FIJOS                                           B
     1. Mantenimiento                                  5 al 10 % de capital fijo (TIC)
     2. Mano de Obra Directa (MOD)                     Según estimaciones
     3. Costes de Laboratorio                          20 % MOD
     4. Supervisión                                    20 % MOD
     5. Dirección de Planta                            50 % MOD
     6. Cargas de Capital                              15 % de TIC
     7. Seguros                                          1 % de TIC
     8. Impuestos Locales                                2 % de TIC
     9. Royalties                                        1 % de TIC
COSTES DE PRODUCCION DIRECTOS                          A+B
COSTES DE VENTAS +
             INVESTIGACION Y DESARROLLO                30 % (A+B) = C
COSTES TOTALES DE PRODUCCION                           A + B+ C

Los valores porcentuales indicados son una estimación media de la industria. Estos valores son muy
variables en función del tamaño de la empresa, características especiales del producto, etc. Por ejemplo
un producto intermedio necesario para una industria del mismo grupo, no tendrá gastos de ventas.

2.4. MEDIDAS DE LA RENTABILIDAD.
         Hay que relacionar el (T.I.C.) Capital total invertido, que se invierte al principio de la instalación
         con los Costes de Producción, que son una inversión continua y los Beneficios.

         Hemos de estimar el Retorno de la Inversión y maximizarlo para nuestra instalación.


2.4.1 RELACIONES DE INTERES COMPUESTO.

Si estimamos o conocemos:
        n=      Vida de la instalación
        i=      tasa de interés
        P=      Principal (capital en el presente)

Podemos estimar:

          F = P·( 1+ i )n                                                  1
                                                                  P = F·
                                                                        ( 1+ i )n
Donde:
        F=     Capital futuro
Relacionamos el capital presente conocido el valor en el futuro

Si conocemos los pagos anuales (A), el capital futuro (F) será:


ESTIMACIÓN DE COSTES Y RENTABILIDAD DE EQUIPOS                                                       2.12
DISEÑO DE EQUIPOS E INSTALACIONES



                  [ ( 1+ i )n - 1 ]
           F = A·
                         i
Podemos estimar el FACTOR DE RECUPERACION DEL CAPITAL como:

                    i( 1+ i )n
            A = P*
                   ( 1+ i )n - 1
Esta ecuación nos permite conocer el valor anual a considerar de una inversion inicial.


2.4.2 CÁLCULO DE LA RECUPERACIÓN DE LA INVERSIÓN.

                       Figura 15.- Calculo de la recuperación de la inversión



                                                                            Recuperación
                                                                            del terreno




                                    Tiempo de
                                    Recuperación



    Terreno
                                             Beneficio
    Inversión depreciable                                             Valor de la inversión no
                                              Amortización
    Capital de Trabajo                                                      amortizado




RECUPERACIÓN SOBRE LA INVERSIÓN ORIGINAL
Es la relación entre el beneficio promedio anual y la inversión inicial (TIC). Nos da el porcentaje de
recuperación sin tener en cuenta intereses

RECUPERACIÓN SOBRE LA INVERSION PROMEDIO
Idem pero teniendo en cuenta no solo la inversión inicial, sino la acumulada a través del tiempo.

TIEMPO DE RECUPERACIÓN
Es el tiempo en que los beneficios acumulados igualan a la inversión inicial.

TIEMPO DE RECUPERACIÓN INCLUYENDO INTERESES
Mismo concepto pero incluyendo los intereses en la amortización de capital.




ESTIMACIÓN DE COSTES Y RENTABILIDAD DE EQUIPOS                                                      2.13
DISEÑO DE EQUIPOS E INSTALACIONES


2.4.3 CONCEPTOS SOBRE RECUPERACIÓN DE LA INVERSION
VALOR FUTURO (Net Future Worth) NFW.
Es el beneficio neto obtenido en el año . Es el equivalente al CASH FLOW NETO

VALOR PRESENTE (Net Present Worth) NPW
Es el beneficio trasladado al momento de la inversión. Es el equivalente al DISCOUNTED CASH FLOW

                                                           NFW
                                              NPW =
                                                          (1 + i ) n

VALOR PRESENTE ACUMULADO

                                                             n=t
                                                                        NFW
                                      NPWACUMULADO = ∑
                                                             n =1      (1 + i ) n

RELACION DE RETORNO DE CAPITAL (Rate of Return) ROR

                                                    n

                                                   ∑      NFW
                                         ROR =     n =1
                                                                    * 100
                                                         C •n
TASA INTERNA DE RECUPERACION (Discounted Cash Flow Rate of Return) DCFRR
Es el valor del interés que cumple la ecuación:

                                                  n=t
                                                           NFW
                                             0=∑
                                                  i =1    (1 + r ) n

Es decir es el interés que iguala la amortización acumulada con el capital total invertido a fin de vida.




ESTIMACIÓN DE COSTES Y RENTABILIDAD DE EQUIPOS                                                       2.14
DISEÑO DE EQUIPOS E INSTALACIONES



2.5. ESTIMACION DETALLADA DE EQUIPOS
       Para cada equipo existen reglas específicas para realizar la estimación detallada de costes, en
       este punto se desarrollan reglas para los equipos más comunes que se desarrollarán en los
       capítulos específicos

2.5.1 TUBERIAS.
Ordenados de mejor a peor:
a.-      Cotización de precio detallada.
b.-      Método "N" de Dickson
c.-      Cotización de precio por peso de tipos específicos de tuberías
d.-      Cotización de precio por costo de Junta
e.-      Cotización de precio por unidades de equipos con tuberías
f.-      Cotización de precio por porcentaje del valor del equipo
g.-      Cotización de precio por porcentaje de los costos instalados totales de la planta.
Como ejemplos de estimación detallados de costes de tuberías tenemos los costes de tuberías e
instalación dados en el Peters & Timmerhaus gráficas de 14.3 a 14.34. Ver Figura 17

Como estimación de precios por unidades de equipos podemos utilizar las gráficas de Cost Estimating
Manual de John S. Page. Ver Figura 16
                  Figura 16. Coste de tuberías por número de equipo. J.S. Page




ESTIMACIÓN DE COSTES Y RENTABILIDAD DE EQUIPOS                                               2.15
DISEÑO DE EQUIPOS E INSTALACIONES


                 Figura 17.- Costes de Tuberías, Peters & Timmerhaus.




ESTIMACIÓN DE COSTES Y RENTABILIDAD DE EQUIPOS                          2.16
DISEÑO DE EQUIPOS E INSTALACIONES



2.5.2 BOMBAS.
       Para determinar el coste de una bomba se emplea una expresión de la forma:

           C = Cb· f d· f m· f t· f   p

Donde:
         Cb =    Coste base
         fd =    factor característico por tipo de bomba
         fm =    factor de material de la bomba
         ft =    factor corrector por temperatura
         fp =    factor debido a la presion de aspiración

                Figura 18.- Costes de bombas (1998)                        Figura 19.- Factores
                                                                              Tipo                fd
                                                                  Proceso horizontal            1,00
                                                                  Proceso con doble             1,50
                                                                  guarnición y fluido
                                                                  intermedio
                                                                  Vertical en línea             0,50
                                                                  Accionada por turbina         0,80
                                                                  Química                     0,5 a 0,7
                                                                            Material             fm
                                                                  Acero al carbono              1,00
                                                                  Bronce                        1,25
                                                                  Acero al carbono/ acero       1,50
                                                                  inoxidable 316
                                                                  Acero inoxidable 316          1,80
                                                                  Hastelloy C                   2,80
                                                                      Temperatura (ºC)            ft
                                                                             < 150              1,00
                                                                            150-250             1,15
                                                                              >250              1,30
                                                                    Presión de aspiración         fp
                                                                              (bar)
                                                                              < 20              0,70
                                                                             20a40              1,00
                                                                             40a 70             1,30


                                                                  Estos precios incluyen el coste del
                                                                  motor
                                                                  Existen otros monogramas en los
                                                                  libros de referencia.




ESTIMACIÓN DE COSTES Y RENTABILIDAD DE EQUIPOS                                              2.17
DISEÑO DE EQUIPOS E INSTALACIONES


2.5.3 MOTORES.
       Coste de motores de baja tensión (3000 rpm) con forma constructiva B (horizontal con
       portacojinete) en funcion de potencia (CV)(miles de pts/CV) (1991)

                        Figura 20.- Motores                             Para otros tipos de motores se aplica
                                                                        factor de correción:

                                                                        ft = 1.05   para 1500 rpm, 4 polos
                                                                        ft = 1.50   para 1000 rpm, 6 polos
                                                                        ft = 1.10   para forma constructiva V
                                                                                    (vertical)

                                                                        Para motores de MEDIA TENSION
                                                                        (potencia > 200 CV) --> PEDIR
                                                                        OFERTA




2.5.4 RECIPIENTES A PRESION.

         Hay que calcular el peso del recipiente en funcion de Forma y Espesor. El código ASME da la
         siguiente ecuacion para el espesor:
                                             Donde:
                        P ′ • De                     e =      espesor en cm
            e =                     +c               P' =     presión de diseño más la presión de
                   σ • E − 0,6 P ′                            columna de líquido en Kg/cm2
                                                     De =     Diámetro exterior del cilindro en cm
         s =      Tensión máxima admisible del material a la temperatura de proyecto en Kg/cm2.
         E =      Eficiencia de soldadura
         c =      Sobreespesor de corrosión en cm

El peso se obtiene con la ecuación simplificada:

           W = 7 ,85·π·De·e( L + De )

Donde:
         W=      Peso en Kg
         e=      espesor en mm
         De =    Diámetro externo en metros
         L =     Altura o longitud total en metros

A este peso hay que añadirle el de los soportes y conexiones (Ver tabla)

El coste total se obtiene en función del coste unitario (Cu), el peso (W) y el factor debido al material (fm).

           C = Cu·W · f m



ESTIMACIÓN DE COSTES Y RENTABILIDAD DE EQUIPOS                                                         2.18
DISEÑO DE EQUIPOS E INSTALACIONES



 Figura 21.- Vasijas y columnas

                                                    Figura 22 .- Corrección por
                                                             material
                                                           MATERIAL
                                                    ASTM        AISI                  fm
                                                   SA 2SS C                            1
                                                  SA203 Ay D                          1,3
                                                    SA 357                             2
                                                    SA 240      304                   2,8
                                                    SA 240     340 L                   3
                                                    SA 240     310 S                  3,8
                                                    SA 240      316                   2,9
                                                    SA 240     316 L                  3,3
                                                    SA 240    316 (Ti)                3,1
                                                    SA 240      321                   2,7
                                                    SA 240      347                   2,9
                                                    SA 240      410                   2,4

                                                 Figura 23.- ESPESORES MÍNIMOS
                                                    Diámetro        Acero    Acero
                                                  exterior (mm)   carbono    inoxi-    Aluminio
                                                                   y baja    dable
                                                                  aleación
                                                    0-350           3         2           4
                                                   351-650          4         3           5
                                                  651-1.000         5          3          7
                                                 1.001-1.400         6         4          8
                                                 1.401-1.950         7         5          9
                                                 1.951-2.550         8         5         10
                                                 2.551-3.250         9         6         12
                                                 3.251-4.000        10         7         13
                                                 4.001-4.800        11         7         14
                                                 4.801-5.750        12         8         16
                                                 5.751-6.750        13         9         17
                                                 6.751-7.850        14        10         19
                                                 7.851-9.000        15        10         20


                                                 Estas tablas están dadas en pesetas
                                                 de 1991.

                                                 Podemos utilizar las tablas de costes
                                                 del COULSON que incluimos a
                                                 continuación:




ESTIMACIÓN DE COSTES Y RENTABILIDAD DE EQUIPOS                                         2.19
DISEÑO DE EQUIPOS E INSTALACIONES



  Figura 24.- Vasijas Verticales a presión. Libras    Figura 25.-Vasijas horizontales a presión. Libras
                       1992                                           1992




2.5.5 COLUMNAS DE CONTACTO.
Las columnas se calculan como el recipiente a presión del que están formadas mas el coste de los platos
o rellenos según corresponda. Se utilizan además de la Figura 24 las siguientes:


           Figura 26.- Coste de los platos
                                                           Figura 27.- Cost of column packing
                                                                              (mid 1992)
                                                                         Cost pounds/m
                                                        Size, mm                     25    38      50
                                                        Saddles, stoneware          720    530     500
                                                        Pall rings, polypropylene 560      340     210
                                                        Pall rings, stainless steel 1270   740     710




ESTIMACIÓN DE COSTES Y RENTABILIDAD DE EQUIPOS                                                   2.20
DISEÑO DE EQUIPOS E INSTALACIONES


2.5.6 INTERCAMBIADORES DE CALOR.
Podemos estimar el coste de un intercambiador de calor por métodos muy diversos, todos dependen del
area de intercambio y tipo de intercambiador. Siendo más precisa la estimación cuanto más datos de la
construcción del intercambiador utilicemos.
Así Utilizando la fuente del COULSON tenemos:

                  Figura 28 .- Coste de un intercambiador de calor (Coulson)




Podemos mejorar la estimación del siguiente modo. El coste de un intercambiador de calor se determina
a partir de la superficie calculada de intercambio, según gráfica que relaciona miles de pts/m2 vs
superficie en m2..

        El coste total se obtiene según:

                            C = Cb· f d· f ϕ· f l· f m· f t· f np· f   p




ESTIMACIÓN DE COSTES Y RENTABILIDAD DE EQUIPOS                                              2.21
DISEÑO DE EQUIPOS E INSTALACIONES

Donde:
       Cb =    Coste base
       fd =    factor característico por tipo de intercambiador          Figura 29.- Factores I. C. (1)
       fm =    factor de material                                               Tipo                 fd
       ft =    factor corrector por temperatura                                 AES                1,00
       fp =    factor debido a la presion entre carcasa y tubos
                                                                                AEM                0,87
       f℘ =    factor correctivo del diametro de tubo y de paso
                                                                                AEU                0,85
       fnp =   factor debido al número de paso de los tubos
Obtenemos el coste base de la siguiente gráfica (en pts de 1991)                AKT                1,20
                                                                                BES                0,92
  Figura 30.- Coste base Cambiador de calor (pts 1991)                          BEM                0,80
                                                                                BEU                0,75
                                                                                BKT                1,10
                                                                           Thermosiphon            1,35
                                                                          Numero de pasos           fnp
                                                                                  2                1,00
                                                                                  4                1,02
                                                                                  6                1,04
                                                                                  8                1,06
                                                                                 12                1,08
                                                                            Longitud (m)             fl
                                                                                 2,4               1,35
                                                                                 3,7               1,13
                                                                                 4,9               1,00
                                                                                 6,1               0,92
                                                                                 7,3               0,90
                                                                          Temperatura ( C)           ft
                                                                              t < '350             1,00
                                                                            350 < t < 550          1,08

                                        Figura 31.- Factores I.C. (2)
                                                         Presion                    fp
                                                           (bar)        50m       100m         500m
   Diametro (mm)          Paso (in)             ff          < 10        1,00       1,00         1,00
       19,2              Cuadrado: l          1,00         10-20        1,03       1,08         1,18
       19,2           Triangular: I 5/16      0,95         20-30        1,15       1,20         1,32
       19,2              Triangular: I        0,97         30-40        1,28       1,35         1,50
       25,4            Cuadrado: I I/4        1,07         40-65        1,67       1,75         1,93
       25,4            Triangular: I I/4      0,97         65-85        1,80       1,90         2,10
                                                          85-130        2,35       2,45         2,70
                                                         130-180        3,00       3,15         3,45



                                      Figura 32.- Factores I.C. (3)
                                    fm: Material Carcasa/ Mat Tubo
    Superficie   AC/AC AC/Cu AC/Mo AC/304 304/304 AC/316 AC/ Monel/ AC/ Ti                        Ti/Ti
        (m2)                                                   Monel Monel
        < 10       1    1,05   1,4  1,55      2,3      1,95     2,8   4,5  4,7                     11
       10-50       1    1,1   1,55  1,75     2,55      2,15    3,05   4,8  5,8                    12,2
      50-100       1    1,15  1,75  2,15      2,9      2,55    3,55   5,3  7,3                    13,9
     100-500       1    1,3   2,05   2,6      3,4       3      4,35   6,1  9,4                    16,3
    500- l.000     1     1,5  2,35  3,2      4,15      3,65    5,25   7,1  12                     19,1




ESTIMACIÓN DE COSTES Y RENTABILIDAD DE EQUIPOS                                                    2.22
DISEÑO DE EQUIPOS E INSTALACIONES


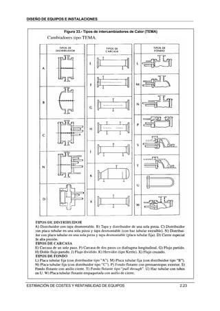
                 Figura 33.- Tipos de intercambiadores de Calor (TEMA)




ESTIMACIÓN DE COSTES Y RENTABILIDAD DE EQUIPOS                           2.23
DISEÑO DE EQUIPOS E INSTALACIONES


2.5.7 EQUIPOS VARIOS
                           Purchase cost of miscellaneous equipment,
Equipment                 Size unit, S   Size range Constant C,X       Index n    Comment
Agitators
Propeller               driver power, kW     5-75          1000          0.5     complete unit
Turbine                                                    3200          0.5
Boilers
Packaged up to 10 bar     kg/h steam       5-50 x 103       30           0.8     oil or gas fired
Pack. 10 to 60 bar                                          50           0.8
Centrifuges
Horizontal basket            dia, m        0.5 – 1.0      30000          1.3
Vertical basket                                           30000          1.0
Compressors
Centrifugal             driver power, kW    20-500         500           0.8     electric, max.
                                                                                 Press 50 bar
Reciprocating                                              700           0.8
Conveyors
Belt 0.5 m wide            length, m         2-40          1000         0.75
Belt 1.0 m wide                                            1500         0.75
Crushers
Cone                          t/Il          20-200         2000         0.85
Pulverisers                  kg/h                          1750         0.35
Dryers
Rotary                      area, m2         5 -.30        6000         0.45      carbon steel
Pan                                          2 - 10        4000         0.35
Evaporators
Vertical tube               area, m2        10-000        6000          0.53      carbon steel
Falling film                                              11000         0.52
Filters
Plate and frame             area, m2         5 -50         2300         0.60        cast iron
Vacuum drum                                  1-10          9000         0.60      carbon steel
Furnaces
Process                  heat abs, kW
cylindrical                                103 - 104       190          0.77      carbon steel
box                                        103 - 105       290          0.77       x2.0 for ss
Reactors
Jacketed                  capacity, m3       3 - 30       8000          0.40      carbon steel
agitated                                                  16000         0.45       glass lined
Tanks
Process                   capacity, m3
vertical                                    1 – 50         1250         0.60     atmos. press
horizontal                                  10-100         1500         0.60     carbon steel
Storage
floating roof                              50-8000         1500         0.55         x2.5 for
cone roof                                  50-8000         1200         0.55        stainless




ESTIMACIÓN DE COSTES Y RENTABILIDAD DE EQUIPOS                                          2.24
DISEÑO DE EQUIPOS E INSTALACIONES



2.6. EJEMPLOS Y PROBLEMAS

2.6.1.   Se desea estimar el coste de un intercambiador de calor de acero al carbono, del tipo carcasa y
         tubo con fondo flotante, con 150 psig de presión de diseño y un área de transmisión de calor de
         3500 sqft.
         a.-     Si el precio de un intercambiador similar de 1000 sqft de área de transmisión es de
                 14.400$ . Estimar el precio de este equipo.
         b.-     Si el intercambiador es de tubos de acero inoxidable y se desea una presión de trabajo
                 de 300 psig estimar el coste.
         c.-     Si el precio dado corresponde a 1987, ¿cuál será el precio actual?


2.6.2.   Estimar el coste de instalación de una tubería de 6 “ de diámetro de 100 m de largo con tapas
         soldadas en los extremos.
         a.-     Si la tubería se suministra en piezas de 20 pies.
         b-      Calcularlo si tenemos un coste de instalación de 1200 pts/m.

2.6.3.   Calcular el coste total de una bomba centrífuga si el coste de instalación es del 35 %. Las
         características de la bomba son:
         1.-     Bomba para solución salina de densidad 1.5 g/cc. de 15 m3 /hora. Elevando el producto
                 a 12 m.
         2.-     La bomba es de acero inoxidable 316 y tiene una presión de aspiración de 30 bares.

2.6.4.   Una torre de destilación tiene un coste instalado de 150.000 $.
         a.-     Estimar el coste anual si la vida útil se estima en 11 años.
         b.-     Ajustar el coste anual si se vende al fin de vida por 10.000 $

2.6.5.   Se ha realizado el trabajo preliminar de diseño de un proceso para recuperar un producto valioso
         de un efluente gaseoso. El gas será lavado con un disolvente en una torre empaquetada, el
         producto recuperado y el disolvente se separan por destilación y el disolvente enfriado y
         reciclado. Los equipos principales de la instalación de detallan seguidamente:
         1.-      Columna de Absorción: diámetro 1 m, altura de vasija 15 m , altura de empaquetado 12
                  m, Empaquetado de silla cerámica de 38 mm, vasija de acero al carbono, presión de
                  diseño 5 bar.
         2.-      Columna de recuperación: diámetro 1 m , altura de vasija 20 m, 35 platos, vasija y platos
                  de acero inoxidable, presión de operación 1 bar.
         3.-      Intercambiador de calor: tipo: convección forzada, tubos fijos, área 18,6 m2 , carcasa de
                  acero al carbono y tubos de acero inoxidable, presión de trabajo 1 bar.
         4.-      Condensador: Tubos fijos de 25.3 m2 de área carcasa y tubos de acero al carbono,
                  presión de operación 1 bar.
         5.-      Refrigerador de disolvente: tubos en U, área 10.1 m2 , tubos y carcasa de acero
                  inoxidable, presión de trabajo 5 bares.
         6.-      Depósitos de almacenamiento de producto y disolvente: cilíndricos de 35 m3 , acero
                  inoxidable
         Requisitos estimados de servicios.
                  Vapor                             200 kg/h
                  Agua de refrigeración. 5000 kg/h
                  Potencia eléctrica                100 kWh/d (360 MJ/d)
         Perdidas estimadas de disolvente: 10 kg/d . Precio 400 UKL/t
         Carga de la planta 95 %
         Estimar las necesidades de inversión de capital para este proyecto y los costes anuales
         de operación. (fecha 1992)


2.6.6.   Una planta produce 10.000 t /a de un producto. el rendimiento total es el 70 % (kg de producto
         por kg de materia prima). El coste de la materia prima es de 2000 pts/t y el precio de venta 7000


ESTIMACIÓN DE COSTES Y RENTABILIDAD DE EQUIPOS                                                    2.25
DISEÑO DE EQUIPOS E INSTALACIONES

         pts/t. Se estima que una modificación del proceso puede aumentar el rendimiento al 75 % con
         una inversión inicial de 7.000.000 pts y sin costes adicionales de operación. Es rentable la
         inversión. (interés anual 10 %).

2.6.7.  Se pretende construir una planta para producir un nuevo producto. La inversión inicial requerida
        es de 2500 M pts y el plan de inversión el siguiente:
                 año 1             200. M pts (coste de diseño)
                 año 2             1000. M pts (coste de construcción)
                 año 3             1000. M pts (coste de construcción)
                 año 4             300. M pts (capital de trabajo)
        La planta entrará en operación el año 4.
        Los costes fijos de operación son:
                 80 M pts por año hasta el año 9
                 100 M pts por año desde el año 9 al 13
                 110 M pts por año a partir del año 13
        los costes variables de operación son:
                 2000 pts por tonelada hasta el año 13
                 2500 pts por tonelada a partir del año 13
        El volumen de ventas previsto, el precio de venta, y el precio de las materias primas es de:
        Año               4      5      6     7     8       9    10    11     12    13     14    15  16
Volumen de ventas
      (1000 t)          100 105 110 120 130 140 150 165 180 200 180 160 150
  Precio de venta
    (1000 pts/t)         30     30     30    30    30      30    28    26     26    25     24    20  18
  Precio materia
 prima (1000 pts/t)      18     18     18    18    18      18    16    14     14    13     12    12  11
        Suponiendo una tasa de interés fija para todo el periodo del 8 % calcular:
        a.-      El cash flow por año.
        b.-      El valor futuro del proyecto
        c.-      El valor presente
        d.-      El tiempo de retorno de la inversión.




ESTIMACIÓN DE COSTES Y RENTABILIDAD DE EQUIPOS                                                 2.26
DISEÑO DE EQUIPOS E INSTALACIONES



2.7. CUESTIONES Y PROBLEMAS DE EXAMENES
2.7.1 EXAMEN 29-01-97
Disponemos del estudio económico de una planta química que tiene los siguientes datos:
Capital total invertido:        600 M pts       Mano de obra directa                    60 M pts
Costes de materias primas/año   300 M pts       Costes de servicios (electricidad,... ) 40 M pts
Valor Producto/año              1000 M pts      Interés bancario                        7%

C01.-   Determinar los costes totales de producción:
         A                   288 M pts                   B                  820 M pts
         C                   631 M pts                   D                  400 M pts

C02.-   Cual será la tasa interna de recuperación con 10 años de vida, considerando constante el valor
        de los gastos totales de producción y precio del producto durante los diez años.
         A                     27,3 %                      B                    41,2 %
         C                     14,7 %                     D otro.

C14.-   Estimar el precio en 1991 del siguiente intercambiador de calor de casco y tubo. Tipo AKT de
        100 m2 con tubos en dos pasos de 25,4 mm, configuración triangular con 1-1/4 in de paso y 4.9
        m de largo, con una presión de 25 bar, y temperaturas inferiores a 550 ºF, con carcasa de acero
        al carbono y tubos de Titanio.
          A                  300.000 $                  B                  45.000.000 pts
         C                 25.000.000 pts               D                  35.000.000 pts


2.7.2 EXAMEN 03-09-97
C01.- Disponemos del estudio económico de una planta química que tiene los siguientes datos:
        Capital total invertido:          600 M pts Mano de obra directa                 60 M pts
        Costes de materias primas/año     300 M pts Costes de servicios, electricidad,.  40 M pts
        Valor Producto/año                1000 M pt Interés bancario                     7%
       Si suponemos un periodo de amortización de 10 años, ¿qué capital tendremos que amortizar al
       año?.
         A                      60 M pts              B                  85,4 M pts
         C                     74,2 M pts            D                   97,6 M pts

C10.-   Estimar el precio en 1992 de una columna de absorción con las siguientes características:
        •       Diámetro =2 m
        •       Altura de vasija 15 m
        •       Altura de empaquetado 12 m
        •       Empaquetado tipo silla cerámica de 38 mm
        •       Material: Acero inoxidable
        •       Presión de diseño: 25 bar
          A                  50.000 libras             B                  75.000 libras
          C                 100.000 libras             D                 200.000 libras


2.7.3 EXAMEN 03-02-98
Disponemos del estudio económico de una planta química que tiene los siguientes datos:
Capital total invertido:         2500 M pts     Valor Mano de obra directa                250 M pts
Costes de materias primas/año    1500 M pts     Costes de servicios (electricidad,... )   40 M pts
Valor Producto/año               3500 M pts     Interés bancario                          8%
Valor de la planta a fin de vida 800 M pts      Beneficios/año                            800 M pts




ESTIMACIÓN DE COSTES Y RENTABILIDAD DE EQUIPOS                                                 2.27
DISEÑO DE EQUIPOS E INSTALACIONES

C01.-   Determinar los gastos de amortización de la planta si la vida estimada es de 10 años y el interes
        constante. :
         A                  317.3 M pts                  B                   250 M pts
         C                  253.3 M pts                 D                   372.6 M pts

C06.-   Estimar el precio en 1991 de una columna de relleno de 3 pies de diámetro y 20 pies de altura
        con una altura de 16 pies de relleno tipo silla intalox de gres de 1 in . La carcasa es de acero
        inoxidable.
          A                   85000 $                      B                   25000 $
          C                   55000 $                      D                  105000 $


2.7.4 EXAMEN 04-09-98
C01.- Estimar el coste de una columna de destilación con un diámetro de columna de 2 m, una altura
       de 20 m con 20 platos de tipo buble cup, construida toda ella en acero inoxidable AISI 304 y con
       presión de diseño de 2 bar.
        A                 110.000 libras                B              76.000 libras ± 10 %
        C             35 Millones pts ± 30 %            D                35.734.500 pts

P01.-   Calcular Los Gastos Totales de Producción (GTP), el Beneficio Industrial Bruto (BIB) y el tiempo
        en que se amortizaría la inversión inicial de una planta para la fabricación de un producto que se
        utiliza como producto intermedio de una industria de química fina de la misma propiedad y que
        absorbe toda la producción de la planta. La planta tiene los siguientes datos.
         Capital total invertido:         12000 M pts Mano de obra directa                  600 M pts
         Costes de materias primas/año 10000 M pts Costes de servicios                      300 M pts
                                                          (electricidad,... )
         Valor Producto/año               20000 M pts Interés aplicable                     10 %
         Inversiones futuras              10 % BIB        Dividendos de accionistas         20 % BIB
         Impuestos                        30 % BIB


2.7.5 EXAMEN 28-11-98
C01.- Disponemos del estudio económico de una planta química que tiene los siguientes datos:
Capital total invertido:              1600 M pts Costes totales de producción               820 M pts
Costes de materias primas/año         300 M pts     Costes de servicios (electricidad,... )  40 M pts
Valor Producto/año                    1400 M pts Interés bancario                              6%
         Cual será la tasa interna de recuperación con 10 años de vida, considerando constante el valor
         de los gastos totales de producción y precio del producto durante los diez años.
           A                    11,7 %                      B                     34.3%
           C                     8,1 %                     D                     68.4 %

C06.-   Estimar el precio en 1991 de una columna de relleno de 3 pies de diámetro y 20 pies de altura
        con una altura de 16 pies de relleno tipo silla intalox de gres de 1 in . La carcasa es de acero
        inoxidable.
          A                   85000 $                      B                   25000 $
          C                   55000 $                      D                  105000 $

P01.-   ESTUDIO PRELIMINAR
        Calcular los Gastos Totales de Producción (GTP), el Beneficio Industrial Bruto (BIB) y el
        tiempo en que se amortizaría la inversión inicial de una planta para la fabricación de un
        producto que se utiliza como producto intermedio de una industria de química fina de la misma
        propiedad y que absorbe toda la producción de la planta. La planta tiene los siguientes datos.
         Capital total invertido:        12000 M pts     Mano de obra directa              600 M pts
         Costes de materias primas/año 10000 M pts       Costes de servicios               300 M pts
                                                         (electricidad,... )
         Valor Producto/año              20000 M pts     Interés aplicable                 10 %


ESTIMACIÓN DE COSTES Y RENTABILIDAD DE EQUIPOS                                                   2.28
DISEÑO DE EQUIPOS E INSTALACIONES

        Inversiones futuras              10 % BIB        Dividendos de accionistas      20 % BIB
        Impuestos                        30 % BIB


2.7.6 EXAMEN 05-02-99

C06.-   Estimar el coste de un intercambiador de calor con las características indicadas en la tabla
        siguiente
        Configuración BES 25 192 Area de intercambio 140 m2.
        Presión de diseño lado tubo : 20 bar
        Presión de diseño lado casco : 10 bar
        Dos pasos en tubos de acero inoxidable 304 de ¾ in 14 BWG con configuración triangular
        equilátera a 1 in de separación.
        Casco, canal cabezales y soportes de tubos de acero al carbono.

                         80000$ de 1991 +/- 10%                              5000000 pts
                         11 millones pts +/- 30 %                         8419000 pts de 1991

P01.-   Cálculo de amortización
        Disponemos del estudio económico de una planta química que tiene los siguientes datos:

        Capital total invertido:           2500 M pts    Costes totales de producción       700 M pts
        Costes de materias primas/año      500 M pts     Valor a fin de vida               1200 M pts
        Valor Producto/año                 1400 M pts    Interés bancario                     6%

        En cuanto tiempo se puede amortizar la instalación, considerando constantes los datos
        aportados durante todo el periodo y desviando a amortización un 50 % de los beneficios totales.


2.7.7 EXAMEN 04-09-99
C01.- Cálculo del precio de un equipo. (7%)
       Estimar el coste en modo estudio para 1998 de una caldera de vapor de agua con una potencia
       de 50 106 kJ/hr, Si esta consiste en una caja tipo cabina de 2x4x4 m. Con tubos de 6 pulgadas
       Sch 80 en acero al carbono y un flujo de calor radiante de 10000 Btu/hr ft2.

         A                43 millones pts               B               700.000 $ ± 30 %
         C            100 millones pts ± 10%            D                  725.320 $




ESTIMACIÓN DE COSTES Y RENTABILIDAD DE EQUIPOS                                                2.29

Dei 02 costes

  • 1.
    DISEÑO DE EQUIPOSE INSTALACIONES TEMA 2 ESTIMACIÓN DE COSTES Y RENTABILIDAD DE EQUIPOS INDICE 2.0. OBJETIVO .............................................................................................................................................................. 2.1 2.1. FUNDAMENTOS DE LA EVALUACIÓN DE INVERSIONES. .................................................................. 2.1 2.1.1 FACTORES QUE AFECTAN A LA RENTABILIDAD DE LAS INVERSIONES. ................................... 2.1 2.2. ESTIMACIÓN DE COSTE FIJO DE CAPITAL ............................................................................................. 2.1 2.2.1 ELEMENTOS PARA LA ESTIMACIÓN DEL COSTE DE CAPITAL FIJO DE UN PROCESO QUÍMICO2.1 2.2.2 TIPOS Y PRECISIÓN DE LAS ESTIMACIONES........................................................................................ 2.3 2.2.3 CAPITAL TOTAL INVERTIDO (T.I.C). ....................................................................................................... 2.4 2.2.4 MÉTODOS RÁPIDOS DE ESTIMACIÓN. ................................................................................................... 2.5 2.2.4.1 Coeficiente de Giro de Circulación ....................................................................................................... 2.5 2.2.4.2 Coeficiente de Inmovilización Unitario .................................................................................................. 2.5 2.2.4.3 Método De Williams ................................................................................................................................ 2.6 2.2.5 MÉTODOS DE ESTIMACIÓN BASADOS EN EL COSTE DE EQUIPOS. MÉTODOS FACTORIALES.2.6 2.2.5.1 Método De Lang ...................................................................................................................................... 2.6 2.2.5.2 Método De Hand...................................................................................................................................... 2.6 2.2.5.3 Método De Cran ...................................................................................................................................... 2.7 2.2.5.4 Método De Chilton................................................................................................................................... 2.7 2.2.6 ESCALACIÓN DE COSTES POR FECHA DE EJECUCIÓN...................................................................... 2.9 2.2.7 PRECISIÓN Y ERROR EN LA ESTIMACIÓN...........................................................................................2.10 2.2.8 COSTES DE INSTALACIÓN. ......................................................................................................................2.10 2.3. ESTIMACIÓN DE LOS COSTES DE PRODUCCIÓN. ...............................................................................2.11 2.3.1 VALORACION PORCENTUAL DE LOS COSTES DE PRODUCCIÓN. ...............................................2.12 2.4. MEDIDAS DE LA RENTABILIDAD...............................................................................................................2.12 2.4.1 RELACIONES DE INTERES COMPUESTO..............................................................................................2.12 2.4.2 CÁLCULO DE LA RECUPERACIÓN DE LA INVERSIÓN.....................................................................2.13 2.4.3 CONCEPTOS SOBRE RECUPERACIÓN DE LA INVERSION...............................................................2.14 2.5. ESTIMACION DETALLADA DE EQUIPOS.................................................................................................2.15 2.5.1 TUBERIAS. ....................................................................................................................................................2.15 2.5.2 BOMBAS. .......................................................................................................................................................2.17 2.5.3 MOTORES......................................................................................................................................................2.18 2.5.4 RECIPIENTES A PRESION..........................................................................................................................2.18 2.5.5 COLUMNAS DE CONTACTO. ...................................................................................................................2.20 2.5.6 INTERCAMBIADORES DE CALOR..........................................................................................................2.21 2.5.7 EQUIPOS VARIOS........................................................................................................................................2.24 2.6. EJEMPLOS Y PROBLEMAS............................................................................................................................2.25 2.7. CUESTIONES Y PROBLEMAS DE EXAMENES........................................................................................2.27 2.7.1 EXAMEN 29-01-97........................................................................................................................................2.27 2.7.2 EXAMEN 03-09-97........................................................................................................................................2.27 2.7.3 EXAMEN 03-02-98........................................................................................................................................2.27 2.7.4 EXAMEN 04-09-98........................................................................................................................................2.28 2.7.5 EXAMEN 28-11-98........................................................................................................................................2.28 ESTIMACIÓN DE COSTES Y RENTABILIDAD DE EQUIPOS 2.1
  • 2.
    DISEÑO DE EQUIPOSE INSTALACIONES 2.7.6 EXAMEN 05-02-99........................................................................................................................................2.29 2.7.7 EXAMEN 04-09-99........................................................................................................................................2.29 INDICE DE FIGURAS Figura 1.- Tipo y precisión de las estimaciones............................................................................................ 2.3 Figura 2.- Capital Total Invertido.................................................................................................................... 2.4 Figura 3.-COSTE DE LA PLANTA POR CAPACIDAD ANUAL Y VENTAS ANUALES POR T.IC. (MM$).2.5 Figura 4.- EXPONENTES DE WILLIAMS PARA EQUIPOS ....................................................................... 2.6 Figura 5.- EXPONENTES PARA REGLA DE WILLIAMS APLICADA A DIVERSOS PROCESOS ........ 2.6 Figura 6.- Factores de Hand.......................................................................................................................... 2.7 Figura 7.- FACTORES DE CRAN ................................................................................................................. 2.7 Figura 8.-FACTORES DE CHILTON ............................................................................................................ 2.8 Figura 9.- Metodo de PETERS & TIMMERHAUS........................................................................................ 2.8 Figura 10.-INDICE DE PRECIOS AL CONSUMO ....................................................................................... 2.9 Figura 11.- MARSHALL & SWITH EQUIPMENT COST INDEX ............................................................... 2.10 Figura 12:-MARSHALL & SWITH ANUAL INDEX ..................................................................................... 2.10 Figura 13.- RESUMEN................................................................................................................................. 2.11 Figura 14.- Costes de Producción............................................................................................................... 2.11 Figura 15.- Calculo de la recuperación de la inversión .............................................................................. 2.13 Figura 16. Coste de tuberías por número de equipo. J.S. Page................................................................ 2.15 Figura 17.- Costes de Tuberías, Peters & Timmerhaus............................................................................. 2.16 Figura 18.- Costes de bombas (1998) ........................................................................................................ 2.17 Figura 19.- Factores ..................................................................................................................................... 2.17 Figura 20.- Motores ...................................................................................................................................... 2.18 Figura 21.- Vasijas y columnas.................................................................................................................... 2.19 Figura 22 .- Corrección por material............................................................................................................ 2.19 Figura 23.- ESPESORES MÍNIMOS........................................................................................................... 2.19 Figura 24.- Vasijas Verticales a presión. Libras 1992 ................................................................................ 2.20 Figura 25.-Vasijas horizontales a presión. Libras 1992 ............................................................................. 2.20 Figura 26.- Coste de los platos.................................................................................................................... 2.20 Figura 27.- Cost of column packing (mid 1992)......................................................................................... 2.20 Figura 28 .- Coste de un intercambiador de calor (Coulson) ..................................................................... 2.21 Figura 29.- Factores I. C. (1)........................................................................................................................ 2.22 Figura 30.- Coste base Cambiador de calor (pts 1991) ............................................................................. 2.22 Figura 31.- Factores I.C. (2)......................................................................................................................... 2.22 Figura 32.- Factores I.C. (3)......................................................................................................................... 2.22 Figura 33.- Tipos de intercambiadores de Calor (TEMA) .......................................................................... 2.23 BIBLIOGRAFIA ESPECIFICA 1. CONCEPTUAL COST ESTIMATING MANUAL. John S. Page Ed Gulf P.C. 1996 2. ESTIMACION DE LOS COSTES DE INVERSION EN PLANTAS QUIMICAS. Ingeniería Quimica Sep, Oct, Nov 1991 ESTIMACIÓN DE COSTES Y RENTABILIDAD DE EQUIPOS 2.2
  • 3.
    DISEÑO DE EQUIPOSE INSTALACIONES ESTIMACIÓN DE COSTES Y RENTABILIDAD DE EQUIPOS 2.0. OBJETIVO 1.- Conocer los CONCEPTOS CONTABLES a tener en cuenta en la elaboración de un proyecto. 2.- Estimar el CAPITAL TOTAL INVERTIDO en un diseño 3.- Estimar el capital de funcionamiento o COSTES DE FABRICACIÓN. 4.- Conocer como debemos valorar la INVERSIÓN INICIAL con el tiempo. 5.- Valorar la RENTABILIDAD de una instalación 2.1. FUNDAMENTOS DE LA EVALUACIÓN DE INVERSIONES. 2.1.1 FACTORES QUE AFECTAN A LA RENTABILIDAD DE LAS INVERSIONES. 1. Coste instalado de la inversión fija. CAPITAL TOTAL INVERTIDO Es el factor más importante, es el dinero que nos cuesta instalar la industria. Es fundamental la ESTIMACION realizada y el grado de precisión de esta. 2. Capital de Trabajo. COSTES DE FABRICACIÓN. Es el dinero necesario invertir para producir. Son los fondos o el factor de Inversión líquida. 3. Período de Construcción 4. Costes iniciales de arranque 5. Predicción del volumen de ventas 6. Predicción del precio del producto 7. Flujo de Costes durante la vida del producto 8. Vida económica 9. Vida efectiva de depreciación 10. Valor de recuperación de las instalaciones fijas 11. Método de depreciación 12. Tasa de recuperación mínima aceptable 13. Impuestos 14. Inflación 15. Condiciones generales del negocio 2.2. ESTIMACIÓN DE COSTE FIJO DE CAPITAL Al estimar el coste fijo de capital hay que tener en cuenta un número elevado de factores. No solo debemos tener en cuenta el precio de los equipos instalados, sino también todos los gastos asociados a la construcción. También es muy importante conocer cual es el grado de error en la estimación, para poder realizar una buena valoración económica. En la siguiente tabla se desglosan los conceptos que forman parte de la estimación del capital fijo. 2.2.1 ELEMENTOS PARA LA ESTIMACIÓN DEL COSTE DE CAPITAL FIJO DE UN PROCESO QUÍMICO 1. TERRENO. ESTIMACIÓN DE COSTES Y RENTABILIDAD DE EQUIPOS 2.1
  • 4.
    DISEÑO DE EQUIPOSE INSTALACIONES 2. DESARROLLO DEL SITIO Desmonte y nivelación Carreteras de acceso e interiores Cercas, zonas de estacionamiento Muelles, embarcaderos, zonas de carga Instalaciones recreativas, paisaje 3. EDIFICIOS PARA EL PROCESO Estructuras, escaleras, grúas,... Nave de fabricación. Oficinas Almacenes Taller de Mantenimiento Laboratorio de control Laboratorio de Investigación (I+D) Vestuarios 4. SERVICIOS DE EDIFICIOS Calefacción, aire acondicionado Tuberías, instalación eléctrica, teléfonos Sistema contra incendios y seguridad física 5. EQUIPOS DE PROCESO (CONFORME AL DIAGRAMA DE FLUJO VERIFICADO) 6. EQUIPOS QUE NO SEAN DE PROCESO Muebles de oficina y ofimática 7. ACCESORIOS DE PROCESAMIENTO Tuberías y soportes, recubrimientos Válvulas y conexiones Instrumentación Tableros de instrumentos, sala de control 8. SERVICIOS Planta de calderas Tratamiento de aguas, Almacenamiento Planta de aire Salida de efluentes Alcantarillado Tratamiento de desechos 9. EQUIPOS DE MANIPULACIÓN DE MATERIAS PRIMAS Y PRODUCTOS Transportes y almacenes 10. DIVERSOS Catalizadores Fletes Impuestos y seguros 11. COSTOS DE INGENIERÍA Ingeniería de proyectos Ingeniería de costos 12. GASTOS DE CONSTRUCCIÓN ESTIMACIÓN DE COSTES Y RENTABILIDAD DE EQUIPOS 2.2
  • 5.
    DISEÑO DE EQUIPOSE INSTALACIONES 2.2.2 TIPOS Y PRECISIÓN DE LAS ESTIMACIONES CLASIFICACION DE LA A.A.C.E. (American Asociation of Cost Engineers) TIPO DE ESTIMACION ERROR % OBJETO TIEMPO Orden de Magnitud 40 a 50 Estudio de rentabilidad Muy Rápida Estudio 25 a 40 Diseño Preliminar Rápida (Factored estimated) Preliminar 15 a 25 Aprobación de Presupuesto Media (Budget Author. Est.) Definitiva 10 a 15 Control de Construcción Lenta (Proyect Control Est.) Detallada 5 a 10 Contratos "Llave en mano" Muy Lenta (Firm Estimate) Figura 1.- Tipo y precisión de las estimaciones Características principales de cada tipo de estimación. - Orden de Magnitud Estimación rápida basada en otras instalaciones similares. Se utiliza en estudios de viabilidad y proporciona una base sobre las decisiones a tomar. - Estudio Combina la estimación del orden de magnitud con factores específicos del trabajo en curso, equipamiento básico, cimentaciones, instalaciones auxiliares,... Sirve de base para la elección del proceso. - Preliminar Sirve de base para la captación de fondos. Se basa en los siguientes documentos: # Lista de equipos con tipos y dimensiones (equipo principal y auxiliar). # Examen del coste de emplazamiento. # Diagramas de flujo globales del proceso. # Desarrollo del enclave escogido. - Definitiva Es una estimación preliminar a la que se le añaden detalles adicionales de costes. Se basa en: # Lista de equipos con tipos y dimensiones (equipo principal y auxiliar). # Examen del coste de emplazamiento. # Planos globales preliminares de la planta. # Recuentos de materiales (tuberías, electricidad, instrumentos, etc) # Diagramas de flujo globales del proceso. # Examen del desarrollo del enclave escogido, incluyendo basuras e infraestructuras. - Detallada Se realiza únicamente para proyectos llave en mano y una vez finalizada la ingeniería de detalle. ESTIMACIÓN DE COSTES Y RENTABILIDAD DE EQUIPOS 2.3
  • 6.
    DISEÑO DE EQUIPOSE INSTALACIONES 2.2.3 CAPITAL TOTAL INVERTIDO (T.I.C). T.I.C. son las siglas de "Total Investment Cost", también denominado "Total Capital Investment" o "Capital Total Invertido". Se puede decir que el proyecto es habitualmente superior al coste total de las plantas de proceso englobadas en los límites de batería, puesto que tienen que tener en cuenta: instalaciones auxiliares (vapor, aire, agua, etc.), almacenes, oficinas, ingeniería, supervisión de construcción, posibles contingencias, etc. La estructura del T.I.C. se puede observar en la Figura 2. El coste total se puede dividir en costes directos e indirectos. Los costes directos son debidos a elementos concretos de la instalación, por eso a veces se le denomina también capital físico. Dentro de éstos se suelen distinguir tres partidas equipo, materias y subcontratos. La partida de equipo, denominada también maquinaria y aparatos, incluye todos los elementos mecánicos (bombas, compresores, turbinas, ...) y de calderería (reactores, columnas, intercambiadores, ...) necesarios para el perfecto desarrollo del proceso. La partida de materiales incluye las subpartidas de instrumentos (medidores, DCS, válvulas de control, analizadores, ...), electricidad (CCM s, subestación, generadores de emergencia, cableado, ...) y tuberías (tubo, válvulas, soportes, bridas, ...). Los subcontratos son elementos en los cuales no es fácil, ni lógico, separar la mano de obra de los materiales. Se incluye, por tanto, montaje de equipos y materiales, obra civil, estructuras, aislamiento y pintura. Los costes indirectos son aquéllos que, siendo necesarios para la ejecución del proyecto, no se particularizan en elementos tangibles. Incluyen el coste de la licencia del: proceso, el transporte de los equipos y materiales a pie de obra, el coste de la ingeniería básica y de detalle realizada en el proyec+to, la supervisión de construcción y puesta en marcha, etc. Habitualmente, cuando se realiza la estimación del T.I.C., se excluye el coste del terreno que normalmente es propiedad de la empresa que quiere realizar la planta, siendo una inversión ya contabilizada por ésta. Figura 2.- Capital Total Invertido EQUIPO Instrumentos C. Directos MATERIALES Electricidad Montaje Tuberías Obra Civil Estructuras Subcontratos T.I.C. Total Aislamiento Investment Cost Pintura Licencias Transporte C. Indirectos Ingeniería Contingencia ESTIMACIÓN DE COSTES Y RENTABILIDAD DE EQUIPOS 2.4
  • 7.
    DISEÑO DE EQUIPOSE INSTALACIONES 2.2.4 MÉTODOS RÁPIDOS DE ESTIMACIÓN. 2.2.4.1 Coeficiente de Giro de Circulación Consiste en multiplicar el valor de ventas anuales por un factor que se estima aproximadamente en 1.03. Ver Figura 3 Figura 3.-COSTE DE LA PLANTA POR CAPACIDAD ANUAL Y VENTAS ANUALES POR T.IC. (MM$). Compuesto Q (t/a) $ ventas/$TIC $TIC/Q Acetaldehído 50 1,8 410 Acido acético 20 1,7 440 Acetona 200 3,4 140 Acrilonitrilo 300 1,4 560 Alúmina 100 1,9 430 Sulfato alumínico 25 1,5 130 Amoníaco 330 0,63 130 Nitrato amónico 300 4,6 28 Fosfato amónico 250 2,9 28 Sulfato amónico 300 3,7 22 Benceno 260 8,1 51 Butadieno 250 2,9 140 Butanol 100 1,4 480 Caprolactama 45 1,6 l. 100 Tetracloruro de carbono 30 1,1 420 Ciclohexano 100 9,0 61 Difenilamina 10 2,0 1.250 Etanol 30 0,14 2.500 Etanoamina 25 6,1 360 Etilbenceno 20 0,63 700 Etil éter 35 5,7 160 Oxido de etileno 200 1,0 700 Glicerina 35 2,2 810 Peróxido de hidrógeno 200 2,5 180 Isopropanol 150 2,5 240 Anhídrido maleico 50 5,4 200 Metanol 330 0,93 ll Metilisobutil cetona 25 1,8 400 Acido nítrico 200 4;l 46 Paraxileno 20 0,24 1.500 Fenol 200 2,1 280 Acido fosfórico 20 2,2 270 Polietileno 20 0,38 1.800 Polipropileno 20 0,32 2.800 PVC 200 2,7 370 Propileno 20 1,9 180 Estireno 500 5,0 ll Dióxido de titanio 50 0,58 2.800 Urea 200 2,4 84 Acetato de vinilo 200 1,9 420 Cloruro de vinilo 500 3,3 320 2.2.4.2 Coeficiente de Inmovilización Unitario Consiste en multiplicar el coeficiente de inmovilizado unitario por la capacidad de fabricación deseada. Ver Figura 3 ESTIMACIÓN DE COSTES Y RENTABILIDAD DE EQUIPOS 2.5
  • 8.
    DISEÑO DE EQUIPOSE INSTALACIONES 2.2.4.3 Método De Williams Está basado en la relación de costes entre dos plantas o equipos de capacidad, potencia o volumen diferente. Sigue la ecuación: Donde: Ca P Ca y Cb: Costes de las plantas o equipos respectivamente = ( a )n Pa y Pb: Capacidades o parámetros característicos de las Cb Pb plantas o equipos respectivamente n Exp de Williams de tablas generalmente 0.6 Figura 4.- EXPONENTES DE WILLIAMS PARA EQUIPOS Figura 5.- EXPONENTES PARA Clase de aparato (y parametro funcional) Exponente REGLA DE WILLIAMS APLICADA A DIVERSOS PROCESOS Aspiradores gas (caudal) 0,87 Tipo de planta n Bombas (caudal) 0,52-0,76 Oxido de etileno 0,79 Cambiadores de calor (superficie de calefacción) 0,6 Etanol 0,6 Cambiadores de ion (volumen) 0,70-0,80 Estireno 0,68 Colectores de polvo (caudal) 0,84 Butadieno 0,59 Compresores (caudal) 0,73 Coquización de petróleo 0,58 Cristalizadores (volumen) 0,80-0,85 Formaldehído 0,58 Depósitos (volumen) 0,65 Benceno 0,61 Desintegradores mecánicos (potencia y capacidad 0,60-0,72 Acido nítrico 0,56 de producción) Oxígeno 0,64 Espesadores (sedimentadores) (superficie libre) 0,30-0,72 Acetileno 0,75 Evaporadores (superficie de calefacción) 0,50-0,70 Metanol 0,83 Filtros (superficie de filtración) 0,58-0,66 Alcohol butílico 0,55 Hidroextractores y centrífugas (diámetro de cesta) 1 Alcohol isopropílico 0,6 Mezcladoras (volumen y potencia) 0,35-0,70 Sosa 0,35 Secaderos: superficie de carga'(1); 0,9 Acido fosfórico 0,58 Soplantes (caudal) 0,30-0,60 Nitrato amónico 0,54 Tamizadoras (superficie de tamizado) 0,28-0,80 Urea 0,59 Torres (diámetro) 0,72-1,20 Acido sulfúrico 0,62 Transportadores y elevadores (longitud o 0,47-0,89 Amoniaco 0,74 distancia) Etileno 0,58 2.2.5 MÉTODOS DE ESTIMACIÓN BASADOS EN EL COSTE DE EQUIPOS. MÉTODOS FACTORIALES. 2.2.5.1 Método De Lang El coste de la planta es un múltiplo del coste del equipo. C = F*∑ E Donde: C: Coste de la planta F = 3.10 plantas de sólidos F: Factor de Lang F = 3.63 plantas mixtas E: Coste de equipos F = 4.74 plantas de fluidos 2.2.5.2 Método De Hand Consiste en aplicar el método de Lang de forma individual a cada aparato: ESTIMACIÓN DE COSTES Y RENTABILIDAD DE EQUIPOS 2.6
  • 9.
    DISEÑO DE EQUIPOSE INSTALACIONES C = ∑( f i * E i ) Figura 6.- Factores de Hand Equipo Factor Mezclador 2 Ver factores de Hang en la Figura 6 Soplantes y ventiladores (motor incluido) 2,5 Centrífugas (proceso) 2 2.2.5.3 Método De Cran Compresores: Centrífugos, con motor (motor excluido) 2 C = [ ∑( E * F D )+ I·F I ]·( 1+ F N ) Con turbina de vapor (turbina incluida) 2 Alternativos, vapor y gas 2,3 Con motor (motor excluido) 2,3 Donde: Eyectores (unidades de vacío) 2,5 E: Coste del equipo Hornos (unidades paquete) 2 FD: Factor del coste directo que depende del tipo de equipo y Cambiadores de calor 4,8 material Instrumentos 4,1 I: Coste de instrumento Motores, electricidad 8,5 FI: Factor del coste directo para Bombas: instrumentos. Centrífugas con motor (motor excluido) 7 FN: Factor de coste indirecto Con turbina de vapor (turbina incluida) 6,5 De desplazamiento positivo (motor 5 Figura 7.- FACTORES DE CRAN excluido) Equipo Factor Reactores- el factor es aprox. equivalente al tipo de equipo Agitadores acero al carbono l,3 Refrigeración (unidad paquete) 2,5 Agitadores acero inoxidable 1,2 Tanques: Mezcladores 1,3 Proceso 4,1 Soplantes 1,4 Almacenamiento 3,5 Calderas 1,5 Prefabricados y montados en campo 2 Centrífugas, acero al carbono 1,3 Torres (columnas) 4 Aerorrefrigerantes, acero al carbono 2,5 Camb. de calor, carcasa y tubos SS 1,9 Camb. de calor, carcasa y tubos CS/SS 2,1 Camb. de calor, carcasa y tubos CS/Al 2,2 2.2.5.4 Método De Chilton El método de Chilton parte del valor del equipo instalado y pondera el valor del resto de costes de la instalación por unos factores medios. Ver Figura 8 Otros métodos factoriales como el de PETERS AND TIMMERHAUS combinan el método de Hand y el de Chilton, pues mantienen la clasificación de Lang de procesos de sólidos, líquidos o mixtos y parten del coste del equipo instalado. Sus resultados se resumen en la tabla de la Figura 9 ESTIMACIÓN DE COSTES Y RENTABILIDAD DE EQUIPOS 2.7
  • 10.
    DISEÑO DE EQUIPOSE INSTALACIONES Figura 8.-FACTORES DE CHILTON Item Concepto Factor Concepto 1 Coste del equipo 1 1 2 Coste del equipo instalado 1,40-2,20 1 3 Tuberías de proceso Tipo de planta: sólidos 0,07-0,10 2 Tipo de planta: sólidos/fluidos 0,10-0,30 2 Tipo de planta: fluidos 0,30-0,60 2 4 Instrumentación Automatización: poca o ninguna 0,02-0,05 2 Automatización: algo 0,05-0,10 2 Automatización: completa 0,10-0,15 2 5 Edificios y preparación del terreno Tipo de planta: existente 0 2 Tipo de planta: externa 0,05-0,20 2 Tipo de planta: mixta 0,20-0,60 2 Tipo de planta: interna 0,60-1,00 2 6 Auxiliares (potencia, vapor, agua) Extensión: ninguna 0 2 Extensión: ampliación pequeña 0,00-0,05 2 Extensión: ampliación grande 0,05-0,25 2 Extensión: nuevas 0,25-1,00 2 7 Líneas exteriores Unidad: integrada 0,00-0,05 2 Unidad: separada 0,05-0,15 2 Unidad: dispersa 0, 15-0,25 2 8 Coste físico total (Suma conceptos 2-7) 9 Ingeniería y construcción Complejidad: simple 0,20-0,35 8 Complejidad: complicada 0,35-0,50 8 10 Contingencia y beneficio del contratista Proceso: completado 0, 10-0,20 Proceso: sujeto a cambios 0,20-0,30 8 Proceso: especulativo 0,30-0,50 8 11 Factor de tamaño Unidad: grande 0,00-0,05 8 Unidad: pequeña 0.05-0,15 8 Unidad: Planta piloto 0,15-0,35 8 12 Coste total planta (Suma conceptos 8-11) Figura 9.- Metodo de PETERS & TIMMERHAUS Item Líquidos Mixtos Sólidos Coste de Equipos CE Instalación + Tuberías + Instrumentación + Sistema eléctrico + 1,55 CE 1,30 CE 0,95 CE Edificios de proceso Servicios + almacenes + construcción 0,85 CE 0,90 CE 0,85 CE Total coste físico (TCF) 3,40 CE 3,15 CE 2,80 CE Costes de ingeniería + contratista + contingencias 0,45 TCF 0,40 TCF 0,35 TCF Coste total planta 1,45 TCF 1,40 TCF 1,35 TCF 4,93 CE 4,41 CE 3,78 CE ESTIMACIÓN DE COSTES Y RENTABILIDAD DE EQUIPOS 2.8
  • 11.
    DISEÑO DE EQUIPOSE INSTALACIONES 2.2.6 ESCALACIÓN DE COSTES POR FECHA DE EJECUCIÓN. Se utiliza para corregir el precio por motivos de inflación y sigue la ecuación: Se adjuntan, los indices del IPC base 1992 (100) por meses y los índices de Marshall & Swith de costes de equipos. Ib Cb = Ca ( ) Estos indices pueden actualizarse en INTERNET en www.INE.es Ia y en www.Marshallswith.com Figura 10.-INDICE DE PRECIOS AL CONSUMO Indice general nacional. base 1992 Año Ene. Feb. Mar. Abr. May. Jun. Jul. Ago. Sep. Oct. Nov. Dic. 1970 8,646 8,613 8,679 8,727 8,670 8,703 8,867 9,007 9,048 9,138 9,162 9,188 1971 9,285 9,278 9,376 9,475 9,533 9,573 9,573 9,590 9,704 9,811 9,944 10,074 1972 10,082 10,074 10,172 10,172 10,222 10,246 10,386 10,493 10,641 10,714 10,731 10,814 1973 10,895 10,912 11,002 11,158 11,322 11,494 11,617 11,808 12,012 12,202 12,217 12,350 1974 12,423 12,465 12,736 13,015 13,179 13,236 13,393 13,614 13,828 13,975 14,361 14,558 1975 14,762 14,903 15,000 15,264 15,452 15,494 15,740 15,987 16,241 16,241 16,347 16,610 1976 16,807 16,997 17,391 17,743 18,556 18,442 18,556 18,713 19,065 19,329 19,690 19,894 1977 20,542 20,849 21,348 21,736 21,926 22,539 23,278 24,033 24,368 24,747 24,947 25,144 1978 25,545 25,796 26,127 26,677 26,944 27,216 27,806 28,291 28,524 28,785 28,911 29,303 1979 29,806 30,037 30,349 30,807 31,167 31,442 32,121 32,437 32,864 33,305 33,385 33,872 1980 34,804 35,115 35,304 35,645 35,892 36,449 36,964 37,397 37,795 38,098 38,487 39,025 1981 39,818 40,020 40,817 41,223 41,415 41,451 42,263 42,778 43,118 43,603 43,981 44,647 1982 45,572 45,927 46,378 46,988 47,668 48,126 48,744 49,082 49,139 49,631 49,793 50,901 1983 51,761 52,021 52,337 53,056 53,276 53,588 53,779 54,501 54,937 55,682 56,249 57,122 1984 58,007 58,227 58,696 58,973 59,292 59,712 60,629 61,050 61,174 61,543 61,859 62,278 1985 63,438 63,898 64,296 64,959 65,163 65,052 65,422 65,520 66,239 66,580 67,093 67,371 1986 69,308 69,617 69,852 70,022 70,217 70,862 71,570 71,773 72,516 72,787 72,620 72,930 1987 73,489 73,802 74,231 74,399 74,307 74,325 75,078 75,045 75,737 76,187 76,012 76,284 1988 76,768 76,978 77,536 77,266 77,262 77,562 78,586 79,363 80,060 80,150 80,105 80,742 1989 81,680 81,738 82,260 82,481 82,598 83,048 84,396 84,590 85,485 85,830 85,969 86,304 1990 87,144 87,697 88,018 88,218 88,211 88,483 89,672 90,065 91,013 91,821 91,729 91,955 1991 93,025 92,895 93,197 93,399 93,664 93,934 95,100 95,453 96,233 96,838 96,985 97,038 1992 98,576 99,233 99,592 99,485 99,745 99,726 100,050 100,962 101,795 101,856 101,921 102,227 1993 103,185 103,218 103,581 104,035 104,322 104,581 104,955 105,583 106,180 106,576 106,755 107,262 1994 108,346 108,385 108,743 109,171 109,394 109,512 109,941 110,651 110,988 111,229 111,422 111,914 1995 113,074 113,628 114,290 114,896 114,942 115,051 115,069 115,394 115,848 116,064 116,372 116,748 1996 117,462 117,782 118,200 118,871 119,281 119,181 119,340 119,678 119,970 120,134 120,141 120,497 1997 120,847 120,765 120,825 120,869 121,045 121,041 121,263 121,798 122,401 122,356 122,599 122,925 1998 123,215 122,927 122,984 123,289 123,450 123,530 123,986 124,318 124,410 124,421 124,309 124,653 1999 125,111 125,185 125,737 126,202 126,198 126,225 126,772 127,312 127,557 127,509 127,714 128,290 2000 128,712 128,894 129,405 129,943 130,159 130,553 131,346 131,897 132,238 132,576 132,906 133,366 2001 133,413 133,851 134,415 135,113 135,624 136,081 136,415 136,745 136,726 136,584 136,483 136,978 ESTIMACIÓN DE COSTES Y RENTABILIDAD DE EQUIPOS 2.9
  • 12.
    DISEÑO DE EQUIPOSE INSTALACIONES Figura 11.- MARSHALL & SWITH EQUIPMENT COST Figura 12:-MARSHALL & SWITH INDEX ANUAL INDEX (l 926 = 100) 1987 813.6 2nd Q l st Q 2nd Q 1988 852.0 1999 1998 1998 1989 895.1 M & S INDEX 1065,0 1062,7 1061,8 1990 915.1 Process industries, 1991 930.6 Process industries, average 1080,7 1078,8 1075,2 1992 943.1 Cement 1070,3 1067,8 1065,1 1993 964.2 1994 993.4 Chsmical 1063,7 1062 1057,4 1995 1027.5 Clay products 1067,2 1063,7 1062,9 1996 1039.2 Glass 991,4 989,6 988,7 1997 1056.8 Paint 1082,0 1079,7 1078,5 1998 1061.9 Paper 1029,9 1027,8 1027,0 Petroleum product 1127,7 1126 1121,8 Rubber 1155,8 1153 1150,6 Related industries Electrical power 963,3 963,7 967,2 Mining, milling 1102,7 1099 1098,2 Refrigerating 1268,9 1266,2 1263,8 Steam Power 1038,3 1037,6 1036,8 2.2.7 PRECISIÓN Y ERROR EN LA ESTIMACIÓN. El error de una estimación es función del error cometido en las estimaciones parciales y del número de equipos que entran en la estimación. Si utilizamos el método de Lang la progresión de errores sigue la teoría de errores según las formulas: C = ( ∑ E )* F δ2 = δ2 + δ2 C E F Se pueden obtener las siguientes conclusiones 1. Para aparatos que aparezcan habitualmente en el diagrama de flujo, como bombas, cambiadores, depósitos, su coste individual no es necesario que sea conocido con mucha precisión. Tampoco son necesarias unas especificaciones muy detalladas. 2. Para aparatos que aparezcan menos frecuentemente, es necesario conocer su coste con mayor exactitud. Las mismas consideraciones se aplican a aparatos construidos en materiales poco comunes. 3. Para aparatos que aparezcan una sola vez, como reactores, etc., es necesario especificar el coste con suficiente exactitud, por lo que es conveniente solicitar oferta de estos equipos a suministradores capacitados para su realización. 2.2.8 COSTES DE INSTALACIÓN. Los costes de instalación pueden valorarse por métodos muy diferentes entre los que destacan: 1. Coste De Mano De Obra 2. Coste De Instalación Por Unidad De Material 3. Coste De Instalación Como Porcentaje Del Coste De Compra 4. Coste De Transporte 5. Coste De Puesta En Marcha ESTIMACIÓN DE COSTES Y RENTABILIDAD DE EQUIPOS 2.10
  • 13.
    DISEÑO DE EQUIPOSE INSTALACIONES Figura 13.- RESUMEN COSTE TOTAL DE LOS EQUIPOS INSTALADOS = COSTE COMPRA DE EQUIPOS + COSTE DE TRANSPORTE + COSTE DE INSTALACIÓN INVERSIÓN TOTAL DE CAPITAL = CAPITAL FIJO + CAPITAL CIRCULANTE(10 - 20 %) 2.3. ESTIMACIÓN DE LOS COSTES DE PRODUCCIÓN. Los Costes de Producción se desglosan en los siguientes conceptos Figura 14.- Costes de Producción COSTES DE PRODUCCIÓN = COSTE DE OPERACIÓN + COSTE DE MATERIA PRIMA - VALOR DE SUBPRODUCTOS COSTE DE OPERACIÓN = COSTES FIJOS . Mano de obra directa (MOD) . Mantenimiento . Repuestos + CONSUMIBLES . Productos químicos . Catalizadores + SERVICIOS . Combustible . Electricidad . Agua + COSTES DE STAFF . Servicio técnico . Laboratorios, Control de Calidad . Dirección + GASTOS ADMINISTRATIVOS . Impuestos y seguros . Servicios centrales . Patentes y licencias . Relaciones públicas + COSTOS DE DISTRIBUCIÓN Y MERCADOTECNIA . Envíos . Recipientes y embalajes . Almacenes . Vendedores, gastos comerciales + DEPRECIACIÓN ESTIMACIÓN DE COSTES Y RENTABILIDAD DE EQUIPOS 2.11
  • 14.
    DISEÑO DE EQUIPOSE INSTALACIONES 2.3.1 VALORACION PORCENTUAL DE LOS COSTES DE PRODUCCIÓN. Se estima con la suma de los costes de produción Variables, más los fijos, más los costes de ventas y de Investigación y desarrollo. COSTE VALORES TIPICOS COSTES VARIABLES A 1. Materias Primas Datos del diagrama de proceso 2. Materias Auxiliares 5 % de Gastos de Mantenimiento 3. Servicios (electricidad, vapor, agua,…) Según diagrama de proceso 4. Empaquetado y envío Despreciable COSTES FIJOS B 1. Mantenimiento 5 al 10 % de capital fijo (TIC) 2. Mano de Obra Directa (MOD) Según estimaciones 3. Costes de Laboratorio 20 % MOD 4. Supervisión 20 % MOD 5. Dirección de Planta 50 % MOD 6. Cargas de Capital 15 % de TIC 7. Seguros 1 % de TIC 8. Impuestos Locales 2 % de TIC 9. Royalties 1 % de TIC COSTES DE PRODUCCION DIRECTOS A+B COSTES DE VENTAS + INVESTIGACION Y DESARROLLO 30 % (A+B) = C COSTES TOTALES DE PRODUCCION A + B+ C Los valores porcentuales indicados son una estimación media de la industria. Estos valores son muy variables en función del tamaño de la empresa, características especiales del producto, etc. Por ejemplo un producto intermedio necesario para una industria del mismo grupo, no tendrá gastos de ventas. 2.4. MEDIDAS DE LA RENTABILIDAD. Hay que relacionar el (T.I.C.) Capital total invertido, que se invierte al principio de la instalación con los Costes de Producción, que son una inversión continua y los Beneficios. Hemos de estimar el Retorno de la Inversión y maximizarlo para nuestra instalación. 2.4.1 RELACIONES DE INTERES COMPUESTO. Si estimamos o conocemos: n= Vida de la instalación i= tasa de interés P= Principal (capital en el presente) Podemos estimar: F = P·( 1+ i )n 1 P = F· ( 1+ i )n Donde: F= Capital futuro Relacionamos el capital presente conocido el valor en el futuro Si conocemos los pagos anuales (A), el capital futuro (F) será: ESTIMACIÓN DE COSTES Y RENTABILIDAD DE EQUIPOS 2.12
  • 15.
    DISEÑO DE EQUIPOSE INSTALACIONES [ ( 1+ i )n - 1 ] F = A· i Podemos estimar el FACTOR DE RECUPERACION DEL CAPITAL como: i( 1+ i )n A = P* ( 1+ i )n - 1 Esta ecuación nos permite conocer el valor anual a considerar de una inversion inicial. 2.4.2 CÁLCULO DE LA RECUPERACIÓN DE LA INVERSIÓN. Figura 15.- Calculo de la recuperación de la inversión Recuperación del terreno Tiempo de Recuperación Terreno Beneficio Inversión depreciable Valor de la inversión no Amortización Capital de Trabajo amortizado RECUPERACIÓN SOBRE LA INVERSIÓN ORIGINAL Es la relación entre el beneficio promedio anual y la inversión inicial (TIC). Nos da el porcentaje de recuperación sin tener en cuenta intereses RECUPERACIÓN SOBRE LA INVERSION PROMEDIO Idem pero teniendo en cuenta no solo la inversión inicial, sino la acumulada a través del tiempo. TIEMPO DE RECUPERACIÓN Es el tiempo en que los beneficios acumulados igualan a la inversión inicial. TIEMPO DE RECUPERACIÓN INCLUYENDO INTERESES Mismo concepto pero incluyendo los intereses en la amortización de capital. ESTIMACIÓN DE COSTES Y RENTABILIDAD DE EQUIPOS 2.13
  • 16.
    DISEÑO DE EQUIPOSE INSTALACIONES 2.4.3 CONCEPTOS SOBRE RECUPERACIÓN DE LA INVERSION VALOR FUTURO (Net Future Worth) NFW. Es el beneficio neto obtenido en el año . Es el equivalente al CASH FLOW NETO VALOR PRESENTE (Net Present Worth) NPW Es el beneficio trasladado al momento de la inversión. Es el equivalente al DISCOUNTED CASH FLOW NFW NPW = (1 + i ) n VALOR PRESENTE ACUMULADO n=t NFW NPWACUMULADO = ∑ n =1 (1 + i ) n RELACION DE RETORNO DE CAPITAL (Rate of Return) ROR n ∑ NFW ROR = n =1 * 100 C •n TASA INTERNA DE RECUPERACION (Discounted Cash Flow Rate of Return) DCFRR Es el valor del interés que cumple la ecuación: n=t NFW 0=∑ i =1 (1 + r ) n Es decir es el interés que iguala la amortización acumulada con el capital total invertido a fin de vida. ESTIMACIÓN DE COSTES Y RENTABILIDAD DE EQUIPOS 2.14
  • 17.
    DISEÑO DE EQUIPOSE INSTALACIONES 2.5. ESTIMACION DETALLADA DE EQUIPOS Para cada equipo existen reglas específicas para realizar la estimación detallada de costes, en este punto se desarrollan reglas para los equipos más comunes que se desarrollarán en los capítulos específicos 2.5.1 TUBERIAS. Ordenados de mejor a peor: a.- Cotización de precio detallada. b.- Método "N" de Dickson c.- Cotización de precio por peso de tipos específicos de tuberías d.- Cotización de precio por costo de Junta e.- Cotización de precio por unidades de equipos con tuberías f.- Cotización de precio por porcentaje del valor del equipo g.- Cotización de precio por porcentaje de los costos instalados totales de la planta. Como ejemplos de estimación detallados de costes de tuberías tenemos los costes de tuberías e instalación dados en el Peters & Timmerhaus gráficas de 14.3 a 14.34. Ver Figura 17 Como estimación de precios por unidades de equipos podemos utilizar las gráficas de Cost Estimating Manual de John S. Page. Ver Figura 16 Figura 16. Coste de tuberías por número de equipo. J.S. Page ESTIMACIÓN DE COSTES Y RENTABILIDAD DE EQUIPOS 2.15
  • 18.
    DISEÑO DE EQUIPOSE INSTALACIONES Figura 17.- Costes de Tuberías, Peters & Timmerhaus. ESTIMACIÓN DE COSTES Y RENTABILIDAD DE EQUIPOS 2.16
  • 19.
    DISEÑO DE EQUIPOSE INSTALACIONES 2.5.2 BOMBAS. Para determinar el coste de una bomba se emplea una expresión de la forma: C = Cb· f d· f m· f t· f p Donde: Cb = Coste base fd = factor característico por tipo de bomba fm = factor de material de la bomba ft = factor corrector por temperatura fp = factor debido a la presion de aspiración Figura 18.- Costes de bombas (1998) Figura 19.- Factores Tipo fd Proceso horizontal 1,00 Proceso con doble 1,50 guarnición y fluido intermedio Vertical en línea 0,50 Accionada por turbina 0,80 Química 0,5 a 0,7 Material fm Acero al carbono 1,00 Bronce 1,25 Acero al carbono/ acero 1,50 inoxidable 316 Acero inoxidable 316 1,80 Hastelloy C 2,80 Temperatura (ºC) ft < 150 1,00 150-250 1,15 >250 1,30 Presión de aspiración fp (bar) < 20 0,70 20a40 1,00 40a 70 1,30 Estos precios incluyen el coste del motor Existen otros monogramas en los libros de referencia. ESTIMACIÓN DE COSTES Y RENTABILIDAD DE EQUIPOS 2.17
  • 20.
    DISEÑO DE EQUIPOSE INSTALACIONES 2.5.3 MOTORES. Coste de motores de baja tensión (3000 rpm) con forma constructiva B (horizontal con portacojinete) en funcion de potencia (CV)(miles de pts/CV) (1991) Figura 20.- Motores Para otros tipos de motores se aplica factor de correción: ft = 1.05 para 1500 rpm, 4 polos ft = 1.50 para 1000 rpm, 6 polos ft = 1.10 para forma constructiva V (vertical) Para motores de MEDIA TENSION (potencia > 200 CV) --> PEDIR OFERTA 2.5.4 RECIPIENTES A PRESION. Hay que calcular el peso del recipiente en funcion de Forma y Espesor. El código ASME da la siguiente ecuacion para el espesor: Donde: P ′ • De e = espesor en cm e = +c P' = presión de diseño más la presión de σ • E − 0,6 P ′ columna de líquido en Kg/cm2 De = Diámetro exterior del cilindro en cm s = Tensión máxima admisible del material a la temperatura de proyecto en Kg/cm2. E = Eficiencia de soldadura c = Sobreespesor de corrosión en cm El peso se obtiene con la ecuación simplificada: W = 7 ,85·π·De·e( L + De ) Donde: W= Peso en Kg e= espesor en mm De = Diámetro externo en metros L = Altura o longitud total en metros A este peso hay que añadirle el de los soportes y conexiones (Ver tabla) El coste total se obtiene en función del coste unitario (Cu), el peso (W) y el factor debido al material (fm). C = Cu·W · f m ESTIMACIÓN DE COSTES Y RENTABILIDAD DE EQUIPOS 2.18
  • 21.
    DISEÑO DE EQUIPOSE INSTALACIONES Figura 21.- Vasijas y columnas Figura 22 .- Corrección por material MATERIAL ASTM AISI fm SA 2SS C 1 SA203 Ay D 1,3 SA 357 2 SA 240 304 2,8 SA 240 340 L 3 SA 240 310 S 3,8 SA 240 316 2,9 SA 240 316 L 3,3 SA 240 316 (Ti) 3,1 SA 240 321 2,7 SA 240 347 2,9 SA 240 410 2,4 Figura 23.- ESPESORES MÍNIMOS Diámetro Acero Acero exterior (mm) carbono inoxi- Aluminio y baja dable aleación 0-350 3 2 4 351-650 4 3 5 651-1.000 5 3 7 1.001-1.400 6 4 8 1.401-1.950 7 5 9 1.951-2.550 8 5 10 2.551-3.250 9 6 12 3.251-4.000 10 7 13 4.001-4.800 11 7 14 4.801-5.750 12 8 16 5.751-6.750 13 9 17 6.751-7.850 14 10 19 7.851-9.000 15 10 20 Estas tablas están dadas en pesetas de 1991. Podemos utilizar las tablas de costes del COULSON que incluimos a continuación: ESTIMACIÓN DE COSTES Y RENTABILIDAD DE EQUIPOS 2.19
  • 22.
    DISEÑO DE EQUIPOSE INSTALACIONES Figura 24.- Vasijas Verticales a presión. Libras Figura 25.-Vasijas horizontales a presión. Libras 1992 1992 2.5.5 COLUMNAS DE CONTACTO. Las columnas se calculan como el recipiente a presión del que están formadas mas el coste de los platos o rellenos según corresponda. Se utilizan además de la Figura 24 las siguientes: Figura 26.- Coste de los platos Figura 27.- Cost of column packing (mid 1992) Cost pounds/m Size, mm 25 38 50 Saddles, stoneware 720 530 500 Pall rings, polypropylene 560 340 210 Pall rings, stainless steel 1270 740 710 ESTIMACIÓN DE COSTES Y RENTABILIDAD DE EQUIPOS 2.20
  • 23.
    DISEÑO DE EQUIPOSE INSTALACIONES 2.5.6 INTERCAMBIADORES DE CALOR. Podemos estimar el coste de un intercambiador de calor por métodos muy diversos, todos dependen del area de intercambio y tipo de intercambiador. Siendo más precisa la estimación cuanto más datos de la construcción del intercambiador utilicemos. Así Utilizando la fuente del COULSON tenemos: Figura 28 .- Coste de un intercambiador de calor (Coulson) Podemos mejorar la estimación del siguiente modo. El coste de un intercambiador de calor se determina a partir de la superficie calculada de intercambio, según gráfica que relaciona miles de pts/m2 vs superficie en m2.. El coste total se obtiene según: C = Cb· f d· f ϕ· f l· f m· f t· f np· f p ESTIMACIÓN DE COSTES Y RENTABILIDAD DE EQUIPOS 2.21
  • 24.
    DISEÑO DE EQUIPOSE INSTALACIONES Donde: Cb = Coste base fd = factor característico por tipo de intercambiador Figura 29.- Factores I. C. (1) fm = factor de material Tipo fd ft = factor corrector por temperatura AES 1,00 fp = factor debido a la presion entre carcasa y tubos AEM 0,87 f℘ = factor correctivo del diametro de tubo y de paso AEU 0,85 fnp = factor debido al número de paso de los tubos Obtenemos el coste base de la siguiente gráfica (en pts de 1991) AKT 1,20 BES 0,92 Figura 30.- Coste base Cambiador de calor (pts 1991) BEM 0,80 BEU 0,75 BKT 1,10 Thermosiphon 1,35 Numero de pasos fnp 2 1,00 4 1,02 6 1,04 8 1,06 12 1,08 Longitud (m) fl 2,4 1,35 3,7 1,13 4,9 1,00 6,1 0,92 7,3 0,90 Temperatura ( C) ft t < '350 1,00 350 < t < 550 1,08 Figura 31.- Factores I.C. (2) Presion fp (bar) 50m 100m 500m Diametro (mm) Paso (in) ff < 10 1,00 1,00 1,00 19,2 Cuadrado: l 1,00 10-20 1,03 1,08 1,18 19,2 Triangular: I 5/16 0,95 20-30 1,15 1,20 1,32 19,2 Triangular: I 0,97 30-40 1,28 1,35 1,50 25,4 Cuadrado: I I/4 1,07 40-65 1,67 1,75 1,93 25,4 Triangular: I I/4 0,97 65-85 1,80 1,90 2,10 85-130 2,35 2,45 2,70 130-180 3,00 3,15 3,45 Figura 32.- Factores I.C. (3) fm: Material Carcasa/ Mat Tubo Superficie AC/AC AC/Cu AC/Mo AC/304 304/304 AC/316 AC/ Monel/ AC/ Ti Ti/Ti (m2) Monel Monel < 10 1 1,05 1,4 1,55 2,3 1,95 2,8 4,5 4,7 11 10-50 1 1,1 1,55 1,75 2,55 2,15 3,05 4,8 5,8 12,2 50-100 1 1,15 1,75 2,15 2,9 2,55 3,55 5,3 7,3 13,9 100-500 1 1,3 2,05 2,6 3,4 3 4,35 6,1 9,4 16,3 500- l.000 1 1,5 2,35 3,2 4,15 3,65 5,25 7,1 12 19,1 ESTIMACIÓN DE COSTES Y RENTABILIDAD DE EQUIPOS 2.22
  • 25.
    DISEÑO DE EQUIPOSE INSTALACIONES Figura 33.- Tipos de intercambiadores de Calor (TEMA) ESTIMACIÓN DE COSTES Y RENTABILIDAD DE EQUIPOS 2.23
  • 26.
    DISEÑO DE EQUIPOSE INSTALACIONES 2.5.7 EQUIPOS VARIOS Purchase cost of miscellaneous equipment, Equipment Size unit, S Size range Constant C,X Index n Comment Agitators Propeller driver power, kW 5-75 1000 0.5 complete unit Turbine 3200 0.5 Boilers Packaged up to 10 bar kg/h steam 5-50 x 103 30 0.8 oil or gas fired Pack. 10 to 60 bar 50 0.8 Centrifuges Horizontal basket dia, m 0.5 – 1.0 30000 1.3 Vertical basket 30000 1.0 Compressors Centrifugal driver power, kW 20-500 500 0.8 electric, max. Press 50 bar Reciprocating 700 0.8 Conveyors Belt 0.5 m wide length, m 2-40 1000 0.75 Belt 1.0 m wide 1500 0.75 Crushers Cone t/Il 20-200 2000 0.85 Pulverisers kg/h 1750 0.35 Dryers Rotary area, m2 5 -.30 6000 0.45 carbon steel Pan 2 - 10 4000 0.35 Evaporators Vertical tube area, m2 10-000 6000 0.53 carbon steel Falling film 11000 0.52 Filters Plate and frame area, m2 5 -50 2300 0.60 cast iron Vacuum drum 1-10 9000 0.60 carbon steel Furnaces Process heat abs, kW cylindrical 103 - 104 190 0.77 carbon steel box 103 - 105 290 0.77 x2.0 for ss Reactors Jacketed capacity, m3 3 - 30 8000 0.40 carbon steel agitated 16000 0.45 glass lined Tanks Process capacity, m3 vertical 1 – 50 1250 0.60 atmos. press horizontal 10-100 1500 0.60 carbon steel Storage floating roof 50-8000 1500 0.55 x2.5 for cone roof 50-8000 1200 0.55 stainless ESTIMACIÓN DE COSTES Y RENTABILIDAD DE EQUIPOS 2.24
  • 27.
    DISEÑO DE EQUIPOSE INSTALACIONES 2.6. EJEMPLOS Y PROBLEMAS 2.6.1. Se desea estimar el coste de un intercambiador de calor de acero al carbono, del tipo carcasa y tubo con fondo flotante, con 150 psig de presión de diseño y un área de transmisión de calor de 3500 sqft. a.- Si el precio de un intercambiador similar de 1000 sqft de área de transmisión es de 14.400$ . Estimar el precio de este equipo. b.- Si el intercambiador es de tubos de acero inoxidable y se desea una presión de trabajo de 300 psig estimar el coste. c.- Si el precio dado corresponde a 1987, ¿cuál será el precio actual? 2.6.2. Estimar el coste de instalación de una tubería de 6 “ de diámetro de 100 m de largo con tapas soldadas en los extremos. a.- Si la tubería se suministra en piezas de 20 pies. b- Calcularlo si tenemos un coste de instalación de 1200 pts/m. 2.6.3. Calcular el coste total de una bomba centrífuga si el coste de instalación es del 35 %. Las características de la bomba son: 1.- Bomba para solución salina de densidad 1.5 g/cc. de 15 m3 /hora. Elevando el producto a 12 m. 2.- La bomba es de acero inoxidable 316 y tiene una presión de aspiración de 30 bares. 2.6.4. Una torre de destilación tiene un coste instalado de 150.000 $. a.- Estimar el coste anual si la vida útil se estima en 11 años. b.- Ajustar el coste anual si se vende al fin de vida por 10.000 $ 2.6.5. Se ha realizado el trabajo preliminar de diseño de un proceso para recuperar un producto valioso de un efluente gaseoso. El gas será lavado con un disolvente en una torre empaquetada, el producto recuperado y el disolvente se separan por destilación y el disolvente enfriado y reciclado. Los equipos principales de la instalación de detallan seguidamente: 1.- Columna de Absorción: diámetro 1 m, altura de vasija 15 m , altura de empaquetado 12 m, Empaquetado de silla cerámica de 38 mm, vasija de acero al carbono, presión de diseño 5 bar. 2.- Columna de recuperación: diámetro 1 m , altura de vasija 20 m, 35 platos, vasija y platos de acero inoxidable, presión de operación 1 bar. 3.- Intercambiador de calor: tipo: convección forzada, tubos fijos, área 18,6 m2 , carcasa de acero al carbono y tubos de acero inoxidable, presión de trabajo 1 bar. 4.- Condensador: Tubos fijos de 25.3 m2 de área carcasa y tubos de acero al carbono, presión de operación 1 bar. 5.- Refrigerador de disolvente: tubos en U, área 10.1 m2 , tubos y carcasa de acero inoxidable, presión de trabajo 5 bares. 6.- Depósitos de almacenamiento de producto y disolvente: cilíndricos de 35 m3 , acero inoxidable Requisitos estimados de servicios. Vapor 200 kg/h Agua de refrigeración. 5000 kg/h Potencia eléctrica 100 kWh/d (360 MJ/d) Perdidas estimadas de disolvente: 10 kg/d . Precio 400 UKL/t Carga de la planta 95 % Estimar las necesidades de inversión de capital para este proyecto y los costes anuales de operación. (fecha 1992) 2.6.6. Una planta produce 10.000 t /a de un producto. el rendimiento total es el 70 % (kg de producto por kg de materia prima). El coste de la materia prima es de 2000 pts/t y el precio de venta 7000 ESTIMACIÓN DE COSTES Y RENTABILIDAD DE EQUIPOS 2.25
  • 28.
    DISEÑO DE EQUIPOSE INSTALACIONES pts/t. Se estima que una modificación del proceso puede aumentar el rendimiento al 75 % con una inversión inicial de 7.000.000 pts y sin costes adicionales de operación. Es rentable la inversión. (interés anual 10 %). 2.6.7. Se pretende construir una planta para producir un nuevo producto. La inversión inicial requerida es de 2500 M pts y el plan de inversión el siguiente: año 1 200. M pts (coste de diseño) año 2 1000. M pts (coste de construcción) año 3 1000. M pts (coste de construcción) año 4 300. M pts (capital de trabajo) La planta entrará en operación el año 4. Los costes fijos de operación son: 80 M pts por año hasta el año 9 100 M pts por año desde el año 9 al 13 110 M pts por año a partir del año 13 los costes variables de operación son: 2000 pts por tonelada hasta el año 13 2500 pts por tonelada a partir del año 13 El volumen de ventas previsto, el precio de venta, y el precio de las materias primas es de: Año 4 5 6 7 8 9 10 11 12 13 14 15 16 Volumen de ventas (1000 t) 100 105 110 120 130 140 150 165 180 200 180 160 150 Precio de venta (1000 pts/t) 30 30 30 30 30 30 28 26 26 25 24 20 18 Precio materia prima (1000 pts/t) 18 18 18 18 18 18 16 14 14 13 12 12 11 Suponiendo una tasa de interés fija para todo el periodo del 8 % calcular: a.- El cash flow por año. b.- El valor futuro del proyecto c.- El valor presente d.- El tiempo de retorno de la inversión. ESTIMACIÓN DE COSTES Y RENTABILIDAD DE EQUIPOS 2.26
  • 29.
    DISEÑO DE EQUIPOSE INSTALACIONES 2.7. CUESTIONES Y PROBLEMAS DE EXAMENES 2.7.1 EXAMEN 29-01-97 Disponemos del estudio económico de una planta química que tiene los siguientes datos: Capital total invertido: 600 M pts Mano de obra directa 60 M pts Costes de materias primas/año 300 M pts Costes de servicios (electricidad,... ) 40 M pts Valor Producto/año 1000 M pts Interés bancario 7% C01.- Determinar los costes totales de producción: A 288 M pts B 820 M pts C 631 M pts D 400 M pts C02.- Cual será la tasa interna de recuperación con 10 años de vida, considerando constante el valor de los gastos totales de producción y precio del producto durante los diez años. A 27,3 % B 41,2 % C 14,7 % D otro. C14.- Estimar el precio en 1991 del siguiente intercambiador de calor de casco y tubo. Tipo AKT de 100 m2 con tubos en dos pasos de 25,4 mm, configuración triangular con 1-1/4 in de paso y 4.9 m de largo, con una presión de 25 bar, y temperaturas inferiores a 550 ºF, con carcasa de acero al carbono y tubos de Titanio. A 300.000 $ B 45.000.000 pts C 25.000.000 pts D 35.000.000 pts 2.7.2 EXAMEN 03-09-97 C01.- Disponemos del estudio económico de una planta química que tiene los siguientes datos: Capital total invertido: 600 M pts Mano de obra directa 60 M pts Costes de materias primas/año 300 M pts Costes de servicios, electricidad,. 40 M pts Valor Producto/año 1000 M pt Interés bancario 7% Si suponemos un periodo de amortización de 10 años, ¿qué capital tendremos que amortizar al año?. A 60 M pts B 85,4 M pts C 74,2 M pts D 97,6 M pts C10.- Estimar el precio en 1992 de una columna de absorción con las siguientes características: • Diámetro =2 m • Altura de vasija 15 m • Altura de empaquetado 12 m • Empaquetado tipo silla cerámica de 38 mm • Material: Acero inoxidable • Presión de diseño: 25 bar A 50.000 libras B 75.000 libras C 100.000 libras D 200.000 libras 2.7.3 EXAMEN 03-02-98 Disponemos del estudio económico de una planta química que tiene los siguientes datos: Capital total invertido: 2500 M pts Valor Mano de obra directa 250 M pts Costes de materias primas/año 1500 M pts Costes de servicios (electricidad,... ) 40 M pts Valor Producto/año 3500 M pts Interés bancario 8% Valor de la planta a fin de vida 800 M pts Beneficios/año 800 M pts ESTIMACIÓN DE COSTES Y RENTABILIDAD DE EQUIPOS 2.27
  • 30.
    DISEÑO DE EQUIPOSE INSTALACIONES C01.- Determinar los gastos de amortización de la planta si la vida estimada es de 10 años y el interes constante. : A 317.3 M pts B 250 M pts C 253.3 M pts D 372.6 M pts C06.- Estimar el precio en 1991 de una columna de relleno de 3 pies de diámetro y 20 pies de altura con una altura de 16 pies de relleno tipo silla intalox de gres de 1 in . La carcasa es de acero inoxidable. A 85000 $ B 25000 $ C 55000 $ D 105000 $ 2.7.4 EXAMEN 04-09-98 C01.- Estimar el coste de una columna de destilación con un diámetro de columna de 2 m, una altura de 20 m con 20 platos de tipo buble cup, construida toda ella en acero inoxidable AISI 304 y con presión de diseño de 2 bar. A 110.000 libras B 76.000 libras ± 10 % C 35 Millones pts ± 30 % D 35.734.500 pts P01.- Calcular Los Gastos Totales de Producción (GTP), el Beneficio Industrial Bruto (BIB) y el tiempo en que se amortizaría la inversión inicial de una planta para la fabricación de un producto que se utiliza como producto intermedio de una industria de química fina de la misma propiedad y que absorbe toda la producción de la planta. La planta tiene los siguientes datos. Capital total invertido: 12000 M pts Mano de obra directa 600 M pts Costes de materias primas/año 10000 M pts Costes de servicios 300 M pts (electricidad,... ) Valor Producto/año 20000 M pts Interés aplicable 10 % Inversiones futuras 10 % BIB Dividendos de accionistas 20 % BIB Impuestos 30 % BIB 2.7.5 EXAMEN 28-11-98 C01.- Disponemos del estudio económico de una planta química que tiene los siguientes datos: Capital total invertido: 1600 M pts Costes totales de producción 820 M pts Costes de materias primas/año 300 M pts Costes de servicios (electricidad,... ) 40 M pts Valor Producto/año 1400 M pts Interés bancario 6% Cual será la tasa interna de recuperación con 10 años de vida, considerando constante el valor de los gastos totales de producción y precio del producto durante los diez años. A 11,7 % B 34.3% C 8,1 % D 68.4 % C06.- Estimar el precio en 1991 de una columna de relleno de 3 pies de diámetro y 20 pies de altura con una altura de 16 pies de relleno tipo silla intalox de gres de 1 in . La carcasa es de acero inoxidable. A 85000 $ B 25000 $ C 55000 $ D 105000 $ P01.- ESTUDIO PRELIMINAR Calcular los Gastos Totales de Producción (GTP), el Beneficio Industrial Bruto (BIB) y el tiempo en que se amortizaría la inversión inicial de una planta para la fabricación de un producto que se utiliza como producto intermedio de una industria de química fina de la misma propiedad y que absorbe toda la producción de la planta. La planta tiene los siguientes datos. Capital total invertido: 12000 M pts Mano de obra directa 600 M pts Costes de materias primas/año 10000 M pts Costes de servicios 300 M pts (electricidad,... ) Valor Producto/año 20000 M pts Interés aplicable 10 % ESTIMACIÓN DE COSTES Y RENTABILIDAD DE EQUIPOS 2.28
  • 31.
    DISEÑO DE EQUIPOSE INSTALACIONES Inversiones futuras 10 % BIB Dividendos de accionistas 20 % BIB Impuestos 30 % BIB 2.7.6 EXAMEN 05-02-99 C06.- Estimar el coste de un intercambiador de calor con las características indicadas en la tabla siguiente Configuración BES 25 192 Area de intercambio 140 m2. Presión de diseño lado tubo : 20 bar Presión de diseño lado casco : 10 bar Dos pasos en tubos de acero inoxidable 304 de ¾ in 14 BWG con configuración triangular equilátera a 1 in de separación. Casco, canal cabezales y soportes de tubos de acero al carbono. 80000$ de 1991 +/- 10% 5000000 pts 11 millones pts +/- 30 % 8419000 pts de 1991 P01.- Cálculo de amortización Disponemos del estudio económico de una planta química que tiene los siguientes datos: Capital total invertido: 2500 M pts Costes totales de producción 700 M pts Costes de materias primas/año 500 M pts Valor a fin de vida 1200 M pts Valor Producto/año 1400 M pts Interés bancario 6% En cuanto tiempo se puede amortizar la instalación, considerando constantes los datos aportados durante todo el periodo y desviando a amortización un 50 % de los beneficios totales. 2.7.7 EXAMEN 04-09-99 C01.- Cálculo del precio de un equipo. (7%) Estimar el coste en modo estudio para 1998 de una caldera de vapor de agua con una potencia de 50 106 kJ/hr, Si esta consiste en una caja tipo cabina de 2x4x4 m. Con tubos de 6 pulgadas Sch 80 en acero al carbono y un flujo de calor radiante de 10000 Btu/hr ft2. A 43 millones pts B 700.000 $ ± 30 % C 100 millones pts ± 10% D 725.320 $ ESTIMACIÓN DE COSTES Y RENTABILIDAD DE EQUIPOS 2.29