aaaaa
DISEÑO DE CELDAS DE
FLOTACION
DOCENTE: AIRE MENDOZA, Jhonny
INTEGRANTES:
 CARHURICRA ESTRADA, Wilder Victor
 CHAVEZ CALLUPE, Carolay
 PANEZ TORRES, Margot
 SALVADOR REVIRA, Jeffry
CURSO: DISEÑO DE PLANTAS II
DISEÑO DE CELDAS DE FLOTACIÓN 2
DISEÑO DE PLANTAS I
INTRODUCCIÓN
Los circuitos de flotación constan de varias etapas, en general, en la flotación de minerales
de cobre se utilizan las etapas rougher, cleaner, cleaner-scavenger y recleaner. Sin
embargo, en la flotación de otros minerales podrían encontrarse etapas rougher,
scavenger, cleaner y recleaner.
La etapa primaria de flotación (etapa rougher) se alimenta con el rebalse de los
hidrociclones de un circuito cerrado molienda/clasificación. Por otra parte, es común que
el concentrado de la etapa rougher se someta a una remolienda antes de ingresar a la
etapa cleaner.
En relación a las celdas de flotación utilizadas en los circuitos, las celdas mecánicas son
utilizadas en las etapas rougher, scavenger y cleaner-scavenger, mientras que, columnas
de flotación se aplican a las etapas cleaner y recleaner. Sin embargo, existen algunas
concentradoras que usan celdas mecánicas en la etapa cleaner y celdas columnares en la
etapa recleaner. En la actualidad, la tendencia es aumentar el tamaño de los equipos
hacia celdas mecánicas de volumen superior a los 4000 pies3, originada por la
disminución de los costos de operación (energía, mantención, etc.) de estas celdas de gran
volumen.
DISEÑO DE CELDAS DE FLOTACIÓN 3
DISEÑO DE PLANTAS I
MARCO TEORICO
1. DISEÑOS DE CELDAS DE FLOTACIÓN:
A) EQUIPOS DE FLOTACIÓN:
Aunque existen diseños diferentes de máquinas de flotación, todas ellas tienen la función
primaria de hacer que las partículas que se han convertido en hidrofóbicas entren en
contacto y se adhieran a las burbujas de aire, permitiendo así que dichas partículas se
eleven a la superficie y formen una espuma, la cual es removida.
Actualmente, las máquinas más usadas por su importancia tecnológica, por lo menos en
lo que se refiere al continente americano, son las celdas de flotación Sub “A”, Agitair y de
columna. También se toman conceptos de máquinas de flotación de nueva generación,
como la celda Jameson de Australia.
B) FUNCION DE UNA CELDA DE FLOTACIÓN:
 Mantener todas las partículas en suspensión dentro de las pulpas en forma
efectiva, con el fin de prevenir la sedimentación de éstas.
 Producir una buena aireación, que permita la diseminación de burbujas de aire a
través de la celda.
 Promover las colisiones y adhesiones de partícula – burbuja.
 Mantener quietud en la pulpa inmediatamente bajo la columna de espuma.
 Proveer un eficiente transporte de la pulpa alimentada a la celda, del concentrado
y del relave.
 Proveer un mecanismo de control de la altura de la pulpa y de la espuma, la
aireación de la pulpa y del grado de agitación.
C) CARACTERISTICAS QUE DEBEN REUNIR LAS CELDAS DE FLOTACIÓN:
 Facilidad para la alimentación de la pulpa en forma continua.
 Mantener la pulpa en estado de suspensión.
 No debe ocurrir la sedimentación de las partículas.
 Separación adecuada del concentrado y del relave.
DISEÑO DE CELDAS DE FLOTACIÓN 4
DISEÑO DE PLANTAS I
D) EFICIENCIA DE UNA CELDA DE FLOTACIÓN:
La eficiencia de una celda de flotación se determina por los siguientes aspectos.
 Tonelaje que se puede tratar por unidad de volumen.
 Calidad de los productos obtenidos y recuperaciones.
 Consumo de energía eléctrica, reactivos, espumantes y otros reactivos, con el fin de
obtener los resultados óptimos.
 Gastos de operación y mantención por tonelada de mineral tratado.
2. TIPOS DE CELDA DE FLOTACIÓN:
Los equipos o celdas, usados en la flotación son las siguientes:
 CELDAS DE FLOTACIÓN MECÁNICAS.
 LA CELDA DE FLOTACIÓN LA SERIE JJF
 CELDAS DE FLOTACIÓN WEMCO.
 CELDAS DE FLOTACIÓN JAMESON.
 CELDAS DE COLUMNAS DE FLOTACIÓN.
 CELDAS DE FLOTACIÓN EKOFLOT - V.
2.1Celdas mecánicas.
La celda mecánica está constituida por un depósito en forma de paralelepípedo o
forma cúbica, de distintas capacidades, con un mecanismo rotor-estator para la
dispersión del sólido y el aire. Las celdas se juntan en serie y forman un banco de flotación
agrupándose de diferentes formas. Por ejemplo, un banco de 12 celdas mecánicas podría
tener las siguientes configuraciones, de acuerdo a como se agrupen las celdas: 3-3-3-
3; 2-2-2-3-3, etc. En las celdas de flotación, se pueden distinguir tres zonas típicas (figura
7.4):
- Una zona de alta turbulencia, a nivel del mecanismo de agitación.
- Una zona intermedia.
- Una zona superior.
En la zona de alta turbulencia o zona de agitación se producen los choques para la
adhesión partícula burbuja. En esta zona deben existir las condiciones hidrodinámicas y
fisicoquímicas que favorezcan este contacto.
DISEÑO DE CELDAS DE FLOTACIÓN 5
DISEÑO DE PLANTAS I
La zona intermedia se caracteriza por ser una zona de relativa calma, lo que
favorece la migración de las burbujas hacia la parte superior de la celda.
La zona superior corresponde a la fase espuma, está formada por burbujas separadas
por finos canales de pulpa. La pulpa descarga por rebalse natural, o con la ayuda de
paletas mecánicas. Cuando la turbulencia en la interfase pulpa/espuma es alta, se
produce una contaminación debido al arrastre significativo de pulpa hacia la espuma.
Figura 7.4. Zonas típicas de una celda de flotació
AMALGAMACION DEL ORO 6
Aaaaa
HIDROMETALURGIA II
a) Ventajas:
1、Diseño de la celda DC con gran capacidad del flujo y alta velocidad de flotación.
2、El aire de inflación se realiza por el soplante exterior con amplia regulación.
3、Poco cubrimiento de área con peso ligero por unidad.
4、Se adopta el cilindro cónico permite el gran ciclo vertical hacia arriba fortaleciendo la
agitación inferior de la celda y mejorar la suspensión del mineral, lo que es adecuado para
las operaciones díficiles de separación con gran volumen de aire inflado.
5、El impulsor se usa para la circulación de la pulpa y la dispersión del aire y el impulsor
ubica en la celda profundida reduce la abrasión del agitador para mantener la estabilidad
de la superficie de la pulpa.
6、El espacio muerto axial y radial entre el impulsor y la placa es mayor que lo de la serie A
facilitando la instalación y mantenimiento.
7、La consumición de reactivos y la energía se reduce obviamente mientras el índice de
flotación se sube.
b) Principio:
Las partículas gruesas y de gran densidad se suben hacia arriba por el flujo vertical pasando
por el cilindro cónico evitando el sedimiento y la delaminación. El aire de baja presión se
dispersa en toda la celda inflado por el soplante. Las burbujas mineralizadas se suben
verticalmente hasta la zona estable superior de la celda dejando las gangas. Se consta con
el carácter de corta distancia de subida para burbujas.
DISEÑO DE CELDAS DE FLOTACIÓN 7
DISEÑO DE PLANTAS I
c) Esquema
Es una celda de flotación mécanica agitación con aire-inflación con simple estructura tales
como manguera de aire,eje principal, manguito, cilindro circular, junta de ajustación,
guiador, placa para cubir, placa de conectada y motor, etc. El impulsor consta con 8 platos
de paletas radiales. La placa se compone de 4 grupos de plato con 24 paletas radiales
alrededor ubicadas. El espacio muerto axial entre el impulsor y la placa es 15~20mm y el
radial es 20~40mm. El tubo de inflación arriba del cilindro central se conecta con el cilindro
de viento, la parte abajo del cilindro central se conecta con el cilindro circular. Se instala la
pieza formada campana al abajo del cilindro central por conducción.
d) Aplicación
Se utiliza ampliamente en las operaciones de beneficio para los minerales metálicos y no
metálicos.
DISEÑO DE CELDAS DE FLOTACIÓN 8
DISEÑO DE PLANTAS I
2.2LA CELDA DE FLOTACIÓN LA SERIE JJF:
a) Ventajas
1、Alta circulación de pulpa a 2.5 veces facilitando la mineralización del mineral, reactivo
y gas.
2、Gran capacidad inspiratoria, buen efecto de dispersión.
3、Buena suspensión sin hundimiento,no hace falta salir la pulpa.
4、Alta eficiencia de recuperación con amplio escala de partícula.
5、Auto-aspiración de aire pero no pulpa, se requiere el dispositivo de escalera(distancia
300-400mm).
6、Unidad combinada con la serie SF, SF como tanque de succión y JJF como tanque de flujo
directo.
b) Principio
Una presión negativa formada por la agitación del impulsor para tener el flujo de vórtice
con el fin de mezclar el aire con la pulpa.El mixto del gas y la pulpa se extiende
uniformemente en el tanque. Las burbujas son raspadas para ser productos.
DISEÑO DE CELDAS DE FLOTACIÓN 9
DISEÑO DE PLANTAS I
c) Estructura
La celda de flotación JJF se compone principalmente de celda, impulsor, estator, cubierta
descentralizada, falsa baja, tubo de diversión, tubo vertical, anillo de ajustación.
1、Celda somera con corto diámetro del impulsor, baja velocidad y bajo consumo de
energía.
DISEÑO DE CELDAS DE FLOTACIÓN 10
DISEÑO DE PLANTAS I
2、Gran espacio entre el impulsor y el estator que es un cilindro con agujero oval para la
mezcla y dispersión del aire y la pulpa.
3、La altura del estator es inferior que el impulsor para gran circulación del lodo a 2.5 veces
que otros.
4、La cubierta dispersa del modo paraguas con agujeros del estator separa la vórtice
generada por el impulosr con la capa de burbujas mantiendo la superficie estable.
d) Aplicación
Se utiliza en la clasificación de los metales no ferrosos, metales ferrosos, minerales no
metálicos, es adecuado para flotación primera y separación de barrido de plantas grandes
y medianas.
e) Datos técnicos
Model
o
Volum
en
efectiv
o (m3)
Capaci
dad(m
3/min)
Diámetro
del
impulsor
(mm)
Velocidad
del
impulsor
(r.p.m)
Potenci
a del
motor
para
agitaci
ón (kw)
Potencia
del motor
para
raspador(
kw)
Peso
de
celda
por
unid
ad
(kg)
JJF-4 4 2.0-4 410 305 11 1.5 2303
JJF-5 5 2.0-6 2416
JJF-8 8 4.0-8 540 233 22 4700
JJF-10 10 5.0-10 4820
JJF-16 16 5.0-16 700 180 37 8000
JJF-20 20 5.0-20 730 8500
DISEÑO DE CELDAS DE FLOTACIÓN 11
DISEÑO DE PLANTAS I
2.3CELDAS DE FLOTACIÓN WEMCO.
DISEÑO DE CELDAS DE FLOTACIÓN 12
DISEÑO DE PLANTAS I
2.4Celdas de Columnas de flotación
a) Celda-columna
Los mismos principios de físicoquímica de superficie que se aplica a flotación en
celdas convencionales son válidos para la flotación en celda-columna, siendo la
cinética de flotación mucho más rápida en esta última; de esa manera las partículas
hidrofóbicas son adheridas a las burbujas, las cuales ascienden y son removidas como
concentrado. A diferencia de las celdas convencionales, no usan agitadores
mecánicos, la pulpa entra a unas 2/3 partes de la zona inferior de la celda y
encuentra una corriente de aire ascendente, el concentrado rebosa por la parte
superior, y simultáneamente un spray de agua colocado en la parte superior lava las
espumas removiendo la ganga o estéril, que se descarga por la parte inferior. El aire
a presión es introducido mediante generadores internos o externos de burbujas y son
los inyectores de aire los que reciben mayor atención en toda instalación antigua o
nueva; se puede afirmar que los generadores de burbujas son el "corazón" de la celda-
columna.
Aquí algunos conceptos básicos importantes:
1. Holdup.- Se define como el % de volumen en la columna usada por el aire en cualquier
momento, el límite del holdup es 16%. Para fines prácticos se puede usar la siguiente
fórmula:
Holdup = ( H espuma/ H columna) x 100
2. Impending holdup.- Deficiencia para trasladar el concentrado al labio del overflow.
3. Bías.- Es la relación que hay entre el flujo del relave y el flujo de alimentación; este
valor es igual o mayor que la unidad por adición de agua de lavado.
4. Spargers.- Son generadores de burbujas en forma tubular con pequeños agujeros a
través de los cuales se inyecta aire.
5. Coalescencia.- Periodo en el que no puede extenderse el holdup en una columna; en
este punto las burbujas colapsan y se crea una caída en la recuperación.
DISEÑO DE CELDAS DE FLOTACIÓN 13
DISEÑO DE PLANTAS I
Variables más importantes en su operación son:
1. Flujo de alimentación
2. Flujo de aire
3. Flujo de agua de lavado
4. Nivel de pulpa y espuma
5. % de sólidos
6. Dosificación de reactivos
b) Zonas de la celda-columna
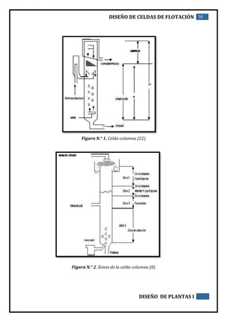
Se distinguen dos zonas básicas en la celda (figura N.° 1): zona de recuperación o colección
y zona de limpieza; sin embargo, cuando se trata de realizar trabajos de
investigación (figura N.° 2) se debe estudiar la celda de acuerdo con lo que a continuación
se indica:
1. Zona de limpieza: fase espuma, región que se extiende hacia arriba desde la interfaz
pulpa -espuma hasta el rebase de la columna.
2. Zona de limpieza: interfaz pulpa-espuma, región de longitud arbitraria en la
interface pulpa-espuma; a esta región se le asigna el espacio entre 0.15 m sobre la
interfaz 0.15 m por debajo de la interfaz.
3. Zona de limpieza: fase pulpa; región que se extiende hacia abajo desde la interfaz
pulpa-espuma hasta la tobera de inyección del material de alimentación.
4. Zona de colección, región que se extiende hacia abajo desde la tobera de inyección o
alimentación hasta los difusores.
c) Forma de la celda-columna
Se caracteriza por su forma rectangular, cuadrada o redonda con poco diámetro y una gran
altura. Prevalece la forma redonda; las formas cuadradas y rectangulares requieren fierro
extra, lo que representa un gasto adicional.
DISEÑO DE CELDAS DE FLOTACIÓN 14
DISEÑO DE PLANTAS I
d) Aireación de la celda
El sistema de inyección de aire es la parte fundamental de la celda y se realiza mediante
inyectores internos o externos que buscan mejorar la producción del enjambre de burbujas
y el tamaño de las mismas; así, por ejemplo, se han usado inyectores cerámicos, tubos
perforados, cubiertos con lonas de filtro y últimamente el generador de burbujas
desarrollado por el Bureau de Minas de Estados Unidos. El sistema consiste en la disolución
de aire en agua alimentados convenientemente a una cámara pequeña que contiene gravas,
de preferencia de canto rodado, a presiones que fluctúan entre 60 a 70 PSI. También es
importante el burbujeador microcel de Process Engineering Resources, Inc., que es un
mezclador estático para disponerse fuera de la columna formando microburbujas que van
desde 1000 a 600 micras. Finalmente, podemos mencionar los slam jet sparger de Canadian
Process Technologies de regulación automática de gas, que trabajan fuera de la columna y
son diseñadas para fácil instalación y mantenimiento en línea.
El control de aire en la celda se hace midiendo el tiempo de éste en el interior de la misma,
lo que en inglés se llama holdup, que se define como la fracción de aire presente en la pulpa
de cualquier celda de flotación expresada en porcentaje y se determina fácilmente
implementando dos visores: uno en la parte inferior y otro en la parte superior de la
columna (figura N.° 3), deduciendo que la diferencia de niveles a través de dichos visores
debe ser proporcional al aire contenido dentro de la celda.
e) Agua de lavado
En la figura N.° 4, podemos apreciar el perfil de la espuma en la celda-columna, zona muy
importante del proceso de flotación; la forma y calidad de espuma serán factores
importantes en la eficiencia del proceso. En la celda-columna el agua de lavado tiene
funciones muy importantes:
1. Formar el bías.
2. Mantener el nivel de pulpa y espuma
3. Limpiar el concentrado.
4. Lubricante de las partículas minerales.
DISEÑO DE CELDAS DE FLOTACIÓN 15
DISEÑO DE PLANTAS I
f) Instrumentación y control
Qza<a<<La celda-columna es muy versátil; su control se puede hacer en forma manual,
mediante instrumentación básica (figura N.° 5) o automatizada y conectada a un
computador desde donde se puede efectuar el control del proceso.
g) Instalación
La instalación de la celda-columna se puede realizar para trabajar en serie (figura
N.° 6) o en paralelo (figura N.° 7); en el primer caso se hace con el objeto de realizar
todo el proceso en celdas-columna y la instalación en paralelo generalmente
trabajará con un circuito adicional de celdas convencionales donde se flotará un
scaverger para lograr resultados aceptables en grado y recuperación.
h) Modelos de celda-columna
Con el objeto de mejorar la performance metalúrgica y de operación de la celda-columna, se
han desarrollado otros modelos, como por ejemplo la celda-columna de 3 productos:
C3P (figura N.° 8), que considera un drenado de partículas mixtas para su posterior
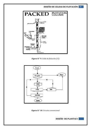
remolienda y retorno al circuito de flotación. Otro ejemplo es la celda Packed Flotation
Colum (figura N.° 9), que posee en su interior una cama de empaques reticulados, pudiendo
ser éstos de plástico o metal corrugados para producir microburbujas, los que van colocados
en módulos orientados en 90 grados respecto al eje vertical de la columna.
i) Diagrama de flujo
La ubicación de la celda-columna dentro del circuito de flotación convencional (figura N.°
10) puede ser en forma parcial dentro del circuito (figura N.° 11) o reemplazar todas las
celdas convencionales (figura N.° 12)por celdas-columna.
DISEÑO DE CELDAS DE FLOTACIÓN 16
DISEÑO DE PLANTAS I
Figura N.° 1. Celda-columna (22)
Figura N.° 2. Zonas de la celda-columna (8)
DISEÑO DE CELDAS DE FLOTACIÓN 17
DISEÑO DE PLANTAS I
Figura N.° 3. Medida de la presión del gas y dirección de flujo en celda-columna (22)
Figura N.° 4. Perfil de la zona de la espuma yianatos 1985 (6)
Figura N.° 4. Perfil de la
zona de la espuma
yianatos 1985 (6)
DISEÑO DE CELDAS DE FLOTACIÓN 18
DISEÑO DE PLANTAS I
Figura N.° 5. Celda-columna con instrumentación básica (23)
Figura N.° 6. Instalación en serie (18)
DISEÑO DE CELDAS DE FLOTACIÓN 19
DISEÑO DE PLANTAS I
Figura N.° 7 Instalación en paralelo (18)
Figura N.° 8. Celda-columna de 3 productos
DISEÑO DE CELDAS DE FLOTACIÓN 20
DISEÑO DE PLANTAS I
Figura N.° 9. Celda de flotación (15)
Figura N.° 10. Circuito convencional
DISEÑO DE CELDAS DE FLOTACIÓN 21
DISEÑO DE PLANTAS I
Figura N.° 11. Circuito convencional con celda-columna
Figura N.° 12. Celdas-columna en todo el circuito de flotación
DISEÑO DE CELDAS DE FLOTACIÓN 22
DISEÑO DE PLANTAS I
2.5Celdas de flotación Jameson
a) Flotación de alta intensidad y eficiencia.
La Celda Jameson es una celda de flotación de alta intensidad que puede crear circuitos de
flotación de menor costo, más eficientes y con mejor rendimiento. La primera Celda Jameson
comercial se instaló en 1989 en la operación de Mt Isa Mines en respuesta a los defectos de
las celdas de flotación columnar. Desde entonces la tecnología ha mejorado
significativamente, así como también nuestra comprensión de cómo utilizar mejor sus
funciones para diseñar mejores circuitos de flotación. Actualmente existen más de 250 celdas
Jameson instaladas en la industria de los minerales que realizan el tratamiento de carbón,
metales base y caudales de extracción por solventes. Existen más aplicaciones en la industria
del tratamiento de agua.
DISEÑO DE CELDAS DE FLOTACIÓN 23
DISEÑO DE PLANTAS I
La Celda Jameson es un dispositivo resistente que utiliza principios simples para generar una
flotación intensa. Las diferencias claves con las celdas mecánicas convencionales y las
columnas de flotación son:
Un chorro a presión altamente cortante que crea una zona de mezcla de alta intensidad, lo
que produce una nube de burbujas finas que se mezclan rápidamente con partículas.
Las burbujas de aire finas permiten una alta carga de sólidos por burbuja de aire y, de este
modo, se produce una alta capacidad de transporte de espuma. Esto se traduce en tasas de
producción altas en un espacio pequeño.
La pequeña área requerida para su instalación (huella) permite contar con lavado de
espuma para mejorar la calidad del producto.
La mayor parte de la interacción partícula-burbuja sucede en la zona del “downcomer”, lo
que significa que el tanque de la celda se requiere solamente para la separación de la
espuma/pulpa (y para el lavado de espuma). A diferencia de las columnas, no es necesaria
una gran zona de colección y no existe la necesidad de realizar los cálculos de "tiempo de
residencia" de las celdas convencionales.
La Celda Jameson no tiene piezas móviles, lo que se traduce en una alta disponibilidad y
bajos costos de mantenimiento.
No utiliza un suministro de aire externo, lo que reduce aún más los costos de operación.
El simple, pero poderoso mecanismo de creación de burbujas, crea una distribución del
tamaño de burbujas uniforme para lograr un rendimiento consistente. A diferencia de las
columnas, no existen rociadores que producen burbujas finas cuando son nuevos y burbujas
grandes cuando son antiguos.
Escalamiento simple para las máquinas de gran tamaño. Las celdas instaladas varían de
una alimentación de 80 m3/h a una de 3.000 m3/h.
Filtración de concentrados frecuentemente mejorada debido a la alta recuperación tanto de
las partículas gruesas como finas de interés, en combinación con un buen rechazo de los finos
no deseados.
DISEÑO DE CELDAS DE FLOTACIÓN 24
DISEÑO DE PLANTAS I
Estas características únicas de la Celda Jameson crean diversas oportunidades de diseño:
Expansiones de bajo costo para los circuitos existentes: una sola celda necesita poco espacio,
no necesita aire y se puede alimentar a partir de una bomba existente. Una sola celda puede
producir rápidamente sobre 30% del concentrado antes de la etapa rougher y de la limpieza
y, por lo tanto, aumenta la capacidad de las celdas existentes. De manera adicional, el lavado
de espuma en la Celda Jameson aumentará la calidad general del concentrado. Una
instalación de Celda Jameson representa generalmente entre un 40% y un 60% del área de
huella de las celdas de flotación convencional y menos de un 30% de la altura de las celdas
de columna.
Diseño de nuevos circuitos de bajo costo: la combinación de las funciones de la Celda
Jameson mencionadas anteriormente con las celdas convencionales pueden producir un
circuito más pequeño y eficiente, que logra una mayor ley y recuperación que cualquiera de
estas tecnologías podría lograr de manera independiente.
Instalaciones simples de celda unitaria: donde se necesita una alta tasa de producción en un
espacio pequeño. Este es el motivo por el cual la Celda Jameson es la tecnología de flotación
dominante de reemplazo en la industria australiana de flotación del carbón y del orgánico
de SXEW.
Todos los minerales recuperados mediante la flotación se pueden procesar con la Celda
Jameson. Se han instalado más de 250 celdas Jameson en todo el mundo en aplicaciones de
metales base, carbón y SX-EW, con las celdas tratando tasas de alimentación desde 80 m3/h
a 3.000 m3/h.
La Celda Jameson patentada fue desarrollada en conjunto por Isa Mines (actualmente
Xstrata Queensland Ltd) y el Profesor Graeme Jameson de la Universidad de Newcastle y es
comercializada en todo el mundo por Glencore Technology.
DISEÑO DE CELDAS DE FLOTACIÓN 25
DISEÑO DE PLANTAS I
DISEÑO DE CELDAS DE FLOTACIÓN 26
DISEÑO DE PLANTAS I
b) Ventajas de la Celda Jameson
 Capacidad de alta producción
Una sola celda puede tratar más de 3.000 m3/h y es capaz de producir una tasa de
concentrado de 130 tph. En muchas instalaciones de la Celda Jameson el área útil necesaria
ha sido reducida entre un 30% a un 40% en comparación con las celdas mecánicas
convencionales.
 Alta recuperación y ley
Debido a las burbujas de aire fino, la mezcla intensa, la alta probabilidad de contacto y la
alta carga de burbuja/partícula, la consistencia de la celda logra altas recuperaciones y
leyes. La celda se puede ajustar fácilmente para lograr la posición deseada en cualquier
curva de recuperación de ley.
 Mantenimiento rápido y de bajo costo
La Celda Jameson no tiene piezas móviles y no tiene un suministro de aire externo lo que
hace del mantenimiento de la Celda Jameson simple y de bajo costo. El análisis en la selección
de material para las piezas de la Celda Jameson dio como resultado la minimización de los
repuestos requeridos. Los diseños actuales han comprobado que sólo el elemento principal
que requiere el reemplazo cada dos o cinco años es el “Slurry Lens”. El “Slurry Lens” se
reemplaza en línea y toma 5 minutos por “downcomer”.
 Operación fácil
Como el flujo de alimentación fluctúa por el “downcomer”, permanece constante, lo que da
como resultado un rendimiento constante. Una vez que la Celda Jameson se ajusta para las
condiciones de alimentación pasa a ser un dispositivo que se "acciona y olvida".
 Encendido y apagado simple
La alimentación fresca se lleva en línea, por medio de la bomba, en el arranque de la celda
y, la acción del mecanismo de recirculación garantiza que la celda alcanza rápidamente el
equilibrio. El mecanismo de recirculación también permite que la bomba de alimentación
siga bombeando, incluso cuando la alimentación fresca esté apagada, sin la necesidad de
ninguna intervención del operador. Al apagarla, la alimentación se desvía a los relaves
DISEÑO DE CELDAS DE FLOTACIÓN 27
DISEÑO DE PLANTAS I
cuando se apaga la bomba, pero una vez que la bomba se ha reiniciado la celda alcanza
rápidamente el equilibrio de nuevo.
 Diseño de celda flexible
No hay piezas móviles dentro de la Celda Jameson y la flexibilidad en la elección de
materiales es amplia (FRP, HDPE, acero inoxidable/dulce). Debido a la simplicidad de la
unidad, los cambios en el diseño se pueden implementar fácilmente y así la mayoría de las
celdas se diseñan a medida para cada cliente: circular, rectangular, artesas
internas/externas, caja de reciclado, control de nivel, sistemas de alimentación superiores o
inferiores.
 Bajo costo e instalación simple
Una celda que puede tratar 1.200 m3/h tiene sólo 5,0 metros de diámetro y 4,0 metros de
alto. El área de huella de una Celda Jameson es generalmente entre un 40 a un 60% de huella
de las celdas de flotación convencional, mientras que la altura es menor al 30% de las celdas
de columna. De manera adicional, las celdas Jameson son autoaspirantes, por lo tanto no
hay necesidad de un suministro de aire externo (compresor o soplador) y no hay agitadores
o piezas removibles dentro de la celda. Como resultado, la Celda Jameson tiene un capital
instalado y costos de operación y mantenimiento muy bajos.
 Escalamiento preciso
Los resultados de la escala piloto se escalan directamente al tamaño comercial con un 100%
de precisión. El registro de escalamiento comprobado ayuda a reducir el riesgo del proyecto.
 Dependiente del contacto
En vez de que el dimensionamiento del equipo dependa del tiempo de residencia, como
sucede con las celdas de flotación convencionales, el dimensionamiento de la Celda Jameson
depende del flujo. El resultado es celdas mucho más pequeñas para realizar la misma labor.
Cuando se compara con la tecnología de flotación convencional y de columna, las ventajas
de la tecnología de la Celda Jameson se pueden ver claramente.
DISEÑO DE CELDAS DE FLOTACIÓN 28
DISEÑO DE PLANTAS I
Celda
Jameson
Celda
convencional
Celda de
columna
Lavado de espuma Si No Si
Tamaño de burbuja 0.3-0.5mm 1.0mm 0.5-3.0mm
Número de etapas necesarias para
la flotación equivalente
1 3 1
Requerimiento de espacio Pequeño Grande Muy grande
Recuperación de finos Alta Buena Buena
La Celda Jameson combina un novedoso método para el contacto del aire y de la espuma
donde un chorro a presión de pulpa deja entrar el aire de manera natural, logrando una alta
fracción de vacío, burbujas finas y contacto íntimo de partículas de burbuja. En comparación
con la flotación convencional, las burbujas pequeñas (0,3 a 0,5 mm) se producen
constantemente y el contacto intenso entre burbujas y partículas ocurre en un período corto
(6 a 10 segundos) en el “downcomer”. La combinación del pequeño tamaño de las burbujas
y el contacto intenso da como resultado una celda de alta intensidad que produce tasas de
flotación de mineral rápidas, especialmente para los finos. Debido a que el contacto entre la
burbuja y la partícula ocurre en el tubo de descenso, el propósito del estanque es
principalmente para la separación de las burbujas y la pulpa, por lo tanto el volumen de la
celda es muy pequeño en comparación con las columnas. Las altas tasas de flotación que
resultan de la aeración intensa se traducen en una alta productividad por área de superficie,
DISEÑO DE CELDAS DE FLOTACIÓN 29
DISEÑO DE PLANTAS I
lo que hace al lavado de espuma aumentar el grado de concentrado. El consumo de energía
es menor que en las celdas mecánicas o en las columnas de flotación (la única energía
proviene del bombeo de alimentación, sin un soplador o compresor) y el orificio y la bomba
de alimentación son las principales piezas de desgaste.
Celda
Jameson
Celda
Convencional
Diámetro promedio de la
burbuja de aire (micrón)
300 1000
Corte / intensidad (1/s) 200-250 7-10
c) La Celda
La Celda Jameson se puede dividir en tres zonas principales: El “downcomer”, la zona de
pulpa del estanque y la zona de espuma del estanque
El “downcomer” es el corazón de la Celda Jameson y es donde ocurre el contacto primario de
las burbujas de aire y las partículas. La pulpa de alimentación se bombea al “downcomer”
por medio de un ““Slurry Lens”” creando un chorro de alta presión. El chorro de líquido corta
y luego entra el aire, que ha sido aspirado de manera natural. Debido a la alta velocidad de
mezclado y a la gran área interfacial existe un contacto rápido y una recolección de burbujas
de aire/partículas. El tiempo de residencia del “downcomer” varía entre diez y treinta
segundos.
La Zona de pulpa del estanque es donde ocurre el contacto secundario entre las burbujas de
aire y partículas y es donde las burbujas se separan de la pulpa. La mezcla de pulpa aireada
sale del “downcomer” e ingresa a la zona de la pulpa del estanque de flotación. . La velocidad
de la mezcla y el gran diferencial de densidad entre éste y el resto de la pulpa en el estanque
resultan en patrones de recirculación de fluido. Esto mantiene las partículas en suspensión
sin la necesidad de agitación mecánica. El tiempo de residencia de la zona de la pulpa del
estanque varía de dos a cinco minutos.
La zona de espuma del estanque es donde los materiales ingresados se extraen de la espuma
por medio del drenaje de la espuma o del lavado de la espuma. La celda está diseñada para
garantizar una zona de espuma quieta eficiente que permite la administración flexible de la
espuma. El tiempo de residencia de la zona de espuma varía de cuatro segundos a un minuto.
DISEÑO DE CELDAS DE FLOTACIÓN 30
DISEÑO DE PLANTAS I
DISEÑO DE CELDAS DE FLOTACIÓN 31
DISEÑO DE PLANTAS I
d) El “downcomer”: el corazón de la Celda Jameson
El “downcomer” es donde ocurre el contacto, la unión y la mayoría de la recopilación de
burbujas de aire/partículas. El “downcomer” de la Celda Jameson está compuesto de cinco
regiones distintas: el chorro libre, la trompeta de inducción, el chorro a presión, la zona de
mezcla y la zona de flujo de la tubería.
DISEÑO DE CELDAS DE FLOTACIÓN 32
DISEÑO DE PLANTAS I
e) Celdas neumáticas
La tecnología de flotación neumática ha tenido un gran desarrollo desde los años 20 hasta
los nuevos diseños propuestos por el Dr. Rainer Imhof, en Alemania. Básicamente, introduce
la desagregación operacional de la flotación, es decir, un control sobre las condiciones de
alimentación, interacción partícula/burbuja, y la separación del concentrado y el ralave.
Los últimos aportes a la flotación neumática, han sido realizados por el Dr. Imhof, quien a
través de sus diseños comerciales Ekoflot y Ekoflot V, ha generado un avance importante en
el mercado productivo, en aplicaciones industriales no metálicas y en la minería metálica,
a nivel de flotación rougher, scavenger y cleaner.
El principio básico de diseño de las celdas neumáticas, consiste en asignar las diferentes
tareas del proceso a dispositivos específicos. Unidades de aireación introducen aire
finamente distribuido en el seno de la pulpa, mezclada previamente con reactivos de
flotación en el exterior de la celda. Casi todas las partículas hidrofóbicas, se adhieren ya
en el interior de estos dispositivos de aireación, y en su camino hacia el recipiente de
flotación, a las burbujas de aire densamente dispersadas. La energía cinética requerida
para la fijación de las partículas, proviene de la corriente turbulenta de la pulpa en el
reactor. Esta corriente turbulenta es generada por la bomba de pulpa, instalada por delante
de la unidad de aireación. La tarea del recipiente de flotación propiamente tal, al que se
alimenta la pulpa aireada, es la de recoger las burbujas de aire con las partículas sólidas
adheridas y extraerlas con producto de espuma. En la figura 7.10 se muestra una celda
neumática
DISEÑO DE CELDAS DE FLOTACIÓN 33
DISEÑO DE PLANTAS I
Jameson.
Figura 7.10. Celda neumática.
DISEÑO DE CELDAS DE FLOTACIÓN 34
DISEÑO DE PLANTAS I
3. DISEÑO DE CIRCUITOS BÁSICOS DE FLOTACIÓN
Los circuitos de flotación son procesos continuos; las celdas están instaladas en
series formando bancos (Figura 20). La pulpa ingresa a la primera celda del
banco y entrega parte de su mineral valioso en forma de espuma; el overflow
de esta celda pasa a la segunda celda, de donde es sacada más espuma
mineralizada, y así sucesivamente hasta la última celda del banco. La altura de
la columna de espuma es determinada por el ajuste de la altura de la salida de
la cola; la diferencia de altura entre ésta y el labio del overflow de la celda
determina la altura de la espuma. La alimentación ingresa a la primera celda
del banco y la columna de espuma en las primeras celdas se mantiene alta, ya
que hay abundante cantidad de partículas hidrofóficas de mineral que lo
sustentan.
El nivel de la pulpa sube de celda a celda, ya que la pulpa se hace más pobre en
minerales flotables, por aumento progresivo, en la celda de colas. Las últimas
celdas de un banco contienen espumas con bajos contenidos de mineral,
conformados por partículas hidrofóbicas débiles. Estas son denominadas
celdas scavenger, usualmente conformados por partículas mixtas, las cuales
son recirculadas. Las celdas scavenger, tienen poco mineral para sustentar
espuma alta, tienen su vertedero de colas crecido de tal manera que la pulpa
sobrepasa siempre el labio de la celda. De esta manera se recupera el material
flotante y se logra la máxima recuperación de las celdas.
Debe evitarse las cargas circulantes excesivas, por más que la alimentación se
diluya, y el tiempo de flotación se reduzca. El flujograma para este sistema
básico se muestra en la figura 21, Este flujograma puede ser operado
exitosamente solamente cuando la caja (ganga) sea relativamente no flotable,
y requiera un especial y cuidadoso control para mantener uniforme la ley del
concentrado si hay fluctuaciones en la ley de cabeza. Un sistema preferido, es
diluir el concentrado de las primeras celdas de un banco, conocido como
flotación rougher, y reflotarlos en celdas de limpieza (cleaners), donde los
vertederos se los mantiene bajos para mantener una espuma alta y producir un
concentrado de alta ley. En este sistema rougher-scavenger-cleaner (Figura
22), las celdas de limpieza reciben alimentación de alta ley, mientras que la
sección scavenger puede trabajar con un exceso de aire para obtener una
máxima recuperación.
DISEÑO DE CELDAS DE FLOTACIÓN 35
DISEÑO DE PLANTAS I
Figura 20. Banco de celdas continúo
Figura 21. Circuito de flotación simple
Las colas de las celdas de limpieza, normalmente contienen partículas de
mineral aerófílas que son generalmente recirculadas a las celdas rougher, y
posteriormente a las scavenger. Este tipo de circuitos, también son muy
prácticos para minerales que necesitan una máxima cantidad de aireación al
final del banco para obtener una recuperación rentable, se emplea con
frecuencia cuando la ganga tiene tendencia a flotar y es difícil de separar del
mineral. En tales casos, puede ser necesario utilizar uno o más bancos de celdas
de limpieza (Figura 23).
DISEÑO DE CELDAS DE FLOTACIÓN 36
DISEÑO DE PLANTAS I
El paso de pulpa del material no concentrado entre celda a celda se realiza
mediante unos tubos denominados chupones que estan unidos a una caja o
jaula unida al difusor en cuyo interior se halla el impulsor. Entonces este
mecanismo permite que al girar el impulsor aspire la pulpa de la celda anterior
e incluso aire (comportamiento de aspiración) y lo suelte por debajo del mismo
para que sea mezclado y se puedan formar las zonas de flotación
convencionales.
Figura 22. Sistema de flotación Rougher – Scavenger – Cleaner
Figura 23. Circuito con relimpieza
DISEÑO DE CELDAS DE FLOTACIÓN 37
DISEÑO DE PLANTAS I
3.1 DISEÑO DE FLUJOGRAMAS
Los diagramas de flujo están identificados por un separador o por una unión.
Figura 24. Separador y unión en flujogramas
En el diseño de un flujograma apropiado para una planta de flotación, el
tamaño de grano de la molienda es de mayor consideración. Se puede estimar
en base a experiencias del pasado y de una evaluación mineralógica, pero
tienen que hacerse pruebas de laboratorio, para determinar las condiciones
óptimas. El propósito de la molienda es promover una recuperación económica
de los minerales valiosos. Deben realizarse pruebas con cargas de mineral,
utilizando varias combinaciones de reactivos, en muestras de mineral con
diferentes contenidos. Se deben pesar los concentrados, determinar sus leyes y
los resultados ploteados en curvas Recuperación vs. Tiempo y Recuperación vs.
Ley del concentrado (Figura 25).
Figura 25. (a) Recuperación vs. Tiempo; (b) Recuperación vs concentración
DISEÑO DE CELDAS DE FLOTACIÓN 38
DISEÑO DE PLANTAS I
Inicialmente se debe escoger la malla de molienda que da una ley y
recuperación razonable con un tiempo de flotación rougher aceptable. Si la
molienda es muy gruesa, algunos de los minerales valiosos, no flotaran. De
cualquier manera, los tiempos de flotación excesivos pueden eventualmente
permitir que algunas de estas partículas vayan a los concentrados, bajando su
ley. Es aquí que el flotador debe usar su experiencia y decidir cuál es la ley del
concentrado y el tiempo de flotación más razonables.
Como el costo de la molienda es invariablemente el más alto, no se debe moler
más de lo que realmente es justificable desde el punto de vista económico; es
decir lo que interesa es la liberación de la partícula valiosa y tamaño adecuado
de partícula para que pueda ser arrastrada.
3.2 FLEXIBILIDAD DE LOS CIRCUITOS DE FLOTACIÓN
Habiendo sido alcanzada la decisión de diseñar un circuito de flotación de
acuerdo a un esquema determinado, es necesario prever variaciones en el flujo
de alimentación a la planta, ya sean más bajos o más altos y también
considerar fluctuaciones en las leyes de los minerales.
El camino más simple de mitigar las fluctuaciones de la ley y proporcionar un
flujo uniforme a la planta, es colocando un tanque acondicionador de
almacenamiento entre la sección de molienda y la planta de flotación:
Cualquier variación en ley o tonelaje puede ser mitigada por el tanque
acondicionador, de donde el material es bombeado o envia por gravedad una
pulpa en una proporción controlada a la planta de flotación; es en el
acondicionador donde los reactivos son adicionados.
Es fundamental el pre-acondicionamiento de la pulpa antes de ingresar a la
planta de flotación debido que aquí es dond etambien se gana mayor tiempo de
contacto entre reactivos y minerales.
Se tiene que tomar también una previsión para poder tratar mayor cantidad
de pulpa, lo cual puede ocurrir por ejemplo cuando se tiene previsto hacer el
mantenimiento de uno de los molinos del sistema. Esto se logra distribuyendo
la alimentación en bancos de celdas paralelas (Figura 26)
DISEÑO DE CELDAS DE FLOTACIÓN 39
DISEÑO DE PLANTAS I
Figura 26. Banco de celdas de flotación paralelas
A continuación se muestran algunos circuitos de flotación:
DISEÑO DE CELDAS DE FLOTACIÓN 40
DISEÑO DE PLANTAS I
DISEÑO DE CELDAS DE FLOTACIÓN 41
DISEÑO DE PLANTAS I
DISEÑO DE CELDAS DE FLOTACIÓN 42
DISEÑO DE PLANTAS I
4. DESARROLLO DE UN DISEÑO DE LA CELDA DE FLOTACIÓN
Los factores principales para calificar el rendimiento de la máquina son:
1. Rendimiento metalúrgico, representado por la ley y la recuperación.
2. Capacidad, en TMH y por unidad de volumen.
3. Costos de operación por tonelada de alimentación
4. Facilidad de operación (la cual puede bien ser subjetiva).
Una buena máquina de flotación debe tener facilidades para:
1. Alimentación de la pulpa en forma continua.
2. Mantener la pulpa en estado de suspensión.
3. Evitar las sedimentaciones.
4. Separación apropiada de la pulpa y de la espuma mineralizada.
5. Evacuación de la última en forma ordenada.
6. Fácil descarga de los relaves.
La construcción del prototipo se ha desarrollado en las siguientes etapas:
1. Cálculo de los parámetros de diseño.
2. Confección de los planos digitales utilizando el programa Autocad.
3. Construcción de las piezas que conforman la celda piloto en los talleres de Mametsa,
gracias al apoyo brindado por su gerente general Dr. César Janampa Ramos.
4. Fundición del impulsor en los laboratorios de la E.A.P. de Ingeniería Metalúrgica.
5. Pintado de las piezas en la Planta Piloto de la Universidad Mayor de San Marcos.
6. Ensamblaje final de la celda piloto con el motor.
7. Instalación del prototipo en el circuito de flotación de la Planta Piloto de la Universidad
Nacional Mayor de San Marcos.
8. Pruebas metalúrgicas de funcionamiento.
Por tratarse de un proyecto de investigación de construcción de un equipo físico, la mejor
manera de presentarlo será mediante la exposición de fotografías de acuerdo al orden antes
DISEÑO DE CELDAS DE FLOTACIÓN 43
DISEÑO DE PLANTAS I
mencionado, indicando también que se cuenta con un video de funcionamiento para las
pruebas metalúrgicas.
1. PARÁMETROS DE DISEÑO:
CAPACIDAD DE LA CELDA
CARACTERÍSTICAS DEL FLUJO DE ALIMENTACIÓN
Mínimo Máximo
KSPH 30.000 50.000
% de sólidos 40.0 40.0
Densidad del sólido 2.80 2.80
CÁLCULOS:
Mp Kg 75.000 125.000
Mw Litros 45.000 75.000
Qp LPH 55.714 92.857
PsV % 19.230 19.230
dp gr/litro 1 346 1 346
De los cálculos desarrollados y de los diseños aplicados se presenta un resumen de las
especificaciones técnicas importantes.
ESPECIFICACIONES TÉCNICAS DEL EQUIPO
Tipo Tanque cilíndrico
Tamaño 300 mm diámetro y 400 mm de altura
Revoluciones 950 rpm
Material Acero de medio carbono
Motor 1.50 Kw 4P motor enjaulado
Accesorios Faja en V con cobertura de seguridad
Tubería de 1/4” para aire a baja presión
Sistema para ducha de agua
Válvula de desagüe
Canaleta de recepción de concentrados
Patas de soporte
Tiempo de flotación 22.5 minutos para alimentación de 30 kph
13.5 minutos para alimentación de 50 kph
DISEÑO DE CELDAS DE FLOTACIÓN 44
DISEÑO DE PLANTAS I
Plano N.º 1. Impulsor de la celda.
Plano N.º 2. Tubo de alimentación y difusor.
DISEÑO DE CELDAS DE FLOTACIÓN 45
DISEÑO DE PLANTAS I
Plano N.º 3. Soporte del sistema de trasmisión.
Plano N.º 4. Tanque de agitación y canales.
DISEÑO DE CELDAS DE FLOTACIÓN 46
DISEÑO DE PLANTAS I
Plano N.º 5. Vista general del equipo
5. PINTADO DE LAS PIEZAS DE LA CELDA DE FLOTACIÓN
Foto N.º 3. Pintura de las piezas del equipo
DISEÑO DE CELDAS DE FLOTACIÓN 47
DISEÑO DE PLANTAS I
6. RESULTADO FINAL
Foto N.º 4. Celda “San Marcos” instalada en los circuitos de la Planta Piloto de flotación.
8. PRUEBAS DE FUNCIONAMIENTO
Concluida la instalación de la celda piloto, en los ambientes de la Planta Piloto de la E.A.P.
de Ingeniería Metalúrgica, se procedió con las pruebas de funcionamiento de acuerdo a un
programa. Este se inició con el chequeo de los componentes mecánicos y eléctricos en
funcionamiento. Luego se pasó a operar el equipo solo con agua durante cinco días
consecutivos y se verificó el buen estado del equipo en sus aspectos mecánicos y eléctricos.
Se finalizó el estudio desarrollando una prueba metalúrgica con mineral de calcopirita
durante un día, para ello fue necesario el funcionamiento de toda la Planta Piloto. El equipo
funcionó eficientemente en todos sus aspectos, existe un video de esta prueba.
DISEÑO DE CELDAS DE FLOTACIÓN 48
DISEÑO DE PLANTAS I
CONCLUSIONES
 Los parámetros de diseño han sido correctamente establecidos para operar la celda en
la Planta Piloto de flotación de la E.A.P. de Ingeniería Metalúrgica.
 Los planos de los órganos de máquina han permitido la correcta construcción de las
piezas que conforman la celda piloto.
 No se presentaron problemas en el ensamblaje por las previsiones tomadas en el diseño.
 La celda operó correctamente en vacío y con solo agua en forma continua por tres días,
dando pruebas de su eficiencia mecánica y eléctrica.
 Las pruebas metalúrgicas en blanco desarrolladas operando toda la Planta Piloto han
demostrado que la celda se adecua perfectamente a este tipo de concentración por
flotación.
 Los profesores y alumnos de la E.A.P. de Ingeniería Metalúrgica están en capacidad de
emprender nuevos retos, para crear tecnología propia en el procesamiento de
minerales.
DISEÑO DE CELDAS DE FLOTACIÓN 49
DISEÑO DE PLANTAS I
BIBLIOGRÁFICAS
 Mular AL., Bhappu RS. (1978). Mineral Processing Plant Design. Society of Mining
Engineers. New York.
 Gray Meredith P., Harbort Gregory J., Murphy Andrew S. (1998). Flotation circuit
design utilising the Jameson cell. Brisbane, Queensland, Australia.
 Jameson GJ. (1991). The development and application of the Jameson cell, IMM
Extractive Metallurgy Conference. Australia.
 Errol Kelly G., Spottiswood David S. (1990). Introducción al procesamiento de
minerales. México.
 Sutulov Alexander (1963). Flotación de minerales. Concepción, Chile.
 Wheeler DA. (1985). Column Flotation, II Congreso Latinoamericano de Flotación,
Concepción, Chile.
 Fueyo C. Luis (1999). Equipos de trituración, molienda y flotación. Madrid, España.

292553088 diseno-de-celdas-de-flotacion

  • 1.
    aaaaa DISEÑO DE CELDASDE FLOTACION DOCENTE: AIRE MENDOZA, Jhonny INTEGRANTES:  CARHURICRA ESTRADA, Wilder Victor  CHAVEZ CALLUPE, Carolay  PANEZ TORRES, Margot  SALVADOR REVIRA, Jeffry CURSO: DISEÑO DE PLANTAS II
  • 2.
    DISEÑO DE CELDASDE FLOTACIÓN 2 DISEÑO DE PLANTAS I INTRODUCCIÓN Los circuitos de flotación constan de varias etapas, en general, en la flotación de minerales de cobre se utilizan las etapas rougher, cleaner, cleaner-scavenger y recleaner. Sin embargo, en la flotación de otros minerales podrían encontrarse etapas rougher, scavenger, cleaner y recleaner. La etapa primaria de flotación (etapa rougher) se alimenta con el rebalse de los hidrociclones de un circuito cerrado molienda/clasificación. Por otra parte, es común que el concentrado de la etapa rougher se someta a una remolienda antes de ingresar a la etapa cleaner. En relación a las celdas de flotación utilizadas en los circuitos, las celdas mecánicas son utilizadas en las etapas rougher, scavenger y cleaner-scavenger, mientras que, columnas de flotación se aplican a las etapas cleaner y recleaner. Sin embargo, existen algunas concentradoras que usan celdas mecánicas en la etapa cleaner y celdas columnares en la etapa recleaner. En la actualidad, la tendencia es aumentar el tamaño de los equipos hacia celdas mecánicas de volumen superior a los 4000 pies3, originada por la disminución de los costos de operación (energía, mantención, etc.) de estas celdas de gran volumen.
  • 3.
    DISEÑO DE CELDASDE FLOTACIÓN 3 DISEÑO DE PLANTAS I MARCO TEORICO 1. DISEÑOS DE CELDAS DE FLOTACIÓN: A) EQUIPOS DE FLOTACIÓN: Aunque existen diseños diferentes de máquinas de flotación, todas ellas tienen la función primaria de hacer que las partículas que se han convertido en hidrofóbicas entren en contacto y se adhieran a las burbujas de aire, permitiendo así que dichas partículas se eleven a la superficie y formen una espuma, la cual es removida. Actualmente, las máquinas más usadas por su importancia tecnológica, por lo menos en lo que se refiere al continente americano, son las celdas de flotación Sub “A”, Agitair y de columna. También se toman conceptos de máquinas de flotación de nueva generación, como la celda Jameson de Australia. B) FUNCION DE UNA CELDA DE FLOTACIÓN:  Mantener todas las partículas en suspensión dentro de las pulpas en forma efectiva, con el fin de prevenir la sedimentación de éstas.  Producir una buena aireación, que permita la diseminación de burbujas de aire a través de la celda.  Promover las colisiones y adhesiones de partícula – burbuja.  Mantener quietud en la pulpa inmediatamente bajo la columna de espuma.  Proveer un eficiente transporte de la pulpa alimentada a la celda, del concentrado y del relave.  Proveer un mecanismo de control de la altura de la pulpa y de la espuma, la aireación de la pulpa y del grado de agitación. C) CARACTERISTICAS QUE DEBEN REUNIR LAS CELDAS DE FLOTACIÓN:  Facilidad para la alimentación de la pulpa en forma continua.  Mantener la pulpa en estado de suspensión.  No debe ocurrir la sedimentación de las partículas.  Separación adecuada del concentrado y del relave.
  • 4.
    DISEÑO DE CELDASDE FLOTACIÓN 4 DISEÑO DE PLANTAS I D) EFICIENCIA DE UNA CELDA DE FLOTACIÓN: La eficiencia de una celda de flotación se determina por los siguientes aspectos.  Tonelaje que se puede tratar por unidad de volumen.  Calidad de los productos obtenidos y recuperaciones.  Consumo de energía eléctrica, reactivos, espumantes y otros reactivos, con el fin de obtener los resultados óptimos.  Gastos de operación y mantención por tonelada de mineral tratado. 2. TIPOS DE CELDA DE FLOTACIÓN: Los equipos o celdas, usados en la flotación son las siguientes:  CELDAS DE FLOTACIÓN MECÁNICAS.  LA CELDA DE FLOTACIÓN LA SERIE JJF  CELDAS DE FLOTACIÓN WEMCO.  CELDAS DE FLOTACIÓN JAMESON.  CELDAS DE COLUMNAS DE FLOTACIÓN.  CELDAS DE FLOTACIÓN EKOFLOT - V. 2.1Celdas mecánicas. La celda mecánica está constituida por un depósito en forma de paralelepípedo o forma cúbica, de distintas capacidades, con un mecanismo rotor-estator para la dispersión del sólido y el aire. Las celdas se juntan en serie y forman un banco de flotación agrupándose de diferentes formas. Por ejemplo, un banco de 12 celdas mecánicas podría tener las siguientes configuraciones, de acuerdo a como se agrupen las celdas: 3-3-3- 3; 2-2-2-3-3, etc. En las celdas de flotación, se pueden distinguir tres zonas típicas (figura 7.4): - Una zona de alta turbulencia, a nivel del mecanismo de agitación. - Una zona intermedia. - Una zona superior. En la zona de alta turbulencia o zona de agitación se producen los choques para la adhesión partícula burbuja. En esta zona deben existir las condiciones hidrodinámicas y fisicoquímicas que favorezcan este contacto.
  • 5.
    DISEÑO DE CELDASDE FLOTACIÓN 5 DISEÑO DE PLANTAS I La zona intermedia se caracteriza por ser una zona de relativa calma, lo que favorece la migración de las burbujas hacia la parte superior de la celda. La zona superior corresponde a la fase espuma, está formada por burbujas separadas por finos canales de pulpa. La pulpa descarga por rebalse natural, o con la ayuda de paletas mecánicas. Cuando la turbulencia en la interfase pulpa/espuma es alta, se produce una contaminación debido al arrastre significativo de pulpa hacia la espuma. Figura 7.4. Zonas típicas de una celda de flotació
  • 6.
    AMALGAMACION DEL ORO6 Aaaaa HIDROMETALURGIA II a) Ventajas: 1、Diseño de la celda DC con gran capacidad del flujo y alta velocidad de flotación. 2、El aire de inflación se realiza por el soplante exterior con amplia regulación. 3、Poco cubrimiento de área con peso ligero por unidad. 4、Se adopta el cilindro cónico permite el gran ciclo vertical hacia arriba fortaleciendo la agitación inferior de la celda y mejorar la suspensión del mineral, lo que es adecuado para las operaciones díficiles de separación con gran volumen de aire inflado. 5、El impulsor se usa para la circulación de la pulpa y la dispersión del aire y el impulsor ubica en la celda profundida reduce la abrasión del agitador para mantener la estabilidad de la superficie de la pulpa. 6、El espacio muerto axial y radial entre el impulsor y la placa es mayor que lo de la serie A facilitando la instalación y mantenimiento. 7、La consumición de reactivos y la energía se reduce obviamente mientras el índice de flotación se sube. b) Principio: Las partículas gruesas y de gran densidad se suben hacia arriba por el flujo vertical pasando por el cilindro cónico evitando el sedimiento y la delaminación. El aire de baja presión se dispersa en toda la celda inflado por el soplante. Las burbujas mineralizadas se suben verticalmente hasta la zona estable superior de la celda dejando las gangas. Se consta con el carácter de corta distancia de subida para burbujas.
  • 7.
    DISEÑO DE CELDASDE FLOTACIÓN 7 DISEÑO DE PLANTAS I c) Esquema Es una celda de flotación mécanica agitación con aire-inflación con simple estructura tales como manguera de aire,eje principal, manguito, cilindro circular, junta de ajustación, guiador, placa para cubir, placa de conectada y motor, etc. El impulsor consta con 8 platos de paletas radiales. La placa se compone de 4 grupos de plato con 24 paletas radiales alrededor ubicadas. El espacio muerto axial entre el impulsor y la placa es 15~20mm y el radial es 20~40mm. El tubo de inflación arriba del cilindro central se conecta con el cilindro de viento, la parte abajo del cilindro central se conecta con el cilindro circular. Se instala la pieza formada campana al abajo del cilindro central por conducción. d) Aplicación Se utiliza ampliamente en las operaciones de beneficio para los minerales metálicos y no metálicos.
  • 8.
    DISEÑO DE CELDASDE FLOTACIÓN 8 DISEÑO DE PLANTAS I 2.2LA CELDA DE FLOTACIÓN LA SERIE JJF: a) Ventajas 1、Alta circulación de pulpa a 2.5 veces facilitando la mineralización del mineral, reactivo y gas. 2、Gran capacidad inspiratoria, buen efecto de dispersión. 3、Buena suspensión sin hundimiento,no hace falta salir la pulpa. 4、Alta eficiencia de recuperación con amplio escala de partícula. 5、Auto-aspiración de aire pero no pulpa, se requiere el dispositivo de escalera(distancia 300-400mm). 6、Unidad combinada con la serie SF, SF como tanque de succión y JJF como tanque de flujo directo. b) Principio Una presión negativa formada por la agitación del impulsor para tener el flujo de vórtice con el fin de mezclar el aire con la pulpa.El mixto del gas y la pulpa se extiende uniformemente en el tanque. Las burbujas son raspadas para ser productos.
  • 9.
    DISEÑO DE CELDASDE FLOTACIÓN 9 DISEÑO DE PLANTAS I c) Estructura La celda de flotación JJF se compone principalmente de celda, impulsor, estator, cubierta descentralizada, falsa baja, tubo de diversión, tubo vertical, anillo de ajustación. 1、Celda somera con corto diámetro del impulsor, baja velocidad y bajo consumo de energía.
  • 10.
    DISEÑO DE CELDASDE FLOTACIÓN 10 DISEÑO DE PLANTAS I 2、Gran espacio entre el impulsor y el estator que es un cilindro con agujero oval para la mezcla y dispersión del aire y la pulpa. 3、La altura del estator es inferior que el impulsor para gran circulación del lodo a 2.5 veces que otros. 4、La cubierta dispersa del modo paraguas con agujeros del estator separa la vórtice generada por el impulosr con la capa de burbujas mantiendo la superficie estable. d) Aplicación Se utiliza en la clasificación de los metales no ferrosos, metales ferrosos, minerales no metálicos, es adecuado para flotación primera y separación de barrido de plantas grandes y medianas. e) Datos técnicos Model o Volum en efectiv o (m3) Capaci dad(m 3/min) Diámetro del impulsor (mm) Velocidad del impulsor (r.p.m) Potenci a del motor para agitaci ón (kw) Potencia del motor para raspador( kw) Peso de celda por unid ad (kg) JJF-4 4 2.0-4 410 305 11 1.5 2303 JJF-5 5 2.0-6 2416 JJF-8 8 4.0-8 540 233 22 4700 JJF-10 10 5.0-10 4820 JJF-16 16 5.0-16 700 180 37 8000 JJF-20 20 5.0-20 730 8500
  • 11.
    DISEÑO DE CELDASDE FLOTACIÓN 11 DISEÑO DE PLANTAS I 2.3CELDAS DE FLOTACIÓN WEMCO.
  • 12.
    DISEÑO DE CELDASDE FLOTACIÓN 12 DISEÑO DE PLANTAS I 2.4Celdas de Columnas de flotación a) Celda-columna Los mismos principios de físicoquímica de superficie que se aplica a flotación en celdas convencionales son válidos para la flotación en celda-columna, siendo la cinética de flotación mucho más rápida en esta última; de esa manera las partículas hidrofóbicas son adheridas a las burbujas, las cuales ascienden y son removidas como concentrado. A diferencia de las celdas convencionales, no usan agitadores mecánicos, la pulpa entra a unas 2/3 partes de la zona inferior de la celda y encuentra una corriente de aire ascendente, el concentrado rebosa por la parte superior, y simultáneamente un spray de agua colocado en la parte superior lava las espumas removiendo la ganga o estéril, que se descarga por la parte inferior. El aire a presión es introducido mediante generadores internos o externos de burbujas y son los inyectores de aire los que reciben mayor atención en toda instalación antigua o nueva; se puede afirmar que los generadores de burbujas son el "corazón" de la celda- columna. Aquí algunos conceptos básicos importantes: 1. Holdup.- Se define como el % de volumen en la columna usada por el aire en cualquier momento, el límite del holdup es 16%. Para fines prácticos se puede usar la siguiente fórmula: Holdup = ( H espuma/ H columna) x 100 2. Impending holdup.- Deficiencia para trasladar el concentrado al labio del overflow. 3. Bías.- Es la relación que hay entre el flujo del relave y el flujo de alimentación; este valor es igual o mayor que la unidad por adición de agua de lavado. 4. Spargers.- Son generadores de burbujas en forma tubular con pequeños agujeros a través de los cuales se inyecta aire. 5. Coalescencia.- Periodo en el que no puede extenderse el holdup en una columna; en este punto las burbujas colapsan y se crea una caída en la recuperación.
  • 13.
    DISEÑO DE CELDASDE FLOTACIÓN 13 DISEÑO DE PLANTAS I Variables más importantes en su operación son: 1. Flujo de alimentación 2. Flujo de aire 3. Flujo de agua de lavado 4. Nivel de pulpa y espuma 5. % de sólidos 6. Dosificación de reactivos b) Zonas de la celda-columna Se distinguen dos zonas básicas en la celda (figura N.° 1): zona de recuperación o colección y zona de limpieza; sin embargo, cuando se trata de realizar trabajos de investigación (figura N.° 2) se debe estudiar la celda de acuerdo con lo que a continuación se indica: 1. Zona de limpieza: fase espuma, región que se extiende hacia arriba desde la interfaz pulpa -espuma hasta el rebase de la columna. 2. Zona de limpieza: interfaz pulpa-espuma, región de longitud arbitraria en la interface pulpa-espuma; a esta región se le asigna el espacio entre 0.15 m sobre la interfaz 0.15 m por debajo de la interfaz. 3. Zona de limpieza: fase pulpa; región que se extiende hacia abajo desde la interfaz pulpa-espuma hasta la tobera de inyección del material de alimentación. 4. Zona de colección, región que se extiende hacia abajo desde la tobera de inyección o alimentación hasta los difusores. c) Forma de la celda-columna Se caracteriza por su forma rectangular, cuadrada o redonda con poco diámetro y una gran altura. Prevalece la forma redonda; las formas cuadradas y rectangulares requieren fierro extra, lo que representa un gasto adicional.
  • 14.
    DISEÑO DE CELDASDE FLOTACIÓN 14 DISEÑO DE PLANTAS I d) Aireación de la celda El sistema de inyección de aire es la parte fundamental de la celda y se realiza mediante inyectores internos o externos que buscan mejorar la producción del enjambre de burbujas y el tamaño de las mismas; así, por ejemplo, se han usado inyectores cerámicos, tubos perforados, cubiertos con lonas de filtro y últimamente el generador de burbujas desarrollado por el Bureau de Minas de Estados Unidos. El sistema consiste en la disolución de aire en agua alimentados convenientemente a una cámara pequeña que contiene gravas, de preferencia de canto rodado, a presiones que fluctúan entre 60 a 70 PSI. También es importante el burbujeador microcel de Process Engineering Resources, Inc., que es un mezclador estático para disponerse fuera de la columna formando microburbujas que van desde 1000 a 600 micras. Finalmente, podemos mencionar los slam jet sparger de Canadian Process Technologies de regulación automática de gas, que trabajan fuera de la columna y son diseñadas para fácil instalación y mantenimiento en línea. El control de aire en la celda se hace midiendo el tiempo de éste en el interior de la misma, lo que en inglés se llama holdup, que se define como la fracción de aire presente en la pulpa de cualquier celda de flotación expresada en porcentaje y se determina fácilmente implementando dos visores: uno en la parte inferior y otro en la parte superior de la columna (figura N.° 3), deduciendo que la diferencia de niveles a través de dichos visores debe ser proporcional al aire contenido dentro de la celda. e) Agua de lavado En la figura N.° 4, podemos apreciar el perfil de la espuma en la celda-columna, zona muy importante del proceso de flotación; la forma y calidad de espuma serán factores importantes en la eficiencia del proceso. En la celda-columna el agua de lavado tiene funciones muy importantes: 1. Formar el bías. 2. Mantener el nivel de pulpa y espuma 3. Limpiar el concentrado. 4. Lubricante de las partículas minerales.
  • 15.
    DISEÑO DE CELDASDE FLOTACIÓN 15 DISEÑO DE PLANTAS I f) Instrumentación y control Qza<a<<La celda-columna es muy versátil; su control se puede hacer en forma manual, mediante instrumentación básica (figura N.° 5) o automatizada y conectada a un computador desde donde se puede efectuar el control del proceso. g) Instalación La instalación de la celda-columna se puede realizar para trabajar en serie (figura N.° 6) o en paralelo (figura N.° 7); en el primer caso se hace con el objeto de realizar todo el proceso en celdas-columna y la instalación en paralelo generalmente trabajará con un circuito adicional de celdas convencionales donde se flotará un scaverger para lograr resultados aceptables en grado y recuperación. h) Modelos de celda-columna Con el objeto de mejorar la performance metalúrgica y de operación de la celda-columna, se han desarrollado otros modelos, como por ejemplo la celda-columna de 3 productos: C3P (figura N.° 8), que considera un drenado de partículas mixtas para su posterior remolienda y retorno al circuito de flotación. Otro ejemplo es la celda Packed Flotation Colum (figura N.° 9), que posee en su interior una cama de empaques reticulados, pudiendo ser éstos de plástico o metal corrugados para producir microburbujas, los que van colocados en módulos orientados en 90 grados respecto al eje vertical de la columna. i) Diagrama de flujo La ubicación de la celda-columna dentro del circuito de flotación convencional (figura N.° 10) puede ser en forma parcial dentro del circuito (figura N.° 11) o reemplazar todas las celdas convencionales (figura N.° 12)por celdas-columna.
  • 16.
    DISEÑO DE CELDASDE FLOTACIÓN 16 DISEÑO DE PLANTAS I Figura N.° 1. Celda-columna (22) Figura N.° 2. Zonas de la celda-columna (8)
  • 17.
    DISEÑO DE CELDASDE FLOTACIÓN 17 DISEÑO DE PLANTAS I Figura N.° 3. Medida de la presión del gas y dirección de flujo en celda-columna (22) Figura N.° 4. Perfil de la zona de la espuma yianatos 1985 (6) Figura N.° 4. Perfil de la zona de la espuma yianatos 1985 (6)
  • 18.
    DISEÑO DE CELDASDE FLOTACIÓN 18 DISEÑO DE PLANTAS I Figura N.° 5. Celda-columna con instrumentación básica (23) Figura N.° 6. Instalación en serie (18)
  • 19.
    DISEÑO DE CELDASDE FLOTACIÓN 19 DISEÑO DE PLANTAS I Figura N.° 7 Instalación en paralelo (18) Figura N.° 8. Celda-columna de 3 productos
  • 20.
    DISEÑO DE CELDASDE FLOTACIÓN 20 DISEÑO DE PLANTAS I Figura N.° 9. Celda de flotación (15) Figura N.° 10. Circuito convencional
  • 21.
    DISEÑO DE CELDASDE FLOTACIÓN 21 DISEÑO DE PLANTAS I Figura N.° 11. Circuito convencional con celda-columna Figura N.° 12. Celdas-columna en todo el circuito de flotación
  • 22.
    DISEÑO DE CELDASDE FLOTACIÓN 22 DISEÑO DE PLANTAS I 2.5Celdas de flotación Jameson a) Flotación de alta intensidad y eficiencia. La Celda Jameson es una celda de flotación de alta intensidad que puede crear circuitos de flotación de menor costo, más eficientes y con mejor rendimiento. La primera Celda Jameson comercial se instaló en 1989 en la operación de Mt Isa Mines en respuesta a los defectos de las celdas de flotación columnar. Desde entonces la tecnología ha mejorado significativamente, así como también nuestra comprensión de cómo utilizar mejor sus funciones para diseñar mejores circuitos de flotación. Actualmente existen más de 250 celdas Jameson instaladas en la industria de los minerales que realizan el tratamiento de carbón, metales base y caudales de extracción por solventes. Existen más aplicaciones en la industria del tratamiento de agua.
  • 23.
    DISEÑO DE CELDASDE FLOTACIÓN 23 DISEÑO DE PLANTAS I La Celda Jameson es un dispositivo resistente que utiliza principios simples para generar una flotación intensa. Las diferencias claves con las celdas mecánicas convencionales y las columnas de flotación son: Un chorro a presión altamente cortante que crea una zona de mezcla de alta intensidad, lo que produce una nube de burbujas finas que se mezclan rápidamente con partículas. Las burbujas de aire finas permiten una alta carga de sólidos por burbuja de aire y, de este modo, se produce una alta capacidad de transporte de espuma. Esto se traduce en tasas de producción altas en un espacio pequeño. La pequeña área requerida para su instalación (huella) permite contar con lavado de espuma para mejorar la calidad del producto. La mayor parte de la interacción partícula-burbuja sucede en la zona del “downcomer”, lo que significa que el tanque de la celda se requiere solamente para la separación de la espuma/pulpa (y para el lavado de espuma). A diferencia de las columnas, no es necesaria una gran zona de colección y no existe la necesidad de realizar los cálculos de "tiempo de residencia" de las celdas convencionales. La Celda Jameson no tiene piezas móviles, lo que se traduce en una alta disponibilidad y bajos costos de mantenimiento. No utiliza un suministro de aire externo, lo que reduce aún más los costos de operación. El simple, pero poderoso mecanismo de creación de burbujas, crea una distribución del tamaño de burbujas uniforme para lograr un rendimiento consistente. A diferencia de las columnas, no existen rociadores que producen burbujas finas cuando son nuevos y burbujas grandes cuando son antiguos. Escalamiento simple para las máquinas de gran tamaño. Las celdas instaladas varían de una alimentación de 80 m3/h a una de 3.000 m3/h. Filtración de concentrados frecuentemente mejorada debido a la alta recuperación tanto de las partículas gruesas como finas de interés, en combinación con un buen rechazo de los finos no deseados.
  • 24.
    DISEÑO DE CELDASDE FLOTACIÓN 24 DISEÑO DE PLANTAS I Estas características únicas de la Celda Jameson crean diversas oportunidades de diseño: Expansiones de bajo costo para los circuitos existentes: una sola celda necesita poco espacio, no necesita aire y se puede alimentar a partir de una bomba existente. Una sola celda puede producir rápidamente sobre 30% del concentrado antes de la etapa rougher y de la limpieza y, por lo tanto, aumenta la capacidad de las celdas existentes. De manera adicional, el lavado de espuma en la Celda Jameson aumentará la calidad general del concentrado. Una instalación de Celda Jameson representa generalmente entre un 40% y un 60% del área de huella de las celdas de flotación convencional y menos de un 30% de la altura de las celdas de columna. Diseño de nuevos circuitos de bajo costo: la combinación de las funciones de la Celda Jameson mencionadas anteriormente con las celdas convencionales pueden producir un circuito más pequeño y eficiente, que logra una mayor ley y recuperación que cualquiera de estas tecnologías podría lograr de manera independiente. Instalaciones simples de celda unitaria: donde se necesita una alta tasa de producción en un espacio pequeño. Este es el motivo por el cual la Celda Jameson es la tecnología de flotación dominante de reemplazo en la industria australiana de flotación del carbón y del orgánico de SXEW. Todos los minerales recuperados mediante la flotación se pueden procesar con la Celda Jameson. Se han instalado más de 250 celdas Jameson en todo el mundo en aplicaciones de metales base, carbón y SX-EW, con las celdas tratando tasas de alimentación desde 80 m3/h a 3.000 m3/h. La Celda Jameson patentada fue desarrollada en conjunto por Isa Mines (actualmente Xstrata Queensland Ltd) y el Profesor Graeme Jameson de la Universidad de Newcastle y es comercializada en todo el mundo por Glencore Technology.
  • 25.
    DISEÑO DE CELDASDE FLOTACIÓN 25 DISEÑO DE PLANTAS I
  • 26.
    DISEÑO DE CELDASDE FLOTACIÓN 26 DISEÑO DE PLANTAS I b) Ventajas de la Celda Jameson  Capacidad de alta producción Una sola celda puede tratar más de 3.000 m3/h y es capaz de producir una tasa de concentrado de 130 tph. En muchas instalaciones de la Celda Jameson el área útil necesaria ha sido reducida entre un 30% a un 40% en comparación con las celdas mecánicas convencionales.  Alta recuperación y ley Debido a las burbujas de aire fino, la mezcla intensa, la alta probabilidad de contacto y la alta carga de burbuja/partícula, la consistencia de la celda logra altas recuperaciones y leyes. La celda se puede ajustar fácilmente para lograr la posición deseada en cualquier curva de recuperación de ley.  Mantenimiento rápido y de bajo costo La Celda Jameson no tiene piezas móviles y no tiene un suministro de aire externo lo que hace del mantenimiento de la Celda Jameson simple y de bajo costo. El análisis en la selección de material para las piezas de la Celda Jameson dio como resultado la minimización de los repuestos requeridos. Los diseños actuales han comprobado que sólo el elemento principal que requiere el reemplazo cada dos o cinco años es el “Slurry Lens”. El “Slurry Lens” se reemplaza en línea y toma 5 minutos por “downcomer”.  Operación fácil Como el flujo de alimentación fluctúa por el “downcomer”, permanece constante, lo que da como resultado un rendimiento constante. Una vez que la Celda Jameson se ajusta para las condiciones de alimentación pasa a ser un dispositivo que se "acciona y olvida".  Encendido y apagado simple La alimentación fresca se lleva en línea, por medio de la bomba, en el arranque de la celda y, la acción del mecanismo de recirculación garantiza que la celda alcanza rápidamente el equilibrio. El mecanismo de recirculación también permite que la bomba de alimentación siga bombeando, incluso cuando la alimentación fresca esté apagada, sin la necesidad de ninguna intervención del operador. Al apagarla, la alimentación se desvía a los relaves
  • 27.
    DISEÑO DE CELDASDE FLOTACIÓN 27 DISEÑO DE PLANTAS I cuando se apaga la bomba, pero una vez que la bomba se ha reiniciado la celda alcanza rápidamente el equilibrio de nuevo.  Diseño de celda flexible No hay piezas móviles dentro de la Celda Jameson y la flexibilidad en la elección de materiales es amplia (FRP, HDPE, acero inoxidable/dulce). Debido a la simplicidad de la unidad, los cambios en el diseño se pueden implementar fácilmente y así la mayoría de las celdas se diseñan a medida para cada cliente: circular, rectangular, artesas internas/externas, caja de reciclado, control de nivel, sistemas de alimentación superiores o inferiores.  Bajo costo e instalación simple Una celda que puede tratar 1.200 m3/h tiene sólo 5,0 metros de diámetro y 4,0 metros de alto. El área de huella de una Celda Jameson es generalmente entre un 40 a un 60% de huella de las celdas de flotación convencional, mientras que la altura es menor al 30% de las celdas de columna. De manera adicional, las celdas Jameson son autoaspirantes, por lo tanto no hay necesidad de un suministro de aire externo (compresor o soplador) y no hay agitadores o piezas removibles dentro de la celda. Como resultado, la Celda Jameson tiene un capital instalado y costos de operación y mantenimiento muy bajos.  Escalamiento preciso Los resultados de la escala piloto se escalan directamente al tamaño comercial con un 100% de precisión. El registro de escalamiento comprobado ayuda a reducir el riesgo del proyecto.  Dependiente del contacto En vez de que el dimensionamiento del equipo dependa del tiempo de residencia, como sucede con las celdas de flotación convencionales, el dimensionamiento de la Celda Jameson depende del flujo. El resultado es celdas mucho más pequeñas para realizar la misma labor. Cuando se compara con la tecnología de flotación convencional y de columna, las ventajas de la tecnología de la Celda Jameson se pueden ver claramente.
  • 28.
    DISEÑO DE CELDASDE FLOTACIÓN 28 DISEÑO DE PLANTAS I Celda Jameson Celda convencional Celda de columna Lavado de espuma Si No Si Tamaño de burbuja 0.3-0.5mm 1.0mm 0.5-3.0mm Número de etapas necesarias para la flotación equivalente 1 3 1 Requerimiento de espacio Pequeño Grande Muy grande Recuperación de finos Alta Buena Buena La Celda Jameson combina un novedoso método para el contacto del aire y de la espuma donde un chorro a presión de pulpa deja entrar el aire de manera natural, logrando una alta fracción de vacío, burbujas finas y contacto íntimo de partículas de burbuja. En comparación con la flotación convencional, las burbujas pequeñas (0,3 a 0,5 mm) se producen constantemente y el contacto intenso entre burbujas y partículas ocurre en un período corto (6 a 10 segundos) en el “downcomer”. La combinación del pequeño tamaño de las burbujas y el contacto intenso da como resultado una celda de alta intensidad que produce tasas de flotación de mineral rápidas, especialmente para los finos. Debido a que el contacto entre la burbuja y la partícula ocurre en el tubo de descenso, el propósito del estanque es principalmente para la separación de las burbujas y la pulpa, por lo tanto el volumen de la celda es muy pequeño en comparación con las columnas. Las altas tasas de flotación que resultan de la aeración intensa se traducen en una alta productividad por área de superficie,
  • 29.
    DISEÑO DE CELDASDE FLOTACIÓN 29 DISEÑO DE PLANTAS I lo que hace al lavado de espuma aumentar el grado de concentrado. El consumo de energía es menor que en las celdas mecánicas o en las columnas de flotación (la única energía proviene del bombeo de alimentación, sin un soplador o compresor) y el orificio y la bomba de alimentación son las principales piezas de desgaste. Celda Jameson Celda Convencional Diámetro promedio de la burbuja de aire (micrón) 300 1000 Corte / intensidad (1/s) 200-250 7-10 c) La Celda La Celda Jameson se puede dividir en tres zonas principales: El “downcomer”, la zona de pulpa del estanque y la zona de espuma del estanque El “downcomer” es el corazón de la Celda Jameson y es donde ocurre el contacto primario de las burbujas de aire y las partículas. La pulpa de alimentación se bombea al “downcomer” por medio de un ““Slurry Lens”” creando un chorro de alta presión. El chorro de líquido corta y luego entra el aire, que ha sido aspirado de manera natural. Debido a la alta velocidad de mezclado y a la gran área interfacial existe un contacto rápido y una recolección de burbujas de aire/partículas. El tiempo de residencia del “downcomer” varía entre diez y treinta segundos. La Zona de pulpa del estanque es donde ocurre el contacto secundario entre las burbujas de aire y partículas y es donde las burbujas se separan de la pulpa. La mezcla de pulpa aireada sale del “downcomer” e ingresa a la zona de la pulpa del estanque de flotación. . La velocidad de la mezcla y el gran diferencial de densidad entre éste y el resto de la pulpa en el estanque resultan en patrones de recirculación de fluido. Esto mantiene las partículas en suspensión sin la necesidad de agitación mecánica. El tiempo de residencia de la zona de la pulpa del estanque varía de dos a cinco minutos. La zona de espuma del estanque es donde los materiales ingresados se extraen de la espuma por medio del drenaje de la espuma o del lavado de la espuma. La celda está diseñada para garantizar una zona de espuma quieta eficiente que permite la administración flexible de la espuma. El tiempo de residencia de la zona de espuma varía de cuatro segundos a un minuto.
  • 30.
    DISEÑO DE CELDASDE FLOTACIÓN 30 DISEÑO DE PLANTAS I
  • 31.
    DISEÑO DE CELDASDE FLOTACIÓN 31 DISEÑO DE PLANTAS I d) El “downcomer”: el corazón de la Celda Jameson El “downcomer” es donde ocurre el contacto, la unión y la mayoría de la recopilación de burbujas de aire/partículas. El “downcomer” de la Celda Jameson está compuesto de cinco regiones distintas: el chorro libre, la trompeta de inducción, el chorro a presión, la zona de mezcla y la zona de flujo de la tubería.
  • 32.
    DISEÑO DE CELDASDE FLOTACIÓN 32 DISEÑO DE PLANTAS I e) Celdas neumáticas La tecnología de flotación neumática ha tenido un gran desarrollo desde los años 20 hasta los nuevos diseños propuestos por el Dr. Rainer Imhof, en Alemania. Básicamente, introduce la desagregación operacional de la flotación, es decir, un control sobre las condiciones de alimentación, interacción partícula/burbuja, y la separación del concentrado y el ralave. Los últimos aportes a la flotación neumática, han sido realizados por el Dr. Imhof, quien a través de sus diseños comerciales Ekoflot y Ekoflot V, ha generado un avance importante en el mercado productivo, en aplicaciones industriales no metálicas y en la minería metálica, a nivel de flotación rougher, scavenger y cleaner. El principio básico de diseño de las celdas neumáticas, consiste en asignar las diferentes tareas del proceso a dispositivos específicos. Unidades de aireación introducen aire finamente distribuido en el seno de la pulpa, mezclada previamente con reactivos de flotación en el exterior de la celda. Casi todas las partículas hidrofóbicas, se adhieren ya en el interior de estos dispositivos de aireación, y en su camino hacia el recipiente de flotación, a las burbujas de aire densamente dispersadas. La energía cinética requerida para la fijación de las partículas, proviene de la corriente turbulenta de la pulpa en el reactor. Esta corriente turbulenta es generada por la bomba de pulpa, instalada por delante de la unidad de aireación. La tarea del recipiente de flotación propiamente tal, al que se alimenta la pulpa aireada, es la de recoger las burbujas de aire con las partículas sólidas adheridas y extraerlas con producto de espuma. En la figura 7.10 se muestra una celda neumática
  • 33.
    DISEÑO DE CELDASDE FLOTACIÓN 33 DISEÑO DE PLANTAS I Jameson. Figura 7.10. Celda neumática.
  • 34.
    DISEÑO DE CELDASDE FLOTACIÓN 34 DISEÑO DE PLANTAS I 3. DISEÑO DE CIRCUITOS BÁSICOS DE FLOTACIÓN Los circuitos de flotación son procesos continuos; las celdas están instaladas en series formando bancos (Figura 20). La pulpa ingresa a la primera celda del banco y entrega parte de su mineral valioso en forma de espuma; el overflow de esta celda pasa a la segunda celda, de donde es sacada más espuma mineralizada, y así sucesivamente hasta la última celda del banco. La altura de la columna de espuma es determinada por el ajuste de la altura de la salida de la cola; la diferencia de altura entre ésta y el labio del overflow de la celda determina la altura de la espuma. La alimentación ingresa a la primera celda del banco y la columna de espuma en las primeras celdas se mantiene alta, ya que hay abundante cantidad de partículas hidrofóficas de mineral que lo sustentan. El nivel de la pulpa sube de celda a celda, ya que la pulpa se hace más pobre en minerales flotables, por aumento progresivo, en la celda de colas. Las últimas celdas de un banco contienen espumas con bajos contenidos de mineral, conformados por partículas hidrofóbicas débiles. Estas son denominadas celdas scavenger, usualmente conformados por partículas mixtas, las cuales son recirculadas. Las celdas scavenger, tienen poco mineral para sustentar espuma alta, tienen su vertedero de colas crecido de tal manera que la pulpa sobrepasa siempre el labio de la celda. De esta manera se recupera el material flotante y se logra la máxima recuperación de las celdas. Debe evitarse las cargas circulantes excesivas, por más que la alimentación se diluya, y el tiempo de flotación se reduzca. El flujograma para este sistema básico se muestra en la figura 21, Este flujograma puede ser operado exitosamente solamente cuando la caja (ganga) sea relativamente no flotable, y requiera un especial y cuidadoso control para mantener uniforme la ley del concentrado si hay fluctuaciones en la ley de cabeza. Un sistema preferido, es diluir el concentrado de las primeras celdas de un banco, conocido como flotación rougher, y reflotarlos en celdas de limpieza (cleaners), donde los vertederos se los mantiene bajos para mantener una espuma alta y producir un concentrado de alta ley. En este sistema rougher-scavenger-cleaner (Figura 22), las celdas de limpieza reciben alimentación de alta ley, mientras que la sección scavenger puede trabajar con un exceso de aire para obtener una máxima recuperación.
  • 35.
    DISEÑO DE CELDASDE FLOTACIÓN 35 DISEÑO DE PLANTAS I Figura 20. Banco de celdas continúo Figura 21. Circuito de flotación simple Las colas de las celdas de limpieza, normalmente contienen partículas de mineral aerófílas que son generalmente recirculadas a las celdas rougher, y posteriormente a las scavenger. Este tipo de circuitos, también son muy prácticos para minerales que necesitan una máxima cantidad de aireación al final del banco para obtener una recuperación rentable, se emplea con frecuencia cuando la ganga tiene tendencia a flotar y es difícil de separar del mineral. En tales casos, puede ser necesario utilizar uno o más bancos de celdas de limpieza (Figura 23).
  • 36.
    DISEÑO DE CELDASDE FLOTACIÓN 36 DISEÑO DE PLANTAS I El paso de pulpa del material no concentrado entre celda a celda se realiza mediante unos tubos denominados chupones que estan unidos a una caja o jaula unida al difusor en cuyo interior se halla el impulsor. Entonces este mecanismo permite que al girar el impulsor aspire la pulpa de la celda anterior e incluso aire (comportamiento de aspiración) y lo suelte por debajo del mismo para que sea mezclado y se puedan formar las zonas de flotación convencionales. Figura 22. Sistema de flotación Rougher – Scavenger – Cleaner Figura 23. Circuito con relimpieza
  • 37.
    DISEÑO DE CELDASDE FLOTACIÓN 37 DISEÑO DE PLANTAS I 3.1 DISEÑO DE FLUJOGRAMAS Los diagramas de flujo están identificados por un separador o por una unión. Figura 24. Separador y unión en flujogramas En el diseño de un flujograma apropiado para una planta de flotación, el tamaño de grano de la molienda es de mayor consideración. Se puede estimar en base a experiencias del pasado y de una evaluación mineralógica, pero tienen que hacerse pruebas de laboratorio, para determinar las condiciones óptimas. El propósito de la molienda es promover una recuperación económica de los minerales valiosos. Deben realizarse pruebas con cargas de mineral, utilizando varias combinaciones de reactivos, en muestras de mineral con diferentes contenidos. Se deben pesar los concentrados, determinar sus leyes y los resultados ploteados en curvas Recuperación vs. Tiempo y Recuperación vs. Ley del concentrado (Figura 25). Figura 25. (a) Recuperación vs. Tiempo; (b) Recuperación vs concentración
  • 38.
    DISEÑO DE CELDASDE FLOTACIÓN 38 DISEÑO DE PLANTAS I Inicialmente se debe escoger la malla de molienda que da una ley y recuperación razonable con un tiempo de flotación rougher aceptable. Si la molienda es muy gruesa, algunos de los minerales valiosos, no flotaran. De cualquier manera, los tiempos de flotación excesivos pueden eventualmente permitir que algunas de estas partículas vayan a los concentrados, bajando su ley. Es aquí que el flotador debe usar su experiencia y decidir cuál es la ley del concentrado y el tiempo de flotación más razonables. Como el costo de la molienda es invariablemente el más alto, no se debe moler más de lo que realmente es justificable desde el punto de vista económico; es decir lo que interesa es la liberación de la partícula valiosa y tamaño adecuado de partícula para que pueda ser arrastrada. 3.2 FLEXIBILIDAD DE LOS CIRCUITOS DE FLOTACIÓN Habiendo sido alcanzada la decisión de diseñar un circuito de flotación de acuerdo a un esquema determinado, es necesario prever variaciones en el flujo de alimentación a la planta, ya sean más bajos o más altos y también considerar fluctuaciones en las leyes de los minerales. El camino más simple de mitigar las fluctuaciones de la ley y proporcionar un flujo uniforme a la planta, es colocando un tanque acondicionador de almacenamiento entre la sección de molienda y la planta de flotación: Cualquier variación en ley o tonelaje puede ser mitigada por el tanque acondicionador, de donde el material es bombeado o envia por gravedad una pulpa en una proporción controlada a la planta de flotación; es en el acondicionador donde los reactivos son adicionados. Es fundamental el pre-acondicionamiento de la pulpa antes de ingresar a la planta de flotación debido que aquí es dond etambien se gana mayor tiempo de contacto entre reactivos y minerales. Se tiene que tomar también una previsión para poder tratar mayor cantidad de pulpa, lo cual puede ocurrir por ejemplo cuando se tiene previsto hacer el mantenimiento de uno de los molinos del sistema. Esto se logra distribuyendo la alimentación en bancos de celdas paralelas (Figura 26)
  • 39.
    DISEÑO DE CELDASDE FLOTACIÓN 39 DISEÑO DE PLANTAS I Figura 26. Banco de celdas de flotación paralelas A continuación se muestran algunos circuitos de flotación:
  • 40.
    DISEÑO DE CELDASDE FLOTACIÓN 40 DISEÑO DE PLANTAS I
  • 41.
    DISEÑO DE CELDASDE FLOTACIÓN 41 DISEÑO DE PLANTAS I
  • 42.
    DISEÑO DE CELDASDE FLOTACIÓN 42 DISEÑO DE PLANTAS I 4. DESARROLLO DE UN DISEÑO DE LA CELDA DE FLOTACIÓN Los factores principales para calificar el rendimiento de la máquina son: 1. Rendimiento metalúrgico, representado por la ley y la recuperación. 2. Capacidad, en TMH y por unidad de volumen. 3. Costos de operación por tonelada de alimentación 4. Facilidad de operación (la cual puede bien ser subjetiva). Una buena máquina de flotación debe tener facilidades para: 1. Alimentación de la pulpa en forma continua. 2. Mantener la pulpa en estado de suspensión. 3. Evitar las sedimentaciones. 4. Separación apropiada de la pulpa y de la espuma mineralizada. 5. Evacuación de la última en forma ordenada. 6. Fácil descarga de los relaves. La construcción del prototipo se ha desarrollado en las siguientes etapas: 1. Cálculo de los parámetros de diseño. 2. Confección de los planos digitales utilizando el programa Autocad. 3. Construcción de las piezas que conforman la celda piloto en los talleres de Mametsa, gracias al apoyo brindado por su gerente general Dr. César Janampa Ramos. 4. Fundición del impulsor en los laboratorios de la E.A.P. de Ingeniería Metalúrgica. 5. Pintado de las piezas en la Planta Piloto de la Universidad Mayor de San Marcos. 6. Ensamblaje final de la celda piloto con el motor. 7. Instalación del prototipo en el circuito de flotación de la Planta Piloto de la Universidad Nacional Mayor de San Marcos. 8. Pruebas metalúrgicas de funcionamiento. Por tratarse de un proyecto de investigación de construcción de un equipo físico, la mejor manera de presentarlo será mediante la exposición de fotografías de acuerdo al orden antes
  • 43.
    DISEÑO DE CELDASDE FLOTACIÓN 43 DISEÑO DE PLANTAS I mencionado, indicando también que se cuenta con un video de funcionamiento para las pruebas metalúrgicas. 1. PARÁMETROS DE DISEÑO: CAPACIDAD DE LA CELDA CARACTERÍSTICAS DEL FLUJO DE ALIMENTACIÓN Mínimo Máximo KSPH 30.000 50.000 % de sólidos 40.0 40.0 Densidad del sólido 2.80 2.80 CÁLCULOS: Mp Kg 75.000 125.000 Mw Litros 45.000 75.000 Qp LPH 55.714 92.857 PsV % 19.230 19.230 dp gr/litro 1 346 1 346 De los cálculos desarrollados y de los diseños aplicados se presenta un resumen de las especificaciones técnicas importantes. ESPECIFICACIONES TÉCNICAS DEL EQUIPO Tipo Tanque cilíndrico Tamaño 300 mm diámetro y 400 mm de altura Revoluciones 950 rpm Material Acero de medio carbono Motor 1.50 Kw 4P motor enjaulado Accesorios Faja en V con cobertura de seguridad Tubería de 1/4” para aire a baja presión Sistema para ducha de agua Válvula de desagüe Canaleta de recepción de concentrados Patas de soporte Tiempo de flotación 22.5 minutos para alimentación de 30 kph 13.5 minutos para alimentación de 50 kph
  • 44.
    DISEÑO DE CELDASDE FLOTACIÓN 44 DISEÑO DE PLANTAS I Plano N.º 1. Impulsor de la celda. Plano N.º 2. Tubo de alimentación y difusor.
  • 45.
    DISEÑO DE CELDASDE FLOTACIÓN 45 DISEÑO DE PLANTAS I Plano N.º 3. Soporte del sistema de trasmisión. Plano N.º 4. Tanque de agitación y canales.
  • 46.
    DISEÑO DE CELDASDE FLOTACIÓN 46 DISEÑO DE PLANTAS I Plano N.º 5. Vista general del equipo 5. PINTADO DE LAS PIEZAS DE LA CELDA DE FLOTACIÓN Foto N.º 3. Pintura de las piezas del equipo
  • 47.
    DISEÑO DE CELDASDE FLOTACIÓN 47 DISEÑO DE PLANTAS I 6. RESULTADO FINAL Foto N.º 4. Celda “San Marcos” instalada en los circuitos de la Planta Piloto de flotación. 8. PRUEBAS DE FUNCIONAMIENTO Concluida la instalación de la celda piloto, en los ambientes de la Planta Piloto de la E.A.P. de Ingeniería Metalúrgica, se procedió con las pruebas de funcionamiento de acuerdo a un programa. Este se inició con el chequeo de los componentes mecánicos y eléctricos en funcionamiento. Luego se pasó a operar el equipo solo con agua durante cinco días consecutivos y se verificó el buen estado del equipo en sus aspectos mecánicos y eléctricos. Se finalizó el estudio desarrollando una prueba metalúrgica con mineral de calcopirita durante un día, para ello fue necesario el funcionamiento de toda la Planta Piloto. El equipo funcionó eficientemente en todos sus aspectos, existe un video de esta prueba.
  • 48.
    DISEÑO DE CELDASDE FLOTACIÓN 48 DISEÑO DE PLANTAS I CONCLUSIONES  Los parámetros de diseño han sido correctamente establecidos para operar la celda en la Planta Piloto de flotación de la E.A.P. de Ingeniería Metalúrgica.  Los planos de los órganos de máquina han permitido la correcta construcción de las piezas que conforman la celda piloto.  No se presentaron problemas en el ensamblaje por las previsiones tomadas en el diseño.  La celda operó correctamente en vacío y con solo agua en forma continua por tres días, dando pruebas de su eficiencia mecánica y eléctrica.  Las pruebas metalúrgicas en blanco desarrolladas operando toda la Planta Piloto han demostrado que la celda se adecua perfectamente a este tipo de concentración por flotación.  Los profesores y alumnos de la E.A.P. de Ingeniería Metalúrgica están en capacidad de emprender nuevos retos, para crear tecnología propia en el procesamiento de minerales.
  • 49.
    DISEÑO DE CELDASDE FLOTACIÓN 49 DISEÑO DE PLANTAS I BIBLIOGRÁFICAS  Mular AL., Bhappu RS. (1978). Mineral Processing Plant Design. Society of Mining Engineers. New York.  Gray Meredith P., Harbort Gregory J., Murphy Andrew S. (1998). Flotation circuit design utilising the Jameson cell. Brisbane, Queensland, Australia.  Jameson GJ. (1991). The development and application of the Jameson cell, IMM Extractive Metallurgy Conference. Australia.  Errol Kelly G., Spottiswood David S. (1990). Introducción al procesamiento de minerales. México.  Sutulov Alexander (1963). Flotación de minerales. Concepción, Chile.  Wheeler DA. (1985). Column Flotation, II Congreso Latinoamericano de Flotación, Concepción, Chile.  Fueyo C. Luis (1999). Equipos de trituración, molienda y flotación. Madrid, España.