CURSO DE CONTROL DE MOTORES ELÉCTRICOS INDUSTRIALES.           MANUAL TÉCNICO.     1




 RECOPILACIÓN Y REDACCIÓN:
 ING. ISAÍAS CECILIO VENTURA NAVA.
 INSTRUCTOR
 Cedula Profesional :654329.
 Reg. C.I.M.E.: 4482.
 Reg. S.T.P.S. VENI-5511-22-4C8-005.
 Reg. CO.NO.CER. C22666 0304102.




ING. MEC. ELECT. ISAÍAS CECILIO VENTURA NAVA.          VERACRUZ, VER. Enero de 2008.
CURSO DE CONTROL DE MOTORES ELÉCTRICOS INDUSTRIALES.           MANUAL TÉCNICO.     2




                 CONTENIDO
         SUBOBJETIVOS DE APRENDIZAJE:

    1. Objetivo General.
    2. Introducción.
    3. Leyes Eléctricas Básicas.
    4. Características técnicas. Datos de placa de motores.
    5. Simbología Eléctrica NEMA Americana.
    6. Simbología DIN Europea.
    7. Circuito de control a dos hilos.
    8. Circuito de control a tres hilos.
    9. Circuitos de control en secuencia.
    10. Circuitos de control de frenado de motores eléctricos.
    11. Circuitos de control y de fuerza de arrancadores reversibles.
    12. Arrancadores a tensión reducida.
    13. Arrancadores electrónicos o de estado sólido.
    14. Variadores ajustables de frecuencia.
    15. P.L.C. Controladores Lógicos Programables.
    16. Motores de polos consecuentes.
    17. Motores de inducción de rotor devanado.
    18. Arrancador IEC Inteligente Telemecanique TeSys U.
    19. Timers. Relevadores de retardo de tiempo.
    20. Multímetro.
    21. Fórmulas Técnicas.
    22. Tablas de consulta.




ING. MEC. ELECT. ISAÍAS CECILIO VENTURA NAVA.          VERACRUZ, VER. Enero de 2008.
CURSO DE CONTROL DE MOTORES ELÉCTRICOS INDUSTRIALES.           MANUAL TÉCNICO.     3


                           1. OBJETIVO GENERAL.



    Al final del contenido de la materia o al final del curso CONTROL
    DE MOTORES ELÉCTRICOS INDUSTRIALES, los estudiantes o
    participantes del mencionado curso, leerán e interpretarán los
    diagramas, llevarán a cabo el cableado e instalación de los
    circuitos de control y de fuerza de los motores eléctricos de
    inducción y efectuarán las pruebas de arranque y puesta en
    marcha de los mismos, siguiendo las normas técnicas y los
    procedimientos regidos por los estándares de control NEMA
    americanos, así como DIN europeos, todo lo anterior para el
    desempeño con eficiencia de su trabajo como personas
    dedicadas a la instalación y el mantenimiento de circuitos de
    control y de fuerza de arrancadores de motores eléctricos de
    inducción de c.a.




ING. MEC. ELECT. ISAÍAS CECILIO VENTURA NAVA.          VERACRUZ, VER. Enero de 2008.
CURSO DE CONTROL DE MOTORES ELÉCTRICOS INDUSTRIALES.                    MANUAL TÉCNICO.     4


                                2. INTRODUCCIÓN.
    Desde el punto de vista técnico, el desarrollo de los motores eléctricos
    hasta nuestros días, ha sido notable gracias a los avances logrados en
    muchos campos de la ingeniería de máquinas eléctricas, tales como nuevos
    conceptos de diseño, nuevos procesos de manufactura y nuevos materiales
    disponibles. Esto ha traído como consecuencia un mejor funcionamiento y
    una contínua reducción en tamaño.
    Cuando Nikola Tesla inventó el Motor de Inducción en 1888, no se imaginó
    la importancia que tendría éste en el desarrollo de las transmisiones
    electromecánicas de las plantas industriales, porque es el de más sencilla
    operación, resistente construcción y poco mantenimiento.
    El motor de inducción tomó su nombre del hecho de que las corrientes que
    fluyen en el secundario designado como rotor, se inducen por las corrientes
    que fluyen en el primario designado como estator. En forma más clara las
    corrientes del secundario se inducen por la acción de los campos
    magnéticos creados en el motor por el devanado del estator. No existe
    conexión eléctrica entre el circuito primario y el secundario.
    En lo que se refiere al Control de Motores Eléctricos es un tema que ha
    adquirido gran importancia a partir de la automatización de los procesos
    industriales y de la incorporación cada vez más notoria de la electrónica y
    de la electrónica de potencia en el control de máquinas eléctricas.
    Hoy en día en un ambiente típicamente industrial se pueden tener
    tecnologías convencionales (tales como los controles por relevadores y
    arrancadores magnéticos) combinados con tecnologías de expansión (tales
    como los controladores lógicos programables, los arrancadores de estado
    sólido) y nuevas tecnologías (como las fibras ópticas) operando todas en un
    sistema     de    manufactura,       en     donde   se   requiere   programabilidad,
    expandibilidad, confiabilidad, mantenibilidad y versatilidad como factores de
    los sistemas de producción y que requieren de un conocimiento del equipo
    de control a nivel conceptual y de diseño.
    Es de vital importancia para tener éxito que los estudiantes, los ingenieros
    de mantenimiento y los técnicos de mantenimiento, adquieran un
    conocimiento claro de todos los elementos de un sistema de control.



ING. MEC. ELECT. ISAÍAS CECILIO VENTURA NAVA.                   VERACRUZ, VER. Enero de 2008.
CURSO DE CONTROL DE MOTORES ELÉCTRICOS INDUSTRIALES.                   MANUAL TÉCNICO.     5


                 3. LEYES ELÉCTRICAS BÁSICAS.
    LA LEY DE OHM.
Cuando hablemos de tensión o voltaje, de frecuencia o ciclos y estos términos se
refieren a medidas y por tanto de las unidades de medida fundamentales en la
electricidad, pero en estas notas mencionaremos cuatro, estas son: Voltio o Volt,
Amperio o Ampere, Vatio o Watt y Ohmio u Ohm.


VOLT o tensión, es la presión que requiere la corriente para circular. Se abrevia “V” y
cuando se habla de grandes cantidades de ellos, se emplea el término Kilovolt, que se
abrevia “KV” y representa 1,000 voltios. En fórmulas eléctricas se emplea para
representarlo, la inicial “E”. Su nombre se le puso en honor a Alejandro, conde de
Volta, físico italiano autor de notables trabajos de electricidad e inventor de la pila que
lleva su nombre. (N. 1745, M. 1836).


AMPERE o intensidad, es el flujo de la corriente, es decir, la corriente misma, la
cantidad. Se abrevia “A” o amp. En las formulas eléctricas se emplea, para representar
a la intensidad de la corriente la inicial “I”. Su nombre se lo debe a André Marie
Ampere, matemático y físico francés que creó la electrodinámica, inventó el
electroimán y el telégrafo electromagnético. (N. 1775, M. 1836).


WATT o potencia de la corriente o de los aparatos, tanto de los que la producen, como
de las que la consumen. Es la mayor o menor capacidad para efectuar un trabajo
mecánico, térmico o químico. Decimos que tanto de los que la producen, como de los
que la consumen, porque se habrá oído hablar de una planta de tantos watts, lo cual
quiere decir, que dicha planta, produce la fuerza suficiente para mover aparatos que
consuman esos tantos o cuantos watts para funcionar, asimismo se dice de una
plancha, una parrilla, un foco incandescente, un horno de microondas, etc., de tantos
watts, o lo que es lo mismo que el aparato necesita de esos tantos watts para efectuar
su trabajo. Se abrevia W.
Se emplean también las iniciales KW, MW y GW que quieren decir KILOWATT,
MEGAWATT y GIGAWATT y que corresponden a 1,000 watts, 1,000,000 watts y
1,000,000,000 watts respectivamente. Esa potencia es la energía que se consume o
genera en la unidad de tiempo, es decir, un foco incandescente de 40 watts, consume
esos 40 watts en una hora, una parrilla de 1,000 watts (1 KW), consume dichos 1,000
watts en una hora; lo que equivale a que, para que la parrilla consuma 1 KW, deberá
estar prendida una hora, en cambio, para que el foco consuma esa misma cantidad de
kilowatts necesitará estar prendido 25 horas, por lo tanto para medir energía
consumida, es necesario unir las dos medidas, la de la energía y la de tiempo y debe
decirse entonces un watt-hora, para uno y emplear las mismas iniciales y términos
indicados arriba añadiéndole la letra “h”, ó sea KWH, MWH y GWH. El nombre se le
puso en honor del físico inglés James Watt, el que independientemente de sus
trabajos sobre electricidad, concibió el principio de la máquina de vapor. (N. 1737, M
1819).

OHM o resistencia es la mayor o menor resistencia que ofrecen los conductores al
paso de la corriente, al igual que las paredes de un tubo oponen resistencia al paso
del agua por la fricción que se produce entre ésta y aquellas. No tiene abreviatura; se
designa con la letra “R” o con la letra griega omega (Ω). El nombre es en honor de
físico alemán Jorge Ohm, que formuló las leyes fundamentales de las corrientes
eléctricas. (N. 1789, M 1854).


ING. MEC. ELECT. ISAÍAS CECILIO VENTURA NAVA.                  VERACRUZ, VER. Enero de 2008.
CURSO DE CONTROL DE MOTORES ELÉCTRICOS INDUSTRIALES.                 MANUAL TÉCNICO.     6


Entre todas las fuerzas descritas, es decir los volts, o los amperes, los watts y los
ohms, hay, entiéndase bien, relación y no equivalencia, representan conceptos
distintos y por tanto no puede decirse que un volt equivalga a tantos amperes o que un
ohm equivalga a tantos watts, etc. La Ley de Ohm establece las relaciones entre ellas
como sigue:

    1. La intensidad (I) de una corriente, es directamente proporcional a la tensión (V)
       e inversamente proporcional a la resistencia (R) del conductor.

    2. La tensión (V), es directamente proporcional a la resistencia (R) y a la
       intensidad (I).

    3. La resistencia (R) es directamente proporcional a la tensión (V) e inversamente
       proporcional a la intensidad (I).

De lo que se deduce que si desconocemos la intensidad de una corriente debemos
dividir la tensión entre la resistencia… pero vamos a abreviar; hay una fórmula que se
expresa así:




y que se emplea de forma práctica suprimiendo el término que se desea
conocer y efectuando la operación que indican los términos que quedan, es
decir,




Por lo anterior se puede resumir que la LEY DE OHM se refiere a la relación
existente entre las tres magnitudes fundamentales.
Se enuncia de la siguiente forma:

“La intensidad de la corriente es directamente proporcional a la tensión e
inversamente proporcional a la resistencia”.




ING. MEC. ELECT. ISAÍAS CECILIO VENTURA NAVA.                VERACRUZ, VER. Enero de 2008.
CURSO DE CONTROL DE MOTORES ELÉCTRICOS INDUSTRIALES.           MANUAL TÉCNICO.     7

Matemáticamente se expresa de la siguiente forma:




Cálculo de la corriente eléctrica.

¿Cuánta corriente producirá una tensión aplicada de 10 volts a través de una
resistencia de 5 ohms?




Cálculo de la Tensión.

Si el foco del circuito del diagrama tiene una resistencia de 100 ohms y una
corriente de 1 ampere en el circuito cuando se cierra el interruptor ¿Cuál será
la tensión de salida de la batería?




Cálculo de la Resistencia.

En el circuito del diagrama fluye una corriente de 3 amperes cuando el reostato
se ajusta a la mitad de su rango. ¿A cuanto debe de ascender la resistencia del
circuito?, la tensión es de 60 volts.




ING. MEC. ELECT. ISAÍAS CECILIO VENTURA NAVA.          VERACRUZ, VER. Enero de 2008.
CURSO DE CONTROL DE MOTORES ELÉCTRICOS INDUSTRIALES.            MANUAL TÉCNICO.     8

LA LEY DE WATT.

La potencia eléctrica es directamente proporcional a la intensidad de la
corriente y a la tensión.

Potencia es la rapidez con que se realiza un trabajo.

Cálculo de la potencia eléctrica:




Para concluir y hacer más comprensible lo que hemos descrito vamos a verlo
en la siguiente imagen que contiene todas las fórmulas de electricidad básica:




ING. MEC. ELECT. ISAÍAS CECILIO VENTURA NAVA.           VERACRUZ, VER. Enero de 2008.
CURSO DE CONTROL DE MOTORES ELÉCTRICOS INDUSTRIALES.                   MANUAL TÉCNICO.     9


4. CARACTERÍSTICAS TÉCNICAS. DATOS DE PLACA DE
MOTORES.

Utilidad de los          datos      de    placa   para   una   mejor     instalación       y
mantenimiento.

Las placas de datos o de identificación de los motores suministran una gran
cantidad de información útil sobre diseño y mantenimiento. Esta información es
particularmente valiosa para los instaladores y el personal electrotécnico de la
planta industrial, encargado del mantenimiento y reemplazo de los motores
existentes. Durante la instalación, mantenimiento o reemplazo, la información
sobre la placa es de máxima importancia para la ejecución rápida y correcta del
trabajo.

En la publicación NEMA MG1, sección 10.38, se expresa que los siguientes
datos deben estar grabados en la placa de identificación de todo motor
eléctrico: Razón social del fabricante, tipo, armazón, potencia en h.p.,
designación de servicio (tiempo), temperatura ambiente, velocidad en r.p.m.,
frecuencia en Hz., número de fases, corriente de carga nominal en Amperes,
voltaje nominal en Volts, letra clave para rotor bloqueado, letra clave de diseño,
factor de servicio, factor de potencia, designación de sus rodamientos y clase
de aislamiento. Además, el fabricante puede indicar la ubicación de su fábrica o
servicio autorizado, etc.

Casi todos los datos de placa se relacionan con las características eléctricas
del motor, de manera que es importante que el instalador o encargado de
mantenimiento sea ingeniero electricista o técnico electricista calificado, o bien
un contratista especializado en estos trabajos.




ING. MEC. ELECT. ISAÍAS CECILIO VENTURA NAVA.                  VERACRUZ, VER. Enero de 2008.
CURSO DE CONTROL DE MOTORES ELÉCTRICOS INDUSTRIALES.            MANUAL TÉCNICO.   10

Enseguida se describe la información grabada normalmente en una placa de
datos de un motor eléctrico.

Información principal:

    1. Número de serie (SER NO): Es el número exclusivo de cada motor o
       diseño para su identificación, en caso de que sea necesario ponerse en
       comunicación con el fabricante.

    2. Tipo (TYPE): Combinación de letras, números o ambos, seleccionados
       por el fabricante para identificar el tipo de carcasa y de cualquier
       modificación importante en ella. Es necesario tener el sistema de claves
       del fabricante para entender este dato.

    3. Número de modelo (MODEL): Datos adicionales de identificación del
       fabricante.

    4. Potencia (H.P.): La potencia nominal (h. p.) es la que desarrolla el motor
       en su eje cuando se aplican el voltaje y frecuencia nominales en las
       terminales del motor, con un factor de servicio de 1.0 .

    5. Armazón (FRAME): La designación del tamaño del armazón es para
       identificar las dimensiones del motor. Si se trata de una armazón
       normalizada por la NEMA incluye las dimensiones para montaje (que
       indica la norma MG1), con lo cual no se requieren los dibujos de fábrica.

    6. Factor de servicio (SV FACTOR): Los factores de servicio más
       comunes son de 1.0 a 1.15. Un factor de servicio de 1.0 significa que no
       debe demandarse que el motor entregue más potencia que la nominal, si
       se quiere evitar daño al aislamiento. Con un factor de servicio de 1.15 (o
       cualquier mayor de 1.0), el motor puede hacerse trabajar hasta una
       potencia mecánica igual a la nominal multiplicada por el factor de
       servicio sin que ocurran daños al sistema de aislamiento. Sin embargo,
       debe tenerse presente que el funcionamiento continuo dentro del
       intervalo del factor de servicio hará que se reduzca la duración esperada
       del sistema de aislamiento.

    7. Amperaje (AMPS): Indica la intensidad de la corriente eléctrica que
       toma el motor al voltaje y frecuencia nominales, cuando funciona a plena
       carga (corriente nominal).

    8. Voltaje (VOLTS): Valor de la tensión de diseño del motor, que debe ser
       la medida en las terminales del motor, y no la de la línea. Los voltajes
       nominales estándar se presentan en la publicación MG1-10.30 .

    9. Clase de aislamiento (INSUL): Se indica la clase de materiales de
       aislamiento utilizados en el devanado del estator. Son sustancias
       aislantes sometidas a pruebas para determinar su duración al
       exponerlas a temperaturas predeterminadas. La temperatura máxima de
       trabajo del aislamiento clase B es de 130 grados centígrados; la de la


ING. MEC. ELECT. ISAÍAS CECILIO VENTURA NAVA.           VERACRUZ, VER. Enero de 2008.
CURSO DE CONTROL DE MOTORES ELÉCTRICOS INDUSTRIALES.             MANUAL TÉCNICO.    11

        clase F es de 155 grados centígrados y la de la clase H es de 180
        grados centígrados.

    10. Velocidad (RPM): Es la velocidad de rotación (rpm) del eje del motor
       cuando se entrega la potencia nominal a la máquina impulsada, con el
       voltaje y la frecuencia nominales aplicados a las terminales del motor
       (velocidad nominal). Nota.- Esta velocidad también se le conoce como
       velocidad asíncrona en el caso de los motores eléctricos de inducción
       tipo rotor jaula de ardilla asíncronos.

    11. Frecuencia (HERTZ): Es la frecuencia eléctrica (Hz) del sistema de
       suministro para la cual está diseñado el motor. Posiblemente ésta
       también funcione con otras frecuencias, pero se alteraría su
       funcionamiento y podría sufrir daños.

    12. Servicio (DUTY): En este espacio se graba la indicación “intermitente”
       o “continuo”. Esta última significa que el motor puede funcionar las 24
       horas los 365 días del año, durante muchos años. Si es “intermitente” se
       indica el periodo de trabajo, lo cual significa que el motor puede operar a
       plena carga durante ese tiempo. Una vez transcurrido éste, hay que
       parar el motor y esperar a que se enfríe antes de que arranque de
       nuevo.

    13. Temperatura ambiente (oC): Es la temperatura ambiente máxima (oC)
       a la cual el motor puede desarrollar su potencia nominal sin peligro. Si la
       temperatura ambiente es mayor que la señalada, hay que reducir la
       potencia de salida del motor para evitar daños al sistema de aislamiento.

    14. Número de fases (PHASE): Número de fases para el cual está
       diseñado el motor, que debe concordar con el sistema de suministro.

    15. Clave de KVA (KVA): En este espacio se inscribe el valor de KVA que
       sirve para evaluar la corriente máxima (de avalancha) en el arranque. Se
       especifica con una letra clave correspondiente a un intervalo de valores
       de KVA/hp, y el intervalo que abarca cada letra aparece en la norma
       NEMA MG1-10.36. Un valor común es la clave G, que abarca desde 5.6
       hasta menos de 6.3 KVA/hp. Es necesario comprobar que el equipo de
       arranque sea de diseño compatible, y consultar si la empresa
       suministradora de energía eléctrica local permite esta carga en su
       sistema.

    16. Diseño (DESIGN): En su caso, se graba en este espacio la letra de
       diseño NEMA, que especifica los valores mínimos de par mecánico de
       rotación a rotor bloqueado, durante la aceleración y a la velocidad
       correspondiente al par mecánico máximo, así como la corriente irruptiva
       máxima de arranque y el valor máximo de deslizamiento con carga.
       Estos valores se especifican en la norma NEMA MG1, secciones 1.16 y
       1.17.




ING. MEC. ELECT. ISAÍAS CECILIO VENTURA NAVA.            VERACRUZ, VER. Enero de 2008.
CURSO DE CONTROL DE MOTORES ELÉCTRICOS INDUSTRIALES.              MANUAL TÉCNICO.   12

    17. Cojinetes (SE BEARING) (EO BEARING): En los motores que tienen
       cojinetes antifricción, éstos se identifican con sus números y letras
       correspondientes de designación conforme a las normas de la Anti-
       Friction Bearing Manufacturers Association (AFBMA). Por tanto, los
       cojinetes pueden sustituirse por otros del mismo diseño, pues el número
       AFBMA incluye holgura o juego del ajuste del cojinete, tipo retención,
       grado de protección (blindado, sellado, abierto, etc.) y dimensiones. Se
       indican el extremo hacia el eje (SE, shaft end) y el extremo opuesto (EO,
       end opposite) en los cojinetes del árbol (flecha).

    18. Secuencia de fases ( PHASE SEQUENCE): El que se incluya la
       secuencia de fases en la placa de identificación de datos permite al
       instalador conectar, a la primera vez, el motor para el sentido de rotación
       especificado, suponiendo que se conoce la secuencia en la línea de
       suministro. Si la secuencia en la línea es A-B-C, los conductores
       terminales se conectan como se indica en la placa. Si la secuencia es A-
       C-B, se conectan en sentido inverso al ahí señalado.
       Comúnmente las conexiones externas no aparecen en las placas de
       identificación de motores de una velocidad y de tres conductores. Sin
       embargo, en motores con más de tres conductores, sí aparecen dichas
       conexiones. En la placa de motores de doble velocidad (motores de
       polos consecuentes) se indican las conexiones para alta velocidad y
       para baja velocidad. Para funcionamiento a baja velocidad, la línea 1
       debe conectarse al conductor T-1, la línea 2 al T-2, y la línea 3 al T-3; los
       conductores T-4, T-5 y T-6 del motor permanecen sin conexión
       (abiertos). Para funcionamiento a alta velocidad, la línea 1 se conecta a
       T-6, la línea 2 a T-4, y la línea 3 al T-5; entonces T-1, T-2 y T-3 se ponen
       en cortocircuito.

    19. Eficiencia (EFF): En este espacio figura la eficiencia nominal NEMA
       del motor, tomada de la tabla 12-4 de la norma MG-12.53b. Este valor de
       eficiencia se aplica a los motores de tipo estándar así como a los de
       eficiencia superior. Para los de alta eficiencia (energy – efficient) se
       indicará este dato.

    20. Factor de potencia o coseno de Ø (POWER FACTOR): Es la razón
        entre la potencia activa medida en kilowatts que demanda el motor y la
        potencia aparente medida en kilovoltsamperes que demanda el motor. Si
        el factor de potencia inscrito en la placa de datos del motor fuera menor
        al especificado como mínimo aceptable por la empresa suministradora
        de energía eléctrica entonces se procederá a calcular la cantidad de
        potencia reactiva capacitiva para seleccionar el capacitor que se deberá
        conectar a las terminales del motor y así quede corregido su factor de
        potencia.




ING. MEC. ELECT. ISAÍAS CECILIO VENTURA NAVA.             VERACRUZ, VER. Enero de 2008.
CURSO DE CONTROL DE MOTORES ELÉCTRICOS INDUSTRIALES.           MANUAL TÉCNICO.   13




MOTOR ELÉCTRICO DE INDUCCIÓN TIPO ROTOR JAULA DE ARDILLA DE
CORRIENTE ALTERNA. SOBRE SU CARCASA SE LOCALIZA SU PLACA DE
CRACTERÍSTICAS O PLACA DE DATOS.




ING. MEC. ELECT. ISAÍAS CECILIO VENTURA NAVA.          VERACRUZ, VER. Enero de 2008.
CURSO DE CONTROL DE MOTORES ELÉCTRICOS INDUSTRIALES.           MANUAL TÉCNICO.   14




ING. MEC. ELECT. ISAÍAS CECILIO VENTURA NAVA.          VERACRUZ, VER. Enero de 2008.
CURSO DE CONTROL DE MOTORES ELÉCTRICOS INDUSTRIALES.           MANUAL TÉCNICO.   15




ING. MEC. ELECT. ISAÍAS CECILIO VENTURA NAVA.          VERACRUZ, VER. Enero de 2008.
CURSO DE CONTROL DE MOTORES ELÉCTRICOS INDUSTRIALES.           MANUAL TÉCNICO.   16




ING. MEC. ELECT. ISAÍAS CECILIO VENTURA NAVA.          VERACRUZ, VER. Enero de 2008.
CURSO DE CONTROL DE MOTORES ELÉCTRICOS INDUSTRIALES.           MANUAL TÉCNICO.   17




ING. MEC. ELECT. ISAÍAS CECILIO VENTURA NAVA.          VERACRUZ, VER. Enero de 2008.
CURSO DE CONTROL DE MOTORES ELÉCTRICOS INDUSTRIALES.           MANUAL TÉCNICO.   18




ING. MEC. ELECT. ISAÍAS CECILIO VENTURA NAVA.          VERACRUZ, VER. Enero de 2008.
CURSO DE CONTROL DE MOTORES ELÉCTRICOS INDUSTRIALES.           MANUAL TÉCNICO.   19


    5. SIMBOLOGÍA ELÉCTRICA NEMA.




ING. MEC. ELECT. ISAÍAS CECILIO VENTURA NAVA.          VERACRUZ, VER. Enero de 2008.
CURSO DE CONTROL DE MOTORES ELÉCTRICOS INDUSTRIALES.           MANUAL TÉCNICO.   20




ING. MEC. ELECT. ISAÍAS CECILIO VENTURA NAVA.          VERACRUZ, VER. Enero de 2008.
CURSO DE CONTROL DE MOTORES ELÉCTRICOS INDUSTRIALES.           MANUAL TÉCNICO.   21


6. SIMBOLOGÍA DIN EUROPEA.




ING. MEC. ELECT. ISAÍAS CECILIO VENTURA NAVA.          VERACRUZ, VER. Enero de 2008.
CURSO DE CONTROL DE MOTORES ELÉCTRICOS INDUSTRIALES.           MANUAL TÉCNICO.   22




ING. MEC. ELECT. ISAÍAS CECILIO VENTURA NAVA.          VERACRUZ, VER. Enero de 2008.
CURSO DE CONTROL DE MOTORES ELÉCTRICOS INDUSTRIALES.           MANUAL TÉCNICO.   23




ING. MEC. ELECT. ISAÍAS CECILIO VENTURA NAVA.          VERACRUZ, VER. Enero de 2008.
CURSO DE CONTROL DE MOTORES ELÉCTRICOS INDUSTRIALES.              MANUAL TÉCNICO.   24


7. CIRCUITO DE CONTROL A DOS HILOS.
En el alambrado y diagramas elementales, dos hilos conectan el dispositivo de
control (el cual puede ser un interruptor de temperatura o termostato, un
interruptor de flotador, un interruptor de límite, un interruptor de presión u otro
dispositivo de control mantenido) a la bobina del arrancador magnético.
Cuando se cierran los contactos del dispositivo de control, completan el circuito
de la bobina del arrancador, motivando que conecte este el motor a la línea.
Cuando los contactos del dispositivo de control se abren, la bobina del
arrancador queda desenergizada y para el motor. El control a dos hilos o de
dos hilos provee el disparo o apertura por bajo voltaje pero no protección por
bajo voltaje. Como es ilustrado, el alambrado del arrancador permite funcionar
automáticamente de acuerdo a la señal del dispositivo de control, sin la
atención de un operador.

La parte punteada que se muestra en el diagrama elemental representa el
circuito sostenido del contacto auxiliar que está en el arrancador, pero no
utilizado en el control a dos hilos o de dos hilos. Para mayor simplicidad esta
parte se omite del diagrama elemental convencional de dos hilos.




ING. MEC. ELECT. ISAÍAS CECILIO VENTURA NAVA.             VERACRUZ, VER. Enero de 2008.
CURSO DE CONTROL DE MOTORES ELÉCTRICOS INDUSTRIALES.             MANUAL TÉCNICO.   25

DISPARO POR BAJO VOLTAJE.

Este esquema es un control a dos hilos, utilizando un dispositivo piloto con
contacto mantenido, conectado en serie con la bobina del arrancador
magnético. Este esquema es utilizado cuando un arrancador es requerido para
funcionar automáticamente sin la atención de un operador. Si ocurriera una
falla en el circuito de fuerza mientras que los contactos del dispositivo piloto
están cerrados, los contactos de fuerza del arrancador abrirán. Cuando el
circuito de fuerza es restaurado, el arrancador cerrará automáticamente a
través de los contactos cerrados del dispositivo piloto. El término “control a dos
hilos” surge de la realidad que en un circuito básico, únicamente son requeridos
dos hilos para conectar el dispositivo piloto a el arrancador magnético.




ING. MEC. ELECT. ISAÍAS CECILIO VENTURA NAVA.            VERACRUZ, VER. Enero de 2008.
CURSO DE CONTROL DE MOTORES ELÉCTRICOS INDUSTRIALES.            MANUAL TÉCNICO.   26


8. CONTROL A TRES HILOS O CONTROL DE
TRES HILOS.
Un circuito de control a tres hilos o de tres hilos utiliza contactos momentáneos
en los botones pulsantes de “arrancar – parar” y un circuito sostenido de
contactos auxiliares alambrado en paralelo con el botón de “arranque” para
mantener el circuito.

Presionando el botón de “arrancar” se completa el circuito a la bobina. Los
contactos del circuito de energía en las líneas 1, 2 y 3 se cierran completando
de esta manera el circuito al motor y el contacto del circuito sostenido
(mecánicamente ligado con los contactos de energía) también se cierra. Una
vez que el arrancador ha cerrado, el botón de “arrancar” puede dejarse libre ya
que ahora el contacto auxiliar está cerrado y proporciona el paso de la corriente
eléctrica hacia la bobina del arrancador magnético. Este contacto auxiliar
conectado en paralelo con el botón N. A. de “arrancar” es llamado también
“contacto auxiliar de retención” o “contacto auxiliar de enclavamiento”.

Presionando el botón de “parar” N. C. se abrirá el circuito de la bobina
causando que el arrancador abra el circuito de alimentación del motor. Una
condición de sobrecarga que hace que el contacto de sobrecarga se abra, una
falla de energía o una baja de voltaje, menor que el valor de sellado, también
hará que el arrancador quede desenergizado. Cuando el arrancador abre el
circuito, el contacto auxiliar se abre nuevamente y los pasos de la corriente
eléctrica a la bobina a través del botón de “arrancar” y los contactos auxiliares
están ahora abiertos.

Como los tres hilos de la estación de botones de “arranque” y “paro” están
conectados dentro del arrancador en los puntos 1 (L1), 2 y 3; este esquema de
alambrado es comúnmente conocido como control a tres hilos o control de tres
hilos.




ING. MEC. ELECT. ISAÍAS CECILIO VENTURA NAVA.           VERACRUZ, VER. Enero de 2008.
CURSO DE CONTROL DE MOTORES ELÉCTRICOS INDUSTRIALES.            MANUAL TÉCNICO.   27




PROTECCIÓN POR BAJO VOLTAJE O PROTECCIÓN POR SUBTENSIÓN.

Este esquema es un control a tres hilos utilizando una estación de botones con
contacto momentáneo ó dispositivos piloto similares, para energizar la bobina
del arrancador magnético. Este esquema es utilizado para prevenir el
inesperado arranque de los motores, pudiendo resultar un posible daño a los
operadores de las máquinas ó peligro para el manejo de la maquinaria. El
arrancador es energizado por presión del botón de “arrancar”. Un contacto
auxiliar para el sostén del circuito montado sobre el arrancador forma un
circuito paralelo alrededor de los contactos del botón de arranque sosteniendo
el arrancador energizado después de que el botón se suelta. Si ocurriera una
falla en el circuito de fuerza el arrancador abrirá y por consiguiente se abrirá
también el contacto auxiliar de sostén o también llamado contacto auxiliar de
retención o contacto de enclavamiento. En la restauración del circuito de
fuerza, el botón de “arrancar” debe de ser operado otra vez para que el motor
nuevamente opere. El término “control a tres hilos” surge de la realidad que en
un circuito básico son requeridos al menos tres hilos para conectar los
dispositivos piloto al arrancador.




ING. MEC. ELECT. ISAÍAS CECILIO VENTURA NAVA.           VERACRUZ, VER. Enero de 2008.
CURSO DE CONTROL DE MOTORES ELÉCTRICOS INDUSTRIALES.            MANUAL TÉCNICO.   28




CONTACTO DE CIRCUITO DE SOSTEN O CONTACTO AUXILIAR DE
RETENCIÓN.

El contacto del circuito de sostén o contacto auxiliar de retención es un
contacto auxiliar normalmente abierto que se encuentra en los arrancadores
magnéticos normales y en los contactores. Se cierra cuando la bobina del
arrancador está energizada o excitada para formar un circuito sostenido en el
arrancador, después de que el botón de “arranque” haya sido liberado. Los
contactores de acción vertical y los arrancadores de tamaño NEMA más
pequeños (tamaño 0, tamaño1) tienen un contacto auxiliar que es físicamente
del mismo tamaño que el de los contactos de energía o de fuerza.


ARRANCADORES A TENSIÓN PLENA O PLENO VOLTAJE (A TRAVÉS DE
LA LÍNEA).

Como su nombre lo indica, un arrancador de tensión plena denominado
también a voltaje pleno o a trasvés de la línea, directamente conecta al motor a
las líneas. El arrancador puede ser manual o magnético.

Un motor conectado en esta forma, demanda una corriente alta transitoria de
arranque y desarrolla un máximo par mecánico de arranque que acelera la
carga mecánica acoplada al eje del motor a plena velocidad en el tiempo más
corto posible. El arranque a través de la línea o tensión plena puede ser
utilizado donde esta corriente elevada transitoria (corriente de arranque) y el
par de arranque no sean objetables.

Con algunas cargas, el alto par de arranque podría dañar por ejemplo las
bandas o correas de transmisión mecánica, engranes de un reductor de
velocidad y acoplamientos, así como el material que esté en proceso. Una alta
corriente transitoria puede repetir altas y bajas de tensión en la línea, lo que


ING. MEC. ELECT. ISAÍAS CECILIO VENTURA NAVA.           VERACRUZ, VER. Enero de 2008.
CURSO DE CONTROL DE MOTORES ELÉCTRICOS INDUSTRIALES.             MANUAL TÉCNICO.   29

causaría centelleos y disturbios a otras cargas. Las corrientes de arranque más
bajas y los pares de torsión son por lo tanto, requeridas a menudo y se lleva a
cabo con arranque a tensión reducida.

El arranque a tensión plena o arranque de un motor a través de la línea, es el
sistema de arranque más económico para arrancar un motor conectándolo a
través de un arrancador apropiado, directamente a la línea de alimentación.

Las ventajas de este sistema, además de la economía ya apuntada, es que el
motor desarrollará sus plenos pares tanto de arranque como máximo; por lo
cual, la carga se arrancará y se acelerará en forma rápida y segura.

Por otro lado las desventajas de este sistema de arranque también son
múltiples y se refieren al hecho de que un motor de inducción toma entre cinco
y seis veces el valor de la corriente de plena carga o corriente nominal al ser
arrancado a plena tensión. Esta fuerte demanda de energía y de corriente,
aunque momentáneamente, puede ser indeseable por la elevada caída de
tensión que se produce en las líneas de alimentación, causando parpadeo en
las luces o disturbios en equipo sensible a las variaciones de voltaje. También
puede ser objetable desde el punto de vista de las limitaciones de demanda de
potencia en K. V. A. que establece la empresa suministradora de energía
eléctrica, o bien la propia subestación. Otro aspecto indeseable puede
constituirlo la carga misma, que requiera una aceleración suave, paulatina y
amortiguada. Por lo general, el arranque directo sobre la línea se puede
efectuar hasta 50 H. P. en 220 Volts y hasta 100 H. P. en 440 Volts. Arriba de
estos límites habrá que utilizar algún sistema de arranque a tensión reducida o
voltaje reducido.


TRANSFORMADORES DE CONTROL.
En muchos casos es necesario operar el botón operador u otro dispositivo del
circuito de control (tal como la bobina del arrancador o bobina de algún
relevador de control auxiliar o la tablilla electrónica de un relevador de retardo
de tiempo timer) a cierto voltaje menor que el voltaje de alimentación del motor.
En el diagrama A, un transformador de control monofásico ( con voltaje dual de
240 Volts – 480 Volts primarios, 120 Volts secundarios) tiene sus 480 Volts
primarios en el arrancador, con circuito de control a tres hilos o de tres hilos.

Sin embargo, nótese que el circuito de control se conecta ahora a los 120 Volts
secundarios del transformador, en vez de que sea conectado a las líneas 1 y 2
como en el control común.

La tensión o voltaje de la bobina es por lo tanto de 120 Volts y la estación de
botones u otros dispositivos de control, operan a este mismo voltaje. A menudo
se utiliza un fusible para proteger el circuito de control y es una práctica común
poner a tierra un lado del secundario del transformador.

CONTROL SEPARADO.




ING. MEC. ELECT. ISAÍAS CECILIO VENTURA NAVA.            VERACRUZ, VER. Enero de 2008.
CURSO DE CONTROL DE MOTORES ELÉCTRICOS INDUSTRIALES.            MANUAL TÉCNICO.   30

El control de un control de potencia por medio de una tensión más baja en el
circuito de control, puede también obtenerse conectando el circuito de la bobina
a una fuente de tensión separada, en vez de un transformador de control.

El término utilizado para describir este arreglo en el alambrado, es de “Control
Separado”. Como resulta evidente del diagrama B, la tensión y frecuencia
nominales de la bobina deben ser iguales a las de la fuente separada de
control; pero el circuito de potencia o circuito de fuerza puede ser de culquier
tensión (hasta de 600 Volts máximos).




ING. MEC. ELECT. ISAÍAS CECILIO VENTURA NAVA.           VERACRUZ, VER. Enero de 2008.
CURSO DE CONTROL DE MOTORES ELÉCTRICOS INDUSTRIALES.             MANUAL TÉCNICO.   31

CONTROL A TRES HILOS CON ESTACIONES DE BOTONES MULTIPLES
DE CONTACTO MOMENTANEO.

Cuando un motor debe ser arrancado y parado desde más de una localización,
cualquier número de botones “ARRANCAR – PARAR” pueden ser alambrados
unidos, tantos como se requieran. Es también posible el utilizar únicamente una
estación “ARRANCAR – PARAR” y tener varios botones de “PARAR” en
diferentes localizaciones, para el servicio de paro de emergencia, tal como
ocurre por poner un ejemplo en el circuito de control de escaleras eléctricas
para pasajeros de grandes plazas o centros comerciales.

En el siguiente diagrama se puede apreciar lo que llamaríamos una simple
regla en la conexión de dos o más estaciones de botones pulsantes de
“ARRANQUE – PARO” múltiples: botones N. A. de “ARRANQUE” se conectan
en paralelo, botones N. C. de “PARO” se conectan en serie.




SOBRECARGAS.
Un motor como máquina siempre llevará cualquier carga, aún si esta es
excesiva. Excluyendo la corriente de arranque o la de rotor bloqueado, un
motor demanda una corriente cuando está en operación, y que es proporcional
a la carga, la cual va desde la corriente sin carga (corriente en vacío), hasta la
corriente a plena carga cuyo valor se encuentra estampado en la placa de
datos del motor. Cuando la carga excede el par mecánico normal del motor,
este demanda una corriente más elevada que la corriente a plena carga y esta
condición se considera como una sobrecarga. La sobrecarga máxima existe
bajo las condiciones de Rotor Bloqueado, en las cuales la carga es tan



ING. MEC. ELECT. ISAÍAS CECILIO VENTURA NAVA.            VERACRUZ, VER. Enero de 2008.
CURSO DE CONTROL DE MOTORES ELÉCTRICOS INDUSTRIALES.              MANUAL TÉCNICO.   32

excesiva que el motor se para o no se puede arrancar y como consecuencia,
demanda la corriente de rotor bloqueado.

PROTECCIÓN POR SOBRECARGAS.
El efecto de una sobrecarga es una elevación de la temperatura en el
devanado del motor. Mientras mayor sea la sobrecarga, más rápidamente se
incrementará la temperatura a un punto tal que daña los aislantes y la
lubricación del motor. Una relación inversa, por lo tanto, existe entre la corriente
y el tiempo. Mientras mayor sea la corriente, más corto será el tiempo en el que
el motor se dañe, o se queme.
Todas las sobrecargas acortan la vida del motor por deterioro del material
aislante. Relativamente, las pequeñas sobrecargas de corta duración causan
daño en pequeño grado, pero si se sostienen (sobrecarga sostenida), harían
tanto daño como las sobrecargas de magnitud más grande. La relación entre
sobrecarga y tiempo se ilustra según la curva de calentamiento del motor que
se muestra en la siguiente figura:




APLICACIONES DE LOS DATOS DE LA CURVA TIEMPO – CORRIENTE
DEL CALENTAMIENTO DE UN MOTOR ELÉCTRICO.
En 300% de sobrecarga, el motor en particular para el cual corresponde esta
curva característica tiempo – corriente podría llegar a su temperatura
permisible límite, en 3 minutos. El sobrecalentamiento o daño en el motor
ocurrirá si la sobrecarga persistiera más allá de ese tiempo.


ING. MEC. ELECT. ISAÍAS CECILIO VENTURA NAVA.             VERACRUZ, VER. Enero de 2008.
CURSO DE CONTROL DE MOTORES ELÉCTRICOS INDUSTRIALES.            MANUAL TÉCNICO.   33

La protección ideal de sobrecarga para un motor, sería un elemento con
propiedades sensitivas de la corriente, muy similar a la curva tiempo - corriente
de calentamiento del motor, que actuaría para abrir el circuito del motor cuando
la corriente de carga plena se excediera. La operación del dispositivo protector
será tal que al motor se le permite llevar sobrecargas sin daño, pero que
rápidamente lo desconectará de la línea cuando la sobrecarga persista por más
tiempo.


PROTECCIÓN DE SOBRECARGA
RELEVADORES DE SOBRECARGA.

El relevador de sobrecarga es el corazón de la protección del motor eléctrico.
Como un fusible de doble elemento, un relevador de sobrecarga tiene
características de tiempo inverso en el disparo o apertura, permitiendo
mantener la conducción durante el periodo de aceleración (cuando se demanda
la corriente de arranque), pero dando protección en las pequeñas sobrecargas
de la corriente de plena carga cuando el motor está operando. Contrariamente
al fusible, el relevador de sobrecarga puede repetir la operación sin necesidad
de ser reemplazado. Debe enfatizarse que el relevador de sobrecarga no
provee protección por corto circuito. Esta es una función de un equipo protector
de sobrecorrientes, como lo son los fusibles e interruptores termomagnéticos.

EL RELEVADOR DE SOBRECARGA consiste en una unidad sensible a la
corriente, conectada en la línea de alimentación al motor, más un mecanismo
que actúa por medio de la unidad o un microprocesador electrónico en los
modernos relevadores de sobrecarga de estado sólido, que sirve para directa o
indirectamente interrumpir el circuito. En un arrancador manual una sobrecarga
dispara una especie de aldaba mecánica que causa que el arrancador abra sus
contactos y desconecte el motor de la línea de alimentación. En los
arrancadores magnéticos una sobrecarga abre un juego de contactos que se
encuentran en el mismo relevador de sobrecarga. Estos contactos son
alambrados en serie con la bobina del arrancador en el circuito de control del
arrancador magnético. Al abrirse el circuito de la bobina hace que los contactos
del arrancador se abran desconectando así el motor de su línea de
alimentación.

LOS RELEVADORES DE SOBRECARGA pueden ser clasificados en
térmicos, magnéticos y electrónicos de estado sólido, los relevadores de
sobrecarga magnéticos reaccionan únicamente a los excesos de corriente y no
son afectados por la temperatura. Como su nombre lo indica, en los
relevadores de sobrecarga térmicos la operación depende de la elevación de la
temperatura causada por la corriente de sobrecarga, la cual hace operar el
mecanismo de disparo. Los relevadores térmicos de sobrecarga pueden ser
subdivididos en los tipo de aleación fusible y bimetálicos.


RELEVADOR TÉRMICO DE SOBRECARGA DE ALEACIÓN FUSIBLE.




ING. MEC. ELECT. ISAÍAS CECILIO VENTURA NAVA.           VERACRUZ, VER. Enero de 2008.
CURSO DE CONTROL DE MOTORES ELÉCTRICOS INDUSTRIALES.           MANUAL TÉCNICO.   34

En estos relevadores de sobrecarga (también conocidos como “relevadores de
crisol de soldadura”), la corriente del motor pasa por un pequeño devanado
calefactor. Bajo condiciones de sobrecarga el calor causa que la soldadura
especial se funda, permitiendo que una rueda trinquete gire libremente,
abriéndose los contactos. Cuando esto ocurre se dice que el relevador se
dispara.

Para obtener varios valores de corriente de disparo a diferentes corrientes de
carga plena se dispone de un rango bastante amplio de diferentes unidades
térmicas (calefactores). El elemento calefactor y el crisol de soldadura están
combinados en una sola pieza formando una unidad inalterable. La
característica de transferencia de calor y la exactitud de la unidad no pueden
ser accidentalmente cambiadas, como puede ser posible cuando el calefactor
es un elemento separado. Los relevadores térmicos de sobrecarga de aleación
fusible se restablecen manualmente, así; después de dispararse deben ser
restablecidos por una deliberada operación manual. Un botón de
restablecimiento usualmente se monta en la cubierta de los arrancadores. Las
unidades térmicas se designan en Amperes y son seleccionadas sobre la base
de la corriente plena del motor y no en H. P.




ING. MEC. ELECT. ISAÍAS CECILIO VENTURA NAVA.          VERACRUZ, VER. Enero de 2008.
CURSO DE CONTROL DE MOTORES ELÉCTRICOS INDUSTRIALES.            MANUAL TÉCNICO.   35




El siguiente dibujo muestra la operación del relevador térmico de sobrecarga de
aleación fusible. Conforme el calor funde la aleación, la rueda de trinquete gira
libremente –los resortes empujan para que los contactos se abran.




RELEVADORES TÉRMICOS DE SOBRECARGA BIMETALICOS.

Estos relevadores emplean una tira bimetálica en forma de U, asociado con un
elemento calefactor. Cuando ocurre una sobrecarga, el calor causará que el
elemento bimetálico se desvíe y abra un contacto. Diferentes calefactores dan
diferentes puntos de disparo. Además la mayoría de los relevadores son
ajustables en un rango de 85% a 115% del valor nominal del calefactor.




ING. MEC. ELECT. ISAÍAS CECILIO VENTURA NAVA.           VERACRUZ, VER. Enero de 2008.
CURSO DE CONTROL DE MOTORES ELÉCTRICOS INDUSTRIALES.           MANUAL TÉCNICO.   36

CARACTERÍSTICAS DE DISPARO DEL RELEVADOR TÉRMICO DE
SOBRECARGA.

Los relevadores de sobrecarga de aleación fusible y los bimetálicos están
diseñados para aproximarse al calor generado en el motor eléctrico. Así cuando
la temperatura del motor aumenta, también aumenta la de la unidad térmica o
elemento térmico. Las curvas de calentamiento del motor y del relevador de
sobrecarga muestran esta relación (ver gráfica). De esta gráfica se deduce que
no importa cuán elevada sea la corriente que demanda el motor, el relevador
de sobrecarga proporcionará protección, aunque el relevador no dispare
innecesariamente.




La gráfica muestra la curva de calentamiento del motor y la del relevador de
sobrecarga.
El relevador de sobrecarga siempre disparará dentro de un valor de seguridad.

El consenso general entre los fabricantes de dispositivos de protección para
motores, es que el tiempo de disparo para el 600 por ciento del valor nominal
de la corriente de plena carga debe ser de 20 segundos o menos.




ING. MEC. ELECT. ISAÍAS CECILIO VENTURA NAVA.          VERACRUZ, VER. Enero de 2008.
CURSO DE CONTROL DE MOTORES ELÉCTRICOS INDUSTRIALES.           MANUAL TÉCNICO.   37




Principio de operación de los relevadores térmicos de sobrecarga de tipo
bimetálico. El actuador bimetálico opera un pequeño switch de control
que ser repuesto automáticamente o manualmente.




Principio de operación del relevador térmico de sobrecarga de tipo
aleación eutéctica. Para corrientes por debajo del punto de disparo, la
flecha de la corona está trabada por la soldadura endurecida. En el punto
de disparo, la soldadura se funde, la corona desliza y el trinquete se
desengancha.




ING. MEC. ELECT. ISAÍAS CECILIO VENTURA NAVA.          VERACRUZ, VER. Enero de 2008.
CURSO DE CONTROL DE MOTORES ELÉCTRICOS INDUSTRIALES.             MANUAL TÉCNICO.   38

TIPOS DE RELEVADORES DE SOBRECARGA.

En forma resumida y ordenada podemos se puede mencionar que los tipos de
relevadores de sobrecarga, son los siguientes:

    1.   Relevador de sobrecarga del tipo aleación eutéctica NEMA.
    2.   Relevador de sobrecarga del tipo bimetálico NEMA.
    3.   Relevador de sobrecarga del tipo bimetálico IEC.
    4.   Relevador de sobrecarga del tipo estado sólido electrónico.




    RELEVADOR DE SOBRECARGA DEL TIPO ALEACIÓN EUTÉCTICA
    NEMA.




    RELEVADOR DE SOBRECARGA DEL TIPO BIMETÁLICO NEMA.




ING. MEC. ELECT. ISAÍAS CECILIO VENTURA NAVA.            VERACRUZ, VER. Enero de 2008.
CURSO DE CONTROL DE MOTORES ELÉCTRICOS INDUSTRIALES.              MANUAL TÉCNICO.   39




    RELEVADOR DE SOBRECARGA TIPO BIMETÁLICO IEC.




    RELEVADOR DE               SOBRECARGA       DEL    TIPO   ESTADO         SÓLIDO
    ELECTRÓNICO.




ING. MEC. ELECT. ISAÍAS CECILIO VENTURA NAVA.             VERACRUZ, VER. Enero de 2008.
CURSO DE CONTROL DE MOTORES ELÉCTRICOS INDUSTRIALES.           MANUAL TÉCNICO.   40




                RELEVADOR DE SORECARGA DE ESTADO SÓLIDO.




ING. MEC. ELECT. ISAÍAS CECILIO VENTURA NAVA.          VERACRUZ, VER. Enero de 2008.
CURSO DE CONTROL DE MOTORES ELÉCTRICOS INDUSTRIALES.           MANUAL TÉCNICO.   41




MODERNO RELEVADOR DE SOBRECARGA DE ALTA TECNOLOGIA.




ING. MEC. ELECT. ISAÍAS CECILIO VENTURA NAVA.          VERACRUZ, VER. Enero de 2008.
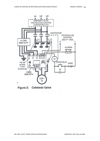
CURSO DE CONTROL DE MOTORES ELÉCTRICOS INDUSTRIALES.           MANUAL TÉCNICO.   42




ING. MEC. ELECT. ISAÍAS CECILIO VENTURA NAVA.          VERACRUZ, VER. Enero de 2008.
CURSO DE CONTROL DE MOTORES ELÉCTRICOS INDUSTRIALES.           MANUAL TÉCNICO.   43

CONTACTOS AUXILIARES DE ALARMA.

Los contactos estándar de los relevadores de sobrecarga permanecen
cerrados bajo condiciones normales y se abren cuando los relevadores de
sobrecarga se disparan. Algunas veces se requiere una señal de alarma para
indicar cuando un motor se detiene debido a un disparo por sobrecarga.
También con algunas máquinas particularmente aquellas asociadas a procesos
continuos, probablemente se requerirá indicar con una señal alguna condición
de sobrecarga en vez de que se tenga el motor y proceso detenidos
automáticamente. Esto se hace proporcionando al relevador de sobrecarga un
juego de contactos auxiliares que se cierran cuando el relevador dispara,
completando de esta manera el circuito de alarma. A estos contactos se le
llaman “contactos de alarma”.




RELEVADOR TÉRMICO DE SOBRECARGA TIPO BIMETÁLICO IEC,
MARCA SIEMENS TIPO DE CATÁLOGO 3UA, CON CONTACTO AUXILIAR
N. A. (DE TERMINALES 97 Y 98) PARA UTILIZARSE EN UN CIRCUITO DE
ALARMA. EL CONTACTO N. C. (DE TERMINALES 95 Y 96) SE
ALAMBRAEN SERIE CON LA BOBINA DEL ARRANCADOR MAGNÉTICO.




     DIAGRAMA DEL RELEVADOR TÉRMICO Y CONTACTOS AUXILIARES.



ING. MEC. ELECT. ISAÍAS CECILIO VENTURA NAVA.          VERACRUZ, VER. Enero de 2008.
CURSO DE CONTROL DE MOTORES ELÉCTRICOS INDUSTRIALES.           MANUAL TÉCNICO.   44




RELEVADOR DE SOBRECARGA TIPO BIMETÁLICO IEC, MARCA
SIEMENS, MODELO SIRIUS 3RU, CON CONTACTOS AUXILIARES N. C.
(TERMINALES 95 Y 96), N. A. (TERMINALES 97 Y 98).




ING. MEC. ELECT. ISAÍAS CECILIO VENTURA NAVA.          VERACRUZ, VER. Enero de 2008.
CURSO DE CONTROL DE MOTORES ELÉCTRICOS INDUSTRIALES.           MANUAL TÉCNICO.   45




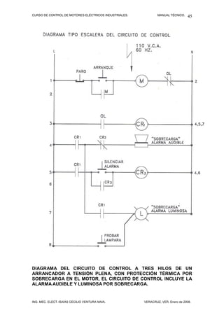
DIAGRAMA DEL CIRCUITO DE CONTROL A TRES HILOS DE UN
ARRANCADOR A TENSIÓN PLENA, CON PROTECCIÓN TÉRMICA POR
SOBRECARGA EN EL MOTOR, EL CIRCUITO DE CONTROL INCLUYE LA
ALARMA AUDIBLE Y LUMINOSA POR SOBRECARGA.


ING. MEC. ELECT. ISAÍAS CECILIO VENTURA NAVA.          VERACRUZ, VER. Enero de 2008.
CURSO DE CONTROL DE MOTORES ELÉCTRICOS INDUSTRIALES.           MANUAL TÉCNICO.   46




ING. MEC. ELECT. ISAÍAS CECILIO VENTURA NAVA.          VERACRUZ, VER. Enero de 2008.
CURSO DE CONTROL DE MOTORES ELÉCTRICOS INDUSTRIALES.           MANUAL TÉCNICO.   47




ING. MEC. ELECT. ISAÍAS CECILIO VENTURA NAVA.          VERACRUZ, VER. Enero de 2008.
CURSO DE CONTROL DE MOTORES ELÉCTRICOS INDUSTRIALES.           MANUAL TÉCNICO.   48




ARRANCADORES MAGNÉTICOS DE LA MARCA SQUARED TIPO S DE
DIFERENTES TAMAÑOS NEMA, SE PUEDE APRECIAR EL RELEVADOR




ING. MEC. ELECT. ISAÍAS CECILIO VENTURA NAVA.          VERACRUZ, VER. Enero de 2008.
CURSO DE CONTROL DE MOTORES ELÉCTRICOS INDUSTRIALES.                   MANUAL TÉCNICO.   49

TÉRMICO DE SOBRECAREGA CON TRES ELEMENTOS TÉRMICOS DEL
TIPO ALEACIÓN EUTÉCTICA.




      PROTECCIÓN DE MOTORES ELÉCTRICOS POR MEDIO DE
          RELEVADORES TERMICOS DE SOBRECARGA.

RECOPILACIÓN Y REDACCIÓN:
ING. ISAÍAS CECILIO VENTURA NAVA.
INSTRUCTOR
Cedula Profesional :654329.
Reg. C.I.M.E.: 4482.
Reg. S.T.P.S. VENI-5511-22-4C8-005.
Reg. CO.NO.CER. C22666 0304102.




El N.E.C. National Electrical Code (Código Nacional Eléctrico de los Estados
Unidos), así como la N.O.M.-001-SEDE-1999 (Norma Oficial Mexicana 001
Secretaría de Energía 1999 de México), cada uno en su artículo 430-32-a-1
definen los límites de la capacidad permitida de los elementos térmicos de
sobrecarga o protección térmica de sobrecarga para motores eléctricos.



Artículo: 430-32-a-1. Un dispositivo de sobrecarga separado que responde a la
corriente del motor, este dispositivo deberá seleccionarse o calibrarse para
disparo, a no más que los siguientes porcentajes del valor de la corriente de
plena carga marcada en la placa de datos del motor eléctrico.


Motores marcados con un factor de servicio no menor que 1.15 (es decir
F.S.=1.15 o mayor) F.S.≥1.15 ---------------------------------------------------------125%


ING. MEC. ELECT. ISAÍAS CECILIO VENTURA NAVA.                  VERACRUZ, VER. Enero de 2008.
CURSO DE CONTROL DE MOTORES ELÉCTRICOS INDUSTRIALES.                      MANUAL TÉCNICO.   50




Motores marcados con un aumento de temperatura no sobrepase los 40o C (es
decir cuando el incremento de temperatura no pueda ser determinado en un
máximo de 40o C) -------------------------------------------------------------------------125%


Todos los demás motores, es decir todos los motores T.C.C.V.E. (totalmente
cerrados con ventilación exterior), con aislamiento clase B, que tienen un
F.S.=1.00, F.S.<1.15, motores marcados con una elevación de temperatura
mayor de 40o C. ---------------------------------------------------------------------------115%




TEMPERATURAS MÁXIMAS DE LOS AISLAMIENTOS DE MOTORES.

Clase “B” es de 130 o C.

Clase “F” es de 155 o C.

Clase “H” es de 180 o C.

Ejercicios para impartir en clase:

Problema No.1

Se tiene un motor eléctrico de inducción tipo rotor jaula de ardilla, con los
siguientes datos de placa:

Marca SIEMENS, armazón Nema 286T, 30H.P., 4 polos, 1,800 r.p.m. (velocidad
síncrona), 1,765 r.p.m. (velocidad asíncrona), 440 volts c.a., 40 oC ambiente,
diseño NEMA B, 37 Amperes, l.c.r.b.=G, eficiencia=93.0%. F.P.= cosØ=0.86,
conexión: delta, tipo de carcasa t.c.c.v.e.
Este motor operará desde su arranque sin frenado y sin pulsación.
(véase catálogo de motores eléctricos SIEMENS, año 2001, página 8).


a). Determinar y seleccionar el tamaño NEMA de su arrancador.

30 H.P.
440 Volts.
37 Amperes.
Respuesta: TAMAÑO NEMA 3.

b). Determinar el ajuste del valor de su protección térmica de sobrecarga.
(O.L.).

Nota importante: Nos especifica el catálogo un F.S.=1.0, su carcasa t.c.c.v.e.,
así como un aislamiento clase B. (Véase el mismo catálogo en su página 5).


ING. MEC. ELECT. ISAÍAS CECILIO VENTURA NAVA.                     VERACRUZ, VER. Enero de 2008.
CURSO DE CONTROL DE MOTORES ELÉCTRICOS INDUSTRIALES.           MANUAL TÉCNICO.   51

Por lo tanto el % es 115.

I Protec. Térm.= I plena carga X 115%
I Protec. Térm.= 37 A. X 115%
I Protec. Térm.= 37 A. X 1.15
I Protec. Térm.= 42.55 A.




Problema No.2

Se tiene un motor eléctrico de inducción tipo rotor jaula de ardilla, con los
siguientes datos de placa:

Marca SIEMENS, 20 H.P., 4 polos, 1,750 R.P.M., armazón NEMA 256T, tensión:
220V/440V, 56A/28A, 60 Hz., conexión: YY/Y, aislamiento clase F, F.S.=1.15,
(Véase catálogo de motores eléctricos SIEMENS, 1993, página ¼), ventilación
exterior.
Este motor operará con un trabajo sin frenado y sin pulsación.

a). Determinar el tamaño NEMA de su arrancador.

20 H.P.
220 Volts.
56 Amperes.
Respuesta: TAMAÑO NEMA 3.


b) Determinar el ajuste del valor de su protección térmica de sobrecarga O.L.,
si el motor se encuentra conectado a un circuito derivado de 220 Volts.

Nota importante: El catálogo nos especifica un F.S.=1.15, así como una clase
de aislamiento F.
Por lo tanto el % es 125.




ING. MEC. ELECT. ISAÍAS CECILIO VENTURA NAVA.          VERACRUZ, VER. Enero de 2008.
CURSO DE CONTROL DE MOTORES ELÉCTRICOS INDUSTRIALES.           MANUAL TÉCNICO.   52

I Protec. Térm.= I plena carga X 125%
I Protec. Térm.= 56 A. X 125%
I Protec. Térm.= 56 A. X 1.25
I Protec. Térm.= 70.0 A.




Problema No.3

 Se tiene un motor eléctrico de inducción tipo rotor jaula de ardilla, con los
siguientes datos de placa:

Marca SIEMENS, 75 H.P., 4 polos, 1,770 R.P.M., armazón NEMA 365T,
conexión: ∆∆/∆, aislamiento clase B, F.S.= 1.0, 220V/440V, 182A/91A, 60Hz.,
tipo de carcasa T.C.C.V.E. (Véase catálogo de motores eléctricos SIEMENS
1993, página ¼).
Este motor se conectará a un circuito derivado trifásico de 440 V, C.A., así
mismo operará con trabajo sin frenado y sin pulsación.

a). Determinar el tamaño NEMA de su arrancador.

75 H.P.
440 V.
91 A.
Respuesta: TAMAÑO NEMA 4.

b) Determinar el ajuste del valor de su protección térmica de sobrecarga O.L.,
si el motor se encuentra conectado a un circuito derivado de 440 Volts.

Nota importante. El catálogo nos especifica un F.S.=1.0, un aislamiento clase
B, un tipo de carcasa T.C.C.V.E.
Por lo tanto el % es 115.



ING. MEC. ELECT. ISAÍAS CECILIO VENTURA NAVA.          VERACRUZ, VER. Enero de 2008.
CURSO DE CONTROL DE MOTORES ELÉCTRICOS INDUSTRIALES.           MANUAL TÉCNICO.   53



I Protec. Térm.= I plena carga X 115%
I Protec. Térm.= 91 A. X 115%
I Protec. Térm.= 91 A. X 1.15
I Protec. Térm.= 104.65 A.




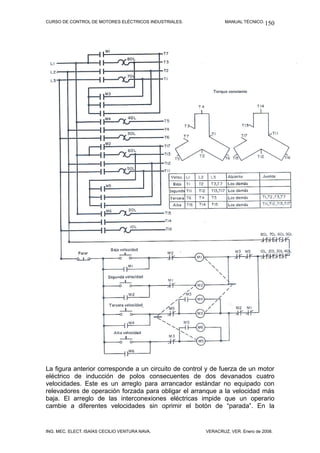
9. CIRCUITOS DE CONTROL EN SECUENCIA.
Existe un control de arranque en secuencia cuando los arrancadores de los
motores se conectan en tal forma que uno no puede arrancar hasta que se
energiza el otro. Tal como ocurre en los sistemas de bandas transportadoras de
materiales a granel en los cuales es necesario que las bandas vayan
arrancando un después de otra, es decir deben arrancar en una determinada
secuencia; otro caso de aplicación de este tipo de control es cuando una
máquina debe tener funcionando primeramente un equipo auxiliar, tal como el
de la lubricación a alta presión y bombas hidráulicas, antes que la propia
máquina pueda accionarse con seguridad.

Control automático de secuencia.




ING. MEC. ELECT. ISAÍAS CECILIO VENTURA NAVA.          VERACRUZ, VER. Enero de 2008.
CURSO DE CONTROL DE MOTORES ELÉCTRICOS INDUSTRIALES.           MANUAL TÉCNICO.   54

Control a tres hilos para el arranque en secuencia de tres motores
eléctricos. Al oprimir el botón n. a. de “Arrancar” se energiza la bobina
M1, esta al energizar cierra su contacto n. a. auxiliar de retención
conectado en paralelo con el botón de “Arrancar” y también cierra su
contacto n. a. pemisivo M1 el cual energiza a la bobina M2, esta bobina al
haber energizado cierra su contacto n. a. permisivo M2 el cual energiza la
bobina M3.

CONTROL A TRES HILOS CON UNA ESTACIÓN DE BOTONES
ARRANCANDO Y CONTROLANDO MÁS DE UN ARRANCADOR.




Una sobrecarga mantenida sobre cualquiera de los motores abrirá el
circuito de los tres motores.




Cuando se arranca la bomba de aceite lubricante (M1), al oprimirse el
botón de “Arrancar”, debe bombear la presión para cerrar el interruptor n.
a. de presión antes que el motor principal de impulsión (M2) puede
arrancar. El interruptor de presión n. a al cerrarse también energiza un
relevador de retardo de tiempo (timer TR). Después de un retardo de
tiempo previamente ajustado, el contacto n. a. TR se cerrará y energizará
la bobina del arrancador del motor de alimentación (M3).




ING. MEC. ELECT. ISAÍAS CECILIO VENTURA NAVA.          VERACRUZ, VER. Enero de 2008.
CURSO DE CONTROL DE MOTORES ELÉCTRICOS INDUSTRIALES.           MANUAL TÉCNICO.   55




ING. MEC. ELECT. ISAÍAS CECILIO VENTURA NAVA.          VERACRUZ, VER. Enero de 2008.
CURSO DE CONTROL DE MOTORES ELÉCTRICOS INDUSTRIALES.                                                               MANUAL TÉCNICO.           56


                                PRACTICA #3
       CIRCUTO DE CONTROL DE ARRANQUE EN SECUENCIA CON RETARDO
       DE TIEMPO POR MEDIO DE TIMERS) DE SEIS MOTORES DE INDUCCION.

                   PARO LOCAL
                                                         ANQUE LOCAL
  X1                                                                                  O.L
                                                                                                                                             X2
                                                                            95                   96
                                     2
                  1                                      3         4                                          A2                A1
                                                                                                                    M1

                                                             M1


                                                        13        14                                                 RT1
                                                                                                              2                 7



       X1                                                                                                                                X2
                                                                       95   O.L.
                   1         RT1             3                                              96                A2                A1
                                                                                                                    M2
                   N.O.                  C.T



                                                                                                                    RT2
                                                                                                              2                      7




       L1
                                                                                                                      O.L.               N
                             RT2
                         1               3
                                                                                 M3

                 N.O .                       C.T.


                                                                             RT3



                                                                                                                                         N
   L1
                                                                                                                     O.L.
                             RT3
                                                                                 M4
                 N.O .                           C.T.



                                                                             RT4




                                                                                                                                         N
  L1
                               RT4                                                                                    O.L.


                                                                                 M5
                                          C.T.
                 N.O .


                                                                                 RT5




   LI
                                                                                                                                             N
                             RT5                                                                      O.L.1                  O.L.3


                                                                                 M6
                 N.O .                   C.T.

                                         10"




ING. MEC. ELECT. ISAÍAS CECILIO VENTURA NAVA.                                                           VERACRUZ, VER. Enero de 2008.
CURSO DE CONTROL DE MOTORES ELÉCTRICOS INDUSTRIALES.              MANUAL TÉCNICO.   57


10. CIRCUITOS DE CONTROL DE FRENADO DE
MOTORES ELÉCTRICOS.
Información relacionada

Con la distribución y utilización crecientes de la electricidad, se han
desarrollado motores más potentes que funcionan a velocidades mayores, y se
ha hecho necesario proporcionar un medio para parar las transmisiones
electromecánicas con más rapidez de lo que se puede hacer desconectando,
simplemente la energía suministrada al motor. Existen procesos industriales
donde se requiere que determinadas equipos y máquinas accionadas por
motores se detengan gradualmente o inmediatamente como el caso de los
tornos industriales, las grúas viajeras, los malacates de grúas, etc. Cuando las
máquinas individuales de la actualidad requieren uno o más factores, control
más preciso y menor tiempo de espera para que las máquinas queden en
reposo, la necesidad de proporcionar el medio para parar (frenar) las
transmisiones motrices se hace aún mayor.

Los frenos eléctricos se han utilizado en la industria desde el principio del siglo.
Estos frenos también llamados frenos magnéticos y de fricción, generalmente
consisten en dos superficies o zapatas de fricción, aplicadas a una rueda
montada en la flecha del motor. Las zapatas proveen la acción de freno
mediante la tensión de un resorte y se liberan por medio de un mecanismo de
bobina solenoide. Normalmente la bobina es conectada en paralelo con dos de
las terminales del motor, de tal forma que al energizarse el devanado del motor
se energiza también la bobina del freno (abriendo las zapatas) y cuando se
desenergiza el devanado del motor se desenergiza también la bobina del freno
(cerrándose las zapatas) frenándose al motor.




El freno electromagnético de zapatas se mantiene en posición libre por medio
de un electroimán, durante el tiempo que la bobina se encuentra energizada, se
aplica instantáneamente si se interrumpe la energía por la acción de un
dispositivo piloto o una falla en el suministro de la energía, a fin de proporcionar



ING. MEC. ELECT. ISAÍAS CECILIO VENTURA NAVA.             VERACRUZ, VER. Enero de 2008.
CURSO DE CONTROL DE MOTORES ELÉCTRICOS INDUSTRIALES.            MANUAL TÉCNICO.   58

una parada positiva y rápida.
Las puntas de la bobina del freno electromagnético para corriente alterna se
conectan, normalmente, directamente a las terminales del motor eléctrico. Si se
tratara de un sistema de arranque a tensión reducida o voltaje reducido, la
bobina del freno se debe conectar para que reciba todo el voltaje.




Si se dispone de una acción suave de frenado que la hace particularmente
adaptable a las cargas con inercia alta. Con su capacidad para aplicar y retirar
suavemente la presión del freno en cualquier dirección, algunos frenos
magnéticos están especialmente adaptados para aplicarse en grúas,
montacargas, elevadores de carga y de personal, así como en otro tipo de
maquinaria en que es deseable limitar el choque del freno, este tipo de freno
también es llamado servofreno. Esta clase de freno se muestra en la siguiente
figura:




UNA DE LAS APLICACIONES DE ESTOS SERVOFRENOS ES EN EL
FRENADO SUAVE DE LOS MALACATES EN EL FRENADO DE LA
TRANSMISIÓN ELECTROMECÁNICA DEL “CARRO” Y DE LA
TRANSMISIÓN ELECTROMECÁNICA DEL “PUENTE” DE LAS GRÚAS
VIAJERAS DE USO INDUSTRIAL.


ING. MEC. ELECT. ISAÍAS CECILIO VENTURA NAVA.           VERACRUZ, VER. Enero de 2008.
CURSO DE CONTROL DE MOTORES ELÉCTRICOS INDUSTRIALES.           MANUAL TÉCNICO.   59

FRENOS DE DISCO MAGNÉTICO. Loa frenos de disco se pueden instalar casi
en cualquier parte donde se pueda utilizar una zapata y, y además, se pueden
utilizar en los casos en que una zapata no es apropiada por razones de
apariencia y espacio.
Los frenos de disco magnético encuentran aplicación en máquinas
herramientas, grúas, elevadores, transportadores, máquinas impresoras,
aserraderos, y otras instalaciones. La operación del control de los frenos de
disco es la misma que la de los tipos de zapata (los ajustes son muy
semejantes) respecto al torque y al uso. Un freno de disco es una unidad
cerrada que se atornilla directamente al extremo del motor, que actúa en la
flecha del mismo. La acción de freno consiste en la liberación de un solenoide y
la presión de un resorte aplicada sobre los lados de un disco o discos.
                                   MOTOR EQUIPADO CON FRENO.




ING. MEC. ELECT. ISAÍAS CECILIO VENTURA NAVA.          VERACRUZ, VER. Enero de 2008.
CURSO DE CONTROL DE MOTORES ELÉCTRICOS INDUSTRIALES.           MANUAL TÉCNICO.   60




ING. MEC. ELECT. ISAÍAS CECILIO VENTURA NAVA.          VERACRUZ, VER. Enero de 2008.
CURSO DE CONTROL DE MOTORES ELÉCTRICOS INDUSTRIALES.            MANUAL TÉCNICO.   61

FRENO DINÁMICO.
Un motor eléctrico de inducción de c. a. se puede detener muy rápidamente
mediante el principio del frenado dinámico si, durante su funcionamiento, se
sustituye la alimentación de energía del embobinado del estator con corriente
alterna, por alimentación con corriente continua. Entonces se desarrolla una
serie de campos magnéticos estacionarios, en un número igual al de los que
existen en el campo giratorio normal y el campo de éstos queda cortado por los
conductores del rotor.




En la figura anterior aparece el diagrama de un circuito para un motor de
inducción tipo rotor jaula de ardilla conectado a un arrancador a plena tensión,
dispuesto para el frenado dinámico. Nótese bien que cuando el motor se pone
en marcha, en el circuito de la bobina de frenado dinámico se abre un contacto
posterior adicional del botón de ARRANQUE, lo cual constituye una garantía
suplementaria de que no se aplicarán a la vez al embobinado del estator del
motor la C. C. y la C. A. Cuando se efectúa un arranque normal oprimiendo el
botón de ARRANQUE se abre el contacto de enclavamiento N.C. M, y se cierra
el contacto N.A. TR T.O.. De esta forma se energiza el contactor principal M, y
el contactor del frenado dinámico queda listo para una parada rápida.
Cuando se oprime el botón N.C. de PARO y se desenergizan el contactor M y
el relevador de tiempo TR, se energiza el contactor DB a través del contacto
TR de apertura diferida y del contacto M (cerrado). A la vez se abre un contacto
N.C. DB, con el objeto de hacer doblemente seguro que en aquel momento no
se aplicará la C.A. al embobinado del estator.
El motor frena entonces dinámicamente, y, una vez anulada por completo la
velocidad, se abre el contacto TR-T.O.
Una aplicación del freno dinámico la tenemos en la operación de descenso en
un montacargas o en una grúa, accionados por un motor de rotor devanado.


ING. MEC. ELECT. ISAÍAS CECILIO VENTURA NAVA.           VERACRUZ, VER. Enero de 2008.
CURSO DE CONTROL DE MOTORES ELÉCTRICOS INDUSTRIALES.            MANUAL TÉCNICO.   62


    11.  CIRCUITOS    DE   CONTROL  DE
    ARRANCADORES       REVERSIBLES, DE
    MOTORES TRIFÁSICOS Y DE MOTORES
    MONOFÁSICOS, DE C. A.

    Cambio de sentido de giro.
    A menudo se requiere cambiar el sentido de giro de determinados
    componentes de máquinas tales como el malacate, el “carro” y el “puente”
    de una grúa; también de los carros portaherramientas y de los propios
    tornos, así como también de los elevadores de personal y carga.




Por lo anterior se requiere también de invertir el sentido de rotación de los
motores eléctricos. En los motores de inducción tipo rotor jaula de ardilla de c.
a., ello se hace invirtiendo la conexión de cualquiera de las dos líneas de las
tres que conectan al motor. Interconectando dos contactores puede obtenerse
un método electromagnético de hacer la reconexión (intercambio de dos líneas)
del motor.

Como se verá más adelante en el circuito de fuerza los contactos (F) del
contactor de operación “adelante”, cuando están cerrados, conectan las líneas
1, 2 y 3 en las terminales del motor T1, T2 y T3 respectivamente. Todo el
tiempo en que los contactos del contactor de operación “adelante” están
cerrados, los contactos auxiliares mecánicos y eléctricos previene al contactor
de operación “atrás” o “reversa” ser energizado.

Cuando el contactor de operación “adelante” es desenergizado, el contactor de
“reversa” puede ser conectado, cerrando sus contactos (R) que reconectan las
líneas al motor. Nótese que operando a través de los contactos reversibles, la
línea 1 es conectada a la terminal T3 del motor y la línea 3 es conectada a la
terminal T1 del motor. El motor operará ahora en dirección opuesta.


ING. MEC. ELECT. ISAÍAS CECILIO VENTURA NAVA.           VERACRUZ, VER. Enero de 2008.
CURSO DE CONTROL DE MOTORES ELÉCTRICOS INDUSTRIALES.           MANUAL TÉCNICO.   63

Ya sea que opere por medio del contactor de operación “adelante” o “reversa”,
los conductores de fuerza se conectan a través del relevador térmico de
sobrecorriente o sobrecarga, que ofrece protección por sobrecarga al motor.
Por lo tanto, un arrancador magnético reversible consiste en un arrancador y
contactor con alambrado y contactos auxiliares eléctricos y dispositivo
mecánico de bloqueo para prevenir que las bobinas de ambas unidades sean
enerizadas al mismo tiempo.




Interconexión por medio de contactos auxiliares.

La interconexión se obtiene por medio de contactos auxiliares normalmente
cerrados, en los contactores de marcha hacia delante y de reversa en un
arrancador reversible
Cuando el motor funciona hacia delante, se abre el contacto N. C. (F) del
contactor para marcha hacia delante, que impide que el contactor de reversa se
energice y cierre. La misma operación ocurre si el motor funciona en reversa.
La terminología de la interconexión también se utiliza, generalmente, al
referirse a los controladores para motor y estaciones de control de botones que
se interconectan en operaciones de control.




ING. MEC. ELECT. ISAÍAS CECILIO VENTURA NAVA.          VERACRUZ, VER. Enero de 2008.
CURSO DE CONTROL DE MOTORES ELÉCTRICOS INDUSTRIALES.              MANUAL TÉCNICO.   64




El arrancador reversible tiene aplicación en las transmisiones
electromecánicas del chuck y el portaherramienta de los tornos
industriales.




Control a tres hilos del arrancador reversible.
El control a tres hilos de un arrancador reversible puede ser realizado por una
estación de botones “adelante-atrás-parar” como se indica en el anterior
diagrama. Los interruptores de límite pueden ser adicionados para parar el
motor en un determinado punto límite de cualquier dirección de rotación. El
puente 6-3 y el puente 7-5 debe cada uno ser retirados.
Este es el caso de aplicación del malacate (gancho) de una grúa viajera, en
que un interruptor de límite es el de “corte” de subida y otro interruptor de límite
es el de “corte” de bajada.




ING. MEC. ELECT. ISAÍAS CECILIO VENTURA NAVA.             VERACRUZ, VER. Enero de 2008.
CURSO DE CONTROL DE MOTORES ELÉCTRICOS INDUSTRIALES.           MANUAL TÉCNICO.   65




El diagrama anterior muestra el circuito de control a tres hilos de un
arrancador reversible con lámparas piloto para indicar el sentido de
rotación del motor: “adelante” o hacia “atrás” (en reversa).
Las lámparas piloto pueden estar conectadas en paralelo con las bobinas de
los contactores “Adelante-Atrás” para indicar cual contactor está energizado y
de este modo saber cual es la dirección o sentido de rotación del motor. De
manera específica tratándose de una determinada máquina podrá leerse en el
tablero de luces indicadoras “avanzar” – “retroceder” o como en el caso del
malacate de una grúa “subir” – “bajar”.




El diagrama anterior muestra el circuito de control a tres hilos de un
arrancador reversible con estaciones de botones múltiples.
Más de una estación de botones “Adelante-Atrás-Parar” puede ser requerida y
puede ser conectada en la forma mostrada en este diagrama.




ING. MEC. ELECT. ISAÍAS CECILIO VENTURA NAVA.          VERACRUZ, VER. Enero de 2008.
CURSO DE CONTROL DE MOTORES ELÉCTRICOS INDUSTRIALES.            MANUAL TÉCNICO.   66




El diagrama anterior muestra el circuito de control de un arrancador
reversible con pulsación sostenida y pulsación momentánea utilizando un
relevador de control auxiliar.

Este esquema de control permite la pulsación del motor en cualquiera de sus
dos sentidos de giro ya sea que el motor esté en reposo ó en rotación en
cualquier dirección. Oprimiendo el botón “arrancar-adelante” ó “arrancar-atrás”
se energiza la correspondiente bobina del arrancador la cual cierra el circuito
de control del relevador. El relevador cierra y completa el sello del circuito de
sostén alrededor del botón de arrancar. Por lo tanto el relevador (CR) queda
energizado manteniendo energizado el contactor “adelante” ó “atrás”. Al oprimir
cualquier botón de pulsar, este desenergizará el relevador abriendo el contactor
cerrado. La presión mayor del botón de pulsar permite la pulsación en la
dirección deseada.




ARRANCADOR REVERSIBLE, OBSERVESE QUE ENTRE LOS DOS
CONTACTORES (F y R) SE ENCUENTRA EL BLOQUEO MECÁNICO QUE
IMPIDE QUE AMBOS CONTACTORES CIERREN AL MISMO TIEMPO.



ING. MEC. ELECT. ISAÍAS CECILIO VENTURA NAVA.           VERACRUZ, VER. Enero de 2008.
CURSO DE CONTROL DE MOTORES ELÉCTRICOS INDUSTRIALES.           MANUAL TÉCNICO.   67




EL DIAGRAMA ANTERIOR MUESTRA EL CIRCUITO DE FUERZA Y EL
CIRCUITO DE CONTROL DEL ARRANCADOR REVERSIBLE, MARCA
SIEMENS.




ING. MEC. ELECT. ISAÍAS CECILIO VENTURA NAVA.          VERACRUZ, VER. Enero de 2008.
CURSO DE CONTROL DE MOTORES ELÉCTRICOS INDUSTRIALES.           MANUAL TÉCNICO.   68




ING. MEC. ELECT. ISAÍAS CECILIO VENTURA NAVA.          VERACRUZ, VER. Enero de 2008.
CURSO DE CONTROL DE MOTORES ELÉCTRICOS INDUSTRIALES.           MANUAL TÉCNICO.   69

ARRANCADORES A TENSIÓN PLENA REVERSIBLES PARA MOTORES DE
INDUCCIÓN TIPO ROTOR JAULA DE ARDILLA MONOFÁSICOS.

Ya hemos estudiado anteriormente que para cambiarle la rotación a un motor
de inducción trifásico es necesario intercambiar dos de sus tres terminales con
respecto a las líneas de alimentación.

Para invertirle el sentido de giro o rotación a un motor de inducción tipo
rotor jaula de ardilla monofásico de c. a. es necesario cambiarle la
dirección del flujo de la corriente eléctrica en el devanado de arranque
con respecto al devanado principal o devanado de trabajo, o bien
cambiarle la dirección del flujo de la corriente eléctrica en el devanado
principal o devanado de trabajo con respecto al devanado de arranque.




El diagrama anterior nos muestra el circuito de control y circuito de fuerza
de un arrancador reversible de un motor de inducción tipo rotor jaula de
ardilla monofásico de c. a. de fase dividida.
Se han utilizado dos contactores (F y R) con cuatro contactos N. A. y un
contacto N. C., cada uno; tres contactos N. A. de cada contactor están
alambrados en el circuito de alimentación del motor, un contacto N. A., así
como un contacto N. C. están alambrados en el circuito de control.
El cambio de la dirección del flujo de la corriente eléctrica, se efectúa en
el devanado principal o devanado de trabajo o marcha con respecto al
devanado de arranque.



ING. MEC. ELECT. ISAÍAS CECILIO VENTURA NAVA.          VERACRUZ, VER. Enero de 2008.
CURSO DE CONTROL DE MOTORES ELÉCTRICOS INDUSTRIALES.           MANUAL TÉCNICO.   70


12. ARRANCADORES A TENSIÓN REDUCIDA.
Información relacionada

Existen varios factores que se deben de considerar respecto al equipo de
arranque para una instalación electromecánica impulsora accionada por un
motor eléctrico de inducción tipo rotor jaula de ardilla.



Los más importantes son aquellos




Los más importantes de aquéllos son:

    1. Los requisitos de torque (par mecánico) y arranque de la carga.
    2. Las características del motor que se ajustarán más a estos requisitos.
    3. La fuente de energía y el efecto que la corriente de arranque del motor
       tendrá en el voltaje de línea.
    4. El efecto del torque (par mecánico) de arranque del motor en la carga
       impulsada.

Los motores de inducción tipo rotor jaula de ardilla, a causa de su sencillez,
fortaleza y confiabilidad, prácticamente se han convertido en el tipo estándar
aceptado para las aplicaciones de corriente alterna como motor para toda clase
de propósitos, para velocidad constante. Año tras año se han empleado y
aplicado en número siempre crecientes, en capacidades más y más grandes, y
para servicios cada vez más diversos. En algunos casos funcionan alimentados


ING. MEC. ELECT. ISAÍAS CECILIO VENTURA NAVA.          VERACRUZ, VER. Enero de 2008.
CURSO DE CONTROL DE MOTORES ELÉCTRICOS INDUSTRIALES.            MANUAL TÉCNICO.   71

de líneas de energía de sistemas de generación y distribución industriales
(ejemplo los Ingenios azucareros, las refinerías de PEMEX, etc.); en otros
casos son alimentados de sistemas de distribución de energía eléctrica,
altamente desarrollados (ejemplo la Comisión Federal de Electricidad y la
Compañía de Luz y Fuerza). Al extenderse su uso, se han hecho varias
modificaciones en el diseño de los motores en sí, de manera que, en la
actualidad, se puede obtener varios tipos de ellos. Como un resultado se han
desarrollado diversas clases de equipos de control y métodos de arranque.


SISTEMAS DE ARRANQUE APLICABLES AL MOTOR DE INDUCCIÓN TIPO
ROTOR JAULA DE ARDILLA DE C. A.

El problema de arranque del motor se refiere a las limitaciones que se
presentan debidas a la capacidad de la fuente de alimentación de energía,
tales como caídas de tensión permisibles en el sistema al aplicar la corriente de
arranque del motor y la capacidad momentánea en KVA que se requiere para
este mismo objetivo.


ARRANQUE DEL MOTOR A TRAVÉS DE LA LÍNEA O ARRANQUE A
TENSIÓN PLENA.

Desde luego el sistema más económico para arrancar un motor es a plena
tensión conectándolo a través de un arrancador apropiado, directamente a la
línea de alimentación.




ING. MEC. ELECT. ISAÍAS CECILIO VENTURA NAVA.           VERACRUZ, VER. Enero de 2008.
CURSO DE CONTROL DE MOTORES ELÉCTRICOS INDUSTRIALES.            MANUAL TÉCNICO.   72




Las ventajas de este sistema, además de la economía ya mencionada, es que
el motor desarrollará sus plenos pares tanto de arranque como máximo o de
desenganche; por lo cual, la carga se arrancará y se acelerará en forma rápida
y segura.

Por otro lado las desventajas de este sistema de arranque también son
múltiples y se refieren al hecho de que un motor de inducción toma entre cinco
y seis veces el valor de la corriente de plena carga al ser arrancado a plena
tensión. Esta fuerte demanda de energía y de corriente, aunque
momentáneamente, puede ser indeseable por la elevada caída de tensión que
se produce en las líneas de alimentación, causando parpadeo en las luces o
disturbios en equipo sensible a las variaciones de voltaje. También puede ser
objetable desde el punto de vista de las limitaciones de demanda en KVA que
establece la empresa suministradora de energía eléctrica (C. F. E. o C. L. y
F.), o bien la propia subestación. Otro aspecto indeseable puede constituirlo la
carga mecánica misma, que requiera una aceleración paulatina, amortiguada y
suave.

Por lo general, el arranque directo sobre la línea (arranque a tensión plena) se
puede efectuar hasta 50 H. P. en 220 Volts y hasta 100 H. P. en 440 Volts.
Arriba de estos límites habrá que utilizar algún sistema de arranque a tensión ó
voltaje reducido. Localmente en la Ciudad de México D. F. la Compañía de Luz
y Fuerza limita estos valores a 7.5 H. P. en 220 Volts y 15 H. P. en 440 Volts,
esto es para mantener una buena regulación voltaje.

Existen varios sistemas de arranque a tensión reducida que pueden usarse,
pero generalmente sólo uno de ellos producirá resultados deseados en la forma
más económica posible. Vamos a describir a continuación cuáles son los
principios de operación y las aplicaciones de estos distintos arrancadores.



ING. MEC. ELECT. ISAÍAS CECILIO VENTURA NAVA.           VERACRUZ, VER. Enero de 2008.
CURSO DE CONTROL DE MOTORES ELÉCTRICOS INDUSTRIALES.           MANUAL TÉCNICO.   73

Métodos típicos de arranque. Entre los métodos más comunes para arrancar
motores de inducción trifásicos tipo rotor jaula de ardilla, se encuentran los
siguientes:

Arranque a tensión plena o voltaje pleno, utilizando un interruptor de arranque
manual o automático, para conectar el motor directamente a través de la línea
de alimentación.

Arranque por resistencias primarias, que utiliza resistencias conectadas en
serie con las terminales del motor, para reducir la corriente de arranque.

Arranque por impedancias o reactancias, cuando se utilizan reactores
conectados en serie con las terminales del motor.

Arranque por Autotransformador, con sistema automático de interrupción entre
las derivaciones del autotransformador, para proporcionar un arranque a
tensión voltaje reducido.

Arranque por devanado bipartido o devanado parcial, cuando los devanados
del estator del motor están formados por dos o más circuitos, con cada uno de
ellos conectado sucesivamente a la línea de alimentación en el arranque y en
paralelo para la operación normal.

Arranque en estrella-delta, en los casos en que el estator del motor se conecta
en estrella para el arranque y en delta para la marcha.




ING. MEC. ELECT. ISAÍAS CECILIO VENTURA NAVA.          VERACRUZ, VER. Enero de 2008.
CURSO DE CONTROL DE MOTORES ELÉCTRICOS INDUSTRIALES.            MANUAL TÉCNICO.   74




                              CURVAS PAR – VELOCIDAD.




ING. MEC. ELECT. ISAÍAS CECILIO VENTURA NAVA.           VERACRUZ, VER. Enero de 2008.
CURSO DE CONTROL DE MOTORES ELÉCTRICOS INDUSTRIALES.             MANUAL TÉCNICO.   75

ARRANQUE A TENSIÓN REDUCIDA POR MEDIO DE RESISTENCIAS.

Estos arrancadores se utilizan poco porque no tienen la eficiencia, ni la
flexibilidad de otros sistemas. Generalmente se construyen para reducir el
voltaje aplicado al motor al 80% de su valor de línea, con lo cual la corriente de
arranque se reduce en la misma proporción y el par mecánico de arranque se
reduce al 64 % de su valor a plena tensión.
Esto se logra conectando momentáneamente las resistencias de arranque en
serie con los devanados del motor. El ciclo de arranque es de transición
cerrada.

Se aplican para arrancar maquinaria delicada como maquinaria textil, escaleras
eléctricas y bandas transportadoras que tengan que arrancar suavemente.




 DIAGRAMA LINEAL DEL ARRANCADOR DE RESISTENCIAS PRIMARIAS.




ING. MEC. ELECT. ISAÍAS CECILIO VENTURA NAVA.            VERACRUZ, VER. Enero de 2008.
CURSO DE CONTROL DE MOTORES ELÉCTRICOS INDUSTRIALES.           MANUAL TÉCNICO.   76




DIAGRAMA ESQUEMATICO DEL ARRANCADOR A TENSIÓN REDUCIDA
POR RESISTENCIAS PRIMARIAS.




ING. MEC. ELECT. ISAÍAS CECILIO VENTURA NAVA.          VERACRUZ, VER. Enero de 2008.
CURSO DE CONTROL DE MOTORES ELÉCTRICOS INDUSTRIALES.                MANUAL TÉCNICO.   77

ARRANQUE   A   TENSIÓN                          REDUCIDA   POR        MEDIO           DE
AUTOTRANSFORMADOR.

Este es uno de los métodos más comúnmente usados para arrancar a tensión
reducida o voltaje reducido debido a su economía, eficiencia y flexibilidad para
ajustar al voltaje de arranque deseado. Toda la energía aplicada se transmite al
motor, excepto las pérdidas del autotransformador que son pequeñas, por lo
que la carga se acelera suave y en forma segura.

Antes de continuar es importante hacer notar lo siguiente:
Un voltaje reducido produce corriente reducida y par mecánico o torque
reducido también: A cualquier velocidad, la reducción de corriente es
proporcional a la reducción del voltaje. El porcentaje de reducción del par
mecánico o torque es proporcional al cuadrado de la reducción del voltaje, así,
½ del voltaje produce ¼ del par mecánico, 2/3 del voltaje producen 4/9 del par
mecánico, etc.

Las derivaciones en el autotransformador permiten el ajuste de la corriente y el
par mecánico de arranque o torque de arranque, de acuerdo con las
necesidades de la mayoría de las aplicaciones. Las características que
producen las tres derivaciones de voltaje comúnmente usadas son como sigue:

Derivación.                 Par de Arranque.                 Corriente de
                           (% del par mecánico              arranque en la línea.
                              a plena tensión)                  (% de la misma a
plena
                                                           tensión)

50%                             25                             28
65%                             42                             45
85%                             64                             67

Como puede apreciarse del cuadro anterior, tanto la corriente como el par
mecánico o torque varían en este caso el proporción inversa al cuadrado del
voltaje. La corriente aumenta ligeramente sobre la proporción indicada debido a
la corriente de magnetización del autotransformador.

Estos arrancadores se construyen para operación automática con transición
cerrada en capacidades hasta de 100 H. P. en 440 Volts.

La ventaja de la transición cerrada, es que la aplicación de la tensión es suave
y continua desde el valor reducido hasta el pleno voltaje. Como el motor no
queda momentáneamente desconectado de la línea, no hay interrupción de la
corriente de línea que podría causar un segundo transitorio de corriente
durante la transición.

Los arrancadores a tensión reducida por el método de autotransformador se
utilizan para arrancar cargas mecánicas pesadas, tales como: compresores,
bombas, molinos de bolas y de martillos, molinos de hule, centrifugas de la
industria azucarera.


ING. MEC. ELECT. ISAÍAS CECILIO VENTURA NAVA.              VERACRUZ, VER. Enero de 2008.
CURSO DE CONTROL DE MOTORES ELÉCTRICOS INDUSTRIALES.           MANUAL TÉCNICO.   78




Diagrama elemental del circuito de control y del circuito de fuerza del
arrancador a tensión reducida por el método de autotransformador.
Autotransformador en conexión delta abierta.




ING. MEC. ELECT. ISAÍAS CECILIO VENTURA NAVA.          VERACRUZ, VER. Enero de 2008.
CURSO DE CONTROL DE MOTORES ELÉCTRICOS INDUSTRIALES.           MANUAL TÉCNICO.   79




Arrancador magnético a tensión reducida por el método de
autotransformador, marca Square D. Autotransformador en conexión delta
abierta.




ING. MEC. ELECT. ISAÍAS CECILIO VENTURA NAVA.          VERACRUZ, VER. Enero de 2008.
CURSO DE CONTROL DE MOTORES ELÉCTRICOS INDUSTRIALES.           MANUAL TÉCNICO.   80




Diagrama de los circuitos de fuerza y de control del arrancador a tensión
reducida por el método del autotransformador. Autotransformador en
conexión estrella.




Núcleo de hierro, bobinas y derivaciones (taps) de un autotransformador.


ING. MEC. ELECT. ISAÍAS CECILIO VENTURA NAVA.          VERACRUZ, VER. Enero de 2008.
CURSO DE CONTROL DE MOTORES ELÉCTRICOS INDUSTRIALES.           MANUAL TÉCNICO.   81




Los motores eléctricos de inducción tipo rotor jaula de ardilla de posición
vertical para accionamiento de bombas centrífugas, se arrancan y ponen
en marcha con arrancadores a tensión reducida por el método de
autotransformador para limitar su corriente de arranque.




Arrancador automático a tensión reducida               por    el    método       de
autotransformador, marca SIEMENS, tipo K981.




ING. MEC. ELECT. ISAÍAS CECILIO VENTURA NAVA.          VERACRUZ, VER. Enero de 2008.
CURSO DE CONTROL DE MOTORES ELÉCTRICOS INDUSTRIALES.           MANUAL TÉCNICO.   82




ING. MEC. ELECT. ISAÍAS CECILIO VENTURA NAVA.          VERACRUZ, VER. Enero de 2008.
CURSO DE CONTROL DE MOTORES ELÉCTRICOS INDUSTRIALES.            MANUAL TÉCNICO.   83




Diagrama del circuito de control del arrancador a tensión reducida marca
SIEMENS, tipo K981.

T7 Autotransformador.
K2 Contactor a tensión reducida (arranque).
K3 Contactor punto cúspide de la delta abierta.
K1 Contactor a plena tensión (marcha).
P Interruptor (contacto permanente).
S1 Botón pulsante de “arrancar”.
S0 Botón pulsante de “parar”.
K7 Relevador de retardo de tiempo.
F1 Relevador térmico de sobrecarga tipo bimetálico IEC.
Q Interruptor de presión o similar.
Q1 Protección contra cortocircuito (Interruptor termomagnético o interruptor de
   navajas fusibles).
F10/F11 Fusibles de protección para el circuito de control y del vóltmetro.
H0 Lámpara indicadora de sobrecarga.
V Vóltmetro.


ING. MEC. ELECT. ISAÍAS CECILIO VENTURA NAVA.           VERACRUZ, VER. Enero de 2008.
CURSO DE CONTROL DE MOTORES ELÉCTRICOS INDUSTRIALES.           MANUAL TÉCNICO.   84




Diagrama del circuito de fuerza del arrancador a tensión reducida por el
método de autotransformador, marca SIEMENS, tipo K981.




ING. MEC. ELECT. ISAÍAS CECILIO VENTURA NAVA.          VERACRUZ, VER. Enero de 2008.
CURSO DE CONTROL DE MOTORES ELÉCTRICOS INDUSTRIALES.           MANUAL TÉCNICO.   85

Los arrancadores a tensión reducida por el método de autoransformador
SIEMENS, tipo K981, pueden también controlarse en combinación con
interruptores de presión, modificando el alambrado en la siguiente forma:




ING. MEC. ELECT. ISAÍAS CECILIO VENTURA NAVA.          VERACRUZ, VER. Enero de 2008.
CURSO DE CONTROL DE MOTORES ELÉCTRICOS INDUSTRIALES.            MANUAL TÉCNICO.   86




Diagrama del circuito de fuerza y del circuito de control de un arrancador
a tensión reducida por el método de autotransformador, en la marca IEM –
Westinghouse.



Arrancador a tensión reducida por autotransformador, Mca. Square D.




MOTORES ELÉCTRICOS DE VOLTAJE DUAL, 220 V. / 440 V.

Normalmente los motores eléctricos de inducción trifásicos de C. A., son
embobinados en conexión estrella o en conexión delta, y vienen dispuestos
para ser convertidos o cambiados para conectarse a un sistema de
alimentación trifásico de 220 V. o un sistema de alimentación trifásico de 440 V.
Una de estas conexiones trifásicas específicamente la conexión estrella de
voltaje dual (voltaje doble) se puede preparar para habilitar un motor eléctrico
con devanado bipartido (devanado dividido), quedando con dos conexiones
trifásicas en estrella cada una para ser alimentada a 220 V.

A continuación se presentan los diagramas de conexiones de las terminales o
puntas de los devanados en conexión estrella y en conexión en delta para
motores de voltaje dual (doble) de 220 V. / 440 V.



ING. MEC. ELECT. ISAÍAS CECILIO VENTURA NAVA.           VERACRUZ, VER. Enero de 2008.
CURSO DE CONTROL DE MOTORES ELÉCTRICOS INDUSTRIALES.           MANUAL TÉCNICO.   87




ING. MEC. ELECT. ISAÍAS CECILIO VENTURA NAVA.          VERACRUZ, VER. Enero de 2008.
CURSO DE CONTROL DE MOTORES ELÉCTRICOS INDUSTRIALES.           MANUAL TÉCNICO.   88

ARRANQUE PARA MOTORES DE EMBOBINADO PARCIAL O DEVANADO
BIPARTIDO.

Información relacionada.

Los motores de embobinado parcial son de construcción muy semejante a los
normales en tipo rotor jaula de ardilla, excepto que esos motores tienen dos
devanados o embobinados idénticos que se pueden conectar en secuencia a la
línea de alimentación de energía, para producir corriente y torque de arranque
reducidos. Como en el arranque sólo la mitad de los devanados se conecta a
las líneas, el método se describe como “embobinado parcial”. Muchos (pero no
todos) motores de dos voltajes 220 volts / 440 volts, son adecuados para el
arranque por embobinado parcial a 220 volts. Existen dos circuitos paralelos
independientes en el estator del motor de dos voltajes, conectado internamente
en “estrella”, o “Y”.

Los arrancadores para embobinado parcial están diseñados para usarse con
motores tipo rotor jaula de ardilla que posean dos devanados separados en el
estator. Los embobinados de estos motores pueden conectarse en “estrella” o
en “delta”, dependiendo del diseño del motor. Estos arrancadores no son
apropiados para utilizarse con motores de dos voltajes, embobinados en
“delta”.

Estos arrancadores proveen un sistema de arranque muy económico, cuando
las necesidades de par mecánico durante el arranque pueden manejarse con el
50% del par mecánico a plena tensión. Pueden usarse con motores “estándar”
diseñados para voltaje dual por ejemplo: 220 volts / 440 volts en el voltaje
menor, es decir 220 volts. También           pueden usarse con motores
específicamente diseñados para este tipo de arranque, en cualquier otro
voltaje.

Cuando se usen motores “estándar” de voltaje dual, es necesario cerciorarse
de que el par desarrollado durante el arranque (50%) es suficiente para
acelerar la carga lo suficientemente sin producir un transiente indeseado al
conectar todo el devanado a la línea, o bien un “trancazo” o golpe en la carga
movida al ser ésta acelerada a pleno par.

Este tipo de arrancador es muy usado para arrancar cargas ligeras como
compresores descargados, bombas centrífugas, máquinas-herramientas, etc.

Se construyen en capacidades “estándar” hasta de 200 H. P. en 440 Volts.




ING. MEC. ELECT. ISAÍAS CECILIO VENTURA NAVA.          VERACRUZ, VER. Enero de 2008.
CURSO DE CONTROL DE MOTORES ELÉCTRICOS INDUSTRIALES.           MANUAL TÉCNICO.   89




ING. MEC. ELECT. ISAÍAS CECILIO VENTURA NAVA.          VERACRUZ, VER. Enero de 2008.
CURSO DE CONTROL DE MOTORES ELÉCTRICOS INDUSTRIALES.           MANUAL TÉCNICO.   90




Diagrama del los circuitos de fuerza y de control del arrancador para
motores de devanado bipartido o embobinado parcial. Marca: IEM-
Westinghouse.




Diagrama del circuito de control del arrancador automático para motor
con devanado bipartido, marca SIEMENS.


ING. MEC. ELECT. ISAÍAS CECILIO VENTURA NAVA.          VERACRUZ, VER. Enero de 2008.
CURSO DE CONTROL DE MOTORES ELÉCTRICOS INDUSTRIALES.            MANUAL TÉCNICO.   91




Diagrama del circuito de fuerza del arrancador automático para motor con
devanado bipartido, marca SIEMENS.

Qo = Protección contra cortocircuito interruptor ED, o fusibles.
1K1 = Contactor 3TF, primera parte del devanado.
2K1 = Contactor 3TF, segunda parte del devanado.
1F1 = Relevador de sobrecarga tipo bimetálico, protección de la primera parte
      del devanado.
2F1 = Relevador de sobrecarga tipo bimetálico, protección de la segunda parte
      del devanado.
K7 = Relevador de retardo de tiempo 7PU.
F18, F19 = Fusibles de protección contra corto circuito del circuito de control.
S0 = Botón pulsador de “parar”.
S1 = Botón pulsador de “arrancar”.


ING. MEC. ELECT. ISAÍAS CECILIO VENTURA NAVA.           VERACRUZ, VER. Enero de 2008.
CURSO DE CONTROL DE MOTORES ELÉCTRICOS INDUSTRIALES.           MANUAL TÉCNICO.   92

ARRANQUE A TENSIÓN REDUCIDA POR EL MÉTODO DE CONEXIÓN
“ESTRELLA – DELTA”.

Información relacionada.

Probablemente ningún otro método de arranque ha merecido tanta atención tan
ampliamente, en muchos años, como la antigua técnica europea en estrella –
delta.
Los motores en estrella – delta son de construcción similar a los normales tipo
rotor jaula de ardilla, salvo que en ambos extremos de cada uno de los tres
devanados se sacan hasta las terminales.
Usando arrancadores que posean el número requeridos de contactos que
estén correctamente alambrados, el motor se puede arreglar para arrancar en
conexión estrella y después funcionar en conexión delta.
El primer requisito previo de este sistema es, por supuesto, que el motor esté
embobinado para funcionar con los devanados de su estator conectados en
delta, y con todas las puntas de ellos instaladas en el exterior, para la
adecuada que el técnico electricista efectúa en el campo.




Los motores devanados en delta no son comunes en los Estados Unidos de
Norteamérica, y el interés principal que han mostrado los fabricantes de
unidades centrífugas grandes, para acondicionamiento de aire, es que de
evalúen con prontitud sus características para propósitos de arranque.
Los motores en conexión estrella – delta se utilizan, principalmente, para
impulsar cargas centrífugas, tales como ventiladores, sopladores, bombas
centrífugas, etc., y en aplicaciones en que se requiere un par mecánico o
torque de arranque reducido. Algunas veces también se usa cuando se
necesita una corriente de arranque reducida.
Como la velocidad sincrónica o síncrona de un motor de inducción, tipo rotor
jaula de ardilla, en estrella – delta, depende del número de polos del mismo y
de la frecuencia de la línea de alimentación (ambas constantes), el motor
funcionará a la misma velocidad, aproximadamente, con cualquier conexión. Si
bien la oleada de corriente en el arranque y la corriente de la línea serán
menores al conectarse en estrella que cuando se conectan en delta, la
corriente del embobinado es menor que la de la línea cuando se conecta en
delta. (La oleada de corriente en el arranque, y la corriente de la línea en la




ING. MEC. ELECT. ISAÍAS CECILIO VENTURA NAVA.          VERACRUZ, VER. Enero de 2008.
CURSO DE CONTROL DE MOTORES ELÉCTRICOS INDUSTRIALES.             MANUAL TÉCNICO.   93

conexión estrella, es un tercio de la conexión en delta, en tanto la corriente del
devanado en la conexión estrella, es 1.73 veces la de la conexión en delta.


Arranque con cambio de conexión estrella – delta.

Si se tiene un motor que funciona normalmente con sus tres devanados
conectados en delta (∆), es posible cambiar la conexión a estrella (Y) durante el
arranque. Mediante este cambio de conexión, cada fase del devanado recibirá
solamente el voltaje nominal dividido entre √3 (raíz cuadrada de 3), lo que
equivale a efectuar el arranque reduciendo la tensión o voltaje al 57.7% de la
tensión o voltaje nominal. Por otra parte, el cambio de conexión delta a
conexión estrella significa que la corriente de línea será igual a la corriente de
fase, lo que se traduce en una reducción total de la corriente de línea de 0.577
x 0.577 = 0.333, o sea el 33.3% de la normal. Lo anterior equivale a decir que
en este tipo de arrancador tanto la corriente como el par de arranque se
reducen también en forma proporcional al cuadrado de la reducción del voltaje.
Esto se ilustra cuantitativamente en la figura siguiente, tomando como base un
motor eléctrico de 15 H. P., 6 polos, 460 V., 60 Hz., cuya corriente de arranque
a tensión nominal es de 100 A. Como puede apreciarse en la siguiente figura,
el mismo número de bobinas que en la parte (a) estaban conectadas a un
voltaje de 460 V quedan conectadas según la parte (b) a una tensión de 265.6
V, por lo que la corriente que en (a) era de 57.7 A en cada fase se reduce en (b)
de manera proporcional al voltaje aplicado, a solo 33.3 A, y esta misma
intensidad de corriente es la que debe de entregar la línea de alimentación. De
este modo se reduce la corriente de línea de 100 A a 33.3 A.




        Ejemplo de arranque con cambio de conexión estrella – delta.

Para poder emplear este sistema de arranque es necesario desde luego que el
motor esté diseñado para la operación en delta (∆) y que se especifique al
fabricante que el arranque será en estrella (Y); de este modo, todas las
terminales del devanado deberán quedar accesibles. Debe considerarse
también que el par mecánico disponible es sólo la tercera parte del par
mecánico normal, y podrá no ser suficiente para no poder acelerar la carga en
un tiempo razonable. Hay que indicar asimismo que la transición de una



ING. MEC. ELECT. ISAÍAS CECILIO VENTURA NAVA.            VERACRUZ, VER. Enero de 2008.
CURSO DE CONTROL DE MOTORES ELÉCTRICOS INDUSTRIALES.              MANUAL TÉCNICO.   94

conexión a otra puede provocar una corriente transitoria de gran intensidad, a
menos que se agregue una reactancia en serie para limitar dicha corriente.


FUNCIONAMIENTO.

En el arranque por transición abierta de la siguiente figura,




La transferencia automática de estrella a delta se logra mediante el uso de un
dispositivo (relevador) controlador de tiempo. La operación del botón de
“arrancar”, de la estación de botones, energiza el contactor (S) cuyos contactos
principales conectan juntas tres de las terminales del motor (T4, T5 y T6)
formando el neutro de una conexión en estrella. El contacto de control (S) N. A.,
del mismo contactor, energiza otro de estos (1M), al que se une el dispositivo
de control de tiempo, conectando así , en estrella, el motor a la línea y
manteniéndose unido mediante el contacto (1M) e iniciando el periodo de
control de tiempo. Después que se desconecta el controlador de tiempo, se
desconecta el primer contactor (S) cerrando por tanto, la interconexión N. C.
(S) y energizando el contactor (2M) para conectar el motor en delta. Entonces
el motor funciona conectado en delta. Hay un momento en que el circuito del
motor se abre, entre la abertura (S) y encierre(2M) de los contactos de energía,
formando lo que se conoce como “transición abierta”.




ING. MEC. ELECT. ISAÍAS CECILIO VENTURA NAVA.             VERACRUZ, VER. Enero de 2008.
CURSO DE CONTROL DE MOTORES ELÉCTRICOS INDUSTRIALES.             MANUAL TÉCNICO.   95

ARRANQUE POR TRANSICIÓN CERRADA.
El diagrama de la figura siguiente muestra una modificación del diagrama de la
figura anterior




Utilizando resistencias a fin de mantener la continuidad hacia el motor,
evitando, así, las dificultades asociadas con la forma de transición de circuito
abierto.
Con el arranque por transición cerrada, la transferencia de estrella a delta se
hace sin desconectar el motor de la línea. Cuando la transferencia se hace en
el arranque por transición abierta, el arrancador desconecta momentáneamente
el motor y después vuelve a conectarlo en delta. Esta transición abierta es
satisfactoria en muchos casos, pero algunas instalaciones pueden requerir el
arranque por transición cerrada a fin de impedir trastornos en la línea de
energía. Esto se logra agregando un contactor de tres polos y tres resistencias
conectados como se muestra en el diagrama esquemático de la transición
cerrada. Este contactor se energiza solamente durante la transición de estrella
a delta y mantiene conectado el motor a la línea de alimentación, mediante las
resistencias, durante el periodo de transición. Por tanto, se reduce la creciente
oleada de corriente que resulta de la transición. Aparte de esto, la operación del
arrancador de transición cerrada es similar al de transición abierta para estrella
– delta.




ING. MEC. ELECT. ISAÍAS CECILIO VENTURA NAVA.            VERACRUZ, VER. Enero de 2008.
CURSO DE CONTROL DE MOTORES ELÉCTRICOS INDUSTRIALES.           MANUAL TÉCNICO.   96




Diagrama de los circuitos de control y de fuerza del arrancador a tensión
reducida con transición abierta, por el método conexión estrella – delta.
Marca SquareD.




Arrancador conexión estrella – delta, transición cerrada. Mca. SquareD.


ING. MEC. ELECT. ISAÍAS CECILIO VENTURA NAVA.          VERACRUZ, VER. Enero de 2008.
CURSO DE CONTROL DE MOTORES ELÉCTRICOS INDUSTRIALES.            MANUAL TÉCNICO.   97

ARRANCADORES ESTRELLA – DELTA.

Estos arrancadores muy usados en Europa son menos económicos que el
arrancador de devanado bipartido, ya que requieren por lo menos de un
contactor más de dos polos.

Se usan en aquellos casos en que los requerimientos de par mecánico durante
el arranque son bajos (33% del par mecánico de arranque a plena tensión),
pero el periodo de aceleración es prolongado debido a la alta inercia de la
carga.

Se pueden usar con motores conectados en delta para operación normal y que
estén provistos con seis terminales de salida (dos por cada una de las fases).
Al arrancarse el motor conectado en estrella se aplica aproximadamente el
58% del voltaje de línea a los devanados y el motor toma el 33% de la corriente
normal de arranque y desarrolla 33% del par de arranque a plena tensión. Una
vez que el motor se ha acelerado, se reconecta en delta para operación
normal.

Generalmente se construyen estos arrancadores en capacidades “estándar”
hasta de 150 H. P. en 440 Volts , con transición abierta.

Si la transición abierta es objetable, debido a los inconvenientes ya apuntados,
se puede construir este arrancador con transición cerrada, pero resulta
relativamente caro por el equipo adicional requerido (un contactor de tres polos
y tres resistencias de transición). En este caso, conviene analizar
cuidadosamente si no es más económico usar un arrancador a tensión
reducida por el método de autotransformador con transición cerrada.




Diagrama de los circuitos de control y de fuerza, arrancador a tensión
reducida por el método estrella-delta, transición abierta. Marca: IEM
Westinghouse.


ING. MEC. ELECT. ISAÍAS CECILIO VENTURA NAVA.           VERACRUZ, VER. Enero de 2008.
CURSO DE CONTROL DE MOTORES ELÉCTRICOS INDUSTRIALES.           MANUAL TÉCNICO.   98




Diagrama de los circuitos de fuerza y de control del arrancador a tensión
reducida automático en conexión estrella – delta, marca SIEMENS, tipo
K987.




Arrancador a tensión reducida conexión estrella – delta, SIEMENS, tipo
K987.




ING. MEC. ELECT. ISAÍAS CECILIO VENTURA NAVA.          VERACRUZ, VER. Enero de 2008.
CURSO DE CONTROL DE MOTORES ELÉCTRICOS INDUSTRIALES.              MANUAL TÉCNICO.   99


13. ARRANCADORES ELECTRONICOS O DE
ESTADO SÓLIDO.
Información relacionada.

Los arrancadores de estado sólido son los tipos más nuevos y flexibles de
arrancadores de C. A. a potencia reducida. Son muy diferentes de cualquier
otro tipo tradicional de arrancadores a tensión reducida, ya que:

    1. No requieren de resistores, inductores o autotransformadores externos y
       tampoco de construcción o alambrado especial del motor.

    2. No es necesario el uso de desconexión mecánica para arranque y paro.
       El control de las desconexiones tiene lugar en un circuito de control de
       baja potencia, el mantenimiento en este caso es mínimo, ya que no se
       tienen contactos.

    3. No se requieren de enlaces mecánicos para cambiar de baja a alta
       potencia. Algunos modelos tienen un contactor que dejan fuera al
       arrancador, conectando directamente el motor a la línea. Lo desconectan
       hasta que el motor ha alcanzado su velocidad nominal, sin embargo no
       tienen capacidad para manejar altas corrientes a través del interruptor
       electrónico de arranque.

En muchos aspectos, los arrancadores de estado sólido de C. A. son similares
a los controladores de estado sólido de C. D., ya que en ambos casos se usan
rectificadores de silicio controlado (SCR).

La otra diferencia importante es que la mayoría de los arrancadores de estado
sólido operan durante el arranque del motor (y algunas veces en el paro)
únicamente, es decir, no intervienen en el control de velocidad, ya que no hay
control de velocidad después de que el motor ha arrancado. Hay distintos tipos
de control para el arranque de motores con arrancadores de estado sólido. Los
distintos tipos de cargas arrancan mejor con un modo particular de arranque.

El modo de control equivocado o un ajuste impropio puede causar una
operación no satisfactoria y un daño en el motor.

El control de arranque con arrancadores de estado sólido precisan que:

    •   La corriente del motor depende del voltaje y la velocidad.

    •   El par mecánico del motor es proporcional al cuadrado del voltaje.

Si un motor se conecta directamente a la alimentación, el voltaje permanece
prácticamente sin cambio, no importa qué corriente demande el motor. La
corriente en este caso depende casi totalmente de la velocidad. Cuando un
motor se energiza a través de un arrancador de estado sólido, el voltaje en el
motor es variable, a cualquier velocidad la corriente es proporcional al voltaje.


ING. MEC. ELECT. ISAÍAS CECILIO VENTURA NAVA.             VERACRUZ, VER. Enero de 2008.
CURSO DE CONTROL DE MOTORES ELÉCTRICOS INDUSTRIALES.           MANUAL TÉCNICO. 100



El voltaje en un arrancador de estado sólido depende del ángulo de disparo en
el SCR, como se muestra en la siguiente figura:




Existe el llamado arranque suave, donde se requiere mayor tiempo durante el
cual el motor demanda corriente reducida y produce un par reducido.
Distintos arrancadores usan diferentes modos operacionales:

    1. Muchos arrancadores de estado sólido controlan el arranque
    monitoreando y limitando la corriente al motor. Un transformador de
    corriente montado en una o más de las líneas de alimentación, envía una
    señal a los circuitos de control de tiempo del SCR. Cuando la corriente del
    motor alcanza el límite de corriente preajustado, el ángulo de disparo del
    SCR aumenta, reduciendo con esto el voltaje de salida y la corriente.




ING. MEC. ELECT. ISAÍAS CECILIO VENTURA NAVA.          VERACRUZ, VER. Enero de 2008.
CURSO DE CONTROL DE MOTORES ELÉCTRICOS INDUSTRIALES.              MANUAL TÉCNICO. 101



    El límite de corriente es usualmente ajustable en el rango de 150-200% a
    400-450% de la corriente a plena carga del motor. Se debe nota que el par
    mecánico de arranque inicial es considerablemente menor que el par
    mecánico a plena carga.


    2. Para estar seguro que el motor arranca, algunos arrancadores de estado
    sólido proporcionan una rampa de corriente en el tiempo entre dos puntos
    de ajuste. El rango típico de tiempo es de 1 a 30 segundos.


    3. Algunos arrancadores de estado sólido con corriente de rampa
    proporcionan un breve pulso inicial de corriente a su límite más alto. Esto
    permite asegurar que las cargas con alta fricción estática siempre
    arranquen en forma inmediata. Después del pulso, la rampa “brinca” del
    límite inferior.


    4. Algunos arrancadores de estado sólido monitorean y controlan el voltaje
    del motor. En forma típica, elevan el voltaje desde cero o desde un valor
    inicial de paso de voltaje hasta algún porcentaje del voltaje de línea.

    Un voltaje reducido produce una corriente reducida y un par mecánico
    reducido también: A cualquier velocidad, la reducción de corriente es
    proporcional a la reducción del voltaje. El porcentaje de reducción del par
    mecánico es proporcional al cuadrado de la reducción del voltaje, así ½ del
    voltaje produce ¼ del par mecánico, 2/3 del voltaje producen 4/9 del par
    mecánico, etc.

    La rampa de tiempo es generalmente ajustable. Si el motor tiene que
    arrancar con una carga de alta inercia, la corriente debe ser alta, si la rampa
    es breve. Una rampa más larga da al motor más tiempo para acelerar la
    carga y reducir la corriente.


    5. Los tipos más sofisticados de controles para arrancadores de estado
    sólido, usan un tacómetro para monitorear la aceleración real del motor. Por
    medio de circuitos de retroalimentación, se compara esta aceleración con
    una rampa de aceleración lineal preajustada.




ING. MEC. ELECT. ISAÍAS CECILIO VENTURA NAVA.             VERACRUZ, VER. Enero de 2008.
CURSO DE CONTROL DE MOTORES ELÉCTRICOS INDUSTRIALES.           MANUAL TÉCNICO. 102




Información básica

¿Cuál es el principio básico de un arrancador suave?

Los arrancadores suaves limitan la corriente y el par mecánico de arranque. El
esfuerzo mecánico así como la caída en el voltaje de línea son reducidos. El
voltaje en el motor es reducido usando control de fase y se incrementa
suavemente hasta el voltaje de línea en un tiempo seleccionable. El arranque y
frenado suaves garantizan el mínimo esfuerzo en los dispositivos conectados y
aseguran operaciones suaves.


Arrancadores Suaves

Los arrancadores de estado sólido son utilizados cuando se requiere un
arranque suave y lento. En lugar de operarlos directamente a plena tensión, se
arrancan con aumentos graduales de voltaje mediante el control del ángulo de
disparo como se muestra en la siguiente figura. Los arrancadores suaves
evitan los disturbios de la red eléctrica y picos de corriente así como los
esfuerzos mecánicos que causan desgaste al motor y la máquina que se
acciona es decir la máquina impulsada por el motor.




Principio del control de fase usando elementos semiconductores para
arrancadores suaves.

Parada suave. Cuando la máquina es desconectada, se provoca en el motor
una parada repentina con un determinado torque opuesto. Para prevenir que
los objetos en una banda transportadora se caigan, por ejemplo, una parada
suave es posible.

Los arrancadores suaves están adaptados para instalaciones y procesos
industriales, ofrecen la mejor opción garantizando arranques optimizados de
motores y la perfecta funcionalidad en cualquier aplicación.




ING. MEC. ELECT. ISAÍAS CECILIO VENTURA NAVA.          VERACRUZ, VER. Enero de 2008.
CURSO DE CONTROL DE MOTORES ELÉCTRICOS INDUSTRIALES.           MANUAL TÉCNICO. 103




Características típicas de la corriente y el par mecánico o torque cuando
se usan arrancadores suaves.




Torque carga/motor y voltaje típico en las terminales del motor cuando el
motor es arrancado con un arrancador suave.




ING. MEC. ELECT. ISAÍAS CECILIO VENTURA NAVA.          VERACRUZ, VER. Enero de 2008.
CURSO DE CONTROL DE MOTORES ELÉCTRICOS INDUSTRIALES.           MANUAL TÉCNICO. 104



Ejemplo de las características del arrancador suave SIEMENS SIKOSTART
3RW34

El arrancador SIEMENS SIKOSTART 3RW34 permite arranques y paradas
controladas. Se caracteriza por su control en las tres fases y tiristores
dimensionados para operación continua. Puede ser operado alternativamente
usando un contactor de puenteo externo (bypass) controlado por un contactor
auxiliar integrado.

El arrancador SIKOSTART 3RW34 puede ser usado casi en cualquier
aplicación, por ejemplo:

    •   Ventiladores.
    •   Bombas.
    •   Compresores.
    •   Bandas transportadoras.
    •   Máquinas textiles.
    •   Centrífugas.
    •   Mezcladores.

Para su operación, ya no se requiere de mayores conexiones; solo la
alimentación de 440 V ó 220 V al interruptor termomagnético, y del relevador
térmico de sobrecarga bimetálico IEC al motor.




ING. MEC. ELECT. ISAÍAS CECILIO VENTURA NAVA.          VERACRUZ, VER. Enero de 2008.
CURSO DE CONTROL DE MOTORES ELÉCTRICOS INDUSTRIALES.             MANUAL TÉCNICO. 105



Circuito derivado de fuerza de un motor, con arrancador de estado sólido.
Información detallada.


¿Cómo se ajustan los parámetros de un arrancador suave?

El tiempo y voltaje de arranque así como el tiempo de frenado pueden
ajustarse fácilmente mediante potenciómetros. Los valores pueden ser
finamente ajustados con los rangos usuales.
Esto también aplica para arrancadores suaves con protección de sobre –
velocidad: la corriente nominal del motor, clase de disparo, y límite de corriente
pueden ser ajustados por medio de potenciómetros. El amplio rango de
funciones de la gama de arrancadores suaves de fabricantes líderes en estos
equipos es rápidamente establecido en un ambiente amigable usando un
teclado con menú gráfico, esto significa que es extremadamente simple la
puesta en marcha y la solución de problemas en los dispositivos.


Ejecuciones para una amplia gama de aplicaciones.

 Existen los arrancadores electrónicos poseen dos ejecuciones diferentes. La
ejecución estándar contiene las funciones de arranque y parada suaves con los
tres parámetros de ajuste (tiempo de arranque tRCON, tensión de arranque Us y
tiempo de parada tRDES. Una variante especial para la regulación de motores
Dahlander (motores de polos consecuentes o de polos conmutables) posee
además dos funciones de arranque suave. Así se puede seleccionar una de las
dos por medios de entradas separadas. Un potenciómetro permite ajustar
diferentes tiempos de arranque tR1 y tR2. La tensión de arranque Us es válida
para ambas funciones.




ING. MEC. ELECT. ISAÍAS CECILIO VENTURA NAVA.            VERACRUZ, VER. Enero de 2008.
CURSO DE CONTROL DE MOTORES ELÉCTRICOS INDUSTRIALES.              MANUAL TÉCNICO. 106




Comparación con los arrancadores a tensión reducida por el método de
conexión estrella – delta.

Los arrancadores electrónicos ofrecen frente al arranque directo las siguientes
ventajas:
Protegen al motor, reduciendo el par mecánico de arranque del mismo y
aseguran la alimentación frente a picos peligrosos, ya que disminuyen el
consumo de corriente. El control por corte de fases de los arrancadores
electrónicos alimenta al motor en el inicio con una tensión reducida. Dicha
tensión se incrementa gradualmente, con lo que se evitan los efectos
producidos en la conmutación ó los generados por ejemplo con los
arrancadores a tensión reducida método Estrella – Delta. Una vez que el
incremento de tensión se ha realizado adecuadamente, el motor se alimenta
directamente con la tensión plena de la red de distribución de energía eléctrica.
Por todo ello, los arrancadores electrónicos representan una alternativa de
calidad.


Arranque y paradas suaves.

No solamente se puede realizar un arranque con par reducido como en el caso
de los arranques estrella – delta, sino que también se evita la inercia del
accionamiento cuando se produce la desconexión del motor, a través de una
función integrada de parada suave.


Comparación con los arrancadores estrella – delta.

Las combinaciones estrella – delta son hasta tres veces más anchas: un
arrancador estrella – delta de 22 KW (22 KW x 1.341 = 29.50 H. P., por
aproximación 30 H. P.) tiene un ancho de 3 x 55mm = 165mm, mientras que un
arrancador electrónico tiene una anchura de 1 x 55mm. En cuestión de
cableado, el arrancador electrónico también queda por delante: en vez de seis
conductores que parten desde el arrancador hacia el motor, los arrancadores
electrónicos necesitan únicamente tres.


Circuito de conexión.

Adicionalmente los arrancadores electrónicos SIEMENS SIKOSTART 3RW34
permiten dos tipos de conexiones que se seleccionan con un microinterruptor
integrado: circuito estándar y circuito en delta interior.
En el circuito estándar los tiristores están en línea con el motor y se tienen tres
cables dispuestos entre el arrancador suave y el motor, mientras que en el
circuito delta interior, los tiristores se encuentran dentro de la delta del motor
con lo cual, el arrancador suave solo tiene que conducir el 58% de la corriente
que consume el motor y de ese modo es posible por ejemplo operar un motor
de 100 Amperes usando un arrancador de 58 Amperes. Lo que representa
beneficios significativos en cuanto a tamaño y costo respectivamente.


ING. MEC. ELECT. ISAÍAS CECILIO VENTURA NAVA.             VERACRUZ, VER. Enero de 2008.
CURSO DE CONTROL DE MOTORES ELÉCTRICOS INDUSTRIALES.            MANUAL TÉCNICO. 107




Características de operación.

Voltaje de operación de 200 V a 460 V.
Voltaje de control de 120 V. c. a. +/- 10%.
Voltaje inicial de arranque ajustable de 30% a 80% del voltaje nominal.
Tiempo de arranque ajustable de 0.5 segundos a 60 segundos.
Tiempo de parada ajustable de 0.5 segundos a 60 segundos.
Rango de temperatura de operación -25oC a +60oC.


¿Cuáles son las ventajas de la conexión delta interior?

Con la conexión delta interior, las fases del arrancador suave se conectan en
serie con los bobinados individuales del motor. Esto significa que el arrancador
suave solo tiene que conducir el 58% de la corriente nominal del motor
(corriente de línea).




ING. MEC. ELECT. ISAÍAS CECILIO VENTURA NAVA.           VERACRUZ, VER. Enero de 2008.
CURSO DE CONTROL DE MOTORES ELÉCTRICOS INDUSTRIALES.           MANUAL TÉCNICO. 108




ING. MEC. ELECT. ISAÍAS CECILIO VENTURA NAVA.          VERACRUZ, VER. Enero de 2008.
CURSO DE CONTROL DE MOTORES ELÉCTRICOS INDUSTRIALES.           MANUAL TÉCNICO. 109




ING. MEC. ELECT. ISAÍAS CECILIO VENTURA NAVA.          VERACRUZ, VER. Enero de 2008.
CURSO DE CONTROL DE MOTORES ELÉCTRICOS INDUSTRIALES.           MANUAL TÉCNICO. 110




ING. MEC. ELECT. ISAÍAS CECILIO VENTURA NAVA.          VERACRUZ, VER. Enero de 2008.
CURSO DE CONTROL DE MOTORES ELÉCTRICOS INDUSTRIALES.            MANUAL TÉCNICO. 111



Arrancador Armado SIEMENS con SIKOSTART 3RW34

El arrancador suave ensamblado integra funciones de control, protección e
indicación para motores trifásicos de hasta 300 H. P.


Funciones de protección.

Protección por sobrecarga y por corto circuito. Para asegurar la integridad de
los tiristores del arrancador se usan fusibles de acción ultrarrápida, los cuales
están diseñados especialmente para protección de semiconductores.

El arrancador esta totalmente alambrado en conexión estándar (tres
conductores al motor) y contactor de puenteo, lo que evita pérdidas por calor y
permite alojarlo en un gabinete NEMA 12.


El Arrancador armado SIKOSTART Armado incluye:

    •   Arrancador Suave SIKOSTART 3RW34.
    •   Control en 120 V. c. a.
    •   Interruptor Termomagnético.
    •   Fusibles ultrarrápidos SITOR 3NE4.
    •   Contactor de Bypass.
    •   Transformador de control.
    •   Protección con interruptor 55X1 en el circuito de control.
    •   Estación de botones de “arranque” y “paro”.
    •   Lámparas indicadoras para “arranque”, “paro” y “sobrecarga”.
    •   Voltímetro digital.
    •   Ensamble y alambrado en gabinete NEMA 12.




ING. MEC. ELECT. ISAÍAS CECILIO VENTURA NAVA.           VERACRUZ, VER. Enero de 2008.
CURSO DE CONTROL DE MOTORES ELÉCTRICOS INDUSTRIALES.           MANUAL TÉCNICO. 112




ING. MEC. ELECT. ISAÍAS CECILIO VENTURA NAVA.          VERACRUZ, VER. Enero de 2008.
CURSO DE CONTROL DE MOTORES ELÉCTRICOS INDUSTRIALES.           MANUAL TÉCNICO. 113




Diagrama del circuito derivado de fuerza de un motor de inducción de c.
a. con arrancador de estado sólido electrónico SIEMENS SIKOSTART
3RW34, así como con capacitores estáticos conectados para corregir el
factor de potencia (cos Ø) del motor.




Arranques secuenciales.
Para este tipo de arranque la potencia asignada al arrancador elegido, debe de
ser como mínimo tan grande como la potencia asignada del mayor de los
motores de la secuencia de arranque.

El ajuste de los parámetros para los diferentes motores y/o carga se puede
llevar a cabo sin ningún problema, mediante un software de comunicación
denominado COM SIKOSTART en los equipos que disponen de interfase.
Estos equipos permiten la entrada de tres juegos de parámetros diferentes.

También es particularmente adecuado lo anterior, para el arranque de motores
de polos consecuentes o polos conmutables en sus diferentes velocidades o
bien para la conmutación de una velocidad a otra, ver el siguiente diagrama:




ING. MEC. ELECT. ISAÍAS CECILIO VENTURA NAVA.          VERACRUZ, VER. Enero de 2008.
CURSO DE CONTROL DE MOTORES ELÉCTRICOS INDUSTRIALES.           MANUAL TÉCNICO. 114




Arranque secuencial de varios motores con un sólo arrancador
electrónico SIEMENS SIKOSTART 3RW22.




Arranques simultáneos.

En este tipo de arranques, la potencia asignada del arrancador electrónico
SIEMENS SIKOSTART 3RW22 en proyecto, debe ser como mínimo tan grande
como la suma de las potencias asignadas de todos los motores.

Las cargas deben tener curvas de par mecánico o torque/velocidad y
momentos de inercia similares, ver el siguiente diagrama:




ING. MEC. ELECT. ISAÍAS CECILIO VENTURA NAVA.          VERACRUZ, VER. Enero de 2008.
CURSO DE CONTROL DE MOTORES ELÉCTRICOS INDUSTRIALES.           MANUAL TÉCNICO. 115




Arranque simultáneo de varios motores con un sólo arrancador
electrónico SIEMENS SIKOSTART 3RW22.




Arrancador de estado sólido de la marca Telemecaníque Alistart 48,
esquema de aplicación recomendado para un sentido de marcha con
contactor de línea.




ING. MEC. ELECT. ISAÍAS CECILIO VENTURA NAVA.          VERACRUZ, VER. Enero de 2008.
CURSO DE CONTROL DE MOTORES ELÉCTRICOS INDUSTRIALES.           MANUAL TÉCNICO. 116




Arrancador de estado sólido Telemecaníque Alistart 48, esquema de
aplicación recomendado para un sentido de marcha con contactores de
línea y de by-pass del arrancador.


ING. MEC. ELECT. ISAÍAS CECILIO VENTURA NAVA.          VERACRUZ, VER. Enero de 2008.
CURSO DE CONTROL DE MOTORES ELÉCTRICOS INDUSTRIALES.           MANUAL TÉCNICO. 117




Arrancador de estado sólido Telemecaníque Alistart 48, esquema de
aplicación recomendado para la conexión del arrancador en la delta o




ING. MEC. ELECT. ISAÍAS CECILIO VENTURA NAVA.          VERACRUZ, VER. Enero de 2008.
CURSO DE CONTROL DE MOTORES ELÉCTRICOS INDUSTRIALES.           MANUAL TÉCNICO. 118



triángulo del motor, un sentido de marcha, parada en rueda libre, con
contactores de línea y de by – pass del arrancador.




ING. MEC. ELECT. ISAÍAS CECILIO VENTURA NAVA.          VERACRUZ, VER. Enero de 2008.
CURSO DE CONTROL DE MOTORES ELÉCTRICOS INDUSTRIALES.                  MANUAL TÉCNICO. 119




Arrancador de estado sólido Telemecaníque Alistart 48, esquema de
aplicación recomendado para el arranque de varios motores en cascada
con un solo arrancador Alistart 48, un sentido de marcha y contactor de
línea.




                        Arrancador de estado sólido de pequeña potencia
                        Telemecanique LH4-N.




Podemos ahora resumir las características de operación de los arrancadores
de estado sólido electrónicos de la siguiente manera:


SOFT      STARTERS           “ARRANCADORES           SUAVES”.       ARRANCADORES
ELECTRONICOS O DE ESTADO SÓLIDO PARA MOTORES ELÉCTRICOS
DE INDUCCIÓN DE C. A.



Funciones que realizan:


    1. Alimentan al motor en el arranque con una tensión reducida.

    2. Limitan o disminuyen la corriente de arranque.

    3. Reducen el par mecánico o torque de arranque del motor.

    4. La tensión reducida o voltaje reducido de inicio de arranque se

        incrementa gradualmente.

    5. Una      vez    que    el   incremento   de   la   tensión   se    ha    realizado

        adecuadamente, el motor se alimenta directamente con la tensión plena.

    6. Pueden evitar la inercia del accionamiento cuando se produce la

        desconexión del motor a través de una función de parada suave.




ING. MEC. ELECT. ISAÍAS CECILIO VENTURA NAVA.                 VERACRUZ, VER. Enero de 2008.
CURSO DE CONTROL DE MOTORES ELÉCTRICOS INDUSTRIALES.            MANUAL TÉCNICO. 120



    7. Puede conectarse directamente al arrancador un relevador térmico de

        sobrecarga.

    8. Evitan los efectos de conmutación de contactores como sucede en los

        arrancadores a tensión reducida por los métodos autotransformador,

        estrella-delta, devanado bipartido, etc.

    9. Por medio de potenciómetros se pueden ajustar tanto el tiempo como la

        tensión de arranque, y, el tiempo de parada del motor. (Tres parámetros

        de ajuste: tensión de arranque, tiempo de arranque y tiempo de paro).




    14.   VARIADORES   AJUSTABLES      DE
    FRECUENCIA    O    VARIADORES      DE
    VELOCIDAD DE MOTORES DE INDUCCIÓN.
    En el subobjetivo de aprendizaje anterior se ha tratado acerca de los
    Arrancadores de estado sólido electrónicos o conocidos también como
    arrancadores suaves (soft starters). Formulamos entonces la siguiente
    interrogante:

    ¿Hay otras formas de arrancar suavemente un motor eléctrico de
    inducción tipo rotor jaula de ardilla de corriente alterna?

    Un convertidor de frecuencia también podría ser usado para arrancar
    suavemente un motor. Sin embargo, los convertidores de frecuencia sólo
    tienen sentido si además del arranque la velocidad del motor debe ser
    variada durante la operación; y desde luego esto tiene un costo adicional.


    Velocidad en Motores de Inducción de C. A.

    Velocidad síncrona en motores de inducción.
    La velocidad síncrona es la velocidad del campo giratorio inducido en el
    estator.

    Velocidad asíncrona en motores de inducción.
    La velocidad asíncrona es la velocidad del rotor del motor. El rotor de los
    motores de inducción gira a una velocidad menor que la síncrona, esto es
    debido al fenómeno llamado deslizamiento.

    Deslizamiento en motores de inducción.


ING. MEC. ELECT. ISAÍAS CECILIO VENTURA NAVA.           VERACRUZ, VER. Enero de 2008.
CURSO DE CONTROL DE MOTORES ELÉCTRICOS INDUSTRIALES.             MANUAL TÉCNICO. 121



    El deslizamiento en motores de inducción se define como la diferencia entre
    la velocidad síncrona Ns y la velocidad del rotor Nr.

    La velocidad síncrona se calcula con la fórmula siguiente:


                      Ns = (120 X frecuencia) / (número de polos).

    Sabemos que la frecuencia del voltaje generado por la Comisión Federal de
    Electricidad de México, empresa que genera, transmite y distribuye la
    energía que consumimos en nuestras plantas industriales es de 60 Hz. es
    decir 60 ciclos por segundo.

    Normalmente los fabricantes diseñan y manufacturan los motores eléctricos
    de inducción con los siguientes números de polos: 2, 4, 6 y 8.




Al energizarse el embobinado de un motor de inducción, en el estator hay
un campo magnético giratorio que se desplaza a una velocidad llamada
velocidad síncrona que depende del número de polos y de la frecuencia.




El rotor jaula de ardilla de un motor de inducción de c. a. gira a una
velocidad menor que la velocidad síncrona debido al fenómeno del
deslizamiento, la velocidad que desarrolla el rotor se llama velocidad
asíncrona.


ING. MEC. ELECT. ISAÍAS CECILIO VENTURA NAVA.            VERACRUZ, VER. Enero de 2008.
CURSO DE CONTROL DE MOTORES ELÉCTRICOS INDUSTRIALES.                MANUAL TÉCNICO. 122




El motor de inducción de c. a., también es designado con el nombre de
Motor Asíncrono.
Por lo anterior, si aplicamos la fórmula de la velocidad síncrona y calculamos
esta velocidad para los motores de 2, 4, 6 y 8 polos respectivamente,
tendremos el siguiente resultado:

Núm. de polos.             Frecuencia en Hz.    Veloc. Síncrona en R. P. M.
2                          60                   3,600
4                          60                   1,800
6                          60                   1,200
8                          60                     900

La expresión matemática del deslizamiento S es la siguiente:

                             %S = ( ( Ns – Nr) / Ns ) ) x 100

Siendo:
%S : Deslizamiento en tanto por ciento.
Ns : Velocidad síncrona en R. P. M.
Nr : Velocidad asíncrona en R. P. M.

Analizando la fórmula de la Velocidad Síncrona Ns, podemos darnos cuenta
que si cambia la frecuencia en Hz. podemos obtener diferente Velocidad en R.
P. M., siendo esto precisamente lo que hacen los Variadores de Frecuencia
llamados también Variadores de Velocidad Síncrona.


Variador de Frecuencia Ajustable de C. A. (Adjustable Speed Drives A. C.)

Definición. Un variador de frecuencia o variador de velocidad es un
dispositivo de electrónica de potencia que puede controlar la velocidad
síncrona, el par mecánico o torque y la dirección de rotación de un motor
de inducción tipo rotor jaula de ardilla de C. A., empleando un arranque
suave y paro suave..


ING. MEC. ELECT. ISAÍAS CECILIO VENTURA NAVA.               VERACRUZ, VER. Enero de 2008.
CURSO DE CONTROL DE MOTORES ELÉCTRICOS INDUSTRIALES.              MANUAL TÉCNICO. 123




Breve descripción:
En los llamados convertidores o rectificadores se lleva a cabo la transformación
de las características de la energía de entrada al convertidor energía
suministrada por la red de distribución de la empresa suministradora, pasando
de tensión alterna a continua o, de tensión alterna a alterna de diferente valor
eficaz; pero no se tiene la posibilidad de variar la frecuencia de esta tensión.
Tampoco se tiene posibilidad de obtener corriente alterna a partir de fuentes de
corriente continua (baterías, acumuladores). Para dar solución a estos
problemas, aparecen los convertidores de D. C. – A. C., denominados
comúnmente “inversores”.

Existen aplicaciones en las que realmente lo que interesa, es la posibilidad de
variar la frecuencia en un amplio margen (a la vez que la amplitud de tensión).
Este es el caso de los variadores de frecuencia utilizados en la regulación de
velocidad de motores eléctricos de inducción de corriente alterna (asíncronos y
síncronos).

La alimentación se obtiene a partir de la tensión de la red de distribución,
alterna trifásica o monofásica de 60 Hz. (50 Hz. en Europa), obteniendo una
etapa intermedia de tensión continua, denominada “D. C. link”, por medio del
conjunto formado por un rectificador y filtro. A continuación se coloca el inversor
entre la “D. C. link” y el motor, como se muestra en la figura siguiente:




Esquema de bloques del circuito elemental de fuerza o potencia de un
Adjustable Frecuency A. C. Drive Variador de Frecuencia Ajustable de
Corriente Alterna.




ING. MEC. ELECT. ISAÍAS CECILIO VENTURA NAVA.             VERACRUZ, VER. Enero de 2008.
CURSO DE CONTROL DE MOTORES ELÉCTRICOS INDUSTRIALES.           MANUAL TÉCNICO. 124




Grúas.
Antes y aún hoy en día, existían sistemas donde el izaje y descenso de cargas
en grúas se realiza por medio de tableros complejos de control eléctrico o
electrónico que se encargan de controlar, la aceleración, sentido de giro,
secuencias de freno y par mecánico de los motores de grúas. Dichos motores
son de C. D. o de rotor devanado (de anillos rozantes) de C. A. Ahora mediante
un variador de velocidad en C. A. y sus completos algoritmos de control,
permiten realizar las mismas funciones sin la necesidad de equipo tan complejo
y con lógicas de freno programables; ofreciendo además ayuda al diagnóstico
de fallas que no existían en los controles tradicionales.




                                         Grúa torre.




ING. MEC. ELECT. ISAÍAS CECILIO VENTURA NAVA.          VERACRUZ, VER. Enero de 2008.
CURSO DE CONTROL DE MOTORES ELÉCTRICOS INDUSTRIALES.           MANUAL TÉCNICO. 125




Grúa torre con capacidad para 20 Toneladas, donde se llevo a cabo un
reacondicionamiento mediante el reemplazo de los viejos sistemas de
control por variadores de velocidad Telemecaníque Altivar 71,
controlandose la dirección de giro, velocidad, aceleración, torque y
frenado.




Variador de velocidad Telemecanique Altivar 61 de C. A., forma parte de la
fmilia de variadores de la citada marca. Desde 0.75 KW a 630 KW (1 H. P. a
844 H. P.). En 240 V. C. A. / 480 V. C. A.
Aplicable en sistemas de bombeo (regulación de flujo o presión),
distribución de agua (multibombeo), ventilación (estación de climas,
evacuación de humo). Diseñado para aplicaciones HVAC (HVAC =
Heating/ventilation/Air conditioning) aplicaciones de torque variable.




ING. MEC. ELECT. ISAÍAS CECILIO VENTURA NAVA.          VERACRUZ, VER. Enero de 2008.
CURSO DE CONTROL DE MOTORES ELÉCTRICOS INDUSTRIALES.                 MANUAL TÉCNICO. 126




    VARIADOR DE FRECUENCIA AJUSTABLE DE C. A. ALLEN-BRADLEY
    POWER FLEX 4.

    υ   Introducción

La familia Allen-Bradley de Drives PowerFlex de Frecuencia Variable AC ofrece una similitud
significativa a través de múltiples plataformas, incluyendo redes, interfaz de operador,
programación y hardware. Esta similitud permite al usuario sentirse cómodo al programar e
iniciar cualquier de los drives PowerFlex AC.

El drive PowerFlex 4 AC es un miembro, amigable para el usuario, de la familia de drives
PowerFlex. PowerFlex 4 está diseñado para satisfacer las demandas globales de las OEM
(Original Equipment Manufacturers/Fabricantes de Equipo Original) y las de los usuarios que
exigen flexibilidad, ahorro de espacio y facilidad de uso, proporcionando una opción de
control de velocidad eficiente en cuanto a costos, para aplicaciones tales como herramientas
de maquinaria, ventiladores, bombas, bandas transportadoras y sistemas de manejo de
materiales.



    υ   Luces Indicadoras LED de Status de Drive
Localizadas en la parte del frente de cada drive hay varias luces indicadoras LED del
Status del Drive. Estas luces LED son útiles al realizar diagnósticos simples.

                                                    Nombre  Estado 
                                            No.                          Descripción
                                                    de LED  de LED 
                                 Status de            Indica un valor de 
                                                             Rojo 
                                                Programa          parámetro que puede ser 
                                                            Sólido
                                                                          cambiado.




    ING. MEC. ELECT. ISAÍAS CECILIO VENTURA NAVA.                VERACRUZ, VER. Enero de 2008.
CURSO DE CONTROL DE MOTORES ELÉCTRICOS INDUSTRIALES.                     MANUAL TÉCNICO. 127




                                       Status    Rojo     Indica que hay una falla 
                                                 
                                                      de Falla Sólido           en el drive.

                                                                               Indica que el 
                                                  Status de  Verde 
                                                                            potenciómetro es 
                                                     Pot.    Sólido
                                                                                 funcional.
                                                      Status de 
                                                                 Verde  Indica que la tecla Start 
                                                     la tecla de 
                                                                  Sólido   (Inicio) es funcional 
                                                        Inicio




  Telas de Programación y            Display:



                   Tecla Escape
 c

                   Tecla Select
                   (Seleccionar)


                   Up Arrow (Flecha
                   Hacia Arriba)


                   Down Arrow (Flecha
                   Hacia Abajo)


                   Tecla Enter (Intro)




     Controles & Teclas de Control:



                    Potenciómetro



     ING. MEC. ELECT. ISAÍAS CECILIO VENTURA NAVA.                    VERACRUZ, VER. Enero de 2008.
CURSO DE CONTROL DE MOTORES ELÉCTRICOS INDUSTRIALES.           MANUAL TÉCNICO. 128




              Tecla Start (Inicio)
              (Verde)


              Tecla Reverse
              (Reversa)



              Tecla Stop (Paro)
              (Roja)




ING. MEC. ELECT. ISAÍAS CECILIO VENTURA NAVA.          VERACRUZ, VER. Enero de 2008.
CURSO DE CONTROL DE MOTORES ELÉCTRICOS INDUSTRIALES.           MANUAL TÉCNICO. 129




ING. MEC. ELECT. ISAÍAS CECILIO VENTURA NAVA.          VERACRUZ, VER. Enero de 2008.
CURSO DE CONTROL DE MOTORES ELÉCTRICOS INDUSTRIALES.           MANUAL TÉCNICO. 130




ING. MEC. ELECT. ISAÍAS CECILIO VENTURA NAVA.          VERACRUZ, VER. Enero de 2008.
CURSO DE CONTROL DE MOTORES ELÉCTRICOS INDUSTRIALES.           MANUAL TÉCNICO. 131




ING. MEC. ELECT. ISAÍAS CECILIO VENTURA NAVA.          VERACRUZ, VER. Enero de 2008.
CURSO DE CONTROL DE MOTORES ELÉCTRICOS INDUSTRIALES.           MANUAL TÉCNICO. 132




ING. MEC. ELECT. ISAÍAS CECILIO VENTURA NAVA.          VERACRUZ, VER. Enero de 2008.
CURSO DE CONTROL DE MOTORES ELÉCTRICOS INDUSTRIALES.           MANUAL TÉCNICO. 133




ING. MEC. ELECT. ISAÍAS CECILIO VENTURA NAVA.          VERACRUZ, VER. Enero de 2008.
CURSO DE CONTROL DE MOTORES ELÉCTRICOS INDUSTRIALES.           MANUAL TÉCNICO. 134




ING. MEC. ELECT. ISAÍAS CECILIO VENTURA NAVA.          VERACRUZ, VER. Enero de 2008.
CURSO DE CONTROL DE MOTORES ELÉCTRICOS INDUSTRIALES.                MANUAL TÉCNICO. 135



Podemos resumir por todo lo anterior las funciones de un Variador de
Frecuencia o Variador de Velocidad de motores de inducción de C. A.

DRIVES DE FRECUENCIA (VARIADORES DE VELOCIDAD).




                         Variador de velocidad para motores de inducción de c.a.

Telemecaníque Altivar 31.



VENTAJAS DE LA OPERACIÓN DE UN MOTOR ELÉCTRICO DE
INDUCCIÓN TRIFÁSICO, TIPO ROTOR JAULA DE ARDILLA DE C. A. A
TRAVÉS DE UN DRIVE DE FRECUENCIA VARIABLE.




        1. Corriente y par de arranque más bajo.

        2. Inversión de rotación del motor sin contactores.

        3. Variación de la velocidad síncrona.

        4. Ajuste de la protección por sobrecarga.

        5. Frenado dinámico.

        6. Incremento del voltaje y la frecuencia juntos en el arranque.

        7. Se puede monitorear durante la operación del motor: volts,

            amperes, ciclos por segundo, r. p. m.




ING. MEC. ELECT. ISAÍAS CECILIO VENTURA NAVA.               VERACRUZ, VER. Enero de 2008.
CURSO DE CONTROL DE MOTORES ELÉCTRICOS INDUSTRIALES.            MANUAL TÉCNICO. 136




15. P. L. C.  CONTROLADORES LÓGICOS
PROGRAMABLES.

Breve historia

La automatización industrial ha evolucionado a la par con el desarrollo de los
sistemas mecánicos, eléctricos, electrónicos y de informática. En sus inicios,
para automatizar un proceso se utilizaban palancas mecánicas, montaje de
levas, engranajes, relés y pequeños motores, tal como se aprecia en la
siguiente figura:




Posteriormente con el desarrollo de la electrónica, ya se utilizaban transistores
y señales eléctricas de bajo voltaje. Luego con la aparición de los circuitos
integrados y en especial del microprocesador, los automatismos revolucionaron
la industria de una forma sorprendente, ya que efectuaban el proceso de
muchas señales simultáneas y entregaban una respuesta muy rápida para ese
entonces.

Las computadoras también empezaron a formar parte en el control automático
de procesos industriales, pero debido a que su sistema de entradas y salidas
era limitado para estas labores, surgieron controladores especializados y
programables con las herramientas necesarias para controlar líneas de
producción completas. Así entonces, es que aparece el P. L. C. o Autómata, un
dispositivo programable que puede ajustarse a las necesidades de determinado
proceso que se quiera automatizar, brindando economía robustez, confiabilidad
y flexibilidad en los diseños para los cuales es elegido.

Aunque los PLCs y otros dispositivos de control programable cumplían con las
tareas para las que fueron diseñados, se hizo necesaria la integración de los
sistemas de control con los sistemas de adquisición y procesamiento de datos.
Prácticamente era la unión entre las labores de control de dispositivos como el
PLC y las labores de procesamiento de datos de una computadora. Las


ING. MEC. ELECT. ISAÍAS CECILIO VENTURA NAVA.           VERACRUZ, VER. Enero de 2008.
CURSO DE CONTROL DE MOTORES ELÉCTRICOS INDUSTRIALES.            MANUAL TÉCNICO. 137



computadoras industriales suelen tener ambas funciones incorporadas. Sin
embargo, es muy común encontrar equipos independientes comunicados en
forma permanente para vigilar, controlar y suministrar la mayor información
posible del proceso automático.

Por tal razón, los PLCs siguen actualmente dedicados específicamente al
control de procesos, pero vienen dotados de sistemas de comunicaciones que
los acoplan de una manera óptima a las redes de computadoras, permitiendo
así las funciones de Producción Integrada por Computadora o CIM (por sus
siglas en inglés).


Autómatas o PLCs

Los Autómatas, también llamados PLCs (Programmable Logic Controllers),
o Controladores Lógicos Programables, figura siguiente:




PLC SIEMENS CPU 222.
                                                PLC SIEMENS CPU 212.

Son dispositivos electrónicos de procesamiento que poseen entradas y salidas
de diferentes tipos de señal.

Su funcionamiento depende de un programa que se le ha introducido
previamente, con el cual se ejecuta cierta secuencia en forma completamente
automática. El programa se elabora a partir de unas reglas o condiciones que
dependen del proceso en sí a automatizar y del tipo de señales que deben
manejar.

Para la Programación de los PLCs, se tienen varias opciones, dependiendo del
tipo de PLC y especialmente del proceso a automatizar. Por ejemplo, se puede
programar en forma de símbolos o lenguaje de esquema de contactos
(diagramas tipo escalera), lista de instrucciones o en diagrama funciones, en
órdenes o sentencias que se ejecutan en forma secuencial y hasta en
lenguajes de alto nivel.

Quizás el lenguaje más utilizado sea el de contactos o diagramas tipo escalera,
como el que se observa en la siguiente figura:




ING. MEC. ELECT. ISAÍAS CECILIO VENTURA NAVA.           VERACRUZ, VER. Enero de 2008.
CURSO DE CONTROL DE MOTORES ELÉCTRICOS INDUSTRIALES.            MANUAL TÉCNICO. 138




Programación de un PLC. Las salidas dependen del estado de las
entradas.

gracias a su semejanza a los diagramas de circuitos de control NEMA tipo
escalera y a que su modo gráfico permite una mayor visión del proceso.


Ya se mencionó en anterior párrafo que las siglas PLC, significa:
Programmable      Logic Controllers (del inglés: Controlador Lógico
Programable), pero…


¿Qué es un Controlador Lógico Programable?

Es un equipo electrónico, utilizado para control de secuencias lógicas de
control automático, principalmente de máquinas, basado en técnicas digitales
con mocro-procesador o microcomputador, inicialmente solo con entradas y
salidas binarias (dos estados: “0” y “1” = 24 V); con un circuito muy parecido a
una computadora en su interior, pero “forzado” a ser similar a una lógica de:

    a) Relevadores de control: formado de contactos N.A. y N.C., suficientes
       contactos para formar las combinaciones lógicas: “AND” (serie), “OR”
       (paralelo).

    b) Relevadores de retardo de tiempo, o temporizadores, o “Timers”.

    c) Contadores.


Por mencionar un ejemplo, el PLC del fabricante SIEMENS SIMATIC S7-200 es
un paquete que contiene todo el hardware y software, así como los CPU con
salidas a relevador, cable de conexión PC/PPI, software de programación
STEP 7-Micro/WIN basado en Windows.




ING. MEC. ELECT. ISAÍAS CECILIO VENTURA NAVA.           VERACRUZ, VER. Enero de 2008.
CURSO DE CONTROL DE MOTORES ELÉCTRICOS INDUSTRIALES.           MANUAL TÉCNICO. 139




A continuación se citan los datos técnicos de uno de los PLC Controladores
SIEMENS SIMATIC S7-200, el CPU 222:

Datos técnicos del CPU 222:

Memoria de programa: 4 Kbytes.
Tiempo de ejecución por instrucciones binarias: 0.37 microsegundos.
Marcas (relevadores internos): 256.
Contadores: 256.
Temporizadores (Relevadores de retardo de tiempo –timers): 256.
Entradas y salidas digitales incluidas: 8 entradas/6 salidas.
Entradas y salidas analógicas. Máx. vía módulos: 6 entradas/4 salidas.
Interfase de comunicación: PPI.
Integración en red: AS-Interface. PROFIBUS-DP.


A continuación se puede observar el diagrama de las terminales de
alimentación de 110 V. C. A., la alimentación de 24 V. C. D., las Terminales de
Entradas, así como las Terminales de Salida a relevador del P. L. C.
SIEMENS C. P. U. 222:




ING. MEC. ELECT. ISAÍAS CECILIO VENTURA NAVA.          VERACRUZ, VER. Enero de 2008.
CURSO DE CONTROL DE MOTORES ELÉCTRICOS INDUSTRIALES.           MANUAL TÉCNICO. 140




P. L. C. SIEMENS CPU 222. Diagrama de identificación de terminales de
conexión.




ING. MEC. ELECT. ISAÍAS CECILIO VENTURA NAVA.          VERACRUZ, VER. Enero de 2008.
CURSO DE CONTROL DE MOTORES ELÉCTRICOS INDUSTRIALES.               MANUAL TÉCNICO. 141



                                 TABLA DE SÍMBOLOS.


DIRECCIÓN.         COMENTARIOS.
I0.0               Botón pulsador de arranque.
I0.1               Botón pulsador de par.
I0.2               Protecciónes térmicas de sobrecarga, de cada motor.
I0.3               Limit switch L. S. 1
I0.4               Flota swirch F. S. 1
I0.5               Sensor fotoeléctrico.
I0.6               Sensor reflex.
I0.7               Sensor inductivo.
Q0.0               Salida a relevador. Motor no. 1.
Q0.1               Salida a relevador. Motor no. 2.
Q0.2               Salida a relevador. Motor no. 3.
Q0.3               Salida a relevador. Motor no. 4.
M0.0               Marca. Relevador auxiliar interno.
T37                Timer. (Valor 100). Detiene a Q0.0 .
T63                Timer. (Valor 200). Detiene a Q0.1 .
T101               Timer. (Valor 500). Detiene a Q0.2 .
T255               Timer. (Valor 600). Detiene a Q0.3 .
T34                Timer. (Valor 1,000). Reinicia el arranque de los motores no. 1,
                   no. 2, no. 3 y no. 4 .




ING. MEC. ELECT. ISAÍAS CECILIO VENTURA NAVA.              VERACRUZ, VER. Enero de 2008.
CURSO DE CONTROL DE MOTORES ELÉCTRICOS INDUSTRIALES.           MANUAL TÉCNICO. 142




ING. MEC. ELECT. ISAÍAS CECILIO VENTURA NAVA.          VERACRUZ, VER. Enero de 2008.
CURSO DE CONTROL DE MOTORES ELÉCTRICOS INDUSTRIALES.                      MANUAL TÉCNICO. 143



El P. L. C. SIEMENS SIMATIC S7-200 dispone de 256 relevadores de tiempo,
temporizadores o timers, denominados de T0 a T255.

Por ejemplo: la temporización de 1 segundo se ajusta escribiendo el valor de
100 en el área PT del pequeño rectángulo que simboliza al seleccionado T34,
este timer tiene una base de tiempo de 10 m.S.= 0.010 S, por lo tanto:
100 X 10 m.S.= 100 X 0.010 m.S.= 1 S.


                        Temporizaciones con base de tiempo.

Base de tiempo.                                             Txx
1 m.S.=0.001Seg.              T0, T32, T64, T96.
10 m.S.=0.010Seg.             T1-T4, T33-T36, T65-T68, T97-T100.
100 m.S.=0.100 Seg.           T5-T31, T37-T63, T69-T95, T101-T255.

Ejemplos de ajuste:

Temporizador.                                   Valor PT.              Tiempo.

T5.                     100 m.S.=0.100 seg. X 10=                      1 segundo.
T37.                    100 m.S.=0.100 seg. X 100=                     10 segundos.
T95.                    100 m.S.=0.100 seg. X 400=                     40 segundos.
T255.                   100 m.S.=0.100 seg. X 600=                     60 segundos.
T33.                     10 m.S.=0.010 seg. X 1,000=                   10 segundos.
T36.                     10 m.S.=0.010 seg. X 2,000=                   20 segundos.
T65.                     10 m.S.=0.010 seg. X 3,000=                   30 segundos.
T68.                     10 m.S.=0.010 seg. X 4,000=                   40 segundos.




ING. MEC. ELECT. ISAÍAS CECILIO VENTURA NAVA.                     VERACRUZ, VER. Enero de 2008.
CURSO DE CONTROL DE MOTORES ELÉCTRICOS INDUSTRIALES.            MANUAL TÉCNICO. 144




16. MOTORES DE POLOS CONSECUENTES,
MOTORES DE POLOS CONMUTABLES O
MOTORES DE CONEXIÓN DAHLANDER.


Información Relacionada.

Para propósitos especiales, es posible obtener un motor eléctrico de inducción
tipo rotor jaula de ardilla con un devanado arreglado en tal forma que se pueda
cambiar el número de polos al invertir alguna de las corrientes. Si se duplica el
número de polos, la velocidad se reducirá, aproximadamente, a la mitad.
El número de polos se puede reducir a la mitad cambiando la polaridad
(dirección de la corriente eléctrica) de pares alternos de polos. La polaridad de
la mitad de los polos se puede cambia invirtiendo la dirección de la corriente en
la mitad de las bobinas.




ING. MEC. ELECT. ISAÍAS CECILIO VENTURA NAVA.           VERACRUZ, VER. Enero de 2008.
CURSO DE CONTROL DE MOTORES ELÉCTRICOS INDUSTRIALES.              MANUAL TÉCNICO. 145




Se puede embobinar un motor de inducción trifásico con seis puntas en el
exterior, de manera que haciendo las conexiones adecuadas, los embobinados
se pueden conectar en delta serie, o estrella paralelo. Si el devanado es tal que
la conexión delta serie proporciona la alta velocidad y la conexión estrella
paralelo la baja velocidad, la potencia nominal o caballaje nominal será igual en
ambas velocidades.

Si el embobinado está hecho de manera que la conexión delta serie
proporcione la baja velocidad y la conexión estrella paralelo la alta velocidad, el
par mecánico o torque nominal será igual en ambas velocidades.

Los motores del tipo de polos consecuentes o polos conmutables tienen un
solo devanado para las dos velocidades. Para permitir la reconexión para un
número diferente de polos del estator, se sacan derivaciones adicionales del
devanado. La variación de velocidad está limitada a una relación de 1:2, tal
como 600 R.P.M. – 1,200 R.P.M., o 900 R.P.M. – 1,800 R.P.M.




ING. MEC. ELECT. ISAÍAS CECILIO VENTURA NAVA.             VERACRUZ, VER. Enero de 2008.
CURSO DE CONTROL DE MOTORES ELÉCTRICOS INDUSTRIALES.           MANUAL TÉCNICO. 146




ING. MEC. ELECT. ISAÍAS CECILIO VENTURA NAVA.          VERACRUZ, VER. Enero de 2008.
CURSO DE CONTROL DE MOTORES ELÉCTRICOS INDUSTRIALES.           MANUAL TÉCNICO. 147




Arrancadores para motores de dos velocidades.

Los arrancadores del tipo de velocidad múltiple, para voltaje pleno de C. A. de
la línea, están diseñados para controlar motores eléctricos de inducción tipo
rotor jaula de ardilla reconectables, para operar en dos, tres, o cuatro
velocidades constantes diferentes, dependiendo de su construcción. El uso de
un arrancador automático y de una estación de control de botones adecuada,
permiten mayor eficiencia de funcionamiento y ofrecen protección, tanto al
motor como a la máquina impulsada por este, contra el manejo incorrecto o un
cambio demasiado rápido de velocidad. Es necesaria la protección contra
sobrecarga del motor en cada velocidad.
Los motores de embobinado separado tienen un devanado diferente para cada
velocidad requerida. Esta construcción es ligeramente más costosa; el
arrancador es relativamente simple.




ING. MEC. ELECT. ISAÍAS CECILIO VENTURA NAVA.          VERACRUZ, VER. Enero de 2008.
CURSO DE CONTROL DE MOTORES ELÉCTRICOS INDUSTRIALES.           MANUAL TÉCNICO. 148



Suponiendo que la frecuencia es constante, los motores de dos embobinados
funcionarán cada uno a la velocidad para la cual están embobinados (número
de polos).




        Arrancador Marca SquareD clase 8810 para dos velocidades.




ING. MEC. ELECT. ISAÍAS CECILIO VENTURA NAVA.          VERACRUZ, VER. Enero de 2008.
CURSO DE CONTROL DE MOTORES ELÉCTRICOS INDUSTRIALES.           MANUAL TÉCNICO. 149




ING. MEC. ELECT. ISAÍAS CECILIO VENTURA NAVA.          VERACRUZ, VER. Enero de 2008.
CURSO DE CONTROL DE MOTORES ELÉCTRICOS INDUSTRIALES.           MANUAL TÉCNICO. 150




La figura anterior corresponde a un circuito de control y de fuerza de un motor
eléctrico de inducción de polos consecuentes de dos devanados cuatro
velocidades. Este es un arreglo para arrancador estándar no equipado con
relevadores de operación forzada para obligar el arranque a la velocidad más
baja. El arreglo de las interconexiones eléctricas impide que un operario
cambie a diferentes velocidades sin oprimir el botón de “parada”. En la


ING. MEC. ELECT. ISAÍAS CECILIO VENTURA NAVA.          VERACRUZ, VER. Enero de 2008.
CURSO DE CONTROL DE MOTORES ELÉCTRICOS INDUSTRIALES.           MANUAL TÉCNICO. 151



desaceleración deben transcurrir intervalos definidos de tiempo entre cada
cambio de velocidad; se debe permitir que el motor disminuya su velocidad
hasta llegar a la deseada, antes de efectuar un cambio a velocidad más baja.
Nótese en la tabla de conexiones del motor, que en la aceleración se conectan
alternativamente los devanados. Por ejemplo, el primer embobinado puede
constar de 6 y 12 polos, el segundo embobinado de 4 y 8 polos. En la
aceleración, las conexiones sucesivas de los polos serían en el siguiente
orden: 12 polos, 8 polos, 6 polos y 4 polos.




ING. MEC. ELECT. ISAÍAS CECILIO VENTURA NAVA.          VERACRUZ, VER. Enero de 2008.
CURSO DE CONTROL DE MOTORES ELÉCTRICOS INDUSTRIALES.           MANUAL TÉCNICO. 152




ING. MEC. ELECT. ISAÍAS CECILIO VENTURA NAVA.          VERACRUZ, VER. Enero de 2008.
CURSO DE CONTROL DE MOTORES ELÉCTRICOS INDUSTRIALES.           MANUAL TÉCNICO. 153




    MOTORES DE INDUCCIÓN DE ROTOR

    Diagrama de los circuitos de control y de fuerza del arrancador para
    motor de polos consecuentes o polos conmutables o conexión
    Dahlander, de la marca SIEMENS.




ING. MEC. ELECT. ISAÍAS CECILIO VENTURA NAVA.          VERACRUZ, VER. Enero de 2008.
CURSO DE CONTROL DE MOTORES ELÉCTRICOS INDUSTRIALES.              MANUAL TÉCNICO. 154




    17. MOTORES DE INDUCCIÓN DE ROTOR
    DEVANADO (O DE ANILLOS ROZANTES), DE
    VELOCIDAD VARIABLE.
                                                   Información relacionada.

                                                 El motor de inducción de rotor
                                                 devanado o de anillos rozantes.
                                                 Fue el primer motor de corriente
                                                 alterna que proporcionó con
                                                 éxito, características de control
                                                 de velocidad y, por lo tanto, fue
                                                 un factor muy importante para
                                                 hacer la corriente alterna más
                                                 universalmente adaptable a las
                                                 aplicaciones       de    energía
eléctrica industrial. Las características adicionales de un alto par mecánico o
alto torque y baja corriente de arranque aportaron mejores cualidades de
operación para las aplicaciones en que se necesitaba un motor potente, o en
las que este tenía que arrancar bajo carga. Este motor es esencialmente
deseable cuando su tamaño, en una situación determinada, es grande respecto
a la capacidad de los transformadores o las líneas de distribución de energía.

El nombre de motor de inducción de rotor devanado es, en realidad, la
descripción de la forma de su rotor: el cual tiene también un núcleo de hierro
laminado y en sus ranuras está embobinado con alambre de cobre de
magneto. Esta referencia es similar al motor de inducción tipo rotor jaula de
ardilla, en el que los conductores de aluminio de su rotor se construyen en una
forma que nos recuerda una jaula de ardilla.
Tres terminales o puntas del circuito del devanado del rotor (que puede estar
en conexión estrella) de un motor de este tipo, se conectan a “anillos
colectores” sólidos. Sobre estos anillos se deslizan o rozan unas escobillas de
carbón de grafito que llevan al circuito del rotor (mejor sea dicho: llevan la
corriente rotórica), fuera del motor, hasta un banco de resistencias, así como un
tablero de control. Este varía la resistencia en el circuito del rotor, controlando
de esa manera su aceleración y su velocidad una vez que está funcionando.
En el arranque o durante la velocidad lenta, se introduce (se conecta)
resistencia en el circuito del rotor. Al eliminar por pasos o gradualmente la
resistencia externa, por medio del circuito de control y el circuito de fuerza del
rotor, el motor acelera; si se elimina totalmente toda la resistencia y se conecta
en corto circuito las terminales del embobinado del rotor, el motor alcanza su
velocidad asíncrona (velocidad nominal).
Por el contrario al reconectar nuevamente por pasos o en forma gradual
resistencia al circuito del rotor, el motor desacelera.




ING. MEC. ELECT. ISAÍAS CECILIO VENTURA NAVA.             VERACRUZ, VER. Enero de 2008.
CURSO DE CONTROL DE MOTORES ELÉCTRICOS INDUSTRIALES.              MANUAL TÉCNICO. 155




                                                       Rotor devanado de un
                                                       motor del mismo nombre.
                                                       Se pueden apreciar: El
                                                       eje, el embobinado, las
                                                       terminales del devanado
                                                       y    los   tres   anillos
                                                       rozantes.




Estator del motor.

                                                   Grupos de bobinas del rotor
                                                   devanado.

Aplicaciones para el trabajo continuo.

Este motor se utiliza para aplicaciones generales en donde se requieren
velocidad ajustable y pares de arranque altos con corriente baja.

Motores para uso intermitente.

Estos motores tienen características de variación de velocidad con tiempo corto
de duración. Pueden desarrollar su capacidad nominal durante el tiempo
especificado sin dañar sus aislamientos por temperatura. Están diseñados para
uso severo de frenado por inversión de fases o cambios de giro y para servicios
donde se requieren arranques y paros frecuentes. Su par mecánico máximo es
un poco mayor que el de aplicación general (275% del par mecánico de plena
carga).

Este tipo de motor tiene una aplicación idónea en las grúas viajeras industriales
(en las transmisiones electromecánicas del carro, del puente y del malacate del
gancho), o en otro tipos de grúas, aprovechando que el par de arranque puede
variarse al introducir diferentes valores de resistencias en el circuito del rotor.
Así al levantar la carga, ésta se empieza a mover y se lleva a una velocidad




ING. MEC. ELECT. ISAÍAS CECILIO VENTURA NAVA.             VERACRUZ, VER. Enero de 2008.
CURSO DE CONTROL DE MOTORES ELÉCTRICOS INDUSTRIALES.           MANUAL TÉCNICO. 156



deseada por medio de pasos sucesivos en la resistencia, al eliminar resistencia
la velocidad aumentará.

Si se empleara un motor normal de inducción del tipo rotor jaula de ardilla, el
movimiento resultaría demasiado brusco, provocando sacudimientos
indeseados que pondrían en peligro al personal y a la carga.

Las curvas par mecánico- velocidad desarrolladas para seis diferentes valores
de resistencia externa conectada, se muestran en las curvas marcadas del 1 al
6. Ver la siguiente gráfica.




                                                       Curvas      de      par
                                                       mecánico – velocidad
                                                       de un motor eléctrico
                                                       de inducción tipo
                                                       rotor devanado, con
                                                       diferentes valores de
                                                       resistencia en el rotor.




                                                       Diagrama     de     los
                                                       circuitos de control y
                                                       de fuerza, de un
                                                       arrancador para motor
                                                       de inducción tipo rotor
                                                       devanado, con tres
                                                       puntos o pasos de
                                                       aceleración.




ING. MEC. ELECT. ISAÍAS CECILIO VENTURA NAVA.          VERACRUZ, VER. Enero de 2008.
CURSO DE CONTROL DE MOTORES ELÉCTRICOS INDUSTRIALES.             MANUAL TÉCNICO. 157



Aceleración manual o automática con control reversible.

La aceleración manual (como ocurre en las grúas) o automática esposible con
cualquier dirección de la rotación del eje, con adición de contactores reversibles
y estaciones de botones conectados como se muestra en la siguiente figura:




                                                  Diagrama de los circuitos de
                                                  control y de fuerza de un
                                                  arrancador reversible para
                                                  motor de rotor devanado, con
                                                  dos puntos o pasos de
                                                  aceleración.


Control de velocidad en motores de inducción del tipo rotor devanado.

En los motores de inducción del tipo rotor devanado, no es recomendable
arrancarlos con los anillos colectores conectados en corto circuito, puesto que
el devanado del rotor no está diseñado para soportar corriente de alta
magnitud. Como sabemos, un motor de inducción al arrancar toma corrientes
del orden de siete a diez veces la corriente nominal a plena carga.
Para evitar este efecto, los motores de tipo rotor devanado se arrancan con un
banco de resistencias en conexión “estrella” conectado a los anillos y de ahí a
las escobillas que hacen contacto con los propios anillos colectores.
Este banco de resistencias nos permite manejar cargas mecánicas con
suavidad y arrancar el motor con su 100% de par mecánico o torque nominal,
tomando únicamente la corriente nominal o de placa que toma el motor
trabajando a plena carga.
El arranque de un motor de inducción de rotor devanado se ilustra en la figura
siguiente.
En esta figura se muestran cuatro curvas “Par Mecánico o torque - Velocidad”
de un motor de inducción de rotor devanado. Las curas R3, R2 y R1 son curvas
en las cuales se intercalan resistencias en el circuito del rotor. R0 es la curva
Par-Velocidad del motor con los anillos conectados en corto circuito.




ING. MEC. ELECT. ISAÍAS CECILIO VENTURA NAVA.            VERACRUZ, VER. Enero de 2008.
CURSO DE CONTROL DE MOTORES ELÉCTRICOS INDUSTRIALES.           MANUAL TÉCNICO. 158




Cuatro curvas “Par Mecánico o Torque – Velocidad de un motor de
inducción del tipo rotor devanado. Las curvas R3, R2, Y R1 son curvas en
las cuales se intercalan resistencias en el circuito del rotor. R0 es la curva
“Par Mecánico o Torque – Velocidad” del motor con los anillos colectores
conectados en corto circuito.




Vista desde arriba de la transmisión electromecánica del malacate de una
grúa viajera de uso industrial, se observa el motor eléctrico de inducción
del tipo rotor devanado.




ING. MEC. ELECT. ISAÍAS CECILIO VENTURA NAVA.          VERACRUZ, VER. Enero de 2008.
CURSO DE CONTROL DE MOTORES ELÉCTRICOS INDUSTRIALES.           MANUAL TÉCNICO. 159



Control automático de velocidad.




ING. MEC. ELECT. ISAÍAS CECILIO VENTURA NAVA.          VERACRUZ, VER. Enero de 2008.
CURSO DE CONTROL DE MOTORES ELÉCTRICOS INDUSTRIALES.              MANUAL TÉCNICO. 160



Información relacionada.

El motor de inducción tipo rotor devanado se puede conectar con dispositivos
piloto para controlar automáticamente la velocidad, acelerar, desacelerar, o
mantener ciertas velocidades requeridas por los dispositivos piloto instalados.
En el diagrama de la figura anterior, se ofrece un ejemplo.
Suponiendo que el motor de rotor devanado esté acoplado a una bomba
hidráulica en un sistema de control de líquidos, la operación es como sigue:
Para el funcionamiento automático en el mantenimiento del nivel del líquido, el
interruptor selector se coloca en la posición automática. Al elevarse el líquido,
el interruptor maestro de flotador (MFS) funciona cerrando el circuito al
interruptor de control. Como el fluido continúa elevándose, el interruptor de
flotador (FS1) actúa energizando el relevador de control (CR1). Éste cierra los
contactos del arrancador principal (M), arrancando el motor en baja velocidad y
energizando el relevador de control de tiempo (timer T1). Si la velocidad de
este motor es demasiado lenta para efectuar la descarga correcta, el nivel del
líquido del tanque cerrará, eventualmente, el tercer interruptor de flotador
(FS2). Éste energiza CR2 mediante contactos, ahora cerrados, de T1, para
operar el primer contactor de aceleración (1A), desconectando (eliminando) el
primer banco de resistencias y energizando, también, el segundo relevador de
retardo de tiempo (timer T2). Este proceso continúa hasta que el motor alcanza
una velocidad que hará que el nivel del líquido del tanque permanezca
constante. Si el interruptor selector de control se coloca en la posición
“manual”, el motor debe arrancar con toda la resistencia conectada en el
circuito secundario (circuito del rotor) y seguir la secuencia de control de tiempo
descrita hasta que s haya desconectado toda la resistencia para
funcionamiento, a velocidad máxima, de la bomba.




ING. MEC. ELECT. ISAÍAS CECILIO VENTURA NAVA.             VERACRUZ, VER. Enero de 2008.
CURSO DE CONTROL DE MOTORES ELÉCTRICOS INDUSTRIALES.              MANUAL TÉCNICO. 161




18.   ARRANCADOR                                IEC         INTELIGENTE
Telemecanique TeSys U.

                          Evolución de los arrancadores tradicionales.

                          Con el cambio de siglo, las tecnologías también
                          cambiaron y ahora en las soluciones de arranque de
                          motor encontramos nuevas opciones. Podemos encontrar
                          arrancadores que no sólo ofrecen una solución de
                          arranque de motor si no que además, permiten tener un
                          control más sofisticado de los motores eléctricos de
                          inducción tipo rotor jaula de ardilla trifásicos.
                          Ejemplo de ello es el arrancador IEC Inteligente de la
                          marca Telemecanique TeSys U, un arrancador de
                          motores que incorpora funciones de protección y control,
                          adaptable a una gran variedad de buses de comunicación
                          que permite monitorea aplicaciones vía Internet.


                          TeSys modelo U: El arrancador “inteligente”.

                          TeSys U, es un “dispositivo inteligente”, es el primer
                          arrancador-controlador en el mercado que concentra
                          mucho más inteligencia en un mismo volumen lo cual
                          simplifica su instalación y uso.
                          Incorpora las funciones de seccionamiento y desconexión
                          de la carga, funciones de control y protección, y se le
                          puede adicionar módulos función y de comunicación.

Algo que se debe hacer notar es, que es muy compacto para arrancar motores
de hasta 15 KW en 440 V.C.A. y diseñado para una máxima modularidad.

Todos los componentes tales como: unidades de control, módulos función,
bloque de contactos auxiliares, módulos de comunicación, pueden ser
integrados fácilmente sobre la base de potencia sin herramientas ni alambrado
adicional, lo cual comparado con una solución tradicional, reduce el tiempo de
instalación en aproximadamente un 80%.

Especificaciones Técnicas.
Bases de potencia disponibles en dos versiones: 0 a 12 A y 0 a 32 A. 50 KA de
capacidad interruptiva en 440 V.C.A., expandible a 130 KA utilizando un módulo
limitador.
Unidades de control con sólo seis rangos de ajuste para cubrir las corrientes de
aplicación de hasta 20 H.P. en 440 V.C.A.
Tensiones de control en 24 V.C.A., 48/72 V.C.A./C.D., 110/240 V.C.A./V.C.D.
Con un ancho de 45 mm (para las bases de potencia).
Bloque reversible adicional de 45 mm para no afectar el ancho cuando se
requiera una solución como arrancador reversible.


ING. MEC. ELECT. ISAÍAS CECILIO VENTURA NAVA.             VERACRUZ, VER. Enero de 2008.
CURSO DE CONTROL DE MOTORES ELÉCTRICOS INDUSTRIALES.           MANUAL TÉCNICO. 162




Las unidades de control se ofrecen en tres versiones diferentes: estándar,
avanzada y multifunción, que proveen desde una protección básica hasta la
protección más avanzada.

Funciones que provee la unidad de control estándar:
Protección de corto circuito, protección de sobrecarga, protección contra
desbalanceos de fases, protección contra pérdida de fase, rearme manual.

Funciones que provee la unidad de control avanzada:
Protección de corto circuito, protección de sobrecarga, protección contra
desbalanceo de fases, protección contra pérdida de fase, rearme manual o
automático por medio de un módulo función.

Funciones que provee la unidad de control multifunción:
Protección de corto circuito, protección de sobrecarga, protección contra
desbalanceos de fases, protección contra pérdida de fase, rearme programable
manual o automático, señal de alarma de las protecciones, función de
supervisión y visualización sobre su pantalla frontal, programación local o
remota utilizando un software sobre par y protección contra la operación en
vacío de un motor, protección de falla a tierra o falla de aislamiento.
El arrancador TeSys U puede integrarse a las redes de comunicación AS-1 y
Modbus, utilizando los módulos de comunicación diseñados para facilitar su
integración a los sistemas de monitoreo.
Podemos resaltar que su modularidad contribuye a racionalizar el número de
componentes utilizados para configurar una solución de arranque de motor, ya
que con solo doce referencias se pueden controlar motores de hasta 15 KW
(20 HP) en 440 V.C.A.




ING. MEC. ELECT. ISAÍAS CECILIO VENTURA NAVA.          VERACRUZ, VER. Enero de 2008.
CURSO DE CONTROL DE MOTORES ELÉCTRICOS INDUSTRIALES.           MANUAL TÉCNICO. 163



Soluciones para motores con consumo mayor a 32 Amperes.
TeSys U Controlador.

Después del éxito que se ha tenido con el arrancador inteligente TeSysU, ahora
con el controlador TeSys U el usuario tiene la posibilidad de integrar a su
sistema de comunicación todos los motores de hasta de 800 Amperes y así,
monitorear y monitorear en todo momento el estatus de cada uno de ellos sin
tener la necesidad de acudir directamente al gabinete que contiene el
arrancador o al C.C.M.




ING. MEC. ELECT. ISAÍAS CECILIO VENTURA NAVA.          VERACRUZ, VER. Enero de 2008.
CURSO DE CONTROL DE MOTORES ELÉCTRICOS INDUSTRIALES.           MANUAL TÉCNICO. 164




ING. MEC. ELECT. ISAÍAS CECILIO VENTURA NAVA.          VERACRUZ, VER. Enero de 2008.
CURSO DE CONTROL DE MOTORES ELÉCTRICOS INDUSTRIALES.           MANUAL TÉCNICO. 165




1, 2, 3: Arrancador inteligente Telemecanique TeSys.
6: Breaker oInterruptor termomagnético.
5: Contactor Telemecanique TeSys F.




ING. MEC. ELECT. ISAÍAS CECILIO VENTURA NAVA.          VERACRUZ, VER. Enero de 2008.
CURSO DE CONTROL DE MOTORES ELÉCTRICOS INDUSTRIALES.           MANUAL TÉCNICO. 166




19. TIMERS. RELEVADORES DE RETARDO DE
TIEMPO.

ING. MEC. ELECT. ISAÍAS CECILIO VENTURA NAVA.          VERACRUZ, VER. Enero de 2008.
CURSO DE CONTROL DE MOTORES ELÉCTRICOS INDUSTRIALES.            MANUAL TÉCNICO. 167




Los TIMERS o RELEVADORES DE RETARDO DE TIEMPO o
TEMPORIZADORES, son dispositivos que se emplean en todos los procesos
de conexión diferida para las instalaciones de mando, de arranque, de
protección y de regulación. Ellos garantizan una alta precisión de repetición en
la secuencia de tiempos preajustados.




RELEVADORES DE RETARDO DE TIEMPO MARCA: ALLEN- BRADLEY.




ING. MEC. ELECT. ISAÍAS CECILIO VENTURA NAVA.           VERACRUZ, VER. Enero de 2008.
CURSO DE CONTROL DE MOTORES ELÉCTRICOS INDUSTRIALES.            MANUAL TÉCNICO. 168




                                                       20. MULTÍMETRO.




ING. MEC. ELECT. ISAÍAS CECILIO VENTURA NAVA.           VERACRUZ, VER. Enero de 2008.
CURSO DE CONTROL DE MOTORES ELÉCTRICOS INDUSTRIALES.           MANUAL TÉCNICO. 169




ING. MEC. ELECT. ISAÍAS CECILIO VENTURA NAVA.          VERACRUZ, VER. Enero de 2008.
CURSO DE CONTROL DE MOTORES ELÉCTRICOS INDUSTRIALES.           MANUAL TÉCNICO. 170




21. FÓRMULAS TÉCNICAS.



ING. MEC. ELECT. ISAÍAS CECILIO VENTURA NAVA.          VERACRUZ, VER. Enero de 2008.
CURSO DE CONTROL DE MOTORES ELÉCTRICOS INDUSTRIALES.           MANUAL TÉCNICO. 171




ING. MEC. ELECT. ISAÍAS CECILIO VENTURA NAVA.          VERACRUZ, VER. Enero de 2008.
CURSO DE CONTROL DE MOTORES ELÉCTRICOS INDUSTRIALES.           MANUAL TÉCNICO. 172




ING. MEC. ELECT. ISAÍAS CECILIO VENTURA NAVA.          VERACRUZ, VER. Enero de 2008.
CURSO DE CONTROL DE MOTORES ELÉCTRICOS INDUSTRIALES.           MANUAL TÉCNICO. 173




ING. MEC. ELECT. ISAÍAS CECILIO VENTURA NAVA.          VERACRUZ, VER. Enero de 2008.
CURSO DE CONTROL DE MOTORES ELÉCTRICOS INDUSTRIALES.           MANUAL TÉCNICO. 174




ING. MEC. ELECT. ISAÍAS CECILIO VENTURA NAVA.          VERACRUZ, VER. Enero de 2008.
CURSO DE CONTROL DE MOTORES ELÉCTRICOS INDUSTRIALES.           MANUAL TÉCNICO. 175




Bibliografía:

“QUE ES LA ELECTRICIDAD”. Folleto editado por la Comisión Federal de
Electricidad.

“BIBLIOTECA PRACTICA DE MOTORES ELÉCTRICOS”. Tomo 1 y Tomo 2,
Autor: R. J. Lawrie, Editorial OCEANO/CENTRUM.

“MOTORES ELÉCTRICOS, SELECCIÓN, APLICACIÓN Y MANTENIMIENTO”,
Catálogo Técnico de Industrias IEM.

“CONTROL DE MOTORES ELÉCTRICOS”. Autor: Walter N. Alerich, Editorial
Diana.

“CONTROL DE MOTORES ELÉCTRICOS”. Autor: Dr., M. en C. e Ing. Gilberto
Enríquez Harper, Editorial Limusa – Noriega Editores.

“FUNDAMENTOS DE CONTROL DE MOTORES”. Edición de SquareD.

“DIAGRAMAS DE CIRCUITOS DE CONTROL Y DE ALAMBRADO”. Edición de
SquareD.

“CATÁLOGO DE MOTORES ELÉCTRICOS, TIPO ROTOR JAULA DE
ARDILLA Y TIPO ROTOR DEVANADO”. Industrias IEM.

“MOTORES ELÉCTRICOS EN BAJA TENSIÓN”. Catálogo general SIEMENS
SD03 2003/2004.

SquareD “Fundamentos de Control de Motores Eléctricos”.
Tabla de capacidades eléctricas de arrancadores. Página 17.

N. E. C. National Electrical Code 1993.
Artículo: 430-32 (a) (1).
Página: 70-400.

NOM-001-SEDE-2005.
Norma Oficial Mexicana de Instalaciones Eléctricas.
Diario Oficial de la Federación. Lunes 27 de septiembre de 1999.

“Protección de Motores Eléctricos por medio de relevadores térmicos de
sobrecarga”.
Paul T. Anderson, P.E.
Developmen Engineer,
Control Products Division
Westinghouse Electric Corp. Beaver Pa.
Traducción y adaptación: Industrias IEM., S.A. de C.V.

SIEMENS, catálogo general de Motores Eléctricos 1993.

SIEMENS, catálogo general de Motores Eléctricos 2001.


ING. MEC. ELECT. ISAÍAS CECILIO VENTURA NAVA.          VERACRUZ, VER. Enero de 2008.
CURSO DE CONTROL DE MOTORES ELÉCTRICOS INDUSTRIALES.           MANUAL TÉCNICO. 176



“Coordinated Motor Circuit Protection.
A Guide to Understanding:
Short – Circuit Protection Devices,
Overload Protection Devices, and
Coordinated Protection”. Edición de Rockwell Automation. Allen – Bradley.

“CUTLER – HAMMER, Contactores y Arrancadores Línea F, NEMA.

“CONTROLES INDUSTRIALES”. Catálogo de ALLEN – BRADLEY.

“MANUAL DEL ELECTRICISTA”. Edición de CONDUMEX.

“PRODUCTOS DE DISTRIBUCIÓN Y CONTROL”.
Catálogo compendiado No.30. Square D, una marca de Schneider Electric.

“AUTOMATIZACIÓN Y CONTROL TELEMECANIQUE, GUÍA ESCENCIAL.
Simply Smart Automation”
Telemecanique, una marca de Schneider Electric.

“NUEVAS TECNOLOGÍAS EN ARRANQUE Y VARIACIÓN DE VELOCIDAD A
MOTORES ELÉCTRICOS DE INDUCCIÓN DE C. A.”
Edición de Telemecanique y de Square D, marcas de Schneider Electric.

“SCHNEIDER EN LÍNEA”. Revistas técnicas:
Número 14, Abril de 2004.
Número 18, Abril de 2005.
Número 20, Octubre 2005.

“ALTIVAR 31”. Guía simplificada, publicación técnica de Telemecanique.

“ARRANCADORES SUAVES SSW 06 SOFT – STARTER”. Catálogo WEG.

“MANUAL DEL ELECTRICISTA. CONTROL DE MOTORES DE C. A.,
Diagramas y datos técnicos”. Autor: Profesor Rodolfo Guadalajara R.
Editorial Mc Graw Hill.

“ELECTROTECNIA. EQUIPO MODULAR PARA ACCIONAMIENTOS
ELÉCTRICOS. Prácticas de electricidad y de control de motores eléctricos”.
Autor: Profesor Rodolfo Guadalajara R.

“ALLEN – BRADLEY POWER FLEX 4 ADJUSTABLE FRECUENCY A.C.
DRIVE. USER MANUAL. ROCKWELL AUTOMATION”.




ING. MEC. ELECT. ISAÍAS CECILIO VENTURA NAVA.          VERACRUZ, VER. Enero de 2008.

Control de-motores-electricos

  • 1.
    CURSO DE CONTROLDE MOTORES ELÉCTRICOS INDUSTRIALES. MANUAL TÉCNICO. 1 RECOPILACIÓN Y REDACCIÓN: ING. ISAÍAS CECILIO VENTURA NAVA. INSTRUCTOR Cedula Profesional :654329. Reg. C.I.M.E.: 4482. Reg. S.T.P.S. VENI-5511-22-4C8-005. Reg. CO.NO.CER. C22666 0304102. ING. MEC. ELECT. ISAÍAS CECILIO VENTURA NAVA. VERACRUZ, VER. Enero de 2008.
  • 2.
    CURSO DE CONTROLDE MOTORES ELÉCTRICOS INDUSTRIALES. MANUAL TÉCNICO. 2 CONTENIDO SUBOBJETIVOS DE APRENDIZAJE: 1. Objetivo General. 2. Introducción. 3. Leyes Eléctricas Básicas. 4. Características técnicas. Datos de placa de motores. 5. Simbología Eléctrica NEMA Americana. 6. Simbología DIN Europea. 7. Circuito de control a dos hilos. 8. Circuito de control a tres hilos. 9. Circuitos de control en secuencia. 10. Circuitos de control de frenado de motores eléctricos. 11. Circuitos de control y de fuerza de arrancadores reversibles. 12. Arrancadores a tensión reducida. 13. Arrancadores electrónicos o de estado sólido. 14. Variadores ajustables de frecuencia. 15. P.L.C. Controladores Lógicos Programables. 16. Motores de polos consecuentes. 17. Motores de inducción de rotor devanado. 18. Arrancador IEC Inteligente Telemecanique TeSys U. 19. Timers. Relevadores de retardo de tiempo. 20. Multímetro. 21. Fórmulas Técnicas. 22. Tablas de consulta. ING. MEC. ELECT. ISAÍAS CECILIO VENTURA NAVA. VERACRUZ, VER. Enero de 2008.
  • 3.
    CURSO DE CONTROLDE MOTORES ELÉCTRICOS INDUSTRIALES. MANUAL TÉCNICO. 3 1. OBJETIVO GENERAL. Al final del contenido de la materia o al final del curso CONTROL DE MOTORES ELÉCTRICOS INDUSTRIALES, los estudiantes o participantes del mencionado curso, leerán e interpretarán los diagramas, llevarán a cabo el cableado e instalación de los circuitos de control y de fuerza de los motores eléctricos de inducción y efectuarán las pruebas de arranque y puesta en marcha de los mismos, siguiendo las normas técnicas y los procedimientos regidos por los estándares de control NEMA americanos, así como DIN europeos, todo lo anterior para el desempeño con eficiencia de su trabajo como personas dedicadas a la instalación y el mantenimiento de circuitos de control y de fuerza de arrancadores de motores eléctricos de inducción de c.a. ING. MEC. ELECT. ISAÍAS CECILIO VENTURA NAVA. VERACRUZ, VER. Enero de 2008.
  • 4.
    CURSO DE CONTROLDE MOTORES ELÉCTRICOS INDUSTRIALES. MANUAL TÉCNICO. 4 2. INTRODUCCIÓN. Desde el punto de vista técnico, el desarrollo de los motores eléctricos hasta nuestros días, ha sido notable gracias a los avances logrados en muchos campos de la ingeniería de máquinas eléctricas, tales como nuevos conceptos de diseño, nuevos procesos de manufactura y nuevos materiales disponibles. Esto ha traído como consecuencia un mejor funcionamiento y una contínua reducción en tamaño. Cuando Nikola Tesla inventó el Motor de Inducción en 1888, no se imaginó la importancia que tendría éste en el desarrollo de las transmisiones electromecánicas de las plantas industriales, porque es el de más sencilla operación, resistente construcción y poco mantenimiento. El motor de inducción tomó su nombre del hecho de que las corrientes que fluyen en el secundario designado como rotor, se inducen por las corrientes que fluyen en el primario designado como estator. En forma más clara las corrientes del secundario se inducen por la acción de los campos magnéticos creados en el motor por el devanado del estator. No existe conexión eléctrica entre el circuito primario y el secundario. En lo que se refiere al Control de Motores Eléctricos es un tema que ha adquirido gran importancia a partir de la automatización de los procesos industriales y de la incorporación cada vez más notoria de la electrónica y de la electrónica de potencia en el control de máquinas eléctricas. Hoy en día en un ambiente típicamente industrial se pueden tener tecnologías convencionales (tales como los controles por relevadores y arrancadores magnéticos) combinados con tecnologías de expansión (tales como los controladores lógicos programables, los arrancadores de estado sólido) y nuevas tecnologías (como las fibras ópticas) operando todas en un sistema de manufactura, en donde se requiere programabilidad, expandibilidad, confiabilidad, mantenibilidad y versatilidad como factores de los sistemas de producción y que requieren de un conocimiento del equipo de control a nivel conceptual y de diseño. Es de vital importancia para tener éxito que los estudiantes, los ingenieros de mantenimiento y los técnicos de mantenimiento, adquieran un conocimiento claro de todos los elementos de un sistema de control. ING. MEC. ELECT. ISAÍAS CECILIO VENTURA NAVA. VERACRUZ, VER. Enero de 2008.
  • 5.
    CURSO DE CONTROLDE MOTORES ELÉCTRICOS INDUSTRIALES. MANUAL TÉCNICO. 5 3. LEYES ELÉCTRICAS BÁSICAS. LA LEY DE OHM. Cuando hablemos de tensión o voltaje, de frecuencia o ciclos y estos términos se refieren a medidas y por tanto de las unidades de medida fundamentales en la electricidad, pero en estas notas mencionaremos cuatro, estas son: Voltio o Volt, Amperio o Ampere, Vatio o Watt y Ohmio u Ohm. VOLT o tensión, es la presión que requiere la corriente para circular. Se abrevia “V” y cuando se habla de grandes cantidades de ellos, se emplea el término Kilovolt, que se abrevia “KV” y representa 1,000 voltios. En fórmulas eléctricas se emplea para representarlo, la inicial “E”. Su nombre se le puso en honor a Alejandro, conde de Volta, físico italiano autor de notables trabajos de electricidad e inventor de la pila que lleva su nombre. (N. 1745, M. 1836). AMPERE o intensidad, es el flujo de la corriente, es decir, la corriente misma, la cantidad. Se abrevia “A” o amp. En las formulas eléctricas se emplea, para representar a la intensidad de la corriente la inicial “I”. Su nombre se lo debe a André Marie Ampere, matemático y físico francés que creó la electrodinámica, inventó el electroimán y el telégrafo electromagnético. (N. 1775, M. 1836). WATT o potencia de la corriente o de los aparatos, tanto de los que la producen, como de las que la consumen. Es la mayor o menor capacidad para efectuar un trabajo mecánico, térmico o químico. Decimos que tanto de los que la producen, como de los que la consumen, porque se habrá oído hablar de una planta de tantos watts, lo cual quiere decir, que dicha planta, produce la fuerza suficiente para mover aparatos que consuman esos tantos o cuantos watts para funcionar, asimismo se dice de una plancha, una parrilla, un foco incandescente, un horno de microondas, etc., de tantos watts, o lo que es lo mismo que el aparato necesita de esos tantos watts para efectuar su trabajo. Se abrevia W. Se emplean también las iniciales KW, MW y GW que quieren decir KILOWATT, MEGAWATT y GIGAWATT y que corresponden a 1,000 watts, 1,000,000 watts y 1,000,000,000 watts respectivamente. Esa potencia es la energía que se consume o genera en la unidad de tiempo, es decir, un foco incandescente de 40 watts, consume esos 40 watts en una hora, una parrilla de 1,000 watts (1 KW), consume dichos 1,000 watts en una hora; lo que equivale a que, para que la parrilla consuma 1 KW, deberá estar prendida una hora, en cambio, para que el foco consuma esa misma cantidad de kilowatts necesitará estar prendido 25 horas, por lo tanto para medir energía consumida, es necesario unir las dos medidas, la de la energía y la de tiempo y debe decirse entonces un watt-hora, para uno y emplear las mismas iniciales y términos indicados arriba añadiéndole la letra “h”, ó sea KWH, MWH y GWH. El nombre se le puso en honor del físico inglés James Watt, el que independientemente de sus trabajos sobre electricidad, concibió el principio de la máquina de vapor. (N. 1737, M 1819). OHM o resistencia es la mayor o menor resistencia que ofrecen los conductores al paso de la corriente, al igual que las paredes de un tubo oponen resistencia al paso del agua por la fricción que se produce entre ésta y aquellas. No tiene abreviatura; se designa con la letra “R” o con la letra griega omega (Ω). El nombre es en honor de físico alemán Jorge Ohm, que formuló las leyes fundamentales de las corrientes eléctricas. (N. 1789, M 1854). ING. MEC. ELECT. ISAÍAS CECILIO VENTURA NAVA. VERACRUZ, VER. Enero de 2008.
  • 6.
    CURSO DE CONTROLDE MOTORES ELÉCTRICOS INDUSTRIALES. MANUAL TÉCNICO. 6 Entre todas las fuerzas descritas, es decir los volts, o los amperes, los watts y los ohms, hay, entiéndase bien, relación y no equivalencia, representan conceptos distintos y por tanto no puede decirse que un volt equivalga a tantos amperes o que un ohm equivalga a tantos watts, etc. La Ley de Ohm establece las relaciones entre ellas como sigue: 1. La intensidad (I) de una corriente, es directamente proporcional a la tensión (V) e inversamente proporcional a la resistencia (R) del conductor. 2. La tensión (V), es directamente proporcional a la resistencia (R) y a la intensidad (I). 3. La resistencia (R) es directamente proporcional a la tensión (V) e inversamente proporcional a la intensidad (I). De lo que se deduce que si desconocemos la intensidad de una corriente debemos dividir la tensión entre la resistencia… pero vamos a abreviar; hay una fórmula que se expresa así: y que se emplea de forma práctica suprimiendo el término que se desea conocer y efectuando la operación que indican los términos que quedan, es decir, Por lo anterior se puede resumir que la LEY DE OHM se refiere a la relación existente entre las tres magnitudes fundamentales. Se enuncia de la siguiente forma: “La intensidad de la corriente es directamente proporcional a la tensión e inversamente proporcional a la resistencia”. ING. MEC. ELECT. ISAÍAS CECILIO VENTURA NAVA. VERACRUZ, VER. Enero de 2008.
  • 7.
    CURSO DE CONTROLDE MOTORES ELÉCTRICOS INDUSTRIALES. MANUAL TÉCNICO. 7 Matemáticamente se expresa de la siguiente forma: Cálculo de la corriente eléctrica. ¿Cuánta corriente producirá una tensión aplicada de 10 volts a través de una resistencia de 5 ohms? Cálculo de la Tensión. Si el foco del circuito del diagrama tiene una resistencia de 100 ohms y una corriente de 1 ampere en el circuito cuando se cierra el interruptor ¿Cuál será la tensión de salida de la batería? Cálculo de la Resistencia. En el circuito del diagrama fluye una corriente de 3 amperes cuando el reostato se ajusta a la mitad de su rango. ¿A cuanto debe de ascender la resistencia del circuito?, la tensión es de 60 volts. ING. MEC. ELECT. ISAÍAS CECILIO VENTURA NAVA. VERACRUZ, VER. Enero de 2008.
  • 8.
    CURSO DE CONTROLDE MOTORES ELÉCTRICOS INDUSTRIALES. MANUAL TÉCNICO. 8 LA LEY DE WATT. La potencia eléctrica es directamente proporcional a la intensidad de la corriente y a la tensión. Potencia es la rapidez con que se realiza un trabajo. Cálculo de la potencia eléctrica: Para concluir y hacer más comprensible lo que hemos descrito vamos a verlo en la siguiente imagen que contiene todas las fórmulas de electricidad básica: ING. MEC. ELECT. ISAÍAS CECILIO VENTURA NAVA. VERACRUZ, VER. Enero de 2008.
  • 9.
    CURSO DE CONTROLDE MOTORES ELÉCTRICOS INDUSTRIALES. MANUAL TÉCNICO. 9 4. CARACTERÍSTICAS TÉCNICAS. DATOS DE PLACA DE MOTORES. Utilidad de los datos de placa para una mejor instalación y mantenimiento. Las placas de datos o de identificación de los motores suministran una gran cantidad de información útil sobre diseño y mantenimiento. Esta información es particularmente valiosa para los instaladores y el personal electrotécnico de la planta industrial, encargado del mantenimiento y reemplazo de los motores existentes. Durante la instalación, mantenimiento o reemplazo, la información sobre la placa es de máxima importancia para la ejecución rápida y correcta del trabajo. En la publicación NEMA MG1, sección 10.38, se expresa que los siguientes datos deben estar grabados en la placa de identificación de todo motor eléctrico: Razón social del fabricante, tipo, armazón, potencia en h.p., designación de servicio (tiempo), temperatura ambiente, velocidad en r.p.m., frecuencia en Hz., número de fases, corriente de carga nominal en Amperes, voltaje nominal en Volts, letra clave para rotor bloqueado, letra clave de diseño, factor de servicio, factor de potencia, designación de sus rodamientos y clase de aislamiento. Además, el fabricante puede indicar la ubicación de su fábrica o servicio autorizado, etc. Casi todos los datos de placa se relacionan con las características eléctricas del motor, de manera que es importante que el instalador o encargado de mantenimiento sea ingeniero electricista o técnico electricista calificado, o bien un contratista especializado en estos trabajos. ING. MEC. ELECT. ISAÍAS CECILIO VENTURA NAVA. VERACRUZ, VER. Enero de 2008.
  • 10.
    CURSO DE CONTROLDE MOTORES ELÉCTRICOS INDUSTRIALES. MANUAL TÉCNICO. 10 Enseguida se describe la información grabada normalmente en una placa de datos de un motor eléctrico. Información principal: 1. Número de serie (SER NO): Es el número exclusivo de cada motor o diseño para su identificación, en caso de que sea necesario ponerse en comunicación con el fabricante. 2. Tipo (TYPE): Combinación de letras, números o ambos, seleccionados por el fabricante para identificar el tipo de carcasa y de cualquier modificación importante en ella. Es necesario tener el sistema de claves del fabricante para entender este dato. 3. Número de modelo (MODEL): Datos adicionales de identificación del fabricante. 4. Potencia (H.P.): La potencia nominal (h. p.) es la que desarrolla el motor en su eje cuando se aplican el voltaje y frecuencia nominales en las terminales del motor, con un factor de servicio de 1.0 . 5. Armazón (FRAME): La designación del tamaño del armazón es para identificar las dimensiones del motor. Si se trata de una armazón normalizada por la NEMA incluye las dimensiones para montaje (que indica la norma MG1), con lo cual no se requieren los dibujos de fábrica. 6. Factor de servicio (SV FACTOR): Los factores de servicio más comunes son de 1.0 a 1.15. Un factor de servicio de 1.0 significa que no debe demandarse que el motor entregue más potencia que la nominal, si se quiere evitar daño al aislamiento. Con un factor de servicio de 1.15 (o cualquier mayor de 1.0), el motor puede hacerse trabajar hasta una potencia mecánica igual a la nominal multiplicada por el factor de servicio sin que ocurran daños al sistema de aislamiento. Sin embargo, debe tenerse presente que el funcionamiento continuo dentro del intervalo del factor de servicio hará que se reduzca la duración esperada del sistema de aislamiento. 7. Amperaje (AMPS): Indica la intensidad de la corriente eléctrica que toma el motor al voltaje y frecuencia nominales, cuando funciona a plena carga (corriente nominal). 8. Voltaje (VOLTS): Valor de la tensión de diseño del motor, que debe ser la medida en las terminales del motor, y no la de la línea. Los voltajes nominales estándar se presentan en la publicación MG1-10.30 . 9. Clase de aislamiento (INSUL): Se indica la clase de materiales de aislamiento utilizados en el devanado del estator. Son sustancias aislantes sometidas a pruebas para determinar su duración al exponerlas a temperaturas predeterminadas. La temperatura máxima de trabajo del aislamiento clase B es de 130 grados centígrados; la de la ING. MEC. ELECT. ISAÍAS CECILIO VENTURA NAVA. VERACRUZ, VER. Enero de 2008.
  • 11.
    CURSO DE CONTROLDE MOTORES ELÉCTRICOS INDUSTRIALES. MANUAL TÉCNICO. 11 clase F es de 155 grados centígrados y la de la clase H es de 180 grados centígrados. 10. Velocidad (RPM): Es la velocidad de rotación (rpm) del eje del motor cuando se entrega la potencia nominal a la máquina impulsada, con el voltaje y la frecuencia nominales aplicados a las terminales del motor (velocidad nominal). Nota.- Esta velocidad también se le conoce como velocidad asíncrona en el caso de los motores eléctricos de inducción tipo rotor jaula de ardilla asíncronos. 11. Frecuencia (HERTZ): Es la frecuencia eléctrica (Hz) del sistema de suministro para la cual está diseñado el motor. Posiblemente ésta también funcione con otras frecuencias, pero se alteraría su funcionamiento y podría sufrir daños. 12. Servicio (DUTY): En este espacio se graba la indicación “intermitente” o “continuo”. Esta última significa que el motor puede funcionar las 24 horas los 365 días del año, durante muchos años. Si es “intermitente” se indica el periodo de trabajo, lo cual significa que el motor puede operar a plena carga durante ese tiempo. Una vez transcurrido éste, hay que parar el motor y esperar a que se enfríe antes de que arranque de nuevo. 13. Temperatura ambiente (oC): Es la temperatura ambiente máxima (oC) a la cual el motor puede desarrollar su potencia nominal sin peligro. Si la temperatura ambiente es mayor que la señalada, hay que reducir la potencia de salida del motor para evitar daños al sistema de aislamiento. 14. Número de fases (PHASE): Número de fases para el cual está diseñado el motor, que debe concordar con el sistema de suministro. 15. Clave de KVA (KVA): En este espacio se inscribe el valor de KVA que sirve para evaluar la corriente máxima (de avalancha) en el arranque. Se especifica con una letra clave correspondiente a un intervalo de valores de KVA/hp, y el intervalo que abarca cada letra aparece en la norma NEMA MG1-10.36. Un valor común es la clave G, que abarca desde 5.6 hasta menos de 6.3 KVA/hp. Es necesario comprobar que el equipo de arranque sea de diseño compatible, y consultar si la empresa suministradora de energía eléctrica local permite esta carga en su sistema. 16. Diseño (DESIGN): En su caso, se graba en este espacio la letra de diseño NEMA, que especifica los valores mínimos de par mecánico de rotación a rotor bloqueado, durante la aceleración y a la velocidad correspondiente al par mecánico máximo, así como la corriente irruptiva máxima de arranque y el valor máximo de deslizamiento con carga. Estos valores se especifican en la norma NEMA MG1, secciones 1.16 y 1.17. ING. MEC. ELECT. ISAÍAS CECILIO VENTURA NAVA. VERACRUZ, VER. Enero de 2008.
  • 12.
    CURSO DE CONTROLDE MOTORES ELÉCTRICOS INDUSTRIALES. MANUAL TÉCNICO. 12 17. Cojinetes (SE BEARING) (EO BEARING): En los motores que tienen cojinetes antifricción, éstos se identifican con sus números y letras correspondientes de designación conforme a las normas de la Anti- Friction Bearing Manufacturers Association (AFBMA). Por tanto, los cojinetes pueden sustituirse por otros del mismo diseño, pues el número AFBMA incluye holgura o juego del ajuste del cojinete, tipo retención, grado de protección (blindado, sellado, abierto, etc.) y dimensiones. Se indican el extremo hacia el eje (SE, shaft end) y el extremo opuesto (EO, end opposite) en los cojinetes del árbol (flecha). 18. Secuencia de fases ( PHASE SEQUENCE): El que se incluya la secuencia de fases en la placa de identificación de datos permite al instalador conectar, a la primera vez, el motor para el sentido de rotación especificado, suponiendo que se conoce la secuencia en la línea de suministro. Si la secuencia en la línea es A-B-C, los conductores terminales se conectan como se indica en la placa. Si la secuencia es A- C-B, se conectan en sentido inverso al ahí señalado. Comúnmente las conexiones externas no aparecen en las placas de identificación de motores de una velocidad y de tres conductores. Sin embargo, en motores con más de tres conductores, sí aparecen dichas conexiones. En la placa de motores de doble velocidad (motores de polos consecuentes) se indican las conexiones para alta velocidad y para baja velocidad. Para funcionamiento a baja velocidad, la línea 1 debe conectarse al conductor T-1, la línea 2 al T-2, y la línea 3 al T-3; los conductores T-4, T-5 y T-6 del motor permanecen sin conexión (abiertos). Para funcionamiento a alta velocidad, la línea 1 se conecta a T-6, la línea 2 a T-4, y la línea 3 al T-5; entonces T-1, T-2 y T-3 se ponen en cortocircuito. 19. Eficiencia (EFF): En este espacio figura la eficiencia nominal NEMA del motor, tomada de la tabla 12-4 de la norma MG-12.53b. Este valor de eficiencia se aplica a los motores de tipo estándar así como a los de eficiencia superior. Para los de alta eficiencia (energy – efficient) se indicará este dato. 20. Factor de potencia o coseno de Ø (POWER FACTOR): Es la razón entre la potencia activa medida en kilowatts que demanda el motor y la potencia aparente medida en kilovoltsamperes que demanda el motor. Si el factor de potencia inscrito en la placa de datos del motor fuera menor al especificado como mínimo aceptable por la empresa suministradora de energía eléctrica entonces se procederá a calcular la cantidad de potencia reactiva capacitiva para seleccionar el capacitor que se deberá conectar a las terminales del motor y así quede corregido su factor de potencia. ING. MEC. ELECT. ISAÍAS CECILIO VENTURA NAVA. VERACRUZ, VER. Enero de 2008.
  • 13.
    CURSO DE CONTROLDE MOTORES ELÉCTRICOS INDUSTRIALES. MANUAL TÉCNICO. 13 MOTOR ELÉCTRICO DE INDUCCIÓN TIPO ROTOR JAULA DE ARDILLA DE CORRIENTE ALTERNA. SOBRE SU CARCASA SE LOCALIZA SU PLACA DE CRACTERÍSTICAS O PLACA DE DATOS. ING. MEC. ELECT. ISAÍAS CECILIO VENTURA NAVA. VERACRUZ, VER. Enero de 2008.
  • 14.
    CURSO DE CONTROLDE MOTORES ELÉCTRICOS INDUSTRIALES. MANUAL TÉCNICO. 14 ING. MEC. ELECT. ISAÍAS CECILIO VENTURA NAVA. VERACRUZ, VER. Enero de 2008.
  • 15.
    CURSO DE CONTROLDE MOTORES ELÉCTRICOS INDUSTRIALES. MANUAL TÉCNICO. 15 ING. MEC. ELECT. ISAÍAS CECILIO VENTURA NAVA. VERACRUZ, VER. Enero de 2008.
  • 16.
    CURSO DE CONTROLDE MOTORES ELÉCTRICOS INDUSTRIALES. MANUAL TÉCNICO. 16 ING. MEC. ELECT. ISAÍAS CECILIO VENTURA NAVA. VERACRUZ, VER. Enero de 2008.
  • 17.
    CURSO DE CONTROLDE MOTORES ELÉCTRICOS INDUSTRIALES. MANUAL TÉCNICO. 17 ING. MEC. ELECT. ISAÍAS CECILIO VENTURA NAVA. VERACRUZ, VER. Enero de 2008.
  • 18.
    CURSO DE CONTROLDE MOTORES ELÉCTRICOS INDUSTRIALES. MANUAL TÉCNICO. 18 ING. MEC. ELECT. ISAÍAS CECILIO VENTURA NAVA. VERACRUZ, VER. Enero de 2008.
  • 19.
    CURSO DE CONTROLDE MOTORES ELÉCTRICOS INDUSTRIALES. MANUAL TÉCNICO. 19 5. SIMBOLOGÍA ELÉCTRICA NEMA. ING. MEC. ELECT. ISAÍAS CECILIO VENTURA NAVA. VERACRUZ, VER. Enero de 2008.
  • 20.
    CURSO DE CONTROLDE MOTORES ELÉCTRICOS INDUSTRIALES. MANUAL TÉCNICO. 20 ING. MEC. ELECT. ISAÍAS CECILIO VENTURA NAVA. VERACRUZ, VER. Enero de 2008.
  • 21.
    CURSO DE CONTROLDE MOTORES ELÉCTRICOS INDUSTRIALES. MANUAL TÉCNICO. 21 6. SIMBOLOGÍA DIN EUROPEA. ING. MEC. ELECT. ISAÍAS CECILIO VENTURA NAVA. VERACRUZ, VER. Enero de 2008.
  • 22.
    CURSO DE CONTROLDE MOTORES ELÉCTRICOS INDUSTRIALES. MANUAL TÉCNICO. 22 ING. MEC. ELECT. ISAÍAS CECILIO VENTURA NAVA. VERACRUZ, VER. Enero de 2008.
  • 23.
    CURSO DE CONTROLDE MOTORES ELÉCTRICOS INDUSTRIALES. MANUAL TÉCNICO. 23 ING. MEC. ELECT. ISAÍAS CECILIO VENTURA NAVA. VERACRUZ, VER. Enero de 2008.
  • 24.
    CURSO DE CONTROLDE MOTORES ELÉCTRICOS INDUSTRIALES. MANUAL TÉCNICO. 24 7. CIRCUITO DE CONTROL A DOS HILOS. En el alambrado y diagramas elementales, dos hilos conectan el dispositivo de control (el cual puede ser un interruptor de temperatura o termostato, un interruptor de flotador, un interruptor de límite, un interruptor de presión u otro dispositivo de control mantenido) a la bobina del arrancador magnético. Cuando se cierran los contactos del dispositivo de control, completan el circuito de la bobina del arrancador, motivando que conecte este el motor a la línea. Cuando los contactos del dispositivo de control se abren, la bobina del arrancador queda desenergizada y para el motor. El control a dos hilos o de dos hilos provee el disparo o apertura por bajo voltaje pero no protección por bajo voltaje. Como es ilustrado, el alambrado del arrancador permite funcionar automáticamente de acuerdo a la señal del dispositivo de control, sin la atención de un operador. La parte punteada que se muestra en el diagrama elemental representa el circuito sostenido del contacto auxiliar que está en el arrancador, pero no utilizado en el control a dos hilos o de dos hilos. Para mayor simplicidad esta parte se omite del diagrama elemental convencional de dos hilos. ING. MEC. ELECT. ISAÍAS CECILIO VENTURA NAVA. VERACRUZ, VER. Enero de 2008.
  • 25.
    CURSO DE CONTROLDE MOTORES ELÉCTRICOS INDUSTRIALES. MANUAL TÉCNICO. 25 DISPARO POR BAJO VOLTAJE. Este esquema es un control a dos hilos, utilizando un dispositivo piloto con contacto mantenido, conectado en serie con la bobina del arrancador magnético. Este esquema es utilizado cuando un arrancador es requerido para funcionar automáticamente sin la atención de un operador. Si ocurriera una falla en el circuito de fuerza mientras que los contactos del dispositivo piloto están cerrados, los contactos de fuerza del arrancador abrirán. Cuando el circuito de fuerza es restaurado, el arrancador cerrará automáticamente a través de los contactos cerrados del dispositivo piloto. El término “control a dos hilos” surge de la realidad que en un circuito básico, únicamente son requeridos dos hilos para conectar el dispositivo piloto a el arrancador magnético. ING. MEC. ELECT. ISAÍAS CECILIO VENTURA NAVA. VERACRUZ, VER. Enero de 2008.
  • 26.
    CURSO DE CONTROLDE MOTORES ELÉCTRICOS INDUSTRIALES. MANUAL TÉCNICO. 26 8. CONTROL A TRES HILOS O CONTROL DE TRES HILOS. Un circuito de control a tres hilos o de tres hilos utiliza contactos momentáneos en los botones pulsantes de “arrancar – parar” y un circuito sostenido de contactos auxiliares alambrado en paralelo con el botón de “arranque” para mantener el circuito. Presionando el botón de “arrancar” se completa el circuito a la bobina. Los contactos del circuito de energía en las líneas 1, 2 y 3 se cierran completando de esta manera el circuito al motor y el contacto del circuito sostenido (mecánicamente ligado con los contactos de energía) también se cierra. Una vez que el arrancador ha cerrado, el botón de “arrancar” puede dejarse libre ya que ahora el contacto auxiliar está cerrado y proporciona el paso de la corriente eléctrica hacia la bobina del arrancador magnético. Este contacto auxiliar conectado en paralelo con el botón N. A. de “arrancar” es llamado también “contacto auxiliar de retención” o “contacto auxiliar de enclavamiento”. Presionando el botón de “parar” N. C. se abrirá el circuito de la bobina causando que el arrancador abra el circuito de alimentación del motor. Una condición de sobrecarga que hace que el contacto de sobrecarga se abra, una falla de energía o una baja de voltaje, menor que el valor de sellado, también hará que el arrancador quede desenergizado. Cuando el arrancador abre el circuito, el contacto auxiliar se abre nuevamente y los pasos de la corriente eléctrica a la bobina a través del botón de “arrancar” y los contactos auxiliares están ahora abiertos. Como los tres hilos de la estación de botones de “arranque” y “paro” están conectados dentro del arrancador en los puntos 1 (L1), 2 y 3; este esquema de alambrado es comúnmente conocido como control a tres hilos o control de tres hilos. ING. MEC. ELECT. ISAÍAS CECILIO VENTURA NAVA. VERACRUZ, VER. Enero de 2008.
  • 27.
    CURSO DE CONTROLDE MOTORES ELÉCTRICOS INDUSTRIALES. MANUAL TÉCNICO. 27 PROTECCIÓN POR BAJO VOLTAJE O PROTECCIÓN POR SUBTENSIÓN. Este esquema es un control a tres hilos utilizando una estación de botones con contacto momentáneo ó dispositivos piloto similares, para energizar la bobina del arrancador magnético. Este esquema es utilizado para prevenir el inesperado arranque de los motores, pudiendo resultar un posible daño a los operadores de las máquinas ó peligro para el manejo de la maquinaria. El arrancador es energizado por presión del botón de “arrancar”. Un contacto auxiliar para el sostén del circuito montado sobre el arrancador forma un circuito paralelo alrededor de los contactos del botón de arranque sosteniendo el arrancador energizado después de que el botón se suelta. Si ocurriera una falla en el circuito de fuerza el arrancador abrirá y por consiguiente se abrirá también el contacto auxiliar de sostén o también llamado contacto auxiliar de retención o contacto de enclavamiento. En la restauración del circuito de fuerza, el botón de “arrancar” debe de ser operado otra vez para que el motor nuevamente opere. El término “control a tres hilos” surge de la realidad que en un circuito básico son requeridos al menos tres hilos para conectar los dispositivos piloto al arrancador. ING. MEC. ELECT. ISAÍAS CECILIO VENTURA NAVA. VERACRUZ, VER. Enero de 2008.
  • 28.
    CURSO DE CONTROLDE MOTORES ELÉCTRICOS INDUSTRIALES. MANUAL TÉCNICO. 28 CONTACTO DE CIRCUITO DE SOSTEN O CONTACTO AUXILIAR DE RETENCIÓN. El contacto del circuito de sostén o contacto auxiliar de retención es un contacto auxiliar normalmente abierto que se encuentra en los arrancadores magnéticos normales y en los contactores. Se cierra cuando la bobina del arrancador está energizada o excitada para formar un circuito sostenido en el arrancador, después de que el botón de “arranque” haya sido liberado. Los contactores de acción vertical y los arrancadores de tamaño NEMA más pequeños (tamaño 0, tamaño1) tienen un contacto auxiliar que es físicamente del mismo tamaño que el de los contactos de energía o de fuerza. ARRANCADORES A TENSIÓN PLENA O PLENO VOLTAJE (A TRAVÉS DE LA LÍNEA). Como su nombre lo indica, un arrancador de tensión plena denominado también a voltaje pleno o a trasvés de la línea, directamente conecta al motor a las líneas. El arrancador puede ser manual o magnético. Un motor conectado en esta forma, demanda una corriente alta transitoria de arranque y desarrolla un máximo par mecánico de arranque que acelera la carga mecánica acoplada al eje del motor a plena velocidad en el tiempo más corto posible. El arranque a través de la línea o tensión plena puede ser utilizado donde esta corriente elevada transitoria (corriente de arranque) y el par de arranque no sean objetables. Con algunas cargas, el alto par de arranque podría dañar por ejemplo las bandas o correas de transmisión mecánica, engranes de un reductor de velocidad y acoplamientos, así como el material que esté en proceso. Una alta corriente transitoria puede repetir altas y bajas de tensión en la línea, lo que ING. MEC. ELECT. ISAÍAS CECILIO VENTURA NAVA. VERACRUZ, VER. Enero de 2008.
  • 29.
    CURSO DE CONTROLDE MOTORES ELÉCTRICOS INDUSTRIALES. MANUAL TÉCNICO. 29 causaría centelleos y disturbios a otras cargas. Las corrientes de arranque más bajas y los pares de torsión son por lo tanto, requeridas a menudo y se lleva a cabo con arranque a tensión reducida. El arranque a tensión plena o arranque de un motor a través de la línea, es el sistema de arranque más económico para arrancar un motor conectándolo a través de un arrancador apropiado, directamente a la línea de alimentación. Las ventajas de este sistema, además de la economía ya apuntada, es que el motor desarrollará sus plenos pares tanto de arranque como máximo; por lo cual, la carga se arrancará y se acelerará en forma rápida y segura. Por otro lado las desventajas de este sistema de arranque también son múltiples y se refieren al hecho de que un motor de inducción toma entre cinco y seis veces el valor de la corriente de plena carga o corriente nominal al ser arrancado a plena tensión. Esta fuerte demanda de energía y de corriente, aunque momentáneamente, puede ser indeseable por la elevada caída de tensión que se produce en las líneas de alimentación, causando parpadeo en las luces o disturbios en equipo sensible a las variaciones de voltaje. También puede ser objetable desde el punto de vista de las limitaciones de demanda de potencia en K. V. A. que establece la empresa suministradora de energía eléctrica, o bien la propia subestación. Otro aspecto indeseable puede constituirlo la carga misma, que requiera una aceleración suave, paulatina y amortiguada. Por lo general, el arranque directo sobre la línea se puede efectuar hasta 50 H. P. en 220 Volts y hasta 100 H. P. en 440 Volts. Arriba de estos límites habrá que utilizar algún sistema de arranque a tensión reducida o voltaje reducido. TRANSFORMADORES DE CONTROL. En muchos casos es necesario operar el botón operador u otro dispositivo del circuito de control (tal como la bobina del arrancador o bobina de algún relevador de control auxiliar o la tablilla electrónica de un relevador de retardo de tiempo timer) a cierto voltaje menor que el voltaje de alimentación del motor. En el diagrama A, un transformador de control monofásico ( con voltaje dual de 240 Volts – 480 Volts primarios, 120 Volts secundarios) tiene sus 480 Volts primarios en el arrancador, con circuito de control a tres hilos o de tres hilos. Sin embargo, nótese que el circuito de control se conecta ahora a los 120 Volts secundarios del transformador, en vez de que sea conectado a las líneas 1 y 2 como en el control común. La tensión o voltaje de la bobina es por lo tanto de 120 Volts y la estación de botones u otros dispositivos de control, operan a este mismo voltaje. A menudo se utiliza un fusible para proteger el circuito de control y es una práctica común poner a tierra un lado del secundario del transformador. CONTROL SEPARADO. ING. MEC. ELECT. ISAÍAS CECILIO VENTURA NAVA. VERACRUZ, VER. Enero de 2008.
  • 30.
    CURSO DE CONTROLDE MOTORES ELÉCTRICOS INDUSTRIALES. MANUAL TÉCNICO. 30 El control de un control de potencia por medio de una tensión más baja en el circuito de control, puede también obtenerse conectando el circuito de la bobina a una fuente de tensión separada, en vez de un transformador de control. El término utilizado para describir este arreglo en el alambrado, es de “Control Separado”. Como resulta evidente del diagrama B, la tensión y frecuencia nominales de la bobina deben ser iguales a las de la fuente separada de control; pero el circuito de potencia o circuito de fuerza puede ser de culquier tensión (hasta de 600 Volts máximos). ING. MEC. ELECT. ISAÍAS CECILIO VENTURA NAVA. VERACRUZ, VER. Enero de 2008.
  • 31.
    CURSO DE CONTROLDE MOTORES ELÉCTRICOS INDUSTRIALES. MANUAL TÉCNICO. 31 CONTROL A TRES HILOS CON ESTACIONES DE BOTONES MULTIPLES DE CONTACTO MOMENTANEO. Cuando un motor debe ser arrancado y parado desde más de una localización, cualquier número de botones “ARRANCAR – PARAR” pueden ser alambrados unidos, tantos como se requieran. Es también posible el utilizar únicamente una estación “ARRANCAR – PARAR” y tener varios botones de “PARAR” en diferentes localizaciones, para el servicio de paro de emergencia, tal como ocurre por poner un ejemplo en el circuito de control de escaleras eléctricas para pasajeros de grandes plazas o centros comerciales. En el siguiente diagrama se puede apreciar lo que llamaríamos una simple regla en la conexión de dos o más estaciones de botones pulsantes de “ARRANQUE – PARO” múltiples: botones N. A. de “ARRANQUE” se conectan en paralelo, botones N. C. de “PARO” se conectan en serie. SOBRECARGAS. Un motor como máquina siempre llevará cualquier carga, aún si esta es excesiva. Excluyendo la corriente de arranque o la de rotor bloqueado, un motor demanda una corriente cuando está en operación, y que es proporcional a la carga, la cual va desde la corriente sin carga (corriente en vacío), hasta la corriente a plena carga cuyo valor se encuentra estampado en la placa de datos del motor. Cuando la carga excede el par mecánico normal del motor, este demanda una corriente más elevada que la corriente a plena carga y esta condición se considera como una sobrecarga. La sobrecarga máxima existe bajo las condiciones de Rotor Bloqueado, en las cuales la carga es tan ING. MEC. ELECT. ISAÍAS CECILIO VENTURA NAVA. VERACRUZ, VER. Enero de 2008.
  • 32.
    CURSO DE CONTROLDE MOTORES ELÉCTRICOS INDUSTRIALES. MANUAL TÉCNICO. 32 excesiva que el motor se para o no se puede arrancar y como consecuencia, demanda la corriente de rotor bloqueado. PROTECCIÓN POR SOBRECARGAS. El efecto de una sobrecarga es una elevación de la temperatura en el devanado del motor. Mientras mayor sea la sobrecarga, más rápidamente se incrementará la temperatura a un punto tal que daña los aislantes y la lubricación del motor. Una relación inversa, por lo tanto, existe entre la corriente y el tiempo. Mientras mayor sea la corriente, más corto será el tiempo en el que el motor se dañe, o se queme. Todas las sobrecargas acortan la vida del motor por deterioro del material aislante. Relativamente, las pequeñas sobrecargas de corta duración causan daño en pequeño grado, pero si se sostienen (sobrecarga sostenida), harían tanto daño como las sobrecargas de magnitud más grande. La relación entre sobrecarga y tiempo se ilustra según la curva de calentamiento del motor que se muestra en la siguiente figura: APLICACIONES DE LOS DATOS DE LA CURVA TIEMPO – CORRIENTE DEL CALENTAMIENTO DE UN MOTOR ELÉCTRICO. En 300% de sobrecarga, el motor en particular para el cual corresponde esta curva característica tiempo – corriente podría llegar a su temperatura permisible límite, en 3 minutos. El sobrecalentamiento o daño en el motor ocurrirá si la sobrecarga persistiera más allá de ese tiempo. ING. MEC. ELECT. ISAÍAS CECILIO VENTURA NAVA. VERACRUZ, VER. Enero de 2008.
  • 33.
    CURSO DE CONTROLDE MOTORES ELÉCTRICOS INDUSTRIALES. MANUAL TÉCNICO. 33 La protección ideal de sobrecarga para un motor, sería un elemento con propiedades sensitivas de la corriente, muy similar a la curva tiempo - corriente de calentamiento del motor, que actuaría para abrir el circuito del motor cuando la corriente de carga plena se excediera. La operación del dispositivo protector será tal que al motor se le permite llevar sobrecargas sin daño, pero que rápidamente lo desconectará de la línea cuando la sobrecarga persista por más tiempo. PROTECCIÓN DE SOBRECARGA RELEVADORES DE SOBRECARGA. El relevador de sobrecarga es el corazón de la protección del motor eléctrico. Como un fusible de doble elemento, un relevador de sobrecarga tiene características de tiempo inverso en el disparo o apertura, permitiendo mantener la conducción durante el periodo de aceleración (cuando se demanda la corriente de arranque), pero dando protección en las pequeñas sobrecargas de la corriente de plena carga cuando el motor está operando. Contrariamente al fusible, el relevador de sobrecarga puede repetir la operación sin necesidad de ser reemplazado. Debe enfatizarse que el relevador de sobrecarga no provee protección por corto circuito. Esta es una función de un equipo protector de sobrecorrientes, como lo son los fusibles e interruptores termomagnéticos. EL RELEVADOR DE SOBRECARGA consiste en una unidad sensible a la corriente, conectada en la línea de alimentación al motor, más un mecanismo que actúa por medio de la unidad o un microprocesador electrónico en los modernos relevadores de sobrecarga de estado sólido, que sirve para directa o indirectamente interrumpir el circuito. En un arrancador manual una sobrecarga dispara una especie de aldaba mecánica que causa que el arrancador abra sus contactos y desconecte el motor de la línea de alimentación. En los arrancadores magnéticos una sobrecarga abre un juego de contactos que se encuentran en el mismo relevador de sobrecarga. Estos contactos son alambrados en serie con la bobina del arrancador en el circuito de control del arrancador magnético. Al abrirse el circuito de la bobina hace que los contactos del arrancador se abran desconectando así el motor de su línea de alimentación. LOS RELEVADORES DE SOBRECARGA pueden ser clasificados en térmicos, magnéticos y electrónicos de estado sólido, los relevadores de sobrecarga magnéticos reaccionan únicamente a los excesos de corriente y no son afectados por la temperatura. Como su nombre lo indica, en los relevadores de sobrecarga térmicos la operación depende de la elevación de la temperatura causada por la corriente de sobrecarga, la cual hace operar el mecanismo de disparo. Los relevadores térmicos de sobrecarga pueden ser subdivididos en los tipo de aleación fusible y bimetálicos. RELEVADOR TÉRMICO DE SOBRECARGA DE ALEACIÓN FUSIBLE. ING. MEC. ELECT. ISAÍAS CECILIO VENTURA NAVA. VERACRUZ, VER. Enero de 2008.
  • 34.
    CURSO DE CONTROLDE MOTORES ELÉCTRICOS INDUSTRIALES. MANUAL TÉCNICO. 34 En estos relevadores de sobrecarga (también conocidos como “relevadores de crisol de soldadura”), la corriente del motor pasa por un pequeño devanado calefactor. Bajo condiciones de sobrecarga el calor causa que la soldadura especial se funda, permitiendo que una rueda trinquete gire libremente, abriéndose los contactos. Cuando esto ocurre se dice que el relevador se dispara. Para obtener varios valores de corriente de disparo a diferentes corrientes de carga plena se dispone de un rango bastante amplio de diferentes unidades térmicas (calefactores). El elemento calefactor y el crisol de soldadura están combinados en una sola pieza formando una unidad inalterable. La característica de transferencia de calor y la exactitud de la unidad no pueden ser accidentalmente cambiadas, como puede ser posible cuando el calefactor es un elemento separado. Los relevadores térmicos de sobrecarga de aleación fusible se restablecen manualmente, así; después de dispararse deben ser restablecidos por una deliberada operación manual. Un botón de restablecimiento usualmente se monta en la cubierta de los arrancadores. Las unidades térmicas se designan en Amperes y son seleccionadas sobre la base de la corriente plena del motor y no en H. P. ING. MEC. ELECT. ISAÍAS CECILIO VENTURA NAVA. VERACRUZ, VER. Enero de 2008.
  • 35.
    CURSO DE CONTROLDE MOTORES ELÉCTRICOS INDUSTRIALES. MANUAL TÉCNICO. 35 El siguiente dibujo muestra la operación del relevador térmico de sobrecarga de aleación fusible. Conforme el calor funde la aleación, la rueda de trinquete gira libremente –los resortes empujan para que los contactos se abran. RELEVADORES TÉRMICOS DE SOBRECARGA BIMETALICOS. Estos relevadores emplean una tira bimetálica en forma de U, asociado con un elemento calefactor. Cuando ocurre una sobrecarga, el calor causará que el elemento bimetálico se desvíe y abra un contacto. Diferentes calefactores dan diferentes puntos de disparo. Además la mayoría de los relevadores son ajustables en un rango de 85% a 115% del valor nominal del calefactor. ING. MEC. ELECT. ISAÍAS CECILIO VENTURA NAVA. VERACRUZ, VER. Enero de 2008.
  • 36.
    CURSO DE CONTROLDE MOTORES ELÉCTRICOS INDUSTRIALES. MANUAL TÉCNICO. 36 CARACTERÍSTICAS DE DISPARO DEL RELEVADOR TÉRMICO DE SOBRECARGA. Los relevadores de sobrecarga de aleación fusible y los bimetálicos están diseñados para aproximarse al calor generado en el motor eléctrico. Así cuando la temperatura del motor aumenta, también aumenta la de la unidad térmica o elemento térmico. Las curvas de calentamiento del motor y del relevador de sobrecarga muestran esta relación (ver gráfica). De esta gráfica se deduce que no importa cuán elevada sea la corriente que demanda el motor, el relevador de sobrecarga proporcionará protección, aunque el relevador no dispare innecesariamente. La gráfica muestra la curva de calentamiento del motor y la del relevador de sobrecarga. El relevador de sobrecarga siempre disparará dentro de un valor de seguridad. El consenso general entre los fabricantes de dispositivos de protección para motores, es que el tiempo de disparo para el 600 por ciento del valor nominal de la corriente de plena carga debe ser de 20 segundos o menos. ING. MEC. ELECT. ISAÍAS CECILIO VENTURA NAVA. VERACRUZ, VER. Enero de 2008.
  • 37.
    CURSO DE CONTROLDE MOTORES ELÉCTRICOS INDUSTRIALES. MANUAL TÉCNICO. 37 Principio de operación de los relevadores térmicos de sobrecarga de tipo bimetálico. El actuador bimetálico opera un pequeño switch de control que ser repuesto automáticamente o manualmente. Principio de operación del relevador térmico de sobrecarga de tipo aleación eutéctica. Para corrientes por debajo del punto de disparo, la flecha de la corona está trabada por la soldadura endurecida. En el punto de disparo, la soldadura se funde, la corona desliza y el trinquete se desengancha. ING. MEC. ELECT. ISAÍAS CECILIO VENTURA NAVA. VERACRUZ, VER. Enero de 2008.
  • 38.
    CURSO DE CONTROLDE MOTORES ELÉCTRICOS INDUSTRIALES. MANUAL TÉCNICO. 38 TIPOS DE RELEVADORES DE SOBRECARGA. En forma resumida y ordenada podemos se puede mencionar que los tipos de relevadores de sobrecarga, son los siguientes: 1. Relevador de sobrecarga del tipo aleación eutéctica NEMA. 2. Relevador de sobrecarga del tipo bimetálico NEMA. 3. Relevador de sobrecarga del tipo bimetálico IEC. 4. Relevador de sobrecarga del tipo estado sólido electrónico. RELEVADOR DE SOBRECARGA DEL TIPO ALEACIÓN EUTÉCTICA NEMA. RELEVADOR DE SOBRECARGA DEL TIPO BIMETÁLICO NEMA. ING. MEC. ELECT. ISAÍAS CECILIO VENTURA NAVA. VERACRUZ, VER. Enero de 2008.
  • 39.
    CURSO DE CONTROLDE MOTORES ELÉCTRICOS INDUSTRIALES. MANUAL TÉCNICO. 39 RELEVADOR DE SOBRECARGA TIPO BIMETÁLICO IEC. RELEVADOR DE SOBRECARGA DEL TIPO ESTADO SÓLIDO ELECTRÓNICO. ING. MEC. ELECT. ISAÍAS CECILIO VENTURA NAVA. VERACRUZ, VER. Enero de 2008.
  • 40.
    CURSO DE CONTROLDE MOTORES ELÉCTRICOS INDUSTRIALES. MANUAL TÉCNICO. 40 RELEVADOR DE SORECARGA DE ESTADO SÓLIDO. ING. MEC. ELECT. ISAÍAS CECILIO VENTURA NAVA. VERACRUZ, VER. Enero de 2008.
  • 41.
    CURSO DE CONTROLDE MOTORES ELÉCTRICOS INDUSTRIALES. MANUAL TÉCNICO. 41 MODERNO RELEVADOR DE SOBRECARGA DE ALTA TECNOLOGIA. ING. MEC. ELECT. ISAÍAS CECILIO VENTURA NAVA. VERACRUZ, VER. Enero de 2008.
  • 42.
    CURSO DE CONTROLDE MOTORES ELÉCTRICOS INDUSTRIALES. MANUAL TÉCNICO. 42 ING. MEC. ELECT. ISAÍAS CECILIO VENTURA NAVA. VERACRUZ, VER. Enero de 2008.
  • 43.
    CURSO DE CONTROLDE MOTORES ELÉCTRICOS INDUSTRIALES. MANUAL TÉCNICO. 43 CONTACTOS AUXILIARES DE ALARMA. Los contactos estándar de los relevadores de sobrecarga permanecen cerrados bajo condiciones normales y se abren cuando los relevadores de sobrecarga se disparan. Algunas veces se requiere una señal de alarma para indicar cuando un motor se detiene debido a un disparo por sobrecarga. También con algunas máquinas particularmente aquellas asociadas a procesos continuos, probablemente se requerirá indicar con una señal alguna condición de sobrecarga en vez de que se tenga el motor y proceso detenidos automáticamente. Esto se hace proporcionando al relevador de sobrecarga un juego de contactos auxiliares que se cierran cuando el relevador dispara, completando de esta manera el circuito de alarma. A estos contactos se le llaman “contactos de alarma”. RELEVADOR TÉRMICO DE SOBRECARGA TIPO BIMETÁLICO IEC, MARCA SIEMENS TIPO DE CATÁLOGO 3UA, CON CONTACTO AUXILIAR N. A. (DE TERMINALES 97 Y 98) PARA UTILIZARSE EN UN CIRCUITO DE ALARMA. EL CONTACTO N. C. (DE TERMINALES 95 Y 96) SE ALAMBRAEN SERIE CON LA BOBINA DEL ARRANCADOR MAGNÉTICO. DIAGRAMA DEL RELEVADOR TÉRMICO Y CONTACTOS AUXILIARES. ING. MEC. ELECT. ISAÍAS CECILIO VENTURA NAVA. VERACRUZ, VER. Enero de 2008.
  • 44.
    CURSO DE CONTROLDE MOTORES ELÉCTRICOS INDUSTRIALES. MANUAL TÉCNICO. 44 RELEVADOR DE SOBRECARGA TIPO BIMETÁLICO IEC, MARCA SIEMENS, MODELO SIRIUS 3RU, CON CONTACTOS AUXILIARES N. C. (TERMINALES 95 Y 96), N. A. (TERMINALES 97 Y 98). ING. MEC. ELECT. ISAÍAS CECILIO VENTURA NAVA. VERACRUZ, VER. Enero de 2008.
  • 45.
    CURSO DE CONTROLDE MOTORES ELÉCTRICOS INDUSTRIALES. MANUAL TÉCNICO. 45 DIAGRAMA DEL CIRCUITO DE CONTROL A TRES HILOS DE UN ARRANCADOR A TENSIÓN PLENA, CON PROTECCIÓN TÉRMICA POR SOBRECARGA EN EL MOTOR, EL CIRCUITO DE CONTROL INCLUYE LA ALARMA AUDIBLE Y LUMINOSA POR SOBRECARGA. ING. MEC. ELECT. ISAÍAS CECILIO VENTURA NAVA. VERACRUZ, VER. Enero de 2008.
  • 46.
    CURSO DE CONTROLDE MOTORES ELÉCTRICOS INDUSTRIALES. MANUAL TÉCNICO. 46 ING. MEC. ELECT. ISAÍAS CECILIO VENTURA NAVA. VERACRUZ, VER. Enero de 2008.
  • 47.
    CURSO DE CONTROLDE MOTORES ELÉCTRICOS INDUSTRIALES. MANUAL TÉCNICO. 47 ING. MEC. ELECT. ISAÍAS CECILIO VENTURA NAVA. VERACRUZ, VER. Enero de 2008.
  • 48.
    CURSO DE CONTROLDE MOTORES ELÉCTRICOS INDUSTRIALES. MANUAL TÉCNICO. 48 ARRANCADORES MAGNÉTICOS DE LA MARCA SQUARED TIPO S DE DIFERENTES TAMAÑOS NEMA, SE PUEDE APRECIAR EL RELEVADOR ING. MEC. ELECT. ISAÍAS CECILIO VENTURA NAVA. VERACRUZ, VER. Enero de 2008.
  • 49.
    CURSO DE CONTROLDE MOTORES ELÉCTRICOS INDUSTRIALES. MANUAL TÉCNICO. 49 TÉRMICO DE SOBRECAREGA CON TRES ELEMENTOS TÉRMICOS DEL TIPO ALEACIÓN EUTÉCTICA. PROTECCIÓN DE MOTORES ELÉCTRICOS POR MEDIO DE RELEVADORES TERMICOS DE SOBRECARGA. RECOPILACIÓN Y REDACCIÓN: ING. ISAÍAS CECILIO VENTURA NAVA. INSTRUCTOR Cedula Profesional :654329. Reg. C.I.M.E.: 4482. Reg. S.T.P.S. VENI-5511-22-4C8-005. Reg. CO.NO.CER. C22666 0304102. El N.E.C. National Electrical Code (Código Nacional Eléctrico de los Estados Unidos), así como la N.O.M.-001-SEDE-1999 (Norma Oficial Mexicana 001 Secretaría de Energía 1999 de México), cada uno en su artículo 430-32-a-1 definen los límites de la capacidad permitida de los elementos térmicos de sobrecarga o protección térmica de sobrecarga para motores eléctricos. Artículo: 430-32-a-1. Un dispositivo de sobrecarga separado que responde a la corriente del motor, este dispositivo deberá seleccionarse o calibrarse para disparo, a no más que los siguientes porcentajes del valor de la corriente de plena carga marcada en la placa de datos del motor eléctrico. Motores marcados con un factor de servicio no menor que 1.15 (es decir F.S.=1.15 o mayor) F.S.≥1.15 ---------------------------------------------------------125% ING. MEC. ELECT. ISAÍAS CECILIO VENTURA NAVA. VERACRUZ, VER. Enero de 2008.
  • 50.
    CURSO DE CONTROLDE MOTORES ELÉCTRICOS INDUSTRIALES. MANUAL TÉCNICO. 50 Motores marcados con un aumento de temperatura no sobrepase los 40o C (es decir cuando el incremento de temperatura no pueda ser determinado en un máximo de 40o C) -------------------------------------------------------------------------125% Todos los demás motores, es decir todos los motores T.C.C.V.E. (totalmente cerrados con ventilación exterior), con aislamiento clase B, que tienen un F.S.=1.00, F.S.<1.15, motores marcados con una elevación de temperatura mayor de 40o C. ---------------------------------------------------------------------------115% TEMPERATURAS MÁXIMAS DE LOS AISLAMIENTOS DE MOTORES. Clase “B” es de 130 o C. Clase “F” es de 155 o C. Clase “H” es de 180 o C. Ejercicios para impartir en clase: Problema No.1 Se tiene un motor eléctrico de inducción tipo rotor jaula de ardilla, con los siguientes datos de placa: Marca SIEMENS, armazón Nema 286T, 30H.P., 4 polos, 1,800 r.p.m. (velocidad síncrona), 1,765 r.p.m. (velocidad asíncrona), 440 volts c.a., 40 oC ambiente, diseño NEMA B, 37 Amperes, l.c.r.b.=G, eficiencia=93.0%. F.P.= cosØ=0.86, conexión: delta, tipo de carcasa t.c.c.v.e. Este motor operará desde su arranque sin frenado y sin pulsación. (véase catálogo de motores eléctricos SIEMENS, año 2001, página 8). a). Determinar y seleccionar el tamaño NEMA de su arrancador. 30 H.P. 440 Volts. 37 Amperes. Respuesta: TAMAÑO NEMA 3. b). Determinar el ajuste del valor de su protección térmica de sobrecarga. (O.L.). Nota importante: Nos especifica el catálogo un F.S.=1.0, su carcasa t.c.c.v.e., así como un aislamiento clase B. (Véase el mismo catálogo en su página 5). ING. MEC. ELECT. ISAÍAS CECILIO VENTURA NAVA. VERACRUZ, VER. Enero de 2008.
  • 51.
    CURSO DE CONTROLDE MOTORES ELÉCTRICOS INDUSTRIALES. MANUAL TÉCNICO. 51 Por lo tanto el % es 115. I Protec. Térm.= I plena carga X 115% I Protec. Térm.= 37 A. X 115% I Protec. Térm.= 37 A. X 1.15 I Protec. Térm.= 42.55 A. Problema No.2 Se tiene un motor eléctrico de inducción tipo rotor jaula de ardilla, con los siguientes datos de placa: Marca SIEMENS, 20 H.P., 4 polos, 1,750 R.P.M., armazón NEMA 256T, tensión: 220V/440V, 56A/28A, 60 Hz., conexión: YY/Y, aislamiento clase F, F.S.=1.15, (Véase catálogo de motores eléctricos SIEMENS, 1993, página ¼), ventilación exterior. Este motor operará con un trabajo sin frenado y sin pulsación. a). Determinar el tamaño NEMA de su arrancador. 20 H.P. 220 Volts. 56 Amperes. Respuesta: TAMAÑO NEMA 3. b) Determinar el ajuste del valor de su protección térmica de sobrecarga O.L., si el motor se encuentra conectado a un circuito derivado de 220 Volts. Nota importante: El catálogo nos especifica un F.S.=1.15, así como una clase de aislamiento F. Por lo tanto el % es 125. ING. MEC. ELECT. ISAÍAS CECILIO VENTURA NAVA. VERACRUZ, VER. Enero de 2008.
  • 52.
    CURSO DE CONTROLDE MOTORES ELÉCTRICOS INDUSTRIALES. MANUAL TÉCNICO. 52 I Protec. Térm.= I plena carga X 125% I Protec. Térm.= 56 A. X 125% I Protec. Térm.= 56 A. X 1.25 I Protec. Térm.= 70.0 A. Problema No.3 Se tiene un motor eléctrico de inducción tipo rotor jaula de ardilla, con los siguientes datos de placa: Marca SIEMENS, 75 H.P., 4 polos, 1,770 R.P.M., armazón NEMA 365T, conexión: ∆∆/∆, aislamiento clase B, F.S.= 1.0, 220V/440V, 182A/91A, 60Hz., tipo de carcasa T.C.C.V.E. (Véase catálogo de motores eléctricos SIEMENS 1993, página ¼). Este motor se conectará a un circuito derivado trifásico de 440 V, C.A., así mismo operará con trabajo sin frenado y sin pulsación. a). Determinar el tamaño NEMA de su arrancador. 75 H.P. 440 V. 91 A. Respuesta: TAMAÑO NEMA 4. b) Determinar el ajuste del valor de su protección térmica de sobrecarga O.L., si el motor se encuentra conectado a un circuito derivado de 440 Volts. Nota importante. El catálogo nos especifica un F.S.=1.0, un aislamiento clase B, un tipo de carcasa T.C.C.V.E. Por lo tanto el % es 115. ING. MEC. ELECT. ISAÍAS CECILIO VENTURA NAVA. VERACRUZ, VER. Enero de 2008.
  • 53.
    CURSO DE CONTROLDE MOTORES ELÉCTRICOS INDUSTRIALES. MANUAL TÉCNICO. 53 I Protec. Térm.= I plena carga X 115% I Protec. Térm.= 91 A. X 115% I Protec. Térm.= 91 A. X 1.15 I Protec. Térm.= 104.65 A. 9. CIRCUITOS DE CONTROL EN SECUENCIA. Existe un control de arranque en secuencia cuando los arrancadores de los motores se conectan en tal forma que uno no puede arrancar hasta que se energiza el otro. Tal como ocurre en los sistemas de bandas transportadoras de materiales a granel en los cuales es necesario que las bandas vayan arrancando un después de otra, es decir deben arrancar en una determinada secuencia; otro caso de aplicación de este tipo de control es cuando una máquina debe tener funcionando primeramente un equipo auxiliar, tal como el de la lubricación a alta presión y bombas hidráulicas, antes que la propia máquina pueda accionarse con seguridad. Control automático de secuencia. ING. MEC. ELECT. ISAÍAS CECILIO VENTURA NAVA. VERACRUZ, VER. Enero de 2008.
  • 54.
    CURSO DE CONTROLDE MOTORES ELÉCTRICOS INDUSTRIALES. MANUAL TÉCNICO. 54 Control a tres hilos para el arranque en secuencia de tres motores eléctricos. Al oprimir el botón n. a. de “Arrancar” se energiza la bobina M1, esta al energizar cierra su contacto n. a. auxiliar de retención conectado en paralelo con el botón de “Arrancar” y también cierra su contacto n. a. pemisivo M1 el cual energiza a la bobina M2, esta bobina al haber energizado cierra su contacto n. a. permisivo M2 el cual energiza la bobina M3. CONTROL A TRES HILOS CON UNA ESTACIÓN DE BOTONES ARRANCANDO Y CONTROLANDO MÁS DE UN ARRANCADOR. Una sobrecarga mantenida sobre cualquiera de los motores abrirá el circuito de los tres motores. Cuando se arranca la bomba de aceite lubricante (M1), al oprimirse el botón de “Arrancar”, debe bombear la presión para cerrar el interruptor n. a. de presión antes que el motor principal de impulsión (M2) puede arrancar. El interruptor de presión n. a al cerrarse también energiza un relevador de retardo de tiempo (timer TR). Después de un retardo de tiempo previamente ajustado, el contacto n. a. TR se cerrará y energizará la bobina del arrancador del motor de alimentación (M3). ING. MEC. ELECT. ISAÍAS CECILIO VENTURA NAVA. VERACRUZ, VER. Enero de 2008.
  • 55.
    CURSO DE CONTROLDE MOTORES ELÉCTRICOS INDUSTRIALES. MANUAL TÉCNICO. 55 ING. MEC. ELECT. ISAÍAS CECILIO VENTURA NAVA. VERACRUZ, VER. Enero de 2008.
  • 56.
    CURSO DE CONTROLDE MOTORES ELÉCTRICOS INDUSTRIALES. MANUAL TÉCNICO. 56 PRACTICA #3 CIRCUTO DE CONTROL DE ARRANQUE EN SECUENCIA CON RETARDO DE TIEMPO POR MEDIO DE TIMERS) DE SEIS MOTORES DE INDUCCION. PARO LOCAL ANQUE LOCAL X1 O.L X2 95 96 2 1 3 4 A2 A1 M1 M1 13 14 RT1 2 7 X1 X2 95 O.L. 1 RT1 3 96 A2 A1 M2 N.O. C.T RT2 2 7 L1 O.L. N RT2 1 3 M3 N.O . C.T. RT3 N L1 O.L. RT3 M4 N.O . C.T. RT4 N L1 RT4 O.L. M5 C.T. N.O . RT5 LI N RT5 O.L.1 O.L.3 M6 N.O . C.T. 10" ING. MEC. ELECT. ISAÍAS CECILIO VENTURA NAVA. VERACRUZ, VER. Enero de 2008.
  • 57.
    CURSO DE CONTROLDE MOTORES ELÉCTRICOS INDUSTRIALES. MANUAL TÉCNICO. 57 10. CIRCUITOS DE CONTROL DE FRENADO DE MOTORES ELÉCTRICOS. Información relacionada Con la distribución y utilización crecientes de la electricidad, se han desarrollado motores más potentes que funcionan a velocidades mayores, y se ha hecho necesario proporcionar un medio para parar las transmisiones electromecánicas con más rapidez de lo que se puede hacer desconectando, simplemente la energía suministrada al motor. Existen procesos industriales donde se requiere que determinadas equipos y máquinas accionadas por motores se detengan gradualmente o inmediatamente como el caso de los tornos industriales, las grúas viajeras, los malacates de grúas, etc. Cuando las máquinas individuales de la actualidad requieren uno o más factores, control más preciso y menor tiempo de espera para que las máquinas queden en reposo, la necesidad de proporcionar el medio para parar (frenar) las transmisiones motrices se hace aún mayor. Los frenos eléctricos se han utilizado en la industria desde el principio del siglo. Estos frenos también llamados frenos magnéticos y de fricción, generalmente consisten en dos superficies o zapatas de fricción, aplicadas a una rueda montada en la flecha del motor. Las zapatas proveen la acción de freno mediante la tensión de un resorte y se liberan por medio de un mecanismo de bobina solenoide. Normalmente la bobina es conectada en paralelo con dos de las terminales del motor, de tal forma que al energizarse el devanado del motor se energiza también la bobina del freno (abriendo las zapatas) y cuando se desenergiza el devanado del motor se desenergiza también la bobina del freno (cerrándose las zapatas) frenándose al motor. El freno electromagnético de zapatas se mantiene en posición libre por medio de un electroimán, durante el tiempo que la bobina se encuentra energizada, se aplica instantáneamente si se interrumpe la energía por la acción de un dispositivo piloto o una falla en el suministro de la energía, a fin de proporcionar ING. MEC. ELECT. ISAÍAS CECILIO VENTURA NAVA. VERACRUZ, VER. Enero de 2008.
  • 58.
    CURSO DE CONTROLDE MOTORES ELÉCTRICOS INDUSTRIALES. MANUAL TÉCNICO. 58 una parada positiva y rápida. Las puntas de la bobina del freno electromagnético para corriente alterna se conectan, normalmente, directamente a las terminales del motor eléctrico. Si se tratara de un sistema de arranque a tensión reducida o voltaje reducido, la bobina del freno se debe conectar para que reciba todo el voltaje. Si se dispone de una acción suave de frenado que la hace particularmente adaptable a las cargas con inercia alta. Con su capacidad para aplicar y retirar suavemente la presión del freno en cualquier dirección, algunos frenos magnéticos están especialmente adaptados para aplicarse en grúas, montacargas, elevadores de carga y de personal, así como en otro tipo de maquinaria en que es deseable limitar el choque del freno, este tipo de freno también es llamado servofreno. Esta clase de freno se muestra en la siguiente figura: UNA DE LAS APLICACIONES DE ESTOS SERVOFRENOS ES EN EL FRENADO SUAVE DE LOS MALACATES EN EL FRENADO DE LA TRANSMISIÓN ELECTROMECÁNICA DEL “CARRO” Y DE LA TRANSMISIÓN ELECTROMECÁNICA DEL “PUENTE” DE LAS GRÚAS VIAJERAS DE USO INDUSTRIAL. ING. MEC. ELECT. ISAÍAS CECILIO VENTURA NAVA. VERACRUZ, VER. Enero de 2008.
  • 59.
    CURSO DE CONTROLDE MOTORES ELÉCTRICOS INDUSTRIALES. MANUAL TÉCNICO. 59 FRENOS DE DISCO MAGNÉTICO. Loa frenos de disco se pueden instalar casi en cualquier parte donde se pueda utilizar una zapata y, y además, se pueden utilizar en los casos en que una zapata no es apropiada por razones de apariencia y espacio. Los frenos de disco magnético encuentran aplicación en máquinas herramientas, grúas, elevadores, transportadores, máquinas impresoras, aserraderos, y otras instalaciones. La operación del control de los frenos de disco es la misma que la de los tipos de zapata (los ajustes son muy semejantes) respecto al torque y al uso. Un freno de disco es una unidad cerrada que se atornilla directamente al extremo del motor, que actúa en la flecha del mismo. La acción de freno consiste en la liberación de un solenoide y la presión de un resorte aplicada sobre los lados de un disco o discos. MOTOR EQUIPADO CON FRENO. ING. MEC. ELECT. ISAÍAS CECILIO VENTURA NAVA. VERACRUZ, VER. Enero de 2008.
  • 60.
    CURSO DE CONTROLDE MOTORES ELÉCTRICOS INDUSTRIALES. MANUAL TÉCNICO. 60 ING. MEC. ELECT. ISAÍAS CECILIO VENTURA NAVA. VERACRUZ, VER. Enero de 2008.
  • 61.
    CURSO DE CONTROLDE MOTORES ELÉCTRICOS INDUSTRIALES. MANUAL TÉCNICO. 61 FRENO DINÁMICO. Un motor eléctrico de inducción de c. a. se puede detener muy rápidamente mediante el principio del frenado dinámico si, durante su funcionamiento, se sustituye la alimentación de energía del embobinado del estator con corriente alterna, por alimentación con corriente continua. Entonces se desarrolla una serie de campos magnéticos estacionarios, en un número igual al de los que existen en el campo giratorio normal y el campo de éstos queda cortado por los conductores del rotor. En la figura anterior aparece el diagrama de un circuito para un motor de inducción tipo rotor jaula de ardilla conectado a un arrancador a plena tensión, dispuesto para el frenado dinámico. Nótese bien que cuando el motor se pone en marcha, en el circuito de la bobina de frenado dinámico se abre un contacto posterior adicional del botón de ARRANQUE, lo cual constituye una garantía suplementaria de que no se aplicarán a la vez al embobinado del estator del motor la C. C. y la C. A. Cuando se efectúa un arranque normal oprimiendo el botón de ARRANQUE se abre el contacto de enclavamiento N.C. M, y se cierra el contacto N.A. TR T.O.. De esta forma se energiza el contactor principal M, y el contactor del frenado dinámico queda listo para una parada rápida. Cuando se oprime el botón N.C. de PARO y se desenergizan el contactor M y el relevador de tiempo TR, se energiza el contactor DB a través del contacto TR de apertura diferida y del contacto M (cerrado). A la vez se abre un contacto N.C. DB, con el objeto de hacer doblemente seguro que en aquel momento no se aplicará la C.A. al embobinado del estator. El motor frena entonces dinámicamente, y, una vez anulada por completo la velocidad, se abre el contacto TR-T.O. Una aplicación del freno dinámico la tenemos en la operación de descenso en un montacargas o en una grúa, accionados por un motor de rotor devanado. ING. MEC. ELECT. ISAÍAS CECILIO VENTURA NAVA. VERACRUZ, VER. Enero de 2008.
  • 62.
    CURSO DE CONTROLDE MOTORES ELÉCTRICOS INDUSTRIALES. MANUAL TÉCNICO. 62 11. CIRCUITOS DE CONTROL DE ARRANCADORES REVERSIBLES, DE MOTORES TRIFÁSICOS Y DE MOTORES MONOFÁSICOS, DE C. A. Cambio de sentido de giro. A menudo se requiere cambiar el sentido de giro de determinados componentes de máquinas tales como el malacate, el “carro” y el “puente” de una grúa; también de los carros portaherramientas y de los propios tornos, así como también de los elevadores de personal y carga. Por lo anterior se requiere también de invertir el sentido de rotación de los motores eléctricos. En los motores de inducción tipo rotor jaula de ardilla de c. a., ello se hace invirtiendo la conexión de cualquiera de las dos líneas de las tres que conectan al motor. Interconectando dos contactores puede obtenerse un método electromagnético de hacer la reconexión (intercambio de dos líneas) del motor. Como se verá más adelante en el circuito de fuerza los contactos (F) del contactor de operación “adelante”, cuando están cerrados, conectan las líneas 1, 2 y 3 en las terminales del motor T1, T2 y T3 respectivamente. Todo el tiempo en que los contactos del contactor de operación “adelante” están cerrados, los contactos auxiliares mecánicos y eléctricos previene al contactor de operación “atrás” o “reversa” ser energizado. Cuando el contactor de operación “adelante” es desenergizado, el contactor de “reversa” puede ser conectado, cerrando sus contactos (R) que reconectan las líneas al motor. Nótese que operando a través de los contactos reversibles, la línea 1 es conectada a la terminal T3 del motor y la línea 3 es conectada a la terminal T1 del motor. El motor operará ahora en dirección opuesta. ING. MEC. ELECT. ISAÍAS CECILIO VENTURA NAVA. VERACRUZ, VER. Enero de 2008.
  • 63.
    CURSO DE CONTROLDE MOTORES ELÉCTRICOS INDUSTRIALES. MANUAL TÉCNICO. 63 Ya sea que opere por medio del contactor de operación “adelante” o “reversa”, los conductores de fuerza se conectan a través del relevador térmico de sobrecorriente o sobrecarga, que ofrece protección por sobrecarga al motor. Por lo tanto, un arrancador magnético reversible consiste en un arrancador y contactor con alambrado y contactos auxiliares eléctricos y dispositivo mecánico de bloqueo para prevenir que las bobinas de ambas unidades sean enerizadas al mismo tiempo. Interconexión por medio de contactos auxiliares. La interconexión se obtiene por medio de contactos auxiliares normalmente cerrados, en los contactores de marcha hacia delante y de reversa en un arrancador reversible Cuando el motor funciona hacia delante, se abre el contacto N. C. (F) del contactor para marcha hacia delante, que impide que el contactor de reversa se energice y cierre. La misma operación ocurre si el motor funciona en reversa. La terminología de la interconexión también se utiliza, generalmente, al referirse a los controladores para motor y estaciones de control de botones que se interconectan en operaciones de control. ING. MEC. ELECT. ISAÍAS CECILIO VENTURA NAVA. VERACRUZ, VER. Enero de 2008.
  • 64.
    CURSO DE CONTROLDE MOTORES ELÉCTRICOS INDUSTRIALES. MANUAL TÉCNICO. 64 El arrancador reversible tiene aplicación en las transmisiones electromecánicas del chuck y el portaherramienta de los tornos industriales. Control a tres hilos del arrancador reversible. El control a tres hilos de un arrancador reversible puede ser realizado por una estación de botones “adelante-atrás-parar” como se indica en el anterior diagrama. Los interruptores de límite pueden ser adicionados para parar el motor en un determinado punto límite de cualquier dirección de rotación. El puente 6-3 y el puente 7-5 debe cada uno ser retirados. Este es el caso de aplicación del malacate (gancho) de una grúa viajera, en que un interruptor de límite es el de “corte” de subida y otro interruptor de límite es el de “corte” de bajada. ING. MEC. ELECT. ISAÍAS CECILIO VENTURA NAVA. VERACRUZ, VER. Enero de 2008.
  • 65.
    CURSO DE CONTROLDE MOTORES ELÉCTRICOS INDUSTRIALES. MANUAL TÉCNICO. 65 El diagrama anterior muestra el circuito de control a tres hilos de un arrancador reversible con lámparas piloto para indicar el sentido de rotación del motor: “adelante” o hacia “atrás” (en reversa). Las lámparas piloto pueden estar conectadas en paralelo con las bobinas de los contactores “Adelante-Atrás” para indicar cual contactor está energizado y de este modo saber cual es la dirección o sentido de rotación del motor. De manera específica tratándose de una determinada máquina podrá leerse en el tablero de luces indicadoras “avanzar” – “retroceder” o como en el caso del malacate de una grúa “subir” – “bajar”. El diagrama anterior muestra el circuito de control a tres hilos de un arrancador reversible con estaciones de botones múltiples. Más de una estación de botones “Adelante-Atrás-Parar” puede ser requerida y puede ser conectada en la forma mostrada en este diagrama. ING. MEC. ELECT. ISAÍAS CECILIO VENTURA NAVA. VERACRUZ, VER. Enero de 2008.
  • 66.
    CURSO DE CONTROLDE MOTORES ELÉCTRICOS INDUSTRIALES. MANUAL TÉCNICO. 66 El diagrama anterior muestra el circuito de control de un arrancador reversible con pulsación sostenida y pulsación momentánea utilizando un relevador de control auxiliar. Este esquema de control permite la pulsación del motor en cualquiera de sus dos sentidos de giro ya sea que el motor esté en reposo ó en rotación en cualquier dirección. Oprimiendo el botón “arrancar-adelante” ó “arrancar-atrás” se energiza la correspondiente bobina del arrancador la cual cierra el circuito de control del relevador. El relevador cierra y completa el sello del circuito de sostén alrededor del botón de arrancar. Por lo tanto el relevador (CR) queda energizado manteniendo energizado el contactor “adelante” ó “atrás”. Al oprimir cualquier botón de pulsar, este desenergizará el relevador abriendo el contactor cerrado. La presión mayor del botón de pulsar permite la pulsación en la dirección deseada. ARRANCADOR REVERSIBLE, OBSERVESE QUE ENTRE LOS DOS CONTACTORES (F y R) SE ENCUENTRA EL BLOQUEO MECÁNICO QUE IMPIDE QUE AMBOS CONTACTORES CIERREN AL MISMO TIEMPO. ING. MEC. ELECT. ISAÍAS CECILIO VENTURA NAVA. VERACRUZ, VER. Enero de 2008.
  • 67.
    CURSO DE CONTROLDE MOTORES ELÉCTRICOS INDUSTRIALES. MANUAL TÉCNICO. 67 EL DIAGRAMA ANTERIOR MUESTRA EL CIRCUITO DE FUERZA Y EL CIRCUITO DE CONTROL DEL ARRANCADOR REVERSIBLE, MARCA SIEMENS. ING. MEC. ELECT. ISAÍAS CECILIO VENTURA NAVA. VERACRUZ, VER. Enero de 2008.
  • 68.
    CURSO DE CONTROLDE MOTORES ELÉCTRICOS INDUSTRIALES. MANUAL TÉCNICO. 68 ING. MEC. ELECT. ISAÍAS CECILIO VENTURA NAVA. VERACRUZ, VER. Enero de 2008.
  • 69.
    CURSO DE CONTROLDE MOTORES ELÉCTRICOS INDUSTRIALES. MANUAL TÉCNICO. 69 ARRANCADORES A TENSIÓN PLENA REVERSIBLES PARA MOTORES DE INDUCCIÓN TIPO ROTOR JAULA DE ARDILLA MONOFÁSICOS. Ya hemos estudiado anteriormente que para cambiarle la rotación a un motor de inducción trifásico es necesario intercambiar dos de sus tres terminales con respecto a las líneas de alimentación. Para invertirle el sentido de giro o rotación a un motor de inducción tipo rotor jaula de ardilla monofásico de c. a. es necesario cambiarle la dirección del flujo de la corriente eléctrica en el devanado de arranque con respecto al devanado principal o devanado de trabajo, o bien cambiarle la dirección del flujo de la corriente eléctrica en el devanado principal o devanado de trabajo con respecto al devanado de arranque. El diagrama anterior nos muestra el circuito de control y circuito de fuerza de un arrancador reversible de un motor de inducción tipo rotor jaula de ardilla monofásico de c. a. de fase dividida. Se han utilizado dos contactores (F y R) con cuatro contactos N. A. y un contacto N. C., cada uno; tres contactos N. A. de cada contactor están alambrados en el circuito de alimentación del motor, un contacto N. A., así como un contacto N. C. están alambrados en el circuito de control. El cambio de la dirección del flujo de la corriente eléctrica, se efectúa en el devanado principal o devanado de trabajo o marcha con respecto al devanado de arranque. ING. MEC. ELECT. ISAÍAS CECILIO VENTURA NAVA. VERACRUZ, VER. Enero de 2008.
  • 70.
    CURSO DE CONTROLDE MOTORES ELÉCTRICOS INDUSTRIALES. MANUAL TÉCNICO. 70 12. ARRANCADORES A TENSIÓN REDUCIDA. Información relacionada Existen varios factores que se deben de considerar respecto al equipo de arranque para una instalación electromecánica impulsora accionada por un motor eléctrico de inducción tipo rotor jaula de ardilla. Los más importantes son aquellos Los más importantes de aquéllos son: 1. Los requisitos de torque (par mecánico) y arranque de la carga. 2. Las características del motor que se ajustarán más a estos requisitos. 3. La fuente de energía y el efecto que la corriente de arranque del motor tendrá en el voltaje de línea. 4. El efecto del torque (par mecánico) de arranque del motor en la carga impulsada. Los motores de inducción tipo rotor jaula de ardilla, a causa de su sencillez, fortaleza y confiabilidad, prácticamente se han convertido en el tipo estándar aceptado para las aplicaciones de corriente alterna como motor para toda clase de propósitos, para velocidad constante. Año tras año se han empleado y aplicado en número siempre crecientes, en capacidades más y más grandes, y para servicios cada vez más diversos. En algunos casos funcionan alimentados ING. MEC. ELECT. ISAÍAS CECILIO VENTURA NAVA. VERACRUZ, VER. Enero de 2008.
  • 71.
    CURSO DE CONTROLDE MOTORES ELÉCTRICOS INDUSTRIALES. MANUAL TÉCNICO. 71 de líneas de energía de sistemas de generación y distribución industriales (ejemplo los Ingenios azucareros, las refinerías de PEMEX, etc.); en otros casos son alimentados de sistemas de distribución de energía eléctrica, altamente desarrollados (ejemplo la Comisión Federal de Electricidad y la Compañía de Luz y Fuerza). Al extenderse su uso, se han hecho varias modificaciones en el diseño de los motores en sí, de manera que, en la actualidad, se puede obtener varios tipos de ellos. Como un resultado se han desarrollado diversas clases de equipos de control y métodos de arranque. SISTEMAS DE ARRANQUE APLICABLES AL MOTOR DE INDUCCIÓN TIPO ROTOR JAULA DE ARDILLA DE C. A. El problema de arranque del motor se refiere a las limitaciones que se presentan debidas a la capacidad de la fuente de alimentación de energía, tales como caídas de tensión permisibles en el sistema al aplicar la corriente de arranque del motor y la capacidad momentánea en KVA que se requiere para este mismo objetivo. ARRANQUE DEL MOTOR A TRAVÉS DE LA LÍNEA O ARRANQUE A TENSIÓN PLENA. Desde luego el sistema más económico para arrancar un motor es a plena tensión conectándolo a través de un arrancador apropiado, directamente a la línea de alimentación. ING. MEC. ELECT. ISAÍAS CECILIO VENTURA NAVA. VERACRUZ, VER. Enero de 2008.
  • 72.
    CURSO DE CONTROLDE MOTORES ELÉCTRICOS INDUSTRIALES. MANUAL TÉCNICO. 72 Las ventajas de este sistema, además de la economía ya mencionada, es que el motor desarrollará sus plenos pares tanto de arranque como máximo o de desenganche; por lo cual, la carga se arrancará y se acelerará en forma rápida y segura. Por otro lado las desventajas de este sistema de arranque también son múltiples y se refieren al hecho de que un motor de inducción toma entre cinco y seis veces el valor de la corriente de plena carga al ser arrancado a plena tensión. Esta fuerte demanda de energía y de corriente, aunque momentáneamente, puede ser indeseable por la elevada caída de tensión que se produce en las líneas de alimentación, causando parpadeo en las luces o disturbios en equipo sensible a las variaciones de voltaje. También puede ser objetable desde el punto de vista de las limitaciones de demanda en KVA que establece la empresa suministradora de energía eléctrica (C. F. E. o C. L. y F.), o bien la propia subestación. Otro aspecto indeseable puede constituirlo la carga mecánica misma, que requiera una aceleración paulatina, amortiguada y suave. Por lo general, el arranque directo sobre la línea (arranque a tensión plena) se puede efectuar hasta 50 H. P. en 220 Volts y hasta 100 H. P. en 440 Volts. Arriba de estos límites habrá que utilizar algún sistema de arranque a tensión ó voltaje reducido. Localmente en la Ciudad de México D. F. la Compañía de Luz y Fuerza limita estos valores a 7.5 H. P. en 220 Volts y 15 H. P. en 440 Volts, esto es para mantener una buena regulación voltaje. Existen varios sistemas de arranque a tensión reducida que pueden usarse, pero generalmente sólo uno de ellos producirá resultados deseados en la forma más económica posible. Vamos a describir a continuación cuáles son los principios de operación y las aplicaciones de estos distintos arrancadores. ING. MEC. ELECT. ISAÍAS CECILIO VENTURA NAVA. VERACRUZ, VER. Enero de 2008.
  • 73.
    CURSO DE CONTROLDE MOTORES ELÉCTRICOS INDUSTRIALES. MANUAL TÉCNICO. 73 Métodos típicos de arranque. Entre los métodos más comunes para arrancar motores de inducción trifásicos tipo rotor jaula de ardilla, se encuentran los siguientes: Arranque a tensión plena o voltaje pleno, utilizando un interruptor de arranque manual o automático, para conectar el motor directamente a través de la línea de alimentación. Arranque por resistencias primarias, que utiliza resistencias conectadas en serie con las terminales del motor, para reducir la corriente de arranque. Arranque por impedancias o reactancias, cuando se utilizan reactores conectados en serie con las terminales del motor. Arranque por Autotransformador, con sistema automático de interrupción entre las derivaciones del autotransformador, para proporcionar un arranque a tensión voltaje reducido. Arranque por devanado bipartido o devanado parcial, cuando los devanados del estator del motor están formados por dos o más circuitos, con cada uno de ellos conectado sucesivamente a la línea de alimentación en el arranque y en paralelo para la operación normal. Arranque en estrella-delta, en los casos en que el estator del motor se conecta en estrella para el arranque y en delta para la marcha. ING. MEC. ELECT. ISAÍAS CECILIO VENTURA NAVA. VERACRUZ, VER. Enero de 2008.
  • 74.
    CURSO DE CONTROLDE MOTORES ELÉCTRICOS INDUSTRIALES. MANUAL TÉCNICO. 74 CURVAS PAR – VELOCIDAD. ING. MEC. ELECT. ISAÍAS CECILIO VENTURA NAVA. VERACRUZ, VER. Enero de 2008.
  • 75.
    CURSO DE CONTROLDE MOTORES ELÉCTRICOS INDUSTRIALES. MANUAL TÉCNICO. 75 ARRANQUE A TENSIÓN REDUCIDA POR MEDIO DE RESISTENCIAS. Estos arrancadores se utilizan poco porque no tienen la eficiencia, ni la flexibilidad de otros sistemas. Generalmente se construyen para reducir el voltaje aplicado al motor al 80% de su valor de línea, con lo cual la corriente de arranque se reduce en la misma proporción y el par mecánico de arranque se reduce al 64 % de su valor a plena tensión. Esto se logra conectando momentáneamente las resistencias de arranque en serie con los devanados del motor. El ciclo de arranque es de transición cerrada. Se aplican para arrancar maquinaria delicada como maquinaria textil, escaleras eléctricas y bandas transportadoras que tengan que arrancar suavemente. DIAGRAMA LINEAL DEL ARRANCADOR DE RESISTENCIAS PRIMARIAS. ING. MEC. ELECT. ISAÍAS CECILIO VENTURA NAVA. VERACRUZ, VER. Enero de 2008.
  • 76.
    CURSO DE CONTROLDE MOTORES ELÉCTRICOS INDUSTRIALES. MANUAL TÉCNICO. 76 DIAGRAMA ESQUEMATICO DEL ARRANCADOR A TENSIÓN REDUCIDA POR RESISTENCIAS PRIMARIAS. ING. MEC. ELECT. ISAÍAS CECILIO VENTURA NAVA. VERACRUZ, VER. Enero de 2008.
  • 77.
    CURSO DE CONTROLDE MOTORES ELÉCTRICOS INDUSTRIALES. MANUAL TÉCNICO. 77 ARRANQUE A TENSIÓN REDUCIDA POR MEDIO DE AUTOTRANSFORMADOR. Este es uno de los métodos más comúnmente usados para arrancar a tensión reducida o voltaje reducido debido a su economía, eficiencia y flexibilidad para ajustar al voltaje de arranque deseado. Toda la energía aplicada se transmite al motor, excepto las pérdidas del autotransformador que son pequeñas, por lo que la carga se acelera suave y en forma segura. Antes de continuar es importante hacer notar lo siguiente: Un voltaje reducido produce corriente reducida y par mecánico o torque reducido también: A cualquier velocidad, la reducción de corriente es proporcional a la reducción del voltaje. El porcentaje de reducción del par mecánico o torque es proporcional al cuadrado de la reducción del voltaje, así, ½ del voltaje produce ¼ del par mecánico, 2/3 del voltaje producen 4/9 del par mecánico, etc. Las derivaciones en el autotransformador permiten el ajuste de la corriente y el par mecánico de arranque o torque de arranque, de acuerdo con las necesidades de la mayoría de las aplicaciones. Las características que producen las tres derivaciones de voltaje comúnmente usadas son como sigue: Derivación. Par de Arranque. Corriente de (% del par mecánico arranque en la línea. a plena tensión) (% de la misma a plena tensión) 50% 25 28 65% 42 45 85% 64 67 Como puede apreciarse del cuadro anterior, tanto la corriente como el par mecánico o torque varían en este caso el proporción inversa al cuadrado del voltaje. La corriente aumenta ligeramente sobre la proporción indicada debido a la corriente de magnetización del autotransformador. Estos arrancadores se construyen para operación automática con transición cerrada en capacidades hasta de 100 H. P. en 440 Volts. La ventaja de la transición cerrada, es que la aplicación de la tensión es suave y continua desde el valor reducido hasta el pleno voltaje. Como el motor no queda momentáneamente desconectado de la línea, no hay interrupción de la corriente de línea que podría causar un segundo transitorio de corriente durante la transición. Los arrancadores a tensión reducida por el método de autotransformador se utilizan para arrancar cargas mecánicas pesadas, tales como: compresores, bombas, molinos de bolas y de martillos, molinos de hule, centrifugas de la industria azucarera. ING. MEC. ELECT. ISAÍAS CECILIO VENTURA NAVA. VERACRUZ, VER. Enero de 2008.
  • 78.
    CURSO DE CONTROLDE MOTORES ELÉCTRICOS INDUSTRIALES. MANUAL TÉCNICO. 78 Diagrama elemental del circuito de control y del circuito de fuerza del arrancador a tensión reducida por el método de autotransformador. Autotransformador en conexión delta abierta. ING. MEC. ELECT. ISAÍAS CECILIO VENTURA NAVA. VERACRUZ, VER. Enero de 2008.
  • 79.
    CURSO DE CONTROLDE MOTORES ELÉCTRICOS INDUSTRIALES. MANUAL TÉCNICO. 79 Arrancador magnético a tensión reducida por el método de autotransformador, marca Square D. Autotransformador en conexión delta abierta. ING. MEC. ELECT. ISAÍAS CECILIO VENTURA NAVA. VERACRUZ, VER. Enero de 2008.
  • 80.
    CURSO DE CONTROLDE MOTORES ELÉCTRICOS INDUSTRIALES. MANUAL TÉCNICO. 80 Diagrama de los circuitos de fuerza y de control del arrancador a tensión reducida por el método del autotransformador. Autotransformador en conexión estrella. Núcleo de hierro, bobinas y derivaciones (taps) de un autotransformador. ING. MEC. ELECT. ISAÍAS CECILIO VENTURA NAVA. VERACRUZ, VER. Enero de 2008.
  • 81.
    CURSO DE CONTROLDE MOTORES ELÉCTRICOS INDUSTRIALES. MANUAL TÉCNICO. 81 Los motores eléctricos de inducción tipo rotor jaula de ardilla de posición vertical para accionamiento de bombas centrífugas, se arrancan y ponen en marcha con arrancadores a tensión reducida por el método de autotransformador para limitar su corriente de arranque. Arrancador automático a tensión reducida por el método de autotransformador, marca SIEMENS, tipo K981. ING. MEC. ELECT. ISAÍAS CECILIO VENTURA NAVA. VERACRUZ, VER. Enero de 2008.
  • 82.
    CURSO DE CONTROLDE MOTORES ELÉCTRICOS INDUSTRIALES. MANUAL TÉCNICO. 82 ING. MEC. ELECT. ISAÍAS CECILIO VENTURA NAVA. VERACRUZ, VER. Enero de 2008.
  • 83.
    CURSO DE CONTROLDE MOTORES ELÉCTRICOS INDUSTRIALES. MANUAL TÉCNICO. 83 Diagrama del circuito de control del arrancador a tensión reducida marca SIEMENS, tipo K981. T7 Autotransformador. K2 Contactor a tensión reducida (arranque). K3 Contactor punto cúspide de la delta abierta. K1 Contactor a plena tensión (marcha). P Interruptor (contacto permanente). S1 Botón pulsante de “arrancar”. S0 Botón pulsante de “parar”. K7 Relevador de retardo de tiempo. F1 Relevador térmico de sobrecarga tipo bimetálico IEC. Q Interruptor de presión o similar. Q1 Protección contra cortocircuito (Interruptor termomagnético o interruptor de navajas fusibles). F10/F11 Fusibles de protección para el circuito de control y del vóltmetro. H0 Lámpara indicadora de sobrecarga. V Vóltmetro. ING. MEC. ELECT. ISAÍAS CECILIO VENTURA NAVA. VERACRUZ, VER. Enero de 2008.
  • 84.
    CURSO DE CONTROLDE MOTORES ELÉCTRICOS INDUSTRIALES. MANUAL TÉCNICO. 84 Diagrama del circuito de fuerza del arrancador a tensión reducida por el método de autotransformador, marca SIEMENS, tipo K981. ING. MEC. ELECT. ISAÍAS CECILIO VENTURA NAVA. VERACRUZ, VER. Enero de 2008.
  • 85.
    CURSO DE CONTROLDE MOTORES ELÉCTRICOS INDUSTRIALES. MANUAL TÉCNICO. 85 Los arrancadores a tensión reducida por el método de autoransformador SIEMENS, tipo K981, pueden también controlarse en combinación con interruptores de presión, modificando el alambrado en la siguiente forma: ING. MEC. ELECT. ISAÍAS CECILIO VENTURA NAVA. VERACRUZ, VER. Enero de 2008.
  • 86.
    CURSO DE CONTROLDE MOTORES ELÉCTRICOS INDUSTRIALES. MANUAL TÉCNICO. 86 Diagrama del circuito de fuerza y del circuito de control de un arrancador a tensión reducida por el método de autotransformador, en la marca IEM – Westinghouse. Arrancador a tensión reducida por autotransformador, Mca. Square D. MOTORES ELÉCTRICOS DE VOLTAJE DUAL, 220 V. / 440 V. Normalmente los motores eléctricos de inducción trifásicos de C. A., son embobinados en conexión estrella o en conexión delta, y vienen dispuestos para ser convertidos o cambiados para conectarse a un sistema de alimentación trifásico de 220 V. o un sistema de alimentación trifásico de 440 V. Una de estas conexiones trifásicas específicamente la conexión estrella de voltaje dual (voltaje doble) se puede preparar para habilitar un motor eléctrico con devanado bipartido (devanado dividido), quedando con dos conexiones trifásicas en estrella cada una para ser alimentada a 220 V. A continuación se presentan los diagramas de conexiones de las terminales o puntas de los devanados en conexión estrella y en conexión en delta para motores de voltaje dual (doble) de 220 V. / 440 V. ING. MEC. ELECT. ISAÍAS CECILIO VENTURA NAVA. VERACRUZ, VER. Enero de 2008.
  • 87.
    CURSO DE CONTROLDE MOTORES ELÉCTRICOS INDUSTRIALES. MANUAL TÉCNICO. 87 ING. MEC. ELECT. ISAÍAS CECILIO VENTURA NAVA. VERACRUZ, VER. Enero de 2008.
  • 88.
    CURSO DE CONTROLDE MOTORES ELÉCTRICOS INDUSTRIALES. MANUAL TÉCNICO. 88 ARRANQUE PARA MOTORES DE EMBOBINADO PARCIAL O DEVANADO BIPARTIDO. Información relacionada. Los motores de embobinado parcial son de construcción muy semejante a los normales en tipo rotor jaula de ardilla, excepto que esos motores tienen dos devanados o embobinados idénticos que se pueden conectar en secuencia a la línea de alimentación de energía, para producir corriente y torque de arranque reducidos. Como en el arranque sólo la mitad de los devanados se conecta a las líneas, el método se describe como “embobinado parcial”. Muchos (pero no todos) motores de dos voltajes 220 volts / 440 volts, son adecuados para el arranque por embobinado parcial a 220 volts. Existen dos circuitos paralelos independientes en el estator del motor de dos voltajes, conectado internamente en “estrella”, o “Y”. Los arrancadores para embobinado parcial están diseñados para usarse con motores tipo rotor jaula de ardilla que posean dos devanados separados en el estator. Los embobinados de estos motores pueden conectarse en “estrella” o en “delta”, dependiendo del diseño del motor. Estos arrancadores no son apropiados para utilizarse con motores de dos voltajes, embobinados en “delta”. Estos arrancadores proveen un sistema de arranque muy económico, cuando las necesidades de par mecánico durante el arranque pueden manejarse con el 50% del par mecánico a plena tensión. Pueden usarse con motores “estándar” diseñados para voltaje dual por ejemplo: 220 volts / 440 volts en el voltaje menor, es decir 220 volts. También pueden usarse con motores específicamente diseñados para este tipo de arranque, en cualquier otro voltaje. Cuando se usen motores “estándar” de voltaje dual, es necesario cerciorarse de que el par desarrollado durante el arranque (50%) es suficiente para acelerar la carga lo suficientemente sin producir un transiente indeseado al conectar todo el devanado a la línea, o bien un “trancazo” o golpe en la carga movida al ser ésta acelerada a pleno par. Este tipo de arrancador es muy usado para arrancar cargas ligeras como compresores descargados, bombas centrífugas, máquinas-herramientas, etc. Se construyen en capacidades “estándar” hasta de 200 H. P. en 440 Volts. ING. MEC. ELECT. ISAÍAS CECILIO VENTURA NAVA. VERACRUZ, VER. Enero de 2008.
  • 89.
    CURSO DE CONTROLDE MOTORES ELÉCTRICOS INDUSTRIALES. MANUAL TÉCNICO. 89 ING. MEC. ELECT. ISAÍAS CECILIO VENTURA NAVA. VERACRUZ, VER. Enero de 2008.
  • 90.
    CURSO DE CONTROLDE MOTORES ELÉCTRICOS INDUSTRIALES. MANUAL TÉCNICO. 90 Diagrama del los circuitos de fuerza y de control del arrancador para motores de devanado bipartido o embobinado parcial. Marca: IEM- Westinghouse. Diagrama del circuito de control del arrancador automático para motor con devanado bipartido, marca SIEMENS. ING. MEC. ELECT. ISAÍAS CECILIO VENTURA NAVA. VERACRUZ, VER. Enero de 2008.
  • 91.
    CURSO DE CONTROLDE MOTORES ELÉCTRICOS INDUSTRIALES. MANUAL TÉCNICO. 91 Diagrama del circuito de fuerza del arrancador automático para motor con devanado bipartido, marca SIEMENS. Qo = Protección contra cortocircuito interruptor ED, o fusibles. 1K1 = Contactor 3TF, primera parte del devanado. 2K1 = Contactor 3TF, segunda parte del devanado. 1F1 = Relevador de sobrecarga tipo bimetálico, protección de la primera parte del devanado. 2F1 = Relevador de sobrecarga tipo bimetálico, protección de la segunda parte del devanado. K7 = Relevador de retardo de tiempo 7PU. F18, F19 = Fusibles de protección contra corto circuito del circuito de control. S0 = Botón pulsador de “parar”. S1 = Botón pulsador de “arrancar”. ING. MEC. ELECT. ISAÍAS CECILIO VENTURA NAVA. VERACRUZ, VER. Enero de 2008.
  • 92.
    CURSO DE CONTROLDE MOTORES ELÉCTRICOS INDUSTRIALES. MANUAL TÉCNICO. 92 ARRANQUE A TENSIÓN REDUCIDA POR EL MÉTODO DE CONEXIÓN “ESTRELLA – DELTA”. Información relacionada. Probablemente ningún otro método de arranque ha merecido tanta atención tan ampliamente, en muchos años, como la antigua técnica europea en estrella – delta. Los motores en estrella – delta son de construcción similar a los normales tipo rotor jaula de ardilla, salvo que en ambos extremos de cada uno de los tres devanados se sacan hasta las terminales. Usando arrancadores que posean el número requeridos de contactos que estén correctamente alambrados, el motor se puede arreglar para arrancar en conexión estrella y después funcionar en conexión delta. El primer requisito previo de este sistema es, por supuesto, que el motor esté embobinado para funcionar con los devanados de su estator conectados en delta, y con todas las puntas de ellos instaladas en el exterior, para la adecuada que el técnico electricista efectúa en el campo. Los motores devanados en delta no son comunes en los Estados Unidos de Norteamérica, y el interés principal que han mostrado los fabricantes de unidades centrífugas grandes, para acondicionamiento de aire, es que de evalúen con prontitud sus características para propósitos de arranque. Los motores en conexión estrella – delta se utilizan, principalmente, para impulsar cargas centrífugas, tales como ventiladores, sopladores, bombas centrífugas, etc., y en aplicaciones en que se requiere un par mecánico o torque de arranque reducido. Algunas veces también se usa cuando se necesita una corriente de arranque reducida. Como la velocidad sincrónica o síncrona de un motor de inducción, tipo rotor jaula de ardilla, en estrella – delta, depende del número de polos del mismo y de la frecuencia de la línea de alimentación (ambas constantes), el motor funcionará a la misma velocidad, aproximadamente, con cualquier conexión. Si bien la oleada de corriente en el arranque y la corriente de la línea serán menores al conectarse en estrella que cuando se conectan en delta, la corriente del embobinado es menor que la de la línea cuando se conecta en delta. (La oleada de corriente en el arranque, y la corriente de la línea en la ING. MEC. ELECT. ISAÍAS CECILIO VENTURA NAVA. VERACRUZ, VER. Enero de 2008.
  • 93.
    CURSO DE CONTROLDE MOTORES ELÉCTRICOS INDUSTRIALES. MANUAL TÉCNICO. 93 conexión estrella, es un tercio de la conexión en delta, en tanto la corriente del devanado en la conexión estrella, es 1.73 veces la de la conexión en delta. Arranque con cambio de conexión estrella – delta. Si se tiene un motor que funciona normalmente con sus tres devanados conectados en delta (∆), es posible cambiar la conexión a estrella (Y) durante el arranque. Mediante este cambio de conexión, cada fase del devanado recibirá solamente el voltaje nominal dividido entre √3 (raíz cuadrada de 3), lo que equivale a efectuar el arranque reduciendo la tensión o voltaje al 57.7% de la tensión o voltaje nominal. Por otra parte, el cambio de conexión delta a conexión estrella significa que la corriente de línea será igual a la corriente de fase, lo que se traduce en una reducción total de la corriente de línea de 0.577 x 0.577 = 0.333, o sea el 33.3% de la normal. Lo anterior equivale a decir que en este tipo de arrancador tanto la corriente como el par de arranque se reducen también en forma proporcional al cuadrado de la reducción del voltaje. Esto se ilustra cuantitativamente en la figura siguiente, tomando como base un motor eléctrico de 15 H. P., 6 polos, 460 V., 60 Hz., cuya corriente de arranque a tensión nominal es de 100 A. Como puede apreciarse en la siguiente figura, el mismo número de bobinas que en la parte (a) estaban conectadas a un voltaje de 460 V quedan conectadas según la parte (b) a una tensión de 265.6 V, por lo que la corriente que en (a) era de 57.7 A en cada fase se reduce en (b) de manera proporcional al voltaje aplicado, a solo 33.3 A, y esta misma intensidad de corriente es la que debe de entregar la línea de alimentación. De este modo se reduce la corriente de línea de 100 A a 33.3 A. Ejemplo de arranque con cambio de conexión estrella – delta. Para poder emplear este sistema de arranque es necesario desde luego que el motor esté diseñado para la operación en delta (∆) y que se especifique al fabricante que el arranque será en estrella (Y); de este modo, todas las terminales del devanado deberán quedar accesibles. Debe considerarse también que el par mecánico disponible es sólo la tercera parte del par mecánico normal, y podrá no ser suficiente para no poder acelerar la carga en un tiempo razonable. Hay que indicar asimismo que la transición de una ING. MEC. ELECT. ISAÍAS CECILIO VENTURA NAVA. VERACRUZ, VER. Enero de 2008.
  • 94.
    CURSO DE CONTROLDE MOTORES ELÉCTRICOS INDUSTRIALES. MANUAL TÉCNICO. 94 conexión a otra puede provocar una corriente transitoria de gran intensidad, a menos que se agregue una reactancia en serie para limitar dicha corriente. FUNCIONAMIENTO. En el arranque por transición abierta de la siguiente figura, La transferencia automática de estrella a delta se logra mediante el uso de un dispositivo (relevador) controlador de tiempo. La operación del botón de “arrancar”, de la estación de botones, energiza el contactor (S) cuyos contactos principales conectan juntas tres de las terminales del motor (T4, T5 y T6) formando el neutro de una conexión en estrella. El contacto de control (S) N. A., del mismo contactor, energiza otro de estos (1M), al que se une el dispositivo de control de tiempo, conectando así , en estrella, el motor a la línea y manteniéndose unido mediante el contacto (1M) e iniciando el periodo de control de tiempo. Después que se desconecta el controlador de tiempo, se desconecta el primer contactor (S) cerrando por tanto, la interconexión N. C. (S) y energizando el contactor (2M) para conectar el motor en delta. Entonces el motor funciona conectado en delta. Hay un momento en que el circuito del motor se abre, entre la abertura (S) y encierre(2M) de los contactos de energía, formando lo que se conoce como “transición abierta”. ING. MEC. ELECT. ISAÍAS CECILIO VENTURA NAVA. VERACRUZ, VER. Enero de 2008.
  • 95.
    CURSO DE CONTROLDE MOTORES ELÉCTRICOS INDUSTRIALES. MANUAL TÉCNICO. 95 ARRANQUE POR TRANSICIÓN CERRADA. El diagrama de la figura siguiente muestra una modificación del diagrama de la figura anterior Utilizando resistencias a fin de mantener la continuidad hacia el motor, evitando, así, las dificultades asociadas con la forma de transición de circuito abierto. Con el arranque por transición cerrada, la transferencia de estrella a delta se hace sin desconectar el motor de la línea. Cuando la transferencia se hace en el arranque por transición abierta, el arrancador desconecta momentáneamente el motor y después vuelve a conectarlo en delta. Esta transición abierta es satisfactoria en muchos casos, pero algunas instalaciones pueden requerir el arranque por transición cerrada a fin de impedir trastornos en la línea de energía. Esto se logra agregando un contactor de tres polos y tres resistencias conectados como se muestra en el diagrama esquemático de la transición cerrada. Este contactor se energiza solamente durante la transición de estrella a delta y mantiene conectado el motor a la línea de alimentación, mediante las resistencias, durante el periodo de transición. Por tanto, se reduce la creciente oleada de corriente que resulta de la transición. Aparte de esto, la operación del arrancador de transición cerrada es similar al de transición abierta para estrella – delta. ING. MEC. ELECT. ISAÍAS CECILIO VENTURA NAVA. VERACRUZ, VER. Enero de 2008.
  • 96.
    CURSO DE CONTROLDE MOTORES ELÉCTRICOS INDUSTRIALES. MANUAL TÉCNICO. 96 Diagrama de los circuitos de control y de fuerza del arrancador a tensión reducida con transición abierta, por el método conexión estrella – delta. Marca SquareD. Arrancador conexión estrella – delta, transición cerrada. Mca. SquareD. ING. MEC. ELECT. ISAÍAS CECILIO VENTURA NAVA. VERACRUZ, VER. Enero de 2008.
  • 97.
    CURSO DE CONTROLDE MOTORES ELÉCTRICOS INDUSTRIALES. MANUAL TÉCNICO. 97 ARRANCADORES ESTRELLA – DELTA. Estos arrancadores muy usados en Europa son menos económicos que el arrancador de devanado bipartido, ya que requieren por lo menos de un contactor más de dos polos. Se usan en aquellos casos en que los requerimientos de par mecánico durante el arranque son bajos (33% del par mecánico de arranque a plena tensión), pero el periodo de aceleración es prolongado debido a la alta inercia de la carga. Se pueden usar con motores conectados en delta para operación normal y que estén provistos con seis terminales de salida (dos por cada una de las fases). Al arrancarse el motor conectado en estrella se aplica aproximadamente el 58% del voltaje de línea a los devanados y el motor toma el 33% de la corriente normal de arranque y desarrolla 33% del par de arranque a plena tensión. Una vez que el motor se ha acelerado, se reconecta en delta para operación normal. Generalmente se construyen estos arrancadores en capacidades “estándar” hasta de 150 H. P. en 440 Volts , con transición abierta. Si la transición abierta es objetable, debido a los inconvenientes ya apuntados, se puede construir este arrancador con transición cerrada, pero resulta relativamente caro por el equipo adicional requerido (un contactor de tres polos y tres resistencias de transición). En este caso, conviene analizar cuidadosamente si no es más económico usar un arrancador a tensión reducida por el método de autotransformador con transición cerrada. Diagrama de los circuitos de control y de fuerza, arrancador a tensión reducida por el método estrella-delta, transición abierta. Marca: IEM Westinghouse. ING. MEC. ELECT. ISAÍAS CECILIO VENTURA NAVA. VERACRUZ, VER. Enero de 2008.
  • 98.
    CURSO DE CONTROLDE MOTORES ELÉCTRICOS INDUSTRIALES. MANUAL TÉCNICO. 98 Diagrama de los circuitos de fuerza y de control del arrancador a tensión reducida automático en conexión estrella – delta, marca SIEMENS, tipo K987. Arrancador a tensión reducida conexión estrella – delta, SIEMENS, tipo K987. ING. MEC. ELECT. ISAÍAS CECILIO VENTURA NAVA. VERACRUZ, VER. Enero de 2008.
  • 99.
    CURSO DE CONTROLDE MOTORES ELÉCTRICOS INDUSTRIALES. MANUAL TÉCNICO. 99 13. ARRANCADORES ELECTRONICOS O DE ESTADO SÓLIDO. Información relacionada. Los arrancadores de estado sólido son los tipos más nuevos y flexibles de arrancadores de C. A. a potencia reducida. Son muy diferentes de cualquier otro tipo tradicional de arrancadores a tensión reducida, ya que: 1. No requieren de resistores, inductores o autotransformadores externos y tampoco de construcción o alambrado especial del motor. 2. No es necesario el uso de desconexión mecánica para arranque y paro. El control de las desconexiones tiene lugar en un circuito de control de baja potencia, el mantenimiento en este caso es mínimo, ya que no se tienen contactos. 3. No se requieren de enlaces mecánicos para cambiar de baja a alta potencia. Algunos modelos tienen un contactor que dejan fuera al arrancador, conectando directamente el motor a la línea. Lo desconectan hasta que el motor ha alcanzado su velocidad nominal, sin embargo no tienen capacidad para manejar altas corrientes a través del interruptor electrónico de arranque. En muchos aspectos, los arrancadores de estado sólido de C. A. son similares a los controladores de estado sólido de C. D., ya que en ambos casos se usan rectificadores de silicio controlado (SCR). La otra diferencia importante es que la mayoría de los arrancadores de estado sólido operan durante el arranque del motor (y algunas veces en el paro) únicamente, es decir, no intervienen en el control de velocidad, ya que no hay control de velocidad después de que el motor ha arrancado. Hay distintos tipos de control para el arranque de motores con arrancadores de estado sólido. Los distintos tipos de cargas arrancan mejor con un modo particular de arranque. El modo de control equivocado o un ajuste impropio puede causar una operación no satisfactoria y un daño en el motor. El control de arranque con arrancadores de estado sólido precisan que: • La corriente del motor depende del voltaje y la velocidad. • El par mecánico del motor es proporcional al cuadrado del voltaje. Si un motor se conecta directamente a la alimentación, el voltaje permanece prácticamente sin cambio, no importa qué corriente demande el motor. La corriente en este caso depende casi totalmente de la velocidad. Cuando un motor se energiza a través de un arrancador de estado sólido, el voltaje en el motor es variable, a cualquier velocidad la corriente es proporcional al voltaje. ING. MEC. ELECT. ISAÍAS CECILIO VENTURA NAVA. VERACRUZ, VER. Enero de 2008.
  • 100.
    CURSO DE CONTROLDE MOTORES ELÉCTRICOS INDUSTRIALES. MANUAL TÉCNICO. 100 El voltaje en un arrancador de estado sólido depende del ángulo de disparo en el SCR, como se muestra en la siguiente figura: Existe el llamado arranque suave, donde se requiere mayor tiempo durante el cual el motor demanda corriente reducida y produce un par reducido. Distintos arrancadores usan diferentes modos operacionales: 1. Muchos arrancadores de estado sólido controlan el arranque monitoreando y limitando la corriente al motor. Un transformador de corriente montado en una o más de las líneas de alimentación, envía una señal a los circuitos de control de tiempo del SCR. Cuando la corriente del motor alcanza el límite de corriente preajustado, el ángulo de disparo del SCR aumenta, reduciendo con esto el voltaje de salida y la corriente. ING. MEC. ELECT. ISAÍAS CECILIO VENTURA NAVA. VERACRUZ, VER. Enero de 2008.
  • 101.
    CURSO DE CONTROLDE MOTORES ELÉCTRICOS INDUSTRIALES. MANUAL TÉCNICO. 101 El límite de corriente es usualmente ajustable en el rango de 150-200% a 400-450% de la corriente a plena carga del motor. Se debe nota que el par mecánico de arranque inicial es considerablemente menor que el par mecánico a plena carga. 2. Para estar seguro que el motor arranca, algunos arrancadores de estado sólido proporcionan una rampa de corriente en el tiempo entre dos puntos de ajuste. El rango típico de tiempo es de 1 a 30 segundos. 3. Algunos arrancadores de estado sólido con corriente de rampa proporcionan un breve pulso inicial de corriente a su límite más alto. Esto permite asegurar que las cargas con alta fricción estática siempre arranquen en forma inmediata. Después del pulso, la rampa “brinca” del límite inferior. 4. Algunos arrancadores de estado sólido monitorean y controlan el voltaje del motor. En forma típica, elevan el voltaje desde cero o desde un valor inicial de paso de voltaje hasta algún porcentaje del voltaje de línea. Un voltaje reducido produce una corriente reducida y un par mecánico reducido también: A cualquier velocidad, la reducción de corriente es proporcional a la reducción del voltaje. El porcentaje de reducción del par mecánico es proporcional al cuadrado de la reducción del voltaje, así ½ del voltaje produce ¼ del par mecánico, 2/3 del voltaje producen 4/9 del par mecánico, etc. La rampa de tiempo es generalmente ajustable. Si el motor tiene que arrancar con una carga de alta inercia, la corriente debe ser alta, si la rampa es breve. Una rampa más larga da al motor más tiempo para acelerar la carga y reducir la corriente. 5. Los tipos más sofisticados de controles para arrancadores de estado sólido, usan un tacómetro para monitorear la aceleración real del motor. Por medio de circuitos de retroalimentación, se compara esta aceleración con una rampa de aceleración lineal preajustada. ING. MEC. ELECT. ISAÍAS CECILIO VENTURA NAVA. VERACRUZ, VER. Enero de 2008.
  • 102.
    CURSO DE CONTROLDE MOTORES ELÉCTRICOS INDUSTRIALES. MANUAL TÉCNICO. 102 Información básica ¿Cuál es el principio básico de un arrancador suave? Los arrancadores suaves limitan la corriente y el par mecánico de arranque. El esfuerzo mecánico así como la caída en el voltaje de línea son reducidos. El voltaje en el motor es reducido usando control de fase y se incrementa suavemente hasta el voltaje de línea en un tiempo seleccionable. El arranque y frenado suaves garantizan el mínimo esfuerzo en los dispositivos conectados y aseguran operaciones suaves. Arrancadores Suaves Los arrancadores de estado sólido son utilizados cuando se requiere un arranque suave y lento. En lugar de operarlos directamente a plena tensión, se arrancan con aumentos graduales de voltaje mediante el control del ángulo de disparo como se muestra en la siguiente figura. Los arrancadores suaves evitan los disturbios de la red eléctrica y picos de corriente así como los esfuerzos mecánicos que causan desgaste al motor y la máquina que se acciona es decir la máquina impulsada por el motor. Principio del control de fase usando elementos semiconductores para arrancadores suaves. Parada suave. Cuando la máquina es desconectada, se provoca en el motor una parada repentina con un determinado torque opuesto. Para prevenir que los objetos en una banda transportadora se caigan, por ejemplo, una parada suave es posible. Los arrancadores suaves están adaptados para instalaciones y procesos industriales, ofrecen la mejor opción garantizando arranques optimizados de motores y la perfecta funcionalidad en cualquier aplicación. ING. MEC. ELECT. ISAÍAS CECILIO VENTURA NAVA. VERACRUZ, VER. Enero de 2008.
  • 103.
    CURSO DE CONTROLDE MOTORES ELÉCTRICOS INDUSTRIALES. MANUAL TÉCNICO. 103 Características típicas de la corriente y el par mecánico o torque cuando se usan arrancadores suaves. Torque carga/motor y voltaje típico en las terminales del motor cuando el motor es arrancado con un arrancador suave. ING. MEC. ELECT. ISAÍAS CECILIO VENTURA NAVA. VERACRUZ, VER. Enero de 2008.
  • 104.
    CURSO DE CONTROLDE MOTORES ELÉCTRICOS INDUSTRIALES. MANUAL TÉCNICO. 104 Ejemplo de las características del arrancador suave SIEMENS SIKOSTART 3RW34 El arrancador SIEMENS SIKOSTART 3RW34 permite arranques y paradas controladas. Se caracteriza por su control en las tres fases y tiristores dimensionados para operación continua. Puede ser operado alternativamente usando un contactor de puenteo externo (bypass) controlado por un contactor auxiliar integrado. El arrancador SIKOSTART 3RW34 puede ser usado casi en cualquier aplicación, por ejemplo: • Ventiladores. • Bombas. • Compresores. • Bandas transportadoras. • Máquinas textiles. • Centrífugas. • Mezcladores. Para su operación, ya no se requiere de mayores conexiones; solo la alimentación de 440 V ó 220 V al interruptor termomagnético, y del relevador térmico de sobrecarga bimetálico IEC al motor. ING. MEC. ELECT. ISAÍAS CECILIO VENTURA NAVA. VERACRUZ, VER. Enero de 2008.
  • 105.
    CURSO DE CONTROLDE MOTORES ELÉCTRICOS INDUSTRIALES. MANUAL TÉCNICO. 105 Circuito derivado de fuerza de un motor, con arrancador de estado sólido. Información detallada. ¿Cómo se ajustan los parámetros de un arrancador suave? El tiempo y voltaje de arranque así como el tiempo de frenado pueden ajustarse fácilmente mediante potenciómetros. Los valores pueden ser finamente ajustados con los rangos usuales. Esto también aplica para arrancadores suaves con protección de sobre – velocidad: la corriente nominal del motor, clase de disparo, y límite de corriente pueden ser ajustados por medio de potenciómetros. El amplio rango de funciones de la gama de arrancadores suaves de fabricantes líderes en estos equipos es rápidamente establecido en un ambiente amigable usando un teclado con menú gráfico, esto significa que es extremadamente simple la puesta en marcha y la solución de problemas en los dispositivos. Ejecuciones para una amplia gama de aplicaciones. Existen los arrancadores electrónicos poseen dos ejecuciones diferentes. La ejecución estándar contiene las funciones de arranque y parada suaves con los tres parámetros de ajuste (tiempo de arranque tRCON, tensión de arranque Us y tiempo de parada tRDES. Una variante especial para la regulación de motores Dahlander (motores de polos consecuentes o de polos conmutables) posee además dos funciones de arranque suave. Así se puede seleccionar una de las dos por medios de entradas separadas. Un potenciómetro permite ajustar diferentes tiempos de arranque tR1 y tR2. La tensión de arranque Us es válida para ambas funciones. ING. MEC. ELECT. ISAÍAS CECILIO VENTURA NAVA. VERACRUZ, VER. Enero de 2008.
  • 106.
    CURSO DE CONTROLDE MOTORES ELÉCTRICOS INDUSTRIALES. MANUAL TÉCNICO. 106 Comparación con los arrancadores a tensión reducida por el método de conexión estrella – delta. Los arrancadores electrónicos ofrecen frente al arranque directo las siguientes ventajas: Protegen al motor, reduciendo el par mecánico de arranque del mismo y aseguran la alimentación frente a picos peligrosos, ya que disminuyen el consumo de corriente. El control por corte de fases de los arrancadores electrónicos alimenta al motor en el inicio con una tensión reducida. Dicha tensión se incrementa gradualmente, con lo que se evitan los efectos producidos en la conmutación ó los generados por ejemplo con los arrancadores a tensión reducida método Estrella – Delta. Una vez que el incremento de tensión se ha realizado adecuadamente, el motor se alimenta directamente con la tensión plena de la red de distribución de energía eléctrica. Por todo ello, los arrancadores electrónicos representan una alternativa de calidad. Arranque y paradas suaves. No solamente se puede realizar un arranque con par reducido como en el caso de los arranques estrella – delta, sino que también se evita la inercia del accionamiento cuando se produce la desconexión del motor, a través de una función integrada de parada suave. Comparación con los arrancadores estrella – delta. Las combinaciones estrella – delta son hasta tres veces más anchas: un arrancador estrella – delta de 22 KW (22 KW x 1.341 = 29.50 H. P., por aproximación 30 H. P.) tiene un ancho de 3 x 55mm = 165mm, mientras que un arrancador electrónico tiene una anchura de 1 x 55mm. En cuestión de cableado, el arrancador electrónico también queda por delante: en vez de seis conductores que parten desde el arrancador hacia el motor, los arrancadores electrónicos necesitan únicamente tres. Circuito de conexión. Adicionalmente los arrancadores electrónicos SIEMENS SIKOSTART 3RW34 permiten dos tipos de conexiones que se seleccionan con un microinterruptor integrado: circuito estándar y circuito en delta interior. En el circuito estándar los tiristores están en línea con el motor y se tienen tres cables dispuestos entre el arrancador suave y el motor, mientras que en el circuito delta interior, los tiristores se encuentran dentro de la delta del motor con lo cual, el arrancador suave solo tiene que conducir el 58% de la corriente que consume el motor y de ese modo es posible por ejemplo operar un motor de 100 Amperes usando un arrancador de 58 Amperes. Lo que representa beneficios significativos en cuanto a tamaño y costo respectivamente. ING. MEC. ELECT. ISAÍAS CECILIO VENTURA NAVA. VERACRUZ, VER. Enero de 2008.
  • 107.
    CURSO DE CONTROLDE MOTORES ELÉCTRICOS INDUSTRIALES. MANUAL TÉCNICO. 107 Características de operación. Voltaje de operación de 200 V a 460 V. Voltaje de control de 120 V. c. a. +/- 10%. Voltaje inicial de arranque ajustable de 30% a 80% del voltaje nominal. Tiempo de arranque ajustable de 0.5 segundos a 60 segundos. Tiempo de parada ajustable de 0.5 segundos a 60 segundos. Rango de temperatura de operación -25oC a +60oC. ¿Cuáles son las ventajas de la conexión delta interior? Con la conexión delta interior, las fases del arrancador suave se conectan en serie con los bobinados individuales del motor. Esto significa que el arrancador suave solo tiene que conducir el 58% de la corriente nominal del motor (corriente de línea). ING. MEC. ELECT. ISAÍAS CECILIO VENTURA NAVA. VERACRUZ, VER. Enero de 2008.
  • 108.
    CURSO DE CONTROLDE MOTORES ELÉCTRICOS INDUSTRIALES. MANUAL TÉCNICO. 108 ING. MEC. ELECT. ISAÍAS CECILIO VENTURA NAVA. VERACRUZ, VER. Enero de 2008.
  • 109.
    CURSO DE CONTROLDE MOTORES ELÉCTRICOS INDUSTRIALES. MANUAL TÉCNICO. 109 ING. MEC. ELECT. ISAÍAS CECILIO VENTURA NAVA. VERACRUZ, VER. Enero de 2008.
  • 110.
    CURSO DE CONTROLDE MOTORES ELÉCTRICOS INDUSTRIALES. MANUAL TÉCNICO. 110 ING. MEC. ELECT. ISAÍAS CECILIO VENTURA NAVA. VERACRUZ, VER. Enero de 2008.
  • 111.
    CURSO DE CONTROLDE MOTORES ELÉCTRICOS INDUSTRIALES. MANUAL TÉCNICO. 111 Arrancador Armado SIEMENS con SIKOSTART 3RW34 El arrancador suave ensamblado integra funciones de control, protección e indicación para motores trifásicos de hasta 300 H. P. Funciones de protección. Protección por sobrecarga y por corto circuito. Para asegurar la integridad de los tiristores del arrancador se usan fusibles de acción ultrarrápida, los cuales están diseñados especialmente para protección de semiconductores. El arrancador esta totalmente alambrado en conexión estándar (tres conductores al motor) y contactor de puenteo, lo que evita pérdidas por calor y permite alojarlo en un gabinete NEMA 12. El Arrancador armado SIKOSTART Armado incluye: • Arrancador Suave SIKOSTART 3RW34. • Control en 120 V. c. a. • Interruptor Termomagnético. • Fusibles ultrarrápidos SITOR 3NE4. • Contactor de Bypass. • Transformador de control. • Protección con interruptor 55X1 en el circuito de control. • Estación de botones de “arranque” y “paro”. • Lámparas indicadoras para “arranque”, “paro” y “sobrecarga”. • Voltímetro digital. • Ensamble y alambrado en gabinete NEMA 12. ING. MEC. ELECT. ISAÍAS CECILIO VENTURA NAVA. VERACRUZ, VER. Enero de 2008.
  • 112.
    CURSO DE CONTROLDE MOTORES ELÉCTRICOS INDUSTRIALES. MANUAL TÉCNICO. 112 ING. MEC. ELECT. ISAÍAS CECILIO VENTURA NAVA. VERACRUZ, VER. Enero de 2008.
  • 113.
    CURSO DE CONTROLDE MOTORES ELÉCTRICOS INDUSTRIALES. MANUAL TÉCNICO. 113 Diagrama del circuito derivado de fuerza de un motor de inducción de c. a. con arrancador de estado sólido electrónico SIEMENS SIKOSTART 3RW34, así como con capacitores estáticos conectados para corregir el factor de potencia (cos Ø) del motor. Arranques secuenciales. Para este tipo de arranque la potencia asignada al arrancador elegido, debe de ser como mínimo tan grande como la potencia asignada del mayor de los motores de la secuencia de arranque. El ajuste de los parámetros para los diferentes motores y/o carga se puede llevar a cabo sin ningún problema, mediante un software de comunicación denominado COM SIKOSTART en los equipos que disponen de interfase. Estos equipos permiten la entrada de tres juegos de parámetros diferentes. También es particularmente adecuado lo anterior, para el arranque de motores de polos consecuentes o polos conmutables en sus diferentes velocidades o bien para la conmutación de una velocidad a otra, ver el siguiente diagrama: ING. MEC. ELECT. ISAÍAS CECILIO VENTURA NAVA. VERACRUZ, VER. Enero de 2008.
  • 114.
    CURSO DE CONTROLDE MOTORES ELÉCTRICOS INDUSTRIALES. MANUAL TÉCNICO. 114 Arranque secuencial de varios motores con un sólo arrancador electrónico SIEMENS SIKOSTART 3RW22. Arranques simultáneos. En este tipo de arranques, la potencia asignada del arrancador electrónico SIEMENS SIKOSTART 3RW22 en proyecto, debe ser como mínimo tan grande como la suma de las potencias asignadas de todos los motores. Las cargas deben tener curvas de par mecánico o torque/velocidad y momentos de inercia similares, ver el siguiente diagrama: ING. MEC. ELECT. ISAÍAS CECILIO VENTURA NAVA. VERACRUZ, VER. Enero de 2008.
  • 115.
    CURSO DE CONTROLDE MOTORES ELÉCTRICOS INDUSTRIALES. MANUAL TÉCNICO. 115 Arranque simultáneo de varios motores con un sólo arrancador electrónico SIEMENS SIKOSTART 3RW22. Arrancador de estado sólido de la marca Telemecaníque Alistart 48, esquema de aplicación recomendado para un sentido de marcha con contactor de línea. ING. MEC. ELECT. ISAÍAS CECILIO VENTURA NAVA. VERACRUZ, VER. Enero de 2008.
  • 116.
    CURSO DE CONTROLDE MOTORES ELÉCTRICOS INDUSTRIALES. MANUAL TÉCNICO. 116 Arrancador de estado sólido Telemecaníque Alistart 48, esquema de aplicación recomendado para un sentido de marcha con contactores de línea y de by-pass del arrancador. ING. MEC. ELECT. ISAÍAS CECILIO VENTURA NAVA. VERACRUZ, VER. Enero de 2008.
  • 117.
    CURSO DE CONTROLDE MOTORES ELÉCTRICOS INDUSTRIALES. MANUAL TÉCNICO. 117 Arrancador de estado sólido Telemecaníque Alistart 48, esquema de aplicación recomendado para la conexión del arrancador en la delta o ING. MEC. ELECT. ISAÍAS CECILIO VENTURA NAVA. VERACRUZ, VER. Enero de 2008.
  • 118.
    CURSO DE CONTROLDE MOTORES ELÉCTRICOS INDUSTRIALES. MANUAL TÉCNICO. 118 triángulo del motor, un sentido de marcha, parada en rueda libre, con contactores de línea y de by – pass del arrancador. ING. MEC. ELECT. ISAÍAS CECILIO VENTURA NAVA. VERACRUZ, VER. Enero de 2008.
  • 119.
    CURSO DE CONTROLDE MOTORES ELÉCTRICOS INDUSTRIALES. MANUAL TÉCNICO. 119 Arrancador de estado sólido Telemecaníque Alistart 48, esquema de aplicación recomendado para el arranque de varios motores en cascada con un solo arrancador Alistart 48, un sentido de marcha y contactor de línea. Arrancador de estado sólido de pequeña potencia Telemecanique LH4-N. Podemos ahora resumir las características de operación de los arrancadores de estado sólido electrónicos de la siguiente manera: SOFT STARTERS “ARRANCADORES SUAVES”. ARRANCADORES ELECTRONICOS O DE ESTADO SÓLIDO PARA MOTORES ELÉCTRICOS DE INDUCCIÓN DE C. A. Funciones que realizan: 1. Alimentan al motor en el arranque con una tensión reducida. 2. Limitan o disminuyen la corriente de arranque. 3. Reducen el par mecánico o torque de arranque del motor. 4. La tensión reducida o voltaje reducido de inicio de arranque se incrementa gradualmente. 5. Una vez que el incremento de la tensión se ha realizado adecuadamente, el motor se alimenta directamente con la tensión plena. 6. Pueden evitar la inercia del accionamiento cuando se produce la desconexión del motor a través de una función de parada suave. ING. MEC. ELECT. ISAÍAS CECILIO VENTURA NAVA. VERACRUZ, VER. Enero de 2008.
  • 120.
    CURSO DE CONTROLDE MOTORES ELÉCTRICOS INDUSTRIALES. MANUAL TÉCNICO. 120 7. Puede conectarse directamente al arrancador un relevador térmico de sobrecarga. 8. Evitan los efectos de conmutación de contactores como sucede en los arrancadores a tensión reducida por los métodos autotransformador, estrella-delta, devanado bipartido, etc. 9. Por medio de potenciómetros se pueden ajustar tanto el tiempo como la tensión de arranque, y, el tiempo de parada del motor. (Tres parámetros de ajuste: tensión de arranque, tiempo de arranque y tiempo de paro). 14. VARIADORES AJUSTABLES DE FRECUENCIA O VARIADORES DE VELOCIDAD DE MOTORES DE INDUCCIÓN. En el subobjetivo de aprendizaje anterior se ha tratado acerca de los Arrancadores de estado sólido electrónicos o conocidos también como arrancadores suaves (soft starters). Formulamos entonces la siguiente interrogante: ¿Hay otras formas de arrancar suavemente un motor eléctrico de inducción tipo rotor jaula de ardilla de corriente alterna? Un convertidor de frecuencia también podría ser usado para arrancar suavemente un motor. Sin embargo, los convertidores de frecuencia sólo tienen sentido si además del arranque la velocidad del motor debe ser variada durante la operación; y desde luego esto tiene un costo adicional. Velocidad en Motores de Inducción de C. A. Velocidad síncrona en motores de inducción. La velocidad síncrona es la velocidad del campo giratorio inducido en el estator. Velocidad asíncrona en motores de inducción. La velocidad asíncrona es la velocidad del rotor del motor. El rotor de los motores de inducción gira a una velocidad menor que la síncrona, esto es debido al fenómeno llamado deslizamiento. Deslizamiento en motores de inducción. ING. MEC. ELECT. ISAÍAS CECILIO VENTURA NAVA. VERACRUZ, VER. Enero de 2008.
  • 121.
    CURSO DE CONTROLDE MOTORES ELÉCTRICOS INDUSTRIALES. MANUAL TÉCNICO. 121 El deslizamiento en motores de inducción se define como la diferencia entre la velocidad síncrona Ns y la velocidad del rotor Nr. La velocidad síncrona se calcula con la fórmula siguiente: Ns = (120 X frecuencia) / (número de polos). Sabemos que la frecuencia del voltaje generado por la Comisión Federal de Electricidad de México, empresa que genera, transmite y distribuye la energía que consumimos en nuestras plantas industriales es de 60 Hz. es decir 60 ciclos por segundo. Normalmente los fabricantes diseñan y manufacturan los motores eléctricos de inducción con los siguientes números de polos: 2, 4, 6 y 8. Al energizarse el embobinado de un motor de inducción, en el estator hay un campo magnético giratorio que se desplaza a una velocidad llamada velocidad síncrona que depende del número de polos y de la frecuencia. El rotor jaula de ardilla de un motor de inducción de c. a. gira a una velocidad menor que la velocidad síncrona debido al fenómeno del deslizamiento, la velocidad que desarrolla el rotor se llama velocidad asíncrona. ING. MEC. ELECT. ISAÍAS CECILIO VENTURA NAVA. VERACRUZ, VER. Enero de 2008.
  • 122.
    CURSO DE CONTROLDE MOTORES ELÉCTRICOS INDUSTRIALES. MANUAL TÉCNICO. 122 El motor de inducción de c. a., también es designado con el nombre de Motor Asíncrono. Por lo anterior, si aplicamos la fórmula de la velocidad síncrona y calculamos esta velocidad para los motores de 2, 4, 6 y 8 polos respectivamente, tendremos el siguiente resultado: Núm. de polos. Frecuencia en Hz. Veloc. Síncrona en R. P. M. 2 60 3,600 4 60 1,800 6 60 1,200 8 60 900 La expresión matemática del deslizamiento S es la siguiente: %S = ( ( Ns – Nr) / Ns ) ) x 100 Siendo: %S : Deslizamiento en tanto por ciento. Ns : Velocidad síncrona en R. P. M. Nr : Velocidad asíncrona en R. P. M. Analizando la fórmula de la Velocidad Síncrona Ns, podemos darnos cuenta que si cambia la frecuencia en Hz. podemos obtener diferente Velocidad en R. P. M., siendo esto precisamente lo que hacen los Variadores de Frecuencia llamados también Variadores de Velocidad Síncrona. Variador de Frecuencia Ajustable de C. A. (Adjustable Speed Drives A. C.) Definición. Un variador de frecuencia o variador de velocidad es un dispositivo de electrónica de potencia que puede controlar la velocidad síncrona, el par mecánico o torque y la dirección de rotación de un motor de inducción tipo rotor jaula de ardilla de C. A., empleando un arranque suave y paro suave.. ING. MEC. ELECT. ISAÍAS CECILIO VENTURA NAVA. VERACRUZ, VER. Enero de 2008.
  • 123.
    CURSO DE CONTROLDE MOTORES ELÉCTRICOS INDUSTRIALES. MANUAL TÉCNICO. 123 Breve descripción: En los llamados convertidores o rectificadores se lleva a cabo la transformación de las características de la energía de entrada al convertidor energía suministrada por la red de distribución de la empresa suministradora, pasando de tensión alterna a continua o, de tensión alterna a alterna de diferente valor eficaz; pero no se tiene la posibilidad de variar la frecuencia de esta tensión. Tampoco se tiene posibilidad de obtener corriente alterna a partir de fuentes de corriente continua (baterías, acumuladores). Para dar solución a estos problemas, aparecen los convertidores de D. C. – A. C., denominados comúnmente “inversores”. Existen aplicaciones en las que realmente lo que interesa, es la posibilidad de variar la frecuencia en un amplio margen (a la vez que la amplitud de tensión). Este es el caso de los variadores de frecuencia utilizados en la regulación de velocidad de motores eléctricos de inducción de corriente alterna (asíncronos y síncronos). La alimentación se obtiene a partir de la tensión de la red de distribución, alterna trifásica o monofásica de 60 Hz. (50 Hz. en Europa), obteniendo una etapa intermedia de tensión continua, denominada “D. C. link”, por medio del conjunto formado por un rectificador y filtro. A continuación se coloca el inversor entre la “D. C. link” y el motor, como se muestra en la figura siguiente: Esquema de bloques del circuito elemental de fuerza o potencia de un Adjustable Frecuency A. C. Drive Variador de Frecuencia Ajustable de Corriente Alterna. ING. MEC. ELECT. ISAÍAS CECILIO VENTURA NAVA. VERACRUZ, VER. Enero de 2008.
  • 124.
    CURSO DE CONTROLDE MOTORES ELÉCTRICOS INDUSTRIALES. MANUAL TÉCNICO. 124 Grúas. Antes y aún hoy en día, existían sistemas donde el izaje y descenso de cargas en grúas se realiza por medio de tableros complejos de control eléctrico o electrónico que se encargan de controlar, la aceleración, sentido de giro, secuencias de freno y par mecánico de los motores de grúas. Dichos motores son de C. D. o de rotor devanado (de anillos rozantes) de C. A. Ahora mediante un variador de velocidad en C. A. y sus completos algoritmos de control, permiten realizar las mismas funciones sin la necesidad de equipo tan complejo y con lógicas de freno programables; ofreciendo además ayuda al diagnóstico de fallas que no existían en los controles tradicionales. Grúa torre. ING. MEC. ELECT. ISAÍAS CECILIO VENTURA NAVA. VERACRUZ, VER. Enero de 2008.
  • 125.
    CURSO DE CONTROLDE MOTORES ELÉCTRICOS INDUSTRIALES. MANUAL TÉCNICO. 125 Grúa torre con capacidad para 20 Toneladas, donde se llevo a cabo un reacondicionamiento mediante el reemplazo de los viejos sistemas de control por variadores de velocidad Telemecaníque Altivar 71, controlandose la dirección de giro, velocidad, aceleración, torque y frenado. Variador de velocidad Telemecanique Altivar 61 de C. A., forma parte de la fmilia de variadores de la citada marca. Desde 0.75 KW a 630 KW (1 H. P. a 844 H. P.). En 240 V. C. A. / 480 V. C. A. Aplicable en sistemas de bombeo (regulación de flujo o presión), distribución de agua (multibombeo), ventilación (estación de climas, evacuación de humo). Diseñado para aplicaciones HVAC (HVAC = Heating/ventilation/Air conditioning) aplicaciones de torque variable. ING. MEC. ELECT. ISAÍAS CECILIO VENTURA NAVA. VERACRUZ, VER. Enero de 2008.
  • 126.
    CURSO DE CONTROLDE MOTORES ELÉCTRICOS INDUSTRIALES. MANUAL TÉCNICO. 126 VARIADOR DE FRECUENCIA AJUSTABLE DE C. A. ALLEN-BRADLEY POWER FLEX 4. υ Introducción La familia Allen-Bradley de Drives PowerFlex de Frecuencia Variable AC ofrece una similitud significativa a través de múltiples plataformas, incluyendo redes, interfaz de operador, programación y hardware. Esta similitud permite al usuario sentirse cómodo al programar e iniciar cualquier de los drives PowerFlex AC. El drive PowerFlex 4 AC es un miembro, amigable para el usuario, de la familia de drives PowerFlex. PowerFlex 4 está diseñado para satisfacer las demandas globales de las OEM (Original Equipment Manufacturers/Fabricantes de Equipo Original) y las de los usuarios que exigen flexibilidad, ahorro de espacio y facilidad de uso, proporcionando una opción de control de velocidad eficiente en cuanto a costos, para aplicaciones tales como herramientas de maquinaria, ventiladores, bombas, bandas transportadoras y sistemas de manejo de materiales. υ Luces Indicadoras LED de Status de Drive Localizadas en la parte del frente de cada drive hay varias luces indicadoras LED del Status del Drive. Estas luces LED son útiles al realizar diagnósticos simples. Nombre  Estado   No. Descripción de LED  de LED   Status de  Indica un valor de  Rojo   Programa parámetro que puede ser  Sólido cambiado. ING. MEC. ELECT. ISAÍAS CECILIO VENTURA NAVA. VERACRUZ, VER. Enero de 2008.
  • 127.
    CURSO DE CONTROLDE MOTORES ELÉCTRICOS INDUSTRIALES. MANUAL TÉCNICO. 127  Status Rojo  Indica que hay una falla     de Falla Sólido en el drive. Indica que el  Status de  Verde   potenciómetro es  Pot. Sólido funcional. Status de   Verde  Indica que la tecla Start  la tecla de  Sólido (Inicio) es funcional  Inicio Telas de Programación y Display: Tecla Escape c Tecla Select (Seleccionar) Up Arrow (Flecha Hacia Arriba) Down Arrow (Flecha Hacia Abajo) Tecla Enter (Intro) Controles & Teclas de Control: Potenciómetro ING. MEC. ELECT. ISAÍAS CECILIO VENTURA NAVA. VERACRUZ, VER. Enero de 2008.
  • 128.
    CURSO DE CONTROLDE MOTORES ELÉCTRICOS INDUSTRIALES. MANUAL TÉCNICO. 128 Tecla Start (Inicio) (Verde) Tecla Reverse (Reversa) Tecla Stop (Paro) (Roja) ING. MEC. ELECT. ISAÍAS CECILIO VENTURA NAVA. VERACRUZ, VER. Enero de 2008.
  • 129.
    CURSO DE CONTROLDE MOTORES ELÉCTRICOS INDUSTRIALES. MANUAL TÉCNICO. 129 ING. MEC. ELECT. ISAÍAS CECILIO VENTURA NAVA. VERACRUZ, VER. Enero de 2008.
  • 130.
    CURSO DE CONTROLDE MOTORES ELÉCTRICOS INDUSTRIALES. MANUAL TÉCNICO. 130 ING. MEC. ELECT. ISAÍAS CECILIO VENTURA NAVA. VERACRUZ, VER. Enero de 2008.
  • 131.
    CURSO DE CONTROLDE MOTORES ELÉCTRICOS INDUSTRIALES. MANUAL TÉCNICO. 131 ING. MEC. ELECT. ISAÍAS CECILIO VENTURA NAVA. VERACRUZ, VER. Enero de 2008.
  • 132.
    CURSO DE CONTROLDE MOTORES ELÉCTRICOS INDUSTRIALES. MANUAL TÉCNICO. 132 ING. MEC. ELECT. ISAÍAS CECILIO VENTURA NAVA. VERACRUZ, VER. Enero de 2008.
  • 133.
    CURSO DE CONTROLDE MOTORES ELÉCTRICOS INDUSTRIALES. MANUAL TÉCNICO. 133 ING. MEC. ELECT. ISAÍAS CECILIO VENTURA NAVA. VERACRUZ, VER. Enero de 2008.
  • 134.
    CURSO DE CONTROLDE MOTORES ELÉCTRICOS INDUSTRIALES. MANUAL TÉCNICO. 134 ING. MEC. ELECT. ISAÍAS CECILIO VENTURA NAVA. VERACRUZ, VER. Enero de 2008.
  • 135.
    CURSO DE CONTROLDE MOTORES ELÉCTRICOS INDUSTRIALES. MANUAL TÉCNICO. 135 Podemos resumir por todo lo anterior las funciones de un Variador de Frecuencia o Variador de Velocidad de motores de inducción de C. A. DRIVES DE FRECUENCIA (VARIADORES DE VELOCIDAD). Variador de velocidad para motores de inducción de c.a. Telemecaníque Altivar 31. VENTAJAS DE LA OPERACIÓN DE UN MOTOR ELÉCTRICO DE INDUCCIÓN TRIFÁSICO, TIPO ROTOR JAULA DE ARDILLA DE C. A. A TRAVÉS DE UN DRIVE DE FRECUENCIA VARIABLE. 1. Corriente y par de arranque más bajo. 2. Inversión de rotación del motor sin contactores. 3. Variación de la velocidad síncrona. 4. Ajuste de la protección por sobrecarga. 5. Frenado dinámico. 6. Incremento del voltaje y la frecuencia juntos en el arranque. 7. Se puede monitorear durante la operación del motor: volts, amperes, ciclos por segundo, r. p. m. ING. MEC. ELECT. ISAÍAS CECILIO VENTURA NAVA. VERACRUZ, VER. Enero de 2008.
  • 136.
    CURSO DE CONTROLDE MOTORES ELÉCTRICOS INDUSTRIALES. MANUAL TÉCNICO. 136 15. P. L. C. CONTROLADORES LÓGICOS PROGRAMABLES. Breve historia La automatización industrial ha evolucionado a la par con el desarrollo de los sistemas mecánicos, eléctricos, electrónicos y de informática. En sus inicios, para automatizar un proceso se utilizaban palancas mecánicas, montaje de levas, engranajes, relés y pequeños motores, tal como se aprecia en la siguiente figura: Posteriormente con el desarrollo de la electrónica, ya se utilizaban transistores y señales eléctricas de bajo voltaje. Luego con la aparición de los circuitos integrados y en especial del microprocesador, los automatismos revolucionaron la industria de una forma sorprendente, ya que efectuaban el proceso de muchas señales simultáneas y entregaban una respuesta muy rápida para ese entonces. Las computadoras también empezaron a formar parte en el control automático de procesos industriales, pero debido a que su sistema de entradas y salidas era limitado para estas labores, surgieron controladores especializados y programables con las herramientas necesarias para controlar líneas de producción completas. Así entonces, es que aparece el P. L. C. o Autómata, un dispositivo programable que puede ajustarse a las necesidades de determinado proceso que se quiera automatizar, brindando economía robustez, confiabilidad y flexibilidad en los diseños para los cuales es elegido. Aunque los PLCs y otros dispositivos de control programable cumplían con las tareas para las que fueron diseñados, se hizo necesaria la integración de los sistemas de control con los sistemas de adquisición y procesamiento de datos. Prácticamente era la unión entre las labores de control de dispositivos como el PLC y las labores de procesamiento de datos de una computadora. Las ING. MEC. ELECT. ISAÍAS CECILIO VENTURA NAVA. VERACRUZ, VER. Enero de 2008.
  • 137.
    CURSO DE CONTROLDE MOTORES ELÉCTRICOS INDUSTRIALES. MANUAL TÉCNICO. 137 computadoras industriales suelen tener ambas funciones incorporadas. Sin embargo, es muy común encontrar equipos independientes comunicados en forma permanente para vigilar, controlar y suministrar la mayor información posible del proceso automático. Por tal razón, los PLCs siguen actualmente dedicados específicamente al control de procesos, pero vienen dotados de sistemas de comunicaciones que los acoplan de una manera óptima a las redes de computadoras, permitiendo así las funciones de Producción Integrada por Computadora o CIM (por sus siglas en inglés). Autómatas o PLCs Los Autómatas, también llamados PLCs (Programmable Logic Controllers), o Controladores Lógicos Programables, figura siguiente: PLC SIEMENS CPU 222. PLC SIEMENS CPU 212. Son dispositivos electrónicos de procesamiento que poseen entradas y salidas de diferentes tipos de señal. Su funcionamiento depende de un programa que se le ha introducido previamente, con el cual se ejecuta cierta secuencia en forma completamente automática. El programa se elabora a partir de unas reglas o condiciones que dependen del proceso en sí a automatizar y del tipo de señales que deben manejar. Para la Programación de los PLCs, se tienen varias opciones, dependiendo del tipo de PLC y especialmente del proceso a automatizar. Por ejemplo, se puede programar en forma de símbolos o lenguaje de esquema de contactos (diagramas tipo escalera), lista de instrucciones o en diagrama funciones, en órdenes o sentencias que se ejecutan en forma secuencial y hasta en lenguajes de alto nivel. Quizás el lenguaje más utilizado sea el de contactos o diagramas tipo escalera, como el que se observa en la siguiente figura: ING. MEC. ELECT. ISAÍAS CECILIO VENTURA NAVA. VERACRUZ, VER. Enero de 2008.
  • 138.
    CURSO DE CONTROLDE MOTORES ELÉCTRICOS INDUSTRIALES. MANUAL TÉCNICO. 138 Programación de un PLC. Las salidas dependen del estado de las entradas. gracias a su semejanza a los diagramas de circuitos de control NEMA tipo escalera y a que su modo gráfico permite una mayor visión del proceso. Ya se mencionó en anterior párrafo que las siglas PLC, significa: Programmable Logic Controllers (del inglés: Controlador Lógico Programable), pero… ¿Qué es un Controlador Lógico Programable? Es un equipo electrónico, utilizado para control de secuencias lógicas de control automático, principalmente de máquinas, basado en técnicas digitales con mocro-procesador o microcomputador, inicialmente solo con entradas y salidas binarias (dos estados: “0” y “1” = 24 V); con un circuito muy parecido a una computadora en su interior, pero “forzado” a ser similar a una lógica de: a) Relevadores de control: formado de contactos N.A. y N.C., suficientes contactos para formar las combinaciones lógicas: “AND” (serie), “OR” (paralelo). b) Relevadores de retardo de tiempo, o temporizadores, o “Timers”. c) Contadores. Por mencionar un ejemplo, el PLC del fabricante SIEMENS SIMATIC S7-200 es un paquete que contiene todo el hardware y software, así como los CPU con salidas a relevador, cable de conexión PC/PPI, software de programación STEP 7-Micro/WIN basado en Windows. ING. MEC. ELECT. ISAÍAS CECILIO VENTURA NAVA. VERACRUZ, VER. Enero de 2008.
  • 139.
    CURSO DE CONTROLDE MOTORES ELÉCTRICOS INDUSTRIALES. MANUAL TÉCNICO. 139 A continuación se citan los datos técnicos de uno de los PLC Controladores SIEMENS SIMATIC S7-200, el CPU 222: Datos técnicos del CPU 222: Memoria de programa: 4 Kbytes. Tiempo de ejecución por instrucciones binarias: 0.37 microsegundos. Marcas (relevadores internos): 256. Contadores: 256. Temporizadores (Relevadores de retardo de tiempo –timers): 256. Entradas y salidas digitales incluidas: 8 entradas/6 salidas. Entradas y salidas analógicas. Máx. vía módulos: 6 entradas/4 salidas. Interfase de comunicación: PPI. Integración en red: AS-Interface. PROFIBUS-DP. A continuación se puede observar el diagrama de las terminales de alimentación de 110 V. C. A., la alimentación de 24 V. C. D., las Terminales de Entradas, así como las Terminales de Salida a relevador del P. L. C. SIEMENS C. P. U. 222: ING. MEC. ELECT. ISAÍAS CECILIO VENTURA NAVA. VERACRUZ, VER. Enero de 2008.
  • 140.
    CURSO DE CONTROLDE MOTORES ELÉCTRICOS INDUSTRIALES. MANUAL TÉCNICO. 140 P. L. C. SIEMENS CPU 222. Diagrama de identificación de terminales de conexión. ING. MEC. ELECT. ISAÍAS CECILIO VENTURA NAVA. VERACRUZ, VER. Enero de 2008.
  • 141.
    CURSO DE CONTROLDE MOTORES ELÉCTRICOS INDUSTRIALES. MANUAL TÉCNICO. 141 TABLA DE SÍMBOLOS. DIRECCIÓN. COMENTARIOS. I0.0 Botón pulsador de arranque. I0.1 Botón pulsador de par. I0.2 Protecciónes térmicas de sobrecarga, de cada motor. I0.3 Limit switch L. S. 1 I0.4 Flota swirch F. S. 1 I0.5 Sensor fotoeléctrico. I0.6 Sensor reflex. I0.7 Sensor inductivo. Q0.0 Salida a relevador. Motor no. 1. Q0.1 Salida a relevador. Motor no. 2. Q0.2 Salida a relevador. Motor no. 3. Q0.3 Salida a relevador. Motor no. 4. M0.0 Marca. Relevador auxiliar interno. T37 Timer. (Valor 100). Detiene a Q0.0 . T63 Timer. (Valor 200). Detiene a Q0.1 . T101 Timer. (Valor 500). Detiene a Q0.2 . T255 Timer. (Valor 600). Detiene a Q0.3 . T34 Timer. (Valor 1,000). Reinicia el arranque de los motores no. 1, no. 2, no. 3 y no. 4 . ING. MEC. ELECT. ISAÍAS CECILIO VENTURA NAVA. VERACRUZ, VER. Enero de 2008.
  • 142.
    CURSO DE CONTROLDE MOTORES ELÉCTRICOS INDUSTRIALES. MANUAL TÉCNICO. 142 ING. MEC. ELECT. ISAÍAS CECILIO VENTURA NAVA. VERACRUZ, VER. Enero de 2008.
  • 143.
    CURSO DE CONTROLDE MOTORES ELÉCTRICOS INDUSTRIALES. MANUAL TÉCNICO. 143 El P. L. C. SIEMENS SIMATIC S7-200 dispone de 256 relevadores de tiempo, temporizadores o timers, denominados de T0 a T255. Por ejemplo: la temporización de 1 segundo se ajusta escribiendo el valor de 100 en el área PT del pequeño rectángulo que simboliza al seleccionado T34, este timer tiene una base de tiempo de 10 m.S.= 0.010 S, por lo tanto: 100 X 10 m.S.= 100 X 0.010 m.S.= 1 S. Temporizaciones con base de tiempo. Base de tiempo. Txx 1 m.S.=0.001Seg. T0, T32, T64, T96. 10 m.S.=0.010Seg. T1-T4, T33-T36, T65-T68, T97-T100. 100 m.S.=0.100 Seg. T5-T31, T37-T63, T69-T95, T101-T255. Ejemplos de ajuste: Temporizador. Valor PT. Tiempo. T5. 100 m.S.=0.100 seg. X 10= 1 segundo. T37. 100 m.S.=0.100 seg. X 100= 10 segundos. T95. 100 m.S.=0.100 seg. X 400= 40 segundos. T255. 100 m.S.=0.100 seg. X 600= 60 segundos. T33. 10 m.S.=0.010 seg. X 1,000= 10 segundos. T36. 10 m.S.=0.010 seg. X 2,000= 20 segundos. T65. 10 m.S.=0.010 seg. X 3,000= 30 segundos. T68. 10 m.S.=0.010 seg. X 4,000= 40 segundos. ING. MEC. ELECT. ISAÍAS CECILIO VENTURA NAVA. VERACRUZ, VER. Enero de 2008.
  • 144.
    CURSO DE CONTROLDE MOTORES ELÉCTRICOS INDUSTRIALES. MANUAL TÉCNICO. 144 16. MOTORES DE POLOS CONSECUENTES, MOTORES DE POLOS CONMUTABLES O MOTORES DE CONEXIÓN DAHLANDER. Información Relacionada. Para propósitos especiales, es posible obtener un motor eléctrico de inducción tipo rotor jaula de ardilla con un devanado arreglado en tal forma que se pueda cambiar el número de polos al invertir alguna de las corrientes. Si se duplica el número de polos, la velocidad se reducirá, aproximadamente, a la mitad. El número de polos se puede reducir a la mitad cambiando la polaridad (dirección de la corriente eléctrica) de pares alternos de polos. La polaridad de la mitad de los polos se puede cambia invirtiendo la dirección de la corriente en la mitad de las bobinas. ING. MEC. ELECT. ISAÍAS CECILIO VENTURA NAVA. VERACRUZ, VER. Enero de 2008.
  • 145.
    CURSO DE CONTROLDE MOTORES ELÉCTRICOS INDUSTRIALES. MANUAL TÉCNICO. 145 Se puede embobinar un motor de inducción trifásico con seis puntas en el exterior, de manera que haciendo las conexiones adecuadas, los embobinados se pueden conectar en delta serie, o estrella paralelo. Si el devanado es tal que la conexión delta serie proporciona la alta velocidad y la conexión estrella paralelo la baja velocidad, la potencia nominal o caballaje nominal será igual en ambas velocidades. Si el embobinado está hecho de manera que la conexión delta serie proporcione la baja velocidad y la conexión estrella paralelo la alta velocidad, el par mecánico o torque nominal será igual en ambas velocidades. Los motores del tipo de polos consecuentes o polos conmutables tienen un solo devanado para las dos velocidades. Para permitir la reconexión para un número diferente de polos del estator, se sacan derivaciones adicionales del devanado. La variación de velocidad está limitada a una relación de 1:2, tal como 600 R.P.M. – 1,200 R.P.M., o 900 R.P.M. – 1,800 R.P.M. ING. MEC. ELECT. ISAÍAS CECILIO VENTURA NAVA. VERACRUZ, VER. Enero de 2008.
  • 146.
    CURSO DE CONTROLDE MOTORES ELÉCTRICOS INDUSTRIALES. MANUAL TÉCNICO. 146 ING. MEC. ELECT. ISAÍAS CECILIO VENTURA NAVA. VERACRUZ, VER. Enero de 2008.
  • 147.
    CURSO DE CONTROLDE MOTORES ELÉCTRICOS INDUSTRIALES. MANUAL TÉCNICO. 147 Arrancadores para motores de dos velocidades. Los arrancadores del tipo de velocidad múltiple, para voltaje pleno de C. A. de la línea, están diseñados para controlar motores eléctricos de inducción tipo rotor jaula de ardilla reconectables, para operar en dos, tres, o cuatro velocidades constantes diferentes, dependiendo de su construcción. El uso de un arrancador automático y de una estación de control de botones adecuada, permiten mayor eficiencia de funcionamiento y ofrecen protección, tanto al motor como a la máquina impulsada por este, contra el manejo incorrecto o un cambio demasiado rápido de velocidad. Es necesaria la protección contra sobrecarga del motor en cada velocidad. Los motores de embobinado separado tienen un devanado diferente para cada velocidad requerida. Esta construcción es ligeramente más costosa; el arrancador es relativamente simple. ING. MEC. ELECT. ISAÍAS CECILIO VENTURA NAVA. VERACRUZ, VER. Enero de 2008.
  • 148.
    CURSO DE CONTROLDE MOTORES ELÉCTRICOS INDUSTRIALES. MANUAL TÉCNICO. 148 Suponiendo que la frecuencia es constante, los motores de dos embobinados funcionarán cada uno a la velocidad para la cual están embobinados (número de polos). Arrancador Marca SquareD clase 8810 para dos velocidades. ING. MEC. ELECT. ISAÍAS CECILIO VENTURA NAVA. VERACRUZ, VER. Enero de 2008.
  • 149.
    CURSO DE CONTROLDE MOTORES ELÉCTRICOS INDUSTRIALES. MANUAL TÉCNICO. 149 ING. MEC. ELECT. ISAÍAS CECILIO VENTURA NAVA. VERACRUZ, VER. Enero de 2008.
  • 150.
    CURSO DE CONTROLDE MOTORES ELÉCTRICOS INDUSTRIALES. MANUAL TÉCNICO. 150 La figura anterior corresponde a un circuito de control y de fuerza de un motor eléctrico de inducción de polos consecuentes de dos devanados cuatro velocidades. Este es un arreglo para arrancador estándar no equipado con relevadores de operación forzada para obligar el arranque a la velocidad más baja. El arreglo de las interconexiones eléctricas impide que un operario cambie a diferentes velocidades sin oprimir el botón de “parada”. En la ING. MEC. ELECT. ISAÍAS CECILIO VENTURA NAVA. VERACRUZ, VER. Enero de 2008.
  • 151.
    CURSO DE CONTROLDE MOTORES ELÉCTRICOS INDUSTRIALES. MANUAL TÉCNICO. 151 desaceleración deben transcurrir intervalos definidos de tiempo entre cada cambio de velocidad; se debe permitir que el motor disminuya su velocidad hasta llegar a la deseada, antes de efectuar un cambio a velocidad más baja. Nótese en la tabla de conexiones del motor, que en la aceleración se conectan alternativamente los devanados. Por ejemplo, el primer embobinado puede constar de 6 y 12 polos, el segundo embobinado de 4 y 8 polos. En la aceleración, las conexiones sucesivas de los polos serían en el siguiente orden: 12 polos, 8 polos, 6 polos y 4 polos. ING. MEC. ELECT. ISAÍAS CECILIO VENTURA NAVA. VERACRUZ, VER. Enero de 2008.
  • 152.
    CURSO DE CONTROLDE MOTORES ELÉCTRICOS INDUSTRIALES. MANUAL TÉCNICO. 152 ING. MEC. ELECT. ISAÍAS CECILIO VENTURA NAVA. VERACRUZ, VER. Enero de 2008.
  • 153.
    CURSO DE CONTROLDE MOTORES ELÉCTRICOS INDUSTRIALES. MANUAL TÉCNICO. 153 MOTORES DE INDUCCIÓN DE ROTOR Diagrama de los circuitos de control y de fuerza del arrancador para motor de polos consecuentes o polos conmutables o conexión Dahlander, de la marca SIEMENS. ING. MEC. ELECT. ISAÍAS CECILIO VENTURA NAVA. VERACRUZ, VER. Enero de 2008.
  • 154.
    CURSO DE CONTROLDE MOTORES ELÉCTRICOS INDUSTRIALES. MANUAL TÉCNICO. 154 17. MOTORES DE INDUCCIÓN DE ROTOR DEVANADO (O DE ANILLOS ROZANTES), DE VELOCIDAD VARIABLE. Información relacionada. El motor de inducción de rotor devanado o de anillos rozantes. Fue el primer motor de corriente alterna que proporcionó con éxito, características de control de velocidad y, por lo tanto, fue un factor muy importante para hacer la corriente alterna más universalmente adaptable a las aplicaciones de energía eléctrica industrial. Las características adicionales de un alto par mecánico o alto torque y baja corriente de arranque aportaron mejores cualidades de operación para las aplicaciones en que se necesitaba un motor potente, o en las que este tenía que arrancar bajo carga. Este motor es esencialmente deseable cuando su tamaño, en una situación determinada, es grande respecto a la capacidad de los transformadores o las líneas de distribución de energía. El nombre de motor de inducción de rotor devanado es, en realidad, la descripción de la forma de su rotor: el cual tiene también un núcleo de hierro laminado y en sus ranuras está embobinado con alambre de cobre de magneto. Esta referencia es similar al motor de inducción tipo rotor jaula de ardilla, en el que los conductores de aluminio de su rotor se construyen en una forma que nos recuerda una jaula de ardilla. Tres terminales o puntas del circuito del devanado del rotor (que puede estar en conexión estrella) de un motor de este tipo, se conectan a “anillos colectores” sólidos. Sobre estos anillos se deslizan o rozan unas escobillas de carbón de grafito que llevan al circuito del rotor (mejor sea dicho: llevan la corriente rotórica), fuera del motor, hasta un banco de resistencias, así como un tablero de control. Este varía la resistencia en el circuito del rotor, controlando de esa manera su aceleración y su velocidad una vez que está funcionando. En el arranque o durante la velocidad lenta, se introduce (se conecta) resistencia en el circuito del rotor. Al eliminar por pasos o gradualmente la resistencia externa, por medio del circuito de control y el circuito de fuerza del rotor, el motor acelera; si se elimina totalmente toda la resistencia y se conecta en corto circuito las terminales del embobinado del rotor, el motor alcanza su velocidad asíncrona (velocidad nominal). Por el contrario al reconectar nuevamente por pasos o en forma gradual resistencia al circuito del rotor, el motor desacelera. ING. MEC. ELECT. ISAÍAS CECILIO VENTURA NAVA. VERACRUZ, VER. Enero de 2008.
  • 155.
    CURSO DE CONTROLDE MOTORES ELÉCTRICOS INDUSTRIALES. MANUAL TÉCNICO. 155 Rotor devanado de un motor del mismo nombre. Se pueden apreciar: El eje, el embobinado, las terminales del devanado y los tres anillos rozantes. Estator del motor. Grupos de bobinas del rotor devanado. Aplicaciones para el trabajo continuo. Este motor se utiliza para aplicaciones generales en donde se requieren velocidad ajustable y pares de arranque altos con corriente baja. Motores para uso intermitente. Estos motores tienen características de variación de velocidad con tiempo corto de duración. Pueden desarrollar su capacidad nominal durante el tiempo especificado sin dañar sus aislamientos por temperatura. Están diseñados para uso severo de frenado por inversión de fases o cambios de giro y para servicios donde se requieren arranques y paros frecuentes. Su par mecánico máximo es un poco mayor que el de aplicación general (275% del par mecánico de plena carga). Este tipo de motor tiene una aplicación idónea en las grúas viajeras industriales (en las transmisiones electromecánicas del carro, del puente y del malacate del gancho), o en otro tipos de grúas, aprovechando que el par de arranque puede variarse al introducir diferentes valores de resistencias en el circuito del rotor. Así al levantar la carga, ésta se empieza a mover y se lleva a una velocidad ING. MEC. ELECT. ISAÍAS CECILIO VENTURA NAVA. VERACRUZ, VER. Enero de 2008.
  • 156.
    CURSO DE CONTROLDE MOTORES ELÉCTRICOS INDUSTRIALES. MANUAL TÉCNICO. 156 deseada por medio de pasos sucesivos en la resistencia, al eliminar resistencia la velocidad aumentará. Si se empleara un motor normal de inducción del tipo rotor jaula de ardilla, el movimiento resultaría demasiado brusco, provocando sacudimientos indeseados que pondrían en peligro al personal y a la carga. Las curvas par mecánico- velocidad desarrolladas para seis diferentes valores de resistencia externa conectada, se muestran en las curvas marcadas del 1 al 6. Ver la siguiente gráfica. Curvas de par mecánico – velocidad de un motor eléctrico de inducción tipo rotor devanado, con diferentes valores de resistencia en el rotor. Diagrama de los circuitos de control y de fuerza, de un arrancador para motor de inducción tipo rotor devanado, con tres puntos o pasos de aceleración. ING. MEC. ELECT. ISAÍAS CECILIO VENTURA NAVA. VERACRUZ, VER. Enero de 2008.
  • 157.
    CURSO DE CONTROLDE MOTORES ELÉCTRICOS INDUSTRIALES. MANUAL TÉCNICO. 157 Aceleración manual o automática con control reversible. La aceleración manual (como ocurre en las grúas) o automática esposible con cualquier dirección de la rotación del eje, con adición de contactores reversibles y estaciones de botones conectados como se muestra en la siguiente figura: Diagrama de los circuitos de control y de fuerza de un arrancador reversible para motor de rotor devanado, con dos puntos o pasos de aceleración. Control de velocidad en motores de inducción del tipo rotor devanado. En los motores de inducción del tipo rotor devanado, no es recomendable arrancarlos con los anillos colectores conectados en corto circuito, puesto que el devanado del rotor no está diseñado para soportar corriente de alta magnitud. Como sabemos, un motor de inducción al arrancar toma corrientes del orden de siete a diez veces la corriente nominal a plena carga. Para evitar este efecto, los motores de tipo rotor devanado se arrancan con un banco de resistencias en conexión “estrella” conectado a los anillos y de ahí a las escobillas que hacen contacto con los propios anillos colectores. Este banco de resistencias nos permite manejar cargas mecánicas con suavidad y arrancar el motor con su 100% de par mecánico o torque nominal, tomando únicamente la corriente nominal o de placa que toma el motor trabajando a plena carga. El arranque de un motor de inducción de rotor devanado se ilustra en la figura siguiente. En esta figura se muestran cuatro curvas “Par Mecánico o torque - Velocidad” de un motor de inducción de rotor devanado. Las curas R3, R2 y R1 son curvas en las cuales se intercalan resistencias en el circuito del rotor. R0 es la curva Par-Velocidad del motor con los anillos conectados en corto circuito. ING. MEC. ELECT. ISAÍAS CECILIO VENTURA NAVA. VERACRUZ, VER. Enero de 2008.
  • 158.
    CURSO DE CONTROLDE MOTORES ELÉCTRICOS INDUSTRIALES. MANUAL TÉCNICO. 158 Cuatro curvas “Par Mecánico o Torque – Velocidad de un motor de inducción del tipo rotor devanado. Las curvas R3, R2, Y R1 son curvas en las cuales se intercalan resistencias en el circuito del rotor. R0 es la curva “Par Mecánico o Torque – Velocidad” del motor con los anillos colectores conectados en corto circuito. Vista desde arriba de la transmisión electromecánica del malacate de una grúa viajera de uso industrial, se observa el motor eléctrico de inducción del tipo rotor devanado. ING. MEC. ELECT. ISAÍAS CECILIO VENTURA NAVA. VERACRUZ, VER. Enero de 2008.
  • 159.
    CURSO DE CONTROLDE MOTORES ELÉCTRICOS INDUSTRIALES. MANUAL TÉCNICO. 159 Control automático de velocidad. ING. MEC. ELECT. ISAÍAS CECILIO VENTURA NAVA. VERACRUZ, VER. Enero de 2008.
  • 160.
    CURSO DE CONTROLDE MOTORES ELÉCTRICOS INDUSTRIALES. MANUAL TÉCNICO. 160 Información relacionada. El motor de inducción tipo rotor devanado se puede conectar con dispositivos piloto para controlar automáticamente la velocidad, acelerar, desacelerar, o mantener ciertas velocidades requeridas por los dispositivos piloto instalados. En el diagrama de la figura anterior, se ofrece un ejemplo. Suponiendo que el motor de rotor devanado esté acoplado a una bomba hidráulica en un sistema de control de líquidos, la operación es como sigue: Para el funcionamiento automático en el mantenimiento del nivel del líquido, el interruptor selector se coloca en la posición automática. Al elevarse el líquido, el interruptor maestro de flotador (MFS) funciona cerrando el circuito al interruptor de control. Como el fluido continúa elevándose, el interruptor de flotador (FS1) actúa energizando el relevador de control (CR1). Éste cierra los contactos del arrancador principal (M), arrancando el motor en baja velocidad y energizando el relevador de control de tiempo (timer T1). Si la velocidad de este motor es demasiado lenta para efectuar la descarga correcta, el nivel del líquido del tanque cerrará, eventualmente, el tercer interruptor de flotador (FS2). Éste energiza CR2 mediante contactos, ahora cerrados, de T1, para operar el primer contactor de aceleración (1A), desconectando (eliminando) el primer banco de resistencias y energizando, también, el segundo relevador de retardo de tiempo (timer T2). Este proceso continúa hasta que el motor alcanza una velocidad que hará que el nivel del líquido del tanque permanezca constante. Si el interruptor selector de control se coloca en la posición “manual”, el motor debe arrancar con toda la resistencia conectada en el circuito secundario (circuito del rotor) y seguir la secuencia de control de tiempo descrita hasta que s haya desconectado toda la resistencia para funcionamiento, a velocidad máxima, de la bomba. ING. MEC. ELECT. ISAÍAS CECILIO VENTURA NAVA. VERACRUZ, VER. Enero de 2008.
  • 161.
    CURSO DE CONTROLDE MOTORES ELÉCTRICOS INDUSTRIALES. MANUAL TÉCNICO. 161 18. ARRANCADOR IEC INTELIGENTE Telemecanique TeSys U. Evolución de los arrancadores tradicionales. Con el cambio de siglo, las tecnologías también cambiaron y ahora en las soluciones de arranque de motor encontramos nuevas opciones. Podemos encontrar arrancadores que no sólo ofrecen una solución de arranque de motor si no que además, permiten tener un control más sofisticado de los motores eléctricos de inducción tipo rotor jaula de ardilla trifásicos. Ejemplo de ello es el arrancador IEC Inteligente de la marca Telemecanique TeSys U, un arrancador de motores que incorpora funciones de protección y control, adaptable a una gran variedad de buses de comunicación que permite monitorea aplicaciones vía Internet. TeSys modelo U: El arrancador “inteligente”. TeSys U, es un “dispositivo inteligente”, es el primer arrancador-controlador en el mercado que concentra mucho más inteligencia en un mismo volumen lo cual simplifica su instalación y uso. Incorpora las funciones de seccionamiento y desconexión de la carga, funciones de control y protección, y se le puede adicionar módulos función y de comunicación. Algo que se debe hacer notar es, que es muy compacto para arrancar motores de hasta 15 KW en 440 V.C.A. y diseñado para una máxima modularidad. Todos los componentes tales como: unidades de control, módulos función, bloque de contactos auxiliares, módulos de comunicación, pueden ser integrados fácilmente sobre la base de potencia sin herramientas ni alambrado adicional, lo cual comparado con una solución tradicional, reduce el tiempo de instalación en aproximadamente un 80%. Especificaciones Técnicas. Bases de potencia disponibles en dos versiones: 0 a 12 A y 0 a 32 A. 50 KA de capacidad interruptiva en 440 V.C.A., expandible a 130 KA utilizando un módulo limitador. Unidades de control con sólo seis rangos de ajuste para cubrir las corrientes de aplicación de hasta 20 H.P. en 440 V.C.A. Tensiones de control en 24 V.C.A., 48/72 V.C.A./C.D., 110/240 V.C.A./V.C.D. Con un ancho de 45 mm (para las bases de potencia). Bloque reversible adicional de 45 mm para no afectar el ancho cuando se requiera una solución como arrancador reversible. ING. MEC. ELECT. ISAÍAS CECILIO VENTURA NAVA. VERACRUZ, VER. Enero de 2008.
  • 162.
    CURSO DE CONTROLDE MOTORES ELÉCTRICOS INDUSTRIALES. MANUAL TÉCNICO. 162 Las unidades de control se ofrecen en tres versiones diferentes: estándar, avanzada y multifunción, que proveen desde una protección básica hasta la protección más avanzada. Funciones que provee la unidad de control estándar: Protección de corto circuito, protección de sobrecarga, protección contra desbalanceos de fases, protección contra pérdida de fase, rearme manual. Funciones que provee la unidad de control avanzada: Protección de corto circuito, protección de sobrecarga, protección contra desbalanceo de fases, protección contra pérdida de fase, rearme manual o automático por medio de un módulo función. Funciones que provee la unidad de control multifunción: Protección de corto circuito, protección de sobrecarga, protección contra desbalanceos de fases, protección contra pérdida de fase, rearme programable manual o automático, señal de alarma de las protecciones, función de supervisión y visualización sobre su pantalla frontal, programación local o remota utilizando un software sobre par y protección contra la operación en vacío de un motor, protección de falla a tierra o falla de aislamiento. El arrancador TeSys U puede integrarse a las redes de comunicación AS-1 y Modbus, utilizando los módulos de comunicación diseñados para facilitar su integración a los sistemas de monitoreo. Podemos resaltar que su modularidad contribuye a racionalizar el número de componentes utilizados para configurar una solución de arranque de motor, ya que con solo doce referencias se pueden controlar motores de hasta 15 KW (20 HP) en 440 V.C.A. ING. MEC. ELECT. ISAÍAS CECILIO VENTURA NAVA. VERACRUZ, VER. Enero de 2008.
  • 163.
    CURSO DE CONTROLDE MOTORES ELÉCTRICOS INDUSTRIALES. MANUAL TÉCNICO. 163 Soluciones para motores con consumo mayor a 32 Amperes. TeSys U Controlador. Después del éxito que se ha tenido con el arrancador inteligente TeSysU, ahora con el controlador TeSys U el usuario tiene la posibilidad de integrar a su sistema de comunicación todos los motores de hasta de 800 Amperes y así, monitorear y monitorear en todo momento el estatus de cada uno de ellos sin tener la necesidad de acudir directamente al gabinete que contiene el arrancador o al C.C.M. ING. MEC. ELECT. ISAÍAS CECILIO VENTURA NAVA. VERACRUZ, VER. Enero de 2008.
  • 164.
    CURSO DE CONTROLDE MOTORES ELÉCTRICOS INDUSTRIALES. MANUAL TÉCNICO. 164 ING. MEC. ELECT. ISAÍAS CECILIO VENTURA NAVA. VERACRUZ, VER. Enero de 2008.
  • 165.
    CURSO DE CONTROLDE MOTORES ELÉCTRICOS INDUSTRIALES. MANUAL TÉCNICO. 165 1, 2, 3: Arrancador inteligente Telemecanique TeSys. 6: Breaker oInterruptor termomagnético. 5: Contactor Telemecanique TeSys F. ING. MEC. ELECT. ISAÍAS CECILIO VENTURA NAVA. VERACRUZ, VER. Enero de 2008.
  • 166.
    CURSO DE CONTROLDE MOTORES ELÉCTRICOS INDUSTRIALES. MANUAL TÉCNICO. 166 19. TIMERS. RELEVADORES DE RETARDO DE TIEMPO. ING. MEC. ELECT. ISAÍAS CECILIO VENTURA NAVA. VERACRUZ, VER. Enero de 2008.
  • 167.
    CURSO DE CONTROLDE MOTORES ELÉCTRICOS INDUSTRIALES. MANUAL TÉCNICO. 167 Los TIMERS o RELEVADORES DE RETARDO DE TIEMPO o TEMPORIZADORES, son dispositivos que se emplean en todos los procesos de conexión diferida para las instalaciones de mando, de arranque, de protección y de regulación. Ellos garantizan una alta precisión de repetición en la secuencia de tiempos preajustados. RELEVADORES DE RETARDO DE TIEMPO MARCA: ALLEN- BRADLEY. ING. MEC. ELECT. ISAÍAS CECILIO VENTURA NAVA. VERACRUZ, VER. Enero de 2008.
  • 168.
    CURSO DE CONTROLDE MOTORES ELÉCTRICOS INDUSTRIALES. MANUAL TÉCNICO. 168 20. MULTÍMETRO. ING. MEC. ELECT. ISAÍAS CECILIO VENTURA NAVA. VERACRUZ, VER. Enero de 2008.
  • 169.
    CURSO DE CONTROLDE MOTORES ELÉCTRICOS INDUSTRIALES. MANUAL TÉCNICO. 169 ING. MEC. ELECT. ISAÍAS CECILIO VENTURA NAVA. VERACRUZ, VER. Enero de 2008.
  • 170.
    CURSO DE CONTROLDE MOTORES ELÉCTRICOS INDUSTRIALES. MANUAL TÉCNICO. 170 21. FÓRMULAS TÉCNICAS. ING. MEC. ELECT. ISAÍAS CECILIO VENTURA NAVA. VERACRUZ, VER. Enero de 2008.
  • 171.
    CURSO DE CONTROLDE MOTORES ELÉCTRICOS INDUSTRIALES. MANUAL TÉCNICO. 171 ING. MEC. ELECT. ISAÍAS CECILIO VENTURA NAVA. VERACRUZ, VER. Enero de 2008.
  • 172.
    CURSO DE CONTROLDE MOTORES ELÉCTRICOS INDUSTRIALES. MANUAL TÉCNICO. 172 ING. MEC. ELECT. ISAÍAS CECILIO VENTURA NAVA. VERACRUZ, VER. Enero de 2008.
  • 173.
    CURSO DE CONTROLDE MOTORES ELÉCTRICOS INDUSTRIALES. MANUAL TÉCNICO. 173 ING. MEC. ELECT. ISAÍAS CECILIO VENTURA NAVA. VERACRUZ, VER. Enero de 2008.
  • 174.
    CURSO DE CONTROLDE MOTORES ELÉCTRICOS INDUSTRIALES. MANUAL TÉCNICO. 174 ING. MEC. ELECT. ISAÍAS CECILIO VENTURA NAVA. VERACRUZ, VER. Enero de 2008.
  • 175.
    CURSO DE CONTROLDE MOTORES ELÉCTRICOS INDUSTRIALES. MANUAL TÉCNICO. 175 Bibliografía: “QUE ES LA ELECTRICIDAD”. Folleto editado por la Comisión Federal de Electricidad. “BIBLIOTECA PRACTICA DE MOTORES ELÉCTRICOS”. Tomo 1 y Tomo 2, Autor: R. J. Lawrie, Editorial OCEANO/CENTRUM. “MOTORES ELÉCTRICOS, SELECCIÓN, APLICACIÓN Y MANTENIMIENTO”, Catálogo Técnico de Industrias IEM. “CONTROL DE MOTORES ELÉCTRICOS”. Autor: Walter N. Alerich, Editorial Diana. “CONTROL DE MOTORES ELÉCTRICOS”. Autor: Dr., M. en C. e Ing. Gilberto Enríquez Harper, Editorial Limusa – Noriega Editores. “FUNDAMENTOS DE CONTROL DE MOTORES”. Edición de SquareD. “DIAGRAMAS DE CIRCUITOS DE CONTROL Y DE ALAMBRADO”. Edición de SquareD. “CATÁLOGO DE MOTORES ELÉCTRICOS, TIPO ROTOR JAULA DE ARDILLA Y TIPO ROTOR DEVANADO”. Industrias IEM. “MOTORES ELÉCTRICOS EN BAJA TENSIÓN”. Catálogo general SIEMENS SD03 2003/2004. SquareD “Fundamentos de Control de Motores Eléctricos”. Tabla de capacidades eléctricas de arrancadores. Página 17. N. E. C. National Electrical Code 1993. Artículo: 430-32 (a) (1). Página: 70-400. NOM-001-SEDE-2005. Norma Oficial Mexicana de Instalaciones Eléctricas. Diario Oficial de la Federación. Lunes 27 de septiembre de 1999. “Protección de Motores Eléctricos por medio de relevadores térmicos de sobrecarga”. Paul T. Anderson, P.E. Developmen Engineer, Control Products Division Westinghouse Electric Corp. Beaver Pa. Traducción y adaptación: Industrias IEM., S.A. de C.V. SIEMENS, catálogo general de Motores Eléctricos 1993. SIEMENS, catálogo general de Motores Eléctricos 2001. ING. MEC. ELECT. ISAÍAS CECILIO VENTURA NAVA. VERACRUZ, VER. Enero de 2008.
  • 176.
    CURSO DE CONTROLDE MOTORES ELÉCTRICOS INDUSTRIALES. MANUAL TÉCNICO. 176 “Coordinated Motor Circuit Protection. A Guide to Understanding: Short – Circuit Protection Devices, Overload Protection Devices, and Coordinated Protection”. Edición de Rockwell Automation. Allen – Bradley. “CUTLER – HAMMER, Contactores y Arrancadores Línea F, NEMA. “CONTROLES INDUSTRIALES”. Catálogo de ALLEN – BRADLEY. “MANUAL DEL ELECTRICISTA”. Edición de CONDUMEX. “PRODUCTOS DE DISTRIBUCIÓN Y CONTROL”. Catálogo compendiado No.30. Square D, una marca de Schneider Electric. “AUTOMATIZACIÓN Y CONTROL TELEMECANIQUE, GUÍA ESCENCIAL. Simply Smart Automation” Telemecanique, una marca de Schneider Electric. “NUEVAS TECNOLOGÍAS EN ARRANQUE Y VARIACIÓN DE VELOCIDAD A MOTORES ELÉCTRICOS DE INDUCCIÓN DE C. A.” Edición de Telemecanique y de Square D, marcas de Schneider Electric. “SCHNEIDER EN LÍNEA”. Revistas técnicas: Número 14, Abril de 2004. Número 18, Abril de 2005. Número 20, Octubre 2005. “ALTIVAR 31”. Guía simplificada, publicación técnica de Telemecanique. “ARRANCADORES SUAVES SSW 06 SOFT – STARTER”. Catálogo WEG. “MANUAL DEL ELECTRICISTA. CONTROL DE MOTORES DE C. A., Diagramas y datos técnicos”. Autor: Profesor Rodolfo Guadalajara R. Editorial Mc Graw Hill. “ELECTROTECNIA. EQUIPO MODULAR PARA ACCIONAMIENTOS ELÉCTRICOS. Prácticas de electricidad y de control de motores eléctricos”. Autor: Profesor Rodolfo Guadalajara R. “ALLEN – BRADLEY POWER FLEX 4 ADJUSTABLE FRECUENCY A.C. DRIVE. USER MANUAL. ROCKWELL AUTOMATION”. ING. MEC. ELECT. ISAÍAS CECILIO VENTURA NAVA. VERACRUZ, VER. Enero de 2008.