REALIZADO POR:

                               JORGE ANDRÉS AUCAY PAUTA

TEMA:

                                       MÁQUINAS EN DC

OBJETIVOS:

        Realizar una explicación conceptual acerca de que son y qué utilidad proporcionan las
        máquinas en DC.
        Establecer las diferentes partes y funciones que desempeñan los elementos que conforman
   las máquinas en DC.

RESUMEN:

En el presente ensayo, encontraremos una explicación acerca de lo que son las máquinas en DC,
además analizaré los dos tipos de máquinas en DC, Motores y Generadores. Explicaré su
funcionalidad, sus partes y aplicaciones de las mismas.

Con el presente ensayo se pretende direccionar al lector en un concepto acertado acerca de este
tema, para una ayuda didáctica mas apropiada.

INTRODUCCIÓN:

El motor de corriente continua es una máquina que convierte la energía eléctrica en mecánica,
provocando un movimiento rotatorio. En la actualidad existen nuevas aplicaciones con motores
eléctricos que no producen movimiento rotatorio, sino que con algunas modificaciones, ejercen
tracción sobre un riel. Estos motores se conocen como motores lineales.

Esta máquina de corriente continua es una de las más versátiles en la industria. Su fácil control de
posición, paro y velocidad la han convertido en una de las mejores opciones en aplicaciones de
control y automatización de procesos. Pero con la llegada de la electrónica su uso ha disminuido en
gran medida, pues los motores de corriente alterna, del tipo asíncrono, pueden ser controlados de
igual forma a precios más accesibles para el consumidor medio de la industria. A pesar de esto los
motores de corriente continua se siguen utilizando en muchas aplicaciones de potencia (trenes y
tranvías) o de precisión (máquinas, micro motores, etc.)

La principal característica del motor de corriente continua es la posibilidad de regular la velocidad
desde vacío a plena carga.

Su principal inconveniente, el mantenimiento, muy caro y laborioso.

Una máquina de corriente continua (generador o motor) se compone principalmente de dos partes,
un estator que da soporte mecánico al aparato y tiene un hueco en el centro generalmente de forma
cilíndrica. En el estator además se encuentran los polos, que pueden ser de imanes permanentes o
      devanados con hilo de cobre sobre núcleo de hierro. El rotor es generalmente de forma cilíndrica,
      también devanado y con núcleo, al que llega la corriente mediante dos escobillas.

      También se construyen motores de CC con el rotor de imanes permanentes para aplicaciones
      especiales.
      DESARROLLO

      MARCO TEÓRICO:

      CONCEPTOS:

      FERZA ELECTROMOTRIZ


      La fem inducida en un conductor rectilíneo de longitud L que se mueve a una velocidad V, cuya dirección

      forma un ángulo acon la dirección del campo magnético de inducción uniforme B, en cuyo interior se

      mueve cortando sus líneas de fuerza, tiene por valor:


E = B L V sen a

Si las tres magnitudes son perpendiculares, entonces el valor de la fem es:




      Esta fórmula también se puede poner en la forma:
Se genera una fem E mientras el conductor se
   mueve,cortando las líneas de fuerza del campo
   magnético:

   E=BLV




 Si los conductores activos forman parte de una espira que giran en el interior de un campo magnético tendríamos un
generador elemental de CC:




           FUERZA ELECTROMAGNÉTICA
La fuerza sobre un conductor rectilíneo de longitud L por el que circula una corriente I, cuya dirección forma

un ángulo acon la dirección del campo magnético de inducción uniforme B, en cuyo interior se encuentra, tiene por valor:


F= I L B sen a

Si las tres magnitudes son perpendiculares, entonces el valor de la fuerza electromagnética es:




             Esta fuerza desarrolla un trabajo de valor:
El conductor se mueve a causa de una fuerza F cuando
    por él circula una intensidad I:

    F=ILB




  Si los conductores activos forman parte de una espira el interior de un campo magnético, por el que circula una corriente,
tendríamos un motor elemental de CC:




            ESTRUCTURA DE LA MÁQUINA DC

             Estator: Formado por una corona de material ferromagnético denominada culata o yugo en cuyo
            interior, regularmente distribuidos y en número par, van dispuestos unos salientes radiales con una
expansión en su extremo, denominados polos, sujetos por tornillos a la culata. Rodeando los polos,
se hallan unas bobinas de hilo, o pletina de cobre aislado, cuya misión es, al ser alimentadas por
corriente continua, crear el campo magnético inductor de la máquina, el cual presentará
alternativamente polaridades norte y sur. Salvo las máquinas de potencia reducida, en general de
menos de 1 kW, encontramos también en el estator, alternando los polos antes citados, otros
llamados polos de conmutación.

  Rotor: Formado por una columna de material ferromagnético, a base de chapas de hierro, aisladas
unas de las otras por una capa de barniz o de óxido. La corona de chapa magnética presenta en su
superficie externa un ranurado donde se aloja el devanado inducido de la máquina. Este devanado
esta constituido por bobinas de hilo o de pletina de cobre convenientemente aislados, cerrado sobre
si mismo al conectar el final de la última bobina con el principio de la primera.

  Colector: Constituido esencialmente por piezas planas de cobre duro de sección trapezoidal,
llamadas delgas, separadas y aisladas unas de otras por delgadas láminas de mica, formando el
conjunto un tubo cilíndrico aprisionado fuertemente. El colector tiene tantas delgas como bobinas
posee el devanado inducido de la máquina.

  Escobillas: dispuestas en los portaescobillas, de bronce o latón, que retienen las escobillas que
establecerán el enlace eléctrico entre las delgas y el colector y el circuito de corriente continua
exterior.



Imagen 1




Imagen 2
MAQUINA DC
EL INDUCTOR




EL INDUCIDO




DINAMO ELEMENTAL
ELIMINACIÓN DEL RIZADO

Al aumentar el número de delgas, la fem obtenida tiene menor ondulación acercándose más a la
tensión continua que se desea obtener.
PRINCIPIO DE FUNCIONAMIENTO DE UN MOTOR

En las máquinas de corriente continua, el inductor (campo) produce el campo magnético necesario
para que se produzcan corrientes inducidas.

En el inducido se desarrollan las corrientes inducidas por medio campo magnético producido en el
inductor. Finalmente, el colector es el órgano que recoge las corrientes producidas por el inducido,
obteniéndose corriente continua; esto, en el caso de un generador. O, por el contrario, sirve para
recoger la corriente de la línea de alimentación para que, por reacción sobre el campo magnético
inductor se produzca un movimiento rotatorio, en el caso de un motor.
Representación de las partes esenciales de una máquina CC

1. - Culata o carcasa                             7. - Devanado del inducido
2. - Núcleo polar de un polo inductor             8. - Devanado de excitación
3. - Pieza polar de un polo inductor              9. - Devanado de conmutación
4. - Núcleo polar de un polo de conmutación       10. - Colector
5. - Pieza polar de un polo de conmutación        11. - Escobilla positiva
6. - Inducido                                     12. - Escobilla negativa

ð Funcionamiento del inductor (campo)

El sistema inductor produce el campo magnético necesario para crear las corrientes inducidas. Este
campo magnético puede ser producido por imanes permanentes o por electroimanes.

Generalmente, el campo magnético inductor está producido por electroimanes montados sobre la
carcasa de la máquina; estos se llaman polos inductores y están constituidos por un núcleo
magnético de hierro o de acero y un arrollamiento conductor que lo rodea (arrollamiento de
excitación ó devanados de campo)

Las bobinas que constituyen los arrollamientos de excitación de los diferentes polos, están
conectadas entre sí de manera que formen, alternativamente, un polo Norte y un polo Sur.

ð Funcionamiento del inducido

El inducido de una máquina de corriente continua, consta de un núcleo formado por chapas
magnéticas de hierro, de la calidad denominada chapa de dinamo o chapa de inducido, aisladas
entre sí por medio de papel o barniz; esto se hace así para disminuir las corrientes de Foucault que
se producen en el núcleo magnético, hasta límites admisibles.
El núcleo lleva en su parte periférica unas ranuras, para alojar los conductores que constituyen el
arrollamiento del inducido ó devanados del inducido; en este arrollamiento se produce la fuerza
electromotriz inducida a causa del flujo magnético que lo atraviesa y que procede del sistema
inductor. Los conductores que forman el arrollamiento del inducido van conectados entre sí, de
forma que las fuerzas electromotrices que se producen en cada uno de ellos, se suman para producir
la fuerza electromotriz total.

ð Colector - conmutador

Se denomina colector a un conjunto de láminas conductoras o delgas, generalmente de cobre,
dispuestas en forma cilíndrica y aislada entre sí, que giran al mismo tiempo que el inducido. Ahora,
se colocan unos frotadores flujos o escobillas, a los que se unen los conductores exteriores
generales. Cualquiera que sea la posición del inducido, los conductores de la izquierda producen
fuerzas electromotrices hacia atrás y los conductores de la derecha producen fuerzas electromotrices
dirigidas hacia delante; por lo tanto, cada una de las escobillas recogerá siempre corriente de un
solo sentido, es decir, que la corriente saldrá de la máquina por una escobilla, atravesará la
resistencia de carga R y retornará a la máquina por la otra escobilla, como vemos en el siguiente
dibujo




La línea MN se llama línea neutra y representa el cambio de sentido de las fuerzas electromotrices
inducidas en los conductores. En efecto, siguiendo el movimiento giratorio del inducido, al pasar
por la línea MN los conductores que constituyen la bobina B, cambian de sentido las fuerzas
electromotrices inducidas (y también las corrientes inducidas); este cambio de sentido no es brusco,
sino gradual, de forma que el valor de la fuerza electromotriz inducida que es máximo cuando el
conductor está frente al polo inductor, va disminuyendo a medida que se acerca a la línea neutra; en
la línea neutra, la fuerza electromotriz inducida es nula. Y pasada la línea MN, vuelve a crecer el
valor de la fuerza electromotriz inducida, hasta alcanzar nuevamente su valor máximo al quedar el
conductor frente al siguiente polo inductor; pero esta vez, la fuerza electromotriz es de sentido
opuesto. Se entiende por conmutación al conjunto de fenómenos que se producen al pasar las delgas
del colector por debajo de las escobillas. Cuando en la rotación de la máquina, una delga del
colector abandona la escobilla sobre la que acaba de pasar, se produce una chispa que tiene efectos
destructivos sobre el colector.

Para evitar el chispeo, es decir, para conseguir una conmutación sin chispas, hay que procurar que,
en el momento en que sucede la conmutación, la bobina conmutada esté sometida a una fuerza
electromotriz de valor sensiblemente opuesto al valor de la fuerza electromotriz de autoinducción.
Para ello, la bobina debe cortocircuitarse antes o después de la línea neutra, para que esté bajo la
influencia de la fuerza electromotriz producida por un polo inductor; para ello, las escobillas deben
decalarse en un ángulo ð (ángulo de conmutación)

1.2 DEMOSTRACIÓN DE LA ECUACIÓN DEL VOLTAJE GENERADO EA

El voltaje de salida de la armadura de una máquina de corriente continua, es igual al número de
conductores en una rama en paralelo multiplicado por el voltaje inducido de cada conductor. Si el
voltaje inducido por conductor que se encuentra frente a un polo es:

Entonces el voltaje inducido en la armadura es:

donde:

N es el número total de conductores

A es el número de ramas en paralelo

Si expresamos la velocidad como , con r = radio del rotor, entonces:

ec. 3

Por otro lado:

Y el inducido tiene forma cilíndrica,

Entonces si la máquina tiene P polos

Por lo que el flujo será:

Si a la ecuación de EA (ec. 3), la multiplicamos y dividimos por , nos queda:

Entonces:

Si hacemos

Entonces

DEMOSTRACIÓN DE LA ECUACIÓN DE TORQUE INDUCIDO ind

Sabemos que el torque de un conductor que se encuentra frente a un polo es:

Si en la máquina hay z ramas en paralelo, entonces la corriente por un conductor estará dada por:

De manera que, el par sobre un conductor se puede expresar como

Como hay Z conductores en el rotor, el par total producido por una máquina es:

De la sección anterior sabemos que
Multiplicando la expresión del torque inducido por el factor y agrupando, nos queda que:

MOTORES DE EXCITACIÓN INDEPENDIENTE




La figura 1 muestra el esquema de funcionamiento de un motor de excitación independiente con la
placa de bornes. En ambos esquemas se ha añadido el arrancador, necesario para el buen arranque
del motor. En los motores está impuesto el sentido de la corriente, que procede de la línea principal
y, mediante el oportuno cambio de conexiones, se puede elegir el sentido de giro del motor y el
sentido de la corriente de excitación. Teniendo en cuenta, por lo tanto, los sentidos de la corriente
principal y de excitación.

Borne A Polo positivo principal

Borne B-H Polo negativo principal

Borne K Polo negativo de la excitación

Borne J Polo positivo de la excitación.

El circuito equivalente de un motor de excitación externa o independiente es el que se muestra en la
figura 3.
Si aplicamos mallas al circuito anterior:

En la pregunta 1 se demostró que

Si despejamos IA de la siguiente expresión:

Sustituyendo estas dos ecuaciones en la ecuación 1, tenemos

Luego, despejando                                   de la expresión anterior

La gráfica torque-velocidad para un motor de excitación externa es:




MOTORES SERIE
Un motor serie es uno cuyos embobinados de campo constan de, relativamente, pocas vueltas
conectadas en serie con el circuito inducido. Los gráficos anteriores muestran un motor serie, con
sentido de giro a izquierda. El esquema de conexiones de la máquina muestra que, por no existir
regulador de velocidad, el borne M del arrancador está desconectado. Si, dadas las condiciones de
funcionamiento expresadas en las figuras, se quiere cambiar el sentido de giro de la máquina, hay
que cambiar el sentido de la corriente de excitación, o bien, el sentido de la corriente del inducido;
siempre es preferible este último procedimiento, pues el cambio de sentido de la corriente en el
arrollamiento de excitación puede provocar la pérdida del magnetismo remanente de la máquina.

El circuito equivalente de un motor serie es como sigue a continuación:




El torque inducido para este tipo de motores es:

Despejando el flujo,
También se demostró que el voltaje inducido EA es igual                            a
. Si sustituimos todas estas ecuaciones anteriores en la ecuación 2, nos queda:




De donde podemos despejar                                     , por lo que nos queda:




La relación torque-velocidad, la vemos en el siguiente gráfico:




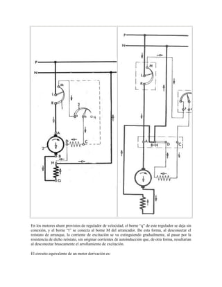
MOTORES TIPO DERIVACIÓN
En los motores shunt provistos de regulador de velocidad, el borne “q” de este regulador se deja sin
conexión, y el borne “t” se conecta al borne M del arrancador. De esta forma, al desconectar el
reóstato de arranque, la corriente de excitación se va extinguiendo gradualmente, al pasar por la
resistencia de dicho reóstato, sin originar corrientes de autoinducción que, de otra forma, resultarían
al desconectar bruscamente el arrollamiento de excitación.

El circuito equivalente de un motor derivación es:
Las ecuaciones que definen la relación torque-velocidad, son iguales a las deducidas para el motor
de excitación externa, por lo que su curva característica también es igual.

3. - CONTROL DE VELOCIDAD EN MOTORES TIPO DERIVACIÓN

De acuerdo a las ecuaciones de la relación torque-velocidad para los motores tipo derivación:

Podemos intuir que la velocidad se puede variar si actuamos sobre:

 El flujo del inductor (cambiando la resistencia de campo Rf)

 La fuerza contraelectromotriz ó voltaje aplicado entre los terminales de armadura.

        Si cambiamos la resistencia de campo:




Como vemos en el gráfico, si incrementamos Rf, la corriente de campo disminuye. Al disminuir la
corriente de campo, disminuye el flujo, por lo que disminuye el voltaje generado.
De las mallas del circuito, vemos que una disminución de EA causa un incremento de la corriente
de armadura

T

El torque producido en el motor, que está dado por: . Como el flujo disminuye, mientras la corriente
IA disminuye, podemos decir que un 1% en la disminución del flujo producirá un incremento del 49
% en la corriente de armadura por lo que                                                         ind
>                                 carga, entonces la velocidad del motor sube.

Sin embargo, como la velocidad del motor aumenta, el voltaje generado aumenta, causando una
caída de la corriente IA, por lo que el torque inducido disminuirá y será igual al par de carga.
Podemos resumir todo en el siguiente cuadro:

Rf ! ! IF !                                    IF ! !                             !
                                 ! ! EA !      EA ! ! IA !
                                                                                      ind         !
IA ! !                                   ind
                                             (                                                  ind
! (=k                                    !IA
                                             >                                         carga)     !
!)
                                                                             !

Pero cuando aumenta la velocidad

                                 ! ! EA !      EA ! ! IA !
IA ! !                                   ind
!     (y      se     hace      igual       a
                                carga)




         Si cambiamos el voltaje del inducido
Aquí tratamos de variar el voltaje aplicado al inducido del motor sin cambiar el voltaje aplicado al
campo. Para esto, necesitamos una conexión como la de la siguiente figura




Si aumenta el voltaje VA, entonces la corriente de inducido en el motor debe elevarse:

A    medida        que     creceIA, el torque inducido aumenta , haciendo que
                                 ind >                                  carga y se incremente la
velocidad del motor. Pero al igual que el control de velocidad por resistencia de campo, a medida
que aumenta la velocidad, el voltaje EA aumenta, por lo que la corriente de inducido IA disminuya,
haciendo que el                                 ind iguale al                                carga
a una velocidad mayor de rotación. Podemos resumir todo en la siguiente tabla.

VA ! ! IA !                                         IA ! !                        ind !
                                        ind    !
(                                            ind
>                                       carga) !
                                    !

Pero cuando aumenta la velocidad

                                    ! ! EA !        EA ! ! IA !
IA ! !                                        ind
!     (y      se         hace      igual        a
                                    carga)
5. - FUNCIONAMIENTO DEL DIAGRAMA

El circuito a estudiar funciona de la siguiente manera. En el instante cero, cuando se va arrancar el
sistema. La batería de 32 V, suministra la potencia adecuada para que arranquen los generadores G1
y G2, esto esto con CK1 y CK2 cerrados y P1, P2, P3, P4 abiertos. Luego se cierran P1..P4, y CK1
y CK2 se abren, para que los generadores suministren la potencia para que arranquen los motores
Mr1, Mr2, Mr3, Mr4.

Cada generador alimenta a dos motores conectados en paralelo. Los motores están colocados en
configuración serie como vemos en el plano, la bobina del inducido, esta en serie con el inductor.
Cada motor tiene un arreglo de contactores F y R, los cuales le dan el sentido de giro a cada motor
simultáneamente. Cuando F esta cerrado, los motores giran hacia delante, y cuando F se abre y se
cierra R, los motores giran hacia atrás.

En los motores serie, el reóstato regulador de velocidad se conecta en paralelo con el arrollamiento
del inductor, es decir, shunteando este arrollamiento, de forma que variando el valor de la corriente
que atraviesa el arrollamiento y por lo tanto, el flujo inductor, varíe también la velocidad del motor.
Como vemos en la gráfica




El sistema de regulación de velocidad es muy sencillo y, sobre todo, económico ya que el consumo
de potencia en el regulador es muy pequeño, ya que la resistencia del regulador es pequeña.

Sin embargo, existe el inconveniente de que los límites del regulador son bastante reducidos, por
esta razón

 En la zona de pequeñas velocidades (valores elevados de flujo), por la saturación del circuito
magnético
 En la zona de elevadas vel cidades, por el consumo de una corriente de carga excesiva, que
                                 o
puede provocar, incluso el paro del motor. Efectivamente, en la mayoría de las aplicaciones, el par
resistente crece con la velocidad, y de acuerdo con la expresión:

Naturalmente, se podría conseguir un motor que permita una regulación de velocidad entre límites
más amplios, pero resultaría antieconómico, ya que su circuito magnético debe estar calculado para
la velocidad menor (flujo máximo) y, por lo tanto, trabaja a bajo rendimiento para las velocidades
mas elevadas.




Vemos como varia el voltaje inducido, al variar la corriente de excitación, varia también el flujo en
la misma proporción ya que son proporcionales, entonces el voltaje EA cambia en función de:




Al estar conectado en serie, las corrientes de campo y de inducido son proporcionales, y si
aumentamos o disminuimos la resistencia IL al variar la impedancia del inducido, estamos variando
también la corriente IA. Y si varia IA, varia también el flujo porque como vemos:

DESCRIPCIÓN DEL FUNCIONAMIENTO

La máquina de corriente continua puede funcionar tanto como generador como motor. Para
comprender el principio de generación de la fem en las espiras del rotor, se va a considerar el
inducido en forma de anillo como se observa en la figura 10. En este devanado, al girar el rotor, se
induce un fem en los conductores dispuestos en la cara exterior del núcleo al ser cortados por el
flujo del estator. En los conductores interiores no aparece ninguna fem ye que no les atraviesa el
flujo de los polos, al estar sus líneas de fuerza limitadas al circuito de baja reluctancia del anillo.




Figura 10 Máquina de corriente continua
Analizando la figura 10 se observa que el sentido de la fem de los conductores situados debajo
del polo norte son de signo contrario a la de los conductores situados debajo del polo sur. Como
quiera que la estructura de la máquina es simétrica, las fem correspondientes a la parte izquierda del
inducido serán opuestas a las de la parte derecha, y en consecuencia no circulará ninguna corriente
por el arrollamiento. Para utilizar la fem del inducido y llevarla a un circuito exterior se han de
conectar unas escobillas de salida Ay B situadas en el eje transversal de los polos para que puedan
aprovechar la máxima fem del devanado. Estas escobillas dividen el arrollamiento en dos ramas en
paralelo con una misma fem. En cada una de estas ramas, las fem deben tener el mismo sentido,
pues de lo contrario no se utilizarán totalmente las fem generadas en el arrollamiento. El eje que
forma la alineación de las escobillas se denomina línea neutra. Esta línea tiene gran importancia,
pues indica las posiciones en las que se produce la inversión de fem en las bobinas del inducido
pasando las espiras correspondientes de una rama paralelo a otra. La posición exacta de la línea
neutra se determina experimentalmente moviendo el collar de las escobillas hasta encontrar el punto
en el que se producen las mínimas chispas en el colector de delgas.

En los inducidos en anillo y también en los que llevan un devanado imbricado simple el número
de circuitos derivados coincide con el de polos. Si se denomina 2p el número de polos y 2c el
número de circuitos derivados o ramas en paralelo, se tendrá:



En los devanados ondulados simples, el número de circuitos derivados es siempre igual a 2, sea cual
sea el número de polos de la máquina, es decir:



Para calcular la fem producida en el inducido de una máquina de corriente continua, debe tenerse en
cuenta que en cada bobina del arrollamiento se obtiene una fem alterna, de tal forma que en un
semiperíodo de la misma el flujo concatenado varía entre los límites +F y -F, en consecuencia
el valormedio de la fem obtenida en la bobina en el tiempo mencionado será:




Donde T indica el período de la tensión. La frecuencia de la tensión generada va ligada al número
de polos 2p y a la velocidad de rotación en rpm por la relación:



La fem media en una espira del inducido será:
Las fem recogidas por las escobillas de la máquina en las distintas bobinas durante un semiperíodo
dan como resultado una fem que será la suma de todas las bobinas que componen cada rama en
paralelo del devanado. Si este constan de Z conductores que forman Z/2 bobinas conectadas en
serie, producirían una fem resultante de magnitud:




Donde            es una constante determinada para cada máquina. De esta expresión se deduce que
la fem puede regularse variando la velocidad del rotor o cambiando el flujo inductor mediante el
ajuste de la corriente de excitación en los polos.

    I. GENERADORES DE C.C.

Los generadores de c.c. o dinamos convierten una energía mecánica de entrada en energía eléctrica
de salida en forma de corriente continua. En la actualidad, estos generadores han caído en desuso y
han sido sustituidos por los rectificadores, generalmente de silicio, que transforman c.a. en c.c. en
forma estática y con mayor rendimiento. Desde el punto de punto de vista del circuito eléctrico, las
máquinas de c.c. constan de un inductor o excitación colocado en el estator y de un circuito
giratorio provisto de colector a delgas. El inducido gira dentro del campo magnético del inductor y
genera una fem continua E en vacío.

Al conectar una carga eléctrica en el exterior aparece una corriente Ii de circulación que provoca
una caída de tensión en el inducido, que se debe en parte a la resistencia propia de este devanado Ri
y en parte a la resistencia que presentan los contactos escobillas-colector. Si se denomina Vesc la
caída de tensión por par de escobillas, la aplicación de las leyes de Kirchhoff al circuito inducido de
la figura 11 conduce a la siguiente ecuación:



Donde V indica la tensión terminal en bornes de la máquina. En esta ecuación se ha supuesto
despreciable la posible acción desmagnetizante del inducido sobre el inductor. Cuando se considera
esta acción se suele expresar como tanto por ciento la reducción de la fmm de la excitación o su
equivalente caída de tensión del inducido.
Figura 11 Circuito equivalente de un Generador de C.C.

Para determinar el proceso de transformación de energía mecánica en eléctrica en un generador de
c.c. se va a considerar el esquema de la figura 11 en el que se tienen las siguientes ecuaciones de
circuito:

Inductor:



Inducido:



En la figura 12 se observa el principio básico de obtener c.c. en la salida de un generador de c.c.




Figura 12 Generación de C.C.

    II. MOTORES DE C.C.

A diferencia de los generadores, los motores de c.c. transforman tensión continua en sus bornes
en movimiento mecánico en su eje. Los diferentes tipos de motores de c.c. se clasifican de acuerdo
con el tipo de excitación, de acuerdo a la que se hacía con los generadores, y así se tiene: motores
con excitación independiente, serie, derivación y compuesta. El circuito equivalente del motor se
observa en la figura 13.
Figura 13 Circuito equivalente de un Motor de C.C.

El par electromagnético viene determinado por la expresión:



Desde un punto de vista práctico, estos motores de c.c. presentan una gran ventaja sobre los motores
de c.a. debido a su posibilidad de regular la velocidad. De acuerdo con la ecuación:



Si se incluye Ri la resistencia del y escobillas se tiene:



Teniendo en cuenta la expresión general de la fem:




Y al sustituir las ecuaciones anteriores y despejando la velocidad n, se tiene:




Que indica la posibilidad de regular la velocidad de un motor de c.c. a base de las
siguientes variables:

    a) El flujo por polo producido por la corriente de excitación. Al disminuir el flujo, aumenta la
    velocidad de rotación, y de ahí el peligro de poner en marcha el motor sin conectar la
    excitación, ya que se dará lugar a un embalamiento del motor, limitado únicamente por
    el magnetismo remanente de los polos.

    b) La tensión de alimentación V aplicada al motor. Al disminuir/aumentar la tensión de
    alimentación se reduce/aumenta la velocidad.

    c) La resistencia del circuito inducido, lo que se consigue conectando en serie con este
    devanado una resistencia o reóstato variable. Al aumentar/disminuir la resistencia del inducido,
    la velocidad disminuye/aumenta.
Estos métodos se emplean en la práctica de forma independiente o combinada para obtener unas
características adecuadas al régimen de trabajo que se necesita.

Para invertir el sentido de rotación de un motor de c.c. es necesario invertir únicamente la corriente
en un solo devanado el cual puede ser el inducido o el inductor.



CONCLUSIONES Y RECOMENDACIONES:

Una máquina de corriente continua está formada de varias partes y su estructura puede parecer un
poco compleja, pero su principio de funcionamiento se basa en las leyes fundamentales del
electromagnetismo como la ley de inducción de Faraday. Las piezas que la conforman son varias
pero hemos estudiado las principales como lo son el inductor que son los polos de la máquina los
cuales generan el flujo magnético necesario para que en el inducido se generen las tensiones, las
cual se juntan en el colector a delgas y son recogidas por las escobillas para ser tomadas en el
exterior por los bornes de la máquina.

La importancia de la existencia de las máquinas de corriente continua radica principalmente en
algunas de las ventajas que presentan frente a las decorriente alterna, como la regulación de la
velocidad y del torque lo cual para estas máquinas se lo regula con la intensidad de la corriente,
mientras que para las de CA es más complicado la regulación de estos parámetros.

La principal diferencia o característica de una máquina de corriente continua es quizá el modo en
que se toma la tensión generada, la cual se la toma del colector a delgas el cual en lugar de tomar
todo el período de la tensión, toma solo el semiciclo positivo de la misma dando como resultado una
tensión continua.



BIBLIOGRAFÍA:

    [1] Libro "Máquinas eléctricas", autor Steven Chapman, capítulo 1, tercera edición.

    [2] Libro "Máquinas eléctricas", autor Jesús Fraile Mora, capítulo 6, quinta edición.

    [3] http://www.tuveras.com/maquinascc/funcionamientos.html

    [4] http://es.wikipedia.org/wiki/Motor_de_corriente_continua

    [5]     http://www.monografias.com/trabajos89/maquinas-corriente-continua-partes/maquinas-
    corriente-continua-partes.shtml

Maquinas en dc

  • 1.
    REALIZADO POR: JORGE ANDRÉS AUCAY PAUTA TEMA: MÁQUINAS EN DC OBJETIVOS: Realizar una explicación conceptual acerca de que son y qué utilidad proporcionan las máquinas en DC. Establecer las diferentes partes y funciones que desempeñan los elementos que conforman las máquinas en DC. RESUMEN: En el presente ensayo, encontraremos una explicación acerca de lo que son las máquinas en DC, además analizaré los dos tipos de máquinas en DC, Motores y Generadores. Explicaré su funcionalidad, sus partes y aplicaciones de las mismas. Con el presente ensayo se pretende direccionar al lector en un concepto acertado acerca de este tema, para una ayuda didáctica mas apropiada. INTRODUCCIÓN: El motor de corriente continua es una máquina que convierte la energía eléctrica en mecánica, provocando un movimiento rotatorio. En la actualidad existen nuevas aplicaciones con motores eléctricos que no producen movimiento rotatorio, sino que con algunas modificaciones, ejercen tracción sobre un riel. Estos motores se conocen como motores lineales. Esta máquina de corriente continua es una de las más versátiles en la industria. Su fácil control de posición, paro y velocidad la han convertido en una de las mejores opciones en aplicaciones de control y automatización de procesos. Pero con la llegada de la electrónica su uso ha disminuido en gran medida, pues los motores de corriente alterna, del tipo asíncrono, pueden ser controlados de igual forma a precios más accesibles para el consumidor medio de la industria. A pesar de esto los motores de corriente continua se siguen utilizando en muchas aplicaciones de potencia (trenes y tranvías) o de precisión (máquinas, micro motores, etc.) La principal característica del motor de corriente continua es la posibilidad de regular la velocidad desde vacío a plena carga. Su principal inconveniente, el mantenimiento, muy caro y laborioso. Una máquina de corriente continua (generador o motor) se compone principalmente de dos partes, un estator que da soporte mecánico al aparato y tiene un hueco en el centro generalmente de forma
  • 2.
    cilíndrica. En elestator además se encuentran los polos, que pueden ser de imanes permanentes o devanados con hilo de cobre sobre núcleo de hierro. El rotor es generalmente de forma cilíndrica, también devanado y con núcleo, al que llega la corriente mediante dos escobillas. También se construyen motores de CC con el rotor de imanes permanentes para aplicaciones especiales. DESARROLLO MARCO TEÓRICO: CONCEPTOS: FERZA ELECTROMOTRIZ La fem inducida en un conductor rectilíneo de longitud L que se mueve a una velocidad V, cuya dirección forma un ángulo acon la dirección del campo magnético de inducción uniforme B, en cuyo interior se mueve cortando sus líneas de fuerza, tiene por valor: E = B L V sen a Si las tres magnitudes son perpendiculares, entonces el valor de la fem es: Esta fórmula también se puede poner en la forma:
  • 3.
    Se genera unafem E mientras el conductor se mueve,cortando las líneas de fuerza del campo magnético: E=BLV Si los conductores activos forman parte de una espira que giran en el interior de un campo magnético tendríamos un generador elemental de CC: FUERZA ELECTROMAGNÉTICA
  • 4.
    La fuerza sobreun conductor rectilíneo de longitud L por el que circula una corriente I, cuya dirección forma un ángulo acon la dirección del campo magnético de inducción uniforme B, en cuyo interior se encuentra, tiene por valor: F= I L B sen a Si las tres magnitudes son perpendiculares, entonces el valor de la fuerza electromagnética es: Esta fuerza desarrolla un trabajo de valor:
  • 5.
    El conductor semueve a causa de una fuerza F cuando por él circula una intensidad I: F=ILB Si los conductores activos forman parte de una espira el interior de un campo magnético, por el que circula una corriente, tendríamos un motor elemental de CC: ESTRUCTURA DE LA MÁQUINA DC Estator: Formado por una corona de material ferromagnético denominada culata o yugo en cuyo interior, regularmente distribuidos y en número par, van dispuestos unos salientes radiales con una
  • 6.
    expansión en suextremo, denominados polos, sujetos por tornillos a la culata. Rodeando los polos, se hallan unas bobinas de hilo, o pletina de cobre aislado, cuya misión es, al ser alimentadas por corriente continua, crear el campo magnético inductor de la máquina, el cual presentará alternativamente polaridades norte y sur. Salvo las máquinas de potencia reducida, en general de menos de 1 kW, encontramos también en el estator, alternando los polos antes citados, otros llamados polos de conmutación. Rotor: Formado por una columna de material ferromagnético, a base de chapas de hierro, aisladas unas de las otras por una capa de barniz o de óxido. La corona de chapa magnética presenta en su superficie externa un ranurado donde se aloja el devanado inducido de la máquina. Este devanado esta constituido por bobinas de hilo o de pletina de cobre convenientemente aislados, cerrado sobre si mismo al conectar el final de la última bobina con el principio de la primera. Colector: Constituido esencialmente por piezas planas de cobre duro de sección trapezoidal, llamadas delgas, separadas y aisladas unas de otras por delgadas láminas de mica, formando el conjunto un tubo cilíndrico aprisionado fuertemente. El colector tiene tantas delgas como bobinas posee el devanado inducido de la máquina. Escobillas: dispuestas en los portaescobillas, de bronce o latón, que retienen las escobillas que establecerán el enlace eléctrico entre las delgas y el colector y el circuito de corriente continua exterior. Imagen 1 Imagen 2
  • 7.
  • 8.
  • 9.
    ELIMINACIÓN DEL RIZADO Alaumentar el número de delgas, la fem obtenida tiene menor ondulación acercándose más a la tensión continua que se desea obtener.
  • 10.
    PRINCIPIO DE FUNCIONAMIENTODE UN MOTOR En las máquinas de corriente continua, el inductor (campo) produce el campo magnético necesario para que se produzcan corrientes inducidas. En el inducido se desarrollan las corrientes inducidas por medio campo magnético producido en el inductor. Finalmente, el colector es el órgano que recoge las corrientes producidas por el inducido, obteniéndose corriente continua; esto, en el caso de un generador. O, por el contrario, sirve para recoger la corriente de la línea de alimentación para que, por reacción sobre el campo magnético inductor se produzca un movimiento rotatorio, en el caso de un motor.
  • 11.
    Representación de laspartes esenciales de una máquina CC 1. - Culata o carcasa 7. - Devanado del inducido 2. - Núcleo polar de un polo inductor 8. - Devanado de excitación 3. - Pieza polar de un polo inductor 9. - Devanado de conmutación 4. - Núcleo polar de un polo de conmutación 10. - Colector 5. - Pieza polar de un polo de conmutación 11. - Escobilla positiva 6. - Inducido 12. - Escobilla negativa ð Funcionamiento del inductor (campo) El sistema inductor produce el campo magnético necesario para crear las corrientes inducidas. Este campo magnético puede ser producido por imanes permanentes o por electroimanes. Generalmente, el campo magnético inductor está producido por electroimanes montados sobre la carcasa de la máquina; estos se llaman polos inductores y están constituidos por un núcleo magnético de hierro o de acero y un arrollamiento conductor que lo rodea (arrollamiento de excitación ó devanados de campo) Las bobinas que constituyen los arrollamientos de excitación de los diferentes polos, están conectadas entre sí de manera que formen, alternativamente, un polo Norte y un polo Sur. ð Funcionamiento del inducido El inducido de una máquina de corriente continua, consta de un núcleo formado por chapas magnéticas de hierro, de la calidad denominada chapa de dinamo o chapa de inducido, aisladas entre sí por medio de papel o barniz; esto se hace así para disminuir las corrientes de Foucault que se producen en el núcleo magnético, hasta límites admisibles.
  • 12.
    El núcleo llevaen su parte periférica unas ranuras, para alojar los conductores que constituyen el arrollamiento del inducido ó devanados del inducido; en este arrollamiento se produce la fuerza electromotriz inducida a causa del flujo magnético que lo atraviesa y que procede del sistema inductor. Los conductores que forman el arrollamiento del inducido van conectados entre sí, de forma que las fuerzas electromotrices que se producen en cada uno de ellos, se suman para producir la fuerza electromotriz total. ð Colector - conmutador Se denomina colector a un conjunto de láminas conductoras o delgas, generalmente de cobre, dispuestas en forma cilíndrica y aislada entre sí, que giran al mismo tiempo que el inducido. Ahora, se colocan unos frotadores flujos o escobillas, a los que se unen los conductores exteriores generales. Cualquiera que sea la posición del inducido, los conductores de la izquierda producen fuerzas electromotrices hacia atrás y los conductores de la derecha producen fuerzas electromotrices dirigidas hacia delante; por lo tanto, cada una de las escobillas recogerá siempre corriente de un solo sentido, es decir, que la corriente saldrá de la máquina por una escobilla, atravesará la resistencia de carga R y retornará a la máquina por la otra escobilla, como vemos en el siguiente dibujo La línea MN se llama línea neutra y representa el cambio de sentido de las fuerzas electromotrices inducidas en los conductores. En efecto, siguiendo el movimiento giratorio del inducido, al pasar por la línea MN los conductores que constituyen la bobina B, cambian de sentido las fuerzas electromotrices inducidas (y también las corrientes inducidas); este cambio de sentido no es brusco, sino gradual, de forma que el valor de la fuerza electromotriz inducida que es máximo cuando el conductor está frente al polo inductor, va disminuyendo a medida que se acerca a la línea neutra; en la línea neutra, la fuerza electromotriz inducida es nula. Y pasada la línea MN, vuelve a crecer el valor de la fuerza electromotriz inducida, hasta alcanzar nuevamente su valor máximo al quedar el conductor frente al siguiente polo inductor; pero esta vez, la fuerza electromotriz es de sentido opuesto. Se entiende por conmutación al conjunto de fenómenos que se producen al pasar las delgas del colector por debajo de las escobillas. Cuando en la rotación de la máquina, una delga del colector abandona la escobilla sobre la que acaba de pasar, se produce una chispa que tiene efectos destructivos sobre el colector. Para evitar el chispeo, es decir, para conseguir una conmutación sin chispas, hay que procurar que, en el momento en que sucede la conmutación, la bobina conmutada esté sometida a una fuerza electromotriz de valor sensiblemente opuesto al valor de la fuerza electromotriz de autoinducción. Para ello, la bobina debe cortocircuitarse antes o después de la línea neutra, para que esté bajo la
  • 13.
    influencia de lafuerza electromotriz producida por un polo inductor; para ello, las escobillas deben decalarse en un ángulo ð (ángulo de conmutación) 1.2 DEMOSTRACIÓN DE LA ECUACIÓN DEL VOLTAJE GENERADO EA El voltaje de salida de la armadura de una máquina de corriente continua, es igual al número de conductores en una rama en paralelo multiplicado por el voltaje inducido de cada conductor. Si el voltaje inducido por conductor que se encuentra frente a un polo es: Entonces el voltaje inducido en la armadura es: donde: N es el número total de conductores A es el número de ramas en paralelo Si expresamos la velocidad como , con r = radio del rotor, entonces: ec. 3 Por otro lado: Y el inducido tiene forma cilíndrica, Entonces si la máquina tiene P polos Por lo que el flujo será: Si a la ecuación de EA (ec. 3), la multiplicamos y dividimos por , nos queda: Entonces: Si hacemos Entonces DEMOSTRACIÓN DE LA ECUACIÓN DE TORQUE INDUCIDO ind Sabemos que el torque de un conductor que se encuentra frente a un polo es: Si en la máquina hay z ramas en paralelo, entonces la corriente por un conductor estará dada por: De manera que, el par sobre un conductor se puede expresar como Como hay Z conductores en el rotor, el par total producido por una máquina es: De la sección anterior sabemos que
  • 14.
    Multiplicando la expresióndel torque inducido por el factor y agrupando, nos queda que: MOTORES DE EXCITACIÓN INDEPENDIENTE La figura 1 muestra el esquema de funcionamiento de un motor de excitación independiente con la placa de bornes. En ambos esquemas se ha añadido el arrancador, necesario para el buen arranque del motor. En los motores está impuesto el sentido de la corriente, que procede de la línea principal y, mediante el oportuno cambio de conexiones, se puede elegir el sentido de giro del motor y el sentido de la corriente de excitación. Teniendo en cuenta, por lo tanto, los sentidos de la corriente principal y de excitación. Borne A Polo positivo principal Borne B-H Polo negativo principal Borne K Polo negativo de la excitación Borne J Polo positivo de la excitación. El circuito equivalente de un motor de excitación externa o independiente es el que se muestra en la figura 3.
  • 15.
    Si aplicamos mallasal circuito anterior: En la pregunta 1 se demostró que Si despejamos IA de la siguiente expresión: Sustituyendo estas dos ecuaciones en la ecuación 1, tenemos Luego, despejando de la expresión anterior La gráfica torque-velocidad para un motor de excitación externa es: MOTORES SERIE
  • 16.
    Un motor seriees uno cuyos embobinados de campo constan de, relativamente, pocas vueltas conectadas en serie con el circuito inducido. Los gráficos anteriores muestran un motor serie, con sentido de giro a izquierda. El esquema de conexiones de la máquina muestra que, por no existir regulador de velocidad, el borne M del arrancador está desconectado. Si, dadas las condiciones de funcionamiento expresadas en las figuras, se quiere cambiar el sentido de giro de la máquina, hay que cambiar el sentido de la corriente de excitación, o bien, el sentido de la corriente del inducido; siempre es preferible este último procedimiento, pues el cambio de sentido de la corriente en el arrollamiento de excitación puede provocar la pérdida del magnetismo remanente de la máquina. El circuito equivalente de un motor serie es como sigue a continuación: El torque inducido para este tipo de motores es: Despejando el flujo,
  • 17.
    También se demostróque el voltaje inducido EA es igual a . Si sustituimos todas estas ecuaciones anteriores en la ecuación 2, nos queda: De donde podemos despejar , por lo que nos queda: La relación torque-velocidad, la vemos en el siguiente gráfico: MOTORES TIPO DERIVACIÓN
  • 18.
    En los motoresshunt provistos de regulador de velocidad, el borne “q” de este regulador se deja sin conexión, y el borne “t” se conecta al borne M del arrancador. De esta forma, al desconectar el reóstato de arranque, la corriente de excitación se va extinguiendo gradualmente, al pasar por la resistencia de dicho reóstato, sin originar corrientes de autoinducción que, de otra forma, resultarían al desconectar bruscamente el arrollamiento de excitación. El circuito equivalente de un motor derivación es:
  • 19.
    Las ecuaciones quedefinen la relación torque-velocidad, son iguales a las deducidas para el motor de excitación externa, por lo que su curva característica también es igual. 3. - CONTROL DE VELOCIDAD EN MOTORES TIPO DERIVACIÓN De acuerdo a las ecuaciones de la relación torque-velocidad para los motores tipo derivación: Podemos intuir que la velocidad se puede variar si actuamos sobre:  El flujo del inductor (cambiando la resistencia de campo Rf)  La fuerza contraelectromotriz ó voltaje aplicado entre los terminales de armadura. Si cambiamos la resistencia de campo: Como vemos en el gráfico, si incrementamos Rf, la corriente de campo disminuye. Al disminuir la corriente de campo, disminuye el flujo, por lo que disminuye el voltaje generado.
  • 20.
    De las mallasdel circuito, vemos que una disminución de EA causa un incremento de la corriente de armadura T El torque producido en el motor, que está dado por: . Como el flujo disminuye, mientras la corriente IA disminuye, podemos decir que un 1% en la disminución del flujo producirá un incremento del 49 % en la corriente de armadura por lo que ind > carga, entonces la velocidad del motor sube. Sin embargo, como la velocidad del motor aumenta, el voltaje generado aumenta, causando una caída de la corriente IA, por lo que el torque inducido disminuirá y será igual al par de carga. Podemos resumir todo en el siguiente cuadro: Rf ! ! IF ! IF ! ! ! ! ! EA ! EA ! ! IA ! ind ! IA ! ! ind ( ind ! (=k !IA > carga) ! !) ! Pero cuando aumenta la velocidad ! ! EA ! EA ! ! IA ! IA ! ! ind ! (y se hace igual a carga) Si cambiamos el voltaje del inducido
  • 21.
    Aquí tratamos devariar el voltaje aplicado al inducido del motor sin cambiar el voltaje aplicado al campo. Para esto, necesitamos una conexión como la de la siguiente figura Si aumenta el voltaje VA, entonces la corriente de inducido en el motor debe elevarse: A medida que creceIA, el torque inducido aumenta , haciendo que ind > carga y se incremente la velocidad del motor. Pero al igual que el control de velocidad por resistencia de campo, a medida que aumenta la velocidad, el voltaje EA aumenta, por lo que la corriente de inducido IA disminuya, haciendo que el ind iguale al carga a una velocidad mayor de rotación. Podemos resumir todo en la siguiente tabla. VA ! ! IA ! IA ! ! ind ! ind ! ( ind > carga) ! ! Pero cuando aumenta la velocidad ! ! EA ! EA ! ! IA ! IA ! ! ind ! (y se hace igual a carga)
  • 22.
    5. - FUNCIONAMIENTODEL DIAGRAMA El circuito a estudiar funciona de la siguiente manera. En el instante cero, cuando se va arrancar el sistema. La batería de 32 V, suministra la potencia adecuada para que arranquen los generadores G1 y G2, esto esto con CK1 y CK2 cerrados y P1, P2, P3, P4 abiertos. Luego se cierran P1..P4, y CK1 y CK2 se abren, para que los generadores suministren la potencia para que arranquen los motores Mr1, Mr2, Mr3, Mr4. Cada generador alimenta a dos motores conectados en paralelo. Los motores están colocados en configuración serie como vemos en el plano, la bobina del inducido, esta en serie con el inductor. Cada motor tiene un arreglo de contactores F y R, los cuales le dan el sentido de giro a cada motor simultáneamente. Cuando F esta cerrado, los motores giran hacia delante, y cuando F se abre y se cierra R, los motores giran hacia atrás. En los motores serie, el reóstato regulador de velocidad se conecta en paralelo con el arrollamiento del inductor, es decir, shunteando este arrollamiento, de forma que variando el valor de la corriente que atraviesa el arrollamiento y por lo tanto, el flujo inductor, varíe también la velocidad del motor. Como vemos en la gráfica El sistema de regulación de velocidad es muy sencillo y, sobre todo, económico ya que el consumo de potencia en el regulador es muy pequeño, ya que la resistencia del regulador es pequeña. Sin embargo, existe el inconveniente de que los límites del regulador son bastante reducidos, por esta razón  En la zona de pequeñas velocidades (valores elevados de flujo), por la saturación del circuito magnético
  • 23.
     En lazona de elevadas vel cidades, por el consumo de una corriente de carga excesiva, que o puede provocar, incluso el paro del motor. Efectivamente, en la mayoría de las aplicaciones, el par resistente crece con la velocidad, y de acuerdo con la expresión: Naturalmente, se podría conseguir un motor que permita una regulación de velocidad entre límites más amplios, pero resultaría antieconómico, ya que su circuito magnético debe estar calculado para la velocidad menor (flujo máximo) y, por lo tanto, trabaja a bajo rendimiento para las velocidades mas elevadas. Vemos como varia el voltaje inducido, al variar la corriente de excitación, varia también el flujo en la misma proporción ya que son proporcionales, entonces el voltaje EA cambia en función de: Al estar conectado en serie, las corrientes de campo y de inducido son proporcionales, y si aumentamos o disminuimos la resistencia IL al variar la impedancia del inducido, estamos variando también la corriente IA. Y si varia IA, varia también el flujo porque como vemos: DESCRIPCIÓN DEL FUNCIONAMIENTO La máquina de corriente continua puede funcionar tanto como generador como motor. Para comprender el principio de generación de la fem en las espiras del rotor, se va a considerar el inducido en forma de anillo como se observa en la figura 10. En este devanado, al girar el rotor, se induce un fem en los conductores dispuestos en la cara exterior del núcleo al ser cortados por el flujo del estator. En los conductores interiores no aparece ninguna fem ye que no les atraviesa el flujo de los polos, al estar sus líneas de fuerza limitadas al circuito de baja reluctancia del anillo. Figura 10 Máquina de corriente continua
  • 24.
    Analizando la figura10 se observa que el sentido de la fem de los conductores situados debajo del polo norte son de signo contrario a la de los conductores situados debajo del polo sur. Como quiera que la estructura de la máquina es simétrica, las fem correspondientes a la parte izquierda del inducido serán opuestas a las de la parte derecha, y en consecuencia no circulará ninguna corriente por el arrollamiento. Para utilizar la fem del inducido y llevarla a un circuito exterior se han de conectar unas escobillas de salida Ay B situadas en el eje transversal de los polos para que puedan aprovechar la máxima fem del devanado. Estas escobillas dividen el arrollamiento en dos ramas en paralelo con una misma fem. En cada una de estas ramas, las fem deben tener el mismo sentido, pues de lo contrario no se utilizarán totalmente las fem generadas en el arrollamiento. El eje que forma la alineación de las escobillas se denomina línea neutra. Esta línea tiene gran importancia, pues indica las posiciones en las que se produce la inversión de fem en las bobinas del inducido pasando las espiras correspondientes de una rama paralelo a otra. La posición exacta de la línea neutra se determina experimentalmente moviendo el collar de las escobillas hasta encontrar el punto en el que se producen las mínimas chispas en el colector de delgas. En los inducidos en anillo y también en los que llevan un devanado imbricado simple el número de circuitos derivados coincide con el de polos. Si se denomina 2p el número de polos y 2c el número de circuitos derivados o ramas en paralelo, se tendrá: En los devanados ondulados simples, el número de circuitos derivados es siempre igual a 2, sea cual sea el número de polos de la máquina, es decir: Para calcular la fem producida en el inducido de una máquina de corriente continua, debe tenerse en cuenta que en cada bobina del arrollamiento se obtiene una fem alterna, de tal forma que en un semiperíodo de la misma el flujo concatenado varía entre los límites +F y -F, en consecuencia el valormedio de la fem obtenida en la bobina en el tiempo mencionado será: Donde T indica el período de la tensión. La frecuencia de la tensión generada va ligada al número de polos 2p y a la velocidad de rotación en rpm por la relación: La fem media en una espira del inducido será:
  • 25.
    Las fem recogidaspor las escobillas de la máquina en las distintas bobinas durante un semiperíodo dan como resultado una fem que será la suma de todas las bobinas que componen cada rama en paralelo del devanado. Si este constan de Z conductores que forman Z/2 bobinas conectadas en serie, producirían una fem resultante de magnitud: Donde es una constante determinada para cada máquina. De esta expresión se deduce que la fem puede regularse variando la velocidad del rotor o cambiando el flujo inductor mediante el ajuste de la corriente de excitación en los polos. I. GENERADORES DE C.C. Los generadores de c.c. o dinamos convierten una energía mecánica de entrada en energía eléctrica de salida en forma de corriente continua. En la actualidad, estos generadores han caído en desuso y han sido sustituidos por los rectificadores, generalmente de silicio, que transforman c.a. en c.c. en forma estática y con mayor rendimiento. Desde el punto de punto de vista del circuito eléctrico, las máquinas de c.c. constan de un inductor o excitación colocado en el estator y de un circuito giratorio provisto de colector a delgas. El inducido gira dentro del campo magnético del inductor y genera una fem continua E en vacío. Al conectar una carga eléctrica en el exterior aparece una corriente Ii de circulación que provoca una caída de tensión en el inducido, que se debe en parte a la resistencia propia de este devanado Ri y en parte a la resistencia que presentan los contactos escobillas-colector. Si se denomina Vesc la caída de tensión por par de escobillas, la aplicación de las leyes de Kirchhoff al circuito inducido de la figura 11 conduce a la siguiente ecuación: Donde V indica la tensión terminal en bornes de la máquina. En esta ecuación se ha supuesto despreciable la posible acción desmagnetizante del inducido sobre el inductor. Cuando se considera esta acción se suele expresar como tanto por ciento la reducción de la fmm de la excitación o su equivalente caída de tensión del inducido.
  • 26.
    Figura 11 Circuitoequivalente de un Generador de C.C. Para determinar el proceso de transformación de energía mecánica en eléctrica en un generador de c.c. se va a considerar el esquema de la figura 11 en el que se tienen las siguientes ecuaciones de circuito: Inductor: Inducido: En la figura 12 se observa el principio básico de obtener c.c. en la salida de un generador de c.c. Figura 12 Generación de C.C. II. MOTORES DE C.C. A diferencia de los generadores, los motores de c.c. transforman tensión continua en sus bornes en movimiento mecánico en su eje. Los diferentes tipos de motores de c.c. se clasifican de acuerdo con el tipo de excitación, de acuerdo a la que se hacía con los generadores, y así se tiene: motores con excitación independiente, serie, derivación y compuesta. El circuito equivalente del motor se observa en la figura 13.
  • 27.
    Figura 13 Circuitoequivalente de un Motor de C.C. El par electromagnético viene determinado por la expresión: Desde un punto de vista práctico, estos motores de c.c. presentan una gran ventaja sobre los motores de c.a. debido a su posibilidad de regular la velocidad. De acuerdo con la ecuación: Si se incluye Ri la resistencia del y escobillas se tiene: Teniendo en cuenta la expresión general de la fem: Y al sustituir las ecuaciones anteriores y despejando la velocidad n, se tiene: Que indica la posibilidad de regular la velocidad de un motor de c.c. a base de las siguientes variables: a) El flujo por polo producido por la corriente de excitación. Al disminuir el flujo, aumenta la velocidad de rotación, y de ahí el peligro de poner en marcha el motor sin conectar la excitación, ya que se dará lugar a un embalamiento del motor, limitado únicamente por el magnetismo remanente de los polos. b) La tensión de alimentación V aplicada al motor. Al disminuir/aumentar la tensión de alimentación se reduce/aumenta la velocidad. c) La resistencia del circuito inducido, lo que se consigue conectando en serie con este devanado una resistencia o reóstato variable. Al aumentar/disminuir la resistencia del inducido, la velocidad disminuye/aumenta.
  • 28.
    Estos métodos seemplean en la práctica de forma independiente o combinada para obtener unas características adecuadas al régimen de trabajo que se necesita. Para invertir el sentido de rotación de un motor de c.c. es necesario invertir únicamente la corriente en un solo devanado el cual puede ser el inducido o el inductor. CONCLUSIONES Y RECOMENDACIONES: Una máquina de corriente continua está formada de varias partes y su estructura puede parecer un poco compleja, pero su principio de funcionamiento se basa en las leyes fundamentales del electromagnetismo como la ley de inducción de Faraday. Las piezas que la conforman son varias pero hemos estudiado las principales como lo son el inductor que son los polos de la máquina los cuales generan el flujo magnético necesario para que en el inducido se generen las tensiones, las cual se juntan en el colector a delgas y son recogidas por las escobillas para ser tomadas en el exterior por los bornes de la máquina. La importancia de la existencia de las máquinas de corriente continua radica principalmente en algunas de las ventajas que presentan frente a las decorriente alterna, como la regulación de la velocidad y del torque lo cual para estas máquinas se lo regula con la intensidad de la corriente, mientras que para las de CA es más complicado la regulación de estos parámetros. La principal diferencia o característica de una máquina de corriente continua es quizá el modo en que se toma la tensión generada, la cual se la toma del colector a delgas el cual en lugar de tomar todo el período de la tensión, toma solo el semiciclo positivo de la misma dando como resultado una tensión continua. BIBLIOGRAFÍA: [1] Libro "Máquinas eléctricas", autor Steven Chapman, capítulo 1, tercera edición. [2] Libro "Máquinas eléctricas", autor Jesús Fraile Mora, capítulo 6, quinta edición. [3] http://www.tuveras.com/maquinascc/funcionamientos.html [4] http://es.wikipedia.org/wiki/Motor_de_corriente_continua [5] http://www.monografias.com/trabajos89/maquinas-corriente-continua-partes/maquinas- corriente-continua-partes.shtml