UNIVERSIDAD RICARDO PALMA
FACULTAD DE INGENIERÍA
ESCUELA ACADÉMICO PROFESIONAL DE INGENIERÍA CIVIL
CURSO: Mecánica de Suelos II
TRABAJO: Compresión no confinada
PROFESOR: Ing. Donayre Córdova, Oscar.
ALUMNO:
CÓDIGO:
GRUPO: 2
SUB-GRUPO: 2
FECHA DE ENTREGA: 28 de septiembre de 2014
COMPRESIÓN NO CONFINADA
(2da práctica de laboratorio)
1. INTRODUCCIÓN
El ensayo de compresión no confinada, también conocido con el nombre de ensayo de
compresión simple o ensayo de compresión uniaxial, es muy importante en Mecánica
de Suelos, ya que permite obtener un valor de carga última del suelo, el cual, como se
verá más adelante se relaciona con la resistencia al corte del suelo y entrega un valor
de carga que puede utilizarse en proyectos que no requieran de un valor más preciso,
ya que entrega un resultado conservador. Este ensayo puede definirse en teoría como
un caso particular del ensayo triaxial.
Es importante comprender el comportamiento de los suelos sometidos a cargas, ya
que es en ellos o sobre ellos que se van a fundar las estructuras, ya sean puentes,
edificios o carreteras, que requieren de una base firme, o más aún que pueden
aprovechar las resistencias del suelo en beneficio de su propia capacidad y
estabilidad, siendo el estudio y la experimentación las herramientas para conseguirlo,
y finalmente poder predecir, con una cierta aproximación, el comportamiento ante las
cargas de estas estructuras.
2. OBJETIVO
 Obtener los parámetros de resistencias y deformación de un suelo fino sometido a
compresión sin confinamiento lateral.
3. FUNDAMENTO TEÓRICO
MOHR-COULOMB
Suelo cohesivo:  = c ( = 0)
 = c +  tan
Suelo friccionarte:  =  tan (c = 0)
Ecuación de Coulomb
 = Esfuerzo Cortante.
c = Cohesión.
 = Esfuerzo normal.
 = Ángulo de fricción interna (será mayor cuando el suelo sea más compacto.)
Este ensayo es empleado para determinar la resistencia al corte rápidamente en suelos
cohesivos. En suelos granulares o sin cohesión no es aplicable este ensayo por la
dificultad de moldear la muestra.
En este ensayo se aplica una carga normal sin confinamiento lateral de la muestra, hasta
que alcance la falla
La falla de la muestra ocurre cuando se presentan una de las tres situaciones siguientes:
 Rotura de la muestra (No se presenta incremento en la lectura de carga de la
muestra).
 La lectura de carga permanece constante.
 La deformación alcanza el 20%
Tipos de falla:
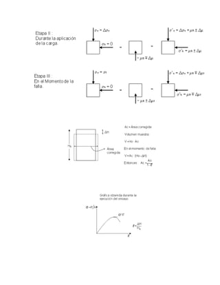
Condiciones de esfuerzos durante las distintas etapas del ensayo:
ETAPAS:
4. EQUIPOS
 Máquina de compresión.
 Anillo de carga
 Extensómetro
 Vernier
 Herramientas e instrumentos de laboratorio.
5. PROCEDIMIENTO
a) Se debe de tallar un mínimo de tres especímenes cuya forma geométrica corresponde
al de un cilindro definiendo sus dimensiones de altura y diámetro con el vernier.
D
L
b) La relación longitud-diámetro de las muestras para el experimento debería ser
suficiente grande para evitar interferencias de planos potenciales de falla a 45° y
suficiente corta para no obtener falla de “columna”. La relación L/d que satisface estos
criterios es: 2 < L/d <3.
c) Cada espécimen se ensambla entre las placas de compresión provocando la mayor
superficie de contacto entre el espécimen y dichas placas.
d) Bajo el control de la deformación vertical (lectura vertical) se llena progresivamente al
espécimen a su falla por compresión.
FALLA
e) Se considera que el espécimen ha fallado a compresión si ocurre cualquiera de los
tres eventos:
i. Falla Frágil: Cuando la fuerza vertical alcanza un valor máximo (lectura
vertical) para un determinado nivel de deformación y luego disminuye dicha
fuerza rápidamente en el siguiente nivel de deformación.
ii. Falla Dúctil: Cuando la fuerza vertical alcanza un valor máximo para un
determinado nivel de deformación y dicha fuerza se mantiene constante en
tres lecturas consecutivas de la deformación.
iii. Falla Plástica: Si la fuerza vertical no alcanza un valor máximo
produciéndose gran deformación lateral del espécimen, por lo que se
considera que la fuerza vertical que corresponde al 20% de la deformación
vertical es la que produce la falla plástica.
6. CÁLCULOS Y RESULTADOS
 ÁREA MUESTRA(A)
 Muestra N°1
𝑨 =
𝜋 ∗ 𝐷2
4
=
𝜋 ∗ 6.8542
4
= 𝟑𝟔. 𝟖𝟗𝟔 𝐜𝐦 𝟐
 Muestra N°2
𝑨 =
𝜋 ∗ 𝐷2
4
=
𝜋 ∗ 6.302
4
= 𝟑𝟏. 𝟏𝟕𝟐 𝐜𝐦 𝟐
 Muestra N°3
𝑨 =
𝜋 ∗ 𝐷2
4
=
𝜋 ∗ 5.472
4
= 𝟐𝟑. 𝟒𝟗 𝐜𝐦 𝟐
 VOLUMEN MUESTRA(V)
 Muestra N°1
𝐕 = A ∗ L = 36.896 ∗ 16.15 = 𝟓𝟗𝟓. 𝟖𝟕 𝒄𝒎 𝟑
 Muestra N°2
𝐕 = A ∗ L = 31.172 ∗ 15.87 = 𝟒𝟗𝟒. 𝟔𝟗 𝒄𝒎 𝟑
 Muestra N°3
𝐕 = A ∗ L = 23.49 ∗ 12.93 = 𝟑𝟎𝟑. 𝟕𝟐𝟔 𝒄𝒎 𝟑
 PESO UNITARIO(𝛄)
 Muestra N°1
𝜸 =
𝜔𝑖
𝑉
=
831.477
595.87
= 𝟏. 𝟑𝟕𝟕 𝒈/𝒄𝒎 𝟑
 Muestra N°2
𝜸 =
𝜔𝑖
𝑉
=
831.36
494.69
= 𝟏. 𝟕𝟏𝟐𝒈/𝒄𝒎 𝟑
 Muestra N°3
𝜸 =
𝜔𝑖
𝑉
=
477.78
303.726
= 𝟏. 𝟓𝟕𝟐 𝒈/𝒄𝒎 𝟑
 CONTENIDO DE HUMEDAD(𝝎)
 PESO UNITARIO SECO(𝜸 𝒅)
MUESTRAN°1
1 N°recipiente 140
2 W recipiente(gr) 18.87
3 W recipientesw(gr) 117.21
4 W recipientes(gr) 84.93
5 Ww:3-4(gr) 32.82
6 Ws:4-2(gr) 66.06
7 ω:100*5/6(%) 48.9%
MUESTRAN°2
1 N°recipiente 108
2 W recipiente(gr) 20.86
3 W recipientesw(gr) 109.41
4 W recipientes(gr) 84.57
5 Ww:3-4(gr) 24.84
6 Ws:4-2(gr) 63.71
7 ω:100*5/6(%) 38.98%
MUESTRAN°3
1 N°recipiente 138
2 W recipiente(gr) 16.96
3 W recipientesw(gr) 82.01
4 W recipientes(gr) 59.83
5 Ww:3-4(gr) 22.18
6 Ws:4-2(gr) 42.87
7 ω:100*5/6(%) 51.74%
 Muestra N°1
𝜸 𝒅 =
𝛾
(1 + 𝜔)
=
1.377
(1 + 48.9/100)
= 𝟎. 𝟗𝟐𝟓 𝒈/𝒄𝒎 𝟑
 Muestra N°2
𝜸 𝒅 =
𝛾
(1 + 𝜔)
=
1.712
(1 + 38.98/100)
= 𝟏. 𝟔𝟏𝟓 𝒈/𝒄𝒎 𝟑
 Muestra N°3
𝜸 𝒅 =
𝛾
(1 + 𝜔)
=
1.572
(1 + 51.74/100)
= 𝟏. 𝟓𝟕𝟐 𝒈/𝒄𝒎 𝟑
 GRADO SATURACIÓN (S)
 Muestra N°1
1.377 =
(1 + 48.9/100) ∗ 2.8 ∗ 1
1 +
48.96∗2.8
𝑺
→ 𝑺 = 𝟔𝟕. 𝟔𝟎 %
 Muestra N°2
1.712 =
(1 + 38.98/100) ∗ 2.64 ∗ 1
1 +
38.98∗2.64
𝑺
→ 𝑺 = 𝟐𝟒. 𝟗𝟕 %
 Muestra N°3
1.572 =
(1 + 51.74/100) ∗ 2.78 ∗ 1
1 +
51.74∗2.78
𝑺
→ 𝑺 = 𝟎 %
 LECTURADEL ANILLO (mm)
 Un ejemplo para la Muestra N°1, en la lectura vertical 0.01cm:
𝐿𝑒𝑐𝑡𝑢𝑟𝑎 𝑑𝑒𝑙 𝑎𝑛𝑖𝑙𝑙𝑜 =
𝐿𝑒𝑐𝑡𝑢𝑟𝑎 𝐴𝑛𝑜𝑡𝑎𝑑𝑎
1000
=
16
1000
= 0.016 𝑚𝑚.
Este mismo procedimiento se realiza al resto de lecturas de esta muestra,
así como también para las muestras N°2 y N°3.
 DEFORMACIÓN VERTICAL (𝜹𝒗)
 Muestra N°1
Un ejemplo en esta muestra para la lectura vertical de 0.01 cm:
𝜹𝒗 =
𝐿𝑒𝑐𝑡𝑢𝑟𝑎 𝑣𝑒𝑟𝑡𝑖𝑐𝑎𝑙
𝐴𝑙𝑡𝑢𝑟𝑎 𝑑𝑒 𝑙𝑎 𝑚𝑢𝑒𝑠𝑡𝑟𝑎
∗ 100 =
0.01
16.15
∗ 100 = 𝟎. 𝟎𝟔 %
Este mismo procedimiento se realiza al resto de lecturas de esta muestra.
 Muestra N°2
Un ejemplo en esta muestra para la lectura vertical de 0.02 cm:
𝜹𝒗 =
𝐿𝑒𝑐𝑡𝑢𝑟𝑎 𝑣𝑒𝑟𝑡𝑖𝑐𝑎𝑙
𝐴𝑙𝑡𝑢𝑟𝑎 𝑑𝑒 𝑙𝑎 𝑚𝑢𝑒𝑠𝑡𝑟𝑎
∗ 100 =
0.02
15.87
∗ 100 = 𝟎. 𝟏𝟑 %
Este mismo procedimiento se realiza al resto de lecturas de esta muestra.
 Muestra N°3
Un ejemplo en esta muestra para la lectura vertical de 0.03 cm:
𝜹𝒗 =
𝐿𝑒𝑐𝑡𝑢𝑟𝑎 𝑣𝑒𝑟𝑡𝑖𝑐𝑎𝑙
𝐴𝑙𝑡𝑢𝑟𝑎 𝑑𝑒 𝑙𝑎 𝑚𝑢𝑒𝑠𝑡𝑟𝑎
∗ 100 =
0.03
12.93
∗ 100 = 𝟎. 𝟐𝟑 %
Este mismo procedimiento se realiza al resto de lecturas de esta muestra.
 DEFORMACIÓN VERTICAL (Fv)
 Un ejemplo para la Muestra N°1, en la lectura vertical 0.01cm:
𝑭𝒗 = 𝑙𝑒𝑐𝑡𝑢𝑟𝑎 𝑑𝑒𝑙 𝑎𝑛𝑖𝑙𝑙𝑜 ∗ 𝑐𝑜𝑛𝑠𝑡𝑎𝑛𝑡𝑒 𝑑𝑒𝑙 𝑎𝑛𝑖𝑙𝑙𝑜 = 0.035 ∗ 150 = 𝟓. 𝟐𝟓 𝑲𝒈
Este mismo procedimiento se realiza al resto de lecturas del anillo de esta
muestra, así como también para las muestras N°2 y N°3 para obtener la
deformación vertical.
 ÁREA CORREGIDA(Ac)
 . Un ejemplo para la Muestra N°1, en la lectura vertical 0.01cm y con
una deformación vertical de 0.06 %:
𝑨𝒄 =
𝐴
1 − 𝛿𝑣
=
36.896
1 −
0.06
100
= 𝟑𝟓. 𝟖𝟗 𝒄𝒎 𝟐
Este mismo procedimiento se realiza al resto de deformaciones verticales
de esta muestra con su respectiva área para obtener el área corregida.
 .Para la Muestra N°2, en la lectura vertical 0.02cm y con una
deformación vertical de 0.13 %:
𝑨𝒄 =
𝐴
1 − 𝛿𝑣
=
31.172
1 −
0.13
100
= 𝟑𝟏. 𝟐𝟏 𝒄𝒎 𝟐
Este mismo procedimiento se realiza al resto de deformaciones verticales
de esta muestra con su respectiva área para obtener el área corregida.
 Para la Muestra N°3, en la lectura vertical 0.03cm y con una deformación
vertical de 0.23 %:
𝑨𝒄 =
𝐴
1 − 𝛿𝑣
=
23.49
1 −
0.23
100
= 𝟐𝟑. 𝟓𝟒 𝒄𝒎 𝟐
Este mismo procedimiento se realiza al resto de deformaciones verticales
de esta muestra con su respectiva área para obtener el área corregida.
 ESFUERZO VERTICAL (𝝈 𝒗)
 Un ejemplo para la Muestra N°1, en la lectura vertical 0.01cm y con una
fuerza vertical 5.25 Kg y área corregida de 35.89 cm2
:
𝝈 𝒗 =
𝐹𝑣
𝐴𝑐
=
5.25
35.89
= 𝟎. 𝟐𝟕 𝑲𝒈/𝒄𝒎 𝟐
Este mismo procedimiento se realiza al resto de fuerzas verticales con su
área corregida de esta muestra para obtener el esfuerzo vertical, lo mismo
se aplica para hallar los esfuerzos verticales de la muestra N°2 y N°3.
Ensayo CompresiónSimple Muestra M-1
Norma NTP 339.167-2002/ASTM D2166-1998
Cosntante del anillo (kg/mm) 150
Velocidadde ensayo (mm/min) 0,635
Estado de la muestra inalterada
Clasificacióndel suelo Sucs
Datos generales:
Altura de la muestra (cm) 16,15
Diámetro de la muestra (cm) 6,854
Pesode la muestra (gr) 831,47
Área de la muestra (cm^2) 36,896
Volumende la muestra (cm^3) 595,869
Contenidode Humedad ω 48,96%
GravedadespecíficaGs 2,8
Pesounitariodel aguaɣw
(gr/cm^3) 1
Pesounitarioɣ (gr/cm^3) 1,377
Pesounitariosecoɣd
(gr/cm^3) 0,925
Grado de saturaciónS (%) 67,60%
Lectura
Vertical
(cm)
Lectura
Anillo
(mm)
Deform
ación
Vertical
(%)
Fuerza
Vertical
(kg)
Área
Corregid
a (cm)
Esfuerz
o
Vertical
(kg/cm
^2)
Diámet
ro Final
(cm)
δL
Módulo de Poisson ɳ
0,00 0,000 0,000% 0,000 36,896 0 6,854 0,000 -
0,01 0,016 0,062% 2,400 36,919 0,065 6,856 0,031 0,020
0,02 0,024 0,124% 3,600 36,942 0,097 6,858 0,062 0,020
0,03 0,031 0,186% 4,650 36,965 0,126 6,860 0,093 0,020
0,04 0,036 0,248% 5,400 36,988 0,146 6,863 0,124 0,020
0,05 0,042 0,310% 6,300 37,010 0,170 6,865 0,155 0,020
0,06 0,047 0,372% 7,050 37,033 0,190 6,867 0,186 0,020
0,07 0,052 0,433% 7,800 37,057 0,210 6,869 0,217 0,020
0,08 0,055 0,495% 8,250 37,080 0,222 6,871 0,249 0,020
0,09 0,060 0,557% 9,000 37,103 0,243 6,873 0,280 0,020
0,10 0,063 0,619% 9,450 37,126 0,255 6,875 0,311 0,020
0,11 0,067 0,681% 10,050 37,149 0,271 6,877 0,342 0,020
0,12 0,071 0,743% 10,650 37,172 0,287 6,880 0,374 0,020
0,13 0,074 0,805% 11,100 37,195 0,298 6,882 0,405 0,020
0,14 0,077 0,867% 11,550 37,219 0,310 6,884 0,436 0,020
0,15 0,080 0,929% 12,000 37,242 0,322 6,886 0,468 0,020
0,16 0,083 0,991% 12,450 37,265 0,334 6,888 0,499 0,020
0,17 0,086 1,053% 12,900 37,288 0,346 6,890 0,531 0,020
0,18 0,088 1,115% 13,200 37,312 0,354 6,893 0,562 0,020
0,19 0,091 1,176% 13,650 37,335 0,366 6,895 0,593 0,020
0,20 0,093 1,238% 13,950 37,359 0,373 6,897 0,625 0,020
0,21 0,095 1,300% 14,250 37,382 0,381 6,899 0,657 0,020
0,22 0,097 1,362% 14,550 37,405 0,389 6,901 0,688 0,020
0,23 0,098 1,424% 14,700 37,429 0,393 6,903 0,720 0,020
0,24 0,100 1,486% 15,000 37,452 0,401 6,906 0,751 0,020
0,25 0,102 1,548% 15,300 37,476 0,408 6,908 0,783 0,020
0,26 0,103 1,610% 15,450 37,500 0,412 6,910 0,815 0,020
0,27 0,104 1,672% 15,600 37,523 0,416 6,912 0,847 0,020
0,28 0,104 1,734% 15,600 37,547 0,415 6,914 0,878 0,020
0,29 0,105 1,796% 15,750 37,571 0,419 6,916 0,910 0,020
0,30 0,105 1,858% 15,750 37,594 0,419 6,919 0,942 0,020
0,31 0,104 1,920% 15,600 37,618 0,415 6,921 0,974 0,020
De los cálculos del Excel se puede graficar los gráficos de esfuerzo –
deformación y también el grafico de curvas de esfuerzos
Obteniéndose:
0.00
0.05
0.10
0.15
0.20
0.25
0.30
0.35
0.40
0.45
0.000 0.005 0.010 0.015 0.020 0.025
Título
Título
Esfuerzovertical vs deformacionvertical
.qu=0.419 kg/cm^2
.0.8*qu=0.335 kg/cm^2
.δv1=0.0098
.E=34.184 kg/cm^2
Circulo de Mohr (muestra 1)
Ensayo CompresiónSimple Muestra M-2
Norma NTP 339.167-2002/ASTM D2166-1998
Cosntante del anillo (kg/mm) 150
Velocidadde ensayo (mm/min) 0,635
Estado de la muestra inalterada
Clasificacióndel suelo
Datos generales:
Altura de la muestra (cm) 15,87
Diámetro de la muestra (cm) 6,3
Pesode la muestra (gr) 831,36
Área de la muestra (cm^2) 31,172
Volumende la muestra (cm^3) 494,707
Contenidode Humedad ω 6,00%
GravedadespecíficaGs 2,64
Pesounitariodel aguaɣw
(gr/cm^3) 1
Pesounitarioɣ (gr/cm^3) 1,712
Pesounitariosecoɣd
(gr/cm^3) 1,615
Grado de saturaciónS (%) 24,97%
ζmax=0.2095kg/cm^2
Lectura
Vertical
(cm)
Lectura
Anillo
(mm)
Deformación
Vertical
(%)
Fuerza
Vertical
(kg)
Área
Corregi
da
(cm)
Esfuerzo
Vertical
(kg/cm^2)
Diámetro
Final
(cm)
δL
Módulo de Poisson
0,00 0,000 0,000% 0,000 31,172 0 6,300 0,000 -
0,01 0,068 0,063% 10,200 31,192 0,327 6,302 0,032 0,020
0,02 0,086 0,126% 12,900 31,212 0,413 6,304 0,063 0,020
0,03 0,143 0,189% 21,450 31,231 0,687 6,306 0,095 0,020
0,04 0,222 0,252% 33,300 31,251 1,066 6,308 0,126 0,020
0,05 0,275 0,315% 41,250 31,271 1,319 6,310 0,158 0,020
0,06 0,323 0,378% 48,450 31,291 1,548 6,312 0,190 0,020
0,07 0,345 0,441% 51,750 31,311 1,653 6,314 0,221 0,020
0,08 0,367 0,504% 55,050 31,330 1,757 6,316 0,253 0,020
0,09 0,382 0,567% 57,300 31,350 1,828 6,318 0,285 0,020
Graficando las Graficas de esfuerzo versus deformación y la curva de
esfuerzos de la muestra 2:
0.00
0.20
0.40
0.60
0.80
1.00
1.20
1.40
1.60
1.80
2.00
0.000 0.001 0.002 0.003 0.004 0.005 0.006
Título
Título
Esfuerzovertical vs deformacionvertical
.qu=1.838 kg/cm^2
.0.8*qu=1.470 kg/cm^2
.δv1=0.0034
.E=432.353 kg/cm^2
Circulo de Mohr (Muestra2)
Ensayo CompresiónSimple Muestra M-3
Norma ASTM D2166
Constante del anillo (Kg/mm) 150
Velocidad de ensayo (mm/min) 0,635
Estado de la muestras (gr) INALTERADA
Clasificacion del Suelo CL
Datos generales:
Altura de la muestra (cm) 12,93
Diametro de la muestra (cm) 5,47
Peso de la muestra (gr) 477,78
Area de Muestra (cm2) 23,49
Area 23,49
Volumen 303,73
Peso unitario 1,57
Densidad seca 1,57
Grado de saturacio 0,00
Gravedad especifica 2,85
ζmax=1.838kg/cm^2
Lectura Lectura Deformacion Fuerza Area Esfuerzo
Vertical Anillo Vertical Vertical Corregida Vertical
(cm) (mm) (Kg) (Kg) (cm2) (Kg/cm2)
0,00 0,000 0,000 0,00 23,490 0,000
0,01 0,026 0,001 3,90 23,491 0,166
0,02 0,036 0,002 5,40 23,493 0,230
0,03 0,043 0,002 6,45 23,494 0,275
0,04 0,048 0,003 7,20 23,496 0,306
0,05 0,053 0,004 7,95 23,497 0,338
0,06 0,056 0,005 8,40 23,498 0,357
0,07 0,069 0,005 10,35 23,500 0,440
0,08 0,062 0,006 9,30 23,501 0,396
0,09 0,065 0,007 9,75 23,503 0,415
0,10 0,067 0,008 10,05 23,504 0,428
0,11 0,068 0,009 10,20 23,505 0,434
0,12 0,069 0,009 10,35 23,507 0,440
0,13 0,066 0,010 9,90 23,508 0,421
Graficando las Graficas de esfuerzo versus deformación y la curva de
esfuerzos de la muestra 3:
qo max 2,592
0.8qo 2,074
v max 0,010
v 0,008
C=qo/2 1,296
E 259,200
0.000
0.050
0.100
0.150
0.200
0.250
0.300
0.350
0.400
0.450
0.500
0.000 0.002 0.004 0.006 0.008 0.010 0.012
ESFUERZOVERTICAL
DEFORMACION VERTICAL
Series1
Poly. (Series1)
Circulo de Mohr (Muestra3)
ζmax=1.296kg/cm^2
0 0
1.296
-0.2
0
0.2
0.4
0.6
0.8
1
1.2
1.4
0 0.5 1 1.5 2 2.5 3
EsuerzoCortante
Esfuerzo Vertical
Circulo de Mohr
7. CONCLUSIONES
 Este ensayo constituye un medio rápido y económico para determinar
aproximadamente la resistencia al corte de un suelo cohesivo.
 Estos tres especímenes han fallado por falla frágil, puesto que la fuerza vertical
alcanzó un nivel máximo y luego disminuyo rápidamente dicha fuerza.
 La relación L/d para la muestra 1 es 2.65, la muestra 2 es 2.74 y para la muestra 3 es
2.39. Esto quiere decir que satisface el criterio de 2< L/d <3 para poder realizar este
procedimiento.
 De acuerdo a lo dicho en clase, si el grado de saturación es bajo, la
resistencia es alta, y a la inversa también.
 De la muestra 1: S= 67.60% Resistencia: Alta
 De la muestra 2: S= 24.97% Resistencia: Baja
 De la muestra 3: S= 0 %
 En la muestra 1: qu = 0.419
kg
cm2
 En la muestra 2: qu = 1.838 kg/cm2
 En la muestra 3: qu = 2.592kg/cm2,
 Según los parámetros elásticos
 En la muestra 1: 𝜀= 34.184 Kg/cm2
.
 En la muestra 2: 𝜀= 432.353 Kg/cm2
.
 En la muestra 3: 𝜀= 259.200 Kg/cm2
.
 Debido a numerosos estudios se ha hecho evidente que este ensayo generalmente
no proporciona un valor bastante confiable de la resistencia al corte de un suelo
cohesivo, debido a la perdida de la restricción lateral provista por la masa del suelo,
las condiciones que no puede controlarse y la fricción en los extremos producidos por
las placas de apoyo. Sin embargo, si los resultados se interpretan adecuadamente,
reconociendo las deficiencias del ensayo, estos serán razonablemente confiables.
Compresion no confinada

Compresion no confinada

  • 1.
    UNIVERSIDAD RICARDO PALMA FACULTADDE INGENIERÍA ESCUELA ACADÉMICO PROFESIONAL DE INGENIERÍA CIVIL CURSO: Mecánica de Suelos II TRABAJO: Compresión no confinada PROFESOR: Ing. Donayre Córdova, Oscar. ALUMNO: CÓDIGO: GRUPO: 2 SUB-GRUPO: 2 FECHA DE ENTREGA: 28 de septiembre de 2014
  • 2.
    COMPRESIÓN NO CONFINADA (2dapráctica de laboratorio) 1. INTRODUCCIÓN El ensayo de compresión no confinada, también conocido con el nombre de ensayo de compresión simple o ensayo de compresión uniaxial, es muy importante en Mecánica de Suelos, ya que permite obtener un valor de carga última del suelo, el cual, como se verá más adelante se relaciona con la resistencia al corte del suelo y entrega un valor de carga que puede utilizarse en proyectos que no requieran de un valor más preciso, ya que entrega un resultado conservador. Este ensayo puede definirse en teoría como un caso particular del ensayo triaxial. Es importante comprender el comportamiento de los suelos sometidos a cargas, ya que es en ellos o sobre ellos que se van a fundar las estructuras, ya sean puentes, edificios o carreteras, que requieren de una base firme, o más aún que pueden aprovechar las resistencias del suelo en beneficio de su propia capacidad y estabilidad, siendo el estudio y la experimentación las herramientas para conseguirlo, y finalmente poder predecir, con una cierta aproximación, el comportamiento ante las cargas de estas estructuras. 2. OBJETIVO  Obtener los parámetros de resistencias y deformación de un suelo fino sometido a compresión sin confinamiento lateral. 3. FUNDAMENTO TEÓRICO MOHR-COULOMB Suelo cohesivo:  = c ( = 0)  = c +  tan Suelo friccionarte:  =  tan (c = 0) Ecuación de Coulomb  = Esfuerzo Cortante. c = Cohesión.
  • 3.
     = Esfuerzonormal.  = Ángulo de fricción interna (será mayor cuando el suelo sea más compacto.) Este ensayo es empleado para determinar la resistencia al corte rápidamente en suelos cohesivos. En suelos granulares o sin cohesión no es aplicable este ensayo por la dificultad de moldear la muestra. En este ensayo se aplica una carga normal sin confinamiento lateral de la muestra, hasta que alcance la falla La falla de la muestra ocurre cuando se presentan una de las tres situaciones siguientes:  Rotura de la muestra (No se presenta incremento en la lectura de carga de la muestra).  La lectura de carga permanece constante.  La deformación alcanza el 20% Tipos de falla: Condiciones de esfuerzos durante las distintas etapas del ensayo: ETAPAS:
  • 5.
    4. EQUIPOS  Máquinade compresión.  Anillo de carga  Extensómetro  Vernier  Herramientas e instrumentos de laboratorio. 5. PROCEDIMIENTO a) Se debe de tallar un mínimo de tres especímenes cuya forma geométrica corresponde al de un cilindro definiendo sus dimensiones de altura y diámetro con el vernier. D L b) La relación longitud-diámetro de las muestras para el experimento debería ser suficiente grande para evitar interferencias de planos potenciales de falla a 45° y
  • 6.
    suficiente corta parano obtener falla de “columna”. La relación L/d que satisface estos criterios es: 2 < L/d <3. c) Cada espécimen se ensambla entre las placas de compresión provocando la mayor superficie de contacto entre el espécimen y dichas placas. d) Bajo el control de la deformación vertical (lectura vertical) se llena progresivamente al espécimen a su falla por compresión. FALLA
  • 7.
    e) Se consideraque el espécimen ha fallado a compresión si ocurre cualquiera de los tres eventos: i. Falla Frágil: Cuando la fuerza vertical alcanza un valor máximo (lectura vertical) para un determinado nivel de deformación y luego disminuye dicha fuerza rápidamente en el siguiente nivel de deformación. ii. Falla Dúctil: Cuando la fuerza vertical alcanza un valor máximo para un determinado nivel de deformación y dicha fuerza se mantiene constante en tres lecturas consecutivas de la deformación. iii. Falla Plástica: Si la fuerza vertical no alcanza un valor máximo produciéndose gran deformación lateral del espécimen, por lo que se considera que la fuerza vertical que corresponde al 20% de la deformación vertical es la que produce la falla plástica.
  • 8.
    6. CÁLCULOS YRESULTADOS  ÁREA MUESTRA(A)  Muestra N°1 𝑨 = 𝜋 ∗ 𝐷2 4 = 𝜋 ∗ 6.8542 4 = 𝟑𝟔. 𝟖𝟗𝟔 𝐜𝐦 𝟐  Muestra N°2 𝑨 = 𝜋 ∗ 𝐷2 4 = 𝜋 ∗ 6.302 4 = 𝟑𝟏. 𝟏𝟕𝟐 𝐜𝐦 𝟐  Muestra N°3 𝑨 = 𝜋 ∗ 𝐷2 4 = 𝜋 ∗ 5.472 4 = 𝟐𝟑. 𝟒𝟗 𝐜𝐦 𝟐  VOLUMEN MUESTRA(V)  Muestra N°1 𝐕 = A ∗ L = 36.896 ∗ 16.15 = 𝟓𝟗𝟓. 𝟖𝟕 𝒄𝒎 𝟑  Muestra N°2 𝐕 = A ∗ L = 31.172 ∗ 15.87 = 𝟒𝟗𝟒. 𝟔𝟗 𝒄𝒎 𝟑  Muestra N°3 𝐕 = A ∗ L = 23.49 ∗ 12.93 = 𝟑𝟎𝟑. 𝟕𝟐𝟔 𝒄𝒎 𝟑  PESO UNITARIO(𝛄)  Muestra N°1 𝜸 = 𝜔𝑖 𝑉 = 831.477 595.87 = 𝟏. 𝟑𝟕𝟕 𝒈/𝒄𝒎 𝟑  Muestra N°2 𝜸 = 𝜔𝑖 𝑉 = 831.36 494.69 = 𝟏. 𝟕𝟏𝟐𝒈/𝒄𝒎 𝟑  Muestra N°3 𝜸 = 𝜔𝑖 𝑉 = 477.78 303.726 = 𝟏. 𝟓𝟕𝟐 𝒈/𝒄𝒎 𝟑
  • 9.
     CONTENIDO DEHUMEDAD(𝝎)  PESO UNITARIO SECO(𝜸 𝒅) MUESTRAN°1 1 N°recipiente 140 2 W recipiente(gr) 18.87 3 W recipientesw(gr) 117.21 4 W recipientes(gr) 84.93 5 Ww:3-4(gr) 32.82 6 Ws:4-2(gr) 66.06 7 ω:100*5/6(%) 48.9% MUESTRAN°2 1 N°recipiente 108 2 W recipiente(gr) 20.86 3 W recipientesw(gr) 109.41 4 W recipientes(gr) 84.57 5 Ww:3-4(gr) 24.84 6 Ws:4-2(gr) 63.71 7 ω:100*5/6(%) 38.98% MUESTRAN°3 1 N°recipiente 138 2 W recipiente(gr) 16.96 3 W recipientesw(gr) 82.01 4 W recipientes(gr) 59.83 5 Ww:3-4(gr) 22.18 6 Ws:4-2(gr) 42.87 7 ω:100*5/6(%) 51.74%
  • 10.
     Muestra N°1 𝜸𝒅 = 𝛾 (1 + 𝜔) = 1.377 (1 + 48.9/100) = 𝟎. 𝟗𝟐𝟓 𝒈/𝒄𝒎 𝟑  Muestra N°2 𝜸 𝒅 = 𝛾 (1 + 𝜔) = 1.712 (1 + 38.98/100) = 𝟏. 𝟔𝟏𝟓 𝒈/𝒄𝒎 𝟑  Muestra N°3 𝜸 𝒅 = 𝛾 (1 + 𝜔) = 1.572 (1 + 51.74/100) = 𝟏. 𝟓𝟕𝟐 𝒈/𝒄𝒎 𝟑  GRADO SATURACIÓN (S)  Muestra N°1 1.377 = (1 + 48.9/100) ∗ 2.8 ∗ 1 1 + 48.96∗2.8 𝑺 → 𝑺 = 𝟔𝟕. 𝟔𝟎 %  Muestra N°2 1.712 = (1 + 38.98/100) ∗ 2.64 ∗ 1 1 + 38.98∗2.64 𝑺 → 𝑺 = 𝟐𝟒. 𝟗𝟕 %  Muestra N°3 1.572 = (1 + 51.74/100) ∗ 2.78 ∗ 1 1 + 51.74∗2.78 𝑺 → 𝑺 = 𝟎 %  LECTURADEL ANILLO (mm)  Un ejemplo para la Muestra N°1, en la lectura vertical 0.01cm: 𝐿𝑒𝑐𝑡𝑢𝑟𝑎 𝑑𝑒𝑙 𝑎𝑛𝑖𝑙𝑙𝑜 = 𝐿𝑒𝑐𝑡𝑢𝑟𝑎 𝐴𝑛𝑜𝑡𝑎𝑑𝑎 1000 = 16 1000 = 0.016 𝑚𝑚. Este mismo procedimiento se realiza al resto de lecturas de esta muestra, así como también para las muestras N°2 y N°3.
  • 11.
     DEFORMACIÓN VERTICAL(𝜹𝒗)  Muestra N°1 Un ejemplo en esta muestra para la lectura vertical de 0.01 cm: 𝜹𝒗 = 𝐿𝑒𝑐𝑡𝑢𝑟𝑎 𝑣𝑒𝑟𝑡𝑖𝑐𝑎𝑙 𝐴𝑙𝑡𝑢𝑟𝑎 𝑑𝑒 𝑙𝑎 𝑚𝑢𝑒𝑠𝑡𝑟𝑎 ∗ 100 = 0.01 16.15 ∗ 100 = 𝟎. 𝟎𝟔 % Este mismo procedimiento se realiza al resto de lecturas de esta muestra.  Muestra N°2 Un ejemplo en esta muestra para la lectura vertical de 0.02 cm: 𝜹𝒗 = 𝐿𝑒𝑐𝑡𝑢𝑟𝑎 𝑣𝑒𝑟𝑡𝑖𝑐𝑎𝑙 𝐴𝑙𝑡𝑢𝑟𝑎 𝑑𝑒 𝑙𝑎 𝑚𝑢𝑒𝑠𝑡𝑟𝑎 ∗ 100 = 0.02 15.87 ∗ 100 = 𝟎. 𝟏𝟑 % Este mismo procedimiento se realiza al resto de lecturas de esta muestra.  Muestra N°3 Un ejemplo en esta muestra para la lectura vertical de 0.03 cm: 𝜹𝒗 = 𝐿𝑒𝑐𝑡𝑢𝑟𝑎 𝑣𝑒𝑟𝑡𝑖𝑐𝑎𝑙 𝐴𝑙𝑡𝑢𝑟𝑎 𝑑𝑒 𝑙𝑎 𝑚𝑢𝑒𝑠𝑡𝑟𝑎 ∗ 100 = 0.03 12.93 ∗ 100 = 𝟎. 𝟐𝟑 % Este mismo procedimiento se realiza al resto de lecturas de esta muestra.  DEFORMACIÓN VERTICAL (Fv)  Un ejemplo para la Muestra N°1, en la lectura vertical 0.01cm: 𝑭𝒗 = 𝑙𝑒𝑐𝑡𝑢𝑟𝑎 𝑑𝑒𝑙 𝑎𝑛𝑖𝑙𝑙𝑜 ∗ 𝑐𝑜𝑛𝑠𝑡𝑎𝑛𝑡𝑒 𝑑𝑒𝑙 𝑎𝑛𝑖𝑙𝑙𝑜 = 0.035 ∗ 150 = 𝟓. 𝟐𝟓 𝑲𝒈 Este mismo procedimiento se realiza al resto de lecturas del anillo de esta muestra, así como también para las muestras N°2 y N°3 para obtener la deformación vertical.  ÁREA CORREGIDA(Ac)  . Un ejemplo para la Muestra N°1, en la lectura vertical 0.01cm y con una deformación vertical de 0.06 %: 𝑨𝒄 = 𝐴 1 − 𝛿𝑣 = 36.896 1 − 0.06 100 = 𝟑𝟓. 𝟖𝟗 𝒄𝒎 𝟐
  • 12.
    Este mismo procedimientose realiza al resto de deformaciones verticales de esta muestra con su respectiva área para obtener el área corregida.  .Para la Muestra N°2, en la lectura vertical 0.02cm y con una deformación vertical de 0.13 %: 𝑨𝒄 = 𝐴 1 − 𝛿𝑣 = 31.172 1 − 0.13 100 = 𝟑𝟏. 𝟐𝟏 𝒄𝒎 𝟐 Este mismo procedimiento se realiza al resto de deformaciones verticales de esta muestra con su respectiva área para obtener el área corregida.  Para la Muestra N°3, en la lectura vertical 0.03cm y con una deformación vertical de 0.23 %: 𝑨𝒄 = 𝐴 1 − 𝛿𝑣 = 23.49 1 − 0.23 100 = 𝟐𝟑. 𝟓𝟒 𝒄𝒎 𝟐 Este mismo procedimiento se realiza al resto de deformaciones verticales de esta muestra con su respectiva área para obtener el área corregida.  ESFUERZO VERTICAL (𝝈 𝒗)  Un ejemplo para la Muestra N°1, en la lectura vertical 0.01cm y con una fuerza vertical 5.25 Kg y área corregida de 35.89 cm2 : 𝝈 𝒗 = 𝐹𝑣 𝐴𝑐 = 5.25 35.89 = 𝟎. 𝟐𝟕 𝑲𝒈/𝒄𝒎 𝟐 Este mismo procedimiento se realiza al resto de fuerzas verticales con su área corregida de esta muestra para obtener el esfuerzo vertical, lo mismo se aplica para hallar los esfuerzos verticales de la muestra N°2 y N°3.
  • 13.
    Ensayo CompresiónSimple MuestraM-1 Norma NTP 339.167-2002/ASTM D2166-1998 Cosntante del anillo (kg/mm) 150 Velocidadde ensayo (mm/min) 0,635 Estado de la muestra inalterada Clasificacióndel suelo Sucs Datos generales: Altura de la muestra (cm) 16,15 Diámetro de la muestra (cm) 6,854 Pesode la muestra (gr) 831,47 Área de la muestra (cm^2) 36,896 Volumende la muestra (cm^3) 595,869 Contenidode Humedad ω 48,96% GravedadespecíficaGs 2,8 Pesounitariodel aguaɣw (gr/cm^3) 1 Pesounitarioɣ (gr/cm^3) 1,377 Pesounitariosecoɣd (gr/cm^3) 0,925 Grado de saturaciónS (%) 67,60% Lectura Vertical (cm) Lectura Anillo (mm) Deform ación Vertical (%) Fuerza Vertical (kg) Área Corregid a (cm) Esfuerz o Vertical (kg/cm ^2) Diámet ro Final (cm) δL Módulo de Poisson ɳ 0,00 0,000 0,000% 0,000 36,896 0 6,854 0,000 - 0,01 0,016 0,062% 2,400 36,919 0,065 6,856 0,031 0,020 0,02 0,024 0,124% 3,600 36,942 0,097 6,858 0,062 0,020 0,03 0,031 0,186% 4,650 36,965 0,126 6,860 0,093 0,020 0,04 0,036 0,248% 5,400 36,988 0,146 6,863 0,124 0,020 0,05 0,042 0,310% 6,300 37,010 0,170 6,865 0,155 0,020 0,06 0,047 0,372% 7,050 37,033 0,190 6,867 0,186 0,020 0,07 0,052 0,433% 7,800 37,057 0,210 6,869 0,217 0,020 0,08 0,055 0,495% 8,250 37,080 0,222 6,871 0,249 0,020 0,09 0,060 0,557% 9,000 37,103 0,243 6,873 0,280 0,020 0,10 0,063 0,619% 9,450 37,126 0,255 6,875 0,311 0,020 0,11 0,067 0,681% 10,050 37,149 0,271 6,877 0,342 0,020 0,12 0,071 0,743% 10,650 37,172 0,287 6,880 0,374 0,020
  • 14.
    0,13 0,074 0,805%11,100 37,195 0,298 6,882 0,405 0,020 0,14 0,077 0,867% 11,550 37,219 0,310 6,884 0,436 0,020 0,15 0,080 0,929% 12,000 37,242 0,322 6,886 0,468 0,020 0,16 0,083 0,991% 12,450 37,265 0,334 6,888 0,499 0,020 0,17 0,086 1,053% 12,900 37,288 0,346 6,890 0,531 0,020 0,18 0,088 1,115% 13,200 37,312 0,354 6,893 0,562 0,020 0,19 0,091 1,176% 13,650 37,335 0,366 6,895 0,593 0,020 0,20 0,093 1,238% 13,950 37,359 0,373 6,897 0,625 0,020 0,21 0,095 1,300% 14,250 37,382 0,381 6,899 0,657 0,020 0,22 0,097 1,362% 14,550 37,405 0,389 6,901 0,688 0,020 0,23 0,098 1,424% 14,700 37,429 0,393 6,903 0,720 0,020 0,24 0,100 1,486% 15,000 37,452 0,401 6,906 0,751 0,020 0,25 0,102 1,548% 15,300 37,476 0,408 6,908 0,783 0,020 0,26 0,103 1,610% 15,450 37,500 0,412 6,910 0,815 0,020 0,27 0,104 1,672% 15,600 37,523 0,416 6,912 0,847 0,020 0,28 0,104 1,734% 15,600 37,547 0,415 6,914 0,878 0,020 0,29 0,105 1,796% 15,750 37,571 0,419 6,916 0,910 0,020 0,30 0,105 1,858% 15,750 37,594 0,419 6,919 0,942 0,020 0,31 0,104 1,920% 15,600 37,618 0,415 6,921 0,974 0,020 De los cálculos del Excel se puede graficar los gráficos de esfuerzo – deformación y también el grafico de curvas de esfuerzos Obteniéndose: 0.00 0.05 0.10 0.15 0.20 0.25 0.30 0.35 0.40 0.45 0.000 0.005 0.010 0.015 0.020 0.025 Título Título Esfuerzovertical vs deformacionvertical .qu=0.419 kg/cm^2 .0.8*qu=0.335 kg/cm^2 .δv1=0.0098 .E=34.184 kg/cm^2
  • 15.
    Circulo de Mohr(muestra 1) Ensayo CompresiónSimple Muestra M-2 Norma NTP 339.167-2002/ASTM D2166-1998 Cosntante del anillo (kg/mm) 150 Velocidadde ensayo (mm/min) 0,635 Estado de la muestra inalterada Clasificacióndel suelo Datos generales: Altura de la muestra (cm) 15,87 Diámetro de la muestra (cm) 6,3 Pesode la muestra (gr) 831,36 Área de la muestra (cm^2) 31,172 Volumende la muestra (cm^3) 494,707 Contenidode Humedad ω 6,00% GravedadespecíficaGs 2,64 Pesounitariodel aguaɣw (gr/cm^3) 1 Pesounitarioɣ (gr/cm^3) 1,712 Pesounitariosecoɣd (gr/cm^3) 1,615 Grado de saturaciónS (%) 24,97% ζmax=0.2095kg/cm^2
  • 16.
    Lectura Vertical (cm) Lectura Anillo (mm) Deformación Vertical (%) Fuerza Vertical (kg) Área Corregi da (cm) Esfuerzo Vertical (kg/cm^2) Diámetro Final (cm) δL Módulo de Poisson 0,000,000 0,000% 0,000 31,172 0 6,300 0,000 - 0,01 0,068 0,063% 10,200 31,192 0,327 6,302 0,032 0,020 0,02 0,086 0,126% 12,900 31,212 0,413 6,304 0,063 0,020 0,03 0,143 0,189% 21,450 31,231 0,687 6,306 0,095 0,020 0,04 0,222 0,252% 33,300 31,251 1,066 6,308 0,126 0,020 0,05 0,275 0,315% 41,250 31,271 1,319 6,310 0,158 0,020 0,06 0,323 0,378% 48,450 31,291 1,548 6,312 0,190 0,020 0,07 0,345 0,441% 51,750 31,311 1,653 6,314 0,221 0,020 0,08 0,367 0,504% 55,050 31,330 1,757 6,316 0,253 0,020 0,09 0,382 0,567% 57,300 31,350 1,828 6,318 0,285 0,020 Graficando las Graficas de esfuerzo versus deformación y la curva de esfuerzos de la muestra 2: 0.00 0.20 0.40 0.60 0.80 1.00 1.20 1.40 1.60 1.80 2.00 0.000 0.001 0.002 0.003 0.004 0.005 0.006 Título Título Esfuerzovertical vs deformacionvertical .qu=1.838 kg/cm^2 .0.8*qu=1.470 kg/cm^2 .δv1=0.0034 .E=432.353 kg/cm^2
  • 17.
    Circulo de Mohr(Muestra2) Ensayo CompresiónSimple Muestra M-3 Norma ASTM D2166 Constante del anillo (Kg/mm) 150 Velocidad de ensayo (mm/min) 0,635 Estado de la muestras (gr) INALTERADA Clasificacion del Suelo CL Datos generales: Altura de la muestra (cm) 12,93 Diametro de la muestra (cm) 5,47 Peso de la muestra (gr) 477,78 Area de Muestra (cm2) 23,49 Area 23,49 Volumen 303,73 Peso unitario 1,57 Densidad seca 1,57 Grado de saturacio 0,00 Gravedad especifica 2,85 ζmax=1.838kg/cm^2
  • 18.
    Lectura Lectura DeformacionFuerza Area Esfuerzo Vertical Anillo Vertical Vertical Corregida Vertical (cm) (mm) (Kg) (Kg) (cm2) (Kg/cm2) 0,00 0,000 0,000 0,00 23,490 0,000 0,01 0,026 0,001 3,90 23,491 0,166 0,02 0,036 0,002 5,40 23,493 0,230 0,03 0,043 0,002 6,45 23,494 0,275 0,04 0,048 0,003 7,20 23,496 0,306 0,05 0,053 0,004 7,95 23,497 0,338 0,06 0,056 0,005 8,40 23,498 0,357 0,07 0,069 0,005 10,35 23,500 0,440 0,08 0,062 0,006 9,30 23,501 0,396 0,09 0,065 0,007 9,75 23,503 0,415 0,10 0,067 0,008 10,05 23,504 0,428 0,11 0,068 0,009 10,20 23,505 0,434 0,12 0,069 0,009 10,35 23,507 0,440 0,13 0,066 0,010 9,90 23,508 0,421
  • 19.
    Graficando las Graficasde esfuerzo versus deformación y la curva de esfuerzos de la muestra 3: qo max 2,592 0.8qo 2,074 v max 0,010 v 0,008 C=qo/2 1,296 E 259,200 0.000 0.050 0.100 0.150 0.200 0.250 0.300 0.350 0.400 0.450 0.500 0.000 0.002 0.004 0.006 0.008 0.010 0.012 ESFUERZOVERTICAL DEFORMACION VERTICAL Series1 Poly. (Series1)
  • 20.
    Circulo de Mohr(Muestra3) ζmax=1.296kg/cm^2 0 0 1.296 -0.2 0 0.2 0.4 0.6 0.8 1 1.2 1.4 0 0.5 1 1.5 2 2.5 3 EsuerzoCortante Esfuerzo Vertical Circulo de Mohr
  • 21.
    7. CONCLUSIONES  Esteensayo constituye un medio rápido y económico para determinar aproximadamente la resistencia al corte de un suelo cohesivo.  Estos tres especímenes han fallado por falla frágil, puesto que la fuerza vertical alcanzó un nivel máximo y luego disminuyo rápidamente dicha fuerza.  La relación L/d para la muestra 1 es 2.65, la muestra 2 es 2.74 y para la muestra 3 es 2.39. Esto quiere decir que satisface el criterio de 2< L/d <3 para poder realizar este procedimiento.  De acuerdo a lo dicho en clase, si el grado de saturación es bajo, la resistencia es alta, y a la inversa también.  De la muestra 1: S= 67.60% Resistencia: Alta  De la muestra 2: S= 24.97% Resistencia: Baja  De la muestra 3: S= 0 %  En la muestra 1: qu = 0.419 kg cm2  En la muestra 2: qu = 1.838 kg/cm2  En la muestra 3: qu = 2.592kg/cm2,  Según los parámetros elásticos  En la muestra 1: 𝜀= 34.184 Kg/cm2 .  En la muestra 2: 𝜀= 432.353 Kg/cm2 .  En la muestra 3: 𝜀= 259.200 Kg/cm2 .  Debido a numerosos estudios se ha hecho evidente que este ensayo generalmente no proporciona un valor bastante confiable de la resistencia al corte de un suelo cohesivo, debido a la perdida de la restricción lateral provista por la masa del suelo, las condiciones que no puede controlarse y la fricción en los extremos producidos por las placas de apoyo. Sin embargo, si los resultados se interpretan adecuadamente, reconociendo las deficiencias del ensayo, estos serán razonablemente confiables.