Incrustar presentación
Descargado 142 veces















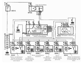
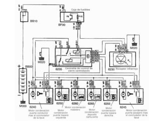
El documento describe el funcionamiento del cierre centralizado de las puertas de un vehículo. Consiste en asegurar el cierre de todas las puertas de forma eléctrica y conjunta mediante bobinas electromagnéticas. Los primeros dispositivos usaban dos bobinas y un disco de ferrita para bloquear y desbloquear las puertas al pasar corriente. Algunos sistemas también desenclavan automáticamente las puertas a alta velocidad por seguridad.













